JP2010065986A - 冷凍サイクル装置および空気調和装置 - Google Patents

冷凍サイクル装置および空気調和装置 Download PDF

Info

Publication number
JP2010065986A
JP2010065986A JP2008235384A JP2008235384A JP2010065986A JP 2010065986 A JP2010065986 A JP 2010065986A JP 2008235384 A JP2008235384 A JP 2008235384A JP 2008235384 A JP2008235384 A JP 2008235384A JP 2010065986 A JP2010065986 A JP 2010065986A
Authority
JP
Japan
Prior art keywords
refrigerant
compressor
water
main radiator
expander
Prior art date
Legal status (The legal status is an assumption and is not a legal conclusion. Google has not performed a legal analysis and makes no representation as to the accuracy of the status listed.)
Granted
Application number
JP2008235384A
Other languages
English (en)
Other versions
JP5025605B2 (ja
Inventor
Keisuke Takayama
啓輔 高山
Hirosuke Shimazu
裕輔 島津
Current Assignee (The listed assignees may be inaccurate. Google has not performed a legal analysis and makes no representation or warranty as to the accuracy of the list.)
Mitsubishi Electric Corp
Original Assignee
Mitsubishi Electric Corp
Priority date (The priority date is an assumption and is not a legal conclusion. Google has not performed a legal analysis and makes no representation as to the accuracy of the date listed.)
Filing date
Publication date
Application filed by Mitsubishi Electric Corp filed Critical Mitsubishi Electric Corp
Priority to JP2008235384A priority Critical patent/JP5025605B2/ja
Priority to PCT/JP2009/054844 priority patent/WO2010029781A1/ja
Priority to CN2009801354388A priority patent/CN102149988B/zh
Priority to EP09812930.7A priority patent/EP2322875B1/en
Priority to US13/059,331 priority patent/US8991207B2/en
Publication of JP2010065986A publication Critical patent/JP2010065986A/ja
Application granted granted Critical
Publication of JP5025605B2 publication Critical patent/JP5025605B2/ja
Expired - Fee Related legal-status Critical Current
Anticipated expiration legal-status Critical

Links

Images

Classifications

    • FMECHANICAL ENGINEERING; LIGHTING; HEATING; WEAPONS; BLASTING
    • F25REFRIGERATION OR COOLING; COMBINED HEATING AND REFRIGERATION SYSTEMS; HEAT PUMP SYSTEMS; MANUFACTURE OR STORAGE OF ICE; LIQUEFACTION SOLIDIFICATION OF GASES
    • F25BREFRIGERATION MACHINES, PLANTS OR SYSTEMS; COMBINED HEATING AND REFRIGERATION SYSTEMS; HEAT PUMP SYSTEMS
    • F25B9/00Compression machines, plants or systems, in which the refrigerant is air or other gas of low boiling point
    • F25B9/06Compression machines, plants or systems, in which the refrigerant is air or other gas of low boiling point using expanders
    • FMECHANICAL ENGINEERING; LIGHTING; HEATING; WEAPONS; BLASTING
    • F24HEATING; RANGES; VENTILATING
    • F24FAIR-CONDITIONING; AIR-HUMIDIFICATION; VENTILATION; USE OF AIR CURRENTS FOR SCREENING
    • F24F1/00Room units for air-conditioning, e.g. separate or self-contained units or units receiving primary air from a central station
    • F24F1/06Separate outdoor units, e.g. outdoor unit to be linked to a separate room comprising a compressor and a heat exchanger
    • F24F1/42Separate outdoor units, e.g. outdoor unit to be linked to a separate room comprising a compressor and a heat exchanger characterised by the use of the condensate, e.g. for enhanced cooling
    • FMECHANICAL ENGINEERING; LIGHTING; HEATING; WEAPONS; BLASTING
    • F24HEATING; RANGES; VENTILATING
    • F24FAIR-CONDITIONING; AIR-HUMIDIFICATION; VENTILATION; USE OF AIR CURRENTS FOR SCREENING
    • F24F13/00Details common to, or for air-conditioning, air-humidification, ventilation or use of air currents for screening
    • F24F13/22Means for preventing condensation or evacuating condensate
    • F24F13/222Means for preventing condensation or evacuating condensate for evacuating condensate
    • FMECHANICAL ENGINEERING; LIGHTING; HEATING; WEAPONS; BLASTING
    • F25REFRIGERATION OR COOLING; COMBINED HEATING AND REFRIGERATION SYSTEMS; HEAT PUMP SYSTEMS; MANUFACTURE OR STORAGE OF ICE; LIQUEFACTION SOLIDIFICATION OF GASES
    • F25BREFRIGERATION MACHINES, PLANTS OR SYSTEMS; COMBINED HEATING AND REFRIGERATION SYSTEMS; HEAT PUMP SYSTEMS
    • F25B13/00Compression machines, plants or systems, with reversible cycle
    • FMECHANICAL ENGINEERING; LIGHTING; HEATING; WEAPONS; BLASTING
    • F25REFRIGERATION OR COOLING; COMBINED HEATING AND REFRIGERATION SYSTEMS; HEAT PUMP SYSTEMS; MANUFACTURE OR STORAGE OF ICE; LIQUEFACTION SOLIDIFICATION OF GASES
    • F25BREFRIGERATION MACHINES, PLANTS OR SYSTEMS; COMBINED HEATING AND REFRIGERATION SYSTEMS; HEAT PUMP SYSTEMS
    • F25B9/00Compression machines, plants or systems, in which the refrigerant is air or other gas of low boiling point
    • F25B9/002Compression machines, plants or systems, in which the refrigerant is air or other gas of low boiling point characterised by the refrigerant
    • F25B9/008Compression machines, plants or systems, in which the refrigerant is air or other gas of low boiling point characterised by the refrigerant the refrigerant being carbon dioxide
    • FMECHANICAL ENGINEERING; LIGHTING; HEATING; WEAPONS; BLASTING
    • F24HEATING; RANGES; VENTILATING
    • F24FAIR-CONDITIONING; AIR-HUMIDIFICATION; VENTILATION; USE OF AIR CURRENTS FOR SCREENING
    • F24F13/00Details common to, or for air-conditioning, air-humidification, ventilation or use of air currents for screening
    • F24F13/22Means for preventing condensation or evacuating condensate
    • F24F13/222Means for preventing condensation or evacuating condensate for evacuating condensate
    • F24F2013/225Means for preventing condensation or evacuating condensate for evacuating condensate by evaporating the condensate in the cooling medium, e.g. in air flow from the condenser
    • FMECHANICAL ENGINEERING; LIGHTING; HEATING; WEAPONS; BLASTING
    • F25REFRIGERATION OR COOLING; COMBINED HEATING AND REFRIGERATION SYSTEMS; HEAT PUMP SYSTEMS; MANUFACTURE OR STORAGE OF ICE; LIQUEFACTION SOLIDIFICATION OF GASES
    • F25BREFRIGERATION MACHINES, PLANTS OR SYSTEMS; COMBINED HEATING AND REFRIGERATION SYSTEMS; HEAT PUMP SYSTEMS
    • F25B1/00Compression machines, plants or systems with non-reversible cycle
    • F25B1/10Compression machines, plants or systems with non-reversible cycle with multi-stage compression
    • FMECHANICAL ENGINEERING; LIGHTING; HEATING; WEAPONS; BLASTING
    • F25REFRIGERATION OR COOLING; COMBINED HEATING AND REFRIGERATION SYSTEMS; HEAT PUMP SYSTEMS; MANUFACTURE OR STORAGE OF ICE; LIQUEFACTION SOLIDIFICATION OF GASES
    • F25BREFRIGERATION MACHINES, PLANTS OR SYSTEMS; COMBINED HEATING AND REFRIGERATION SYSTEMS; HEAT PUMP SYSTEMS
    • F25B2309/00Gas cycle refrigeration machines
    • F25B2309/06Compression machines, plants or systems characterised by the refrigerant being carbon dioxide
    • F25B2309/061Compression machines, plants or systems characterised by the refrigerant being carbon dioxide with cycle highest pressure above the supercritical pressure
    • FMECHANICAL ENGINEERING; LIGHTING; HEATING; WEAPONS; BLASTING
    • F25REFRIGERATION OR COOLING; COMBINED HEATING AND REFRIGERATION SYSTEMS; HEAT PUMP SYSTEMS; MANUFACTURE OR STORAGE OF ICE; LIQUEFACTION SOLIDIFICATION OF GASES
    • F25BREFRIGERATION MACHINES, PLANTS OR SYSTEMS; COMBINED HEATING AND REFRIGERATION SYSTEMS; HEAT PUMP SYSTEMS
    • F25B2313/00Compression machines, plants or systems with reversible cycle not otherwise provided for
    • F25B2313/027Compression machines, plants or systems with reversible cycle not otherwise provided for characterised by the reversing means
    • F25B2313/02741Compression machines, plants or systems with reversible cycle not otherwise provided for characterised by the reversing means using one four-way valve
    • FMECHANICAL ENGINEERING; LIGHTING; HEATING; WEAPONS; BLASTING
    • F25REFRIGERATION OR COOLING; COMBINED HEATING AND REFRIGERATION SYSTEMS; HEAT PUMP SYSTEMS; MANUFACTURE OR STORAGE OF ICE; LIQUEFACTION SOLIDIFICATION OF GASES
    • F25BREFRIGERATION MACHINES, PLANTS OR SYSTEMS; COMBINED HEATING AND REFRIGERATION SYSTEMS; HEAT PUMP SYSTEMS
    • F25B2339/00Details of evaporators; Details of condensers
    • F25B2339/04Details of condensers
    • F25B2339/041Details of condensers of evaporative condensers
    • FMECHANICAL ENGINEERING; LIGHTING; HEATING; WEAPONS; BLASTING
    • F25REFRIGERATION OR COOLING; COMBINED HEATING AND REFRIGERATION SYSTEMS; HEAT PUMP SYSTEMS; MANUFACTURE OR STORAGE OF ICE; LIQUEFACTION SOLIDIFICATION OF GASES
    • F25BREFRIGERATION MACHINES, PLANTS OR SYSTEMS; COMBINED HEATING AND REFRIGERATION SYSTEMS; HEAT PUMP SYSTEMS
    • F25B2400/00General features or devices for refrigeration machines, plants or systems, combined heating and refrigeration systems or heat-pump systems, i.e. not limited to a particular subgroup of F25B
    • F25B2400/04Refrigeration circuit bypassing means
    • FMECHANICAL ENGINEERING; LIGHTING; HEATING; WEAPONS; BLASTING
    • F25REFRIGERATION OR COOLING; COMBINED HEATING AND REFRIGERATION SYSTEMS; HEAT PUMP SYSTEMS; MANUFACTURE OR STORAGE OF ICE; LIQUEFACTION SOLIDIFICATION OF GASES
    • F25BREFRIGERATION MACHINES, PLANTS OR SYSTEMS; COMBINED HEATING AND REFRIGERATION SYSTEMS; HEAT PUMP SYSTEMS
    • F25B2400/00General features or devices for refrigeration machines, plants or systems, combined heating and refrigeration systems or heat-pump systems, i.e. not limited to a particular subgroup of F25B
    • F25B2400/07Details of compressors or related parts
    • F25B2400/072Intercoolers therefor
    • FMECHANICAL ENGINEERING; LIGHTING; HEATING; WEAPONS; BLASTING
    • F25REFRIGERATION OR COOLING; COMBINED HEATING AND REFRIGERATION SYSTEMS; HEAT PUMP SYSTEMS; MANUFACTURE OR STORAGE OF ICE; LIQUEFACTION SOLIDIFICATION OF GASES
    • F25BREFRIGERATION MACHINES, PLANTS OR SYSTEMS; COMBINED HEATING AND REFRIGERATION SYSTEMS; HEAT PUMP SYSTEMS
    • F25B2400/00General features or devices for refrigeration machines, plants or systems, combined heating and refrigeration systems or heat-pump systems, i.e. not limited to a particular subgroup of F25B
    • F25B2400/14Power generation using energy from the expansion of the refrigerant

Landscapes

  • Engineering & Computer Science (AREA)
  • Mechanical Engineering (AREA)
  • General Engineering & Computer Science (AREA)
  • Physics & Mathematics (AREA)
  • Thermal Sciences (AREA)
  • Chemical & Material Sciences (AREA)
  • Combustion & Propulsion (AREA)
  • Chemical Kinetics & Catalysis (AREA)
  • Other Air-Conditioning Systems (AREA)
  • Air Conditioning Control Device (AREA)
  • Devices For Blowing Cold Air, Devices For Blowing Warm Air, And Means For Preventing Water Condensation In Air Conditioning Units (AREA)
  • Heat-Pump Type And Storage Water Heaters (AREA)

Abstract

【課題】膨張機による回収動力の減少を抑えつつ、散水による冷却能力を向上させて、効率のよい運転を行うことができる冷凍サイクル装置等を提供する。
【解決手段】冷媒を圧縮する第1圧縮機1と、冷媒を減圧および膨張し、膨張に係る動力を回収する膨張機6と、膨張機6が回収した動力で駆動し、第1圧縮機1の圧縮に係る冷媒をさらに圧縮して主放熱器4に送る第2圧縮機と、第1圧縮機が圧縮した冷媒を冷却する中間冷却器3および第2圧縮機が圧縮した冷媒を冷却して膨張機6に送る主放熱器4を有する熱交換器と、膨張機6からの減圧に係る冷媒を加熱する室内熱交換器41、42と、中間冷却器3および主放熱器4の外表面に散水するための散水装置300とを備え、散水装置300は、伝熱面積あたりの散水量が、中間冷却器3の方が主放熱器4よりも多くなるように散水する。
【選択図】図1

Description

本発明は、超臨界状態となる流体を冷媒とする冷凍サイクル装置等に関するものである。特に膨張機を利用する冷凍サイクル装置、空気調和装置の構成に関するものである。
従来、超臨界状態となる流体を冷媒とし、膨張機を利用する冷凍サイクル装置として、熱源側熱交換器もしくは負荷側熱交換器の一部の表面に水を散布し、COP(Coefficient of Performance :エネルギ消費効率)を向上させるものがある。
例えば、圧縮機、流路切換え手段、熱源側熱交換器、負荷側熱交換器が接続されて冷媒回路を構成し、熱源側熱交換器の一部または負荷側熱交換器の一部の表面に散水する散水装置を備える冷凍サイクル装置がある。そして、圧縮機が吐出する高圧冷媒が通過する熱源側熱交換器または負荷側熱交換器の一部に水を散布(散水)できるようにしている(例えば特許文献1参照)。
このため、空気調和装置として適用した場合、冷房運転において、熱源側熱交換器の出口部分において散水することにより冷媒を冷却することで、冷媒の温度を低下させることができる。そして、負荷側熱交換器となる蒸発器内のエンタルピー差を拡大することで性能を向上させることができる。
また、膨張機を用いる冷凍サイクル装置の他の例として、水を散布する散水手段を備え、冷凍サイクル装置のCOPを向上させるものがある。
例えば、圧縮機、熱源側熱交換器、膨張機および負荷側熱交換器を接続して冷媒回路を構成する冷凍サイクル装置では、熱源側熱交換器は室外に配置され、室外空気と冷媒とを熱交換させるようにしている。一方、負荷側熱交換器は室内に配置されて室内空気と冷媒とを熱交換させるようにしている。そして、熱源側熱交換器を放熱器として利用する冷房運転において、散水手段が熱源側熱交換器の表面全体に散水するものである(特許文献2参照)。
冷房運転において、冷媒側の放熱を行う熱源側熱交換器に散水すると、水は冷媒から吸熱して蒸発する。したがって、冷媒からの放熱量を水の蒸発潜熱分だけ増加させることができ、負荷側熱交換器へ送られる冷媒のエンタルピを低減することができる。また、水の散布量を調整することで過剰な散水を抑制している。
特開2006−308166号公報(請求項11、図5等) 特開2006−162226号公報(請求項1等)
例えば、第1圧縮機のほかに、膨張機が回収した動力で冷媒を圧縮する第2圧縮機を有し、また、第1圧縮機から吐出された冷媒を冷却する中間冷却器と第2圧縮機から吐出された冷媒を冷却する主放熱器とで熱源側熱交換器を構成する冷凍サイクル装置がある。このような冷凍サイクル装置において、熱源側熱交換器の出口側となる主放熱器のみに水を散布すると、膨張機入口と出口の圧力差が小さくなるため、膨張機で回収できる動力が減少する。したがって、特許文献1のような構成では、膨張機が回収する動力が低下して第2圧縮機の圧縮仕事が低下してしまう。また、特許文献2のように熱源側熱交換器の全面に水を散布するような場合、膨張機において回収する動力を維持するために散水量を調整すると、散水による熱源側熱交換器の冷却能力を向上させる効果が減少する。
本発明は上記のような従来の課題を解決するためになされたもので、膨張機による回収動力を利用して二段圧縮を行う冷凍サイクル装置において、膨張機による回収動力の減少を抑えつつ、散水による冷却能力を向上させて、効率のよい運転を行うことができる冷凍サイクル装置等を提供することを目的とする。
本発明の冷凍サイクル装置は、冷媒を圧縮する第1圧縮機と、冷媒を減圧および膨張し、膨張に係る動力を回収する膨張機と、膨張機が回収した動力で駆動し、第1圧縮機の圧縮に係る冷媒をさらに圧縮する第2圧縮機と、第1圧縮機が圧縮した冷媒を冷却する中間冷却器および第2圧縮機が圧縮した冷媒を冷却して膨張機に送る主放熱器を有する熱交換器と、膨張機からの減圧に係る冷媒を加熱する蒸発器と、中間冷却器および主放熱器の外表面に散水するための散水装置とを備え、散水装置は、伝熱面積あたりの散水量が、主放熱器よりも中間冷却器の方が多くなるように散水する。
この発明は、熱源側熱交換器に対する伝熱面積あたりの散水量を、主放熱器よりも中間冷却器の方が多くなるようにすることで、特に中間冷却器において、冷媒は空気と蒸発する水の潜熱に放熱することができるため、放熱効果を高めることができる。したがって、膨張機の回収する動力の低下を抑え、第2圧縮機の冷媒圧縮に係る圧力の低下を抑えつつ、一方で、第1圧縮機の冷媒圧縮に係る圧力を低下させることができるため、第1圧縮機の電動機入力を低減可能で、省エネルギ化を図ることができる冷凍サイクル装置を提供することができる。
実施の形態1.
以下、本発明の実施の形態1による冷凍サイクル装置について説明する。
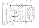
図1は本発明の実施の形態1に係る冷凍サイクル装置を示す模式図である。本実施の形態では、冷凍サイクル装置を、冷暖房を行うことができる空気調和装置に適用した場合について説明する。図1において、本実施の形態に係る冷凍サイクル装置は、熱源側ユニットである室外ユニット100、負荷側ユニットである室内ユニット200を有する。そして、室外ユニット100、室内ユニット200を構成する各手段を配管61、62等により配管接続し、冷媒回路を構成する。冷媒回路内部には、例えば臨界温度(約31℃)以上で超臨界状態となる自然冷媒の二酸化炭素を冷媒として封入している。ただし、冷媒は二酸化炭素に限定するものではなく、特に超臨界状態となる冷媒であればよい。ここで、冷媒回路における圧力の高低については、基準となる圧力との関係により定まるものではなく、圧縮機等の圧縮(加圧)、冷媒流量制御等による減圧によりできる相対的な圧力として表すものとする。また、温度の高低についても同様であるものとする。
本実施の形態の室外ユニット100は、ガス(気体)の冷媒を圧縮して加圧するための第1圧縮機1を有する。また、四方弁2は、制御装置400からの指示に基づいて、冷房運転時と暖房運転時とにおける冷媒の流路を切り換える。四方弁2の第1口2aは第1圧縮機1の吐出側と、第2口2bは中間冷却器3の一端と、第3口2cは第1圧縮機1の吸入側と、第4口2dは室内ユニット200につながる配管62の一端とそれぞれ接続されている。
中間冷却器3および主放熱器(ガスクーラ)4は熱源側熱交換器となる。特に冷房運転時には、中間冷却器3は第2圧縮機5の前段(冷媒の流れる方向に対して上流側)、主放熱器4は第2圧縮機5の後段(冷媒の流れる方向に対して下流側)に位置し、例えば室外空気との熱交換により冷媒を冷却する。一方、暖房運転時には、中間冷却器3と主放熱器4とは直列での配管接続となるため、機能的に一体となって冷媒を蒸発させる。ここで、本実施の形態では、室外ユニット100内において、鉛直方向に対して中間冷却器3を上側、主放熱器4を下側となるように設けているものとする。そのため、後述するように、熱源側熱交換器の上部(冷房運転時における冷媒流入側)となる中間冷却器3に散水することで、主として中間冷却器3に散水されることになり、散水された水の一部が主放熱器4に落下して散布されることになる。そのため、本実施の形態では、中間冷却器3、主放熱器4に散水される。
また、膨張機6は、冷媒を減圧してガス、液による気液二相状態の湿り蒸気とするものである。そして、減圧する行程において、冷媒が有する内部エネルギを動力として回収する。第2圧縮機5は、膨張機6と同軸で接続し、膨張機6が回収した動力で駆動する。吸入配管16は主放熱器4で冷却された冷媒を膨張機6へ導くための配管である。電子膨張弁17は開度変更可能であり、吸入配管16を通過する冷媒を減圧する手段となる。
吐出配管13は膨張機6から流出した冷媒を導くための配管である。開閉弁14は吐出配管13における冷媒の通過、遮断を行うための手段である。吐出配管11は第2圧縮機5が吐出し冷媒を主放熱器4に導くための配管である。逆止弁12は吐出配管11の冷媒の流れる方向を規定するために設ける。配管9は、暖房運転時に中間冷却器3に冷媒を導くための配管である。電子膨張弁10は開度変更可能であり、配管9を通過する冷媒を減圧する手段となる。
配管7は暖房運転時に主放熱器4で蒸発された冷媒を第1圧縮機1の吸入側に導く。開閉弁8は配管7における冷媒の通過、遮断を行うための手段である。バイパス配管18は暖房運転時において膨張機6に冷媒を通過させず、バイパスさせるための配管である。開閉弁15はバイパス配管18における冷媒の通過、遮断を行うための手段である。また、特に図示をしていないが、外気を強制的に中間冷却器3、主放熱器4の外表面に送風するための送風機を設けるようにしてもよい。このとき、散水装置300による散水を妨げないようにする。
一方、室内ユニット200は、熱交換対象と冷媒との熱交換を行う負荷側熱交換器である室内熱交換器41、42を有している。また、室内熱交換器41、42をそれぞれ通過させる冷媒量を調節し、また、冷媒を減圧する手段となる電子膨張弁43、44を有している。室内熱交換器41、42の一端は集約されて、配管62を介して室外ユニット100と接続される。また、他端は電子膨張弁43、44を介して集約されて配管61を介して室外ユニット100と接続される。ここで、本実施の形態では、室内熱交換器41、42を2台とし、室内ユニット200を構成しているが、1台あるいは3台以上としてもよい。また、室内空気を強制的に室内熱交換器41、42の外表面に送風するため送風機を設けるようにしてもよい。
また、室外ユニット100には、冷房運転時にのみ熱源側熱交換器(中間冷却器3、主放熱器4)の外表面の上部に水を散布する手段となる散水装置300を設けている。本実施の形態では散水ノズル21、散水管22、ポンプ23、開閉弁24、ドレンパン25、給水管26および流量調整弁27で散水装置300を構成する。
ドレンパン25は、散水するための水を溜め、また、熱源側熱交換器(中間冷却器3、主放熱器4)の外表面で蒸発しなかった水を受けて回収するために設置する。
給水管26は、ドレンパン25に水を供給するための配管である。また、開閉弁24は、給水管26における水の通過、遮断を行うための手段である。ドレンパン25と給水管26とは、ドレンパン25の底部を開口し、給水管26の一端と接続している。ここで、ドレンパン25には、例えば水位検知器(図示せず)を設けており、水位検知器の検知に基づいて、例えば制御装置400がドレンパン25の水位を判断する。水位があらかじめ定めた下限より低いと判断した場合には開閉弁24を開き、ドレンパン25に水を供給する。一方、水位があらかじめ定めた上限より高いと判断した場合には開閉弁24を閉じ、水の供給を停止する。
散水管22は、熱源側熱交換器(中間冷却器3、主放熱器4)の外表面の上部に水を散布するための散水ノズル21に水を供給する。ポンプ23は、ドレンパン25に溜まった水を散水管22を介して散水ノズル21へ圧送する。ポンプ23とドレンパン25とは、ドレンパン25の底部を開口し、ポンプ23の吸入側の配管の一端と接続している。流量調節弁27は散水ノズル21に供給する水の量を調節する。流量調節弁27の開度は、第1圧縮機1の吐出温度を検知する温度センサ71の検知に係る温度に応じて制御装置400が変更する。
上記のように構成した冷凍サイクル装置の運転動作を冷媒の循環に基づいて説明する。図2は暖房運転の場合の冷媒の循環経路を表す図である。また、図3は暖房運転の場合の冷媒の状態を表すP−h線図である。
暖房運転を行う際には、制御装置400は、室外ユニット100が有する四方弁2について、第1口2aと第4口2dとが連通し、第2口2bと第3口2cとが連通するように切替させる(図2中実線)。また、開閉弁15および8を開放させ、電子膨張弁10を全開させ、吸入配管16中の電子膨張弁17を全閉させる。さらに、逆止弁12および開閉弁14は閉止させる。ここで、暖房運転時には、散水は行わないため、散水装置300のポンプ23は停止させておく。
このような状態において、第1圧縮機1により吐出された高温のガス冷媒(状態B)は、四方弁2の第1口2aから第4口2dを通り、接続する配管62を通って室内ユニット200に流入する。そして、室内ユニット200の室内熱交換器41、42に流入した高温のガス冷媒は、室内送風機45によって室内熱交換器41、42へ送り込まれた被加熱媒体(熱交換対象)である室内空気に放熱する。放熱により加熱された室内空気は空調対象空間である室内を暖房する。
一方、室内熱交換器41、42において放熱した冷媒は、冷却、液化して低温の冷媒(状態C)となる。さらに電子膨張弁43、44で減圧され、低圧低温の気液二相冷媒(状態D)となり、接続する配管61を通って室外ユニット100に流入する。
室外ユニット100に流入した気液二相冷媒は、開閉弁15を通過した後、主放熱器4と電子膨張弁10を介して中間冷却器3とに流入する。主放熱器4に流入した気液二相冷媒は、室外の空気との間で熱交換を行い、室外の空気から吸熱し、蒸発して気化する。主放熱器4を流出した低圧のガス冷媒は、開閉弁8を通過して四方弁2の第2口2bに流入する。一方、中間冷却器3に流入した気液二相冷媒も、蒸発して気化し、主放熱器4から流出した低圧のガス冷媒と合流する。四方弁2を通過したガス冷媒(状態A)は第1圧縮機1の吸入側に戻る。
図4は冷房運転の場合の冷媒の循環経路を表す図である。また、図5は冷房運転の場合の冷媒の状態を表すP−h線図である。次に冷房運転を行う場合について説明する。
冷房運転を行う際には、制御装置400は、室外ユニット100が有する四方弁2について、第1口2aと第2口2bとが連通し、第3口2cと第4口2dとが連通するように切替させる(図4中実線)。また、開閉弁15および8を閉止させ、電子膨張弁10を全閉させる。さらに、逆止弁12および開閉弁14は開放させる。冷房運転時は、場合によって散水を行うため、散水装置300のポンプ23が駆動するようにしておく。
このような状態において、第1圧縮機1により吐出された高温中圧のガス冷媒(状態B)は、四方弁2の第1口2aから第2口2bを通過する。そして、中間冷却器3に流入して被加熱媒体に放熱することで若干温度が下がった冷媒(状態C)は、第2圧縮機5に吸入される。膨張機6が回収した動力で駆動する第2圧縮機5により吐出された冷媒は、第1圧縮機1に吐出された圧力よりさらに高い圧力に昇圧される。第2圧縮機5で昇圧された高温高圧の冷媒(状態D)は、逆止弁12を通過し、主放熱器4でも被加熱媒体に放熱し、冷却、液化する(状態E)。
ここで、冷房運転の場合、熱源側熱交換器(中間冷却器3、主放熱器4)においては、空気と共に、散水装置300による水を、冷媒との熱交換を行う被加熱媒体とする。散水装置300は中間冷却器3の外表面へ散水する。このため、主放熱器4よりも上側にある中間冷却器3の外表面に散布された水は、冷媒によって加熱され、その熱量を蒸発潜熱として取り入れて蒸発する。その結果、中間冷却器3において、冷媒は被加熱媒体である空気と、散布された水の双方に放熱することになる。中間冷却器3における冷媒の加熱により蒸発せずに液滴として落下する水は、主放熱器4上に落下し、主放熱器4における冷媒の加熱により一部が蒸発する。主放熱器4においても蒸発しなかった水はドレンパン25に落下する。
一方、主放熱器4において冷却された液冷媒は、電子膨張弁17を通過して、膨張機6に流入する。膨張機6により減圧されて気液二相状態の湿り蒸気の冷媒(状態F)となる。このとき、膨張機6では、減圧に係る冷媒の内部エネルギーを回収して、第2圧縮機5の動力となるように変換する。
膨張機6で減圧された二相冷媒は、開閉弁14、接続する配管61を通過して、室内ユニット200に流入する。室内ユニット200に流入した二相冷媒は、電子膨張弁43、44により各室内熱交換器41、42に略均一に分配される。室内熱交換器41、42に流入した気液二相冷媒は、室内送風機45によって室内熱交換器41、42へ送り込まれた被加熱媒体(熱交換対象)である室内空気から吸熱する。吸熱により冷却された室内空気は空調対象空間である室内を冷房する。
室内熱交換器41、42を流出して合流した低温低圧のガス冷媒(状態A)は、接続する配管62を通過して室外ユニット100に流入する。室外ユニット100では、四方弁2の第4口2dから第3口2cを経て、第1圧縮機1の吸入側へ戻る。
図6は冷凍サイクル装置において、散水装置300から水を散布しない場合(散水なし)、熱源側熱交換器(中間冷却器3、主放熱器4)の外表面全体に水を散布した場合(散水形態1)、熱源側熱交換器(中間冷却器3、主放熱器4)の外表面上部に水を散布した場合(散水形態2)の、ある状態を比較するためのP−h線図を表す図である。
上記の冷凍サイクル装置においては、散水装置300によって冷房運転時に熱源側熱交換器(中間冷却器3、主放熱器4)の外表面上部に水を散布する。そして、本実施の形態では、特に中間冷却器3において冷媒の冷却効果を高めるようにすることで、冷房運転時のCOPの改善を図ることができる。
例えば、中間冷却器3および主放熱器4に水を散布しない場合(散水なし)においては、冷媒は、第1圧縮機1の圧縮により冷媒がA点の状態からB点(例えば8.6MPa)の状態となる。そして、中間冷却器3における放熱によりC点の状態となる。ここで、C点における冷媒の温度は、被加熱対象である室外空気の温度と中間冷却器3と主放熱器4との放熱能力比によって決まる。室外空気の温度を約35℃(夏期における室外空気の一般的温度)として、中間冷却器3と主放熱器4の放熱能力比を1:1とすると、C点における冷媒の温度は約40℃となる。その後、膨張機6が回収した動力で駆動する第2圧縮機5の圧縮によりD点(例えば9.5MPa)の状態となる。そして、主放熱器4における放熱によりE点の状態となる。
一方、熱源側熱交換器(中間冷却器3、主放熱器4)の外表面全体に水を散布した場合(散水形態1)では、中間冷却器3、主放熱器4の全体において、まんべんなく、散水装置300による水が蒸発潜熱として吸熱することで冷媒の放熱効果を高めている。第1圧縮機1の圧縮により冷媒がA点の状態からB1点(例えば7.7MPa)の状態となる。そして、中間冷却器3における放熱によりC1点の状態となる。ここで、中間冷却器3に水を散布しているために、中間冷却器3において冷媒の冷却に係る圧力が低くなる。この中間冷却器3の冷却に係る圧力を中間圧とする。その後、第2圧縮機5の圧縮によりD1点(例えば8.1MPa)の状態となる。また、主放熱器4における放熱によりE1点の状態となる。ここで、主放熱器4においても、散水効果により冷却する圧力が低くなる。この主放熱器4の冷却に係る圧力を高圧とする。
次に熱源側熱交換器(中間冷却器3、主放熱器4)の外表面上部に水を散布した場合(散水形態2)では、特に中間冷却器3において放熱効果を高めている。第1圧縮機1の圧縮により冷媒がA点の状態からB2点(例えば7.7MPa)の状態となる。そして、中間冷却器3における放熱によりC2点の状態となる。ここでも、中間冷却器3に水を散布しているために中間圧が低くなる。その後、第2圧縮機5の圧縮によりD2点(例えば8.6MPa)の状態となる。また、主放熱器4における放熱によりE2点の状態となる。このように、主放熱器4においては、散水なしの場合に比べると散水により高圧が低くなるが、熱源側熱交換器(中間冷却器3、主放熱器4)の外表面全体に散水する散水形態1に比べると低下の程度は小さくなる。
図7は熱源側熱交換器の伝熱面積あたりの散水量Qwと中間圧との関係を示す図である。図7に示すB点、B1点、B2点は、図6のB点、B1点、B2点にそれぞれ対応する。
図7より、散水形態1において、B1点での散水量Qwは、約6.8ml/min/m2 であり、このときの中間圧は約7.7MPaである。これに対して、散水形態2において、B2点での散水量Qwは、約3.4ml/min/m2 であり、このときの中間圧は約7.7MPaである。これは、散水形態2のように、熱源側熱交換器のうち、上部に位置する中間冷却器3に散水することにより、熱源側熱交換器における伝熱面積あたりの散水量を、散水形態1のように全体に散水する場合に対して約半分にしても中間圧はほぼ等しくなることを示している。したがって、中間冷却器3への散水量を主放熱器4よりも多くしても(主放熱器4の散水量が少なくても)、中間圧はほとんど変化しない。
図8は熱源側熱交換器の伝熱面積あたりの散水量Qwと膨張機6による回収動力との関係を示す図である。図8に示すΔHは散水なしの場合、ΔH1は散水形態1の場合、ΔH2は散水形態2の場合の膨張機6の動作点における回収動力を表している。
図8に示すように、散水なしの場合における回収動力ΔHに比べ、伝熱面積あたりの散水量Qwが増加するにつれて回収動力は低下する。これは、主放熱器4における放熱する熱量が増加することで高圧が低下し、膨張機6における圧力差(例えばE点―F点)が小さくなるためである。散水形態1と散水形態2との関係では、散水形態1の方が主放熱器4の散水による放熱効果が高くなるため、高圧が低下し、ΔH2>ΔH1となる。また、第2圧縮機5による昇圧量(例えばD点―C点)は、駆動力となる膨張機6の回収する動力に比例する。
以上のことから、散水形態1と散水形態2における中間圧はほぼ変わらないので、散水形態2のように、熱源側熱交換器の伝熱面積あたりの散水量Qwを散水形態1のおよそ半分にし、また、中間冷却器3よりも伝熱面積あたりの散水量Qwを少なくすることによって主放熱器4の放熱効果を小さくするようにする。これにより、散水形態1に比べ、膨張機6の回収動力の低下を小さくすることができ、さらに第2圧縮機5による昇圧量の低下を小さくすることができる。
ここで、中間圧と高圧とは、中間冷却器3、主放熱器4における凝縮能力と、第2圧縮機5の昇圧量とのバランスによって定まる。散水形態2では、散水形態1よりも主放熱器4における散水量が減少するため、主放熱器4において冷媒を冷却する能力は低くなる。ただ、第2圧縮機5の昇圧量が大きくなるため、中間冷却器3における中間圧は、散水形態1と散水形態2とにおいてほぼ等しくなる。
また、熱源側熱交換器(中間冷却器3、主放熱器4)の外表面下部(冷媒出口部)のみに散水し、主放熱器4の放熱効果を高めようとする場合、中間冷却器3において散水による放熱効果を得られない。また、高圧の低下により膨張機6の回収動力が低下するため、図7のB3点に示すように中間圧が高くなる。
以上のように、実施の形態1の冷凍サイクル装置によれば、散水装置300により中間冷却器3に散水するようにしたので、散水しない場合に比べて第1圧縮機1の吐出圧力(中間圧)を低下させることができるので、第1圧縮機1の電動機の入力を低減することができる。また、冷媒を有効に冷却することができる。一方、主放熱器4における伝熱面積あたりの散水量を中間冷却器3における散水量よりも少なくなるようにしたので、主放熱器4における冷媒の冷却能力を中間冷却器3における冷却により補いつつ、膨張機6における回収動力を高めることができ、第2圧縮機5による昇圧量の低下を小さくすることができる。そのため、冷凍サイクル装置全体としてCOPを向上させることができる。
また、本実施形態によれば、散水装置300で熱源側熱交換器(中間冷却器3、主放熱器4)の外表面上部に水を散布する(主に中間冷却器3に散水する)ことで、中間冷却器3と主放熱器4との外表面全体に水を散布する場合と同等の効果を得ることができるため、散水に必要な水の使用量を低減させることができる。
さらに、本実施形態の冷凍サイクル装置によれば、散水装置300による水の使用量を低減できるため、散水装置300のポンプ23で消費される動力を低減でき、冷凍サイクル装置の電力使用量を低減して、例えば冷房運転時のCOP等を向上させることが期待できる。
そして、本実施形態の冷凍サイクル装置によれば、第1圧縮機1の吐出温度センサ71によって、散水装置300の流量調節弁27の開度を調節している。したがって、吐出温度に応じた中間圧となるように中間冷却器3への水の散布量を調節して、膨張機6による回収動力を維持することができる。これによって、冷房運転時におけるCOPを向上させることができる。
また、本実施形態の冷凍サイクル装置によれば、散水装置300による水の使用量を低減できるため、散水装置300のポンプ23を使用せずに、水道から導かれる水圧により散水するようにしてポンプ23を省略することもできる。このときには、さらに電力使用量を低減することができる。また、冷媒に自然冷媒である二酸化炭素を用いることで、フロン等を使用せずにすみ、環境への負荷を低減させることができる。
実施の形態2.
上記の実施の形態1のほかにも本発明は、以下のようにしてもよい。
例えば、実施の形態1では、中間冷却器3を上段、主放熱器4を下段の構成とした。しかしながら、主放熱器4を上段、中間冷却器3を下段に配置して、中間冷却器3、主放熱器4の外表面下部に散水するようにして、中間圧を低下させるようにしてもよい。また、中間冷却器3を水を散布する外側、主放熱器4を内側として、中間冷却器3と主放熱器4を並列に配置するようにしてもよい。例えばこのような配置を行い場合には、中間冷却器3のみに散水がなされる。
また、実施の形態1では、第1圧縮機1の吐出温度センサ71に基づいて、制御装置400が散水装置300の流量調節弁27の開度を調節するようにしている。しかしながら、これに限定するものではなく、例えば第1圧縮機1が吐出する冷媒の圧力、第2圧縮機5における冷媒の吸入温度、第2圧縮機5における吸入圧力等を検知するセンサ(検知手段)を設ける。そして、これらのセンサの検知に係る物理量の値に基づいて、散水装置300の散水量を調節するようにしてもよい。
さらに、実施の形態1においては、中間圧をおよそ7.7MPaとしている。しかしながら、この圧力は特に好適な中間圧を意味するものであり、中間圧をこの値に限定するものではない。例えば8.5MPaとしてもよい。
さらに、実施の形態1では、冷房運転時のみ、膨張機6に冷媒を流入させて動力を回収するようにしているが、これに限定するものではなく、暖房運転時においても膨張機6で動力を回収するようにしてもよい。
以上説明したように、本発明は、冷媒を超臨界状態まで圧縮して冷凍サイクルを行う冷媒回路を備えた冷凍サイクル装置に関して有用である。上述の実施の形態では、冷凍サイクル装置を空気調和装置に適用した場合について説明したが、冷凍倉庫内等を冷却する冷凍装置に適用することもできる。
実施形態1に係る冷凍サイクル装置の冷媒回路図である。 実施形態1の装置の暖房運転時における冷媒の流れを示す冷媒回路図である。 実施形態1の装置の暖房運転時における冷媒の状態を表すP−h線図である。 実施形態1の装置の冷房運転時における冷媒の流れを示す冷媒回路図である。 実施形態1の装置の冷房運転時における冷媒の状態を表すP−h線図である。 冷凍サイクル装置における散水形態の比較を表すP−h線図である。 伝熱面積あたりの散水量Qwと中間圧との関係を示す図である。 伝熱面積あたりの散水量Qwと膨張機6の回収動力との関係を示す図である。
符号の説明
1 第1圧縮機、2 四方弁、3 中間冷却器、4 主放熱器、5 第2圧縮機、6 膨張機、7、9 配管、8,14,15,24 開閉弁、10,17,43,44 電子膨張弁、11,13 吐出配管、12 逆止弁、16 吸入配管、18 バイパス配管、21 散水ノズル、22 散水管、23 ポンプ、25 ドレンパン、26 給水管、27 流量調節弁、41,42 室内熱交換器、45 室内送風機、61,62 配管、71 温度センサ、100 室外ユニット、200 室内ユニット、300 散水装置、400 制御装置。

Claims (6)

  1. 冷媒を圧縮する第1圧縮機と、
    冷媒を減圧および膨張し、膨張に係る動力を回収する膨張機と、
    該膨張機が回収した動力で駆動し、前記第1圧縮機の圧縮に係る冷媒をさらに圧縮する第2圧縮機と、
    前記第1圧縮機が圧縮した冷媒を冷却する中間冷却器および該第2圧縮機が圧縮した冷媒を冷却して前記膨張機に送る主放熱器を有する熱交換器と、
    前記膨張機からの減圧に係る冷媒を加熱する蒸発器と、
    前記中間冷却器および前記主放熱器の外表面に散水するための散水装置とを備え、
    前記散水装置は、伝熱面積あたりの散水量が、前記中間冷却器の方が前記主放熱器よりも多くなるように散水することを特徴とする冷凍サイクル装置。
  2. 前記散水装置は、前記中間冷却器の外表面のみを散水するようにすることを特徴とする請求項1に記載の冷凍サイクル装置。
  3. 前記冷媒に二酸化炭素を含むことを特徴とする請求項1または2に記載の冷凍サイクル装置。
  4. 請求項1〜3のいずれかに記載の冷凍サイクル装置を構成する各手段を、
    空調対象空間の冷房または暖房を行う室内ユニットと、
    前記冷媒を循環させて、該室内ユニットに前記冷房または暖房を行わせるための熱量に係る供給を行う室外ユニットとに分けて備えることを特徴とする空気調和装置。
  5. 冷房運転時のみ、第2圧縮機を駆動することで中間冷却器と主放熱器とに分かれて熱交換することを特徴とする請求項4に記載の空気調和装置。
  6. 冷房運転時のみ前記散水装置から散水することを特徴とする請求項4または5に記載の空気調和装置。
JP2008235384A 2008-09-12 2008-09-12 冷凍サイクル装置および空気調和装置 Expired - Fee Related JP5025605B2 (ja)

Priority Applications (5)

Application Number Priority Date Filing Date Title
JP2008235384A JP5025605B2 (ja) 2008-09-12 2008-09-12 冷凍サイクル装置および空気調和装置
PCT/JP2009/054844 WO2010029781A1 (ja) 2008-09-12 2009-03-13 冷凍サイクル装置および空気調和装置
CN2009801354388A CN102149988B (zh) 2008-09-12 2009-03-13 冷冻循环装置以及空调装置
EP09812930.7A EP2322875B1 (en) 2008-09-12 2009-03-13 Refrigeration cycle device and air conditioner
US13/059,331 US8991207B2 (en) 2008-09-12 2009-03-13 Refrigerating cycle apparatus and air conditioning apparatus

Applications Claiming Priority (1)

Application Number Priority Date Filing Date Title
JP2008235384A JP5025605B2 (ja) 2008-09-12 2008-09-12 冷凍サイクル装置および空気調和装置

Publications (2)

Publication Number Publication Date
JP2010065986A true JP2010065986A (ja) 2010-03-25
JP5025605B2 JP5025605B2 (ja) 2012-09-12

Family

ID=42005044

Family Applications (1)

Application Number Title Priority Date Filing Date
JP2008235384A Expired - Fee Related JP5025605B2 (ja) 2008-09-12 2008-09-12 冷凍サイクル装置および空気調和装置

Country Status (5)

Country Link
US (1) US8991207B2 (ja)
EP (1) EP2322875B1 (ja)
JP (1) JP5025605B2 (ja)
CN (1) CN102149988B (ja)
WO (1) WO2010029781A1 (ja)

Cited By (2)

* Cited by examiner, † Cited by third party
Publication number Priority date Publication date Assignee Title
KR102707734B1 (ko) * 2023-04-10 2024-09-20 한국이미지시스템(주) 공기조화기의 응축수 분사가 제어 가능한 빌딩에너지관리시스템
WO2025032724A1 (ja) * 2023-08-08 2025-02-13 伸和コントロールズ株式会社 冷凍装置及び冷却システム

Families Citing this family (13)

* Cited by examiner, † Cited by third party
Publication number Priority date Publication date Assignee Title
GB2474259A (en) * 2009-10-08 2011-04-13 Ebac Ltd Vapour compression refrigeration circuit
CN103925661A (zh) * 2013-01-15 2014-07-16 张安然 多功能空调
CN103307820B (zh) * 2013-06-03 2015-07-29 重庆美的通用制冷设备有限公司 风冷式室外空调系统
CN104215000A (zh) * 2014-09-25 2014-12-17 昆山特佳高美绿能科技有限公司 一种取代四通换向阀的水路切换系统
CN204183064U (zh) * 2014-09-30 2015-03-04 名硕电脑(苏州)有限公司 气体冷却装置及具有该气体冷却装置的回焊炉
EP3023712A1 (en) * 2014-11-19 2016-05-25 Danfoss A/S A method for controlling a vapour compression system with a receiver
KR101582305B1 (ko) * 2015-06-03 2016-01-05 엔에이치엔엔터테인먼트 주식회사 공조 시스템 및 이를 이용한 공조 방법
PL3628940T3 (pl) 2018-09-25 2022-08-22 Danfoss A/S Sposób sterowania systemem sprężania pary na podstawie szacowanego przepływu
PL3628942T3 (pl) 2018-09-25 2021-10-04 Danfoss A/S Sposób sterowania układem sprężania pary przy zmniejszonym ciśnieniu ssania
SG11202012506VA (en) 2018-11-12 2021-05-28 Carrier Corp Compact heat exchanger assembly for a refrigeration system
WO2020247153A1 (en) 2019-06-06 2020-12-10 Carrier Corporation Refrigerant vapor compression system
CN112577211B (zh) * 2019-09-30 2021-12-14 约克(无锡)空调冷冻设备有限公司 用于两个压缩机的负荷平衡方法
CN120947217B (zh) * 2025-10-20 2025-12-05 天津大学 可调式超音速两相膨胀器及冷热联供co2热泵系统

Citations (5)

* Cited by examiner, † Cited by third party
Publication number Priority date Publication date Assignee Title
JPH1194379A (ja) * 1997-09-22 1999-04-09 Sanden Corp 冷凍空調装置
JP2003279179A (ja) * 2002-03-26 2003-10-02 Mitsubishi Electric Corp 冷凍空調装置
JP2006162226A (ja) * 2004-12-10 2006-06-22 Daikin Ind Ltd 冷凍装置
JP2006308166A (ja) * 2005-04-27 2006-11-09 Mitsubishi Electric Corp 冷凍サイクル装置
JP2008075949A (ja) * 2006-09-20 2008-04-03 Daikin Ind Ltd 空気調和装置

Family Cites Families (11)

* Cited by examiner, † Cited by third party
Publication number Priority date Publication date Assignee Title
US4938035A (en) * 1987-10-20 1990-07-03 Khanh Dinh Regenerative fresh-air air conditioning system and method
US6018954A (en) * 1995-04-20 2000-02-01 Assaf; Gad Heat pump system and method for air-conditioning
US6047555A (en) * 1999-01-13 2000-04-11 Yiue Feng Enterprise Co., Ltd. Refrigerating/air conditioning heat exchanging system with combined air/water cooling functions and the method for controlling such a system
JP3438725B2 (ja) * 2001-06-08 2003-08-18 日産自動車株式会社 車両用冷却装置
US6465750B1 (en) * 2001-07-29 2002-10-15 Hewlett-Packard Company Cover for nonfunctional buttons
EP1313161A1 (en) * 2001-11-15 2003-05-21 Ballard Power Systems AG Fuel cell system and method for operating the same
US6698234B2 (en) * 2002-03-20 2004-03-02 Carrier Corporation Method for increasing efficiency of a vapor compression system by evaporator heating
US6658888B2 (en) * 2002-04-10 2003-12-09 Carrier Corporation Method for increasing efficiency of a vapor compression system by compressor cooling
DE602005003489T2 (de) * 2004-03-05 2008-11-13 Corac Group Plc, Uxbridge Mehrstufiger ölfreier Gasverdichter
US20080256975A1 (en) * 2006-08-21 2008-10-23 Carrier Corporation Vapor Compression System With Condensate Intercooling Between Compression Stages
EP2163838A4 (en) * 2007-05-25 2013-11-06 Mitsubishi Electric Corp COOLING CIRCUIT DEVICE

Patent Citations (5)

* Cited by examiner, † Cited by third party
Publication number Priority date Publication date Assignee Title
JPH1194379A (ja) * 1997-09-22 1999-04-09 Sanden Corp 冷凍空調装置
JP2003279179A (ja) * 2002-03-26 2003-10-02 Mitsubishi Electric Corp 冷凍空調装置
JP2006162226A (ja) * 2004-12-10 2006-06-22 Daikin Ind Ltd 冷凍装置
JP2006308166A (ja) * 2005-04-27 2006-11-09 Mitsubishi Electric Corp 冷凍サイクル装置
JP2008075949A (ja) * 2006-09-20 2008-04-03 Daikin Ind Ltd 空気調和装置

Cited By (2)

* Cited by examiner, † Cited by third party
Publication number Priority date Publication date Assignee Title
KR102707734B1 (ko) * 2023-04-10 2024-09-20 한국이미지시스템(주) 공기조화기의 응축수 분사가 제어 가능한 빌딩에너지관리시스템
WO2025032724A1 (ja) * 2023-08-08 2025-02-13 伸和コントロールズ株式会社 冷凍装置及び冷却システム

Also Published As

Publication number Publication date
EP2322875A1 (en) 2011-05-18
JP5025605B2 (ja) 2012-09-12
EP2322875B1 (en) 2018-08-15
CN102149988B (zh) 2013-06-19
US20110138835A1 (en) 2011-06-16
CN102149988A (zh) 2011-08-10
US8991207B2 (en) 2015-03-31
WO2010029781A1 (ja) 2010-03-18
EP2322875A4 (en) 2017-10-18

Similar Documents

Publication Publication Date Title
JP5025605B2 (ja) 冷凍サイクル装置および空気調和装置
JP3102651U (ja) 2個の蒸発器を備えた冷蔵庫の冷凍装置
JP3838008B2 (ja) 冷凍サイクル装置
KR20110118416A (ko) 히트펌프식 급탕장치
JP2004309093A (ja) 冷機能兼用ヒートポンプ式給湯装置
WO2006013834A1 (ja) 冷凍装置
KR101015307B1 (ko) 공기열원 중압 사이클 냉난방 히트펌프 시스템
JP4317793B2 (ja) 冷却システム
JP5430598B2 (ja) 冷凍サイクル装置
WO2007102345A1 (ja) 冷凍装置
JP4407000B2 (ja) Co2冷媒を用いた冷凍システム
JP2010501826A (ja) 通信装備用冷房装置
US7353664B2 (en) Heat pump and compressor discharge pressure controlling apparatus for the same
KR102313304B1 (ko) 이산화탄소 공기조화기
KR101111293B1 (ko) 에어컨용 응축기 냉각장치
CN113883599A (zh) 空调器
JP2006003023A (ja) 冷凍装置
KR100248719B1 (ko) 냉, 난방기 사이클
JP2007051841A (ja) 冷凍サイクル装置
KR100613502B1 (ko) 히트 펌프식 공기조화기
JP2006162226A (ja) 冷凍装置
KR101082854B1 (ko) 공기열원을 이용한 급탕.난방 전용 co2 히트펌프시스템
KR100554566B1 (ko) 극저온용 히트펌프 사이클
KR102777197B1 (ko) 동절기 냉동싸이클의 압축기 냉매우회순환방법
KR20050102479A (ko) 히트펌프의 냉매과열도 개선구조

Legal Events

Date Code Title Description
A131 Notification of reasons for refusal

Free format text: JAPANESE INTERMEDIATE CODE: A131

Effective date: 20110111

A131 Notification of reasons for refusal

Free format text: JAPANESE INTERMEDIATE CODE: A131

Effective date: 20111004

A521 Request for written amendment filed

Free format text: JAPANESE INTERMEDIATE CODE: A523

Effective date: 20111125

TRDD Decision of grant or rejection written
A01 Written decision to grant a patent or to grant a registration (utility model)

Free format text: JAPANESE INTERMEDIATE CODE: A01

Effective date: 20120522

A01 Written decision to grant a patent or to grant a registration (utility model)

Free format text: JAPANESE INTERMEDIATE CODE: A01

A61 First payment of annual fees (during grant procedure)

Free format text: JAPANESE INTERMEDIATE CODE: A61

Effective date: 20120619

FPAY Renewal fee payment (event date is renewal date of database)

Free format text: PAYMENT UNTIL: 20150629

Year of fee payment: 3

R150 Certificate of patent or registration of utility model

Ref document number: 5025605

Country of ref document: JP

Free format text: JAPANESE INTERMEDIATE CODE: R150

Free format text: JAPANESE INTERMEDIATE CODE: R150

R250 Receipt of annual fees

Free format text: JAPANESE INTERMEDIATE CODE: R250

R250 Receipt of annual fees

Free format text: JAPANESE INTERMEDIATE CODE: R250

R250 Receipt of annual fees

Free format text: JAPANESE INTERMEDIATE CODE: R250

R250 Receipt of annual fees

Free format text: JAPANESE INTERMEDIATE CODE: R250

R250 Receipt of annual fees

Free format text: JAPANESE INTERMEDIATE CODE: R250

R250 Receipt of annual fees

Free format text: JAPANESE INTERMEDIATE CODE: R250

R250 Receipt of annual fees

Free format text: JAPANESE INTERMEDIATE CODE: R250

R250 Receipt of annual fees

Free format text: JAPANESE INTERMEDIATE CODE: R250

LAPS Cancellation because of no payment of annual fees