JP2010031704A - エンジンの制御装置 - Google Patents

エンジンの制御装置 Download PDF

Info

Publication number
JP2010031704A
JP2010031704A JP2008192857A JP2008192857A JP2010031704A JP 2010031704 A JP2010031704 A JP 2010031704A JP 2008192857 A JP2008192857 A JP 2008192857A JP 2008192857 A JP2008192857 A JP 2008192857A JP 2010031704 A JP2010031704 A JP 2010031704A
Authority
JP
Japan
Prior art keywords
egr rate
post
egr
injection
nox
Prior art date
Legal status (The legal status is an assumption and is not a legal conclusion. Google has not performed a legal analysis and makes no representation as to the accuracy of the status listed.)
Granted
Application number
JP2008192857A
Other languages
English (en)
Other versions
JP5024221B2 (ja
Inventor
Koichiro Nakatani
好一郎 中谷
Akitoshi Tomota
晃利 友田
Shinobu Ishiyama
忍 石山
Tomoyuki Ono
智幸 小野
Tomoyoshi Ogo
知由 小郷
Katsuhiro Ito
勝広 伊藤
Current Assignee (The listed assignees may be inaccurate. Google has not performed a legal analysis and makes no representation or warranty as to the accuracy of the list.)
Toyota Motor Corp
Original Assignee
Toyota Motor Corp
Priority date (The priority date is an assumption and is not a legal conclusion. Google has not performed a legal analysis and makes no representation as to the accuracy of the date listed.)
Filing date
Publication date
Application filed by Toyota Motor Corp filed Critical Toyota Motor Corp
Priority to JP2008192857A priority Critical patent/JP5024221B2/ja
Publication of JP2010031704A publication Critical patent/JP2010031704A/ja
Application granted granted Critical
Publication of JP5024221B2 publication Critical patent/JP5024221B2/ja
Expired - Fee Related legal-status Critical Current
Anticipated expiration legal-status Critical

Links

Images

Classifications

    • YGENERAL TAGGING OF NEW TECHNOLOGICAL DEVELOPMENTS; GENERAL TAGGING OF CROSS-SECTIONAL TECHNOLOGIES SPANNING OVER SEVERAL SECTIONS OF THE IPC; TECHNICAL SUBJECTS COVERED BY FORMER USPC CROSS-REFERENCE ART COLLECTIONS [XRACs] AND DIGESTS
    • Y02TECHNOLOGIES OR APPLICATIONS FOR MITIGATION OR ADAPTATION AGAINST CLIMATE CHANGE
    • Y02TCLIMATE CHANGE MITIGATION TECHNOLOGIES RELATED TO TRANSPORTATION
    • Y02T10/00Road transport of goods or passengers
    • Y02T10/10Internal combustion engine [ICE] based vehicles
    • Y02T10/40Engine management systems

Landscapes

  • Exhaust-Gas Circulating Devices (AREA)
  • Exhaust Gas After Treatment (AREA)
  • Output Control And Ontrol Of Special Type Engine (AREA)
  • Electrical Control Of Air Or Fuel Supplied To Internal-Combustion Engine (AREA)
  • Combined Controls Of Internal Combustion Engines (AREA)

Abstract

【課題】 噴射された燃料が筒内で燃焼可能なタイミングの範囲内で行うポスト噴射を活用する場合に、スモークの排出を抑制することができるとともに、EGRを利用した低温燃焼をより高い負荷まで維持することができるエンジンの制御装置を提供する。
【解決手段】 ECU1Aは、排気系20にNOx吸蔵還元型触媒22が設けられるとともに、排気系20から吸気系10に排気を還流するEGR通路41と、EGR通路41の開度を変更するEGRバルブ43とが設けられたエンジン50につき、噴射された燃料が筒内で燃焼可能な範囲内でのポスト噴射を行うポスト噴射制御手段と、ポスト噴射制御手段がポスト噴射を行う場合に、エンジンの負荷の上昇に応じてEGR率が大きくなるようにEGRバルブ43を制御するEGR率制御手段とを備える。
【選択図】 図2

Description

本発明はエンジンの制御装置に関し、特にNOx吸蔵還元型触媒が排気系に設けられたエンジンについてのエンジンの制御装置に関する。
従来、NOx吸蔵還元型触媒(以下、単にNOx触媒とも称す)が排気系に設けられたエンジンが知られている。NOx触媒は、流入する排気の酸素濃度が高いとき、すなわち排気の空燃比(A/F)が高いときは排気中の窒素酸化物(NOx)を吸蔵する。一方、NOx触媒は、流入する排気の酸素濃度が低下し、且つ還元剤が存在するときには吸蔵していたNOxを放出しつつ、窒素(N)に還元する。したがって、流入する排気のA/Fが低くなったときはNOx触媒に吸蔵されていたNOxが放出されつつNに還元される。
かかるNOx触媒では、排気浄化能力を維持するため、吸蔵されたNOxを放出、還元する必要がある。このため、排気のA/Fを一時的に低くするいわゆるリッチスパイクを行い、吸蔵されたNOxを放出、還元する。このリッチスパイクは例えばポスト噴射で行われる。ポスト噴射とは、メイン噴射の後、休止時間をおいて少量の燃料を追加噴射することで、アフター噴射とも呼ばれる。
一方、NOx触媒には燃料に含まれる硫黄分の燃焼により生成される硫黄酸化物(SOx)も吸蔵される。NOx触媒に吸蔵されたSOxはNOxよりも放出されにくく、蓄積される結果、NOx触媒に硫黄被毒(以下、S被毒と称す)が発生する。そしてS被毒が発生するとNOx浄化率が低下するため、適切な時期にNOx触媒をS被毒から回復させる被毒回復処理を施す必要がある。この被毒回復処理では、通常、NOx触媒を高温(例えば600乃至650℃程度)にしつつ、酸素濃度を低下させた排気をNOx触媒に流通させることが必要である。
また従来、排気再循環(EGR)を行うエンジンが知られている。ここで、EGRガスには、水(H2 O)や二酸化炭素(CO2 )などのように、自らが燃焼することがなく、且つ、熱容量が高い不活性ガス成分が含まれている。このため、EGRを行うことで、混合気の燃焼温度を低めて低温燃焼を実現でき、NOxの発生量を抑制することができる。
EGRを利用した低温燃焼時の排気温度は、通常200℃から300℃程度と低くなっている。このため、被毒回復処理を行うにあたっては、必要な温度までNOx触媒を昇温させなければならない。この点、これに対しては、従来から被毒回復処理として、排気中へ燃料の供給を行うことによりNOx触媒の温度を上昇させつつ、排気中の酸素濃度を低下させる方法が知られている。
上述のポスト噴射やEGRや被毒回復処理などに関し、本発明と関連性があると考えられる技術が例えば特許文献1から4までで開示されている。
特開2004−218518号公報 特開2003−201886号公報 特開2003−269230号公報 特開2004−360484号公報
ところで、ディーゼルエンジンの通常の燃焼では、スモークの排出を抑制するために、負荷の上昇に伴いEGR率を下げる必要がある。またリッチ燃焼の一形態である低温燃焼においても、負荷上昇に伴い必要な吸入空気量が増えるため、EGR率を下げる必要がある。すなわち通常の燃焼であれ、リッチ燃焼であれ、従来は負荷の上昇に伴いEGR率を下げるのが一般的であった。
ところが、噴射された燃料が筒内で燃焼可能なタイミングの範囲内で行うポスト噴射を活用した筒内リッチ燃焼法では、負荷の上昇に伴いEGR率を下げると却ってスモークが増加してしまうという問題があった。また、低温燃焼において負荷の上昇に伴いEGR率を下げ過ぎると、低温燃焼を維持できなくなるという問題があった。
また、被毒回復処理ではNOx触媒を高温にする必要があるところ、筒内リッチ燃焼法では排気温度が非常に高くなるため、従来と同様の考え方をする必要がないといえる。その一方で、筒内リッチ燃焼法では過給機等の耐熱温度との関係上、リッチ継続時間に制約があるという問題があった。
そこで本発明は上記問題に鑑みてなされたものであり、噴射された燃料が筒内で燃焼可能なタイミングの範囲内で行うポスト噴射を活用する場合に、スモークの排出を抑制することができるとともに、EGRを利用した低温燃焼をより高い負荷まで維持することができるエンジンの制御装置を提供することを目的とする。
また本発明はさらにNOx触媒のNOx還元効率を高めて燃費の悪化を抑制するとともに高いNOx浄化率を確保することができ、同時にS被毒の再生に要する全体的な時間を短縮することができるエンジンの制御装置を提供することを目的とする。
上記課題を解決するための本発明は、排気系にNOx吸蔵還元型触媒が設けられるとともに、排気を還流するEGR通路と、該EGR通路の開度を変更するEGR率変更手段とが設けられたエンジンにつき、噴射された燃料が筒内で燃焼可能なタイミングの範囲内でのポスト噴射を行うポスト噴射制御手段と、前記ポスト噴射制御手段が前記ポスト噴射を行う場合に、前記エンジンの負荷の上昇に応じてEGR率が大きくなるように前記EGR率変更手段を制御するEGR率制御手段とを備えることを特徴とする。
ここで、本発明者は、ポスト噴射を活用した筒内リッチ燃焼法では、EGR率を上げるとスモークの排出が抑制されることを見出した。特に負荷が上昇するにつれて、膨張行程での筒内温度が高くなるため、EGR率を上げてもポスト噴射の着火が不安定になることがなく、この結果、スモークの排出を抑制できることがわかった。
本発明は係る知見に基づくものであり、エンジンの負荷の上昇に応じてEGR率を大きくする本発明によれば、軽負荷の場合にはEGR率を小さくするため、着火安定性を確保しつつポスト噴射を遅角できる。このため本発明によれば、軽負荷時にはエンジン負荷を所望の負荷まで低下させることができるとともに、スモークの排出を抑制することができる。また負荷が上昇した場合には、膨張行程での筒内温度が高くなることから、負荷の上昇に応じてEGR率を上げてもポスト噴射の着火安定性が悪化することはない。このため本発明によれば、負荷が上昇してもスモークの排出を抑制することができる。
また本発明によれば、負荷の上昇によるEGR率の増加で、高負荷時にEGRによるA/Fリッチ化も可能になる。すなわち本発明によれば、負荷が上昇しても低温燃焼をより高い負荷まで維持することができる。
また本発明は前記EGR率制御手段が、前記エンジンの負荷が所定値以上である場合に、前記エンジンの負荷の上昇に応じてEGR率が大きくなるように前記EGR率変更手段を制御するとともに、前記エンジンの負荷が所定値未満である場合には、前記EGR通路を遮蔽するように前記EGR率変更手段を制御する構成であってもよい。軽負荷時のポスト噴射燃料の着火安定性に鑑み、EGR率制御手段を例えば本発明のように構成することも好適である。
また本発明は前記ポスト噴射制御手段が、前記NOx吸蔵還元型触媒のNOx還元時と前記NOx吸蔵還元型触媒のS被毒再生時とに前記ポスト噴射を行うとともに、前記EGR率制御手段が、前記NOx吸蔵還元型触媒のS被毒再生時に、前記NOx吸蔵還元型触媒のNOx還元時よりも同一の負荷に対応する前記EGR率が大きくなるように前記EGR率変更手段を制御する構成であってもよい。
ここで前述の通り、筒内リッチ燃焼法では排気温度が非常に高くなるところ、本発明によれば、S被毒再生時にEGR率を上げることで、排気温度の上昇を抑制することができる。このため本発明によれば、リッチ継続時間を長くすることができ、結果としてS被毒の再生に要する全体的な時間を短縮することができる。一方、NOxの還元効率は排気温度が高いほうが高いところ、本発明によればNOx還元時にはS被毒再生時よりもEGR率を下げることで、排気温度を高めることができる。このため本発明によれば、リッチスパイクを短時間で済ませることができ、以ってNOx還元効率を高めて燃費の悪化を抑制できるとともに、高いNOx浄化率を確保できる。
本発明によれば、噴射された燃料が筒内で燃焼可能なタイミングの範囲内で行うポスト噴射を活用する場合に、スモークの排出を抑制することができるとともに、EGRを利用した低温燃焼をより高い負荷まで維持することができる。
また本発明によれば、さらにNOx触媒のNOx還元効率を高めて燃費の悪化を抑制するとともに高いNOx浄化率を確保することができ、同時にS被毒の再生に要する全体的な時間を短縮することができる。
以下、本発明を実施するための最良の形態を図面と共に詳細に説明する。
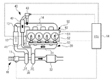
図1は、ECU(Electronic Control Unit:電子制御装置)1Aで実現されている本実施例に係るエンジンの制御装置をエンジン50など関連する各構成とともに模式的に示す図である。吸気系10は、エアフロメータ11と、インタークーラ12と、ディーゼルスロットル13と、インテークマニホールド14とを有して構成されている。エアフロメータ11はエアフロセンサと大気温センサとを有して構成されており、吸入空気量を計測するとともに計測した吸入空気量に応じた信号を出力する。インタークーラ12は過給機30によって圧縮された吸気を冷却する。ディーゼルスロットル13はECU1Aの制御のもと、図示しないアクチュエータによって開閉駆動し、吸入空気量を調節する。インテークマニホールド14はエンジン50の各気筒に吸気を分配する。
排気系20は、エキゾーストマニホールド21と、NOx触媒22とを有して構成されている。エキゾーストマニホールド21は、各気筒からの排気を下流側で一つの排気通路に合流させる。NOx触媒22は、内部流路の壁面上にアルミナからなる担体の層を備えている。また担体上には、バリウム(Ba)と白金(Pt)が担持され、これにO2 ストレージ能力のあるセリア(Ce2 O3 )が添加されている。なお、NOx触媒22は、例えば、アルミナを担体とし、その担体上に、カリウム(K)、ナトリウム(Na)、リチウム(Li)、もしくはセシウム(Cs)等のアルカリ金属と、バリウム(Ba)もしくはカルシウム(Ca)等のアルカリ土類と、ランタン(La)もしくはイットリウム(Y)等の希土類とから選択された少なくとも1つと、白金(Pt)等の貴金属とを担持して構成することができる。
過給機30は可変容量型ターボチャージャであり、コンプレッサ部31と、タービン部32とを有して構成されている。過給機30は、図示しないコンプレッサホイールを収納するコンプレッサ部31が吸気系10に、図示しないタービンホイール32を収納するタービン部32が排気系20に、夫々介在するようにして配設されている。コンプレッサホイールとタービンホイールとは回転軸で連結されており、タービンホイールが排気によって駆動されると、回転軸を介してコンプレッサホイールが駆動し吸気を圧縮する。また過給機30はタービン部32に図示しないバリアブルノズルを備えている。バリアブルノズルはECU1Aの制御のもと、タービン容量を変更する。
排気還流系40はEGR通路41と、EGRクーラ42と、EGRバルブ(EGR率変更手段に相当)43とを有して構成されている。EGR通路41は吸気系10と排気系20とを連通している。EGR通路41は本実施例では具体的にはインテークマニホールド14の上流側の集合部分とエキゾーストマニホールド21の下流側の集合部分とを連通している。EGRクーラ42は還流される排気を冷却する。EGRバルブ43はECU1Aの制御のもと、EGR通路41の開度を変更し、還流される排気の量を調節する。これによりEGR率が変更される。なお、排気還流系40は例えばエンジン50の気筒毎に設けられてもよい。
エンジン50はディーゼルエンジンであり、各気筒51に直接燃料を噴射する燃料噴射弁52を備えている。各燃料噴射弁52は、燃料を所定圧まで蓄圧する蓄圧室(コモンレール)53と接続されている。コモンレール53は、図示しない燃料供給管を介して燃料ポンプ(図示省略)と連通している。燃料ポンプから吐出された燃料はコモンレール53へ供給され、コモンレール53で所定圧まで蓄圧されて各気筒51の燃料噴射弁52へ分配される。そして、燃料噴射弁52に駆動電流が印加されると、燃料噴射弁52が開弁し、これにより燃料噴射弁52から気筒51内へ燃料が噴射される。エンジン50には、クランク角センサ61やエンジン50の冷却水温を検出するための水温センサ62など各種のセンサが配設されている。
ECU1Aは、図示しないCPU、ROM、RAM等からなるマイクロコンピュータと入出力回路などを有して構成されている。ECU1Aは主にエンジン50を制御するように構成されており、本実施例では具体的には燃料噴射弁52のほか、燃料ポンプやEGRバルブ43などを制御するように構成されている。これら制御対象はECU1Aに電気的に接続されている。また、ECU1Aにはエアフロメータ11や、クランク角センサ61や、水温センサ62などの各種のセンサが電気的に接続されている。エンジン50の負荷は本実施例ではエアフロメータ11の出力に基づきECU1Aで検出される。但しこれに限られず、エンジン50の負荷は例えば図示しないアクセルペダルの開度に基づき検出されてもよい。ROMはCPUが実行する種々の処理が記述されたプログラムやマップデータなどを格納するための構成である。CPUがROMに格納されたプログラムに基づき、必要に応じてRAMの一時記憶領域を利用しつつ処理を実行することで、ECU1Aでは各種の制御手段や判定手段や検出手段や算出手段などが機能的に実現される。
この点、本実施例では以下に示すポスト噴射制御手段と、EGR率制御手段とがECU1Aで機能的に実現される。ポスト噴射制御手段は、噴射された燃料が筒内で燃焼可能なタイミングの範囲内でポスト噴射を行う。かかるポスト噴射で筒内リッチ燃焼法が実現される。EGR率制御手段は、ポスト噴射制御手段がポスト噴射を行う場合に、エンジンの負荷の上昇に応じてEGR率が大きくなるようにEGRバルブ43を制御する。この点、EGR率制御手段は本実施例ではさらに具体的にはエンジン50の負荷が所定値以上である場合に、エンジン50の負荷の上昇に応じてEGR率が大きくなるようにEGRバルブ43を制御するとともに、エンジン50の負荷が所定値未満である場合には、EGR通路42を遮蔽するようにEGRバルブ43を制御する。この所定値は負荷が軽負荷である場合とそうでない場合とを区分する値に予め設定されており、これによりEGRを行う場合と比較して、軽負荷時のポスト噴射燃料の着火安定性をより向上させることができる。
次にECU1Aの動作を図2に示すフローチャートを用いて説明する。ECU1Aでは、図2のフローチャートに示す処理がごく短い時間間隔で繰り返し実行される。ECU1AはNOx還元条件が成立したか否か、或いは成立しているかを判定する(ステップS11)。本実施例では具体的には前回NOx還元を行ってから所定の期間が経過したか否かを判定することで、NOx還元条件が成立したか否かを判定する。そして所定の期間が経過した場合には、ステップS11で肯定判定される。但しこれに限られず、NOx還元条件が成立したか否かは、例えばNOx触媒22のNOx吸蔵量を推定するとともに、推定したNOx吸蔵量が所定値を超えたか否かなどで判定してもよい。
また本ステップでは、NOx還元実行フラグがONであるか否かを判定することで、NOx還元実行条件が成立しているか否かを判定する。そしてNOx還元実行フラグがONである場合には、ステップS11で肯定判定される。ステップS11で肯定判定であれば、ECU1AはNOx還元実行フラグをONにする(ステップS12)。NOx還元条件は筒内リッチ燃焼法を実現するポスト噴射の実行条件にもなっており、本実施例ではNOx還元実行フラグがONになっている場合が、請求項記載のポスト噴射制御手段がポスト噴射を行う場合に相当している。
ステップS12に続いて、ECU1AはNOx還元の実行継続時間が所定時間以下である否かを判定する(ステップS13)。本ステップで肯定判定されることにより、NOx触媒22に吸蔵されたNOxを放出、還元するために必要な分、ポスト噴射の実行が継続されることになる。ステップS11またはS13で否定判定であれば、NOx還元実行フラグをOFFにする(ステップS18)。
一方、ステップS13で肯定判定であれば、ECU1Aはエンジン50の負荷が所定値以上であるか否かを判定する(ステップS14)。肯定判定であれば、ECU1Aはエンジン50の負荷の上昇に応じてEGR率が大きくなるようにEGRバルブ43を制御する(ステップS15)。一方、ステップS15で否定判定であれば、ステップS16でECU1AはEGR通路42を遮蔽するようにEGRバルブ43を制御する(EGRバルブ43閉)。これによりEGRを停止して、ポスト噴射の着火安定性を高めることができる。ステップS15またはS16に続いて、ECU1Aは噴射された燃料が筒内で燃焼可能なタイミングの範囲内でポスト噴射を行う(ステップS17)。本ステップで、ポスト噴射によりNOx触媒22に吸蔵されたNOxを放出、還元するためのリッチスパイクが筒内リッチ燃焼法により行われる。
図3は筒内リッチ燃焼法を実現するポスト噴射実行時に、EGRバルブ43を制御する際に参照するEGR率のマップデータの一例を模式的に示す図である。図2に示すフローチャートのステップS15でEGRバルブ43を制御する際、ECU1Aは具体的にはROMに予め格納されたこのマップデータを参照してEGRバルブ43を制御する。EGR率はこのマップデータで負荷に応じて設定されており、より具体的には負荷が高くなるほど連続的に高くなるように予め設定されている。このためECU1Aはこのマップデータを参照してEGRバルブ43を制御することで、エンジン50の負荷の上昇に応じてEGR率が大きくなるようにEGRバルブ43を制御することができる。また図3に示すように、EGR率は高負荷限界まで上げることができる。
図4は筒内リッチ燃焼法を実現するポスト噴射実行時のEGR率と、燃焼変動率およびスモークとの関係を示す図である。図4に示すように、筒内リッチ燃焼法を実現するポスト噴射実行時では、EGR率を上げていくとスモークが減少することがわかる。このためECU1Aはエンジン50の負荷が上昇した場合でも、スモークの排出を抑制することができる。また図4に示すように、EGR率は燃焼変動率がクライテリアを超える前まで上げることができる。このためECU1Aはエンジン50の負荷が上昇した場合でも、低温燃焼をより高い負荷まで維持することができる。このようにECU1Aは噴射された燃料が筒内で燃焼可能なタイミングの範囲内で行うポスト噴射を活用する場合に、スモークの排出を抑制することができるとともに、低温燃焼をより高い負荷まで維持することができる。
本実施例に係るECU1Bは、ポスト噴射制御手段がNOx触媒22のNOx還元時と、NOx触媒22のS被毒再生時とにポスト噴射を行うように構成されている点と、EGR率制御手段がNOx触媒22のS被毒再生時に、NOx触媒22のNOx還元時よりも同一の負荷に対応するEGR率が大きくなるようにEGRバルブ43を制御するように構成されている点以外、実施例1に係るECU1Aと実質的に同一のものとなっている。またECU1Bに関連する各構成はECU1Aの場合と同じとなっている。このため本実施例ではECU1Bその他関連する各構成については図示省略する。なお、これらポスト噴射制御手段およびEGR率制御手段は、ECU1AのROMに格納されたプログラムを変更することで実現できる。また、ECU1Aに係るポスト噴射制御手段もECU1Bに係るポスト噴射制御手段と同様に、NOx触媒22のNOx還元時と、NOx触媒22のS被毒再生時とにポスト噴射を行うように構成されていてもよい。
次にECU1Bの動作を図5に示すフローチャートを用いて詳述する。なお、本フローチャートは図示のようにステップS21からS25までが追加されている点以外、図2に示すフローチャートと同一のものとなっている。このため本実施例では特にこれらステップS21からS25までについて詳述する。ステップS11で否定判定された場合、ECU1BはS被毒再生条件が成立したか否か、或いは成立しているか否かを判定する(ステップS21)。本実施例では具体的には前回S被毒再生を行ってから所定の期間が経過したか否かを判定することで、S被毒再生条件が成立したか否かを判定する。そして所定の期間が経過した場合には、ステップS21で肯定判定される。但しこれに限られず、S被毒再生条件が成立したか否かは、例えばNOx触媒22のSOx吸蔵量を推定するとともに、推定したSOx吸蔵量が所定値を超えたか否かなどで判定してもよい。
また本ステップでは、S被毒再生実行フラグがONであるか否かを判定することで、S被毒再生実行条件が成立しているか否かを判定する。そしてS被毒再生実行フラグがONである場合には、ステップS21で肯定判定される。ステップS21で否定判定であればステップS18に進む。ステップS21で否定判定であれば、ECU1BはS被毒再生実行フラグをONにする(ステップS22)。S被毒再生条件は筒内リッチ燃焼法を実現するポスト噴射の実行条件にもなっており、本実施例ではNOx還元実行フラグがONになっている場合と、S被毒再生実行フラグがONになっている場合とが、請求項記載のポスト噴射制御手段がポスト噴射を行う場合に相当している。
ステップS12またはS22に続いて、ECU1BはNOx還元実行フラグがONであるか否かを判定する(ステップS23)。肯定判定であれば、ECU1BはステップS15で参照するマップデータとして図6に示すマップデータAの適用を決定する(ステップS24)。一方、否定判定であれば、S被毒再生実行フラグがONになっていると判断され、このときECU1BはステップS16で参照するマップデータとして図6に示すマップデータBの適用を決定する(ステップS26)。図6に示すように、マップデータBでは同一の負荷に対応するEGR率がマップデータAよりも大きくなるように予め設定されている。これにより、ステップS16でNOx還元実行時にはマップデータAを参照した上で、S被毒再生実行時にはマップデータBを参照した上で、EGRバルブ43が制御される。なお、S被毒の再生を行う場合、ステップS13ではS被毒再生の実行継続時間がS被毒再生についての所定時間以下である否かを判定し、ステップS13で肯定判定されることにより、NOx触媒22に吸蔵されたS被毒を再生するために必要な分、ポスト噴射の実行が継続されることになる。またステップS18では、NOx還元実行フラグとS被毒再生実行フラグとがOFFにされる。
図7はEGR率と、S被毒再生時間およびリッチ時間割合の関係を示す図である。筒内リッチ燃焼法では排気温度が非常に高くなるところ、本実施例ではS被毒再生時にEGR率を上げることができるため、排気温度の上昇を抑制することができる。このためリッチ継続時間を長くすることができ、結果としてS被毒の再生に要する全体的な時間を短縮することができる。
一方、NOxの還元効率は排気温度が高いほうが高いところ、本実施例ではNOx還元時にはS被毒再生時よりもEGR率を下げることで、排気温度を高めることができる。このためリッチスパイクを短時間で済ませることができ、以ってNOx還元効率を高めて燃費の悪化を抑制できるとともに、高いNOx浄化率を確保できる。このようにECU1Bは、ECU1Aに対してさらにNOx触媒22のNOx還元効率を高めて燃費の悪化を抑制するとともに高いNOx浄化率を確保することができ、同時にS被毒の再生に要する全体的な時間を短縮することができる。
上述した実施例は本発明の好適な実施の例である。但し、これに限定されるものではなく、本発明の要旨を逸脱しない範囲内において種々変形実施可能である。
例えば上述した実施例では、EGR率がエンジンの負荷の上昇に応じて連続的に大きくなるようにしたが、EGR率はエンジンの負荷の上昇に応じて必ずしも連続的に大きくならなくてもよい。すなわち本発明の効果を奏する観点からは、エンジンの負荷の上昇に応じてEGR率が大きくなることには、エンジンの負荷に対する全体的な傾向としてエンジンの負荷の上昇に応じてEGR率が大きくなることも含まれるものである。
また、例えば請求項記載のポスト噴射制御手段がポスト噴射を行う場合は、上述の実施例に限られず、EGRの応答遅れを考慮し、NOx還元実行条件やS被毒再生実行条件が成立する前の時点(例えばEGRの応答遅れに相当する所定時間前の時点)を含むものであってもよい。
また、EGR率制御手段やポスト噴射制御手段は、ECU1で実現することが合理的であるが、例えばその他の電子制御装置や専用の電子回路などのハードウェアによって実現されてもよい。この点、本発明のエンジンの制御装置は例えば複数の電子制御装置で構成されてもよい。
ECU1Aを関連する各構成とともに模式的に示す図である。 ECU1Aの動作をフローチャートで示す図である。 EGR率のマップデータの一例を模式的に示す図である。 筒内リッチ燃焼法を実現するポスト噴射実行時のEGR率と、燃焼変動率およびスモークとの関係を示す図である。 ECU1Bの動作をフローチャートで示す図である。 EGR率のマップデータA、Bの一例を模式的に示す図である。 EGR率と、S被毒再生時間およびリッチ時間割合の関係を示す図である。
符号の説明
1 ECU
22 NOx触媒
43 EGRバルブ
50 エンジン
52 燃料噴射弁

Claims (3)

  1. 排気系にNOx吸蔵還元型触媒が設けられるとともに、排気を還流するEGR通路と、該EGR通路の開度を変更するEGR率変更手段とが設けられたエンジンにつき、
    噴射された燃料が筒内で燃焼可能なタイミングの範囲内でのポスト噴射を行うポスト噴射制御手段と、
    前記ポスト噴射制御手段が前記ポスト噴射を行う場合に、前記エンジンの負荷の上昇に応じてEGR率が大きくなるように前記EGR率変更手段を制御するEGR率制御手段とを備えることを特徴とするエンジンの制御装置。
  2. 請求項1記載のエンジンの制御装置であって、
    前記EGR率制御手段が、前記エンジンの負荷が所定値以上である場合に、前記エンジンの負荷の上昇に応じてEGR率が大きくなるように前記EGR率変更手段を制御するとともに、前記エンジンの負荷が所定値未満である場合には、前記EGR通路を遮蔽するように前記EGR率変更手段を制御することを特徴とするエンジンの制御装置。
  3. 請求項1または2記載のエンジンの制御装置であって、
    前記ポスト噴射制御手段が、前記NOx吸蔵還元型触媒のNOx還元時と、前記NOx吸蔵還元型触媒のS被毒再生時とに前記ポスト噴射を行うとともに、
    前記EGR率制御手段が、前記NOx吸蔵還元型触媒のS被毒再生時に、前記NOx吸蔵還元型触媒のNOx還元時よりも同一の負荷に対応する前記EGR率が大きくなるように前記EGR率変更手段を制御することを特徴とするエンジンの制御装置。
JP2008192857A 2008-07-25 2008-07-25 エンジンの制御装置 Expired - Fee Related JP5024221B2 (ja)

Priority Applications (1)

Application Number Priority Date Filing Date Title
JP2008192857A JP5024221B2 (ja) 2008-07-25 2008-07-25 エンジンの制御装置

Applications Claiming Priority (1)

Application Number Priority Date Filing Date Title
JP2008192857A JP5024221B2 (ja) 2008-07-25 2008-07-25 エンジンの制御装置

Publications (2)

Publication Number Publication Date
JP2010031704A true JP2010031704A (ja) 2010-02-12
JP5024221B2 JP5024221B2 (ja) 2012-09-12

Family

ID=41736473

Family Applications (1)

Application Number Title Priority Date Filing Date
JP2008192857A Expired - Fee Related JP5024221B2 (ja) 2008-07-25 2008-07-25 エンジンの制御装置

Country Status (1)

Country Link
JP (1) JP5024221B2 (ja)

Cited By (1)

* Cited by examiner, † Cited by third party
Publication number Priority date Publication date Assignee Title
JP2019138163A (ja) * 2018-02-06 2019-08-22 マツダ株式会社 エンジンの制御装置

Citations (2)

* Cited by examiner, † Cited by third party
Publication number Priority date Publication date Assignee Title
JP2004245046A (ja) * 2003-02-10 2004-09-02 Nissan Motor Co Ltd 内燃機関の排気浄化装置
JP2008157192A (ja) * 2006-12-26 2008-07-10 Toyota Motor Corp 内燃機関の排気浄化装置

Patent Citations (2)

* Cited by examiner, † Cited by third party
Publication number Priority date Publication date Assignee Title
JP2004245046A (ja) * 2003-02-10 2004-09-02 Nissan Motor Co Ltd 内燃機関の排気浄化装置
JP2008157192A (ja) * 2006-12-26 2008-07-10 Toyota Motor Corp 内燃機関の排気浄化装置

Cited By (1)

* Cited by examiner, † Cited by third party
Publication number Priority date Publication date Assignee Title
JP2019138163A (ja) * 2018-02-06 2019-08-22 マツダ株式会社 エンジンの制御装置

Also Published As

Publication number Publication date
JP5024221B2 (ja) 2012-09-12

Similar Documents

Publication Publication Date Title
JP3876874B2 (ja) 触媒再生方法
JP3599012B2 (ja) 内燃機関の排気浄化装置
KR20060045406A (ko) 배기가스 정화장치
US6907862B2 (en) Combustion control apparatus for internal combustion engine
JP2009191659A (ja) 内燃機関の制御装置
JP6665523B2 (ja) 排気浄化装置
US7886526B2 (en) Fuel control of an internal-combustion engine
US20090007545A1 (en) Exhaust Purifier for Internal Combustion Engine
US10443521B2 (en) Exhaust emission control system of engine
JP2010031703A (ja) エンジンの制御装置
JP6665524B2 (ja) 排気浄化装置
JP2009257243A (ja) 内燃機関の排気浄化装置
JP4482848B2 (ja) ターボ過給機付きエンジンの排気浄化装置
JP2005240657A (ja) 水素エンジンの制御装置
JP5024221B2 (ja) エンジンの制御装置
US10801432B2 (en) Control device for engine
JP2005291057A (ja) 排気ガス浄化装置
JP4193553B2 (ja) 内燃機関の排気浄化装置
JP5862438B2 (ja) 内燃機関の制御装置
JP2001164968A (ja) ディーゼルエンジンの排気浄化装置
JP4314835B2 (ja) 内燃機関の排気浄化システム
JP2004257270A (ja) エンジンの空燃比制御方法
JP2005291058A (ja) 排気ガス浄化装置
JP2004360484A (ja) NOxパージ制御装置
JP3807209B2 (ja) 内燃機関の運転制御装置

Legal Events

Date Code Title Description
A621 Written request for application examination

Free format text: JAPANESE INTERMEDIATE CODE: A621

Effective date: 20101101

A977 Report on retrieval

Free format text: JAPANESE INTERMEDIATE CODE: A971007

Effective date: 20111129

A131 Notification of reasons for refusal

Free format text: JAPANESE INTERMEDIATE CODE: A131

Effective date: 20111206

A02 Decision of refusal

Free format text: JAPANESE INTERMEDIATE CODE: A02

Effective date: 20120221

A521 Request for written amendment filed

Free format text: JAPANESE INTERMEDIATE CODE: A523

Effective date: 20120321

A911 Transfer to examiner for re-examination before appeal (zenchi)

Free format text: JAPANESE INTERMEDIATE CODE: A911

Effective date: 20120423

TRDD Decision of grant or rejection written
A01 Written decision to grant a patent or to grant a registration (utility model)

Free format text: JAPANESE INTERMEDIATE CODE: A01

Effective date: 20120522

A01 Written decision to grant a patent or to grant a registration (utility model)

Free format text: JAPANESE INTERMEDIATE CODE: A01

A61 First payment of annual fees (during grant procedure)

Free format text: JAPANESE INTERMEDIATE CODE: A61

Effective date: 20120604

FPAY Renewal fee payment (event date is renewal date of database)

Free format text: PAYMENT UNTIL: 20150629

Year of fee payment: 3

R151 Written notification of patent or utility model registration

Ref document number: 5024221

Country of ref document: JP

Free format text: JAPANESE INTERMEDIATE CODE: R151

LAPS Cancellation because of no payment of annual fees