JP2010021114A - 直接酸化型燃料電池 - Google Patents
直接酸化型燃料電池 Download PDFInfo
- Publication number
- JP2010021114A JP2010021114A JP2008183011A JP2008183011A JP2010021114A JP 2010021114 A JP2010021114 A JP 2010021114A JP 2008183011 A JP2008183011 A JP 2008183011A JP 2008183011 A JP2008183011 A JP 2008183011A JP 2010021114 A JP2010021114 A JP 2010021114A
- Authority
- JP
- Japan
- Prior art keywords
- fuel
- anode
- base material
- water repellent
- layer
- Prior art date
- Legal status (The legal status is an assumption and is not a legal conclusion. Google has not performed a legal analysis and makes no representation as to the accuracy of the status listed.)
- Granted
Links
Images
Classifications
-
- H—ELECTRICITY
- H01—ELECTRIC ELEMENTS
- H01M—PROCESSES OR MEANS, e.g. BATTERIES, FOR THE DIRECT CONVERSION OF CHEMICAL ENERGY INTO ELECTRICAL ENERGY
- H01M8/00—Fuel cells; Manufacture thereof
- H01M8/10—Fuel cells with solid electrolytes
- H01M8/1004—Fuel cells with solid electrolytes characterised by membrane-electrode assemblies [MEA]
-
- H—ELECTRICITY
- H01—ELECTRIC ELEMENTS
- H01M—PROCESSES OR MEANS, e.g. BATTERIES, FOR THE DIRECT CONVERSION OF CHEMICAL ENERGY INTO ELECTRICAL ENERGY
- H01M4/00—Electrodes
- H01M4/86—Inert electrodes with catalytic activity, e.g. for fuel cells
- H01M4/8605—Porous electrodes
- H01M4/861—Porous electrodes with a gradient in the porosity
-
- H—ELECTRICITY
- H01—ELECTRIC ELEMENTS
- H01M—PROCESSES OR MEANS, e.g. BATTERIES, FOR THE DIRECT CONVERSION OF CHEMICAL ENERGY INTO ELECTRICAL ENERGY
- H01M8/00—Fuel cells; Manufacture thereof
- H01M8/02—Details
- H01M8/0202—Collectors; Separators, e.g. bipolar separators; Interconnectors
- H01M8/023—Porous and characterised by the material
- H01M8/0241—Composites
- H01M8/0245—Composites in the form of layered or coated products
-
- H—ELECTRICITY
- H01—ELECTRIC ELEMENTS
- H01M—PROCESSES OR MEANS, e.g. BATTERIES, FOR THE DIRECT CONVERSION OF CHEMICAL ENERGY INTO ELECTRICAL ENERGY
- H01M8/00—Fuel cells; Manufacture thereof
- H01M8/10—Fuel cells with solid electrolytes
- H01M8/1009—Fuel cells with solid electrolytes with one of the reactants being liquid, solid or liquid-charged
-
- Y—GENERAL TAGGING OF NEW TECHNOLOGICAL DEVELOPMENTS; GENERAL TAGGING OF CROSS-SECTIONAL TECHNOLOGIES SPANNING OVER SEVERAL SECTIONS OF THE IPC; TECHNICAL SUBJECTS COVERED BY FORMER USPC CROSS-REFERENCE ART COLLECTIONS [XRACs] AND DIGESTS
- Y02—TECHNOLOGIES OR APPLICATIONS FOR MITIGATION OR ADAPTATION AGAINST CLIMATE CHANGE
- Y02E—REDUCTION OF GREENHOUSE GAS [GHG] EMISSIONS, RELATED TO ENERGY GENERATION, TRANSMISSION OR DISTRIBUTION
- Y02E60/00—Enabling technologies; Technologies with a potential or indirect contribution to GHG emissions mitigation
- Y02E60/30—Hydrogen technology
- Y02E60/50—Fuel cells
Landscapes
- Chemical & Material Sciences (AREA)
- Chemical Kinetics & Catalysis (AREA)
- Electrochemistry (AREA)
- General Chemical & Material Sciences (AREA)
- Life Sciences & Earth Sciences (AREA)
- Engineering & Computer Science (AREA)
- Manufacturing & Machinery (AREA)
- Sustainable Development (AREA)
- Sustainable Energy (AREA)
- Composite Materials (AREA)
- Inert Electrodes (AREA)
- Fuel Cell (AREA)
Abstract
【解決手段】アノード、カソードおよびアノードとカソードとの間に介在する電解質膜を含む膜電極接合体、アノードに燃料を供給する燃料流路を有するアノード側セパレータ、ならびにカソードに酸化剤を供給する酸化剤流路を有するカソード側セパレータ、を具備し、アノードは、電解質膜側に配置されたアノード触媒層およびアノード側セパレータ側に配置されたアノード拡散層を含み、アノード拡散層は、アノード触媒層側に配置され、かつ第1導電剤および第1撥水剤を含む導電性撥水層と、アノード側セパレータ側に配置された基材層とを含み、基材層の空隙率が、燃料の上流側より下流側で高くなっている、直接酸化型燃料電池。
【選択図】図1
Description
その1つは、長期寿命特性である。燃料電池は、発電時間を重ねるに従って徐々に出力が低下していく。モバイル機器用電源としては、延べ5000時間以上の出力維持が求められるが、現状ではそこまでの寿命特性を達成できてはいない。
アノードは、電解質膜側に配置されたアノード触媒層およびアノード側セパレータ側に配置されたアノード拡散層を含み、
アノード拡散層は、アノード触媒層側に配置され、かつ第1導電剤および第1撥水剤を含む導電性撥水層と、アノード側セパレータ側に配置された基材層とを含み、
基材層の空隙率が、燃料の上流側より下流側で高くなっている。
あるいは、基材層は、導電性多孔質材料および第2導電剤を含み、基材層に含まれる第2導電剤の含有量が、燃料の上流側より下流側で低くなっていることが好ましい。
基材層の空隙率は、燃料の上流側から下流側に向かって段階的に高くなっていることが好ましい。
導電性撥水層の組成および厚みは、燃料の上流側から下流側にわたって均一であることが好ましい。
導電性撥水層の燃料透過係数は、燃料の上流側から下流側にわたって均一であることが好ましい。
燃料はメタノールであることが好ましく、2mol/L〜8mol/Lのメタノール濃度を有するメタノール水溶液が燃料流路を通過することが好ましい。
基材層の下流側の空隙率は、上流側の空隙率の1.2〜2倍であることが好ましい。
基材層の厚みは、導電性撥水層の厚みの5〜20倍であることが好ましい。
カソード12は、電解質膜10側に配置されたカソード触媒層18およびカソード側セパレータ15側に配置されたカソード拡散層19を含む。カソード拡散層19は、カソード触媒層18側に配置される導電性撥水層191と、カソード側セパレータ15側に配置された基材層192とを含む。
得られた膜電極接合体13の周側面をガスケット22および23でシールし、アノード側セパレータ14およびカソード側セパレータ15で挟み込む。その後、集電板24および25、ヒータ26および27、絶縁板28および29、ならびに端板30および31で挟み込んで一体化することで、燃料電池1が得られる。
空隙率は、まず、基材層の見かけ体積と重量から嵩密度dを求める。嵩密度d、導電性多孔質材料の真密度D1と含有量X1、および第2撥水剤の真密度D2と含有量X2とを用いて、以下の式で空隙率を求めることができる。
式(1):100−d×(X1/D1+X2/D2)
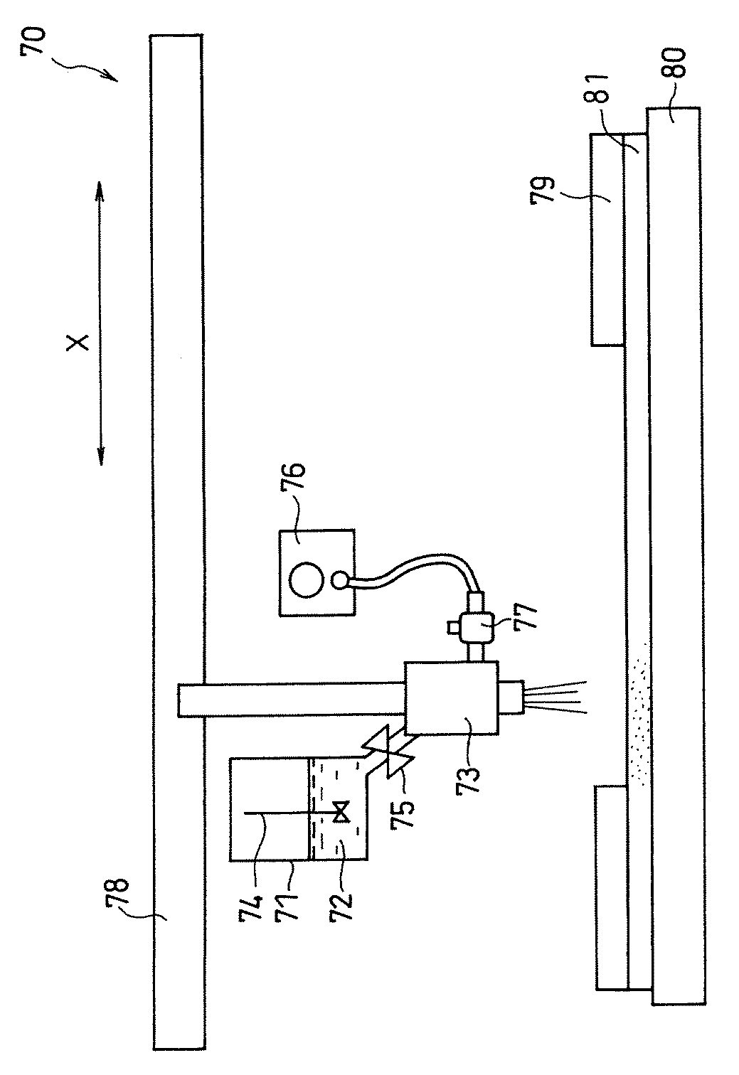
タンク71内において、ディスパージョン72は、撹拌機74により撹拌されて、常時流動状態にある。ディスパージョン72は、開閉バルブ75を介して、スプレーガン73に供給され、噴出ガスとともに、スプレーガン73から吐出される。噴出ガスは、ガス圧力調整器76およびガス流量調整器77を介して、スプレーガン73に供給される。噴出ガスとしては、例えば、窒素ガスを用いることができる。塗布装置70では、導電性多孔質材料81と接するように配置されたヒータ80により、導電性多孔質材料81の表面温度が制御されている。
第2導電剤の前駆体を含浸させる場合も、燃料の上流から下流にかけて第2導電剤の含有量を変化させる手段は特に限定されない。
(a)導電性撥水層ペーストの調製
第1撥水剤と第1導電剤とを、界面活性剤を添加したイオン交換水に分散混合して、導電性撥水層ペーストを調製した。第1撥水剤であるPTFE(ポリテトラフルオロエチレン)を含むPTFEディスパージョン(シグマ アルドリッチ ジャパン(株)製、PTFEの含有量60重量%)を用いた。第1導電剤にはアセチレンブラック(電気化学工業(株)製、デンカブラック)を用いた。アセチレンブラックとPTFEの混合重量比は、50:50となるようにした。
アノード拡散層の基材層を構成する導電性多孔質材料として、カーボンペーパー(東レ(株)製、TGP−H−090、厚み280μm)を用いた。第2撥水剤であるPTFEを含むPTFEディスパージョン(シグマ アルドリッチ ジャパン(株)製)を用いて、基材層の空隙率を3段階で変化させた。
(b)で作製した基材層の片面に、(a)の導電性撥水層ペーストを塗布して、乾燥させ、アノード拡散層を作製した。アノード側の導電性撥水層の厚みは、約40μmであった。
ケッチェンブラック(ケッチェンブラックインターナショナル社製、ECP)にPt触媒を担持させたものをカソード用触媒とした。ケッチェンブラックとPtとの重量比は、ケッチェンブラック:Pt=50:50とした。カソード用触媒をイソプロパノール水溶液に分散させた液と、電解質であるナフィオン(登録商標)の分散液(シグマ アルドリッチ ジャパン(株)製、ナフィオン5重量%溶液)とを混合し、カソード触媒層ペーストを作製した。
カソード触媒層とアノード触媒層を電解質膜の両面にホットプレス法によって接合し、PTFEシートを剥離した。さらに、カソード触媒層にカソード拡散層を接合し、アノード触媒層にアノード拡散層を接合した。これにより、膜電極接合体(MEA)を作製した。電解質膜には、ナフィオン(デュポン社製、ナフィオン112)を用いた。
MEAの外周部に露出した電解質膜の両面にゴム製ガスケットを配した。その後、アノード側セパレータおよびカソード側セパレータでMEAを挟持した。アノード側セパレータは、アノードに燃料を供給する燃料流路を有する。カソード側セパレータは、カソードに酸化剤を供給する酸化剤流路を有する。アノード側セパレータおよびカソード側セパレータには、いずれもカーボン製のものを用いた。燃料流路および酸化剤流路は、いずれもサーペンタイン型とした。燃料流路の溝幅は1mmであり、深さは1mmであり、長さは150cmであった。酸化剤流路の溝幅は1mmであり、深さは1mmであり、長さは150cmであった。さらに、集電板、ヒータ、絶縁板、端板で順に挟み込むようにして積層し、直接酸化型燃料電池を作製した。
カソードには空気を供給し、アノードには4mol/Lのメタノール水溶液を供給した。負荷は電子負荷装置により150mA/cm2の定電流とし、60分間の放電を行った。その後30分間休止させた。これを1サイクルとした。燃料電池は60℃に保ち、空気の利用率は50%、燃料の利用率は70%とした。
基材層の作製において、実施例1で第2撥水剤を含浸させた方法と同様の方法を用いて、第2導電剤を分散させた分散液をカーボンペーパーの3つの領域に含浸させた。分散媒には、界面活性剤を添加したイオン交換水を用い、第2導電剤には、アセチレンブラックを用いた。分散液におけるアセチレンブラックの固形分濃度は、上流部で6重量%とし、中流部で2重量%とした。下流部には、第2導電剤を含浸させなかった。基材層の第2導電剤の含有量は、上流部で38重量%であり、中流部で19重量%であった。
作製した燃料電池について、実施例1と同様にして寿命特性の評価を行った。結果を表1に示す。
実施例1と同様にして、アノード拡散層の基材層を作製した。
燃料の上流部、中流部、下流部で、それぞれ組成の異なる導電性撥水層を、以下の方法で基材層に形成した。上流部と中流部にマスキングを施し、下流部にアセチレンブラックとPTFEの混合重量比を70:30とした導電性撥水層ペーストをドクターブレード法により塗布し、乾燥させた。同様にして、中流部にはアセチレンブラックとPTFEの混合重量比を50:50とした導電性撥水層を形成した。上流部にはアセチレンブラックとPTFEの混合重量比を30:70とした導電性撥水層を形成した。それぞれの導電性撥水層の厚みは、いずれも40μmとした。
作製した燃料電池について、実施例1と同様にして寿命特性の評価を行った。結果を表1に示す。
実施例1と同様にして、直接酸化型燃料電池を作製した。
作製した燃料電池に供給するメタノール水溶液の濃度を1mol/Lとしたこと以外、実施例1と同様にして寿命特性の評価を行った。結果を表1に示す。
実施例1と同様にして、直接酸化型燃料電池を作製した。
作製した燃料電池に供給するメタノール水溶液の濃度を8mol/Lとしたこと以外、実施例1と同様にして寿命特性の評価を行った。結果を表1に示す。
実施例1のアノード拡散層に用いたものと同様のカーボンペーパー(導電性多孔質材料)の全面に、第2撥水剤であるPTFEを8重量%含むPTFEディスパージョンを滴下して含浸させ、乾燥させた。基材層全体における第2撥水剤の含有量は12重量%であり、基材層の空隙率は77%であった。
作製した燃料電池について、実施例1と同様にして寿命特性の評価を行った。結果を表1に示す。
比較例1と同様の基材層に、実施例3と同様にして導電性撥水層を形成して、アノード拡散層を得た。
作製した燃料電池について、実施例1と同様にして寿命特性の評価を行った。結果を表1に示す。
比較例2と同様にして、直接酸化型燃料電池を作製した。
作製した燃料電池に供給するメタノール水溶液の濃度を1mol/Lとしたこと以外、実施例1と同様にして寿命特性の評価を行った。結果を表1に示す。
11 アノード
12 カソード
13 膜電極接合体
14 アノード側セパレータ
15 カソード側セパレータ
16 アノード触媒層
17 アノード拡散層
171 導電性撥水層
172 基材層
18 カソード触媒層
19 カソード拡散層
191 導電性撥水層
192 基材層
20 燃料流路
21 酸化剤流路
22、23 ガスケット
24、25 集電板
26、27 ヒータ
28、29 絶縁板
30、31 端板
40 上流部
41 中流部
42 下流部
70 スプレー式塗布装置
71 タンク
72 ディスパージョン
73 スプレーガン
74 撹拌機
75 開閉バルブ
76 ガス圧力調整器
77 ガス流量調整器
78 アクチュエータ
79 マスク
80 ヒータ
81 導電性多孔質材料
Claims (8)
- アノード、カソードおよび前記アノードと前記カソードとの間に介在する電解質膜を含む膜電極接合体、前記アノードに燃料を供給する燃料流路を有するアノード側セパレータ、ならびに前記カソードに酸化剤を供給する酸化剤流路を有するカソード側セパレータ、を具備し、
前記アノードは、前記電解質膜側に配置されたアノード触媒層および前記アノード側セパレータ側に配置されたアノード拡散層を含み、
前記アノード拡散層は、前記アノード触媒層側に配置され、かつ第1導電剤および第1撥水剤を含む導電性撥水層と、前記アノード側セパレータ側に配置された基材層とを含み、
前記基材層の空隙率が、燃料の上流側より下流側で高くなっている、直接酸化型燃料電池。 - 前記基材層は、導電性多孔質材料および第2撥水剤を含み、前記基材層に含まれる前記第2撥水剤の含有量が、燃料の上流側より下流側で低くなっている、請求項1記載の直接酸化型燃料電池。
- 前記基材層は、導電性多孔質材料および第2導電剤を含み、前記基材層に含まれる前記第2導電剤の含有量が、燃料の上流側より下流側で低くなっている、請求項1記載の直接酸化型燃料電池。
- 前記基材層の空隙率が、燃料の上流側から下流側に向かって段階的に高くなっている、請求項1〜3のいずれかに記載の直接酸化型燃料電池。
- 前記導電性撥水層の組成および厚みが、燃料の上流側から下流側にわたって均一である、請求項1〜4のいずれかに記載の直接酸化型燃料電池。
- 前記燃料がメタノールであり、2mol/L〜8mol/Lのメタノール濃度を有するメタノール水溶液が前記燃料流路を通過する、請求項1〜5のいずれかに記載の直接酸化型燃料電池。
- 前記基材層の下流側の空隙率が、上流側の空隙率の1.2〜2倍である、請求項1〜6のいずれかに記載の直接酸化型燃料電池。
- 前記基材層の厚みが、前記導電性撥水層の厚みの5〜20倍である、請求項1〜7のいずれかに記載の直接酸化型燃料電池。
Priority Applications (2)
| Application Number | Priority Date | Filing Date | Title |
|---|---|---|---|
| JP2008183011A JP5354982B2 (ja) | 2008-07-14 | 2008-07-14 | 直接酸化型燃料電池 |
| US12/498,759 US8377601B2 (en) | 2008-07-14 | 2009-07-07 | Direct oxidation fuel cell |
Applications Claiming Priority (1)
| Application Number | Priority Date | Filing Date | Title |
|---|---|---|---|
| JP2008183011A JP5354982B2 (ja) | 2008-07-14 | 2008-07-14 | 直接酸化型燃料電池 |
Publications (2)
| Publication Number | Publication Date |
|---|---|
| JP2010021114A true JP2010021114A (ja) | 2010-01-28 |
| JP5354982B2 JP5354982B2 (ja) | 2013-11-27 |
Family
ID=41505437
Family Applications (1)
| Application Number | Title | Priority Date | Filing Date |
|---|---|---|---|
| JP2008183011A Expired - Fee Related JP5354982B2 (ja) | 2008-07-14 | 2008-07-14 | 直接酸化型燃料電池 |
Country Status (2)
| Country | Link |
|---|---|
| US (1) | US8377601B2 (ja) |
| JP (1) | JP5354982B2 (ja) |
Cited By (2)
| Publication number | Priority date | Publication date | Assignee | Title |
|---|---|---|---|---|
| WO2011074327A1 (ja) * | 2009-12-18 | 2011-06-23 | 日産自動車株式会社 | 燃料電池用ガス拡散層及びこれを用いた膜電極接合体 |
| WO2018198252A1 (ja) * | 2017-04-26 | 2018-11-01 | 日立化成株式会社 | 二次電池、二次電池システム及び発電システム |
Families Citing this family (2)
| Publication number | Priority date | Publication date | Assignee | Title |
|---|---|---|---|---|
| FR3019383B1 (fr) * | 2014-03-31 | 2016-04-01 | Commissariat Energie Atomique | Pile a combustible a fonctionnement optimise |
| US20160329587A1 (en) * | 2015-05-07 | 2016-11-10 | Lg Fuel Cell Systems, Inc. | Fuel cell system |
Citations (5)
| Publication number | Priority date | Publication date | Assignee | Title |
|---|---|---|---|---|
| JP2002367655A (ja) * | 2001-06-11 | 2002-12-20 | Toyota Motor Corp | 燃料電池 |
| JP2004315909A (ja) * | 2003-04-17 | 2004-11-11 | Mitsubishi Materials Corp | 多空隙質体およびその製造方法 |
| JP2006196430A (ja) * | 2004-12-13 | 2006-07-27 | Toshiba Corp | 燃料電池 |
| JP2007066768A (ja) * | 2005-08-31 | 2007-03-15 | Nissan Motor Co Ltd | 電解質膜−電極接合体およびこれを用いた燃料電池 |
| JP2008084538A (ja) * | 2006-09-25 | 2008-04-10 | Toshiba Corp | 直接メタノール型燃料電池 |
Family Cites Families (2)
| Publication number | Priority date | Publication date | Assignee | Title |
|---|---|---|---|---|
| JP2002110191A (ja) | 2000-09-27 | 2002-04-12 | Toyota Central Res & Dev Lab Inc | 直接メタノール型燃料電池 |
| JP2007250339A (ja) * | 2006-03-15 | 2007-09-27 | Toshiba Corp | 燃料電池 |
-
2008
- 2008-07-14 JP JP2008183011A patent/JP5354982B2/ja not_active Expired - Fee Related
-
2009
- 2009-07-07 US US12/498,759 patent/US8377601B2/en not_active Expired - Fee Related
Patent Citations (5)
| Publication number | Priority date | Publication date | Assignee | Title |
|---|---|---|---|---|
| JP2002367655A (ja) * | 2001-06-11 | 2002-12-20 | Toyota Motor Corp | 燃料電池 |
| JP2004315909A (ja) * | 2003-04-17 | 2004-11-11 | Mitsubishi Materials Corp | 多空隙質体およびその製造方法 |
| JP2006196430A (ja) * | 2004-12-13 | 2006-07-27 | Toshiba Corp | 燃料電池 |
| JP2007066768A (ja) * | 2005-08-31 | 2007-03-15 | Nissan Motor Co Ltd | 電解質膜−電極接合体およびこれを用いた燃料電池 |
| JP2008084538A (ja) * | 2006-09-25 | 2008-04-10 | Toshiba Corp | 直接メタノール型燃料電池 |
Cited By (2)
| Publication number | Priority date | Publication date | Assignee | Title |
|---|---|---|---|---|
| WO2011074327A1 (ja) * | 2009-12-18 | 2011-06-23 | 日産自動車株式会社 | 燃料電池用ガス拡散層及びこれを用いた膜電極接合体 |
| WO2018198252A1 (ja) * | 2017-04-26 | 2018-11-01 | 日立化成株式会社 | 二次電池、二次電池システム及び発電システム |
Also Published As
| Publication number | Publication date |
|---|---|
| JP5354982B2 (ja) | 2013-11-27 |
| US20100009229A1 (en) | 2010-01-14 |
| US8377601B2 (en) | 2013-02-19 |
Similar Documents
| Publication | Publication Date | Title |
|---|---|---|
| JP5188872B2 (ja) | 直接酸化型燃料電池 | |
| CN100420078C (zh) | 膜催化剂层复合体、膜电极复合体以及高分子电解质型燃料电池 | |
| JP4133654B2 (ja) | 固体高分子形燃料電池 | |
| JP5198044B2 (ja) | 直接酸化型燃料電池 | |
| JP2011071068A (ja) | 直接酸化型燃料電池 | |
| JP5064679B2 (ja) | 直接メタノール型燃料電池 | |
| JP2003178780A (ja) | 高分子電解質型燃料電池システム、および高分子電解質型燃料電池の運転方法 | |
| JP2001006708A (ja) | 固体高分子型燃料電池 | |
| JP5354982B2 (ja) | 直接酸化型燃料電池 | |
| JP3813406B2 (ja) | 燃料電池 | |
| WO2011036834A1 (ja) | 直接酸化型燃料電池 | |
| KR100773669B1 (ko) | 직접형 연료전지 및 직접형 연료전지 시스템 | |
| JP3732213B2 (ja) | 膜触媒層接合体、膜電極接合体および高分子電解質形燃料電池 | |
| JP2007234589A (ja) | 直接酸化型燃料電池および直接酸化型燃料電池システムの運転方法 | |
| JP2006085984A (ja) | 燃料電池用mea、および、これを用いた燃料電池 | |
| JP2005243295A (ja) | ガス拡散層、およびこれを用いた燃料電池用mea | |
| WO2011118138A1 (ja) | 直接酸化型燃料電池 | |
| EP2306576B1 (en) | Direct oxidation fuel cell with reduced fuel crossover | |
| JP2007005126A (ja) | 固体高分子型燃料電池スタック、および、これを用いた固体高分子型燃料電池 | |
| KR20220151906A (ko) | 연속적 친수성 기울기를 가진 연료전지용 고분자 전해질막 및 이를 포함하는 연료전지 | |
| KR100599811B1 (ko) | 연료 전지용 막/전극 어셈블리 및 이를 포함하는 연료전지 시스템 | |
| JP2007134306A (ja) | 直接酸化型燃料電池およびその膜電極接合体 | |
| EP4439744A1 (en) | Membrane-electrode assembly and fuel cell comprising same | |
| JP2011238443A (ja) | 燃料電池 | |
| JP2008027811A (ja) | 燃料電池用の膜・電極接合体 |
Legal Events
| Date | Code | Title | Description |
|---|---|---|---|
| A621 | Written request for application examination |
Free format text: JAPANESE INTERMEDIATE CODE: A621 Effective date: 20110525 |
|
| A131 | Notification of reasons for refusal |
Free format text: JAPANESE INTERMEDIATE CODE: A131 Effective date: 20130425 |
|
| A521 | Written amendment |
Free format text: JAPANESE INTERMEDIATE CODE: A523 Effective date: 20130527 |
|
| TRDD | Decision of grant or rejection written | ||
| A01 | Written decision to grant a patent or to grant a registration (utility model) |
Free format text: JAPANESE INTERMEDIATE CODE: A01 Effective date: 20130801 |
|
| A61 | First payment of annual fees (during grant procedure) |
Free format text: JAPANESE INTERMEDIATE CODE: A61 Effective date: 20130827 |
|
| R150 | Certificate of patent or registration of utility model |
Free format text: JAPANESE INTERMEDIATE CODE: R150 |
|
| LAPS | Cancellation because of no payment of annual fees |
