JP2010014316A - 給湯システム - Google Patents

給湯システム Download PDF

Info

Publication number
JP2010014316A
JP2010014316A JP2008173792A JP2008173792A JP2010014316A JP 2010014316 A JP2010014316 A JP 2010014316A JP 2008173792 A JP2008173792 A JP 2008173792A JP 2008173792 A JP2008173792 A JP 2008173792A JP 2010014316 A JP2010014316 A JP 2010014316A
Authority
JP
Japan
Prior art keywords
hot water
tank
water supply
pipe
solar
Prior art date
Legal status (The legal status is an assumption and is not a legal conclusion. Google has not performed a legal analysis and makes no representation as to the accuracy of the status listed.)
Granted
Application number
JP2008173792A
Other languages
English (en)
Other versions
JP5169546B2 (ja
Inventor
Naoki Enomoto
直紀 榎本
Hidemine Murahashi
秀峰 村端
Current Assignee (The listed assignees may be inaccurate. Google has not performed a legal analysis and makes no representation or warranty as to the accuracy of the list.)
Denso Corp
Original Assignee
Denso Corp
Priority date (The priority date is an assumption and is not a legal conclusion. Google has not performed a legal analysis and makes no representation as to the accuracy of the date listed.)
Filing date
Publication date
Application filed by Denso Corp filed Critical Denso Corp
Priority to JP2008173792A priority Critical patent/JP5169546B2/ja
Publication of JP2010014316A publication Critical patent/JP2010014316A/ja
Application granted granted Critical
Publication of JP5169546B2 publication Critical patent/JP5169546B2/ja
Expired - Fee Related legal-status Critical Current
Anticipated expiration legal-status Critical

Links

Images

Classifications

    • YGENERAL TAGGING OF NEW TECHNOLOGICAL DEVELOPMENTS; GENERAL TAGGING OF CROSS-SECTIONAL TECHNOLOGIES SPANNING OVER SEVERAL SECTIONS OF THE IPC; TECHNICAL SUBJECTS COVERED BY FORMER USPC CROSS-REFERENCE ART COLLECTIONS [XRACs] AND DIGESTS
    • Y02TECHNOLOGIES OR APPLICATIONS FOR MITIGATION OR ADAPTATION AGAINST CLIMATE CHANGE
    • Y02BCLIMATE CHANGE MITIGATION TECHNOLOGIES RELATED TO BUILDINGS, e.g. HOUSING, HOUSE APPLIANCES OR RELATED END-USER APPLICATIONS
    • Y02B10/00Integration of renewable energy sources in buildings
    • Y02B10/20Solar thermal
    • YGENERAL TAGGING OF NEW TECHNOLOGICAL DEVELOPMENTS; GENERAL TAGGING OF CROSS-SECTIONAL TECHNOLOGIES SPANNING OVER SEVERAL SECTIONS OF THE IPC; TECHNICAL SUBJECTS COVERED BY FORMER USPC CROSS-REFERENCE ART COLLECTIONS [XRACs] AND DIGESTS
    • Y02TECHNOLOGIES OR APPLICATIONS FOR MITIGATION OR ADAPTATION AGAINST CLIMATE CHANGE
    • Y02BCLIMATE CHANGE MITIGATION TECHNOLOGIES RELATED TO BUILDINGS, e.g. HOUSING, HOUSE APPLIANCES OR RELATED END-USER APPLICATIONS
    • Y02B10/00Integration of renewable energy sources in buildings
    • Y02B10/70Hybrid systems, e.g. uninterruptible or back-up power supplies integrating renewable energies

Landscapes

  • Domestic Hot-Water Supply Systems And Details Of Heating Systems (AREA)
  • Heat-Pump Type And Storage Water Heaters (AREA)

Abstract

【課題】出湯の開始時に配管内に溜まり水がある場合でも給湯端末器への温水の供給を早くし、太陽熱温水器で作った温水の有効利用を図る給湯システムを提供する。
【解決手段】本給湯システムは、集熱器21によって集熱した太陽熱を使用して温水を作る太陽熱温水器20と、ヒートポンプユニット2で沸き上げた湯をタンク3に貯えるヒートポンプ給湯装置1と、太陽熱温水器20に配管接続され、太陽熱温水器20で作られた温水をユーザーが使用する給湯端末器に導く温水器用出湯管25と、太陽熱温水器20で貯えた温水を給湯端末器側へ出湯する開始時に、温水器用出湯管25内を流れる水をタンク3内に導入し、タンク3内の湯を取り出して給湯端末器に向けて送るタンク内経由出湯手段と、を備える。
【選択図】図1

Description

本発明は、太陽熱で加熱された温水とヒートポンプサイクルを用いて沸き上げた湯とを使用し、給湯端末器に出湯する給湯システムに関する。
従来、この種の給湯システムは、例えば特許文献1に記載のものが知られている。この給湯システムは、太陽熱集熱器を用いて加熱された温水を貯める第1の貯湯タンクと、ヒートポンプサイクルからなる熱源装置で沸き上げられた湯を貯める第2の貯湯タンクと、を備えている。
そして、従来の給湯システムは、ユーザーが所定温度を指定して出湯を要求すると、第1の貯湯タンクに接続された第1の出湯管中の湯温が当該所定温度以上の場合は、第2の貯湯タンクに貯えられた湯を使用しないで、第1の貯湯タンクに貯められた温水のみを使用して給湯端末器に出湯し、エネルギーコストを低減する。一方、第1の出湯管中の湯温が30℃以上で当該所定温度以下の場合は、出湯配管の途中で第1の貯湯タンク内の温水に第2の貯湯タンク内の湯を加え、当該所定温度になるように温度調節した上で出湯する。
特開2007‐198708号公報
従来の給湯システムおいては、太陽熱で加熱された温水とヒートポンプサイクルを用いて沸き上げた湯とを使用するハイブリッド方式であるため、第1の貯湯タンクから給湯端末器側に延設される配管が長くなる傾向にあり、この配管内部に水が溜まる。
この溜まり水は、配管の長さや第1の貯湯タンクの設置状態等の現場条件によって、その量に違いがある。また、溜まり水は第1の貯湯タンク内の湯よりも低温であるため、出湯の開始時に、第1の貯湯タンク内の温水に押し出されて給湯端末器から流出すると、ユーザーに対して不快感を与えるという問題がある。また、当該配管が長いと、所定温度の温水が流出するまでに時間がかかり、ユーザーの不快感が増大するとともに、エネルギーの無駄にもなり経済的ではない。
特許文献1に記載の給湯システムでは、給湯端末器から低温の水が流出しないように、出湯配管の途中で第2の貯湯タンク内の湯を加えて混合して温度を上昇させてから出湯するようにしている。しかしながら、この方式では第1の貯湯タンクから取り出される水量が抑えられるため、溜まり水を排出しきるまでに時間がかかり、太陽熱温水器で作った温水の有効利用が十分でなく、省エネルギー上好ましくない。
そこで、本発明は上記問題点を鑑みてなされたものであり、その目的は、出湯の開始時に配管内に溜まり水がある場合でも給湯端末器への温水の供給を早くし、太陽熱温水器で作った温水の有効利用を図る給湯システムを提供することにある。
上記目的を達成するために以下の技術的手段を採用する。すなわち、給湯システムに係る第1の発明は、集熱器(21)によって集熱した太陽熱を使用して温水を作る太陽熱温水器(20)と、ヒートポンプサイクルを用いた加熱装置(2)で沸き上げた湯をタンク(3)に貯えるヒートポンプ給湯装置(1)と、太陽熱温水器に配管接続され、太陽熱温水器(20)で作られた温水をユーザーが使用する給湯端末器に導く温水器用出湯管(25)と、太陽熱温水器で貯えた温水を給湯端末器側へ出湯する開始時に、温水器用出湯管内を流れる水をタンク内に導入し、タンク内の湯を給湯端末器に向けて送るタンク内経由出湯手段と、を備えることを特徴とする。
この発明によれば、タンク内経由出湯手段を備えることにより、太陽熱温水器の温水は一旦タンク内に取り入れられてタンク内の高温の湯を押し出すため、予想しない低温水が放出されることがなく、不快感を与えない。また、配管内で溜まり水に温水を混ぜて暖める方式でないため、配管内から溜まり水を排出する時間を短縮することができ、また使い勝手がよく、太陽熱温水を効率的に使用することができる。したがって、出湯の開始時に配管内に溜まり水がある場合でも給湯端末器へ迅速に太陽熱温水を供給し、太陽熱温水器で作った温水の有効利用が図れる給湯システムを提供できる。
また、タンク内経由出湯手段は、温水器用出湯管から分岐しタンク内の下部に接続されるタンク内導入管(29)と、温水器用出湯管内を流れる水をタンク内導入管内に導くように切り替える切替弁(28)と、給湯端末器に接続される給湯管(12)に下流側で接続され、上流側でタンク内の上部に接続されるタンク用出湯管(7)と、を含むことが好ましい。
この発明によれば、配管内に溜まっている水をタンク内の下部に取り入れ、タンク内の上部から高温の湯を押し出して給湯端末器に送るため、十分な熱量の給湯を確実に提供することができる。また、切替弁と配管系統を活用した比較的簡単な構成により、エネルギー効率の良い給湯システムを提供できる。
また、切替弁は、温水器用出湯管内の水が、所定温度未満であるときにはタンク内導入管内に前記水の流れを導くように切り替わり、所定温度以上であるときにはタンク内に導かず、温水器用出湯管と接続される給湯管に導くように切り替わることが好ましい。
この発明によれば、配管内の溜まり水の温度や量に応じて、最適な出湯経路が選択されるので、エネルギー効率の良い給湯システムを提供できる。
また、給湯システムは、タンクの中ほどに接続されるとともに、温水器用出湯管に接続される中温水取出し管(31)を備えていることが好ましい。この発明によれば、給湯端末器側に送る温水をタンク内の中温水を有効活用して作成することができ、タンク内の熱量を効果的に使用できる。
給湯システムに係る他の発明は、集熱器(21)によって集熱した太陽熱を使用して温水を作る太陽熱温水器(20)と、ヒートポンプサイクルを用いた加熱装置(2)で沸き上げた流体をタンク(3)に貯えるヒートポンプ給湯装置(1)と、太陽熱温水器に配管接続され、太陽熱温水器で作られた温水をユーザーが使用する給湯端末器に導く温水器用出湯管(25)と、温水器用出湯管内の水とタンク内の流体との間で熱交換し、温水器用出湯管内の水を加熱する熱交換器(40)と、を備え、
太陽熱温水器で貯えた温水を給湯端末器側へ出湯する開始時に、温水器用出湯管内を流れる水は、熱交換器によって加熱されてから給湯端末器に向けて送られることを特徴とする。
この発明によれば、熱交換器を備えることにより、太陽熱温水器の温水は熱交換器で加熱処理されてからユーザーに対しては供給される。これは、配管内の溜まり水の温度が低くても必ず熱交換器で加熱することができるため、出湯開始時の配管内の溜まり水の状態にかかわらず、給湯端末器へ迅速に太陽熱温水を供給し、太陽熱温水器で作った温水の有効利用が図れる給湯システムを提供できる。
また、太陽熱温水器は集熱器(21)で得られた太陽熱を用いて自然対流によって加熱された水を貯える温水器用貯湯部(22)を有し、
温水器用貯湯部内の湯は温水器用出湯管に流出されることが好ましい。
この発明によれば、いわゆる自然循環式の太陽熱温水器は屋根の上等の高所に設置されるので、強制循環式の太陽熱温水器と比較すると温水器用出湯管が長くなる傾向にあるため、有効である。
なお、上記各手段の括弧内の符号は、後述する実施形態の具体的手段との対応関係を示す一例である。
以下に、図面を参照しながら本発明を実施するための複数の形態を説明する。各形態において先行する形態で説明した事項に対応する部分には同一の参照符号を付して重複する説明を省略する場合がある。各形態において構成の一部のみを説明している場合は、構成の他の部分については先行して説明した他の形態を適用することができる。各実施形態で具体的に組み合わせが可能であることを明示している部分同士の組み合わせばかりではなく、特に組合せに支障が生じなければ、明示してなくとも実施形態同士を部分的に組み合せることも可能である。
(第1実施形態)
本発明の一実施形態である第1実施形態を図1〜図4を用いて説明する。図1は本実施形態に係る給湯システムの概略構成を示した模式図である。図2は本実施形態の給湯システムにおける制御構成を示した模式図である。
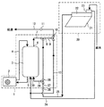
図1に示すように、本実施形態の給湯システムは、集熱器21によって集熱した太陽熱を用いて温水を蓄える太陽熱温水器20と、ヒートポンプサイクルを用いた加熱装置であるヒートポンプユニット2によって沸き上げた湯をタンク3に貯えるヒートポンプ給湯装置1と、を有しており、各装置を適宜使用して出湯を行うハイブリッド式のシステムである。つまり、浴槽やシャワーなどへ出湯するときには、状況に応じて、太陽熱温水器20で作った温水のみを使用したり、ヒートポンプ給湯装置1で作った湯のみを使用したり、あるいは当該温水と湯を混合した温水を使用したりすることによって、給湯システムは、省エネルギー性を優先しつつ、ユーザーの要望を満たした出湯を行う。
太陽熱温水器20は、建物の屋根などに設置される集熱器21、集熱器21によって集熱された太陽熱で加熱された温水が貯められる温水器用貯湯部22、および水道水を太陽熱温水器20に供給するためのシスターン23から主に構成されている。太陽熱温水器20は、自然循環式と強制循環式とを適用することができるが、本実施形態では、温水器用貯湯部22に貯えた水を集熱器21で得られた太陽熱を用いて自然対流によって加熱する自然循環式を採用している。
シスターン23は、水道水がためられる給水装置であり、大気開放の下、水道水と縁を切るものである。また、シスターン23は、水道水を給水するための給水管が接続されている。さらにシスターン23には、タンク3下部とシスターン23とを連絡する第1の給水管24が接続されている。第1の給水管24は、シスターン23内部を介して水道水をタンク3内の下部に供給するための配管である。シスターン23には、ボールタップ等の浮き球が備えられている。集熱器21は、内部に日射により熱せられる水回路が形成されており、シスターン23によって供給された水道水は水回路に導入されることにより加熱される。
温水器用貯湯部22は、集熱器21と一体化しており、耐食性に優れた金属製、例えばステンレス製の容器であり、温水を長時間に渡って保温することができる。温水器用貯湯部22は、使用した水の分だけ自動的に供給されるように弁部が設けられている。温水器用貯湯部22の上部には温水を給湯端末器側に向けて送り出す温水器用出湯管25が接続されている。給湯端末器は、ユーザーによって使用され、出湯口を備えた各種端末機器であり、例えばカラン、シャワー、浴槽、その他の水栓である。
ヒートポンプ給湯装置1は、ヒートポンプユニット2と、ヒートポンプユニット2により循環されて沸き上げられた給湯水を貯えるタンク3と、タンク3に貯えられた湯を給湯端末器に送るために配設されたタンク用出湯管7、給湯管12等からなる配管系統と、から主に構成されている。
タンク3は耐食性に優れた金属製のタンクであり、その外周部に図示しない断熱材が配置されており、高温の給湯用水を長時間に渡って保温することができる。タンク3は縦長の形状であり、その底面には導入口5が設けられている。この導入口5には第1の給水管24が接続されている。導入口5の上流側には、給水サーミスタ(図示せず)と流量カウンタ(図示せず)が設けられ、この温度情報および流量情報は後述する貯湯タンク制御装置100(以下、制御装置100という)に出力される。
タンク3には、タンク3内部の貯湯量および貯湯温度を検出するために高さ方向に所定個数並んだサーミスタからなる水温サーミスタ(図示せず)が設けられている。各水位におけるタンク3内に満たされた湯もしくは水の温度情報は、制御装置100に出力される。したがって、制御装置100は、水温サーミスタからの温度情報に基づいて、タンク3内上方の沸き上げられた湯とタンク3内下方の沸き上げられる前の水との境界位置を検出できるとともに、これにより貯湯量が検出できるようになっている。
タンク3の底面には導入口30が設けられている。この導入口30には、温水器用出湯管25から分岐したタンク内導入管29が接続されている。タンク内導入管29が温水器用出湯管25から分岐する部位には、三方弁の切替弁28が設けられている。切替弁28は、太陽熱温水器20から流出して温水器用出湯管25を流れてきた温水を、さらに温水器用出湯管25の下流側に送る経路と、タンク内導入管29を通してタンク3内部に送る経路と、にわたって切り替えることができる三方弁である。
切替弁28の上流側に位置する温水器用出湯管25には、温水器用出湯管25内を通る流体の温度を検出する太陽熱温水サーミスタ26、および当該流体の流量を検出する太陽熱温水流量カウンタ27が設けられている。検出される温度情報および流量情報は、制御装置100に出力され、切替弁28の切り替えの制御に活用される。
タンク3の最上部には導出口6が設けられている。導出口6にはタンク3内の高温の湯を導出するためのタンク用出湯管7が接続されている。タンク用出湯管7は、温水器用出湯管25と合流するようになっており、この合流部位には、三方弁である中温水混合弁8が設けられている。中温水混合弁8は、制御装置100によってその作動が制御される。中温水混合弁8よりも下流側には、第1の給水管24から分岐した第2の給水管13が接続されている。この第2の給水管13とタンク用出湯管7の合流部位には、三方弁である給湯用混合弁10が設けられている。給湯用混合弁10は、ユーザーの給湯指令に基づく給湯設定温度に応じて、タンク用出湯管7を流れてくる湯と、第2の給水管13を流れてくる水道水との流量比を調節する混合弁である。給湯用混合弁10の作動は制御装置100によって制御される。
また、中温水混合弁8と給湯用混合弁10との間には、中温水混合弁8を通過した流体の温度を検出するサーミスタ9が設けられている。サーミスタ9により検出される温度情報は、制御装置100に出力され、後述する図3の制御フローにおいて、中温水混合弁8の作動制御に活用される。
給湯用混合弁10の出口側は、給湯端末器に接続される給湯管12が接続されている。給湯用混合弁10よりも下流側部位の給湯管12には、給湯サーミスタ11が設けられている。給湯サーミスタ11により検出される温度情報は制御装置100に出力され、給湯用混合弁10の作動制御に活用される。
本給湯システムは、ユーザーから給湯指令があった場合に、太陽熱温水器20から取り出した温水の出湯経路を、タンク3内部を経由してから給湯管12内を通るようにするタンク内経由出湯手段を備えている。このタンク内経由出湯手段は、タンク内導入管29と、切替弁28と、タンク用出湯管7と、を含んで構成される。タンク内経由出湯手段は、温水器用出湯管25内を流れる水をタンク3内に導入して混合させ、タンク3内の湯を取り出して給湯端末器に向けて送る手段であり、出湯開始時に所定の条件が成立したときに作動する。出湯開始時に所定の条件が成立したときには、その出湯経路は、順に、温水器用貯湯部22、温水器用出湯管25、タンク内導入管29、タンク3内部、タンク用出湯管7、給湯管12、給湯端末器となる。
次に、タンク3の下面と上面には、配管が接続され、この配管によって構成された循環回路4をタンク内の水が循環するようになっている。循環回路4の一部はヒートポンプユニット2内に配置されている。循環回路4におけるタンク3の上面寄りにはタンク保護のための図示しないサーモスタットが設けられている。
循環回路4のヒートポンプユニット2内に配置された部分には、図示しない熱交換器が設けられており、タンク3の下部から吸入したタンク3内の水を高温冷媒との熱交換により加熱し、タンク3の上部からタンク3内に戻すことによりタンク3内の水を沸き上げることができる構成となっている。
ヒートポンプユニット2は、ヒートポンプサイクルを構成する本実施形態における加熱手段であり、ヒートポンプユニット2は制御装置100からの制御信号により作動するとともに、その作動状態を制御装置100に出力するように構成されている。
また、タンク3の下部の外壁面には、タンク内下部の水温を検出する図示しない入水サーミスタが設けられており、導入口30から導入された水道水の温度情報を制御装置100に出力するようになっている。また、タンク3上部の外壁面には、タンク3内上部の水温を検出する図示しない出湯サーミスタが設けられており、導出口6から導出される湯の温度情報を制御装置100に出力するように構成されている。なお、ヒートポンプユニット2が循環回路4に設けられた図示しない熱交換器により循環回路4内の水を加熱するときには、制御装置100は、入水サーミスタからの温度情報に基づいてヒートポンプユニット2を作動制御するように構成されている。
図2に示すように、制御装置100は、本実施形態における制御手段であり、各種サーミスタや各種センサ類からの温度情報、太陽熱温水流量カウンタ27からの流量情報、圧力情報、ヒートポンプユニット2からの信号、およびリモコン60からの信号に基づいて、リモコン60の表示、ヒートポンプユニット2、中温水混合弁8、給湯用混合弁10、および切替弁28の作動を制御するように構成されている。
上記構成の給湯システムの作動について説明する。制御装置100は、ヒートポンプユニット2を制御し、通常の給湯制御を行う。この給湯制御は、深夜時間帯中に、各種センサ類からの温度情報に基づいてヒートポンプユニット2を作動し、タンク3内の水道水を加熱して必要な熱量の湯(例えば1日に必要な湯量)を貯める。そして、深夜時間帯終了後には、一日に使用する給湯使用量に応じた貯湯量がタンク3内に蓄えられることになる。
一方、太陽熱温水器20は、例えば天気の良い日にシスターン23から供給された水道水が集熱器21で集熱された太陽熱により加熱されて温水として温水器用貯湯部22内に貯えられることになる。また、天気の悪い曇天および雨天などのときは、集熱器21で水道水は加熱されないので、温水器用貯湯部22内の温水の温度は上昇しない。
このようにタンク3と温水器用貯湯部22にそれぞれ湯が貯えられ、この状態でユーザーから給湯要求の指令があると、制御装置100はこの指令を受けて図3に示す手順にしたがって作動する。図3は本給湯システムにおける出湯開始時の作動を示したフローチャートである。
制御装置100は給湯要求の指令を受けると、太陽熱温水器20から流出する温水の流量のカウントと流出開始後の時間のカウントを開始する(ステップ10)。温水の流量のカウントは、太陽熱温水流量カウンタ27が検出する信号を用いて演算され、流出開始後の時間のカウントは、開始信号が制御装置100に送信されると同時に制御装置100のタイマ機能をオンして計測していく。
次に、温水器用出湯管25を流れる温水の温度(太陽熱温水の流出温度)が所定温度Ts以上(例えば30℃以上)であるか否かを判定する(ステップ20)。この太陽熱温水の流出温度は、太陽熱温水サーミスタ26によって検出される温度である。
前述のように、温水器用貯湯部22から流出する温水が流れる温水器用出湯管25は、給湯管12に至るまでかなりの配管長さを有している。このため、温水器用出湯管25内には水が残っており、この溜まり水の量は、現場施工条件によって千差万別である。温水器用出湯管25は断熱材等によって断熱されているものの、溜まり水は温水器用貯湯部22内の温水に比べて低温であるため、温水によって押し出されて給湯端末器から放出されると、ユーザーが意図しない温度の水が供給され、ユーザーに不快感を与えることがある。したがって、制御装置100は、ステップ20の判定処理を行うことによって、温水器用出湯管25内の水温をチェックし、以降の処理で上記不具合がないような制御を実行する。
ステップ20で、太陽熱温水の流出温度が所定温度Ts以上であると判定されると、加熱する必要のない温度であり、以降に説明するタンク内経由出湯経路を通らない通常の出湯経路を選択する。したがって後述するステップ70の処理に飛ぶ。
一方、太陽熱温水の流出温度が所定温度Ts以上でないと判定されると、制御装置100は、タンク内導入管29側の流路を100%開放するように切替弁28の開度を制御する(ステップ30)。これにより温水器用出湯管25内を流れる水は、タンク3の下部からタンク3内に流入する。この判定の場合には、温水器用出湯管25内を流れる水は、そのまま給湯管12に流すことができる温度よりも低温であるとみなされる。タンク3内に流入した水は、高温でないため、タンク3内の下部に溜まり、この流入量に相当する流量の高温湯が押し出され、タンク3内の上部からタンク用出湯管7内に流出する。
制御装置100は、次のステップ40で、温水器用出湯管25側の流路を閉じ、給湯管12側の流路を100%開放するように中温水混合弁8の開度を制御する。この状態では、タンク3内の上部から流出した湯は、給湯サーミスタ11で検出される温度が給湯設定温度になるように給湯用混合弁10の開度が調節されることによって、第2の給水管13を流れてきた水道水と混合し、給湯設定温度に調節されて給湯端末器から放出される。ここまでの処理による出湯経路は、温水器用貯湯部22→温水器用出湯管25→タンク内導入管29→タンク3→タンク用出湯管7→給湯管12→給湯端末器の順であり、太陽熱温水を有効活用しつつ、溜まり水の排出時間の短縮を実現するタンク内経由出湯経路である。
次に、ステップ10でタイマーカウントを開始してから所定時間経過したか否かを判定する(ステップ50)。この所定時間は、温水器用出湯管25内から溜まり水を排出しきったと判断できる時間であり、当該時間は本給湯システムの施工条件(各配管の内径、設置状態およびその長さ等)に基づいて予め定められる時間であり、例えばマスター機を用いた実験結果や経験則にしたがった適切な時間に定められる。
ステップ50で当該所定時間が経過したと判定されるまで、ステップ30及び40の処理を継続する。ステップ50で当該所定時間が経過したと判定されると、太陽熱温水サーミスタ26による検出温度(太陽熱温水の流出温度)が所定温度Ts以上であるか否かを再度判定する(ステップ60)。この検出温度が所定温度Ts以上でなければ、温水器用貯湯部22の水温があまり高くない状態であり、タンク3内を経由する現在の出湯経路を維持し、出湯経路の変更はしない。
ステップ60で、太陽熱温水の流出温度が所定温度Ts以上であると判定されると、制御装置100は、タンク内導入管29側の流路を閉じ、中温水混合弁8側の温水器用出湯管25の流路を100%開放するように切替弁28の開度を制御する(ステップ70)。これにより温水器用出湯管25内を流れる水は、タンク3内に流入することなく、そのまま温水器用出湯管25を流れ、中温水混合弁8に流入する。この判定の場合には、温水器用出湯管25内を流れる水は、加熱する必要のない温度になっているとみなされる。そして、制御装置100は、ステップ80でサーミスタ9の検出温度が給湯設定温度に所定値α(例えば5℃)を加えた温度になるように、中温水混合弁8の開度をフィードバック制御する。つまり、中温水混合弁8は、サーミスタ9の検出温度をフィードバックする度に温水と水道水の混合流量比を調節して、サーミスタ9の検出温度を(給湯設定温度+所定値α)に近づけるように制御される。
次に、ステップ90で、太陽熱温水サーミスタ26による検出温度(太陽熱温水の流出温度)が給湯設定温度に所定値α(例えば5℃)を加えた温度以上であるか否かを判定する。ステップ90で当該検出温度が(給湯設定温度+所定値α)以上になるまで、ステップ80の処理を継続する。ステップ90で、太陽熱温水サーミスタ26の検出温度が(給湯設定温度+所定値α)以上であると判定されると、制御装置100は、タンク用出湯管7側の流路を閉じ、温水器用出湯管25側の流路を100%開放するように中温水混合弁8の開度を制御する(ステップ100)。このとき、温水器用出湯管25内を流れる太陽熱温水はタンク3内の熱量を必要としない十分に高い温度であり、有効に活用される。そして当該太陽熱温水は、給湯サーミスタ11で検出される温度が給湯設定温度になるように給湯用混合弁10の開度が調節されることによって、第2の給水管13を流れてきた水道水と混合し、給湯設定温度に調節されて給湯端末器から放出される。ステップ70からステップ100までの処理による出湯経路は、温水器用貯湯部22→温水器用出湯管25→給湯管12→給湯端末器の順であり、ヒートポンプ給湯装置1による熱量を用いず太陽熱温水を最大限した出湯経路である。
図4は上記構成の給湯システムに対する変形例を示した模式図である。図4に示すヒートポンプ給湯装置1Aは、図1に示すヒートポンプ給湯装置1に対して、温水器用出湯管25における切替弁28よりも下流側の部位と、タンク3の上下方向(高さ方向)中央部とを接続する中温水取出し管31を備えたものである。中温水取出し管31は、タンク3内に貯えられた湯のうち、高温の給湯水よりも湯温の低い中温の給湯水を取り出すことができる配管である。さらに、中温水取出し管31と温水器用出湯管25との合流部には、混合弁32が設けられている。この給湯システムの作動は、基本的に図3にしたがって説明した制御フローと同様である。
ただし、図4の給湯システムでは、図3に示すステップ40、80および100において中温水混合弁8を制御する代わりに、所定の条件が満たされるときは、混合弁32を制御する。すなわち、タンク3内の中温水温度が給湯設定温度に所定値α(例えば5℃)を加えた温度以上である場合には、タンク3内の上部の高温湯を取り出さず、タンク3内中央部の中温水を取り出して給湯に使用するものである。
以下、図4の給湯システムの作動について、図3の制御フローと異なるステップについてのみ説明する。具体的には、タンク3の高さ方向に複数個設けられた水温サーミスタのうち、中温水取出し管31の接続位置に最も近い箇所にある水温サーミスタの検出温度が(給湯設定温度+所定値α)以上であるときには、ステップ40では、混合弁32の開度は、温水器用出湯管25側の流路を閉じ、中温水取出し管31側の流路を100%開放するように制御される。このときの出湯経路は、温水器用貯湯部22→温水器用出湯管25→タンク内導入管29→タンク3→中温水取出し管31→給湯管12→給湯端末器の順であり、これは、タンク内の中温水の利用と、太陽熱温水の有効活用とを図り、さらに溜まり水の排出時間短縮を実現するタンク内経由出湯経路である。このように、給湯端末器側に送る温水をタンク内の中温水を有効に活用して作成でき、中温水が多い場合のタンク内の熱量を効果的に使用できる。この場合のタンク内経由出湯手段は、タンク内導入管29と、切替弁28と、中温水取出し管31と、混合弁32と、を含んで構成される。
さらにステップ80では、混合弁32は、サーミスタ9の検出温度が給湯設定温度に所定値α(例えば5℃)を加えた温度になるように、温水器用出湯管25側の流路と中温水取出し管31側の流路との開度比が調節されて、フィードバック的に制御される。さらに中温水混合弁8の開度は、タンク用出湯管7側の流路を閉じ、温水器用出湯管25側の流路を100%開放するように制御される。
さらに、ステップ100では混合弁32の開度は、中温水取出し管31側の流路を閉じ、温水器用出湯管25側の流路を100%開放するように制御される(ステップ100)。そして当該太陽熱温水は、給湯サーミスタ11で検出される温度が給湯設定温度になるように給湯用混合弁10の開度が調節されることによって、第2の給水管13を流れてきた水道水と混合し、給湯設定温度に調節されて給湯端末器から放出される。
本実施形態に係る給湯システムがもたらす作用効果を以下に述べる。本実施形態の給湯システムは、太陽熱を使用して温水を作る太陽熱温水器20と、ヒートポンプサイクルで沸き上げた湯をタンク3に貯えるヒートポンプ給湯装置1と、太陽熱温水器20に配管接続され、太陽熱温水器20で作られた温水をユーザーが使用する給湯端末器に導く温水器用出湯管25と、太陽熱温水器20で貯えた温水を給湯端末器側へ出湯する開始時に、温水器用出湯管25内を流れる水をタンク3内に導入し、タンク3内から湯を取り出して給湯端末器に向けて送るタンク内経由出湯手段と、を備える。
この構成によれば、太陽熱温水器20の温水はタンク3内に取り入れられるので、タンク3内の大量の熱量によって加熱処理される。さらに、ユーザーに対しては温度の高いタンク3内の湯が供給されるため、所望の給湯が実施され、不具合が生じない。また、従来の給湯システムと違って、配管内で溜まり水と温水を混合させて温調を図る方式でないため、太陽熱温水器側の温水取り出し量が多く、溜まり水を迅速に排出できる。したがって、太陽熱温水を効率的に活用でき、優れた省エネルギー性を有する給湯システムが得られる。
また、タンク内経由出湯手段は、温水器用出湯管25から分岐しタンク3内の下部に接続されるタンク内導入管29と、温水器用出湯管25内を流れる水をタンク内導入管29内に導くように切り替える切替弁28と、給湯端末器に接続される給湯管12に下流側で接続され、上流側でタンク3内の上部に接続されるタンク用出湯管7と、を含んで構成されている。
この構成によれば、切替弁28と配管系統を活用した構成により、優れた省エネルギー性を有する給湯システムを簡単な構成で実現することができる。また、施工現場のさまざまな状況に対しても、溜まり水の課題を簡単かつ確実に解決するシステムを構築できる。
制御装置100は、温水器用出湯管25を流れる水が、所定温度未満であるときには出湯経路がタンク3内を経由するように切替弁28を切り替え、所定温度以上であるときには出湯経路がタンク3内を経由しないで給湯管12に向かうように切替弁28を切り替える。
この制御によれば、配管内の溜まり水の温度にしたがって最適な出湯経路が選択されるので、太陽熱温水のエネルギーを無駄に使うことなく、ユーザーに対して不快な給湯を提供しない給湯システムが実現できる。
(第2実施形態)
第2実施形態の給湯システムを図5および図6を用いて説明する。図5は、本実施形態における給湯システムの概略構成を示した模式図である。図6は、本実施形態の給湯システムにおける出湯開始時の作動を示したフローチャートである。本実施形態の給湯システムは、前述の図1に示すヒートポンプ給湯装置1に対して、温水器用出湯管25を流れる水を熱交間により加熱する熱交換器40を備えたヒートポンプ給湯装置1Bである点が異なっている。
この熱交換器40は温水器用出湯管25内の水とタンク3内の流体との間で熱交換するように、温水器側流路とタンク側流路を備えている。この構成に伴い、本給湯システムは、温水器用出湯管25の途中に熱交換器40の温水器側流路が配置され、温水器側流路のさらに下流部位には給湯用混合弁10が設けられている。また、給湯用混合弁10は、温水器用出湯管25と第2の給水管14とが給湯管12に合流する部位に設けられている。
さらに、熱交換器40のタンク側流路は、タンク3下面の導入口43とタンク3上面とを接続する循環回路42の途中に設けられている。タンク側流路の出口にはサーミスタ44が設けられており、サーミスタ44により検出される流体の温度は制御装置100に入力される。循環回路42には、タンク3内の流体を循環回路42内で強制的に循環させるポンプ41が設けられている。制御装置100はポンプ41の回転数を制御することにより、熱交換器40の加熱出力を制御する。このように本給湯システムのヒートポンプ給湯装置1Bは、ヒートポンプユニット2、タンク3、循環回路42、熱交換器40、および給湯管12等からなる配管系統、から主に構成される。
本給湯システムにおいては、太陽熱温水器20で貯えた温水を給湯端末器側へ出湯する開始時に、所定の条件が成立したときは温水器用出湯管25内を流れる水を熱交換器40で加熱してから給湯端末器に向けて送るものである。以下に、本給湯システムにおける出湯開始時の作動を説明する。タンク3と温水器用貯湯部22にそれぞれ湯が貯えられ、この状態でユーザーから給湯要求の指令があると、制御装置100はこの指令を受けて図6に示す手順にしたがって作動する。図6は本給湯システムにおける出湯開始時の作動を示したフローチャートである。
制御装置100は給湯要求の指令を受けると、まず、前述の図3のステップ10および20の処理を行う。ステップ20で、太陽熱温水の流出温度が所定温度Ts以上でないと判定されると、温水器用出湯管25内を流れる水はそのまま給湯管12に流すことができない低温状態である。このため、制御装置100は、ポンプ41を作動させ、タンク3内の湯を循環回路42内で強制的に循環させ、さらにサーミスタ44で検出される温度が給湯設定温度になるようにポンプ41の回転数を制御する(ステップ30a)。これにより温水器用出湯管25内を流れる水は、循環回路42内を強制的に循環する湯と温水器側流路で熱交換して加熱される。
制御装置100は、次のステップ40aで、第2の給水管14側の流路を閉じ、温水器用出湯管25側の流路を100%開放するように給湯用混合弁10の開度を制御し、熱交換器40で加熱された水は給湯管12に送られる。ここまでの処理による出湯経路は、温水器用貯湯部22→温水器用出湯管25→熱交換器40の温水器側流路→給湯管12→給湯端末器の順であり、熱交換器40による加熱により太陽熱温水を有効活用しつつ、溜まり水の排出時間短縮を実現する経路である。
次に、前述の図3のステップ50および60の処理を行う。ステップ60で太陽熱温水の流出温度が所定温度Ts以上であると判定されると、制御装置100は、サーミスタ44の検出温度が給湯設定温度に所定値α(例えば5℃)を加えた温度になるように、ポンプ41の回転数を制御する(ステップ80a)。
次に、ステップ90で、太陽熱温水サーミスタ26による検出温度(太陽熱温水の流出温度)が給湯設定温度に所定値α(例えば5℃)を加えた温度以上であると判定されるようになると、制御装置100は、ポンプを停止し、熱交換器40による加熱を停止する(ステップ100a)。このとき、温水器用出湯管25内を流れる太陽熱温水は加熱を必要としない十分に高い温度であり、その熱量は有効に活用される。そして当該太陽熱温水は、給湯サーミスタ11で検出される温度が給湯設定温度になるように給湯用混合弁10の開度が調節されることによって、第2の給水管14を流れてきた水道水と混合し、給湯設定温度に調節されて給湯端末器から放出される。
本実施形態に係る給湯システムがもたらす作用効果を以下に述べる。本実施形態の給湯システムは、温水器用出湯管25内の水とタンク3内の流体との間で熱交換するように設けられ、温水器用出湯管25内の水を熱交換によって加熱する熱交換器40を備えている。さらに、太陽熱温水器20で貯えた温水を給湯端末器側へ出湯する開始時に、温水器用出湯管25内を流れる水は、熱交換器40によって加熱されてから給湯端末器に向けて送られる。
この構成によれば、熱交換器40を備えることにより、太陽熱温水器20の温水は熱交換器40で加熱処理されてからユーザーに対しては供給される。このシステムでも、配管内で溜まり水に温水を混ぜて暖める方式でないため、配管内から溜まり水を排出する時間を短縮することができる。したがって、出湯の開始時に配管内に溜まり水がある場合でも給湯端末器へ迅速に太陽熱温水を供給し、太陽熱温水器で作った温水の有効利用が図れ、エネルギー効率に優れた給湯システムが得られる。
(第3実施形態)
第3実施形態の給湯システムを図7にしたがって説明する。図7は、本実施形態における給湯システムの概略構成を示した模式図である。本実施形態の給湯システムは、前述の図1に示す太陽熱温水器20に対して、強制循環式の太陽熱温水器20Aを備えた点が異なっている。太陽熱温水器20Aは、給湯用水を貯める温水器用タンク50と、集熱器21で加熱された流体がポンプ54によって強制的に循環される循環回路52と、循環回路52の一部であって温水器用タンク50内に下部に配置された熱交換器53と、を備えて構成される。
温水器用タンク50の底部には、第1の給水管51が接続されており、水道水を適宜タンク内に供給するようになっている。温水器用タンク50の上部には、給湯管12に通じる温水器用出湯管25Aが接続されており、熱交換器53によって加熱された温水を出湯するようになっている。ポンプ54によって強制的に循環される流体は、熱交換器53、ポンプ54、集熱器21、熱交換器53の順に循環回路52を還流することにより、温水器用タンク50内の水を加熱し、タンク内の上部から下部に向けて高温水が溜まるようになる。また、当該流体は、例えば、水、不凍液等である。
本給湯システムにおいても、温水器用出湯管25Aの配管長さは施工状況により長くなる可能性があり、温水器用出湯管25A内には前述の溜まり水が発生することがある。このため、本給湯システムでも、第1実施形態で説明したようなタンク内経由出湯手段および作動を適用して溜まり水を処理することが有効である。
なお、上述した第1および第3実施形態では、タンク内導入管29が接続される導入口30をタンク3の下部に設けた形態としたが、タンク内導入管29がタンク3に接続される部位は、タンク用出湯管7が接続される導出口6よりも下方の部位であればよい。
第1実施形態に係る給湯システムの概略構成を示した模式図である。 第1実施形態の給湯システムにおける制御構成を示した模式図である。 第1実施形態の給湯システムにおける出湯開始時の作動を示したフローチャートである。 第1実施形態の給湯システムの変形例を示した模式図である。 第2実施形態に係る給湯システムの概略構成を示した模式図である。 第2実施形態の給湯システムにおける出湯開始時の作動を示したフローチャートである。 第3実施形態に係る給湯システムの概略構成を示した模式図である。
符号の説明
1…ヒートポンプ式ユ給湯装置
2…ヒートポンプユニット(加熱装置)
3…タンク
7…タンク用出湯管
12…給湯管
20…太陽熱温水器
21…集熱器
25…温水器用出湯管
28…切替弁
29…タンク内導入管
31…中温水取り出し管
40…熱交換器

Claims (6)

  1. 集熱器(21)によって集熱した太陽熱を使用して温水を作る太陽熱温水器(20)と、
    ヒートポンプサイクルを用いた加熱装置(2)で沸き上げた湯をタンク(3)に貯えるヒートポンプ給湯装置(1)と、
    前記太陽熱温水器に配管接続され、前記太陽熱温水器(20)で作られた温水をユーザーが使用する給湯端末器に導く温水器用出湯管(25)と、
    前記太陽熱温水器で貯えた温水を前記給湯端末器側へ出湯する開始時に、前記温水器用出湯管内を流れる水を前記タンク内に導入し、前記タンク内の湯を前記給湯端末器に向けて送るタンク内経由出湯手段と、を備えることを特徴とする給湯システム。
  2. 前記タンク内経由出湯手段は、前記温水器用出湯管から分岐し前記貯湯タンク内の下部に接続されるタンク内導入管(29)と、前記温水器用出湯管内を流れる水を前記タンク内導入管内に導くように切り替える切替弁(28)と、前記給湯端末器に接続される給湯管(12)に下流側で接続され、上流側で前記タンク内の上部に接続されるタンク用出湯管(7)と、を含むことを特徴とする請求項1に記載の給湯システム。
  3. 前記切替弁は、前記温水器用出湯管を流れる水が、所定温度未満であるときには前記水の流れを前記タンク内導入管内に導くように切り替わり、所定温度以上であるときには前記水の流れを前記タンク内に導かず、前記温水器用出湯管と接続される前記給湯管に導くように切り替わることを特徴とする請求項2に記載の給湯システム。
  4. 前記タンクの中ほどに接続されるとともに、前記温水器用出湯管に接続される中温水取出し管(31)を備えていることを特徴とする請求項1から3のいずれか一項に記載の給湯システム。
  5. 集熱器(21)によって集熱した太陽熱を使用して温水を作る太陽熱温水器(20)と、
    ヒートポンプサイクルを用いた加熱装置(2)で沸き上げた流体をタンク(3)に貯えるヒートポンプ給湯装置(1)と、
    前記太陽熱温水器に配管接続され、前記太陽熱温水器(20)で作られた温水をユーザーが使用する給湯端末器に導く温水器用出湯管(25)と、
    前記温水器用出湯管内の水と前記タンク内の流体との間で熱交換し、前記温水器用出湯管内の水を加熱する熱交換器(40)と、
    を備え、
    前記太陽熱温水器で貯えた温水を給湯端末器側へ出湯する開始時に、前記温水器用出湯管内を流れる水は、前記熱交換器によって加熱されてから前記給湯端末器に向けて送られることを特徴とする給湯システム。
  6. 前記太陽熱温水器は前記集熱器で得られた太陽熱を用いて自然対流によって加熱された水を貯える温水器用貯湯部(22)を有し、
    前記温水器用貯湯部内の湯は前記温水器用出湯管に流出されることを特徴とする請求項1から5のいずれか一項に記載の給湯システム。
JP2008173792A 2008-07-02 2008-07-02 給湯システム Expired - Fee Related JP5169546B2 (ja)

Priority Applications (1)

Application Number Priority Date Filing Date Title
JP2008173792A JP5169546B2 (ja) 2008-07-02 2008-07-02 給湯システム

Applications Claiming Priority (1)

Application Number Priority Date Filing Date Title
JP2008173792A JP5169546B2 (ja) 2008-07-02 2008-07-02 給湯システム

Publications (2)

Publication Number Publication Date
JP2010014316A true JP2010014316A (ja) 2010-01-21
JP5169546B2 JP5169546B2 (ja) 2013-03-27

Family

ID=41700585

Family Applications (1)

Application Number Title Priority Date Filing Date
JP2008173792A Expired - Fee Related JP5169546B2 (ja) 2008-07-02 2008-07-02 給湯システム

Country Status (1)

Country Link
JP (1) JP5169546B2 (ja)

Cited By (2)

* Cited by examiner, † Cited by third party
Publication number Priority date Publication date Assignee Title
CN102003791A (zh) * 2010-12-07 2011-04-06 许泉兴 多种能源互补热水供给装置
CN104990133A (zh) * 2015-07-23 2015-10-21 福建工程学院 一种智能化控制的热水供应系统及其控制方法

Citations (4)

* Cited by examiner, † Cited by third party
Publication number Priority date Publication date Assignee Title
JPS6179112U (ja) * 1984-10-31 1986-05-27
JPH05113248A (ja) * 1991-10-21 1993-05-07 Shikoku Sogo Kenkyusho:Kk 温水供給装置
JPH09126558A (ja) * 1995-11-02 1997-05-16 Asahi Solar Kk 自然循環式太陽熱温水器
JP2007198708A (ja) * 2006-01-30 2007-08-09 Denso Corp ハイブリッド給湯システム

Patent Citations (4)

* Cited by examiner, † Cited by third party
Publication number Priority date Publication date Assignee Title
JPS6179112U (ja) * 1984-10-31 1986-05-27
JPH05113248A (ja) * 1991-10-21 1993-05-07 Shikoku Sogo Kenkyusho:Kk 温水供給装置
JPH09126558A (ja) * 1995-11-02 1997-05-16 Asahi Solar Kk 自然循環式太陽熱温水器
JP2007198708A (ja) * 2006-01-30 2007-08-09 Denso Corp ハイブリッド給湯システム

Cited By (3)

* Cited by examiner, † Cited by third party
Publication number Priority date Publication date Assignee Title
CN102003791A (zh) * 2010-12-07 2011-04-06 许泉兴 多种能源互补热水供给装置
CN104990133A (zh) * 2015-07-23 2015-10-21 福建工程学院 一种智能化控制的热水供应系统及其控制方法
CN104990133B (zh) * 2015-07-23 2018-06-19 福建工程学院 一种智能化控制的热水供应系统及其控制方法

Also Published As

Publication number Publication date
JP5169546B2 (ja) 2013-03-27

Similar Documents

Publication Publication Date Title
JP5452203B2 (ja) 給湯機
JP5228605B2 (ja) 給湯装置
JP2012511131A (ja) 湯沸しシステム及びその作動方法
JP5537971B2 (ja) 太陽熱給湯システム
JP5901920B2 (ja) 太陽熱利用システム
CN107202425A (zh) 热水器末端调节装置及具有其的热水器组件
JP5401116B2 (ja) 給湯機
JP2012202668A (ja) 給湯暖房装置
JP5169546B2 (ja) 給湯システム
JP2011163659A (ja) 給湯システム
JP5836794B2 (ja) 貯湯システム
JP2010190479A (ja) 給湯機
JP4407643B2 (ja) 貯湯式給湯装置
JP2008138925A (ja) ヒートポンプ給湯装置
JP2013044493A (ja) 貯湯システム
JP5904723B2 (ja) 熱交換システム
JP4933177B2 (ja) 給湯装置
JP5671304B2 (ja) 熱源装置
JP6143092B2 (ja) 貯湯給湯装置
JP5979042B2 (ja) 給湯装置
JP4748201B2 (ja) 貯湯式給湯風呂装置
JP2007139258A (ja) 貯湯式給湯装置
JP6286312B2 (ja) 貯湯システム
JP2009299927A (ja) 貯湯式給湯機
JP2015087054A (ja) 給湯装置

Legal Events

Date Code Title Description
A621 Written request for application examination

Free format text: JAPANESE INTERMEDIATE CODE: A621

Effective date: 20101227

A131 Notification of reasons for refusal

Free format text: JAPANESE INTERMEDIATE CODE: A131

Effective date: 20120904

A521 Request for written amendment filed

Free format text: JAPANESE INTERMEDIATE CODE: A523

Effective date: 20121025

A521 Request for written amendment filed

Free format text: JAPANESE INTERMEDIATE CODE: A523

Effective date: 20121105

RD02 Notification of acceptance of power of attorney

Free format text: JAPANESE INTERMEDIATE CODE: A7422

Effective date: 20121105

TRDD Decision of grant or rejection written
A01 Written decision to grant a patent or to grant a registration (utility model)

Free format text: JAPANESE INTERMEDIATE CODE: A01

Effective date: 20121204

A61 First payment of annual fees (during grant procedure)

Free format text: JAPANESE INTERMEDIATE CODE: A61

Effective date: 20121217

R151 Written notification of patent or utility model registration

Ref document number: 5169546

Country of ref document: JP

Free format text: JAPANESE INTERMEDIATE CODE: R151

FPAY Renewal fee payment (event date is renewal date of database)

Free format text: PAYMENT UNTIL: 20160111

Year of fee payment: 3

R250 Receipt of annual fees

Free format text: JAPANESE INTERMEDIATE CODE: R250

R250 Receipt of annual fees

Free format text: JAPANESE INTERMEDIATE CODE: R250

R250 Receipt of annual fees

Free format text: JAPANESE INTERMEDIATE CODE: R250

LAPS Cancellation because of no payment of annual fees