JP2010011568A - 充電制御システムおよび制御方法 - Google Patents

充電制御システムおよび制御方法 Download PDF

Info

Publication number
JP2010011568A
JP2010011568A JP2008165380A JP2008165380A JP2010011568A JP 2010011568 A JP2010011568 A JP 2010011568A JP 2008165380 A JP2008165380 A JP 2008165380A JP 2008165380 A JP2008165380 A JP 2008165380A JP 2010011568 A JP2010011568 A JP 2010011568A
Authority
JP
Japan
Prior art keywords
charger
battery pack
charging
power
mode
Prior art date
Legal status (The legal status is an assumption and is not a legal conclusion. Google has not performed a legal analysis and makes no representation as to the accuracy of the status listed.)
Granted
Application number
JP2008165380A
Other languages
English (en)
Other versions
JP4855444B2 (ja
Inventor
Nobuhito Ozeki
宣仁 尾関
Noritoshi Yamazaki
記稔 山崎
Current Assignee (The listed assignees may be inaccurate. Google has not performed a legal analysis and makes no representation or warranty as to the accuracy of the list.)
Lenovo Singapore Pte Ltd
Original Assignee
Lenovo Singapore Pte Ltd
Priority date (The priority date is an assumption and is not a legal conclusion. Google has not performed a legal analysis and makes no representation as to the accuracy of the date listed.)
Filing date
Publication date
Application filed by Lenovo Singapore Pte Ltd filed Critical Lenovo Singapore Pte Ltd
Priority to JP2008165380A priority Critical patent/JP4855444B2/ja
Priority to US12/464,960 priority patent/US8248032B2/en
Publication of JP2010011568A publication Critical patent/JP2010011568A/ja
Application granted granted Critical
Publication of JP4855444B2 publication Critical patent/JP4855444B2/ja
Active legal-status Critical Current
Anticipated expiration legal-status Critical

Links

Images

Classifications

    • H02J7/865
    • H02J7/56
    • HELECTRICITY
    • H01ELECTRIC ELEMENTS
    • H01MPROCESSES OR MEANS, e.g. BATTERIES, FOR THE DIRECT CONVERSION OF CHEMICAL ENERGY INTO ELECTRICAL ENERGY
    • H01M10/00Secondary cells; Manufacture thereof
    • H01M10/42Methods or arrangements for servicing or maintenance of secondary cells or secondary half-cells
    • H01M10/44Methods for charging or discharging
    • YGENERAL TAGGING OF NEW TECHNOLOGICAL DEVELOPMENTS; GENERAL TAGGING OF CROSS-SECTIONAL TECHNOLOGIES SPANNING OVER SEVERAL SECTIONS OF THE IPC; TECHNICAL SUBJECTS COVERED BY FORMER USPC CROSS-REFERENCE ART COLLECTIONS [XRACs] AND DIGESTS
    • Y02TECHNOLOGIES OR APPLICATIONS FOR MITIGATION OR ADAPTATION AGAINST CLIMATE CHANGE
    • Y02EREDUCTION OF GREENHOUSE GAS [GHG] EMISSIONS, RELATED TO ENERGY GENERATION, TRANSMISSION OR DISTRIBUTION
    • Y02E60/00Enabling technologies; Technologies with a potential or indirect contribution to GHG emissions mitigation
    • Y02E60/10Energy storage using batteries

Landscapes

  • Charge And Discharge Circuits For Batteries Or The Like (AREA)
  • Secondary Cells (AREA)

Abstract

【課題】優先順位の低い充電器により充電される電池パックのリセット動作を回避することができる充電制御システムを提供する。
【解決手段】第1の充電器119、第2の充電器19およびシステム負荷15、115には、AC/DCアダプタ111から電力が供給される。第1の充電器は、第1の電池パック125が標準充電モードでの充電を要求するときに電力源の出力電力が第1の閾値に到達したときには第1の電池パックが要求する設定値よりも消費電力が小さくなる設定値で動作する。第1の充電器は、第1の電池パックが特定充電モードでの充電を要求するときには電力源の出力電力が第1の閾値に到達したときであっても特定充電モードに応じた設定値で動作する。第2の充電器は、電力源の出力電力が第1の閾値より大きい第2の閾値に到達したときには第2の電池パック25が要求する設定値よりも消費電力が小さくなる設定値で動作する。
【選択図】図1

Description

本発明は、共通の電力源から電力の供給を受ける複数の充電システムの充電を制御する技術に関し、さらに詳細には、充電システムに優先順位が存在する場合に低い優先順位の充電システムが充電停止に陥る事態を防止する技術に関する。
ノートブック型携帯式コンピュータ(以下、ノートPCという。)は、携帯して使用するときは、軽量化を図ったり電池による動作時間を長くしたりするために、比較的簡素なシステム構成にしている。他方で、オフィスで使用するときは、ドッキング・ステーションまたはポートリプリケータといった機能拡張装置に接続して、デスクトップ型コンピュータに相当する機能を利用できるようにしている。ノートPCには、通常充電器が搭載されるが、機能拡張装置にも独自の充電器が搭載されることがある。そしてユーザは機能拡張装置で充電された電池を予備の電池としてノートPCと一緒に携帯して使用することができる。
特許文献1は、ノートPCがメイン電池とセカンド電池の2つの電池を搭載しており、充電を途中でやめた場合において効率のよい充電を行う充電方法を開示する。最初にメイン電池の充電を開始して、メイン電池の容量が所定値に達した時点でメイン電池の充電を停止する。その後、セカンド電池の充電を開始して、セカンド電池の容量が所定値に達した時点でセカンド電池の充電を停止する。そして、メイン電池の充電を再開してメイン電池の容量が100%となった時点でメイン電池の充電を停止した後、セカンド電池の充電を再開してセカンド電池の容量が100%となった時点でセカンド電池の充電を停止する。
特許文献2は、充電制御回路を携帯式パーソナル・コンピュータに搭載せずに、ドッキング・ステーションに搭載することにより、携帯式パーソナル・コンピュータを小型化し、加えて、携帯式パーソナル・コンピュータの二次電池への充電の際、過充電や充電不足を回避できるシステムを開示する。特許文献3は、複数の構成要素からなるベース負荷と消費電力の制御が可能な制御負荷とを備えるノートPCの消費電力を制御する方法を開示する。この方法では、ベース負荷の実際の消費電力と制御負荷の現在の最大消費電力から得た予測最大消費電力を基準電力と比較して制御負荷の動作モードを変更する。制御負荷としては、CPUとLCDが示されている。
特開2001−186680号公報 特開平9−37483号公報 特許第3297389号公報
ノートPCが機能拡張装置に接続された状態で使用されるときは、ノートPCに直接AC/DCアダプタを接続しないで、あらかじめ機能拡張装置に接続されたAC/DCアダプタが、ノートPCのシステム負荷、ノートPCの充電器、機能拡張装置のシステム負荷および機能拡張装置の充電器に電力を供給する。システム負荷の中でも中央演算処理装置(CPU)は最大消費電力が最も大きく、かつ、その変動も大きい。AC/DCアダプタは、CPUを含むシステム負荷の全体の最大消費電力に適合した定格電力を備えている。システム負荷の消費電力の変動は激しく、また、充電器による電池の充電は必ずしも緊急を要する作業ではない。したがって、合計したシステム負荷の最大消費電力と充電器の最大消費電力の合計よりもAC/DCアダプタの定格電力を大きくした場合は、AC/DCアダプタの利用率が低下して過剰容量になってしまう。
よって、一般的には、充電器による電池の充電は、AC/DCアダプタの定格電力とシステム負荷の消費電力の差である余剰電力を利用して行われている。この場合、ノートPCが機能拡張装置に接続されて使用されているときに、ノートPCのシステム負荷、機能拡張装置のシステム負荷、ノートPCの充電器、および機能拡張装置のシステム負荷に対して機能拡張装置に接続されたAC/DCアダプタから電力が供給されるが、全体の消費電力またはAC/DCアダプタの出力電力によってはいずれかの負荷の消費電力を制限する必要がでてくる。
コンピュータ・システムでは、通常はシステム負荷の消費電力は制限しないで、システム負荷の消費電力が増大したときに、ノートPCの充電器と機能拡張装置の充電器の両方の消費電力を制限したり、いずれか一方の消費電力を制限したりする。その1つの方法として、ノートPCに搭載された充電器と機能拡張装置に搭載された充電器の消費電力を計測して、両方の充電器またはいずれか一方の充電器の消費電力を制御することが考えられる。具体的には、AC/DCアダプタの出力電力が所定の値を超えた場合において、ノートPCの充電器の消費電力と機能拡張装置の充電器の消費電力を比較して、大きい方の消費電力を制限するといった構成にすることが可能である。
ただ、このような方式では、ノートPCの充電器または機能拡張装置の充電器の消費電力を制限するために、両方の充電器の消費電力に関する情報を入手する必要がある。AC/DCアダプタは、ノートPCが接続された機能拡張装置またはノートPCが接続されない機能拡張装置に対して電力を供給する必要がある。したがって、機能拡張装置にノートPCが接続されないときには、ノートPCの充電器の情報を入手することができないので、前述の方式を採用することは困難である。ところで、ノートPCを機能拡張装置から外して使用するときは、機能拡張装置に搭載されている電池よりもノートPCに搭載されている電池が十分に充電されていれば、ユーザは電池を交換しないで携帯使用をすることができるので利便性が高い。したがって、充電器の消費電力を制御する場合に、機能拡張装置に搭載されている充電器の消費電力を先に低下させたり、停止させたりすることが考えられる。
二次電池の充電に対しては、さまざまな安全対策が施されている。たとえば、電池の電圧が低下した場合には、最初に微少電流で予備充電を行った後に通常の充電に移行する方法が採用されている。この場合に、予備充電で所定の連続する時間以内に電池の電圧が回復しない場合は安全装置が動作して一旦充電を停止するようになっている。したがって、機能拡張装置に搭載されている充電器が停止して予備充電が所定の時間以内に完了しない可能性がでてくる。その場合にユーザはリセット作業をする必要がでてくるため、充電作業が繁雑になる。
そこで本発明の目的は、共通の電力源から電力の供給を受ける複数の充電システムに対して電力源の出力電力と充電器の優先順位に基づいて電力供給をする際に、優先順位の低い充電システムに対する特定充電モードでの充電を確保した充電制御システムを提供することにある。さらに本発明の目的は、そのような充電制御システムを構成する携帯式コンピュータの機能拡張装置および充電方法を提供することにある。
本発明にかかる充電制御システムでは、所定の定格容量の電力源が、第1の電池パックと設定値に基づいて第1の電池パックを充電する第1の充電器で構成される第1の充電システムと、第2の電池パックと設定値に基づいて第2の電池パックを充電する第2の充電器で構成される第2の充電システムと、システム負荷に電力を供給する。第2の充電システムは第1の充電システムよりも電力消費の優先順位が高く、システム負荷は第2の充電システムより電力消費の優先順位が高い。電力源の定格電力はシステム負荷の最大消費電力以上であるが、システム負荷の最大消費電力と第1の充電システムの最大消費電力の合計およびシステム負荷の最大消費電力と第2の充電システムの最大消費電力の合計よりも小さい。したがって、出力電力を電力源の定格電力以内に保持するためには、第1の充電システムおよび第2の充電システムまたはいずれか一方の消費電力を制限する必要が生じてくる。
第1の充電器は、第1の電池パックが標準充電モードでの充電を要求するときに電力源の出力電力が第1の閾値に到達する前は第1の電池パックが要求する設定値で動作するが、第1の閾値に到達したときは第1の電池パックが要求する設定値よりも消費電力が小さくなる設定値で動作する。第1の充電器は、第1の電池パックが特定充電モードでの充電を要求するときには電力源の出力電力が第1の閾値に到達したときであっても特定充電モードに応じた設定値で動作する。電力源の出力電力が第1の閾値に到達する前も、第1の電池パックが特定充電モードでの充電を要求するときには特定充電モードに応じた設定値で動作する。
特定充電モードでは、出力電力と第1の閾値に基づく第1の充電器の消費電力の低減が行われないので、特定充電モードは消費電力の小さな充電モードであることが望ましい。特定充電モードは、たとえば、出力電力に基づく制御で消費電力が低減させられたときに、所定の時間以内に当該充電モードでの充電が完了しないために安全装置が動作してリセットが必要な充電モードとすることができる。具体的には特定充電モードを標準充電モードに移行する前の予備充電モードとすることができる。また、標準充電モードは、定電流定電圧による充電モードとすることができる。この場合、特定充電モードは標準充電モードにおける定電圧モードと定義することもできる。
第2の充電器は、電力源の出力電力が第1の閾値より大きい第2の閾値に到達したときには第2の電池パックが要求する設定値よりも消費電力が小さくなる設定値で動作する。その結果、出力電力を測定するだけで、優先順位に基づいて第1の充電器および第2の充電器のそれぞれの消費電力を制御することができ電力源の定格電力を維持することができる。優先順位を付与するために第1の充電器と第2の充電器のそれぞれに優先順位に従って第1の閾値と第2の閾値を適用するコントローラを設けることができる。コントローラは、電力源の出力電力が第1の閾値に到達する前は第1の充電器から受け取った設定値を第1の充電器に設定して通常の充電動作を行わせ、第1の閾値に到達したときに自ら保有する設定値を第1の充電器に設定して第1の電池パックが要求するよりも小さい消費電力での充電動作を行わせることができる。
第1の閾値と電力源の定格電力との差は、出力電力が定格電力を超えないように制御するためのマージンである。このマージンは、第1の充電器の最大消費電力のバラツキ、第2の充電器の最大消費電力のバラツキ、システムの最大消費電力のバラツキ、および出力電力を測定してから第1の充電器の消費電力を低下させるまでの時間遅れの間に各負荷の消費電力が急激に変化する可能性の値に基づいて設定される。第1の充電器の消費電力を低下させたときに、第2の充電器の消費電力およびシステム負荷の消費電力またはいずれか一方がさらに増大すれば、第1の充電器の消費電力を下限まで低下させても出力電力は第1の閾値以内に納まらず、やがて、第1の閾値より大きい第2の閾値に到達する。コントローラは、出力電力が第2の閾値に到達したときには、第2の充電器に自ら保有する設定値を送って消費電力を低減させることができる。コントローラは、出力電力が第2の閾値に到達するまでの間に、第1の充電器の消費電力がゼロまたは最低値になるように制御することができる。第1の充電器の消費電力がゼロまたは最低値になるタイミングは、出力電力が第2の閾値に到達するタイミングに一致する必要はない。
第2の閾値と電力源の定格電力との差は、負荷の消費電力が大きくなったときに出力電力が定格電力を超えないように制御するためのマージンである。このマージンは、第2の充電器の最大消費電力のバラツキ、システム負荷の最大消費電力のバラツキ、出力電力を測定してから第2の充電器の消費電力を低下させるまでの時間遅れの間に第2の充電器およびシステム負荷またはいずれか一方が急激に変化する可能性の値に基づいて設定されるが、第1の充電器の消費電力が制限されているので、第1の閾値に対するマージンよりは少なくなる。
コントローラは、第1の電池パックが特定充電モードを要求するときに第1の閾値を第1の閾値よりも大きい第3の閾値に変更することができる。第3の閾値は無限大とすることもできる。その結果、電力源の出力電力が第3の閾値を越えることがなくなるため、コントローラは第1の電池パックから受け取った設定値を第1の充電器に設定するので、第1の電池パックから特定充電モードでの充電を要求されたときに、それに応じた設定値を第1の充電器に設定することができる。コントローラは、特定充電モードにおける第1の充電器の消費電力と出力電力に基づいて、第1の閾値を第3の閾値に変更するか否かを判断することができる。この方法を採用すれば、特定充電モードでの消費電力が比較的大きいような場合でも安全を確認して特定充電モードに移行することができる。
このような充電システムでは、電力源としてAC/DCアダプタを採用し、第1の充電システムを機能拡張装置に搭載し、第2の充電システムを機能拡張装置に接続が可能な携帯式コンピュータに搭載することができる。本発明においては、第1の充電器に対する出力電力と第1の閾値に基づく制御および特定充電モードでの制御は、コントローラが行う場合に限定する必要はない。たとえば、第1の充電器を、パルス制御部と第1の電池パックの充電モードを指示するモード設定部と、モード設定部が特定充電モードの指示をするときに電力源の出力電力が第1の閾値に到達したときであってもパルス制御部に特定充電モードの設定値を設定する条件設定部とを含むように構成してもよい。この場合、条件設定部はモード設定部が標準充電モードでの充電を要求するときに、電力源の出力電力が第1の閾値に到達したときには消費電力が小さくなる設定値をパルス制御部に設定することができる。
また、充電制御システムを携帯式コンピュータとその機能拡張装置において実現する場合には、機能拡張装置に第1の充電システムおよびコントローラを搭載し、携帯式コンピュータに第2の充電システムを搭載し、AC/DCアダプタを機能拡張装置に接続することができる。この場合、AC/DCアダプタが接続された機能拡張装置に携帯式コンピュータが接続されたときには本発明にかかる方法で、第1の充電システムと第2の充電システムを動作させながら、システム負荷に電力を供給することができる。また、携帯式コンピュータはコントローラからの指示がなければ、第2の充電システムを機能拡張装置に搭載された第1の充電システムの消費電力とは無関係に制御することができるので、携帯式コンピュータが機能拡張装置から外されたときでも第2の充電システムの制御方法を変更する必要がない。
同様に、機能拡張装置は第1の充電システムを携帯式コンピュータに搭載された第2の充電システムの消費電力とは無関係に制御することができるので、携帯式コンピュータが機能拡張装置から外されたときでも、第1の充電システムの制御方法を変更する必要がない。第1の充電システムおよび第2の充電システムは充電器の設定値を変更しないでも充電の進行に伴って消費電力が変動する。また、システム負荷は携帯式コンピュータの作業状態に応じて消費電力が変動する。したがって、AC/DCアダプタの出力電力が第1の閾値を超える場合がある。
このとき、コントローラは、AC/DCアダプタの出力電力が第1の閾値に到達したときに、AC/DCアダプタの消費電力が第1の閾値に近づくように第1の充電器の消費電力を低下させることができる。第1の閾値に近づくとは、出力電力が第1の閾値を超えた場合には、第1の閾値以下になるように第1の充電器の消費電力を低下させることを意味する。このときコントローラは第2の充電システムの消費電力とシステム負荷の消費電力の合計が漸増する場合には、第1の充電器の消費電力を漸減させるように制御することができる。
さらに、AC/DCアダプタの出力電力が第1の閾値を超えたときにAC/DCアダプタの出力電力の増大に応じて第2の閾値まで第1の充電器の消費電力を漸減させるように制御してもよい。このような制御をすることにより、出力電力が第1の閾値を超えてもAC/DCアダプタから第1の充電システムに電力を供給し続けることができる。なお、AC/DCアダプタの出力電力が第1の閾値に到達したときに第1の充電器の動作を停止させるようにしてもよい。
コントローラは、携帯式コンピュータが機能拡張装置に接続されていないことを認識したとき、または、携帯式コンピュータは機能拡張装置に接続されているが第1の電池パックが装着されていないことを認識したときは、AC/DCアダプタの出力電力が第2の閾値に到達してから第1の充電器の消費電力を低下させるように第1の充電器の消費電力を制御することができる。携帯式コンピュータが接続されていないときには第2の充電器に電力を供給する必要がないので、第2の閾値に基づいて第1の充電器の消費電力を低下させるように制御しても、出力電力がAC/DCアダプタの定格電力を超える危険性がなく、また、第1の電池パックの充電を短時間で完了できるので好ましい。第1の電池パックと第2の電池パックは互換性があれば、機能拡張装置で充電した電池パックを携帯式コンピュータと一緒に持ち運んだり、交換したりすることができる。
本発明により、共通の電力源から電力の供給を受ける複数の充電システムに対して電力源の出力電力と充電器の優先順位に基づいて電力供給をする際に、優先順位の低い充電システムに対する特定充電モードでの充電を確保した充電制御システムを提供することができた。さらに本発明により、そのような充電制御システムを構成する携帯式コンピュータの機能拡張装置および充電制御方法を提供することができた。
[充電制御システム]
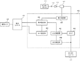
図1は、ノートPC10とドッキング・ステーション100を接続して構成された充電制御システムのブロック図である。ノートPC10は、単独でもドッキング・ステーション100に接続しても使用できる。ノートPC10には、プロセッサ、メイン・メモリ、システム・バス、およびハードディスク・ドライブなどのさまざまなシステム負荷15が搭載されている。AC/DCアダプタ11は、ノートPC10をドッキング・ステーション100に接続しないでオフィスで使用するときに、電源ジャック12に接続して充電器19に電力を供給し、電池パック25を充電しながらシステム負荷15に電力を供給することができる。
DC/DCコンバータ17は、AC/DCアダプタ11からダイオード13を経由して電力の供給を受ける。DC/DCコンバータ17は、電源ジャック12にAC/DCアダプタ11が接続されていないときは、ダイオード21を経由して電池パック25から電力の供給を受ける。DC/DCコンバータ17は、AC/DCアダプタ11または電池パック25から受け取った直流電圧を複数の安定した直流電圧に変換し、システム負荷15に供給する。
充電器19は、定電流定電圧制御(CCCV)方式で動作する。充電器19は、PWM方式またはPFM方式でAC/DCアダプタ11により供給された直流電圧をチョッパ制御し、充電に適した所定の電圧に変換する。充電器19には、定電圧モードで充電するための設定電圧値Vchg、定電流モードで充電するための設定電流値Ichg、および予備充電モードで充電するための設定電流値Itが電池パック25からの要求で電池コントローラ23により設定される。なお、定電流モードおよび定電圧モードを標準充電モードということにする。
充電器19は、自ら測定した出力電流Icまたは出力電圧Vcを設定電流値Ichg、設定電圧値Vchgまたは設定電流値Itに一致させるようにチョッパ動作をする。電池パック25は、スマート・バッテリィ・システム(SBS)規格に準拠したインテリジェント・バッテリィである。電池パック25は、ノートPC10の電池ベイに着脱可能に装着される。電池パック25には、二次電池としてのリチウム・イオン電池、コントローラ、電流検出回路、電圧検出回路、および保護素子などが収納されている。
リチウム・イオン電池は、複数の電池セルが直列接続されて、DC/DCコンバータ17に供給可能な電圧を生成している。電池パック25のコントローラは、電池セルの電圧および電流を測定し、残容量を計算してデータを記憶する。ただし、本発明はSBS規格に準拠しないバッテリィを充電するシステムに適用することも可能である。電池パック25は、充電のための各設定値をメモリに保有しており、電池コントローラ23に渡すことができる。
リチウム・イオン電池は、過放電になると電極が溶出して特性が不安定になりその状態で再充電すると危険になる場合がある。電池パック25には、過放電を防止する保護回路が設けられているが、放電により電池セルの電圧が3V程度以下まで下がった場合には、安全のためにただちに定電流モードでの充電をしないで定電流モードでの充電電流の10%程度に相当する微弱な電流で所定の時間以内に連続的に充電をする。そして電池セルの電圧が所定値まで上昇してから定電流モードに移行する。このときの微弱な電流による充電を予備充電またはトリクル充電という。
電池パック25には予備充電を開始してから終了するまでの時間に許容時間が設定されており、電池パック25は、内蔵するタイマーで予備充電が行われている時間を計測して連続する許容時間以内に予備充電が完了しない場合には保護回路を動作させて充電を停止する。予備充電を停止した電池パック25に対して再充電をするためには、一旦電池パック25をドッキング・ステーション100から取り外したり、AC/DCアダプタ111を切断したりしてリセット動作をする必要がある。電池パック25は、電池セルの電圧が所定値よりも低い場合に、予備充電が必要であると判断して電池コントローラ23に予備充電のための設定電流値Itを渡す。
電池コントローラ23は、プロセッサ、ROM、RAM、EEPROMなどで構成されており、システム負荷15に含まれる各デバイスとバスで接続されている。電池コントローラ23は、電池パック25との間でSMバスを経由して接続され、電池コントローラのプロセッサから、充電器19に設定する設定電圧値Vchg、設定電流値Ichgおよび設定電流値Itを受け取ったり、残容量などのその他のデータを受け取ったりする。電池コントローラ23は、電池パック25から受け取った設定値を充電器19に設定する。電池コントローラ23は、ノートPC10の電池ベイに電池パック25が装着されているか否かを周知の方法で認識することができる。なお、充電器19および電池コントローラ23はシステム負荷15の一部である。
ノートPC10は、オフィスで使用するときに、機能拡張装置であるドッキング・ステーション100に接続して拡張された機能を利用することができる。機能拡張装置は内部にバスマスタとなるデバイスを保有しない場合にポートリプリケータという場合もあるが、本実施の形態においては少なくとも充電システムとAC/DCアダプタ111の出力電力Pに基づいて充電システムを制御する機能を備えている。ドッキング・ステーション100には、光学ドライブ、ハードディスク・ドライブ、LANカード、USBインターフェース、およびビデオ・カードなどのシステム負荷115が搭載されている。
ノートPC10は、システム負荷115を認識してアクセスすることができる。ドッキング・ステーション100には、外付けディスプレイ、LANケーブル、および外付けキーボードなどを常時接続しておいてノートPC10をドッキング・ステーションに接続したときに利用できるようになっている。電池パック125は、電池パック25と互換性があり、ドッキング・ステーション100の電池ベイに着脱可能に装着される。
AC/DCアダプタ111は電源ジャック112に接続され、ノートPC10をドッキング・ステーション100に接続しないときにダイオード113を経由してシステム負荷115および充電器119に電力を供給することができる。ノートPC10がドッキング・ステーションに接続されるときは、ノートPC10の電源ジャック12がドッキング・ステーション100の筐体に隠れる構造になっており、AC/DCアダプタ11は使用できない。それに代えてAC/DCアダプタ111は、ノートPC10のDC/DCコンバータ17および充電器19にも電力を供給する。
充電器119は、充電器19と同じ構成である。電池コントローラ123は、電池コントローラ23が充電器19と電池パック25に対して備える機能と同じ機能を充電器119と電池パック125に対して備えている。すなわち、電池コントローラ123は、電池パック125から受け取った充電のための各設定値を充電器119に設定する。電池コントローラ123は、充電器119の設定電流値Ichgを所定のステップ値ごとに変更することができる。電池コントローラ123は、AC/DCアダプタ111の出力電力Pが増大したときに、電池コントローラ23に充電器19の設定電流値Ichgを送って、所定のステップ値ごとに変更するように指示する。このとき、電池コントローラ23は、電池コントローラ123の指示に基づいて、充電器19の設定電流値を変更する。
電池コントローラ123のEEPROMには、本実施の形態にかかる消費電力の制御を実行するために、電池コントローラ123が充電器19、119の設定電流値Ichgを変更するプログラムが格納されている。電池コントローラ123は、AC/DCアダプタ111の定格電力Pa(W)、第1の閾値Th1(W)、第2の閾値Th2(W)の値をプログラムに保有している。なお、これらの値には、定格電力Pa>第2の閾値Th2>第1の閾値Th1の関係がある。
電力検出器127は、電流検出用のセンス抵抗を含み、電池コントローラ123にAC/DCアダプタ111の出力電圧および出力電流に相当する2つのアナログ電圧値を供給する。電力検出器127からアナログ電圧値を受け取った電池コントローラ123は、AC/DCアダプタ111の出力電力を計算する。なお、充電器119および電池コントローラ123は、システム負荷115の一部である。
DC/DCコンバータ117には、AC/DCアダプタ111が電源ジャック112に接続されているときはダイオード113を経由してAC/DCアダプタ111から電力が供給され、AC/DCアダプタ111が電源ジャック112に接続されていないときは電力が供給されない。ノートPC10とドッキング・ステーション100は、コネクタ51、53、55、57で接続される。コネクタ51、55はノートPC10およびドッキング・ステーション100のLPCバスまたPCI−Expressバスなどに接続されている。ドッキング・ステーション100の内部に、コネクタ51、55を経由してノートPC10のバスが延長されることで、ドッキング・ステーション100のシステム負荷115をノートPC10から認識して使用可能になる。
コネクタ53は、AC/DCアダプタ111からダイオード121を経由してノートPC10のシステム負荷15と充電器19に電力を供給する。コネクタ57は、ノートPC10のアース電位と電池コントローラ123に接続されており、ノートPC10がドッキング・ステーション100に接続されたことを電池コントローラ123が検知する信号を転送する。
ノートPC10がドッキング・ステーション100に接続されてシステム負荷15、115が動作するときには、AC/DCアダプタ111からは、システム負荷15、115、充電器19、119に電力が供給される。したがって、AC/DCアダプタ111の定格電力Paがこれらすべての負荷の最大消費電力を合計した電力よりも大きければ、電池パック25、125の充電に対して消費電力に何ら制約を課す必要はない。しかし、システム負荷15、115および充電器19、119の消費電力は変動が大きいため、AC/DCアダプタ111の定格容量をそれらの最大消費電力の合計を満たすように設定すると、使用率が低下して不経済になる。
本実施の形態においては、AC/DCアダプタ111の定格電力Paは、システム負荷15、115の最大消費電力以上であるが、システム負荷15、115が最大消費電力で動作するときには、同時に充電器19または充電器119のいずれも動作させることができないように設定されている。したがって、充電器19による電池パック25の充電および充電器119による電池パック125の充電は、システム負荷15、115の消費電力に対するAC/DCアダプタ111の余剰電力で行うことを基本にしている。
ところで、ユーザはノートPC10を携帯して使用したあとに、ドッキング・ステーション100に接続して使用するときには、ノートPC10による作業を最も優先させたいと希望し、つぎに、いつでも携帯使用できるように電池パック25ができるだけ短時間で充電が完了させることを希望する。すなわち、ノートPC10がドッキング・ステーション100に接続されて使用されるときは、AC/DCアダプタ111が供給する電力にシステム負荷15、115、充電器19、充電器119の順番に優先順位を付けることができる。本実施の形態では、この優先順位に着目して、1つのAC/DCアダプタ111から複数の充電器19、119およびシステム負荷15、115に電力を供給する際に、AC/DCアダプタ111の定格電力を維持しながら、充電器19および充電器119の消費電力を制御する。
[電池パックの充電制御方法]
つぎに、図1に示した充電制御システムの動作を説明する。システム負荷15とシステム負荷115を合わせてシステム負荷15、115として扱うと、図1のコンピュータ・システムには、AC/DCアダプタ111に対する負荷として、システム負荷15、115、充電器19、および充電器119の3つの負荷が存在することになる。本実施の形態においては、システム負荷15、115、充電器19および充電器119が消費する電力を、電池コントローラ123がAC/DCアダプタ111の出力電力Pだけに基づいて制御する。電池コントローラ123は、消費電力の制御をEEPROMに格納されたプログラムを実行して行う。
図5は、充電器119が電池パック125に収納されたリチウム・イオン電池を充電するときの出力電流および出力電圧の変化を示す図である。図5では、横軸が充電開始後の経過時間で、縦軸が充電器119の出力電流Icおよび出力電圧Vcを示している。なお図5では、出力電圧Vcを電池セルの電圧に換算して表示している。時刻t0から時刻t1までは電池パック125が予備充電モードで充電される期間で、時刻t1から時刻t2までは定電流モードで充電される期間で、時刻t2から時刻t3までは定電圧モードで充電される期間である。時刻t0で電池パック125は、電池セルの電圧を測定して予備充電が必要であると判断したときには、充電器119に設定電流値Itを設定する。時刻1で許容時間以内に充電器の出力電圧Vcが予備充電終了電圧Vsまで上昇したときは、電池パック125は、充電器119に標準充電モードである定電流モードおよび定電圧モードで充電するための設定電流値Ichgと設定電圧値Vchgを設定する。
時刻t1では、充電器119は定電流モードに移行し充電器119の出力電流Icは設定電流値Ichgに一致する。時刻t2で出力電流Icが設定電流値Ichgより下がり始めると充電器119は定電圧モードに移行しその出力電圧Vcは設定電圧値Vchgに一致する。定電圧モードの期間は、充電が進行するにしたがって出力電流Icは徐々に低下し電池セルの電圧が徐々に上昇する。時刻t3では、出力電流Icが充電終了電流Ieに到達したか、または、電池セルの電圧が所定値に到達したことを電池パック125が判断して電池コントローラ123に通知することにより充電器119は充電を終了させる。
図2は、AC/DCアダプタ111の出力電力と充電器19、119の消費電力を制御する方法を説明する図で、図3はその手順を説明するフローチャートである。一例としては、AC/DCアダプタ111の定格電力Paを65W、充電器19および充電器119のそれぞれの最大消費電力を54Wとする。また、システム負荷15、115の最大消費電力は65Wとする。システム負荷15、115の最大消費電力は、マージンを含めてもAC/DCアダプタ111の定格電力Paを超えることはないものとする。ここで、負荷の最大消費電力の合計は173Wとなり定格電力Paを超えている。また、図2の第1の閾値Th1を33W、第2の閾値Th2を54Wとして、第2の閾値Th2が第1の閾値Th1よりも優先順位が高くなるように設定する。
図3のブロック201では、電池パック25が搭載されたノートPC10とAC/DCアダプタ111がドッキング・ステーション100に接続され、ドッキング・ステーション100には電池パック125が装着されているものとする。また、充電器19、119には、電池コントローラ23、123によって、その時点で電池パック25、125が要求する設定値が設定されている。したがって、充電器19、119はAC/DCアダプタ111から電力が供給されると予備充電モードまたは標準充電モードで充電を開始する。
標準充電モードで充電するときは、定電流モードで動作している間は充電器19、119の消費電力は電池セルの電圧が上昇するのに伴って上昇し、定電流モードから定電圧モードに切り替わるときに最大になり、定電圧モードに移行したあとは低下していく。充電器19、119の消費電力は、予備充電モードで充電するときは定電流モードで充電するときの10%程度の消費電力となる。ブロック201における充電器19、119の消費電力は、その時点での電池パック25、125の残容量により決まる。ブロック203で、電池コントローラ123は、コネクタ57を経由するラインがアース電位であるか否かによって、ノートPC10がドッキング・ステーション100に接続されたか否かを判断する。
ノートPC10には、通常は電池パック25が装着されているので、電池コントローラ123が、ノートPC10がドッキング・ステーション100に接続されていると判断したときは、電池パック25と充電器19からなる充電システムがAC/DCアダプタ111の負荷として存在すると判断してもよい。充電システムは、電池パックが装着されていないときは電力を消費しない。本発明は、ノートPC10が複数の補助電池パックを含む複数の充電システムを搭載する場合にも適用できるので、電池コントローラ123は、ノートPC10がドッキング・ステーション100に接続されていると判断したときは、電池コントローラ23に問い合わせて電池パック25がノートPC10に実際に装着されているか否かを判断してもよい。
電池コントローラ123が、電池パック25がノートPC10に装着されていると判断した場合はブロック205に移行し、ノートPC10がドッキング・ステーション100に接続されていないと判断した場合、またはノートPC10が接続されていてもノートPC10に電池パック25が装着されていないと判断した場合はブロック251に移行する。ブロック205では、AC/DCアダプタ111がシステム負荷15、115、充電器19、119に電力を供給してユーザにノートPC10の使用環境を提供し、かつ電池パック25、125の充電を行う。このとき電池コントローラ123は電力検出器127から定期的にデータを受け取って、AC/DCアダプタ111の出力電力Pを測定する。
ブロック207では、電池パック25がノートPC10に装着されていると判断した電池コントローラ123は、プログラムに組み込まれていた第1の閾値Th1を充電器119に適用し、第2の閾値Th2を充電器19に適用する。ブロック209で電池コントローラ123は、出力電力Pが、第1の閾値Th1に到達したか否かを判断する。出力電力Pが第1の閾値Th1に到達していないときは、図2の(A)に示すように、充電器19、充電器119には電池パック25、125が要求する設定値が設定されてAC/DCアダプタ111から必要な電力が供給される。本実施の形態では、システム負荷15、115の消費電力は制御対象から除外するが、本発明はシステム負荷15、115の消費電力を閾値に基づいて制御する場合も含む。
システム負荷15、115は、ユーザによるノートPC10の作業内容で消費電力が変動する。充電器19、119の消費電力は、定電流モードで充電していれば徐々に増大する。ブロック209で、図2(B)に示すように、3つの負荷のいずれかまたは複数の消費電力が増大して、出力電力Pが第1の閾値Th1に到達したと電池コントローラ123が判断したときはブロック211に移行する。ブロック211では、電池パック125が充電器119に対して予備充電モードで充電することを要求しているか否かを電池コントローラ123が判断する。電池コントローラ123は、電池パック125が設定電流値Itでの充電を要求していることで予備充電モードでの充電を要求していることを認識する。
ブロック211で電池パック125が予備充電モードでの充電を要求していると判断されるのは、ブロック203から予備充電モードでの充電が継続している場合、およびこの時点で電池パック125がドッキング・ステーション100に装着された場合のいずれかが想定される。電池パック25が予備充電モードでの充電を要求していない場合は、ブロック213に移行する。ブロック213では、電池コントローラ123は電池パック125から要求された設定値を使用しないで、自ら保有するプログラムに組み込まれた設定値に基づいて、充電器119の設定電流値Ichgを下げて充電器119の消費電力を低下させる。なお、充電器119が定電圧モードで充電している場合は、電池コントローラ123は、設定電圧値Vchgの値を下げたり充電を停止したりすることができる。電池コントローラ123は、出力電力Pが第1の閾値Th1を超えないように充電器119の設定値を変更する。
電池コントローラ123は、所定の時間間隔でAC/DCアダプタ111の出力電力を計算し、出力電力Pが第1の閾値Th1を超えたときは充電器119の設定電流値Ichgを下げて消費電力を低減する。システム負荷15、115および充電器19またはいずれか一方の消費電力が増大すると、図2(C)に示すように充電器119の動作を停止しても出力電力Pが第1の閾値Th1を超えることを抑制できなくなる。ブロック215では、出力電力Pが第2の閾値Th2に到達したか否かを電池コントローラ123が判断する。ブロック215で、図2(D)に示すようにシステム負荷15、115および充電器19の消費電力またはいずれか一方が増大して、出力電力Pが第2の閾値Th2に到達したと電池コントローラ123が判断したときはブロック217に移行する。
ブロック217では、電池コントローラ123が、出力電力Pが第2の閾値Th2を超えたと判断したときは充電器19の設定電流値Ichgを下げるようにノートPC10の電池コントローラ23に指示する。電池コントローラ23は、電池コントローラ123の指示に基づいて充電器19の設定電流値Ichgを変更して消費電力を低減する。このとき、電池コントローラ123が電池コントローラ23に設定電流値Ichgを指示してもよいし、あるいは、電池コントローラ23のプログラムに充電器19の設定電流値Ichgを組み込んでおいてもよい。なお、充電器19が定電圧モードで充電している場合は、電池コントローラ123から消費電力を低減する指示を受けた電池コントローラ23は、設定電圧値Vchgを下げたり充電を停止したりすることができる。システム負荷15、115の最大消費電力はAC/DCアダプタ111の定格電力Pa以内に設定されているので、それ以後は、図2(E)に示すようにシステム負荷15、115に継続して電力が供給される。
ブロック211で、電池パック125が予備充電モードでの充電を要求している場合は、ブロック221に移行し、電池コントローラ123は、出力電力Pと予備充電モードでの充電器119の消費電力に基づいて、充電器119を予備充電モードに移行させてよいか否かを判断する。充電器119の予備充電モードでの消費電力の値は、3W〜5W程度でほぼ一定の値であり、あらかじめ電池コントローラ123はそのデータを保有している。予備充電モードでの消費電力は小さいので、定格電力Paとシステム負荷15、115の最大消費電力との差にそれを吸収できるだけの余裕があれば、ブロック221の判断をしないでブロック223に移行することができる。
ブロック221で、その時点でのAC/DCアダプタ111の出力電力Pに基づいて、充電器119が予備充電モードで動作すると出力電力Pが定格電力Paを超える可能性があると電池コントローラ123が判断したときは、ブロック213に移行する。ブロック221で充電器119が予備充電モードで動作してもAC/DCアダプタ111の出力電力Pが定格電力Paを超える可能性がないと電池コントローラ123が判断したときはブロック223に移行する。ブロック223で電池コントローラ123は、充電器119にブロック207で設定した第1の閾値Th1を、第2の閾値Th2を超える十分大きな値である第3の閾値Th3に変更するかあるいは無限大に変更する。
充電器119に適用されていた閾値Th1が大きな値に変更されためブロック209の条件が成立しなくなり、電池コントローラ123は出力電力Pの値とそれまで設定されていた第1の閾値Th1に基づいて充電器119の設定を消費電力が低下するように変更する動作をしない。そして電池コントローラ123は充電器119に電池パック125から要求された予備充電モードの設定電流値Itを設定する。そしてブロック225で充電器119は、電池パック125を予備充電モードで充電する。ブロック201から充電器119が予備充電モードで動作している場合は、電池コントローラ123は充電器119に予備充電モードでの充電を継続させる。なお、電池コントローラ123は、ブロック223において第1の閾値を変更することに代えて、自ら設定電流値Itを保有しておき、出力電力Pが第1の閾値を越えたことを無視してそれを充電器119に設定するようにしてもよい。
電池パック125が予備充電モードでの充電を要求する場合に、電池コントローラ123がブロック221で予備充電モードでの充電が可能であると判断すれば、ブロック213における出力電力Pに応じた充電器119の設定電流値Ichgの変更は行われないので、充電器119はシステム負荷15、115および充電器19の消費電力の大きさにかかわらず予備充電のために必要な電力を消費して電池パック125を予備充電モードで充電することができる。ブロック227では、電池パック125が予備充電モードでの連続的な経過時間を計測し、所定の時間内に電池セルの電圧が予備充電終了電圧Vsまで上昇したと判断するとブロック229に移行する。
ブロック229では、予備充電モードでの充電が終了すると電池パック125は標準充電モードでの充電を行うために、電池コントローラ123に標準充電モードの設定電圧値Vchgおよび設定電流値Ichgを渡す。電池パック125から設定電圧値Vchgおよび設定電流値Ichgを受け取った電池コントローラ123は、予備充電モードでの充電が完了したことを認識して、ブロック223で第3の閾値Th3または無限大に変更した充電器119に対する第1の閾値Th1の値を、ブロック207で設定した値に復帰させてブロック209に移行する。それ以後は電池パック125の充電は、出力電力Pと当初から設定されていた第1の閾値Th1に基づく電池コントローラ123の制御下で行われる。ブロック227で予備充電モードでの充電が所定の時間内に完了しない場合は、電池パック125の保護回路が働いて電池パック125に対する充電は停止する。充電を再開するためには、一旦電池パック125を取り外すか、AC/DCアダプタ111からの電力供給を停止して電池パック125の保護回路をリセットする必要がある。
ここで、ブロック213、ブロック217における充電器119、19の消費電力の制御について図4を参照して詳細に説明する。なおここでは、出力電力Pに基づいて充電器19、119の消費電力を制御してAC/DCアダプタ111の定格電力Paを維持する方法を説明することが目的であるので予備充電モードの状態は省略している。図4は、充電器119、19の消費電力を制御することにより、時間経過に応じてAC/DCアダプタ111の出力電力が変化する様子の3つの例を示す図である。図4(A)の例では、時刻t1まで、システム負荷15、115、充電器19、充電器119の合計の消費電力がライン301に示すように出力電力Pと等しくなっている。時刻t1で、出力電力Pが第1の閾値Th1に到達する。このとき、システム負荷15、115の消費電力と充電器19の消費電力の合計がP1で、充電器119の消費電力がP2であるものとする。すなわち、P1+P2=Pである。
時刻t1以降は、消費電力P1がライン303に添って漸増しているものとすると、電池コントローラ123はそれに併せて充電器119の消費電力をライン305に添って漸減させている。電池コントローラ123は、出力電力Pが第1の閾値Th1を超えた場合には、充電器119の設定電流値Ichgを所定のステップ数だけ下げ、出力電力Pが第1の閾値Th1を下回った場合は、充電器119の設定電流値Ichgを所定のステップ数だけ上げる。その結果、時刻t1から時刻t2までの期間は、出力電力Pが第1の閾値Th1に維持される。
時刻t2では、消費電力P2がゼロに到達し、出力電力Pが消費電力P1に等しくなっている。そして時刻t2から時刻t3までの間は、さらに消費電力P1が増大して、時刻t3で出力電力Pが第2の閾値Th2に到達する。このとき、システム負荷15、115の消費電力がP3で充電器19の消費電力がP4であるものとする。すなわち、P3+P4=Pである。時刻t3以降は、消費電力P3がライン307に添って漸増しているものとすると、電池コントローラ123はそれに併せて充電器19の消費電力をライン309に添って漸減させている。
電池コントローラ123は、出力電力Pが第2の閾値Th2を超えた場合には、充電器19の設定電流値Ichgを所定のステップ数だけ下げ、出力電力Pが第2の閾値Th2を下回った場合は、充電器19の設定電流値Ichgを所定のステップ数だけ上げる。その結果、時刻t3から時刻t4までの期間は、出力電力Pが第2の閾値Th2に維持される。時刻t4では、充電器19の消費電力がゼロに到達し、出力電力Pは消費電力P3に等しくなっている。時刻t4以降は、AC/DCアダプタ111の負荷が、システム負荷15、115だけになるので、時刻t5で消費電力P3が定格電力Paに到達したとしてもこれを超えることはなくAC/DCアダプタ111は継続して電力を供給することができる。なお、AC/DCアダプタ111にマージンがあれば、時刻t2、時刻t4で、充電器119、充電器19の消費電力をゼロに制御しないでわずかな電力による充電を継続させることでもよい。
この制御では、電池コントローラ123は、AC/DCアダプタ111の出力電力Pが第1の閾値Th1または第2の閾値Th2を超えたときに、AC/DCアダプタの出力電力Pが第1の閾値Th1または第2の閾値Th2に近づくように充電器119の消費電力P2または充電器19の消費電力P4を制御するといえる。この制御では、出力電力Pが第2の閾値Th2に到達するまでの間に充電器119の消費電力P2をゼロまたは最低にし、出力電力Pが定格電力Paに到達するまでの間に充電器19の消費電力P4をゼロまたは最低にすることができる。
図4(B)の例は、時刻t1までは図4(A)と同じであるが、時刻t1以降において出力電力Pが時刻t3で第2の閾値に到達するまでライン321に添って漸増し、電池コントローラ123は、充電器119の消費電力P2をライン323に添って時刻t3まで漸減している。また、時刻t3以降において出力電力Pが時刻t5までライン321に添って漸増し、電池コントローラ123は、充電器19の消費電力をライン325に添って時刻t5まで漸減している。ここでは、出力電力Pが第2の閾値に到達するまでの間に充電器119の消費電力をゼロにし、出力電力Pが定格電力Paに到達するまでの間に充電器19の消費電力をゼロにするように制御する。
本実施の形態では、消費電力P2、P4は測定しないで出力電力Pだけに基づいて充電器119、19の消費電力を制御するが、この制御は、消費電力Pの値と充電器119、19の設定電流値Ichgの関係をプログラムに組み込んでおくことにより実現できる。具体的には、消費電力Pと第2の閾値Th2との差の電力と、充電器119の現在の設定電流値Ichgに基づいて、消費電力Pが第2の閾値に到達したときに、充電器119の設定電流値Ichgがゼロになるように制御する。たとえば、時刻t1での充電器119の設定電流値Ichgが10であり、第1の閾値Th1と第2の閾値Th2の差が20Wだとすれば、出力電力Pが第1の閾値Th1より5W上昇したときは、充電器119の設定電流値Ichgを5にし、20W上昇したときにはゼロにする。同様に、消費電力Pと定格電力Paとの差の電力と、充電器19の現在の設定電流値Ichgに基づいて、消費電力Pが定格電力Paに到達したときに、充電器19の設定電流値Ichgがゼロになるように制御する。したがって、ライン323、325の形状は、出力電力Pの変化に依存する。
図4(B)の方法も、図4(A)の方法も出力電力Pが第2の閾値に到達するまでの間に充電器119の消費電力がゼロになり、出力電力Pが定格電力Paに到達するまでの間に充電器19の消費電力がゼロになる点で共通性がある。図4(B)の方法は、図4(A)の方法に比べて、閾値のマージンが大きくなる可能性があるが、充電器119、19にはより長い時間電力を供給することができる。
図4(C)の例は、時刻t1までは図4(A)、図4(B)と同じであるが、電池コントローラ123は、時刻t1でライン353に沿って充電器119の消費電力P2をゼロにする。時刻t1から時刻t3までは、出力電力Pがライン351に添ったシステム負荷15、115と充電器19の合計の消費電力P1に等しくなる。時刻t3で出力電力Pが第2の閾値に到達すると、電池コントローラ123は、ライン355に沿って充電器19の消費電力P4をゼロにする。時刻t4以降は、出力電力Pとシステム負荷15、115の消費電力P3が等しくなる。図4(C)の方法は、他の方法に比べて閾値のマージンを少なくすることができるが、充電器19、119に電力を供給する時間は短くなる。
ブロック251では、AC/DCアダプタ111からシステム負荷15、115、充電器119に電力を供給して、ユーザにノートPC10の使用環境を提供し、かつ、電池パック125の充電を行う。ブロック253では、電池コントローラ123が、ノートPC10がドッキング・ステーション100に接続されていないこと、またはノートPC10が接続されていてもノートPC10に電池パック25が装着されていないことを認識して第2の閾値Th2を充電器119に適用して動作する。ブロック255で電池コントローラ123は、出力電力Pが、第2の閾値Th2に到達したか否かを判断する。出力電力Pが第2の閾値Th2に到達していないときは、電池コントローラ123は、システム負荷15、115、および充電器119にそれらが必要とする電力を供給する。
具体的には、充電器119は、電池パック125により提供された設定電流値Ichgで動作する。電池コントローラ123は、出力電力Pが、第2の閾値Th2に到達したと判断したときは、ブロック257で充電器119の消費電力を低下させるように制御する。制御の方法は、図4で説明した方法を採用する。充電器119は、優先順位の高い充電器19が存在しない場合に、優先順位が繰り上げられて充電器19に適用していた第2の閾値Th2で消費電力が制御される。
図3の手順によれば、充電器19、充電器119、およびシステム負荷15、115に対するAC/DCアダプタ111の定格電力に限界がある場合に、充電器19による電池パック25の充電を充電器119による電池パック125の充電よりも優先させ、かつ、最も優先順位の高いシステム負荷15、115の消費電力を制約しないため、ユーザの利便性に供するコンピュータ・システムにすることができる。そして優先順位の低い充電器119は、予備充電モードでの充電がAC/DCアダプタ111の出力電力Pと第1の閾値の影響を受けないで実行されるため電池パック125のリセットをする必要がなくなる。
これまでは、電池パック125の放電電圧が所定値以下まで低下した状態から予備充電するような特定充電モードのときに、消費電力Pと第1の閾値Th1に基づく充電器119の制御よりも予備充電モードでの充電を優先させる例を説明したが、本発明はこれに限定されるものではない。たとえば、安全上の観点から定電圧モードのときに、一定の時間以内に充電終了電圧まで電圧が上昇しない場合に、充電を停止するといった安全措置を電池パックに講ずることも可能である。定電圧モードに移行するときには、充電が進行するにしたがって消費電力が急激に低下するので、この場合も図3のブロック221からブロック229までの手順を適用して消費電力Pに基づく第1の閾値Th1による充電器119の制御よりも定電圧モードでの充電を優先させることができる。
また、図3の手順によれば、電池コントローラ123は、AC/DCアダプタ111の出力電力Pだけを測定し、充電器19、119の消費電力の情報を利用しないでAC/DCアダプタ111の定格電力を維持するように充電器の消費電力を制御することができる。よって、ノートPC10がドッキング・ステーション100に接続されていないようなときにも、AC/DCアダプタ111の余剰電力を有効に活用して電池パック125の充電を短時間で完了することができる。充電器119は優先順位が低くても、電池パック125が要求するときには予備充電モードでの動作が確保されているので、消費電力の優先順位が下がることで予備充電の時間が長くなり充電器119による電池パック125の充電が停止してしまうような事態を防ぐことができる。
これまで、電池コントローラ123が閾値Th1、Th2を管理して出力電力Pに基づいて充電器19、119の消費電力を制御する充電制御システムについて説明したが、電池コントローラ23に代えて充電器が消費電力を制御する例を図6で説明する。図6は、充電器の他の構成を示すブロック図である。図1と同一の構成要素には同一の参照番号を付して説明を省略するか簡略化する。充電器400は、充電器119に代えて図1の充電制御システムに適用することができる。充電器400は条件設定部401、モード設定部403、電力測定部405、パルス制御部407、出力測定部409、およびスイッチ411で構成されている。条件設定部401は、電池コントローラ123から設定された設定値または自ら保有する設定値をパルス制御部407に設定する。
モード設定部403は、電池コントローラ123から受け取った電池パック125の充電モードに関する情報を条件設定部401に設定する。パルス制御部407は、出力測定部409から受け取った出力電圧Vcおよび出力電流Icを条件設定部401により設定された設定電圧値Vchgおよび設定電流値Ichgに一致させるようにPWM方式またはPFM方式の制御パルスを生成する。出力測定部409は、充電器400の出力電圧Vcおよび出力電流Icを測定して、パルス制御部407に送る。スイッチ411は、AC/DCアダプタ111から供給された直流電圧をパルス制御部407が生成した制御パルスに基づいてチョッパ制御する。
条件設定部401は、第1の閾値Th1および第2の閾値Th2を保有し、電力測定部405が測定した出力電力Pに基づいて図3に示した手順でパルス制御部407に設定値を設定する。条件設定部401は電池パック125に対して電池コントローラ123から、ノートPC10がドッキング・ステーション100に接続されていないか、または、電池パック25が装着されていない情報を入手したときは第2の閾値Th2を適用し、それ以外のときは第1の閾値を適用する。条件設定部401は、電池パック125に適用した第1の閾値Th1または第2の閾値Th2を出力電力Pが越えた場合に消費電力を低減するためにパルス制御部407に設定する設定値を保有している。
条件設定部401は、モード設定部403から予備充電モードでの充電を行う指示を受け取った場合、第1の閾値をより大きな第3の閾値に変更して電池コントローラ123から受け取った設定電流値Itで充電するようにパルス制御部407に指示することができる。なお、条件設定部401は、設定電流値Itを自ら保有しておき、モード設定部403から予備充電モードでの充電を行う指示を受け取った場合、保有していた設定電流値Itをパルス制御部407に設定してもよい。条件設定部401は、モード設定部403から標準充電モードでの充電を行う指示を受け取った場合でかつ電池パック125に適用している第1の閾値Th1または第2の閾値Th2を出力電力Pが越えていないと判断した場合には、電池コントローラ123から受け取った設定値をパルス制御部407に設定する。
条件設定部401は、モード設定部403から標準充電モードでの充電を行う指示を受け取った場合でかつ電池パック125に適用している第1の閾値Th1または第2の閾値Th2を出力電力Pが越えていると判断した場合には、自ら保有する設定値をパルス制御部407に設定し、図4で説明したように充電器400の消費電力を低減する。電池コントローラ123は、電池パック125から受け取った設定値を充電器400の条件設定部401に送り、さらに、電池パック125から受け取った設定電流値Ichgに基づいて予備充電モードまたは標準充電モードのいずれかの情報をモード設定部403に送る。ノートPC10では、充電器19に代えて充電器400と同じ構成の充電器を設け、電池パック25に第2の閾値Th2を適用することで、充電器が出力電力Pを電力検出器127から受け取って電池パック25の充電を制御することができる。
これまで本発明について図面に示した特定の実施の形態をもって説明してきたが、本発明は図面に示した実施の形態に限定されるものではなく、本発明の効果を奏する限り、これまで知られたいかなる構成であっても採用することができることはいうまでもないことである。
本実施の形態にかかる充電制御システムの構成を示すブロック図である。 AC/DCアダプタの出力電力と充電器の消費電力を制御する方法を説明する図である。 負荷の消費電力を制御する手順を説明するフローチャートである。 充電器の消費電力を制御することにより、時間経過に応じてAC/DCアダプタの出力電力が変化する様子の3つの例を示す図である。 充電器がリチウム・イオン電池を充電するときの出力電流および出力電圧の変化を示す図である。 充電器の他の構成を示すブロック図である。
符号の説明
10…ノートPC
100…ドッキング・ステーション
127…電力検出器
Vchg…充電器に対する設定電圧値
Ichg…充電器に対する設定電流値
It…予備充電の設定電流値
Vc…充電器の出力電圧
Ic…充電器の出力電流
Vs…予備充電終了電圧
Ie…充電終了電流

Claims (15)

  1. 所定の定格容量の電力源と、
    第1の電池パックと
    第2の電池パックと、
    前記電力源から電力の供給を受け消費電力が変動するシステム負荷と、
    前記電力源から電力の供給を受け、前記第1の電池パックが標準充電モードでの充電を要求している間に前記電力源の出力電力が第1の閾値に到達したときは前記第1の電池パックが要求する設定値よりも消費電力が小さくなる設定値で動作し、前記第1の電池パックが特定充電モードでの充電を要求している間に前記電力源の出力電力が前記第1の閾値に到達したときは前記特定充電モードに応じた設定値で動作する第1の充電器と、
    前記電力源から電力の供給を受け、前記電力源の出力電力が前記第1の閾値より大きい第2の閾値に到達したときは前記第2の電池パックが要求する設定値よりも消費電力が小さくなる設定値で動作する第2の充電器と
    を有する充電制御システム。
  2. 前記特定充電モードが、前記第1の電池パックが充電の初期において前記標準充電モードに移行する前の予備充電モードである請求項1に記載の充電制御システム。
  3. 前記標準充電モードが、定電流定電圧制御による充電モードである請求項1または請求項2に記載の充電制御システム。
  4. 前記第1の電池パックから設定値を受け取り、前記電力源の出力電力が前記第1の閾値に到達する前は前記第1の電池パックから受け取った設定値を前記第1の充電器に設定し、前記電力源の出力電力が前記第1の閾値に到達したときは自らが保有する設定値を前記第1の充電器に設定するコントローラを有する請求項1ないし請求項3のいずれかに記載の充電制御システム。
  5. 前記コントローラは、前記第1の電池パックが特定充電モードでの充電を要求するときに前記第1の充電器に適用した前記第1の閾値を前記第1の閾値の値よりも大きい第3の閾値に変更することで前記第1の電池パックから受け取った設定値を前記第1の充電器に設定する請求項4に記載の充電制御システム。
  6. 前記コントローラは、前記第1の電池パックが標準充電モードでの充電を要求したことに応答して前記第1の充電器に適用した前記第3の閾値を前記第1の閾値に復帰させる請求項5に記載の充電制御システム。
  7. 前記コントローラは、前記特定充電モードにおける前記第1の充電器の消費電力と前記出力電力に基づいて前記第3の閾値に変更するか否かを判断する請求項5または請求項6に記載の充電制御システム。
  8. 前記電力源がAC/DCアダプタであり、前記第1の充電器が機能拡張装置に搭載され、前記第2の充電器が前記機能拡張装置に接続が可能な携帯式コンピュータに搭載されている請求項1ないし請求項7のいずれかに記載の充電制御システム。
  9. 前記第1の充電器は、パルス制御部と前記第1の電池パックの充電モードを指示するモード設定部と前記モード設定部が前記特定充電モードの指示をしている間に前記電力源の出力電力が前記第1の閾値に到達したときは前記パルス制御部に前記特定充電モードに応じた設定値を設定する条件設定部とを含む請求項1ないし請求項3のいずれかに記載の充電制御システム。
  10. 前記条件設定部は前記モード設定部が前記標準充電モードでの充電を要求している間に前記電力源の出力電力が第1の閾値に到達したときには前記第1の電池パックが要求する設定値よりも消費電力が小さくなる設定値を前記パルス制御部に設定する請求項9に記載の充電制御システム。
  11. 所定の定格容量の電力源から電力の供給を受け、第2の電池パックと設定値に基づいて前記第2の電池パックを充電する第2の充電器とが搭載された携帯式コンピュータの接続が可能な機能拡張装置であって、
    第1の電池パックと
    設定値に基づいて前記第1の電池パックを充電する第1の充電器と、
    前記第1の充電器および前記第2の充電器に電力を供給する所定の定格容量の電力源とを有し、
    前記第1の充電器は、前記第1の電池パックが標準充電モードでの充電を要求している間に前記電力源の出力電力が第1の閾値に到達したときは前記第1の電池パックが要求する設定値よりも消費電力が小さくなる設定値で動作し、前記第1の電池パックが特定充電モードでの充電を要求している間に前記電力源の出力電力が第1の閾値に到達したときは前記特定充電モードに応じた設定値で動作し、
    前記第2の充電器は、前記電力源の出力電力が前記第1の閾値より大きい第2の閾値に到達したときには前記第2の電池パックが要求する設定値よりも消費電力が小さくなる設定値で動作する
    機能拡張装置。
  12. 第1の電池パックと該第1の充電器を充電する第1の充電器と、第2の電池パックと該第2の充電器を充電する第2の充電器を含む充電制御システムの制御方法であって、
    前記第1の充電器と前記第2の充電器が所定の定格容量の共通の電力源から電力の供給を受けるステップと、
    前記電力源の出力電力が第1の閾値に到達したときに前記第1の電池パックが要求する設定値に基づく消費電力よりも小さい消費電力で前記第1の電池パックを充電するように前記第1の充電器の設定値を変更する第1の充電ステップと、
    前記電力源の出力電力が前記第1の閾値より大きい第2の閾値に到達したときに前記第2の電池パックが要求する設定値に基づく消費電力よりも小さい消費電力で前記第2の電池パックを充電するように前記第2の充電器の設定値を変更する第2の充電ステップと、
    前記第1の電池パックが特定充電モードでの充電を要求するときに前記出力電力が前記第1の閾値に到達したときは前記特定充電モードに応じた設定値で前記第1の充電器が前記第1の電池パックを充電する第3の充電ステップと
    を有する制御方法。
  13. 前記第1の充電ステップおよび前記第2の充電ステップにおいてコントローラが自ら保有する設定値を前記第1の充電器および前記第2の充電器に設定し、前記第3の充電ステップにおいて前記コントローラが前記第1の電池パックから受け取った設定値を前記第1の充電器に設定する請求項12に記載の制御方法。
  14. 前記第3の充電ステップにおいて前記第1の電池パックが前記特定充電モードでの充電を要求するときに前記コントローラが前記第1の充電器に適用した前記第1の閾値を前記第1の閾値よりも大きい第3の閾値に変更することで前記第1の電池パックから受け取った設定値を前記第1の充電器に設定するステップを有する請求項13に記載の制御方法。
  15. 前記第3の充電ステップにおいて前記第1の電池パックが前記特定充電モードでの充電が完了したことを認識した前記コントローラが前記第1の充電器に適用した前記第3の閾値を前記第1の閾値に復帰させるステップを有する請求項14に記載の制御方法。
JP2008165380A 2008-06-25 2008-06-25 充電制御システムおよび制御方法 Active JP4855444B2 (ja)

Priority Applications (2)

Application Number Priority Date Filing Date Title
JP2008165380A JP4855444B2 (ja) 2008-06-25 2008-06-25 充電制御システムおよび制御方法
US12/464,960 US8248032B2 (en) 2008-06-25 2009-05-13 Charging system for prioritizing load consumption in a notebook computer

Applications Claiming Priority (1)

Application Number Priority Date Filing Date Title
JP2008165380A JP4855444B2 (ja) 2008-06-25 2008-06-25 充電制御システムおよび制御方法

Publications (2)

Publication Number Publication Date
JP2010011568A true JP2010011568A (ja) 2010-01-14
JP4855444B2 JP4855444B2 (ja) 2012-01-18

Family

ID=41446570

Family Applications (1)

Application Number Title Priority Date Filing Date
JP2008165380A Active JP4855444B2 (ja) 2008-06-25 2008-06-25 充電制御システムおよび制御方法

Country Status (2)

Country Link
US (1) US8248032B2 (ja)
JP (1) JP4855444B2 (ja)

Cited By (6)

* Cited by examiner, † Cited by third party
Publication number Priority date Publication date Assignee Title
JP2012089124A (ja) * 2010-10-06 2012-05-10 Renbao Computer Industry Co Ltd 拡張できるフォームファクターを有するモジュラーシステム
CN102468677A (zh) * 2010-11-18 2012-05-23 通用汽车环球科技运作有限责任公司 基于控制策略向负载提供功率的系统和方法
JP2015208069A (ja) * 2014-04-18 2015-11-19 株式会社アスタリスク 機能拡張装置、及び機能拡張装置の充電システム
JP2017117093A (ja) * 2015-12-22 2017-06-29 富士通株式会社 電子システム、端末装置、機能拡張装置、電源管理装置及び電源管理プログラム
JP2017153210A (ja) * 2016-02-23 2017-08-31 パナソニックIpマネジメント株式会社 電子機器
JP2021151176A (ja) * 2020-03-19 2021-09-27 国网浙江省電力有限公司信息通信分公司State Grid Zhejiang Electric Power Co., Ltd. information communication branch 負荷電源付き充放電管理システム

Families Citing this family (39)

* Cited by examiner, † Cited by third party
Publication number Priority date Publication date Assignee Title
TW201011519A (en) * 2008-09-05 2010-03-16 Pegatron Corp Electronic apparatus with power indicator
US20100244773A1 (en) * 2009-03-27 2010-09-30 Gm Global Technology Operations, Inc. Unity power factor isolated single phase matrix converter battery charger
US8466658B2 (en) * 2009-08-05 2013-06-18 GM Global Technology Operations LLC Systems and methods for bi-directional energy delivery with galvanic isolation
US8350523B2 (en) * 2009-08-05 2013-01-08 GM Global Technology Operations LLC Charging system with galvanic isolation and multiple operating modes
JP2011200101A (ja) * 2010-02-25 2011-10-06 Sanyo Electric Co Ltd 蓄電システム
US8410635B2 (en) * 2010-03-16 2013-04-02 GM Global Technology Operations LLC Systems and methods for deactivating a matrix converter
US20120249055A1 (en) * 2011-03-29 2012-10-04 GRRREEN, Inc., a Delaware corporation Individual cell charger and method of using same
WO2011143158A2 (en) * 2010-05-13 2011-11-17 Coda Automotive, Inc. Battery charging using multiple chargers
US8462528B2 (en) 2010-07-19 2013-06-11 GM Global Technology Operations LLC Systems and methods for reducing transient voltage spikes in matrix converters
EP2628235B1 (en) * 2010-10-12 2019-06-26 Heartware, Inc. Fault-tolerant power supply
US10128674B2 (en) * 2010-10-19 2018-11-13 Larry Nelson Apparatus and method for charging and discharging a multiple battery system
US8599577B2 (en) 2010-11-08 2013-12-03 GM Global Technology Operations LLC Systems and methods for reducing harmonic distortion in electrical converters
US8467197B2 (en) 2010-11-08 2013-06-18 GM Global Technology Operations LLC Systems and methods for compensating for electrical converter nonlinearities
US8587962B2 (en) 2010-11-08 2013-11-19 GM Global Technology Operations LLC Compensation for electrical converter nonlinearities
JP6047015B2 (ja) * 2010-12-24 2016-12-21 オリジン電気株式会社 直流電源システム及び制御方法
JP5679197B2 (ja) * 2011-02-22 2015-03-04 野口 宏和 蛍光灯型led照明装置
US8860379B2 (en) 2011-04-20 2014-10-14 GM Global Technology Operations LLC Discharging a DC bus capacitor of an electrical converter system
US8829858B2 (en) 2011-05-31 2014-09-09 GM Global Technology Operations LLC Systems and methods for initializing a charging system
US8878495B2 (en) 2011-08-31 2014-11-04 GM Global Technology Operations LLC Systems and methods for providing power to a load based upon a control strategy
FR2979762B1 (fr) * 2011-09-07 2015-04-10 Electricite De France Procede et dispositif de recharge optimisee de batterie electrique
US9120132B2 (en) * 2011-11-09 2015-09-01 ZZ Ventures, LLC Pallet washing apparatus
JP6025373B2 (ja) * 2012-04-13 2016-11-16 キヤノン株式会社 放射線画像撮像装置、その制御方法及びプログラム
US9368991B2 (en) * 2012-10-30 2016-06-14 The Board Of Trustees Of The University Of Alabama Distributed battery power electronics architecture and control
TWI513168B (zh) * 2012-12-20 2015-12-11 Compal Electronics Inc 電源轉換裝置
US9770991B2 (en) 2013-05-31 2017-09-26 GM Global Technology Operations LLC Systems and methods for initializing a charging system
KR20150000020A (ko) * 2013-06-19 2015-01-02 삼성전자주식회사 충전 기기 및 그 동작 방법
EP3022826B1 (en) * 2013-07-18 2018-03-28 MediaTek Inc. Method, charger device, and adaptor capable of maximum output power point tracking
CN104753093B (zh) * 2013-12-26 2018-01-19 南京德朔实业有限公司 充电器和充电控制方法
KR102273766B1 (ko) * 2014-08-26 2021-07-06 삼성에스디아이 주식회사 배터리 충전방법 및 이를 이용한 배터리 팩
US9843211B2 (en) * 2014-09-22 2017-12-12 Qualcomm Incorporated Multiple power chargers for mobile terminals
TWI640145B (zh) * 2014-10-13 2018-11-01 力智電子股份有限公司 轉接器、可攜式電子裝置與其充電控制方法
CN104578389A (zh) * 2015-01-08 2015-04-29 华为技术有限公司 一种电力控制方法、装置及系统
JP2017063555A (ja) * 2015-09-25 2017-03-30 トヨタ自動車株式会社 充電装置
TWI625915B (zh) * 2016-11-18 2018-06-01 Industrial Technology Research Institute 智慧型充電方法
US20200006960A1 (en) * 2018-06-28 2020-01-02 Getac Technology Corporation Charging device and method thereof
EP4218454A1 (en) * 2018-09-19 2023-08-02 Japan Tobacco Inc. Flavor-generating device, power supply unit, method for controlling flavor-generating device, and program
US20200185927A1 (en) * 2018-12-11 2020-06-11 I/O Interconnect, Ltd. Charging method and power supply device
CN113126732B (zh) * 2020-01-15 2024-03-08 戴尔产品有限公司 电力备用设备充电系统
EP4178068B1 (en) * 2021-10-29 2024-04-17 Nanjing Chervon Industry Co., Ltd. Charging device

Citations (5)

* Cited by examiner, † Cited by third party
Publication number Priority date Publication date Assignee Title
JPH10108381A (ja) * 1996-09-12 1998-04-24 Internatl Business Mach Corp <Ibm> 充電装置及び充電機能付き電子機器
JP2001169466A (ja) * 1999-12-09 2001-06-22 Toshiba Tec Corp バッテリー充電装置
JP2003029885A (ja) * 2001-07-17 2003-01-31 Sony Corp 電源供給システム及び電子機器
JP2007272341A (ja) * 2006-03-30 2007-10-18 Toshiba Corp 演算装置、演算装置システムおよび電力制御方法
JP2008125280A (ja) * 2006-11-14 2008-05-29 Seiko Epson Corp 充電装置、情報処理端末、及び、情報処理システム

Family Cites Families (16)

* Cited by examiner, † Cited by third party
Publication number Priority date Publication date Assignee Title
US3894244A (en) * 1973-10-03 1975-07-08 Ross K Hill Power limit and control system
US4034233A (en) * 1976-07-22 1977-07-05 Pacific Technology Power monitoring and regulating circuit and method having an analog input representing power rate and a digital output for controlling the on/off states of a plurality of loads
JPH0773413B2 (ja) * 1990-07-31 1995-08-02 三洋電機株式会社 外部バッテリ用アダプタ及びバッテリシステム
JP3337878B2 (ja) 1995-07-17 2002-10-28 キヤノン株式会社 電気機器
JP3280321B2 (ja) * 1998-09-14 2002-05-13 富士通株式会社 機能拡張装置及び電子機器システム
JP3297389B2 (ja) 1998-12-07 2002-07-02 インターナショナル・ビジネス・マシーンズ・コーポレーション 消費電力制御方法および電気機器
JP4068275B2 (ja) 1999-12-08 2008-03-26 インターナショナル・ビジネス・マシーンズ・コーポレーション 充電制御方法及びコンピュータ
US6977482B2 (en) * 2003-02-11 2005-12-20 O2Micro International Limited Selector circuit for power management in multiple battery systems
US6861956B2 (en) * 2001-07-10 2005-03-01 Yingco Electronic Inc. Remotely controllable wireless energy control unit
US6832135B2 (en) * 2001-07-10 2004-12-14 Yingco Electronic Inc. System for remotely controlling energy distribution at local sites
US7791319B2 (en) * 2003-02-21 2010-09-07 Research In Motion Limited Circuit and method of operation for an electrical power supply
US7010363B2 (en) * 2003-06-13 2006-03-07 Battelle Memorial Institute Electrical appliance energy consumption control methods and electrical energy consumption systems
EP2033067A1 (en) * 2006-06-15 2009-03-11 Koninklijke Philips Electronics N.V. A method of balancing power consumption between loads.
US7781908B2 (en) * 2007-07-19 2010-08-24 Igo, Inc. Output power port management control
EP2495845B1 (en) * 2008-04-29 2014-05-14 Dialog Semiconductor GmbH Load current dependent reduction of charge battery current
JP4753100B2 (ja) * 2008-09-30 2011-08-17 独立行政法人 日本原子力研究開発機構 充電システム

Patent Citations (5)

* Cited by examiner, † Cited by third party
Publication number Priority date Publication date Assignee Title
JPH10108381A (ja) * 1996-09-12 1998-04-24 Internatl Business Mach Corp <Ibm> 充電装置及び充電機能付き電子機器
JP2001169466A (ja) * 1999-12-09 2001-06-22 Toshiba Tec Corp バッテリー充電装置
JP2003029885A (ja) * 2001-07-17 2003-01-31 Sony Corp 電源供給システム及び電子機器
JP2007272341A (ja) * 2006-03-30 2007-10-18 Toshiba Corp 演算装置、演算装置システムおよび電力制御方法
JP2008125280A (ja) * 2006-11-14 2008-05-29 Seiko Epson Corp 充電装置、情報処理端末、及び、情報処理システム

Cited By (8)

* Cited by examiner, † Cited by third party
Publication number Priority date Publication date Assignee Title
JP2012089124A (ja) * 2010-10-06 2012-05-10 Renbao Computer Industry Co Ltd 拡張できるフォームファクターを有するモジュラーシステム
CN102468677A (zh) * 2010-11-18 2012-05-23 通用汽车环球科技运作有限责任公司 基于控制策略向负载提供功率的系统和方法
JP2015208069A (ja) * 2014-04-18 2015-11-19 株式会社アスタリスク 機能拡張装置、及び機能拡張装置の充電システム
JP2017117093A (ja) * 2015-12-22 2017-06-29 富士通株式会社 電子システム、端末装置、機能拡張装置、電源管理装置及び電源管理プログラム
US10459503B2 (en) 2015-12-22 2019-10-29 Fujitsu Client Computing Limited Electronic system, terminal device, and function expansion device
JP2017153210A (ja) * 2016-02-23 2017-08-31 パナソニックIpマネジメント株式会社 電子機器
JP2021151176A (ja) * 2020-03-19 2021-09-27 国网浙江省電力有限公司信息通信分公司State Grid Zhejiang Electric Power Co., Ltd. information communication branch 負荷電源付き充放電管理システム
JP7057924B2 (ja) 2020-03-19 2022-04-21 国网浙江省電力有限公司信息通信分公司 負荷電源付き充放電管理システム

Also Published As

Publication number Publication date
JP4855444B2 (ja) 2012-01-18
US20090322287A1 (en) 2009-12-31
US8248032B2 (en) 2012-08-21

Similar Documents

Publication Publication Date Title
JP4855444B2 (ja) 充電制御システムおよび制御方法
JP4944841B2 (ja) 消費電力制御システムおよび消費電力制御方法
JP4805223B2 (ja) 充電システムおよび充電方法
US10620679B2 (en) Prioritizing supplying electrical power by a power storage adapter to connected devices
JP4197189B2 (ja) 電力供給のための回路および動作方法
US10381844B2 (en) Sourcing power from a battery or AC-DC converter of a power storage adapter
US9887571B1 (en) Combining power from an internal battery and an external power storage adapter
EP2214286B1 (en) Power Management Systems with Controllable Adapter Output
US10642333B2 (en) Power storage adapter for efficient supply of power of multiple portable information handling systems
KR101445011B1 (ko) 장치 충전 동안의 슬리프 모드와 정상 모드 간의 토글링 시에 감소된 전력 소모를 갖는 전력 컨버터
US10389154B2 (en) Power storage adapter using a high efficiency charging method
JP4691140B2 (ja) 充放電システムおよび携帯式コンピュータ
US10181731B1 (en) Combining power from a battery and an AC-DC converter of a power storage adapter
WO2008052218A2 (en) A combination power-memory device
US10673271B2 (en) Efficient charging of multiple portable information handling systems based on learned charging characteristics
TW201447551A (zh) 電源管理系統及方法
US20180331397A1 (en) Charging device and electronic device
US8013576B2 (en) Systems and methods for supplying power to an electronic device
KR20210064736A (ko) 전자 장치 및 이의 충전 방법
US9252618B2 (en) Terminals, terminal systems and charging/discharging methods thereof
US20200117257A1 (en) Method and device for power control
US20200249735A1 (en) Charge control apparatus and charge control system
EP3148038B1 (en) Charging control method and apparatus, terminal and computer storage medium
JP2007135362A (ja) 携帯端末装置
JP7648975B1 (ja) 情報処理装置

Legal Events

Date Code Title Description
A977 Report on retrieval

Free format text: JAPANESE INTERMEDIATE CODE: A971007

Effective date: 20100802

A131 Notification of reasons for refusal

Free format text: JAPANESE INTERMEDIATE CODE: A131

Effective date: 20101019

A521 Request for written amendment filed

Free format text: JAPANESE INTERMEDIATE CODE: A523

Effective date: 20110104

TRDD Decision of grant or rejection written
A01 Written decision to grant a patent or to grant a registration (utility model)

Free format text: JAPANESE INTERMEDIATE CODE: A01

Effective date: 20111018

A01 Written decision to grant a patent or to grant a registration (utility model)

Free format text: JAPANESE INTERMEDIATE CODE: A01

A61 First payment of annual fees (during grant procedure)

Free format text: JAPANESE INTERMEDIATE CODE: A61

Effective date: 20111026

FPAY Renewal fee payment (event date is renewal date of database)

Free format text: PAYMENT UNTIL: 20141104

Year of fee payment: 3

R150 Certificate of patent or registration of utility model

Ref document number: 4855444

Country of ref document: JP

Free format text: JAPANESE INTERMEDIATE CODE: R150

Free format text: JAPANESE INTERMEDIATE CODE: R150

FPAY Renewal fee payment (event date is renewal date of database)

Free format text: PAYMENT UNTIL: 20141104

Year of fee payment: 3

R250 Receipt of annual fees

Free format text: JAPANESE INTERMEDIATE CODE: R250

R250 Receipt of annual fees

Free format text: JAPANESE INTERMEDIATE CODE: R250

R250 Receipt of annual fees

Free format text: JAPANESE INTERMEDIATE CODE: R250

R250 Receipt of annual fees

Free format text: JAPANESE INTERMEDIATE CODE: R250

R250 Receipt of annual fees

Free format text: JAPANESE INTERMEDIATE CODE: R250

R250 Receipt of annual fees

Free format text: JAPANESE INTERMEDIATE CODE: R250

R250 Receipt of annual fees

Free format text: JAPANESE INTERMEDIATE CODE: R250

R250 Receipt of annual fees

Free format text: JAPANESE INTERMEDIATE CODE: R250

R250 Receipt of annual fees

Free format text: JAPANESE INTERMEDIATE CODE: R250

R250 Receipt of annual fees

Free format text: JAPANESE INTERMEDIATE CODE: R250

R250 Receipt of annual fees

Free format text: JAPANESE INTERMEDIATE CODE: R250

R250 Receipt of annual fees

Free format text: JAPANESE INTERMEDIATE CODE: R250