JP2006166330A - 画像処理装置 - Google Patents
画像処理装置 Download PDFInfo
- Publication number
- JP2006166330A JP2006166330A JP2004358298A JP2004358298A JP2006166330A JP 2006166330 A JP2006166330 A JP 2006166330A JP 2004358298 A JP2004358298 A JP 2004358298A JP 2004358298 A JP2004358298 A JP 2004358298A JP 2006166330 A JP2006166330 A JP 2006166330A
- Authority
- JP
- Japan
- Prior art keywords
- image
- unit
- management table
- image data
- data
- Prior art date
- Legal status (The legal status is an assumption and is not a legal conclusion. Google has not performed a legal analysis and makes no representation as to the accuracy of the status listed.)
- Withdrawn
Links
Images
Landscapes
- Control Or Security For Electrophotography (AREA)
- Editing Of Facsimile Originals (AREA)
Abstract
【課題】 原稿に対し複数の位置に合成するようなナンバリング合成であっても、付加画像に関しては、メモリ上に小数タイルのみあればよく、パケットテーブルの並び順を操作するだけで付加画像を作成することを可能とする。
【解決手段】 画像をM×N画素にタイル化するタイル化手段と、前記タイル化手段によりタイル化された画像を管理するための管理テーブルを生成する管理テーブル生成手段と、タイル化された画像を適切な位置に配置するよう前記管理テーブルの生成を制御する管理テーブル生成制御手段とを有することを特徴とする。
【選択図】 図25
【解決手段】 画像をM×N画素にタイル化するタイル化手段と、前記タイル化手段によりタイル化された画像を管理するための管理テーブルを生成する管理テーブル生成手段と、タイル化された画像を適切な位置に配置するよう前記管理テーブルの生成を制御する管理テーブル生成制御手段とを有することを特徴とする。
【選択図】 図25
Description
本発明は、画像を記憶しておけるカラーデジタル複写機等において、画像を合成しプリント出力するものに関する。
従来、スキャナから読み取った画像データや、ホストコンピュータからネットワークを介して送られたPDLデータをビットマップに展開した画像データをハードディスクなどのメモリに一旦記憶し、そのメモリから任意の原稿の画像データを繰り返し読み出してプリントアウトする機能を備えたデジタル複合機が知られている。
また、このハードディスクなどのメモリをプリント出力用のテンポラリ画像メモリとして使用するだけでなく、ユーザ毎、部署毎等、論理的にパーティションを切ることで、そこに機密文書やよく使用する文書を入れておき、必要なときに複写機の操作パネルからユーザパスワードを入力して出力したり、ネットワークに接続された別の複写機にボックス内の文書を転送したりすることができるパーソナルボックス機能が実現されている。
そして、あらかじめ複数のフォーム画像を登録画像としてハードディスクなどのメモリに記憶しておき、フォーム画像とスキャナで読み取った画像もしくはボックス内の画像とを合成してプリントするフォーム画像合成機能や、スキャナで読み取った画像やボックス内の画像にページ印字及び機密印字を施すナンバリング合成機能も実現されている(特許文献1)。
特開2002−64714号公報
しかしながら、上述のような従来の画像合成処理において、ナンバリング合成処理等、原稿に対し一箇所もしくは複数箇所に付加合成処理を行う際に、従来は画像に対しフォント展開した画像を一回もしくは複数回貼り付けて付加画像を作成した後に、その付加画像と原稿に対し合成処理を行っていた。
しかし、機密ID等のフォント展開後の画像を数10箇所付加する場合に機密ID部の画像を数10箇所メモリコピーしなくていけないため、メモリが圧迫したり、処理時間に時間がかかるという弊害が出てくる。
画像をM×N画素にタイル化するタイル化手段と、前記タイル化手段によりタイル化された画像を管理するための管理テーブルを生成する管理テーブル生成手段と、タイル化された画像を適切な位置に配置するよう前記管理テーブルの生成を制御する管理テーブル生成制御手段とを有することを特徴とする。
従来のナンバリング合成処理においては、画像をタイル単位でハンドリングしていなかったため、付加画像の元となる画像に対し、フォント展開を施したナンバリング画像を必要な部分に貼り付けて付加画像を作成していたが、本発明においては、タイル単位のハンドリングを行うため、例え、原稿に対し複数の位置に合成するようなナンバリング合成であっても、付加画像に関しては、メモリ上に小数タイルのみあればよく、パケットテーブルの並び順を操作するだけで付加画像を作成することが可能であるため、メモリの削減、処理速度の向上が図れる。
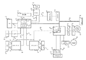
本発明の実施形態にかかわる画像入出力システムの全体構成を、図1を参照しながら説明する。
図1は、本発明の一実施形態に係る画像処理装置の構成を示すブロック図である。
図において、200はリーダ部(画像入力装置)で、原稿画像を光学的に読み取り、画像データに変換する。リーダ部200は、原稿を読取るための機能を持つスキャナユニット210と、原稿用紙を搬送するための機能を持つ原稿給紙ユニット250とで構成される。
300はプリンタ部(画像出力装置)で、記録紙を搬送し、その上に画像データを可視画像として印字して装置外に排紙する。プリンタ部300は、複数種類の記録紙カセットを持つ給紙ユニット310と、画像データを記録紙に転写、定着させる機能を持つマーキングユニット320と、印字された記録紙をソート、ステイプルして機外へ出力する機能を持つ排紙ユニット330とで構成される。
110は制御装置で、リーダ部200、プリンタ部300と電気的に接続され、さらにイーサネット(登録商標)等のネットワーク400を介して、ホストコンピュータ401,402と接続されている。
制御装置110は、リーダ部200を制御して、原稿の画像データを読込み、プリンタ部300を制御して画像データを記録用紙に出力してコピー機能を提供する。また、制御装置110は、リーダ部200から読取った画像データを、コードデータに変換し、ネットワーク400を介してホストコンピュータへ送信するスキャナ機能、ホストコンピュータからネットワーク400を介して受信したコードデータを画像データに変換し、プリンタ部300に出力するプリンタ機能を提供する。
また、制御装置110は、CD−ROMドライブ163からCD−ROMに格納されるデータを読み取ることができる。
150は操作部で、制御装置110に接続され、液晶タッチパネルで構成され、画像入出力システムを操作するためのユーザI/Fを提供する。
図2は、図1に示したリーダ部200及びプリンタ部300の概観図である。
リーダ部200において、250は原稿給送ユニットで、原稿を先頭順に1枚ずつプラテンガラス211上へ給送し、原稿の読み取り動作終了後、プラテンガラス211上の原稿を排出するものである。原稿がプラテンガラス211上に搬送されると、ランプ212を点灯し、そして光学ユニット213の移動を開始させて、原稿を露光走査する。この時の原稿からの反射光は、ミラー214、215、216及びレンズ217によってCCDイメージセンサ(以下CCDという)218へ導かれる。このように、走査された原稿の画像はCCD218によって読み取られる。
222はリーダ画像処理回路部で、CCD218から出力される画像データに所定の処理を施し、スキャナI/F140を介して制御装置110へと出力するところである。352はプリンタ画像処理回路部で、プリンタI/F145を介して制御装置110から送られる画像信号をレーザドライバへと出力するところである。
プリンタ部300において、317はレーザドライバで、レーザ発光部313,314,315,316を駆動するものであり、プリンタ画像処理部352から出力された画像データに応じたレーザ光をレーザ発光部313,314,315,316を発光させる。このレーザ光はミラー340,341,342,343,344,345,346,347,348,349,350,351によって感光ドラム325,326,327,328に照射され、感光ドラム325,326,327,328にはレーザ光に応じた潜像が形成される。
321,322,323,324は、それぞれブラック(Bk),イエロー(Y),シアン(C),マゼンダ(M)のトナーによって、潜像を現像するための現像器であり、現像された各色のトナーは、用紙に転写されフルカラーのプリントアウトがなされる。
用紙カセット360,361及び手差しトレイ362のいずれかより、レーザ光の照射開始と同期したタイミングで給紙された用紙は、レジストローラ333を経て、転写ベルト334上に吸着され、搬送される。そして、感光ドラム325,326,327,328に付着された現像剤を記録紙に転写する。
現像剤の乗った記録紙は定着部335に搬送され、定着部335の熱と圧力により現像剤は記像紙に定着される。定着部335を通過した記録紙は排出ローラ336によって排出され、排紙ユニット370は排出された記録紙を束ねて記録紙の仕分けをしたり、仕分けされた記録紙のステイプルを行う。
また、製本記録が設定されている場合は、排出ローラ336のところまで記録紙を搬送した後、排出ローラ336の回転方向を逆転させ、フラッパ337によって再給紙搬送路338へ導く。再給紙搬送路338へ導かれた記録紙は上述したタイミングで転写ベルト334へ給紙される。
<リーダ画像処理部の説明>
図3は、図2に示したリーダ画像処理部222の詳細な構成を示すブロック図である。
図3は、図2に示したリーダ画像処理部222の詳細な構成を示すブロック図である。
このリーダ画像処理部222では、プラテンガラス211上の原稿はCCD218に読み取られて電気信号に変換される。なお、このCCD218はカラーセンサの場合、RGBのカラーフィルタが1ラインCCD上にRGB順にインラインに乗ったものでも、3ラインCCDで、それぞれRフィルタ・Gフィルタ・BフィルタをそれぞれのCCDごとに並べたものでも構わないし、フィルタがオンチップ化又は、フィルタがCCDと別構成になったものでも構わない。
そして、CCD218から出力される電気信号(アナログ画像信号)は画像処理部222に入力され、クランプ&Amp.&S/H&A/D部401でサンプルホールド(S/H)され、アナログ画像信号のダークレベルを基準電位にクランプし、所定量に増幅され(上記処理順番は表記順とは限らない)、A/D変換されて、例えばRGB各8ビットのディジタル信号に変換される。
そして、クランプ&Amp.&S/H&A/D部401から出力されるRGB信号は、シェーディング部402で、シェーディング補正及び黒補正が施された後、制御装置110へと出力される。
<制御装置の説明>
図4は、図1に示した制御装置110の構成を示すブロック図である。
図4は、図1に示した制御装置110の構成を示すブロック図である。
図において、111はメインコントローラで、主にCPU112と、バスコントローラ113、各種I/Fコントローラ回路とから構成される。
CPU112とバスコントローラ113は、制御装置110全体の動作を制御するものであり、CPU112はROM114からROMI/F115を経由して読込んだプログラムに基いて動作する。
また、ホストコンピュータから受信したPDL(ページ記述言語)コードデータを解釈し、ラスタイメージデータに展開する動作も、このプログラムに記述されており、ソフトウェアによって処理される。バスコントローラ113は、各I/Fから入出力されるデータ転送を制御するものであり、バス競合時の調停やDMAデータ転送の制御を行う。
116はDRAMで、DRAMI/F117によってメインコントローラ111と接続されており、CPU112が動作するためのワークエリアや、画像データを蓄積するためのエリアとして使用される。
118はCodecで、DRAM116に蓄積されたラスタイメージデータをMH/MR/MMR/JBIG/JPEG等の方式で圧縮し、また逆に圧縮され蓄積されたコードデータをラスタイメージデータに伸長する。119はSRAMで、Codec118の一時的なワーク領域として使用される。Codec118は、I/F120を介してメインコントローラ111と接続され、DRAM116との間のデータの転送は、バスコントローラ113によって制御されDMA転送される。
135はグラフィックプロセッサ(GraphicProcessor)で、DRAM116に蓄積されたラスタイメージデータに対して、画像回転、画像変倍、色空間変換、二値化の処理をそれぞれ行う。136はSRAMで、GraphicProcessor135の一時的なワーク領域として使用される。GraphicProcessor135は、I/F137を介してメインコントローラ111と接続され、DRAM116との間のデータの転送は、バスコントローラ113によって制御されDMA転送される。
121はネットワークコントローラ(NetworkContorller)で、I/F122によってメインコントローラ111と接続され、コネクタ122によって外部ネットワークと接続される。ネットワークとしては一般的にイーサネット(登録商標)があげられる。
125は汎用高速バスで、拡張ボードを接続するための拡張コネクタ124とI/O制御部126とが接続される。汎用高速バスとしては、一般的にPCIバスがあげられる。
126はI/O制御部で、リーダ部200,プリンタ部300の各CPUと制御コマンドを送受信するための調歩同期シリアル通信コントローラ127が2チャンネル装備されており、I/Oバス128によって外部I/F回路140,145に接続されている。
132はパネルI/Fで、LCDコントローラ131に接続され、操作部150上の液晶画面に表示を行うためのI/Fと、ハードキーやタッチパネルキーの入力を行うためのキー入力I/F130とから構成される。操作部150は、液晶表示部と液晶表示部上に張り付けられたタッチパネル入力装置と、複数個のハードキーを有する。タッチパネルまたはハードキーにより入力された信号は前述したパネルI/F132を介してCPU112に伝えられ、液晶表示部はパネルI/F520から送られてきた画像データを表示するものである。液晶表示部には、本画像形成装置の操作における機能表示や画像データ等を表示する。
133はリアルタイムクロックモジュールで、機器内で管理する日付と時刻を更新/保存するためのもので、バックアップ電池134によってバックアップされている。
161はE−IDEインタフェースで、外部記憶装置を接続するためのものである。本実施形態においては、このI/Fを介してハードディスクドライブ160を接続し、ハードディスク162へ画像データを記憶させたり、ハードディスク162から画像データを読み込む動作を行う。
142,147はそれぞれコネクタで、それぞれリーダ部200,プリンタ部300とに接続され、同調歩同期シリアルI/F143,148とビデオI/F144,149とから構成される。
140はスキャナI/Fで、コネクタ142を介してリーダ部200と接続され、また、スキャナバス141によってメインコントローラ111と接続されており、リーダ部200から受け取った画像に対して所定の処理を施す機能を有し、さらに、リーダ部200から送られたビデオ制御信号をもとに生成した制御信号を、スキャナバス141に出力する機能も有する。スキャナバス141からDRAM116へのデータ転送は、バスコントローラ113によって制御される。
145はプリンタI/Fで、コネクタ147を介してプリンタ部300と接続され、また、プリンタバス146によってメインコントローラ111と接続されており、メインコントローラ111から出力された画像データに所定の処理を施して、プリンタ部300へ出力する機能を有し、さらに、プリンタ部300から送られたビデオ制御信号をもとに生成した制御信号を、プリンタバス146に出力する機能も有する。DRAM116上に展開されたラスタイメージデータのプリンタ部への転送は、バスコントローラ113によって制御され、プリンタバス146、ビデオI/F149を経由して、プリンタ部300へDMA転送される。
<スキャナI/Fの画像処理部の説明>
図5は、図4に示したスキャナI/F140の画像処理を担う部分の詳細な構成を示すブロック図であり、図4と同一のものには同一の符号を付してある。
図5は、図4に示したスキャナI/F140の画像処理を担う部分の詳細な構成を示すブロック図であり、図4と同一のものには同一の符号を付してある。
図に示すように、リーダ部200から、コネクタ142を介して送られる画像信号に対して、つなぎ&MTF補正部601で、CCD218が3ラインCCDの場合、つなぎ処理はライン間の読取位置が異なるため、読取速度に応じてライン毎の遅延量を調整し、3ラインの読取位置が同じになるように信号タイミングを補正し、MTF補正は読取速度によって読取のMTFが変るため、その変化を補正する。読取位置タイミングが補正されたデジタル信号は入力マスキング部602によって、CCD218の分光特性及びランプ212及びミラー214、215、216の分光特性を補正する。入力マスキング部602の出力はACSカウント部(オートカラーセレクトカウント部)405及びメインコントローラ111へと送られる。
<ACSカウント部の説明>
以下、図6を参照して、ACSカウント部405の構成について詳細に説明する。
以下、図6を参照して、ACSカウント部405の構成について詳細に説明する。
図6は、図4に示したACSカウント部405の構成を示すブロック図である。
オートカラーセレクト(以下、ACS)は、原稿がカラーなのか白黒なのかを判断する。つまり画素ごとの彩度を求めてある閾値以上の画素がどれだけ存在するかに基づいてカラー判定を行うものである。
しかし、白黒原稿であっても、MTF等の影響により、ミクロ的に見るとエッジ周辺に色画素が多数存在し、単純に画素単位でACS判定を行うのは難しい。このACS手法はさまざまな方法が提供されているが、本実施形態は、特定のACS手法に限定されるでものではないため、ごく一般的な手法で説明を行う。
上述したように、白黒画像でもミクロ的に見ると色画素が多数存在するわけであるから、その画素が本当に色画素であるかどうかは、注目画素に対して周辺の色画素の情報で判定する必要があり、図6に示すフィルタ501はそのためのフィルタであり、注目画素に対して周辺画素を参照する為にFIFOの構造をとる。
502は領域検出回路で、メインコントローラ111からセットされた507〜510のレジスタに設定された値と、リーダ部200から送られたビデオ制御信号512を元に、ACSをかける領域信号505を作成する回路である。
503は色判定部で、ACSをかける領域信号505に基づき、注目画素に対してフィルタ501内のメモリ内の周辺画素を参照し、注目画素が色画素か白黒画素かを決定し、色判定信号506を生成する。
504はカウンタで、色判定部503が出力した色判定信号506の個数を数える。
以下、ACS動作について説明する。
まず、メインコントローラ111は、読み込み範囲に対してACSをかける領域を決定し、レジスタ507〜510に設定する(本実施形態では、原稿に対して独立で範囲を決める構成をとる)。また、メインコントローラ111は、ACSをかける領域内での色判定信号506の個数を計数するカウンタ504の値を、所定の閾値と比較し、当該原稿がカラーなのか白黒なのかを判断する。
なお、レジスタ507〜510には、主走査方向,副走査方向それぞれについて、色判定部503が判定を開始する位置,判定を終了する位置を、リーダ部200から送られたビデオ制御信号512に基づいて設定しておく。本実施形態では、実際の原稿の大きさよりもそれぞれ10mm程度小さめに設定している。
<プリンタI/Fの画像処理部の説明>
以下、図7を参照して、プリンタI/F145の画像処理を担う部分についての詳細な説明を行う。
以下、図7を参照して、プリンタI/F145の画像処理を担う部分についての詳細な説明を行う。
図7は、図4に示したプリンタI/F145の画像処理を担う部分の詳細な構成を示すブロック図であり、図4と同一のものには同一の符号を付してある。
図に示すように、メインコントローラ111から、プリンタバス146を介して送られる画像信号は、まずLOG変換部701に入力される。LOG変換部701では、LOG変換でRGB信号からCMY信号に変換する。
702はモアレ除去部で、LOG変換部701から出力されるCMY信号のモアレを除去する。703はUCR&マスキング部で、モアレ除去部702でモアレ除去処理されたCMY信号をUCR処理してCMYK信号を生成し、マスキング処理部してプリンタの出力にあった信号に補正する。
704はγ補正部で、UCR&マスキング部703で処理された信号を濃度調整する。705はフィルタ部705で、γ補正部704で濃度調整されたCMY信号をスムージング又はエッジ処理する。
これらの処理を経たCMY信号(画像)は、コネクタ147を介してプリンタ部300へと送られる。
<GraphicProcessorの説明>
以下、図8を参照して、GraphicProcessor135についての詳細な説明を行う。
以下、図8を参照して、GraphicProcessor135についての詳細な説明を行う。
図8は、図4に示したGraphicProcessor135の詳細な構成を示すブロック図であり、図4と同一のものには同一の符号を付してある。
図に示すように、GraphicProcessor135は、画像回転、画像変倍、色空間変換、二値化の処理をそれぞれ行うモジュール、画像回転部801、画像変倍部802、色空間変換部802、二値化部805を有する。また、色空間変換部802はLUT(ルックアップテーブル)804を備えている。
なお、SRAM136は、GraphicProcessor135の各々のモジュールの一時的なワーク領域として使用される。各々のモジュールが用いるSRAM136のワーク領域が競合しないよう、あらかじめ各々のモジュールごとにワーク領域が静的に割り当てられているものとする。
また、GraphicProcessor135は、I/F137を介してメインコントローラ111と接続され、DRAM116との間のデータの転送は、バスコントローラ113によって制御されDMA転送される。
さらに、バスコントローラ113は、GraphicProcessor135の各々のモジュールにモード等を設定する制御及び、各々のモジュールに画像データを転送するためのタイミング制御を行う。
<画像回転部の説明>
以下、図8に示した画像回転部801における画像回転処理手順を示す。
以下、図8に示した画像回転部801における画像回転処理手順を示す。
CPU112は、I/F137を介して、バスコントローラ113に画像回転制御のための設定を行う。この設定によりバスコントローラ113は画像回転部801に対して画像回転に必要な設定(たとえば画像サイズや回転方向・角度等)を行う。
必要な設定を行った後に、再度CPU112からバスコントローラ113に対して画像データ転送の許可を行う。この許可に従い、バスコントローラ113はDRAM116もしくは各I/Fを介して接続されているデバイスから画像データの転送を開始する。
なお、ここでは回転を行う画像サイズを32画素×32ラインとし、また、画像バス2008上に画像データを転送させる際に24byte(RGB各々8bitで1画素分)を単位とする画像転送を行うものとする。
上述のように、32画素×32ラインの画像を得るためには、上述の単位データ転送を32×32回行う必要があり、かつ不連続なアドレスから画像データを転送する必要がある(図9参照)。図9は、画像回転部801の動作を説明する図である。
不連続アドレッシングにより転送された画像データは、読み出し時に所望の角度に回転されているように、SRAM136に書き込まれる。例えば、90度反時計方向回転であれば、転送される画像データを、図10に示すようにY方向に書き込んでいく。読み出し時にX方向に読み出すことで、画像が回転される。図10は、画像回転部801の動作を説明する図である。
32画素×32ラインの画像回転(SRAM136への書き込み)が完了した後、画像回転部801はSRAM136から上述した読み出し方法で画像データを読み出し、バスコントローラ113に画像を転送する。回転処理された画像データを受け取ったバスコントローラ113は、連続アドレッシングを以って、DRAM116もしくはI/F上の各デバイスにデータを転送する。
こうした一連の処理は、CPU112からの処理要求が無くなるまで(必要なページ数の処理が終わったとき)繰り返される。
<画像変倍部の説明>
以下、図8に示した画像変倍部802における処理手順を示す。
以下、図8に示した画像変倍部802における処理手順を示す。
CPU112は、I/F137を介して、バスコントローラ113に画像変倍制御のための設定を行う。この設定によりバスコントローラ113は画像変倍部802に対して画像変倍に必要な設定(主走査方向の変倍率、副走査方向の変倍率、変倍後の画像サイズ等)を行う。必要な設定を行った後に、再度CPU112からバスコントローラ113に対して画像データ転送の許可を行う。この許可に従い、バスコントローラ113はDRAM116もしくは各I/Fを介して接続されているデバイスから画像データの転送を開始する。
画像変倍部802は、受け取った画像データを一時SRAM136に格納し、これを入力バッファとして用いて、格納したデータに対して主走査、副走査の変倍率に応じて必要な画素数、ライン数の分の補間処理を行って画像を拡大もしくは縮小することで、変倍処理とする。変倍後のデータは再度SRAM136へ書き戻し、これを出力バッファとして画像変倍部802はSRAM136から画像データを読み出し、バスコントローラ113に転送する。
変倍処理された画像データを受け取ったバスコントローラ113は、DRAM116もしくはI/F上の各デバイスにデータを転送する。
<色空間変換部の説明>
以下、図8に示した色空間変換部803における処理手順を示す。
<色空間変換部の説明>
以下、図8に示した色空間変換部803における処理手順を示す。
CPU112は、I/F137を介して、バスコントローラ113に色空間変換制御のための設定を行う。この設定によりバスコントローラ113は色空間変換部803およびLUT(ルック・アップ・テーブル)に対して色空間変換処理に必要な設定(後述のマトリックス演算の係数、LUTのテーブル値等)を行う。
必要な設定を行った後に、再度CPU112からバスコントローラ113に対して画像データ転送の許可を行う。この許可に従い、バスコントローラ113はDRAM116もしくは各I/Fを介して接続されているデバイスから画像データの転送を開始する。
色空間変換部803は、受け取った画像データ1画素ごとに対して、まず下記の式で表される3×3のマトリックス演算を施す。
上式の演算によって、例えばRGB色空間からYuv色空間への変換など、各種の色空間変換を行うことができる。
次に、マトリックス演算後のデータに対して、LUTによる変換を行う。これによって、非線形の変換をも行うことができる。当然、スルーのテーブルを設定することにより、実質的にLUT変換を行わないこともできる。
その後、色空間変換部803は色空間変換処理された画像データをバスコントローラ113に転送する。色空間変換処理された画像データを受け取ったバスコントローラ113は、DRAM116もしくはI/F上の各デバイスにデータを転送する。
<画像変換部の説明>
以下、図8に示した画像変換部804における処理手順を示す。
以下、図8に示した画像変換部804における処理手順を示す。
CPU112は、I/F137を介して、バスコントローラ113に画像変換制御のための設定を行う。この設定によりバスコントローラ113は画像変換部804に対して画像変換に必要な設定(変換後の画像サイズ等)を行う。必要な設定を行った後に、再度CPU112からバスコントローラ113に対して画像データ転送の許可を行う。この許可に従い、バスコントローラ113はDRAM116もしくは各I/Fを介して接続されているデバイスから画像データの転送を開始する。
画像変換部804は、受け取った画像データを一時SRAM136に格納し、これを入力バッファとして用いて、格納したデータに対してあらかじめ設定された設定値に応じて必要な画素数、ライン数の分のパディングを付加もしくはクリッピングをすることで、画像サイズの変換処理を行う。画像変換後のデータは再度SRAM136へ書き戻し、これを出力バッファとして画像変換部803はSRAM136から画像データを読み出し、バスコントローラ113に転送する。
パディング処理もしくはクリッピング処理された画像データを受け取ったバスコントローラ113は、DRAM116もしくはI/F上の各デバイスにデータを転送する。
<画像二値化部の説明>
以下、図8に示した画像二値化部805における処理手順を示す。
以下、図8に示した画像二値化部805における処理手順を示す。
CPU112が、I/F137を介して、バスコントローラ113に二値化制御のための設定を行う。この設定によりバスコントローラ113は画像二値化部805に対して二値化処理に必要な設定(変換方法に応じた各種パラメータ等)を行う。必要な設定を行った後に、再度CPU112からバスコントローラ113に対して画像データ転送の許可を行う。この許可に従い、バスコントローラ113はDRAM116もしくは各I/Fを介して接続されているデバイスから画像データの転送を開始する。
画像二値化部805は、受け取った画像データに対して二値化処理を施す。本実施形態では、二値化の手法としては、画像データを所定の閾値と比較して単純に二値化するものとする。もちろん、ディザ法、誤差拡散法、誤差拡散法を改良したものなど、いずれの手法によってもかまわない。
その後、画像二値化部805は二値化処理された画像データをバスコントローラ113に転送する。二値化処理された画像データを受け取ったバスコントローラ113は、DRAM116もしくはI/F上の各デバイスにデータを転送する。
<画像多値化部の説明>
以下、図8に示した画像多値化部806における処理手順を示す。
以下、図8に示した画像多値化部806における処理手順を示す。
CPU112は、I/F137を介して、バスコントローラ113に画像多値化制御のための設定を行う。この設定によりバスコントローラ113は画像多値化部806に対して画像多値化に必要な設定(多値化後の色空間等)を行う。必要な設定を行った後に、再度CPU112からバスコントローラ113に対して画像データ転送の許可を行う。この許可に従い、バスコントローラ113はDRAM116もしくは各I/Fを介して接続されているデバイスから画像データの転送を開始する。
画像多値化部806は、受け取った画像データを一時SRAM136に格納し、これを入力バッファとして用いて、格納した2値画像データを白黒多値、またはカラー多値画像に変換する。多値化後のデータは再度SRAM136へ書き戻し、これを出力バッファとして画像多値化部806はSRAM136から画像データを読み出し、バスコントローラ113に転送する。
多値化処理された画像データを受け取ったバスコントローラ113は、DRAM116もしくはI/F上の各デバイスにデータを転送する。
<画像合成部の説明>
以下、図8に示した画像合成部807における処理手順を示す。
以下、図8に示した画像合成部807における処理手順を示す。
CPU112は、I/F137を介して、バスコントローラ113に画像合成制御のための設定を行う。この設定によりバスコントローラ113は画像合成部807に対して画像合成に必要な設定(合成比率、入出力の色空間、主副走査の画像サイズ等)を行う。必要な設定を行った後に、再度CPU112からバスコントローラ113に対して画像データ転送の許可を行う。この許可に従い、バスコントローラ113はDRAM116もしくは各I/Fを介して接続されているデバイスから画像データの転送を開始する。
画像合成部807は、受け取った2つの画像データをそれぞれ一時SRAM136に格納し、これを入力バッファとして用いて、格納した2つの画像データに対して合成処理する。合成後のデータは再度SRAM136へ書き戻し、これを出力バッファとして画像合成部807はSRAM136から画像データを読み出し、バスコントローラ113に転送する。
合成処理された画像データを受け取ったバスコントローラ113は、DRAM116もしくはI/F上の各デバイスにデータを転送する。
<タイル画像(パケット)フォーマット>
GraphicProcessor135に対しては、画像データを図24に示すパケット化された形式で転送する。画像データは、CPUもしくはGraphicProcessor135によって、32ピクセル×32ピクセルのタイル単位の画像データ3002に分割され、このタイル単位の画像に、必要なヘッダ情報3001を付加してデータパケットとする。
GraphicProcessor135に対しては、画像データを図24に示すパケット化された形式で転送する。画像データは、CPUもしくはGraphicProcessor135によって、32ピクセル×32ピクセルのタイル単位の画像データ3002に分割され、このタイル単位の画像に、必要なヘッダ情報3001を付加してデータパケットとする。
データパケットは図24に示すパケットテーブル6001によって管理される。
パケットテーブル6001の構成要素は次の通りである。テーブルに登録されたパケットアドレスポインタ(PacketAddressPointer)6002およびパケット長(PacketLength)6005それぞれの値について0を5ビット付加すると、それぞれパケットの先頭アドレスおよびパケットのバイト長となる。
PacketAddressPointer(27ビット)+00000(5ビット)=パケット先頭アドレス(32ビット)
PacketLength(11ビット)+00000(5ビット)=パケットのバイト長(16ビット)
なおパケットテーブル6001とチェインテーブル6010は分割されないものとする。
PacketLength(11ビット)+00000(5ビット)=パケットのバイト長(16ビット)
なおパケットテーブル6001とチェインテーブル6010は分割されないものとする。
パケットテーブル6001のエントリはタイルの走査方向に並んでおり、Yn/Xn=0
000/000,000/001,000/002,....という順で並んでいる。このパケットテーブル6001の各エントリは一意にひとつのタイルを示す。また、Yn/Xmax(XmaxはX方向についての最大値)の次のエントリはYn+1/X0となる。
000/000,000/001,000/002,....という順で並んでいる。このパケットテーブル6001の各エントリは一意にひとつのタイルを示す。また、Yn/Xmax(XmaxはX方向についての最大値)の次のエントリはYn+1/X0となる。
パケットがひとつ前のパケットとまったく同じデータである場合は、そのパケットはメモリ上には書かず、パケットテーブルのエントリに1つ前のエントリと同じPacketAddressPointer,PacketLengthを格納する。すなわち1つのパケットデータを2つのエントリが指すようなかたちになる。この場合、2つめのテーブルエントリのRepeatFlag6003がセットされる。
パケットがチェインDMAにより複数に分断された場合は、分割フラグ(DivideFlag)6004をセットし、そのパケットの先頭部分が入っているチェインブロックのチェインテーブル番号(ChainTableNo)6006をセットする。
チェインテーブル6010のエントリはチェインブロックアドレス(ChainBlockAddress)6011とチェインブロック長(ChainBlockLength)6012を有しており、テーブルの最後のエントリにはアドレス長さ共に0を格納しておく。
<PDL画像出力時のシーケンス>
図11は、本発明の画像形成装置の第1の制御処理手順の一例を示すフローチャートであり、本実施形態におけるPDL画像出力の手順に対応する。なお、図中のS3001〜S3008は各ステップを示す。また、このフローチャートは、図1に示したPC401,402内の図示しないCPU,図4に示したCPU112により記憶媒体に格納されたプログラムに基づいて実行されるものとする。
図11は、本発明の画像形成装置の第1の制御処理手順の一例を示すフローチャートであり、本実施形態におけるPDL画像出力の手順に対応する。なお、図中のS3001〜S3008は各ステップを示す。また、このフローチャートは、図1に示したPC401,402内の図示しないCPU,図4に示したCPU112により記憶媒体に格納されたプログラムに基づいて実行されるものとする。
まず、PDL画像を出力する場合、ステップS3001では、PC401,402上でユーザが当該PDL画像出力ジョブのプリント設定を行う。プリント設定内容は、部数、用紙サイズ、片面/製本、ページ出力順序、ソート出力、ステイプル止めの有無等である。
次に、ステップS3002では、PC401,402上で印刷指示を与え、それと共にPC401,402上にインストールされているドライバソフトウェアが、印刷対象となるPC401,402上のコードデータをいわゆるPDLデータに変換して、S3001で設定したプリント設定パラメータとともに、本画像入出力装置の制御装置110に、ネットワーク400を介してPDLデータを転送する。
次にステップS3003では、制御装置110のメインコントローラ111のCPU112が、コネクタ122およびNetworkController121を介して転送されたPDLデータを前記プリント設定パラメータに基づいて、画像データに展開(ラスタライズ)する。画像データの展開は、DRAM116上に行われる。画像データの展開が完了するとS3004へ進む。
ステップS3004では、メインコントローラ111がDRAM116上に展開された画像データを、GraphicProcessor135に転送する。
ステップS3005では、GraphicProcessor135が、前記プリント設定パラメータとは独立に、画像処理を行う。例えば、前記プリント設定パラメータで指定された用紙サイズがA4であるにもかかわらず、プリンタ部300の給紙ユニット360にはA4R用紙しかない場合には、GraphicProcessor135で画像を90度回転することによって、出力用紙にあわせた画像出力を行うことができる。画像データの画像処理が完了するとS3006へ進む。
ステップS3006では、GraphicProcessor135がメインコントローラ111へ画像処理後の画像データを転送する。メインコントローラ111は転送されてきた画像データをDRAM116上に記憶する。
ステップS3007では、メインコントローラ111はプリンタI/F145およびコネクタ147を介して、プリンタ部300を制御しつつ、適切なタイミングでDRAM116上の画像データを、プリンタ部300へと転送する。
ステップS3008では、制御装置110が、プリンタ部300を制御して画像データをプリント出力する。画像データの転送が完了すると、すなわち当該PDLジョブが終了すると、プリント出力を終了する。
<コピー画像出力時のシーケンス>
図12は、本発明の画像形成装置の第2の制御処理手順の一例を示すフローチャートであり、本実施形態におけるコピー画像出力の手順に対応する。なお、図中のS4001〜S4007は各ステップを示す。また、このフローチャートは、図4に示したCPU112により記憶媒体に格納されたプログラムに基づいて実行されるものとする。
図12は、本発明の画像形成装置の第2の制御処理手順の一例を示すフローチャートであり、本実施形態におけるコピー画像出力の手順に対応する。なお、図中のS4001〜S4007は各ステップを示す。また、このフローチャートは、図4に示したCPU112により記憶媒体に格納されたプログラムに基づいて実行されるものとする。
コピー画像を出力する場合、ステップS4001では、操作部150上でユーザが当該コピー画像出力ジョブのコピー設定を行う。コピー設定内容は、部数、用紙サイズ、片面/製本、拡大/縮小率、ソート出力、ステイプル止めの有無等である。
次に、ステップS4002では、操作部150上でコピー開始指示を与えると、制御装置110のメインコントローラ111はスキャナI/F140およびコネクタ142を介してリーダ部200を制御し、原稿の画像データを読み込む。画像データはDRAM116上に記憶される。
従来のコピー機では、前記コピー設定の拡大/縮小率の設定に応じて、すなわち副走査方向の変倍率に応じて光学ユニット213の移動速度を変化させることにより副走査方向の変倍処理を実現していた。しかしながら、本実施形態では、前記コピー設定の拡大/縮小率の設定にかかわらず、必ず等倍(100%)で画像データを読み取り、変倍処理については、主走査方向、副走査方向ともに、後述するGraphicProcessor135によって行うものとする。
次に、ステップS4003では、メインコントローラ111がDRAM116上の画像データを、GraphicProcessor135に転送する。ステップS4004では、GraphicProcessor135が、前記コピー設定パラメータに基づいて画像処理を行う。例えば、拡大400%の設定がなされているときには、GraphicProcessor135内のモジュールである画像変倍部を用いて主走査方向、副走査方向、双方への変倍処理を行う。画像データの画像処理が完了するとS4005へ進む。
ステップS4005では、GraphicProcessor135がメインコントローラ111へ画像処理後の画像データを転送する。メインコントローラ111は転送されてきた画像データをDRAM116上に記憶する。
次に、ステップS4006では、メインコントローラ111はプリンタI/F145およびコネクタ147を介して、プリンタ部300を制御しつつ、適切なタイミングでDRAM116上の画像データを、プリンタ部300へと転送する。
さらに、ステップS4007では、制御装置110が、プリンタ部300を制御して画像データをプリント出力する。画像データの転送が完了すると、すなわち当該コピージョブが終了すると、プリント出力を終了する。
<パーソナルボックス機能の説明>
以下、図13〜図19を参照して、本実施形態におけるパーソナルボックス機能について詳細に説明する。
以下、図13〜図19を参照して、本実施形態におけるパーソナルボックス機能について詳細に説明する。
図13は、図1に示した操作部150のキー配列を示す平面図である。
図において、1501は電源スイッチで、本体への通電を制御する。1502は予熱キーで、予熱モードのON/OFFに使用する。1503はコピーAモードキーで、複数の機能の中からコピーAモードを選択するときに使用する。1504はコピーBモードキーで、複数の機能の中からコピーBモードを選択するときに使用する。コピーA及びコピーBとは、各々同じコピー機能であるが、片方のコピーのスキャナ読み込みが終了している場合は次のコピーの入力ができるため、敢えてユーザに分かりやすくするために二つのコピーに分けている。
1505はボックスキーで、複数の機能の中からボックスモードを選択するときに使用する。ボックス機能とは、ユーザ個人や部署毎に複写機内のメモリに記憶領域を持ち、そこにPDLやスキャン画像を入れておき、好きなときに出力する機能である。
1506は拡張キーで、PDLに対する操作を行うときに使用する。1503〜1506は後述するLCD1516の各々の機能画面を呼び出すときにも使用され、LCD1516の表示により各々のジョブの状況を見ることができる。
1507はコピースタートキーで、コピーの開始を指示するときに用いるキーである。1508はストップキーで、コピーを中断したり、中止したりするときに用いるキーである。1509はリセットキーで、スタンバイ中は標準モードに復帰させるキーとして動作する。
1510はガイドキーで、各機能を知りたいときに使用するキーである。1511はユーザモードキーで、ユーザがシステムの基本設定を変更するときに使用する。1512は割り込みキーで、コピー中に割り込みしてコピーしたいときに用いる。1513はテンキーで、数値の入力を行うときに使用する。
1514はクリアキーで、数値をクリアするときに用いる。1515はIDキーで、複写機を使用する場合にIDの入力モードに移行するときに使用する。1516は液晶画面とタッチセンサの組合せからなるLCDタッチパネルであり、各モード毎に個別の設定画面が表示され、さらに、描画されたキーに触れることで、各種の詳細な設定を行うことが可能である。また、各々のジョブの動作状況表示なども行う。
1517はネットワークの通信状態を示すタリーランプで、通常緑色で、通信しているときは緑色で点滅し、ネットワークエラーの場合には赤色になる。
1518はACS(オートカラーセレクト)キーで、コピー原稿がカラーか白黒かを自動的に判別し、カラーならばカラーで、白黒ならば黒単色でスキャンするモードを設定する場合に使用する。1519はフルカラーモードキーで、コピー原稿に関わらずフルカラーでスキャンするモードを設定する場合に使用する。1520はブラックモードキーで、コピー原稿に関わらず黒単色でスキャンするモードを設定する場合に使用する。1518〜1520はトグル動作し、必ずどれか一つが選択されており、選択されているキーが点灯している。
図14は、図13に示した操作パネル1516のコピー標準画面の一例を示した模式図である。本実施形態の画像処理装置は、電源投入時にデフォルトとして、このコピー標準画面で起動するようになっている。
図において、1601はメッセージラインで、コピージョブの状態をメッセージで表示する。1602は倍率表示で、設定された倍率やコピーモードによって自動的に決められる倍率をパーセントで表示する。1603は用紙サイズ表示で、選択された出力用紙を表示し、自動用紙選択が設定されている場合にはオート用紙というメッセージを表示する。
1604は置数表示で、何枚コピーするかを示す。1605は縮小キーで、縮小コピーを行いたい場合に使用する。1606は等倍キーで、縮小や拡大が設定されている場合に等倍に戻したいときに使用する。1607は拡大キーで、拡大コピーを行いたい場合に使用する。1608はズームキーで、細かい単位で倍率を設定して縮小コピーや拡大コピーを行いたい場合に使用する。
1609は用紙選択キーで、出力用紙を指定する場合に使用する。1610はフィニッシャキーで、ソートやステイプルのモードを設定する場合に使用する。1611は両面キーで、両面モードを設定する場合に使用する。
1612は濃度表示で、現在の濃度が分かるようになっており、左側が濃度が薄く、右側が濃度が濃いことを示す。また、濃度表示1612は、うすくキー1613、こくキー1615と連動して表示が変化するようになっている。うすくキー1613は、濃度を薄くしたい場合に使用する。こくキー1615は、濃度を濃くしたい場合に使用する。1614は自動キーで、自動的に濃度を決定するモードを使用する場合に使用する。
1616は文字キーで、文字原稿をコピーするのに適した濃度に自動的に設定する文字モードを設定する場合に使用する。1617は文字/写真キーで、写真が混在した原稿をコピーするのに適した濃度に自動的に設定する文字/写真モードを設定する場合に使用する。1618は応用モードキーで、コピー標準画面で設定できない様々なコピーモードを設定する場合に使用する。
1619はシステム状況キーで、現在この画像入出力システム100で行われているプリントやスキャンの状況を見たい場合に使用する。このシステム状況キー1619は、コピー標準画面だけではなく、常にこの位置に現れており、いつでもこのキーを押すことによりシステムの状況を見ることができるようになっている。
また、図14では図示していないが、領域1620は、メッセージライン1601で表示する必要のない優先度の低いアラームや、他の機能の実行状態などをメッセージ表示するステータスラインである。
図15は、図4に示したハードディスク162の論理的な使用方法を示した図である。
図に示すように、本実施形態においては使用用途に応じてハードディスクの記憶領域をテンポラリ領域701とボックス領域1702に論理的に分ける。テンポラリ領域1701は、画像データの出力順序を変えたり、複数部出力においても一回のスキャンで出力ができるようにするために、PDLの展開データやスキャナからの画像データを一時的に記憶する記憶領域である。
ボックス領域1702はボックス機能を使用するための記憶領域であり、1703〜1707のように登録された数の小さな記憶領域に分割されている。ボックス1703〜1707は、各ユーザや会社などの部署毎に割り当てられ、各ボックスにはボックス名とパスワードを付けることができる。ユーザはボックスを指定することでPDLジョブやスキャンジョブを各ボックス入力することができ、パスワードを入力することで実際にボックスの中を見たり、設定変更やプリント出力を行う。
図16は、本発明の画像形成装置の第3の制御処理手順の一例を示すフローチャートであり、本実施形態におけるボックス登録の手順に対応する。なお、本実施形態におけるボックスへの登録は、ホストコンピュータからのPDL画像と、スキャナからのスキャン画像の登録があり、(a)はホストコンピュータ(図1に示したPC401,402)からのPDL画像のボックス登録手順に対応し、(b)はスキャナ(図1に示したリーダ部200)からのスキャン画像のボックス登録処理に対応する。なお、図中のS1801〜S1808は各ステップを示す。また、(a)のフローチャートは、図1に示したPC401,402内の図示しないCPU,図4に示したCPU112により記憶媒体に格納されたプログラムに基づいて実行され、(b)のフローチャートは、図4に示したCPU112により記憶媒体に格納されたプログラムに基づいて実行されるものとする。
まず、図16(a)を参照して図1に示したPC401,402からのPDL画像をボックス登録する場合について説明する。
まず、ステップS1801では、PC401,402上でユーザがプリント設定を行いS1802に進む。プリント設定内容は、部数、用紙サイズ、拡大縮小率、片面/製本、ページ出力順序、ソート出力、ステイプル止めの有無等である。
次に、ステップS1802では、PC401,402上でボックス番号を設定することで、ハードディスク162のボックス領域1702内の領域が指定され、ステップS1803に進む。例えば、ボックス番号が1と指定されると、ボックス領域1702内のパーソナルボックス領域1703が指定されることなる。
次に、ステップS803では、PC401,402上で印刷指示を与え、それと共にPC401,402上にインストールされているドライバソフトウェアが印刷対象となるコードデータをいわゆるPDLデータに変換して、ステップS1801で設定したプリント設定パラメータとともに、本画像入出力装置の制御装置110にPDLデータを転送し、ステップS1804に進む。
ステップS1804では、転送されたPDLデータを画像データに展開(ラスタライズ)する。画像データの展開が完了すると、ステップS1805に進む。
そして、ステップS1805では、展開された画像データがハードディスク162のボックス領域領域1702に順次記録され、例えばステップS1802で指定されたボックス番号が「1」のときは、領域1703内に記憶される。このとき、ステップS1801で設定したプリント設定パラメータも領域1703に記録される。なお、ステップS1802で指定されたボックス番号が「2」、「3」のときは、それぞれ領域1704、領域1705に記憶されるものとする。
次に、図16(b)を参照して図1に示したリーダ部200からのスキャン画像をボックス登録する場合について説明する。
まず、ステップS1806において、操作部150により画像を入力するボックス番号を指定し、ステップS1807に進む。
ステップS1807では、画像処理等のスキャン設定を操作部150により指定し、ステップS1808に進む。
ステップS1808では、スキャンスタートの指示を出す(図13に示したコピースタートキー1507を押下する)ことで、リーダ部200で原稿を読み取り、ステップS1809に進む。
ステップS1809では、ステップS1808で読み取った画像をステップS1806で指定したボックス領域に格納する。
図17は、図13に示した操作パネル1500のボックスキー1505を押下した場合のLCD1516の表示を示す模式図であり、ボックス選択画面に対応する。
図において、900はボックスを選択する画面(ボックス選択画面)である。ボックス選択画面900において、901は各ボックスの情報を示しており、そのボックス番号901a、ボックス名901b、ハードディスク162のボックス領域1702に対してそのボックスがどれだけ容量をとっているかの情報901cを表示する。ボックス番号901aを押下すると、図18に示すパスワード入力画面に遷移する。
1902,1903はそれぞれ上下スクロールキーであり、901の表示を越える数のボックスが登録されているときに、画面をスクロールする場合に使用する。
図18は、図17に示したボックス選択画面900のボックス番号901aを押圧した場合のLCD1516の表示を示す模式図であり、パスワード入力画面に対応する。
図において、1000はパスワード入力画面であり、この画面から各ボックスに設定されているパスワードを入力することで図19に示すボックス内画面に遷移し、各ボックスにアクセスできるようになる。なお、パスワードが違う場合には、図示していない警告画面に遷移し、ボックスにはアクセスできない。
パスワード入力画面1000において、1003はパスワード表示欄で、操作部150のテンキーや1513やタッチパネル1516から入力されたパスワードを伏せ文字で表示する。
1001は取消キーで、キーを押下することで図17に示したボックス選択画面900に戻る。1002はOKキーで、このキーを押下することで入力したパスワードの確定となり、パスワードの検証が行われる。
図19は、図18に示したパスワード入力画面1000のOKキー1002を押下しパスワードが正しいと判断された場合のLCD1516の表示を示す模式図であり、ボックス内ファイル表示画面に対応する。
図において、1100はボックス内ファイル表示画面である。ボックス内ファイル表示画面1100において、1101はボックス内のファイルリストで、各ファイルの登録日時110a、ファイル名1101bがリスト表示される。ファイルを選択するにはファイル名1101bを押下し、現在選択されているファイルは反転表示される。
1102はスキャンキーで、現在開いているボックスにスキャナから画像を入力する場合に使用し、図示していないスキャンの設定画面に遷移する。1103はプリントキーで、ファイルリスト1101で選択しているファイルをプリントする場合に使用する。
1104は色変換キーで、ファイルリスト1101で選択しているファイルの色変換を行う場合に使用し、図示していない色変換画面に遷移する。1105は消去キーで、ファイルリスト1101で選択しているファイルを消去する場合に使用する。
1106,1107はそれぞれ上下スクロールキーであり、ファイルリスト1101の表示を超える数のファイルが登録されているときに、画面をスクロールする場合に使用する。1107は閉じるキーで、図17に示したボックス選択画面900に戻るときに使用する。
<ナンバリング合成機能の説明>
図20を用いて、ページナンバや章番号、ユーザIDなどの数字を合成するナンバリング合成機能について説明する。
図20を用いて、ページナンバや章番号、ユーザIDなどの数字を合成するナンバリング合成機能について説明する。
ナンバリングのフォントベクタは、予めハードディスク等のメモリに複数記憶されている。
ナンバリング合成機能を使用して画像形成を行うようユーザが操作部にて複写装置に対して指示を与えると、複写装置は、フォントベクタをフォント展開して生成された画像(図20の(a))と読み込んだ原稿の画像データ(図20の(b))とを合成してプリントする。これにより、ユーザは図20の(c)に示すようなデータを得ることが出来る。
フォントベクタ領域1709について説明する。フォントベクタ領域1709は、ナンバリングのフォントベクタを記憶する為の領域である。
また、フォントベクタ領域1709はテンポラリ領域1701とは異なり、ナンバリングの合成処理を行う為のフォントベクタを記憶する領域であり、ジョブが終了しても、それらのフォントベクタは消去されない。
<フォーム合成機能の説明>
図21を用いて、フォーム合成機能について説明する。フォーム画像は、予めハードディスク等のメモリに複数記憶されている。図21の(a)にフォーム画像の一例を示す。図21の(b)は、複写装置にて読み込むべき原稿である。
図21を用いて、フォーム合成機能について説明する。フォーム画像は、予めハードディスク等のメモリに複数記憶されている。図21の(a)にフォーム画像の一例を示す。図21の(b)は、複写装置にて読み込むべき原稿である。
フォーム合成機能を使用して画像形成を行うようユーザが操作部にて複写装置に対して指示を与えると、複写装置は、フォーム画像と読み込んだ原稿の画像データとを合成してプリントする。これにより、ユーザは図21の(c)に示すようなデータを得ることが出来る。
本形態では、図22に示すHD162にフォーム画像を複数登録することが出来る。また、HD162に対するフォーム画像の登録(記憶処理)または消去(消去処理)は、ユーザが設定出来る。
フォーム合成機能の設定、ならびにフォーム画像の登録・消去の設定方法について説明する。尚、本形態のフォーム合成機能とは、複数のフォーム画像(例えば、表やイラスト)を登録画像としてHD162に記憶しておき、フォーム画像とスキャナにより読み取った画像データとを合成してプリントする機能である。
図22に示す画面2300は、HD162に記憶されたフォーム画像と読み込んだ原稿画像データとのフォーム合成設定画面であり、図13の応用画面1300において、ユーザによりフォーム合成ボタン1302が押下された際に表示される画面である。
図22に示す画面2300は、HD162に記憶されたフォーム画像と読み込んだ原稿画像データとのフォーム合成設定画面であり、図13の応用画面1300において、ユーザによりフォーム合成ボタン1302が押下された際に表示される画面である。
画面2300には、HD162に登録されたフォーム画像のリストが表示される(表示領域2307参照)。図では、「全面合成」という名称のフォーム画像が1個だけHD162に登録されていることを示している。
また、表示領域2307の左端には番号が表示されている。これは、フォーム番号であり、HD162に登録されたフォーム画像毎に付けられているものである。例えば、図では、「全面合成」という名称のフォーム画像に「00」という番号(以下、フォーム番号)が付けられていることを示している。
本形態では、フォーム画像をHD162に登録する際には、フォーム画像とフォーム番号を対応づけてHD162に記憶する。
一方、フォーム番号「01」のラインには、「未登録」と表示されている。これは、該フォーム番号は、未使用であり、該フォーム番号に対応するフォーム画像はHD162に登録されていないことを意味する。
また、フォーム番号「02」、「03」、「04」、「05」も同様に、未使用であり、これらのフォーム番号に対応するフォーム画像はHD162に登録されていないこと(未登録)を意味する。尚、フォーム番号に関して、本形態は00番〜99番まで用意されている。従って、HD162には100個のフォーム画像を登録することが出来る。
HD162にフォーム画像を登録する場合、例えば、フォーム画像の新規登録を行う場合、ユーザは、表示領域2307に表示されている未使用のフォーム番号のなかから何れかのフォーム番号を選択し、登録・消去ボタン2305を押下する。複写装置は、フォーム画像とフォーム番号を対応づけてHD162に記憶する。
尚、HD162に登録されているフォーム画像を読み込んだ画像データと書き換える場合、即ちHD162にフォーム画像を再登録する場合は、HD162に既に登録されているフォーム番号に対応したフォーム番号を選択する。
フォーム合成機能の設定について説明する。ユーザは、画面2300において、表示領域2307内にリスト表示されるフォーム画像のなかから所望するフォーム画像に対応するフォーム番号を押下する。尚、ユーザにより選択されたフォーム画像は白黒反転表示される。
ユーザがフォーム画像を選択し、OKキー2306を押下すると、画面2300にてユーザにより選択されたフォーム画像と読み込んだ原稿画像とのフォーム合成の設定が複写装置に対して行なわれ、図9に示す標準画面に切り替わる。尚、図9の応用モードキー918は、応用モードが設定されていることをユーザに知らせる為に白黒反転表示される。そして、該画面にて、ユーザが図13に示すコピースタートキー1507を押下することにより、複写装置は、フォーム合成コピーを作成するよう合成処理を開始する。
画面2300のチェックコピーボタン2304は、ユーザが選択したフォーム画像と読み込んだ原稿画像データとのフォーム合成コピーを作成する前に、お試しコピー(試し刷り)を行う為のボタンである。
ユーザがチェックコピーボタン2304を押下すると、該ボタン2304は白黒反転表示される。このチェックコピーボタン2304が黒の状態で、ユーザによりOKキー2306が押下されると、フォーム合成コピー作成前にお試しコピーを行うよう複写装置に対して設定される。
取消しボタン2301は、フォーム合成設定の取り消しを行う為のボタンであり、ユーザが取り消しボタン2301を押下すると、図13に示した応用画面1300に戻る。
2302、2303は、上下スクロールボタンであり、1画面では表示しきれない多数のジョブ内容を表示する場合に、画面をスクロールさせるボタンである。ユーザにより2302が押下されると、画面が上にスクロールし、2303が押下されると画面が下にスクロールする。
2305は、登録・消去ボタンである。ユーザが表示領域2307内のなかから何れかのフォーム番号を選択し、登録・消去ボタン2305を押下した場合は、図23に示す登録内容設定画面2400に移行する。
図23の画面2400は、画面2300にてユーザにより選択されたフォーム番号に対応したフォーム画像の登録または消去を行う為の画面である。
図23の登録ボタン2401は、図22にて選択されたフォーム番号に対応するフォーム画像をHD162に記憶する為のボタンである。名称登録ボタン2402は、図22において選択されたフォーム画像の名称の登録に移行する為のボタンである。
消去ボタン2403は、図22で選択されたフォーム番号に対応したフォーム画像をHD162から消去する為のボタンである。
2404は閉じるボタンである。このボタン2404が押下されると、フォーム画像の登録・消去の設定は行わず、図22のフォーム合成設定画面に戻る。
図15は、HD162の概念図である。HD162は、テンポラリ領域1701とパーソナルボックス領域901とフォーム領域1708で構成されている。テンポラリ領域1701は、電子ソートを行うために画像データを一時的に記憶させる領域であり、ジョブ終了後に、それらの画像データは消去される。
パーソナルボックス領域901は、ホストコンピュータからのPDL画像が展開された画像データを、ホストコンピュータから受信したパーソナルボックス番号に対応するパーソナルボックス領域901内のパーソナルボックスに格納する領域である。フォーム領域1708は、フォーム画像を記憶する為の領域である。
フォーム領域1708について説明する。フォーム領域1708は、フォーム画像を記憶する為の領域である。本形態は、フォーム画像をHD162に登録する際には、フォーム番号とフォーム画像を対応づけてフォーム領域1708に記憶する。
また、図22で述べたように、HD162には100個のフォーム画像が登録可能である。複数のフォーム画像を記憶する場合は、フォーム領域1708を複数の記憶領域に分けて使用し、記憶領域毎にフォーム画像を記憶する。
尚、複数のフォーム画像をフォーム領域1708に記憶する場合に関して、フォーム領域1708を予め複数の記憶領域を分けておき、記憶領域毎にフォーム画像を記憶しても良い。
また、記憶する各フォーム画像のデータ量が異なることを考慮して、フォーム領域1708を予め複数の記憶領域には分けずに、フォーム画像を記憶する際に、記憶するフォーム画像のデータ量に対応する記憶領域をフォーム領域1708に確保して記憶しても良い。これにより、メモリを効率良く使用することができる。
また、フォーム領域1708はテンポラリ領域1701とは異なり、フォーム合成処理を行う為のフォーム画像を記憶する領域であり、ジョブが終了しても、それらのフォーム画像は消去されない。フォーム画像は、操作部にてユーザが消去するよう指示することによりHD162から消去される。
<ナンバリング合成時の制御>
本システムにおいて、画像データは、32ピクセル×32ピクセルのタイル単位の画像データに分割されて処理を施すため、フォントベクタをフォント展開して生成された付加画像も32ピクセル×32ピクセルのタイル単位の画像データにする必要がある。
本システムにおいて、画像データは、32ピクセル×32ピクセルのタイル単位の画像データに分割されて処理を施すため、フォントベクタをフォント展開して生成された付加画像も32ピクセル×32ピクセルのタイル単位の画像データにする必要がある。
しかし、付加画像をタイル化する際には、1ページ分の付加画像を作成するのではなく、付加画像に関しては、ユーザID部分のタイルと白部のタイル画像のみを用意し、例えば図25のような付加画像となるようにパケットテーブルの順を並び替えを行うことにより擬似的に1ページ分の付加画像を作成し、その後、原稿と付加画像の合成処理を行えばよい。
図25に示すように原稿に対し複数の位置に合成するようなナンバリング合成においても、付加画像に関しては、メモリ上に3タイルのみあればよく、パケットテーブルの並び順を操作するだけで付加画像を作成することが可能である。
Claims (3)
- 画像をM×N画素にタイル化するタイル化手段と、前記タイル化手段によりタイル化された画像を管理するための管理テーブルを生成する管理テーブル生成手段と、タイル化された画像を適切な位置に配置するよう前記管理テーブルの生成を制御する管理テーブル生成制御手段とを有することを特徴とする画像処理装置。
- 原稿を読み取る読み取り手段と、記憶媒体に格納されたフォントを展開するフォント展開手段と、前記読み取り手段により読み取った原稿画像及びフォントを展開したフォント展開画像をM×N画素にタイル化する前記タイル化手段と、前記タイル化手段によりタイル化された前記原稿画像及び前記フォント展開画像を管理するための管理テーブルを生成する前記管理テーブル生成手段と、タイル化された前記フォント展開画像を適切な位置に配置するよう管理テーブルの生成を制御する前記管理テーブル生成制御手段と、前記管理テーブル生成制御手段によりフォント展開画像を適切な位置に配置した後に前記原稿画像と前記フォント展開画像との合成を行う合成手段とを有することを特徴とする画像処理装置。
- 画像をM×N画素にタイル化する前記タイル化手段と、前記タイル化手段によりタイル化された画像を管理するための管理テーブルを生成する前記管理テーブル生成手段と、タイル化された画像を適切な位置に配置するよう管理テーブル生成手段により生成された前記管理テーブルを並び替える管理テーブル並び替え手段とを有することを特徴とする画像処理装置。
Priority Applications (1)
| Application Number | Priority Date | Filing Date | Title |
|---|---|---|---|
| JP2004358298A JP2006166330A (ja) | 2004-12-10 | 2004-12-10 | 画像処理装置 |
Applications Claiming Priority (1)
| Application Number | Priority Date | Filing Date | Title |
|---|---|---|---|
| JP2004358298A JP2006166330A (ja) | 2004-12-10 | 2004-12-10 | 画像処理装置 |
Publications (1)
| Publication Number | Publication Date |
|---|---|
| JP2006166330A true JP2006166330A (ja) | 2006-06-22 |
Family
ID=36667788
Family Applications (1)
| Application Number | Title | Priority Date | Filing Date |
|---|---|---|---|
| JP2004358298A Withdrawn JP2006166330A (ja) | 2004-12-10 | 2004-12-10 | 画像処理装置 |
Country Status (1)
| Country | Link |
|---|---|
| JP (1) | JP2006166330A (ja) |
Cited By (1)
| Publication number | Priority date | Publication date | Assignee | Title |
|---|---|---|---|---|
| US10530964B2 (en) | 2017-03-09 | 2020-01-07 | Konica Minolta, Inc. | Image forming apparatus determining coinciding image data bands |
-
2004
- 2004-12-10 JP JP2004358298A patent/JP2006166330A/ja not_active Withdrawn
Cited By (1)
| Publication number | Priority date | Publication date | Assignee | Title |
|---|---|---|---|---|
| US10530964B2 (en) | 2017-03-09 | 2020-01-07 | Konica Minolta, Inc. | Image forming apparatus determining coinciding image data bands |
Similar Documents
| Publication | Publication Date | Title |
|---|---|---|
| JP2006121607A (ja) | 画像処理装置及び方法 | |
| JP2004074561A (ja) | カラー画像処理装置及び画像出力方法 | |
| JP2010004124A (ja) | 画像処理装置、制御方法、及びプログラム | |
| JP4849536B2 (ja) | 画像処理システム、制御方法、及びプログラム | |
| JP4498174B2 (ja) | 像域情報生成装置、像域情報生成方法およびプログラム | |
| JP2005111852A (ja) | 画像形成装置、印刷制御方法、及びプログラム | |
| JP2006180044A (ja) | 画像処理装置 | |
| JP2003244365A (ja) | 画像複写装置及びその制御方法 | |
| JP2006163903A (ja) | 画像管理システム | |
| JP2009077144A (ja) | 画像処理装置 | |
| JP2004094731A (ja) | 画像形成装置及び画像形成方法 | |
| JP2006166330A (ja) | 画像処理装置 | |
| JP2006166326A (ja) | 画像処理装置 | |
| JP2004032256A (ja) | 画像処理装置および画像処理装置の制御方法およびプログラムおよび記憶媒体 | |
| JP2005199492A (ja) | 画像処理装置 | |
| JP2005027037A (ja) | フォーマット変換方法及び画像処理装置 | |
| JP2012191458A (ja) | 画像処理装置 | |
| JP2006148445A (ja) | 画像入出力装置 | |
| JP2006295376A (ja) | 画像処理装置 | |
| JP3720674B2 (ja) | 画像処理装置並びに画像処理装置の制御方法および記憶媒体 | |
| JP3970148B2 (ja) | 画像処理装置、画像処理方法、及びプログラム | |
| JP2004349858A (ja) | 画像処理装置およびそれを用いた文書複製装置 | |
| JP2005080010A (ja) | 画像処理装置、画像処理方法及び画像処理用プログラム並びにカラー複写機 | |
| JP2007106089A (ja) | 画像出力装置及びその制御方法、プログラム | |
| JP2006116758A (ja) | 画像処理装置および画像処理方法およびコンピュータが読み取り可能なプログラムを格納した記憶媒体およびプログラム |
Legal Events
| Date | Code | Title | Description |
|---|---|---|---|
| A300 | Withdrawal of application because of no request for examination |
Free format text: JAPANESE INTERMEDIATE CODE: A300 Effective date: 20080304 |
