JP2005296922A - 雨水の殺菌システム - Google Patents
雨水の殺菌システム Download PDFInfo
- Publication number
- JP2005296922A JP2005296922A JP2004287861A JP2004287861A JP2005296922A JP 2005296922 A JP2005296922 A JP 2005296922A JP 2004287861 A JP2004287861 A JP 2004287861A JP 2004287861 A JP2004287861 A JP 2004287861A JP 2005296922 A JP2005296922 A JP 2005296922A
- Authority
- JP
- Japan
- Prior art keywords
- rainwater
- water
- cathode
- stored
- anode
- Prior art date
- Legal status (The legal status is an assumption and is not a legal conclusion. Google has not performed a legal analysis and makes no representation as to the accuracy of the status listed.)
- Pending
Links
- 230000001954 sterilising effect Effects 0.000 title claims abstract description 57
- 244000005700 microbiome Species 0.000 claims abstract description 15
- XLYOFNOQVPJJNP-UHFFFAOYSA-N water Substances O XLYOFNOQVPJJNP-UHFFFAOYSA-N 0.000 claims description 73
- 238000004659 sterilization and disinfection Methods 0.000 claims description 44
- 229920000767 polyaniline Polymers 0.000 claims description 24
- 238000003860 storage Methods 0.000 claims description 16
- 239000000126 substance Substances 0.000 claims description 15
- 239000003575 carbonaceous material Substances 0.000 claims description 9
- 239000003792 electrolyte Substances 0.000 claims description 5
- 239000007769 metal material Substances 0.000 claims description 3
- 239000007788 liquid Substances 0.000 abstract description 3
- 230000005611 electricity Effects 0.000 abstract description 2
- MHAJPDPJQMAIIY-UHFFFAOYSA-N Hydrogen peroxide Chemical group OO MHAJPDPJQMAIIY-UHFFFAOYSA-N 0.000 description 68
- QGZKDVFQNNGYKY-UHFFFAOYSA-N Ammonia Chemical compound N QGZKDVFQNNGYKY-UHFFFAOYSA-N 0.000 description 50
- 230000000052 comparative effect Effects 0.000 description 27
- 238000012360 testing method Methods 0.000 description 26
- 241000894007 species Species 0.000 description 25
- 229910021529 ammonia Inorganic materials 0.000 description 24
- 230000000694 effects Effects 0.000 description 20
- 238000005259 measurement Methods 0.000 description 17
- 238000000034 method Methods 0.000 description 15
- BASFCYQUMIYNBI-UHFFFAOYSA-N platinum Chemical compound [Pt] BASFCYQUMIYNBI-UHFFFAOYSA-N 0.000 description 13
- QVGXLLKOCUKJST-UHFFFAOYSA-N atomic oxygen Chemical compound [O] QVGXLLKOCUKJST-UHFFFAOYSA-N 0.000 description 12
- 239000001301 oxygen Substances 0.000 description 12
- 229910052760 oxygen Inorganic materials 0.000 description 12
- 241000894006 Bacteria Species 0.000 description 11
- OKTJSMMVPCPJKN-UHFFFAOYSA-N Carbon Chemical compound [C] OKTJSMMVPCPJKN-UHFFFAOYSA-N 0.000 description 9
- ZAMOUSCENKQFHK-UHFFFAOYSA-N Chlorine atom Chemical compound [Cl] ZAMOUSCENKQFHK-UHFFFAOYSA-N 0.000 description 9
- 229910052799 carbon Inorganic materials 0.000 description 9
- 239000000460 chlorine Substances 0.000 description 9
- 229910052801 chlorine Inorganic materials 0.000 description 9
- FAPWRFPIFSIZLT-UHFFFAOYSA-M Sodium chloride Chemical compound [Na+].[Cl-] FAPWRFPIFSIZLT-UHFFFAOYSA-M 0.000 description 8
- 229910052751 metal Inorganic materials 0.000 description 8
- 239000002184 metal Substances 0.000 description 8
- 239000000463 material Substances 0.000 description 6
- 229910052697 platinum Inorganic materials 0.000 description 6
- 150000003839 salts Chemical class 0.000 description 6
- 238000005273 aeration Methods 0.000 description 5
- 235000020188 drinking water Nutrition 0.000 description 5
- 239000003651 drinking water Substances 0.000 description 5
- 238000000746 purification Methods 0.000 description 5
- SXAMGRAIZSSWIH-UHFFFAOYSA-N 2-[3-[2-(2,3-dihydro-1H-inden-2-ylamino)pyrimidin-5-yl]-1,2,4-oxadiazol-5-yl]-1-(2,4,6,7-tetrahydrotriazolo[4,5-c]pyridin-5-yl)ethanone Chemical compound C1C(CC2=CC=CC=C12)NC1=NC=C(C=N1)C1=NOC(=N1)CC(=O)N1CC2=C(CC1)NN=N2 SXAMGRAIZSSWIH-UHFFFAOYSA-N 0.000 description 4
- ZRPAUEVGEGEPFQ-UHFFFAOYSA-N 2-[4-[2-(2,3-dihydro-1H-inden-2-ylamino)pyrimidin-5-yl]pyrazol-1-yl]-1-(2,4,6,7-tetrahydrotriazolo[4,5-c]pyridin-5-yl)ethanone Chemical compound C1C(CC2=CC=CC=C12)NC1=NC=C(C=N1)C=1C=NN(C=1)CC(=O)N1CC2=C(CC1)NN=N2 ZRPAUEVGEGEPFQ-UHFFFAOYSA-N 0.000 description 4
- 239000002585 base Substances 0.000 description 4
- 239000012153 distilled water Substances 0.000 description 4
- 230000007935 neutral effect Effects 0.000 description 4
- 238000001139 pH measurement Methods 0.000 description 4
- YJLUBHOZZTYQIP-UHFFFAOYSA-N 2-[5-[2-(2,3-dihydro-1H-inden-2-ylamino)pyrimidin-5-yl]-1,3,4-oxadiazol-2-yl]-1-(2,4,6,7-tetrahydrotriazolo[4,5-c]pyridin-5-yl)ethanone Chemical compound C1C(CC2=CC=CC=C12)NC1=NC=C(C=N1)C1=NN=C(O1)CC(=O)N1CC2=C(CC1)NN=N2 YJLUBHOZZTYQIP-UHFFFAOYSA-N 0.000 description 3
- OYPRJOBELJOOCE-UHFFFAOYSA-N Calcium Chemical compound [Ca] OYPRJOBELJOOCE-UHFFFAOYSA-N 0.000 description 3
- RTAQQCXQSZGOHL-UHFFFAOYSA-N Titanium Chemical compound [Ti] RTAQQCXQSZGOHL-UHFFFAOYSA-N 0.000 description 3
- 230000002378 acidificating effect Effects 0.000 description 3
- 230000009471 action Effects 0.000 description 3
- 239000011575 calcium Substances 0.000 description 3
- 229910052791 calcium Inorganic materials 0.000 description 3
- 239000011780 sodium chloride Substances 0.000 description 3
- 229910001220 stainless steel Inorganic materials 0.000 description 3
- 239000010935 stainless steel Substances 0.000 description 3
- 239000008399 tap water Substances 0.000 description 3
- 235000020679 tap water Nutrition 0.000 description 3
- 239000010936 titanium Substances 0.000 description 3
- 229910052719 titanium Inorganic materials 0.000 description 3
- HMUNWXXNJPVALC-UHFFFAOYSA-N 1-[4-[2-(2,3-dihydro-1H-inden-2-ylamino)pyrimidin-5-yl]piperazin-1-yl]-2-(2,4,6,7-tetrahydrotriazolo[4,5-c]pyridin-5-yl)ethanone Chemical compound C1C(CC2=CC=CC=C12)NC1=NC=C(C=N1)N1CCN(CC1)C(CN1CC2=C(CC1)NN=N2)=O HMUNWXXNJPVALC-UHFFFAOYSA-N 0.000 description 2
- WZFUQSJFWNHZHM-UHFFFAOYSA-N 2-[4-[2-(2,3-dihydro-1H-inden-2-ylamino)pyrimidin-5-yl]piperazin-1-yl]-1-(2,4,6,7-tetrahydrotriazolo[4,5-c]pyridin-5-yl)ethanone Chemical compound C1C(CC2=CC=CC=C12)NC1=NC=C(C=N1)N1CCN(CC1)CC(=O)N1CC2=C(CC1)NN=N2 WZFUQSJFWNHZHM-UHFFFAOYSA-N 0.000 description 2
- IHCCLXNEEPMSIO-UHFFFAOYSA-N 2-[4-[2-(2,3-dihydro-1H-inden-2-ylamino)pyrimidin-5-yl]piperidin-1-yl]-1-(2,4,6,7-tetrahydrotriazolo[4,5-c]pyridin-5-yl)ethanone Chemical compound C1C(CC2=CC=CC=C12)NC1=NC=C(C=N1)C1CCN(CC1)CC(=O)N1CC2=C(CC1)NN=N2 IHCCLXNEEPMSIO-UHFFFAOYSA-N 0.000 description 2
- CONKBQPVFMXDOV-QHCPKHFHSA-N 6-[(5S)-5-[[4-[2-(2,3-dihydro-1H-inden-2-ylamino)pyrimidin-5-yl]piperazin-1-yl]methyl]-2-oxo-1,3-oxazolidin-3-yl]-3H-1,3-benzoxazol-2-one Chemical compound C1C(CC2=CC=CC=C12)NC1=NC=C(C=N1)N1CCN(CC1)C[C@H]1CN(C(O1)=O)C1=CC2=C(NC(O2)=O)C=C1 CONKBQPVFMXDOV-QHCPKHFHSA-N 0.000 description 2
- 241000588724 Escherichia coli Species 0.000 description 2
- AFCARXCZXQIEQB-UHFFFAOYSA-N N-[3-oxo-3-(2,4,6,7-tetrahydrotriazolo[4,5-c]pyridin-5-yl)propyl]-2-[[3-(trifluoromethoxy)phenyl]methylamino]pyrimidine-5-carboxamide Chemical compound O=C(CCNC(=O)C=1C=NC(=NC=1)NCC1=CC(=CC=C1)OC(F)(F)F)N1CC2=C(CC1)NN=N2 AFCARXCZXQIEQB-UHFFFAOYSA-N 0.000 description 2
- WCUXLLCKKVVCTQ-UHFFFAOYSA-M Potassium chloride Chemical compound [Cl-].[K+] WCUXLLCKKVVCTQ-UHFFFAOYSA-M 0.000 description 2
- OUUQCZGPVNCOIJ-UHFFFAOYSA-M Superoxide Chemical compound [O-][O] OUUQCZGPVNCOIJ-UHFFFAOYSA-M 0.000 description 2
- 239000007864 aqueous solution Substances 0.000 description 2
- 230000001580 bacterial effect Effects 0.000 description 2
- 230000008859 change Effects 0.000 description 2
- 238000006243 chemical reaction Methods 0.000 description 2
- 238000000354 decomposition reaction Methods 0.000 description 2
- 238000010586 diagram Methods 0.000 description 2
- 239000007772 electrode material Substances 0.000 description 2
- QWPPOHNGKGFGJK-UHFFFAOYSA-N hypochlorous acid Chemical compound ClO QWPPOHNGKGFGJK-UHFFFAOYSA-N 0.000 description 2
- 238000002347 injection Methods 0.000 description 2
- 239000007924 injection Substances 0.000 description 2
- QEHKBHWEUPXBCW-UHFFFAOYSA-N nitrogen trichloride Chemical compound ClN(Cl)Cl QEHKBHWEUPXBCW-UHFFFAOYSA-N 0.000 description 2
- 238000010979 pH adjustment Methods 0.000 description 2
- 239000006174 pH buffer Substances 0.000 description 2
- XNGIFLGASWRNHJ-UHFFFAOYSA-L phthalate(2-) Chemical compound [O-]C(=O)C1=CC=CC=C1C([O-])=O XNGIFLGASWRNHJ-UHFFFAOYSA-L 0.000 description 2
- 238000006722 reduction reaction Methods 0.000 description 2
- 239000000243 solution Substances 0.000 description 2
- 239000002904 solvent Substances 0.000 description 2
- 238000005406 washing Methods 0.000 description 2
- KZEVSDGEBAJOTK-UHFFFAOYSA-N 1-(2,4,6,7-tetrahydrotriazolo[4,5-c]pyridin-5-yl)-2-[5-[2-[[3-(trifluoromethoxy)phenyl]methylamino]pyrimidin-5-yl]-1,3,4-oxadiazol-2-yl]ethanone Chemical compound N1N=NC=2CN(CCC=21)C(CC=1OC(=NN=1)C=1C=NC(=NC=1)NCC1=CC(=CC=C1)OC(F)(F)F)=O KZEVSDGEBAJOTK-UHFFFAOYSA-N 0.000 description 1
- VZSRBBMJRBPUNF-UHFFFAOYSA-N 2-(2,3-dihydro-1H-inden-2-ylamino)-N-[3-oxo-3-(2,4,6,7-tetrahydrotriazolo[4,5-c]pyridin-5-yl)propyl]pyrimidine-5-carboxamide Chemical compound C1C(CC2=CC=CC=C12)NC1=NC=C(C=N1)C(=O)NCCC(N1CC2=C(CC1)NN=N2)=O VZSRBBMJRBPUNF-UHFFFAOYSA-N 0.000 description 1
- LDXJRKWFNNFDSA-UHFFFAOYSA-N 2-(2,4,6,7-tetrahydrotriazolo[4,5-c]pyridin-5-yl)-1-[4-[2-[[3-(trifluoromethoxy)phenyl]methylamino]pyrimidin-5-yl]piperazin-1-yl]ethanone Chemical compound C1CN(CC2=NNN=C21)CC(=O)N3CCN(CC3)C4=CN=C(N=C4)NCC5=CC(=CC=C5)OC(F)(F)F LDXJRKWFNNFDSA-UHFFFAOYSA-N 0.000 description 1
- JVKRKMWZYMKVTQ-UHFFFAOYSA-N 2-[4-[2-(2,3-dihydro-1H-inden-2-ylamino)pyrimidin-5-yl]pyrazol-1-yl]-N-(2-oxo-3H-1,3-benzoxazol-6-yl)acetamide Chemical compound C1C(CC2=CC=CC=C12)NC1=NC=C(C=N1)C=1C=NN(C=1)CC(=O)NC1=CC2=C(NC(O2)=O)C=C1 JVKRKMWZYMKVTQ-UHFFFAOYSA-N 0.000 description 1
- YLZOPXRUQYQQID-UHFFFAOYSA-N 3-(2,4,6,7-tetrahydrotriazolo[4,5-c]pyridin-5-yl)-1-[4-[2-[[3-(trifluoromethoxy)phenyl]methylamino]pyrimidin-5-yl]piperazin-1-yl]propan-1-one Chemical compound N1N=NC=2CN(CCC=21)CCC(=O)N1CCN(CC1)C=1C=NC(=NC=1)NCC1=CC(=CC=C1)OC(F)(F)F YLZOPXRUQYQQID-UHFFFAOYSA-N 0.000 description 1
- DFGKGUXTPFWHIX-UHFFFAOYSA-N 6-[2-[4-[2-(2,3-dihydro-1H-inden-2-ylamino)pyrimidin-5-yl]piperazin-1-yl]acetyl]-3H-1,3-benzoxazol-2-one Chemical compound C1C(CC2=CC=CC=C12)NC1=NC=C(C=N1)N1CCN(CC1)CC(=O)C1=CC2=C(NC(O2)=O)C=C1 DFGKGUXTPFWHIX-UHFFFAOYSA-N 0.000 description 1
- QDHHCQZDFGDHMP-UHFFFAOYSA-N Chloramine Chemical compound ClN QDHHCQZDFGDHMP-UHFFFAOYSA-N 0.000 description 1
- RYGMFSIKBFXOCR-UHFFFAOYSA-N Copper Chemical compound [Cu] RYGMFSIKBFXOCR-UHFFFAOYSA-N 0.000 description 1
- SECXISVLQFMRJM-UHFFFAOYSA-N N-Methylpyrrolidone Chemical compound CN1CCCC1=O SECXISVLQFMRJM-UHFFFAOYSA-N 0.000 description 1
- CBENFWSGALASAD-UHFFFAOYSA-N Ozone Chemical compound [O-][O+]=O CBENFWSGALASAD-UHFFFAOYSA-N 0.000 description 1
- 229910019142 PO4 Inorganic materials 0.000 description 1
- PMZURENOXWZQFD-UHFFFAOYSA-L Sodium Sulfate Chemical compound [Na+].[Na+].[O-]S([O-])(=O)=O PMZURENOXWZQFD-UHFFFAOYSA-L 0.000 description 1
- 239000002253 acid Substances 0.000 description 1
- 239000003513 alkali Substances 0.000 description 1
- 238000004458 analytical method Methods 0.000 description 1
- 230000000844 anti-bacterial effect Effects 0.000 description 1
- 239000003899 bactericide agent Substances 0.000 description 1
- 239000011230 binding agent Substances 0.000 description 1
- 230000015572 biosynthetic process Effects 0.000 description 1
- 150000001768 cations Chemical class 0.000 description 1
- XTEGARKTQYYJKE-UHFFFAOYSA-N chloric acid Chemical compound OCl(=O)=O XTEGARKTQYYJKE-UHFFFAOYSA-N 0.000 description 1
- 229940005991 chloric acid Drugs 0.000 description 1
- 238000004140 cleaning Methods 0.000 description 1
- 239000004020 conductor Substances 0.000 description 1
- 238000011109 contamination Methods 0.000 description 1
- 229910052802 copper Inorganic materials 0.000 description 1
- 239000010949 copper Substances 0.000 description 1
- 238000005260 corrosion Methods 0.000 description 1
- 230000007797 corrosion Effects 0.000 description 1
- 238000004042 decolorization Methods 0.000 description 1
- 230000003247 decreasing effect Effects 0.000 description 1
- 230000006866 deterioration Effects 0.000 description 1
- JSYGRUBHOCKMGQ-UHFFFAOYSA-N dichloramine Chemical compound ClNCl JSYGRUBHOCKMGQ-UHFFFAOYSA-N 0.000 description 1
- 238000009792 diffusion process Methods 0.000 description 1
- 239000003814 drug Substances 0.000 description 1
- 229940079593 drug Drugs 0.000 description 1
- 230000002289 effect on microbe Effects 0.000 description 1
- 238000005868 electrolysis reaction Methods 0.000 description 1
- 239000008151 electrolyte solution Substances 0.000 description 1
- 238000005516 engineering process Methods 0.000 description 1
- 238000001704 evaporation Methods 0.000 description 1
- 239000004744 fabric Substances 0.000 description 1
- 238000001914 filtration Methods 0.000 description 1
- 238000010304 firing Methods 0.000 description 1
- 239000013505 freshwater Substances 0.000 description 1
- 239000007789 gas Substances 0.000 description 1
- 239000003673 groundwater Substances 0.000 description 1
- 230000001771 impaired effect Effects 0.000 description 1
- 230000006872 improvement Effects 0.000 description 1
- 239000012535 impurity Substances 0.000 description 1
- 150000002500 ions Chemical class 0.000 description 1
- 238000010030 laminating Methods 0.000 description 1
- 238000012423 maintenance Methods 0.000 description 1
- 230000010534 mechanism of action Effects 0.000 description 1
- 229910000510 noble metal Inorganic materials 0.000 description 1
- 150000004045 organic chlorine compounds Chemical class 0.000 description 1
- 230000001590 oxidative effect Effects 0.000 description 1
- NBIIXXVUZAFLBC-UHFFFAOYSA-K phosphate Chemical compound [O-]P([O-])([O-])=O NBIIXXVUZAFLBC-UHFFFAOYSA-K 0.000 description 1
- 239000010452 phosphate Substances 0.000 description 1
- 235000011164 potassium chloride Nutrition 0.000 description 1
- 239000001103 potassium chloride Substances 0.000 description 1
- 238000012545 processing Methods 0.000 description 1
- 238000004080 punching Methods 0.000 description 1
- 239000003642 reactive oxygen metabolite Substances 0.000 description 1
- 238000006479 redox reaction Methods 0.000 description 1
- 230000009467 reduction Effects 0.000 description 1
- 230000008929 regeneration Effects 0.000 description 1
- 238000011069 regeneration method Methods 0.000 description 1
- 239000011347 resin Substances 0.000 description 1
- 229920005989 resin Polymers 0.000 description 1
- 229920006395 saturated elastomer Polymers 0.000 description 1
- 239000010865 sewage Substances 0.000 description 1
- 238000004513 sizing Methods 0.000 description 1
- 239000010802 sludge Substances 0.000 description 1
- 229910052938 sodium sulfate Inorganic materials 0.000 description 1
- 235000011152 sodium sulphate Nutrition 0.000 description 1
- 239000008234 soft water Substances 0.000 description 1
- 239000007787 solid Substances 0.000 description 1
- 238000003756 stirring Methods 0.000 description 1
- 239000000758 substrate Substances 0.000 description 1
- 230000000153 supplemental effect Effects 0.000 description 1
- 230000002195 synergetic effect Effects 0.000 description 1
- 238000010998 test method Methods 0.000 description 1
- 239000002351 wastewater Substances 0.000 description 1
Images
Classifications
-
- Y—GENERAL TAGGING OF NEW TECHNOLOGICAL DEVELOPMENTS; GENERAL TAGGING OF CROSS-SECTIONAL TECHNOLOGIES SPANNING OVER SEVERAL SECTIONS OF THE IPC; TECHNICAL SUBJECTS COVERED BY FORMER USPC CROSS-REFERENCE ART COLLECTIONS [XRACs] AND DIGESTS
- Y02—TECHNOLOGIES OR APPLICATIONS FOR MITIGATION OR ADAPTATION AGAINST CLIMATE CHANGE
- Y02A—TECHNOLOGIES FOR ADAPTATION TO CLIMATE CHANGE
- Y02A20/00—Water conservation; Efficient water supply; Efficient water use
- Y02A20/108—Rainwater harvesting
Landscapes
- Water Treatment By Electricity Or Magnetism (AREA)
- Electrodes For Compound Or Non-Metal Manufacture (AREA)
- Electrolytic Production Of Non-Metals, Compounds, Apparatuses Therefor (AREA)
- Treatment Of Water By Oxidation Or Reduction (AREA)
Abstract
【課題】 雨水を有効に活用するために、煩雑な薬液の取り扱いの必要もなく、安全で、確実に貯留雨水中の微生物を殺菌することができ、しかも、電極の耐久性も良好な雨水の殺菌システムを提供する。
【解決手段】 貯留雨水1中に陽極2と陰極3とからなる電極を配置し、該陽極2と陰極3間を電流密度1〜100mA/cm2で通電させて、前記貯留雨水1中に含まれる微生物を殺菌処理する雨水の殺菌システム。
【選択図】 図1
【解決手段】 貯留雨水1中に陽極2と陰極3とからなる電極を配置し、該陽極2と陰極3間を電流密度1〜100mA/cm2で通電させて、前記貯留雨水1中に含まれる微生物を殺菌処理する雨水の殺菌システム。
【選択図】 図1
Description
本発明は雨水の殺菌システムに関し、更に詳しくは、外部から何等殺菌剤等を投入することなく、人体に安全で、かつ、効率良く雨水中の微生物を殺菌することができる雨水の殺菌システムに関するものである。
雨水は、溶質物がきわめて少ない超軟水であり、限りなく純水に近い水である。そして、溶質物の少ない水は濾過や浄化がしやすく、有害な塩素やその他の化学物質を使わずに処理できる可能性があり、また、こうした特質をもつ雨水は、きわめて安全な水資源として再生することができ、さらに、再生された雨水は使用用途も広く、洗浄水や飲用水としての利用にも適している。したがって、濾過および水質維持等をしっかりとした手法で実現しさえすれば、雨水は、植木用の散水や、洗車、サニタリーの用水、さらには台所や飲用水等に至るまで、あらゆる用途の生活水として利用の可能性がある。このような雨水のもつ特性を積極的に活用するため、その殺菌システムの確立が望まれている。
従来、飲料水、下水、廃水の処理において、その脱色やCOD低減及び殺菌のために塩素などの薬剤を投入する方法が取られてきた。水道法施行規則では、一般細菌及び大腸菌群の水質基準を満たす上で、給水栓末端で遊離残留塩素0.1ppm以上という塩素濃度基準値が定められている。これを達成するために、上水源の汚染の進行に伴い、より多くの塩素の注入を余儀なくされてきたが、最近になって、多量の塩素注入により残留塩素から有機系塩素化合物(例えばトリハロメタン)などの危険物質が生成する可能性が指摘され、塩素注入は禁止される傾向にある。このため、水処理(殺菌)の問題点を解決するために塩素添加に代わる新規な水処理法が提案されて来ている。
例えば、電解水による殺菌も考えられるが、生成される水は強酸性(pH2.7以下)、強アルカリ(pH10以上)下での水であり、また、電力コストも高価につく問題がある。
また、例えば、過酸化水素水の分解により生成される活性酸素種(フリーラジカル)により雨水の滅菌処理を施すことの提案がなされている(例えば、特許文献1参照)。
特許文献1の建物の雨水利用方法および建物の雨水利用システムは、建物に降った雨水を利用する方法であって、屋根面から雨樋を通して集めた雨水を、所定量の初期降雨水を排除したのち、pH調整機能および殺菌機能を有する浄化設備を経て貯留槽に導入して貯留し、貯留槽内の浄化雨水を揚水して各種用途に使用することを特徴とする建物の雨水利用方法である。この中の浄化設備としては、酸性方向に傾いた雨水に中性方向へのpH調整処理を施し、さらにその雨水に、過酸化水素水の分解により生成される活性酸素種(フリーラジカル)による滅菌処理を施すことが提案されている。
しかし、この提案は、過酸化水素水の充填容器を設けて殺菌するとあるが、化学的に不安定な薬液を注入するのは適切な処理方法であるとは思われない。過酸化水素水は極めて不安定な薬剤であり、薬品注入量の管理、取り扱い、保管方法が煩雑である。また、一般家庭においては、このような殺菌剤を取り扱い、保管するのは、安全上も問題である。
また、他の殺菌方法として、ポリアニリンが用水中の溶存酸素を還元することにより活性酸素が発生し、殺菌できることが見出されている(例えば、特許文献2参照)。
特許文献2の用水の殺菌方法及びこれに用いる用水処理装置は、用水中に陽極と表面にポリアニリンを接触させた陰極とを配置し、前記陽極と陰極間を間歇的にまたは連続的に通電しながら前記ポリアニリンが前記用水中の溶存酸素を還元することにより生成するスーパーオキシドにより前記用水中に含まれる微生物を殺菌する用水の殺菌方法である。
このように、特許文献2記載の用水の殺菌方法及びこれに用いる用水処理装置は、作業上危険を伴ったり、有害ガスを発生したりすることなく、用水中の微生物を殺菌することができる用水の殺菌方法である。然しながら、この中で示されている陽極と陰極間に流す電流は、陰極にてポリアニリンの還元反応(再生反応)が安定に行なわれるに必要なできるだけ低い電流で良く、電流密度(絶対値)で、0.01〜100μA/cm2程度にすると記載されており、このような低い電流密度の通電条件では、連続的に効果的な用水の浄化作用が得られないという問題点がある。また、逆に電流密度を大きくすると電極の耐久性に問題がある。
特開2002−167813号公報(第1頁〜第12頁)
特開平10−99863号公報(第1頁〜第17頁)
本発明の目的は、雨水を有効に活用するために、煩雑な薬液の取り扱いの必要もなく、安全で、確実に貯留雨水中の微生物を殺菌することができ、しかも、電極の耐久性も良好な雨水の殺菌システムを提供することにある。
本発明は、上記目的を達成するためになされたものであり、請求項1の発明は、貯留雨水中に陽極と陰極とからなる電極を配置し、該陽極と陰極間を電流密度1〜100mA/cm2で通電させて、前記貯留雨水中に含まれる微生物を殺菌処理する雨水の殺菌システムである。
また、請求項2の発明は、前記陰極が、表面にポリアニリンを担持した炭素材料、もしくは金属材料からなることを特徴とする請求項1に記載の雨水の殺菌システムである。
また、請求項3の発明は、前記貯留雨水中に電解質物質を添加することを特徴とする請求項1または2に記載の雨水の殺菌システムである。
また、請求項4の発明は、前記陽極と陰極の電極間距離が1〜20mmであることを特徴とする請求項1〜3のいずれかに記載の雨水の殺菌システムである。
また、請求項5の発明は、前記貯留雨水が雨水貯留槽から殺菌水槽に導入され、殺菌水槽内で前記殺菌処理が行なわれた後、雨水貯留槽に戻されることを特徴とする請求項1〜4のいずれかに記載の雨水の殺菌システムである。
本請求項1の発明によれば、貯留雨水中に陽極と陰極とからなる電極を配置し、該陽極と陰極間を電流密度1〜100mA/cm2で通電させて、前記貯留雨水中に含まれる微生物を殺菌処理するので、通電により効果的に生成する過酸化水素の作用で、煩雑な薬液の取り扱いの必要もなく、安全で、確実に貯留雨水中の微生物を殺菌することができる。
また、請求項2の発明は、前記陰極が、表面にポリアニリンを担持した炭素材料、もしくは金属材料からなることを特徴とする請求項1に記載の雨水の殺菌システムであるので、上記請求項1の発明の効果に加え、ポリアニリンが貯留雨水中の酸素をスーパーオキシドに還元する機能が付加できるので、より確実に貯留雨水中の微生物を殺菌することができる。
また、請求項3の発明は、前記貯留雨水中に電解質物質を添加することを特徴とする請求項1または2に記載の雨水の殺菌システムであるので、上記請求項1、2の発明の効果に加え、雨水の通電率の向上により、過酸化水素が増加するから、確実に貯留雨水中の微生物を殺菌することができる。また、酸性雨水(pH4〜5)を中性から弱アルカリ水に変化させる効果がある。
また、請求項4の発明は、前記陽極と陰極の電極間距離が1〜20mmであることを特徴とする請求項1〜3のいずれかに記載の雨水の殺菌システムあるので、上記請求項1〜3の発明の効果に加え、短絡や電極に付着した酸素を除去して電流低下の起ることなく効果的に過酸化水素を生成し、より確実に貯留雨水中の微生物を殺菌することができる。
また、請求項5の発明は、前記貯留雨水が雨水貯留槽から殺菌水槽に導入され、殺菌水槽内で前記殺菌処理が行なわれた後、雨水貯留槽に戻されることを特徴とする請求項1〜4のいずれかに記載の雨水の殺菌システムあるので、上記請求項1〜4の発明の効果に加え、一般細菌や大腸菌の均一な殺菌ができるので、より確実に貯留雨水中の微生物を殺菌することができる。
また、更に、請求項1〜5の発明は、前記貯留雨水にアンモニアが混在する場合、電解生成物の次亜塩素酸とアンモニアが反応してモノクロルアミン、ジクロルアミンが生成され、アンモニア濃度、黄色度、臭気を滅少させることができる。この効果は、本発明によると、処理液のPHを6.5〜8.5に調整することができるもので、一般的にアンモニアと次亜塩素酸との反応ではモノクラミンから三塩化チッソまで形成されるが、殺菌力のない三塩化チッソの形成にまで至らないことによる。(この作用機構は、「造水の技術」増補版 和田洋六著 p78に説明されている。)
以下、本発明の実施の形態を、図面を参照にして説明する。これらは、本発明の一例の実施の形態を示したものである。
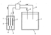
図1は、本発明の雨水の殺菌システムの一例を示す模式図である。また、図2は、本発明の雨水の殺菌システムに用いられるポリアニリン陰極を含む電極を示す正面図である。
図1は、本発明の雨水の殺菌システムの一例を示す模式図である。また、図2は、本発明の雨水の殺菌システムに用いられるポリアニリン陰極を含む電極を示す正面図である。
図1において、1は貯留雨水、5は雨水貯留槽、6は殺菌水槽を示す。貯留雨水1は、雨水貯留槽5から送水ポンプ7の駆動により、送水配管9を通り、殺菌水槽6に導入される。殺菌水槽6においては、電極すなわち陽極2と陰極3とが配置されていて、陽極2と陰極3との間で通電が行なわれ、貯留雨水1の水中に過酸化水素が生成され、この殺菌能により一般細菌や大腸菌を殺菌し、貯留された雨水の殺菌、浄化が行なわれる。
8はばっ気口であり、空気または酸素を送り込み、電極間での過酸化水素水発生源とすると共に、電極付着物を剥離するものである。電極の下部からばっ気することにより、電極表面に汚泥やカルシウム分や燐酸塩などの不純物が付着することを防止し、電極間の電流値が経時的に低下することを防ぐ。この効果は空気と液分とを攪拌することでそれらの相乗効果により、より高い過酸化水素発生効果を発揮する。
殺菌された雨水は、送水ポンプ7の駆動により、殺菌水槽6から送水配管9を通り、雨水貯留槽5に戻される。この雨水の殺菌システムにおける雨水の循環と電極間の通電による過酸化水素の生成によって、貯留雨水1の殺菌、浄化が達成される。雨水を飲料水レベルの水質にまで向上させる。
図2において、電極は陽極2と陰極3とが間隙をおいて配置されている。陽極2としてはチタン板、チタン板の表面に白金のような貴金属をコートしたもの、カーボン板、フェルトなどの炭素系材料などが用いられる。導電時に溶出することがない物質であれば良い。
陰極3は、白金などの金属板32に、ポリアニリン担持カーボンマット31が積層されて構成される。陽極2と陰極3には、各々通電のための導線4が接続されている。ポリアニリン担持カーボンマット31は、カーボンマット基材上にポリアニリンを担持させて用いる。炭素材料の基材としては、カーボンペーパー、カーボンクロス、フェルト、カーボン板などでも良い。これらの炭素系材料が焼成された黒鉛質カーボン材料であると、材料中のバインダー成分、サイジング成分などの有機成分が焼成分解され、有機成分の劣化による陰極の部分剥離などを防止できる点で好ましい。
ポリアニリンの担持方法は適当な溶剤(メチルピロリドンなど)にポリアニリンを溶解あるいは分散させ、基材に含浸させ溶剤を完全に揮発させることで作製することができる。ポリアニリンを担持しない場合、陰極は金属板単独か、上記炭素材料の基材を積層したもの、もしくは、上記炭素材料の基材単独が用いられる。
陰極の表面に多孔性金属板が樹脂製ボルトなどで取り付けられていると、通電性が向上する点で好ましい。多孔性金属板としては、メッシュ、パンチングメタル、エクスバンドメタルなどが挙げられ、用いられる材料としては、例えば、ステンレス、銅、白金などが挙げられるが、耐食性など耐久性の点でステンレスが好ましい。
陽極と陰極は一定間隔で配置される。電極間距離は1〜20mmが好ましい。電極間の距離は電流値に影響を及ぼすので狭い方がランニングコストの面で好ましい。20mmを超えると電流値の低下が著しい。また、あまり間隔が狭く1mmに満たないと電極同士の接触、短絡の危険性が高くなる。これを防止するためには陽極と陰極との間にイオン透過性の隔膜を配して、電極同士が接触されないようにして貼り併せる隔膜式電解槽もあるが、一般的に用いられている分離膜は高価なものであり、また、電極の接触により破れる場合があり、その場合には電極同士の接触による短絡の危険性もあるので、本発明に用いることは望ましくない。
さらに、通電性を良好にするために白金線やメッシュのようなものを電極面に貼り合わせてもよい。陰極、この場合、ポリアニリン電極は直接電源に接続される。通電は連続的でも間欠的でもかまわない。通常連続的に電解した場合カルシウム等の付着物によって通電量の低下が見られるが、本システムでばっ気による剥離効果が高いとともに、ポリアニリンの作用により非常に付着しにくい結果が得られている。雨水中のカルシウム等のカチオン量が非常に多い場合には間欠に通電してもよい。
また、通電量は、陽極と陰極間を通電する電流密度が1〜100mA/cm2となるように設定される。電流密度が1mA/cm2未満では酸化還元反応を起すエネルギーレベルに達せず、殺菌種である活性酸素の発生は非常に少なく十分な浄化作用を有するとは言えず、また、100mA/cm2を超えると、それほど殺菌性能は変わらないが電極自体の能力限界、耐久性を損なうと共に、ランニングコストが高くなるので適当ではない。
陰極にポリアニリンを担持させて用いる場合も同様の電流密度が設定される。還元型ポリアニリンは水中の溶存酸素に電子を与えて溶存酸素は活性酸素に変換する。一方、ポリアニリンは電子を奪われることで酸化型ポリアニリンに変化する。そこで、通電して電子をポリアニリンに与えることにより再びポリアニリンは還元型に変化する。このサイクルを繰り返すことにより連続的に活性酸素を発生することが出来るようになる。
また、殺菌水槽中の処理用水には、導電率を上げて電流値を上昇させるために電解質物質として、具体的には塩を添加した水溶液が好ましい。塩としては特に限定されないが、解離し易い、塩化ナトリウム、塩化カリウムなどの無機塩が望ましく、中でも塩化ナトリウムが好適である。その塩濃度としては、50ppmから36%が望ましい。塩濃度が薄すぎる場合は通電性向上の効果が不十分になり、電流値を上昇させる効果がない。濃すぎると飽和してしまい、未溶解物が電極に付着することがあり、初期から電極の通電性を阻害することがある。
この様に、本発明の雨水の殺菌システムにより、貯留雨水1が殺菌、無害化され、飲料水レベルヘの浄化を達成することができる。
次に具体的な実施例について説明する。
次に具体的な実施例について説明する。
(実施例1)<過酸化水素種量測定試験>
1リットルビーカー(殺菌水槽)に0.4%の食塩水溶液(水道水を使用)を1リットル入れ、この中に各々幅6cm、長さ10cm、厚み0.5mmの陽極、陰極を設置した。陽極はチタン板(表面に白金を厚み0.17ミクロンでコート)であり、陰極は厚み0.5mmのカーボンマットにポリアニリンを1g塗工したものをステンレス製エクスパンドメタルに組合わせたものをポリアニリン担持層を陽極に向けこの両側にセットした。電極下部に2個のばっ気口を設け、散気ポンプにより酸素を連続的に供給し、直流安定化電源により電極に通電した。さらに詳しくは、表1の電極材料構成と通電条件により通電し、実施例1−1、実施例1−2の過酸化水素種量を求めた。なお、本明細書での過酸化水素種量とは、他の酸化種(オゾン)、塩素酸の影響も含む簡易試験での結果を意味し(簡易水質試験紙パックテスト方式)、過酸化水素単独の分析値ではないことから、このような表現とした。
1リットルビーカー(殺菌水槽)に0.4%の食塩水溶液(水道水を使用)を1リットル入れ、この中に各々幅6cm、長さ10cm、厚み0.5mmの陽極、陰極を設置した。陽極はチタン板(表面に白金を厚み0.17ミクロンでコート)であり、陰極は厚み0.5mmのカーボンマットにポリアニリンを1g塗工したものをステンレス製エクスパンドメタルに組合わせたものをポリアニリン担持層を陽極に向けこの両側にセットした。電極下部に2個のばっ気口を設け、散気ポンプにより酸素を連続的に供給し、直流安定化電源により電極に通電した。さらに詳しくは、表1の電極材料構成と通電条件により通電し、実施例1−1、実施例1−2の過酸化水素種量を求めた。なお、本明細書での過酸化水素種量とは、他の酸化種(オゾン)、塩素酸の影響も含む簡易試験での結果を意味し(簡易水質試験紙パックテスト方式)、過酸化水素単独の分析値ではないことから、このような表現とした。
(比較例1)<過酸化水素種量測定試験>
実施例1と同様に行ない、表1の電極材料構成と通電条件により通電し、比較例1−1の過酸化水素種量を求めた。
実施例1と同様に行ない、表1の電極材料構成と通電条件により通電し、比較例1−1の過酸化水素種量を求めた。
表1に示す様に、実施例は比較例に比べて有意に過酸化水素種量が高く、貯留雨水中に含まれる微生物に対する殺菌処理効果が高い。
(実施例2)<一般細菌数の測定試験>
貯留雨水を直接ポリ容器に取り、そのまま1週間放置保存した。この貯留雨水に表2の殺菌処理条件で処理した殺菌処理水20ccを放置した貯留雨水50ccに添加した後の一般細菌数を測定した。(実施例2−1、実施例2−2)
貯留雨水を直接ポリ容器に取り、そのまま1週間放置保存した。この貯留雨水に表2の殺菌処理条件で処理した殺菌処理水20ccを放置した貯留雨水50ccに添加した後の一般細菌数を測定した。(実施例2−1、実施例2−2)
(比較例2)<一般細菌数の測定試験>
実施例2と同様に行ない、貯留雨水を直接ポリ容器に取り、そのまま1週間放置保存した後の一般細菌数を測定した。(比較例2−1)
実施例2と同様に行ない、貯留雨水を直接ポリ容器に取り、そのまま1週間放置保存した後の一般細菌数を測定した。(比較例2−1)
表2に示す様に、実施例は比較例に比べて有意に一般細菌数が減少し、貯留雨水中に含まれる微生物に対する殺菌処理効果が高い。
(実施例3)<過酸化水素種量、一般細菌数の測定試験>
1リットルビーカー(殺菌水槽)に実施例1と同様に、電極と散気ポンプとをセットし表3の通りの通電条件で通電した。定量供給ポンプで1.3cc/分で、殺菌水槽から殺菌された貯留雨水を雨水貯留槽に注入し、同じ流量で貯留雨水を殺菌水槽に供給させ、貯留雨水を循環させた。
所定時間後の殺菌水槽、雨水貯留槽の貯留雨水中の過酸化水素種量、一般細菌数を測定した。(実施例3−1、実施例3−2)
1リットルビーカー(殺菌水槽)に実施例1と同様に、電極と散気ポンプとをセットし表3の通りの通電条件で通電した。定量供給ポンプで1.3cc/分で、殺菌水槽から殺菌された貯留雨水を雨水貯留槽に注入し、同じ流量で貯留雨水を殺菌水槽に供給させ、貯留雨水を循環させた。
所定時間後の殺菌水槽、雨水貯留槽の貯留雨水中の過酸化水素種量、一般細菌数を測定した。(実施例3−1、実施例3−2)
(比較例3)<過酸化水素種量、一般細菌数の測定試験>
未殺菌処理の貯留雨水の過酸化水素種量、一般細菌数を測定した。(比較例3−1)
未殺菌処理の貯留雨水の過酸化水素種量、一般細菌数を測定した。(比較例3−1)
表3に示す様に、実施例は比較例に比べて、雨水貯留槽中の貯留雨水の過酸化水素種量が有意に高く、また、一般細菌数が有意に減少しており、貯留雨水中に含まれる微生物に対する殺菌処理効果が高い。
(実施例4)<過酸化水素種量測定試験>
0.2%〜0.8%の食塩水溶液が表4に示す電解質物質の溶液である以外は実施例1−2と同じ条件で、各場合のの過酸化水素種量を求めた。(実施例4−1〜実施例4−3)
0.2%〜0.8%の食塩水溶液が表4に示す電解質物質の溶液である以外は実施例1−2と同じ条件で、各場合のの過酸化水素種量を求めた。(実施例4−1〜実施例4−3)
(比較例4)<過酸化水素種量測定試験>
0.2%〜0.8%の硫酸ソーダ水溶液が表5に示す電解質物質の溶液である以外は実施例1−2と同じ条件で各場合のの過酸化水素種量を求めた。(比較例4−1〜比較例4−3)
0.2%〜0.8%の硫酸ソーダ水溶液が表5に示す電解質物質の溶液である以外は実施例1−2と同じ条件で各場合のの過酸化水素種量を求めた。(比較例4−1〜比較例4−3)
表4、表5に示す様に、実施例は過酸化水素種量が高く、比較例は過酸化水素種量が低い。
(実施例5)<過酸化水素種量測定試験、pHの測定試験>
模擬雨水として、水道水にフタル酸塩系のpH緩衝調整剤を加えて1リットルのpH5の試験水を調整し、食塩を表5の濃度に添加し、表6に示す通電条件で通電処理した。所定時間後(0.5HRS後、2HRS後)の過酸化水素種量測定試験、pHの測定試験を行なった。(実施例5−1〜実施例5−3)
模擬雨水として、水道水にフタル酸塩系のpH緩衝調整剤を加えて1リットルのpH5の試験水を調整し、食塩を表5の濃度に添加し、表6に示す通電条件で通電処理した。所定時間後(0.5HRS後、2HRS後)の過酸化水素種量測定試験、pHの測定試験を行なった。(実施例5−1〜実施例5−3)
(比較例5)<過酸化水素種量測定試験、pHの測定試験>
食塩を添加しない水道水にフタル酸塩系のpH緩衝調整剤を加えて1リットルのpH5の試験水を調整し、表6に示す通電条件で通電処理した。所定時間後(0.5HRS後、2HRS後)の過酸化水素種量測定試験、pHの測定試験を行なった。(比較例5−1)
食塩を添加しない水道水にフタル酸塩系のpH緩衝調整剤を加えて1リットルのpH5の試験水を調整し、表6に示す通電条件で通電処理した。所定時間後(0.5HRS後、2HRS後)の過酸化水素種量測定試験、pHの測定試験を行なった。(比較例5−1)
表6に示す様に、実施例は過酸化水素種量が高く、比較例は過酸化水素種量が低い。また、実施例はpHが高く、比較例はpHの変化がない。酸性雨水(通常pH4〜5)を中性から弱アルカリ水に変化させる効果があることを示している。
(実施例6)<アンモニア濃度の測定試験>
貯留雨水1リットルを直接ポリ容器に取り、そのまま3週間放置保存した。この貯留雨水に表7の実施例6−1の通電条件で処理した殺菌処理水40ccを前記貯留雨水1リットルに添加した貯留雨水のアンモニア濃度を測定した。また、同時に処理水の色、臭気を観察した(実施例6−1、実施例6−2)
貯留雨水1リットルを直接ポリ容器に取り、そのまま3週間放置保存した。この貯留雨水に表7の実施例6−1の通電条件で処理した殺菌処理水40ccを前記貯留雨水1リットルに添加した貯留雨水のアンモニア濃度を測定した。また、同時に処理水の色、臭気を観察した(実施例6−1、実施例6−2)
(比較例6)<アンモニア濃度の測定試験>
貯留雨水を直接ポリ容器に取り、そのまま3週間放置保存した後のアンモニア濃度を測定した。また、同時に処理水の色、臭気を観察した(比較例6−1)
貯留雨水を直接ポリ容器に取り、そのまま3週間放置保存した後のアンモニア濃度を測定した。また、同時に処理水の色、臭気を観察した(比較例6−1)
表7に示す様に、実施例は比較例に比べて有意にアンモニア濃度が減少し、貯留雨水中に含まれるアンモニアに対する処理効果が高い。また、黄色度を減少させ、臭気を解消させる効果も高い。
(実施例7)<アンモニア濃度の測定試験>
1カ月間循環なしで貯留しておいた、黄変した貯留雨水1リットルを直接ポリ容器に取った。この貯留雨水に表8の通りの通電条件で処理し、処理水のアンモニア濃度を測定した。また、同時に処理水の色、臭気を観察した(実施例7−1、実施例7−2)
1カ月間循環なしで貯留しておいた、黄変した貯留雨水1リットルを直接ポリ容器に取った。この貯留雨水に表8の通りの通電条件で処理し、処理水のアンモニア濃度を測定した。また、同時に処理水の色、臭気を観察した(実施例7−1、実施例7−2)
(比較例7)<アンモニア濃度の測定試験>
実施例7−1と同様、ポリ容器に取った貯留雨水1リットルを、そのまま電解処理せずに、アンモニア濃度を測定した。また、同時にこの貯留雨水の色、臭気を観察した(比較例7−1)。また、実施例7−1と同様、ポリ容器に取った貯留雨水1リットルを、電解処理せずに、次亜塩素酸処理した処理水のアンモニア濃度を測定した。また、同時に処理水の色、臭気を観察した(比較例7−2)。
実施例7−1と同様、ポリ容器に取った貯留雨水1リットルを、そのまま電解処理せずに、アンモニア濃度を測定した。また、同時にこの貯留雨水の色、臭気を観察した(比較例7−1)。また、実施例7−1と同様、ポリ容器に取った貯留雨水1リットルを、電解処理せずに、次亜塩素酸処理した処理水のアンモニア濃度を測定した。また、同時に処理水の色、臭気を観察した(比較例7−2)。
表8に示す様に、実施例は比較例に比べて有意にアンモニア濃度が減少し、貯留雨水中に含まれるアンモニアに対する処理効果が高い。また、黄色度を減少させ、臭気を解消させる効果も高い。
(実施例8)<アンモニア濃度の測定試験>
蒸留水1リットルを直接ポリ容器に取り、これに表9の通りの通電条件で処理し、処理蒸留水を得た。この処理蒸留水の過酸化水素種量は495ppmであった。これを殺菌水とし、100ppmアンモニウム水100ccに各々、表9に示す添加量を添加し、アンモニア濃度を測定した。(実施例8−1、実施例8−2)
蒸留水1リットルを直接ポリ容器に取り、これに表9の通りの通電条件で処理し、処理蒸留水を得た。この処理蒸留水の過酸化水素種量は495ppmであった。これを殺菌水とし、100ppmアンモニウム水100ccに各々、表9に示す添加量を添加し、アンモニア濃度を測定した。(実施例8−1、実施例8−2)
(比較例8)<アンモニア濃度の測定試験>
100ppmアンモニウム水100ccに実施例8−1で得た処理蒸留水を添加しなかったこと以外は実施例8−1と同じである。(比較例8−1)
100ppmアンモニウム水100ccに実施例8−1で得た処理蒸留水を添加しなかったこと以外は実施例8−1と同じである。(比較例8−1)
表8に示す様に、実施例は比較例に比べて有意にアンモニア濃度が減少し、貯留雨水中に含まれるアンモニアに対する処理効果が高い。
本発明の活用例としては、雨水を有効に活用するために、煩雑な薬液の取り扱いの必要もなく、安全で、確実に貯留雨水中の微生物を殺菌することができる、殺菌処理効果に優れる雨水の殺菌システムとして活用される。また、酸性雨水を中性から弱アルカリ水に変化させる方法として活用される。すなわち、処理した雨水を使用後地中に浸透させても、地下水の汚染を防ぐ方法として活用することができる。また、更に、貯留雨水にアンモニアが混在する場合、アンモニア濃度、黄色度、臭気を滅少させる方法として活用することができる。
1:貯留雨水
2:陽極
3:陰極
31:ポリアニリン担持カーボンマット
32:白金などの金属板
4:導線
5:雨水貯留槽
6:殺菌水槽
7:送水ポンプ
8:ばっ気口
9:送水配管
2:陽極
3:陰極
31:ポリアニリン担持カーボンマット
32:白金などの金属板
4:導線
5:雨水貯留槽
6:殺菌水槽
7:送水ポンプ
8:ばっ気口
9:送水配管
Claims (5)
- 貯留雨水中に陽極と陰極とからなる電極を配置し、該陽極と陰極間を電流密度1〜100mA/cm2で通電させて、前記貯留雨水中に含まれる微生物を殺菌処理する雨水の殺菌システム。
- 前記陰極が、表面にポリアニリンを担持した炭素材料、もしくは金属材料からなることを特徴とする請求項1に記載の雨水の殺菌システム。
- 前記貯留雨水中に電解質物質を添加することを特徴とする請求項1または2に記載の雨水の殺菌システム。
- 前記陽極と陰極の電極間距離が1〜20mmであることを特徴とする請求項1〜3のいずれかに記載の雨水の殺菌システム。
- 前記貯留雨水が雨水貯留槽から殺菌水槽に導入され、殺菌水槽内で前記殺菌処理が行なわれた後、雨水貯留槽に戻されることを特徴とする請求項1〜4のいずれかに記載の雨水の殺菌システム。
Priority Applications (1)
| Application Number | Priority Date | Filing Date | Title |
|---|---|---|---|
| JP2004287861A JP2005296922A (ja) | 2004-03-19 | 2004-09-30 | 雨水の殺菌システム |
Applications Claiming Priority (2)
| Application Number | Priority Date | Filing Date | Title |
|---|---|---|---|
| JP2004081105 | 2004-03-19 | ||
| JP2004287861A JP2005296922A (ja) | 2004-03-19 | 2004-09-30 | 雨水の殺菌システム |
Publications (1)
| Publication Number | Publication Date |
|---|---|
| JP2005296922A true JP2005296922A (ja) | 2005-10-27 |
Family
ID=35329110
Family Applications (1)
| Application Number | Title | Priority Date | Filing Date |
|---|---|---|---|
| JP2004287861A Pending JP2005296922A (ja) | 2004-03-19 | 2004-09-30 | 雨水の殺菌システム |
Country Status (1)
| Country | Link |
|---|---|
| JP (1) | JP2005296922A (ja) |
Cited By (7)
| Publication number | Priority date | Publication date | Assignee | Title |
|---|---|---|---|---|
| WO2008062507A1 (en) * | 2006-11-21 | 2008-05-29 | Takaoka Chemical Co., Ltd. | Electrolytic hydrogen water production system |
| JP2010265502A (ja) * | 2009-05-13 | 2010-11-25 | Mitsubishi Electric Corp | 活性酸素発生装置及び加湿器、空気清浄機 |
| JP2011131201A (ja) * | 2009-12-25 | 2011-07-07 | Science Kk | 中水供給装置 |
| JP2011141091A (ja) * | 2010-01-07 | 2011-07-21 | Mitsubishi Electric Corp | 冷凍装置 |
| JP2011174224A (ja) * | 2010-02-23 | 2011-09-08 | Panasonic Electric Works Co Ltd | 雨水供給装置 |
| KR101363853B1 (ko) * | 2012-04-03 | 2014-02-18 | 금오공과대학교 산학협력단 | 건축물용 우수 포집 및 재활용 시스템 |
| WO2017104203A1 (ja) * | 2015-12-18 | 2017-06-22 | 株式会社東芝 | 過酸化水素生成装置 |
-
2004
- 2004-09-30 JP JP2004287861A patent/JP2005296922A/ja active Pending
Cited By (10)
| Publication number | Priority date | Publication date | Assignee | Title |
|---|---|---|---|---|
| WO2008062507A1 (en) * | 2006-11-21 | 2008-05-29 | Takaoka Chemical Co., Ltd. | Electrolytic hydrogen water production system |
| JP4929279B2 (ja) * | 2006-11-21 | 2012-05-09 | タカオカ化成工業株式会社 | 電解式水素水生成装置 |
| JP2010265502A (ja) * | 2009-05-13 | 2010-11-25 | Mitsubishi Electric Corp | 活性酸素発生装置及び加湿器、空気清浄機 |
| JP2011131201A (ja) * | 2009-12-25 | 2011-07-07 | Science Kk | 中水供給装置 |
| JP2011141091A (ja) * | 2010-01-07 | 2011-07-21 | Mitsubishi Electric Corp | 冷凍装置 |
| JP2011174224A (ja) * | 2010-02-23 | 2011-09-08 | Panasonic Electric Works Co Ltd | 雨水供給装置 |
| KR101363853B1 (ko) * | 2012-04-03 | 2014-02-18 | 금오공과대학교 산학협력단 | 건축물용 우수 포집 및 재활용 시스템 |
| WO2017104203A1 (ja) * | 2015-12-18 | 2017-06-22 | 株式会社東芝 | 過酸化水素生成装置 |
| JP2017110279A (ja) * | 2015-12-18 | 2017-06-22 | 株式会社東芝 | 過酸化水素生成装置 |
| AU2016370898B2 (en) * | 2015-12-18 | 2019-10-10 | Kabushiki Kaisha Toshiba | Device for generating hydrogen peroxide |
Similar Documents
| Publication | Publication Date | Title |
|---|---|---|
| US7309441B2 (en) | Electrochemical sterilizing and bacteriostatic method | |
| JP3716042B2 (ja) | 酸性水の製造方法及び電解槽 | |
| KR101220891B1 (ko) | 3차원 다공성 복극 전극 및 이를 구비한 전기살균 필터와 이를 이용한 수처리 방법 | |
| CN101746871B (zh) | 一种电化学去除饮用水源中硝酸盐的方法 | |
| Isidro et al. | Operating the CabECO® membrane electrolytic technology in continuous mode for the direct disinfection of highly fecal-polluted water | |
| JP4671743B2 (ja) | アンモニア性窒素含有廃水の電解処理方法及び装置 | |
| AU2006269410B2 (en) | Methods and apparatus for generating oxidizing agents | |
| JP2004330182A (ja) | 有機物と窒素化合物を含む被処理水の処理方法 | |
| CN1491189A (zh) | 用于在溶液中生成氧化剂的高效电解槽 | |
| Gholizadeh et al. | Improved power density and Cr/Pb removal using ozone in a microbial desalination cell | |
| Cho et al. | Effects of electric voltage and sodium chloride level on electrolysis of swine wastewater | |
| CN1258482C (zh) | 氮处理方法和氮处理系统 | |
| JP6649988B2 (ja) | 飲用水処理におけるハロゲン含有副生成物の発生の制御方法 | |
| JP2005296922A (ja) | 雨水の殺菌システム | |
| JP2002346566A (ja) | 水処理装置および水処理方法 | |
| CN102712509A (zh) | 从液体中吸附污染物以及吸附剂的电化学再生 | |
| JP2007330914A (ja) | 酸化性雰囲気水製造方法および装置並びに水処理方法および装置 | |
| JP3685384B2 (ja) | スライム防止方法 | |
| KR102406930B1 (ko) | 순환여과식-역전기투석 해수처리 시스템 | |
| Hou et al. | In-situ oxygen generation using Titanium foam/IrO2 electrode for efficient sulfide control in sewers | |
| JP4831782B2 (ja) | 排水処理方法及びシステム | |
| JPH1110160A (ja) | 電解酸化水処理方法 | |
| JP2006205016A (ja) | オゾン水を得る方法 | |
| JPH10230291A (ja) | 水の生物学的脱窒方法及び装置 | |
| KR20140027649A (ko) | 탄소전극을 이용한 전기화학적 수처리 방법 및 시스템 |
