WO2020137768A1 - 冷凍サイクル装置および流量調整機構 - Google Patents

冷凍サイクル装置および流量調整機構 Download PDF

Info

Publication number
WO2020137768A1
WO2020137768A1 PCT/JP2019/049728 JP2019049728W WO2020137768A1 WO 2020137768 A1 WO2020137768 A1 WO 2020137768A1 JP 2019049728 W JP2019049728 W JP 2019049728W WO 2020137768 A1 WO2020137768 A1 WO 2020137768A1
Authority
WO
WIPO (PCT)
Prior art keywords
temperature
heat medium
radiator
air
temperature heat
Prior art date
Legal status (The legal status is an assumption and is not a legal conclusion. Google has not performed a legal analysis and makes no representation as to the accuracy of the status listed.)
Ceased
Application number
PCT/JP2019/049728
Other languages
English (en)
French (fr)
Japanese (ja)
Inventor
直也 牧本
加藤 吉毅
Current Assignee (The listed assignees may be inaccurate. Google has not performed a legal analysis and makes no representation or warranty as to the accuracy of the list.)
Denso Corp
Original Assignee
Denso Corp
Priority date (The priority date is an assumption and is not a legal conclusion. Google has not performed a legal analysis and makes no representation as to the accuracy of the date listed.)
Filing date
Publication date
Application filed by Denso Corp filed Critical Denso Corp
Priority to DE112019006514.9T priority Critical patent/DE112019006514T5/de
Priority to CN201980085727.5A priority patent/CN113226812B/zh
Publication of WO2020137768A1 publication Critical patent/WO2020137768A1/ja
Priority to US17/343,279 priority patent/US11897316B2/en
Anticipated expiration legal-status Critical
Ceased legal-status Critical Current

Links

Images

Classifications

    • BPERFORMING OPERATIONS; TRANSPORTING
    • B60VEHICLES IN GENERAL
    • B60HARRANGEMENTS OF HEATING, COOLING, VENTILATING OR OTHER AIR-TREATING DEVICES SPECIALLY ADAPTED FOR PASSENGER OR GOODS SPACES OF VEHICLES
    • B60H1/00Heating, cooling or ventilating [HVAC] devices
    • B60H1/22Heating, cooling or ventilating [HVAC] devices the heat being derived otherwise than from the propulsion plant
    • BPERFORMING OPERATIONS; TRANSPORTING
    • B60VEHICLES IN GENERAL
    • B60HARRANGEMENTS OF HEATING, COOLING, VENTILATING OR OTHER AIR-TREATING DEVICES SPECIALLY ADAPTED FOR PASSENGER OR GOODS SPACES OF VEHICLES
    • B60H1/00Heating, cooling or ventilating [HVAC] devices
    • B60H1/00271HVAC devices specially adapted for particular vehicle parts or components and being connected to the vehicle HVAC unit
    • B60H1/00278HVAC devices specially adapted for particular vehicle parts or components and being connected to the vehicle HVAC unit for the battery
    • BPERFORMING OPERATIONS; TRANSPORTING
    • B60VEHICLES IN GENERAL
    • B60HARRANGEMENTS OF HEATING, COOLING, VENTILATING OR OTHER AIR-TREATING DEVICES SPECIALLY ADAPTED FOR PASSENGER OR GOODS SPACES OF VEHICLES
    • B60H1/00Heating, cooling or ventilating [HVAC] devices
    • B60H1/00485Valves for air-conditioning devices, e.g. thermostatic valves
    • BPERFORMING OPERATIONS; TRANSPORTING
    • B60VEHICLES IN GENERAL
    • B60HARRANGEMENTS OF HEATING, COOLING, VENTILATING OR OTHER AIR-TREATING DEVICES SPECIALLY ADAPTED FOR PASSENGER OR GOODS SPACES OF VEHICLES
    • B60H1/00Heating, cooling or ventilating [HVAC] devices
    • B60H1/00642Control systems or circuits; Control members or indication devices for heating, cooling or ventilating devices
    • B60H1/00814Control systems or circuits characterised by their output, for controlling particular components of the heating, cooling or ventilating installation
    • B60H1/00878Control systems or circuits characterised by their output, for controlling particular components of the heating, cooling or ventilating installation the components being temperature regulating devices
    • B60H1/00899Controlling the flow of liquid in a heat pump system
    • BPERFORMING OPERATIONS; TRANSPORTING
    • B60VEHICLES IN GENERAL
    • B60HARRANGEMENTS OF HEATING, COOLING, VENTILATING OR OTHER AIR-TREATING DEVICES SPECIALLY ADAPTED FOR PASSENGER OR GOODS SPACES OF VEHICLES
    • B60H1/00Heating, cooling or ventilating [HVAC] devices
    • B60H1/32Cooling devices
    • B60H1/3204Cooling devices using compression
    • BPERFORMING OPERATIONS; TRANSPORTING
    • B60VEHICLES IN GENERAL
    • B60HARRANGEMENTS OF HEATING, COOLING, VENTILATING OR OTHER AIR-TREATING DEVICES SPECIALLY ADAPTED FOR PASSENGER OR GOODS SPACES OF VEHICLES
    • B60H1/00Heating, cooling or ventilating [HVAC] devices
    • B60H1/32Cooling devices
    • B60H1/3204Cooling devices using compression
    • B60H1/3228Cooling devices using compression characterised by refrigerant circuit configurations
    • B60H1/32284Cooling devices using compression characterised by refrigerant circuit configurations comprising two or more secondary circuits, e.g. at evaporator and condenser side
    • BPERFORMING OPERATIONS; TRANSPORTING
    • B60VEHICLES IN GENERAL
    • B60HARRANGEMENTS OF HEATING, COOLING, VENTILATING OR OTHER AIR-TREATING DEVICES SPECIALLY ADAPTED FOR PASSENGER OR GOODS SPACES OF VEHICLES
    • B60H1/00Heating, cooling or ventilating [HVAC] devices
    • B60H1/00271HVAC devices specially adapted for particular vehicle parts or components and being connected to the vehicle HVAC unit
    • B60H2001/00307Component temperature regulation using a liquid flow
    • BPERFORMING OPERATIONS; TRANSPORTING
    • B60VEHICLES IN GENERAL
    • B60HARRANGEMENTS OF HEATING, COOLING, VENTILATING OR OTHER AIR-TREATING DEVICES SPECIALLY ADAPTED FOR PASSENGER OR GOODS SPACES OF VEHICLES
    • B60H1/00Heating, cooling or ventilating [HVAC] devices
    • B60H1/00642Control systems or circuits; Control members or indication devices for heating, cooling or ventilating devices
    • B60H1/00814Control systems or circuits characterised by their output, for controlling particular components of the heating, cooling or ventilating installation
    • B60H1/00878Control systems or circuits characterised by their output, for controlling particular components of the heating, cooling or ventilating installation the components being temperature regulating devices
    • B60H2001/00928Control systems or circuits characterised by their output, for controlling particular components of the heating, cooling or ventilating installation the components being temperature regulating devices comprising a secondary circuit
    • BPERFORMING OPERATIONS; TRANSPORTING
    • B60VEHICLES IN GENERAL
    • B60HARRANGEMENTS OF HEATING, COOLING, VENTILATING OR OTHER AIR-TREATING DEVICES SPECIALLY ADAPTED FOR PASSENGER OR GOODS SPACES OF VEHICLES
    • B60H1/00Heating, cooling or ventilating [HVAC] devices
    • B60H1/00642Control systems or circuits; Control members or indication devices for heating, cooling or ventilating devices
    • B60H1/00814Control systems or circuits characterised by their output, for controlling particular components of the heating, cooling or ventilating installation
    • B60H1/00878Control systems or circuits characterised by their output, for controlling particular components of the heating, cooling or ventilating installation the components being temperature regulating devices
    • B60H2001/00949Control systems or circuits characterised by their output, for controlling particular components of the heating, cooling or ventilating installation the components being temperature regulating devices comprising additional heating/cooling sources, e.g. second evaporator

Definitions

  • the present disclosure relates to a vapor compression refrigeration cycle device and a flow rate adjustment mechanism used for the same.
  • Patent Document 1 describes a heat management device for a vehicle in which a cooling liquid heated by a condenser of a refrigeration cycle flows between a heater core and a radiator.
  • the heater core heats the air by exchanging heat between the air blown into the passenger compartment and the cooling liquid.
  • the radiator cools the coolant by exchanging heat between the coolant and the air outside the vehicle compartment.
  • the air outside the vehicle compartment is referred to as outside air.
  • an electric device such as an inverter is cooled by the cooling liquid cooled by the first evaporator of the refrigeration cycle, and the air blown into the vehicle compartment is cooled by the second evaporator of the refrigeration cycle.
  • the heat absorbed by the refrigerant in the first evaporator and the second evaporator and the heat generated by the compressor in the refrigeration cycle are given from the refrigerant to the cooling liquid by the condenser.
  • the heat given to the cooling liquid from the condenser is distributed to the heater core and the radiator. Therefore, depending on the flow rate of the cooling liquid flowing through the heater core and the radiator, the air heating capacity of the heater core becomes excessive or insufficient.
  • the present disclosure uses a heat medium heated by a refrigerant to heat air blown into the vehicle compartment, and at the same time, in a refrigeration cycle device that radiates heat to the outside air, appropriately blows air blown into the vehicle compartment.
  • the first purpose is to enable heating.
  • the endothermic radiator is a heat exchanger that causes the cooling liquid cooled in the first evaporator of the refrigeration cycle to absorb heat from the outside air.
  • the cooling liquid cooled by the first evaporator of the refrigeration cycle can absorb heat from the battery to cool the battery.
  • the present disclosure is a refrigeration cycle device that cools a battery by a heat medium cooled by a refrigerant while the heat medium cooled by a refrigerant absorbs heat from the outside air to heat air blown into the vehicle interior.
  • it is a second object to suppress appropriate cooling of the battery.
  • the refrigeration cycle apparatus includes High temperature heat medium circuit, air heater, radiator, compressor, high pressure side heat exchanger, pressure reducing unit, multiple evaporators, refrigerant flow switching unit, high temperature heat medium adjusting unit, control And a section.
  • the high temperature heat medium circulates in the high temperature heat medium circuit.
  • the air heater heat-exchanges the high-temperature heat medium with the air blown into the vehicle compartment to heat the air blown into the vehicle compartment.
  • the radiator causes the high-temperature heat medium to exchange heat with the air outside the vehicle compartment and radiates heat to the air outside the vehicle compartment.
  • the compressor draws in the refrigerant, compresses it, and discharges it.
  • the high-pressure side heat exchanger exchanges heat between the high-pressure refrigerant discharged from the compressor and the high-temperature heat medium.
  • the decompression unit decompresses the refrigerant that has undergone heat exchange in the high-pressure side heat exchanger.
  • the plurality of evaporators cause the refrigerant decompressed in the decompression unit to absorb heat and evaporate the refrigerant.
  • the refrigerant flow switching unit switches between a state in which the refrigerant flows in some of the plurality of evaporators and a state in which the refrigerant flows in all of the plurality of evaporators.
  • the high temperature heat medium adjusting unit adjusts a high temperature heat medium flow rate ratio which is a flow rate ratio between the high temperature heat medium flowing through the air heater and the high temperature heat medium flowing through the radiator.
  • the control unit compares the heat necessary to heat the air blown into the passenger compartment by the air heater to the target outlet temperature.
  • the high-temperature heat medium adjusting unit is controlled so that the excess heat has a high-temperature heat medium flow rate ratio in which the radiator radiates the heat to the air outside the vehicle compartment.
  • the heat medium can be passed through the air heater so that the heat required to heat the air blown into the vehicle compartment by the air heater to the target outlet temperature is distributed to the air heater. Therefore, the air blown into the vehicle compartment can be appropriately heated by the air heater.
  • the refrigeration cycle apparatus includes It is provided with a low temperature heat medium circuit, a heat absorber, a battery, a compressor, an air heating unit, a pressure reducing unit, an evaporator, a low temperature heat medium adjusting unit, and a control unit.
  • the low temperature heat medium circulates in the low temperature heat medium circuit.
  • the heat absorber causes the low-temperature heat medium to exchange heat with the air blown into the vehicle interior, and causes the low-temperature heat medium to absorb heat from the air outside the vehicle interior.
  • the battery is cooled by the low temperature heat carrier.
  • the compressor draws in the refrigerant, compresses it, and discharges it.
  • the air heating unit heats the air blown into the vehicle interior by radiating the high pressure refrigerant discharged from the compressor.
  • the decompression unit decompresses the refrigerant radiated by the air heating unit.
  • the evaporator heat-exchanges the refrigerant decompressed in the decompression unit with the low temperature heat medium to evaporate the refrigerant and cool the low temperature heat medium.
  • the low temperature heat medium adjusting unit adjusts a low temperature heat medium flow ratio which is a flow ratio between the low temperature heat medium flowing through the heat absorber and the low temperature heat medium cooling the battery.
  • the control unit controls the low temperature heat medium adjustment unit so that the low temperature heat medium flow rate ratio is such that the battery is cooled to the target battery temperature.
  • the battery can be appropriately cooled while heating the air blown into the vehicle interior.
  • a high temperature heat medium circuit an air heater, a radiator, a compressor, a high pressure side heat exchanger, a pressure reducing section, an evaporator, and a flow rate adjusting section are provided.
  • the high temperature heat medium circulates in the high temperature heat medium circuit.
  • the air heater heat-exchanges the high-temperature heat medium with the air blown into the vehicle compartment to heat the air blown into the vehicle compartment.
  • the radiator causes the high-temperature heat medium to exchange heat with the air outside the vehicle compartment and radiates heat to the air outside the vehicle compartment.
  • the compressor draws in the refrigerant, compresses it, and discharges it.
  • the high-pressure heat exchanger exchanges heat between the high-pressure refrigerant discharged from the compressor and the high-temperature heat medium, and radiates heat from the refrigerant to the high-temperature heat medium.
  • the decompression unit decompresses the refrigerant that has undergone heat exchange in the high-pressure side heat exchanger.
  • the evaporator causes the refrigerant decompressed in the decompression unit to absorb heat and evaporate the refrigerant.
  • the flow rate adjusting unit adjusts a radiator side flow rate ratio which is a ratio of a flow rate of the high temperature heat medium flowing through the radiator to a flow rate of the high temperature heat medium flowing through the high pressure side heat exchanger.
  • the maximum outlet temperature which is the maximum value of the temperature of the air heated by the air heater, increases as the radiator-side flow rate ratio decreases.
  • the increase rate of the maximum blowout temperature with respect to the decrease of the radiator side flow rate ratio becomes larger as the radiator side flow rate ratio becomes smaller.
  • the air heated by the air heater can be heated to an appropriate temperature even when the radiator side flow rate ratio is small.
  • a flow rate adjusting mechanism includes It is used for a refrigeration cycle apparatus including a high temperature heat medium circuit, an air heater, a radiator, a compressor, a high pressure side heat exchanger, a decompression unit, and an evaporator.
  • the high temperature heat medium circulates in the high temperature heat medium circuit.
  • the air heater heat-exchanges the high-temperature heat medium with the air blown into the vehicle compartment to heat the air blown into the vehicle compartment.
  • the radiator causes the high-temperature heat medium to exchange heat with the air outside the vehicle compartment and radiates heat to the air outside the vehicle compartment.
  • the compressor draws in the refrigerant, compresses it, and discharges it.
  • the high-pressure heat exchanger exchanges heat between the high-pressure refrigerant discharged from the compressor and the high-temperature heat medium, and radiates heat from the refrigerant to the high-temperature heat medium.
  • the decompression unit decompresses the refrigerant that has undergone heat exchange in the high-pressure side heat exchanger.
  • the evaporator causes the refrigerant decompressed in the decompression unit to absorb heat and evaporate the refrigerant.
  • the maximum blowout temperature which is the maximum value of the temperature of the air heated by the air heater, is the ratio of the flow rate of the high temperature heat medium flowing through the radiator to the flow rate of the high temperature heat medium flowing through the high pressure side heat exchanger. It increases as the radiator-side flow rate is decreased.
  • the increase rate of the maximum blowout temperature with respect to the decrease of the radiator side flow rate ratio increases as the radiator side flow rate ratio decreases.
  • the flow rate adjustment mechanism is such that, in the radiator side flow rate ratio when the maximum blowout temperature becomes the upper limit blowout temperature which is the upper limit value of the temperature of the air heated by the air heater, the fluctuation range of the maximum blowout temperature is equal to or less than the allowable value.
  • the flow rate ratio on the radiator side can be adjusted so that
  • the fluctuation range of the air heated by the air heater can be less than the allowable value, so that the air heater can appropriately heat the air.
  • a flow rate adjusting mechanism includes It is used for a refrigeration cycle apparatus including a high temperature heat medium circuit, an air heater, a radiator, a compressor, a high pressure side heat exchanger, a decompression unit, and an evaporator.
  • the high temperature heat medium circulates in the high temperature heat medium circuit.
  • the air heater heat-exchanges the high-temperature heat medium with the air blown into the vehicle compartment to heat the air blown into the vehicle compartment.
  • the radiator causes the high-temperature heat medium to exchange heat with the air outside the vehicle compartment and radiates heat to the air outside the vehicle compartment.
  • the compressor draws in the refrigerant, compresses it, and discharges it.
  • the high-pressure heat exchanger exchanges heat between the high-pressure refrigerant discharged from the compressor and the high-temperature heat medium, and radiates heat from the refrigerant to the high-temperature heat medium.
  • the decompression unit decompresses the refrigerant that has undergone heat exchange in the high-pressure side heat exchanger.
  • the evaporator causes the refrigerant decompressed in the decompression unit to absorb heat and evaporate the refrigerant.
  • the flow rate adjustment mechanism can adjust the radiator side flow rate ratio, which is the ratio of the flow rate of the high temperature heat medium flowing through the radiator to the flow rate of the high temperature heat medium flowing through the high pressure side heat exchanger, with a predetermined resolution.
  • the fluctuation range of the radiator side flow rate ratio can be appropriately controlled, so that the air heated by the air heater can be heated to an appropriate temperature.
  • FIG. 10 is a schematic XX cross-sectional view of FIG. 9, showing an example of an operating state of the high temperature side three-way valve. It is a typical sectional view showing an example of an operating state of a high temperature side three way valve. It is a typical sectional view showing an example of an operating state of a high temperature side three way valve. It is a graph which shows the relationship between the radiator flow volume ratio and heater core blowing temperature in 5th Embodiment. It is an enlarged view of the XIV section of FIG. It is the whole refrigeration cycle device lineblock diagram in a 6th embodiment.
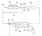
  • the vehicle air conditioner 1 shown in FIGS. 1 to 4 is an air conditioner that adjusts the vehicle interior space (in other words, the air conditioning target space) to an appropriate temperature.
  • the vehicle air conditioner 1 has a refrigeration cycle device 10.
  • the refrigeration cycle device 10 is mounted on a hybrid vehicle that obtains a driving force for vehicle traveling from an engine (in other words, an internal combustion engine) and an electric motor for traveling.
  • the hybrid vehicle of the present embodiment is configured as a plug-in hybrid vehicle in which electric power supplied from an external power source (in other words, commercial power source) when the vehicle is stopped can be charged into a battery (in other words, in-vehicle battery) mounted in the vehicle. Has been done.
  • a battery in other words, in-vehicle battery
  • the battery for example, a lithium ion battery can be used.
  • the driving force output from the engine is used not only for running the vehicle, but also for operating the generator. Then, the electric power generated by the generator and the electric power supplied from the external power source can be stored in the battery, and the electric power stored in the battery constitutes not only the electric motor for traveling but also the refrigeration cycle device 10. It is supplied to various in-vehicle devices such as electric components.
  • the refrigeration cycle apparatus 10 is a vapor compression refrigerator including a compressor 11, a condenser 12, a first expansion valve 13, an air side evaporator 14, a constant pressure valve 15, a second expansion valve 16 and a cooling water side evaporator 17. is there.
  • a CFC-based refrigerant is used as the refrigerant, and constitutes a subcritical refrigeration cycle in which the high-pressure side refrigerant pressure does not exceed the refrigerant critical pressure.
  • the second expansion valve 16 and the cooling water side evaporator 17 are arranged in parallel with the first expansion valve 13, the air side evaporator 14 and the constant pressure valve 15 in the refrigerant flow.
  • a first refrigerant circulation circuit and a second refrigerant circulation circuit are formed in the refrigeration cycle device 10.
  • the refrigerant circulates in the order of the compressor 11, the condenser 12, the first expansion valve 13, the air side evaporator 14, the constant pressure valve 15, and the compressor 11.
  • the refrigerant circulates in the order of the compressor 11, the condenser 12, the second expansion valve 16, and the cooling water side evaporator 17.
  • the compressor 11 is an electric compressor driven by electric power supplied from a battery, and sucks, compresses, and discharges the refrigerant of the refrigeration cycle device 10.
  • the electric motor of the compressor 11 is controlled by the control device 60.
  • the compressor 11 may be a belt driven variable displacement compressor.
  • the condenser 12 is a high pressure side heat exchanger for exchanging heat between the high pressure side refrigerant discharged from the compressor 11 and the cooling water of the high temperature cooling water circuit 20.
  • the condenser 12 has a condenser 12a, a receiver 12b, and a supercooler 12c.
  • the condenser 12a heat-exchanges the high pressure side refrigerant discharged from the compressor 11 with the cooling water of the high temperature cooling water circuit 20 to condense the high pressure side refrigerant.
  • the cooling water of the high temperature cooling water circuit 20 is a fluid as a heat medium.
  • the cooling water in the high temperature cooling water circuit 20 is a high temperature heat medium.
  • a liquid containing at least ethylene glycol, dimethylpolysiloxane or a nanofluid, or an antifreezing liquid is used as the cooling water for the high temperature cooling water circuit 20.
  • the high temperature cooling water circuit 20 is a high temperature heat medium circuit in which a high temperature heat medium circulates.
  • the receiver 12b is a gas-liquid separation unit that separates the gas-liquid of the high-pressure refrigerant that has flowed out of the condenser 12 and causes the separated liquid-phase refrigerant to flow out to the downstream side, and also stores the excess refrigerant of the cycle.
  • the supercooling unit 12c heat-exchanges the liquid-phase refrigerant flowing out from the receiver 12b with the cooling water of the high-temperature cooling water circuit 20 to supercool the liquid-phase refrigerant.
  • the first expansion valve 13 is a first decompression unit that decompresses and expands the liquid-phase refrigerant flowing out from the receiver 12b.
  • the first expansion valve 13 is a mechanical temperature expansion valve.
  • the mechanical expansion valve is a temperature expansion valve that has a temperature sensing portion and drives a valve body by a mechanical mechanism such as a diaphragm.
  • the air-side evaporator 14 is an evaporator that evaporates the refrigerant by exchanging heat between the refrigerant flowing out of the first expansion valve 13 and the air blown into the vehicle interior. In the air side evaporator 14, the refrigerant absorbs heat from the air blown into the vehicle interior.
  • the air side evaporator 14 is an air cooler that cools the air blown into the vehicle interior.
  • the constant pressure valve 15 is a pressure adjusting unit that maintains the pressure of the refrigerant on the outlet side of the air side evaporator 14 at a predetermined value.
  • the constant pressure valve 15 is composed of a mechanical variable throttle mechanism. Specifically, the constant pressure valve 15 reduces the passage area (ie, throttle opening) of the refrigerant passage when the pressure of the refrigerant on the outlet side of the air side evaporator 14 falls below a predetermined value, and the outlet of the air side evaporator 14 is reduced. When the pressure of the refrigerant on the side exceeds a predetermined value, the passage area of the refrigerant passage (that is, the throttle opening) is increased. The vapor-phase refrigerant whose pressure is adjusted by the constant pressure valve 15 is sucked into the compressor 11 and compressed.
  • the constant pressure valve 15 may be replaced with a fixed throttle composed of an orifice, a capillary tube, or the like.
  • the second expansion valve 16 is a second decompression unit that decompresses and expands the liquid-phase refrigerant that has flowed out of the condenser 12.
  • the second expansion valve 16 is an electric expansion valve.
  • the electric expansion valve is an electric variable throttle mechanism including a valve body configured to change a throttle opening degree and an electric actuator that changes the opening degree of the valve body.
  • the second expansion valve 16 can fully close the refrigerant passage.
  • the second expansion valve 16 has a state in which the refrigerant flows to the air side evaporator 14 of the air side evaporator 14 and the cooling water side evaporator 17, and the refrigerant flows to both the air side evaporator 14 and the cooling water side evaporator 17. It is a refrigerant flow switching unit that switches between a flowing state and a flowing state.
  • the operation of the second expansion valve 16 is controlled by a control signal output from the control device 60.
  • the second expansion valve 16 may be a mechanical temperature expansion valve.
  • an opening/closing valve that opens/closes the refrigerant flow path on the second expansion valve 16 side needs to be provided separately from the second expansion valve 16.
  • the cooling water side evaporator 17 is an evaporator that evaporates the refrigerant by exchanging heat between the refrigerant flowing out of the second expansion valve 16 and the cooling water of the low temperature cooling water circuit 30. In the cooling water side evaporator 17, the refrigerant absorbs heat from the cooling water in the low temperature cooling water circuit 30.
  • the cooling water side evaporator 17 is a heat medium cooler that cools the cooling water in the low temperature cooling water circuit 30. The vapor-phase refrigerant evaporated in the cooling water side evaporator 17 is sucked into the compressor 11 and compressed.
  • the cooling water in the low temperature cooling water circuit 30 is a fluid as a heat medium.
  • the cooling water in the low temperature cooling water circuit 30 is a low temperature heat medium.
  • a liquid containing at least ethylene glycol, dimethylpolysiloxane, or a nanofluid, or an antifreeze liquid is used as the cooling water for the low-temperature cooling water circuit 30.
  • the low temperature cooling water circuit 30 is a low temperature heat medium circuit in which a low temperature heat medium circulates.
  • the high temperature cooling water circuit 20 is provided with a condenser 12, a high temperature side pump 21, a heater core 22, a high temperature side radiator 23, a high temperature side reserve tank 24, a heater core flow passage opening/closing valve 25 and a radiator flow passage opening/closing valve 26.
  • the high temperature side pump 21 is a heat medium pump that sucks cooling water and discharges it.
  • the high temperature side pump 21 is an electric pump.
  • the high temperature side pump 21 is an electric pump having a constant discharge flow rate, but the high temperature side pump 21 may be an electric pump having a variable discharge flow rate.
  • the heater core 22 is an air heater that heats the air blown into the vehicle interior by exchanging heat between the cooling water of the high-temperature cooling water circuit 20 and the air blown into the vehicle interior. In the heater core 22, the cooling water radiates heat to the air blown into the vehicle interior.
  • the condenser 12 and the heater core 22 are air heating units that heat the air blown into the passenger compartment by radiating the high pressure refrigerant discharged from the compressor 11.
  • the high temperature side radiator 23 is a radiator that causes the cooling water in the high temperature cooling water circuit 20 to exchange heat with the outside air to radiate heat from the cooling water to the outside air.
  • the high temperature side reserve tank 24 is a cooling water storage unit that stores excess cooling water. By storing the surplus cooling water in the high temperature side reserve tank 24, it is possible to suppress a decrease in the amount of the cooling water circulating in each flow path.
  • the high temperature side reserve tank 24 is a closed type reserve tank or an atmosphere open type reserve tank.
  • the closed-type reserve tank is a reserve tank that brings the pressure on the liquid surface of the stored cooling water to a predetermined pressure.
  • the open-air reserve tank is a reserve tank that brings the pressure on the liquid surface of the stored cooling water to atmospheric pressure.
  • the condenser 12, the high temperature side pump 21, and the high temperature side reserve tank 24 are arranged in the condenser flow path 20a.
  • the condenser passage 20a is a passage through which the cooling water of the high temperature cooling water circuit 20 flows.
  • the heater core 22 and the heater core passage opening/closing valve 25 are arranged in the heater core passage 20b.
  • the heater core passage 20b is a passage through which the cooling water of the high temperature cooling water circuit 20 flows.
  • the heater core passage opening/closing valve 25 is an electromagnetic valve that opens and closes the heater core passage 20b. The operation of the heater core passage opening/closing valve 25 is controlled by the controller 60.
  • the high temperature side radiator 23 and the radiator passage opening/closing valve 26 are arranged in the radiator passage 20c.
  • the radiator passage 20c is a passage through which the cooling water of the high temperature cooling water circuit 20 flows in parallel to the heater core 22.
  • the radiator passage opening/closing valve 26 is an electromagnetic valve that opens and closes the radiator passage 20c. The operation of the radiator passage opening/closing valve 26 is controlled by the controller 60.
  • the heater core passage opening/closing valve 25 is arranged in the high temperature cooling water circuit 20 between the heater core 22 and the high temperature side branch portion 20 d which is a branch portion between the heater core passage 20 b and the radiator passage 20 c.
  • the heater core passage opening/closing valve 25 adjusts the flow rate of cooling water in the high temperature cooling water circuit 20 flowing into the heater core 22.
  • the radiator passage opening/closing valve 26 is arranged between the high temperature side branch portion 20 d and the high temperature side radiator 23 in the high temperature cooling water circuit 20.
  • the radiator passage opening/closing valve 26 adjusts the flow rate of the cooling water of the high temperature cooling water circuit 20 flowing into the high temperature side radiator 23.
  • the heater core passage opening/closing valve 25 and the radiator passage opening/closing valve 26 are high temperature heat medium adjusting units that adjust the flow rate ratio of the cooling water flowing through the heater core 22 and the cooling water flowing through the high temperature side radiator 23.
  • the flow rate ratio between the cooling water flowing through the heater core 22 and the cooling water flowing through the high temperature side radiator 23 is the high temperature heat medium flow rate ratio.
  • the radiator passage opening/closing valve 26 is a radiator-side adjusting unit.
  • the heater core passage opening/closing valve 25 is an air heater side adjusting unit.
  • the heater core channel opening/closing valve 25 and the radiator channel opening/closing valve 26 are a flow rate adjusting mechanism (in other words, a flow rate adjusting mechanism) that adjusts the flow rate of the cooling water.
  • the low temperature cooling water circuit 30 is provided with a low temperature side pump 31, a cooling water side evaporator 17, a low temperature side radiator 32, a battery 33, a charger 34 and a low temperature side reserve tank 35.
  • the low temperature side pump 31 is a heat medium pump that sucks in and discharges cooling water.
  • the low temperature side pump 31 is an electric pump.
  • the low temperature side radiator 32 is a heat absorber that causes the cooling water of the low temperature cooling water circuit 30 and the outside air to exchange heat with each other so that the cooling water of the low temperature cooling water circuit 30 absorbs heat from the outside air.
  • the high temperature side radiator 23 and the low temperature side radiator 32 are arranged in series in this order in the flow direction of the outside air. Outside air is blown to the high temperature side radiator 23 and the low temperature side radiator 32 by an outdoor blower 40.
  • the outdoor blower 40 is an outside air blowing unit that blows outside air toward the high temperature side radiator 23 and the low temperature side radiator 32.
  • the outdoor blower 40 is an electric blower that drives a fan with an electric motor. The operation of the outdoor blower 40 is controlled by the control device 60.
  • the high temperature side radiator 23, the low temperature side radiator 32 and the outdoor blower 40 are arranged at the forefront of the vehicle. Therefore, the traveling wind can be applied to the high temperature side radiator 23 and the low temperature side radiator 32 when the vehicle is traveling.
  • the charger 34 is a device for charging the battery 33 with electric power.
  • the battery 33 and the charger 34 are in-vehicle devices mounted on the vehicle, and are heat-generating devices that generate heat as they operate.
  • the battery 33 and the charger 34 radiate the waste heat generated by the operation to the cooling water of the low temperature cooling water circuit 30. In other words, the battery 33 and the charger 34 supply heat to the cooling water of the low temperature cooling water circuit 30.
  • the low temperature side reserve tank 35 is a cooling water storage unit that stores excess cooling water. By storing the surplus cooling water in the low temperature side reserve tank 35, it is possible to suppress the decrease in the amount of the cooling water circulating in each flow path.
  • the low temperature side reserve tank 35 is a closed reserve tank or an atmosphere open reserve tank.
  • a three-way valve 36 is arranged in the low temperature cooling water circuit 30.
  • the three-way valve 36 is a low temperature heat medium adjustment unit that adjusts the flow rate ratio of the flow rate of the cooling water flowing to the battery 33 side and the flow rate of the cooling water flowing to the low temperature side radiator 32 side.
  • the flow rate ratio of the flow rate of the cooling water flowing to the battery 33 side and the flow rate of the cooling water flowing to the low temperature side radiator 32 side is the low temperature heat medium flow rate ratio.
  • the three-way valve 36 is a heat medium flow switching unit that switches between a state in which the cooling water flows in the low temperature side radiator 32 and a state in which the cooling water does not flow. The operation of the three-way valve 36 is controlled by the controller 60.
  • the air side evaporator 14 and the heater core 22 are housed in the air conditioning casing 51 of the indoor air conditioning unit 50.
  • the indoor air conditioning unit 50 is arranged inside the instrument panel (not shown) at the front of the passenger compartment.
  • the air conditioning casing 51 is an air passage forming member that forms an air passage.
  • the heater core 22 is arranged on the air flow downstream side of the air side evaporator 14 in the air passage inside the air conditioning casing 51.
  • An inside/outside air switching box 52 and an indoor blower 53 are arranged in the air conditioning casing 51.
  • the inside/outside air switching box 52 is an inside/outside air switching unit for switching and introducing inside air and outside air into the air passage in the air conditioning casing 51.
  • the indoor blower 53 sucks and blows the inside air and the outside air introduced into the air passage in the air conditioning casing 51 through the inside/outside air switching box 52.
  • the operation of the indoor blower 53 is controlled by the control device 60.
  • An air mix door 54 is arranged between the air side evaporator 14 and the heater core 22 in the air passage in the air conditioning casing 51.
  • the air mix door 54 adjusts the air volume ratio of the cool air flowing into the heater core 22 and the cool air flowing through the cold air bypass passage 55 among the cool air passing through the air side evaporator 14.
  • the cold air bypass passage 55 is an air passage through which the cold air that has passed through the air side evaporator 14 flows through the heater core 22.
  • the air mix door 54 is a revolving door having a rotating shaft rotatably supported by the air conditioning casing 51 and a door board portion connected to the rotating shaft. By adjusting the opening position of the air mix door 54, the temperature of the conditioned air blown from the air conditioning casing 51 into the vehicle interior can be adjusted to a desired temperature.
  • the rotary shaft of the air mix door 54 is driven by the servo motor 56.
  • the operation of the air mix door servomotor 56 is controlled by the controller 60.
  • the air mix door 54 may be a slide door that slides in a direction substantially orthogonal to the air flow.
  • the sliding door may be a plate-shaped door formed of a rigid body. It may be a film door formed of a flexible film material.
  • the air-conditioned air whose temperature is adjusted by the air mix door 54 is blown into the vehicle interior from the air outlet 57 formed in the air-conditioning casing 51.
  • the control device 60 shown in FIG. 2 is composed of a well-known microcomputer including a CPU, a ROM, a RAM, and the like and its peripheral circuits.
  • the control device 60 performs various calculations and processes based on the control program stored in the ROM.
  • Various controlled devices are connected to the output side of the control device 60.
  • the control device 60 is a control unit that controls the operation of various controlled devices.
  • the devices to be controlled by the control device 60 are the compressor 11, the second expansion valve 16, the heater core passage opening/closing valve 25, the radiator passage opening/closing valve 26, the three-way valve 36, the outdoor blower 40, the indoor blower 53, and the air mix.
  • the software and hardware for controlling the electric motor of the compressor 11 of the control device 60 is a refrigerant discharge capacity control unit.
  • the software and hardware that control the second expansion valve 16 of the control device 60 are a throttle control unit.
  • the software and hardware that control the heater core passage opening/closing valve 25 and the radiator passage opening/closing valve 26 of the control device 60 are a high-temperature heat medium flow control unit.
  • the software and hardware for controlling the three-way valve 36 of the control device 60 is a low temperature heat medium flow control unit.
  • the software and hardware that control the outdoor blower 40 of the control device 60 are an outside air blowing capacity control unit.
  • the software and hardware for controlling the indoor blower 53 of the control device 60 is an air blower capacity control unit.
  • the software and hardware for controlling the air mix door servomotor 56 of the control device 60 is an air volume ratio control unit.
  • an inside air temperature sensor 61 At the input side of the control device 60, an inside air temperature sensor 61, an outside air temperature sensor 62, a solar radiation amount sensor 63, an evaporator intake air temperature sensor 64, an evaporator temperature sensor 65, a heater core inlet cooling water temperature sensor 66, a battery inlet cooling water.
  • Various control sensor groups such as a temperature sensor 67 and a battery temperature sensor 68 are connected.
  • the inside air temperature sensor 61 detects the passenger compartment temperature Tr.
  • the outside air temperature sensor 62 detects the outside air temperature Tam.
  • the solar radiation amount sensor 63 detects the solar radiation amount Ts in the vehicle compartment.
  • the evaporator suction air temperature sensor 64 is an air temperature detection unit that detects the temperature TEin of the air sucked into the air side evaporator 14.
  • the evaporator temperature sensor 65 is a temperature detection unit that detects the temperature TE of the air side evaporator 14.
  • the evaporator temperature sensor 65 is, for example, a fin thermistor that detects the temperature of the heat exchange fins of the air side evaporator 14 or a refrigerant temperature sensor that detects the temperature of the refrigerant flowing through the air side evaporator 14.
  • the heater core inlet cooling water temperature sensor 66 is a heat medium temperature detecting unit that detects the temperature THin of the cooling water flowing into the heater core 22.
  • the battery inlet cooling water temperature sensor 67 is a heat medium temperature detecting unit that detects the temperature of the cooling water flowing into the battery 33.
  • the battery temperature sensor 68 is a battery temperature detection unit that detects the temperature of the battery 33. For example, the battery temperature sensor 68 detects the temperature of each cell of the battery 33.
  • a variety of operation switches are connected to the input side of the control device 60.
  • Various operation switches are provided on the operation panel 70 and are operated by an occupant.
  • the operation panel 70 is arranged near the instrument panel at the front of the passenger compartment. Operation signals from various operation switches are input to the control device 60.
  • Various operation switches are air conditioner switches, temperature setting switches, etc.
  • the air conditioner switch sets whether or not the indoor air conditioning unit 50 cools the air.
  • the temperature setting switch sets the set temperature in the vehicle compartment.
  • the control device 60 sets the operation mode based on the intake air temperature TEin and the target outlet temperature TAO of the air side evaporator 14 and the control map shown in FIG. Switch.
  • the operation modes include at least a cooling mode, a first dehumidifying and heating mode, a second dehumidifying and heating mode, and a third dehumidifying and heating mode.
  • Target air temperature TAO is the target temperature of the air blown into the passenger compartment.
  • the control device 60 calculates the target outlet temperature TAO based on the following mathematical formula.
  • TAO Kset ⁇ Tset ⁇ Kr ⁇ Tr ⁇ Kam ⁇ Tam ⁇ Ks ⁇ Ts+C
  • Tset is the vehicle interior temperature set by the temperature setting switch of the operation panel 70
  • Tr is the inside air temperature detected by the inside air temperature sensor 61
  • Tam is the outside air temperature detected by the outside air temperature sensor 62
  • Ts is It is the amount of solar radiation detected by the solar radiation sensor 63.
  • Kset, Kr, Kam, and Ks are control gains
  • C is a correction constant.
  • the first dehumidification heating mode ⁇ the second dehumidification heating mode ⁇ the third dehumidification heating mode is switched.
  • the threshold value of the target outlet temperature TAO increases as the intake air temperature TEin of the air side evaporator 14 increases.
  • the air blown into the passenger compartment is cooled by the air side evaporator 14 to cool the passenger compartment.
  • the air blown into the vehicle compartment is cooled and dehumidified by the air side evaporator 14, and the air cooled and dehumidified by the air side evaporator 14 is heated by the heater core.
  • the interior of the vehicle is dehumidified and heated.
  • the heat quantity of the cooling water in the high-temperature cooling water circuit 20 is excessive with respect to the heat quantity required for the heater core 22, so that the surplus heat of the cooling water in the high-temperature cooling water circuit 20 is on the high temperature side.
  • the radiator 23 radiates heat to the outside air.
  • the first dehumidification heating mode is a heat dissipation mode in which the radiator 23 on the high temperature side radiates heat to the outside air.
  • the heat quantity of the cooling water in the high-temperature cooling water circuit 20 is insufficient with respect to the heat quantity required for the heater core 22, so the low-temperature side radiator 32 absorbs the insufficient heat quantity from the outside air.
  • the second dehumidification heating mode is a heat absorption mode in which the low temperature side radiator 32 absorbs heat from the outside air.
  • the heat quantity of the cooling water in the high-temperature cooling water circuit 20 is insufficient with respect to the heat quantity required for the heater core 22, so that the insufficient heat quantity is outside the allowable range from the outside air in the low temperature side radiator 32. It absorbs heat at its maximum capacity.
  • the control device 60 temporarily executes the transition mode when switching between the first dehumidification heating mode and the second dehumidification heating mode.
  • the first dehumidification heating mode and the second dehumidification heating mode are executed at the same time. That is, in the transition mode, as in the first dehumidifying and heating mode, the high temperature side radiator 23 radiates the heat from the cooling water in the high temperature cooling water circuit 20 to the outside air, and as in the second dehumidifying and heating mode, the low temperature side radiator 32 lowers the temperature.
  • the cooling water in the cooling water circuit 30 is made to absorb heat from the outside air. As a result, the switching between the first dehumidification heating mode and the second dehumidification heating mode becomes smooth.
  • the control device 60 is connected to the control device 60 based on the target outlet temperature TAO, the detection signal of the sensor group, and the like.
  • the operating states of the various control devices are determined.
  • Cooling Mode In the cooling mode, the control device 60 operates the compressor 11 and the high temperature side pump 21. In the cooling mode, the controller 60 opens the heater core passage opening/closing valve 25 and opens the radiator passage opening/closing valve 26.
  • the refrigerant flows as indicated by the broken line arrow in FIG. 1, and the state of the refrigerant circulating in the cycle changes as follows.
  • the high-pressure refrigerant discharged from the compressor 11 flows into the condenser 12.
  • the refrigerant flowing into the condenser 12 radiates heat to the cooling water in the high temperature cooling water circuit 20. As a result, the refrigerant is cooled and condensed in the condenser 12.
  • the refrigerant flowing out of the condenser 12 flows into the first expansion valve 13 and is decompressed and expanded in the first expansion valve 13 until it becomes a low pressure refrigerant.
  • the low-pressure refrigerant decompressed by the first expansion valve 13 flows into the air-side evaporator 14 and absorbs heat from the air blown into the vehicle interior to evaporate. As a result, the air blown into the vehicle interior is cooled.
  • the refrigerant flowing out from the air side evaporator 14 flows to the suction side of the compressor 11 and is compressed again in the compressor 11.
  • the low-pressure refrigerant in the air-side evaporator 14 can absorb heat from the air and blow the cooled air into the vehicle interior. As a result, cooling of the vehicle interior can be realized.
  • the cooling water of the high temperature cooling water circuit 20 circulates in the high temperature side radiator 23 and is radiated from the cooling water to the outside air by the high temperature side radiator 23, as shown by the broken line arrow in FIG. It
  • the cooling water of the high-temperature cooling water circuit 20 circulates in the heater core 22 as well, but the heat radiation amount from the cooling water to the air in the heater core 22 is adjusted by the air mix door 54. ..
  • the control signal output to the servo motor of the air mix door 54 is determined so that the conditioned air whose temperature is adjusted by the air mix door 54 becomes the target outlet temperature TAO.
  • the opening degree of the air mix door 54 is determined based on the target outlet temperature TAO, the temperature TE of the air side evaporator 14, the temperature THin of the cooling water flowing into the heater core 22, and the like.
  • control device 60 opens the second expansion valve 16 at the throttle opening, and at the low temperature side so that the cooling water of the low temperature cooling water circuit 30 flows through the battery 33. It controls the pump 31 and the three-way valve 36.
  • the refrigerant flowing out from the condenser 12 flows into the second expansion valve 16 and becomes a low-pressure refrigerant at the second expansion valve 16. It is expanded under reduced pressure.
  • the low pressure refrigerant decompressed by the second expansion valve 16 flows into the cooling water side evaporator 17, and absorbs heat from the cooling water in the low temperature cooling water circuit 30 to evaporate.
  • the cooling water in the low temperature cooling water circuit 30 is cooled.
  • the cooling water circulates in the battery 33 to cool the battery 33, as indicated by the broken line arrow in FIG. 1.
  • the flow rate of the cooling water flowing through the battery 33 is adjusted by the three-way valve 36 so that the battery 33 is cooled to the target battery temperature.
  • the control device 60 operates the compressor 11 and the high temperature side pump 21.
  • the heater core passage opening/closing valve 25 is opened, and the radiator passage opening/closing valve 26 is opened.
  • the refrigerant flows as indicated by the broken line arrow in FIG. 1, and the state of the refrigerant circulating in the cycle changes as follows.
  • the high-pressure refrigerant discharged from the compressor 11 flows into the condenser 12, exchanges heat with the cooling water in the high-temperature cooling water circuit 20, and radiates heat. As a result, the cooling water in the high temperature cooling water circuit 20 is heated.
  • the refrigerant flowing out of the condenser 12 flows into the first expansion valve 13 and is decompressed and expanded in the first expansion valve 13 until it becomes a low pressure refrigerant.
  • the low-pressure refrigerant decompressed by the first expansion valve 13 flows into the air-side evaporator 14 and absorbs heat from the air blown into the vehicle interior to evaporate. As a result, the air blown into the vehicle compartment is cooled and dehumidified.
  • the refrigerant flowing out from the cooling water side evaporator 17 flows to the suction side of the compressor 11 and is compressed again in the compressor 11.
  • the cooling water in the high-temperature cooling water circuit 20 circulates in the heater core 22 as shown by the solid arrow in FIG.
  • the heater core 22 radiates heat from the cooling water in the high-temperature cooling water circuit 20 to the air blown into the vehicle interior. Therefore, the air that has been cooled and dehumidified by the air-side evaporator 14 is heated by the heater core 22 and blown into the vehicle interior.
  • the cooling water circulates in the high temperature side radiator 23 and is radiated from the cooling water to the outside air in the high temperature side radiator 23, as shown by the dashed arrow in FIG.
  • the heat of the high-pressure refrigerant discharged from the compressor 11 is radiated to the cooling water of the high-temperature cooling water circuit 20 by the condenser 12, and the cooling water of the high-temperature cooling water circuit 20 becomes The heat that the heater core 22 has can be radiated to the air, and the air heated by the heater core 22 can be blown into the vehicle interior.
  • the air cooled and dehumidified by the air side evaporator 14 is heated. As a result, dehumidification and heating of the vehicle interior can be realized.
  • the target outlet temperature TAO is performed in a relatively low temperature region, so the outlet air temperature of the heater core 22 may be relatively low. Therefore, the heat quantity of the cooling water in the high-temperature cooling water circuit 20 becomes excessive with respect to the heat quantity required in the heater core 22.
  • the surplus heat of the cooling water in the high temperature cooling water circuit 20 is radiated to the outside air by the high temperature side radiator 23.
  • the flow rate of the cooling water in the high temperature cooling water circuit 20 flowing through the high temperature side radiator 23 may be a flow rate capable of radiating the excess heat of the cooling water in the high temperature cooling water circuit 20 to the outside air.
  • the opening degree is set so that the excess heat of the cooling water in the high temperature cooling water circuit 20 can be radiated to the outside air by the high temperature side radiator 23.
  • the opening degree of the heater core passage opening/closing valve 25 is made larger than the opening degree of the radiator passage opening/closing valve 26.
  • the flow rate of the cooling water in the high temperature cooling water circuit 20 flowing through the heater core 22 becomes higher than the flow rate of the cooling water in the high temperature cooling water circuit 20 flowing through the high temperature side radiator 23.
  • the time average opening of the heater core passage opening/closing valve 25 may be larger than the time average opening of the radiator passage opening/closing valve 26.
  • the heater core passage opening/closing valve 25 and the radiator passage opening/closing valve 26 are opened and closed intermittently, and the ratio of the opening time of the heater core passage opening/closing valve 25 is made larger than the ratio of the opening time of the radiator passage opening/closing valve 26. Accordingly, the time average opening degree of the heater core passage opening/closing valve 25 may be made larger than the time average opening degree of the radiator passage opening/closing valve 26.
  • the opening ratio between the heater core passage opening/closing valve 25 and the radiator passage opening/closing valve 26 is the heat absorption amount Pa of air per unit time in the heater core 22 and the heat dissipation amount Pw of cooling water per unit time in the heater core 22. Can be determined using the relationship that are the same. The reason will be described below.
  • the heat absorption amount Pa of the air per unit time in the heater core 22, which is required to heat the air to the target outlet temperature TAO in the heater core 22, is the specific heat and density of the air flowing in the heater core 22, and the air flowing into the heater core 22. Of temperature, the flow rate of air flowing through the heater core 22, and the target outlet temperature TAO.
  • the flow rate of the air flowing through the heater core 22 is the same as the blow rate of the indoor blower 53.
  • the amount of air blown from the indoor blower 53 can be calculated based on the rotation speed of the indoor blower 53 or the applied voltage.
  • the temperature of the air flowing into the heater core 22 can be regarded as the same as the temperature TE of the air side evaporator 14 detected by the evaporator temperature sensor 65.
  • the heat radiation amount Pw of the cooling water in the heater core 22 per unit time required to heat the air to the target outlet temperature TAO by the heater core 22 is determined by the specific heat and density of the cooling water flowing through the heater core 22 and the heater core 22. It can be calculated based on the flow rate of the cooling water flowing through, the temperature THin of the cooling water flowing into the heater core 22, and the target outlet temperature TAO.
  • the flow rate of the cooling water flowing through the heater core 22 can be calculated based on the discharge flow rate of the high temperature side pump 21 and the opening ratio between the heater core passage opening/closing valve 25 and the radiator passage opening/closing valve 26.
  • the heat absorption amount Pa of air per unit time in the heater core 22 is the same as the heat radiation amount Pw of cooling water per unit time in the heater core 22, it is possible to calculate the flow rate of cooling water that needs to flow into the heater core 22, Consequently, the opening ratio of the heater core passage opening/closing valve 25 and the radiator passage opening/closing valve 26 can be calculated.
  • the control device 60 opens the second expansion valve 16 at the throttle opening degree so that the cooling water of the low temperature cooling water circuit 30 flows through the battery 33. Then, the low temperature side pump 31 and the three-way valve 36 are controlled.
  • the refrigerant flowing out from the condenser 12 flows into the second expansion valve 16 and becomes a low-pressure refrigerant at the second expansion valve 16. It is expanded under reduced pressure.
  • the low pressure refrigerant decompressed by the second expansion valve 16 flows into the cooling water side evaporator 17, and absorbs heat from the cooling water in the low temperature cooling water circuit 30 to evaporate.
  • the cooling water in the low temperature cooling water circuit 30 is cooled.
  • the cooling water circulates in the battery 33 to cool the battery 33, as indicated by the broken line arrow in FIG. 1.
  • the flow rate of the cooling water flowing through the battery 33 is preferably adjusted by the three-way valve 36 so that the battery 33 is cooled to the target battery temperature.
  • the method of adjusting the flow rate of the cooling water flowing through the battery 33 is the same as in the cooling mode.
  • the control device 60 operates the compressor 11, the high temperature side pump 21, and the low temperature side pump 31. In the second dehumidifying and heating mode, the control device 60 opens the second expansion valve 16 with the throttle opening. In the second dehumidifying and heating mode, the control device 60 opens the heater core passage opening/closing valve 25 and closes the radiator passage opening/closing valve 26. In the second dehumidifying and heating mode, the control device 60 controls the three-way valve 36 so that the cooling water in the low temperature cooling water circuit 30 flows through the low temperature side radiator 32.
  • the refrigerant flows as shown by the broken line arrows and solid line arrows in FIG. 1, and the state of the refrigerant circulating in the cycle changes as follows.
  • the high-pressure refrigerant discharged from the compressor 11 flows into the condenser 12 and exchanges heat with the cooling water in the high-temperature cooling water circuit 20. Dissipate heat. As a result, the cooling water in the high temperature cooling water circuit 20 is heated.
  • the refrigerant flowing out of the condenser 12 flows into the first expansion valve 13 and is decompressed and expanded in the first expansion valve 13 until it becomes a low pressure refrigerant.
  • the low-pressure refrigerant decompressed by the first expansion valve 13 flows into the air-side evaporator 14 and absorbs heat from the air blown into the vehicle interior to evaporate. As a result, the air blown into the vehicle compartment is cooled and dehumidified.
  • the refrigerant flowing out from the cooling water side evaporator 17 flows to the suction side of the compressor 11 and is compressed again in the compressor 11.
  • the refrigerant flowing out from the condenser 12 flows into the second expansion valve 16 and becomes a low pressure refrigerant in the second expansion valve 16. Is decompressed and expanded.
  • the low pressure refrigerant decompressed by the second expansion valve 16 flows into the cooling water side evaporator 17, and absorbs heat from the cooling water in the low temperature cooling water circuit 30 to evaporate. As a result, the cooling water in the low temperature cooling water circuit 30 is cooled.
  • the cooling water in the high-temperature cooling water circuit 20 circulates in the heater core 22 as shown by the solid arrow in FIG.
  • the air mix door 54 is located at the position indicated by the chain double-dashed line in FIG. The total flow rate of air is determined to pass through the heater core 22.
  • the heater core 22 radiates heat from the cooling water in the high-temperature cooling water circuit 20 to the air blown into the vehicle interior. Therefore, the air that has been cooled and dehumidified by the air-side evaporator 14 is heated by the heater core 22 and blown into the vehicle interior.
  • the radiator passage opening/closing valve 26 is closed, the cooling water in the high temperature side cooling water circuit 20 does not circulate in the high temperature side radiator 23. Therefore, the radiator 23 does not radiate heat from the cooling water to the outside air.
  • the cooling water of the low temperature cooling water circuit 30 circulates in the low temperature side radiator 32, and the low temperature side radiator 32 cools the low temperature cooling water.
  • the cooling water of the circuit 30 absorbs heat from the outside air.
  • the heat of the high-pressure refrigerant discharged from the compressor 11 is radiated to the cooling water of the high-temperature cooling water circuit 20 by the condenser 12, and the cooling water of the high-temperature cooling water circuit 20 becomes The heat that the heater core 22 has can be radiated to the air, and the air heated by the heater core 22 can be blown into the vehicle interior.
  • the air cooled and dehumidified by the air side evaporator 14 is heated. As a result, dehumidification and heating of the vehicle interior can be realized.
  • the target outlet temperature TAO is performed in a higher temperature region than in the first dehumidification heating mode, so it is necessary to make the air temperature blown out of the heater core 22 higher than in the first dehumidification heating mode. is there.
  • the cooling water in the low temperature cooling water circuit 30 absorbs heat from the outside air in the low temperature side radiator 32, the amount of heat available in the heater core 22 can be increased as compared with the first dehumidifying and heating mode, and the temperature of the air blown from the heater core 22 can be increased. Can be increased.
  • the flow rate of the cooling water in the low temperature cooling water circuit 30 flowing through the low temperature side radiator 32 is set so that the low temperature side radiator 32 can absorb the heat required to heat the air by the heater core 22 to the target outlet temperature TAO.
  • the three-way valve 36 is controlled to increase the flow rate of the cooling water.
  • control device 60 opens the second expansion valve 16 at the throttle opening degree and causes the cooling water of the low temperature cooling water circuit 30 to flow through the battery 33. To control the three-way valve 36.
  • the refrigerant flowing out from the condenser 12 flows into the second expansion valve 16 and becomes a low-pressure refrigerant at the second expansion valve 16. It is expanded under reduced pressure.
  • the low pressure refrigerant decompressed by the second expansion valve 16 flows into the cooling water side evaporator 17, and absorbs heat from the cooling water in the low temperature cooling water circuit 30 to evaporate.
  • the cooling water in the low temperature cooling water circuit 30 is cooled.
  • the cooling water circulates in the battery 33 to cool the battery 33, as indicated by the broken line arrow in FIG. 1.
  • the flow rate of the cooling water flowing through the battery 33 is preferably adjusted by the three-way valve 36 so that the battery 33 is cooled to the target battery temperature.
  • the method of adjusting the flow rate of the cooling water flowing through the battery 33 is the same as in the cooling mode.
  • the target air temperature TAO is higher than that in the second dehumidification heating mode, so the temperature of air blown from the heater core 22 is set to the second dehumidification heating mode. Need to be higher than
  • the amount of heat absorbed from the outside air in the low temperature side radiator 32 is increased as compared with the second dehumidification heating mode.
  • the three-way valve 36 is controlled so that the flow rate of the cooling water flowing through the low temperature side radiator 32 becomes maximum.
  • the amount of heat that can be used in the heater core 22 can be increased as compared with the second dehumidifying and heating mode, and the temperature of air blown from the heater core 22 can be increased.
  • control device 60 opens the second expansion valve 16 at the throttle opening and causes the cooling water of the low temperature cooling water circuit 30 to flow through the battery 33. To control the three-way valve 36.
  • the refrigerant flowing out from the condenser 12 flows into the second expansion valve 16 and becomes a low-pressure refrigerant at the second expansion valve 16. It is expanded under reduced pressure.
  • the low pressure refrigerant decompressed by the second expansion valve 16 flows into the cooling water side evaporator 17, and absorbs heat from the cooling water in the low temperature cooling water circuit 30 to evaporate.
  • the cooling water in the low temperature cooling water circuit 30 is cooled.
  • the cooling water circulates in the battery 33 to cool the battery 33, as indicated by the broken line arrow in FIG. 1.
  • the flow rate of the cooling water flowing through the battery 33 is preferably adjusted by the three-way valve 36 so that the battery 33 is cooled to the target battery temperature.
  • the method of adjusting the flow rate of the cooling water flowing through the battery 33 is the same as in the cooling mode.
  • the control device 60 operates the compressor 11, the high temperature side pump 21, and the low temperature side pump 31. In the transition mode, the control device 60 opens the second expansion valve 16 with the throttle opening. In the transition mode, the heater core passage opening/closing valve 25 is opened, and the radiator passage opening/closing valve 26 is opened. In the transition mode, the control device 60 controls the three-way valve 36 so that the cooling water of the low temperature cooling water circuit 30 flows through the low temperature side radiator 32.
  • the refrigerant flows as indicated by the broken line arrow and the solid line arrow in FIG. 1, and the state of the refrigerant circulating in the cycle changes as follows.
  • the high-pressure refrigerant discharged from the compressor 11 flows into the condenser 12 and exchanges heat with the cooling water in the high-temperature cooling water circuit 20. Dissipate heat. As a result, the cooling water in the high temperature cooling water circuit 20 is heated.
  • the refrigerant flowing out of the condenser 12 flows into the first expansion valve 13 and is decompressed and expanded in the first expansion valve 13 until it becomes a low pressure refrigerant.
  • the low-pressure refrigerant decompressed by the first expansion valve 13 flows into the air-side evaporator 14 and absorbs heat from the air blown into the vehicle interior to evaporate. As a result, the air blown into the vehicle compartment is cooled and dehumidified.
  • the refrigerant flowing out from the cooling water side evaporator 17 flows to the suction side of the compressor 11 and is compressed again in the compressor 11.
  • the refrigerant flowing out from the condenser 12 flows into the second expansion valve 16 and becomes a low pressure refrigerant in the second expansion valve 16. Is decompressed and expanded.
  • the low pressure refrigerant decompressed by the second expansion valve 16 flows into the cooling water side evaporator 17, and absorbs heat from the cooling water in the low temperature cooling water circuit 30 to evaporate. As a result, the cooling water in the low temperature cooling water circuit 30 is cooled.
  • the cooling water in the high-temperature cooling water circuit 20 circulates in the heater core 22 as shown by the solid arrow in FIG.
  • the heater core 22 radiates heat from the cooling water in the high-temperature cooling water circuit 20 to the air blown into the vehicle interior. Therefore, the air that has been cooled and dehumidified by the air-side evaporator 14 is heated by the heater core 22 and blown into the vehicle interior.
  • the cooling water of the high temperature cooling water circuit 20 circulates in the high temperature side radiator 23 and is radiated from the cooling water to the outside air by the high temperature side radiator 23, as shown by the broken line arrow in FIG. It
  • the cooling water of the low-temperature cooling water circuit 30 circulates in the low-temperature side radiator 32, and the low-temperature side radiator 32 operates to cool the low-temperature cooling water circuit 30.
  • the cooling water absorbs heat from the outside air.
  • the heat of the high-pressure refrigerant discharged from the compressor 11 is radiated to the cooling water of the high-temperature cooling water circuit 20 by the condenser 12, and the heat of the cooling water of the high-temperature cooling water circuit 20 is released.
  • the heater core 22 can radiate heat to the air, and the air heated by the heater core 22 can be blown into the vehicle interior.
  • the air cooled and dehumidified by the air side evaporator 14 is heated. As a result, dehumidification and heating of the vehicle interior can be realized.
  • the cooling water in the low temperature cooling water circuit 30 absorbs heat from the outside air in the low temperature side radiator 32, the amount of heat available in the heater core 22 can be increased similarly to the second dehumidifying and heating mode, and the temperature of the air blown from the heater core 22 can be increased. Can be increased.
  • the flow rate of the cooling water in the low temperature cooling water circuit 30 flowing through the low temperature side radiator 32 is adjusted in the same manner as in the second dehumidifying and heating mode. That is, the three-way valve 36 is controlled similarly to the second dehumidifying and heating mode.
  • surplus heat of the cooling water in the high temperature cooling water circuit 20 is radiated to the outside air by the high temperature side radiator 23.
  • the flow rate of the cooling water in the high temperature cooling water circuit 20 flowing through the high temperature side radiator 23 is adjusted in the same manner as in the first dehumidifying and heating mode. That is, the opening degrees of the heater core passage opening/closing valve 25 and the radiator passage opening/closing valve 26 are determined as in the first dehumidifying and heating mode.
  • control device 60 opens the second expansion valve 16 at the throttle opening and also controls the three-way valve so that the cooling water of the low temperature cooling water circuit 30 flows through the battery 33. Control 36.
  • the refrigerant flowing out from the condenser 12 flows into the second expansion valve 16 and becomes a low-pressure refrigerant at the second expansion valve 16. It is expanded under reduced pressure.
  • the low pressure refrigerant decompressed by the second expansion valve 16 flows into the cooling water side evaporator 17, and absorbs heat from the cooling water in the low temperature cooling water circuit 30 to evaporate.
  • the cooling water in the low temperature cooling water circuit 30 is cooled.
  • the cooling water circulates in the battery 33 to cool the battery 33, as indicated by the broken line arrow in FIG. 1.
  • the flow rate of the cooling water flowing through the battery 33 is preferably adjusted by the three-way valve 36 so that the battery 33 is cooled to the target battery temperature.
  • the method of adjusting the flow rate of the cooling water flowing through the battery 33 is the same as in the cooling mode.
  • the high temperature side radiator 23 radiates the heat from the cooling water in the high temperature cooling water circuit 20 to the outside air, and as in the second dehumidifying and heating mode, the low temperature side radiator 32 cools the low temperature cooling water.
  • the cooling water of the circuit 30 is made to absorb heat from the outside air.
  • control device 60 heats the air blown into the vehicle interior by the heater core 22 to the target outlet temperature TAO among the heat radiated from the refrigerant to the cooling water of the high temperature cooling water circuit 20 in the condenser 12.
  • the heater core passage opening/closing valve 25 and the radiator passage opening/closing valve 26 are controlled so that a surplus heat with respect to the heat required to perform the heat dissipation has a flow rate ratio in which the high temperature side radiator 23 radiates heat to the air outside the vehicle compartment. ..
  • the heat medium can be passed through the heater core 22 so that the heat necessary for heating the air blown into the vehicle interior by the heater core 22 to the target outlet temperature TAO is distributed to the heater core 22. Therefore, the air blown into the vehicle compartment can be appropriately heated by the heater core 22.
  • the control device 60 determines that the time average flow rate of the cooling water in the high-temperature cooling water circuit 20 of the heater core 22 is on the high temperature side.
  • the heater core passage opening/closing valve 25 and the radiator passage opening/closing valve 26 are controlled so as to be higher than the time average flow rate of the cooling water in the high temperature cooling water circuit 20 in the radiator 23. As a result, it is possible to reliably prevent the air heating capacity of the heater core 22 from becoming insufficient.
  • the radiator passage opening/closing valve 26 is arranged between the condenser 12 and the high temperature side radiator 23 in the flow of the cooling water of the high temperature cooling water circuit 20, and the high temperature cooling flowing into the high temperature side radiator 23.
  • the flow rate of cooling water in the water circuit 20 is adjusted. As a result, the excess heat can be surely radiated to the air outside the vehicle compartment by the high temperature radiator 23.
  • the heater core 22 and the high temperature side radiator 23 are arranged in parallel with each other in the flow of cooling water in the high temperature cooling water circuit 20.
  • the heater core passage opening/closing valve 25 is arranged between the high temperature side branch portion 20 d and the heater core 22 in the flow of the cooling water of the high temperature cooling water circuit 20, and the cooling water of the high temperature cooling water circuit 20 flowing into the heater core 22. Adjust the flow rate of. As a result, the excess heat can be more surely radiated to the air outside the vehicle compartment by the high temperature side radiator 23.
  • the refrigeration cycle device 10 of the present embodiment includes a cooling water side evaporator 17.
  • the cooling water side evaporator 17 heat-exchanges the refrigerant decompressed by the second expansion valve 16 with the cooling water of the low temperature cooling water circuit 30 to evaporate the refrigerant and cool the cooling water of the low temperature cooling water circuit 30.
  • the cooling water in the low temperature cooling water circuit 30 can be cooled.
  • the low temperature side radiator 32 causes the cooling water in the low temperature cooling water circuit 30 to exchange heat with the outside air to cause the cooling water in the low temperature cooling water circuit 30 to absorb heat from the outside air.
  • control device 60 executes the transition mode when switching between the first dehumidification heating mode and the second dehumidification heating mode.
  • the controller 60 determines that the flow rate ratio between the cooling water of the low temperature cooling water circuit 30 flowing through the low temperature side radiator 32 and the cooling water of the low temperature cooling water circuit 30 cooling the battery 33 is such that the battery 33 has the target battery temperature.
  • the operation of the three-way valve 36 is controlled so that the flow rate ratio is cooled to 1.
  • the cooling water of the low-temperature cooling water circuit 30 can be flown to the battery 33 so that the battery 33 reaches the target battery temperature. Therefore, the battery 33 can be appropriately cooled while heating the air blown into the vehicle interior.
  • the battery 33 is cooled by the cooling water in the low temperature cooling water circuit 30. Thereby, the battery 33 can be cooled efficiently.
  • the charger 34 is cooled by the cooling water in the low temperature cooling water circuit 30. Thereby, the charger 34 can be cooled efficiently.
  • the air side evaporator 14 heat-exchanges the refrigerant decompressed by the first expansion valve 13 with the air blown into the vehicle interior to cool the air blown into the vehicle interior.
  • the heater core 22 and the high temperature side radiator 23 are arranged in parallel with each other in the flow of the cooling water of the high temperature cooling water circuit 20, but in the present embodiment, as shown in FIG.
  • the side radiators 23 are arranged in series with each other in the cooling water flow of the high temperature cooling water circuit 20.
  • a bypass passage 27 is provided in the high temperature cooling water circuit 20.
  • the bypass flow passage 27 is a bypass portion in which the cooling water of the high temperature cooling water circuit 20 flows by bypassing the high temperature side radiator 23.
  • a flow rate adjusting valve 28 is arranged in a portion of the cooling water flow path of the high temperature cooling water circuit 20 where the cooling water flows in parallel with the bypass flow path 27.
  • the flow rate adjusting valve 28 is an electromagnetic valve that can open and close the cooling water flow path and arbitrarily adjust the opening degree of the cooling water flow path. The operation of the flow rate adjusting valve 28 is controlled by the controller 60.
  • the flow rate adjusting valve 28 is arranged in the high temperature cooling water circuit 20 between the bypass branch portion 20 e which is a branch portion of the bypass flow passage 27 and the high temperature side radiator 23.
  • the flow rate adjusting valve 28 is a high temperature heat medium adjusting unit that adjusts the flow rate ratio between the cooling water flowing through the high temperature side radiator 23 and the cooling water flowing through the bypass passage 27.
  • the flow rate ratio between the cooling water flowing through the high temperature side radiator 23 and the cooling water flowing through the bypass passage 27 is the bypass flow rate ratio.
  • the flow rate adjusting valve 28 is a flow rate adjusting unit (in other words, a flow rate adjusting mechanism) that adjusts the flow rate of the cooling water.
  • the flow rate adjusting valve 28 adjusts the flow rate ratio between the cooling water flowing through the heater core 22 and the cooling water flowing through the high temperature side radiator 23.
  • a bypass opening/closing valve 29 is arranged in the bypass flow passage 27.
  • the bypass opening/closing valve 29 is an electromagnetic valve that opens/closes the bypass flow passage 27.
  • the operation of the bypass opening/closing valve 29 is controlled by the control device 60.
  • the flow rate ratio between the flow rate of the cooling water flowing through the heater core 22 and the flow rate of the cooling water flowing through the high temperature side radiator 23 can be adjusted by adjusting the opening degree of the flow rate adjusting valve 28 and the opening degree of the bypass opening/closing valve 29.
  • the flow rate on the heater core side is made higher than the flow rate on the high temperature side radiator side, as in the first embodiment.
  • the heater core 22 and the high temperature side radiator 23 are arranged in series with each other in the flow of the cooling water in the high temperature cooling water circuit 20.
  • the heater core 22 is arranged upstream of the high temperature side radiator 23 in the cooling water of the high temperature cooling water circuit 20.
  • the bypass opening/closing valve 29 adjusts the flow rate ratio between the cooling water of the high temperature cooling water circuit 20 flowing through the high temperature side radiator 23 and the cooling water of the high temperature cooling water circuit 20 flowing through the bypass flow passage 27, thereby increasing the high temperature flowing through the heater core 22.
  • the flow rate ratio between the cooling water of the cooling water circuit 20 and the cooling water of the high temperature cooling water circuit 20 flowing through the high temperature side radiator 23 is adjusted.
  • the pressure of the refrigerant in the air side evaporator 14 is made higher than that in the air side evaporator 14 by the constant pressure valve 15.
  • the constant pressure valve 15 is not provided on the outlet side of the evaporator 17
  • the refrigerant pressure in the cooling water side evaporator 17 becomes the same as the refrigerant pressure in the air side evaporator 14.
  • the heat absorption amount in the air side evaporator 14 and the cooling water side evaporator 17 is excessive with respect to the heat amount required in the heater core 22.
  • the surplus heat is radiated to the outside air by the high temperature side radiator 23.
  • the flow rate ratio between the flow rate of the cooling water flowing through the heater core 22 and the flow rate of the cooling water flowing through the high temperature side radiator 23, that is, the opening ratio between the heater core passage opening/closing valve 25 and the radiator passage opening/closing valve 26, is the same as in the first embodiment. It may be determined in the same manner as.
  • the high temperature side radiator 23 and the low temperature side radiator 32 are joined to each other by a common fin 37.
  • the common fin 37 is a heat exchange promotion member that promotes heat exchange between cooling water and air.
  • the common fin 37 is a member made of metal (for example, aluminum).
  • the common fin 37 is a connecting portion that transfers heat from the high temperature side radiator 23 to the low temperature side radiator 32 by connecting the high temperature side radiator 23 and the low temperature side radiator 32 with a metal.
  • the high temperature side radiator 23 and the low temperature side radiator 32 are connected to each other by the common fins 37 so that heat can be transferred, the heat of the cooling water in the high temperature cooling water circuit 20 is transferred from the high temperature side radiator 23 to the low temperature side radiator 32. Move to.
  • the temperature of the low temperature side radiator 32 rises, and the frost adhering to the surface of the low temperature side radiator 32 can be melted.
  • the flow ratio between the cooling water flowing through the heater core 22 and the cooling water flowing through the high temperature side radiator 23 is adjusted by the heater core passage opening/closing valve 25 and the radiator passage opening/closing valve 26. As shown in, the flow rate ratio between the cooling water flowing through the heater core 22 and the cooling water flowing through the high temperature side radiator 23 is adjusted by the high temperature side three-way valve 45.
  • the high temperature side three-way valve 45 is a flow rate adjusting unit (in other words, a flow rate adjusting mechanism) that adjusts the flow rate of the cooling water.
  • the high temperature side three-way valve 45 is arranged in the high temperature side branch portion 20d, and adjusts the opening ratio between the heater core flow passage 20b and the radiator flow passage 20c. Therefore, the high temperature side three-way valve 45 adjusts the flow rate ratio of the cooling water flowing through the heater core 22 and the cooling water flowing through the high temperature side radiator 23. In other words, the high temperature side three-way valve 45 adjusts the ratio Gw of the flow rate of the cooling water flowing into the high temperature side radiator 23 to the flow rate of the cooling water heated by the condenser 12 (hereinafter, referred to as radiator flow rate ratio). To do.
  • the radiator flow rate ratio is a radiator side flow rate ratio.
  • the high temperature side three-way valve 45 has a housing 451, a valve body 452, and an actuator 453.
  • the housing 451 has a cooling water inlet 451a, a heater core side outlet 451b, and a radiator side outlet 451c.
  • the cooling water inlet 451a is a heat medium inlet.
  • the cooling water inlet 451a is connected to the condenser flow path 20a.
  • the heater core side outlet 451b is connected to the heater core flow path 20b.
  • the radiator side outlet 451c is connected to the radiator flow path 20c.
  • a cooling water inlet space 451d Inside the housing 451, a cooling water inlet space 451d, a heater core side space 451e, and a radiator side space 451f are formed.
  • the cooling water inlet space 451d is a heat medium inlet space.
  • the cooling water inlet space 451d communicates with the cooling water inlet 451a.
  • the heater core side space 451e communicates with the heater core side outlet 451b.
  • the radiator side space 451f communicates with the radiator side outlet 451c.
  • the heater core side space 451e and the radiator side space 451f are in communication with the cooling water inlet space 451d.
  • the heater core side space 451e and the radiator side space 451f are adjacent to each other.
  • the valve body 452 changes the communication state between the heater core side space 451e and the radiator side space 451f and the cooling water inlet space 451d by opening and closing the heater core side space 451e and the radiator side space 451f.
  • the valve body 452 adjusts the opening degree of the heater core side space 451e and the radiator side space 451f, thereby adjusting the opening degree ratio between the heater core passage 20b and the radiator passage 20c.
  • the valve body 452 is rotationally operated by the rotational driving force of the actuator 453.
  • the operation of the actuator 453 is controlled by the control device 60.
  • valve body 452 shows examples of the operating state of the valve body 452.
  • the valve body 452 opens the heater core side space 451e and closes the radiator side space 451f.
  • the valve body 452 closes the heater core side space 451e and opens the radiator side space 451f.
  • valve body 452 partially opens the heater core side space 451e and the radiator side space 451f.
  • the high temperature side three-way valve 45 can arbitrarily adjust the flow rate ratio between the cooling water flowing through the heater core 22 and the cooling water flowing through the high temperature side radiator 23. In other words, the high temperature side three-way valve 45 can arbitrarily adjust the radiator flow rate ratio Gw.
  • the minimum resolution of the radiator flow ratio in the high temperature side three-way valve 45 is the minimum fluctuation amount of the radiator flow rate ratio when the high temperature side three way valve 45 adjusts the radiator flow rate ratio.
  • the minimum resolution of the radiator flow rate ratio in the high temperature side three-way valve 45 is the minimum adjustment range of the radiator flow rate ratio in the high temperature side three-way valve 45. That is, the smaller the minimum resolution of the high temperature side three-way valve 45, the finer the radiator flow ratio can be adjusted.
  • FIG. 13 shows the relationship between the radiator flow rate ratio Gw and the temperature TH of the air blown from the heater core 22 (hereinafter referred to as the heater core blow temperature).
  • the relationship between the radiator flow rate ratio Gw and the heater core outlet temperature TH shown in FIG. 13 is that the high temperature side three-way valve 45 is set so that the radiator flow rate ratio decreases from 1 to 0 under the following conditions (1) to (3). It is a result of measuring the heater core blowout temperature TH when the control is performed.
  • the inside air introduction mode is an operation mode in which the inside/outside air switching box 52 introduces the inside air into the air passage in the air conditioning casing 51.
  • the compressor 11 is controlled so that the heat absorption amount of the refrigeration cycle 1 (in other words, dehumidifying capacity or battery cooling capacity) becomes constant.
  • the compressor 11 is controlled so that the temperature TE of the air side evaporator 14 becomes a constant temperature (for example, 2° C.).
  • the compressor 11 is controlled so that the temperature TE of the cooling water cooled by the cooling water side evaporator 17 becomes a constant temperature.
  • the rotation speed of the high temperature side pump 21 is controlled to be constant. Specifically, in the high temperature cooling water circuit 20, the rotation speed of the high temperature side pump 21 is controlled so that the flow rate of the cooling water is sufficient to transport the heat by the cooling water. For example, the rotation speed of the high temperature side pump 21 is controlled so that the cooling water flow rate is 10 L/min.
  • the hatched area in the graph of FIG. 13 indicates the adjustment range of the radiator flow ratio Gw.
  • the hatched area in the graph of FIG. 13 represents a straight line indicating the upper limit value THL1 (hereinafter, referred to as the upper limit blow temperature) of the heater core blow temperature TH and the lower limit value THL2 (hereinafter, called the lower limit blow temperature) of the heater core blow temperature TH. Is a region surrounded by a straight line and a curve representing the maximum value THmax of the heater core outlet temperature TH (hereinafter referred to as the maximum outlet temperature).
  • the heater core 22 is required to blow out air having a temperature equal to or higher than the lower limit outlet temperature THL2 and equal to or lower than the upper limit outlet temperature THL1.
  • the maximum blowout temperature THmax is the heater core blowout temperature TH when the air heating capacity of the heater core 22 is maximized.
  • the upper limit outlet temperature THL1, the lower limit outlet temperature THL2 and the maximum outlet temperature THmax are expressed by the following formulas f1 to f3 using the radiator flow rate ratio Gw.
  • THL1 55 (f1)
  • THL2 -1.54Gw+5.3 (f2)
  • THmax 5.502 Gw -1.173 (f3) That is, the maximum blowout temperature THmax increases as the radiator flow rate ratio Gw decreases. In other words, the curve representing the maximum outlet temperature THmax has a negative slope.
  • the negative slope of the curve representing the maximum outlet temperature THmax increases as the radiator flow rate ratio Gw decreases. That is, the curve representing the maximum blowout temperature THmax has a larger slope as the radiator flow rate ratio Gw is smaller. In other words, the increase rate of the maximum blowout temperature THmax with respect to the decrease of the radiator flow rate ratio Gw is larger as the radiator flow rate ratio Gw is smaller.
  • the first fluctuation range ⁇ TH1 shown in FIG. 13 is an allowable value of the fluctuation range of the heater core outlet temperature TH.
  • the first fluctuation range ⁇ TH1 is 7° C., and more specifically, ⁇ 3.5° C. around the upper limit outlet temperature THL1.
  • the first fluctuation range ⁇ TH1 is a fluctuation range of the heater core outlet temperature TH, which is considered as a boundary of whether or not the occupant feels uncomfortable.
  • the first adjustment amount Gw1 shown in FIG. 13 is the adjustment amount of the radiator flow rate Gw corresponding to the first fluctuation width ⁇ TH1 of the heater core outlet temperature TH when the maximum outlet temperature THmax matches the upper limit outlet temperature THL1. .. In this example, the first adjustment amount Gw1 is 0.014.
  • the minimum resolution of the high temperature side three-way valve 45 is less than or equal to the first adjustment amount Gw1. Specifically, the minimum resolution of the high temperature side three-way valve 45 is set to the first adjustment amount Gw1 or less by setting the gear ratio between the actuator 453 of the high temperature side three-way valve 45 and the valve body 452.
  • the high temperature side three-way valve 45 adjusts the radiator flow rate ratio Gw, the fluctuation range of the heater core blowing temperature TH can be suppressed within the first fluctuation range ⁇ TH1, so that the passenger feels uncomfortable due to the fluctuation of the blowing temperature. Can be prevented.
  • the minimum resolution Gwmin of the high temperature side three-way valve 45 can be expressed by the following formulas f4 to f7.
  • Gwmin ⁇ Gw1 (f4)
  • Gw1 Gwa-Gwb (f5)
  • Gwa f -1 (THL1- ⁇ TH1/2) (f6)
  • Gwb f ⁇ 1 (THL1+ ⁇ TH1/2) (f7)
  • Gwa is a radiator flow rate ratio Gw corresponding to the heater core outlet temperature TH at the lower limit of the first fluctuation width ⁇ TH1.
  • Gwb is the radiator flow rate ratio Gw corresponding to the heater core outlet temperature TH at the upper limit of the first fluctuation width ⁇ TH1.
  • the minimum resolution Gwmin of the high temperature side three-way valve 45 satisfies the relationship of the following mathematical expression f8.
  • the second fluctuation width ⁇ TH2 shown in FIG. 13 is an error width of the temperature detected by the heater core inlet cooling water temperature sensor 66.
  • the second fluctuation range ⁇ TH2 is 0.4° C., and more specifically, it is ⁇ 0.2° C. around the upper limit outlet temperature THL1.
  • the temperature detected by the heater core inlet cooling water temperature sensor 66 can be regarded as the heater core outlet temperature TH.
  • the second fluctuation range ⁇ TH2 may be an error range of the temperature detected by the sensor that detects the heater core outlet temperature TH.
  • the second adjustment amount Gw2 shown in FIG. 13 is the adjustment amount of the radiator flow rate Gw corresponding to the second fluctuation range ⁇ TH2 of the heater core outlet temperature TH when the maximum outlet temperature THmax matches the upper limit outlet temperature THL1. .. In this example, the second adjustment amount Gw2 is 0.0008.
  • the minimum resolution of the high temperature side three-way valve 45 is equal to or greater than the second adjustment amount Gw2. Specifically, the minimum resolution of the high temperature side three way valve 45 is set to the second adjustment amount Gw2 or more by setting the gear ratio between the actuator 453 of the high temperature side three way valve 45 and the valve body 452. Accordingly, when the high temperature side three-way valve 45 adjusts the radiator flow rate ratio Gw, the fluctuation range of the heater core outlet temperature TH can be set to the second fluctuation range ⁇ TH2 or more. It is avoided that the minimum resolution of the side three-way valve 45 becomes small.
  • the maximum outlet temperature THmax increases as the radiator flow ratio Gw decreases, and the increase rate of the maximum outlet temperature THmax with respect to the decrease in the radiator flow ratio Gw is equal to the radiator flow ratio Gw. The smaller it gets, the bigger it gets.
  • the air heated by the heater core 22 can be heated to an appropriate temperature even when the radiator flow ratio Gw is small.
  • the high temperature side three-way valve 45 in the radiator flow ratio Gw when the maximum blowout temperature THmax reaches the upper limit blowout temperature THL1, the high temperature side three-way valve 45 has a variation range in which the maximum blowout temperature THmax varies by a first variation range.
  • the radiator flow rate ratio Gw can be adjusted so as to be ⁇ TH1 or less.
  • the high temperature side three-way valve 45 adjusts the radiator flow rate ratio Gw, the fluctuation range of the heater core blowing temperature TH can be suppressed within the first fluctuation range ⁇ TH1, so that the passenger feels uncomfortable due to the fluctuation of the blowing temperature. Can be prevented.
  • the high temperature side three-way valve 45 has the heater core blowout temperature TH having a second variation range.
  • the radiator flow rate ratio Gw can be adjusted to be ⁇ TH2 or more.
  • a thermostat 47 is arranged in the radiator passage 20c.
  • the thermostat 47 is a high-temperature heat medium adjusting unit that increases the opening degree of the radiator flow passage 20c as the temperature of the cooling water flowing out from the condenser 12 rises.
  • the thermostat 47 is a mechanical mechanism that displaces the valve body by thermowax, the volume of which changes according to the temperature change of the cooling water.
  • the thermostat 47 closes the radiator flow path 20c, so that the heat radiation in the high temperature side radiator 23 can be stopped.
  • cooling water is used as the heat medium, but various media such as oil may be used as the heat medium.
  • a nanofluid may be used as the heat medium.
  • the nanofluid is a fluid in which nanoparticles having a particle diameter of nanometer order are mixed.
  • the CFC-based refrigerant is used as the refrigerant, but the type of the refrigerant is not limited to this, and a natural refrigerant such as carbon dioxide or a hydrocarbon-based refrigerant may be used. Good.
  • the refrigeration cycle device 10 of the above embodiment constitutes a subcritical refrigeration cycle in which the high pressure side refrigerant pressure does not exceed the refrigerant critical pressure, but the high pressure side refrigerant pressure exceeds the refrigerant critical pressure. May be configured.
  • the high temperature side radiator 23 and the low temperature side radiator 32 are separate radiators, and the high temperature side radiator 23 and the low temperature side radiator 32 are joined to each other by the common fin 37.
  • the high temperature side radiator 23 and the low temperature side radiator 32 may be configured by one radiator.
  • the cooling water tank of the high temperature side radiator 23 and the cooling water tank of the low temperature side radiator 32 are integrated with each other, even if the high temperature side radiator 23 and the low temperature side radiator 32 are configured by one radiator. Good.
  • the high temperature side radiator 23 and the low temperature side radiator 32 are one common radiator, and the cooling water of the high temperature cooling water circuit 20 and the cooling water of the low temperature cooling water circuit 30 are switched and introduced into the one common radiator. May be.
  • the cooling water of the high temperature cooling water circuit 20 and the cooling water of the low temperature cooling water circuit 30 may be introduced into one common radiator at an arbitrary flow rate.
  • the switching of the cooling water to be introduced and the adjustment of the flow rate can be performed by the opening/closing valve of the cooling water passage and the flow rate adjusting valve.
  • the battery 33 is cooled by flowing the cooling water of the low-temperature cooling water circuit 30 to the battery 33.
  • the battery 33 is capable of conducting heat to a battery cooler (not shown), and the battery cooler has a low temperature.
  • the battery 33 may be cooled by flowing the cooling water of the cooling water circuit 30.
  • the battery 33 may be cooled using a battery air cooler (not shown).
  • the battery air cooler is a heat exchanger that cools the air blown to the battery 33 by exchanging heat between the cooling water of the low-temperature cooling water circuit 30 and the air blown to the battery 33.
  • the radiator passage opening/closing valve 26 and the heater core passage opening/closing valve 25 are electromagnetic valves whose opening can be adjusted arbitrarily.
  • the radiator passage opening/closing valve 26 and the heater core passage opening/closing valve 25 are electromagnetic valves that simply open and close, and the time average opening may be arbitrarily adjusted by intermittent opening and closing.
  • the flow rates of the cooling water flowing through the heater core 22 and the cooling water flowing through the high temperature side radiator 23 are adjusted by adjusting the opening degree of at least one of the heater core passage 20b and the radiator passage 20c.
  • the flow rate of the cooling water flowing through the heater core 22 and the flow rate of the cooling water flowing through the high temperature side radiator 23 may be adjusted by also adjusting the discharge flow rate of the high temperature side pump 21.
  • the second fluctuation width ⁇ TH2 is an error width of the detection temperature of the heater core inlet cooling water temperature sensor 66, but the second fluctuation width ⁇ TH2 is the detection temperature of the sensor that detects the heater core outlet temperature TH. It may be a margin of error.

Landscapes

  • Physics & Mathematics (AREA)
  • Thermal Sciences (AREA)
  • Engineering & Computer Science (AREA)
  • Mechanical Engineering (AREA)
  • Air-Conditioning For Vehicles (AREA)
PCT/JP2019/049728 2018-12-26 2019-12-19 冷凍サイクル装置および流量調整機構 Ceased WO2020137768A1 (ja)

Priority Applications (3)

Application Number Priority Date Filing Date Title
DE112019006514.9T DE112019006514T5 (de) 2018-12-26 2019-12-19 Kältekreislaufvorrichtung und Strömungsrateneinstellmechanismus
CN201980085727.5A CN113226812B (zh) 2018-12-26 2019-12-19 制冷循环装置及流量调整机构
US17/343,279 US11897316B2 (en) 2018-12-26 2021-06-09 Refrigeration cycle device

Applications Claiming Priority (4)

Application Number Priority Date Filing Date Title
JP2018243391 2018-12-26
JP2018-243391 2018-12-26
JP2019-216880 2019-11-29
JP2019216880A JP7434847B2 (ja) 2018-12-26 2019-11-29 冷凍サイクル装置および流量調整機構

Related Child Applications (1)

Application Number Title Priority Date Filing Date
US17/343,279 Continuation US11897316B2 (en) 2018-12-26 2021-06-09 Refrigeration cycle device

Publications (1)

Publication Number Publication Date
WO2020137768A1 true WO2020137768A1 (ja) 2020-07-02

Family

ID=71450409

Family Applications (1)

Application Number Title Priority Date Filing Date
PCT/JP2019/049728 Ceased WO2020137768A1 (ja) 2018-12-26 2019-12-19 冷凍サイクル装置および流量調整機構

Country Status (5)

Country Link
US (1) US11897316B2 (enExample)
JP (1) JP7434847B2 (enExample)
CN (1) CN113226812B (enExample)
DE (1) DE112019006514T5 (enExample)
WO (1) WO2020137768A1 (enExample)

Cited By (1)

* Cited by examiner, † Cited by third party
Publication number Priority date Publication date Assignee Title
CN114789641A (zh) * 2021-01-26 2022-07-26 丰田自动车株式会社 车辆用冷却系统

Families Citing this family (11)

* Cited by examiner, † Cited by third party
Publication number Priority date Publication date Assignee Title
JP7153174B2 (ja) * 2018-05-28 2022-10-14 サンデン株式会社 車両用空気調和装置
JP6737380B1 (ja) 2019-06-11 2020-08-05 株式会社デンソー バルブ装置
DE102019213860A1 (de) * 2019-09-11 2021-03-11 Mahle International Gmbh Klimatisierungssystem für ein Kraftfahrzeug
JP7405109B2 (ja) 2021-03-18 2023-12-26 株式会社デンソー 空調装置
JP7543980B2 (ja) * 2021-05-19 2024-09-03 トヨタ自動車株式会社 車載温調システム
JP7711492B2 (ja) 2021-08-27 2025-07-23 株式会社デンソー 熱管理システム
CN114236338A (zh) * 2021-12-15 2022-03-25 株洲中车时代半导体有限公司 热循环试验方法、装置、存储介质及电子设备
JP2024011099A (ja) * 2022-07-14 2024-01-25 株式会社デンソー 車載機器昇温装置
KR20240125297A (ko) * 2023-02-10 2024-08-19 현대자동차주식회사 전기자동차의 모듈형 공조시스템
KR20250070516A (ko) * 2023-11-13 2025-05-20 엘지전자 주식회사 온수기 및 온수기의 제어방법
DE102024116913A1 (de) * 2024-06-17 2025-12-18 Bayerische Motoren Werke Aktiengesellschaft Verfahren zum passiven Enteisen eines Kühlers eines Wärmetauschsystems eines Kraftfahrzeugs

Citations (6)

* Cited by examiner, † Cited by third party
Publication number Priority date Publication date Assignee Title
JP2015101180A (ja) * 2013-11-25 2015-06-04 株式会社デンソー ヒートポンプシステム
JP2016097745A (ja) * 2014-11-19 2016-05-30 株式会社デンソー 空調装置
US20160221413A1 (en) * 2015-02-04 2016-08-04 Ford Global Technologies, Llc Climate control system for a vehicle
JP2017062065A (ja) * 2015-09-24 2017-03-30 株式会社デンソー 熱交換システム
JP2017161121A (ja) * 2016-03-08 2017-09-14 株式会社デンソー 冷凍サイクル装置
CN108556590A (zh) * 2018-03-20 2018-09-21 上海加冷松芝汽车空调股份有限公司 新能源客车综合热管理系统

Family Cites Families (15)

* Cited by examiner, † Cited by third party
Publication number Priority date Publication date Assignee Title
JP3952545B2 (ja) * 1997-07-24 2007-08-01 株式会社デンソー 車両用空調装置
JP4569041B2 (ja) * 2000-07-06 2010-10-27 株式会社デンソー 車両用冷凍サイクル装置
FR2946288B1 (fr) 2009-06-05 2011-05-27 Valeo Systemes Thermiques Dispositif et procede de gestion thermique multifonction d'un vehicule electrique
DE102012204404B4 (de) * 2011-03-25 2022-09-08 Denso Corporation Wärmeaustauschsystem und Fahrzeugkältekreislaufsystem
JP6064753B2 (ja) 2013-04-05 2017-01-25 株式会社デンソー 車両用熱管理システム
JP2016003828A (ja) 2014-06-18 2016-01-12 株式会社デンソー 冷凍サイクル装置
JP2016132429A (ja) * 2015-01-22 2016-07-25 株式会社デンソー 車両用冷凍サイクル装置
JP6481668B2 (ja) * 2015-12-10 2019-03-13 株式会社デンソー 冷凍サイクル装置
CN107499086B (zh) * 2017-05-22 2020-01-17 宝沃汽车(中国)有限公司 车辆热管理系统和车辆
WO2019031221A1 (ja) * 2017-08-10 2019-02-14 株式会社デンソー 冷凍サイクル装置
JP2019060580A (ja) * 2017-09-28 2019-04-18 株式会社デンソー 冷凍サイクル装置
JP2019105409A (ja) * 2017-12-13 2019-06-27 株式会社デンソー ヒートポンプサイクル
JP2019124392A (ja) * 2018-01-15 2019-07-25 株式会社デンソー 蓄熱装置
JP6954138B2 (ja) * 2018-01-15 2021-10-27 株式会社デンソー 蓄熱装置
JP7052588B2 (ja) 2018-06-18 2022-04-12 コニカミノルタ株式会社 超音波診断装置、超音波画像表示方法及びプログラム

Patent Citations (6)

* Cited by examiner, † Cited by third party
Publication number Priority date Publication date Assignee Title
JP2015101180A (ja) * 2013-11-25 2015-06-04 株式会社デンソー ヒートポンプシステム
JP2016097745A (ja) * 2014-11-19 2016-05-30 株式会社デンソー 空調装置
US20160221413A1 (en) * 2015-02-04 2016-08-04 Ford Global Technologies, Llc Climate control system for a vehicle
JP2017062065A (ja) * 2015-09-24 2017-03-30 株式会社デンソー 熱交換システム
JP2017161121A (ja) * 2016-03-08 2017-09-14 株式会社デンソー 冷凍サイクル装置
CN108556590A (zh) * 2018-03-20 2018-09-21 上海加冷松芝汽车空调股份有限公司 新能源客车综合热管理系统

Cited By (2)

* Cited by examiner, † Cited by third party
Publication number Priority date Publication date Assignee Title
CN114789641A (zh) * 2021-01-26 2022-07-26 丰田自动车株式会社 车辆用冷却系统
US20220234422A1 (en) * 2021-01-26 2022-07-28 Toyota Jidosha Kabushiki Kaisha Vehicle cooling system

Also Published As

Publication number Publication date
US20210291626A1 (en) 2021-09-23
CN113226812B (zh) 2024-05-14
CN113226812A (zh) 2021-08-06
US11897316B2 (en) 2024-02-13
JP2020104841A (ja) 2020-07-09
DE112019006514T5 (de) 2021-09-23
JP7434847B2 (ja) 2024-02-21

Similar Documents

Publication Publication Date Title
US11897316B2 (en) Refrigeration cycle device
US11299014B2 (en) Refrigeration cycle device
US12344075B2 (en) Battery heating device for vehicle
US11498391B2 (en) Air conditioner
CN111094028B (zh) 车辆用空调装置
JP6708099B2 (ja) 冷凍サイクル装置
CN115556540B (zh) 空调装置
CN108430813B (zh) 车用空调装置
CN113646595A (zh) 制冷循环装置
WO2019031123A1 (ja) 空調装置
CN113646594A (zh) 空调装置
US12365219B2 (en) Refrigeration cycle device
JP7521481B2 (ja) 車両用空調装置
WO2022202307A1 (ja) 冷凍サイクル装置
JP2025170502A (ja) 冷凍サイクル装置

Legal Events

Date Code Title Description
121 Ep: the epo has been informed by wipo that ep was designated in this application

Ref document number: 19902796

Country of ref document: EP

Kind code of ref document: A1

122 Ep: pct application non-entry in european phase

Ref document number: 19902796

Country of ref document: EP

Kind code of ref document: A1