KR20130023484A - 에너지 효율이 증대된 발전소 이산화탄소 포집장치 및 포집방법 - Google Patents

에너지 효율이 증대된 발전소 이산화탄소 포집장치 및 포집방법 Download PDF

Info

Publication number
KR20130023484A
KR20130023484A KR1020110086271A KR20110086271A KR20130023484A KR 20130023484 A KR20130023484 A KR 20130023484A KR 1020110086271 A KR1020110086271 A KR 1020110086271A KR 20110086271 A KR20110086271 A KR 20110086271A KR 20130023484 A KR20130023484 A KR 20130023484A
Authority
KR
South Korea
Prior art keywords
heat
carbon dioxide
absorbent
heat exchanger
stripping column
Prior art date
Legal status (The legal status is an assumption and is not a legal conclusion. Google has not performed a legal analysis and makes no representation as to the accuracy of the status listed.)
Granted
Application number
KR1020110086271A
Other languages
English (en)
Other versions
KR101746235B1 (ko
Inventor
이인영
장경룡
심재구
이지현
김준한
Original Assignee
한국전력공사
Priority date (The priority date is an assumption and is not a legal conclusion. Google has not performed a legal analysis and makes no representation as to the accuracy of the date listed.)
Filing date
Publication date
Application filed by 한국전력공사 filed Critical 한국전력공사
Priority to KR1020110086271A priority Critical patent/KR101746235B1/ko
Publication of KR20130023484A publication Critical patent/KR20130023484A/ko
Application granted granted Critical
Publication of KR101746235B1 publication Critical patent/KR101746235B1/ko
Active legal-status Critical Current
Anticipated expiration legal-status Critical

Links

Images

Classifications

    • BPERFORMING OPERATIONS; TRANSPORTING
    • B01PHYSICAL OR CHEMICAL PROCESSES OR APPARATUS IN GENERAL
    • B01DSEPARATION
    • B01D47/00Separating dispersed particles from gases, air or vapours by liquid as separating agent
    • BPERFORMING OPERATIONS; TRANSPORTING
    • B01PHYSICAL OR CHEMICAL PROCESSES OR APPARATUS IN GENERAL
    • B01DSEPARATION
    • B01D53/00Separation of gases or vapours; Recovering vapours of volatile solvents from gases; Chemical or biological purification of waste gases, e.g. engine exhaust gases, smoke, fumes, flue gases, aerosols
    • B01D53/14Separation of gases or vapours; Recovering vapours of volatile solvents from gases; Chemical or biological purification of waste gases, e.g. engine exhaust gases, smoke, fumes, flue gases, aerosols by absorption
    • BPERFORMING OPERATIONS; TRANSPORTING
    • B01PHYSICAL OR CHEMICAL PROCESSES OR APPARATUS IN GENERAL
    • B01DSEPARATION
    • B01D53/00Separation of gases or vapours; Recovering vapours of volatile solvents from gases; Chemical or biological purification of waste gases, e.g. engine exhaust gases, smoke, fumes, flue gases, aerosols
    • B01D53/14Separation of gases or vapours; Recovering vapours of volatile solvents from gases; Chemical or biological purification of waste gases, e.g. engine exhaust gases, smoke, fumes, flue gases, aerosols by absorption
    • B01D53/1406Multiple stage absorption
    • BPERFORMING OPERATIONS; TRANSPORTING
    • B01PHYSICAL OR CHEMICAL PROCESSES OR APPARATUS IN GENERAL
    • B01DSEPARATION
    • B01D53/00Separation of gases or vapours; Recovering vapours of volatile solvents from gases; Chemical or biological purification of waste gases, e.g. engine exhaust gases, smoke, fumes, flue gases, aerosols
    • B01D53/14Separation of gases or vapours; Recovering vapours of volatile solvents from gases; Chemical or biological purification of waste gases, e.g. engine exhaust gases, smoke, fumes, flue gases, aerosols by absorption
    • B01D53/1412Controlling the absorption process
    • BPERFORMING OPERATIONS; TRANSPORTING
    • B01PHYSICAL OR CHEMICAL PROCESSES OR APPARATUS IN GENERAL
    • B01DSEPARATION
    • B01D53/00Separation of gases or vapours; Recovering vapours of volatile solvents from gases; Chemical or biological purification of waste gases, e.g. engine exhaust gases, smoke, fumes, flue gases, aerosols
    • B01D53/14Separation of gases or vapours; Recovering vapours of volatile solvents from gases; Chemical or biological purification of waste gases, e.g. engine exhaust gases, smoke, fumes, flue gases, aerosols by absorption
    • B01D53/1418Recovery of products
    • BPERFORMING OPERATIONS; TRANSPORTING
    • B01PHYSICAL OR CHEMICAL PROCESSES OR APPARATUS IN GENERAL
    • B01DSEPARATION
    • B01D53/00Separation of gases or vapours; Recovering vapours of volatile solvents from gases; Chemical or biological purification of waste gases, e.g. engine exhaust gases, smoke, fumes, flue gases, aerosols
    • B01D53/14Separation of gases or vapours; Recovering vapours of volatile solvents from gases; Chemical or biological purification of waste gases, e.g. engine exhaust gases, smoke, fumes, flue gases, aerosols by absorption
    • B01D53/1425Regeneration of liquid absorbents
    • BPERFORMING OPERATIONS; TRANSPORTING
    • B01PHYSICAL OR CHEMICAL PROCESSES OR APPARATUS IN GENERAL
    • B01DSEPARATION
    • B01D53/00Separation of gases or vapours; Recovering vapours of volatile solvents from gases; Chemical or biological purification of waste gases, e.g. engine exhaust gases, smoke, fumes, flue gases, aerosols
    • B01D53/34Chemical or biological purification of waste gases
    • B01D53/96Regeneration, reactivation or recycling of reactants
    • YGENERAL TAGGING OF NEW TECHNOLOGICAL DEVELOPMENTS; GENERAL TAGGING OF CROSS-SECTIONAL TECHNOLOGIES SPANNING OVER SEVERAL SECTIONS OF THE IPC; TECHNICAL SUBJECTS COVERED BY FORMER USPC CROSS-REFERENCE ART COLLECTIONS [XRACs] AND DIGESTS
    • Y02TECHNOLOGIES OR APPLICATIONS FOR MITIGATION OR ADAPTATION AGAINST CLIMATE CHANGE
    • Y02ATECHNOLOGIES FOR ADAPTATION TO CLIMATE CHANGE
    • Y02A50/00TECHNOLOGIES FOR ADAPTATION TO CLIMATE CHANGE in human health protection, e.g. against extreme weather
    • Y02A50/20Air quality improvement or preservation, e.g. vehicle emission control or emission reduction by using catalytic converters
    • YGENERAL TAGGING OF NEW TECHNOLOGICAL DEVELOPMENTS; GENERAL TAGGING OF CROSS-SECTIONAL TECHNOLOGIES SPANNING OVER SEVERAL SECTIONS OF THE IPC; TECHNICAL SUBJECTS COVERED BY FORMER USPC CROSS-REFERENCE ART COLLECTIONS [XRACs] AND DIGESTS
    • Y02TECHNOLOGIES OR APPLICATIONS FOR MITIGATION OR ADAPTATION AGAINST CLIMATE CHANGE
    • Y02CCAPTURE, STORAGE, SEQUESTRATION OR DISPOSAL OF GREENHOUSE GASES [GHG]
    • Y02C20/00Capture or disposal of greenhouse gases
    • Y02C20/40Capture or disposal of greenhouse gases of CO2
    • YGENERAL TAGGING OF NEW TECHNOLOGICAL DEVELOPMENTS; GENERAL TAGGING OF CROSS-SECTIONAL TECHNOLOGIES SPANNING OVER SEVERAL SECTIONS OF THE IPC; TECHNICAL SUBJECTS COVERED BY FORMER USPC CROSS-REFERENCE ART COLLECTIONS [XRACs] AND DIGESTS
    • Y02TECHNOLOGIES OR APPLICATIONS FOR MITIGATION OR ADAPTATION AGAINST CLIMATE CHANGE
    • Y02PCLIMATE CHANGE MITIGATION TECHNOLOGIES IN THE PRODUCTION OR PROCESSING OF GOODS
    • Y02P70/00Climate change mitigation technologies in the production process for final industrial or consumer products
    • Y02P70/10Greenhouse gas [GHG] capture, material saving, heat recovery or other energy efficient measures, e.g. motor control, characterised by manufacturing processes, e.g. for rolling metal or metal working

Landscapes

  • Chemical & Material Sciences (AREA)
  • Engineering & Computer Science (AREA)
  • Chemical Kinetics & Catalysis (AREA)
  • Analytical Chemistry (AREA)
  • General Chemical & Material Sciences (AREA)
  • Oil, Petroleum & Natural Gas (AREA)
  • Life Sciences & Earth Sciences (AREA)
  • Sustainable Development (AREA)
  • Health & Medical Sciences (AREA)
  • Biomedical Technology (AREA)
  • Environmental & Geological Engineering (AREA)
  • Treating Waste Gases (AREA)
  • Gas Separation By Absorption (AREA)

Abstract

본 발명은 이산화탄소 포집을 위한 흡수 및 탈거공정에 관한 것으로, 발전소에서 발생되는 이산화탄소를 포집하기 위하여, 이산화탄소를 포함하는 연소 배기가스와 흡수제를 흡수탑에서 향류 접촉시켜 이산화탄소 포화 흡수제를 생성한 후, 리보일러에 공급되는 열에너지를 이용하여 이산화탄소가 포화된 흡수제를 탈거탑에서 이산화탄소와 흡수제로 분리하여 제거하는 공정에 있어서, 발전소 보일러의 절탄기와 배연탈질설비 사이에 설치되어 배기가스 열을 회수하는 배열회수 열교환기와, 배연탈질설비의 탈질 성능을 유지하기 위하여 회수되는 열량을 제어하는 유량조절기를 포함하는 이산화탄소 포집장치 및 포집방법을 제공한다.
본 발명의 장치 및 방법을 통해 발전소 출력변화에 따른 탈질 촉매의 성능 변화를 일정하게 유지할 수 있으며, 배기가스의 열에너지를 회수하여 이산화탄소 포집공정의 탈거에너지로 이용함으로써, 이산화탄소 포집설비에 소요되는 열에너지를 줄이고 포집설비 설치에 따른 발전소 효율 감소를 줄일 수 있다.

Description

에너지 효율이 증대된 발전소 이산화탄소 포집장치 및 포집방법{Energy saving method and apparatus for carbon dioxide capture in power plant}
본 발명은 이산화탄소 포집을 위한 흡수 및 탈거공정에 관한 것으로, 좀 더 자세하게는 발전소 보일러의 절탄기와 탈질설비 사이에 배열회수 열교환기를 설치함으로써, 탈질설비로 유입되는 배기가스의 반응온도를 조절하여 탈질 촉매의 탈질성능을 높이는 동시에, 배기가스의 열에너지를 회수하여 산성가스 포집공정의 탈거에너지로 이용하는 장치 및 방법에 관한 것이다.
최근 지구온난화의 원인 물질인 온실가스를 포집하고 저장하는 노력이 국제적으로 경주되고 있다. 특히 온실가스 중 산성가스인 이산화탄소를 줄이기 위하여 화학적 흡수법, 흡착법, 막분리법, 심냉법 등 많은 기술이 개발되고 있다.
화력발전소 등 연소설비에서 발생하는 이산화탄소를 제거하기 위하여 사용되는 흡수제를 이용한 화학적 흡수방법은 높은 효율과 안정적인 기술로 가장 많이 연구되고 있다. 이산화탄소를 포집하기 위한 아민계 포집공정은 화학적 흡수기술의 일종으로 발전소에 효과적으로 적용하기 위해서는 사용되는 에너지를 줄이기 위하여 고효율, 저에너지형 흡수제 및 공정의 개선이 필요한 분리기술이다.
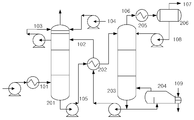
화학적 흡수제를 이용한 이산화탄소 흡수 및 탈거 공정에 대한 흐름도는 도 1과 같다. 냉각된 배기가스(101)는 흡수탑(201)에 유입되고, 통상적으로 40 내지 60℃의 온도에서 흡수제(102)와 접촉되며, 배기가스(101) 중 이산화탄소는 흡수제(102) 내의 화학적 흡수제와 결합한 다음 흡수탑(201) 하단으로 배출되고, 이산화탄소가 제거된 배기가스는 흡수탑(201) 상단으로 배출된다. 이때 순환되는 세척용 물(103)을 이용하거나, 공정의 물 수지를 맞출 수 있도록 공급되는 보충수(104)를 이용하여, 흡수제(102) 또는 증기가 비말하는 것을 방지한다. 출구 가스의 이산화탄소 농도는 흡수제(102)에서의 화학 반응으로 감소시킬 수 있지만, 낮은 출구 이산화탄소 농도를 유지하기 위해서는 흡수탑(201)이 높아져야 한다.
화학적 결합에 의해 이산화탄소를 흡수한 흡수제(105)는 열교환기(202)를 거쳐 가열된 후, 탈거탑(203)의 상부로 주입된다. 포화 흡수제(105)의 재생은 높은 온도(100 내지 140℃) 및 대기압 정도의 압력 하에 탈거탑(203)에서 수행된다. 재생 조건을 유지하기 위하여, 터빈 수증기(109) 등의 열원이 리보일러(204)로 공급되며, 이 과정에서 열에너지가 소모된다. 공급되는 에너지는 포화 흡수제(105)에 화학적으로 결합되어 있는 이산화탄소를 탈거시키고, 탈거된 이산화탄소와 수증기의 혼합가스(106)는 응축기(205)와 리플럭스 드럼(206)을 거쳐 분리된 후, 이산화탄소(107)는 배출되어 별도로 처리되고, 응축수(108)는 회수되어 탈거탑(203)로 다시 공급된다. 이산화탄소가 탈거되어 재생된 흡수제(102)는 열교환기(202)를 거쳐 흡수탑 수준의 온도로 냉각된 후, 흡수탑(201)으로 펌프에 의해 이송된다.
상기 이산화탄소 흡수 및 탈거공정에서 흡수제의 재생을 위해 많은 에너지가 소모되므로, 재생에너지를 줄이기 위한 흡수제와 관련 공정의 개발이 절실히 요구되고 있다. 종래기술에서는 이산화탄소의 탈거에너지를 얻기 위하여, 발전소 보일러의 고압, 중압, 저압 스팀 터빈으로부터 스팀을 추출하여 탈거탑의 리보일러에 공급하여 탈거시켰다. 또한, 대한민국 특허공개 제2010-73614호에서는 연돌 배가스의 폐열을 탈거에너지로 이용하였다. 특히 탈거공정의 장치 및 흐름을 최적화하여 가장 경제적인 이산화탄소 흡수효율을 얻고자 하는 연구가 많은 연구자에 의해 연구되고 있다.
또한 탈질설비에서는 사용되는 촉매들이 특정 반응온도 영역에서만 높은 효율을 보이므로, 탈질 효율을 높이기 위하여 해당 설비의 온도 조건에 맞는 촉매를 개발하는 연구를 진행하고 있다. 발전소에서 발생하는 질소산화물을 제거하기 위하여 절탄기와 공기예열기 사이에 촉매를 설치하고 있다.
이와 같이, 발전소 이산화탄소 흡수 및 탈거공정에서 흡수제의 재생을 위한 많은 에너지가 소모되므로, 재생에너지를 줄이기 위한 공정의 개발이 요구되고 있다. 그러나 상기 종래의 기술은 보일러 저온, 중온, 고온 스팀터빈으로부터 스팀을 추출하여, 이산화탄소 포집설비의 탈거공정의 열원으로 이용하므로, 발전소의 발전 효율을 크게 감소시킨다. 또한 발전소 탈질공정에서 탈질효율을 맞추기 위해, 특정온도 조건에서 탈질율을 보이는 촉매를 절탄기와 공기예열기 사이에 설치하여 질소산화물을 제거하고 있다. 그러나 이와 같은 공정은 발전소의 발전 부하가 변하거나 사용되는 연료가 바뀌는 등 운전 조건이 바뀌면, 배기가스의 온도가 변하여 질소산화물 제거 효율이 낮아지게 된다.
본 발명의 목적은 발전소 이산화탄소 포집 설비의 에너지 효율 증대 방안을 제공하는 것으로, 구체적으로 발전소 보일러의 절탄기와 탈질설비 사이에 배열회수 열교환기를 설치함으로써, 탈질설비로 유입되는 배기가스의 반응온도를 조절하여 탈질 촉매의 탈질성능을 높이는 동시에, 배기가스의 열에너지를 회수하여 이산화탄소 포집공정의 탈거에너지로 이용하는 장치 및 방법을 제공하는 것이다.
본 발명은 상기 목적을 달성하기 위하여, 흡수제를 이용한 이산화탄소의 흡수가 이루어지는 흡수탑; 흡수탑과 연결되고 흡수제의 재생이 이루어지는 탈거탑; 탈거탑과 연결되고 흡수제의 재생에 필요한 열원을 공급하는 리보일러; 및 발전소 보일러의 절탄기와 배연탈질설비 사이에 설치되어 배기가스의 열을 회수하고, 리보일러와 연결되어 회수한 열을 리보일러의 열원으로 공급하는 배열회수 열교환기를 포함하는 이산화탄소 포집장치를 제공한다.
본 발명에 따른 이산화탄소 포집장치는 배열회수 열교환기와 연결되어 배열회수 열교환기로 들어가는 물의 양을 조절함으로써, 배기가스의 온도를 조절하고 회수되는 열량을 제어하는 유량조절기; 배열회수 열교환기와 배연탈질설비 사이에 설치되어 배기가스의 온도를 감지하고, 유량조절기와 연계되는 온도감지기; 탈거탑과 리보일러에 사이에 설치되고 재생 흡수제를 가열하여 불순물을 분리하며, 배열회수 열교환기와 연결되어 열원을 공급받는 리클레이머; 탈거탑과 연결되어 탈거탑에 공급되는 흡수제 보충분을 용해하고, 배열회수 열교환기와 연결되어 열원을 공급받는 흡수제 주입기; 흡수탑과 탈거탑 사이에 설치되어 탈거탑으로 이송되는 포화 흡수제를 예열하고, 배열회수 열교환기와 연결되어 열원을 공급받는 흡수제 예열용 열교환기; 및/또는 탈거탑과 연결되어 탈거탑으로 유입되는 응축액을 가열하고, 배열회수 열교환기와 연결되어 열원을 공급받는 응축액 예열용 열교환기를 추가로 포함할 수 있다.
본 발명에서 리보일러는 발전소 터빈과도 연결되어 터빈으로부터 열원을 선택적으로 공급받을 수 있다.
본 발명에서 흡수제는 아민계, 아미노산염, 무기염계 용액, 암모니아수 및 금속 이온염 용액 등을 사용할 수 있다.
또한, 본 발명은 흡수탑에서 흡수제를 이용하여 이산화탄소를 흡수하는 단계; 발전소 보일러의 절탄기와 배연탈질설비 사이에 설치된 배열회수 열교환기를 통해 배기가스의 열을 회수하는 단계; 회수된 열을 탈거탑과 연결된 리보일러의 열원으로 공급하는 단계; 및 리보일러의 열원을 이용하여 탈거탑에서 흡수제를 재생하는 단계를 포함하는 이산화탄소 포집방법을 제공한다.
본 발명에 따른 이산화탄소 포집방법은 배열회수 열교환기와 연결된 유량조절기를 이용하여 배열회수 열교환기로 들어가는 물의 양을 조절함으로써, 배연탈질설비로 유입되는 배기가스의 온도를 조절하고 회수되는 열량을 제어하는 단계; 배열회수 열교환기와 배연탈질설비 사이에 설치된 온도감지기를 이용하여 배기가스의 온도를 감지하면서, 온도감지기와 연계된 유량조절기를 제어하는 단계; 배열회수 열교환기로부터 회수된 열을 탈거탑과 리보일러에 사이에 설치된 리클레이머의 열원으로 사용하여 재생 흡수제의 불순물을 분리하는 단계; 배열회수 열교환기로부터 회수된 열을 탈거탑과 연결된 흡수제 주입기의 열원으로 사용하여 탈거탑에 공급되는 흡수제 보충분을 용해하는 단계; 배열회수 열교환기로부터 회수된 열을 흡수탑과 탈거탑 사이에 설치된 열교환기의 열원으로 사용하여 탈거탑으로 이송되는 포화 흡수제를 예열하는 단계; 및/또는 배열회수 열교환기로부터 회수된 열을 탈거탑과 연결된 열교환기의 열원으로 사용하여 탈거탑으로 유입되는 응축액을 가열하는 단계를 추가로 포함할 수 있다. 또한, 발전소 터빈의 열원을 선택적으로 리보일러의 열원으로 사용할 수 있다.
본 발명에서는 발전소 보일러의 절탄기와 탈질설비 사이에 배열회수 열교환기를 설치함으로써, 탈질설비로 유입되는 배기가스의 반응온도를 조절하여 반응온도에 따라 변하는 탈질촉매의 탈질성능을 일정하게 유지할 수 있으며, 이에 따라 약품의 사용량을 줄여 탈질설비의 운전비를 감소시킬 수 있다. 또한 배기가스의 열에너지를 회수하여 이산화탄소 포집공정의 탈거에너지로 이용함으로써, 이산화탄소 포집설비에 소요되는 열에너지를 줄이고 포집설비 설치에 따른 발전소 효율 감소를 획기적으로 줄일 수 있다.
도 1은 종래의 이산화탄소 포집 공정도이다.
도 2는 본 발명에 따른 이산화탄소 포집 공정도이다.
이하, 첨부한 도면을 참조하여 본 발명의 바람직한 실시형태에 대해, 본 발명이 속하는 기술 분야에서 통상의 지식을 가진 자가 용이하게 실시할 수 있도록 상세히 설명한다.
도 2는 본 발명에 따른 이산화탄소 포집공정도로서, 이산화탄소 포집장치는 흡수탑(201), 열교환기(202), 탈거탑(203), 리보일러(204), 응축기(205), 리플럭스 드럼(206), 배열회수 열교환기(209), 유량조절기(210), 온도감지기(211), 리클레이머(214), 흡수제 주입기(215), 흡수제 예열용 열교환기(216), 응축액 예열용 열교환기(217) 등을 포함한다.
흡수탑(201)으로 배기가스(101)와 흡수제(102)가 공급된다. 배기가스(101)는 이산화탄소를 포함한 연소배기가스이다. 흡수제(102)로는 특별히 제한되지 않고, 예를 들어 아민계, 아미노산염, 무기염류 용액, 암모니아수 및 이온염용액 등을 단독 또는 혼합하여 사용할 수 있다. 이때 흡수제(102)는 1 내지 50 부피 분율 범위의 수용액으로 이용되는 것이 좋다.
흡수탑(201)에서 흡수제(102)와 배기가스(101)는 향류 접촉된다. 흡수제(102)는 배기가스(101) 중에 포함된 이산화탄소를 흡수하여 이산화탄소 포화 흡수제(105)를 생성한다. 배기가스(101) 중 흡수제(102)와 반응하지 않은 질소, 산소 등 미반응 가스는 흡수탑(201) 상부를 통해 배출된다. 흡수탑(201)의 운전온도는 흡수제(102)의 종류에 따라 달라질 수 있으며, 예를 들어 흡수탑(201)의 운전 온도는 40℃ 내지 60℃의 범위로 유지될 수 있다.
포화 흡수제(105)는 펌프에 의해 이송되고, 열교환기(202)에 의해 예열된 상태로 탈거탑(203) 상부로 주입된다. 탈거탑(203) 상부로 주입된 포화 흡수제(105)는 탈거탑(203)의 하부로 이동하면서 리보일러(204)에서 공급되는 열 에너지에 의하여 이산화탄소가 탈거되고 흡수제가 재생된다.
이산화탄소와 배출수증기가 혼합된 혼합가스(106)는 응축기(205)와 리플럭스 드럼(206)을 거치면서, 응축수(108)와 이산화탄소(107)로 분리된다. 이산화탄소(107)는 회수 공정 또는 처리 공정으로 이송되어 저장 또는 용도에 따라 사용되고, 응축수(108)는 탈거탑(203)으로 공급된다.
재생된 흡수제(102)는 펌프에 의해 열교환기(202)를 거쳐 흡수탑(201) 상부로 공급된다. 재생된 흡수제 중 일부의 흡수제(112)는 리클레이머(214)로 보내지고, 여기에서 흡수제에 포함되어 있는 불순물을 가열하여 분리한다.
한편, 발전소 보일러(207)에서 배출되는 배기가스 중 질소 성분을 제거하기 위해, 절탄기(208)와 공기예열기(213) 사이에 배연탈질설비(212)가 설치된다.
본 발명에서는 보일러(207)의 절탄기(208)와 배연탈질설비(212) 사이에 배열회수 열교환기(209)를 설치함으로써, 탈질설비(212)로 유입되는 배기가스의 반응온도를 조절하여 탈질 촉매의 탈질성능을 높이는 동시에, 배기가스의 열에너지를 회수하여 이산화탄소 포집공정의 탈거에너지로 이용하는 것을 특징으로 한다.
배열회수 열교환기(209)에는 유량조절기(210)가 설치되는 것이 바람직한데, 이 유량조절기(210)는 배열회수 열교환기(209)로 들어가는 물의 양을 조절함으로써, 배연탈질설비(212)로 유입되는 배기가스의 온도를 조절하여 배연탈질설비(212)의 탈질 성능을 유지함과 동시에, 회수되는 열량을 제어할 수 있다.
또한, 배열회수 열교환기(209)와 배연탈질설비(212) 사이에는 온도감지기(211)가 설치되고, 이 온도감지기(211)는 유량조절기(210)와 연계되는 것이 바람직하다. 발전소의 출력변화에 따라 변하는 배연탈질설비(212) 전단의 배기가스의 온도를 온도감지기(211)를 통해 감지하여 적절한 배연탈질설비(212)의 촉매 반응온도에 맞추도록, 배열회수 열교환기(209)로 들어가는 물의 양을 유량조절기(210)를 통해 제어하여 추출 열량을 결정할 수 있다.
배열회수 열교환기(209)를 통해 회수된 배기가스의 열은 수증기(110)의 형태로 리보일러(204) 등의 열원으로 공급되며, 배연탈질설비(212)에 의해 질소 성분이 제거된 배기가스(101)는 흡수탑(201)으로 공급된다.
리보일러(204)에 공급되는 열원으로는 배열회수 열교환기(209)를 통해 발생된 수증기(110) 및/또는 발전소의 고압, 중압, 저압 스팀 터빈으로부터의 수증기(109)를 이용할 수 있는데, 배열회수 열교환기(209)에서 회수된 열량만으로 이산화탄소와 흡수제를 분리하기에 부족한 열량은 발전소 고압, 중압, 저압 터빈으로부터 스팀을 축출하여 보충할 수 있다.
이와 같이, 리보일러(204)에 스팀을 공급하는 방법은 배열회수 열교환기(209)에서 회수된 스팀과 발전소 고압, 중압, 저압 터빈으로부터 회수한 스팀을 독립적으로 또는 혼합하여 공급할 수 있다. 즉, 배열회수 열교환기(209)를 통해 발생된 수증기(110)를 스팀터빈으로부터 추출된 수증기(109)와 혼합하여 리보일러(204)에 주입할 수 있고, 터빈 수증기(109)와는 별도로 리보일러(204)에 주입할 수 있다.
한편, 배열회수 열교환기(209)를 통해 발생된 수증기(110)는 리보일러(204)의 열원뿐만 아니라, 리클레이머(214), 흡수제 주입기(215), 흡수제 예열용 열교환기(216), 응축액 예열용 열교환기(217)의 열원으로도 사용될 수 있다.
구체적으로, 배열회수 열교환기(209)로부터 회수된 열은 불순물 제거를 위한 리클레이머(214)의 열원으로 공급됨으로써, 탈거탑(203)으로 재순환되는 재생 흡수제(112)에 포함되어 있는 불순물을 가열하여 제거하는데 사용될 수 있다.
또한, 배열회수 열교환기(209)로부터 회수된 열은 흡수액 주입장치(215)의 열원으로 공급됨으로써, 탈거탑(203)으로 공급되는 흡수제 보충분(111)을 용해하는데 사용될 수 있다.
또한, 배열회수 열교환기(209)로부터 회수된 열은 흡수탑(201)과 탈거탑(203) 사이에 설치되는 흡수제 예열용 열교환기(216)의 열원으로 공급됨으로써, 이산화탄소로 포화되어 탈거탑(203)으로 이송되는 포화 흡수제(105)을 예열하는데 사용될 수 있다.
또한, 배열회수 열교환기(209)로부터 회수된 열은 응축액 예열용 열교환기(217)의 열원으로 공급됨으로써, 리플럭스 드럼(206)으로부터 회수되어 탈거탑(203)으로 공급되는 응축액을 가열하는데 사용될 수 있다.
101: 배기가스
102: 흡수제/ 재생 흡수제
103: 세척수
104: 보충수
105: 이산화탄소 포화 흡수제
106: 이산화탄소와 수증기 혼합가스
107: 이산화탄소
108: 응축수
109: 터빈 수증기
110: 배기가스 열회수 수증기
111: 보충 흡수제
112: 불순물 제거용 재생흡수제
201: 흡수탑
202: 열교환기
203: 탈거탑
204: 리보일러
205: 응축기
206: 리플럭스 드럼
207: 보일러
208: 절탄기
209: 배열회수 열교환기
210: 유량조절기
211: 온도감지기
212: 배연탈질설비
213: 공기예열기
214: 리클레이머
215: 흡수제 주입기
216: 흡수제 예열용 열교환기
217: 응축액 예열용 열교환기

Claims (18)

  1. 흡수제를 이용한 이산화탄소의 흡수가 이루어지는 흡수탑;
    흡수탑과 연결되고 흡수제의 재생이 이루어지는 탈거탑;
    탈거탑과 연결되고 흡수제의 재생에 필요한 열원을 공급하는 리보일러; 및
    발전소 보일러의 절탄기와 배연탈질설비 사이에 설치되어 배기가스의 열을 회수하고, 리보일러와 연결되어 회수한 열을 리보일러의 열원으로 공급하는 배열회수 열교환기를 포함하는 이산화탄소 포집장치.
  2. 제1항에 있어서,
    배열회수 열교환기와 연결되어 배열회수 열교환기로 들어가는 물의 양을 조절함으로써, 배기가스의 온도를 조절하고 회수되는 열량을 제어하는 유량조절기를 추가로 포함하는 이산화탄소 포집장치.
  3. 제2항에 있어서,
    배열회수 열교환기와 배연탈질설비 사이에 설치되어 배기가스의 온도를 감지하고, 유량조절기와 연계되는 온도감지기를 추가로 포함하는 이산화탄소 포집장치.
  4. 제1항에 있어서,
    탈거탑과 리보일러에 사이에 설치되고 재생 흡수제를 가열하여 불순물을 분리하며, 배열회수 열교환기와 연결되어 열원을 공급받는 리클레이머를 추가로 포함하는 이산화탄소 포집장치.
  5. 제1항에 있어서,
    탈거탑과 연결되어 탈거탑에 공급되는 흡수제 보충분을 용해하고, 배열회수 열교환기와 연결되어 열원을 공급받는 흡수제 주입기를 추가로 포함하는 이산화탄소 포집장치.
  6. 제1항에 있어서,
    흡수탑과 탈거탑 사이에 설치되어 탈거탑으로 이송되는 포화 흡수제를 예열하고, 배열회수 열교환기와 연결되어 열원을 공급받는 흡수제 예열용 열교환기를 추가로 포함하는 이산화탄소 포집장치.
  7. 제1항에 있어서,
    탈거탑과 연결되어 탈거탑으로 유입되는 응축액을 가열하고, 배열회수 열교환기와 연결되어 열원을 공급받는 응축액 예열용 열교환기를 추가로 포함하는 이산화탄소 포집장치.
  8. 제1항에 있어서,
    리보일러는 발전소 터빈과도 연결되어 터빈으로부터 열원을 선택적으로 공급받는 것을 특징으로 하는 이산화탄소 포집장치.
  9. 제1항에 있어서,
    흡수제는 아민계, 아미노산염, 무기염계 용액, 암모니아수 또는 금속 이온염 용액 중에서 선택되는 1종 이상인 것을 특징으로 하는 이산화탄소 포집장치.
  10. 흡수탑에서 흡수제를 이용하여 이산화탄소를 흡수하는 단계;
    발전소 보일러의 절탄기와 배연탈질설비 사이에 설치된 배열회수 열교환기를 통해 배기가스의 열을 회수하는 단계;
    회수된 열을 탈거탑과 연결된 리보일러의 열원으로 공급하는 단계; 및
    리보일러의 열원을 이용하여 탈거탑에서 흡수제를 재생하는 단계를 포함하는 이산화탄소 포집방법.
  11. 제10항에 있어서,
    배열회수 열교환기와 연결된 유량조절기를 이용하여 배열회수 열교환기로 들어가는 물의 양을 조절함으로써, 배연탈질설비로 유입되는 배기가스의 온도를 조절하고 회수되는 열량을 제어하는 단계를 추가로 포함하는 이산화탄소 포집방법.
  12. 제11항에 있어서,
    배열회수 열교환기와 배연탈질설비 사이에 설치된 온도감지기를 이용하여 배기가스의 온도를 감지하면서, 온도감지기와 연계된 유량조절기를 제어하는 단계를 추가로 포함하는 이산화탄소 포집방법.
  13. 제10항에 있어서,
    배열회수 열교환기로부터 회수된 열을 탈거탑과 리보일러에 사이에 설치된 리클레이머의 열원으로 사용하여 재생 흡수제의 불순물을 분리하는 단계를 추가로 포함하는 이산화탄소 포집방법.
  14. 제10항에 있어서,
    배열회수 열교환기로부터 회수된 열을 탈거탑과 연결된 흡수제 주입기의 열원으로 사용하여 탈거탑에 공급되는 흡수제 보충분을 용해하는 단계를 추가로 포함하는 이산화탄소 포집방법.
  15. 제10항에 있어서,
    배열회수 열교환기로부터 회수된 열을 흡수탑과 탈거탑 사이에 설치된 열교환기의 열원으로 사용하여 탈거탑으로 이송되는 포화 흡수제를 예열하는 단계를 추가로 포함하는 이산화탄소 포집방법.
  16. 제10항에 있어서,
    배열회수 열교환기로부터 회수된 열을 탈거탑과 연결된 열교환기의 열원으로 사용하여 탈거탑으로 유입되는 응축액을 가열하는 단계를 추가로 포함하는 이산화탄소 포집방법.
  17. 제10항에 있어서,
    발전소 터빈의 열원을 선택적으로 리보일러의 열원으로 사용하는 것을 특징으로 하는 이산화탄소 포집방법.
  18. 제10항에 있어서,
    흡수제는 아민계, 아미노산염, 무기염계 용액, 암모니아수 또는 금속 이온염 용액 중에서 선택되는 1종 이상인 것을 특징으로 하는 이산화탄소 포집방법.
KR1020110086271A 2011-08-29 2011-08-29 에너지 효율이 증대된 발전소 이산화탄소 포집장치 및 포집방법 Active KR101746235B1 (ko)

Priority Applications (1)

Application Number Priority Date Filing Date Title
KR1020110086271A KR101746235B1 (ko) 2011-08-29 2011-08-29 에너지 효율이 증대된 발전소 이산화탄소 포집장치 및 포집방법

Applications Claiming Priority (1)

Application Number Priority Date Filing Date Title
KR1020110086271A KR101746235B1 (ko) 2011-08-29 2011-08-29 에너지 효율이 증대된 발전소 이산화탄소 포집장치 및 포집방법

Publications (2)

Publication Number Publication Date
KR20130023484A true KR20130023484A (ko) 2013-03-08
KR101746235B1 KR101746235B1 (ko) 2017-06-13

Family

ID=48175707

Family Applications (1)

Application Number Title Priority Date Filing Date
KR1020110086271A Active KR101746235B1 (ko) 2011-08-29 2011-08-29 에너지 효율이 증대된 발전소 이산화탄소 포집장치 및 포집방법

Country Status (1)

Country Link
KR (1) KR101746235B1 (ko)

Cited By (15)

* Cited by examiner, † Cited by third party
Publication number Priority date Publication date Assignee Title
KR20150024190A (ko) * 2013-08-26 2015-03-06 한국전력공사 탈거공정 개선을 통한 산성가스 포집시스템 및 이를 이용한 산성가스 포집방법
WO2015080324A1 (ko) * 2013-11-27 2015-06-04 한국에너지기술연구원 분리수를 활용한 에너지 절감형 산성 가스 포집 시스템 및 방법
WO2015083866A1 (ko) * 2013-12-04 2015-06-11 한국에너지기술연구원 에너지 절감형 산성 가스 포집 시스템 및 방법
WO2015083865A1 (ko) * 2013-12-04 2015-06-11 한국에너지기술연구원 산성 가스 분리 회수 시스템 및 방법
KR20160016144A (ko) 2014-08-04 2016-02-15 한국전력공사 산성가스 포집 시스템 및 그 포집 방법
KR20190069357A (ko) * 2019-06-04 2019-06-19 재단법인 포항산업과학연구원 이산화탄소 포집 공정에 있어서 흡수제의 휘발 방지 방법
KR20190074048A (ko) * 2017-12-19 2019-06-27 한국에너지기술연구원 폐열 발생 공장에 적용 가능한 폐열 활용방법
CN110354644A (zh) * 2018-04-10 2019-10-22 天津科技大学 一种高效的醋酸丁酯废气吸收与解吸装置
KR20210121192A (ko) * 2019-03-15 2021-10-07 미츠비시 파워 가부시키가이샤 암모니아 분해 설비, 이를 구비하는 가스 터빈 플랜트, 암모니아 분해 방법
CN115212699A (zh) * 2022-08-15 2022-10-21 中国海洋石油集团有限公司 富氧烧焦再生及热量综合利用工艺及系统
CN115350574A (zh) * 2022-08-03 2022-11-18 大连理工大学 气体热功能量回收及碳捕获综合利用方法和装置
CN115463516A (zh) * 2022-07-22 2022-12-13 国家能源集团新能源技术研究院有限公司 一种烟气余热用于碳捕集再生的系统及方法
CN115540622A (zh) * 2022-09-27 2022-12-30 国网青海省电力公司经济技术研究院 一种水泥窑余热发电辅助碳捕集系统
KR102533169B1 (ko) * 2022-04-12 2023-05-15 김성주 에너지효율을 향상한 이산화탄소 포집장치
KR20240037058A (ko) * 2022-09-14 2024-03-21 지에스건설 주식회사 모듈화 기능이 구비된 탄소포집장치 및 탄소포집장치 설치방법

Family Cites Families (3)

* Cited by examiner, † Cited by third party
Publication number Priority date Publication date Assignee Title
JP4795991B2 (ja) 2007-02-27 2011-10-19 三菱重工業株式会社 Co2回収装置及びco2回収装置における固形分取出し方法
JP5558036B2 (ja) * 2008-09-04 2014-07-23 株式会社東芝 二酸化炭素回収型汽力発電システム
JP2010235395A (ja) 2009-03-31 2010-10-21 Hitachi Ltd 二酸化炭素回収装置および二酸化炭素回収装置を備えた火力発電システム

Cited By (19)

* Cited by examiner, † Cited by third party
Publication number Priority date Publication date Assignee Title
KR20150024190A (ko) * 2013-08-26 2015-03-06 한국전력공사 탈거공정 개선을 통한 산성가스 포집시스템 및 이를 이용한 산성가스 포집방법
WO2015080324A1 (ko) * 2013-11-27 2015-06-04 한국에너지기술연구원 분리수를 활용한 에너지 절감형 산성 가스 포집 시스템 및 방법
US9579599B2 (en) 2013-11-27 2017-02-28 Korea Institute Of Energy Research Energy-saving system and method of capturing acidic gas by using separated water
WO2015083866A1 (ko) * 2013-12-04 2015-06-11 한국에너지기술연구원 에너지 절감형 산성 가스 포집 시스템 및 방법
WO2015083865A1 (ko) * 2013-12-04 2015-06-11 한국에너지기술연구원 산성 가스 분리 회수 시스템 및 방법
US9757680B2 (en) 2013-12-04 2017-09-12 Korea Institute Of Energy Research System and method for separation and recovery of acid gas
US9956518B2 (en) 2013-12-04 2018-05-01 Korea Institute Of Energy Research Energy-saving acid gas capture system and method
KR20160016144A (ko) 2014-08-04 2016-02-15 한국전력공사 산성가스 포집 시스템 및 그 포집 방법
KR20190074048A (ko) * 2017-12-19 2019-06-27 한국에너지기술연구원 폐열 발생 공장에 적용 가능한 폐열 활용방법
CN110354644A (zh) * 2018-04-10 2019-10-22 天津科技大学 一种高效的醋酸丁酯废气吸收与解吸装置
KR20210121192A (ko) * 2019-03-15 2021-10-07 미츠비시 파워 가부시키가이샤 암모니아 분해 설비, 이를 구비하는 가스 터빈 플랜트, 암모니아 분해 방법
KR20190069357A (ko) * 2019-06-04 2019-06-19 재단법인 포항산업과학연구원 이산화탄소 포집 공정에 있어서 흡수제의 휘발 방지 방법
KR102533169B1 (ko) * 2022-04-12 2023-05-15 김성주 에너지효율을 향상한 이산화탄소 포집장치
CN115463516A (zh) * 2022-07-22 2022-12-13 国家能源集团新能源技术研究院有限公司 一种烟气余热用于碳捕集再生的系统及方法
CN115350574A (zh) * 2022-08-03 2022-11-18 大连理工大学 气体热功能量回收及碳捕获综合利用方法和装置
CN115350574B (zh) * 2022-08-03 2023-08-04 大连理工大学 气体热功能量回收及碳捕获综合利用方法和装置
CN115212699A (zh) * 2022-08-15 2022-10-21 中国海洋石油集团有限公司 富氧烧焦再生及热量综合利用工艺及系统
KR20240037058A (ko) * 2022-09-14 2024-03-21 지에스건설 주식회사 모듈화 기능이 구비된 탄소포집장치 및 탄소포집장치 설치방법
CN115540622A (zh) * 2022-09-27 2022-12-30 国网青海省电力公司经济技术研究院 一种水泥窑余热发电辅助碳捕集系统

Also Published As

Publication number Publication date
KR101746235B1 (ko) 2017-06-13

Similar Documents

Publication Publication Date Title
KR101746235B1 (ko) 에너지 효율이 증대된 발전소 이산화탄소 포집장치 및 포집방법
CA2811261C (en) Removal of non-volatiles from ammonia-based co2-absorbent solution
US9138677B2 (en) Ammonia stripper for a carbon capture system for reduction of energy consumption
EP2722097A1 (en) Combustion exhaust gas treatment system and combustion exhaust gas treatment method
JP5738137B2 (ja) Co2回収装置およびco2回収方法
EP2823876B1 (en) System for chemically absorbing carbon dioxide in combustion exhaust gas
EP2230000B1 (en) Flue gas treatment system and method using ammonia solution
JP2013059726A (ja) Co2回収装置およびco2回収方法
KR20130046546A (ko) 산성가스 흡수량 조절이 가능한 산성가스 포집장치 및 포집방법
JP5237204B2 (ja) Co2回収装置及び方法
KR20150004562A (ko) 이산화탄소 포집 장치
KR20160035790A (ko) 탈거탑 리보일러의 응축수 에너지를 재활용한 이산화탄소 포집 장치
JP2011000528A (ja) Co2回収装置及び方法
KR20140056502A (ko) 이산화탄소 포집 공정에 있어서 흡수제의 휘발 방지 방법
KR20180024464A (ko) 탈염수를 이용한 산성가스 포집방법
KR101036651B1 (ko) 이산화탄소의 회수 방법
AU2015200530B2 (en) Removal of non-volatiles from ammonia-based CO2-absorbent solution

Legal Events

Date Code Title Description
PA0109 Patent application

Patent event code: PA01091R01D

Comment text: Patent Application

Patent event date: 20110829

PG1501 Laying open of application
A201 Request for examination
PA0201 Request for examination

Patent event code: PA02012R01D

Patent event date: 20160408

Comment text: Request for Examination of Application

Patent event code: PA02011R01I

Patent event date: 20110829

Comment text: Patent Application

E902 Notification of reason for refusal
PE0902 Notice of grounds for rejection

Comment text: Notification of reason for refusal

Patent event date: 20161020

Patent event code: PE09021S01D

E701 Decision to grant or registration of patent right
PE0701 Decision of registration

Patent event code: PE07011S01D

Comment text: Decision to Grant Registration

Patent event date: 20170525

GRNT Written decision to grant
PR0701 Registration of establishment

Comment text: Registration of Establishment

Patent event date: 20170605

Patent event code: PR07011E01D

PR1002 Payment of registration fee

Payment date: 20170605

End annual number: 3

Start annual number: 1

PG1601 Publication of registration
PR1001 Payment of annual fee

Payment date: 20200526

Start annual number: 4

End annual number: 4

PR1001 Payment of annual fee

Payment date: 20210601

Start annual number: 5

End annual number: 5

PR1001 Payment of annual fee

Payment date: 20240604

Start annual number: 8

End annual number: 8

PR1001 Payment of annual fee

Payment date: 20250602

Start annual number: 9

End annual number: 9