JP6263769B2 - Led電源装置及びled照明装置 - Google Patents
Led電源装置及びled照明装置 Download PDFInfo
- Publication number
- JP6263769B2 JP6263769B2 JP2013254691A JP2013254691A JP6263769B2 JP 6263769 B2 JP6263769 B2 JP 6263769B2 JP 2013254691 A JP2013254691 A JP 2013254691A JP 2013254691 A JP2013254691 A JP 2013254691A JP 6263769 B2 JP6263769 B2 JP 6263769B2
- Authority
- JP
- Japan
- Prior art keywords
- input
- capacitor
- power supply
- led
- capacitors
- Prior art date
- Legal status (The legal status is an assumption and is not a legal conclusion. Google has not performed a legal analysis and makes no representation as to the accuracy of the status listed.)
- Active
Links
Images
Landscapes
- Circuit Arrangement For Electric Light Sources In General (AREA)
Description
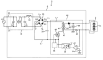
図1に、本発明の実施形態1に係るLED電源装置1を含むLED照明装置3の回路構成図を示す。LED照明装置3はLED電源装置1及びLED2を含む。LED電源装置1には交流電源ACが入力され、LED電源装置1から直流出力がLED2に供給される。LED2は直列接続された複数のLED素子2aからなるLEDモジュール等であればよい。図1においては、3個のLED素子2aを示しているが、LED素子2aの接続数は任意である。
図1に戻り、DC/DCコンバータ40のスイッチングによる高周波電流の分流について再度説明すると、入力コンデンサ31が電源となる電源電圧半周期には、高周波電流は、入力コンデンサ31→トランス41の1次巻線N1→スイッチング素子42→ダイオードD4に流れる。一方、入力コンデンサ32が電源となる電源電圧半周期には、高周波電流は、入力コンデンサ32→トランス41の1次巻線N1→スイッチング素子42→ダイオードD2に流れる。このように、高周波電流は入力コンデンサ31及び32に時分割的に均等に分流される。このような時分割的に均等な分流は、入力コンデンサ31及び32の間の容量ばらつき、スイッチング素子42から入力コンデンサ31及び32までの経路のインピーダンスの差等に依存せず実現される。従って、本実施形態によるLED電源装置1は、高い入力力率を実現しつつも入力コンデンサ31及び32のディレーティングを確保し、入力コンデンサ31及び32に流れる電流を均等に分流して回路の正確な寿命設計を実現することを可能とする。
交流電源ACの投入時の突入電流について、交流ラインLaが交流ラインLbに対して正側の場合には、突入電流は、交流ラインLa→ダイオードD1→入力コンデンサ31→交流ラインLbに流れる。一方、交流ラインLbが交流ラインLaに対して正側の場合には、突入電流は、交流ラインLb→ダイオードD3→入力コンデンサ32→交流ラインLaに流れる。従って、長期的な視点において、突入電流が入力コンデンサ31及び32の各々に流れ込む機会(確率)は1/2となる。このような突入電流の均等な分流も、入力コンデンサ31及び32の間の容量ばらつき等によらず実現される。
低電位側の直流ラインL−は、主電流回路の基準電位(以下、「パワーグランド」という)となる一方で、制御回路45等の小信号回路の基準電位(以下、「シグナルグランド」という)が接続される。ここで、比較例のLED電源装置4(図10)において、全波整流器20の低電位側出力端T−からスイッチング素子42のソース端子(ソース端子に電流検出抵抗が接続される場合には電流検出抵抗の低電位側電極、以下同じ)までの直流ラインL−がパワーグランドとなる。ここで、低電位側出力端T−から入力コンデンサ33の低電位側電極までの配線には入力電流による低周波電流が主に流れる一方で、入力コンデンサ33の低電位側電極からスイッチング素子42のソース端子までの配線にはDC/DCコンバータ40のスイッチングによる高周波電流が主に流れる。このように、同じパワーグランドにおいても区間によって流れる電流が異なる。そのため、シグナルグランドとパワーグランドの接続点によっては、得られるシグナルグランドにおける電位の安定性、すなわち制御回路45等の制御の安定性が異なる。従って、比較例のLED電源装置4においては、シグナルグランドとパワーグランドの接続点を直流ラインL−のどのポイントとするかについての検討に時間と労力がかかる。
LED電源装置1及び4の筐体(不図示)は接地される。ここで、コモンモード(交流電源と接地間)の雷サージが筐体に印加されて筐体と全波整流器20の高電位側出力端T+の間で絶縁破壊が起こったとする。この場合、比較例によるLED電源装置4においては、サージ電流が、高電位出力端T+→入力コンデンサ33→低電位出力端T−→全波整流器20のダイオードD2及びD4→交流ラインLa及びLbに流れ、全波整流器20が故障する可能性がある。一方、本実施形態によるLED電源装置1においては、サージ電流は、高電位出力端T+→入力コンデンサ31及び32→交流ラインLb及びLaに流れ、全波整流器20のいずれのダイオードも通過しない。従って、LED電源装置1においては、雷サージに対する耐性が増し、高い信頼性が得られる。
上記実施形態1においては、2つの入力コンデンサに流れる電流を均等化して双方の寿命が均一化される構成を示したが、本実施形態においてはさらに、2つの入力コンデンサの温度条件が略同一となるようにして双方の寿命が均一化される構成を示す。これは、コンデンサの寿命は通電される電流だけでなく周囲温度にも依存することに基づく。
実施形態2では、入力コンデンサの使用温度を均一化する構成を示したが、本実施形態ではさらに、入力コンデンサの使用温度を低い状態で均一化する構成を示す。
実施形態1では、入力コンデンサ31及び32の共通の一端が全波整流器20の高電位側出力端T+に接続される構成を示したが、本実施形態では、入力コンデンサ31及び32の共通の一端が全波整流器20の低電位側出力端T−に接続される構成を示す。
以上に本発明の好適な実施形態を示したが、本発明は、例えば以下に示すように種々の態様に変形可能である。
2 LED
3 LED照明装置
20 全波整流器
30 入力コンデンサ回路
31、32 入力コンデンサ
40 DC/DCコンバータ
41 トランス
42 スイッチング素子
43 ダイオード
44 平滑コンデンサ
45、45´ 制御回路
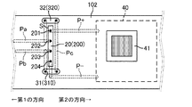
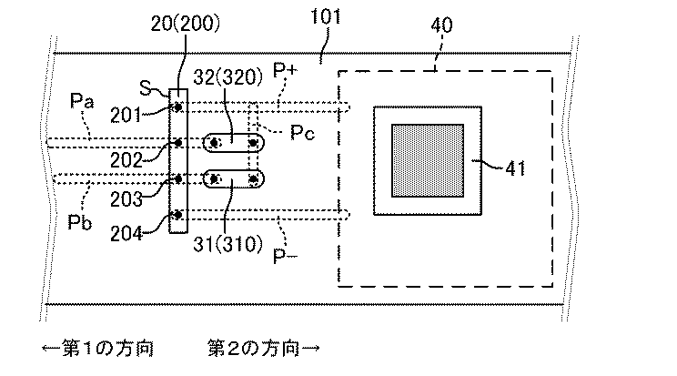
101、102 基板
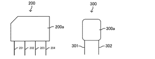
200 ブリッジダイオード
300、310、320 フィルムコンデンサ
Ta、Tb 入力端
T+ 高電位側出力端
T− 低電位側出力端
La、Lb 交流ライン
L+、L− 直流ライン
Pa、Pb 交流パターン
P+、P− 直流パターン
S 主面
Claims (6)
- LED電源装置であって、
第1の入力端、第2の入力端、第1の出力端及び第2の出力端を有し、前記第1及び第2の入力端に交流電圧が入力される全波整流器と、
前記第1の入力端と前記第1の出力端との間に接続された第1の入力コンデンサ及び前記第2の入力端と前記第1の出力端との間に接続された第2の入力コンデンサを有し、前記第1の入力コンデンサ及び前記第2の入力コンデンサの容量が等しく、該容量は入力力率が99.0%以上となるように設定された入力コンデンサ回路と、
前記第1の入力コンデンサ及び前記第2の入力コンデンサの電圧をスイッチング、変圧、整流及び平滑化して直流電流をLEDに供給するように構成されたDC/DCコンバータと
を備え、
前記全波整流器がリード挿入型のブリッジダイオードからなり、前記第1及び第2の入力コンデンサがそれぞれ第1及び第2のフィルムコンデンサからなり、前記ブリッジダイオード、前記第1及び第2のフィルムコンデンサ並びに前記DC/DCコンバータの各素子が実装された基板において、
前記第1及び第2の入力端にそれぞれ接続される第1及び第2の交流パターンが前記ブリッジダイオードの主面に対して第1の方向に延在するように配線され、前記第1及び第2の出力端にそれぞれ接続される第1及び第2の直流パターンが前記主面に対して前記第1の方向とは逆の第2の方向に延在するように配線され、
前記基板の上面視において、前記ブリッジダイオードと前記第1及び第2の直流パターンで画定される領域において、前記第1のフィルムコンデンサの長手方向及び前記第2のフィルムコンデンサの長手方向が前記ブリッジダイオードの主面に対して垂直になるように前記第1及び第2のフィルムコンデンサが配置された、LED電源装置。 - LED電源装置であって、
第1の入力端、第2の入力端、第1の出力端及び第2の出力端を有し、前記第1及び第2の入力端に交流電圧が入力される全波整流器と、
前記第1の入力端と前記第1の出力端との間に接続された第1の入力コンデンサ及び前記第2の入力端と前記第1の出力端との間に接続された第2の入力コンデンサを有し、前記第1の入力コンデンサ及び前記第2の入力コンデンサの容量が等しく、該容量は入力力率が99.0%以上となるように設定された入力コンデンサ回路と、
前記第1の入力コンデンサ及び前記第2の入力コンデンサの電圧をスイッチング、変圧、整流及び平滑化して直流電流をLEDに供給するように構成されたDC/DCコンバータと
を備え、
前記全波整流器がリード挿入型のブリッジダイオードからなり、前記第1及び第2の入力コンデンサがそれぞれ第1及び第2のフィルムコンデンサからなり、前記ブリッジダイオード、前記第1及び第2のフィルムコンデンサ並びに前記DC/DCコンバータの各素子が実装された基板の上面視において、
前記ブリッジダイオードの長手方向を挟んで対向する位置において、前記第1のフィルムコンデンサの長手方向及び前記第2のフィルムコンデンサの長手方向が前記ブリッジダイオードの長手方向に垂直となるように前記第1及び第2のフィルムコンデンサが配置された、LED電源装置。 - 請求項1又は2に記載のLED電源装置において、前記第1の出力端が高電位側であり、前記第2の出力端が低電位側である、LED電源装置。
- 請求項1から3のいずれか一項に記載のLED電源装置において、前記第1の入力コンデンサ及び前記第2の入力コンデンサの容量がそれぞれ0.01μF以上1μF以下である、LED電源装置。
- 請求項1から4のいずれか一項に記載のLED電源装置において、前記DC/DCコンバータが、前記第1及び第2の出力端のうちの一方が接続される1次巻線及び該一次巻線から絶縁された2次巻線を有するトランスと、前記1次巻線をスイッチングするスイッチング素子と、前記2次巻線の出力を整流するダイオードと、前記LEDに並列接続されて該ダイオードの出力を平滑化する平滑コンデンサと、前記スイッチング素子を駆動する制御回路を含むLED電源装置。
- 請求項1から5のいずれか一項に記載のLED電源装置と、前記LEDとを備えたLED照明装置。
Priority Applications (1)
| Application Number | Priority Date | Filing Date | Title |
|---|---|---|---|
| JP2013254691A JP6263769B2 (ja) | 2013-12-10 | 2013-12-10 | Led電源装置及びled照明装置 |
Applications Claiming Priority (1)
| Application Number | Priority Date | Filing Date | Title |
|---|---|---|---|
| JP2013254691A JP6263769B2 (ja) | 2013-12-10 | 2013-12-10 | Led電源装置及びled照明装置 |
Publications (2)
| Publication Number | Publication Date |
|---|---|
| JP2015115127A JP2015115127A (ja) | 2015-06-22 |
| JP6263769B2 true JP6263769B2 (ja) | 2018-01-24 |
Family
ID=53528767
Family Applications (1)
| Application Number | Title | Priority Date | Filing Date |
|---|---|---|---|
| JP2013254691A Active JP6263769B2 (ja) | 2013-12-10 | 2013-12-10 | Led電源装置及びled照明装置 |
Country Status (1)
| Country | Link |
|---|---|
| JP (1) | JP6263769B2 (ja) |
Families Citing this family (2)
| Publication number | Priority date | Publication date | Assignee | Title |
|---|---|---|---|---|
| KR101982111B1 (ko) * | 2018-06-08 | 2019-05-24 | 홍정흠 | Led 조명장치 |
| CN119341334A (zh) * | 2023-07-20 | 2025-01-21 | 芜湖美的智能厨电制造有限公司 | 燃气设备的供电电路和燃气设备 |
Family Cites Families (3)
| Publication number | Priority date | Publication date | Assignee | Title |
|---|---|---|---|---|
| DE10042141A1 (de) * | 2000-08-28 | 2002-03-14 | Patent Treuhand Ges Fuer Elektrische Gluehlampen Mbh | Für die Leistungsfaktorkorrektur angepaßte Gleichrichterschaltung |
| JP2011062043A (ja) * | 2009-09-14 | 2011-03-24 | Sanken Electric Co Ltd | 力率改善回路及びこれを用いたled照明器具 |
| JP5409316B2 (ja) * | 2009-12-14 | 2014-02-05 | 三菱電機株式会社 | サージ抑制回路および点灯装置 |
-
2013
- 2013-12-10 JP JP2013254691A patent/JP6263769B2/ja active Active
Also Published As
| Publication number | Publication date |
|---|---|
| JP2015115127A (ja) | 2015-06-22 |
Similar Documents
| Publication | Publication Date | Title |
|---|---|---|
| JP5067443B2 (ja) | Led点灯装置 | |
| EP2458940A1 (en) | Power control methods and apparatus | |
| JP6403042B2 (ja) | 電源装置およびそれを用いた照明器具 | |
| US9265127B2 (en) | Luminaire | |
| White et al. | An average current modulation method for single-stage LED drivers with high power factor and zero low-frequency current ripple | |
| TW201301936A (zh) | 具有獨立控制之級聯升壓和反相降壓轉換器 | |
| CN102612224B (zh) | 一种mr16led灯驱动电路、驱动方法以及应用其的mr16led灯照明系统 | |
| CN103687167B (zh) | 照明装置 | |
| JP2016501436A (ja) | 整流ac電源リップルを低減することによって観察可能な光学的フリッカを低減するためのフライバックコンバータを使用したledドライバ回路 | |
| KR20110136537A (ko) | 과전압 보호와 정전류 구동을 위한 led 구동 회로 및 방법 | |
| CN105636315A (zh) | 点亮装置和使用该点亮装置的照明器具 | |
| CN107636946A (zh) | 开关转换器及其控制电路、使用它的照明装置、电子设备 | |
| JP5691495B2 (ja) | Led駆動電源装置およびled照明装置 | |
| JP6070049B2 (ja) | Led点灯装置及びled照明器具 | |
| JP5300501B2 (ja) | 点灯装置及び照明器具 | |
| JP6263769B2 (ja) | Led電源装置及びled照明装置 | |
| JP6603763B2 (ja) | 照明システム | |
| JP3986462B2 (ja) | 高周波加熱装置 | |
| JP2013116003A (ja) | 点灯装置 | |
| US20100270931A1 (en) | Apparatus and methods of operation of passive led lighting equipment | |
| CN103249204A (zh) | 一种led日光灯的内置驱动电源 | |
| JP2012029534A (ja) | 電源装置及びこの電源装置を備えた照明装置 | |
| JP5807172B2 (ja) | 電源装置および、これを用いた照明器具 | |
| JP2016115515A (ja) | 点灯用直流電源および照明器具 | |
| JP2019164922A (ja) | 点灯装置、および非常用照明器具 |
Legal Events
| Date | Code | Title | Description |
|---|---|---|---|
| A621 | Written request for application examination |
Free format text: JAPANESE INTERMEDIATE CODE: A621 Effective date: 20161018 |
|
| A977 | Report on retrieval |
Free format text: JAPANESE INTERMEDIATE CODE: A971007 Effective date: 20170719 |
|
| A131 | Notification of reasons for refusal |
Free format text: JAPANESE INTERMEDIATE CODE: A131 Effective date: 20170725 |
|
| A521 | Request for written amendment filed |
Free format text: JAPANESE INTERMEDIATE CODE: A523 Effective date: 20170727 |
|
| TRDD | Decision of grant or rejection written | ||
| A01 | Written decision to grant a patent or to grant a registration (utility model) |
Free format text: JAPANESE INTERMEDIATE CODE: A01 Effective date: 20171114 |
|
| A61 | First payment of annual fees (during grant procedure) |
Free format text: JAPANESE INTERMEDIATE CODE: A61 Effective date: 20171127 |
|
| R150 | Certificate of patent or registration of utility model |
Ref document number: 6263769 Country of ref document: JP Free format text: JAPANESE INTERMEDIATE CODE: R150 |
|
| S531 | Written request for registration of change of domicile |
Free format text: JAPANESE INTERMEDIATE CODE: R313531 |
|
| R371 | Transfer withdrawn |
Free format text: JAPANESE INTERMEDIATE CODE: R371 |
|
| S111 | Request for change of ownership or part of ownership |
Free format text: JAPANESE INTERMEDIATE CODE: R313111 |
|
| R350 | Written notification of registration of transfer |
Free format text: JAPANESE INTERMEDIATE CODE: R350 |
