JP6016950B2 - ガスタービンにより加熱される高温バッテリー - Google Patents

ガスタービンにより加熱される高温バッテリー Download PDF

Info

Publication number
JP6016950B2
JP6016950B2 JP2014560353A JP2014560353A JP6016950B2 JP 6016950 B2 JP6016950 B2 JP 6016950B2 JP 2014560353 A JP2014560353 A JP 2014560353A JP 2014560353 A JP2014560353 A JP 2014560353A JP 6016950 B2 JP6016950 B2 JP 6016950B2
Authority
JP
Japan
Prior art keywords
fluid
power plant
battery
plant system
high temperature
Prior art date
Legal status (The legal status is an assumption and is not a legal conclusion. Google has not performed a legal analysis and makes no representation as to the accuracy of the status listed.)
Expired - Fee Related
Application number
JP2014560353A
Other languages
English (en)
Other versions
JP2015516532A (ja
Inventor
ハネブート、マルク
コッセ、シルヴィオ
レンク、ウヴェ
Current Assignee (The listed assignees may be inaccurate. Google has not performed a legal analysis and makes no representation or warranty as to the accuracy of the list.)
Siemens AG
Original Assignee
Siemens AG
Priority date (The priority date is an assumption and is not a legal conclusion. Google has not performed a legal analysis and makes no representation as to the accuracy of the date listed.)
Filing date
Publication date
Application filed by Siemens AG filed Critical Siemens AG
Publication of JP2015516532A publication Critical patent/JP2015516532A/ja
Application granted granted Critical
Publication of JP6016950B2 publication Critical patent/JP6016950B2/ja
Expired - Fee Related legal-status Critical Current
Anticipated expiration legal-status Critical

Links

Images

Classifications

    • HELECTRICITY
    • H01ELECTRIC ELEMENTS
    • H01MPROCESSES OR MEANS, e.g. BATTERIES, FOR THE DIRECT CONVERSION OF CHEMICAL ENERGY INTO ELECTRICAL ENERGY
    • H01M10/00Secondary cells; Manufacture thereof
    • H01M10/60Heating or cooling; Temperature control
    • H01M10/61Types of temperature control
    • H01M10/615Heating or keeping warm
    • FMECHANICAL ENGINEERING; LIGHTING; HEATING; WEAPONS; BLASTING
    • F02COMBUSTION ENGINES; HOT-GAS OR COMBUSTION-PRODUCT ENGINE PLANTS
    • F02CGAS-TURBINE PLANTS; AIR INTAKES FOR JET-PROPULSION PLANTS; CONTROLLING FUEL SUPPLY IN AIR-BREATHING JET-PROPULSION PLANTS
    • F02C3/00Gas-turbine plants characterised by the use of combustion products as the working fluid
    • F02C3/04Gas-turbine plants characterised by the use of combustion products as the working fluid having a turbine driving a compressor
    • FMECHANICAL ENGINEERING; LIGHTING; HEATING; WEAPONS; BLASTING
    • F02COMBUSTION ENGINES; HOT-GAS OR COMBUSTION-PRODUCT ENGINE PLANTS
    • F02CGAS-TURBINE PLANTS; AIR INTAKES FOR JET-PROPULSION PLANTS; CONTROLLING FUEL SUPPLY IN AIR-BREATHING JET-PROPULSION PLANTS
    • F02C6/00Plural gas-turbine plants; Combinations of gas-turbine plants with other apparatus; Adaptations of gas-turbine plants for special use
    • F02C6/14Gas-turbine plants having means for storing energy, e.g. for meeting peak loads
    • FMECHANICAL ENGINEERING; LIGHTING; HEATING; WEAPONS; BLASTING
    • F02COMBUSTION ENGINES; HOT-GAS OR COMBUSTION-PRODUCT ENGINE PLANTS
    • F02CGAS-TURBINE PLANTS; AIR INTAKES FOR JET-PROPULSION PLANTS; CONTROLLING FUEL SUPPLY IN AIR-BREATHING JET-PROPULSION PLANTS
    • F02C6/00Plural gas-turbine plants; Combinations of gas-turbine plants with other apparatus; Adaptations of gas-turbine plants for special use
    • F02C6/18Plural gas-turbine plants; Combinations of gas-turbine plants with other apparatus; Adaptations of gas-turbine plants for special use using the waste heat of gas-turbine plants outside the plants themselves, e.g. gas-turbine power heat plants
    • HELECTRICITY
    • H01ELECTRIC ELEMENTS
    • H01MPROCESSES OR MEANS, e.g. BATTERIES, FOR THE DIRECT CONVERSION OF CHEMICAL ENERGY INTO ELECTRICAL ENERGY
    • H01M10/00Secondary cells; Manufacture thereof
    • H01M10/60Heating or cooling; Temperature control
    • H01M10/62Heating or cooling; Temperature control specially adapted for specific applications
    • H01M10/627Stationary installations, e.g. power plant buffering or backup power supplies
    • HELECTRICITY
    • H01ELECTRIC ELEMENTS
    • H01MPROCESSES OR MEANS, e.g. BATTERIES, FOR THE DIRECT CONVERSION OF CHEMICAL ENERGY INTO ELECTRICAL ENERGY
    • H01M10/00Secondary cells; Manufacture thereof
    • H01M10/60Heating or cooling; Temperature control
    • H01M10/66Heat-exchange relationships between the cells and other systems, e.g. central heating systems or fuel cells
    • HELECTRICITY
    • H01ELECTRIC ELEMENTS
    • H01MPROCESSES OR MEANS, e.g. BATTERIES, FOR THE DIRECT CONVERSION OF CHEMICAL ENERGY INTO ELECTRICAL ENERGY
    • H01M12/00Hybrid cells; Manufacture thereof
    • H01M12/08Hybrid cells; Manufacture thereof composed of a half-cell of a fuel-cell type and a half-cell of the secondary-cell type
    • HELECTRICITY
    • H01ELECTRIC ELEMENTS
    • H01MPROCESSES OR MEANS, e.g. BATTERIES, FOR THE DIRECT CONVERSION OF CHEMICAL ENERGY INTO ELECTRICAL ENERGY
    • H01M8/00Fuel cells; Manufacture thereof
    • H01M8/04Auxiliary arrangements, e.g. for control of pressure or for circulation of fluids
    • H01M8/04007Auxiliary arrangements, e.g. for control of pressure or for circulation of fluids related to heat exchange
    • H01M8/04014Heat exchange using gaseous fluids; Heat exchange by combustion of reactants
    • HELECTRICITY
    • H01ELECTRIC ELEMENTS
    • H01MPROCESSES OR MEANS, e.g. BATTERIES, FOR THE DIRECT CONVERSION OF CHEMICAL ENERGY INTO ELECTRICAL ENERGY
    • H01M10/00Secondary cells; Manufacture thereof
    • H01M10/36Accumulators not provided for in groups H01M10/05-H01M10/34
    • H01M10/39Accumulators not provided for in groups H01M10/05-H01M10/34 working at high temperature
    • H01M10/3909Sodium-sulfur cells
    • HELECTRICITY
    • H01ELECTRIC ELEMENTS
    • H01MPROCESSES OR MEANS, e.g. BATTERIES, FOR THE DIRECT CONVERSION OF CHEMICAL ENERGY INTO ELECTRICAL ENERGY
    • H01M2220/00Batteries for particular applications
    • H01M2220/10Batteries in stationary systems, e.g. emergency power source in plant
    • HELECTRICITY
    • H01ELECTRIC ELEMENTS
    • H01MPROCESSES OR MEANS, e.g. BATTERIES, FOR THE DIRECT CONVERSION OF CHEMICAL ENERGY INTO ELECTRICAL ENERGY
    • H01M2250/00Fuel cells for particular applications; Specific features of fuel cell system
    • H01M2250/40Combination of fuel cells with other energy production systems
    • HELECTRICITY
    • H01ELECTRIC ELEMENTS
    • H01MPROCESSES OR MEANS, e.g. BATTERIES, FOR THE DIRECT CONVERSION OF CHEMICAL ENERGY INTO ELECTRICAL ENERGY
    • H01M2300/00Electrolytes
    • H01M2300/0017Non-aqueous electrolytes
    • H01M2300/0065Solid electrolytes
    • H01M2300/0068Solid electrolytes inorganic
    • H01M2300/0071Oxides
    • H01M2300/0074Ion conductive at high temperature
    • H01M2300/0077Ion conductive at high temperature based on zirconium oxide
    • HELECTRICITY
    • H01ELECTRIC ELEMENTS
    • H01MPROCESSES OR MEANS, e.g. BATTERIES, FOR THE DIRECT CONVERSION OF CHEMICAL ENERGY INTO ELECTRICAL ENERGY
    • H01M8/00Fuel cells; Manufacture thereof
    • H01M8/04Auxiliary arrangements, e.g. for control of pressure or for circulation of fluids
    • H01M8/04007Auxiliary arrangements, e.g. for control of pressure or for circulation of fluids related to heat exchange
    • H01M8/04014Heat exchange using gaseous fluids; Heat exchange by combustion of reactants
    • H01M8/04022Heating by combustion
    • HELECTRICITY
    • H01ELECTRIC ELEMENTS
    • H01MPROCESSES OR MEANS, e.g. BATTERIES, FOR THE DIRECT CONVERSION OF CHEMICAL ENERGY INTO ELECTRICAL ENERGY
    • H01M8/00Fuel cells; Manufacture thereof
    • H01M8/18Regenerative fuel cells, e.g. redox flow batteries or secondary fuel cells
    • YGENERAL TAGGING OF NEW TECHNOLOGICAL DEVELOPMENTS; GENERAL TAGGING OF CROSS-SECTIONAL TECHNOLOGIES SPANNING OVER SEVERAL SECTIONS OF THE IPC; TECHNICAL SUBJECTS COVERED BY FORMER USPC CROSS-REFERENCE ART COLLECTIONS [XRACs] AND DIGESTS
    • Y02TECHNOLOGIES OR APPLICATIONS FOR MITIGATION OR ADAPTATION AGAINST CLIMATE CHANGE
    • Y02EREDUCTION OF GREENHOUSE GAS [GHG] EMISSIONS, RELATED TO ENERGY GENERATION, TRANSMISSION OR DISTRIBUTION
    • Y02E20/00Combustion technologies with mitigation potential
    • Y02E20/16Combined cycle power plant [CCPP], or combined cycle gas turbine [CCGT]
    • YGENERAL TAGGING OF NEW TECHNOLOGICAL DEVELOPMENTS; GENERAL TAGGING OF CROSS-SECTIONAL TECHNOLOGIES SPANNING OVER SEVERAL SECTIONS OF THE IPC; TECHNICAL SUBJECTS COVERED BY FORMER USPC CROSS-REFERENCE ART COLLECTIONS [XRACs] AND DIGESTS
    • Y02TECHNOLOGIES OR APPLICATIONS FOR MITIGATION OR ADAPTATION AGAINST CLIMATE CHANGE
    • Y02EREDUCTION OF GREENHOUSE GAS [GHG] EMISSIONS, RELATED TO ENERGY GENERATION, TRANSMISSION OR DISTRIBUTION
    • Y02E60/00Enabling technologies; Technologies with a potential or indirect contribution to GHG emissions mitigation
    • Y02E60/10Energy storage using batteries
    • YGENERAL TAGGING OF NEW TECHNOLOGICAL DEVELOPMENTS; GENERAL TAGGING OF CROSS-SECTIONAL TECHNOLOGIES SPANNING OVER SEVERAL SECTIONS OF THE IPC; TECHNICAL SUBJECTS COVERED BY FORMER USPC CROSS-REFERENCE ART COLLECTIONS [XRACs] AND DIGESTS
    • Y02TECHNOLOGIES OR APPLICATIONS FOR MITIGATION OR ADAPTATION AGAINST CLIMATE CHANGE
    • Y02EREDUCTION OF GREENHOUSE GAS [GHG] EMISSIONS, RELATED TO ENERGY GENERATION, TRANSMISSION OR DISTRIBUTION
    • Y02E60/00Enabling technologies; Technologies with a potential or indirect contribution to GHG emissions mitigation
    • Y02E60/30Hydrogen technology
    • Y02E60/50Fuel cells

Landscapes

  • Engineering & Computer Science (AREA)
  • Chemical & Material Sciences (AREA)
  • Manufacturing & Machinery (AREA)
  • Chemical Kinetics & Catalysis (AREA)
  • Electrochemistry (AREA)
  • General Chemical & Material Sciences (AREA)
  • Combustion & Propulsion (AREA)
  • General Engineering & Computer Science (AREA)
  • Mechanical Engineering (AREA)
  • Life Sciences & Earth Sciences (AREA)
  • Sustainable Development (AREA)
  • Sustainable Energy (AREA)
  • Hybrid Cells (AREA)
  • Secondary Cells (AREA)
  • Engine Equipment That Uses Special Cycles (AREA)
  • Supply And Distribution Of Alternating Current (AREA)

Description

本発明は高温バッテリーに熱を供給するために形成されたガスタービンを含む発電所システムに関する。さらに本発明はこの発電所システムの運転方法に関する。
再生可能な発電に向けて強く方向付けられている公的な電力供給の切り替えの過程で、電力供給系統の短期的な変動に対して、電力系統安定化予備力を供給することにより対応することが益々重要になっている。公的な電力需要がベースロードから短期的に上昇した場合には特に、適切な中間ロード発電所ないしはピークロード発電所によってこの追加の電力需要をカバーする必要がある。
しかし、特に、短時間のピークロードが生じた場合の電力供給は公的な電力供給における大きな問題である。この短期的なピークロードをカバーするために、典型的には複数の急速調節可能なピークロード発電所が設置される。これらは数秒あるいは数分以内に大きな電気出力を公的な電力系統に供給することができ、こうして需要をカバーすることができる。公的電力系統において変化する電力需要に際して変動のバランスをとる系統制御においても、その可能な出力放出に関して高い時間的動特性を可能とするタイプの発電所が必要とされている。
従来のピークロード発電所には、特に、揚水発電所あるいは圧縮空気エネルギ貯蔵発電所が含まれる。しかし、ガスタービン発電所も、始動時間が数分以内と短いので、系統安定化に適している。しかし、電気エネルギ供給に関するこのフレキシビリティーにもかかわらず、非常に短期間の電力需要をカバーできる別の電力供給装置を備えることが不可欠である。ここで、公的電力系統に数秒間で電力を放出することができる高温バッテリーが大きな役割を果たすことができる。さらに、この高温バッテリーは過剰発電時の余剰電力を公的系統から電気的に中間貯蔵することを可能とし、これを電力需要が高まった時に再び電力系統に供給することができる。
ここでも、これ以降でも、高温バッテリーとは、その運転温度が100℃以上、好ましくは250℃以上、さらに好ましくは500℃以上、そして、特に好ましくは600℃以上であるタイプのバッテリーである。ここで特に、固体電解質蓄電池として典型的には250℃以上で運転可能なナトリウム・硫黄蓄電池を挙げることができる。ナトリウム・硫黄蓄電池の典型的な運転温度は250℃〜350℃である。
この高温バッテリーが、特許文献1に詳細に記載されているような金属・空気バッテリーとしても実施されると特に有利である。この公開公報を参考文献としてここに明確に引用する。ここに記載されている金属・空気バッテリーは、プロセスガス電極との組み合わせにおいて還元可能な化学的蓄積器として金属を使用することに基づいており、このプロセスガス電極には運転中に典型的には酸素、特に空気中の酸素が供給される。放電運転中に陰極として作用するプロセスガス電極を金属含有陽極から電気的に絶縁するために、酸素イオンを通す固体電解質が使用される。この固体電解質は例えば、イットリウムで安定化された二酸化ジルコニウムである。この固体電解質のイオン伝導選択性により、酸素イオンの陰極から陽極への輸送が可能となる。この固体電解質は同時に電気絶縁特性を有しているので、電荷担体は外部の導体を介してのみ陽極から陰極へ流れることができる。しかし十分なイオン伝導性を保証するためには、約600℃の運転温度を達成することが必要である。典型的な運転温度は600℃〜800℃の間にある。
独国特許出願公開第102009057720A1号明細書
上述した高温バッテリー運転時の欠点は、必要な運転温度に達するための十分な熱エネルギの供給にある。特に上述した金属・空気バッテリーは、その運転温度が典型的には少なくとも600℃であるので、大量の熱の供給を必要とする。これは典型的には適切な電気的加熱要素によって供給されるが、この加熱要素は一方では公的な電力系統からの電力で運転される。しかしこの付加的な電力が必要なので、この高温バッテリーの総合効率は顕著に低下する。高温バッテリーは、いずれにしても、電力需要が大きく電力供給が少ない時に、すなわち、公的電力系統からの電力価格が相対的に高い時に、電力を放出しなければならないので、特にこの運転時間帯での運転は経済的ではなくなる。
したがって、ここでの技術的な課題は、この総合効率の低下を防ぐこと、および、高温バッテリー運転時の効率改善を可能とする装置を提案することにある。特に、高温バッテリーの効率的な運転を可能とするこの種の高温バッテリーの運転方法を提案する。さらに、必要とされる熱的運転温度を達成するための高温バッテリーへのエネルギ供給が有利に達成され、これがコスト的に有利で、技術的に著しく複雑にすることなく実現できなければならない。
この本発明の課題は請求項1による発電所システム、および、請求項11によるこの種の発電所システムの運転方法により解決される。
本発明の課題は特に次の発電所システムによって解決される。すなわち、少なくとも1つの導管を介して流体を供給される、電気エネルギを貯蔵するため、あるいは、電気エネルギを放出するための高温バッテリーと、電気エネルギを発生するためのガスタービンと、このガスタービンの排ガス流から熱エネルギを受け取り、これを前記流体に移行すべく構成されている熱交換器とを含み、熱移行が行われた後に前記流体が前記少なくとも1つの導管を介して高温バッテリーに導かれる発電所システムにより解決される。
本発明の課題は特に、このような発電所システムの運転方法によっても解決される。この場合、前記熱交換器において熱的にコンディショニングされた流体が前記導管を介して前記高温バッテリーに温度制御および/または流れ制御されて導かれる。
すなわち、本発明により、高温バッテリー運転時の効率改善が複合的な解決法により達成される。この場合、この高温バッテリーは、通常運転においてガスタービンを用いて電力を発生するように構成されている発電所システムに組み込まれている。この場合、高い熱エネルギ含有量を有するガスタービンの排ガス流は高温バッテリーの運転に必要な熱エネルギを供給するのに特に適している。というのは、この排ガス流の熱エネルギはコスト的に有利な廃熱であり、且つ、十分な温度レベルを有しているからである。
ガスタービンの排ガス流から熱エネルギを取り出すためには熱交換器を備えることが必要であり、この熱交換器を用いて熱エネルギが排ガス流から或る流体に移行され、熱移行が行われた後でこの流体が高温バッテリーに導かれる。ガスタービンの典型的な負荷運転時には、この排ガス流の温度レベルは典型的には600℃よりは低いが550℃よりは高い。ここで使用可能な熱量が高いので、高温バッテリーに供給すべく備えられているこの流体もこれに相応する温度レベルに加熱することができる。したがって、250℃以上の運転温度が必要なナトリウム・硫黄蓄電池の運転のみならず、特に、そして好ましくは、運転温度が少なくとも500℃、典型的には600℃から800℃の間に在る上述した金属・空気バッテリーの運転も可能である。上述した金属・空気バッテリーでは、例えば陰極のプロセスガス電極に空気中の酸素を連続して供給することが必要であり、これは放電運転中に部分的に消費される。従来の運転において、供給された空気が外部熱源によって電気的に余熱されるのに対し、本発明では、ガスタービンの排ガス流からの熱を熱的に移行することが可能である。しかし、この熱エネルギは有利なやり方では付加的な発生コストを掛けて生じさせる必要はなく、ガスタービンの排ガス流の廃熱からコスト的に有利に取り出すことができる。上述した金属・空気バッテリーには時々比較的多量の空気流を供給しなければならないので、このことは大きなエネルギ的な利点と、この発電所システムならびにこの熱を供給される高温バッテリーの総合効率の著しい改善とを意味する。高温バッテリーが運転中に維持されなければならない温度レベルが高ければ高いほど、この収支バランスは益々経済的になる。
発電所システムの運転あるいは高温バッテリーへの流体の供給が、有利な温度制御および/または流れ制御によって行われる場合には特に、高温バッテリーに適切な量の熱を供給することができるので、効率的な運転が可能となる。同時に、この温度制御および/または流れ制御に基づいて、ガスタービンの排ガス流から経済的な量の熱エネルギを取り出すことができる。したがって、本発明による発電所システムの総合効率を適切なやり方で上昇することができる。
本発明による発電所システムの第1の有利な実施形態では、高温バッテリーが1つの放出管を有し、この放出管が、前記流体を高温バッテリーから排出し、これを周囲環境に導くように構成されている。すなわちこの実施形態によれば、高温バッテリーとの交換作用の後まだこの流体に残っている残存熱エネルギは捨てられ、周囲環境に導かれる。このことは、熱エネルギを放出するのにそれ以上の構造的な事前の処置を講じる必要がないので、特に有利である。周囲環境へ導くことは特にコスト的に有利であり、手間が掛からない。これは、周囲環境に導かれる流体が空気の場合に特に当てはまり、これは周囲環境において環境への危険なしに分散することができる。
本発明の同じく有利な実施形態では、これは異なった状態となる。この場合には高温バッテリーが1つの放出管を有し、この放出管が、前記流体を高温バッテリーから排出し、これをガスタービンの排ガス流に、特に排ガス流の熱交換器の下流側位置で導入するように構成されている。すなわちこの実施形態では、高温バッテリーでそれ以上は必要とされない熱エネルギはガスタービンの排ガス流に再び供給され、これによって、例えば後置された別の装置に熱エネルギを供給することができる。このような実施形態は、蒸気タービン運転のための蒸気発生がガスタービンの排ガス流の熱エネルギから補給されるガス・蒸気複合発電所では特に適している。
高温バッテリーの運転状態に応じて、これは多少の差はあっても熱エネルギを固有の運転のために使用することができる。これに応じて、ガスタービンの排ガス流に返送された後で、より少量の、あるいは、より多量の熱エネルギが再び使用可能となる。さらに、運転中に高温バッテリーが付加的な熱エネルギを供給することも可能である。これは、例えば、上述した金属・空気バッテリーの場合に当てはまり、この金属・空気バッテリーは、放電時に金属が水蒸気と反応して金属酸化物を生成する発熱反応に基づいて、付加的な熱エネルギを前記流体に移行することができる。この付加的な熱エネルギはガスタービンの排ガス流の下流側に適切に返送した後で有効に利用することができる。すなわち、この流体をガスタービンの排ガス流に返送することによって、さらにこの発電所システムの総合効率を高めることができる。この返送が排ガス流の、熱交換器の特に下流側位置で行われると、この熱交換器をほぼ一定の温度状態で運転することができる。
この発電所システムの同じく非常に有利な他の実施形態では、これはさらに異なった状態となる。この場合の特徴は、高温バッテリーが1つの放出管を有し、この放出管が、前記流体を高温バッテリーから排出し、これを熱交換器に導入するように構成されていることにある。この場合、この導入は排ガス流の、熱交換器の上流側位置で行われる。こうして、この流体の、高温バッテリーでそれ以上は必要とされない熱エネルギを再び熱交換器に供給することができる。特に、高温バッテリーから排出された流体が、当初この高温バッテリーに導入された流体よりも高い熱量を有する場合にはこの返送は特に有利である。すなわち、この場合には、相対的により高温の流体が熱交換器を貫流し、同時に、あるいは、後で、ガスタービンの排ガス流と混合する。この混合プロセスで前記流体の温度は低下する。この時、排ガス流の温度レベルは上昇する。熱交換器へのこの導入は、熱交換器が少なくとも部分的に先ず返送された流体と熱交換作用を行い、その後で初めてガスタービンの排ガス流から熱エネルギを受け取るように行うことができる。この場合、時間的にずらし場所的にも位置を変えて行うことができる。
発電所システムの他の有利な実施形態では、ガスタービンの排ガス流の温度が少なくとも600℃となるように構成されている。ガスタービンの典型的な負荷運転ではガスタービンの排ガス流の温度レベルは600℃よりも低くなる。それでも、ガスタービンの運転パラメータを適切に選ぶことによって排ガス流の温度レベルを少なくとも600℃に高めることが可能であり、この場合、典型的にはこれに伴ってガスタービンの機械的出力の低下が生じる。しかし、この出力低下は後置接続された蒸気タービンの適切な出力上昇によって補償することができる。同時に、引き続いて高温バッテリーに導かれる流体に熱交換器から十分な熱が移行されると、高温バッテリーの運転温度に達するための、例えば追加の加熱装置による補助的な温度上昇を省くことができる。これは上述した、プロセスガスとして空気で運転される金属・空気バッテリーに当てはまる。すなわち、この実施形態では、空気は高温バッテリーに導入される前に既に十分な温度レベルに暖めることができるので、高温バッテリーの経済的な運転が可能となる。この場合には同時に、例えば電気的に運転される加熱装置によるような他の熱エネルギ供給は不要であるので、このことによって発電所システムの総合効率がさらに向上する。
本発明による発電所システムの別の実施形態によれば、この発電所システムはさらに蒸気で駆動されるタービンを有し、このタービンの熱エネルギが少なくとも部分的にガスタービンの排ガス流から取り出されている。蒸気タービンとガスタービンのこのような適切な組み合わせにより、発電所システムの総合効率を改善することができる。同時に高温バッテリーを熱的に中間接続することによって、特に有利な効率を有する発電所システムを提供することができる。
本発明による発電所システムの別の実施形態によれば、この発電所システムは電気的な加熱要素を有し、この加熱要素は、導入管を通って高温バッテリーに導入する前に流体のエネルギ含有量を高めるように構成されており、特に導入管との関係において両者が相互に熱的な交換作用を行うように配設されている。こうしてこの加熱要素によって、この流体が高温バッテリーに導入される前に、この流体に必要に応じて付加的な熱エネルギを供給することができる。この流体が高温バッテリーに必要な運転温度になっていない場合に、このような供給が特に必要となる。この場合、この電気的な加熱要素はこの熱量差を供給することができるので、高温バッテリーの経済的な運転が保証される。
この発電所システムの別の実施形態によれば、この流体は流れ発生器により発生される流れによって付勢することができ、この流れ発生器は導入管と流体技術的に有効に接続されている。したがってこの流れ発生器により高温バッテリーに十分な流体を供給することができ、このことは、例えば高温バッテリー内部での好ましくない温度勾配を避けるために必要である。高温バッテリーは多くの部品、特に、好ましくない温度差が在る時に高い熱応力を発生する複数のセラミック部品を有しているので、高温バッテリーを通る十分に多い流量によってこのような熱応力を低減する、あるいは、回避することが保証される。より多くの熱導入を同時により速く分散しながら行うことができるからである。
この実施形態の別の展開では、この流体は気体、特に空気であり、好ましくは前記流れ発生器がブロワーとして構成されている。このブロワーは高温バッテリーに熱的にコンディショニングされた十分な量の空気を供給し、それによって高温バッテリーの有利な運転が可能となる。特に、金属・空気バッテリーの運転時には、上述したように、このブロワーを用いてプロセスガスとして十分な量の空気を金属・空気バッテリーに導入することができる。この空気量は、個々の部品にクラックやその結果として破損が生じないように、金属・空気バッテリーにおける熱応力を避けるのに適している。
本発明による発電所システムの別の実施形態によれば、この流体は気体、特に空気であり、高温バッテリーは好ましくはプロセスガスとして熱的にコンディショニングされた空気を必要とする金属・空気バッテリーである。この空気の熱的なコンディショニングにより少なくとも600℃の温度レベルが保証されると特に有利である。この実施形態では、金属・空気バッテリーの放電状態において空気中の酸素は還元され、適切なイオン移動の後に固体電解質を通過する。次いで酸素イオンは同時に荷電担体を放出することにより水素原子により還元される。この空気は既に十分な温度レベルになっているので、この空気は固定電解質を、有利なイオン伝導が可能な運転温度に暖める状態になっている。したがって、この空気に内在する熱エネルギは直接的な熱移行により、固体電解質あるいは陰極に移行することができる。このことはこのような金属・空気バッテリー内部での効果的な熱移行を示している。
さらなる実施形態は下位請求項に記載されている。
以下に、具体的な実施形態が示された個別の図に基づいて、本発明を詳細に説明する。ここでの個別図における本発明の具体化は本発明の一般性を限定するものではない。これらの図が理解を容易にするための単に模式的な表示であることに留意されたい。
外部熱源を用いて高温バッテリーに供給する模式的構成図 本発明による第1実施形態の模式的構成図 本発明による第2実施形態の模式的構成図 本発明による第3実施形態の模式的構成図
図1は高温バッテリー2で発生する熱出力を熱交換器4を用いて排出するための構成の模式図である。これは例えば上述した金属・空気バッテリーの運転の場合に該当する。ここでは高温バッテリー2が熱出力を供給する運転状態において、この熱を熱交換器4に移行する状態になり、この熱交換器がこの熱出力を導入管17を通って供給される流体に少なくとも部分的に移行することができる。熱移行後にこの相対的に暖かい流体は排出管18を通って排出される。導入管17を通る流体の供給は流れ発生器7を用いて補助される。
しかし図1に示された実施形態によれば、高温バッテリー2の運転時に発生する熱エネルギを放出することだけが可能である。しかしこの回路図では適切な運転温度を達成するために高温バッテリー2に熱出力を供給することはできない。しかし、熱的な最低温度を達成することによってのみ高温バッテリー2を経済的に運転することができ、導電回路20を介して電気エネルギを供給することができる。
そこで、高温バッテリー2の運転温度を達成するために、典型的には適切な加熱装置が備えられ、これを用いて高温バッテリー2を運転温度に持ち込むことができる。図1には示されていない加熱装置に電気エネルギが供給され、その結果、追加の供給投資とコストが発生する。
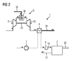
高温バッテリー2の運転時に発生するであろう熱エネルギを排出するためのみならず、そもそも高温バッテリー2を先ずは運転温度に加熱するためには、図2に示された本発明の第1実施例が適している。これによればこの実施例による発電所システム1はガスタービン3を有し、このガスタービンは燃料配管35から供給される気体の燃料を運転のために燃焼器30で燃焼させる。ガスタービン3の運転により圧縮段31において空気が圧縮され、ならびに、軸33に結合されたタービン段32のタービン翼の機械的駆動のもとで減圧される。ここで、圧縮段31が個別の複数の圧縮段を有し、あるいは、タービン段32が個別の複数のタービン段を有することができることに留意すべきである。燃焼プロセスで生じた排ガス流34は適切に案内され、この排ガス流34に含まれている熱の少なくとも一部は熱交換器4によって少なくとも部分的に排出することができる。
排ガス流34から図示されていない流体への熱移行がおこなわれ、この流体は導管10におけるその次の熱的なコンディショニングのために加熱要素6に導かれる。この加熱要素6での熱的なコンディショニングの後にこの流体は導管10を通って高温バッテリー2に導かれる。高められた温度レベル、あるいは、この流体中に含まれている熱エネルギに基づき、高温バッテリー2における熱交換作用によって、低い温度レベル状態にある高温バッテリー2に熱エネルギが移行される。この熱移行により高温バッテリー2が運転温度に達することが保証されるので、高温バッテリー2は導電回路20を介して電気エネルギを経済的に供給することが可能となり、ないしは、貯蔵のために電気エネルギを受け取ることが可能となる。十分に大きな流体流を導管10から高温バッテリー2に供給することができるようにするために、この流体を付勢する流れ発生器7が備えられている。高温バッテリー2から残りの熱を排出するために、ないしは、この流体を排出するために、高温バッテリー2は周囲環境へ開口する放出管11を有している。これによって、この流体、ないし、これに含まれている熱エネルギはさらに利用することなく周囲環境に導かれる。
しかし、図3に示された本発明の実施形態では、高温バッテリー2から排出された熱をさらに利用可能にすることができる。図3に示された実施形態が図2に示された実施形態と異なるのは単に、放出管11が周囲環境に開口しているのではなく、再び排ガス流34に導かれることである。この実施形態では、この再導入は熱交換器4の下流側で排ガス流に設けられている導入ポイント36で行われる。こうして、高温バッテリー2でそれ以上は必要ない熱エネルギを再度排ガス流に供給することができ、これによって。例えば別の装置を駆動することができる。蒸気タービン駆動用の蒸気を供給するために備えられている蒸気発生ユニットをこれで運転すると特に有利である。
高温バッテリー2から排出される流体を排ガス流にこのように導入することは、高温バッテリー2が運転中に自分で熱エネルギを発生する場合には、発電所システム1の総合効率を上げるのに特に適している。これは特に、この高温バッテリーが上述した金属・空気バッテリーである場合に該当する。この場合には、高温バッテリーから取り出された付随的な熱エネルギを排ガス流34に導くことができ、これによってその温度レベルを高めることができる。これにより、場合によって後置接続された蒸気発生ユニットにおける蒸気の改善された発生が可能となる。同様に、高温バッテリー2が自分で熱エネルギを発生する場合にのみ、排ガス流34への導入を行うことが考えられる。しかし、高温バッテリー2が他の運転状態にある時、例えば、充電状態で単に熱エネルギを消費し、付随的な熱エネルギを供給しない時には、放出管11を遮断しておくこともできる。このような別の運転状態では、高温バッテリー2から出てくる流体を、例えば、他の装置に導くことができる。周囲環境への排出も技術的には可能である。
図4に示されたような特に有利な実施形態では、高温バッテリー2から排出された流体を熱交換器4に供給することができる。このためにこの流体は放出管11を用いて熱交換器4の適切な導入ポイント36に導かれる。特に、高温バッテリー2の運転時に付随する熱エネルギが発生し、且つ、高温バッテリー2に導入される時よりも高い温度レベルをこの流体が有する場合には、これは有利な流体案内と流体利用となる。したがって、高温バッテリー2の運転中に解放される熱エネルギを熱交換器4において再びこの流体に移行することができ、この流体は高温バッテリー2の運転のためにプロセスガスとして導管10を介して導入される。熱交換器4へのこの導入は、排ガス流34との混合が熱交換器4における熱移行の前に、あるいは、熱移行中にも、または熱移行後に行われるように実施することができる。しかし、いずれの場合にも、排ガス流34だけの場合に比べて、他の温度レベル、好ましくはより高い温度レベルへの熱移行が行われることが保証される。特に上述した金属・空気バッテリーの運転時には、この流体は空気であり、より高められた温度レベルにおいても排ガス流34に導くことができる。
1 発電所システム
2 高温バッテリー
3 ガスタービン
4 熱交換器
6 加熱要素
7 流れ発生器
10 導管
11 放出管
17 導入管
18 排出管
20 導電回路
30 燃焼器
31 圧縮段
32 タービン段
33 軸
34 排ガス流
35 燃料配管
36 導入ポイント

Claims (8)

  1. 少なくとも1つの導管(10)を介して流体を供給される、電気エネルギを貯蔵するため、あるいは、電気エネルギを放出するための高温バッテリー(2)と、空気圧縮のための少なくとも1つの圧縮段(31)と1つの燃焼器(30)と電気エネルギ発生のための少なくとも1つのタービン段(32)とを有するガスタービン(3)と、該ガスタービン(3)の排ガス流から熱エネルギを受け取り、これを前記流体に移行すべく構成されている熱交換器(4)とを含み、熱移行が行われた後に前記流体が前記少なくとも1つの導管(10)を介して前記高温バッテリー(2)に導かれる発電所システムであって、
    前記高温バッテリー(2)が1つの放出管(11)を有し、この放出管(11)が、前記高温バッテリー(2)から前記流体を排出し、これを前記ガスタービン(3)の排ガス流に、この排ガス流の熱交換器(4)の下流側位置で導くように構成されていることを特徴とする発電所システム
  2. 前記ガスタービン(3)の前記排ガス流の温度が少なくとも600℃であることを特徴とする請求項1記載の発電所システム。
  3. 前記発電所システム(1)がさらに蒸気で駆動される蒸気タービン(5)を有し、この蒸気の熱エネルギが少なくとも部分的に前記ガスタービン(3)の前記排ガス流から取り出されていることを特徴とする請求項1または2記載の発電所システム。
  4. 前記発電所システム(1)が電気的な加熱要素(6)を有し、この電気的加熱要素が、前記導管(10)を通って高温バッテリー(2)へ導入される前に前記流体のエネルギ含有量を高めるように構成され、前記導管(10)との関係において両者が相互に熱交換作用するように配設されていることを特徴とする請求項1ないし3のいずれか1つに記載の発電所システム。
  5. 前記流体が流れ発生器(7)により発生される流れにより付勢され、この流れ発生器が前記導管(10)と流体技術的に有効に結合していることを特徴とする請求項1ないし4のいずれか1つに記載の発電所システム。
  6. 前記流体が気体であり、前記流れ発生器(7)がブロワーとして構成されていることを特徴とする請求項に記載の発電所システム。
  7. 前記流体が空気であり、前記高温バッテリー(2)が、プロセスガスとして熱的にコンディショニングされた空気を必要とする金属・空気バッテリーであることを特徴とする請求項1ないし6のいずれかに記載の発電所システム。
  8. 請求項1ないし7のいずれか1つによる発電所システムの運転方法であって、前記熱交換器(4)において熱的にコンディショニングされた前記流体が前記導管(10)を介して前記高温バッテリー(2)に温度制御または流れ制御のうちの少なくとも1つの制御がなされることを特徴とする発電所システムの運転方法。
JP2014560353A 2012-03-08 2013-03-06 ガスタービンにより加熱される高温バッテリー Expired - Fee Related JP6016950B2 (ja)

Applications Claiming Priority (3)

Application Number Priority Date Filing Date Title
DE102012203665.2 2012-03-08
DE201210203665 DE102012203665A1 (de) 2012-03-08 2012-03-08 Gasturbinenbeheizte Hochtemperatur-Batterie
PCT/EP2013/054497 WO2013131953A1 (de) 2012-03-08 2013-03-06 Gasturbinenbeheizte hochtemperatur-batterie

Publications (2)

Publication Number Publication Date
JP2015516532A JP2015516532A (ja) 2015-06-11
JP6016950B2 true JP6016950B2 (ja) 2016-10-26

Family

ID=47901027

Family Applications (1)

Application Number Title Priority Date Filing Date
JP2014560353A Expired - Fee Related JP6016950B2 (ja) 2012-03-08 2013-03-06 ガスタービンにより加熱される高温バッテリー

Country Status (6)

Country Link
US (1) US10141617B2 (ja)
EP (1) EP2807697B1 (ja)
JP (1) JP6016950B2 (ja)
CN (1) CN104160540B (ja)
DE (1) DE102012203665A1 (ja)
WO (1) WO2013131953A1 (ja)

Families Citing this family (6)

* Cited by examiner, † Cited by third party
Publication number Priority date Publication date Assignee Title
US9509026B2 (en) 2012-08-14 2016-11-29 Siemens Aktiengesellschaft Power station arrangement with high-temperature storage unit
DE102014217114A1 (de) 2014-08-28 2016-03-03 Siemens Aktiengesellschaft Kraft-Wärme-Kopplungsanlage zur dezentralen Strom- und Wärmeversorgung
EP3292456B1 (en) 2015-05-04 2020-12-16 Johnson Controls Technology Company Mountable touch thermostat using transparent screen technology
GB2539299B (en) * 2015-06-12 2017-11-08 Rolls Royce Corp Battery arrangements for gas turbine engines
JP2022053627A (ja) * 2020-09-25 2022-04-06 本田技研工業株式会社 推進システム
CN113755658B (zh) * 2020-12-31 2022-10-11 厦门大学 一种基于钢铁厂余热利用的二次储能体系

Family Cites Families (16)

* Cited by examiner, † Cited by third party
Publication number Priority date Publication date Assignee Title
JPH06176792A (ja) 1992-12-07 1994-06-24 Hitachi Ltd 電力貯蔵型熱電併給システム
US5449568A (en) * 1993-10-28 1995-09-12 The United States Of America As Represented By The United States Department Of Energy Indirect-fired gas turbine bottomed with fuel cell
US6365290B1 (en) * 1999-12-02 2002-04-02 Fuelcell Energy, Inc. High-efficiency fuel cell system
JP4508338B2 (ja) * 2000-02-17 2010-07-21 電源開発株式会社 発電システム
JP2004538600A (ja) 2000-10-30 2004-12-24 ジーテック コーポレーション 様々なシステム動作パラメータを制御するための流体調節要素を用いたハイブリッド動力システム
US20020163819A1 (en) * 2000-11-07 2002-11-07 Treece William A. Hybrid microturbine/fuel cell system providing air contamination control
WO2002090747A2 (en) * 2001-05-07 2002-11-14 Battelle Memorial Institute Heat energy utilization system
JP2004055373A (ja) 2002-07-22 2004-02-19 Ngk Insulators Ltd ナトリウム−硫黄電池及び温度調節方法
US7709118B2 (en) * 2004-11-18 2010-05-04 Siemens Energy, Inc. Recuperated atmospheric SOFC/gas turbine hybrid cycle
US7862938B2 (en) * 2007-02-05 2011-01-04 Fuelcell Energy, Inc. Integrated fuel cell and heat engine hybrid system for high efficiency power generation
US20080292945A1 (en) 2007-05-23 2008-11-27 Ajith Kuttannair Kumar Battery heating system and methods of heating
JP5442206B2 (ja) 2008-02-05 2014-03-12 新明和工業株式会社 電力システム
DE102009057720A1 (de) 2009-12-10 2011-06-16 Siemens Aktiengesellschaft Batterie und Verfahren zum Betreiben einer Batterie
JP5050065B2 (ja) * 2010-02-05 2012-10-17 株式会社日立製作所 金属空気二次電池
US8795907B2 (en) * 2010-02-19 2014-08-05 GM Global Technology Operations LLC Compressor system with a freewheeling expander
KR101352198B1 (ko) * 2011-12-27 2014-01-16 포스코에너지 주식회사 연료전지 하이브리드 시스템

Also Published As

Publication number Publication date
US10141617B2 (en) 2018-11-27
EP2807697B1 (de) 2017-08-02
US20150020531A1 (en) 2015-01-22
CN104160540B (zh) 2017-03-01
CN104160540A (zh) 2014-11-19
JP2015516532A (ja) 2015-06-11
WO2013131953A1 (de) 2013-09-12
DE102012203665A1 (de) 2013-09-12
EP2807697A1 (de) 2014-12-03

Similar Documents

Publication Publication Date Title
JP6016950B2 (ja) ガスタービンにより加熱される高温バッテリー
US9509026B2 (en) Power station arrangement with high-temperature storage unit
US20060010866A1 (en) Pressurized near-isothermal fuel cell - gas turbine hybrid system
JP2015503830A (ja) 燃料電池ハイブリッドシステム
KR101531291B1 (ko) 전기/열/냉방 복합 부하용 고효율 하이브리드 에너지 변환 시스템
JP6458026B2 (ja) 燃料電池排熱による発電システム
KR20180068159A (ko) 연료전지 시스템
CN108027217A (zh) 用于燃料电池的冷却系统和燃料电池系统
EP3467923B1 (en) Fuel cell system
JP5675675B2 (ja) コンバインド発電システム、及びコンバインド発電システムの運転方法
JP2016515190A (ja) 加熱設備および加熱設備の動作方法
US20190123370A1 (en) Adaptive electrical heater for fuel cell systems
EP2706603A1 (en) Fuel cell system and method for operating same
WO2014073547A1 (ja) 発電システム及び発電システムにおける燃料電池排気の冷却方法
JP5168431B2 (ja) 2次電池型固体酸化物燃料電池システム
JP5750570B2 (ja) 燃料電池システム
WO2014179046A1 (en) Fuel cell system
JP6264414B1 (ja) 燃料電池システム及びその運転方法
JP2025062929A (ja) 水素製造システム
KR101274445B1 (ko) 연료 전지 시스템
JP2015185349A (ja) 燃料電池システム
US20160341121A1 (en) Accumulator system coupled to gas turbines for intake fluid preheating
KR101438963B1 (ko) 하이브리드 난방 시스템
KR101908803B1 (ko) 열병합 발전 시스템
KR20250143144A (ko) 간헐적 전기 공급을 위한 전해조 시스템

Legal Events

Date Code Title Description
A977 Report on retrieval

Free format text: JAPANESE INTERMEDIATE CODE: A971007

Effective date: 20151126

A131 Notification of reasons for refusal

Free format text: JAPANESE INTERMEDIATE CODE: A131

Effective date: 20160105

TRDD Decision of grant or rejection written
A01 Written decision to grant a patent or to grant a registration (utility model)

Free format text: JAPANESE INTERMEDIATE CODE: A01

Effective date: 20160830

A61 First payment of annual fees (during grant procedure)

Free format text: JAPANESE INTERMEDIATE CODE: A61

Effective date: 20160927

R150 Certificate of patent or registration of utility model

Ref document number: 6016950

Country of ref document: JP

Free format text: JAPANESE INTERMEDIATE CODE: R150

LAPS Cancellation because of no payment of annual fees