JP4576239B2 - エンジン用マフラ - Google Patents

エンジン用マフラ Download PDF

Info

Publication number
JP4576239B2
JP4576239B2 JP2005002736A JP2005002736A JP4576239B2 JP 4576239 B2 JP4576239 B2 JP 4576239B2 JP 2005002736 A JP2005002736 A JP 2005002736A JP 2005002736 A JP2005002736 A JP 2005002736A JP 4576239 B2 JP4576239 B2 JP 4576239B2
Authority
JP
Japan
Prior art keywords
muffler
sound
engine
flange portion
cylindrical flange
Prior art date
Legal status (The legal status is an assumption and is not a legal conclusion. Google has not performed a legal analysis and makes no representation as to the accuracy of the status listed.)
Expired - Fee Related
Application number
JP2005002736A
Other languages
English (en)
Other versions
JP2006189007A (ja
Inventor
順 深澤
Current Assignee (The listed assignees may be inaccurate. Google has not performed a legal analysis and makes no representation or warranty as to the accuracy of the list.)
Sankei Giken Kogyo Co Ltd
Original Assignee
Sankei Giken Kogyo Co Ltd
Priority date (The priority date is an assumption and is not a legal conclusion. Google has not performed a legal analysis and makes no representation as to the accuracy of the date listed.)
Filing date
Publication date
Application filed by Sankei Giken Kogyo Co Ltd filed Critical Sankei Giken Kogyo Co Ltd
Priority to JP2005002736A priority Critical patent/JP4576239B2/ja
Publication of JP2006189007A publication Critical patent/JP2006189007A/ja
Application granted granted Critical
Publication of JP4576239B2 publication Critical patent/JP4576239B2/ja
Anticipated expiration legal-status Critical
Expired - Fee Related legal-status Critical Current

Links

Images

Landscapes

  • Exhaust Silencers (AREA)

Description

本発明は、例えば自動車等のエンジンに用いるマフラに関する。更に詳しくは、断面長円形に形成したマフラ本体内をセパレータで複数個の室に仕切ったエンジン用マフラに関するものである。
従来、上記のようなエンジン用マフラにおいて、そのマフラ本体(シェル)内に排気と共に流入した騒音がマフラ本体を透過して外部に洩れる、いわゆる透過音(放射音)を低減するために、上記マフラ本体を内外二重もしくはそれ以上の多重構造の金属筒体等で形成したり、その内外多重の筒体間に吸音材を充填する等の方法が提案されている。しかし、マフラ本体を上記のように内外多重に形成したり、その内外間に吸音材を充填するものは、重量や材料コストが増大する等の不具合がある。
一方、マフラ本体の透過音は、マフラ本体の剛性が高く振動が少ない箇所からの透過は少ないが、マフラ本体の剛性が低く振動が多い箇所からの透過が多い。例えば、断面長円形(楕円形を含む、以下同様)のマフラ本体にあっては、その長軸方向両端部の曲率半径が小さい部分では剛性が高く透過音が少ないが、短軸方向両側の曲率半径が大きい部分では剛性が低く透過音が多い。そのため、マフラ本体を、その周方向全長にわたって内外多重に形成したり、その内外間に吸音材を充填したものは、必ずしも必要でない部分をも多重構造に形成したり、吸音材を充填していることになる。
そこで、下記特許文献1においては、マフラ本体を内外二重に形成し、そのマフラ本体の剛性の低い部分、すなわち断面長円形のマフラ本体における短軸方向両側の曲率半径が大きい部分の内外筒体(シェル)間にのみ中間板を介在させることが提案されている。しかし、上記中間板は内外筒体間に単に挟んだ構成であるからエンジン振動等で不用意に移動したり、共振して騒音を発するおそれがある。そこで、上記中間板をスポット溶接等で内外筒体に固定すると、その溶接箇所が腐食の原因となる等の問題がある。
実開平6−18613号公報
本発明は上記の問題点に鑑みて提案したもので、透過音が少なく、かつ安定性および耐久性がよく、しかも軽量で容易・安価に製造することのできるエンジン用マフラを提供することを目的とする。
上記の目的を達成するために本発明によるエンジン用マフラは、以下の構成としたもの
である。すなわち、両端部をエンドプレートで閉塞した断面長円形のマフラ本体内をセパレータによって複数個の室に仕切ったエンジン用マフラにおいて、記セパレータまたは/およびエンドプレートの周縁部に、前記マフラ本体との嵌合用の短筒状フランジ部を一体に設けると共に、前記短筒状フランジ部の突出する側に前記短筒状フランジ部の一部を延長して前記マフラ本体の少なくとも短軸側の内面を覆う舌片状の遮音体を一体に設け、前記遮音体と前記短筒状フランジ部とを有する前記セパレータまたは/およびエンドプレートを一つの部材で構成し、前記遮音体を前記マフラ本体内面に圧接て設けことを特徴とする。また、本発明のエンジン用マフラは、前記遮音体を前記マフラ本体の短軸側のみに設けることを特徴とする。また、本発明のエンジン用マフラは、前記遮音体の前記マフラ本体の軸線方向の長さを、前記室の前記マフラ本体の軸線方向の長さの半分以上とすることを特徴とする。また、本発明のエンジン用マフラは、前記遮音体に直径3mm以下の貫通小孔を設けることを特徴とする。また、本発明のエンジン用マフラの製造方法は、両端部をエンドプレートで閉塞した断面長円形のマフラ本体内をセパレータによって複数個の室に仕切り、前記セパレータの周縁部に、前記マフラ本体との嵌合用の短筒状フランジ部を一体に設けると共に、前記短筒状フランジ部の突出する側に前記短筒状フランジ部の一部を延長して前記マフラ本体の短軸側の内面を覆う舌片状の遮音体を一体に設け、前記遮音体と前記短筒状フランジ部とを有する前記セパレータを一つの部材で構成し、前記遮音体を前記マフラ本体の内面に圧接して設けるエンジン用マフラの製造方法であって、前記セパレータの前記短軸方向で対向する前記遮音体の間隔を押し縮めながら、前記セパレータを前記マフラ本体内に押し込み、前記対向する前記遮音体を弾性復元力で前記マフラ本体の内面に圧接する工程を備えることを特徴とする。
上記のようにセパレータまたはエンドプレートもしくは両方の周縁部に、マフラ本体との嵌合用の短筒状フランジ部を一体に設けると共に、その短筒状フランジ部の一部を延長して長円形マフラ本体の少なくとも短軸側の内面を覆う遮音体を、上記フランジ部と一体に且つマフラ本体内面に圧接させて設けたことによって、その遮音体の遮音機能でマフラ本体を透過して外部に洩れる透過音を低減できると共に、その遮音体をマフラ本体の短軸側の内面に圧接させたことによって、前記のように、もともと剛性が比較的低い短軸側の マフラ本体の剛性およびダンピング効果(吸音効果)を高めることが可能となり、それによっても透過音を低減することができる。その結果、上記両方の作用効果が相まって透過音が少なく、かつ安定性および耐久性のよいエンジン用マフラを提供することが可能となる。
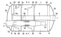
以下、本発明を図に示す実施形態に基づいて具体的に説明する。図1は本発明によるエンジン用マフラの一実施形態を示す横断平面図、図2は図1におけるA−A断面図、図3はセパレータの斜視図である。
図示例のエンジン用マフラMは、両端部をエンドプレート2a,2bで閉塞した断面長円形(楕円形)のマフラ本体1内を2つのセパレータ3a,3bによって3つの室4a〜4cに仕切った構成であり、上記マフラ本体1とエンドプレート2a,2bおよびセパレータ3a,3bは、本実施形態においては、それぞれ1重に形成されている。また上記各エンドプレート2a,2bとセパレータ3a,3bの周縁部には、それぞれ短筒状のフランジ部20,30が一体に形成され、そのフランジ部20,30をマフラ本体1内に圧入嵌合させた構成である。
図中、5は図に省略したエンジンからの排気を不図示の排気管を介してマフラ本体1内に導く排気導入パイプ、6は排出パイプであり、上記導入パイプ5からマフラ本体1内に導入された排気は、その導入パイプ5の周面に形成した貫通小孔5a,5bから室4a,4b内に流入した後、排出パイプ6の上流側の端部6aおよび排出パイプ6の周面に形成した貫通小孔6bから該排出パイプ6内を経て、その下流側の端部6cからマフラ本体1の外に排出される構成であり、上記室4a,4bは膨張室としての機能を有する。
上記導入パイプ5の下流側の端部5cは室4c内に開口し、その開口端5cと、上記導入パイプ5の周面に形成した貫通小孔5bとの間の導入パイプ5内の管路が、共鳴型消音器における、いわゆる咽喉部としての機能を有し、上記室4cが共鳴室としての機能を有する。
前記各セパレータ3a,3bの周縁部には、前述のようにマフラ本体1との嵌合用の短筒状フランジ部30が一体に設けられ、その各短筒状フランジ部30の一部をマフラ本体1の軸線方向と平行な方向(以下、単に軸線方向という)に延長して舌片状の遮音体31を上記フランジ部30と一体に設けたものである。その遮音体31は長円形マフラ本体1の短軸方向両側の曲率半径が大きい部分の内面を覆うようにして、それらに圧接して設けられている。
その遮音体31をマフラ本体1の内面に圧接させる手段として、本実施形態においてはマフラ本体1内に長円形のセパレータ3a,3bを押し込むことによって、その長円形セパレータの長軸方向にマフラ本体1が押し広げられると同時に、短軸方向にマフラ本体1が狭められることによって、その内面がセパレータ3a,3bの周縁部に密着するようにしたものである。
なお、上記各セパレータ3a,3bの上記短軸方向に対向する遮音体31・31の間隔を予め装填時の間隔よりもやや広めに形成して、その両遮音体31・31の間隔を押し縮めながらマフラ本体1内に装着し、その各遮音体31・31の弾性復元力でマフラ本体1の内面に圧接させるようにすれば、上記マフラ本体1に対する遮音体31・31の圧接力を更に高めることができる。
上記遮音体31は、マフラ本体1内の全ての室4a〜4cに設けてもよいが、例えば共鳴型消音器の共鳴室内には必ずしも設けなくてもよい。その理由は、上記のような共鳴室内に排気が流入することは少なく、その共鳴室内からマフラ本体を透過して外部に洩れる透過音も少ないからである。
そこで、本実施形態においては、共鳴室としての機能を有する室4c内には遮音体31を設けることなく、排気が多く流通する排気膨張室としての機能を有する室4a,4bにのみ遮音体31を設けたものである。それによって共鳴室に遮音体31を設けた場合よりも重量やコストを軽減できると共に、排気騒音が透過しやすい膨張室に遮音体31を設けることで消音性能を向上させることが可能となる。
上記のようにしてセパレータ3a,3bの短筒状フランジ部30の一部を延長してマフラ本体1の内面を覆う遮音体31を設けたから、その遮音体31でマフラ本体1を通過する透過音が低減されると共に、上記遮音体31をマフラ本体1の内面に圧接させたことによって、該マフラ本体1の剛性およびダンピング効果が増し、それによってもマフラ本体1を通過する透過音を低減することができる。その結果、上記両者の作用が相まって透過音が大幅に低減され、消音性能のよいエンジン用マフラを容易・安価に得ることが可能となるものである。
なお上記遮音体31は、必ずしもマフラ本体1の周方向全長に設ける必要はなく、少なくとも図のように長円形マフラ本体1の短軸側の曲率半径が大きく剛性の低い部分(図2で上部および下部)に設ければよいので重量の増加を抑制することができる。また遮音体31のマフラ本体1の軸線方向と平行な方向の長さ(図1で左右方向の長さ)は適宜であるが、あまり短いと遮音効果が低下するので、好ましくは遮音体31を設けた室3a、3bのマフラ本体1近傍における軸線方向長さの半分程度もしくはそれ以上の長さとするのが望ましい。
さらに必要に応じて例えば図4に示すように遮音体31に多数の貫通小孔32や不貫通の凹部等を形成すれば、重量を軽減することができる。この場合、上記貫通小孔32は、あまり大きいと遮音効果が低下するので、直径3mm以下とするのが望ましい。その程度の大きさの貫通小孔であれば、図のように多数設けても遮音効果があまり低下しないことが実験により確かめられている。
上記実施形態は、セパレータ3a,3bの短筒状フランジ部30の一部を延長して遮音体31を設けたが、図のようなマフラ本体1に嵌合する短筒状フランジ部20を有するエンドプレート2a,2bにあっては、そのエンドプレートのフランジ部20の一部を延長して遮音体を設けることもできる。
また上記のような構成のマフラを製造するに当たっては、セパレータ3a,3bと排気導入パイプ5および排出パイプ6とを1つのユニットとして予め組付けた状態でマフラ本体1内に一括して挿入(圧入)することができる。また、場合によってはエンドプレート2a,2bのいずれか一方または両方をも上記ユニットに予め組付けた状態でマフラ本体1内に挿入(圧入)することもできる。そして挿入後は図1のようにマフラ本体1の両端部とエンドプレート2a,2bのフランジ部20とを溶接W等で固着すれば、容易に製造することができる。
以上のように、本発明によるエンジン用マフラは、セパレータ3a,3bまたは/およびエンドプレート2a,2bの周縁部に、マフラ本体1との嵌合用の短筒状フランジ部を一体に設けると共に、その短筒状フランジ部の一部を延長して上記長円形マフラ本体1の少なくとも短軸側の内面を覆う遮音体31を、上記フランジ部と一体に且つマフラ本体内面に圧接させて設けたから、上記遮音体31による直接的な透過音防止効果と、上記遮音体31をマフラ本体内面に圧接させてマフラ本体の剛性およびダンピング効果を高めることによって透過音を減少させる効果とが相まって軽量で消音性能のよいエンジン用マフラを提供することが可能となるもので、この種のマフラの設計の自由度や産業上の利用可能性を増大させることができる。
本発明によるエンジン用マフラの一実施形態を示す横断平面図。 図1におけるA−A断面図。 上記実施形態におけるセパレータの斜視図。 セパレータの変更例を示す斜視図。
符号の説明
M エンジン用マフラ
1 マフラ本体
2a、2b エンドプレート
3a、3b セパレータ
30 短筒状フランジ部
31 遮音体
4a〜4c 室
5 排気導入パイプ
6 排出パイプ
6a、6b 貫通小孔
6c 下流側端部

Claims (5)

  1. 両端部をエンドプレートで閉塞した断面長円形のマフラ本体内をセパレータによって複数個の室に仕切ったエンジン用マフラにおいて、
    記セパレータまたは/およびエンドプレートの周縁部に、前記マフラ本体との嵌合用の短筒状フランジ部を一体に設けると共に、
    前記短筒状フランジ部の突出する側に前記短筒状フランジ部の一部を延長して前記マフラ本体の少なくとも短軸側の内面を覆う舌片状の遮音体を一体に設け、
    前記遮音体と前記短筒状フランジ部とを有する前記セパレータまたは/およびエンドプレートを一つの部材で構成し、
    前記遮音体を前記マフラ本体内面に圧接て設けことを特徴とするエンジン用マフラ。
  2. 前記遮音体を前記マフラ本体の短軸側のみに設けることを特徴とする請求項1記載のエンジン用マフラ。
  3. 前記遮音体の前記マフラ本体の軸線方向の長さを、前記室の前記マフラ本体の軸線方向の長さの半分以上とすることを特徴とする請求項1又は2記載のエンジン用マフラ。
  4. 前記遮音体に直径3mm以下の貫通小孔を設けることを特徴とする請求項1〜3の何れかに記載のエンジン用マフラ。
  5. 両端部をエンドプレートで閉塞した断面長円形のマフラ本体内をセパレータによって複数個の室に仕切り、
    前記セパレータの周縁部に、前記マフラ本体との嵌合用の短筒状フランジ部を一体に設けると共に、
    前記短筒状フランジ部の突出する側に前記短筒状フランジ部の一部を延長して前記マフラ本体の短軸側の内面を覆う舌片状の遮音体を一体に設け、
    前記遮音体と前記短筒状フランジ部とを有する前記セパレータを一つの部材で構成し、
    前記遮音体を前記マフラ本体の内面に圧接して設けるエンジン用マフラの製造方法であって、
    前記セパレータの前記短軸方向で対向する前記遮音体の間隔を押し縮めながら、前記セパレータを前記マフラ本体内に押し込み、前記対向する前記遮音体を弾性復元力で前記マフラ本体の内面に圧接する工程を備えることを特徴とするエンジン用マフラの製造方法。
JP2005002736A 2005-01-07 2005-01-07 エンジン用マフラ Expired - Fee Related JP4576239B2 (ja)

Priority Applications (1)

Application Number Priority Date Filing Date Title
JP2005002736A JP4576239B2 (ja) 2005-01-07 2005-01-07 エンジン用マフラ

Applications Claiming Priority (1)

Application Number Priority Date Filing Date Title
JP2005002736A JP4576239B2 (ja) 2005-01-07 2005-01-07 エンジン用マフラ

Publications (2)

Publication Number Publication Date
JP2006189007A JP2006189007A (ja) 2006-07-20
JP4576239B2 true JP4576239B2 (ja) 2010-11-04

Family

ID=36796435

Family Applications (1)

Application Number Title Priority Date Filing Date
JP2005002736A Expired - Fee Related JP4576239B2 (ja) 2005-01-07 2005-01-07 エンジン用マフラ

Country Status (1)

Country Link
JP (1) JP4576239B2 (ja)

Families Citing this family (6)

* Cited by examiner, † Cited by third party
Publication number Priority date Publication date Assignee Title
JP2009024650A (ja) * 2007-07-23 2009-02-05 Sankei Giken Kogyo Co Ltd 消音器及びその製造方法
KR100981980B1 (ko) 2008-06-11 2010-09-13 세종공업 주식회사 소음기 모듈
JP5934150B2 (ja) * 2013-07-03 2016-06-15 本田技研工業株式会社 消音器
US9261009B2 (en) 2013-07-03 2016-02-16 Honda Motor Co., Ltd. Automotive muffler
JP2015014210A (ja) * 2013-07-03 2015-01-22 本田技研工業株式会社 消音器
JP6437935B2 (ja) * 2016-01-14 2018-12-12 株式会社ユタカ技研 排気消音器

Family Cites Families (5)

* Cited by examiner, † Cited by third party
Publication number Priority date Publication date Assignee Title
JPS5510576Y2 (ja) * 1976-01-29 1980-03-07
JPH0241294Y2 (ja) * 1985-12-28 1990-11-02
JPH051624Y2 (ja) * 1987-03-30 1993-01-18
JP2529574Y2 (ja) * 1992-07-30 1997-03-19 株式会社ユタカ技研 車両用マフラーの仕切板構造
JP3760985B2 (ja) * 2001-06-07 2006-03-29 三菱ふそうトラック・バス株式会社 排気マフラ

Also Published As

Publication number Publication date
JP2006189007A (ja) 2006-07-20

Similar Documents

Publication Publication Date Title
CA2509746C (en) Exhaust device for vehicle engine
JP6039880B2 (ja) 消音器
US20110073209A1 (en) Flexible vibration absorbing tube
JP5389332B2 (ja) 排気システムの部品
US20050115764A1 (en) Muffler
US7464789B2 (en) Exhaust silencer for internal combustion engine
JP4576239B2 (ja) エンジン用マフラ
JP6137683B2 (ja) エンジン用排気マフラ
JP5363542B2 (ja) 排気部品の支持装置
JP4459218B2 (ja) 車両の排気消音装置
CN110080855B (zh) 消音器
US7690479B2 (en) Silencer
JP6169035B2 (ja) 燃料電池車の排気音の消音構造
JP4508951B2 (ja) 車両用消音器における排気管の固定構造
JP2006348896A5 (ja)
JP4144149B2 (ja) 自動車用排気消音装置
JP4291727B2 (ja) デリバリパイプ
JP7513559B2 (ja) 消音器
JP2005233167A (ja) 自動車用サブマフラ
JP3264131B2 (ja) 自動車用排気消音装置
WO2014208300A1 (ja) 排気消音器
JP7419218B2 (ja) 消音器の構成部材の製造方法と、消音器の製造方法
JP2013160084A (ja) 消音装置
JP2009191619A (ja) 消音器及びその製造方法
JP2004092622A (ja) マフラーの連結構造

Legal Events

Date Code Title Description
A621 Written request for application examination

Free format text: JAPANESE INTERMEDIATE CODE: A621

Effective date: 20071219

A131 Notification of reasons for refusal

Free format text: JAPANESE INTERMEDIATE CODE: A131

Effective date: 20100217

A977 Report on retrieval

Free format text: JAPANESE INTERMEDIATE CODE: A971007

Effective date: 20100218

A521 Request for written amendment filed

Free format text: JAPANESE INTERMEDIATE CODE: A523

Effective date: 20100409

TRDD Decision of grant or rejection written
A01 Written decision to grant a patent or to grant a registration (utility model)

Free format text: JAPANESE INTERMEDIATE CODE: A01

Effective date: 20100728

A01 Written decision to grant a patent or to grant a registration (utility model)

Free format text: JAPANESE INTERMEDIATE CODE: A01

A61 First payment of annual fees (during grant procedure)

Free format text: JAPANESE INTERMEDIATE CODE: A61

Effective date: 20100823

R150 Certificate of patent or registration of utility model

Free format text: JAPANESE INTERMEDIATE CODE: R150

FPAY Renewal fee payment (event date is renewal date of database)

Free format text: PAYMENT UNTIL: 20130827

Year of fee payment: 3

R250 Receipt of annual fees

Free format text: JAPANESE INTERMEDIATE CODE: R250

R250 Receipt of annual fees

Free format text: JAPANESE INTERMEDIATE CODE: R250

R250 Receipt of annual fees

Free format text: JAPANESE INTERMEDIATE CODE: R250

R250 Receipt of annual fees

Free format text: JAPANESE INTERMEDIATE CODE: R250

R250 Receipt of annual fees

Free format text: JAPANESE INTERMEDIATE CODE: R250

LAPS Cancellation because of no payment of annual fees