JP4451422B2 - 生物学的水処理装置の制御装置 - Google Patents
生物学的水処理装置の制御装置 Download PDFInfo
- Publication number
- JP4451422B2 JP4451422B2 JP2006219946A JP2006219946A JP4451422B2 JP 4451422 B2 JP4451422 B2 JP 4451422B2 JP 2006219946 A JP2006219946 A JP 2006219946A JP 2006219946 A JP2006219946 A JP 2006219946A JP 4451422 B2 JP4451422 B2 JP 4451422B2
- Authority
- JP
- Japan
- Prior art keywords
- amount
- tank
- sewage
- phosphorus
- anaerobic tank
- Prior art date
- Legal status (The legal status is an assumption and is not a legal conclusion. Google has not performed a legal analysis and makes no representation as to the accuracy of the status listed.)
- Expired - Fee Related
Links
Images
Landscapes
- Purification Treatments By Anaerobic Or Anaerobic And Aerobic Bacteria Or Animals (AREA)
Description
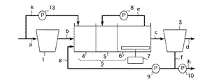
また、図267、図269、図270において、jは系外から流入する下水の一部を無酸素槽5にバイパス流入するために配管aと無酸素槽5とに接続された配管、12は無酸素槽5にバイパス流入する下水の流量を調節するために配管jに設けられた流入−無酸素槽バイパス流入ポンプである。
また、図268において、kは系外から流入する下水の一部を嫌気槽4にバイパス流入するために配管aと嫌気槽4とに接続された配管、13は嫌気槽4にバイパス流入する下水の流量を調節するために配管kに設けられた流入−嫌気槽バイパス流入ポンプである。
また、図269及び図271において、14は最初沈殿池1に流入する下水の流量を調節するために配管aに設けられた最初沈殿池流入ポンプである。
また、図270において、15は生物学的水処理装置に流入する下水の流量を調節するための流入ポンプである。
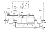
系外から流入した下水は配管aを介して最初沈殿池1に流入し最初沈殿池1に蓄えられる。最初沈殿池1から流出した下水は配管bを介して生物反応槽2に流入する。生物反応槽2に流入した下水は活性汚泥と混合する。下水と活性汚泥との混合液は、嫌気槽4と無酸素槽5との間の隔壁に開けられた小開口及び無酸素槽5と好気槽6との間の隔壁に開けられた小開口を介して嫌気槽4、無酸素槽5、好気槽6の順に移動し、生物反応槽2から流出する。ここで、好気槽6内の混合液の一部は、循環ポンプ8により配管eを介して無酸素槽5に循環する。生物反応槽2から流出した混合液は、配管cを介して最終沈殿池3に流入する。最終沈殿池3に流入した混合液は上澄水と活性汚泥とに分離される。上澄水は配管dを介して系外に放流され、活性汚泥は配管fを介して最終沈殿池3から取出される。最終沈殿池3から取出された活性汚泥は返送ポンプ9により配管gを介して生物反応槽2に返送されるが、余剰分は放流ポンプ10により配管hを介して系外に放流される。
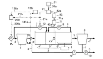
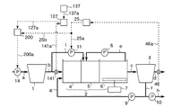
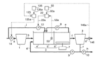
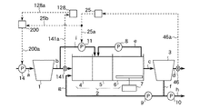
図1は、この発明の実施の形態1による生物学的水処理装置の制御装置を示す構成図である。本実施の形態は、脱窒量を検知する手段として無酸素槽内の混合液中の下水の硝酸性窒素濃度を計測する硝酸性窒素濃度計を備え、無酸素槽にバイパス流入する下水の流量(以下、無酸素槽へのバイパス流入下水量という)を調節するように装置を構成したものである。図1において、1は系外から流入する被処理水である下水を蓄える最初沈殿池、2はりん蓄積菌、硝化菌及び脱窒菌を含む微生物群(活性汚泥)を蓄える生物反応槽、3は生物反応槽2から流出する混合液を活性汚泥処理後の下水である上澄水と活性汚泥とに分離する最終沈殿池である。
無酸素槽5内の混合液中の下水の硝酸性窒素濃度は、硝酸性窒素濃度計43で計測され、計測値は信号線43aを介して調節器21に伝えられる。また、設定器31に設定された目標値は、信号線31aを介して調節器21に伝えられる。調節器21は、硝酸性窒素濃度の計測値と予め定められた目標値との差に応じて、無酸素槽5へのバイパス流入下水量を例えば下記の(1.1)式に従って得られる値とする信号を出力する。
Qano =Qano0+Kano1(CNO3_ano −CNO3_ano *) (1.1)
ここで、
Qano :無酸素槽5へのバイパス流入下水量
Qano0:定数
Kano1:定数(>0)
CNO3_ano *:無酸素槽5内の混合液中の下水の硝酸性窒素濃度の目標値
CNO3_ano :無酸素槽5内の混合液中の下水の硝酸性窒素濃度の計測値
調節器21の出力は信号線21aを介して流入−無酸素槽バイパス流入ポンプ12に伝えられる。
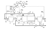
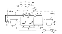
図2はこの発明の実施の形態2による生物学的水処理装置の制御装置を示す構成図である。本実施の形態は、脱窒量を検知する手段として無酸素槽内の混合液中の下水の硝酸性窒素濃度を計測する硝酸性窒素濃度計を備え、無酸素槽へのバイパス流入下水量を調節するように装置を構成したものである。図2において、iは最初沈殿池1から流出する下水の一部を無酸素槽5にバイパス流入するために配管bと無酸素槽5とに接続された配管、11は無酸素槽5にバイパス流入する下水の流量を調節するために配管iに設けられた初沈−無酸素槽バイパス流入ポンプ(無酸素槽流入水量調節手段)である。
その他の構成要素は図1で同一符号を付して示したものと同一あるいは同等であるため、その詳細な説明は省略する。
無酸素槽5内の混合液中の下水の硝酸性窒素濃度は、硝酸性窒素濃度計43で計測され、計測値は信号線43aを介して調節器21に伝えられる。また、設定器31に設定された目標値は、信号線31aを介して調節器21に伝えられる。調節器21は、硝酸性窒素濃度の計測値と予め定められた目標値との差に応じて、無酸素槽5へのバイパス流入下水量を例えば(1.1)式に従って得られる値とする信号を出力する。調節器21の出力は信号線21aを介して初沈−無酸素槽バイパス流入ポンプ11に伝えられる。
また、この実施の形態2によれば、最初沈殿池1から流出する下水の一部を無酸素槽5にバイパス流入するので、無酸素槽5へのバイパス流中にはSS成分が少なく、初沈−無酸素槽バイパス流入ポンプ11の負荷を軽減できる効果が得られる。
図3はこの発明の実施の形態3による生物学的水処理装置の制御装置を示す構成図である。本実施の形態は、脱窒量を検知する手段として無酸素槽内の混合液中の下水の酸化還元電位を計測する酸化還元電位計を備え、無酸素槽へのバイパス流入下水量を調節するように装置を構成したものである。図3において、53は無酸素槽5内の混合液中の下水の酸化還元電位を計測する酸化還元電位計(脱窒量検知手段)、32は酸化還元電位の目標値を設定する設定器(脱窒目標値設定手段)、22は酸化還元電位計53の計測値と設定器32に設定された目標値との差に応じて無酸素槽5へのバイパス流入下水量を所定の値とする信号を流入−無酸素槽バイパス流入ポンプ12に出力する調節器(無酸素槽流入水量調節信号出力手段)である。酸化還元電位計53は無酸素槽5内に設けられている。調節器22は、信号線53aを介して酸化還元電位計53と、信号線32aを介して設定器32と、信号線22aを介して流入−無酸素槽バイパス流入ポンプ12と接続されている。その他の構成要素は図1で同一符号を付して示したものと同一あるいは同等であるため、その詳細な説明は省略する。
無酸素槽5内の混合液中の下水の酸化還元電位は、酸化還元電位計53で計測され、計測値は信号線53aを介して調節器22に伝えられる。また、設定器32に設定された目標値は、信号線32aを介して調節器22に伝えられる。調節器22は、酸化還元電位の計測値と予め定められた目標値との差に応じて、無酸素槽5へのバイパス流入下水量を例えば下記の(2.1)式に従って得られる値とする信号を出力する。
Qano =Qano0+Kano2(Vano −Vano *) (2.1)
ここで、
Qano :無酸素槽5へのバイパス流入下水量
Qano0:定数
Kano2:定数(>0)
Vano *:無酸素槽5内の混合液中の下水の酸化還元電位の目標値
Vano :無酸素槽5内の混合液中の下水の酸化還元電位の計測値
調節器22の出力は信号線22aを介して流入−無酸素槽バイパス流入ポンプ12に伝えられる。
図4はこの発明の実施の形態4による生物学的水処理装置の制御装置を示す構成図である。本実施の形態は、脱窒量を検知する手段として無酸素槽内の混合液中の下水の酸化還元電位を計測する酸化還元電位計を備え、無酸素槽へのバイパス流入下水量を調節するように装置を構成したものである。図4において、53は無酸素槽5内の混合液中の下水の酸化還元電位を計測する酸化還元電位計、32は酸化還元電位の目標値を設定する設定器、22は酸化還元電位計53の計測値と設定器32に設定された目標値との差に応じて無酸素槽5へのバイパス流入下水量を所定の値とする信号を初沈−無酸素槽バイパス流入ポンプ11に出力する調節器である。酸化還元電位計53は無酸素槽5内に設けられている。調節器22は、信号線53aを介して酸化還元電位計53と、信号線32aを介して設定器32と、信号線22aを介して初沈−無酸素槽バイパス流入ポンプ11と接続されている。その他の構成要素は図2で同一符号を付して示したものと同一あるいは同等であるため、その詳細な説明は省略する。
無酸素槽5内の混合液中の下水の酸化還元電位は、酸化還元電位計53で計測され、計測値は信号線53aを介して調節器22に伝えられる。また、設定器32に設定された目標値は、信号線32aを介して調節器22に伝えられる。調節器22は、酸化還元電位の計測値と予め定められた目標値との差に応じて、無酸素槽5へのバイパス流入下水量を例えば(2.1)式に従って得られる値とする信号を出力する。調節器22の出力は信号線22aを介して初沈−無酸素槽バイパス流入ポンプ11に伝えられる。
また、この実施の形態4によれば、最初沈殿池1から流出する下水の一部を無酸素槽5にバイパス流入するので、無酸素槽5へのバイパス流中にはSS成分が少なく、初沈−無酸素槽バイパス流入ポンプ11の負荷を軽減できる効果が得られる。
図5はこの発明の実施の形態5による生物学的水処理装置の制御装置を示す構成図である。本実施の形態は、脱窒量を検知する手段として無酸素槽内の混合液中の下水の硝酸性窒素濃度と活性汚泥処理後の下水である放流水の硝酸性窒素濃度との差を演算する装置を備え、無酸素槽へのバイパス流入下水量を調節するように装置を構成したものである。図5において、43は無酸素槽5内の混合液中の下水の硝酸性窒素濃度を計測する硝酸性窒素濃度計(脱窒量検知手段、演算手段)、46は放流水の硝酸性窒素濃度を計測する硝酸性窒素濃度計(脱窒量検知手段、演算手段)、81は無酸素槽5内の混合液中の下水の硝酸性窒素濃度と放流水の硝酸性窒素濃度との差を演算する演算器(脱窒量検知手段、演算手段)、33は無酸素槽5内の混合液中の下水の硝酸性窒素濃度と放流水の硝酸性窒素濃度との差の目標値を設定する設定器(脱窒目標値設定手段)、23は演算器81の演算値と設定器33に設定された目標値との差に応じて無酸素槽5へのバイパス流入下水量を所定の値とする信号を流入−無酸素槽バイパス流入ポンプ12に出力する調節器(無酸素槽流入水量調節信号出力手段)である。硝酸性窒素濃度計43は無酸素槽5内に設けられ、硝酸性窒素濃度計46は配管dに設けられている。演算器81は、信号線43aを介して硝酸性窒素濃度計43と、信号線46aを介して硝酸性窒素濃度計46と接続されている。調節器23は、信号線81aを介して演算器81と、信号線33aを介して設定器33と、信号線23aを介して流入−無酸素槽バイパス流入ポンプ12と接続されている。その他の構成要素は図1で同一符号を付して示したものと同一あるいは同等であるため、その詳細な説明は省略する。
無酸素槽5内の混合液中の下水の硝酸性窒素濃度は、硝酸性窒素濃度計43で計測され、計測値は信号線43aを介して演算器81に伝えられる。放流水の硝酸性窒素濃度は、硝酸性窒素濃度計46で計測され、計測値は信号線46aを介して演算器81に伝えられる。演算器81は、例えば下記の(3.1)式に従って、無酸素槽5内の混合液中の下水の硝酸性窒素濃度と放流水の硝酸性窒素濃度との差を演算する。
DNO3_ano =CNO3_out −CNO3_ano (3.1)
ここで、
DNO3_ano :無酸素槽5内の混合液中の下水の硝酸性窒素濃度と放流水の硝酸性窒素濃度との差の演算値
CNO3_out :放流水の硝酸性窒素濃度
CNO3_ano :無酸素槽5内の混合液中の下水の硝酸性窒素濃度
Qano =Qano0+Kano3(DNO3_ano −DNO3_ano *) (3.2)
ここで、
Qano :無酸素槽5へのバイパス流入下水量
Qano0:定数
Kano3:定数(<0)
DNO3_ano *:無酸素槽5内の混合液中の下水の硝酸性窒素濃度と放流水の硝酸性窒素濃度との差の目標値
DNO3_ano :無酸素槽5内の混合液中の下水の硝酸性窒素濃度と放流水の硝酸性窒素濃度との差の演算値
調節器23の出力は信号線23aを介して流入−無酸素槽バイパス流入ポンプ12に伝えられる。
図6はこの発明の実施の形態6による生物学的水処理装置の制御装置を示す構成図である。本実施の形態は、脱窒量を検知する手段として無酸素槽内の混合液中の下水の硝酸性窒素濃度と放流水の硝酸性窒素濃度との差を演算する装置を備え、無酸素槽へのバイパス流入下水量を調節するように装置を構成したものである。図6において、43は無酸素槽5内の混合液中の下水の硝酸性窒素濃度を計測する硝酸性窒素濃度計、46は放流水の硝酸性窒素濃度を計測する硝酸性窒素濃度計、81は無酸素槽5内の混合液中の下水の硝酸性窒素濃度と放流水の硝酸性窒素濃度との差を演算する演算器、33は無酸素槽5内の混合液中の下水の硝酸性窒素濃度と放流水の硝酸性窒素濃度との差の目標値を設定する設定器、23は演算器81の演算値と設定器33に設定された目標値との差に応じて無酸素槽5へのバイパス流入下水量を所定の値とする信号を初沈−無酸素槽バイパス流入ポンプ11に出力する調節器である。硝酸性窒素濃度計43は無酸素槽5内に設けられ、硝酸性窒素濃度計46は配管dに設けられている。演算器81は、信号線43aを介して硝酸性窒素濃度計43と、信号線46aを介して硝酸性窒素濃度計46と接続されている。調節器23は、信号線81aを介して演算器81と、信号線33aを介して設定器33と、信号線23aを介して初沈−無酸素槽バイパス流入ポンプ11と接続されている。その他の構成要素は図2で同一符号を付して示したものと同一あるいは同等であるため、その詳細な説明は省略する。
無酸素槽5内の混合液中の下水の硝酸性窒素濃度は、硝酸性窒素濃度計43で計測され、計測値は信号線43aを介して演算器81に伝えられる。放流水の硝酸性窒素濃度は、硝酸性窒素濃度計46で計測され、計測値は信号線46aを介して演算器81に伝えられる。演算器81は、例えば(3.1)式に従って、無酸素槽5内の混合液の硝酸性窒素濃度と放流水の硝酸性窒素濃度との差を演算する。
また、この実施の形態6によれば、最初沈殿池1から流出する下水の一部を無酸素槽5にバイパス流入するので、無酸素槽5へのバイパス流中にはSS成分が少なく、初沈−無酸素槽バイパス流入ポンプ11の負荷を軽減できる効果が得られる。
図7はこの発明の実施の形態7による生物学的水処理装置の制御装置を示す構成図である。本実施の形態は、脱窒量を検知する手段として無酸素槽内の混合液中の下水の硝酸性窒素濃度を推定する装置を備え、無酸素槽へのバイパス流入下水量を調節するように装置を構成したものである。図7において、43は無酸素槽5内の混合液中の下水の硝酸性窒素濃度を計測する硝酸性窒素濃度計(脱窒量検知手段、推定手段)、31は硝酸性窒素濃度の目標値を設定する設定器、71は無酸素槽5内の混合液中の下水の硝酸性窒素濃度のデータを蓄積する記憶回路(脱窒量検知手段、推定手段)、82は記憶回路71に蓄積された硝酸性窒素濃度のデータを用いて無酸素槽5内の混合液中の下水の硝酸性窒素濃度を推定する演算器(脱窒量検知手段、推定手段)、21は演算器82の推定値と設定器31に設定された目標値との差に応じて無酸素槽5へのバイパス流入下水量を所定の値とする信号を流入−無酸素槽バイパス流入ポンプ12に出力する調節器である。硝酸性窒素濃度計43は無酸素槽5内に設けられている。記憶回路71は、信号線43aを介して硝酸性窒素濃度計43と接続されている。演算器82は、信号線71aを介して記憶回路71と接続されている。調節器21は、信号線82aを介して演算器82と、信号線31aを介して設定器31と、信号線21aを介して流入−無酸素槽バイパス流入ポンプ12と接続されている。その他の構成要素は図1で同一符号を付して示したものと同一あるいは同等であるため、その詳細な説明は省略する。
無酸素槽5内の混合液中の下水の硝酸性窒素濃度は、硝酸性窒素濃度計43で計測され、計測値は信号線43aを介して記憶回路71に伝えられる。演算器82は、記憶回路71に蓄積された硝酸性窒素濃度のデータを用いて任意の時刻の無酸素槽5内の混合液中の下水の硝酸性窒素濃度を推定する。これは、最小二乗法などの統計的解析手法を用いて容易に行うことができる。解析に必要な硝酸性窒素濃度のデータは、信号線71aを介して記憶回路71より伝えられる。演算器82の推定値は信号線82aを介して調節器21に伝えられる。また、設定器31に設定された目標値は、信号線31aを介して調節器21に伝えられる。調節器21は、硝酸性窒素濃度の推定値と予め定められた目標値との差に応じて、無酸素槽5へのバイパス流入下水量を例えば(1.1)式と同様な式に従って得られる値とする信号を出力する。調節器21の出力は信号線21aを介して流入−無酸素槽バイパス流入ポンプ12に伝えられる。
また、この実施の形態7によれば、蓄積された硝酸性窒素濃度のデータを用いて無酸素槽5内の混合液中の下水の硝酸性窒素濃度を推定するので、硝酸性窒素濃度の分析に時間を要する場合でも無酸素槽5へ供給する有機物量を迅速に調節できる効果が得られる。
図8はこの発明の実施の形態8による生物学的水処理装置の制御装置を示す構成図である。本実施の形態例は、脱窒量を検知する手段として無酸素槽内の混合液中の下水の硝酸性窒素濃度を推定する装置を備え、無酸素槽へのバイパス流入下水量を調節するように装置を構成したものである。図8において、43は無酸素槽5内の混合液中の下水の硝酸性窒素濃度を計測する硝酸性窒素濃度計、31は硝酸性窒素濃度の目標値を設定する設定器、71は無酸素槽5内の混合液中の下水の硝酸性窒素濃度のデータを蓄積する記憶回路、82は記憶回路71に蓄積された硝酸性窒素濃度のデータを用いて無酸素槽5内の混合液中の下水の硝酸性窒素濃度を推定する演算器、21は演算器82の推定値と設定器31に設定された目標値との差に応じて無酸素槽5へのバイパス流入下水量を所定の値とする信号を初沈−無酸素槽バイパス流入ポンプ11に出力する調節器である。硝酸性窒素濃度計43は無酸素槽5内に設けられている。記憶回路71は、信号線43aを介して硝酸性窒素濃度計43と接続されている。演算器82は、信号線71aを介して記憶回路71と接続されている。調節器21は、信号線82aを介して演算器82と、信号線31aを介して設定器31と、信号線21aを介して初沈−無酸素槽バイパス流入ポンプ11と接続されている。その他の構成要素は図2で同一符号を付して示したものと同一あるいは同等であるため、その詳細な説明は省略する。
無酸素槽5内の混合液中の下水の硝酸性窒素濃度は、硝酸性窒素濃度計43で計測され、計測値は信号線43aを介して記憶回路71に伝えられる。演算器82は、記憶回路71に蓄積された硝酸性窒素濃度のデータを用いて任意の時刻の無酸素槽5内の混合液中の下水の硝酸性窒素濃度を推定する。これは、最小二乗法などの統計的解析手法を用いて容易に行うことができる。解析に必要な硝酸性窒素濃度のデータは、信号線71aを介して記憶回路71より伝えられる。演算器82の推定値は信号線82aを介して調節器21に伝えられる。また、設定器31に設定された目標値は、信号線31aを介して調節器21に伝えられる。調節器21は、硝酸性窒素濃度の推定値と予め定められた目標値との差に応じて、無酸素槽5へのバイパス流入下水量を例えば(1.1)式と同様な式に従って得られる値とする信号を出力する。調節器21の出力は信号線21aを介して初沈−無酸素槽バイパス流入ポンプ11に伝えられる。
また、この実施の形態8によれば、最初沈殿池1から流出する下水の一部を無酸素槽5にバイパス流入するので、無酸素槽5へのバイパス流中にはSS成分が少なく、初沈−無酸素槽バイパス流入ポンプ11の負荷を軽減できる効果が得られる。
また、この実施の形態8によれば、蓄積された硝酸性窒素濃度のデータを用いて無酸素槽5内の混合液中の下水の硝酸性窒素濃度を推定するので、硝酸性窒素濃度の分析に時間を要する場合でも無酸素槽5へ供給する有機物量を迅速に調節できる効果が得られる。
図9はこの発明の実施の形態9による生物学的水処理装置の制御装置を示す構成図である。本実施の形態は、系外に流出する窒素の量を検知する手段として放流水の硝酸性窒素濃度を計測する硝酸性窒素濃度計を備え、無酸素槽へのバイパス流入下水量を調節するように装置を構成したものである。図9において、46は放流水の硝酸性窒素濃度を計測する硝酸性窒素濃度計(脱窒量検知手段、窒素濃度計)、34は硝酸性窒素濃度の目標値を設定する設定器、24は硝酸性窒素濃度計46の計測値と設定器34に設定された硝酸性窒素濃度の目標値との差に応じて無酸素槽5へのバイパス流入下水量を所定の値とする信号を流入−無酸素槽バイパス流入ポンプ12に出力する調節器(無酸素槽流入水量調節信号出力手段)である。硝酸性窒素濃度計46は配管dに設けられている。調節器24は、信号線46aを介して硝酸性窒素濃度計46と、信号線34aを介して設定器34と、信号線24aを介して流入−無酸素槽バイパス流ポンプ12と接続されている。その他の構成要素は図1で同一符号を付して示したものと同一あるいは同等であるため、その詳細な説明は省略する。
放流水の硝酸性窒素濃度は、硝酸性窒素濃度計46で計測され、計測値は信号線46aを介して調節器24に伝えられる。また、設定器34に設定された目標値は、信号線34aを介して調節器24に伝えられる。調節器24は、硝酸性窒素濃度の計測値と予め定められた目標値との差に応じて、無酸素槽5へのバイパス流入下水量を例えば下記の(4.1)式に従って得られる値とする信号を出力する。
Qano =Qano0+Kano4(CNO3_out −CNO3_out *) (4.1)
ここで、
Qano :無酸素槽5へのバイパス流入下水量
Qano0:定数
Kano4:定数(>0)
CNO3_out *:放流水の硝酸性窒素濃度の目標値
CNO3_out :放流水の硝酸性窒素濃度の計測値
調節器24の出力は信号線24aを介して流入−無酸素槽バイパス流入ポンプ12に伝えられる。
図10はこの発明の実施の形態10による生物学的水処理装置の制御装置を示す構成図である。本実施の形態は、系外に流出する窒素の量を検知する手段として放流水の硝酸性窒素濃度を計測する硝酸性窒素濃度計を備え、無酸素槽へのバイパス流入下水量を調節するように装置を構成したものである。図10において、46は放流水の硝酸性窒素濃度を計測する硝酸性窒素濃度計、34は硝酸性窒素濃度の目標値を設定する設定器、24は硝酸性窒素濃度計46の計測値と設定器34に設定された目標値との差に応じて無酸素槽5へのバイパス流入下水量を所定の値とする信号を初沈−無酸素槽バイパス流入ポンプ11に出力する調節器である。硝酸性窒素濃度計46は配管dに設けられている。調節器24は、信号線46aを介して硝酸性窒素濃度計46と、信号線34aを介して設定器34と、信号線24aを介して初沈−無酸素槽バイパス流入ポンプ11と接続されている。その他の構成要素は図2で同一符号を付して示したものと同一あるいは同等であるため、その詳細な説明は省略する。
放流水の硝酸性窒素濃度は、硝酸性窒素濃度計46で計測され、計測値は信号線46aを介して調節器24に伝えられる。また、設定器34に設定された目標値は、信号線34aを介して調節器24に伝えられる。調節器24は、硝酸性窒素濃度の計測値と予め定められた目標値との差に応じて、無酸素槽5へのバイパス流入下水量を例えば(4.1)式に従って得られる値とする信号を出力する。調節器24の出力は信号線24aを介して初沈−無酸素槽バイパス流入ポンプ11に伝えられる。
また、この実施の形態10によれば、最初沈殿池1から流出する下水の一部を無酸素槽5にバイパス流入するので、無酸素槽5へのバイパス流中にはSS成分が少なく、初沈−無酸素槽バイパス流入ポンプポンプ11の負荷を軽減できる効果が得られる。
図11はこの発明の実施の形態11による生物学的水処理装置の制御装置を示す構成図である。本実施の形態は、系外に流出する窒素の量を検知する手段として放流水の硝酸性窒素濃度を計測する硝酸性窒素濃度計を備え、無酸素槽へのバイパス流入下水量を調節するように装置を構成したものである。図11において、46は放流水の硝酸性窒素濃度を計測する硝酸性窒素濃度計、25は硝酸性窒素濃度計46の計測値に応じて無酸素槽5へのバイパス流入下水量を所定の値とする信号を流入−無酸素槽バイパス流入ポンプ12に出力する調節器(無酸素槽流入水量調節信号出力手段)である。硝酸性窒素濃度計46は配管dに設けられている。調節器25は、信号線46aを介して硝酸性窒素濃度計46と、信号線25aを介して流入−無酸素槽バイパス流入ポンプ12と接続されている。その他の構成要素は図1で同一符号を付して示したものと同一あるいは同等であるため、その詳細な説明は省略する。
放流水の硝酸性窒素濃度は、硝酸性窒素濃度計46で計測され、計測値は信号線46aを介して調節器25に伝えられる。調節器25は、硝酸性窒素濃度の計測値に応じて、無酸素槽5へのバイパス流入下水量を例えば下記の式(5.1)式に従って得られる値とする信号を出力する。
Qano =Qano0+Kano5CNO3_out (5.1)
ここで、
Qano :無酸素槽5へのバイパス流入下水量
Qano0:定数
Kano5:定数(>0)
CNO3_out :放流水の硝酸性窒素濃度の計測値
調節器25の出力は信号線25aを介して流入−無酸素槽バイパス流入ポンプ12に伝えられる。
図12はこの発明の実施の形態12による生物学的水処理装置の制御装置を示す構成図である。本実施の形態は、系外に流出する窒素の量を検知する手段として放流水の硝酸性窒素濃度を計測する硝酸性窒素濃度計を備え、無酸素槽へのバイパス流入下水量を調節するように装置を構成したものである。図12において、46は放流水の硝酸性窒素濃度を計測する硝酸性窒素濃度計、25は硝酸性窒素濃度計46の計測値に応じて無酸素槽5へのバイパス流入下水量を所定の値とする信号を初沈−無酸素槽バイパス流入ポンプ11に出力する調節器である。硝酸性窒素濃度計46は配管dに設けられている。調節器25は、信号線46aを介して硝酸性窒素濃度計46と、信号線25aを介して初沈−無酸素槽バイパス流入ポンプ11と接続されている。その他の構成要素は図2で同一符号を付して示したものと同一あるいは同等であるため、その詳細な説明は省略する。
放流水の硝酸性窒素濃度は、硝酸性窒素濃度計46で計測され、計測値は信号線46aを介して調節器25に伝えられる。調節器25は、硝酸性窒素濃度の計測値に応じて、無酸素槽5へのバイパス流入下水量を例えば(5.1)式に従って得られる値とする信号を出力する。調節器25の出力は信号線25aを介して初沈−無酸素槽バイパス流入ポンプ11に伝えられる。
また、この実施の形態12によれば、最初沈殿池1から流出する下水の一部を無酸素槽5にバイパス流入するので、無酸素槽5へのバイパス流中にはSS成分が少なく、初沈−無酸素槽バイパス流入ポンプポンプ11の負荷を軽減できる効果が得られる。
図13はこの発明の実施の形態13による生物学的水処理装置の制御装置を示す構成図である。本実施の形態は、系外から流入する窒素の量を検知する手段として活性汚泥処理前の下水である生物反応槽に流入する下水の全窒素濃度を計測する全窒素濃度計を備え、無酸素槽へのバイパス流入下水量を調節するように装置を構成したものである。図13において、61は生物反応槽2に流入する下水の全窒素濃度を計測する全窒素濃度計(流入窒素量検知手段、窒素濃度計)、36は放流水の全窒素濃度の目標値を設定する設定器、26は全窒素濃度計61の計測値と設定器36に設定された目標値との差に応じて無酸素槽5へのバイパス流入下水量を所定の値とする信号を流入−無酸素槽バイパス流入ポンプ12に出力する調節器(無酸素槽流入水量調節信号出力手段)である。全窒素濃度計61は配管bに設けられている。調節器26は、信号線61aを介して全窒素濃度計61と、信号線36aを介して設定器36と、信号線26aを介して流入−無酸素槽バイパス流入ポンプ12と接続されている。その他の構成要素は図1で同一符号を付して示したものと同一あるいは同等であるため、その詳細な説明は省略する。
生物反応槽2に流入する下水の全窒素濃度は、全窒素濃度計61で計測され、計測値は信号線61aを介して調節器26に伝えられる。また、設定器36に設定された目標値は、信号線36aを介して調節器26に伝えられる。調節器26は、全窒素濃度の計測値と予め定められた目標値との差に応じて、無酸素槽5へのバイパス流入下水量を例えば下記の(6.1)式に従って得られる値とする信号を出力する。
Qano =Qano0+Kano6(CTN_in −CTN_out * ) (6.1)
ここで、
Qano :無酸素槽5へのバイパス流入下水量
Qano0:定数
Kano6:定数(>0)
CTN_out * :放流水の全窒素濃度の目標値
CTN_in :生物反応槽2に流入する下水の全窒素濃度の計測値
調節器26の出力は信号線26aを介して流入−無酸素槽バイパス流入ポンプ12に伝えられる。
図14はこの発明の実施の形態14による生物学的水処理装置の制御装置を示す構成図である。本実施の形態は、系外から流入する窒素の量を検知する手段として生物反応槽に流入する下水の全窒素濃度を計測する全窒素濃度計を備え、無酸素槽へのバイパス流入下水量を調節するように装置を構成したものである。図14において、61は生物反応槽2に流入する下水の全窒素濃度を計測する全窒素濃度計、36は放流水の全窒素濃度の目標値を設定する設定器、26は全窒素濃度計61の計測値と設定器36に設定された目標値との差に応じて無酸素槽5へのバイパス流入下水量を所定の値とする信号を初沈−無酸素槽バイパス流入ポンプ11に出力する調節器である。全窒素濃度計61は配管bに設けられている。調節器26は、信号線61aを介して全窒素濃度計61と、信号線36aを介して設定器36と、信号線26aを介して初沈−無酸素槽バイパス流入ポンプ11と接続されている。その他の構成要素は図2で同一符号を付して示したものと同一あるいは同等であるため、その詳細な説明は省略する。
生物反応槽2に流入する下水の全窒素濃度は、全窒素濃度計61で計測され、計測値は信号線61aを介して調節器26に伝えられる。また、設定器36に設定された目標値は、信号線36aを介して調節器26に伝えられる。調節器26は、全窒素濃度の計測値と予め定められた目標値との差に応じて、無酸素槽5へのバイパス流入下水量を例えば(6.1)式に従って得られる値とする信号を出力する。調節器26の出力は信号線26aを介して初沈−無酸素槽バイパス流入ポンプ11に伝えられる。
また、この実施の形態14によれば、最初沈殿池1から流出する下水の一部を無酸素槽5にバイパス流入するので、無酸素槽5へのバイパス流中にはSS成分が少なく、初沈−無酸素槽バイパス流入ポンプポンプ11の負荷を軽減できる効果が得られる。
図15はこの発明の実施の形態15による生物学的水処理装置の制御装置を示す構成図である。本実施の形態は、系外から流入する窒素の量を検知する手段として生物反応槽に流入する下水の全窒素濃度を計測する全窒素濃度計を備え、無酸素槽へのバイパス流入下水量を調節するように装置を構成したものである。図15において、61は生物反応槽2に流入する下水の全窒素濃度を計測する全窒素濃度計、27は全窒素濃度計61の計測値に応じて無酸素槽5へのバイパス流入下水量を所定の値とする信号を流入−無酸素槽バイパス流入ポンプ12に出力する調節器(無酸素槽流入水量調節信号出力手段)である。全窒素濃度計61は配管bに設けられている。調節器27は、信号線61aを介して全窒素濃度計61と、信号線27aを介して流入−無酸素槽バイパス流入ポンプ12と接続されている。その他の構成要素は図1で同一符号を付して示したものと同一あるいは同等であるため、その詳細な説明は省略する。
生物反応槽2に流入する下水の全窒素濃度は、全窒素濃度計61で計測され、計測値は信号線61aを介して調節器27に伝えられる。調節器27は、全窒素濃度の計測値に応じて、無酸素槽5へのバイパス流入下水量を例えば下記の(7.1)式に従って得られる値とする信号を出力する。
Qano =Qano0+Kano7CTN_in (7.1)
ここで、
Qano :無酸素槽5へのバイパス流入下水量
Qano0:定数
Kano7:定数(>0)
CTN_in :生物反応槽2に流入する下水の全窒素濃度の計測値
調節器27の出力は信号線27aを介して流入−無酸素槽バイパス流入ポンプ12に伝えられる。
図16はこの発明の実施の形態16による生物学的水処理装置の制御装置を示す構成図である。本実施の形態は、生物学的水処理装置に流入する窒素の量を検知する手段として生物反応槽2に流入する下水の全窒素濃度を計測する全窒素濃度計を備え、無酸素槽へのバイパス流入下水量を調節するように装置を構成したものである。図16において、61は生物反応槽2に流入する下水の全窒素濃度を計測する全窒素濃度計、27は全窒素濃度計61の計測値に応じて無酸素槽5へのバイパス流入下水量を所定の値とする信号を初沈−無酸素槽バイパス流入ポンプ11に出力する調節器である。全窒素濃度計61は配管dに設けられている。調節器27は、信号線61aを介して全窒素濃度計61と、信号線27aを介して初沈−無酸素槽バイパス流入ポンプ11と接続されている。その他の構成要素は図2で同一符号を付して示したものと同一あるいは同等であるため、その詳細な説明は省略する。
生物反応槽2に流入する下水の全窒素濃度は、全窒素濃度計61で計測され、計測値は信号線61aを介して調節器27に伝えられる。調節器27は、全窒素濃度の計測値に応じて、無酸素槽へのバイパス流入下水量を例えば(7.1)式に従って得られる値とする信号を出力する。調節器27の出力は信号線27aを介して初沈−無酸素槽バイパス流入ポンプ11に伝えられる。
また、この実施の形態16によれば、最初沈殿池1から流出する下水の一部を無酸素槽5にバイパス流入するので、無酸素槽5へのバイパス流中にはSS成分が少なく、初沈−無酸素槽バイパス流入ポンプ11の負荷を軽減できる効果が得られる。
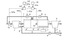
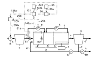
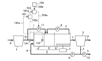
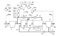
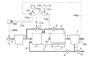
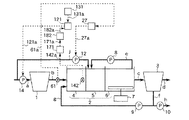
図17はこの発明の実施の形態17による生物学的水処理装置の制御装置を示す構成図である。本実施の形態は、りん吐出量を検知する手段として嫌気槽内の混合液中の下水のりん酸性りん濃度を計測するりん酸性りん濃度計を備え、嫌気槽にバイパス流入する下水の流量(以下、嫌気槽へのバイパス流入下水量という)を調節するように装置を構成したものである。図17において、kは系外から流入する下水の一部を嫌気槽4にバイパス流入するために配管aと嫌気槽4とに接続された配管、13は嫌気槽4にバイパス流入する下水の流量を調節するために配管kに設けられた流入−嫌気槽バイパス流入ポンプ(嫌気槽流入水量調節手段)である。
その他の構成要素は図1で同一符号を付して示したものと同一あるいは同等であるため、その詳細な説明は省略する。
嫌気槽4内の混合液中の下水のりん酸性りん濃度は、りん酸性りん濃度計142で計測され、計測値は信号線142aを介して調節器121に伝えられる。また、設定器131に設定された目標値は、信号線131aを介して調節器121に伝えられる。調節器121は、りん酸性りん濃度の計測値と予め定められた目標値との差に応じて、嫌気槽4へのバイパス流入下水量を例えば下記の(8.1)式に従って得られる値とする信号を出力する。
Qana =Qana0+Kana1(CPO4_ana −CPO4_ana *) (8.1)
ここで、
Qana :嫌気槽4へのバイパス流入下水量
Qana0:定数
Kana1:定数(<0)
CPO4_ana *:嫌気槽4内の混合液中の下水のりん酸性りん濃度の目標値
CPO4_ana :嫌気槽4内の混合液中の下水のりん酸性りん濃度の計測値
調節器121の出力は信号線121aを介して流入−嫌気槽バイパス流入ポンプ13に伝えられる。
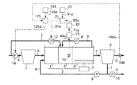
図18はこの発明の実施の形態18による生物学的水処理装置の制御装置を示す構成図である。本実施の形態は、りん吐出量を検知する手段として嫌気槽内の混合液中の下水の酸化還元電位を計測する酸化還元電位計を備え、嫌気槽へのバイパス流入下水量を調節するように装置を構成したものである。図18において、152は嫌気槽4内の混合液中の下水の酸化還元電位を計測する酸化還元電位計(りん吐出量検知手段)、132は酸化還元電位の目標値を設定する設定器(りん吐出目標値設定手段)、122は酸化還元電位計152の計測値と設定器132に設定された目標値との差に応じて嫌気槽4へのバイパス流入下水量を所定の値とする信号を流入−嫌気槽バイパス流入ポンプ13に出力する調節器(嫌気槽流入水量調節信号出力手段)である。酸化還元電位計152は嫌気槽4内に設けられている。調節器122は、信号線152aを介して酸化還元電位計152と、信号線132aを介して設定器132と、信号線122aを介して流入−嫌気槽バイパス流入ポンプ13と接続されている。その他の構成要素は図17で同一符号を付して示したものと同一あるいは同等であるため、その詳細な説明は省略する。
嫌気槽4内の混合液中の下水の酸化還元電位は、酸化還元電位計152で計測され、計測値は信号線152aを介して調節器122に伝えられる。また、設定器132に設定された目標値は、信号線132aを介して調節器122に伝えられる。調節器122は、酸化還元電位の計測値と予め定められた目標値との差に応じて、嫌気槽4へのバイパス流入下水量を例えば下記の(9.1)式に従って得られる値とする信号を出力する。
Qana =Qana0+Kana2(Vana −Vana *) (9.1)
ここで、
Qana :嫌気槽4へのバイパス流入下水量
Qana0:定数
Kana2:定数(>0)
Vana *:嫌気槽4内の混合液中の下水の酸化還元電位の目標値
Vana :嫌気槽4内の混合液中の下水の酸化還元電位の計測値
調節器122の出力は信号線122aを介して流入−嫌気槽バイパス流入ポンプ13に伝えられる。
図19はこの発明の実施の形態19による生物学的水処理装置の制御装置を示す構成図である。本実施の形態は、りん吐出量を検知する手段として嫌気槽内の混合液中のりん蓄積菌のりん含有量を計測するりん含有量計測器を備え、嫌気槽へのバイパス流入下水量を調節するように装置を構成したものである。図19において、162は嫌気槽4内の混合液中のりん蓄積菌のりん含有量を計測するりん含有量計測器(りん吐出量検知手段)、133はりん含有量の目標値を設定する設定器(りん吐出目標値設定手段)、123はりん含有量計測器162の計測値と設定器133に設定された目標値との差に応じて嫌気槽4へのバイパス流入下水量を所定の値とする信号を流入−嫌気槽バイパス流入ポンプ13に出力する調節器(嫌気槽流入水量調節信号出力手段)である。りん含有量計測器162は嫌気槽4内に設けられている。調節器123は、信号線162aを介してりん含有量計測器162と、信号線133aを介して設定器133と、信号線123aを介して流入−嫌気槽バイパス流入ポンプ13と接続されている。その他の構成要素は図17で同一符号を付して示したものと同一あるいは同等であるため、その詳細な説明は省略する。
嫌気槽4内の混合液中のりん蓄積菌のりん含有量は、りん含有量計測器162で計測され、計測値は信号線162aを介して調節器123に伝えられる。また、設定器133に設定された目標値は、信号線133aを介して調節器123に伝えられる。調節器123は、りん含有量の計測値と予め定められた目標値との差に応じて、嫌気槽4へのバイパス流入下水量を例えば下記の(10.1)式に従って得られる値とする信号を出力する。
Qana =Qana0+Kana3(Pacm_ana −Pacm_ana *) (10.1)
ここで、
Qana :嫌気槽4へのバイパス流入下水量
Qana0:定数
Kana3:定数(<0)
Pacm_ana *:嫌気槽4内の混合液中のりん蓄積菌のりん含有量の目標値
Pacm_ana :嫌気槽4内の混合液中のりん蓄積菌のりん含有量の計測値
調節器123の出力は信号線123aを介して流入−嫌気槽バイパス流入ポンプ13に伝えられる。
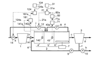
図20はこの発明の実施の形態20による生物学的水処理装置の制御装置を示す構成図である。本実施の形態は、りん吐出量を検知する手段として嫌気槽内の混合液中の下水のりん酸性りん濃度と生物反応槽に流入する下水のりん酸性りん濃度との差を演算する装置を備え、嫌気槽へのバイパス流入下水量を調節するように装置を構成したものである。図20において、142は嫌気槽4内の混合液中の下水のりん酸性りん濃度を計測するりん酸性りん濃度計(りん吐出量検知手段、演算手段)、141は生物反応槽2に流入する下水のりん酸性りん濃度を計測するりん酸性りん濃度計(りん吐出量検知手段、演算手段)、181は嫌気槽4内の混合液中の下水のりん酸性りん濃度と生物反応槽2に流入する下水のりん酸性りん濃度との差を演算する演算器(りん吐出量検知手段、演算手段)、134は嫌気槽4内の混合液中の下水のりん酸性りん濃度と生物反応槽2に流入する下水のりん酸性りん濃度との差の目標値を設定する設定器(りん吐出目標値設定手段)、124は演算器181の演算値と設定器134に設定された目標値との差に応じて嫌気槽4へのバイパス流入下水量を所定の値とする信号を流入−嫌気槽バイパス流入ポンプ13に出力する調節器(嫌気槽流入水量調節信号出力手段)である。りん酸性りん濃度計142は嫌気槽4内に設けられ、りん酸性りん濃度計141は配管bに設けられている。演算器181は、信号線142aを介してりん酸性りん濃度計142と、信号線141aを介してりん酸性りん濃度計141と接続されている。調節器124は、信号線181aを介して演算器181と、信号線134aを介して設定器134と、信号線124aを介して流入−嫌気槽バイパス流入ポンプ13と接続されている。その他の構成要素は図17で同一符号を付して示したものと同一あるいは同等であるため、その詳細な説明は省略する。
嫌気槽4内の混合液中の下水のりん酸性りん濃度は、りん酸性りん濃度計142で計測され、計測値は信号線142aを介して演算器181に伝えられる。生物反応槽2に流入する下水のりん酸性りん濃度は、りん酸性りん濃度計141で計測され、計測値は信号線141aを介して演算器181に伝えられる。演算器181は、例えば下記の(11.1)式に従って、嫌気槽4内の混合液中の下水のりん酸性りん濃度と生物反応槽2に流入する下水のりん酸性りん濃度との差を演算する。
DPO4_ana_in=CPO4_ana −CPO4_in (11.1)
ここで、
DPO4_ana_in:嫌気槽4内の混合液中の下水のりん酸性りん濃度と生物反応槽2に流入する下水のりん酸性りん濃度の差の演算値
CPO4_ana :嫌気槽4内の混合液中の下水のりん酸性りん濃度
CPO4_in:生物反応槽2に流入する下水のりん酸性りん濃度
Qana =Qana0+Kana4(DPO4_ana_in−DPO4_ana_in *) (11.2)
ここで、
Qana :嫌気槽4へのバイパス流入下水量
Qana0:定数
Kana4:定数(<0)
DPO4_ana_in *:嫌気槽4内の混合液中の下水のりん酸性りん濃度と生物反応槽2に流入する下水のりん酸性りん濃度の差の目標値
DPO4_ana_in:嫌気槽4内の混合液中の下水のりん酸性りん濃度と生物反応槽2に流入する下水のりん酸性りん濃度との差の演算値
調節器124の出力は信号線124aを介して流入−嫌気槽バイパス流入ポンプ13に伝えられる。
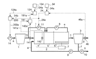
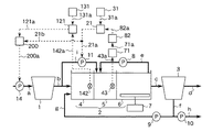
図21はこの発明の実施の形態21による生物学的水処理装置の制御装置を示す構成図である。本実施の形態は、りん吐出量を検知する手段として嫌気槽内の混合液中の下水のりん酸性りん濃度を推定する装置を備え、嫌気槽へのバイパス流入下水量を調節するように装置を構成したものである。図21において、142は嫌気槽4内の混合液中の下水のりん酸性りん濃度を計測するりん酸性りん濃度計(りん吐出量検知手段、推定手段)、131はりん酸性りん濃度の目標値を設定する設定器、171は嫌気槽4内の混合液中の下水のりん酸性りん濃度のデータを蓄積する記憶回路(りん吐出量検知手段、推定手段)、182は記憶回路171に蓄積されたりん酸性りん濃度のデータを用いて嫌気槽4内の混合液中の下水のりん酸性りん濃度を推定する演算器(りん吐出量検知手段、推定手段)、121はりん酸性りん濃度計142の推定値と設定器131に設定された目標値との差に応じて嫌気槽4へのバイパス流入下水量を所定の値とする信号を流入−嫌気槽バイパス流入ポンプ13に出力する調節器である。りん酸性りん濃度計142は嫌気槽4内に設けられている。記憶回路171は、信号線142aを介してりん酸性りん濃度計142と接続されている。演算器182は、信号線171aを介して記憶回路171と接続されている。調節器121は、信号線182aを介して演算器182と、信号線131aを介して設定器131と、信号線121aを介して流入−嫌気槽バイパス流入ポンプ13と接続されている。その他の構成要素は図17で同一符号を付して示したものと同一あるいは同等であるため、その詳細な説明は省略する。
嫌気槽4内の混合液中の下水のりん酸性りん濃度は、りん酸性りん濃度計142で計測され、計測値は信号線142aを介して記憶回路171に伝えられる。演算器182は、記憶回路171に蓄積されたりん酸性りん濃度のデータを用いて任意の時刻の嫌気槽4内の混合液中の下水のりん酸性りん濃度を推定する。これは、最小二乗法などの統計的解析手法を用いて容易に行うことができる。解析に必要なりん酸性りん濃度のデータは、信号線171aを介して記憶回路171より伝えられる。演算器182の推定値は信号線182aを介して調節器121に伝えられる。また、設定器131に設定された目標値は、信号線131aを介して調節器121に伝えられる。調節器121は、りん酸性りん濃度の推定値と予め定められた目標値との差に応じて、嫌気槽4へのバイパス流入下水量を例えば(8.1)式と同様な式に従って得られる値とする信号を出力する。調節器121の出力は信号線121aを介して流入−嫌気槽バイパス流入ポンプ13に伝えられる。
また、この実施の形態21によれば、蓄積されたりん酸性りん濃度のデータを用いて嫌気槽4内の混合液中の下水のりん酸性りん濃度を推定するので、りん酸性りん濃度の分析に時間を要する場合でも嫌気槽4へ供給する有機物量を迅速に調節できる効果が得られる。
図22はこの発明の実施の形態22による生物学的水処理装置の制御装置を示す構成図である。本実施の形態は、系外に流出するりんの量を検知する手段として放流水のりん酸性りん濃度を計測するりん酸性りん濃度計を備え、嫌気槽へのバイパス流入下水量を調節するように装置を構成したものである。図22において、146は放流水のりん酸性りん濃度を計測するりん酸性りん濃度計(流出りん量検知手段、りん濃度計)、135はりん酸性りん濃度の目標値を設定する設定器、125はりん酸性りん濃度計146の計測値と設定器135に設定された目標値との差に応じて嫌気槽4へのバイパス流入下水量を所定の値とする信号を流入−嫌気槽バイパス流入ポンプ13に出力する調節器(嫌気槽流入水量調節信号出力手段)である。りん酸性りん濃度計146は配管dに設けられている。調節器125は、信号線146aを介してりん酸性りん濃度計146と、信号線135aを介して設定器135と、信号線125aを介して流入−嫌気槽バイパス流入ポンプ13と接続されている。その他の構成要素は図17で同一符号を付して示したものと同一あるいは同等であるため、その詳細な説明は省略する。
放流水のりん酸性りん濃度は、りん酸性りん濃度計146で計測され、計測値は信号線146aを介して調節器125に伝えられる。また、設定器135に設定された目標値は、信号線135aを介して調節器125に伝えられる。調節器125は、りん酸性りん濃度の計測値と予め定められた目標値との差に応じて、嫌気槽4へのバイパス流入下水量を例えば下記の(12.1)式に従って得られる値とする信号を出力する。
Qana =Qana0+Kana5(CPO4_out −CPO4_out *) (12.1)
ここで、
Qana :嫌気槽4へのバイパス流入下水量
Qana0:定数
Kana5:定数(>0)
CPO4_out *:放流水のりん酸性りん濃度の目標値
CPO4_out :放流水のりん酸性りん濃度の計測値
調節器125の出力は信号線125aを介して流入−嫌気槽バイパス流入ポンプ13に伝えられる。
図23はこの発明の実施の形態23による生物学的水処理装置の制御装置を示す構成図である。本実施の形態は、系外に流出するりんの量を検知する手段として放流水のりん酸性りん濃度を計測するりん酸性りん濃度計を備え、嫌気槽へのバイパス流入下水量を調節するように装置を構成したものである。図23において、146は放流水のりん酸性りん濃度を計測するりん酸性りん濃度計、126はりん酸性りん濃度計146の計測値に応じて嫌気槽4へのバイパス流入下水量を所定の値とする信号を流入−嫌気槽バイパス流入ポンプ13に出力する調節器(嫌気槽流入水量調節信号出力手段)である。りん酸性りん濃度計146は配管dに設けられている。調節器126は、信号線146aを介してりん酸性りん濃度計146と、信号線126aを介して流入−嫌気槽バイパス流入ポンプ13と接続されている。その他の構成要素は図17で同一符号を付して示したものと同一あるいは同等であるため、その詳細な説明は省略する。
放流水のりん酸性りん濃度は、りん酸性りん濃度計146で計測され、計測値は信号線146aを介して調節器126に伝えられる。調節器126は、りん酸性りん濃度の計測値に応じて、嫌気槽4へのバイパス流入下水量を例えば下記の式(13.1)式に従って得られる値とする信号を出力する。
Qana =Qana0+Kana6CPO4_out (13.1)
ここで、
Qana :嫌気槽4へのバイパス流入下水量
Qana0:定数
Kana6:定数(>0)
CPO4_out :放流水のりん酸性りん濃度の計測値
調節器126の出力は信号線126aを介して流入−嫌気槽バイパス流入ポンプ13に伝えられる。
図24はこの発明の実施の形態24による生物学的水処理装置の制御装置を示す構成図である。本実施の形態は、系外から流入するりんの量を検知する手段として生物反応槽に流入する下水のりん酸性りん濃度を計測するりん酸性りん濃度計を備え、嫌気槽へのバイパス流入下水量を調節するように装置を構成したものである。図24において、141は生物反応槽2に流入する下水のりん酸性りん濃度を計測するりん酸性りん濃度計(流入りん量検知手段、りん濃度計)、137は放流水のりん酸性りん濃度の目標値を設定する設定器、127はりん酸性りん濃度計141の計測値と設定器137に設定された目標値との差に応じて嫌気槽4へのバイパス流入下水量を所定の値とする信号を流入−嫌気槽バイパス流入ポンプ13に出力する調節器(嫌気槽流入水量調節信号出力手段)である。りん酸性りん濃度計141は配管bに設けられている。調節器127は、信号線141aを介してりん酸性りん濃度計141と、信号線137aを介して設定器137と、信号線127aを介して流入−嫌気槽バイパス流入ポンプ13と接続されている。その他の構成要素は図17で同一符号を付して示したものと同一あるいは同等であるため、その詳細な説明は省略する。
生物反応槽2に流入する下水のりん酸性りん濃度は、りん酸性りん濃度計141で計測され、計測値は信号線141aを介して調節器127に伝えられる。また、設定器137に設定された目標値は、信号線137aを介して調節器127に伝えられる。調節器127は、りん酸性りん濃度の計測値と予め定められた目標値との差に応じて、嫌気槽4へのバイパス流入下水量を例えば下記の(14.1)式に従って得られる値とする信号を出力する。
Qana =Qana0+Kana7(CPO4_in−CPO4_out *) (14.1)
ここで、
Qana :嫌気槽4へのバイパス流入下水量
Qana0:定数
Kana7:定数(>0)
CPO4_out *:放流水のりん酸性りん濃度の目標値
CPO4_in:生物反応槽2に流入する下水のりん酸性りん濃度の計測値
調節器127の出力は信号線127aを介して流入−嫌気槽バイパス流入ポンプ13に伝えられる。
図25はこの発明の実施の形態25による生物学的水処理装置の制御装置を示す構成図である。本実施の形態は、系外から流入するりんの量を検知する手段として生物反応槽に流入する下水のりん酸性りん濃度を計測するりん酸性りん濃度計を備え、嫌気槽へのバイパス流入下水量を調節するように装置を構成したものである。図25において、141は生物反応槽2に流入する下水のりん酸性りん濃度を計測するりん酸性りん濃度計、128はりん酸性りん濃度計141の計測値に応じて嫌気槽4へのバイパス流入下水量を所定の値とする信号を流入−嫌気槽バイパス流入ポンプ13に出力する調節器(嫌気槽流入水量調節信号出力手段)である。りん酸性りん濃度計141は配管bに設けられている。調節器128は、信号線141aを介してりん酸性りん濃度計141と、信号線128aを介して流入−嫌気槽バイパス流入ポンプ13と接続されている。その他の構成要素は図17で同一符号を付して示したものと同一あるいは同等であるため、その詳細な説明は省略する。
生物反応槽2に流入する下水のりん酸性りん濃度は、りん酸性りん濃度計141で計測され、計測値は信号線141aを介して調節器128に伝えられる。調節器128は、りん酸性りん濃度の計測値に応じて、嫌気槽4へのバイパス流入下水量を例えば下記の(15.1)式に従って得られる値とする信号を出力する。
Qana =Qana0+Kana8CPO4_in (15.1)
ここで、
Qana :嫌気槽4へのバイパス流入下水量
Qana0:定数
Kana8:定数(>0)
CPO4_in:生物反応槽2に流入する下水のりん酸性りん濃度の計測値
調節器128の出力は信号線128aを介して流入−嫌気槽バイパス流入ポンプ13に伝えられる。
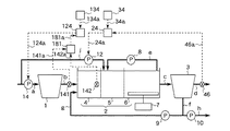
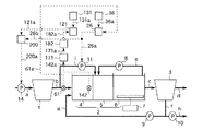
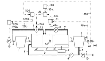
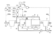
図26はこの発明の実施の形態26による生物学的水処理装置の制御装置を示す構成図である。本実施の形態は、りん吐出量を検知する手段として嫌気槽内の混合液中の下水のりん酸性りん濃度を計測するりん酸性りん濃度計を備え、無酸素槽へのバイパス流入下水量を調節するように装置を構成したものである。図26において、iは最初沈殿池1から流出する下水の一部を無酸素槽5にバイパス流入するために配管bと無酸素槽5とに接続された配管、11は無酸素槽5にバイパス流入する下水の流量を調節するために配管iに設けられた初沈−無酸素槽バイパス流入ポンプである。
その他の構成要素は図1で同一符号を付して示したものと同一あるいは同等であるため、その詳細な説明は省略する。
嫌気槽4内の混合液中の下水のりん酸性りん濃度は、りん酸性りん濃度計142で計測され、計測値は信号線142aを介して調節器121に伝えられる。また、設定器131に設定された目標値は、信号線131aを介して調節器121に伝えられる。調節器121は、りん酸性りん濃度の計測値と予め定められた目標値との差に応じて、無酸素槽5へのバイパス流入下水量を例えば下記の(16.1)式に従って得られる値とする信号を出力する。
Qano =Qano0+Kano8(CPO4_ana −CPO4_ana *) (16.1)
ここで、
Qano :無酸素槽5へのバイパス流入下水量
Qano0:定数
Kano8:定数(>0)
CPO4_ana *:嫌気槽4内の混合液中の下水のりん酸性りん濃度の目標値
CPO4_ana :嫌気槽4内の混合液中の下水のりん酸性りん濃度の計測値
調節器121の出力は信号線121aを介して初沈−無酸素槽バイパス流入ポンプ11に伝えられる。
図27はこの発明の実施の形態27による生物学的水処理装置の制御装置を示す構成図である。本実施の形態は、りん吐出量を検知する手段として嫌気槽内の混合液中の下水の酸化還元電位を計測する酸化還元電位計を備え、無酸素槽へのバイパス流入下水量を調節するように装置を構成したものである。図27において、152は嫌気槽4内の混合液中の下水の酸化還元電位を計測する酸化還元電位計、132は酸化還元電位の目標値を設定する設定器、122は酸化還元電位計152の計測値と設定器132に設定された目標値との差に応じて無酸素槽5へのバイパス流入下水量を所定の値とする信号を初沈−無酸素槽バイパス流入ポンプ11に出力する調節器である。酸化還元電位計152は嫌気槽4内に設けられている。調節器122は、信号線152aを介して酸化還元電位計152と、信号線132aを介して設定器132と、信号線122aを介して初沈−無酸素槽バイパス流入ポンプ11と接続されている。その他の構成要素は図26で同一符号を付して示したものと同一あるいは同等であるため、その詳細な説明は省略する。
嫌気槽4内の混合液中の下水の酸化還元電位は、酸化還元電位計152で計測され、計測値は信号線152aを介して調節器122に伝えられる。また、設定器132に設定された目標値は、信号線132aを介して調節器122に伝えられる。調節器122は、酸化還元電位の計測値と予め定められた目標値との差に応じて、無酸素槽5へのバイパス流入下水量を例えば下記の(17.1)式に従って得られる値とする信号を出力する。
Qano =Qano0+Kano9(Vana −Vana *) (17.1)
ここで、
Qano :嫌気槽4へのバイパス流入下水量
Qano0:定数
Kano9:定数(<0)
Vana *:嫌気槽4内の混合液中の下水の酸化還元電位の目標値
Vana :嫌気槽4内の混合液中の下水の酸化還元電位の計測値
調節器122の出力は信号線122aを介して初沈−無酸素槽バイパス流入ポンプ11に伝えられる。
図28はこの発明の実施の形態28による生物学的水処理装置の制御装置を示す構成図である。本実施の形態は、りん吐出量を検知する手段として嫌気槽内の混合液中のりん蓄積菌のりん含有量を計測するりん含有量計測器を備え、無酸素槽へのバイパス流入下水量を調節するように装置を構成したものである。図28において、162は嫌気槽4内の混合液中のりん蓄積菌のりん含有量を計測するりん含有量計測器、133はりん含有量の目標値を設定する設定器、123はりん含有量計測器162の計測値と設定器133に設定された目標値との差に応じて無酸素槽5へのバイパス流入下水量を所定の値とする信号を初沈−無酸素槽バイパス流入ポンプ11に出力する調節器である。りん含有量計測器162は嫌気槽4内に設けられている。調節器123は、信号線162aを介してりん含有量計測器162と、信号線133aを介して設定器133と、信号線123aを介して初沈−無酸素槽バイパス流入ポンプ11と接続されている。その他の構成要素は図26で同一符号を付して示したものと同一あるいは同等であるため、その詳細な説明は省略する。
嫌気槽4内の混合液中のりん蓄積菌のりん含有量は、りん含有量計測器162で計測され、計測値は信号線162aを介して調節器123に伝えられる。また、設定器133に設定された目標値は、信号線133aを介して調節器123に伝えられる。調節器123は、りん含有量の計測値と予め定められた目標値との差に応じて、嫌気槽4へのバイパス流入下水量を例えば下記の(18.1)式に従って得られる値とする信号を出力する。
Qano =Qano0+Kana10 (Pacm_ana −Pacm_ana *) (18.1)
ここで、
Qano :無酸素槽5へのバイパス流入下水量
Qano0:定数
Kano10 :定数(>0)
Pacm_ana *:嫌気槽4内の混合液中のりん蓄積菌のりん含有量の目標値
Pacm_ana :嫌気槽4内の混合液中のりん蓄積菌のりん含有量の計測値
調節器123の出力は信号線123aを介して初沈−無酸素槽バイパス流入ポンプ11に伝えられる。
図29はこの発明の実施の形態29による生物学的水処理装置の制御装置を示す構成図である。本実施の形態は、りん吐出量を検知する手段として嫌気槽内の混合液中の下水のりん酸性りん濃度と生物反応槽に流入する下水ののりん酸性りん濃度との差を演算する装置を備え、無酸素槽へのバイパス流入下水量を調節するように装置を構成したものである。図29において、142は嫌気槽4内の混合液中の下水のりん酸性りん濃度を計測するりん酸性りん濃度計、141は生物反応槽2に流入する下水のりん酸性りん濃度を計測するりん酸性りん濃度計、181は嫌気槽4内の混合液中の下水のりん酸性りん濃度と生物反応槽2に流入する下水のりん酸性りん濃度との差を演算する演算器、134は嫌気槽4内の混合液中の下水のりん酸性りん濃度と生物反応槽2に流入する下水のりん酸性りん濃度との差の目標値を設定する設定器、124は演算器181の演算値と設定器134に設定された目標値との差に応じて無酸素槽5へのバイパス流入下水量を所定の値とする信号を初沈−無酸素槽バイパス流入ポンプ11に出力する調節器である。りん酸性りん濃度計142は嫌気槽4内に設けられ、りん酸性りん濃度計141は配管bに設けられている。演算器181は、信号線142aを介してりん酸性りん濃度計142と、信号線141aを介してりん酸性りん濃度計141と接続されている。調節器124は、信号線181aを介して演算器181と、信号線134aを介して設定器134と、信号線124aを介して初沈−無酸素槽バイパス流入ポンプ11と接続されている。その他の構成要素は図26で同一符号を付して示したものと同一あるいは同等であるため、その詳細な説明は省略する。
嫌気槽4内の混合液中の下水のりん酸性りん濃度は、りん酸性りん濃度計142で計測され、計測値は信号線142aを介して演算器181に伝えられる。生物反応槽2に流入する下水のりん酸性りん濃度は、りん酸性りん濃度計141で計測され、計測値は信号線141aを介して演算器181に伝えられる。演算器181は、例えば下記の(19.1)式に従って、嫌気槽4内の混合液中の下水のりん酸性りん濃度と生物反応槽2に流入する下水のりん酸性りん濃度との差を演算する。
DPO4_ana_in=CPO4_ana −CPO4_in (19.1)
ここで、
DPO4_ana_in:嫌気槽4内の混合液中の下水のりん酸性りん濃度と生物反応槽2に流入する下水のりん酸性りん濃度の差の演算値
CPO4_ana :嫌気槽4内の混合液中の下水のりん酸性りん濃度
CPO4_in:生物反応槽2に流入する下水のりん酸性りん濃度
Qano =Qano0+Kano11 (DPO4_ana_in−DPO4_ana_in *) (19.2)
ここで、
Qano :無酸素槽5へのバイパス流入下水量
Qano0:定数
Kano11 :定数(>0)
DPO4_ana_in *:嫌気槽4内の混合液中の下水のりん酸性りん濃度と生物反応槽2に流入する下水のりん酸性りん濃度の差の目標値
DPO4_ana_in:嫌気槽4内の混合液中の下水のりん酸性りん濃度と生物反応槽2に流入する下水のりん酸性りん濃度との差の演算値
調節器124の出力は信号線124aを介して初沈−無酸素槽バイパス流入ポンプ11に伝えられる。
図30はこの発明の実施の形態30による生物学的水処理装置の制御装置を示す構成図である。本実施の形態は、りん吐出量を検知する手段として嫌気槽内の混合液中の下水のりん酸性りん濃度を推定する装置を備え、無酸素槽へのバイパス流入下水量を調節するように装置を構成したものである。図30において、142は嫌気槽4内の混合液中の下水のりん酸性りん濃度を計測するりん酸性りん濃度計、131はりん酸性りん濃度の目標値を設定する設定器、171は嫌気槽4内の混合液中の下水のりん酸性りん濃度のデータを蓄積する記憶回路、182は記憶回路171に蓄積されたりん酸性りん濃度のデータを用いて嫌気槽4内の混合液中の下水のりん酸性りん濃度を推定する演算器、121はりん酸性りん濃度計142の推定値と設定器131に設定された目標値との差に応じて無酸素槽5へのバイパス流入下水量を所定の値とする信号を初沈−無酸素槽バイパス流入ポンプ11に出力する調節器である。りん酸性りん濃度計142は嫌気槽4内に設けられている。記憶回路171は、信号線142aを介してりん酸性りん濃度計142と接続されている。演算器182は、信号線171aを介して記憶回路171と接続されている。調節器121は、信号線182aを介して演算器182と、信号線131aを介して設定器131と、信号線121aを介して初沈−無酸素槽バイパス流入ポンプ11と接続されている。その他の構成要素は図26で同一符号を付して示したものと同一あるいは同等であるため、その詳細な説明は省略する。
嫌気槽4内の混合液中のりん酸性りん濃度は、りん酸性りん濃度計142で計測され、計測値は信号線142aを介して記憶回路171に伝えられる。演算器182は、記憶回路171に蓄積されたりん酸性りん濃度のデータを用いて任意の時刻の嫌気槽4内の混合液中の下水のりん酸性りん濃度を推定する。これは、最小二乗法などの統計的解析手法を用いて容易に行うことができる。解析に必要なりん酸性りん濃度のデータは、信号線171aを介して記憶回路171より伝えられる。演算器182の推定値は信号線182aを介して調節器121に伝えられる。また、設定器131に設定された目標値は、信号線131aを介して調節器121に伝えられる。調節器121は、りん酸性りん濃度の推定値と予め定められた目標値との差に応じて、無酸素槽5へのバイパス流入下水量を例えば(16.1)式と同様な式に従って得られる値とする信号を出力する。調節器121の出力は信号線121aを介して初沈−無酸素槽バイパス流入ポンプ11に伝えられる。
また、この実施の形態30によれば、蓄積されたりん酸性りん濃度のデータを用いて嫌気槽4内の混合液中の下水のりん酸性りん濃度を推定するので、りん酸性りん濃度の分析に時間を要する場合でも無酸素槽5へ供給する有機物量を迅速に調節できる効果が得られる。
図31はこの発明の実施の形態31による生物学的水処理装置の制御装置を示す構成図である。本実施の形態は、系外に流出するりんの量を検知する手段として放流水のりん酸性りん濃度を計測するりん酸性りん濃度計を備え、無酸素槽へのバイパス流入下水量を調節するように装置を構成したものである。図31において、146は放流水のりん酸性りん濃度を計測するりん酸性りん濃度計、135はりん酸性りん濃度の目標値を設定する設定器、125はりん酸性りん濃度計146の計測値と設定器135に設定された目標値との差に応じて無酸素槽5へのバイパス流入下水量を所定の値とする信号を初沈−無酸素槽バイパス流入ポンプ11に出力する調節器である。りん酸性りん濃度計146は配管dに設けられている。調節器125は、信号線146aを介してりん酸性りん濃度計146と、信号線135aを介して設定器135と、信号線125aを介して初沈−無酸素槽バイパス流入ポンプ11と接続されている。その他の構成要素は図26で同一符号を付して示したものと同一あるいは同等であるため、その詳細な説明は省略する。
放流水のりん酸性りん濃度は、りん酸性りん濃度計146で計測され、計測値は信号線146aを介して調節器125に伝えられる。また、設定器135に設定された目標値は、信号線135aを介して調節器125に伝えられる。調節器125は、りん酸性りん濃度の計測値と予め定められた目標値との差に応じて、無酸素槽5へのバイパス流入下水量を例えば下記の(20.1)式に従って得られる値とする信号を出力する。
Qano =Qano0+Kano12 (CPO4_out −CPO4_out *) (20.1)
ここで、
Qano :無酸素槽5へのバイパス流入下水量
Qano0:定数
Kano12 :定数(<0)
CPO4_out * :放流水のりん酸性りん濃度の目標値
CPO4_out :放流水のりん酸性りん濃度の計測値
調節器125の出力は信号線125aを介して初沈−無酸素槽バイパス流入ポンプ11に伝えられる。
図32はこの発明の実施の形態32による生物学的水処理装置の制御装置を示す構成図である。本実施の形態は、系外に流出するりんの量を検知する手段として放流水のりん酸性りん濃度を計測するりん酸性りん濃度計を備え、無酸素槽へのバイパス流入下水量を調節するように装置を構成したものである。図32において、146は放流水のりん酸性りん濃度を計測するりん酸性りん濃度計、126はりん酸性りん濃度計146の計測値に応じて無酸素槽5へのバイパス流入下水量を所定の値とする信号を初沈−無酸素槽バイパス流入ポンプ11に出力する調節器である。りん酸性りん濃度計146は配管dに設けられている。調節器126は、信号線146aを介してりん酸性りん濃度計146と、信号線126aを介して初沈−無酸素槽バイパス流入ポンプ11と接続されている。その他の構成要素は図26で同一符号を付して示したものと同一あるいは同等であるため、その詳細な説明は省略する。
放流水のりん酸性りん濃度は、りん酸性りん濃度計146で計測され、計測値は信号線146aを介して調節器126に伝えられる。調節器126は、りん酸性りん濃度の計測値に応じて、無酸素槽5へのバイパス流入下水量を例えば下記の式(21.1)式に従って得られる値とする信号を出力する。
Qano =Qano0+Kano13 CPO4_out (21.1)
ここで、
Qano :無酸素槽5へのバイパス流入下水量
Qano0:定数
Kano13 :定数(<0)
CPO4_out :放流水のりん酸性りん濃度の計測値
調節器126の出力は信号線126aを介して初沈−無酸素槽バイパス流入ポンプ11に伝えられる。
図33はこの発明の実施の形態33による生物学的水処理装置の制御装置を示す構成図である。本実施の形態は、系外から流入するりんの量を検知する手段として生物反応槽に流入する下水のりん酸性りん濃度を計測するりん酸性りん濃度計を備え、無酸素槽へのバイパス流入下水量を調節するように装置を構成したものである。図33において、141は生物反応槽2に流入する下水のりん酸性りん濃度を計測するりん酸性りん濃度計、137は放流水のりん酸性りん濃度の目標値を設定する設定器、127はりん酸性りん濃度計141の計測値と設定器137に設定された目標値との差に応じて無酸素槽5へのバイパス流入下水量を所定の値とする信号を初沈−無酸素槽バイパス流入ポンプ11に出力する調節器である。りん酸性りん濃度計141は配管bに設けられている。調節器127は、信号線141aを介してりん酸性りん濃度計141と、信号線137aを介して設定器137と、信号線127aを介して初沈−無酸素槽バイパス流入ポンプ11と接続されている。その他の構成要素は図26で同一符号を付して示したものと同一あるいは同等であるため、その詳細な説明は省略する。
生物反応槽2に流入する下水のりん酸性りん濃度は、りん酸性りん濃度計141で計測され、計測値は信号線141aを介して調節器127に伝えられる。また、設定器137に設定された目標値は、信号線137aを介して調節器127に伝えられる。調節器127は、りん酸性りん濃度の計測値と予め定められた目標値との差に応じて、無酸素槽5へのバイパス流入下水量を例えば下記の(22.1)式に従って得られる値とする信号を出力する。
Qano =Qano0+Kano14 (CPO4_in−CPO4_out *) (22.1)
ここで、
Qano :無酸素槽5へのバイパス流入下水量
Qano0:定数
Kano14 :定数(<0)
CPO4_out *:放流水のりん酸性りん濃度の目標値
CPO4_in:生物反応槽2に流入する下水のりん酸性りん濃度の計測値
調節器127の出力は信号線127aを介して初沈−無酸素槽バイパス流入ポンプ11に伝えられる。
図34はこの発明の実施の形態34による生物学的水処理装置の制御装置を示す構成図である。本実施の形態は、系外から流入するりんの量を検知する手段として生物反応槽に流入する下水のりん酸性りん濃度を計測するりん酸性りん濃度計を備え、無酸素槽へのバイパス流入下水量を調節するように装置を構成したものである。図34において、141は生物反応槽2に流入する下水のりん酸性りん濃度を計測するりん酸性りん濃度計、128はりん酸性りん濃度計141の計測値に応じて無酸素槽5へのバイパス流入下水量を所定の値とする信号を初沈−無酸素槽バイパス流入ポンプ11に出力する調節器である。りん酸性りん濃度計141は配管bに設けられている。調節器128は、信号線141aを介してりん酸性りん濃度計141と、信号線128aを介して初沈−無酸素槽バイパス流入ポンプ11と接続されている。その他の構成要素は図26で同一符号を付して示したものと同一あるいは同等であるため、その詳細な説明は省略する。
生物反応槽2に流入する下水のりん酸性りん濃度は、りん酸性りん濃度計141で計測され、計測値は信号線141aを介して調節器128に伝えられる。調節器128は、りん酸性りん濃度の計測値に応じて、無酸素槽5へのバイパス流入下水量を例えば下記の(23.1)式に従って得られる値とする信号を出力する。
Qano =Qano0+Kano15 CPO4_in (23.1)
ここで、
Qano :無酸素槽5へのバイパス流入下水量
Qano0:定数
Kano15 :定数(<0)
CPO4_in:生物反応槽2に流入する下水のりん酸性りん濃度の計測値
調節器128の出力は信号線128aを介して初沈−無酸素槽バイパス流入ポンプ11に伝えられる。
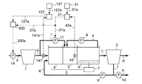
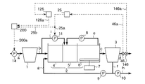
図35はこの発明の実施の形態35による生物学的水処理装置の制御装置を示す構成図である。本実施の形態は、脱窒量を検知する手段として無酸素槽内の混合液中の下水の硝酸性窒素濃度を計測する硝酸性窒素濃度計を備え、無酸素槽へのバイパス流入下水量を調節するように装置を構成したものである。さらに、本実施の形態は、りん吐出量を検知する手段として嫌気槽内の混合液中の下水のりん酸性りん濃度を計測するりん酸性りん濃度計を備え、最初沈殿池に流入する下水の流量(以下、最初沈殿池への流入下水量という)を調節するように装置を構成したものである。図35において、14は最初沈殿池1に流入する下水の流量を調節するために配管aに設けられた最初沈殿池流入ポンプ(最初沈殿池流入水量調節手段)である。
その他の構成要素は図1で同一符号を付して示したものと同一あるいは同等であるため、その詳細な説明は省略する。
実施の形態1の場合と同様に、無酸素槽5へのバイパス流入下水量を調節する。すなわち、(1.1)式に従って得られる値の信号を流入−無酸素槽バイパス流入ポンプ12に出力する。
嫌気槽4内の混合液中の下水のりん酸性りん濃度は、りん酸性りん濃度計142で計測され、計測値は信号線142aを介して調節器121に伝えられる。また、設定器131に設定された目標値は、信号線131aを介して調節器121に伝えられる。調節器121は、りん酸性りん濃度の計測値と予め定められた目標値との差に応じて、嫌気槽4への流入下水量を例えば(8.1)式と同様な式に従って得られる値とする信号を出力する。調節器121の出力は信号線121aを介して最初沈殿池流入ポンプ14に伝えられる。
図36はこの発明の実施の形態36による生物学的水処理装置の制御装置を示す構成図である。本実施の形態は、脱窒量を検知する手段として無酸素槽内の混合液中の下水の酸化還元電位を計測する酸化還元電位計を備え、無酸素槽へのバイパス流入下水量を調節するように装置を構成したものである。さらに、本実施の形態は、りん吐出量を検知する手段として嫌気槽内の混合液中の下水のりん酸性りん濃度を計測するりん酸性りん濃度計を備え、最初沈殿池への流入下水量を調節するように装置を構成したものである。図36において、各構成要素は図3及び図35で同一符号を付して示したものと同一あるいは同等であるため、その詳細な説明は省略する。
実施の形態3の場合と同様に、無酸素槽5へのバイパス流入下水量を調節する。すなわち、(2.1)式に従って得られる値の信号を流入−無酸素槽バイパス流入ポンプ12に出力する。
また、実施の形態35の場合と同様に、最初沈殿池1への流入下水量を調節する。すなわち、(8.1)式と同様な式に従って得られる値の信号を最初沈殿池流入ポンプ14に出力する。
図37はこの発明の実施の形態37による生物学的水処理装置の制御装置を示す構成図である。本実施の形態は、脱窒量を検知する手段として無酸素槽内の混合液中の下水の硝酸性窒素濃度と放流水の硝酸性窒素濃度との差を演算する装置を備え、無酸素槽へのバイパス流入下水量を調節するように装置を構成したものである。さらに、本実施の形態は、りん吐出量を検知する手段として嫌気槽内の混合液中の下水のりん酸性りん濃度を計測するりん酸性りん濃度計を備え、最初沈殿池への流入下水量を調節するように装置を構成したものである。図37において、各構成要素は図5及び図35で同一符号を付して示したものと同一あるいは同等であるため、その詳細な説明は省略する。
実施の形態5の場合と同様に、無酸素槽5へのバイパス流入下水量を調節する。すなわち、(3.1)式に従って得られる値の信号を流入−無酸素槽バイパス流入ポンプ12に出力する。
また、実施の形態35の場合と同様に、最初沈殿池1への流入下水量を調節する。すなわち、(8.1)式と同様な式に従って得られる値の信号を最初沈殿池流入ポンプ14に出力する。
図38はこの発明の実施の形態38による生物学的水処理装置の制御装置を示す構成図である。本実施の形態は、脱窒量を検知する手段として無酸素槽内の混合液中の下水の硝酸性窒素濃度を推定する装置を備え、無酸素槽へのバイパス流入下水量を調節するように装置を構成したものである。さらに、本実施の形態は、りん吐出量を検知する手段として嫌気槽内の混合液中の下水のりん酸性りん濃度を計測するりん酸性りん濃度計を備え、最初沈殿池への流入下水量を調節するように装置を構成したものである。図38において、各構成要素は図7及び図35で同一符号を付して示したものと同一あるいは同等であるため、その詳細な説明は省略する。
実施の形態7の場合と同様に、無酸素槽5へのバイパス流入下水量を調節する。すなわち、(1.1)式と同様な式に従って得られる値の信号を流入−無酸素槽バイパス流入ポンプ12に出力する。
また、実施の形態35の場合と同様に、最初沈殿池1への流入下水量を調節する。すなわち、(8.1)式と同様な式に従って得られる値の信号を最初沈殿池流入ポンプ14に出力する。
図39はこの発明の実施の形態39による生物学的水処理装置の制御装置を示す構成図である。本実施の形態は、系外に流出する窒素の量を検知する手段として放流水の硝酸性窒素濃度を計測する硝酸性窒素濃度計を備え、無酸素槽へのバイパス流入下水量を調節するように装置を構成したものである。さらに、本実施の形態は、りん吐出量を検知する手段として嫌気槽内の混合液中の下水のりん酸性りん濃度を計測するりん酸性りん濃度計を備え、最初沈殿池への流入下水量を調節するように装置を構成したものである。図39において、各構成要素は図9及び図35で同一符号を付して示したものと同一あるいは同等であるため、その詳細な説明は省略する。
実施の形態9の場合と同様に、無酸素槽5へのバイパス流入下水量を調節する。すなわち、(4.1)式に従って得られる値の信号を流入−無酸素槽バイパス流入ポンプ12に出力する。
また、実施の形態35の場合と同様に、最初沈殿池1への流入下水量を調節する。すなわち、(8.1)式と同様な式に従って得られる値の信号を最初沈殿池流入ポンプ14に出力する。
図40はこの発明の実施の形態40による生物学的水処理装置の制御装置を示す構成図である。本実施の形態は、系外に流出する窒素の量を検知する手段として放流水の硝酸性窒素濃度を計測する硝酸性窒素濃度計を備え、無酸素槽へのバイパス流入下水量を調節するように装置を構成したものである。さらに、本実施の形態は、りん吐出量を検知する手段として嫌気槽内の混合液中の下水のりん酸性りん濃度を計測するりん酸性りん濃度計を備え、最初沈殿池への流入下水量を調節するように装置を構成したものである。図40において、各構成要素は図11及び図35で同一符号を付して示したものと同一あるいは同等であるため、その詳細な説明は省略する。
実施の形態11の場合と同様に、無酸素槽5へのバイパス流入下水量を調節する。すなわち、(5.1)式に従って得られる値の信号を流入−無酸素槽バイパス流入ポンプ12に出力する。
また、実施の形態35の場合と同様に、最初沈殿池1への流入下水量を調節する。すなわち、(8.1)式と同様な式に従って得られる値の信号を最初沈殿池流入ポンプ14に出力する。
図41はこの発明の実施の形態41による生物学的水処理装置の制御装置を示す構成図である。本実施の形態は、系外から流入する窒素の量を検知する手段として生物反応槽に流入する下水の全窒素濃度を計測する全窒素濃度計を備え、無酸素槽へのバイパス流入下水量を調節するように装置を構成したものである。さらに、本実施の形態は、りん吐出量を検知する手段として嫌気槽内の混合液中の下水のりん酸性りん濃度を計測するりん酸性りん濃度計を備え、最初沈殿池への流入下水量を調節するように装置を構成したものである。図41において、各構成要素は図13及び図35で同一符号を付して示したものと同一あるいは同等であるため、その詳細な説明は省略する。
実施の形態13の場合と同様に、無酸素槽5へのバイパス流入下水量を調節する。すなわち、(6.1)式に従って得られる値の信号を流入−無酸素槽バイパス流入ポンプ12に出力する。
また、実施の形態35の場合と同様に、最初沈殿池1への流入下水量を調節する。すなわち、(8.1)式と同様な式に従って得られる値の信号を最初沈殿池流入ポンプ14に出力する。
図42はこの発明の実施の形態42による生物学的水処理装置の制御装置を示す構成図である。本実施の形態は、系外から流入する窒素の量を検知する手段として、生物反応槽2に流入する下水の全窒素濃度を計測する全窒素濃度計を備え、無酸素槽へのバイパス流入下水量を調節するように装置を構成したものである。さらに、本実施の形態は、りん吐出量を検知する手段として嫌気槽内の混合液中の下水のりん酸性りん濃度を計測するりん酸性りん濃度計を備え、最初沈殿池への流入下水量を調節するように装置を構成したものである。図42において、各構成要素は図15及び図35で同一符号を付して示したものと同一あるいは同等であるため、その詳細な説明は省略する。
実施の形態15の場合と同様に、無酸素槽5へのバイパス流入下水量を調節する。すなわち、(7.1)式に従って得られる値の信号を流入−無酸素槽バイパス流入ポンプ12に出力する。
また、実施の形態35の場合と同様に、最初沈殿池1への流入下水量を調節する。すなわち、(8.1)式と同様な式に従って得られる値の信号を最初沈殿池流入ポンプ14に出力する。
図43はこの発明の実施の形態43による生物学的水処理装置の制御装置を示す構成図である。本実施の形態は、脱窒量を検知する手段として無酸素槽内の混合液中の下水の硝酸性窒素濃度を計測する硝酸性窒素濃度計を備え、無酸素槽へのバイパス流入下水量を調節するように装置を構成したものである。さらに、本実施の形態は、りん吐出量を検知する手段として嫌気槽内の混合液中の下水の酸化還元電位を計測する酸化還元電位計を備え、最初沈殿池への流入下水量を調節するように装置を構成したものである。図43において、14は最初沈殿池1に流入する下水の流量を調節するために配管aに設けられた最初沈殿池流入ポンプである。
その他の構成要素は図1で同一符号を付して示したものと同一あるいは同等であるため、その詳細な説明は省略する。
実施の形態1の場合と同様に、無酸素槽5へのバイパス流入下水量を調節する。すなわち、(1.1)式に従って得られる値の信号を流入−無酸素槽バイパス流入ポンプ12に出力する。
嫌気槽4内の混合液の中の下水の酸化還元電位は、酸化還元電位計152で計測され、計測値は信号線152aを介して調節器122に伝えられる。また、設定器132に設定された目標値は、信号線132aを介して調節器122に伝えられる。調節器122は、酸化還元電位の計測値と予め定められた目標値との差に応じて、嫌気槽4への流入下水量を例えば(9.1)式と同様な式に従って得られる値とする信号を出力する。調節器122の出力は信号線122aを介して最初沈殿池流入ポンプ14に伝えられる。
図44はこの発明の実施の形態44による生物学的水処理装置の制御装置を示す構成図である。本実施の形態は、脱窒量を検知する手段として無酸素槽内の混合液中の下水の酸化還元電位を計測する酸化還元電位計を備え、無酸素槽へのバイパス流入下水量を調節するように装置を構成したものである。さらに、本実施の形態は、りん吐出量を検知する手段として嫌気槽内の混合液中の下水の酸化還元電位を計測する酸化還元電位計を備え、最初沈殿池への流入下水量を調節するように装置を構成したものである。図44において、各構成要素は図3及び図43で同一符号を付して示したものと同一あるいは同等であるため、その詳細な説明は省略する。
実施の形態3の場合と同様に、無酸素槽5へのバイパス流入下水量を調節する。すなわち、(2.1)式に従って得られる値の信号を流入−無酸素槽バイパス流入ポンプ12に出力する。
また、実施の形態43の場合と同様に、最初沈殿池1への流入下水量を調節する。すなわち、(9.1)式と同様な式に従って得られる値の信号を最初沈殿池流入ポンプ14に出力する。
図45はこの発明の実施の形態45による生物学的水処理装置の制御装置を示す構成図である。本実施の形態は、脱窒量を検知する手段として無酸素槽内の混合液中の下水の硝酸性窒素濃度と放流水の硝酸性窒素濃度との差を演算する装置を備え、無酸素槽へのバイパス流入下水量を調節するように装置を構成したものである。さらに、本実施の形態は、りん吐出量を検知する手段として嫌気槽内の混合液中の下水の酸化還元電位を計測する酸化還元電位計を備え、最初沈殿池への流入下水量を調節するように装置を構成したものである。図45において、各構成要素は図5及び図43で同一符号を付して示したものと同一あるいは同等であるため、その詳細な説明は省略する。
実施の形態5の場合と同様に、無酸素槽5へのバイパス流入下水量を調節する。すなわち、(3.1)式に従って得られる値の信号を流入−無酸素槽バイパス流入ポンプ12に出力する。
また、実施の形態43の場合と同様に、最初沈殿池1への流入下水量を調節する。すなわち、(9.1)式と同様な式に従って得られる値の信号を最初沈殿池流入ポンプ14に出力する。
図46はこの発明の実施の形態46による生物学的水処理装置の制御装置を示す構成図である。本実施の形態は、脱窒量を検知する手段として無酸素槽内の混合液中の下水の硝酸性窒素濃度を推定する装置を備え、無酸素槽へのバイパス流入下水量を調節するように装置を構成したものである。さらに、本実施の形態は、りん吐出量を検知する手段として嫌気槽内の混合液中の下水の酸化還元電位を計測する酸化還元電位計を備え、最初沈殿池への流入下水量を調節するように装置を構成したものである。図46において、各構成要素は図7及び図43で同一符号を付して示したものと同一あるいは同等であるため、その詳細な説明は省略する。
実施の形態7の場合と同様に、無酸素槽5へのバイパス流入下水量を調節する。すなわち、(1.1)式と同様な式に従って得られる値の信号を流入−無酸素槽バイパス流入ポンプ12に出力する。
また、実施の形態43の場合と同様に、最初沈殿池1への流入下水量を調節する。すなわち、(9.1)式と同様な式に従って得られる値の信号を最初沈殿池流入ポンプ14に出力する。
図47はこの発明の実施の形態47による生物学的水処理装置の制御装置を示す構成図である。本実施の形態は、系外に流出する窒素の量を検知する手段として放流水の硝酸性窒素濃度を計測する硝酸性窒素濃度計を備え、無酸素槽へのバイパス流入下水量を調節するように装置を構成したものである。さらに、本実施の形態は、りん吐出量を検知する手段として嫌気槽内の混合液中の下水の酸化還元電位を計測する酸化還元電位計を備え、最初沈殿池への流入下水量を調節するように装置を構成したものである。図47において、各構成要素は図9及び図43で同一符号を付して示したものと同一あるいは同等であるため、その詳細な説明は省略する。
実施の形態9の場合と同様に、無酸素槽5へのバイパス流入下水量を調節する。すなわち、(4.1)式に従って得られる値の信号を流入−無酸素槽バイパス流入ポンプ12に出力する。
また、実施の形態43の場合と同様に、最初沈殿池1への流入下水量を調節する。すなわち、(9.1)式と同様な式に従って得られる値の信号を最初沈殿池流入ポンプ14に出力する。
図48はこの発明の実施の形態48による生物学的水処理装置の制御装置を示す構成図である。本実施の形態は、系外に流出する窒素の量を検知する手段として放流水の硝酸性窒素濃度を計測する硝酸性窒素濃度計を備え、無酸素槽へのバイパス流入下水量を調節するように装置を構成したものである。さらに、本実施の形態は、りん吐出量を検知する手段として嫌気槽内の混合液中の下水の酸化還元電位を計測する酸化還元電位計を備え、最初沈殿池への流入下水量を調節するように装置を構成したものである。図48において、各構成要素は図11及び図43で同一符号を付して示したものと同一あるいは同等であるため、その詳細な説明は省略する。
実施の形態11の場合と同様に、無酸素槽5へのバイパス流入下水量を調節する。すなわち、(5.1)式に従って得られる値の信号を流入−無酸素槽バイパス流入ポンプ12に出力する。
また、実施の形態43の場合と同様に、最初沈殿池1への流入下水量を調節する。すなわち、(9.1)式と同様な式に従って得られる値の信号を最初沈殿池流入ポンプ14に出力する。
図49はこの発明の実施の形態49による生物学的水処理装置の制御装置を示す構成図である。本実施の形態は、系外から流入する窒素の量を検知する手段として生物反応槽に流入する下水の全窒素濃度を計測する全窒素濃度計を備え、無酸素槽へのバイパス流入下水量を調節するように装置を構成したものである。さらに、本実施の形態は、りん吐出量を検知する手段として嫌気槽内の混合液中の下水の酸化還元電位を計測する酸化還元電位計を備え、最初沈殿池への流入下水量を調節するように装置を構成したものである。図49において、各構成要素は図13及び図43で同一符号を付して示したものと同一あるいは同等であるため、その詳細な説明は省略する。
実施の形態13の場合と同様に、無酸素槽5へのバイパス流入下水量を調節する。すなわち、(6.1)式に従って得られる値の信号を流入−無酸素槽バイパス流入ポンプ12に出力する。
また、実施の形態43の場合と同様に、最初沈殿池1への流入下水量を調節する。すなわち、(9.1)式と同様な式に従って得られる値の信号を最初沈殿池流入ポンプ14に出力する。
図50はこの発明の実施の形態50による生物学的水処理装置の制御装置を示す構成図である。本実施の形態は、系外から流入する窒素の量を検知する手段として生物反応槽に流入する下水の全窒素濃度を計測する全窒素濃度計を備え、無酸素槽へのバイパス流入下水量を調節するように装置を構成したものである。さらに、本実施の形態は、りん吐出量を検知する手段として嫌気槽内の混合液中の下水の酸化還元電位を計測する酸化還元電位計を備え、最初沈殿池への流入下水量を調節するように装置を構成したものである。図50において、各構成要素は図15及び図43で同一符号を付して示したものと同一あるいは同等であるため、その詳細な説明は省略する。
実施の形態15の場合と同様に、無酸素槽5へのバイパス流入下水量を調節する。すなわち、(7.1)式に従って得られる値の信号を流入−無酸素槽バイパス流入ポンプ12に出力する。
また、実施の形態43の場合と同様に、最初沈殿池1への流入下水量を調節する。すなわち、(9.1)式と同様な式に従って得られる値の信号を最初沈殿池流入ポンプ14に出力する。
図51はこの発明の実施の形態51による生物学的水処理装置の制御装置を示す構成図である。本実施の形態は、脱窒量を検知する手段として無酸素槽内の混合液中の硝酸性窒素濃度を計測する硝酸性窒素濃度計を備え、無酸素槽へのバイパス流入下水量を調節するように装置を構成したものである。さらに、本実施の形態は、りん吐出量を検知する手段として嫌気槽内のりん蓄積菌のりん含有量を計測するりん含有量計測器を備え、最初沈殿池への流入下水量を調節するように装置を構成したものである。図51において、14は最初沈殿池1に流入する下水の流量を調節するために配管aに設けられた最初沈殿池流入ポンプである。
その他の構成要素は図1で同一符号を付して示したものと同一あるいは同等であるため、その詳細な説明は省略する。
実施の形態1の場合と同様に、無酸素槽5へのバイパス流入下水量を調節する。すなわち、(1.1)式に従って得られる値の信号を流入−無酸素槽バイパス流入ポンプ12に出力する。
嫌気槽4内の混合液中のりん蓄積菌のりん含有量は、りん含有量計測器162で計測され、計測値は信号線162aを介して調節器123に伝えられる。また、設定器133に設定された目標値は、信号線133aを介して調節器123に伝えられる。調節器123は、りん含有量の計測値と予め定められた目標値との差に応じて、嫌気槽4への流入下水量を例えば(10.1)式と同様な式に従って得られる値とする信号を出力する。調節器123の出力は信号線123aを介して最初沈殿池流入ポンプ14に伝えられる。
図52はこの発明の実施の形態52による生物学的水処理装置の制御装置を示す構成図である。本実施の形態は、脱窒量を検知する手段として無酸素槽内の混合液中の下水の酸化還元電位を計測する酸化還元電位計を備え、無酸素槽へのバイパス流入下水量を調節するように装置を構成したものである。さらに、本実施の形態は、りん吐出量を検知する手段として嫌気槽内の混合液中のりん蓄積菌のりん含有量を計測するりん含有量計測器を備え、最初沈殿池への流入下水量を調節するように装置を構成したものである。図52において、各構成要素は図3及び図51で同一符号を付して示したものと同一あるいは同等であるため、その詳細な説明は省略する。
実施の形態3の場合と同様に、無酸素槽5へのバイパス流入下水量を調節する。すなわち、(2.1)式に従って得られる値の信号を流入−無酸素槽バイパス流入ポンプ12に出力する。
また、実施の形態51の場合と同様に、最初沈殿池1への流入下水量を調節する。すなわち、(10.1)式と同様な式に従って得られる値の信号を最初沈殿池流入ポンプ14に出力する。
図53はこの発明の実施の形態53による生物学的水処理装置の制御装置を示す構成図である。本実施の形態は、脱窒量を検知する手段として無酸素槽内の混合液中の下水の硝酸性窒素濃度と放流水の硝酸性窒素濃度との差を演算する装置を備え、無酸素槽へのバイパス流入下水量を調節するように装置を構成したものである。さらに、本実施の形態は、りん吐出量を検知する手段として嫌気槽内の混合液中のりん蓄積菌のりん含有量を計測するりん含有量計測器を備え、最初沈殿池への流入下水量を調節するように装置を構成したものである。図53において、各構成要素は図5及び図51で同一符号を付して示したものと同一あるいは同等であるため、その詳細な説明は省略する。
実施の形態5の場合と同様に、無酸素槽5へのバイパス流入下水量を調節する。すなわち、(3.1)式に従って得られる値の信号を流入−無酸素槽バイパス流入ポンプ12に出力する。
また、実施の形態51の場合と同様に、最初沈殿池1への流入下水量を調節する。すなわち、(10.1)式と同様な式に従って得られる値の信号を最初沈殿池流入ポンプ14に出力する。
図54はこの発明の実施の形態54による生物学的水処理装置の制御装置を示す構成図である。本実施の形態は、脱窒量を検知する手段として無酸素槽内の混合液中の下水の硝酸性窒素濃度を推定する装置を備え、無酸素槽へのバイパス流入下水量を調節するように装置を構成したものである。さらに、本実施の形態は、りん吐出量を検知する手段として嫌気槽内の混合液中のりん蓄積菌のりん含有量を計測するりん含有量計測器を備え、最初沈殿池への流入下水量を調節するように装置を構成したものである。図54において、各構成要素は図7及び図51で同一符号を付して示したものと同一あるいは同等であるため、その詳細な説明は省略する。
実施の形態7の場合と同様に、無酸素槽5へのバイパス流入下水量を調節する。すなわち、(1.1)式と同様な式に従って得られる値の信号を流入−無酸素槽バイパス流入ポンプ12に出力する。
また、実施の形態51の場合と同様に、最初沈殿池1への流入下水量を調節する。すなわち、(10.1)式と同様な式に従って得られる値の信号を最初沈殿池流入ポンプ14に出力する。
図55はこの発明の実施の形態55による生物学的水処理装置の制御装置を示す構成図である。本実施の形態は、系外に流出する窒素の量を検知する手段として放流水の硝酸性窒素濃度を計測する硝酸性窒素濃度計を備え、無酸素槽へのバイパス流入下水量を調節するように装置を構成したものである。さらに、本実施の形態は、りん吐出量を検知する手段として嫌気槽内の混合液中のりん蓄積菌のりん含有量を計測するりん含有量計測器を備え、最初沈殿池への流入下水量を調節するように装置を構成したものである。図55において、各構成要素は図9及び図51で同一符号を付して示したものと同一あるいは同等であるため、その詳細な説明は省略する。
実施の形態9の場合と同様に、無酸素槽5へのバイパス流入下水量を調節する。すなわち、(4.1)式に従って得られる値の信号を流入−無酸素槽バイパス流入ポンプ12に出力する。
また、実施の形態51の場合と同様に、最初沈殿池1への流入下水量を調節する。すなわち、(10.1)式と同様な式に従って得られる値の信号を最初沈殿池流入ポンプ14に出力する。
図56はこの発明の実施の形態56による生物学的水処理装置の制御装置を示す構成図である。本実施の形態は、系外に流出する窒素の量を検知する手段として放流水の硝酸性窒素濃度を計測する硝酸性窒素濃度計を備え、無酸素槽へのバイパス流入下水量を調節するように装置を構成したものである。さらに、本実施の形態は、りん吐出量を検知する手段として嫌気槽内の混合液中のりん蓄積菌のりん含有量を計測するりん含有量計測器を備え、最初沈殿池への流入下水量を調節するように装置を構成したものである。図56において、各構成要素は図11及び図51で同一符号を付して示したものと同一あるいは同等であるため、その詳細な説明は省略する。
実施の形態11の場合と同様に、無酸素槽5へのバイパス流入下水量を調節する。すなわち、(5.1)式に従って得られる値の信号を流入−無酸素槽バイパス流入ポンプ12に出力する。
また、実施の形態51の場合と同様に、最初沈殿池1への流入下水量を調節する。すなわち、(10.1)式と同様な式に従って得られる値の信号を最初沈殿池流入ポンプ14に出力する。
図57はこの発明の実施の形態57による生物学的水処理装置の制御装置を示す構成図である。本実施の形態は、系外から流入する窒素の量を検知する手段として生物反応槽2に流入する下水の全窒素濃度を計測する全窒素濃度計を備え、無酸素槽へのバイパス流入下水量を調節するように装置を構成したものである。さらに、本実施の形態は、りん吐出量を検知する手段として嫌気槽内の混合液中のりん蓄積菌のりん含有量を計測するりん含有量計測器を備え、最初沈殿池への流入下水量を調節するように装置を構成したものである。図57において、各構成要素は図13及び図51で同一符号を付して示したものと同一あるいは同等であるため、その詳細な説明は省略する。
実施の形態13の場合と同様に、無酸素槽5へのバイパス流入下水量を調節する。すなわち、(6.1)式に従って得られる値の信号を流入−無酸素槽バイパス流入ポンプ12に出力する。
また、実施の形態51の場合と同様に、最初沈殿池1への流入下水量を調節する。すなわち、(10.1)式と同様な式に従って得られる値の信号を最初沈殿池流入ポンプ14に出力する。
図58はこの発明の実施の形態58による生物学的水処理装置の制御装置を示す構成図である。本実施の形態は、系外から流入する窒素の量を検知する手段として生物反応槽に流入する下水の全窒素濃度を計測する全窒素濃度計を備え、無酸素槽へのバイパス流入下水量を調節するように装置を構成したものである。さらに、本実施の形態は、りん吐出量を検知する手段として嫌気槽内の混合液中のりん蓄積菌のりん含有量を計測するりん含有量計測器を備え、最初沈殿池への流入下水量を調節するように装置を構成したものである。図58において、各構成要素は図15及び図51で同一符号を付して示したものと同一あるいは同等であるため、その詳細な説明は省略する。
実施の形態15の場合と同様に、無酸素槽5へのバイパス流入下水量を調節する。すなわち、(7.1)式に従って得られる値の信号を流入−無酸素槽バイパス流入ポンプ12に出力する。
また、実施の形態51の場合と同様に、最初沈殿池1への流入下水量を調節する。すなわち、(10.1)式と同様な式に従って得られる値の信号を最初沈殿池流入ポンプ14に出力する。
図59はこの発明の実施の形態59による生物学的水処理装置の制御装置を示す構成図である。本実施の形態は、脱窒量を検知する手段として無酸素槽内の混合液中の下水の硝酸性窒素濃度を計測する硝酸性窒素濃度計を備え、無酸素槽へのバイパス流入下水量を調節するように装置を構成したものである。さらに、本実施の形態は、りん吐出量を検知する手段として嫌気槽内の混合液中の下水のりん酸性りん濃度と生物反応槽へ流入する下水のりん酸性りん濃度との差を演算する装置を備え、最初沈殿池への流入下水量を調節するように装置を構成したものである。図59において、14は最初沈殿池1に流入する下水の流量を調節するために配管aに設けられた最初沈殿池流入ポンプである。
その他の構成要素は図1で同一符号を付して示したものと同一あるいは同等であるため、その詳細な説明は省略する。
実施の形態1の場合と同様に、無酸素槽5へのバイパス流入下水量を調節する。すなわち、(1.1)式に従って得られる値の信号を流入−無酸素槽バイパス流入ポンプ12に出力する。
嫌気槽4内の混合液中の下水のりん酸性りん濃度は、りん酸性りん濃度計142で計測され、計測値は信号線142aを介して演算器181に伝えられる。生物反応槽2に流入する下水のりん酸性りん濃度は、りん酸性りん濃度計141で計測され、計測値は信号線141aを介して演算器181に伝えられる。演算器181は、例えば(11.1)式に従って、嫌気槽4内の混合液中の下水のりん酸性りん濃度と生物反応槽2に流入する下水のりん酸性りん濃度との差を演算する。
図60はこの発明の実施の形態60による生物学的水処理装置の制御装置を示す構成図である。本実施の形態は、脱窒量を検知する手段として無酸素槽内の混合液中の下水の酸化還元電位を計測する酸化還元電位計を備え、無酸素槽へのバイパス流入下水量を調節するように装置を構成したものである。さらに、本実施の形態は、りん吐出量を検知する手段として嫌気槽内の混合液中の下水のりん酸性りん濃度と生物反応槽2に流入する下水のりん酸性りん濃度との差を演算する装置を備え、最初沈殿池への流入下水量を調節するように装置を構成したものである。図60において、各構成要素は図3及び図59で同一符号を付して示したものと同一あるいは同等であるため、その詳細な説明は省略する。
実施の形態3の場合と同様に、無酸素槽5へのバイパス流入下水量を調節する。すなわち、(2.1)式に従って得られる値の信号を流入−無酸素槽バイパス流入ポンプ12に出力する。
また、実施の形態59の場合と同様に、最初沈殿池1への流入下水量を調節する。すなわち、(11.1)式と同様な式に従って得られる値の信号を最初沈殿池流入ポンプ14に出力する。
図61はこの発明の実施の形態61による生物学的水処理装置の制御装置を示す構成図である。本実施の形態は、脱窒量を検知する手段として無酸素槽内の混合液中の下水の硝酸性窒素濃度と放流水の硝酸性窒素濃度との差を演算する装置を備え、無酸素槽へのバイパス流入下水量を調節するように装置を構成したものである。さらに、本実施の形態は、りん吐出量を検知する手段として嫌気槽内の混合液中の下水のりん酸性りん濃度と生物反応槽に流入する下水のりん酸性りん濃度との差を演算する装置を備え、最初沈殿池への流入下水量を調節するように装置を構成したものである。図61において、各構成要素は図5及び図59で同一符号を付して示したものと同一あるいは同等であるため、その詳細な説明は省略する。
実施の形態5の場合と同様に、無酸素槽5へのバイパス流入下水量を調節する。すなわち、(3.1)式に従って得られる値の信号を流入−無酸素槽バイパス流入ポンプ12に出力する。
また、実施の形態59の場合と同様に、最初沈殿池1への流入下水量を調節する。すなわち、(11.1)式と同様な式に従って得られる値の信号を最初沈殿池流入ポンプ14に出力する。
図62はこの発明の実施の形態62による生物学的水処理装置の制御装置を示す構成図である。本実施の形態は、脱窒量を検知する手段として無酸素槽内の混合液中の下水の硝酸性窒素濃度を推定する装置を備え、無酸素槽へのバイパス流入下水量を調節するように装置を構成したものである。さらに、本実施の形態は、りん吐出量を検知する手段として嫌気槽内の混合液中の下水のりん酸性りん濃度と生物反応槽へ流入する下水のりん酸性りん濃度との差を演算する装置を備え、最初沈殿池への流入下水量を調節するように装置を構成したものである。図62において、各構成要素は図7及び図59で同一符号を付して示したものと同一あるいは同等であるため、その詳細な説明は省略する。
実施の形態7の場合と同様に、無酸素槽5へのバイパス流入下水量を調節する。すなわち、(1.1)式と同様な式に従って得られる値の信号を流入−無酸素槽バイパス流入ポンプ12に出力する。
また、実施の形態59の場合と同様に、最初沈殿池1への流入下水量を調節する。すなわち、(11.1)式と同様な式に従って得られる値の信号を最初沈殿池流入ポンプ14に出力する。
図63はこの発明の実施の形態63による生物学的水処理装置の制御装置を示す構成図である。本実施の形態は、系外に流出する窒素の量を検知する手段として放流水の硝酸性窒素濃度を計測する硝酸性窒素濃度計を備え、無酸素槽へのバイパス流入下水量を調節するように装置を構成したものである。さらに、本実施の形態は、りん吐出量を検知する手段として嫌気槽内の混合液中の下水のりん酸性りん濃度と生物反応槽へ流入する下水のりん酸性りん濃度との差を演算する装置を備え、最初沈殿池への流入下水量を調節するように装置を構成したものである。図63において、各構成要素は図9及び図59で同一符号を付して示したものと同一あるいは同等であるため、その詳細な説明は省略する。
実施の形態9の場合と同様に、無酸素槽5へのバイパス流入下水量を調節する。すなわち、(4.1)式に従って得られる値の信号を流入−無酸素槽バイパス流入ポンプ12に出力する。
また、実施の形態59の場合と同様に、最初沈殿池1への流入下水量を調節する。すなわち、(11.1)式と同様な式に従って得られる値の信号を最初沈殿池流入ポンプ14に出力する。
図64はこの発明の実施の形態64による生物学的水処理装置の制御装置を示す構成図である。本実施の形態は、系外に流出する窒素の量を検知する手段として放流水の硝酸性窒素濃度を計測する硝酸性窒素濃度計を備え、無酸素槽へのバイパス流入下水量を調節するように装置を構成したものである。さらに、本実施の形態は、りん吐出量を検知する手段として嫌気槽内の混合液中の下水のりん酸性りん濃度と生物反応槽へ流入する下水のりん酸性りん濃度との差を演算する装置を備え、最初沈殿池への流入下水量を調節するように装置を構成したものである。図64において、各構成要素は図11及び図59で同一符号を付して示したものと同一あるいは同等であるため、その詳細な説明は省略する。
実施の形態11の場合と同様に、無酸素槽5へのバイパス流入下水量を調節する。すなわち、(5.1)式に従って得られる値の信号を流入−無酸素槽バイパス流入ポンプ12に出力する。
また、実施の形態59の場合と同様に、最初沈殿池1への流入下水量を調節する。すなわち、(11.1)式と同様な式に従って得られる値の信号を最初沈殿池流入ポンプ14に出力する。
図65はこの発明の実施の形態65による生物学的水処理装置の制御装置を示す構成図である。本実施の形態は、系外から流入する窒素の量を検知する手段として生物反応槽に流入する下水の全窒素濃度を計測する全窒素濃度計を備え、無酸素槽へのバイパス流入下水量を調節するように装置を構成したものである。さらに、本実施の形態は、りん吐出量を検知する手段として嫌気槽内の混合液中の下水のりん酸性りん濃度と生物反応槽へ流入する下水のりん酸性りん濃度との差を演算する装置を備え、最初沈殿池への流入下水量を調節するように装置を構成したものである。図65において、各構成要素は図13及び図59で同一符号を付して示したものと同一あるいは同等であるため、その詳細な説明は省略する。
実施の形態13の場合と同様に、無酸素槽5へのバイパス流入下水量を調節する。すなわち、(6.1)式に従って得られる値の信号を流入−無酸素槽バイパス流入ポンプ12に出力する。
また、実施の形態59の場合と同様に、最初沈殿池1への流入下水量を調節する。すなわち、(11.1)式と同様な式に従って得られる値の信号を最初沈殿池流入ポンプ14に出力する。
図66はこの発明の実施の形態66による生物学的水処理装置の制御装置を示す構成図である。本実施の形態は、系外から流入する窒素の量を検知する手段として生物反応槽に流入する下水の全窒素濃度を計測する全窒素濃度計を備え、無酸素槽へのバイパス流入下水量を調節するように装置を構成したものである。さらに、本実施の形態は、りん吐出量を検知する手段として嫌気槽内の混合液中の下水のりん酸性りん濃度と生物反応槽へ流入する下水のりん酸性りん濃度との差を演算する装置を備え、最初沈殿池への流入下水量を調節するように装置を構成したものである。図66において、各構成要素は図15及び図59で同一符号を付して示したものと同一あるいは同等であるため、その詳細な説明は省略する。
実施の形態15の場合と同様に、無酸素槽5へのバイパス流入下水量を調節する。すなわち、(7.1)式に従って得られる値の信号を流入−無酸素槽バイパス流入ポンプ12に出力する。
また、実施の形態59の場合と同様に、最初沈殿池1への流入下水量を調節する。すなわち、(11.1)式と同様な式に従って得られる値の信号を最初沈殿池流入ポンプ14に出力する。
図67はこの発明の実施の形態67による生物学的水処理装置の制御装置を示す構成図である。本実施の形態は、脱窒量を検知する手段として無酸素槽内の混合液中の下水の硝酸性窒素濃度を計測する硝酸性窒素濃度計を備え、無酸素槽へのバイパス流入下水量を調節するように装置を構成したものである。さらに、本実施の形態は、りん吐出量を検知する手段として嫌気槽内の混合液中の下水のりん酸性りん濃度を推定する装置を備え、最初沈殿池への流入下水量を調節するように装置を構成したものである。図67において、14は最初沈殿池1に流入する下水の流量を調節するために配管aに設けられた最初沈殿池流入ポンプである。
その他の構成要素は図1で同一符号を付して示したものと同一あるいは同等であるため、その詳細な説明は省略する。
実施の形態1の場合と同様に、無酸素槽5へのバイパス流入下水量を調節する。すなわち、(1.1)式に従って得られる値の信号を流入−無酸素槽バイパス流入ポンプ12に出力する。
嫌気槽4内の混合液中の下水のりん酸性りん濃度は、りん酸性りん濃度計142で計測され、計測値は信号線142aを介して記憶回路171に伝えられる。演算器182は、記憶回路171に蓄積されたりん酸性りん濃度のデータを用いて任意の時刻の嫌気槽4内の混合液中の下水のりん酸性りん濃度を推定する。これは、最小二乗法などの統計的解析手法を用いて容易に行うことができる。解析に必要なりん酸性りん濃度のデータは、信号線171aを介して記憶回路171より伝えられる。演算器182の推定値は信号線182aを介して調節器121に伝えられる。また、設定器131に設定されたりん酸性りん濃度の目標値は、信号線131aを介して調節器121に伝えられる。調節器121は、りん酸性りん濃度の推定値と予め定められた目標値との差に応じて、最初沈殿池1への流入下水量を例えば(8.1)式と同様な式に従って得られる値とする信号を出力する。調節器121の出力は信号線121aを介して最初沈殿池流入ポンプ14に伝えられる。
図68はこの発明の実施の形態68による生物学的水処理装置の制御装置を示す構成図である。本実施の形態は、脱窒量を検知する手段として無酸素槽内の混合液中の下水の酸化還元電位を計測する酸化還元電位計を備え、無酸素槽へのバイパス流入下水量を調節するように装置を構成したものである。さらに、本実施の形態は、りん吐出量を検知する手段として嫌気槽内の混合液中の下水のりん酸性りん濃度を推定する装置を備え、最初沈殿池への流入下水量を調節するように装置を構成したものである。図68において、各構成要素は図3及び図67で同一符号を付して示したものと同一あるいは同等であるため、その詳細な説明は省略する。
実施の形態3の場合と同様に、無酸素槽5へのバイパス流入下水量を調節する。すなわち、(2.1)式に従って得られる値の信号を流入−無酸素槽バイパス流入ポンプ12に出力する。
また、実施の形態67の場合と同様に、最初沈殿池1への流入下水量を調節する。すなわち、(8.1)式と同様な式に従って得られる値の信号を最初沈殿池流入ポンプ14に出力する。
図69はこの発明の実施の形態69による生物学的水処理装置の制御装置を示す構成図である。本実施の形態は、脱窒量を検知する手段として無酸素槽内の混合液中の下水の硝酸性窒素濃度と放流水の硝酸性窒素濃度との差を演算する装置を備え、無酸素槽へのバイパス流入下水量を調節するように装置を構成したものである。さらに、本実施の形態は、りん吐出量を検知する手段として嫌気槽内の混合液中の下水のりん酸性りん濃度を推定する装置を備え、最初沈殿池への流入下水量を調節するように装置を構成したものである。図69において、各構成要素は図5及び図67で同一符号を付して示したものと同一あるいは同等であるため、その詳細な説明は省略する。
実施の形態5の場合と同様に、無酸素槽5へのバイパス流入下水量を調節する。すなわち、(3.1)式に従って得られる値の信号を流入−無酸素槽バイパス流入ポンプ12に出力する。
また、実施の形態67の場合と同様に、最初沈殿池1への流入下水量を調節する。すなわち、(8.1)式と同様な式に従って得られる値の信号を最初沈殿池流入ポンプ14に出力する。
図70はこの発明の実施の形態70による生物学的水処理装置の制御装置を示す構成図である。本実施の形態は、脱窒量を検知する手段として無酸素槽内の混合液中の下水の硝酸性窒素濃度を推定する装置を備え、無酸素槽へのバイパス流入下水量を調節するように装置を構成したものである。さらに、本実施の形態は、りん吐出量を検知する手段として嫌気槽内の混合液中の下水のりん酸性りん濃度を推定する装置を備え、最初沈殿池への流入下水量を調節するように装置を構成したものである。図70において、各構成要素は図7及び図67で同一符号を付して示したものと同一あるいは同等であるため、その詳細な説明は省略する。
実施の形態7の場合と同様に、無酸素槽5へのバイパス流入下水量を調節する。すなわち、(1.1)式と同様な式に従って得られる値の信号を流入−無酸素槽バイパス流入ポンプ12に出力する。
また、実施の形態67の場合と同様に、最初沈殿池1への流入下水量を調節する。すなわち、(8.1)式と同様な式に従って得られる値の信号を最初沈殿池流入ポンプ14に出力する。
図71はこの発明の実施の形態71による生物学的水処理装置の制御装置を示す構成図である。本実施の形態は、系外に流出する窒素の量を検知する手段として放流水の硝酸性窒素濃度を計測する硝酸性窒素濃度計を備え、無酸素槽へのバイパス流入下水量を調節するように装置を構成したものである。さらに、本実施の形態は、りん吐出量を検知する手段として嫌気槽内の混合液中の下水のりん酸性りん濃度を推定する装置を備え、最初沈殿池への流入下水量を調節するように装置を構成したものである。図71において、各構成要素は図9及び図67で同一符号を付して示したものと同一あるいは同等であるため、その詳細な説明は省略する。
実施の形態9の場合と同様に、無酸素槽5へのバイパス流入下水量を調節する。すなわち、(4.1)式に従って得られる値の信号を流入−無酸素槽バイパス流入ポンプ12に出力する。
また、実施の形態67の場合と同様に、最初沈殿池1への流入下水量を調節する。すなわち、(8.1)式と同様な式に従って得られる値の信号を最初沈殿池流入ポンプ14に出力する。
図72はこの発明の実施の形態72による生物学的水処理装置の制御装置を示す構成図である。本実施の形態は、系外に流出する窒素の量を検知する手段として放流水の硝酸性窒素濃度を計測する硝酸性窒素濃度計を備え、無酸素槽へのバイパス流入下水量を調節するように装置を構成したものである。さらに、本実施の形態は、りん吐出量を検知する手段として嫌気槽内の混合液中の下水のりん酸性りん濃度を推定する装置を備え、最初沈殿池への流入下水量を調節するように装置を構成したものである。図72において、各構成要素は図11及び図67で同一符号を付して示したものと同一あるいは同等であるため、その詳細な説明は省略する。
実施の形態11の場合と同様に、無酸素槽5へのバイパス流入下水量を調節する。すなわち、(5.1)式に従って得られる値の信号を流入−無酸素槽バイパス流入ポンプ12に出力する。
また、実施の形態67の場合と同様に、最初沈殿池1への流入下水量を調節する。すなわち、(8.1)式と同様な式に従って得られる値の信号を最初沈殿池流入ポンプ14に出力する。
図73はこの発明の実施の形態73による生物学的水処理装置の制御装置を示す構成図である。本実施の形態は、系外から流入する窒素の量を検知する手段として生物反応槽に流入する下水の全窒素濃度を計測する全窒素濃度計を備え、無酸素槽へのバイパス流入下水量を調節するように装置を構成したものである。さらに、本実施の形態は、りん吐出量を検知する手段として嫌気槽内の混合液中の下水のりん酸性りん濃度を推定する装置を備え、最初沈殿池への流入下水量を調節するように装置を構成したものである。図73において、各構成要素は図13及び図67で同一符号を付して示したものと同一あるいは同等であるため、その詳細な説明は省略する。
実施の形態13の場合と同様に、無酸素槽5へのバイパス流入下水量を調節する。すなわち、(6.1)式に従って得られる値の信号を流入−無酸素槽バイパス流入ポンプ12に出力する。
また、実施の形態67の場合と同様に、最初沈殿池1への流入下水量を調節する。すなわち、(8.1)式と同様な式に従って得られる値の信号を最初沈殿池流入ポンプ14に出力する。
図74はこの発明の実施の形態74による生物学的水処理装置の制御装置を示す構成図である。本実施の形態は、系外から流入する窒素の量を検知する手段として、生物反応槽に流入する下水の全窒素濃度を計測する全窒素濃度計を備え、無酸素槽へのバイパス流入下水量を調節するように装置を構成したものである。さらに、本実施の形態は、りん吐出量を検知する手段として嫌気槽内の混合液中の下水のりん酸性りん濃度を推定する装置を備え、最初沈殿池への流入下水量を調節するように装置を構成したものである。図74において、各構成要素は図15及び図67で同一符号を付して示したものと同一あるいは同等であるため、その詳細な説明は省略する。
実施の形態15の場合と同様に、無酸素槽5へのバイパス流入下水量を調節する。すなわち、(7.1)式に従って得られる値の信号を流入−無酸素槽バイパス流入ポンプ12に出力する。
また、実施の形態67の場合と同様に、最初沈殿池1への流入下水量を調節する。すなわち、(8.1)式と同様な式に従って得られる値の信号を最初沈殿池流入ポンプ14に出力する。
図75はこの発明の実施の形態75による生物学的水処理装置の制御装置を示す構成図である。本実施の形態は、脱窒量を検知する手段として無酸素槽内の混合液中の下水の硝酸性窒素濃度を計測する硝酸性窒素濃度計を備え、無酸素槽へのバイパス流入下水量を調節するように装置を構成したものである。さらに、本実施の形態は、系外に流出するりんの量を検知する手段として放流水のりん酸性りん濃度を計測するりん酸性りん濃度計を備え、最初沈殿池への流入下水量を調節するように装置を構成したものである。図75において、14は最初沈殿池1に流入する下水の流量を調節するために配管aに設けられた最初沈殿池流入ポンプである。
その他の構成要素は図1で同一符号を付して示したものと同一あるいは同等であるため、その詳細な説明は省略する。
実施の形態1の場合と同様に、無酸素槽5へのバイパス流入下水量を調節する。すなわち、(1.1)式に従って得られる値の信号を流入−無酸素槽バイパス流入ポンプ12に出力する。
放流水のりん酸性りん濃度は、りん酸性りん濃度計146で計測され、計測値は信号線146aを介して調節器125に伝えられる。また、設定器135に設定された目標値は、信号線135aを介して調節器125に伝えられる。調節器125は、りん酸性りん濃度の計測値と予め定められた目標値との差に応じて、嫌気槽4への流入下水量を例えば(12.1)式と同様な式に従って得られる値とする信号を出力する。調節器125の出力は信号線125aを介して最初沈殿池流入ポンプ14に伝えられる。
図76はこの発明の実施の形態76による生物学的水処理装置の制御装置を示す構成図である。本実施の形態は、脱窒量を検知する手段として無酸素槽内の混合液中の下水の酸化還元電位を計測する酸化還元電位計を備え、無酸素槽へのバイパス流入下水量を調節するように装置を構成したものである。さらに、本実施の形態は、系外に流出するりんの量を検知する手段として放流水のりん酸性りん濃度を計測するりん酸性りん濃度計を備え、最初沈殿池への流入下水量を調節するように装置を構成したものである。図76において、各構成要素は図3及び図75で同一符号を付して示したものと同一あるいは同等であるため、その詳細な説明は省略する。
実施の形態3の場合と同様に、無酸素槽5へのバイパス流入下水量を調節する。すなわち、(2.1)式に従って得られる値の信号を流入−無酸素槽バイパス流入ポンプ12に出力する。
また、実施の形態75の場合と同様に、最初沈殿池1への流入下水量を調節する。すなわち、(12.1)式と同様な式に従って得られる値の信号を最初沈殿池流入ポンプ14に出力する。
図77はこの発明の実施の形態77による生物学的水処理装置の制御装置を示す構成図である。本実施の形態は、脱窒量を検知する手段として無酸素槽内の混合液中の下水の硝酸性窒素濃度と放流水の硝酸性窒素濃度との差を演算する装置を備え、無酸素槽へのバイパス流入下水量を調節するように装置を構成したものである。さらに、本実施の形態は、系外に流出するりんの量を検知する手段として放流水のりん酸性りん濃度を計測するりん酸性りん濃度計を備え、最初沈殿池への流入下水量を調節するように装置を構成したものである。図77において、各構成要素は図5及び図75で同一符号を付して示したものと同一あるいは同等であるため、その詳細な説明は省略する。
実施の形態5の場合と同様に、無酸素槽5へのバイパス流入下水量を調節する。すなわち、(3.1)式に従って得られる値の信号を流入−無酸素槽バイパス流入ポンプ12に出力する。
また、実施の形態75の場合と同様に、最初沈殿池1への流入下水量を調節する。すなわち、(12.1)式と同様な式に従って得られる値の信号を最初沈殿池流入ポンプ14に出力する。
図78はこの発明の実施の形態78による生物学的水処理装置の制御装置を示す構成図である。本実施の形態は、脱窒量を検知する手段として無酸素槽内の混合液中の下水の硝酸性窒素濃度を推定する装置を備え、無酸素槽へのバイパス流入下水量を調節するように装置を構成したものである。さらに、本実施の形態は、系外に流出するりんの量を検知する手段として放流水のりん酸性りん濃度を計測するりん酸性りん濃度計を備え、最初沈殿池への流入下水量を調節するように装置を構成したものである。図78において、各構成要素は図7及び図75で同一符号を付して示したものと同一あるいは同等であるため、その詳細な説明は省略する。
実施の形態7の場合と同様に、無酸素槽5へのバイパス流入下水量を調節する。すなわち、(1.1)式と同様な式に従って得られる値の信号を流入−無酸素槽バイパス流入ポンプ12に出力する。
また、実施の形態75の場合と同様に、最初沈殿池1への流入下水量を調節する。すなわち、(12.1)式と同様な式に従って得られる値の信号を最初沈殿池流入ポンプ14に出力する。
図79はこの発明の実施の形態79による生物学的水処理装置の制御装置を示す構成図である。本実施の形態は、系外に流出する窒素の量を検知する手段として放流水の硝酸性窒素濃度を計測する硝酸性窒素濃度計を備え、無酸素槽へのバイパス流入下水量を調節するように装置を構成したものである。さらに、本実施の形態は、系外に流出するりんの量を検知する手段として放流水のりん酸性りん濃度を計測するりん酸性りん濃度計を備え、最初沈殿池への流入下水量を調節するように装置を構成したものである。図79において、各構成要素は図9及び図75で同一符号を付して示したものと同一あるいは同等であるため、その詳細な説明は省略する。
実施の形態9の場合と同様に、無酸素槽5へのバイパス流入下水量を調節する。すなわち、(4.1)式に従って得られる値の信号を流入−無酸素槽バイパス流入ポンプ12に出力する。
また、実施の形態75の場合と同様に、最初沈殿池1への流入下水量を調節する。すなわち、(12.1)式と同様な式に従って得られる値の信号を最初沈殿池流入ポンプ14に出力する。
図80はこの発明の実施の形態80による生物学的水処理装置の制御装置を示す構成図である。本実施の形態は、系外に流出する窒素の量を検知する手段として放流水の硝酸性窒素濃度を計測する硝酸性窒素濃度計を備え、無酸素槽へのバイパス流入下水量を調節するように装置を構成したものである。さらに、本実施の形態は、系外に流出するりんの量を検知する手段として放流水のりん酸性りん濃度を計測するりん酸性りん濃度計を備え、最初沈殿池への流入下水量を調節するように装置を構成したものである。図80において、各構成要素は図11及び図75で同一符号を付して示したものと同一あるいは同等であるため、その詳細な説明は省略する。
実施の形態11の場合と同様に、無酸素槽5へのバイパス流入下水量を調節する。すなわち、(5.1)式に従って得られる値の信号を流入−無酸素槽バイパス流入ポンプ12に出力する。
また、実施の形態75の場合と同様に、最初沈殿池1への流入下水量を調節する。すなわち、(12.1)式と同様な式に従って得られる値の信号を最初沈殿池流入ポンプ14に出力する。
図81はこの発明の実施の形態81による生物学的水処理装置の制御装置を示す構成図である。本実施の形態は、系外から流入する窒素の量を検知する手段として生物反応槽に流入する下水の全窒素濃度を計測する全窒素濃度計を備え、無酸素槽へのバイパス流入下水量を調節するように装置を構成したものである。さらに、本実施の形態は、系外に流出するりんの量を検知する手段として放流水のりん酸性りん濃度を計測するりん酸性りん濃度計を備え、最初沈殿池への流入下水量を調節するように装置を構成したものである。図81において、各構成要素は図13及び図75で同一符号を付して示したものと同一あるいは同等であるため、その詳細な説明は省略する。
実施の形態13の場合と同様に、無酸素槽5へのバイパス流入下水量を調節する。すなわち、(6.1)式に従って得られる値の信号を流入−無酸素槽バイパス流入ポンプ12に出力する。
また、実施の形態75の場合と同様に、最初沈殿池1への流入下水量を調節する。すなわち、(12.1)式と同様な式に従って得られる値の信号を最初沈殿池流入ポンプ14に出力する。
図82はこの発明の実施の形態82による生物学的水処理装置の制御装置を示す構成図である。本実施の形態は、系外から流入する窒素の量を検知する手段として、生物反応槽に流入する下水の全窒素濃度を計測する全窒素濃度計を備え、無酸素槽へのバイパス流入下水量を調節するように装置を構成したものである。さらに、本実施の形態は、系外に流出するりんの量を検知する手段として放流水のりん酸性りん濃度を計測するりん酸性りん濃度計を備え、最初沈殿池への流入下水量を調節するように装置を構成したものである。図82において、各構成要素は図15及び図75で同一符号を付して示したものと同一あるいは同等であるため、その詳細な説明は省略する。
実施の形態15の場合と同様に、無酸素槽5へのバイパス流入下水量を調節する。すなわち、(7.1)式に従って得られる値の信号を流入−無酸素槽バイパス流入ポンプ12に出力する。
また、実施の形態75の場合と同様に、最初沈殿池1への流入下水量を調節する。すなわち、(12.1)式と同様な式に従って得られる値の信号を最初沈殿池流入ポンプ14に出力する。
図83はこの発明の実施の形態83による生物学的水処理装置の制御装置を示す構成図である。本実施の形態は、脱窒量を検知する手段として無酸素槽内の混合液中の下水の硝酸性窒素濃度を計測する硝酸性窒素濃度計を備え、無酸素槽へのバイパス流入下水量を調節するように装置を構成したものである。さらに、本実施の形態は、系外に流出するりんの量を検知する手段として放流水のりん酸性りん濃度を計測するりん酸性りん濃度計を備え、最初沈殿池への流入下水量を調節するように装置を構成したものである。図83において、14は最初沈殿池1に流入する下水の流量を調節するために配管aに設けられた最初沈殿池流入ポンプである。
その他の構成要素は図1で同一符号を付して示したものと同一あるいは同等であるため、その詳細な説明は省略する。
実施の形態1の場合と同様に、無酸素槽5へのバイパス流入下水量を調節する。すなわち、(1.1)式に従って得られる値の信号を流入−無酸素槽バイパス流入ポンプ12に出力する。
放流水のりん酸性りん濃度は、りん酸性りん濃度計146で計測され、計測値は信号線146aを介して調節器126に伝えられる。調節器126は、りん酸性りん濃度の計測値に応じて、最初沈殿池1への流入下水量を例えば(13.1)式と同様な式に従って得られる値とする信号を出力する。調節器126の出力は信号線126aを介して最初沈殿池流入ポンプ14に伝えられる。
図84はこの発明の実施の形態84による生物学的水処理装置の制御装置を示す構成図である。本実施の形態は、脱窒量を検知する手段として無酸素槽内の混合液中の下水の酸化還元電位を計測する酸化還元電位計を備え、無酸素槽へのバイパス流入下水量を調節するように装置を構成したものである。さらに、本実施の形態は、系外に流出するりんの量を検知する手段として放流水のりん酸性りん濃度を計測するりん酸性りん濃度計を備え、最初沈殿池への流入下水量を調節するように装置を構成したものである。図84において、各構成要素は図3及び図83で同一符号を付して示したものと同一あるいは同等であるため、その詳細な説明は省略する。
実施の形態3の場合と同様に、無酸素槽5へのバイパス流入下水量を調節する。すなわち、(2.1)式に従って得られる値の信号を流入−無酸素槽バイパス流入ポンプ12に出力する。
また、実施の形態83の場合と同様に、最初沈殿池1への流入下水量を調節する。すなわち、(13.1)式と同様な式に従って得られる値の信号を最初沈殿池流入ポンプ14に出力する。
図85はこの発明の実施の形態85による生物学的水処理装置の制御装置を示す構成図である。本実施の形態は、脱窒量を検知する手段として無酸素槽内の混合液中の下水の硝酸性窒素濃度と放流水の硝酸性窒素濃度との差を演算する装置を備え、無酸素槽へのバイパス流入下水量を調節するように装置を構成したものである。さらに、本実施の形態は、系外に流出するりんの量を検知する手段として放流水のりん酸性りん濃度を計測するりん酸性りん濃度計を備え、最初沈殿池への流入下水量を調節するように装置を構成したものである。図85において、各構成要素は図5及び図83で同一符号を付して示したものと同一あるいは同等であるため、その詳細な説明は省略する。
実施の形態5の場合と同様に、無酸素槽5へのバイパス流入下水量を調節する。すなわち、(3.1)式に従って得られる値の信号を流入−無酸素槽バイパス流入ポンプ12に出力する。
また、実施の形態83の場合と同様に、最初沈殿池1への流入下水量を調節する。すなわち、(13.1)式と同様な式に従って得られる値の信号を最初沈殿池流入ポンプ14に出力する。
図86はこの発明の実施の形態86による生物学的水処理装置の制御装置を示す構成図である。本実施の形態は、脱窒量を検知する手段として無酸素槽内の混合液中の下水の硝酸性窒素濃度を推定する装置を備え、無酸素槽へのバイパス流入下水量を調節するように装置を構成したものである。さらに、本実施の形態は、系外に流出するりんの量を検知する手段として放流水のりん酸性りん濃度を計測するりん酸性りん濃度計を備え、最初沈殿池への流入下水量を調節するように装置を構成したものである。図86において、各構成要素は図7及び図83で同一符号を付して示したものと同一あるいは同等であるため、その詳細な説明は省略する。
実施の形態7の場合と同様に、無酸素槽5へのバイパス流入下水量を調節する。すなわち、(1.1)式と同様な式に従って得られる値の信号を流入−無酸素槽バイパス流入ポンプ12に出力する。
また、実施の形態83の場合と同様に、最初沈殿池1への流入下水量を調節する。すなわち、(13.1)式と同様な式に従って得られる値の信号を最初沈殿池流入ポンプ14に出力する。
図87はこの発明の実施の形態87による生物学的水処理装置の制御装置を示す構成図である。本実施の形態は、系外に流出する窒素の量を検知する手段として放流水の硝酸性窒素濃度を計測する硝酸性窒素濃度計を備え、無酸素槽へのバイパス流入下水量を調節するように装置を構成したものである。さらに、本実施の形態は、系外に流出するりんの量を検知する手段として放流水のりん酸性りん濃度を計測するりん酸性りん濃度計を備え、最初沈殿池への流入下水量を調節するように装置を構成したものである。図87において、各構成要素は図9及び図83で同一符号を付して示したものと同一あるいは同等であるため、その詳細な説明は省略する。
実施の形態9の場合と同様に、無酸素槽5へのバイパス流入下水量を調節する。すなわち、(4.1)式に従って得られる値の信号を流入−無酸素槽バイパス流入ポンプ12に出力する。
また、実施の形態83の場合と同様に、最初沈殿池1への流入下水量を調節する。すなわち、(13.1)式と同様な式に従って得られる値の信号を最初沈殿池流入ポンプ14に出力する。
図88はこの発明の実施の形態88による生物学的水処理装置の制御装置を示す構成図である。本実施の形態は、系外に流出する窒素の量を検知する手段として放流水の硝酸性窒素濃度を計測する硝酸性窒素濃度計を備え、無酸素槽へのバイパス流入下水量を調節するように装置を構成したものである。さらに、本実施の形態は、系外に流出するりんの量を検知する手段として放流水のりん酸性りん濃度を計測するりん酸性りん濃度計を備え、最初沈殿池への流入下水量を調節するように装置を構成したものである。図88において、各構成要素は図11及び図83で同一符号を付して示したものと同一あるいは同等であるため、その詳細な説明は省略する。
実施の形態11の場合と同様に、無酸素槽5へのバイパス流入下水量を調節する。すなわち、(5.1)式に従って得られる値の信号を流入−無酸素槽バイパス流入ポンプ12に出力する。
また、実施の形態83の場合と同様に、最初沈殿池1への流入下水量を調節する。すなわち、(13.1)式と同様な式に従って得られる値の信号を最初沈殿池流入ポンプ14に出力する。
図89はこの発明の実施の形態89による生物学的水処理装置の制御装置を示す構成図である。本実施の形態は、系外から流入する窒素の量を検知する手段として生物反応槽に流入する下水の全窒素濃度を計測する全窒素濃度計を備え、無酸素槽へのバイパス流入下水量を調節するように装置を構成したものである。さらに、本実施の形態は、系外に流出するりんの量を検知する手段として放流水のりん酸性りん濃度を計測するりん酸性りん濃度計を備え、最初沈殿池への流入下水量を調節するように装置を構成したものである。図89において、各構成要素は図13及び図83で同一符号を付して示したものと同一あるいは同等であるため、その詳細な説明は省略する。
実施の形態13の場合と同様に、無酸素槽5へのバイパス流入下水量を調節する。すなわち、(6.1)式に従って得られる値の信号を流入−無酸素槽バイパス流入ポンプ12に出力する。
また、実施の形態83の場合と同様に、最初沈殿池1への流入下水量を調節する。すなわち、(13.1)式と同様な式に従って得られる値の信号を最初沈殿池流入ポンプ14に出力する。
図90はこの発明の実施の形態90による生物学的水処理装置の制御装置を示す構成図である。本実施の形態は、系外から流入する窒素の量を検知する手段として生物反応槽に流入する下水の全窒素濃度を計測する全窒素濃度計を備え、無酸素槽へのバイパス流入下水量を調節するように装置を構成したものである。さらに、本実施の形態は、系外に流出するりんの量を検知する手段として放流水のりん酸性りん濃度を計測するりん酸性りん濃度計を備え、最初沈殿池への流入下水量を調節するように装置を構成したものである。図90において、各構成要素は図15及び図83で同一符号を付して示したものと同一あるいは同等であるため、その詳細な説明は省略する。
実施の形態15の場合と同様に、無酸素槽5へのバイパス流入下水量を調節する。すなわち、(7.1)式に従って得られる値の信号を流入−無酸素槽バイパス流入ポンプ12に出力する。
また、実施の形態83の場合と同様に、最初沈殿池1への流入下水量を調節する。すなわち、(13.1)式と同様な式に従って得られる値の信号を最初沈殿池流入ポンプ14に出力する。
図91はこの発明の実施の形態91による生物学的水処理装置の制御装置を示す構成図である。本実施の形態は、脱窒量を検知する手段として無酸素槽内の混合液中の下水の硝酸性窒素濃度を計測する硝酸性窒素濃度計を備え、無酸素槽へのバイパス流入下水量を調節するように装置を構成したものである。さらに、本実施の形態は、系外から流入するりんの量を検知する手段として生物反応槽に流入する下水のりん酸性りん濃度を計測するりん酸性りん濃度計を備え、最初沈殿池への流入下水量を調節するように装置を構成したものである。図91において、14は最初沈殿池1に流入する下水の流量を調節するために配管aに設けられた最初沈殿池流入ポンプである。
その他の構成要素は図1で同一符号を付して示したものと同一あるいは同等であるため、その詳細な説明は省略する。
実施の形態1の場合と同様に、無酸素槽5へのバイパス流入下水量を調節する。すなわち、(1.1)式に従って得られる値の信号を流入−無酸素槽バイパス流入ポンプ12に出力する。
生物反応槽2に流入する下水のりん酸性りん濃度は、りん酸性りん濃度計141で計測され、計測値は信号線141aを介して調節器127に伝えられる。また、設定器137に設定された目標値は、信号線137aを介して調節器127に伝えられる。調節器127は、りん酸性りん濃度の計測値と予め定められた目標値との差に応じて、最初沈殿池1への流入下水量を例えば(14.1)式と同様の式に従って得られる値とする信号を出力する。調節器127の出力は信号線127aを介して最初沈殿池流入ポンプ14に伝えられる。
図92はこの発明の実施の形態92による生物学的水処理装置の制御装置を示す構成図である。本実施の形態は、脱窒量を検知する手段として無酸素槽内の混合液中の下水の酸化還元電位を計測する酸化還元電位計を備え、無酸素槽へのバイパス流入下水量を調節するように装置を構成したものである。さらに、本実施の形態は、系外から流入するりんの量を検知する手段として生物反応槽に流入する下水のりん酸性りん濃度を計測するりん酸性りん濃度計を備え、最初沈殿池への流入下水量を調節するように装置を構成したものである。図92において、各構成要素は図3及び図91で同一符号を付して示したものと同一あるいは同等であるため、その詳細な説明は省略する。
実施の形態3の場合と同様に、無酸素槽5へのバイパス流入下水量を調節する。すなわち、(2.1)式に従って得られる値の信号を流入−無酸素槽バイパス流入ポンプ12に出力する。
また、実施の形態91の場合と同様に、最初沈殿池1への流入下水量を調節する。すなわち、(14.1)式と同様な式に従って得られる値の信号を最初沈殿池流入ポンプ14に出力する。
図93はこの発明の実施の形態93による生物学的水処理装置の制御装置を示す構成図である。本実施の形態は、脱窒量を検知する手段として無酸素槽内の混合液中の下水の硝酸性窒素濃度と放流水の硝酸性窒素濃度の差を演算する装置を備え、無酸素槽へのバイパス流入下水量を調節するように装置を構成したものである。さらに、本実施の形態は、系外から流入するりんの量を検知する手段として生物反応槽に流入する下水のりん酸性りん濃度を計測するりん酸性りん濃度計を備え、最初沈殿池への流入下水量を調節するように装置を構成したものである。図93において、各構成要素は図5及び図91で同一符号を付して示したものと同一あるいは同等であるため、その詳細な説明は省略する。
実施の形態5の場合と同様に、無酸素槽5へのバイパス流入下水量を調節する。すなわち、(3.1)式に従って得られる値の信号を流入−無酸素槽バイパス流入ポンプ12に出力する。
また、実施の形態91の場合と同様に、最初沈殿池1への流入下水量を調節する。すなわち、(14.1)式と同様な式に従って得られる値の信号を最初沈殿池流入ポンプ14に出力する。
図94はこの発明の実施の形態94による生物学的水処理装置の制御装置を示す構成図である。本実施の形態は、脱窒量を検知する手段として無酸素槽内の混合液中の下水の硝酸性窒素濃度を推定する装置を備え、無酸素槽へのバイパス流入下水量を調節するように装置を構成したものである。さらに、本実施の形態は、系外から流入するりんの量を検知する手段として生物反応槽に流入する下水のりん酸性りん濃度を計測するりん酸性りん濃度計を備え、最初沈殿池への流入下水量を調節するように装置を構成したものである。図94において、各構成要素は図7及び図91で同一符号を付して示したものと同一あるいは同等であるため、その詳細な説明は省略する。
実施の形態7の場合と同様に、無酸素槽5へのバイパス流入下水量を調節する。すなわち、(1.1)式と同様な式に従って得られる値の信号を流入−無酸素槽バイパス流入ポンプ12に出力する。
また、実施の形態91の場合と同様に、最初沈殿池1への流入下水量を調節する。すなわち、(14.1)式と同様な式に従って得られる値の信号を最初沈殿池流入ポンプ14に出力する。
図95はこの発明の実施の形態95による生物学的水処理装置の制御装置を示す構成図である。本実施の形態は、系外に流出する窒素の量を検知する手段として放流水の硝酸性窒素濃度を計測する硝酸性窒素濃度計を備え、無酸素槽へのバイパス流入下水量を調節するように装置を構成したものである。さらに、本実施の形態は、系外から流入するりんの量を検知する手段として生物反応槽に流入する下水のりん酸性りん濃度を計測するりん酸性りん濃度計を備え、最初沈殿池への流入下水量を調節するように装置を構成したものである。図95において、各構成要素は図9及び図91で同一符号を付して示したものと同一あるいは同等であるため、その詳細な説明は省略する。
実施の形態9の場合と同様に、無酸素槽5へのバイパス流入下水量を調節する。すなわち、(4.1)式に従って得られる値の信号を流入−無酸素槽バイパス流入ポンプ12に出力する。
また、実施の形態91の場合と同様に、最初沈殿池1への流入下水量を調節する。すなわち、(14.1)式と同様な式に従って得られる値の信号を最初沈殿池流入ポンプ14に出力する。
図96はこの発明の実施の形態96による生物学的水処理装置の制御装置を示す構成図である。本実施の形態は、系外に流出する窒素の量を検知する手段として放流水の硝酸性窒素濃度を計測する硝酸性窒素濃度計を備え、無酸素槽へのバイパス流入下水量を調節するように装置を構成したものである。さらに、本実施の形態は、系外から流入するりんの量を検知する手段として生物反応槽に流入する下水のりん酸性りん濃度を計測するりん酸性りん濃度計を備え、最初沈殿池への流入下水量を調節するように装置を構成したものである。図96において、各構成要素は図11及び図91で同一符号を付して示したものと同一あるいは同等であるため、その詳細な説明は省略する。
実施の形態11の場合と同様に、無酸素槽5へのバイパス流入下水量を調節する。すなわち、(5.1)式に従って得られる値の信号を流入−無酸素槽バイパス流入ポンプ12に出力する。
また、実施の形態91の場合と同様に、最初沈殿池1への流入下水量を調節する。すなわち、(14.1)式と同様な式に従って得られる値の信号を最初沈殿池流入ポンプ14に出力する。
図97はこの発明の実施の形態97による生物学的水処理装置の制御装置を示す構成図である。本実施の形態は、系外から流入する窒素の量を検知する手段として生物反応槽に流入する下水の全窒素濃度を計測する全窒素濃度計を備え、無酸素槽へのバイパス流入下水量を調節するように装置を構成したものである。さらに、本実施の形態は、系外から流入するりんの量を検知する手段として生物反応槽に流入する下水のりん酸性りん濃度を計測するりん酸性りん濃度計を備え、最初沈殿池への流入下水量を調節するように装置を構成したものである。図97において、各構成要素は図13及び図91で同一符号を付して示したものと同一あるいは同等であるため、その詳細な説明は省略する。
実施の形態13の場合と同様に、無酸素槽5へのバイパス流入下水量を調節する。すなわち、(6.1)式に従って得られる値の信号を流入−無酸素槽バイパス流入ポンプ12に出力する。
また、実施の形態91の場合と同様に、最初沈殿池1への流入下水量を調節する。すなわち、(14.1)式と同様な式に従って得られる値の信号を最初沈殿池流入ポンプ14に出力する。
図98はこの発明の実施の形態98による生物学的水処理装置の制御装置を示す構成図である。本実施の形態は、系外から流入する窒素の量を検知する手段として生物反応槽に流入する下水の全窒素濃度を計測する全窒素濃度計を備え、無酸素槽へのバイパス流入下水量を調節するように装置を構成したものである。さらに、本実施の形態は、系外から流入するりんの量を検知する手段として生物反応槽に流入する下水のりん酸性りん濃度を計測するりん酸性りん濃度計を備え、最初沈殿池への流入下水量を調節するように装置を構成したものである。図98において、各構成要素は図15及び図91で同一符号を付して示したものと同一あるいは同等であるため、その詳細な説明は省略する。
実施の形態15の場合と同様に、無酸素槽5へのバイパス流入下水量を調節する。すなわち、(7.1)式に従って得られる値の信号を流入−無酸素槽バイパス流入ポンプ12に出力する。
また、実施の形態91の場合と同様に、最初沈殿池1への流入下水量を調節する。すなわち、(14.1)式と同様な式に従って得られる値の信号を最初沈殿池流入ポンプ14に出力する。
図99はこの発明の実施の形態99による生物学的水処理装置の制御装置を示す構成図である。本実施の形態は、脱窒量を検知する手段として無酸素槽内の混合液中の下水の硝酸性窒素濃度を計測する硝酸性窒素濃度計を備え、無酸素槽へのバイパス流入下水量を調節するように装置を構成したものである。さらに、本実施の形態は、系外から流入するりんの量を検知する手段として生物反応槽に流入する下水のりん酸性りん濃度を計測するりん酸性りん濃度計を備え、最初沈殿池への流入下水量を調節するように装置を構成したものである。図99において、14は最初沈殿池1に流入する下水の流量を調節するために配管aに設けられた最初沈殿池流入ポンプである。
その他の構成要素は図1で同一符号を付して示したものと同一あるいは同等であるため、その詳細な説明は省略する。
実施の形態1の場合と同様に、無酸素槽5へのバイパス流入下水量を調節する。すなわち、(1.1)式に従って得られる値の信号を流入−無酸素槽バイパス流入ポンプ12に出力する。
流入水のりん酸性りん濃度は、りん酸性りん濃度計141で計測され、計測値は信号線141aを介して調節器128に伝えられる。調節器128は、りん酸性りん濃度の計測値に応じて、嫌気槽4へのバイパス流入下水量を例えば(15.1)式と同様の式に従って得られる値とする信号を出力する。調節器128の出力は信号線128aを介して最初沈殿池流入ポンプ14に伝えられる。
以上より、りん酸性りん濃度の計測値がどれくらい大きいかに応じて、最初沈殿池1への流入下水量が増減することにより、嫌気槽4への流入下水量が増減し、嫌気槽4への有機物供給量が増減する。その結果、りん吐出量が増減し、りん除去量が増減する。
図100はこの発明の実施の形態100による生物学的水処理装置の制御装置を示す構成図である。本実施の形態は、脱窒量を検知する手段として無酸素槽内の混合液中の下水の酸化還元電位を計測する酸化還元電位計を備え、無酸素槽へのバイパス流入下水量を調節するように装置を構成したものである。さらに、本実施の形態は、系外から流入するりんの量を検知する手段として生物反応槽に流入する下水のりん酸性りん濃度を計測するりん酸性りん濃度計を備え、最初沈殿池への流入下水量を調節するように装置を構成したものである。図100において、各構成要素は図3及び図99で同一符号を付して示したものと同一あるいは同等であるため、その詳細な説明は省略する。
実施の形態3の場合と同様に、無酸素槽5へのバイパス流入下水量を調節する。すなわち、(2.1)式に従って得られる値の信号を流入−無酸素槽バイパス流入ポンプ12に出力する。
また、実施の形態99の場合と同様に、最初沈殿池1への流入下水量を調節する。すなわち、(15.1)式と同様な式に従って得られる値の信号を最初沈殿池流入ポンプ14に出力する。
図101はこの発明の実施の形態101による生物学的水処理装置の制御装置を示す構成図である。本実施の形態は、脱窒量を検知する手段として無酸素槽内の混合液中の下水の硝酸性窒素濃度と放流水の硝酸性窒素濃度との差を演算する装置を備え、無酸素槽へのバイパス流入下水量を調節するように装置を構成したものである。さらに、本実施の形態は、系外から流入するりんの量を検知する手段として生物反応槽に流入する下水のりん酸性りん濃度を計測するりん酸性りん濃度計を備え、最初沈殿池への流入下水量を調節するように装置を構成したものである。図101において、各構成要素は図5及び図99で同一符号を付して示したものと同一あるいは同等であるため、その詳細な説明は省略する。
実施の形態5の場合と同様に、無酸素槽5へのバイパス流入下水量を調節する。すなわち、(3.1)式に従って得られる値の信号を流入−無酸素槽バイパス流入ポンプ12に出力する。
また、実施の形態99の場合と同様に、最初沈殿池1への流入下水量を調節する。すなわち、(15.1)式と同様な式に従って得られる値の信号を最初沈殿池流入ポンプ14に出力する。
図102はこの発明の実施の形態102による生物学的水処理装置の制御装置を示す構成図である。本実施の形態は、脱窒量を検知する手段として無酸素槽内の混合液中の下水の硝酸性窒素濃度を推定する装置を備え、無酸素槽へのバイパス流入下水量を調節するように装置を構成したものである。さらに、本実施の形態は、系外から流入するりんの量を検知する手段として生物反応槽に流入する下水のりん酸性りん濃度を計測するりん酸性りん濃度計を備え、最初沈殿池への流入下水量を調節するように装置を構成したものである。図102において、各構成要素は図7及び図99で同一符号を付して示したものと同一あるいは同等であるため、その詳細な説明は省略する。
実施の形態7の場合と同様に、無酸素槽5へのバイパス流入下水量を調節する。すなわち、(1.1)式と同様な式に従って得られる値の信号を流入−無酸素槽バイパス流入ポンプ12に出力する。
また、実施の形態99の場合と同様に、最初沈殿池1への流入下水量を調節する。すなわち、(15.1)式と同様な式に従って得られる値の信号を最初沈殿池流入ポンプ14に出力する。
図103はこの発明の実施の形態103による生物学的水処理装置の制御装置を示す構成図である。本実施の形態は、系外に流出する窒素の量を検知する手段として放流水の硝酸性窒素濃度を計測する硝酸性窒素濃度計を備え、無酸素槽へのバイパス流入下水量を調節するように装置を構成したものである。さらに、本実施の形態は、系外から流入するりんの量を検知する手段として生物反応槽に流入する下水のりん酸性りん濃度を計測するりん酸性りん濃度計を備え、最初沈殿池への流入下水量を調節するように装置を構成したものである。図103において、各構成要素は図9及び図99で同一符号を付して示したものと同一あるいは同等であるため、その詳細な説明は省略する。
実施の形態9の場合と同様に、無酸素槽5へのバイパス流入下水量を調節する。すなわち、(4.1)式に従って得られる値の信号を流入−無酸素槽バイパス流入ポンプ12に出力する。
また、実施の形態99の場合と同様に、最初沈殿池1への流入下水量を調節する。すなわち、(15.1)式と同様な式に従って得られる値の信号を最初沈殿池流入ポンプ14に出力する。
図104はこの発明の実施の形態104による生物学的水処理装置の制御装置を示す構成図である。本実施の形態は、系外に流出する窒素の量を検知する手段として放流水の硝酸性窒素濃度を計測する硝酸性窒素濃度計を備え、無酸素槽へのバイパス流入下水量を調節するように装置を構成したものである。さらに、本実施の形態は、系外から流入するりんの量を検知する手段として生物反応槽に流入する下水のりん酸性りん濃度を計測するりん酸性りん濃度計を備え、最初沈殿池への流入下水量を調節するように装置を構成したものである。図104において、各構成要素は図11及び図99で同一符号を付して示したものと同一あるいは同等であるため、その詳細な説明は省略する。
実施の形態11の場合と同様に、無酸素槽5へのバイパス流入下水量を調節する。すなわち、(5.1)式に従って得られる値の信号を流入−無酸素槽バイパス流入ポンプ12に出力する。
また、実施の形態99の場合と同様に、最初沈殿池1への流入下水量を調節する。すなわち、(15.1)式と同様な式に従って得られる値の信号を最初沈殿池流入ポンプ14に出力する。
図105はこの発明の実施の形態105による生物学的水処理装置の制御装置を示す構成図である。本実施の形態は、系外から流入する窒素の量を検知する手段として生物反応槽に流入する下水の全窒素濃度を計測する全窒素濃度計を備え、無酸素槽へのバイパス流入下水量を調節するように装置を構成したものである。さらに、本実施の形態は、系外から流入するりんの量を検知する手段として生物反応槽に流入する下水のりん酸性りん濃度を計測するりん酸性りん濃度計を備え、最初沈殿池への流入下水量を調節するように装置を構成したものである。図105において、各構成要素は図13及び図99で同一符号を付して示したものと同一あるいは同等であるため、その詳細な説明は省略する。
実施の形態13の場合と同様に、無酸素槽5へのバイパス流入下水量を調節する。すなわち、(6.1)式に従って得られる値の信号を流入−無酸素槽バイパス流入ポンプ12に出力する。
また、実施の形態99の場合と同様に、最初沈殿池1への流入下水量を調節する。すなわち、(15.1)式と同様な式に従って得られる値の信号を最初沈殿池流入ポンプ14に出力する。
図106はこの発明の実施の形態106による生物学的水処理装置の制御装置を示す構成図である。本実施の形態は、系外から流入する窒素の量を検知する手段として生物反応槽に流入する下水の全窒素濃度を計測する全窒素濃度計を備え、無酸素槽へのバイパス流入下水量を調節するように装置を構成したものである。さらに、本実施の形態は、系外から流入するりんの量を検知する手段として生物反応槽に流入する下水のりん酸性りん濃度を計測するりん酸性りん濃度計を備え、最初沈殿池への流入下水量を調節するように装置を構成したものである。図106において、各構成要素は図15及び図99で同一符号を付して示したものと同一あるいは同等であるため、その詳細な説明は省略する。
実施の形態15の場合と同様に、無酸素槽5へのバイパス流入下水量を調節する。すなわち、(7.1)式に従って得られる値の信号を流入−無酸素槽バイパス流入ポンプ12に出力する。
また、実施の形態99の場合と同様に、最初沈殿池1への流入下水量を調節する。すなわち、(15.1)式と同様な式に従って得られる値の信号を最初沈殿池流入ポンプ14に出力する。
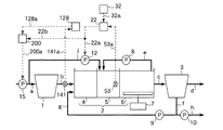
図107はこの発明の実施の形態107による生物学的水処理装置の制御装置を示す構成図である。本実施の形態は、脱窒量を検知する手段として無酸素槽内の混合液中の下水の硝酸性窒素濃度を計測する硝酸性窒素濃度計を備え、りん吐出量を検知する手段として嫌気槽内の混合液中の下水のりん酸性りん濃度を計測するりん酸性りん濃度計を備え、無酸素槽へのバイパス流入下水量及び生物学的水処理装置に流入する下水の水量(以下、生物学的水処理装置への流入下水量という)を調節するように装置を構成したものである。図107において、15は生物学的水処理装置に流入する下水の流量を調節するための流入ポンプ(最初沈殿池流入水量調節手段)である。
その他の構成要素は図1で同一符号を付して示したものと同一あるいは同等であるため、その詳細な説明は省略する。
無酸素槽5内の混合液中の下水の硝酸性窒素濃度は、硝酸性窒素濃度計43で計測され、計測値は信号線43aを介して調節器21に伝えられる。また、設定器31に設定された目標値は、信号線31aを介して調節器21に伝えられる。調節器21は、硝酸性窒素濃度の計測値と予め定められた目標値との差に応じて、無酸素槽5へのバイパス流入下水量を例えば(1.1)式に従って得られる値とする信号を出力する。調節器21の出力は信号線21aを介して流入−無酸素槽バイパス流入ポンプ12に伝えられるとともに、信号線21a及び信号線21bを介して演算器200に伝えられる。
嫌気槽4内の混合液中の下水のりん酸性りん濃度は、りん酸性りん濃度計142で計測され、計測値は信号線142aを介して調節器121に伝えられる。また、設定器131に設定された目標値は、信号線131aを介して調節器121に伝えられる。調節器121は、りん酸性りん濃度の計測値と予め定められた目標値との差に応じて、嫌気槽4への流入下水量を例えば(8.1)式と同様な式に従って得られる値とする信号を出力する。調節器121の出力は信号線121aを介して演算器200に伝えられる。
Qpri =Qana +Qano (24.1)
ここで、
Qpri :生物学的水処理装置への流入下水量
Qana :嫌気槽4への流入下水量
Qano :無酸素槽5へのバイパス流入下水量
演算器200の出力は信号線200aを介して流入ポンプ15に伝えられる。
また、りん酸性りん濃度の計測値が目標値よりも小さければ、生物学的水処理装置への流入下水量Qpri が増加し最初沈殿池1への流入下水量が増加することにより、嫌気槽4への流入下水量Qana が増加し、嫌気槽4への有機物供給量が増加する。その結果、りん吐出量が増加し、りん除去量が増加する。逆に、りん酸性りん濃度の計測値が目標値よりも大きければ、生物学的水処理装置への流入下水量Qpri が減少し最初沈殿池1への流入下水量が減少することにより、嫌気槽4への流入下水量Qana が減少し、嫌気槽4への有機物供給量が減少する。その結果、りん吐出量が減少し、りん除去量が減少する。
また、この実施の形態107によれば、生物学的水処理装置への流入下水量を調節するとともに無酸素槽5へのバイパス流入下水量を調節するので、嫌気槽4へ供給する有機物量に影響を与えることなく、無酸素槽5へのバイパス流入下水量を調節することができる効果が得られる。さらに、この実施の形態107によれば、生物学的水処理装置への流入下水量を調節することにより嫌気槽4への流入下水量を調節するので、無酸素槽5へ供給する有機物量に影響を与えることなく、嫌気槽4への流入下水量を調節することができる効果が得られる。
図108はこの発明の実施の形態108による生物学的水処理装置の制御装置を示す構成図である。本実施の形態は、脱窒量を検知する手段として無酸素槽内の混合液中の下水の酸化還元電位を計測する酸化還元電位計を備え、りん吐出量を検知する手段として嫌気槽内の混合液中の下水のりん酸性りん濃度を計測するりん酸性りん濃度計を備え、無酸素槽へのバイパス流入下水量及び生物学的水処理装置への流入下水量を調節するように装置を構成したものである。図108において、200は調節器22の出力値と調節器121の出力値とに応じて生物学的水処理装置への流入下水量を所定の値とする信号を流入ポンプ15に出力する演算器である。演算器200は、信号線22bを介して信号線22aと、信号線121aを介して調節器121と、信号線200aを介して流入ポンプ15と接続されている。その他の構成要素は図3及び図107で同一符号を付して示したものと同一あるいは同等であるため、その詳細な説明は省略する。
実施の形態3の場合と同様に、無酸素槽5へのバイパス流入下水量を調節する。すなわち、(2.1)式に従って得られる値の信号を流入−無酸素槽バイパス流入ポンプ12に出力する。
また、実施の形態107の場合と同様に、生物学的水処理装置への流入下水量を調節する。すなわち、(24.1)式に従って得られる値の信号を流入ポンプ15に出力する。
また、この実施の形態108によれば、生物学的水処理装置への流入下水量を調節するとともに無酸素槽5へのバイパス流入下水量を調節するので、嫌気槽4へ供給する有機物量に影響を与えることなく、無酸素槽5へのバイパス流入下水量を調節することができる効果が得られる。さらに、この実施の形態108によれば、生物学的水処理装置への流入下水量を調節することにより嫌気槽4への流入下水量を調節するので、無酸素槽5へ供給する有機物量に影響を与えることなく、嫌気槽4への流入下水量を調節することができる効果が得られる。
図109はこの発明の実施の形態109による生物学的水処理装置の制御装置を示す構成図である。本実施の形態は、脱窒量を検知する手段として無酸素槽内の混合液中の下水の硝酸性窒素濃度と放流水の硝酸性窒素濃度との差を演算する装置を備え、りん吐出量を検知する手段として嫌気槽内の混合液中の下水のりん酸性りん濃度を計測するりん酸性りん濃度計を備え、無酸素槽へのバイパス流入下水量及び生物学的水処理装置への流入下水量を調節するように装置を構成したものである。図109において、200は調節器23の出力値と調節器121の出力値とに応じて生物学的水処理装置への流入下水量を所定の値とする信号を流入ポンプ15に出力する演算器である。演算器200は、信号線23bを介して信号線23aと、信号線121aを介して調節器121と、信号線200aを介して流入ポンプ15と接続されている。その他の構成要素は図5及び図107で同一符号を付して示したものと同一あるいは同等であるため、その詳細な説明は省略する。
実施の形態5の場合と同様に、無酸素槽5へのバイパス流入下水量を調節する。すなわち、(3.1)式に従って得られる値の信号を流入−無酸素槽バイパス流入ポンプ12に出力する。
また、実施の形態107の場合と同様に、生物学的水処理装置への流入下水量を調節する。すなわち、(24.1)式に従って得られる値の信号を流入ポンプ15に出力する。
また、この実施の形態109によれば、生物学的水処理装置への流入下水量を調節するとともに無酸素槽5へのバイパス流入下水量を調節するので、嫌気槽4へ供給する有機物量に影響を与えることなく、無酸素槽5へのバイパス流入下水量を調節することができる効果が得られる。さらに、この実施の形態109によれば、生物学的水処理装置への流入下水量を調節することにより嫌気槽4への流入下水量を調節するので、無酸素槽5へ供給する有機物量に影響を与えることなく、嫌気槽4への流入下水量を調節することができる効果が得られる。
図110はこの発明の実施の形態110による生物学的水処理装置の制御装置を示す構成図である。本実施の形態は、脱窒量を検知する手段として無酸素槽内の混合液中の下水の硝酸性窒素濃度を推定する装置を備え、りん吐出量を検知する手段として嫌気槽内の混合液中の下水のりん酸性りん濃度を計測するりん酸性りん濃度計を備え、無酸素槽へのバイパス流入下水量及び生物学的水処理装置への流入下水量を調節するように装置を構成したものである。図110において、各構成要素は図7及び図107で同一符号を付して示したものと同一あるいは同等であるため、その詳細な説明は省略する。
実施の形態7の場合と同様に、無酸素槽5へのバイパス流入下水量を調節する。すなわち、(1.1)式と同様な式に従って得られる値の信号を流入−無酸素槽バイパス流入ポンプ12に出力する。
また、実施の形態107の場合と同様に、生物学的水処理装置への流入下水量を調節する。すなわち、(24.1)式に従って得られる値の信号を流入ポンプ15に出力する。
また、この実施の形態110によれば、生物学的水処理装置への流入下水量を調節するとともに無酸素槽5へのバイパス流入下水量を調節するので、嫌気槽4へ供給する有機物量に影響を与えることなく、無酸素槽5へのバイパス流入下水量を調節することができる効果が得られる。さらに、この実施の形態110によれば、生物学的水処理装置への流入下水量を調節することにより嫌気槽4への流入下水量を調節するので、無酸素槽5へ供給する有機物量に影響を与えることなく、嫌気槽4への流入下水量を調節することができる効果が得られる。
図111はこの発明の実施の形態111による生物学的水処理装置の制御装置を示す構成図である。本実施の形態は、系外に流出する窒素の量を検知する手段として放流水の硝酸性窒素濃度を計測する硝酸性窒素濃度計を備え、りん吐出量を検知する手段として嫌気槽内の混合液中の下水のりん酸性りん濃度を計測するりん酸性りん濃度計を備え、無酸素槽へのバイパス流入下水量及び生物学的水処理装置への流入下水量を調節するように装置を構成したものである。図111において、200は調節器24の出力値と調節器121の出力値とに応じて生物学的水処理装置への流入下水量を調節する信号を流入ポンプ15に出力する演算器である。演算器200は、信号線24bを介して信号線24aと、信号線121aを介して調節器121と、信号線200aを介して流入ポンプ15と接続されている。その他の構成要素は図9及び図107で同一符号を付して示したものと同一あるいは同等であるため、その詳細な説明は省略する。
実施の形態9の場合と同様に、無酸素槽5へのバイパス流入下水量を調節する。すなわち、(4.1)式に従って得られる値の信号を流入−無酸素槽バイパス流入ポンプ12に出力する。
また、実施の形態107の場合と同様に、生物学的水処理装置への流入下水量を調節する。すなわち、(24.1)式に従って得られる値の信号を流入ポンプ15に出力する。
また、この実施の形態111によれば、生物学的水処理装置への流入下水量を調節するとともに無酸素槽5へのバイパス流入下水量を調節するので、嫌気槽4へ供給する有機物量に影響を与えることなく、無酸素槽5へのバイパス流入下水量を調節することができる効果が得られる。さらに、この実施の形態111によれば、生物学的水処理装置への流入下水量を調節することにより嫌気槽4への流入下水量を調節するので、無酸素槽5へ供給する有機物量に影響を与えることなく、嫌気槽4への流入下水量を調節することができる効果が得られる。
図112はこの発明の実施の形態112による生物学的水処理装置の制御装置を示す構成図である。本実施の形態は、系外に流出する窒素の量を検知する手段として放流水の硝酸性窒素濃度を計測する硝酸性窒素濃度計を備え、りん吐出量を検知する手段として嫌気槽内の混合液中の下水のりん酸性りん濃度を計測するりん酸性りん濃度計を備え、無酸素槽へのバイパス流入下水量及び生物学的水処理装置への流入下水量を調節するように装置を構成したものである。図112において、200は調節器25の出力値と調節器121の出力値とに応じて生物学的水処理装置への流入下水量を所定の値とする信号を流入ポンプ15に出力する演算器である。演算器200は、信号線25bを介して信号線25aと、信号線121aを介して調節器121と、信号線200aを介して流入ポンプ15と接続されている。その他の構成要素は図11及び図107で同一符号を付して示したものと同一あるいは同等であるため、その詳細な説明は省略する。
実施の形態11の場合と同様に、無酸素槽5へのバイパス流入下水量を調節する。すなわち、(5.1)式に従って得られる値の信号を流入−無酸素槽バイパス流入ポンプ12に出力する。
また、実施の形態107の場合と同様に、生物学的水処理装置への流入下水量を調節する。すなわち、(24.1)式に従って得られる値の信号を流入ポンプ15に出力する。
また、この実施の形態112によれば、生物学的水処理装置への流入下水量を調節するとともに無酸素槽5へのバイパス流入下水量を調節するので、嫌気槽4へ供給する有機物量に影響を与えることなく、無酸素槽5へのバイパス流入下水量を調節することができる効果が得られる。さらに、この実施の形態112によれば、生物学的水処理装置への流入下水量を調節することにより嫌気槽4への流入下水量を調節するので、無酸素槽5へ供給する有機物量に影響を与えることなく、嫌気槽4への流入下水量を調節することができる効果が得られる。
図113はこの発明の実施の形態113による生物学的水処理装置の制御装置を示す構成図である。本実施の形態は、系外から流入する窒素の量を検知する手段として生物反応槽に流入する下水の全窒素濃度を計測する全窒素濃度計を備え、りん吐出量を検知する手段として嫌気槽内の混合液中の下水のりん酸性りん濃度を計測するりん酸性りん濃度計を備え、無酸素槽へのバイパス流入下水量及び生物学的水処理装置への流入下水量を調節するように装置を構成したものである。図113において、200は調節器26の出力値と調節器121の出力値とに応じて生物学的水処理装置への流入下水量を所定の値とする信号を流入ポンプ15に出力する演算器である。演算器200は、信号線26bを介して信号線26aと、信号線121aを介して調節器121と、信号線200aを介して流入ポンプ15と接続されている。その他の構成要素は図13及び図107で同一符号を付して示したものと同一あるいは同等であるため、その詳細な説明は省略する。
実施の形態13の場合と同様に、無酸素槽5へのバイパス流入下水量を調節する。すなわち、(6.1)式に従って得られる値の信号を流入−無酸素槽バイパス流入ポンプ12に出力する。
また、実施の形態113の場合と同様に、生物学的水処理装置への流入下水量を調節する。すなわち、(24.1)式に従って得られる値の信号を流入ポンプ15に出力する。
また、この実施の形態113によれば、生物学的水処理装置への流入下水量を調節するとともに無酸素槽5へのバイパス流入下水量を調節するので、嫌気槽4へ供給する有機物量に影響を与えることなく、無酸素槽5へのバイパス流入下水量を調節することができる効果が得られる。さらに、この実施の形態113によれば、生物学的水処理装置への流入下水量を調節することにより嫌気槽4への流入下水量を調節するので、無酸素槽5へ供給する有機物量に影響を与えることなく、嫌気槽4への流入下水量を調節することができる効果が得られる。
図114はこの発明の実施の形態114による生物学的水処理装置の制御装置を示す構成図である。本実施の形態は、系外から流入する窒素の量を検知する手段として生物反応槽に流入する下水の全窒素濃度を計測する全窒素濃度計を備え、りん吐出量を検知する手段として嫌気槽内の混合液中の下水のりん酸性りん濃度を計測するりん酸性りん濃度計を備え、無酸素槽へのバイパス流入下水量及び生物学的水処理装置への流入下水量を調節するように装置を構成したものである。図114において、200は調節器27の出力値と調節器121の出力値とに応じて生物学的水処理装置への流入下水量を所定の値とする信号を流入ポンプ15に出力する演算器である。演算器200は、信号線27bを介して信号線27aと、信号線121aを介して調節器121と、信号線200aを介して流入ポンプ15と接続されている。その他の構成要素は図15及び図107で同一符号を付して示したものと同一あるいは同等であるため、その詳細な説明は省略する。
実施の形態15の場合と同様に、無酸素槽5へのバイパス流入下水量を調節する。すなわち、(7.1)式に従って得られる値の信号を流入−無酸素槽バイパス流入ポンプ12に出力する。
また、実施の形態107の場合と同様に、生物学的水処理装置への流入下水量を調節する。すなわち、(24.1)式に従って得られる値の信号を流入ポンプ15に出力する。
また、この実施の形態114によれば、生物学的水処理装置への流入下水量を調節するとともに無酸素槽5へのバイパス流入下水量を調節するので、嫌気槽4へ供給する有機物量に影響を与えることなく、無酸素槽5へのバイパス流入下水量を調節することができる効果が得られる。さらに、この実施の形態114によれば、生物学的水処理装置への流入下水量を調節することにより嫌気槽4への流入下水量を調節するので、無酸素槽5へ供給する有機物量に影響を与えることなく、嫌気槽4への流入下水量を調節することができる効果が得られる。
図115はこの発明の実施の形態115による生物学的水処理装置の制御装置を示す構成図である。本実施の形態は、脱窒量を検知する手段として無酸素槽内の混合液中の下水の硝酸性窒素濃度を計測する硝酸性窒素濃度計を備え、りん吐出量を検知する手段として嫌気槽内の混合液中の下水の酸化還元電位を計測する酸化還元電位計を備え、無酸素槽へのバイパス流入下水量及び生物学的水処理装置への流入下水量を調節するように装置を構成したものである。図115において、15は生物学的水処理装置に流入する下水の流量を調節するための流入ポンプである。
その他の構成要素は図1で同一符号を付して示したものと同一あるいは同等であるため、その詳細な説明は省略する。
無酸素槽5内の混合液中の下水の硝酸性窒素濃度は、硝酸性窒素濃度計43で計測され、計測値は信号線43aを介して調節器21に伝えられる。また、設定器31に設定された目標値は、信号線31aを介して調節器21に伝えられる。調節器21は、硝酸性窒素濃度の計測値と予め定められた目標値との差に応じて、無酸素槽5へのバイパス流入下水量を例えば(1.1)式に従って得られる値とする信号を出力する。調節器21の出力は信号線21aを介して流入−無酸素槽バイパス流入ポンプ12に伝えられるとともに、信号線21a及び信号線21bを介して演算器200に伝えられる。
嫌気槽4内の混合液中の下水の酸化還元電位は、酸化還元電位計152で計測され、計測値は信号線152aを介して調節器122に伝えられる。また、設定器132に設定された目標値は、信号線132aを介して調節器122に伝えられる。調節器122は、酸化還元電位の計測値と予め定められた目標値との差に応じて、嫌気槽4への流入下水量を例えば(9.1)式と同様な式に従って得られる値とする信号を出力する。調節器122の出力は信号線122aを介して演算器200に伝えられる。
また、酸化還元電位の計測値が目標値よりも大きければ、生物学的水処理装置への流入下水量が増加し最初沈殿池1への流入下水量が増加することにより、嫌気槽4への流入下水量が増加し、嫌気槽4への有機物供給量が増加する。その結果、りん吐出量が増加し、りん除去量が増加する。逆に、酸化還元電位の計測値が目標値よりも小さければ、生物学的水処理装置への流入下水量が減少し最初沈殿池1への流入下水量が減少することにより、嫌気槽4への流入下水量が減少し、嫌気槽4への有機物供給量が減少する。その結果、りん吐出量が減少し、りん除去量が減少する。
また、この実施の形態115によれば、生物学的水処理装置への流入下水量を調節するとともに無酸素槽5へのバイパス流入下水量を調節するので、嫌気槽4へ供給する有機物量に影響を与えることなく、無酸素槽5へのバイパス流入下水量を調節することができる効果が得られる。さらに、この実施の形態115によれば、生物学的水処理装置への流入下水量を調節することにより嫌気槽4への流入下水量を調節するので、無酸素槽5へ供給する有機物量に影響を与えることなく、嫌気槽4への流入下水量を調節することができる効果が得られる。
図116はこの発明の実施の形態116による生物学的水処理装置の制御装置を示す構成図である。本実施の形態は、脱窒量を検知する手段として無酸素槽内の混合液中の下水の酸化還元電位を計測する酸化還元電位計を備え、りん吐出量を検知する手段として嫌気槽内の混合液中の下水の酸化還元電位を計測する酸化還元電位計を備え、無酸素槽へのバイパス流入下水量及び生物学的水処理装置への流入下水量を調節するように装置を構成したものである。200は調節器22の出力値と調節器121の出力値とに応じて生物学的水処理装置への流入下水量を所定の値とする信号を流入ポンプ15に出力する演算器である。演算器200は、信号線22bを介して信号線22aと、信号線122aを介して調節器122と、信号線200aを介して流入ポンプ15と接続されている。その他の構成要素は図3及び図115で同一符号を付して示したものと同一あるいは同等であるため、その詳細な説明は省略する。
実施の形態3の場合と同様に、無酸素槽5へのバイパス流入下水量を調節する。すなわち、(2.1)式に従って得られる値の信号を流入−無酸素槽バイパス流入ポンプ12に出力する。
また、実施の形態115の場合と同様に、生物学的水処理装置への流入下水量を調節する。すなわち、(24.1)式に従って得られる値の信号を流入ポンプ15に出力する。
また、この実施の形態116によれば、生物学的水処理装置への流入下水量を調節するとともに無酸素槽5へのバイパス流入下水量を調節するので、嫌気槽4へ供給する有機物量に影響を与えることなく、無酸素槽5へのバイパス流入下水量を調節することができる効果が得られる。さらに、この実施の形態116によれば、生物学的水処理装置への流入下水量を調節することにより嫌気槽4への流入下水量を調節するので、無酸素槽5へ供給する有機物量に影響を与えることなく、嫌気槽4への流入下水量を調節することができる効果が得られる。
図117はこの発明の実施の形態117による生物学的水処理装置の制御装置を示す構成図である。本実施の形態は、脱窒量を検知する手段として無酸素槽内の混合液中の下水の硝酸性窒素濃度と放流水の硝酸性窒素濃度との差を演算する装置を備え、りん吐出量を検知する手段として嫌気槽内の混合液中の下水の酸化還元電位を計測する酸化還元電位計を備え、無酸素槽へのバイパス流入下水量及び生物学的水処理装置への流入下水量を調節するように装置を構成したものである。図117において、200は調節器23の出力値と調節器122の出力値とに応じて生物学的水処理装置への流入下水量を所定の値とする信号を流入ポンプ15に出力する演算器である。演算器200は、信号線23bを介して信号線23aと、信号線122aを介して調節器122と、信号線200aを介して流入ポンプ15と接続されている。その他の構成要素は図5及び図115で同一符号を付して示したものと同一あるいは同等であるため、その詳細な説明は省略する。
実施の形態5の場合と同様に、無酸素槽5へのバイパス流入下水量を調節する。すなわち、(3.1)式に従って得られる値の信号を流入−無酸素槽バイパス流入ポンプ12に出力する。
また、実施の形態115の場合と同様に、生物学的水処理装置への流入下水量を調節する。すなわち、(24.1)式に従って得られる値の信号を流入ポンプ15に出力する。
また、この実施の形態117によれば、生物学的水処理装置への流入下水量を調節するとともに無酸素槽5へのバイパス流入下水量を調節するので、嫌気槽4へ供給する有機物量に影響を与えることなく、無酸素槽5へのバイパス流入下水量を調節することができる効果が得られる。さらに、この実施の形態117によれば、生物学的水処理装置への流入下水量を調節することにより嫌気槽4への流入下水量を調節するので、無酸素槽5へ供給する有機物量に影響を与えることなく、嫌気槽4への流入下水量を調節することができる効果が得られる。
図118はこの発明の実施の形態118による生物学的水処理装置の制御装置を示す構成図である。本実施の形態は、脱窒量を検知する手段として無酸素槽内の混合液中の下水の硝酸性窒素濃度を推定する装置を備え、りん吐出量を検知する手段として嫌気槽内の混合液中の下水の酸化還元電位を計測する酸化還元電位計を備え、無酸素槽へのバイパス流入下水量及び生物学的水処理装置への流入下水量を調節するように装置を構成したものである。図118において、各構成要素は図7及び図115で同一符号を付して示したものと同一あるいは同等であるため、その詳細な説明は省略する。
実施の形態7の場合と同様に、無酸素槽5へのバイパス流入下水量を調節する。すなわち、(1.1)式と同様な式に従って得られる値の信号を流入−無酸素槽バイパス流入ポンプ12に出力する。
また、実施の形態115の場合と同様に、生物学的水処理装置への流入下水量を調節する。すなわち、(24.1)式に従って得られる値の信号を流入ポンプ15に出力する。
また、この実施の形態118によれば、生物学的水処理装置への流入下水量を調節するとともに無酸素槽5へのバイパス流入下水量を調節するので、嫌気槽4へ供給する有機物量に影響を与えることなく、無酸素槽5へのバイパス流入下水量を調節することができる効果が得られる。さらに、この実施の形態118によれば、生物学的水処理装置への流入下水量を調節することにより嫌気槽4への流入下水量を調節するので、無酸素槽5へ供給する有機物量に影響を与えることなく、嫌気槽4への流入下水量を調節することができる効果が得られる。
図119はこの発明の実施の形態119による生物学的水処理装置の制御装置を示す構成図である。本実施の形態は、系外に流出する窒素の量を検知する手段として放流水の硝酸性窒素濃度を計測する硝酸性窒素濃度計を備え、りん吐出量を検知する手段として嫌気槽内の混合液中の下水の酸化還元電位を計測する酸化還元電位計を備え、無酸素槽へのバイパス流入下水量及び生物学的水処理装置への流入下水量を調節するように装置を構成したものである。図119において、200は調節器24の出力値と調節器122の出力値とに応じて生物学的水処理装置への流入下水量を所定の値とする信号を流入ポンプ15に出力する演算器である。演算器200は、信号線24bを介して信号線24aと、信号線122aを介して調節器122と、信号線200aを介して流入ポンプ15と接続されている。その他の構成要素は図9及び図115で同一符号を付して示したものと同一あるいは同等であるため、その詳細な説明は省略する。
実施の形態9の場合と同様に、無酸素槽5へのバイパス流入下水量を調節する。すなわち、(4.1)式に従って得られる値の信号を流入−無酸素槽バイパス流入ポンプ12に出力する。
また、実施の形態115の場合と同様に、生物学的水処理装置への流入下水量を調節する。すなわち、(24.1)式に従って得られる値の信号を流入ポンプ15に出力する。
また、この実施の形態119によれば、生物学的水処理装置への流入下水量を調節するとともに無酸素槽5へのバイパス流入下水量を調節するので、嫌気槽4へ供給する有機物量に影響を与えることなく、無酸素槽5へのバイパス流入下水量を調節することができる効果が得られる。さらに、この実施の形態119によれば、生物学的水処理装置への流入下水量を調節することにより嫌気槽4への流入下水量を調節するので、無酸素槽5へ供給する有機物量に影響を与えることなく、嫌気槽4への流入下水量を調節することができる効果が得られる。
図120はこの発明の実施の形態120による生物学的水処理装置の制御装置を示す構成図である。本実施の形態は、系外に流出する窒素の量を検知する手段として放流水の硝酸性窒素濃度を計測する硝酸性窒素濃度計を備え、りん吐出量を検知する手段として嫌気槽内の混合液中の下水の酸化還元電位を計測する酸化還元電位計を備え、無酸素槽へのバイパス流入下水量及び生物学的水処理装置への流入下水量を調節するように装置を構成したものである。図120において、200は調節器25の出力値と調節器122の出力値とに応じて生物学的水処理装置への流入下水量を所定の値とする信号を流入ポンプ15に出力する演算器である。演算器200は、信号線25bを介して信号線25aと、信号線122aを介して調節器122と、信号線200aを介して流入ポンプ15と接続されている。その他の構成要素は図11及び図115で同一符号を付して示したものと同一あるいは同等であるため、その詳細な説明は省略する。
実施の形態11の場合と同様に、無酸素槽5へのバイパス流入下水量を調節する。すなわち、(5.1)式に従って得られる値の信号を流入−無酸素槽バイパス流入ポンプ12に出力する。
また、実施の形態115の場合と同様に、生物学的水処理装置への流入下水量を調節する。すなわち、(24.1)式に従って得られる値の信号を流入ポンプ15に出力する。
また、この実施の形態120によれば、生物学的水処理装置への流入下水量を調節するとともに無酸素槽5へのバイパス流入下水量を調節するので、嫌気槽4へ供給する有機物量に影響を与えることなく、無酸素槽5へのバイパス流入下水量を調節することができる効果が得られる。さらに、この実施の形態120によれば、生物学的水処理装置への流入下水量を調節することにより嫌気槽4への流入下水量を調節するので、無酸素槽5へ供給する有機物量に影響を与えることなく、嫌気槽4への流入下水量を調節することができる効果が得られる。
図121はこの発明の実施の形態121による生物学的水処理装置の制御装置を示す構成図である。本実施の形態は、系外から流入する窒素の量を検知する手段として生物反応槽に流入する下水の全窒素濃度を計測する全窒素濃度計を備え、りん吐出量を検知する手段として嫌気槽内の混合液中の下水の酸化還元電位を計測する酸化還元電位計を備え、無酸素槽へのバイパス流入下水量及び生物学的水処理装置への流入下水量を調節するように装置を構成したものである。図121において、200は調節器26の出力値と調節器122の出力値とに応じて生物学的水処理装置への流入下水量を所定の値とする信号を流入ポンプ15に出力する演算器である。演算器200は、信号線26bを介して信号線26aと、信号線122aを介して調節器122と、信号線200aを介して流入ポンプ15と接続されている。その他の構成要素は図13及び図115で同一符号を付して示したものと同一あるいは同等であるため、その詳細な説明は省略する。
実施の形態13の場合と同様に、無酸素槽5へのバイパス流入下水量を調節する。すなわち、(6.1)式に従って得られる値の信号を流入−無酸素槽バイパス流入ポンプ12に出力する。
また、実施の形態115の場合と同様に、生物学的水処理装置への流入下水量を調節する。すなわち、(24.1)式に従って得られる値の信号を流入ポンプ15に出力する。
また、この実施の形態121によれば、生物学的水処理装置への流入下水量を調節するとともに無酸素槽5へのバイパス流入下水量を調節するので、嫌気槽4へ供給する有機物量に影響を与えることなく、無酸素槽5へのバイパス流入下水量を調節することができる効果が得られる。さらに、この実施の形態121によれば、生物学的水処理装置への流入下水量を調節することにより嫌気槽4への流入下水量を調節するので、無酸素槽5へ供給する有機物量に影響を与えることなく、嫌気槽4への流入下水量を調節することができる効果が得られる。
図122はこの発明の実施の形態122による生物学的水処理装置の制御装置を示す構成図である。本実施の形態は、系外から流入する窒素の量を検知する手段として生物反応槽に流入する下水の全窒素濃度を計測する全窒素濃度計を備え、りん吐出量を検知する手段として嫌気槽内の混合液中の下水の酸化還元電位を計測する酸化還元電位計を備え、無酸素槽へのバイパス流入下水量及び生物学的水処理装置への流入下水量を調節するように装置を構成したものである。図122において、200は調節器27の出力値と調節器122の出力値とに応じて生物学的水処理装置への流入下水量を所定の値とする信号を流入ポンプ15に出力する演算器である。演算器200は、信号線27bを介して信号線27aと、信号線122aを介して調節器122と、信号線200aを介して流入ポンプ15と接続されている。その他の構成要素は図15及び図115で同一符号を付して示したものと同一あるいは同等であるため、その詳細な説明は省略する。
実施の形態15の場合と同様に、無酸素槽5へのバイパス流入下水量を調節する。すなわち、(7.1)式に従って得られる値の信号を流入−無酸素槽バイパス流入ポンプ12に出力する。
また、実施の形態115の場合と同様に、生物学的水処理装置への流入下水量を調節する。すなわち、(24.1)式に従って得られる値の信号を流入ポンプ15に出力する。
また、この実施の形態122によれば、生物学的水処理装置への流入下水量を調節するとともに無酸素槽5へのバイパス流入下水量を調節するので、嫌気槽4へ供給する有機物量に影響を与えることなく、無酸素槽5へのバイパス流入下水量を調節することができる効果が得られる。さらに、この実施の形態122によれば、生物学的水処理装置への流入下水量を調節することにより嫌気槽4への流入下水量を調節するので、無酸素槽5へ供給する有機物量に影響を与えることなく、嫌気槽4への流入下水量を調節することができる効果が得られる。
図123はこの発明の実施の形態123による生物学的水処理装置の制御装置を示す構成図である。本実施の形態は、脱窒量を検知する手段として無酸素槽内の混合液中の下水の硝酸性窒素濃度を計測する硝酸性窒素濃度計を備え、りん吐出量を検知する手段として嫌気槽内の混合液中のりん蓄積菌のりん含有量を計測するりん含有量計測器を備え、無酸素槽へのバイパス流入下水量及び生物学的水処理装置への流入下水量を調節するように装置を構成したものである。図123において、15は生物学的水処理装置に流入する下水の流量を調節するための流入ポンプである。
その他の構成要素は図1で同一符号を付して示したものと同一あるいは同等であるため、その詳細な説明は省略する。
無酸素槽5内の混合液中の下水の硝酸性窒素濃度は、硝酸性窒素濃度計43で計測され、計測値は信号線43aを介して調節器21に伝えられる。また、設定器31に設定された目標値は、信号線31aを介して調節器21に伝えられる。調節器21は、硝酸性窒素濃度の計測値と予め定められた目標値との差に応じて、無酸素槽5へのバイパス流入下水量を例えば(1.1)式に従って得られる値とする信号を出力する。調節器21の出力は信号線21aを介して流入−無酸素槽バイパス流入ポンプ12に伝えられるとともに、信号線21a及び信号線21bを介して演算器200に伝えられる。
嫌気槽4内の混合液中のりん蓄積菌のりん含有量は、りん含有量計測器162で計測され、計測値は信号線162aを介して調節器123に伝えられる。また、設定器133に設定されたりん含有量の目標値は、信号線133aを介して調節器123に伝えられる。調節器123は、りん含有量の計測値と予め定められた目標値との差に応じて、嫌気槽4への流入下水量を例えば(10.1)式と同様な式に従って得られる値とする信号を出力する。調節器123の出力は信号線123aを介して演算器200に伝えられる。
また、りん含有量の計測値が目標値よりも小さければ、最初沈殿池1への流入下水量が増加することにより、嫌気槽4への流入下水量が増加し、嫌気槽4への有機物供給量が増加する。その結果、りん吐出量が増加し、りん除去量が増加する。逆に、りん含有量の計測値が目標値よりも大きければ、最初沈殿池1への流入下水量が減少することにより、嫌気槽4への流入下水量が減少し、嫌気槽4への有機物供給量が減少する。その結果、りん吐出量が減少し、りん除去量が減少する。
また、この実施の形態123によれば、生物学的水処理装置への流入下水量を調節するとともに無酸素槽5へのバイパス流入下水量を調節するので、嫌気槽4へ供給する有機物量に影響を与えることなく、無酸素槽5へのバイパス流入下水量を調節することができる効果が得られる。さらに、この実施の形態123によれば、生物学的水処理装置への流入下水量を調節することにより嫌気槽4への流入下水量を調節するので、無酸素槽5へ供給する有機物量に影響を与えることなく、嫌気槽4への流入下水量を調節することができる効果が得られる。
図124はこの発明の実施の形態124による生物学的水処理装置の制御装置を示す構成図である。本実施の形態は、脱窒量を検知する手段として無酸素槽内の混合液中の下水の酸化還元電位を計測する酸化還元電位計を備え、りん吐出量を検知する手段として嫌気槽内の混合液中のりん蓄積菌のりん含有量を計測するりん含有量計測器を備え、無酸素槽へのバイパス流入下水量及び生物学的水処理装置への流入下水量を調節するように装置を構成したものである。図124において、200は調節器22の出力値と調節器123の出力値とに応じて生物学的水処理装置への流入下水量を所定の値とする信号を流入ポンプ15に出力する演算器である。演算器200は、信号線22bを介して信号線22aと、信号線123aを介して調節器123と、信号線200aを介して流入ポンプ15と接続されている。その他の構成要素は図3及び図123で同一符号を付して示したものと同一あるいは同等であるため、その詳細な説明は省略する。
実施の形態3の場合と同様に、無酸素槽5へのバイパス流入下水量を調節する。すなわち、(2.1)式に従って得られる値の信号を流入−無酸素槽バイパス流入ポンプ12に出力する。
また、実施の形態123の場合と同様に、生物学的水処理装置への流入下水量を調節する。すなわち、(24.1)式に従って得られる値の信号を流入ポンプ15に出力する。
また、この実施の形態124によれば、生物学的水処理装置への流入下水量を調節するとともに無酸素槽5へのバイパス流入下水量を調節するので、嫌気槽4へ供給する有機物量に影響を与えることなく、無酸素槽5へのバイパス流入下水量を調節することができる効果が得られる。さらに、この実施の形態124によれば、生物学的水処理装置への流入下水量を調節することにより嫌気槽4への流入下水量を調節するので、無酸素槽5へ供給する有機物量に影響を与えることなく、嫌気槽4への流入下水量を調節することができる効果が得られる。
図125はこの発明の実施の形態125による生物学的水処理装置の制御装置を示す構成図である。本実施の形態は、脱窒量を検知する手段として無酸素槽内の混合液中の下水の硝酸性窒素濃度と放流水の硝酸性窒素濃度との差を演算する装置を備え、りん吐出量を検知する手段として嫌気槽内の混合液中のりん蓄積菌のりん含有量を計測するりん含有量計測器を備え、無酸素槽へのバイパス流入下水量及び生物学的水処理装置への流入下水量を調節するように装置を構成したものである。図125において、200は調節器23の出力値と調節器123の出力値とに応じて生物学的水処理装置への流入下水量を所定の値とする信号を流入ポンプ15に出力する演算器である。演算器200は、信号線23bを介して信号線23aと、信号線123aを介して調節器123と、信号線200aを介して流入ポンプ15と接続されている。その他の構成要素は図5及び図123で同一符号を付して示したものと同一あるいは同等であるため、その詳細な説明は省略する。
実施の形態5の場合と同様に、無酸素槽5へのバイパス流入下水量を調節する。すなわち、(3.1)式に従って得られる値の信号を流入−無酸素槽バイパス流入ポンプ12に出力する。
また、実施の形態123の場合と同様に、生物学的水処理装置への流入下水量を調節する。すなわち、(24.1)式に従って得られる値の信号を流入ポンプ15に出力する。
また、この実施の形態125によれば、生物学的水処理装置への流入下水量を調節するとともに無酸素槽5へのバイパス流入下水量を調節するので、嫌気槽4へ供給する有機物量に影響を与えることなく、無酸素槽5へのバイパス流入下水量を調節することができる効果が得られる。さらに、この実施の形態125によれば、生物学的水処理装置への流入下水量を調節することにより嫌気槽4への流入下水量を調節するので、無酸素槽5へ供給する有機物量に影響を与えることなく、嫌気槽4への流入下水量を調節することができる効果が得られる。
図126はこの発明の実施の形態126による生物学的水処理装置の制御装置を示す構成図である。本実施の形態は、脱窒量を検知する手段として無酸素槽内の混合液中の下水の硝酸性窒素濃度を推定する装置を備え、りん吐出量を検知する手段として嫌気槽内の混合液中のりん蓄積菌のりん含有量を計測するりん含有量計測器を備え、無酸素槽へのバイパス流入下水量及び生物学的水処理装置への流入下水量を調節するように装置を構成したものである。図126において、各構成要素は図7及び図123で同一符号を付して示したものと同一あるいは同等であるため、その詳細な説明は省略する。
実施の形態7の場合と同様に、無酸素槽5へのバイパス流入下水量を調節する。すなわち、(1.1)式と同様な式に従って得られる値の信号を流入−無酸素槽バイパス流入ポンプ12に出力する。
また、実施の形態123の場合と同様に、生物学的水処理装置への流入下水量を調節する。すなわち、(24.1)式に従って得られる値の信号を流入ポンプ15に出力する。
また、この実施の形態126によれば、生物学的水処理装置への流入下水量を調節するとともに無酸素槽5へのバイパス流入下水量を調節するので、嫌気槽4へ供給する有機物量に影響を与えることなく、無酸素槽5へのバイパス流入下水量を調節することができる効果が得られる。さらに、この実施の形態126によれば、生物学的水処理装置への流入下水量を調節することにより嫌気槽4への流入下水量を調節するので、無酸素槽5へ供給する有機物量に影響を与えることなく、嫌気槽4への流入下水量を調節することができる効果が得られる。
図127はこの発明の実施の形態127による生物学的水処理装置の制御装置を示す構成図である。本実施の形態は、系外に流出する窒素の量を検知する手段として放流水の硝酸性窒素濃度を計測する硝酸性窒素濃度計を備え、りん吐出量を検知する手段として嫌気槽内の混合液中のりん蓄積菌のりん含有量を計測するりん含有量計測器を備え、無酸素槽へのバイパス流入下水量及び生物学的水処理装置への流入下水量を調節するように装置を構成したものである。図127において、200は調節器24の出力値と調節器123の出力値とに応じて生物学的水処理装置への流入下水量を所定の値とする信号を流入ポンプ15に出力する演算器である。演算器200は、信号線24bを介して信号線24aと、信号線123aを介して調節器123と、信号線200aを介して流入ポンプ15と接続されている。その他の構成要素は図9及び図123で同一符号を付して示したものと同一あるいは同等であるため、その詳細な説明は省略する。
実施の形態9の場合と同様に、無酸素槽5へのバイパス流入下水量を調節する。すなわち、(4.1)式に従って得られる値の信号を流入−無酸素槽バイパス流入ポンプ12に出力する。
また、実施の形態123の場合と同様に、生物学的水処理装置への流入下水量を調節する。すなわち、(24.1)式に従って得られる値の信号を流入ポンプ15に出力する。
また、この実施の形態127によれば、生物学的水処理装置への流入下水量を調節するとともに無酸素槽5へのバイパス流入下水量を調節するので、嫌気槽4へ供給する有機物量に影響を与えることなく、無酸素槽5へのバイパス流入下水量を調節することができる効果が得られる。さらに、この実施の形態127によれば、生物学的水処理装置への流入下水量を調節することにより嫌気槽4への流入下水量を調節するので、無酸素槽5へ供給する有機物量に影響を与えることなく、嫌気槽4への流入下水量を調節することができる効果が得られる。
図128はこの発明の実施の形態128による生物学的水処理装置の制御装置を示す構成図である。本実施の形態は、系外に流出する窒素の量を検知する手段として放流水の硝酸性窒素濃度を計測する硝酸性窒素濃度計を備え、りん吐出量を検知する手段として嫌気槽内の混合液中のりん蓄積菌のりん含有量を計測するりん含有量計測器を備え、無酸素槽へのバイパス流入下水量及び生物学的水処理装置への流入下水量を調節するように装置を構成したものである。図128において、200は調節器25の出力値と調節器123の出力値とに応じて生物学的水処理装置への流入下水量を所定の値とする信号を流入ポンプ15に出力する演算器である。演算器200は、信号線25bを介して信号線25aと、信号線123aを介して調節器123と、信号線200aを介して流入ポンプ15と接続されている。その他の構成要素は図11及び図123で同一符号を付して示したものと同一あるいは同等であるため、その詳細な説明は省略する。
実施の形態11の場合と同様に、無酸素槽5へのバイパス流入下水量を調節する。すなわち、(5.1)式に従って得られる値の信号を流入−無酸素槽バイパス流入ポンプ12に出力する。
また、実施の形態123の場合と同様に、生物学的水処理装置への流入下水量を調節する。すなわち、(24.1)式に従って得られる値の信号を流入ポンプ15に出力する。
また、この実施の形態128によれば、生物学的水処理装置への流入下水量を調節するとともに無酸素槽5へのバイパス流入下水量を調節するので、嫌気槽4へ供給する有機物量に影響を与えることなく、無酸素槽5へのバイパス流入下水量を調節することができる効果が得られる。さらに、この実施の形態128によれば、生物学的水処理装置への流入下水量を調節することにより嫌気槽4への流入下水量を調節するので、無酸素槽5へ供給する有機物量に影響を与えることなく、嫌気槽4への流入下水量を調節することができる効果が得られる。
図129はこの発明の実施の形態129による生物学的水処理装置の制御装置を示す構成図である。本実施の形態は、系外から流入する窒素の量を検知する手段として生物反応槽に流入する下水の全窒素濃度を計測する全窒素濃度計を備え、りん吐出量を検知する手段として嫌気槽内の混合液中のりん蓄積菌のりん含有量を計測するりん含有量計測器を備え、無酸素槽へのバイパス流入下水量及び生物学的水処理装置への流入下水量を調節するように装置を構成したものである。図129において、200は調節器26の出力値と調節器123の出力値とに応じて生物学的水処理装置への流入下水量を所定の値とする信号を流入ポンプ15に出力する演算器である。演算器200は、信号線26bを介して信号線26aと、信号線123aを介して調節器123と、信号線200aを介して流入ポンプ15と接続されている。その他の構成要素は図13及び図123で同一符号を付して示したものと同一あるいは同等であるため、その詳細な説明は省略する。
実施の形態13の場合と同様に、無酸素槽5へのバイパス流入下水量を調節する。すなわち、(6.1)式に従って得られる値の信号を流入−無酸素槽バイパス流入ポンプ12に出力する。
また、実施の形態123の場合と同様に、生物学的水処理装置への流入下水量を調節する。すなわち、(24.1)式に従って得られる値の信号を流入ポンプ15に出力する。
また、この実施の形態129によれば、生物学的水処理装置への流入下水量を調節するとともに無酸素槽5へのバイパス流入下水量を調節するので、嫌気槽4へ供給する有機物量に影響を与えることなく、無酸素槽5へのバイパス流入下水量を調節することができる効果が得られる。さらに、この実施の形態129によれば、生物学的水処理装置への流入下水量を調節することにより嫌気槽4への流入下水量を調節するので、無酸素槽5へ供給する有機物量に影響を与えることなく、嫌気槽4への流入下水量を調節することができる効果が得られる。
図130はこの発明の実施の形態130による生物学的水処理装置の制御装置を示す構成図である。本実施の形態は、系外から流入する窒素の量を検知する手段として生物反応槽に流入する下水の全窒素濃度を計測する全窒素濃度計を備え、りん吐出量を検知する手段として嫌気槽内の混合液中のりん蓄積菌のりん含有量を計測するりん含有量計測器を備え、無酸素槽へのバイパス流入下水量及び生物学的水処理装置への流入下水量を調節するように装置を構成したものである。図130において、200は調節器27の出力値と調節器123の出力値とに応じて生物学的水処理装置への流入下水量を所定の値とする信号を流入ポンプ15に出力する演算器である。演算器200は、信号線27bを介して信号線27aと、信号線123aを介して調節器123と、信号線200aを介して流入ポンプ15と接続されている。その他の構成要素は図15及び図123で同一符号を付して示したものと同一あるいは同等であるため、その詳細な説明は省略する。
実施の形態15の場合と同様に、無酸素槽5へのバイパス流入下水量を調節する。すなわち、(7.1)式に従って得られる値の信号を流入−無酸素槽バイパス流入ポンプ12に出力する。
また、実施の形態123の場合と同様に、生物学的水処理装置への流入下水量を調節する。すなわち、(24.1)式に従って得られる値の信号を流入ポンプ15に出力する。
また、この実施の形態130によれば、生物学的水処理装置への流入下水量を調節するとともに無酸素槽5へのバイパス流入下水量を調節するので、嫌気槽4へ供給する有機物量に影響を与えることなく、無酸素槽5へのバイパス流入下水量を調節することができる効果が得られる。さらに、この実施の形態130によれば、生物学的水処理装置への流入下水量を調節することにより嫌気槽4への流入下水量を調節するので、無酸素槽5へ供給する有機物量に影響を与えることなく、嫌気槽4への流入下水量を調節することができる効果が得られる。
図131はこの発明の実施の形態131による生物学的水処理装置の制御装置を示す構成図である。本実施の形態は、脱窒量を検知する手段として無酸素槽内の混合液中の下水の硝酸性窒素濃度を計測する硝酸性窒素濃度計を備え、りん吐出量を検知する手段として嫌気槽内の混合液中の下水のりん酸性りん濃度と生物反応槽に流入する下水のりん酸性りん濃度との差を演算する装置を備え、無酸素槽へのバイパス流入下水量及び生物学的水処理装置への流入下水量を調節するように装置を構成したものである。図131において、15は生物学的水処理装置に流入する下水の流量を調節するための流入ポンプである。
その他の構成要素は図1で同一符号を付して示したものと同一あるいは同等であるため、その詳細な説明は省略する。
無酸素槽5内の混合液中の下水の硝酸性窒素濃度は、硝酸性窒素濃度計43で計測され、計測値は信号線43aを介して調節器21に伝えられる。また、設定器31に設定された硝酸性窒素濃度の目標値は、信号線31aを介して調節器21に伝えられる。調節器21は、硝酸性窒素濃度の計測値と予め定められた目標値との差に応じて、無酸素槽5へのバイパス流入下水量を例えば(1.1)式に従って得られる値とする信号を出力する。調節器21の出力は信号線21aを介して流入−無酸素槽バイパス流入ポンプ12に伝えられるとともに、信号線21a及び信号線21bを介して演算器200に伝えられる。
嫌気槽4内の混合液中の下水のりん酸性りん濃度は、りん酸性りん濃度計142で計測され、計測値は信号線142aを介して演算器181に伝えられる。生物反応槽2に流入する下水のりん酸性りん濃度は、りん酸性りん濃度計141で計測され、計測値は信号線141aを介して演算器181に伝えられる。演算器181は、例えば(11.1)式に従って、嫌気槽4内の混合液中の下水のりん酸性りん濃度と生物反応槽2に流入する下水のりん酸性りん濃度との差を演算する。
また、嫌気槽4内の混合液中の下水のりん酸性りん濃度と生物反応槽2に流入する下水のりん酸性りん濃度との差の演算値が目標値よりも小さければ、生物学的水処理装置への流入下水量が増加し最初沈殿池1への流入下水量が増加することにより、嫌気槽4への流入下水量が増加し、嫌気槽4への有機物供給量が増加する。その結果、りん吐出が増加し、りん除去量が増加する。逆に、嫌気槽4内の混合液中の下水のりん酸性りん濃度と生物反応槽2に流入する下水のりん酸性りん濃度との差の演算値が目標値よりも大きければ、生物学的水処理装置への流入下水量が減少し最初沈殿池1への流入下水量が減少することにより、嫌気槽4への流入下水量が減少し、嫌気槽4への有機物供給量が減少する。その結果、りん吐出が減少し、りん除去量が減少する。
また、この実施の形態131によれば、生物学的水処理装置への流入下水量を調節するとともに無酸素槽5へのバイパス流入下水量を調節するので、嫌気槽4へ供給する有機物量に影響を与えることなく、無酸素槽5へのバイパス流入下水量を調節することができる効果が得られる。さらに、この実施の形態131によれば、生物学的水処理装置への流入下水量を調節することにより嫌気槽4への流入下水量を調節するので、無酸素槽5へ供給する有機物量に影響を与えることなく、嫌気槽4への流入下水量を調節することができる効果が得られる。
図132はこの発明の実施の形態132による生物学的水処理装置の制御装置を示す構成図である。本実施の形態は、脱窒量を検知する手段として無酸素槽内の混合液中の下水の酸化還元電位を計測する酸化還元電位計を備え、りん吐出量を検知する手段として嫌気槽内の混合液中のりん酸性りん濃度と生物反応槽2に流入する下水のりん酸性りん濃度との差を演算する装置を備え、無酸素槽へのバイパス流入下水量及び生物学的水処理装置への流入下水量を調節するように装置を構成したものである。図132において、200は調節器22の出力値と調節器124の出力値とに応じて生物学的水処理装置への流入下水量を所定の値とする信号を流入ポンプ15に出力する演算器である。演算器200は、信号線22bを介して信号線22aと、信号線124aを介して調節器124と、信号線200aを介して流入ポンプ15と接続されている。その他の構成要素は図3及び図131で同一符号を付して示したものと同一あるいは同等であるため、その詳細な説明は省略する。
実施の形態3の場合と同様に、無酸素槽5へのバイパス流入下水量を調節する。すなわち、(2.1)式に従って得られる値の信号を流入−無酸素槽バイパス流入ポンプ12に出力する。
また、実施の形態131の場合と同様に、生物学的水処理装置への流入下水量を調節する。すなわち、(24.1)式に従って得られる値の信号を流入ポンプ15に出力する。
また、この実施の形態132によれば、生物学的水処理装置への流入下水量を調節するとともに無酸素槽5へのバイパス流入下水量を調節するので、嫌気槽4へ供給する有機物量に影響を与えることなく、無酸素槽5へのバイパス流入下水量を調節することができる効果が得られる。さらに、この実施の形態132によれば、生物学的水処理装置への流入下水量を調節することにより嫌気槽4への流入下水量を調節するので、無酸素槽5へ供給する有機物量に影響を与えることなく、嫌気槽4への流入下水量を調節することができる効果が得られる。
図133はこの発明の実施の形態133による生物学的水処理装置の制御装置を示す構成図である。本実施の形態は、脱窒量を検知する手段として無酸素槽内の混合液中の下水の硝酸性窒素濃度と放流水の硝酸性窒素濃度との差を演算する装置を備え、りん吐出量を検知する手段として嫌気槽内の混合液中のりん酸性りん濃度と生物反応槽2に流入する下水のりん酸性りん濃度との差を演算する装置を備え、無酸素槽へのバイパス流入下水量及び生物学的水処理装置への流入下水量を調節するように装置を構成したものである。図133において、200は調節器23の出力値と調節器124の出力値とに応じて生物学的水処理装置への流入下水量を所定の値とする信号を流入ポンプ15に出力する演算器である。演算器200は、信号線23bを介して信号線23aと、信号線124aを介して調節器124と、信号線200aを介して流入ポンプ15と接続されている。その他の構成要素は図5及び図131で同一符号を付して示したものと同一あるいは同等であるため、その詳細な説明は省略する。
実施の形態5の場合と同様に、無酸素槽5へのバイパス流入下水量を調節する。すなわち、(3.1)式に従って得られる値の信号を流入−無酸素槽バイパス流入ポンプ12に出力する。
また、実施の形態131の場合と同様に、生物学的水処理装置への流入下水量を調節する。すなわち、(24.1)式に従って得られる値の信号を流入ポンプ15に出力する。
また、この実施の形態133によれば、生物学的水処理装置への流入下水量を調節するとともに無酸素槽5へのバイパス流入下水量を調節するので、嫌気槽4へ供給する有機物量に影響を与えることなく、無酸素槽5へのバイパス流入下水量を調節することができる効果が得られる。さらに、この実施の形態133によれば、生物学的水処理装置への流入下水量を調節することにより嫌気槽4への流入下水量を調節するので、無酸素槽5へ供給する有機物量に影響を与えることなく、嫌気槽4への流入下水量を調節することができる効果が得られる。
図134はこの発明の実施の形態134による生物学的水処理装置の制御装置を示す構成図である。本実施の形態は、脱窒量を検知する手段として無酸素槽内の混合液中の下水の硝酸性窒素濃度を推定する装置を備え、りん吐出量を検知する手段として嫌気槽内の混合液中のりん酸性りん濃度と生物反応槽2に流入する下水のりん酸性りん濃度との差を演算する装置を備え、無酸素槽へのバイパス流入下水量及び生物学的水処理装置への流入下水量を調節するように装置を構成したものである。図134において、各構成要素は図7及び図131で同一符号を付して示したものと同一あるいは同等であるため、その詳細な説明は省略する。
実施の形態7の場合と同様に、無酸素槽5へのバイパス流入下水量を調節する。すなわち、(1.1)式と同様な式に従って得られる値の信号を流入−無酸素槽バイパス流入ポンプ12に出力する。
また、実施の形態131の場合と同様に、生物学的水処理装置への流入下水量を調節する。すなわち、(24.1)式に従って得られる値の信号を流入ポンプ15に出力する。
また、この実施の形態134によれば、生物学的水処理装置への流入下水量を調節するとともに無酸素槽5へのバイパス流入下水量を調節するので、嫌気槽4へ供給する有機物量に影響を与えることなく、無酸素槽5へのバイパス流入下水量を調節することができる効果が得られる。さらに、この実施の形態134によれば、生物学的水処理装置への流入下水量を調節することにより嫌気槽4への流入下水量を調節するので、無酸素槽5へ供給する有機物量に影響を与えることなく、嫌気槽4への流入下水量を調節することができる効果が得られる。
図135はこの発明の実施の形態135による生物学的水処理装置の制御装置を示す構成図である。本実施の形態は、系外に流出する窒素の量を検知する手段として放流水の硝酸性窒素濃度を計測する硝酸性窒素濃度計を備え、りん吐出量を検知する手段として嫌気槽内の混合液中のりん酸性りん濃度と生物反応槽2に流入する下水のりん酸性りん濃度との差を演算する装置を備え、無酸素槽へのバイパス流入下水量及び生物学的水処理装置への流入下水量を調節するように装置を構成したものである。図135において、200は調節器24の出力値と調節器124の出力値とに応じて生物学的水処理装置への流入下水量を所定の値とする信号を流入ポンプ15に出力する演算器である。演算器200は、信号線24bを介して信号線24aと、信号線124aを介して調節器124と、信号線200aを介して流入ポンプ15と接続されている。その他の構成要素は図9及び図131で同一符号を付して示したものと同一あるいは同等であるため、その詳細な説明は省略する。
実施の形態9の場合と同様に、無酸素槽5へのバイパス流入下水量を調節する。すなわち、(4.1)式に従って得られる値の信号を流入−無酸素槽バイパス流入ポンプ12に出力する。
また、実施の形態131の場合と同様に、生物学的水処理装置への流入下水量を調節する。すなわち、(24.1)式に従って得られる値の信号を流入ポンプ15に出力する。
また、この実施の形態135によれば、生物学的水処理装置への流入下水量を調節するとともに無酸素槽5へのバイパス流入下水量を調節するので、嫌気槽4へ供給する有機物量に影響を与えることなく、無酸素槽5へのバイパス流入下水量を調節することができる効果が得られる。さらに、この実施の形態135によれば、生物学的水処理装置への流入下水量を調節することにより嫌気槽4への流入下水量を調節するので、無酸素槽5へ供給する有機物量に影響を与えることなく、嫌気槽4への流入下水量を調節することができる効果が得られる。
図136はこの発明の実施の形態136による生物学的水処理装置の制御装置を示す構成図である。本実施の形態は、系外に流出する窒素の量を検知する手段として放流水の硝酸性窒素濃度を計測する硝酸性窒素濃度計を備え、りん吐出量を検知する手段として嫌気槽内の混合液中のりん酸性りん濃度と生物反応槽2に流入する下水のりん酸性りん濃度との差を演算する装置を備え、無酸素槽へのバイパス流入下水量及び生物学的水処理装置への流入下水量を調節するように装置を構成したものである。図136において、200は調節器25の出力値と調節器124の出力値とに応じて生物学的水処理装置への流入下水量を所定の値とする信号を流入ポンプ15に出力する演算器である。演算器200は、信号線25bを介して信号線25aと、信号線124aを介して調節器124と、信号線200aを介して流入ポンプ15と接続されている。その他の構成要素は図11及び図131で同一符号を付して示したものと同一あるいは同等であるため、その詳細な説明は省略する。
実施の形態11の場合と同様に、無酸素槽5へのバイパス流入下水量を調節する。すなわち、(5.1)式に従って得られる値の信号を流入−無酸素槽バイパス流入ポンプ12に出力する。
また、実施の形態131の場合と同様に、生物学的水処理装置への流入下水量を調節する。すなわち、(24.1)式に従って得られる値の信号を流入ポンプ15に出力する。
また、この実施の形態136によれば、生物学的水処理装置への流入下水量を調節するとともに無酸素槽5へのバイパス流入下水量を調節するので、嫌気槽4へ供給する有機物量に影響を与えることなく、無酸素槽5へのバイパス流入下水量を調節することができる効果が得られる。さらに、この実施の形態136によれば、生物学的水処理装置への流入下水量を調節することにより嫌気槽4への流入下水量を調節するので、無酸素槽5へ供給する有機物量に影響を与えることなく、嫌気槽4への流入下水量を調節することができる効果が得られる。
図137はこの発明の実施の形態137による生物学的水処理装置の制御装置を示す構成図である。本実施の形態は、系外から流入する窒素の量を検知する手段として生物反応槽に流入する下水の全窒素濃度を計測する全窒素濃度計を備え、りん吐出量を検知する手段として嫌気槽内の混合液中のりん酸性りん濃度と生物反応槽2に流入する下水のりん酸性りん濃度との差を演算する装置を備え、無酸素槽へのバイパス流入下水量及び生物学的水処理装置への流入下水量を調節するように装置を構成したものである。図137において、200は調節器26の出力値と調節器124の出力値とに応じて生物学的水処理装置への流入下水量を所定の値とする信号を流入ポンプ15に出力する演算器である。演算器200は、信号線26bを介して信号線26aと、信号線124aを介して調節器124と、信号線200aを介して流入ポンプ15と接続されている。その他の構成要素は図13及び図131で同一符号を付して示したものと同一あるいは同等であるため、その詳細な説明は省略する。
実施の形態13の場合と同様に、無酸素槽5へのバイパス流入下水量を調節する。すなわち、(6.1)式に従って得られる値の信号を流入−無酸素槽バイパス流入ポンプ12に出力する。
また、実施の形態131の場合と同様に、生物学的水処理装置への流入下水量を調節する。すなわち、(24.1)式に従って得られる値の信号を流入ポンプ15に出力する。
また、この実施の形態137によれば、生物学的水処理装置への流入下水量を調節するとともに無酸素槽5へのバイパス流入下水量を調節するので、嫌気槽4へ供給する有機物量に影響を与えることなく、無酸素槽5へのバイパス流入下水量を調節することができる効果が得られる。さらに、この実施の形態137によれば、生物学的水処理装置への流入下水量を調節することにより嫌気槽4への流入下水量を調節するので、無酸素槽5へ供給する有機物量に影響を与えることなく、嫌気槽4への流入下水量を調節することができる効果が得られる。
図138はこの発明の実施の形態138による生物学的水処理装置の制御装置を示す構成図である。本実施の形態は、系外から流入する窒素の量を検知する手段として生物反応槽に流入する下水の全窒素濃度を計測する全窒素濃度計を備え、りん吐出量を検知する手段として嫌気槽内の混合液中のりん酸性りん濃度と生物反応槽2に流入する下水のりん酸性りん濃度との差を演算する装置を備え、無酸素槽へのバイパス流入下水量及び生物学的水処理装置への流入下水量を調節するように装置を構成したものである。図138において、200は調節器27の出力値と調節器124の出力値とに応じて生物学的水処理装置への流入下水量を所定の値とする信号を流入ポンプ15に出力する演算器である。演算器200は、信号線27bを介して信号線26aと、信号線124aを介して調節器124と、信号線200aを介して流入ポンプ15と接続されている。その他の構成要素は図15及び図131で同一符号を付して示したものと同一あるいは同等であるため、その詳細な説明は省略する。
実施の形態15の場合と同様に、無酸素槽5へのバイパス流入下水量を調節する。すなわち、(7.1)式に従って得られる値の信号を流入−無酸素槽バイパス流入ポンプ12に出力する。
また、実施の形態131の場合と同様に、生物学的水処理装置への流入下水量を調節する。すなわち、(24.1)式に従って得られる値の信号を流入ポンプ15に出力する。
また、この実施の形態138によれば、生物学的水処理装置への流入下水量を調節するとともに無酸素槽5へのバイパス流入下水量を調節するので、嫌気槽4へ供給する有機物量に影響を与えることなく、無酸素槽5へのバイパス流入下水量を調節することができる効果が得られる。さらに、この実施の形態138によれば、生物学的水処理装置への流入下水量を調節することにより嫌気槽4への流入下水量を調節するので、無酸素槽5へ供給する有機物量に影響を与えることなく、嫌気槽4への流入下水量を調節することができる効果が得られる。
図139はこの発明の実施の形態139による生物学的水処理装置の制御装置を示す構成図である。本実施の形態は、脱窒量を検知する手段として無酸素槽内の混合液中の下水の硝酸性窒素濃度を計測する硝酸性窒素濃度計を備え、りん吐出量を検知する手段として嫌気槽内の混合液中の下水のりん酸性りん濃度を推定する装置を備え、無酸素槽へのバイパス流入下水量及び生物学的水処理装置への流入下水量を調節するように装置を構成したものである。図139において、15は生物学的水処理装置に流入する下水の流量を調節するための流入ポンプである。
その他の構成要素は図1で同一符号を付して示したものと同一あるいは同等であるため、その詳細な説明は省略する。
無酸素槽5内の混合液中の下水の硝酸性窒素濃度は、硝酸性窒素濃度計43で計測され、計測値は信号線43aを介して調節器21に伝えられる。また、設定器31に設定された目標値は、信号線31aを介して調節器21に伝えられる。調節器21は、硝酸性窒素濃度の計測値と予め定められた目標値との差に応じて、無酸素槽5へのバイパス流入下水量を例えば(1.1)式に従って得られる値とする信号を出力する。調節器21の出力は信号線21aを介して流入−無酸素槽バイパス流入ポンプ12に伝えられるとともに、信号線21a及び信号線21bを介して演算器200に伝えられる。
嫌気槽4内の混合液中の下水のりん酸性りん濃度は、りん酸性りん濃度計142で計測され、計測値は信号線142aを介して記憶回路171に伝えられる。演算器182は、記憶回路171に蓄積されたりん酸性りん濃度のデータを用いて任意の時刻の嫌気槽4内の混合液中の下水のりん酸性りん濃度を推定する。これは、最小二乗法などの統計的解析手法を用いて容易に行うことができる。解析に必要なりん酸性りん濃度のデータは、信号線171aを介して記憶回路171より伝えられる。演算器の推定値は信号線182aを介して調節器121に伝えられる。また、設定器131に設定された目標値は、信号線131aを介して調節器121に伝えられる。調節器121は、りん酸性りん濃度の推定値と予め定められた目標値との差に応じて、嫌気槽4への流入下水量を例えば(8.1)式と同様な式に従って得られる値とする信号を出力する。調節器121の出力は信号線121aを介して演算器200に伝えられる。
また、りん酸性りん濃度の推定値が目標値よりも小さければ、生物学的水処理装置への流入下水量が増加し最初沈殿池1への流入下水量が増加することにより、嫌気槽4への流入下水量が増加し、嫌気槽4への有機物供給量が増加する。その結果、りん吐出量が増加し、りん除去量が増加する。逆に、りん酸性りん濃度の推定値が目標値よりも大きければ、生物学的水処理装置への流入下水量が減少し最初沈殿池1への流入下水量が減少することにより、嫌気槽4への流入下水量が減少し、嫌気槽4への有機物供給量が減少する。その結果、りん吐出が減少し、りん除去量が減少する。
また、この実施の形態139によれば、生物学的水処理装置への流入下水量を調節するとともに無酸素槽5へのバイパス流入下水量を調節するので、嫌気槽4へ供給する有機物量に影響を与えることなく、無酸素槽5へのバイパス流入下水量を調節することができる効果が得られる。さらに、この実施の形態139によれば、生物学的水処理装置への流入下水量を調節することにより嫌気槽4への流入下水量を調節するので、無酸素槽5へ供給する有機物量に影響を与えることなく、嫌気槽4への流入下水量を調節することができる効果が得られる。
図140はこの発明の実施の形態140による生物学的水処理装置の制御装置を示す構成図である。本実施の形態は、脱窒量を検知する手段として無酸素槽内の混合液中の下水の酸化還元電位を計測する酸化還元電位計を備え、りん吐出量を検知する手段として嫌気槽内の混合液中の下水のりん酸性りん濃度を推定する装置を備え、無酸素槽へのバイパス流入下水量及び生物学的水処理装置への流入下水量を調節するように装置を構成したものである。図140において、200は調節器22の出力値と調節器121の出力値とに応じて生物学的水処理装置への流入下水量を所定の値とする信号を流入ポンプ15に出力する演算器である。演算器200は、信号線22bを介して信号線22aと、信号線121aを介して調節器121と、信号線200aを介して流入ポンプ15と接続されている。その他の構成要素は図3及び図139で同一符号を付して示したものと同一あるいは同等であるため、その詳細な説明は省略する。
実施の形態3の場合と同様に、無酸素槽5へのバイパス流入下水量を調節する。すなわち、(2.1)式に従って得られる値の信号を流入−無酸素槽バイパス流入ポンプ12に出力する。
また、実施の形態139の場合と同様に、生物学的水処理装置への流入下水量を調節する。すなわち、(24.1)式に従って得られる値の信号を流入ポンプ15に出力する。
また、この実施の形態140によれば、生物学的水処理装置への流入下水量を調節するとともに無酸素槽5へのバイパス流入下水量を調節するので、嫌気槽4へ供給する有機物量に影響を与えることなく、無酸素槽5へのバイパス流入下水量を調節することができる効果が得られる。さらに、この実施の形態140によれば、生物学的水処理装置への流入下水量を調節することにより嫌気槽4への流入下水量を調節するので、無酸素槽5へ供給する有機物量に影響を与えることなく、嫌気槽4への流入下水量を調節することができる効果が得られる。
図141はこの発明の実施の形態141による生物学的水処理装置の制御装置を示す構成図である。本実施の形態は、脱窒量を検知する手段として無酸素槽内の混合液中の下水の硝酸性窒素濃度と放流水の硝酸性窒素濃度との差を演算する装置を備え、りん吐出量を検知する手段として嫌気槽内の混合液中の下水のりん酸性りん濃度を推定する装置を備え、無酸素槽へのバイパス流入下水量及び生物学的水処理装置への流入下水量を調節するように装置を構成したものである。図141において、200は調節器23の出力値と調節器121の出力値とに応じて生物学的水処理装置への流入下水量を所定の値とする信号を流入ポンプ15に出力する演算器である。演算器200は、信号線23bを介して信号線23aと、信号線121aを介して調節器121と、信号線200aを介して流入ポンプ15と接続されている。その他の構成要素は図5及び図139で同一符号を付して示したものと同一あるいは同等であるため、その詳細な説明は省略する。
実施の形態5の場合と同様に、無酸素槽5へのバイパス流入下水量を調節する。すなわち、(3.1)式に従って得られる値の信号を流入−無酸素槽バイパス流入ポンプ12に出力する。
また、実施の形態139の場合と同様に、生物学的水処理装置への流入下水量を調節する。すなわち、(24.1)式に従って得られる値の信号を流入ポンプ15に出力する。
また、この実施の形態141によれば、生物学的水処理装置への流入下水量を調節するとともに無酸素槽5へのバイパス流入下水量を調節するので、嫌気槽4へ供給する有機物量に影響を与えることなく、無酸素槽5へのバイパス流入下水量を調節することができる効果が得られる。さらに、この実施の形態141によれば、生物学的水処理装置への流入下水量を調節することにより嫌気槽4への流入下水量を調節するので、無酸素槽5へ供給する有機物量に影響を与えることなく、嫌気槽4への流入下水量を調節することができる効果が得られる。
図142はこの発明の実施の形態142による生物学的水処理装置の制御装置を示す構成図である。本実施の形態は、脱窒量を検知する手段として無酸素槽内の混合液中の下水の硝酸性窒素濃度を推定する装置を備え、りん吐出量を検知する手段として嫌気槽内の混合液中の下水のりん酸性りん濃度を推定する装置を備え、無酸素槽へのバイパス流入下水量及び生物学的水処理装置への流入下水量を調節するように装置を構成したものである。図142において、各構成要素は図7及び図139で同一符号を付して示したものと同一あるいは同等であるため、その詳細な説明は省略する。
実施の形態7の場合と同様に、無酸素槽5へのバイパス流入下水量を調節する。すなわち、(1.1)式と同様な式に従って得られる値の信号を流入−無酸素槽バイパス流入ポンプ12に出力する。
また、実施の形態139の場合と同様に、生物学的水処理装置への流入下水量を調節する。すなわち、(24.1)式に従って得られる値の信号を流入ポンプ15に出力する。
また、この実施の形態142によれば、生物学的水処理装置への流入下水量を調節するとともに無酸素槽5へのバイパス流入下水量を調節するので、嫌気槽4へ供給する有機物量に影響を与えることなく、無酸素槽5へのバイパス流入下水量を調節することができる効果が得られる。さらに、この実施の形態142によれば、生物学的水処理装置への流入下水量を調節することにより嫌気槽4への流入下水量を調節するので、無酸素槽5へ供給する有機物量に影響を与えることなく、嫌気槽4への流入下水量を調節することができる効果が得られる。
図143はこの発明の実施の形態143による生物学的水処理装置の制御装置を示す構成図である。本実施の形態は、系外に流出する窒素の量を検知する手段として放流水の硝酸性窒素濃度を計測する硝酸性窒素濃度計を備え、りん吐出量を検知する手段として嫌気槽内の混合液中の下水のりん酸性りん濃度を推定する装置を備え、無酸素槽へのバイパス流入下水量及び生物学的水処理装置への流入下水量を調節するように装置を構成したものである。図143において、200は調節器24の出力値と調節器121の出力値とに応じて生物学的水処理装置への流入下水量を所定の値とする信号を流入ポンプ15に出力する演算器である。演算器200は、信号線24bを介して信号線24aと、信号線121aを介して調節器121と、信号線200aを介して流入ポンプ15と接続されている。その他の構成要素は図9及び図139で同一符号を付して示したものと同一あるいは同等であるため、その詳細な説明は省略する。
実施の形態9の場合と同様に、無酸素槽5へのバイパス流入下水量を調節する。すなわち、(4.1)式に従って得られる値の信号を流入−無酸素槽バイパス流入ポンプ12に出力する。
また、実施の形態139の場合と同様に、生物学的水処理装置への流入下水量を調節する。すなわち、(24.1)式に従って得られる値の信号を流入ポンプ15に出力する。
また、この実施の形態143によれば、生物学的水処理装置への流入下水量を調節するとともに無酸素槽5へのバイパス流入下水量を調節するので、嫌気槽4へ供給する有機物量に影響を与えることなく、無酸素槽5へのバイパス流入下水量を調節することができる効果が得られる。さらに、この実施の形態143によれば、生物学的水処理装置への流入下水量を調節することにより嫌気槽4への流入下水量を調節するので、無酸素槽5へ供給する有機物量に影響を与えることなく、嫌気槽4への流入下水量を調節することができる効果が得られる。
図144はこの発明の実施の形態144による生物学的水処理装置の制御装置を示す構成図である。本実施の形態は、系外に流出する窒素の量を検知する手段として放流水の硝酸性窒素濃度を計測する硝酸性窒素濃度計を備え、りん吐出量を検知する手段として嫌気槽内の混合液中の下水のりん酸性りん濃度を推定する装置を備え、無酸素槽へのバイパス流入下水量及び生物学的水処理装置への流入下水量を調節するように装置を構成したものである。図144において、200は調節器25の出力値と調節器121の出力値とに応じて生物学的水処理装置への流入下水量を所定の値とする信号を流入ポンプ15に出力する演算器である。演算器200は、信号線25bを介して信号線25aと、信号線121aを介して調節器121と、信号線200aを介して流入ポンプ15と接続されている。その他の構成要素は図11及び図139で同一符号を付して示したものと同一あるいは同等であるため、その詳細な説明は省略する。
実施の形態11の場合と同様に、無酸素槽5へのバイパス流入下水量を調節する。すなわち、(5.1)式に従って得られる値の信号を流入−無酸素槽バイパス流入ポンプ12に出力する。
また、実施の形態139の場合と同様に、生物学的水処理装置への流入下水量を調節する。すなわち、(24.1)式に従って得られる値の信号を流入ポンプ15に出力する。
また、この実施の形態144によれば、生物学的水処理装置への流入下水量を調節するとともに無酸素槽5へのバイパス流入下水量を調節するので、嫌気槽4へ供給する有機物量に影響を与えることなく、無酸素槽5へのバイパス流入下水量を調節することができる効果が得られる。さらに、この実施の形態144によれば、生物学的水処理装置への流入下水量を調節することにより嫌気槽4への流入下水量を調節するので、無酸素槽5へ供給する有機物量に影響を与えることなく、嫌気槽4への流入下水量を調節することができる効果が得られる。
図145はこの発明の実施の形態145による生物学的水処理装置の制御装置を示す構成図である。本実施の形態は、系外から流入する窒素の量を検知する手段として生物反応槽に流入する下水の全窒素濃度を計測する全窒素濃度計を備え、りん吐出量を検知する手段として嫌気槽内の混合液中の下水のりん酸性りん濃度を推定する装置を備え、無酸素槽へのバイパス流入下水量及び生物学的水処理装置への流入下水量を調節するように装置を構成したものである。図145において、200は調節器26の出力値と調節器121の出力値とに応じて生物学的水処理装置への流入下水量を所定の値とする信号を流入ポンプ15に出力する演算器である。演算器200は、信号線26bを介して信号線26aと、信号線121aを介して調節器121と、信号線200aを介して流入ポンプ15と接続されている。その他の構成要素は図13及び図139で同一符号を付して示したものと同一あるいは同等であるため、その詳細な説明は省略する。
実施の形態13の場合と同様に、無酸素槽5へのバイパス流入下水量を調節する。すなわち、(6.1)式に従って得られる値の信号を流入−無酸素槽バイパス流入ポンプ12に出力する。
また、実施の形態139の場合と同様に、生物学的水処理装置への流入下水量を調節する。すなわち、(24.1)式に従って得られる値の信号を流入ポンプ15に出力する。
また、この実施の形態145によれば、生物学的水処理装置への流入下水量を調節するとともに無酸素槽5へのバイパス流入下水量を調節するので、嫌気槽4へ供給する有機物量に影響を与えることなく、無酸素槽5へのバイパス流入下水量を調節することができる効果が得られる。さらに、この実施の形態145によれば、生物学的水処理装置への流入下水量を調節することにより嫌気槽4への流入下水量を調節するので、無酸素槽5へ供給する有機物量に影響を与えることなく、嫌気槽4への流入下水量を調節することができる効果が得られる。
図146はこの発明の実施の形態146による生物学的水処理装置の制御装置を示す構成図である。本実施の形態は、系外から流入する窒素の量を検知する手段として生物反応槽に流入する下水の全窒素濃度を計測する全窒素濃度計を備え、りん吐出量を検知する手段として嫌気槽内の混合液中の下水のりん酸性りん濃度を推定する装置を備え、無酸素槽へのバイパス流入下水量及び生物学的水処理装置への流入下水量を調節するように装置を構成したものである。図146において、200は調節器27の出力値と調節器121の出力値とに応じて生物学的水処理装置への流入下水量を所定の値とする信号を流入ポンプ15に出力する演算器である。演算器200は、信号線27bを介して信号線27aと、信号線121aを介して調節器121と、信号線200aを介して流入ポンプ15と接続されている。その他の構成要素は図15及び図139で同一符号を付して示したものと同一あるいは同等であるため、その詳細な説明は省略する。
実施の形態15の場合と同様に、無酸素槽5へのバイパス流入下水量を調節する。すなわち、(7.1)式に従って得られる値の信号を流入−無酸素槽バイパス流入ポンプ12に出力する。
また、実施の形態139の場合と同様に、生物学的水処理装置への流入下水量を調節する。すなわち、(24.1)式に従って得られる値の信号を流入ポンプ15に出力する。
また、この実施の形態146によれば、生物学的水処理装置への流入下水量を調節するとともに無酸素槽5へのバイパス流入下水量を調節するので、嫌気槽4へ供給する有機物量に影響を与えることなく、無酸素槽5へのバイパス流入下水量を調節することができる効果が得られる。さらに、この実施の形態146によれば、生物学的水処理装置への流入下水量を調節することにより嫌気槽4への流入下水量を調節するので、無酸素槽5へ供給する有機物量に影響を与えることなく、嫌気槽4への流入下水量を調節することができる効果が得られる。
図147はこの発明の実施の形態147による生物学的水処理装置の制御装置を示す構成図である。本実施の形態は、脱窒量を検知する手段として無酸素槽内の混合液中の下水の硝酸性窒素濃度を計測する硝酸性窒素濃度計を備え、系外に流出するりんの量を検知する手段として放流水のりん酸性りん濃度を計測するりん酸性りん濃度計を備え、無酸素槽へのバイパス流入下水量及び生物学的水処理装置への流入下水量を調節するように装置を構成したものである。図147において、15は生物学的水処理装置に流入する下水の流量を調節するための流入ポンプである。
その他の構成要素は図1で同一符号を付して示したものと同一あるいは同等であるため、その詳細な説明は省略する。
無酸素槽5内の混合液中の下水の硝酸性窒素濃度は、硝酸性窒素濃度計43で計測され、計測値は信号線43aを介して調節器21に伝えられる。また、設定器31に設定された目標値は、信号線31aを介して調節器21に伝えられる。調節器21は、硝酸性窒素濃度の計測値と予め定められた目標値との差に応じて、無酸素槽5へのバイパス流入下水量を例えば(1.1)式に従って得られる値とする信号を出力する。調節器21の出力は信号線21aを介して流入−無酸素槽バイパス流入ポンプ12に伝えられるとともに、信号線21a及び信号線21bを介して演算器200に伝えられる。
放流水のりん酸性りん濃度は、りん酸性りん濃度計146で計測され、計測値は信号線146aを介して調節器125に伝えられる。また、設定器135に設定された目標値は、信号線135aを介して調節器125に伝えられる。調節器125は、りん酸性りん濃度の計測値と予め定められた目標値との差に応じて、嫌気槽4への流入下水量を例えば(12.1)式と同様な式に従って得られる値とする信号を出力する。調節器125の出力は信号線125aを介して演算器200に伝えられる。
また、りん酸性りん濃度の計測値が目標値よりも大きければ、生物学的水処理装置への流入下水量が増加し最初沈殿池1への流入下水量が増加することにより、嫌気槽4への流入下水量が増加し、嫌気槽4への有機物供給量が増加する。その結果、りん吐出量が増加し、りん除去量が増加する。逆に、りん酸性りん濃度の計測値が目標値よりも小さければ、生物学的水処理装置への流入下水量が減少し最初沈殿池1への流入下水量が減少することにより、嫌気槽4への流入下水量が減少し、嫌気槽4への有機物供給量が減少する。その結果、りん吐出量が減少し、りん除去量が減少する。
また、この実施の形態147によれば、生物学的水処理装置への流入下水量を調節するとともに無酸素槽5へのバイパス流入下水量を調節するので、嫌気槽4へ供給する有機物量に影響を与えることなく、無酸素槽5へのバイパス流入下水量を調節することができる効果が得られる。さらに、この実施の形態147によれば、生物学的水処理装置への流入下水量を調節することにより嫌気槽4への流入下水量を調節するので、無酸素槽5へ供給する有機物量に影響を与えることなく、嫌気槽4への流入下水量を調節することができる効果が得られる。
図148はこの発明の実施の形態148による生物学的水処理装置の制御装置を示す構成図である。本実施の形態は、脱窒量を検知する手段として無酸素槽内の混合液中の下水の酸化還元電位を計測する酸化還元電位計を備え、系外に流出するりんの量を検知する手段として放流水のりん酸性りん濃度を計測するりん酸性りん濃度計を備え、無酸素槽へのバイパス流入下水量及び生物学的水処理装置への流入下水量を調節するように装置を構成したものである。図148において、200は調節器22の出力値と調節器125の出力値とに応じて生物学的水処理装置への流入下水量を所定の値とする信号を流入ポンプ15に出力する演算器である。演算器200は、信号線22bを介して信号線22aと、信号線125aを介して調節器125と、信号線200aを介して流入ポンプ15と接続されている。その他の構成要素は図3及び図147で同一符号を付して示したものと同一あるいは同等であるため、その詳細な説明は省略する。
実施の形態3の場合と同様に、無酸素槽5へのバイパス流入下水量を調節する。すなわち、(2.1)式に従って得られる値の信号を流入−無酸素槽バイパス流入ポンプ12に出力する。
また、実施の形態147の場合と同様に、生物学的水処理装置への流入下水量を調節する。すなわち、(24.1)式に従って得られる値の信号を流入ポンプ15に出力する。
また、この実施の形態148によれば、生物学的水処理装置への流入下水量を調節するとともに無酸素槽5へのバイパス流入下水量を調節するので、嫌気槽4へ供給する有機物量に影響を与えることなく、無酸素槽5へのバイパス流入下水量を調節することができる効果が得られる。さらに、この実施の形態148によれば、生物学的水処理装置への流入下水量を調節することにより嫌気槽4への流入下水量を調節するので、無酸素槽5へ供給する有機物量に影響を与えることなく、嫌気槽4への流入下水量を調節することができる効果が得られる。
図149はこの発明の実施の形態149による生物学的水処理装置の制御装置を示す構成図である。本実施の形態は、脱窒量を検知する手段として無酸素槽内の混合液中の下水の硝酸性窒素濃度と放流水の硝酸性窒素濃度との差を演算する装置を備え、系外に流出するりんの量を検知する手段として放流水のりん酸性りん濃度を計測するりん酸性りん濃度計を備え、無酸素槽へのバイパス流入下水量及び生物学的水処理装置への流入下水量を調節するように装置を構成したものである。図149において、200は調節器23の出力値と調節器125の出力値とに応じて生物学的水処理装置への流入下水量を所定の値とする信号を流入ポンプ15に出力する演算器である。演算器200は、信号線23bを介して信号線23aと、信号線125aを介して調節器125と、信号線200aを介して流入ポンプ15と接続されている。その他の構成要素は図5及び図147で同一符号を付して示したものと同一あるいは同等であるため、その詳細な説明は省略する。
実施の形態5の場合と同様に、無酸素槽5へのバイパス流入下水量を調節する。すなわち、(3.1)式に従って得られる値の信号を流入−無酸素槽バイパス流入ポンプ12に出力する。
また、実施の形態147の場合と同様に、生物学的水処理装置への流入下水量を調節する。すなわち、(24.1)式に従って得られる値の信号を流入ポンプ15に出力する。
また、この実施の形態149によれば、生物学的水処理装置への流入下水量を調節するとともに無酸素槽5へのバイパス流入下水量を調節するので、嫌気槽4へ供給する有機物量に影響を与えることなく、無酸素槽5へのバイパス流入下水量を調節することができる効果が得られる。さらに、この実施の形態149によれば、生物学的水処理装置への流入下水量を調節することにより嫌気槽4への流入下水量を調節するので、無酸素槽5へ供給する有機物量に影響を与えることなく、嫌気槽4への流入下水量を調節することができる効果が得られる。
図150はこの発明の実施の形態150による生物学的水処理装置の制御装置を示す構成図である。本実施の形態は、脱窒量を検知する手段として無酸素槽内の混合液中の下水の硝酸性窒素濃度を推定する装置を備え、系外に流出するりんの量を検知する手段として放流水のりん酸性りん濃度を計測するりん酸性りん濃度計を備え、無酸素槽へのバイパス流入下水量及び生物学的水処理装置への流入下水量を調節するように装置を構成したものである。図150において、各構成要素は図7及び図147で同一符号を付して示したものと同一あるいは同等であるため、その詳細な説明は省略する。
実施の形態7の場合と同様に、無酸素槽5へのバイパス流入下水量を調節する。すなわち、(1.1)式と同様な式に従って得られる値の信号を流入−無酸素槽バイパス流入ポンプ12に出力する。
また、実施の形態147の場合と同様に、生物学的水処理装置への流入下水量を調節する。すなわち、(24.1)式に従って得られる値の信号を流入ポンプ15に出力する。
また、この実施の形態150によれば、生物学的水処理装置への流入下水量を調節するとともに無酸素槽5へのバイパス流入下水量を調節するので、嫌気槽4へ供給する有機物量に影響を与えることなく、無酸素槽5へのバイパス流入下水量を調節することができる効果が得られる。さらに、この実施の形態150によれば、生物学的水処理装置への流入下水量を調節することにより嫌気槽4への流入下水量を調節するので、無酸素槽5へ供給する有機物量に影響を与えることなく、嫌気槽4への流入下水量を調節することができる効果が得られる。
図151はこの発明の実施の形態151による生物学的水処理装置の制御装置を示す構成図である。本実施の形態は、系外に流出する窒素の量を検知する手段として放流水の硝酸性窒素濃度を計測する硝酸性窒素濃度計を備え、系外に流出するりんの量を検知する手段として放流水のりん酸性りん濃度を計測するりん酸性りん濃度計を備え、無酸素槽へのバイパス流入下水量及び生物学的水処理装置への流入下水量を調節するように装置を構成したものである。図151において、200は調節器24の出力値と調節器125の出力値とに応じて生物学的水処理装置への流入下水量を所定の値とする信号を流入ポンプ15に出力する演算器である。演算器200は、信号線24bを介して信号線24aと、信号線125aを介して調節器125と、信号線200aを介して流入ポンプ15と接続されている。その他の構成要素は図9及び図147で同一符号を付して示したものと同一あるいは同等であるため、その詳細な説明は省略する。
実施の形態9の場合と同様に、無酸素槽5へのバイパス流入下水量を調節する。すなわち、(4.1)式に従って得られる値の信号を流入−無酸素槽バイパス流入ポンプ12に出力する。
また、実施の形態147の場合と同様に、生物学的水処理装置への流入下水量を調節する。すなわち、(24.1)式に従って得られる値の信号を流入ポンプ15に出力する。
また、この実施の形態151によれば、生物学的水処理装置への流入下水量を調節するとともに無酸素槽5へのバイパス流入下水量を調節するので、嫌気槽4へ供給する有機物量に影響を与えることなく、無酸素槽5へのバイパス流入下水量を調節することができる効果が得られる。さらに、この実施の形態151によれば、生物学的水処理装置への流入下水量を調節することにより嫌気槽4への流入下水量を調節するので、無酸素槽5へ供給する有機物量に影響を与えることなく、嫌気槽4への流入下水量を調節することができる効果が得られる。
図152はこの発明の実施の形態152による生物学的水処理装置の制御装置を示す構成図である。本実施の形態は、系外に流出する窒素の量を検知する手段として放流水の硝酸性窒素濃度を計測する硝酸性窒素濃度計を備え、系外に流出するりんの量を検知する手段として放流水のりん酸性りん濃度を計測するりん酸性りん濃度計を備え、無酸素槽へのバイパス流入下水量及び生物学的水処理装置への流入下水量を調節するように装置を構成したものである。図152において、200は調節器25の出力値と調節器125の出力値とに応じて生物学的水処理装置への流入下水量を所定の値とする信号を流入ポンプ15に出力する演算器である。演算器200は、信号線25bを介して信号線25aと、信号線125aを介して調節器125と、信号線200aを介して流入ポンプ15と接続されている。その他の構成要素は図11及び図147で同一符号を付して示したものと同一あるいは同等であるため、その詳細な説明は省略する。
実施の形態11の場合と同様に、無酸素槽5へのバイパス流入下水量を調節する。すなわち、(5.1)式に従って得られる値の信号を流入−無酸素槽バイパス流入ポンプ12に出力する。
また、実施の形態147の場合と同様に、生物学的水処理装置への流入下水量を調節する。すなわち、(24.1)式に従って得られる値の信号を流入ポンプ15に出力する。
また、この実施の形態152によれば、生物学的水処理装置への流入下水量を調節するとともに無酸素槽5へのバイパス流入下水量を調節するので、嫌気槽4へ供給する有機物量に影響を与えることなく、無酸素槽5へのバイパス流入下水量を調節することができる効果が得られる。さらに、この実施の形態152によれば、生物学的水処理装置への流入下水量を調節することにより嫌気槽4への流入下水量を調節するので、無酸素槽5へ供給する有機物量に影響を与えることなく、嫌気槽4への流入下水量を調節することができる効果が得られる。
図153はこの発明の実施の形態153による生物学的水処理装置の制御装置を示す構成図である。本実施の形態は、系外から流入する窒素の量を検知する手段として生物反応槽に流入する下水の全窒素濃度を計測する全窒素濃度計を備え、系外に流出するりんの量を検知する手段として放流水のりん酸性りん濃度を計測するりん酸性りん濃度計を備え、無酸素槽へのバイパス流入下水量及び生物学的水処理装置への流入下水量を調節するように装置を構成したものである。図153において、200は調節器26の出力値と調節器125の出力値とに応じて生物学的水処理装置への流入下水量を所定の値とする信号を流入ポンプ15に出力する演算器である。演算器200は、信号線26bを介して信号線26aと、信号線125aを介して調節器125と、信号線200aを介して流入ポンプ15と接続されている。その他の構成要素は図13及び図147で同一符号を付して示したものと同一あるいは同等であるため、その詳細な説明は省略する。
実施の形態13の場合と同様に、無酸素槽5へのバイパス流入下水量を調節する。すなわち、(6.1)式に従って得られる値の信号を流入−無酸素槽バイパス流入ポンプ12に出力する。
また、実施の形態147の場合と同様に、生物学的水処理装置への流入下水量を調節する。すなわち、(24.1)式に従って得られる値の信号を流入ポンプ15に出力する。
また、この実施の形態153によれば、生物学的水処理装置への流入下水量を調節するとともに無酸素槽5へのバイパス流入下水量を調節するので、嫌気槽4へ供給する有機物量に影響を与えることなく、無酸素槽5へのバイパス流入下水量を調節することができる効果が得られる。さらに、この実施の形態153によれば、生物学的水処理装置への流入下水量を調節することにより嫌気槽4への流入下水量を調節するので、無酸素槽5へ供給する有機物量に影響を与えることなく、嫌気槽4への流入下水量を調節することができる効果が得られる。
図154はこの発明の実施の形態154による生物学的水処理装置の制御装置を示す構成図である。本実施の形態は、系外から流入する窒素の量を検知する手段として生物反応槽に流入する下水の全窒素濃度を計測する全窒素濃度計を備え、系外に流出するりんの量を検知する手段として放流水のりん酸性りん濃度を計測するりん酸性りん濃度計を備え、無酸素槽へのバイパス流入下水量及び生物学的水処理装置への流入下水量を調節するように装置を構成したものである。図154において、200は調節器27の出力値と調節器125の出力値とに応じて生物学的水処理装置への流入下水量を所定の値とする信号を流入ポンプ15に出力する演算器である。演算器200は、信号線27bを介して信号線27aと、信号線125aを介して調節器125と、信号線200aを介して流入ポンプ15と接続されている。その他の構成要素は図15及び図147で同一符号を付して示したものと同一あるいは同等であるため、その詳細な説明は省略する。
実施の形態15の場合と同様に、無酸素槽5へのバイパス流入下水量を調節する。すなわち、(7.1)式に従って得られる値の信号を流入−無酸素槽バイパス流入ポンプ12に出力する。
また、実施の形態147の場合と同様に、生物学的水処理装置への流入下水量を調節する。すなわち、(24.1)式に従って得られる値の信号を流入ポンプ15に出力する。
また、この実施の形態154によれば、生物反応槽2に流入する下水の全窒素濃度を測定し、その測定値に応じて無酸素槽5へのバイパス流入下水量を調節することにより無酸素槽5へ供給する有機物量を調節するので、系外から流入する下水の流量や濃度が変動した場合でも系外に流出する窒素の量を確実に低減できる効果が得られる。さらに、この実施の形態154によれば、生物学的水処理装置への流入下水量を調節することにより嫌気槽4への流入下水量を調節するので、無酸素槽5へ供給する有機物量に影響を与えることなく、嫌気槽4への流入下水量を調節することができる効果が得られる。
図155はこの発明の実施の形態155による生物学的水処理装置の制御装置を示す構成図である。本実施の形態は、脱窒量を検知する手段として無酸素槽内の混合液中の下水の硝酸性窒素濃度を計測する硝酸性窒素濃度計を備え、系外に流出するりんの量を検知する手段として放流水のりん酸性りん濃度を計測するりん酸性りん濃度計を備え、無酸素槽へのバイパス流入下水量及び生物学的水処理装置への流入下水量を調節するように装置を構成したものである。図155において、15は生物学的水処理装置に流入する下水の流量を調節するための流入ポンプである。
その他の構成要素は図1で同一符号を付して示したものと同一あるいは同等であるため、その詳細な説明は省略する。
無酸素槽5内の混合液中の下水の硝酸性窒素濃度は、硝酸性窒素濃度計43で計測され、計測値は信号線43aを介して調節器21に伝えられる。また、設定器31に設定された目標値は、信号線31aを介して調節器21に伝えられる。調節器21は、硝酸性窒素濃度の計測値と予め定められた目標値との差に応じて、無酸素槽5へのバイパス流入下水量を例えば(1.1)式に従って得られる値とする信号を出力する。調節器21の出力は信号線21aを介して流入−無酸素槽バイパス流入ポンプ12に伝えられるとともに、信号線21a及び信号線21bを介して演算器200に伝えられる。
放流水のりん酸性りん濃度は、りん酸性りん濃度計146で計測され、計測値は信号線146aを介して調節器126に伝えられる。調節器126は、りん酸性りん濃度の計測値に応じて、嫌気槽4への流入下水量を例えば(13.1)式と同様な式に従って得られる値とする信号を出力する。調節器126の出力は信号線126aを介して演算器200に伝えられる。
また、りん酸性りん濃度の計測値がどれくらい大きいかに応じて、生物学的水処理装置への流入下水量が増減し最初沈殿池1への流入下水量が増減することにより、嫌気槽4への流入下水量が増減し、嫌気槽4への有機物供給量が増減する。その結果、りん吐出量が増減し、りん除去量が増減する。
また、この実施の形態155によれば、生物学的水処理装置への流入下水量を調節するとともに無酸素槽5へのバイパス流入下水量を調節するので、嫌気槽4へ供給する有機物量に影響を与えることなく、無酸素槽5へのバイパス流入下水量を調節することができる効果が得られる。さらに、この実施の形態155によれば、生物学的水処理装置への流入下水量を調節することにより嫌気槽4への流入下水量を調節するので、無酸素槽5へ供給する有機物量に影響を与えることなく、嫌気槽4への流入下水量を調節することができる効果が得られる。
図156はこの発明の実施の形態156による生物学的水処理装置の制御装置を示す構成図である。本実施の形態は、脱窒量を検知する手段として無酸素槽内の混合液中の下水の酸化還元電位を計測する酸化還元電位計を備え、系外に流出するりんの量を検知する手段として放流水のりん酸性りん濃度を計測するりん酸性りん濃度計を備え、無酸素槽へのバイパス流入下水量及び生物学的水処理装置への流入下水量を調節するように装置を構成したものである。図156において、200は調節器22の出力値と調節器126の出力値とに応じて生物学的水処理装置への流入下水量を所定の値とする信号を流入ポンプ15に出力する演算器である。演算器200は、信号線22bを介して信号線22aと、信号線126aを介して調節器126と、信号線200aを介して流入ポンプ15と接続されている。その他の構成要素は図3及び図155で同一符号を付して示したものと同一あるいは同等であるため、その詳細な説明は省略する。
実施の形態3の場合と同様に、無酸素槽5へのバイパス流入下水量を調節する。すなわち、(2.1)式に従って得られる値の信号を流入−無酸素槽バイパス流入ポンプ12に出力する。
また、実施の形態155の場合と同様に、生物学的水処理装置への流入下水量を調節する。すなわち、(24.1)式に従って得られる値の信号を流入ポンプ15に出力する。
また、この実施の形態156によれば、生物学的水処理装置への流入下水量を調節するとともに無酸素槽5へのバイパス流入下水量を調節するので、嫌気槽4へ供給する有機物量に影響を与えることなく、無酸素槽5へのバイパス流入下水量を調節することができる効果が得られる。さらに、この実施の形態156によれば、生物学的水処理装置への流入下水量を調節することにより嫌気槽4への流入下水量を調節するので、無酸素槽5へ供給する有機物量に影響を与えることなく、嫌気槽4への流入下水量を調節することができる効果が得られる。
図157はこの発明の実施の形態157による生物学的水処理装置の制御装置を示す構成図である。本実施の形態は、脱窒量を検知する手段として無酸素槽内の混合液中の下水の硝酸性窒素濃度と放流水の硝酸性窒素濃度との差を演算する装置を備え、系外に流出するりんの量を検知する手段として放流水のりん酸性りん濃度を計測するりん酸性りん濃度計を備え、無酸素槽へのバイパス流入下水量及び生物学的水処理装置への流入下水量を調節するように装置を構成したものである。図157において、200は調節器23の出力値と調節器126の出力値とに応じて生物学的水処理装置への流入下水量を所定の値とする信号を流入ポンプ15に出力する演算器である。演算器200は、信号線23bを介して信号線23aと、信号線126aを介して調節器126と、信号線200aを介して流入ポンプ15と接続されている。その他の構成要素は図5及び図155で同一符号を付して示したものと同一あるいは同等であるため、その詳細な説明は省略する。
実施の形態5の場合と同様に、無酸素槽5へのバイパス流入下水量を調節する。すなわち、(3.1)式に従って得られる値の信号を流入−無酸素槽バイパス流入ポンプ12に出力する。
また、実施の形態155の場合と同様に、生物学的水処理装置への流入下水量を調節する。すなわち、(24.1)式に従って得られる値の信号を流入ポンプ15に出力する。
また、この実施の形態157によれば、生物学的水処理装置への流入下水量を調節するとともに無酸素槽5へのバイパス流入下水量を調節するので、嫌気槽4へ供給する有機物量に影響を与えることなく、無酸素槽5へのバイパス流入下水量を調節することができる効果が得られる。さらに、この実施の形態157によれば、生物学的水処理装置への流入下水量を調節することにより嫌気槽4への流入下水量を調節するので、無酸素槽5へ供給する有機物量に影響を与えることなく、嫌気槽4への流入下水量を調節することができる効果が得られる。
図158はこの発明の実施の形態158による生物学的水処理装置の制御装置を示す構成図である。本実施の形態は、脱窒量を検知する手段として無酸素槽内の混合液中の下水の硝酸性窒素濃度を推定する装置を備え、系外に流出するりんの量を検知する手段として放流水のりん酸性りん濃度を計測するりん酸性りん濃度計を備え、無酸素槽へのバイパス流入下水量及び生物学的水処理装置への流入下水量を調節するように装置を構成したものである。図158において、各構成要素は図7及び図155で同一符号を付して示したものと同一あるいは同等であるため、その詳細な説明は省略する。
実施の形態7の場合と同様に、無酸素槽5へのバイパス流入下水量を調節する。すなわち、(1.1)式と同様な式に従って得られる値の信号を流入−無酸素槽バイパス流入ポンプ12に出力する。
また、実施の形態155の場合と同様に、生物学的水処理装置への流入下水量を調節する。すなわち、(24.1)式に従って得られる値の信号を流入ポンプ15に出力する。
また、この実施の形態158によれば、生物学的水処理装置への流入下水量を調節するとともに無酸素槽5へのバイパス流入下水量を調節するので、嫌気槽4へ供給する有機物量に影響を与えることなく、無酸素槽5へのバイパス流入下水量を調節することができる効果が得られる。さらに、この実施の形態158によれば、生物学的水処理装置への流入下水量を調節することにより嫌気槽4への流入下水量を調節するので、無酸素槽5へ供給する有機物量に影響を与えることなく、嫌気槽4への流入下水量を調節することができる効果が得られる。
図159はこの発明の実施の形態159による生物学的水処理装置の制御装置を示す構成図である。本実施の形態は、系外に流出する窒素の量を検知する手段として放流水の硝酸性窒素濃度を計測する硝酸性窒素濃度計を備え、系外に流出するりんの量を検知する手段として放流水のりん酸性りん濃度を計測するりん酸性りん濃度計を備え、無酸素槽へのバイパス流入下水量及び生物学的水処理装置への流入下水量を調節するように装置を構成したものである。図159において、200は調節器24の出力値と調節器126の出力値とに応じて生物学的水処理装置への流入下水量を所定の値とする信号を流入ポンプ15に出力する演算器である。演算器200は、信号線24bを介して信号線24aと、信号線126aを介して調節器126と、信号線200aを介して流入ポンプ15と接続されている。その他の構成要素は図9及び図155で同一符号を付して示したものと同一あるいは同等であるため、その詳細な説明は省略する。
実施の形態9の場合と同様に、無酸素槽5へのバイパス流入下水量を調節する。すなわち、(4.1)式に従って得られる値の信号を流入−無酸素槽バイパス流入ポンプ12に出力する。
また、実施の形態155の場合と同様に、生物学的水処理装置への流入下水量を調節する。すなわち、(24.1)式に従って得られる値の信号を流入ポンプ15に出力する。
また、この実施の形態159によれば、放流水の硝酸性窒素濃度を測定し、予め定めた目標値との差に応じて無酸素槽5へのバイパス流入下水量を調節することにより無酸素槽5へ供給する有機物量を調節するので、系外から流入する下水の流量や濃度が変動した場合でも系外に流出する窒素の量を確実に低減できる効果が得られる。さらに、この実施の形態159によれば、生物学的水処理装置への流入下水量を調節することにより嫌気槽4への流入下水量を調節するので、無酸素槽5へ供給する有機物量に影響を与えることなく、嫌気槽4への流入下水量を調節することができる効果が得られる。
図160はこの発明の実施の形態160による生物学的水処理装置の制御装置を示す構成図である。本実施の形態は、系外に流出する窒素の量を検知する手段として放流水の硝酸性窒素濃度を計測する硝酸性窒素濃度計を備え、系外に流出するりんの量を検知する手段として放流水のりん酸性りん濃度を計測するりん酸性りん濃度計を備え、無酸素槽へのバイパス流入下水量及び生物学的水処理装置への流入下水量を調節するように装置を構成したものである。図160において、200は調節器25の出力値と調節器126の出力値とに応じて生物学的水処理装置への流入下水量を所定の値とする信号を流入ポンプ15に出力する演算器である。演算器200は、信号線25bを介して信号線25aと、信号線126aを介して調節器126と、信号線200aを介して流入ポンプ15と接続されている。その他の構成要素は図11及び図155で同一符号を付して示したものと同一あるいは同等であるため、その詳細な説明は省略する。
実施の形態11の場合と同様に、無酸素槽5へのバイパス流入下水量を調節する。すなわち、(5.1)式に従って得られる値の信号を流入−無酸素槽バイパス流入ポンプ12に出力する。
また、実施の形態155の場合と同様に、生物学的水処理装置への流入下水量を調節する。すなわち、(24.1)式に従って得られる値の信号を流入ポンプ15に出力する。
また、この実施の形態160によれば、生物学的水処理装置への流入下水量を調節するとともに無酸素槽5へのバイパス流入下水量を調節するので、嫌気槽4へ供給する有機物量に影響を与えることなく、無酸素槽5へのバイパス流入下水量を調節することができる効果が得られる。さらに、この実施の形態160によれば、生物学的水処理装置への流入下水量を調節することにより嫌気槽4への流入下水量を調節するので、無酸素槽5へ供給する有機物量に影響を与えることなく、嫌気槽4への流入下水量を調節することができる効果が得られる。
図161はこの発明の実施の形態161による生物学的水処理装置の制御装置を示す構成図である。本実施の形態は、系外から流入する窒素の量を検知する手段として生物反応槽に流入する下水の全窒素濃度を計測する全窒素濃度計を備え、系外に流出するりんの量を検知する手段として放流水のりん酸性りん濃度を計測するりん酸性りん濃度計を備え、無酸素槽へのバイパス流入下水量及び生物学的水処理装置への流入下水量を調節するように装置を構成したものである。図161において、200は調節器26の出力値と調節器126の出力値とに応じて生物学的水処理装置への流入下水量を所定の値とする信号を流入ポンプ15に出力する演算器である。演算器200は、信号線26bを介して信号線26aと、信号線126aを介して調節器126と、信号線200aを介して流入ポンプ15と接続されている。その他の構成要素は図13及び図155で同一符号を付して示したものと同一あるいは同等であるため、その詳細な説明は省略する。
実施の形態13の場合と同様に、無酸素槽5へのバイパス流入下水量を調節する。すなわち、(6.1)式に従って得られる値の信号を流入−無酸素槽バイパス流入ポンプ12に出力する。
また、実施の形態155の場合と同様に、生物学的水処理装置への流入下水量を調節する。すなわち、(24.1)式に従って得られる値の信号を流入ポンプ15に出力する。
また、この実施の形態161によれば、生物学的水処理装置への流入下水量を調節するとともに無酸素槽5へのバイパス流入下水量を調節するので、嫌気槽4へ供給する有機物量に影響を与えることなく、無酸素槽5へのバイパス流入下水量を調節することができる効果が得られる。さらに、この実施の形態161によれば、生物学的水処理装置への流入下水量を調節することにより嫌気槽4への流入下水量を調節するので、無酸素槽5へ供給する有機物量に影響を与えることなく、嫌気槽4への流入下水量を調節することができる効果が得られる。
図162はこの発明の実施の形態162による生物学的水処理装置の制御装置を示す構成図である。本実施の形態は、系外から流入する窒素の量を検知する手段として生物反応槽に流入する下水の全窒素濃度を計測する全窒素濃度計を備え、系外に流出するりんの量を検知する手段として放流水のりん酸性りん濃度を計測するりん酸性りん濃度計を備え、無酸素槽へのバイパス流入下水量及び生物学的水処理装置への流入下水量を調節するように装置を構成したものである。図162において、200は調節器27の出力値と調節器126の出力値とに応じて生物学的水処理装置への流入下水量を所定の値とする信号を流入ポンプ15に出力する演算器である。演算器200は、信号線27bを介して信号線27aと、信号線126aを介して調節器126と、信号線200aを介して流入ポンプ15と接続されている。その他の構成要素は図15及び図155で同一符号を付して示したものと同一あるいは同等であるため、その詳細な説明は省略する。
実施の形態15の場合と同様に、無酸素槽5へのバイパス流入下水量を調節する。すなわち、(7.1)式に従って得られる値の信号を流入−無酸素槽バイパス流入ポンプ12に出力する。
また、実施の形態155の場合と同様に、生物学的水処理装置への流入下水量を調節する。すなわち、(24.1)式に従って得られる値の信号を流入ポンプ15に出力する。
また、この実施の形態162によれば、生物学的水処理装置への流入下水量を調節するとともに無酸素槽5へのバイパス流入下水量を調節するので、嫌気槽4へ供給する有機物量に影響を与えることなく、無酸素槽5へのバイパス流入下水量を調節することができる効果が得られる。さらに、この実施の形態162によれば、生物学的水処理装置への流入下水量を調節することにより嫌気槽4への流入下水量を調節するので、無酸素槽5へ供給する有機物量に影響を与えることなく、嫌気槽4への流入下水量を調節することができる効果が得られる。
図163はこの発明の実施の形態163による生物学的水処理装置の制御装置を示す構成図である。本実施の形態は、脱窒量を検知する手段として無酸素槽内の混合液中の下水の硝酸性窒素濃度を計測する硝酸性窒素濃度計を備え、系外から流入するりんの量を検知する手段として生物反応槽に流入する下水のりん酸性りん濃度を計測するりん酸性りん濃度計を備え、無酸素槽へのバイパス流入下水量及び生物学的水処理装置への流入下水量を調節するように装置を構成したものである。図163において、15は生物学的水処理装置に流入する下水の流量を調節するための流入ポンプである。
その他の構成要素は図1で同一符号を付して示したものと同一あるいは同等であるため、その詳細な説明は省略する。
無酸素槽5内の混合液中の下水の硝酸性窒素濃度は、硝酸性窒素濃度計43で計測され、計測値は信号線43aを介して調節器21に伝えられる。また、設定器31に設定された目標値は、信号線31aを介して調節器21に伝えられる。調節器21は、硝酸性窒素濃度の計測値と予め定められた目標値との差に応じて、無酸素槽5へのバイパス流入下水量を例えば(1.1)式に従って得られる値とする信号を出力する。調節器21の出力は信号線21aを介して流入−無酸素槽バイパス流入ポンプ12に伝えられるとともに、信号線21a及び信号線21bを介して演算器200に伝えられる。
生物反応槽2に流入する下水のりん酸性りん濃度は、りん酸性りん濃度計141で計測され、計測値は信号線141aを介して調節器127に伝えられる。また、設定器137に設定された目標値は、信号線137aを介して調節器127に伝えられる。調節器127は、りん酸性りん濃度の計測値と予め定められた目標値との差に応じて、嫌気槽4への流入下水量を例えば(14.1)式と同様の式に従って得られる値とする信号を出力する。調節器127の出力は信号線127aを介して演算器200に伝えられる。
また、生物反応槽2に流入する下水のりん酸性りん濃度の計測値が放流水のりん酸性りん濃度の目標値よりどれくらい大きいかに応じて、生物学的水処理装置への流入下水量が増減し最初沈殿池1への流入下水量が増減することにより、嫌気槽4への流入下水量が増減し、嫌気槽4への有機物供給量が増減する。その結果、りん吐出量が増減し、りん除去量が増減する。
また、この実施の形態163によれば、生物学的水処理装置への流入下水量を調節するとともに無酸素槽5へのバイパス流入下水量を調節するので、嫌気槽4へ供給する有機物量に影響を与えることなく、無酸素槽5へのバイパス流入下水量を調節することができる効果が得られる。さらに、この実施の形態163によれば、生物学的水処理装置への流入下水量を調節することにより嫌気槽4への流入下水量を調節するので、無酸素槽5へ供給する有機物量に影響を与えることなく、嫌気槽4への流入下水量を調節することができる効果が得られる。
図164はこの発明の実施の形態164による生物学的水処理装置の制御装置を示す構成図である。本実施の形態は、脱窒量を検知する手段として無酸素槽内の混合液中の下水の酸化還元電位を計測する酸化還元電位計を備え、系外から流入するりんの量を検知する手段として生物反応槽に流入する下水のりん酸性りん濃度を計測するりん酸性りん濃度計を備え、無酸素槽へのバイパス流入下水量及び生物学的水処理装置への流入下水量を調節するように装置を構成したものである。図164において、200は調節器22の出力値と調節器127の出力値とに応じて生物学的水処理装置への流入下水量を所定の値とする信号を流入ポンプ15に出力する演算器である。演算器200は、信号線22bを介して信号線22aと、信号線127aを介して調節器127と、信号線200aを介して流入ポンプ15と接続されている。その他の構成要素は図3及び図163で同一符号を付して示したものと同一あるいは同等であるため、その詳細な説明は省略する。
実施の形態3の場合と同様に、無酸素槽5へのバイパス流入下水量を調節する。すなわち、(2.1)式に従って得られる値の信号を流入−無酸素槽バイパス流入ポンプ12に出力する。
また、実施の形態163の場合と同様に、生物学的水処理装置への流入下水量を調節する。すなわち、(24.1)式に従って得られる値の信号を流入ポンプ15に出力する。
また、この実施の形態164によれば、生物学的水処理装置への流入下水量を調節するとともに無酸素槽5へのバイパス流入下水量を調節するので、嫌気槽4へ供給する有機物量に影響を与えることなく、無酸素槽5へのバイパス流入下水量を調節することができる効果が得られる。さらに、この実施の形態164によれば、生物学的水処理装置への流入下水量を調節することにより嫌気槽4への流入下水量を調節するので、無酸素槽5へ供給する有機物量に影響を与えることなく、嫌気槽4への流入下水量を調節することができる効果が得られる。
図165はこの発明の実施の形態165による生物学的水処理装置の制御装置を示す構成図である。本実施の形態は、脱窒量を検知する手段として無酸素槽内の混合液中の下水の硝酸性窒素濃度と放流水の硝酸性窒素濃度との差を演算する装置を備え、系外から流入するりんの量を検知する手段として生物反応槽に流入する下水のりん酸性りん濃度を計測するりん酸性りん濃度計を備え、無酸素槽へのバイパス流入下水量及び生物学的水処理装置への流入下水量を調節するように装置を構成したものである。図165において、200は調節器23の出力値と調節器127の出力値とに応じて生物学的水処理装置への流入下水量を所定の値とする信号を流入ポンプ15に出力する演算器である。演算器200は、信号線23bを介して信号線23aと、信号線127aを介して調節器127と、信号線200aを介して流入ポンプ15と接続されている。その他の構成要素は図5及び図163で同一符号を付して示したものと同一あるいは同等であるため、その詳細な説明は省略する。
実施の形態5の場合と同様に、無酸素槽5へのバイパス流入下水量を調節する。すなわち、(3.1)式に従って得られる値の信号を流入−無酸素槽バイパス流入ポンプ12に出力する。
また、実施の形態163の場合と同様に、生物学的水処理装置への流入下水量を調節する。すなわち、(24.1)式に従って得られる値の信号を流入ポンプ15に出力する。
また、この実施の形態165によれば、生物学的水処理装置への流入下水量を調節するとともに無酸素槽5へのバイパス流入下水量を調節するので、嫌気槽4へ供給する有機物量に影響を与えることなく、無酸素槽5へのバイパス流入下水量を調節することができる効果が得られる。さらに、この実施の形態165によれば、生物学的水処理装置への流入下水量を調節することにより嫌気槽4への流入下水量を調節するので、無酸素槽5へ供給する有機物量に影響を与えることなく、嫌気槽4への流入下水量を調節することができる効果が得られる。
図166はこの発明の実施の形態166による生物学的水処理装置の制御装置を示す構成図である。本実施の形態は、脱窒量を検知する手段として無酸素槽内の混合液中の下水の硝酸性窒素濃度を推定する装置を備え、系外から流入するりんの量を検知する手段として生物反応槽に流入する下水のりん酸性りん濃度を計測するりん酸性りん濃度計を備え、無酸素槽へのバイパス流入下水量及び生物学的水処理装置への流入下水量を調節するように装置を構成したものである。図166において、各構成要素は図7及び図163で同一符号を付して示したものと同一あるいは同等であるため、その詳細な説明は省略する。
実施の形態7の場合と同様に、無酸素槽5へのバイパス流入下水量を調節する。すなわち、(1.1)式と同様な式に従って得られる値の信号を流入−無酸素槽バイパス流入ポンプ12に出力する。
また、実施の形態163の場合と同様に、生物学的水処理装置への流入下水量を調節する。すなわち、(24.1)式に従って得られる値の信号を流入ポンプ15に出力する。
また、この実施の形態166によれば、生物学的水処理装置への流入下水量を調節するとともに無酸素槽5へのバイパス流入下水量を調節するので、嫌気槽4へ供給する有機物量に影響を与えることなく、無酸素槽5へのバイパス流入下水量を調節することができる効果が得られる。さらに、この実施の形態166によれば、生物学的水処理装置への流入下水量を調節することにより嫌気槽4への流入下水量を調節するので、無酸素槽5へ供給する有機物量に影響を与えることなく、嫌気槽4への流入下水量を調節することができる効果が得られる。
図167はこの発明の実施の形態167による生物学的水処理装置の制御装置を示す構成図である。本実施の形態は、系外に流出する窒素の量を検知する手段として放流水の硝酸性窒素濃度を計測する硝酸性窒素濃度計を備え、系外から流入するりんの量を検知する手段として生物反応槽に流入する下水のりん酸性りん濃度を計測するりん酸性りん濃度計を備え、無酸素槽へのバイパス流入下水量及び生物学的水処理装置への流入下水量を調節するように装置を構成したものである。図167において、200は調節器24の出力値と調節器127の出力値とに応じて生物学的水処理装置への流入下水量を所定の値とする信号を流入ポンプ15に出力する演算器である。演算器200は、信号線24bを介して信号線24aと、信号線127aを介して調節器127と、信号線200aを介して流入ポンプ15と接続されている。その他の構成要素は図9及び図163で同一符号を付して示したものと同一あるいは同等であるため、その詳細な説明は省略する。
実施の形態9の場合と同様に、無酸素槽5へのバイパス流入下水量を調節する。すなわち、(4.1)式に従って得られる値の信号を流入−無酸素槽バイパス流入ポンプ12に出力する。
また、実施の形態163の場合と同様に、生物学的水処理装置への流入下水量を調節する。すなわち、(24.1)式に従って得られる値の信号を流入ポンプ15に出力する。
また、この実施の形態167によれば、生物学的水処理装置への流入下水量を調節するとともに無酸素槽5へのバイパス流入下水量を調節するので、嫌気槽4へ供給する有機物量に影響を与えることなく、無酸素槽5へのバイパス流入下水量を調節することができる効果が得られる。さらに、この実施の形態167によれば、生物学的水処理装置への流入下水量を調節することにより嫌気槽4への流入下水量を調節するので、無酸素槽5へ供給する有機物量に影響を与えることなく、嫌気槽4への流入下水量を調節することができる効果が得られる。
図168はこの発明の実施の形態168による生物学的水処理装置の制御装置を示す構成図である。本実施の形態は、系外に流出する窒素の量を検知する手段として放流水の硝酸性窒素濃度を計測する硝酸性窒素濃度計を備え、系外から流入するりんの量を検知する手段として生物反応槽に流入する下水のりん酸性りん濃度を計測するりん酸性りん濃度計を備え、無酸素槽へのバイパス流入下水量及び生物学的水処理装置への流入下水量を調節するように装置を構成したものである。図168において、200は調節器25の出力値と調節器127の出力値とに応じて生物学的水処理装置への流入下水量を所定の値とする信号を流入ポンプ15に出力する演算器である。演算器200は、信号線25bを介して信号線25aと、信号線127aを介して調節器127と、信号線200aを介して流入ポンプ15と接続されている。その他の構成要素は図11及び図163で同一符号を付して示したものと同一あるいは同等であるため、その詳細な説明は省略する。
実施の形態11の場合と同様に、無酸素槽5へのバイパス流入下水量を調節する。すなわち、(5.1)式に従って得られる値の信号を流入−無酸素槽バイパス流入ポンプ12に出力する。
また、実施の形態163の場合と同様に、生物学的水処理装置への流入下水量を調節する。すなわち、(24.1)式に従って得られる値の信号を流入ポンプ15に出力する。
また、この実施の形態168によれば、生物学的水処理装置への流入下水量を調節するとともに無酸素槽5へのバイパス流入下水量を調節するので、嫌気槽4へ供給する有機物量に影響を与えることなく、無酸素槽5へのバイパス流入下水量を調節することができる効果が得られる。さらに、この実施の形態168によれば、生物学的水処理装置への流入下水量を調節することにより嫌気槽4への流入下水量を調節するので、無酸素槽5へ供給する有機物量に影響を与えることなく、嫌気槽4への流入下水量を調節することができる効果が得られる。
図169はこの発明の実施の形態169による生物学的水処理装置の制御装置を示す構成図である。本実施の形態は、系外から流入する窒素の量を検知する手段として生物反応槽に流入する下水の全窒素濃度を計測する全窒素濃度計を備え、系外から流入するりんの量を検知する手段として生物反応槽に流入する下水のりん酸性りん濃度を計測するりん酸性りん濃度計を備え、無酸素槽へのバイパス流入下水量及び生物学的水処理装置への流入下水量を調節するように装置を構成したものである。図169において、200は調節器26の出力値と調節器127の出力値とに応じて生物学的水処理装置への流入下水量を所定の値とする信号を流入ポンプ15に出力する演算器である。演算器200は、信号線26bを介して信号線26aと、信号線127aを介して調節器127と、信号線200aを介して流入ポンプ15と接続されている。その他の構成要素は図13及び図163で同一符号を付して示したものと同一あるいは同等であるため、その詳細な説明は省略する。
実施の形態13の場合と同様に、無酸素槽5へのバイパス流入下水量を調節する。すなわち、(6.1)式に従って得られる値の信号を流入−無酸素槽バイパス流入ポンプ12に出力する。
また、実施の形態163の場合と同様に、生物学的水処理装置への流入下水量を調節する。すなわち、(24.1)式に従って得られる値の信号を流入ポンプ15に出力する。
また、この実施の形態169によれば、生物学的水処理装置への流入下水量を調節するとともに無酸素槽5へのバイパス流入下水量を調節するので、嫌気槽4へ供給する有機物量に影響を与えることなく、無酸素槽5へのバイパス流入下水量を調節することができる効果が得られる。さらに、この実施の形態169によれば、生物学的水処理装置への流入下水量を調節することにより嫌気槽4への流入下水量を調節するので、無酸素槽5へ供給する有機物量に影響を与えることなく、嫌気槽4への流入下水量を調節することができる効果が得られる。
図170はこの発明の実施の形態170による生物学的水処理装置の制御装置を示す構成図である。本実施の形態は、系外から流入する窒素の量を検知する手段として生物反応槽に流入する下水の全窒素濃度を計測する全窒素濃度計を備え、系外から流入するりんの量を検知する手段として生物反応槽に流入する下水のりん酸性りん濃度を計測するりん酸性りん濃度計を備え、無酸素槽へのバイパス流入下水量及び生物学的水処理装置への流入下水量を調節するように装置を構成したものである。図170において、200は調節器27の出力値と調節器127の出力値とに応じて生物学的水処理装置への流入下水量を所定の値とする信号を流入ポンプ15に出力する演算器である。演算器200は、信号線27bを介して信号線27aと、信号線127aを介して調節器127と、信号線200aを介して流入ポンプ15と接続されている。その他の構成要素は図15及び図163で同一符号を付して示したものと同一あるいは同等であるため、その詳細な説明は省略する。
実施の形態15の場合と同様に、無酸素槽5へのバイパス流入下水量を調節する。すなわち、(7.1)式に従って得られる値の信号を流入−無酸素槽バイパス流入ポンプ12に出力する。
また、実施の形態163の場合と同様に、生物学的水処理装置への流入下水量を調節する。すなわち、(24.1)式に従って得られる値の信号を流入ポンプ15に出力する。
また、この実施の形態170によれば、生物学的水処理装置への流入下水量を調節するとともに無酸素槽5へのバイパス流入下水量を調節するので、嫌気槽4へ供給する有機物量に影響を与えることなく、無酸素槽5へのバイパス流入下水量を調節することができる効果が得られる。さらに、この実施の形態170によれば、生物学的水処理装置への流入下水量を調節することにより嫌気槽4への流入下水量を調節するので、無酸素槽5へ供給する有機物量に影響を与えることなく、嫌気槽4への流入下水量を調節することができる効果が得られる。
図171はこの発明の実施の形態171による生物学的水処理装置の制御装置を示す構成図である。本実施の形態は、脱窒量を検知する手段として無酸素槽内の混合液中の下水の硝酸性窒素濃度を計測する硝酸性窒素濃度計を備え、系外から流入するりんの量を検知する手段として生物反応槽に流入する下水のりん酸性りん濃度を計測するりん酸性りん濃度計を備え、無酸素槽へのバイパス流入下水量及び生物学的水処理装置への流入下水量を調節するように装置を構成したものである。図171において、15は生物学的水処理装置に流入する下水の流量を調節するための流入ポンプである。
その他の構成要素は図1で同一符号を付して示したものと同一あるいは同等であるため、その詳細な説明は省略する。
無酸素槽5内の混合液中の下水の硝酸性窒素濃度は、硝酸性窒素濃度計43で計測され、計測値は信号線43aを介して調節器21に伝えられる。また、設定器31に設定された目標値は、信号線31aを介して調節器21に伝えられる。調節器21は、硝酸性窒素濃度の計測値と予め定められた目標値との差に応じて、無酸素槽5へのバイパス流入下水量を例えば(1.1)式に従って得られる値とする信号を出力する。調節器21の出力は信号線21aを介して流入−無酸素槽バイパス流入ポンプ12に伝えられるとともに、信号線21a及び信号線21bを介して演算器200に伝えられる。
生物反応槽2に流入する下水のりん酸性りん濃度は、りん酸性りん濃度計141で計測され、計測値は信号線141aを介して調節器128に伝えられる。調節器128は、りん酸性りん濃度の計測値に応じて、嫌気槽4へのバイパス流入下水量を例えば(15.1)式と同様の式に従って得られる値とする信号を出力する。調節器128の出力は信号線128aを介して演算器200に伝えられる。
また、りん酸性りん濃度の計測値がどれくらい大きいかに応じて、生物学的水処理装置への流入下水量が増減し最初沈殿池1への流入下水量が増減することにより、嫌気槽4への流入下水量が増減し、嫌気槽4への有機物供給量が増減する。その結果、りん吐出量が増減し、りん除去量が増減する。
また、この実施の形態171によれば、生物学的水処理装置への流入下水量を調節するとともに無酸素槽5へのバイパス流入下水量を調節するので、嫌気槽4へ供給する有機物量に影響を与えることなく、無酸素槽5へのバイパス流入下水量を調節することができる効果が得られる。さらに、この実施の形態171によれば、生物学的水処理装置への流入下水量を調節することにより嫌気槽4への流入下水量を調節するので、無酸素槽5へ供給する有機物量に影響を与えることなく、嫌気槽4への流入下水量を調節することができる効果が得られる。
図172はこの発明の実施の形態172による生物学的水処理装置の制御装置を示す構成図である。本実施の形態は、脱窒量を検知する手段として無酸素槽内の混合液中の下水の酸化還元電位を計測する酸化還元電位計を備え、系外から流入するりんの量を検知する手段として生物反応槽に流入する下水のりん酸性りん濃度を計測するりん酸性りん濃度計を備え、無酸素槽へのバイパス流入下水量及び生物学的水処理装置への流入下水量を調節するように装置を構成したものである。図172において、200は調節器22の出力値と調節器128の出力値とに応じて生物学的水処理装置への流入下水量を所定の値とする信号を流入ポンプ15に出力する演算器である。演算器200は、信号線22bを介して信号線22aと、信号線128aを介して調節器128と、信号線200aを介して流入ポンプ15と接続されている。その他の構成要素は図3及び図171で同一符号を付して示したものと同一あるいは同等であるため、その詳細な説明は省略する。
実施の形態3の場合と同様に、無酸素槽5へのバイパス流入下水量を調節する。すなわち、(2.1)式に従って得られる値の信号を流入−無酸素槽バイパス流入ポンプ12に出力する。
また、実施の形態171の場合と同様に、生物学的水処理装置への流入下水量を調節する。すなわち、(24.1)式に従って得られる値の信号を流入ポンプ15に出力する。
また、この実施の形態172によれば、生物学的水処理装置への流入下水量を調節するとともに無酸素槽5へのバイパス流入下水量を調節するので、嫌気槽4へ供給する有機物量に影響を与えることなく、無酸素槽5へのバイパス流入下水量を調節することができる効果が得られる。さらに、この実施の形態172によれば、生物学的水処理装置への流入下水量を調節することにより嫌気槽4への流入下水量を調節するので、無酸素槽5へ供給する有機物量に影響を与えることなく、嫌気槽4への流入下水量を調節することができる効果が得られる。
図173はこの発明の実施の形態173による生物学的水処理装置の制御装置を示す構成図である。本実施の形態は、脱窒量を検知する手段として無酸素槽内の混合液中の下水の硝酸性窒素濃度と放流水の硝酸性窒素濃度との差を演算する装置を備え、系外から流入するりんの量を検知する手段として生物反応槽に流入する下水のりん酸性りん濃度を計測するりん酸性りん濃度計を備え、無酸素槽へのバイパス流入下水量及び生物学的水処理装置への流入下水量を調節するように装置を構成したものである。図173において、200は調節器23の出力値と調節器128の出力値とに応じて生物学的水処理装置への流入下水量を所定の値とする信号を流入ポンプ15に出力する演算器である。演算器200は、信号線23bを介して信号線23aと、信号線128aを介して調節器128と、信号線200aを介して流入ポンプ15と接続されている。その他の構成要素は図5及び図171で同一符号を付して示したものと同一あるいは同等であるため、その詳細な説明は省略する。
実施の形態5の場合と同様に、無酸素槽5へのバイパス流入下水量を調節する。すなわち、(3.1)式に従って得られる値の信号を流入−無酸素槽バイパス流入ポンプ12に出力する。
また、実施の形態171の場合と同様に、生物学的水処理装置への流入下水量を調節する。すなわち、(24.1)式に従って得られる値の信号を流入ポンプ15に出力する。
また、この実施の形態173によれば、生物学的水処理装置への流入下水量を調節するとともに無酸素槽5へのバイパス流入下水量を調節するので、嫌気槽4へ供給する有機物量に影響を与えることなく、無酸素槽5へのバイパス流入下水量を調節することができる効果が得られる。さらに、この実施の形態173によれば、生物学的水処理装置への流入下水量を調節することにより嫌気槽4への流入下水量を調節するので、無酸素槽5へ供給する有機物量に影響を与えることなく、嫌気槽4への流入下水量を調節することができる効果が得られる。
図174はこの発明の実施の形態174による生物学的水処理装置の制御装置を示す構成図である。本実施の形態は、脱窒量を検知する手段として無酸素槽内の混合液中の下水の硝酸性窒素濃度を推定する装置を備え、系外から流入するりんの量を検知する手段として生物反応槽に流入する下水のりん酸性りん濃度を計測するりん酸性りん濃度計を備え、無酸素槽へのバイパス流入下水量及び生物学的水処理装置への流入下水量を調節するように装置を構成したものである。図174において、各構成要素は図7及び図171で同一符号を付して示したものと同一あるいは同等であるため、その詳細な説明は省略する。
実施の形態7の場合と同様に、無酸素槽5へのバイパス流入下水量を調節する。すなわち、(1.1)式と同様な式に従って得られる値の信号を流入−無酸素槽バイパス流入ポンプ12に出力する。
また、実施の形態171の場合と同様に、生物学的水処理装置への流入下水量を調節する。すなわち、(24.1)式に従って得られる値の信号を流入ポンプ15に出力する。
また、この実施の形態174によれば、生物学的水処理装置への流入下水量を調節するとともに無酸素槽5へのバイパス流入下水量を調節するので、嫌気槽4へ供給する有機物量に影響を与えることなく、無酸素槽5へのバイパス流入下水量を調節することができる効果が得られる。さらに、この実施の形態174によれば、生物学的水処理装置への流入下水量を調節することにより嫌気槽4への流入下水量を調節するので、無酸素槽5へ供給する有機物量に影響を与えることなく、嫌気槽4への流入下水量を調節することができる効果が得られる。
図175はこの発明の実施の形態175による生物学的水処理装置の制御装置を示す構成図である。本実施の形態は、系外に流出する窒素の量を検知する手段として放流水の硝酸性窒素濃度を計測する硝酸性窒素濃度計を備え、系外から流入するりんの量を検知する手段として生物反応槽に流入する下水のりん酸性りん濃度を計測するりん酸性りん濃度計を備え、無酸素槽へのバイパス流入下水量及び生物学的水処理装置への流入下水量を調節するように装置を構成したものである。図175において、200は調節器24の出力値と調節器128の出力値とに応じて生物学的水処理装置への流入下水量を所定の値とする信号を流入ポンプ15に出力する演算器である。演算器200は、信号線24bを介して信号線24aと、信号線128aを介して調節器128と、信号線200aを介して流入ポンプ15と接続されている。その他の構成要素は図9及び図171で同一符号を付して示したものと同一あるいは同等であるため、その詳細な説明は省略する。
実施の形態9の場合と同様に、無酸素槽5へのバイパス流入下水量を調節する。すなわち、(4.1)式に従って得られる値の信号を流入−無酸素槽バイパス流入ポンプ12に出力する。
また、実施の形態171の場合と同様に、生物学的水処理装置への流入下水量を調節する。すなわち、(24.1)式に従って得られる値の信号を流入ポンプ15に出力する。
また、この実施の形態175によれば、生物学的水処理装置への流入下水量を調節するとともに無酸素槽5へのバイパス流入下水量を調節するので、嫌気槽4へ供給する有機物量に影響を与えることなく、無酸素槽5へのバイパス流入下水量を調節することができる効果が得られる。さらに、この実施の形態175によれば、生物学的水処理装置への流入下水量を調節することにより嫌気槽4への流入下水量を調節するので、無酸素槽5へ供給する有機物量に影響を与えることなく、嫌気槽4への流入下水量を調節することができる効果が得られる。
図176はこの発明の実施の形態176による生物学的水処理装置の制御装置を示す構成図である。本実施の形態は、系外に流出する窒素の量を検知する手段として放流水の硝酸性窒素濃度を計測する硝酸性窒素濃度計を備え、系外から流入するりんの量を検知する手段として生物反応槽に流入する下水のりん酸性りん濃度を計測するりん酸性りん濃度計を備え、無酸素槽へのバイパス流入下水量及び生物学的水処理装置への流入下水量を調節するように装置を構成したものである。図176において、200は調節器25の出力値と調節器128の出力値とに応じて生物学的水処理装置への流入下水量を所定の値とする信号を流入ポンプ15に出力する演算器である。演算器200は、信号線25bを介して信号線25aと、信号線128aを介して調節器128と、信号線200aを介して流入ポンプ15と接続されている。その他の構成要素は図11及び図171で同一符号を付して示したものと同一あるいは同等であるため、その詳細な説明は省略する。
実施の形態11の場合と同様に、無酸素槽5へのバイパス流入下水量を調節する。すなわち、(5.1)式に従って得られる値の信号を流入−無酸素槽バイパス流入ポンプ12に出力する。
また、実施の形態171の場合と同様に、生物学的水処理装置への流入下水量を調節する。すなわち、(24.1)式に従って得られる値の信号を流入ポンプ15に出力する。
また、この実施の形態176によれば、生物学的水処理装置への流入下水量を調節するとともに無酸素槽5へのバイパス流入下水量を調節するので、嫌気槽4へ供給する有機物量に影響を与えることなく、無酸素槽5へのバイパス流入下水量を調節することができる効果が得られる。さらに、この実施の形態176によれば、生物学的水処理装置への流入下水量を調節することにより嫌気槽4への流入下水量を調節するので、無酸素槽5へ供給する有機物量に影響を与えることなく、嫌気槽4への流入下水量を調節することができる効果が得られる。
図177はこの発明の実施の形態177による生物学的水処理装置の制御装置を示す構成図である。本実施の形態は、系外から流入する窒素の量を検知する手段として生物反応槽に流入する下水の全窒素濃度を計測する全窒素濃度計を備え、系外から流入するりんの量を検知する手段として生物反応槽に流入する下水のりん酸性りん濃度を計測するりん酸性りん濃度計を備え、無酸素槽へのバイパス流入下水量及び生物学的水処理装置への流入下水量を調節するように装置を構成したものである。図177において、200は調節器26の出力値と調節器128の出力値とに応じて生物学的水処理装置への流入下水量を所定の値とする信号を流入ポンプ15に出力する演算器である。演算器200は、信号線26bを介して信号線26aと、信号線128aを介して調節器128と、信号線200aを介して流入ポンプ15と接続されている。その他の構成要素は図13及び図171で同一符号を付して示したものと同一あるいは同等であるため、その詳細な説明は省略する。
実施の形態13の場合と同様に、無酸素槽5へのバイパス流入下水量を調節する。すなわち、(6.1)式に従って得られる値の信号を流入−無酸素槽バイパス流入ポンプ12に出力する。
また、実施の形態171の場合と同様に、生物学的水処理装置への流入下水量を調節する。すなわち、(24.1)式に従って得られる値の信号を流入ポンプ15に出力する。
また、この実施の形態177によれば、生物学的水処理装置への流入下水量を調節するとともに無酸素槽5へのバイパス流入下水量を調節するので、嫌気槽4へ供給する有機物量に影響を与えることなく、無酸素槽5へのバイパス流入下水量を調節することができる効果が得られる。さらに、この実施の形態177によれば、生物学的水処理装置への流入下水量を調節することにより嫌気槽4への流入下水量を調節するので、無酸素槽5へ供給する有機物量に影響を与えることなく、嫌気槽4への流入下水量を調節することができる効果が得られる。
図178はこの発明の実施の形態178による生物学的水処理装置の制御装置を示す構成図である。本実施の形態は、系外から流入する窒素の量を検知する手段として生物反応槽に流入する下水の全窒素濃度を計測する全窒素濃度計を備え、系外から流入するりんの量を検知する手段として生物反応槽に流入する下水のりん酸性りん濃度を計測するりん酸性りん濃度計を備え、無酸素槽へのバイパス流入下水量及び生物学的水処理装置への流入下水量を調節するように装置を構成したものである。図178において、200は調節器27の出力値と調節器128の出力値とに応じて生物学的水処理装置への流入下水量を所定の値とする信号を流入ポンプ15に出力する演算器である。演算器200は、信号線27bを介して信号線27aと、信号線128aを介して調節器128と、信号線200aを介して流入ポンプ15と接続されている。その他の構成要素は図15及び図171で同一符号を付して示したものと同一あるいは同等であるため、その詳細な説明は省略する。
実施の形態15の場合と同様に、無酸素槽5へのバイパス流入下水量を調節する。すなわち、(7.1)式に従って得られる値の信号を流入−無酸素槽バイパス流入ポンプ12に出力する。
また、実施の形態171の場合と同様に、生物学的水処理装置への流入下水量を調節する。すなわち、(24.1)式に従って得られる値の信号を流入ポンプ15に出力する。
また、この実施の形態178によれば、生物学的水処理装置への流入下水量を調節するとともに無酸素槽5へのバイパス流入下水量を調節するので、嫌気槽4へ供給する有機物量に影響を与えることなく、無酸素槽5へのバイパス流入下水量を調節することができる効果が得られる。さらに、この実施の形態178によれば、生物学的水処理装置への流入下水量を調節することにより嫌気槽4への流入下水量を調節するので、無酸素槽5へ供給する有機物量に影響を与えることなく、嫌気槽4への流入下水量を調節することができる効果が得られる。
図179はこの発明の実施の形態179による生物学的水処理装置の制御装置を示す構成図である。本実施の形態は、脱窒量を検知する手段として無酸素槽内の混合液中の下水の硝酸性窒素濃度を計測する硝酸性窒素濃度計を備え、りん吐出量を検知する手段として嫌気槽内の混合液中のりん酸性りん濃度を計測するりん酸性りん濃度計を備え、無酸素槽へのバイパス流入下水量及び最初沈殿池への流入下水量を調節するように装置を構成したものである。図179において、14は最初沈殿池1に流入する下水の流量を調節するために配管aに設けられた最初沈殿池流入ポンプである。
その他の構成要素は図2で同一符号を付して示したものと同一あるいは同等であるため、その詳細な説明は省略する。
無酸素槽5内の混合液中の下水の硝酸性窒素濃度は、硝酸性窒素濃度計43で計測され、計測値は信号線43aを介して調節器21に伝えられる。また、設定器31に設定された目標値は、信号線31aを介して調節器21に伝えられる。調節器21は、硝酸性窒素濃度の計測値と予め定められた目標値との差に応じて、無酸素槽5へのバイパス流入下水量を例えば(1.1)式に従って得られる値とする信号を出力する。調節器21の出力は信号線21aを介して初沈−無酸素槽バイパス流入ポンプ11に伝えられるとともに、信号線21a及び信号線21bを介して演算器200に伝えられる。
嫌気槽4内の混合液中の下水のりん酸性りん濃度は、りん酸性りん濃度計142で計測され、計測値は信号線142aを介して調節器121に伝えられる。また、設定器131に設定された目標値は、信号線131aを介して調節器121に伝えられる。調節器121は、りん酸性りん濃度の計測値と予め定められた目標値との差に応じて、嫌気槽4への流入下水量を例えば(8.1)式と同様な式に従って得られる値とする信号を出力する。調節器121の出力は信号線121aを介して演算器200に伝えられる。
また、りん酸性りん濃度の計測値が目標値よりも小さければ、最初沈殿池1への流入下水量が増加することにより、嫌気槽4への流入下水量が増加し、嫌気槽4への有機物供給量が増加する。その結果、りん吐出量が増加し、りん除去量が増加する。逆に、りん酸性りん濃度の計測値が目標値よりも大きければ、最初沈殿池1への流入下水量が減少することにより、嫌気槽4への流入下水量が減少し、嫌気槽4への有機物供給量が減少する。その結果、りん吐出量が減少し、りん除去量が減少する。
また、この実施の形態179によれば、最初沈殿池1への流入下水量を調節するとともに無酸素槽5へのバイパス流入下水量を調節するので、嫌気槽4へ供給する有機物量に影響を与えることなく、無酸素槽5へのバイパス流入下水量を調節することができる効果が得られる。さらに、この実施の形態179によれば、最初沈殿池1への流入下水量を調節することにより嫌気槽4への流入下水量を調節するので、無酸素槽5へ供給する有機物量に影響を与えることなく、嫌気槽4への流入下水量を調節することができる効果が得られる。
また、この実施の形態179によれば、最初沈殿池1から流出する下水の一部を無酸素槽5にバイパス流入するので、無酸素槽5へのバイパス流中にはSS成分が少なく、初沈−無酸素槽バイパス流入ポンプ11の負荷を軽減できる効果が得られる。
図180はこの発明の実施の形態180よる生物学的水処理装置の制御装置を示す構成図である。本実施の形態は、脱窒量を検知する手段として無酸素槽内の混合液中の下水の酸化還元電位を計測する酸化還元電位計を備え、りん吐出量を検知する手段として嫌気槽内の混合液中の下水のりん酸性りん濃度を計測するりん酸性りん濃度計を備え、無酸素槽へのバイパス流入下水量及び最初沈殿池への流入下水量を調節するように装置を構成したものである。図180において、200は調節器22の出力値と調節器121の出力値とに応じて最初沈殿池1への流入下水量を所定の値とする信号を最初沈殿池流入ポンプ14に出力する演算器である。演算器200は、信号線22bを介して信号線22aと、信号線121aを介して調節器121と、信号線200aを介して流入ポンプ15と接続されている。その他の構成要素は図4及び図179で同一符号を付して示したものと同一あるいは同等であるため、その詳細な説明は省略する。
実施の形態4の場合と同様に、無酸素槽5へのバイパス流入下水量を調節する。すなわち、(2.1)式に従って得られる値の信号を初沈−無酸素槽バイパス流入ポンプ11に出力する。
また、実施の形態179の場合と同様に、最初沈殿池1への流入下水量を調節する。すなわち、(24.1)式と同様な式に従って得られる値の信号を最初沈殿池流入ポンプ14に出力する。
また、この実施の形態180によれば、最初沈殿池1への流入下水量を調節するとともに無酸素槽5へのバイパス流入下水量を調節するので、嫌気槽4へ供給する有機物量に影響を与えることなく、無酸素槽5へのバイパス流入下水量を調節することができる効果が得られる。さらに、この実施の形態180によれば、最初沈殿池1への流入下水量を調節することにより嫌気槽4への流入下水量を調節するので、無酸素槽5へ供給する有機物量に影響を与えることなく、嫌気槽4への流入下水量を調節することができる効果が得られる。
また、この実施の形態180によれば、最初沈殿池1から流出する下水の一部を無酸素槽5にバイパス流入するので、無酸素槽5へのバイパス流中にはSS成分が少なく、初沈−無酸素槽バイパス流入ポンプ11の負荷を軽減できる効果が得られる。
図181はこの発明の実施の形態181による生物学的水処理装置の制御装置を示す構成図である。本実施の形態は、脱窒量を検知する手段として無酸素槽内の混合液中の下水の硝酸性窒素濃度と放流水の硝酸性窒素濃度との差を演算する装置を備え、りん吐出量を検知する手段として嫌気槽内の混合液中の下水のりん酸性りん濃度を計測するりん酸性りん濃度計を備え、無酸素槽へのバイパス流入下水量及び最初沈殿池への流入下水量を調節するように装置を構成したものである。図181において、200は調節器23の出力値と調節器121の出力値とに応じて最初沈殿池への流入下水量を所定の値とする信号を最初沈殿池流入ポンプ14に出力する演算器である。演算器200は、信号線23bを介して信号線23aと、信号線121aを介して調節器121と、信号線200aを介して流入ポンプ15と接続されている。その他の構成要素は図6及び図179で同一符号を付して示したものと同一あるいは同等であるため、その詳細な説明は省略する。
実施の形態6の場合と同様に、無酸素槽5へのバイパス流入下水量を調節する。すなわち、(3.1)式に従って得られる値の信号を初沈−無酸素槽バイパス流入ポンプ11に出力する。
また、実施の形態179の場合と同様に、最初沈殿池1への流入下水量を調節する。すなわち、(24.1)式と同様な式に従って得られる値の信号を最初沈殿池流入ポンプ14に出力する。
また、この実施の形態181によれば、最初沈殿池1への流入下水量を調節するとともに無酸素槽5へのバイパス流入下水量を調節するので、嫌気槽4へ供給する有機物量に影響を与えることなく、無酸素槽5へのバイパス流入下水量を調節することができる効果が得られる。さらに、この実施の形態181によれば、最初沈殿池1への流入下水量を調節することにより嫌気槽4への流入下水量を調節するので、無酸素槽5へ供給する有機物量に影響を与えることなく、嫌気槽4への流入下水量を調節することができる効果が得られる。
また、この実施の形態181によれば、最初沈殿池1から流出する下水の一部を無酸素槽5にバイパス流入するので、無酸素槽5へのバイパス流中にはSS成分が少なく、初沈−無酸素槽バイパス流入ポンプ11の負荷を軽減できる効果が得られる。
図182はこの発明の実施の形態182による生物学的水処理装置の制御装置を示す構成図である。本実施の形態は、脱窒量を検知する手段として無酸素槽内の混合液中の下水の硝酸性窒素濃度を推定する装置を備え、りん吐出量を検知する手段として嫌気槽内の混合液中の下水のりん酸性りん濃度を計測するりん酸性りん濃度計を備え、無酸素槽へのバイパス流入下水量及び最初沈殿池への流入下水量を調節するように装置を構成したものである。図182において、各構成要素は図8及び図179で同一符号を付して示したものと同一あるいは同等であるため、その詳細な説明は省略する。
実施の形態8の場合と同様に、無酸素槽5へのバイパス流入下水量を調節する。すなわち、(1.1)式と同様な式に従って得られる値の信号を初沈−無酸素槽バイパス流入ポンプ11に出力する。
また、実施の形態179の場合と同様に、最初沈殿池1への流入下水量を調節する。すなわち、(24.1)式と同様な式に従って得られる値の信号を最初沈殿池流入ポンプ14に出力する。
また、この実施の形態182によれば、最初沈殿池1への流入下水量を調節するとともに無酸素槽5へのバイパス流入下水量を調節するので、嫌気槽4へ供給する有機物量に影響を与えることなく、無酸素槽5へのバイパス流入下水量を調節することができる効果が得られる。さらに、この実施の形態182によれば、最初沈殿池1への流入下水量を調節することにより嫌気槽4への流入下水量を調節するので、無酸素槽5へ供給する有機物量に影響を与えることなく、嫌気槽4への流入下水量を調節することができる効果が得られる。
また、この実施の形態182によれば、最初沈殿池1から流出する下水の一部を無酸素槽5にバイパス流入するので、無酸素槽5へのバイパス流中にはSS成分が少なく、初沈−無酸素槽バイパス流入ポンプ11の負荷を軽減できる効果が得られる。
図183はこの発明の実施の形態183による生物学的水処理装置の制御装置を示す構成図である。本実施の形態は、系外に流出する窒素の量を検知する手段として放流水の硝酸性窒素濃度を計測する硝酸性窒素濃度計を備え、りん吐出量を検知する手段として嫌気槽内の混合液中の下水のりん酸性りん濃度を計測するりん酸性りん濃度計を備え、無酸素槽へのバイパス流入下水量及び最初沈殿池への流入下水量を調節するように装置を構成したものである。図183において、200は調節器24の出力値と調節器121の出力値とに応じて最初沈殿池1への流入下水量を所定の値とする信号を最初沈殿池流入ポンプ14に出力する演算器である。演算器200は、信号線24bを介して信号線24aと、信号線121aを介して調節器121と、信号線200aを介して最初沈殿池流入ポンプ14と接続されている。その他の構成要素は図10及び図179で同一符号を付して示したものと同一あるいは同等であるため、その詳細な説明は省略する。
実施の形態10の場合と同様に、無酸素槽5へのバイパス流入下水量を調節する。すなわち、(4.1)式に従って得られる値の信号を初沈−無酸素槽バイパス流入ポンプ11に出力する。
また、実施の形態179の場合と同様に、最初沈殿池1への流入下水量を調節する。すなわち、(24.1)式と同様な式に従って得られる値の信号を最初沈殿池流入ポンプ14に出力する。
また、この実施の形態183によれば、最初沈殿池1への流入下水量を調節するとともに無酸素槽5へのバイパス流入下水量を調節するので、嫌気槽4へ供給する有機物量に影響を与えることなく、無酸素槽5へのバイパス流入下水量を調節することができる効果が得られる。さらに、この実施の形態183によれば、最初沈殿池1への流入下水量を調節することにより嫌気槽4への流入下水量を調節するので、無酸素槽5へ供給する有機物量に影響を与えることなく、嫌気槽4への流入下水量を調節することができる効果が得られる。
また、この実施の形態183によれば、最初沈殿池1から流出する下水の一部を無酸素槽5にバイパス流入するので、無酸素槽5へのバイパス流中にはSS成分が少なく、初沈−無酸素槽バイパス流入ポンプ11の負荷を軽減できる効果が得られる。
図184はこの発明の実施の形態184による生物学的水処理装置の制御装置を示す構成図である。本実施の形態は、系外に流出する窒素の量を検知する手段として放流水の硝酸性窒素濃度を計測する硝酸性窒素濃度計を備え、りん吐出量を検知する手段として嫌気槽内の混合液中の下水のりん酸性りん濃度を計測するりん酸性りん濃度計を備え、無酸素槽へのバイパス流入下水量及び最初沈殿池への流入下水量を調節するように装置を構成したものである。図184において、200は調節器25の出力値と調節器121の出力値とに応じて最初沈殿池流入ポンプ14への出力を調節する演算器である。演算器200は、信号線25bを介して信号線25aと、信号線121aを介して調節器121と、信号線200aを介して最初沈殿池流入ポンプ14と接続されている。その他の構成要素は図12及び図179で同一符号を付して示したものと同一あるいは同等であるため、その詳細な説明は省略する。
実施の形態12の場合と同様に、無酸素槽5へのバイパス流入下水量を調節する。すなわち、(5.1)式に従って得られる値の信号を初沈−無酸素槽バイパス流入ポンプ11に出力する。
また、実施の形態179の場合と同様に、最初沈殿池1への流入下水量を調節する。すなわち、(24.1)式と同様な式に従って得られる値の信号を最初沈殿池流入ポンプ14に出力する。
また、この実施の形態184によれば、最初沈殿池1への流入下水量を調節するとともに無酸素槽5へのバイパス流入下水量を調節するので、嫌気槽4へ供給する有機物量に影響を与えることなく、無酸素槽5へのバイパス流入下水量を調節することができる効果が得られる。さらに、この実施の形態184によれば、最初沈殿池1への流入下水量を調節することにより嫌気槽4への流入下水量を調節するので、無酸素槽5へ供給する有機物量に影響を与えることなく、嫌気槽4への流入下水量を調節することができる効果が得られる。
また、この実施の形態184によれば、最初沈殿池1から流出する下水の一部を無酸素槽5にバイパス流入するので、無酸素槽5へのバイパス流中にはSS成分が少なく、初沈−無酸素槽バイパス流入ポンプ11の負荷を軽減できる効果が得られる。
図185はこの発明の実施の形態185による生物学的水処理装置の制御装置を示す構成図である。本実施の形態は、系外から流入する窒素の量を検知する手段として生物反応槽に流入する下水の全窒素濃度を計測する全窒素濃度計を備え、りん吐出量を検知する手段として嫌気槽内の混合液中の下水のりん酸性りん濃度を計測するりん酸性りん濃度計を備え、無酸素槽へのバイパス流入下水量及び最初沈殿池への流入下水量を調節するように装置を構成したものである。図185において、200は調節器26の出力値と調節器121の出力値とに応じて最初沈殿池1への流入下水量を所定の値とする信号を最初沈殿池流入ポンプ14に出力する演算器である。演算器200は、信号線26bを介して信号線26aと、信号線121aを介して調節器121と、信号線200aを介して最初沈殿池流入ポンプ14と接続されている。その他の構成要素は図14及び図179で同一符号を付して示したものと同一あるいは同等であるため、その詳細な説明は省略する。
実施の形態14の場合と同様に、無酸素槽5へのバイパス流入下水量を調節する。すなわち、(6.1)式に従って得られる値の信号を初沈−無酸素槽バイパス流入ポンプ11に出力する。
また、実施の形態179の場合と同様に、最初沈殿池1への流入下水量を調節する。すなわち、(24.1)式と同様な式に従って得られる値の信号を最初沈殿池流入ポンプ14に出力する。
また、この実施の形態185によれば、最初沈殿池1への流入下水量を調節するとともに無酸素槽5へのバイパス流入下水量を調節するので、嫌気槽4へ供給する有機物量に影響を与えることなく、無酸素槽5へのバイパス流入下水量を調節することができる効果が得られる。さらに、この実施の形態185によれば、最初沈殿池1への流入下水量を調節することにより嫌気槽4への流入下水量を調節するので、無酸素槽5へ供給する有機物量に影響を与えることなく、嫌気槽4への流入下水量を調節することができる効果が得られる。
また、この実施の形態185によれば、最初沈殿池1から流出する下水の一部を無酸素槽5にバイパス流入するので、無酸素槽5へのバイパス流中にはSS成分が少なく、初沈−無酸素槽バイパス流入ポンプ11の負荷を軽減できる効果が得られる。
図186はこの発明の実施の形態186による生物学的水処理装置の制御装置を示す構成図である。本実施の形態は、系外から流入する窒素の量を検知する手段として生物反応槽に流入する下水の全窒素濃度を計測する全窒素濃度計を備え、りん吐出量を検知する手段として嫌気槽内の混合液中の下水のりん酸性りん濃度を計測するりん酸性りん濃度計を備え、無酸素槽へのバイパス流入下水量及び最初沈殿池への流入下水量を調節するように装置を構成したものである。図186において、200は調節器27の出力値と調節器121の出力値とに応じて最初沈殿池1への流入下水量を所定の値とする信号を最初沈殿池流入ポンプ14に出力する演算器である。演算器200は、信号線27bを介して信号線27aと、信号線121aを介して調節器121と、信号線200aを介して最初沈殿池流入ポンプ14と接続されている。その他の構成要素は図16及び図179で同一符号を付して示したものと同一あるいは同等であるため、その詳細な説明は省略する。
実施の形態16の場合と同様に、無酸素槽5へのバイパス流入下水量を調節する。すなわち、(7.1)式に従って得られる値の信号を初沈−無酸素槽バイパス流入ポンプ11に出力する。
また、実施の形態179の場合と同様に、最初沈殿池1への流入下水量を調節する。すなわち、(24.1)式と同様な式に従って得られる値の信号を最初沈殿池流入ポンプ14に出力する。
また、この実施の形態186によれば、最初沈殿池1への流入下水量を調節するとともに無酸素槽5へのバイパス流入下水量を調節するので、嫌気槽4へ供給する有機物量に影響を与えることなく、無酸素槽5へのバイパス流入下水量を調節することができる効果が得られる。さらに、この実施の形態186によれば、最初沈殿池1への流入下水量を調節することにより嫌気槽4への流入下水量を調節するので、無酸素槽5へ供給する有機物量に影響を与えることなく、嫌気槽4への流入下水量を調節することができる効果が得られる。
また、この実施の形態186によれば、最初沈殿池1から流出する下水の一部を無酸素槽5にバイパス流入するので、無酸素槽5へのバイパス流中にはSS成分が少なく、初沈−無酸素槽バイパス流入ポンプ11の負荷を軽減できる効果が得られる。
図187はこの発明の実施の形態187による生物学的水処理装置の制御装置を示す構成図である。本実施の形態は、脱窒量を検知する手段として無酸素槽内の混合液中の下水の硝酸性窒素濃度を計測する硝酸性窒素濃度計を備え、りん吐出量を検知する手段として嫌気槽内の混合液中の下水の酸化還元電位を計測する酸化還元電位計を備え、無酸素槽へのバイパス流入下水量及び最初沈殿池への流入下水量を調節するように装置を構成したものである。図187において、14は最初沈殿池1に流入する下水の流量を調節するために配管aに設けられた最初沈殿池流入ポンプである。
その他の構成要素は図2で同一符号を付して示したものと同一あるいは同等であるため、その詳細な説明は省略する。
無酸素槽5内の混合液中の下水の硝酸性窒素濃度は、硝酸性窒素濃度計43で計測され、計測値は信号線43aを介して調節器21に伝えられる。また、設定器31に設定された目標値は、信号線31aを介して調節器21に伝えられる。調節器21は、硝酸性窒素濃度の計測値と予め定められた目標値との差に応じて、無酸素槽5へのバイパス流入下水量を例えば(1.1)式に従って得られる値とする信号を出力する。調節器21の出力は信号線21aを介して初沈−無酸素槽バイパス流入ポンプ11に伝えられるとともに、信号線21a及び信号線21bを介して演算器200に伝えられる。
嫌気槽4内の混合液中の下水の酸化還元電位は、酸化還元電位計152で計測され、計測値は信号線152aを介して調節器122に伝えられる。また、設定器132に設定された目標値は、信号線132aを介して調節器122に伝えられる。調節器122は、酸化還元電位の計測値と予め定められた目標値との差に応じて、嫌気槽4への流入下水量を例えば(9.1)式と同様な式に従って得られる値とする信号を出力する。調節器122の出力は信号線122aを介して演算器200に伝えられる。
また、酸化還元電位の計測値が目標値よりも大きければ、最初沈殿池1への流入下水量が増加することにより、嫌気槽4への流入下水量が増加し、嫌気槽4への有機物供給量が増加する。その結果、りん吐出量が増加し、りん除去量が増加する。逆に、酸化還元電位の計測値が目標値よりも小さければ、最初沈殿池1への流入下水量が減少することにより、嫌気槽4への流入下水量が減少し、嫌気槽4への有機物供給量が減少する。その結果、りん吐出量が減少し、りん除去量が減少する。
また、この実施の形態187によれば、最初沈殿池1への流入下水量を調節するとともに無酸素槽5へのバイパス流入下水量を調節するので、嫌気槽4へ供給する有機物量に影響を与えることなく、無酸素槽5へのバイパス流入下水量を調節することができる効果が得られる。さらに、この実施の形態187によれば、最初沈殿池1への流入下水量を調節することにより嫌気槽4への流入下水量を調節するので、無酸素槽5へ供給する有機物量に影響を与えることなく、嫌気槽4への流入下水量を調節することができる効果が得られる。
また、この実施の形態187によれば、最初沈殿池1から流出する下水の一部を無酸素槽5にバイパス流入するので、無酸素槽5へのバイパス流中にはSS成分が少なく、初沈−無酸素槽バイパス流入ポンプ11の負荷を軽減できる効果が得られる。
図188はこの発明の実施の形態188による生物学的水処理装置の制御装置を示す構成図である。本実施の形態は、脱窒量を検知する手段として無酸素槽内の混合液中の下水の酸化還元電位を計測する酸化還元電位計を備え、りん吐出量を検知する手段として嫌気槽内の混合液中の下水の酸化還元電位を計測する酸化還元電位計を備え、無酸素槽へのバイパス流入下水量及び最初沈殿池1への流入下水量を調節するように装置を構成したものである。200は調節器22の出力値と調節器121の出力値とに応じて最初沈殿池1への流入下水量を所定の値とする信号を最初沈殿池流入ポンプ14に出力する演算器である。演算器200は、信号線22bを介して信号線22aと、信号線122aを介して調節器122と、信号線200aを介して最初沈殿池流入ポンプ14と接続されている。その他の構成要素は図4及び図187で同一符号を付して示したものと同一あるいは同等であるため、その詳細な説明は省略する。
実施の形態4の場合と同様に、無酸素槽5へのバイパス流入下水量を調節する。すなわち、(2.1)式に従って得られる値の信号を初沈−無酸素槽バイパス流入ポンプ11に出力する。
また、実施の形態187の場合と同様に、最初沈殿池1への流入下水量を調節する。すなわち、(24.1)式と同様な式に従って得られる値の信号を最初沈殿池流入ポンプ14に出力する。
また、この実施の形態188によれば、最初沈殿池1への流入下水量を調節するとともに無酸素槽5へのバイパス流入下水量を調節するので、嫌気槽4へ供給する有機物量に影響を与えることなく、無酸素槽5へのバイパス流入下水量を調節することができる効果が得られる。さらに、この実施の形態188によれば、最初沈殿池1への流入下水量を調節することにより嫌気槽4への流入下水量を調節するので、無酸素槽5へ供給する有機物量に影響を与えることなく、嫌気槽4への流入下水量を調節することができる効果が得られる。
また、この実施の形態188によれば、最初沈殿池1から流出する下水の一部を無酸素槽5にバイパス流入するので、無酸素槽5へのバイパス流中にはSS成分が少なく、初沈−無酸素槽バイパス流入ポンプ11の負荷を軽減できる効果が得られる。
図189はこの発明の実施の形態189による生物学的水処理装置の制御装置を示す構成図である。本実施の形態は、脱窒量を検知する手段として無酸素槽内の混合液中の下水の硝酸性窒素濃度と放流水の硝酸性窒素濃度との差を演算する装置を備え、りん吐出量を検知する手段として嫌気槽内の混合液中の下水の酸化還元電位を計測する酸化還元電位計を備え、無酸素槽へのバイパス流入下水量及び最初沈殿池への流入下水量を調節するように装置を構成したものである。図189において、200は調節器23の出力値と調節器122の出力値とに応じて最初沈殿池1への流入下水量を所定の値とする信号を最初沈殿池流入ポンプ14に出力する演算器である。演算器200は、信号線23bを介して信号線23aと、信号線122aを介して調節器122と、信号線200aを介して最初沈殿池流入ポンプ14と接続されている。その他の構成要素は図6及び図187で同一符号を付して示したものと同一あるいは同等であるため、その詳細な説明は省略する。
実施の形態6の場合と同様に、無酸素槽5へのバイパス流入下水量を調節する。すなわち、(3.1)式に従って得られる値の信号を初沈−無酸素槽バイパス流入ポンプ11に出力する。
また、実施の形態187の場合と同様に、最初沈殿池1への流入下水量を調節する。すなわち、(24.1)式と同様な式に従って得られる値の信号を最初沈殿池流入ポンプ14に出力する。
また、この実施の形態189によれば、最初沈殿池1への流入下水量を調節するとともに無酸素槽5へのバイパス流入下水量を調節するので、嫌気槽4へ供給する有機物量に影響を与えることなく、無酸素槽5へのバイパス流入下水量を調節することができる効果が得られる。さらに、この実施の形態189によれば、最初沈殿池1への流入下水量を調節することにより嫌気槽4への流入下水量を調節するので、無酸素槽5へ供給する有機物量に影響を与えることなく、嫌気槽4への流入下水量を調節することができる効果が得られる。
また、この実施の形態189によれば、最初沈殿池1から流出する下水の一部を無酸素槽5にバイパス流入するので、無酸素槽5へのバイパス流中にはSS成分が少なく、初沈−無酸素槽バイパス流入ポンプ11の負荷を軽減できる効果が得られる。
図190はこの発明の実施の形態190による生物学的水処理装置の制御装置を示す構成図である。本実施の形態は、脱窒量を検知する手段として無酸素槽内の混合液中の下水の硝酸性窒素濃度を推定する装置を備え、りん吐出量を検知する手段として嫌気槽内の混合液中の下水の酸化還元電位を計測する酸化還元電位計を備え、無酸素槽へのバイパス流入下水量及び最初沈殿池への流入下水量を調節するように装置を構成したものである。図190において、各構成要素は図8及び図187で同一符号を付して示したものと同一あるいは同等であるため、その詳細な説明は省略する。
実施の形態8の場合と同様に、無酸素槽5へのバイパス流入下水量を調節する。すなわち、(1.1)式と同様な式に従って得られる値の信号を初沈−無酸素槽バイパス流入ポンプ11に出力する。
また、実施の形態187の場合と同様に、最初沈殿池への流入下水量を調節する。すなわち、(24.1)式と同様な式に従って得られる値の信号を最初沈殿池流入ポンプ14に出力する。
また、この実施の形態190によれば、最初沈殿池1への流入下水量を調節するとともに無酸素槽5へのバイパス流入下水量を調節するので、嫌気槽4へ供給する有機物量に影響を与えることなく、無酸素槽5へのバイパス流入下水量を調節することができる効果が得られる。さらに、この実施の形態190によれば、最初沈殿池1への流入下水量を調節することにより嫌気槽4への流入下水量を調節するので、無酸素槽5へ供給する有機物量に影響を与えることなく、嫌気槽4への流入下水量を調節することができる効果が得られる。
また、この実施の形態190によれば、最初沈殿池1から流出する下水の一部を無酸素槽5にバイパス流入するので、無酸素槽5へのバイパス流中にはSS成分が少なく、初沈−無酸素槽バイパス流入ポンプ11の負荷を軽減できる効果が得られる。
図191はこの発明の実施の形態191による生物学的水処理装置の制御装置を示す構成図である。本実施の形態は、系外に流出する窒素の量を検知する手段として放流水の硝酸性窒素濃度を計測する硝酸性窒素濃度計を備え、りん吐出量を検知する手段として嫌気槽内の混合液中の下水の酸化還元電位を計測する酸化還元電位計を備え、無酸素槽へのバイパス流入下水量及び最初沈殿池への流入下水量を調節するように装置を構成したものである。図191において、200は調節器24の出力値と調節器122の出力値とに応じて最初沈殿池1への流入下水量を所定の値とする信号を最初沈殿池流入ポンプ14に出力する演算器である。演算器200は、信号線24bを介して信号線24aと、信号線122aを介して調節器122と、信号線200aを介して最初沈殿池流入ポンプ14と接続されている。その他の構成要素は図10及び図187で同一符号を付して示したものと同一あるいは同等であるため、その詳細な説明は省略する。
実施の形態10の場合と同様に、無酸素槽5へのバイパス流入下水量を調節する。すなわち、(4.1)式に従って得られる値の信号を初沈−無酸素槽バイパス流入ポンプ11に出力する。
また、実施の形態187の場合と同様に、最初沈殿池1への流入下水量を調節する。すなわち、(24.1)式と同様な式に従って得られる値の信号を最初沈殿池流入ポンプ14に出力する。
また、この実施の形態191によれば、最初沈殿池1への流入下水量を調節するとともに無酸素槽5へのバイパス流入下水量を調節するので、嫌気槽4へ供給する有機物量に影響を与えることなく、無酸素槽5へのバイパス流入下水量を調節することができる効果が得られる。さらに、この実施の形態191によれば、最初沈殿池1への流入下水量を調節することにより嫌気槽4への流入下水量を調節するので、無酸素槽5へ供給する有機物量に影響を与えることなく、嫌気槽4への流入下水量を調節することができる効果が得られる。
また、この実施の形態191によれば、最初沈殿池1から流出する下水の一部を無酸素槽5にバイパス流入するので、無酸素槽5へのバイパス流中にはSS成分が少なく、初沈−無酸素槽バイパス流入ポンプ11の負荷を軽減できる効果が得られる。
図192はこの発明の実施の形態192による生物学的水処理装置の制御装置を示す構成図である。本実施の形態は、系外に流出する窒素の量を検知する手段として放流水の硝酸性窒素濃度を計測する硝酸性窒素濃度計を備え、りん吐出量を検知する手段として嫌気槽内の混合液中の下水の酸化還元電位を計測する酸化還元電位計を備え、無酸素槽へのバイパス流入下水量及び最初沈殿池への流入下水量を調節するように装置を構成したものである。図192において、200は調節器25の出力値と調節器122の出力値とに応じて最初沈殿池1への流入下水量を所定の値とする信号を最初沈殿池流入ポンプ14に出力を調節する演算器である。演算器200は、信号線25bを介して信号線25aと、信号線122aを介して調節器122と、信号線200aを介して流入ポンプ15と接続されている。その他の構成要素は図12及び図187で同一符号を付して示したものと同一あるいは同等であるため、その詳細な説明は省略する。
実施の形態12の場合と同様に、無酸素槽5へのバイパス流入下水量を調節する。すなわち、(5.1)式に従って得られる値の信号を初沈−無酸素槽バイパス流入ポンプ11に出力する。
また、実施の形態187の場合と同様に、最初沈殿池1への流入下水量を調節する。すなわち、(24.1)式と同様な式に従って得られる値の信号を最初沈殿池流入ポンプ14に出力する。
また、この実施の形態192によれば、最初沈殿池1への流入下水量を調節するとともに無酸素槽5へのバイパス流入下水量を調節するので、嫌気槽4へ供給する有機物量に影響を与えることなく、無酸素槽5へのバイパス流入下水量を調節することができる効果が得られる。さらに、この実施の形態192によれば、最初沈殿池1への流入下水量を調節することにより嫌気槽4への流入下水量を調節するので、無酸素槽5へ供給する有機物量に影響を与えることなく、嫌気槽4への流入下水量を調節することができる効果が得られる。
また、この実施の形態192によれば、最初沈殿池1から流出する下水の一部を無酸素槽5にバイパス流入するので、無酸素槽5へのバイパス流中にはSS成分が少なく、初沈−無酸素槽バイパス流入ポンプ11の負荷を軽減できる効果が得られる。
図193はこの発明の実施の形態193による生物学的水処理装置の制御装置を示す構成図である。本実施の形態は、系外から流入する窒素の量を検知する手段として生物反応槽に流入する下水の全窒素濃度を計測する全窒素濃度計を備え、りん吐出量を検知する手段として嫌気槽内の混合液中の下水の酸化還元電位を計測する酸化還元電位計を備え、無酸素槽へのバイパス流入下水量及び最初沈殿池への流入下水量を調節するように装置を構成したものである。図193において、200は調節器26の出力値と調節器122の出力値とに応じて最初沈殿池1への流入下水量を所定の値とする信号を最初沈殿池流入ポンプ14に出力する演算器である。演算器200は、信号線26bを介して信号線26aと、信号線122aを介して調節器122と、信号線200aを介して最初沈殿池流入ポンプ14と接続されている。その他の構成要素は図14及び図187で同一符号を付して示したものと同一あるいは同等であるため、その詳細な説明は省略する。
実施の形態14の場合と同様に、無酸素槽5へのバイパス流入下水量を調節する。すなわち、(6.1)式に従って得られる値の信号を初沈−無酸素槽バイパス流入ポンプ11に出力する。
また、実施の形態187の場合と同様に、最初沈殿池1への流入下水量を調節する。すなわち、(24.1)式と同様な式に従って得られる値の信号を最初沈殿池流入ポンプ14に出力する。
また、この実施の形態193によれば、最初沈殿池1への流入下水量を調節するとともに無酸素槽5へのバイパス流入下水量を調節するので、嫌気槽4へ供給する有機物量に影響を与えることなく、無酸素槽5へのバイパス流入下水量を調節することができる効果が得られる。さらに、この実施の形態193によれば、最初沈殿池1への流入下水量を調節することにより嫌気槽4への流入下水量を調節するので、無酸素槽5へ供給する有機物量に影響を与えることなく、嫌気槽4への流入下水量を調節することができる効果が得られる。
また、この実施の形態193によれば、最初沈殿池1から流出する下水の一部を無酸素槽5にバイパス流入するので、無酸素槽5へのバイパス流中にはSS成分が少なく、初沈−無酸素槽バイパス流入ポンプ11の負荷を軽減できる効果が得られる。
図194はこの発明の実施の形態194による生物学的水処理装置の制御装置を示す構成図である。本実施の形態は、系外から流入する窒素の量を検知する手段として生物反応槽に流入する下水の全窒素濃度を計測する全窒素濃度計を備え、りん吐出量を検知する手段として嫌気槽内の混合液中の下水の酸化還元電位を計測する酸化還元電位計を備え、無酸素槽へのバイパス流入下水量及び最初沈殿池への流入下水量を調節するように装置を構成したものである。図194において、200は調節器27の出力値と調節器122の出力値とに応じて最初沈殿池流入ポンプ14への出力を調節する演算器である。演算器200は、信号線27bを介して信号線27aと、信号線122aを介して調節器122と、信号線200aを介して最初沈殿池流入ポンプ14と接続されている。その他の構成要素は図16及び図187で同一符号を付して示したものと同一あるいは同等であるため、その詳細な説明は省略する。
実施の形態16の場合と同様に、無酸素槽5へのバイパス流入下水量を調節する。すなわち、(7.1)式に従って得られる値の信号を初沈−無酸素槽バイパス流入ポンプ11に出力する。
また、実施の形態187の場合と同様に、最初沈殿池1への流入下水量を調節する。すなわち、(24.1)式と同様な式に従って得られる値の信号を最初沈殿池流入ポンプ14に出力する。
また、この実施の形態194によれば、最初沈殿池1への流入下水量を調節するとともに無酸素槽5へのバイパス流入下水量を調節するので、嫌気槽4へ供給する有機物量に影響を与えることなく、無酸素槽5へのバイパス流入下水量を調節することができる効果が得られる。さらに、この実施の形態194によれば、最初沈殿池1への流入下水量を調節することにより嫌気槽4への流入下水量を調節するので、無酸素槽5へ供給する有機物量に影響を与えることなく、嫌気槽4への流入下水量を調節することができる効果が得られる。
また、この実施の形態194によれば、最初沈殿池1から流出する下水の一部を無酸素槽5にバイパス流入するので、無酸素槽5へのバイパス流中にはSS成分が少なく、初沈−無酸素槽バイパス流入ポンプ11の負荷を軽減できる効果が得られる。
図195はこの発明の実施の形態195による生物学的水処理装置の制御装置を示す構成図である。本実施の形態は、脱窒量を検知する手段として無酸素槽内の混合液中の下水の硝酸性窒素濃度を計測する硝酸性窒素濃度計を備え、りん吐出量を検知する手段として嫌気槽内の混合液中のりん蓄積菌のりん含有量を計測するりん含有量計測器を備え、無酸素槽へのバイパス流入下水量及び最初沈殿池への流入下水量を調節するように装置を構成したものである。図195において、14は最初沈殿池1に流入する下水の流量を制御するために配管aに設けられた最初沈殿池流入ポンプである。
その他の構成要素は図2で同一符号を付して示したものと同一あるいは同等であるため、その詳細な説明は省略する。
無酸素槽5内の混合液中の下水の硝酸性窒素濃度は、硝酸性窒素濃度計43で計測され、計測値は信号線43aを介して調節器21に伝えられる。また、設定器31に設定された目標値は、信号線31aを介して調節器21に伝えられる。調節器21は、硝酸性窒素濃度の計測値と予め定められた目標値との差に応じて、無酸素槽5へのバイパス流入下水量を例えば(1.1)式に従って得られる値とする信号を出力する。調節器21の出力は信号線21aを介して初沈−無酸素槽バイパス流入ポンプ11に伝えられるとともに、信号線21a及び信号線21bを介して演算器200に伝えられる。
嫌気槽4内の混合液中のりん蓄積菌のりん含有量は、りん含有量計測器162で計測され、計測値は信号線162aを介して調節器123に伝えられる。また、設定器133に設定されたりん含有量の目標値は、信号線133aを介して調節器123に伝えられる。調節器123は、りん含有量の計測値と予め定められた目標値との差に応じて、嫌気槽4への流入下水量を例えば(10.1)式と同様な式に従って得られる値とする信号を出力する。調節器123の出力は信号線123aを介して演算器200に伝えられる。
また、りん含有量の計測値が目標値よりも小さければ、最初沈殿池1への流入下水量が増加することにより、嫌気槽4への流入下水量が増加し、嫌気槽4への有機物供給量が増加する。その結果、りん吐出量が増加し、りん除去量が増加する。逆に、りん含有量の計測値が目標値よりも大きければ、最初沈殿池1への流入下水量が減少することにより、嫌気槽4への流入下水量が減少し、嫌気槽4への有機物供給量が減少する。その結果、りん吐出量が減少し、りん除去量が減少する。
また、この実施の形態195によれば、最初沈殿池1への流入下水量を調節するとともに無酸素槽5へのバイパス流入下水量を調節するので、嫌気槽4へ供給する有機物量に影響を与えることなく、無酸素槽5へのバイパス流入下水量を調節することができる効果が得られる。さらに、この実施の形態195によれば、最初沈殿池1への流入下水量を調節することにより嫌気槽4への流入下水量を調節するので、無酸素槽5へ供給する有機物量に影響を与えることなく、嫌気槽4への流入下水量を調節することができる効果が得られる。
また、この実施の形態195によれば、最初沈殿池1から流出する下水の一部を無酸素槽5にバイパス流入するので、無酸素槽5へのバイパス流中にはSS成分が少なく、初沈−無酸素槽バイパス流入ポンプ11の負荷を軽減できる効果が得られる。
図196はこの発明の実施の形態196による生物学的水処理装置の制御装置を示す構成図である。本実施の形態は、脱窒量を検知する手段として無酸素槽内の混合液中の下水の酸化還元電位を計測する酸化還元電位計を備え、りん吐出量を検知する手段として嫌気槽内の混合液中のりん蓄積菌のりん含有量を計測するりん含有量計測器を備え、無酸素槽へのバイパス流入下水量及び最初沈殿池への流入下水量を調節するように装置を構成したものである。図196において、200は調節器22の出力値と調節器123の出力値とに応じて最初沈殿池1への流入下水量を所定の値とする信号を最初沈殿池流入ポンプ14に出力する演算器である。演算器200は、信号線22bを介して信号線22aと、信号線123aを介して調節器123と、信号線200aを介して最初沈殿池流入ポンプ14と接続されている。その他の構成要素は図4及び図195で同一符号を付して示したものと同一あるいは同等であるため、その詳細な説明は省略する。
実施の形態4の場合と同様に、無酸素槽5へのバイパス流入下水量を調節する。すなわち、(2.1)式に従って得られる値の信号を初沈−無酸素槽バイパス流入ポンプ11に出力する。
また、実施の形態195の場合と同様に、最初沈殿池1への流入下水量を調節する。すなわち、(24.1)式と同様な式に従って得られる値の信号を最初沈殿池流入ポンプ14に出力する。
また、この実施の形態196によれば、最初沈殿池1への流入下水量を調節するとともに無酸素槽5へのバイパス流入下水量を調節するので、嫌気槽4へ供給する有機物量に影響を与えることなく、無酸素槽5へのバイパス流入下水量を調節することができる効果が得られる。さらに、この実施の形態196によれば、最初沈殿池1への流入下水量を調節することにより嫌気槽4への流入下水量を調節するので、無酸素槽5へ供給する有機物量に影響を与えることなく、嫌気槽4への流入下水量を調節することができる効果が得られる。
また、この実施の形態196によれば、最初沈殿池1から流出する下水の一部を無酸素槽5にバイパス流入するので、無酸素槽5へのバイパス流中にはSS成分が少なく、初沈−無酸素槽バイパス流入ポンプ11の負荷を軽減できる効果が得られる。
図197はこの発明の実施の形態197による生物学的水処理装置の制御装置を示す構成図である。本実施の形態は、脱窒量を検知する手段として無酸素槽内の混合液中の下水の硝酸性窒素濃度と放流水の硝酸性窒素濃度との差を演算する装置を備え、りん吐出量を検知する手段として嫌気槽内の混合液中のりん蓄積菌のりん含有量を計測するりん含有量計測器を備え、無酸素槽へのバイパス流入下水量及び最初沈殿池への流入下水量を調節するように装置を構成したものである。図197において、200は調節器23の出力値と調節器123の出力値とに応じて最初沈殿池1への流入下水量を所定の値とする信号を最初沈殿池流入ポンプ14に出力する演算器である。演算器200は、信号線23bを介して信号線23aと、信号線123aを介して調節器123と、信号線200aを介して最初沈殿池流入ポンプ14と接続されている。その他の構成要素は図6及び図195で同一符号を付して示したものと同一あるいは同等であるため、その詳細な説明は省略する。
実施の形態6の場合と同様に、無酸素槽5へのバイパス流入下水量を調節する。すなわち、(3.1)式に従って得られる値の信号を初沈−無酸素槽バイパス流入ポンプ11に出力する。
また、実施の形態195の場合と同様に、最初沈殿池1への流入下水量を調節する。すなわち、(24.1)式と同様な式に従って得られる値の信号を最初沈殿池流入ポンプ14に出力する。
また、この実施の形態197によれば、最初沈殿池1への流入下水量を調節するとともに無酸素槽5へのバイパス流入下水量を調節するので、嫌気槽4へ供給する有機物量に影響を与えることなく、無酸素槽5へのバイパス流入下水量を調節することができる効果が得られる。さらに、この実施の形態197によれば、最初沈殿池1への流入下水量を調節することにより嫌気槽4への流入下水量を調節するので、無酸素槽5へ供給する有機物量に影響を与えることなく、嫌気槽4への流入下水量を調節することができる効果が得られる。
また、この実施の形態197によれば、最初沈殿池1から流出する下水の一部を無酸素槽5にバイパス流入するので、無酸素槽5へのバイパス流中にはSS成分が少なく、初沈−無酸素槽バイパス流入ポンプ11の負荷を軽減できる効果が得られる。
図198はこの発明の実施の形態198による生物学的水処理装置の制御装置を示す構成図である。本実施の形態は、脱窒量を検知する手段として無酸素槽内の混合液中の下水の硝酸性窒素濃度を推定する装置を備え、りん吐出量を検知する手段として嫌気槽内の混合液中のりん蓄積菌のりん含有量を計測するりん含有量計測器を備え、無酸素槽へのバイパス流入下水量及び最初沈殿池への流入下水量を調節するように装置を構成したものである。図198において、各構成要素は図8及び図195で同一符号を付して示したものと同一あるいは同等であるため、その詳細な説明は省略する。
実施の形態8の場合と同様に、無酸素槽5へのバイパス流入下水量を調節する。すなわち、(1.1)式と同様な式に従って得られる値の信号を初沈−無酸素槽バイパス流入ポンプ11に出力する。
また、実施の形態195の場合と同様に、最初沈殿池1への流入下水量を調節する。すなわち、(24.1)式と同様な式に従って得られる値の信号を最初沈殿池流入ポンプ14に出力する。
また、この実施の形態198によれば、最初沈殿池1への流入下水量を調節するとともに無酸素槽5へのバイパス流入下水量を調節するので、嫌気槽4へ供給する有機物量に影響を与えることなく、無酸素槽5へのバイパス流入下水量を調節することができる効果が得られる。さらに、この実施の形態198によれば、最初沈殿池1への流入下水量を調節することにより嫌気槽4への流入下水量を調節するので、無酸素槽5へ供給する有機物量に影響を与えることなく、嫌気槽4への流入下水量を調節することができる効果が得られる。
また、この実施の形態198によれば、最初沈殿池1から流出する下水の一部を無酸素槽5にバイパス流入するので、無酸素槽5へのバイパス流中にはSS成分が少なく、初沈−無酸素槽バイパス流入ポンプ11の負荷を軽減できる効果が得られる。
図199はこの発明の実施の形態199による生物学的水処理装置の制御装置を示す構成図である。本実施の形態は、系外に流出する窒素の量を検知する手段として放流水の硝酸性窒素濃度を計測する硝酸性窒素濃度計を備え、りん吐出量を検知する手段として嫌気槽内の混合液中のりん蓄積菌のりん含有量を計測するりん含有量計測器を備え、無酸素槽へのバイパス流入下水量及び最初沈殿池への流入下水量を調節するように装置を構成したものである。図199において、200は調節器24の出力値と調節器123の出力値とに応じて最初沈殿池1への流入下水量を所定の値とする信号を最初沈殿池流入ポンプ14に出力する演算器である。演算器200は、信号線24bを介して信号線24aと、信号線123aを介して調節器123と、信号線200aを介して最初沈殿池流入ポンプ14と接続されている。その他の構成要素は図10及び図195で同一符号を付して示したものと同一あるいは同等であるため、その詳細な説明は省略する。
実施の形態10の場合と同様に、無酸素槽5へのバイパス流入下水量を調節する。すなわち、(4.1)式に従って得られる値の信号を初沈−無酸素槽バイパス流入ポンプ11に出力する。
また、実施の形態195の場合と同様に、最初沈殿池1への流入下水量を調節する。すなわち、(24.1)式と同様な式に従って得られる値の信号を最初沈殿池流入ポンプ14に出力する。
また、この実施の形態199によれば、最初沈殿池1への流入下水量を調節するとともに無酸素槽5へのバイパス流入下水量を調節するので、嫌気槽4へ供給する有機物量に影響を与えることなく、無酸素槽5へのバイパス流入下水量を調節することができる効果が得られる。さらに、この実施の形態199によれば、最初沈殿池1への流入下水量を調節することにより嫌気槽4への流入下水量を調節するので、無酸素槽5へ供給する有機物量に影響を与えることなく、嫌気槽4への流入下水量を調節することができる効果が得られる。
また、この実施の形態199によれば、最初沈殿池1から流出する下水の一部を無酸素槽5にバイパス流入するので、無酸素槽5へのバイパス流中にはSS成分が少なく、初沈−無酸素槽バイパス流入ポンプ11の負荷を軽減できる効果が得られる。
図200はこの発明の実施の形態200による生物学的水処理装置の制御装置を示す構成図である。本実施の形態は、系外に流出する窒素の量を検知する手段として放流水の硝酸性窒素濃度を計測する硝酸性窒素濃度計を備え、りん吐出量を検知する手段として嫌気槽内の混合液中のりん蓄積菌のりん含有量を計測するりん含有量計測器を備え、無酸素槽へのバイパス流入下水量及び最初沈殿池への流入下水量を調節するように装置を構成したものである。図200において、200は調節器25の出力値と調節器123の出力値とに応じて最初沈殿池への流入下水量を所定の値とする信号を最初沈殿池流入ポンプ14に出力する演算器である。演算器200は、信号線25bを介して信号線25aと、信号線123aを介して調節器123と、信号線200aを介して最初沈殿池流入ポンプ14と接続されている。その他の構成要素は図12及び図195で同一符号を付して示したものと同一あるいは同等であるため、その詳細な説明は省略する。
実施の形態12の場合と同様に、無酸素槽5へのバイパス流入下水量を調節する。すなわち、(5.1)式に従って得られる値の信号を初沈−無酸素槽バイパス流入ポンプ11に出力する。
また、実施の形態195の場合と同様に、最初沈殿池1への流入下水量を調節する。すなわち、(24.1)式と同様な式に従って得られる値の信号を最初沈殿池流入ポンプ14に出力する。
また、この実施の形態200によれば、最初沈殿池1への流入下水量を調節するとともに無酸素槽5へのバイパス流入下水量を調節するので、嫌気槽4へ供給する有機物量に影響を与えることなく、無酸素槽5へのバイパス流入下水量を調節することができる効果が得られる。さらに、この実施の形態200によれば、最初沈殿池1への流入下水量を調節することにより嫌気槽4への流入下水量を調節するので、無酸素槽5へ供給する有機物量に影響を与えることなく、嫌気槽4への流入下水量を調節することができる効果が得られる。
また、この実施の形態200によれば、最初沈殿池1から流出する下水の一部を無酸素槽5にバイパス流入するので、無酸素槽5へのバイパス流中にはSS成分が少なく、初沈−無酸素槽バイパス流入ポンプ11の負荷を軽減できる効果が得られる。
図201はこの発明の実施の形態201による生物学的水処理装置の制御装置を示す構成図である。本実施の形態は、系外から流入する窒素の量を検知する手段として生物反応槽に流入する下水の全窒素濃度を計測する全窒素濃度計を備え、りん吐出量を検知する手段として嫌気槽内の混合液中のりん蓄積菌のりん含有量を計測するりん含有量計測器を備え、無酸素槽へのバイパス流入下水量及び最初沈殿池への流入下水量を調節するように装置を構成したものである。図201において、200は調節器26の出力値と調節器123の出力値とに応じて最初沈殿池1への流入下水量を所定の値とする信号を最初沈殿池流入ポンプ14に出力する演算器である。演算器200は、信号線26bを介して信号線26aと、信号線123aを介して調節器123と、信号線200aを介して最初沈殿池流入ポンプ14と接続されている。その他の構成要素は図14及び図195で同一符号を付して示したものと同一あるいは同等であるため、その詳細な説明は省略する。
実施の形態14の場合と同様に、無酸素槽5へのバイパス流入下水量を調節する。すなわち、(6.1)式に従って得られる値の信号を初沈−無酸素槽バイパス流入ポンプ11に出力する。
また、実施の形態195の場合と同様に、最初沈殿池1への流入下水量を調節する。すなわち、(24.1)式と同様な式に従って得られる値の信号を最初沈殿池流入ポンプ14に出力する。
また、この実施の形態201によれば、最初沈殿池1への流入下水量を調節するとともに無酸素槽5へのバイパス流入下水量を調節するので、嫌気槽4へ供給する有機物量に影響を与えることなく、無酸素槽5へのバイパス流入下水量を調節することができる効果が得られる。さらに、この実施の形態201によれば、最初沈殿池1への流入下水量を調節することにより嫌気槽4への流入下水量を調節するので、無酸素槽5へ供給する有機物量に影響を与えることなく、嫌気槽4への流入下水量を調節することができる効果が得られる。
また、この実施の形態201によれば、最初沈殿池1から流出する下水の一部を無酸素槽5にバイパス流入するので、無酸素槽5へのバイパス流中にはSS成分が少なく、初沈−無酸素槽バイパス流入ポンプ11の負荷を軽減できる効果が得られる。
図202はこの発明の実施の形態202による生物学的水処理装置の制御装置を示す構成図である。本実施の形態は、系外から流入する窒素の量を検知する手段として生物反応槽に流入する下水の全窒素濃度を計測する全窒素濃度計を備え、りん吐出量を検知する手段として嫌気槽内の混合液中のりん蓄積菌のりん含有量を計測するりん含有量計測器を備え、無酸素槽へのバイパス流入下水量及び最初沈殿池への流入下水量を調節するように装置を構成したものである。図202において、200は調節器27の出力値と調節器123の出力値とに応じて最初沈殿池1への流入下水量を所定の値とする信号を最初沈殿池流入ポンプ14に出力する演算器である。演算器200は、信号線27bを介して信号線27aと、信号線123aを介して調節器123と、信号線200aを介して最初沈殿池流入ポンプ14と接続されている。その他の構成要素は図16及び図195で同一符号を付して示したものと同一あるいは同等であるため、その詳細な説明は省略する。
実施の形態16の場合と同様に、無酸素槽5へのバイパス流入下水量を調節する。すなわち、(7.1)式に従って得られる値の信号を初沈−無酸素槽バイパス流入ポンプ11に出力する。
また、実施の形態195の場合と同様に、最初沈殿池1への流入下水量を調節する。すなわち、(24.1)式と同様な式に従って得られる値の信号を最初沈殿池流入ポンプ14に出力する。
また、この実施の形態202によれば、最初沈殿池1への流入下水量を調節するとともに無酸素槽5へのバイパス流入下水量を調節するので、嫌気槽4へ供給する有機物量に影響を与えることなく、無酸素槽5へのバイパス流入下水量を調節することができる効果が得られる。さらに、この実施の形態202によれば、最初沈殿池1への流入下水量を調節することにより嫌気槽4への流入下水量を調節するので、無酸素槽5へ供給する有機物量に影響を与えることなく、嫌気槽4への流入下水量を調節することができる効果が得られる。
また、この実施の形態202によれば、最初沈殿池1から流出する下水の一部を無酸素槽5にバイパス流入するので、無酸素槽5へのバイパス流中にはSS成分が少なく、初沈−無酸素槽バイパス流入ポンプ11の負荷を軽減できる効果が得られる。
図203はこの発明の実施の形態203による生物学的水処理装置の制御装置を示す構成図である。本実施の形態は、脱窒量を検知する手段として無酸素槽内の混合液中の下水の硝酸性窒素濃度を計測する硝酸性窒素濃度計を備え、りん吐出量を検知する手段として嫌気槽内の混合液中のりん酸性りん濃度と生物反応槽に流入する下水のりん酸性りん濃度との差を演算する装置を備え、無酸素槽へのバイパス流入下水量及び最初沈殿池への流入下水量を調節するように装置を構成したものである。図203において、14は最初沈殿池1に流入する下水の流量を調節するために配管aに設けられた最初沈殿池流入ポンプ14である。
その他の構成要素は図2で同一符号を付して示したものと同一あるいは同等であるため、その詳細な説明は省略する。
無酸素槽5内の混合液中の下水の硝酸性窒素濃度は、硝酸性窒素濃度計43で計測され、計測値は信号線43aを介して調節器21に伝えられる。また、設定器31に設定された目標値は、信号線31aを介して調節器21に伝えられる。調節器21は、硝酸性窒素濃度の計測値と予め定められた目標値との差に応じて、無酸素槽5へのバイパス流入下水量を例えば(1.1)式に従って得られる値とする信号を出力する。調節器21の出力は信号線21aを介して初沈−無酸素槽バイパス流入ポンプ11に伝えられるとともに、信号線21a及び信号線21bを介して演算器200に伝えられる。
嫌気槽4内の混合液中の下水のりん酸性りん濃度は、りん酸性りん濃度計142で計測され、計測値は信号線142aを介して演算器181に伝えられる。生物反応槽2に流入する下水のりん酸性りん濃度は、りん酸性りん濃度計141で計測され、計測値は信号線141aを介して演算器181に伝えられる。演算器181は、例えば(11.1)式に従って、嫌気槽4内の混合液中の下水のりん酸性りん濃度と生物反応槽2に流入する下水のりん酸性りん濃度との差を演算する。
また、嫌気槽4内の混合液中の下水のりん酸性りん濃度と生物反応槽2に流入する下水のりん酸性りん濃度との差の演算値が目標値よりも小さければ、最初沈殿池1への流入下水量が増加することにより、嫌気槽4への流入下水量が増加し、嫌気槽4への有機物供給量が増加する。その結果、りん吐出が増加し、りん除去量が増加する。逆に、嫌気槽4内の混合液のりん酸性りん濃度と生物反応槽2に流入する下水のりん酸性りん濃度との差の演算値が目標値よりも大きければ、最初沈殿池1への流入下水量が減少することにより、嫌気槽4への流入下水量が減少し、嫌気槽4への有機物供給量が減少する。その結果、りん吐出が減少し、りん除去量が減少する。
また、この実施の形態203によれば、最初沈殿池1への流入下水量を調節するとともに無酸素槽5へのバイパス流入下水量を調節するので、嫌気槽4へ供給する有機物量に影響を与えることなく、無酸素槽5へのバイパス流入下水量を調節することができる効果が得られる。さらに、この実施の形態203によれば、最初沈殿池1への流入下水量を調節することにより嫌気槽4への流入下水量を調節するので、無酸素槽5へ供給する有機物量に影響を与えることなく、嫌気槽4への流入下水量を調節することができる効果が得られる。
また、この実施の形態203によれば、最初沈殿池1から流出する下水の一部を無酸素槽5にバイパス流入するので、無酸素槽5へのバイパス流中にはSS成分が少なく、初沈−無酸素槽バイパス流入ポンプ11の負荷を軽減できる効果が得られる。
図204はこの発明の実施の形態204による生物学的水処理装置の制御装置を示す構成図である。本実施の形態は、脱窒量を検知する手段として無酸素槽内の混合液中の下水の酸化還元電位を計測する酸化還元電位計を備え、りん吐出量を検知する手段として嫌気槽内の混合液中のりん酸性りん濃度と生物反応槽2に流入する下水のりん酸性りん濃度との差を演算する装置を備え、無酸素槽へのバイパス流入下水量及び最初沈殿池への流入下水量を調節するように装置を構成したものである。図204において、200は調節器22の出力値と調節器124の出力値とに応じて最初沈殿池1への流入下水量を所定の値とする信号を最初沈殿池流入ポンプ14に出力する演算器である。演算器200は、信号線22bを介して信号線22aと、信号線124aを介して調節器124と、信号線200aを介して最初沈殿池流入ポンプ14と接続されている。その他の構成要素は図4及び図203で同一符号を付して示したものと同一あるいは同等であるため、その詳細な説明は省略する。
実施の形態4の場合と同様に、無酸素槽5へのバイパス流入下水量を調節する。すなわち、(2.1)式に従って得られる値の信号を初沈−無酸素槽バイパス流入ポンプ11に出力する。
また、実施の形態203の場合と同様に、最初沈殿池1への流入下水量を調節する。すなわち、(24.1)式と同様な式に従って得られる値の信号を最初沈殿池流入ポンプ14に出力する。
また、この実施の形態204によれば、最初沈殿池1への流入下水量を調節するとともに無酸素槽5へのバイパス流入下水量を調節するので、嫌気槽4へ供給する有機物量に影響を与えることなく、無酸素槽5へのバイパス流入下水量を調節することができる効果が得られる。さらに、この実施の形態204によれば、最初沈殿池1への流入下水量を調節することにより嫌気槽4への流入下水量を調節するので、無酸素槽5へ供給する有機物量に影響を与えることなく、嫌気槽4への流入下水量を調節することができる効果が得られる。
また、この実施の形態204によれば、最初沈殿池1から流出する下水の一部を無酸素槽5にバイパス流入するので、無酸素槽5へのバイパス流中にはSS成分が少なく、初沈−無酸素槽バイパス流入ポンプ11の負荷を軽減できる効果が得られる。
図205はこの発明の実施の形態205による生物学的水処理装置の制御装置を示す構成図である。本実施の形態は、脱窒量を検知する手段として無酸素槽内の混合液中の下水の硝酸性窒素濃度と放流水の硝酸性窒素濃度との差を演算する装置を備え、りん吐出量を検知する手段として嫌気槽内の混合液中の下水のりん酸性りん濃度と生物反応槽に流入する下水のりん酸性りん濃度との差を演算する装置を備え、無酸素槽へのバイパス流入下水量及び最初沈殿池への流入下水量を調節するように装置を構成したものである。図205において、200は調節器23の出力値と調節器124の出力値とに応じて最初沈殿池1への流入下水量を所定の値とする信号を最初沈殿池流入ポンプ14に出力する演算器である。演算器200は、信号線23bを介して信号線23aと、信号線124aを介して調節器124と、信号線200aを介して最初沈殿池流入ポンプ14と接続されている。その他の構成要素は図6及び図203で同一符号を付して示したものと同一あるいは同等であるため、その詳細な説明は省略する。
実施の形態6の場合と同様に、無酸素槽5へのバイパス流入下水量を調節する。すなわち、(3.1)式に従って得られる値の信号を初沈−無酸素槽バイパス流入ポンプ11に出力する。
また、実施の形態203の場合と同様に、最初沈殿池1への流入下水量を調節する。すなわち、(24.1)式と同様な式に従って得られる値の信号を最初沈殿池流入ポンプ14に出力する。
また、この実施の形態205によれば、最初沈殿池1への流入下水量を調節するとともに無酸素槽5へのバイパス流入下水量を調節するので、嫌気槽4へ供給する有機物量に影響を与えることなく、無酸素槽5へのバイパス流入下水量を調節することができる効果が得られる。さらに、この実施の形態205によれば、最初沈殿池1への流入下水量を調節することにより嫌気槽4への流入下水量を調節するので、無酸素槽5へ供給する有機物量に影響を与えることなく、嫌気槽4への流入下水量を調節することができる効果が得られる。
また、この実施の形態205によれば、最初沈殿池1から流出する下水の一部を無酸素槽5にバイパス流入するので、無酸素槽5へのバイパス流中にはSS成分が少なく、初沈−無酸素槽バイパス流入ポンプ11の負荷を軽減できる効果が得られる。
図206はこの発明の実施の形態206による生物学的水処理装置の制御装置を示す構成図である。本実施の形態は、脱窒量を検知する手段として無酸素槽内の混合液中の下水の硝酸性窒素濃度を推定する装置を備え、りん吐出量を検知する手段として嫌気槽内の混合液中の下水のりん酸性りん濃度と生物反応槽に流入する下水のりん酸性りん濃度との差を演算する装置を備え、無酸素槽へのバイパス流入下水量及び最初沈殿池への流入下水量を調節するように装置を構成したものである。図206において、各構成要素は図8及び図203で同一符号を付して示したものと同一あるいは同等であるため、その詳細な説明は省略する。
実施の形態8の場合と同様に、無酸素槽5へのバイパス流入下水量を調節する。すなわち、(1.1)式と同様な式に従って得られる値の信号を初沈−無酸素槽バイパス流入ポンプ11に出力する。
また、実施の形態203の場合と同様に、最初沈殿池1への流入下水量を調節する。すなわち、(24.1)式と同様な式に従って得られる値の信号を最初沈殿池流入ポンプ14に出力する。
また、この実施の形態206によれば、最初沈殿池1への流入下水量を調節するとともに無酸素槽5へのバイパス流入下水量を調節するので、嫌気槽4へ供給する有機物量に影響を与えることなく、無酸素槽5へのバイパス流入下水量を調節することができる効果が得られる。さらに、この実施の形態206によれば、最初沈殿池1への流入下水量を調節することにより嫌気槽4への流入下水量を調節するので、無酸素槽5へ供給する有機物量に影響を与えることなく、嫌気槽4への流入下水量を調節することができる効果が得られる。
また、この実施の形態206によれば、最初沈殿池1から流出する下水の一部を無酸素槽5にバイパス流入するので、無酸素槽5へのバイパス流中にはSS成分が少なく、初沈−無酸素槽バイパス流入ポンプ11の負荷を軽減できる効果が得られる。
図207はこの発明の実施の形態207による生物学的水処理装置の制御装置を示す構成図である。本実施の形態は、系外に流出する窒素の量を検知する手段として放流水の硝酸性窒素濃度を計測する硝酸性窒素濃度計を備え、りん吐出量を検知する手段として嫌気槽内の混合液中の下水のりん酸性りん濃度と生物反応槽に流入する下水のりん酸性りん濃度との差を演算する装置を備え、無酸素槽へのバイパス流入下水量及び最初沈殿池への流入下水量を調節するように装置を構成したものである。図207において、200は調節器24の出力値と調節器124の出力値とに応じて最初沈殿池1への流入下水量を所定の値とする信号を最初沈殿池流入ポンプ14に出力する演算器である。演算器200は、信号線24bを介して信号線24aと、信号線124aを介して調節器124と、信号線200aを介して最初沈殿池流入ポンプ14と接続されている。その他の構成要素は図10及び図203で同一符号を付して示したものと同一あるいは同等であるため、その詳細な説明は省略する。
実施の形態10の場合と同様に、無酸素槽5へのバイパス流入下水量を調節する。すなわち、(4.1)式に従って得られる値の信号を初沈−無酸素槽バイパス流入ポンプ11に出力する。
また、実施の形態203の場合と同様に、最初沈殿池1への流入下水量を調節する。すなわち、(24.1)式と同様な式に従って得られる値の信号を最初沈殿池流入ポンプ14に出力する。
また、この実施の形態207によれば、最初沈殿池1への流入下水量を調節するとともに無酸素槽5へのバイパス流入下水量を調節するので、嫌気槽4へ供給する有機物量に影響を与えることなく、無酸素槽5へのバイパス流入下水量を調節することができる効果が得られる。さらに、この実施の形態207によれば、最初沈殿池1への流入下水量を調節することにより嫌気槽4への流入下水量を調節するので、無酸素槽5へ供給する有機物量に影響を与えることなく、嫌気槽4への流入下水量を調節することができる効果が得られる。
また、この実施の形態207によれば、最初沈殿池1から流出する下水の一部を無酸素槽5にバイパス流入するので、無酸素槽5へのバイパス流中にはSS成分が少なく、初沈−無酸素槽バイパス流入ポンプ11の負荷を軽減できる効果が得られる。
図208はこの発明の実施の形態208による生物学的水処理装置の制御装置を示す構成図である。本実施の形態は、系外に流出する窒素の量を検知する手段として放流水の硝酸性窒素濃度を計測する硝酸性窒素濃度計を備え、りん吐出量を検知する手段として嫌気槽内の混合液中の下水のりん酸性りん濃度と生物反応槽に流入する下水のりん酸性りん濃度との差を演算する装置を備え、無酸素槽へのバイパス流入下水量及び最初沈殿池への流入下水量を調節するように装置を構成したものである。図208において、200は調節器25の出力値と調節器124の出力値とに応じて最初沈殿池1への流入下水量を所定の値とする信号を最初沈殿池流入ポンプ14に出力する演算器である。演算器200は、信号線25bを介して信号線25aと、信号線124aを介して調節器124と、信号線200aを介して最初沈殿池流入ポンプ14と接続されている。その他の構成要素は図12及び図203で同一符号を付して示したものと同一あるいは同等であるため、その詳細な説明は省略する。
実施の形態12の場合と同様に、無酸素槽5へのバイパス流入下水量を調節する。すなわち、(5.1)式に従って得られる値の信号を初沈−無酸素槽バイパス流入ポンプ11に出力する。
また、実施の形態203の場合と同様に、最初沈殿池1への流入下水量を調節する。すなわち、(24.1)式と同様な式に従って得られる値の信号を最初沈殿池流入ポンプ14に出力する。
また、この実施の形態208によれば、最初沈殿池1への流入下水量を調節するとともに無酸素槽5へのバイパス流入下水量を調節するので、嫌気槽4へ供給する有機物量に影響を与えることなく、無酸素槽5へのバイパス流入下水量を調節することができる効果が得られる。さらに、この実施の形態208によれば、最初沈殿池1への流入下水量を調節することにより嫌気槽4への流入下水量を調節するので、無酸素槽5へ供給する有機物量に影響を与えることなく、嫌気槽4への流入下水量を調節することができる効果が得られる。
また、この実施の形態208によれば、最初沈殿池1から流出する下水の一部を無酸素槽5にバイパス流入するので、無酸素槽5へのバイパス流中にはSS成分が少なく、初沈−無酸素槽バイパス流入ポンプ11の負荷を軽減できる効果が得られる。
図209はこの発明の実施の形態209による生物学的水処理装置の制御装置を示す構成図である。本実施の形態は、生物学的水処理装置に流入する窒素の量を検知する手段として生物反応槽2に流入する下水の全窒素濃度を計測する全窒素濃度計を備え、りん吐出量を検知する手段として嫌気槽内の混合液中の下水のりん酸性りん濃度と生物反応槽に流入する下水のりん酸性りん濃度との差を演算する装置を備え、無酸素槽へのバイパス流入下水量及び最初沈殿池への流入下水量を調節するように装置を構成したものである。図209において、200は調節器26の出力値と調節器124の出力値とに応じて最初沈殿池への流入下水量を所定の値とする信号を最初沈殿池流入ポンプ14に出力する演算器である。演算器200は、信号線26bを介して信号線26aと、信号線124aを介して調節器124と、信号線200aを介して最初沈殿池流入ポンプ14と接続されている。その他の構成要素は図14及び図203で同一符号を付して示したものと同一あるいは同等であるため、その詳細な説明は省略する。
実施の形態14の場合と同様に、無酸素槽5へのバイパス流入下水量を調節する。すなわち、(6.1)式に従って得られる値の信号を初沈−無酸素槽バイパス流入ポンプ11に出力する。
また、実施の形態203の場合と同様に、最初沈殿池1への流入下水量を調節する。すなわち、(24.1)式と同様な式に従って得られる値の信号を最初沈殿池流入ポンプ14に出力する。
また、この実施の形態209によれば、最初沈殿池1への流入下水量を調節するとともに無酸素槽5へのバイパス流入下水量を調節するので、嫌気槽4へ供給する有機物量に影響を与えることなく、無酸素槽5へのバイパス流入下水量を調節することができる効果が得られる。さらに、この実施の形態209によれば、最初沈殿池1への流入下水量を調節することにより嫌気槽4への流入下水量を調節するので、無酸素槽5へ供給する有機物量に影響を与えることなく、嫌気槽4への流入下水量を調節することができる効果が得られる。
また、この実施の形態209によれば、最初沈殿池1から流出する下水の一部を無酸素槽5にバイパス流入するので、無酸素槽5へのバイパス流中にはSS成分が少なく、初沈−無酸素槽バイパス流入ポンプ11の負荷を軽減できる効果が得られる。
図210はこの発明の実施の形態210による生物学的水処理装置の制御装置を示す構成図である。本実施の形態は、生物学的水処理装置に流入する窒素の量を検知する手段として生物反応槽に流入する下水の全窒素濃度を計測する全窒素濃度計を備え、りん吐出量を検知する手段として嫌気槽内の混合液中の下水のりん酸性りん濃度と生物反応槽に流入する下水のりん酸性りん濃度との差を演算する装置を備え、無酸素槽へのバイパス流入下水量及び最初沈殿池への流入下水量を調節するように装置を構成したものである。図210において、200は調節器27の出力値と調節器124の出力値とに応じて最初沈殿池1への流入下水量を所定の値とする信号を最初沈殿池流入ポンプ14に出力する演算器である。演算器200は、信号線27bを介して信号線26aと、信号線124aを介して調節器124と、信号線200aを介して最初沈殿池流入ポンプ14と接続されている。その他の構成要素は図16及び図203で同一符号を付して示したものと同一あるいは同等であるため、その詳細な説明は省略する。
実施の形態16の場合と同様に、無酸素槽5へのバイパス流入下水量を調節する。すなわち、(7.1)式に従って得られる値の信号を初沈−無酸素槽バイパス流入ポンプ11に出力する。
また、実施の形態203の場合と同様に、最初沈殿池への流入下水量を調節する。すなわち、(24.1)式と同様な式に従って得られる値の信号を最初沈殿池流入ポンプ14に出力する。
また、この実施の形態210によれば、最初沈殿池1への流入下水量を調節するとともに無酸素槽5へのバイパス流入下水量を調節するので、嫌気槽4へ供給する有機物量に影響を与えることなく、無酸素槽5へのバイパス流入下水量を調節することができる効果が得られる。さらに、この実施の形態210によれば、最初沈殿池1への流入下水量を調節することにより嫌気槽4への流入下水量を調節するので、無酸素槽5へ供給する有機物量に影響を与えることなく、嫌気槽4への流入下水量を調節することができる効果が得られる。
また、この実施の形態210によれば、最初沈殿池1から流出する下水の一部を無酸素槽5にバイパス流入するので、無酸素槽5へのバイパス流中にはSS成分が少なく、初沈−無酸素槽バイパス流入ポンプ11の負荷を軽減できる効果が得られる。
図211はこの発明の実施の形態211による生物学的水処理装置の制御装置を示す構成図である。本実施の形態は、脱窒量を検知する手段として無酸素槽内の混合液中の下水の硝酸性窒素濃度を計測する硝酸性窒素濃度計を備え、りん吐出量を検知する手段として嫌気槽内の混合液中の下水のりん酸性りん濃度を推定する装置を備え、無酸素槽へのバイパス流入下水量及び最初沈殿池への流入下水量を調節するように装置を構成したものである。図211において、14は最初沈殿池1に流入する下水の流量を調節するために配管aに設けられた最初沈殿池流入ポンプである。
その他の構成要素は図2で同一符号を付して示したものと同一あるいは同等であるため、その詳細な説明は省略する。
無酸素槽5内の混合液中の下水の硝酸性窒素濃度は、硝酸性窒素濃度計43で計測され、計測値は信号線43aを介して調節器21に伝えられる。また、設定器31に設定された目標値は、信号線31aを介して調節器21に伝えられる。調節器21は、硝酸性窒素濃度の計測値と予め定められた目標値との差に応じて、無酸素槽5へのバイパス流入下水量を例えば(1.1)式に従って得られる値とする信号を出力する。調節器21の出力は信号線21aを介して初沈−無酸素槽バイパス流入ポンプ11に伝えられるとともに、信号線21a及び信号線21bを介して演算器200に伝えられる。
嫌気槽4内の混合液中の下水のりん酸性りん濃度は、りん酸性りん濃度計142で計測され、計測値は信号線142aを介して記憶回路171に伝えられる。演算器182は、記憶回路171に蓄積されたりん酸性りん濃度のデータを用いて任意の時刻の嫌気槽4内の混合液中の下水のりん酸性りん濃度を推定する。これは、最小二乗法などの統計的解析手法を用いて容易に行うことができる。解析に必要なりん酸性りん濃度のデータは、信号線171aを介して記憶回路171より伝えられる。演算器182の推定値は信号線182aを介して調節器121に伝えられる。また、設定器131に設定された目標値は、信号線131aを介して調節器121に伝えられる。調節器121は、りん酸性りん濃度の推定値と予め定められた目標値との差に応じて、嫌気槽4への流入下水量を例えば(8.1)式と同様な式に従って得られる値とする信号を出力する。調節器121の出力は信号線121aを介して演算器200に伝えられる。
また、りん酸性りん濃度の推定値が目標値よりも小さければ、最初沈殿池1への流入下水量が増加することにより、嫌気槽4への流入下水量が増加し、嫌気槽4への有機物供給量が増加する。その結果、りん吐出量が増加し、りん除去量が増加する。逆に、りん酸性りん濃度の推定値が目標値よりも大きければ、最初沈殿池1への流入下水量が減少することにより、嫌気槽4への流入下水量が減少し、嫌気槽4への有機物供給量が減少する。その結果、りん吐出が減少し、りん除去量が減少する。
また、この実施の形態211によれば、最初沈殿池1への流入下水量を調節するとともに無酸素槽5へのバイパス流入下水量を調節するので、嫌気槽4へ供給する有機物量に影響を与えることなく、無酸素槽5へのバイパス流入下水量を調節することができる効果が得られる。さらに、この実施の形態211によれば、最初沈殿池1への流入下水量を調節することにより嫌気槽4への流入下水量を調節するので、無酸素槽5へ供給する有機物量に影響を与えることなく、嫌気槽4への流入下水量を調節することができる効果が得られる。
また、この実施の形態211によれば、最初沈殿池1から流出する下水の一部を無酸素槽5にバイパス流入するので、無酸素槽5へのバイパス流中にはSS成分が少なく、初沈−無酸素槽バイパス流入ポンプ11の負荷を軽減できる効果が得られる。
図212はこの発明の実施の形態212による生物学的水処理装置の制御装置を示す構成図である。本実施の形態は、脱窒量を検知する手段として無酸素槽内の混合液中の下水の酸化還元電位を計測する酸化還元電位計を備え、りん吐出量を検知する手段として嫌気槽内の混合液中の下水のりん酸性りん濃度を推定する装置を備え、無酸素槽へのバイパス流入下水量及び最初沈殿池への流入下水量を調節するように装置を構成したものである。図212において、200は調節器22の出力値と調節器121の出力値とに応じて最初沈殿池1への流入下水量を所定の値とする信号を最初沈殿池流入ポンプ14に出力する演算器である。演算器200は、信号線22bを介して信号線22aと、信号線121aを介して調節器121と、信号線200aを介して最初沈殿池流入ポンプ14と接続されている。その他の構成要素は図4及び図211で同一符号を付して示したものと同一あるいは同等であるため、その詳細な説明は省略する。
実施の形態4の場合と同様に、無酸素槽5へのバイパス流入下水量を調節する。すなわち、(2.1)式に従って得られる値の信号を初沈−無酸素槽バイパス流入ポンプ11に出力する。
また、実施の形態211の場合と同様に、最初沈殿池1への流入下水量を調節する。すなわち、(24.1)式と同様な式に従って得られる値の信号を最初沈殿池流入ポンプ14に出力する。
また、この実施の形態212によれば、最初沈殿池1への流入下水量を調節するとともに無酸素槽5へのバイパス流入下水量を調節するので、嫌気槽4へ供給する有機物量に影響を与えることなく、無酸素槽5へのバイパス流入下水量を調節することができる効果が得られる。さらに、この実施の形態212によれば、最初沈殿池1への流入下水量を調節することにより嫌気槽4への流入下水量を調節するので、無酸素槽5へ供給する有機物量に影響を与えることなく、嫌気槽4への流入下水量を調節することができる効果が得られる。
また、この実施の形態212によれば、最初沈殿池1から流出する下水の一部を無酸素槽5にバイパス流入するので、無酸素槽5へのバイパス流中にはSS成分が少なく、初沈−無酸素槽バイパス流入ポンプ11の負荷を軽減できる効果が得られる。
図213はこの発明の実施の形態213による生物学的水処理装置の制御装置を示す構成図である。本実施の形態は、脱窒量を検知する手段として無酸素槽内の混合液中の下水の硝酸性窒素濃度と放流水の硝酸性窒素濃度との差を演算する装置を備え、りん吐出量を検知する手段として嫌気槽内の混合液中の下水のりん酸性りん濃度を推定する装置を備え、無酸素槽へのバイパス流入下水量及び最初沈殿池への流入下水量を調節するように装置を構成したものである。図213において、200は調節器23の出力値と調節器121の出力値とに応じて最初沈殿池1への流入下水量を所定の値とする信号を最初沈殿池流入ポンプ14に出力する演算器である。演算器200は、信号線23bを介して信号線23aと、信号線121aを介して調節器121と、信号線200aを介して最初沈殿池流入ポンプ14と接続されている。その他の構成要素は図6及び図211で同一符号を付して示したものと同一あるいは同等であるため、その詳細な説明は省略する。
実施の形態6の場合と同様に、無酸素槽5へのバイパス流入下水量を調節する。すなわち、(3.1)式に従って得られる値の信号を初沈−無酸素槽バイパス流入ポンプ11に出力する。
また、実施の形態211の場合と同様に、最初沈殿池1への流入下水量を調節する。すなわち、(24.1)式と同様な式に従って得られる値の信号を最初沈殿池流入ポンプ14に出力する。
また、この実施の形態213によれば、最初沈殿池1への流入下水量を調節するとともに無酸素槽5へのバイパス流入下水量を調節するので、嫌気槽4へ供給する有機物量に影響を与えることなく、無酸素槽5へのバイパス流入下水量を調節することができる効果が得られる。さらに、この実施の形態213によれば、最初沈殿池1への流入下水量を調節することにより嫌気槽4への流入下水量を調節するので、無酸素槽5へ供給する有機物量に影響を与えることなく、嫌気槽4への流入下水量を調節することができる効果が得られる。
また、この実施の形態213によれば、最初沈殿池1から流出する下水の一部を無酸素槽5にバイパス流入するので、無酸素槽5へのバイパス流中にはSS成分が少なく、初沈−無酸素槽バイパス流入ポンプ11の負荷を軽減できる効果が得られる。
図214はこの発明の実施の形態214による生物学的水処理装置の制御装置を示す構成図である。本実施の形態は、脱窒量を検知する手段として無酸素槽内の混合液中の下水の硝酸性窒素濃度を推定する装置を備え、りん吐出量を検知する手段として嫌気槽内の混合液中の下水のりん酸性りん濃度を推定する装置を備え、無酸素槽へのバイパス流入下水量及び最初沈殿池への流入下水量を調節するように装置を構成したものである。図214において、各構成要素は図8及び図211で同一符号を付して示したものと同一あるいは同等であるため、その詳細な説明は省略する。
実施の形態8の場合と同様に、無酸素槽5へのバイパス流入下水量を調節する。すなわち、(1.1)式と同様な式に従って得られる値の信号を初沈−無酸素槽バイパス流入ポンプ11に出力する。
また、実施の形態214の場合と同様に、最初沈殿池1への流入下水量を調節する。すなわち、(24.1)式と同様な式に従って得られる値の信号を最初沈殿池流入ポンプ14に出力する。
また、この実施の形態214によれば、最初沈殿池1への流入下水量を調節するとともに無酸素槽5へのバイパス流入下水量を調節するので、嫌気槽4へ供給する有機物量に影響を与えることなく、無酸素槽5へのバイパス流入下水量を調節することができる効果が得られる。さらに、この実施の形態211によれば、最初沈殿池1への流入下水量を調節することにより嫌気槽4への流入下水量を調節するので、無酸素槽5へ供給する有機物量に影響を与えることなく、嫌気槽4への流入下水量を調節することができる効果が得られる。
また、この実施の形態214によれば、最初沈殿池1から流出する下水の一部を無酸素槽5にバイパス流入するので、無酸素槽5へのバイパス流中にはSS成分が少なく、初沈−無酸素槽バイパス流入ポンプ11の負荷を軽減できる効果が得られる。
図215はこの発明の実施の形態215による生物学的水処理装置の制御装置を示す構成図である。本実施の形態は、系外に流出する窒素の量を検知する手段として放流水の硝酸性窒素濃度を計測する硝酸性窒素濃度計を備え、りん吐出量を検知する手段として嫌気槽内の混合液中の下水のりん酸性りん濃度を推定する装置を備え、無酸素槽へのバイパス流入下水量及び最初沈殿池への流入下水量を調節するように装置を構成したものである。図215において、200は調節器24の出力値と調節器121の出力値とに応じて最初沈殿池1への流入下水量を所定の値とする信号を最初沈殿池流入ポンプ14に出力する演算器である。演算器200は、信号線24bを介して信号線24aと、信号線121aを介して調節器121と、信号線200aを介して最初沈殿池流入ポンプ14と接続されている。その他の構成要素は図10及び図211で同一符号を付して示したものと同一あるいは同等であるため、その詳細な説明は省略する。
実施の形態10の場合と同様に、無酸素槽5へのバイパス流入下水量を調節する。すなわち、(4.1)式に従って得られる値の信号を初沈−無酸素槽バイパス流入ポンプ11に出力する。
また、実施の形態211の場合と同様に、最初沈殿池1への流入下水量を調節する。すなわち、(24.1)式と同様な式に従って得られる値の信号を最初沈殿池流入ポンプ14に出力する。
また、この実施の形態215によれば、最初沈殿池1への流入下水量を調節するとともに無酸素槽5へのバイパス流入下水量を調節するので、嫌気槽4へ供給する有機物量に影響を与えることなく、無酸素槽5へのバイパス流入下水量を調節することができる効果が得られる。さらに、この実施の形態215によれば、最初沈殿池1への流入下水量を調節することにより嫌気槽4への流入下水量を調節するので、無酸素槽5へ供給する有機物量に影響を与えることなく、嫌気槽4への流入下水量を調節することができる効果が得られる。
また、この実施の形態215によれば、最初沈殿池1から流出する下水の一部を無酸素槽5にバイパス流入するので、無酸素槽5へのバイパス流中にはSS成分が少なく、初沈−無酸素槽バイパス流入ポンプ11の負荷を軽減できる効果が得られる。
図216はこの発明の実施の形態216による生物学的水処理装置の制御装置を示す構成図である。本実施の形態は、系外に流出する窒素の量を検知する手段として放流水の硝酸性窒素濃度を計測する硝酸性窒素濃度計を備え、りん吐出量を検知する手段として嫌気槽内の混合液中の下水のりん酸性りん濃度を推定する装置を備え、無酸素槽へのバイパス流入下水量及び最初沈殿池への流入下水量を調節するように装置を構成したものである。図216において、200は調節器25の出力値と調節器121の出力値とに応じて最初沈殿池1への流入下水量を所定の値とする信号を最初沈殿池流入ポンプ14に出力する演算器である。演算器200は、信号線25bを介して信号線25aと、信号線121aを介して調節器121と、信号線200aを介して最初沈殿池流入ポンプ14と接続されている。その他の構成要素は図12及び図211で同一符号を付して示したものと同一あるいは同等であるため、その詳細な説明は省略する。
実施の形態12の場合と同様に、無酸素槽5へのバイパス流入下水量を調節する。すなわち、(5.1)式に従って得られる値の信号を初沈−無酸素槽バイパス流入ポンプ11に出力する。
また、実施の形態211の場合と同様に、最初沈殿池1への流入下水量を調節する。すなわち、(24.1)式と同様な式に従って得られる値の信号を最初沈殿池流入ポンプ14に出力する。
また、この実施の形態216によれば、最初沈殿池1への流入下水量を調節するとともに無酸素槽5へのバイパス流入下水量を調節するので、嫌気槽4へ供給する有機物量に影響を与えることなく、無酸素槽5へのバイパス流入下水量を調節することができる効果が得られる。さらに、この実施の形態216によれば、最初沈殿池1への流入下水量を調節することにより嫌気槽4への流入下水量を調節するので、無酸素槽5へ供給する有機物量に影響を与えることなく、嫌気槽4への流入下水量を調節することができる効果が得られる。
また、この実施の形態216によれば、最初沈殿池1から流出する下水の一部を無酸素槽5にバイパス流入するので、無酸素槽5へのバイパス流中にはSS成分が少なく、初沈−無酸素槽バイパス流入ポンプ11の負荷を軽減できる効果が得られる。
図217はこの発明の実施の形態217による生物学的水処理装置の制御装置を示す構成図である。本実施の形態は、系外から流入する窒素の量を検知する手段として生物反応槽に流入する下水の全窒素濃度を計測する全窒素濃度計を備え、りん吐出量を検知する手段として嫌気槽内の混合液中の下水のりん酸性りん濃度を推定する装置を備え、無酸素槽へのバイパス流入下水量及び最初沈殿池への流入下水量を調節するように装置を構成したものである。図217において、200は調節器26の出力値と調節器121の出力値とに応じて最初沈殿池1への流入下水量を所定の値とする信号を最初沈殿池流入ポンプ14に出力する演算器である。演算器200は、信号線26bを介して信号線26aと、信号線121aを介して調節器121と、信号線200aを介して最初沈殿池流入ポンプ14と接続されている。その他の構成要素は図14及び図211で同一符号を付して示したものと同一あるいは同等であるため、その詳細な説明は省略する。
実施の形態14の場合と同様に、無酸素槽5へのバイパス流入下水量を調節する。すなわち、(6.1)式に従って得られる値の信号を初沈−無酸素槽バイパス流入ポンプ11に出力する。
また、実施の形態211の場合と同様に、最初沈殿池1への流入下水量を調節する。すなわち、(24.1)式と同様な式に従って得られる値の信号を最初沈殿池流入ポンプ14に出力する。
また、この実施の形態217によれば、最初沈殿池1への流入下水量を調節するとともに無酸素槽5へのバイパス流入下水量を調節するので、嫌気槽4へ供給する有機物量に影響を与えることなく、無酸素槽5へのバイパス流入下水量を調節することができる効果が得られる。さらに、この実施の形態217によれば、最初沈殿池1への流入下水量を調節することにより嫌気槽4への流入下水量を調節するので、無酸素槽5へ供給する有機物量に影響を与えることなく、嫌気槽4への流入下水量を調節することができる効果が得られる。
また、この実施の形態217によれば、最初沈殿池1から流出する下水の一部を無酸素槽5にバイパス流入するので、無酸素槽5へのバイパス流中にはSS成分が少なく、初沈−無酸素槽バイパス流入ポンプ11の負荷を軽減できる効果が得られる。
図218はこの発明の実施の形態218による生物学的水処理装置の制御装置を示す構成図である。本実施の形態は、系外から流入する窒素の量を検知する手段として生物反応槽に流入する下水の全窒素濃度を計測する全窒素濃度計を備え、りん吐出量を検知する手段として嫌気槽内の混合液中の下水のりん酸性りん濃度を推定する装置を備え、無酸素槽へのバイパス流入下水量及び最初沈殿池への流入下水量を調節するように装置を構成したものである。図218において、200は調節器27の出力値と調節器121の出力値とに応じて最初沈殿池1への流入下水量を所定の値とする信号を最初沈殿池流入ポンプ14に出力する演算器である。演算器200は、信号線27bを介して信号線27aと、信号線121aを介して調節器121と、信号線200aを介して最初沈殿池流入ポンプ14と接続されている。その他の構成要素は図16及び図211で同一符号を付して示したものと同一あるいは同等であるため、その詳細な説明は省略する。
実施の形態16の場合と同様に、無酸素槽5へのバイパス流入下水量を調節する。すなわち、(7.1)式に従って得られる値の信号を初沈−無酸素槽バイパス流入ポンプ11に出力する。
また、実施の形態211の場合と同様に、最初沈殿池1への流入下水量を調節する。すなわち、(24.1)式と同様な式に従って得られる値の信号を最初沈殿池流入ポンプ14に出力する。
また、この実施の形態218によれば、最初沈殿池1への流入下水量を調節するとともに無酸素槽5へのバイパス流入下水量を調節するので、嫌気槽4へ供給する有機物量に影響を与えることなく、無酸素槽5へのバイパス流入下水量を調節することができる効果が得られる。さらに、この実施の形態218によれば、最初沈殿池1への流入下水量を調節することにより嫌気槽4への流入下水量を調節するので、無酸素槽5へ供給する有機物量に影響を与えることなく、嫌気槽4への流入下水量を調節することができる効果が得られる。
また、この実施の形態218によれば、最初沈殿池1から流出する下水の一部を無酸素槽5にバイパス流入するので、無酸素槽5へのバイパス流中にはSS成分が少なく、初沈−無酸素槽バイパス流入ポンプ11の負荷を軽減できる効果が得られる。
図219はこの発明の実施の形態219による生物学的水処理装置の制御装置を示す構成図である。本実施の形態は、脱窒量を検知する手段として無酸素槽内の混合液中の下水の硝酸性窒素濃度を計測する硝酸性窒素濃度計を備え、系外に流出するりんの量を検知する手段として放流水のりん酸性りん濃度を計測するりん酸性りん濃度計を備え、無酸素槽へのバイパス流入下水量及び最初沈殿池への流入下水量を調節するように装置を構成したものである。図219において、14は最初沈殿池1に流入する下水の流量を調節するために配管aに設けられた最初沈殿池流入ポンプである。
その他の構成要素は図2で同一符号を付して示したものと同一あるいは同等であるため、その詳細な説明は省略する。
無酸素槽5内の混合液中の下水の硝酸性窒素濃度は、硝酸性窒素濃度計43で計測され、計測値は信号線43aを介して調節器21に伝えられる。また、設定器31に設定された目標値は、信号線31aを介して調節器21に伝えられる。調節器21は、硝酸性窒素濃度の計測値と予め定められた目標値との差に応じて、無酸素槽5へのバイパス流入下水量を例えば(1.1)式に従って得られる値とする信号を出力する。調節器21の出力は信号線21aを介して初沈−無酸素槽バイパス流入ポンプ11に伝えられるとともに、信号線21a及び信号線21bを介して演算器200に伝えられる。
放流水のりん酸性りん濃度は、りん酸性りん濃度計146で計測され、計測値は信号線146aを介して調節器125に伝えられる。また、設定器135に設定された目標値は、信号線135aを介して調節器125に伝えられる。調節器125は、りん酸性りん濃度の計測値と予め定められた目標値との差に応じて、嫌気槽4への流入下水量を例えば(12.1)式と同様な式に従って得られる値とする信号を出力する。調節器125の出力は信号線125aを介して演算器200に伝えられる。
また、りん酸性りん濃度の計測値が目標値よりも大きければ、最初沈殿池1への流入下水量が増加することにより、嫌気槽4への流入下水量が増加し、嫌気槽4への有機物供給量が増加する。その結果、りん吐出量が増加し、りん除去量が増加する。逆に、りん酸性りん濃度の計測値が目標値よりも小さければ、最初沈殿池1への流入下水量が減少することにより、嫌気槽4への流入下水量が減少し、嫌気槽4への有機物供給量が減少する。その結果、りん吐出量が減少し、りん除去量が減少する。
また、この実施の形態220によれば、最初沈殿池1への流入下水量を調節するとともに無酸素槽5へのバイパス流入下水量を調節するので、嫌気槽4へ供給する有機物量に影響を与えることなく、無酸素槽5へのバイパス流入下水量を調節することができる効果が得られる。さらに、この実施の形態220によれば、最初沈殿池1への流入下水量を調節することにより嫌気槽4への流入下水量を調節するので、無酸素槽5へ供給する有機物量に影響を与えることなく、嫌気槽4への流入下水量を調節することができる効果が得られる。
また、この実施の形態220によれば、最初沈殿池1から流出する下水の一部を無酸素槽5にバイパス流入するので、無酸素槽5へのバイパス流中にはSS成分が少なく、初沈−無酸素槽バイパス流入ポンプ11の負荷を軽減できる効果が得られる。
図220はこの発明の実施の形態220による生物学的水処理装置の制御装置を示す構成図である。本実施の形態は、脱窒量を検知する手段として無酸素槽内の混合液中の下水の酸化還元電位を計測する酸化還元電位計を備え、系外に流出するりんの量を検知する手段として放流水のりん酸性りん濃度を計測するりん酸性りん濃度計を備え、無酸素槽へのバイパス流入下水量及び最初沈殿池への流入下水量を調節するように装置を構成したものである。図220において、200は調節器22の出力値と調節器125の出力値とに応じて最初沈殿池1への流入下水量を所定の値とする信号を最初沈殿池流入ポンプ14に出力する演算器である。演算器200は、信号線22bを介して信号線22aと、信号線125aを介して調節器125と、信号線200aを介して最初沈殿池流入ポンプ14と接続されている。その他の構成要素は図4及び図219で同一符号を付して示したものと同一あるいは同等であるため、その詳細な説明は省略する。
実施の形態4の場合と同様に、無酸素槽5へのバイパス流入下水量を調節する。すなわち、(2.1)式に従って得られる値の信号を初沈−無酸素槽バイパス流入ポンプ11に出力する。
また、実施の形態219の場合と同様に、最初沈殿池1への流入下水量を調節する。すなわち、(24.1)式と同様な式に従って得られる値の信号を最初沈殿池流入ポンプ14に出力する。
また、この実施の形態220によれば、最初沈殿池1への流入下水量を調節するとともに無酸素槽5へのバイパス流入下水量を調節するので、嫌気槽4へ供給する有機物量に影響を与えることなく、無酸素槽5へのバイパス流入下水量を調節することができる効果が得られる。さらに、この実施の形態220によれば、最初沈殿池1への流入下水量を調節することにより嫌気槽4への流入下水量を調節するので、無酸素槽5へ供給する有機物量に影響を与えることなく、嫌気槽4への流入下水量を調節することができる効果が得られる。
また、この実施の形態220によれば、最初沈殿池1から流出する下水の一部を無酸素槽5にバイパス流入するので、無酸素槽5へのバイパス流中にはSS成分が少なく、初沈−無酸素槽バイパス流入ポンプ11の負荷を軽減できる効果が得られる。
図221はこの発明の実施の形態221による生物学的水処理装置の制御装置を示す構成図である。本実施の形態は、脱窒量を検知する手段として無酸素槽内の混合液中の下水の硝酸性窒素濃度と放流水の硝酸性窒素濃度との差を演算する装置を備え、系外に流出するりんの量を検知する手段として放流水のりん酸性りん濃度を計測するりん酸性りん濃度計を備え、無酸素槽へのバイパス流入下水量及び最初沈殿池への流入下水量を調節するように装置を構成したものである。図221において、200は調節器23の出力値と調節器125の出力値とに応じて最初沈殿池1への流入下水量を所定の値とする信号を最初沈殿池流入ポンプ14に出力する演算器である。演算器200は、信号線23bを介して信号線23aと、信号線125aを介して調節器125と、信号線200aを介して最初沈殿池流入ポンプ14と接続されている。その他の構成要素は図6及び図219で同一符号を付して示したものと同一あるいは同等であるため、その詳細な説明は省略する。
実施の形態6の場合と同様に、無酸素槽5へのバイパス流入下水量を調節する。すなわち、(3.1)式に従って得られる値の信号を初沈−無酸素槽バイパス流入ポンプ11に出力する。
また、実施の形態219の場合と同様に、最初沈殿池1への流入下水量を調節する。すなわち、(24.1)式と同様な式に従って得られる値の信号を最初沈殿池流入ポンプ14に出力する。
また、この実施の形態221によれば、最初沈殿池1への流入下水量を調節するとともに無酸素槽5へのバイパス流入下水量を調節するので、嫌気槽4へ供給する有機物量に影響を与えることなく、無酸素槽5へのバイパス流入下水量を調節することができる効果が得られる。さらに、この実施の形態221によれば、最初沈殿池1への流入下水量を調節することにより嫌気槽4への流入下水量を調節するので、無酸素槽5へ供給する有機物量に影響を与えることなく、嫌気槽4への流入下水量を調節することができる効果が得られる。
また、この実施の形態221によれば、最初沈殿池1から流出する下水の一部を無酸素槽5にバイパス流入するので、無酸素槽5へのバイパス流中にはSS成分が少なく、初沈−無酸素槽バイパス流入ポンプ11の負荷を軽減できる効果が得られる。
図222はこの発明の実施の形態222による生物学的水処理装置の制御装置を示す構成図である。本実施の形態は、無酸素槽内の混合液中の下水の硝酸性窒素濃度を推定する装置を備え、系外に流出するりんの量を検知する手段として放流水のりん酸性りん濃度を計測するりん酸性りん濃度計を備え、無酸素槽へのバイパス流入下水量及び最初沈殿池への流入下水量を調節するように装置を構成したものである。図222において、各構成要素は図8及び図219で同一符号を付して示したものと同一あるいは同等であるため、その詳細な説明は省略する。
実施の形態8の場合と同様に、無酸素槽5へのバイパス流入下水量を調節する。すなわち、(1.1)式と同様な式に従って得られる値の信号を初沈−無酸素槽バイパス流入ポンプ11に出力する。
また、実施の形態219の場合と同様に、最初沈殿池1への流入下水量を調節する。すなわち、(24.1)式と同様な式に従って得られる値の信号を最初沈殿池流入ポンプ14に出力する。
また、この実施の形態222によれば、最初沈殿池1への流入下水量を調節するとともに無酸素槽5へのバイパス流入下水量を調節するので、嫌気槽4へ供給する有機物量に影響を与えることなく、無酸素槽5へのバイパス流入下水量を調節することができる効果が得られる。さらに、この実施の形態222によれば、最初沈殿池1への流入下水量を調節することにより嫌気槽4への流入下水量を調節するので、無酸素槽5へ供給する有機物量に影響を与えることなく、嫌気槽4への流入下水量を調節することができる効果が得られる。
また、この実施の形態222によれば、最初沈殿池1から流出する下水の一部を無酸素槽5にバイパス流入するので、無酸素槽5へのバイパス流中にはSS成分が少なく、初沈−無酸素槽バイパス流入ポンプ11の負荷を軽減できる効果が得られる。
図223はこの発明の実施の形態223による生物学的水処理装置の制御装置を示す構成図である。本実施の形態は、系外に流出する窒素の量を検知する手段として放流水の硝酸性窒素濃度を計測する硝酸性窒素濃度計を備え、系外に流出するりんの量を検知する手段として放流水のりん酸性りん濃度を計測するりん酸性りん濃度計を備え、無酸素槽へのバイパス流入下水量及び最初沈殿池への流入下水量を調節するように装置を構成したものである。図223において、200は調節器24の出力値と調節器125の出力値とに応じて最初沈殿池1への流入下水量を所定の値とする信号を最初沈殿池流入ポンプ14に出力する演算器である。演算器200は、信号線24bを介して信号線24aと、信号線125aを介して調節器125と、信号線200aを介して最初沈殿池流入ポンプ14と接続されている。その他の構成要素は図10及び図219で同一符号を付して示したものと同一あるいは同等であるため、その詳細な説明は省略する。
実施の形態10の場合と同様に、無酸素槽5へのバイパス流入下水量を調節する。すなわち、(4.1)式に従って得られる値の信号を初沈−無酸素槽バイパス流入ポンプ11に出力する。
また、実施の形態219の場合と同様に、最初沈殿池1への流入下水量を調節する。すなわち、(24.1)式と同様な式に従って得られる値の信号を最初沈殿池流入ポンプ14に出力する。
また、この実施の形態223によれば、最初沈殿池1への流入下水量を調節するとともに無酸素槽5へのバイパス流入下水量を調節するので、嫌気槽4へ供給する有機物量に影響を与えることなく、無酸素槽5へのバイパス流入下水量を調節することができる効果が得られる。さらに、この実施の形態223によれば、最初沈殿池1への流入下水量を調節することにより嫌気槽4への流入下水量を調節するので、無酸素槽5へ供給する有機物量に影響を与えることなく、嫌気槽4への流入下水量を調節することができる効果が得られる。
また、この実施の形態223によれば、最初沈殿池1から流出する下水の一部を無酸素槽5にバイパス流入するので、無酸素槽5へのバイパス流中にはSS成分が少なく、初沈−無酸素槽バイパス流入ポンプ11の負荷を軽減できる効果が得られる。
図224はこの発明の実施の形態224による生物学的水処理装置の制御装置を示す構成図である。本実施の形態は、系外に流出する窒素の量を検知する手段として放流水の硝酸性窒素濃度を計測する硝酸性窒素濃度計を備え、系外に流出するりんの量を検知する手段として放流水のりん酸性りん濃度を計測するりん酸性りん濃度計を備え、無酸素槽へのバイパス流入下水量及び最初沈殿池への流入下水量を調節するように装置を構成したものである。図224において、200は調節器25の出力値と調節器125の出力値とに応じて最初沈殿池1への流入下水量を所定の値とする信号を最初沈殿池流入ポンプ14に出力する演算器である。演算器200は、信号線25bを介して信号線25aと、信号線125aを介して調節器125と、信号線200aを介して最初沈殿池流入ポンプ14と接続されている。その他の構成要素は図12及び図219で同一符号を付して示したものと同一あるいは同等であるため、その詳細な説明は省略する。
実施の形態12の場合と同様に、無酸素槽5へのバイパス流入下水量を調節する。すなわち、(5.1)式に従って得られる値の信号を初沈−無酸素槽バイパス流入ポンプ11に出力する。
また、実施の形態219の場合と同様に、最初沈殿池1への流入下水量を調節する。すなわち、(24.1)式と同様な式に従って得られる値の信号を最初沈殿池流入ポンプ14に出力する。
また、この実施の形態224によれば、最初沈殿池1への流入下水量を調節するとともに無酸素槽5へのバイパス流入下水量を調節するので、嫌気槽4へ供給する有機物量に影響を与えることなく、無酸素槽5へのバイパス流入下水量を調節することができる効果が得られる。さらに、この実施の形態224によれば、最初沈殿池1への流入下水量を調節することにより嫌気槽4への流入下水量を調節するので、無酸素槽5へ供給する有機物量に影響を与えることなく、嫌気槽4への流入下水量を調節することができる効果が得られる。
また、この実施の形態224によれば、最初沈殿池1から流出する下水の一部を無酸素槽5にバイパス流入するので、無酸素槽5へのバイパス流中にはSS成分が少なく、初沈−無酸素槽バイパス流入ポンプ11の負荷を軽減できる効果が得られる。
図225はこの発明の実施の形態225による生物学的水処理装置の制御装置を示す構成図である。本実施の形態は、系外から流入する窒素の量を検知する手段として生物反応槽に流入する下水全窒素濃度を計測する全窒素濃度計を備え、系外に流出するりんの量を検知する手段として放流水のりん酸性りん濃度を計測するりん酸性りん濃度計を備え、無酸素槽へのバイパス流入下水量及び最初沈殿池への流入下水量を調節するように装置を構成したものである。図225において、200は調節器26の出力値と調節器125の出力値とに応じて最初沈殿池1への流入下水量を所定の値とする信号を最初沈殿池流入ポンプ14に出力する演算器である。演算器200は、信号線26bを介して信号線26aと、信号線125aを介して調節器125と、信号線200aを介して最初沈殿池流入ポンプ14と接続されている。その他の構成要素は図14及び図219で同一符号を付して示したものと同一あるいは同等であるため、その詳細な説明は省略する。
実施の形態14の場合と同様に、無酸素槽5へのバイパス流入下水量を調節する。すなわち、(6.1)式に従って得られる値の信号を初沈−無酸素槽バイパス流入ポンプ11に出力する。
また、実施の形態219の場合と同様に、最初沈殿池1への流入下水量を調節する。すなわち、(24.1)式と同様な式に従って得られる値の信号を最初沈殿池流入ポンプ14に出力する。
また、この実施の形態225によれば、最初沈殿池1への流入下水量を調節するとともに無酸素槽5へのバイパス流入下水量を調節するので、嫌気槽4へ供給する有機物量に影響を与えることなく、無酸素槽5へのバイパス流入下水量を調節することができる効果が得られる。さらに、この実施の形態225によれば、最初沈殿池1への流入下水量を調節することにより嫌気槽4への流入下水量を調節するので、無酸素槽5へ供給する有機物量に影響を与えることなく、嫌気槽4への流入下水量を調節することができる効果が得られる。
また、この実施の形態225によれば、最初沈殿池1から流出する下水の一部を無酸素槽5にバイパス流入するので、無酸素槽5へのバイパス流中にはSS成分が少なく、初沈−無酸素槽バイパス流入ポンプ11の負荷を軽減できる効果が得られる。
図226はこの発明の実施の形態226による生物学的水処理装置の制御装置を示す構成図である。本実施の形態は、系外から流入する窒素の量を検知する手段として生物反応槽に流入する下水の全窒素濃度を計測する全窒素濃度計を備え、系外に流出するりんの量を検知する手段として放流水のりん酸性りん濃度を計測するりん酸性りん濃度計を備え、無酸素槽へのバイパス流入下水量及び最初沈殿池への流入下水量を調節するように装置を構成したものである。図226において、200は調節器27の出力値と調節器125の出力値とに応じて最初沈殿池1への流入下水量を所定の値とする信号を最初沈殿池流入ポンプ14に出力する演算器である。演算器200は、信号線27bを介して信号線27aと、信号線125aを介して調節器125と、信号線200aを介して最初沈殿池流入ポンプ14と接続されている。その他の構成要素は図16及び図219で同一符号を付して示したものと同一あるいは同等であるため、その詳細な説明は省略する。
実施の形態16の場合と同様に、無酸素槽5へのバイパス流入下水量を調節する。すなわち、(7.1)式に従って得られる値の信号を初沈−無酸素槽バイパス流入ポンプ11に出力する。
また、実施の形態219の場合と同様に、最初沈殿池1への流入下水量を調節する。すなわち、(24.1)式と同様な式に従って得られる値の信号を最初沈殿池流入ポンプ14に出力する。
また、この実施の形態226によれば、最初沈殿池1への流入下水量を調節するとともに無酸素槽5へのバイパス流入下水量を調節するので、嫌気槽4へ供給する有機物量に影響を与えることなく、無酸素槽5へのバイパス流入下水量を調節することができる効果が得られる。さらに、この実施の形態226によれば、最初沈殿池1への流入下水量を調節することにより嫌気槽4への流入下水量を調節するので、無酸素槽5へ供給する有機物量に影響を与えることなく、嫌気槽4への流入下水量を調節することができる効果が得られる。
また、この実施の形態226によれば、最初沈殿池1から流出する下水の一部を無酸素槽5にバイパス流入するので、無酸素槽5へのバイパス流中にはSS成分が少なく、初沈−無酸素槽バイパス流入ポンプ11の負荷を軽減できる効果が得られる。
図227はこの発明の実施の形態227による生物学的水処理装置の制御装置を示す構成図である。本実施の形態は、脱窒量を検知する手段として無酸素槽内の混合液中の下水の硝酸性窒素濃度を計測する硝酸性窒素濃度計を備え、系外に流出するりんの量を検知する手段として放流水のりん酸性りん濃度を計測するりん酸性りん濃度計を備え、無酸素槽へのバイパス流入下水量及び最初沈殿池への流入下水量を調節するように装置を構成したものである。図227において、14は最初沈殿池1に流入する下水の流量を調節するために配管aに設けられた最初沈殿池流入ポンプである。
その他の構成要素は図2で同一符号を付して示したものと同一あるいは同等であるため、その詳細な説明は省略する。
無酸素槽5内の混合液中の下水の硝酸性窒素濃度は、硝酸性窒素濃度計43で計測され、計測値は信号線43aを介して調節器21に伝えられる。また、設定器31に設定された目標値は、信号線31aを介して調節器21に伝えられる。調節器21は、硝酸性窒素濃度の計測値と予め定められた目標値との差に応じて、無酸素槽5へのバイパス流入下水量を例えば(1.1)式に従って得られる値とする信号を出力する。調節器21の出力は信号線21aを介して初沈−無酸素槽バイパス流入ポンプ11に伝えられるとともに、信号線21a及び信号線21bを介して演算器200に伝えられる。
放流水のりん酸性りん濃度は、りん酸性りん濃度計146で計測され、計測値は信号線146aを介して調節器126に伝えられる。調節器126は、りん酸性りん濃度の計測値に応じて、嫌気槽4への流入下水量を例えば(13.1)式と同様な式に従って得られる値とする信号を出力する。調節器126の出力は信号線126aを介して演算器200に伝えられる。
また、りん酸性りん濃度の計測値がどれくらい大きいかに応じて、最初沈殿池1への流入下水量が増減することにより、嫌気槽4への流入下水量が増減し、嫌気槽4への有機物供給量が増減する。その結果、りん吐出量が増減し、りん除去量が増減する。
また、この実施の形態227によれば、最初沈殿池1への流入下水量を調節するとともに無酸素槽5へのバイパス流入下水量を調節するので、嫌気槽4へ供給する有機物量に影響を与えることなく、無酸素槽5へのバイパス流入下水量を調節することができる効果が得られる。さらに、この実施の形態227によれば、最初沈殿池1への流入下水量を調節することにより嫌気槽4への流入下水量を調節するので、無酸素槽5へ供給する有機物量に影響を与えることなく、嫌気槽4への流入下水量を調節することができる効果が得られる。
また、この実施の形態227によれば、最初沈殿池1から流出する下水の一部を無酸素槽5にバイパス流入するので、無酸素槽5へのバイパス流中にはSS成分が少なく、初沈−無酸素槽バイパス流入ポンプ11の負荷を軽減できる効果が得られる。
図228はこの発明の実施の形態228による生物学的水処理装置の制御装置を示す構成図である。本実施の形態は、脱窒量を検知する手段として無酸素槽内の混合液中の下水の酸化還元電位を計測する酸化還元電位計を備え、系外に流出するりんの量を検知する手段として放流水のりん酸性りん濃度を計測するりん酸性りん濃度計を備え、無酸素槽へのバイパス流入下水量及び最初沈殿池への流入下水量を調節するように装置を構成したものである。図228において、200は調節器22の出力値と調節器126の出力値とに応じて最初沈殿池1への流入下水量を所定の値とする信号を最初沈殿池流入ポンプ14に出力する演算器である。演算器200は、信号線22bを介して信号線22aと、信号線126aを介して調節器126と、信号線200aを介して最初沈殿池流入ポンプ14と接続されている。その他の構成要素は図4及び図227で同一符号を付して示したものと同一あるいは同等であるため、その詳細な説明は省略する。
実施の形態4の場合と同様に、無酸素槽5へのバイパス流入下水量を調節する。すなわち、(2.1)式に従って得られる値の信号を初沈−無酸素槽バイパス流入ポンプ11に出力する。
また、実施の形態227の場合と同様に、最初沈殿池1への流入下水量を調節する。すなわち、(24.1)式と同様な式に従って得られる値の信号を最初沈殿池流入ポンプ14に出力する。
また、この実施の形態228によれば、最初沈殿池1への流入下水量を調節するとともに無酸素槽5へのバイパス流入下水量を調節するので、嫌気槽4へ供給する有機物量に影響を与えることなく、無酸素槽5へのバイパス流入下水量を調節することができる効果が得られる。さらに、この実施の形態228によれば、最初沈殿池1への流入下水量を調節することにより嫌気槽4への流入下水量を調節するので、無酸素槽5へ供給する有機物量に影響を与えることなく、嫌気槽4への流入下水量を調節することができる効果が得られる。
また、この実施の形態228によれば、最初沈殿池1から流出する下水の一部を無酸素槽5にバイパス流入するので、無酸素槽5へのバイパス流中にはSS成分が少なく、初沈−無酸素槽バイパス流入ポンプ11の負荷を軽減できる効果が得られる。
図229はこの発明の実施の形態229による生物学的水処理装置の制御装置を示す構成図である。本実施の形態は、脱窒量を検知する手段として無酸素槽内の混合液中の下水の硝酸性窒素濃度と放流水の硝酸性窒素濃度との差を演算する装置を備え、系外に流出するりんの量を検知する手段として放流水のりん酸性りん濃度を計測するりん酸性りん濃度計を備え、無酸素槽へのバイパス流入下水量及び最初沈殿池への流入下水量を調節するように装置を構成したものである。図229において、200は調節器23の出力値と調節器126の出力値とに応じて最初沈殿池1への流入下水量を所定の値とする信号を最初沈殿池流入ポンプ14に出力する演算器である。演算器200は、信号線23bを介して信号線23aと、信号線126aを介して調節器126と、信号線200aを介して最初沈殿池流入ポンプ14と接続されている。その他の構成要素は図6及び図227で同一符号を付して示したものと同一あるいは同等であるため、その詳細な説明は省略する。
実施の形態6の場合と同様に、無酸素槽5へのバイパス流入下水量を調節する。すなわち、(3.1)式に従って得られる値の信号を初沈−無酸素槽バイパス流入ポンプ11に出力する。
また、実施の形態227の場合と同様に、最初沈殿池1への流入下水量を調節する。すなわち、(24.1)式と同様な式に従って得られる値の信号を最初沈殿池流入ポンプ14に出力する。
また、この実施の形態229によれば、最初沈殿池1への流入下水量を調節するとともに無酸素槽5へのバイパス流入下水量を調節するので、嫌気槽4へ供給する有機物量に影響を与えることなく、無酸素槽5へのバイパス流入下水量を調節することができる効果が得られる。さらに、この実施の形態229によれば、最初沈殿池1への流入下水量を調節することにより嫌気槽4への流入下水量を調節するので、無酸素槽5へ供給する有機物量に影響を与えることなく、嫌気槽4への流入下水量を調節することができる効果が得られる。
また、この実施の形態229によれば、最初沈殿池1から流出する下水の一部を無酸素槽5にバイパス流入するので、無酸素槽5へのバイパス流中にはSS成分が少なく、初沈−無酸素槽バイパス流入ポンプ11の負荷を軽減できる効果が得られる。
図230はこの発明の実施の形態230による生物学的水処理装置の制御装置を示す構成図である。本実施の形態は、脱窒量を検知する手段として無酸素槽内の混合液中の下水の硝酸性窒素濃度を推定する装置を備え、系外に流出するりんの量を検知する手段として放流水のりん酸性りん濃度を計測するりん酸性りん濃度計を備え、無酸素槽へのバイパス流入下水量及び最初沈殿池への流入下水量を調節するように装置を構成したものである。図230において、各構成要素は図8及び図227で同一符号を付して示したものと同一あるいは同等であるため、その詳細な説明は省略する。
実施の形態8の場合と同様に、無酸素槽5へのバイパス流入下水量を調節する。すなわち、(1.1)式と同様な式に従って得られる値の信号を初沈−無酸素槽バイパス流入ポンプ11に出力する。
また、実施の形態227の場合と同様に、最初沈殿池1への流入下水量を調節する。すなわち、(24.1)式と同様な式に従って得られる値の信号を最初沈殿池流入ポンプ14に出力する。
また、この実施の形態230によれば、最初沈殿池1への流入下水量を調節するとともに無酸素槽5へのバイパス流入下水量を調節するので、嫌気槽4へ供給する有機物量に影響を与えることなく、無酸素槽5へのバイパス流入下水量を調節することができる効果が得られる。さらに、この実施の形態230によれば、最初沈殿池1への流入下水量を調節することにより嫌気槽4への流入下水量を調節するので、無酸素槽5へ供給する有機物量に影響を与えることなく、嫌気槽4への流入下水量を調節することができる効果が得られる。
また、この実施の形態230によれば、最初沈殿池1から流出する下水の一部を無酸素槽5にバイパス流入するので、無酸素槽5へのバイパス流中にはSS成分が少なく、初沈−無酸素槽バイパス流入ポンプ11の負荷を軽減できる効果が得られる。
図231はこの発明の実施の形態231による生物学的水処理装置の制御装置を示す構成図である。本実施の形態は、系外に流出する窒素の量を検知する手段として放流水の硝酸性窒素濃度を計測する硝酸性窒素濃度計を備え、系外に流出するりんの量を検知する手段として放流水のりん酸性りん濃度を計測するりん酸性りん濃度計を備え、無酸素槽へのバイパス流入下水量及び最初沈殿池への流入下水量を調節するように装置を構成したものである。図231において、200は調節器24の出力値と調節器126の出力値とに応じて最初沈殿池1への流入下水量を所定の値とする信号を最初沈殿池流入ポンプ14に出力する演算器である。演算器200は、信号線24bを介して信号線24aと、信号線126aを介して調節器126と、信号線200aを介して最初沈殿池流入ポンプ14と接続されている。その他の構成要素は図10及び図227で同一符号を付して示したものと同一あるいは同等であるため、その詳細な説明は省略する。
実施の形態10の場合と同様に、無酸素槽5へのバイパス流入下水量を調節する。すなわち、(4.1)式に従って得られる値の信号を初沈−無酸素槽バイパス流入ポンプ11に出力する。
また、実施の形態227の場合と同様に、最初沈殿池1への流入下水量を調節する。すなわち、(24.1)式と同様な式に従って得られる値の信号を最初沈殿池流入ポンプ14に出力する。
また、この実施の形態231によれば、最初沈殿池1への流入下水量を調節するとともに無酸素槽5へのバイパス流入下水量を調節するので、嫌気槽4へ供給する有機物量に影響を与えることなく、無酸素槽5へのバイパス流入下水量を調節することができる効果が得られる。さらに、この実施の形態231によれば、最初沈殿池1への流入下水量を調節することにより嫌気槽4への流入下水量を調節するので、無酸素槽5へ供給する有機物量に影響を与えることなく、嫌気槽4への流入下水量を調節することができる効果が得られる。
また、この実施の形態231によれば、最初沈殿池1から流出する下水の一部を無酸素槽5にバイパス流入するので、無酸素槽5へのバイパス流中にはSS成分が少なく、初沈−無酸素槽バイパス流入ポンプ11の負荷を軽減できる効果が得られる。
図232はこの発明の実施の形態232による生物学的水処理装置の制御装置を示す構成図である。本実施の形態は、系外に流出する窒素の量を検知する手段として放流水の硝酸性窒素濃度を計測する硝酸性窒素濃度計を備え、系外に流出するりんの量を検知する手段として放流水のりん酸性りん濃度を計測するりん酸性りん濃度計を備え、無酸素槽へのバイパス流入下水量及び最初沈殿池への流入下水量を調節するように装置を構成したものである。図232において、200は調節器25の出力値と調節器126の出力値とに応じて最初沈殿池1への流入下水量を所定の値とする信号を最初沈殿池流入ポンプ14に出力する演算器である。演算器200は、信号線25bを介して信号線25aと、信号線126aを介して調節器126と、信号線200aを介して最初沈殿池流入ポンプ14と接続されている。その他の構成要素は図12及び図227で同一符号を付して示したものと同一あるいは同等であるため、その詳細な説明は省略する。
実施の形態12の場合と同様に、無酸素槽5へのバイパス流入下水量を調節する。すなわち、(5.1)式に従って得られる値の信号を初沈−無酸素槽バイパス流入ポンプ11に出力する。
また、実施の形態227の場合と同様に、最初沈殿池1への流入下水量を調節する。すなわち、(24.1)式と同様な式に従って得られる値の信号を最初沈殿池流入ポンプ14に出力する。
また、この実施の形態232によれば、最初沈殿池1への流入下水量を調節するとともに無酸素槽5へのバイパス流入下水量を調節するので、嫌気槽4へ供給する有機物量に影響を与えることなく、無酸素槽5へのバイパス流入下水量を調節することができる効果が得られる。さらに、この実施の形態232によれば、最初沈殿池1への流入下水量を調節することにより嫌気槽4への流入下水量を調節するので、無酸素槽5へ供給する有機物量に影響を与えることなく、嫌気槽4への流入下水量を調節することができる効果が得られる。
また、この実施の形態232によれば、最初沈殿池1から流出する下水の一部を無酸素槽5にバイパス流入するので、無酸素槽5へのバイパス流中にはSS成分が少なく、初沈−無酸素槽バイパス流入ポンプ11の負荷を軽減できる効果が得られる。
図233はこの発明の実施の形態233による生物学的水処理装置の制御装置を示す構成図である。本実施の形態は、系外から流入する窒素の量を検知する手段として生物反応槽に流入する下水の全窒素濃度を計測する全窒素濃度計を備え、系外に流出するりんの量を検知する手段として放流水のりん酸性りん濃度を計測するりん酸性りん濃度計を備え、無酸素槽へのバイパス流入下水量及び最初沈殿池への流入下水量を調節するように装置を構成したものである。図233において、200は調節器26の出力値と調節器126の出力値とに応じて最初沈殿池1への流入下水量を所定の値とする信号を最初沈殿池流入ポンプ14に出力する演算器である。演算器200は、信号線26bを介して信号線26aと、信号線126aを介して調節器126と、信号線200aを介して最初沈殿池流入ポンプ14と接続されている。その他の構成要素は図14及び図227で同一符号を付して示したものと同一あるいは同等であるため、その詳細な説明は省略する。
実施の形態14の場合と同様に、無酸素槽5へのバイパス流入下水量を調節する。すなわち、(6.1)式に従って得られる値の信号を初沈−無酸素槽バイパス流入ポンプ11に出力する。
また、実施の形態227の場合と同様に、最初沈殿池1への流入下水量を調節する。すなわち、(24.1)式と同様な式に従って得られる値の信号を最初沈殿池流入ポンプ14に出力する。
また、この実施の形態233によれば、最初沈殿池1への流入下水量を調節するとともに無酸素槽5へのバイパス流入下水量を調節するので、嫌気槽4へ供給する有機物量に影響を与えることなく、無酸素槽5へのバイパス流入下水量を調節することができる効果が得られる。さらに、この実施の形態233によれば、最初沈殿池1への流入下水量を調節することにより嫌気槽4への流入下水量を調節するので、無酸素槽5へ供給する有機物量に影響を与えることなく、嫌気槽4への流入下水量を調節することができる効果が得られる。
また、この実施の形態233によれば、最初沈殿池1から流出する下水の一部を無酸素槽5にバイパス流入するので、無酸素槽5へのバイパス流中にはSS成分が少なく、初沈−無酸素槽バイパス流入ポンプ11の負荷を軽減できる効果が得られる。
図234はこの発明の実施の形態234による生物学的水処理装置の制御装置を示す構成図である。本実施の形態は、系外から流入する窒素の量を検知する手段として生物反応槽に流入する下水の全窒素濃度を計測する全窒素濃度計を備え、系外に流出するりんの量を検知する手段として放流水のりん酸性りん濃度を計測するりん酸性りん濃度計を備え、無酸素槽へのバイパス流入下水量及び最初沈殿池への流入下水量を調節するように装置を構成したものである。図234において、200は調節器27の出力値と調節器126の出力値とに応じて最初沈殿池1への流入下水量を所定の値とする信号を最初沈殿池流入ポンプ14に出力する演算器である。演算器200は、信号線27bを介して信号線27aと、信号線126aを介して調節器126と、信号線200aを介して最初沈殿池流入ポンプ14と接続されている。その他の構成要素は図16及び図227で同一符号を付して示したものと同一あるいは同等であるため、その詳細な説明は省略する。
実施の形態16の場合と同様に、無酸素槽5へのバイパス流入下水量を調節する。すなわち、(7.1)式に従って得られる値の信号を初沈−無酸素槽バイパス流入ポンプ11に出力する。
また、実施の形態227の場合と同様に、最初沈殿池1への流入下水量を調節する。すなわち、(24.1)式と同様な式に従って得られる値の信号を最初沈殿池流入ポンプ14に出力する。
また、この実施の形態234によれば、最初沈殿池1への流入下水量を調節するとともに無酸素槽5へのバイパス流入下水量を調節するので、嫌気槽4へ供給する有機物量に影響を与えることなく、無酸素槽5へのバイパス流入下水量を調節することができる効果が得られる。さらに、この実施の形態234によれば、最初沈殿池1への流入下水量を調節することにより嫌気槽4への流入下水量を調節するので、無酸素槽5へ供給する有機物量に影響を与えることなく、嫌気槽4への流入下水量を調節することができる効果が得られる。
また、この実施の形態234によれば、最初沈殿池1から流出する下水の一部を無酸素槽5にバイパス流入するので、無酸素槽5へのバイパス流中にはSS成分が少なく、初沈−無酸素槽バイパス流入ポンプ11の負荷を軽減できる効果が得られる。
図235はこの発明の実施の形態235による生物学的水処理装置の制御装置を示す構成図である。本実施の形態は、脱窒量を検知する手段として無酸素槽内の混合液中の下水の硝酸性窒素濃度を計測する硝酸性窒素濃度計を備え、系外から流入するりんの量を検知する手段として生物反応槽に流入する下水のりん酸性りん濃度を計測するりん酸性りん濃度計を備え、無酸素槽へのバイパス流入下水量及び最初沈殿池への流入下水量を調節するように装置を構成したものである。図235において、14は最初沈殿池1に流入する下水の流量を調節するために配管aに設けられた最初沈殿池流入ポンプである。
その他の構成要素は図2で同一符号を付して示したものと同一あるいは同等であるため、その詳細な説明は省略する。
無酸素槽5内の混合液中の下水の硝酸性窒素濃度は、硝酸性窒素濃度計43で計測され、計測値は信号線43aを介して調節器21に伝えられる。また、設定器31に設定された硝酸性窒素濃度の目標値は、信号線31aを介して調節器21に伝えられる。調節器21は、硝酸性窒素濃度の計測値と予め定められた目標値との差に応じて、無酸素槽5へのバイパス流入下水量を例えば(1.1)式に従って得られる値とする信号を出力する。調節器21の出力は信号線21aを介して初沈−無酸素槽バイパス流入ポンプ11に伝えられるとともに、信号線21a及び信号線21bを介して演算器200に伝えられる。
生物反応槽2に流入する下水のりん酸性りん濃度は、りん酸性りん濃度計141で計測され、計測値は信号線141aを介して調節器127に伝えられる。また、設定器137に設定された目標値は、信号線137aを介して調節器127に伝えられる。調節器127は、りん酸性りん濃度の計測値と予め定められた目標値との差に応じて、嫌気槽4への流入下水量を例えば(14.1)式と同様の式に従って得られる値とする信号を出力する。調節器127の出力は信号線127aを介して演算器200に伝えられる。
また、生物反応槽2に流入する下水のりん酸性りん濃度の計測値が放流水のりん酸性りん濃度の目標値よりどれくらい大きいかに応じて、最初沈殿池1への流入下水量が増減することにより、嫌気槽4への流入下水量が増減し、嫌気槽4への有機物供給量が増減する。その結果、りん吐出量が増減し、りん除去量が増減する。
また、この実施の形態235によれば、最初沈殿池1への流入下水量を調節するとともに無酸素槽5へのバイパス流入下水量を調節するので、嫌気槽4へ供給する有機物量に影響を与えることなく、無酸素槽5へのバイパス流入下水量を調節することができる効果が得られる。さらに、この実施の形態235によれば、最初沈殿池1への流入下水量を調節することにより嫌気槽4への流入下水量を調節するので、無酸素槽5へ供給する有機物量に影響を与えることなく、嫌気槽4への流入下水量を調節することができる効果が得られる。
また、この実施の形態235によれば、最初沈殿池1から流出する下水の一部を無酸素槽5にバイパス流入するので、無酸素槽5へのバイパス流中にはSS成分が少なく、初沈−無酸素槽バイパス流入ポンプ11の負荷を軽減できる効果が得られる。
図236はこの発明の実施の形態236による生物学的水処理装置の制御装置を示す構成図である。本実施の形態は、脱窒量を検知する手段として無酸素槽内の混合液中の下水の酸化還元電位を計測する酸化還元電位計を備え、系外から流入するりんの量を検知する手段として生物反応槽に流入する下水のりん酸性りん濃度を計測するりん酸性りん濃度計を備え、無酸素槽へのバイパス流入下水量及び最初沈殿池への流入下水量を調節するように装置を構成したものである。図236において、200は調節器22の出力値と調節器127の出力値とに応じて最初沈殿池1への流入下水量を所定の値とする信号を最初沈殿池流入ポンプ14に出力する演算器である。演算器200は、信号線22bを介して信号線22aと、信号線127aを介して調節器127と、信号線200aを介して最初沈殿池流入ポンプ14と接続されている。その他の構成要素は図4及び図235で同一符号を付して示したものと同一あるいは同等であるため、その詳細な説明は省略する。
実施の形態4の場合と同様に、無酸素槽5へのバイパス流入下水量を調節する。すなわち、(2.1)式に従って得られる値の信号を初沈−無酸素槽バイパス流入ポンプ11に出力する。
また、実施の形態235の場合と同様に、最初沈殿池1への流入下水量を調節する。すなわち、(24.1)式と同様な式に従って得られる値の信号を最初沈殿池流入ポンプ14に出力する。
また、この実施の形態236によれば、最初沈殿池1への流入下水量を調節するとともに無酸素槽5へのバイパス流入下水量を調節するので、嫌気槽4へ供給する有機物量に影響を与えることなく、無酸素槽5へのバイパス流入下水量を調節することができる効果が得られる。さらに、この実施の形態236によれば、最初沈殿池1への流入下水量を調節することにより嫌気槽4への流入下水量を調節するので、無酸素槽5へ供給する有機物量に影響を与えることなく、嫌気槽4への流入下水量を調節することができる効果が得られる。
また、この実施の形態236によれば、最初沈殿池1から流出する下水の一部を無酸素槽5にバイパス流入するので、無酸素槽5へのバイパス流中にはSS成分が少なく、初沈−無酸素槽バイパス流入ポンプ11の負荷を軽減できる効果が得られる。
図237はこの発明の実施の形態237による生物学的水処理装置の制御装置を示す構成図である。本実施の形態は、脱窒量を検知する手段として無酸素槽内の混合液中の下水の硝酸性窒素濃度と放流水の硝酸性窒素濃度との差を演算する装置を備え、系外から流入するりんの量を検知する手段として生物反応槽2に流入する下水のりん酸性りん濃度を計測するりん酸性りん濃度計を備え、無酸素槽へのバイパス流入下水量及び最初沈殿池への流入下水量を調節するように装置を構成したものである。図237において、200は調節器23の出力値と調節器127の出力値とに応じて最初沈殿池1への流入下水量を所定の値とする信号を最初沈殿池流入ポンプ14に出力する演算器である。演算器200は、信号線23bを介して信号線23aと、信号線127aを介して調節器127と、信号線200aを介して最初沈殿池流入ポンプ14と接続されている。その他の構成要素は図6及び図235で同一符号を付して示したものと同一あるいは同等であるため、その詳細な説明は省略する。
実施の形態6の場合と同様に、無酸素槽5へのバイパス流入下水量を調節する。すなわち、(3.1)式に従って得られる値の信号を初沈−無酸素槽バイパス流入ポンプ11に出力する。
また、実施の形態235の場合と同様に、最初沈殿池1への流入下水量を調節する。すなわち、(24.1)式と同様な式に従って得られる値の信号を最初沈殿池流入ポンプ14に出力する。
また、この実施の形態237によれば、最初沈殿池1への流入下水量を調節するとともに無酸素槽5へのバイパス流入下水量を調節するので、嫌気槽4へ供給する有機物量に影響を与えることなく、無酸素槽5へのバイパス流入下水量を調節することができる効果が得られる。さらに、この実施の形態237によれば、最初沈殿池1への流入下水量を調節することにより嫌気槽4への流入下水量を調節するので、無酸素槽5へ供給する有機物量に影響を与えることなく、嫌気槽4への流入下水量を調節することができる効果が得られる。
また、この実施の形態237によれば、最初沈殿池1から流出する下水の一部を無酸素槽5にバイパス流入するので、無酸素槽5へのバイパス流中にはSS成分が少なく、初沈−無酸素槽バイパス流入ポンプ11の負荷を軽減できる効果が得られる。
図238はこの発明の実施の形態238による生物学的水処理装置の制御装置を示す構成図である。本実施の形態は、脱窒量を検知する手段として無酸素槽内の混合液中の下水の硝酸性窒素濃度を推定する装置を備え、系外から流入するりんの量を検知する手段として生物反応槽に流入する下水のりん酸性りん濃度を計測するりん酸性りん濃度計を備え、無酸素槽へのバイパス流入下水量及び最初沈殿池への流入下水量を調節するように装置を構成したものである。図238において、各構成要素は図8及び図235で同一符号を付して示したものと同一あるいは同等であるため、その詳細な説明は省略する。
実施の形態8の場合と同様に、無酸素槽5へのバイパス流入下水量を調節する。すなわち、(1.1)式と同様な式に従って得られる値の信号を初沈−無酸素槽バイパス流入ポンプ11に出力する。
また、実施の形態235の場合と同様に、最初沈殿池1への流入下水量を調節する。すなわち、(24.1)式と同様な式に従って得られる値の信号を最初沈殿池流入ポンプ14に出力する。
また、この実施の形態238によれば、最初沈殿池1への流入下水量を調節するとともに無酸素槽5へのバイパス流入下水量を調節するので、嫌気槽4へ供給する有機物量に影響を与えることなく、無酸素槽5へのバイパス流入下水量を調節することができる効果が得られる。さらに、この実施の形態238によれば、最初沈殿池1への流入下水量を調節することにより嫌気槽4への流入下水量を調節するので、無酸素槽5へ供給する有機物量に影響を与えることなく、嫌気槽4への流入下水量を調節することができる効果が得られる。
また、この実施の形態238によれば、最初沈殿池1から流出する下水の一部を無酸素槽5にバイパス流入するので、無酸素槽5へのバイパス流中にはSS成分が少なく、初沈−無酸素槽バイパス流入ポンプ11の負荷を軽減できる効果が得られる。
図239はこの発明の実施の形態239による生物学的水処理装置の制御装置を示す構成図である。本実施の形態は、系外に流出窒素の量を検知する手段として放流水の硝酸性窒素濃度を計測する硝酸性窒素濃度計を備え、系外から流入するりんの量を検知する手段として生物反応槽に流入する下水のりん酸性りん濃度を計測するりん酸性りん濃度計を備え、無酸素槽へのバイパス流入下水量及び最初沈殿池への流入下水量を調節するように装置を構成したものである。図239において、200は調節器24の出力値と調節器127の出力値とに応じて最初沈殿池1への流入下水量を所定の値とする信号を最初沈殿池流入ポンプ14に出力を調節する演算器である。演算器200は、信号線24bを介して信号線24aと、信号線127aを介して調節器127と、信号線200aを介して最初沈殿池流入ポンプ14と接続されている。その他の構成要素は図10及び図235で同一符号を付して示したものと同一あるいは同等であるため、その詳細な説明は省略する。
実施の形態10の場合と同様に、無酸素槽5へのバイパス流入下水量を調節する。すなわち、(4.1)式に従って得られる値の信号を初沈−無酸素槽バイパス流入ポンプ11に出力する。
また、実施の形態235の場合と同様に、最初沈殿池1への流入下水量を調節する。すなわち、(24.1)式と同様な式に従って得られる値の信号を最初沈殿池流入ポンプ14に出力する。
また、この実施の形態239によれば、最初沈殿池1への流入下水量を調節するとともに無酸素槽5へのバイパス流入下水量を調節するので、嫌気槽4へ供給する有機物量に影響を与えることなく、無酸素槽5へのバイパス流入下水量を調節することができる効果が得られる。さらに、この実施の形態239によれば、最初沈殿池1への流入下水量を調節することにより嫌気槽4への流入下水量を調節するので、無酸素槽5へ供給する有機物量に影響を与えることなく、嫌気槽4への流入下水量を調節することができる効果が得られる。
また、この実施の形態239によれば、最初沈殿池1から流出する下水の一部を無酸素槽5にバイパス流入するので、無酸素槽5へのバイパス流中にはSS成分が少なく、初沈−無酸素槽バイパス流入ポンプ11の負荷を軽減できる効果が得られる。
図240はこの発明の実施の形態240による生物学的水処理装置の制御装置を示す構成図である。本実施の形態は、系外に流出する窒素の量を検知する手段として放流水の硝酸性窒素濃度を計測する硝酸性窒素濃度計を備え、系外から流入するりんの量を検知する手段として生物反応槽に流入する下水のりん酸性りん濃度を計測するりん酸性りん濃度計を備え、無酸素槽へのバイパス流入下水量及び最初沈殿池への流入下水量を調節するように装置を構成したものである。図240において、200は調節器25の出力値と調節器127の出力値とに応じて最初沈殿池1への流入下水量を所定の値とする信号を最初沈殿池流入ポンプ14に出力する演算器である。演算器200は、信号線25bを介して信号線25aと、信号線127aを介して調節器127と、信号線200aを介して最初沈殿池流入ポンプ14と接続されている。その他の構成要素は図12及び図235で同一符号を付して示したものと同一あるいは同等であるため、その詳細な説明は省略する。
実施の形態12の場合と同様に、無酸素槽5へのバイパス流入下水量を調節する。すなわち、(5.1)式に従って得られる値の信号を初沈−無酸素槽バイパス流入ポンプ11に出力する。
また、実施の形態235の場合と同様に、最初沈殿池1への流入下水量を調節する。すなわち、(24.1)式と同様な式に従って得られる値の信号を最初沈殿池流入ポンプ14に出力する。
また、この実施の形態240によれば、最初沈殿池1への流入下水量を調節するとともに無酸素槽5へのバイパス流入下水量を調節するので、嫌気槽4へ供給する有機物量に影響を与えることなく、無酸素槽5へのバイパス流入下水量を調節することができる効果が得られる。さらに、この実施の形態235によれば、最初沈殿池1への流入下水量を調節することにより嫌気槽4への流入下水量を調節するので、無酸素槽5へ供給する有機物量に影響を与えることなく、嫌気槽4への流入下水量を調節することができる効果が得られる。
また、この実施の形態240によれば、最初沈殿池1から流出する下水の一部を無酸素槽5にバイパス流入するので、無酸素槽5へのバイパス流中にはSS成分が少なく、初沈−無酸素槽バイパス流入ポンプ11の負荷を軽減できる効果が得られる。
図241はこの発明の実施の形態241による生物学的水処理装置の制御装置を示す構成図である。本実施の形態は、系外から流入する窒素の量を検知する手段として生物反応槽に流入する下水の全窒素濃度を計測する全窒素濃度計を備え、系外から流入するりんの量を検知する手段として生物反応槽に流入する下水のりん酸性りん濃度を計測するりん酸性りん濃度計を備え、無酸素槽へのバイパス流入下水量及び最初沈殿池への流入下水量を調節するように装置を構成したものである。図241において、200は調節器26の出力値と調節器127の出力値とに応じて最初沈殿池1への流入下水量を所定の値とする信号を最初沈殿池流入ポンプ14に出力する演算器である。演算器200は、信号線26bを介して信号線26aと、信号線127aを介して調節器127と、信号線200aを介して最初沈殿池流入ポンプ14と接続されている。その他の構成要素は図14及び図235で同一符号を付して示したものと同一あるいは同等であるため、その詳細な説明は省略する。
実施の形態14の場合と同様に、無酸素槽5へのバイパス流入下水量を調節する。すなわち、(6.1)式に従って得られる値の信号を初沈−無酸素槽バイパス流入ポンプ11に出力する。
また、実施の形態235の場合と同様に、最初沈殿池1への流入下水量を調節する。すなわち、(24.1)式と同様な式に従って得られる値の信号を最初沈殿池流入ポンプ14に出力する。
また、この実施の形態241によれば、最初沈殿池1への流入下水量を調節するとともに無酸素槽5へのバイパス流入下水量を調節するので、嫌気槽4へ供給する有機物量に影響を与えることなく、無酸素槽5へのバイパス流入下水量を調節することができる効果が得られる。さらに、この実施の形態241によれば、最初沈殿池1への流入下水量を調節することにより嫌気槽4への流入下水量を調節するので、無酸素槽5へ供給する有機物量に影響を与えることなく、嫌気槽4への流入下水量を調節することができる効果が得られる。
また、この実施の形態241によれば、最初沈殿池1から流出する下水の一部を無酸素槽5にバイパス流入するので、無酸素槽5へのバイパス流中にはSS成分が少なく、初沈−無酸素槽バイパス流入ポンプ11の負荷を軽減できる効果が得られる。
図242はこの発明の実施の形態242による生物学的水処理装置の制御装置を示す構成図である。本実施の形態は、系外から流入する窒素の量を検知する手段として生物反応槽に流入する下水の全窒素濃度を計測する全窒素濃度計を備え、系外から流入するりんの量を検知する手段として生物反応槽に流入する下水のりん酸性りん濃度を計測するりん酸性りん濃度計を備え、無酸素槽へのバイパス流入下水量及び最初沈殿池への流入下水量を調節するように装置を構成したものである。図242において、200は調節器27の出力値と調節器127の出力値とに応じて最初沈殿池1への流入下水量を所定の値とする信号を最初沈殿池流入ポンプ14に出力する演算器である。演算器200は、信号線27bを介して信号線27aと、信号線127aを介して調節器127と、信号線200aを介して最初沈殿池流入ポンプ14と接続されている。その他の構成要素は図16及び図235で同一符号を付して示したものと同一あるいは同等であるため、その詳細な説明は省略する。
実施の形態16の場合と同様に、無酸素槽5へのバイパス流入下水量を調節する。すなわち、(7.1)式に従って得られる値の信号を初沈−無酸素槽バイパス流入ポンプ11に出力する。
また、実施の形態235の場合と同様に、最初沈殿池1への流入下水量を調節する。すなわち、(24.1)式と同様な式に従って得られる値の信号を最初沈殿池流入ポンプ14に出力する。
また、この実施の形態242によれば、最初沈殿池1への流入下水量を調節するとともに無酸素槽5へのバイパス流入下水量を調節するので、嫌気槽4へ供給する有機物量に影響を与えることなく、無酸素槽5へのバイパス流入下水量を調節することができる効果が得られる。さらに、この実施の形態242によれば、最初沈殿池1への流入下水量を調節することにより嫌気槽4への流入下水量を調節するので、無酸素槽5へ供給する有機物量に影響を与えることなく、嫌気槽4への流入下水量を調節することができる効果が得られる。
また、この実施の形態242によれば、最初沈殿池1から流出する下水の一部を無酸素槽5にバイパス流入するので、無酸素槽5へのバイパス流中にはSS成分が少なく、初沈−無酸素槽バイパス流入ポンプ11の負荷を軽減できる効果が得られる。
図243はこの発明の実施の形態243による生物学的水処理装置の制御装置を示す構成図である。本実施の形態は、脱窒量を検知する手段として無酸素槽内の混合液中の下水の硝酸性窒素濃度を計測する硝酸性窒素濃度計を備え、系外から流入するりんの量を検知する手段として生物反応槽2に流入する下水のりん酸性りん濃度を計測するりん酸性りん濃度計を備え、無酸素槽へのバイパス流入下水量及び最初沈殿池への流入下水量を調節するように装置を構成したものである。図243において、14は最初沈殿池1に流入する下水の流量を調節するために配管aに設けられた最初沈殿池流入ポンプである。
その他の構成要素は図2で同一符号を付して示したものと同一あるいは同等であるため、その詳細な説明は省略する。
無酸素槽5内の混合液中の下水の硝酸性窒素濃度は、硝酸性窒素濃度計43で計測され、計測値は信号線43aを介して調節器21に伝えられる。また、設定器31に設定された目標値は、信号線31aを介して調節器21に伝えられる。調節器21は、硝酸性窒素濃度の計測値と予め定められた目標値との差に応じて、無酸素槽5へのバイパス流入下水量を例えば(1.1)式に従って得られる値とする信号を出力する。調節器21の出力は信号線21aを介して初沈−無酸素槽バイパス流入ポンプ11に伝えられるとともに、信号線21a及び信号線21bを介して演算器200に伝えられる。
生物反応槽2に流入する下水のりん酸性りん濃度は、りん酸性りん濃度計141で計測され、計測値は信号線141aを介して調節器128に伝えられる。調節器128は、りん酸性りん濃度の計測値に応じて、嫌気槽4へのバイパス流入下水量を例えば(15.1)式と同様の式に従って得られる値とする信号を出力する。調節器128の出力は信号線128aを介して演算器200に伝えられる。
また、りん酸性りん濃度の計測値がどれくらい大きいかに応じて、最初沈殿池1への流入下水量が増減することにより、嫌気槽4への流入下水量が増減し、嫌気槽4への有機物供給量が増減する。その結果、りん吐出量が増減し、りん除去量が増減する。
また、この実施の形態243によれば、最初沈殿池1への流入下水量を調節するとともに無酸素槽5へのバイパス流入下水量を調節するので、嫌気槽4へ供給する有機物量に影響を与えることなく、無酸素槽5へのバイパス流入下水量を調節することができる効果が得られる。さらに、この実施の形態243によれば、最初沈殿池1への流入下水量を調節することにより嫌気槽4への流入下水量を調節するので、無酸素槽5へ供給する有機物量に影響を与えることなく、嫌気槽4への流入下水量を調節することができる効果が得られる。
また、この実施の形態243によれば、最初沈殿池1から流出する下水の一部を無酸素槽5にバイパス流入するので、無酸素槽5へのバイパス流中にはSS成分が少なく、初沈−無酸素槽バイパス流入ポンプ11の負荷を軽減できる効果が得られる。
図244はこの発明の実施の形態244による生物学的水処理装置の制御装置を示す構成図である。本実施の形態は、脱窒量を検知する手段として無酸素槽内の混合液中の下水の酸化還元電位を計測する酸化還元電位計を備え、系外から流入するりんの量を検知する手段として生物反応槽に流入する下水のりん酸性りん濃度を計測するりん酸性りん濃度計を備え、無酸素槽へのバイパス流入下水量及び最初沈殿池への流入下水量を調節するように装置を構成したものである。図244において、200は調節器22の出力値と調節器128の出力値とに応じて最初沈殿池1への流入下水量を所定の値とする信号を最初沈殿池流入ポンプ14に出力する演算器である。演算器200は、信号線22bを介して信号線22aと、信号線128aを介して調節器128と、信号線200aを介して最初沈殿池流入ポンプ14と接続されている。その他の構成要素は図4及び図243で同一符号を付して示したものと同一あるいは同等であるため、その詳細な説明は省略する。
実施の形態4の場合と同様に、無酸素槽5へのバイパス流入下水量を調節する。すなわち、(2.1)式に従って得られる値の信号を初沈−無酸素槽バイパス流入ポンプ11に出力する。
また、実施の形態243の場合と同様に、最初沈殿池1への流入下水量を調節する。すなわち、(24.1)式と同様な式に従って得られる値の信号を最初沈殿池流入ポンプ14に出力する。
また、この実施の形態244によれば、最初沈殿池1への流入下水量を調節するとともに無酸素槽5へのバイパス流入下水量を調節するので、嫌気槽4へ供給する有機物量に影響を与えることなく、無酸素槽5へのバイパス流入下水量を調節することができる効果が得られる。さらに、この実施の形態244によれば、最初沈殿池1への流入下水量を調節することにより嫌気槽4への流入下水量を調節するので、無酸素槽5へ供給する有機物量に影響を与えることなく、嫌気槽4への流入下水量を調節することができる効果が得られる。
また、この実施の形態244によれば、最初沈殿池1から流出する下水の一部を無酸素槽5にバイパス流入するので、無酸素槽5へのバイパス流中にはSS成分が少なく、初沈−無酸素槽バイパス流入ポンプ11の負荷を軽減できる効果が得られる。
図245はこの発明の実施の形態245による生物学的水処理装置の制御装置を示す構成図である。本実施の形態は、脱窒量を検知する手段として無酸素槽内の混合液中の下水の硝酸性窒素濃度と放流水の硝酸性窒素濃度との差を演算する装置を備え、系外から流入するりんの量を検知する手段として生物反応槽に流入する下水のりん酸性りん濃度を計測するりん酸性りん濃度計を備え、無酸素槽へのバイパス流入下水量及び最初沈殿池への流入下水量を調節するように装置を構成したものである。図245において、200は調節器23の出力値と調節器128の出力値とに応じて最初沈殿池1への流入下水量を所定の値とする信号を最初沈殿池流入ポンプ14に出力する演算器である。演算器200は、信号線23bを介して信号線23aと、信号線128aを介して調節器128と、信号線200aを介して最初沈殿池流入ポンプ14と接続されている。その他の構成要素は図6及び図243で同一符号を付して示したものと同一あるいは同等であるため、その詳細な説明は省略する。
実施の形態6の場合と同様に、無酸素槽5へのバイパス流入下水量を調節する。すなわち、(3.1)式に従って得られる値の信号を初沈−無酸素槽バイパス流入ポンプ11に出力する。
また、実施の形態243の場合と同様に、最初沈殿池1への流入下水量を調節する。すなわち、(24.1)式と同様な式に従って得られる値の信号を最初沈殿池流入ポンプ14に出力する。
また、この実施の形態245によれば、最初沈殿池1への流入下水量を調節するとともに無酸素槽5へのバイパス流入下水量を調節するので、嫌気槽4へ供給する有機物量に影響を与えることなく、無酸素槽5へのバイパス流入下水量を調節することができる効果が得られる。さらに、この実施の形態245によれば、最初沈殿池1への流入下水量を調節することにより嫌気槽4への流入下水量を調節するので、無酸素槽5へ供給する有機物量に影響を与えることなく、嫌気槽4への流入下水量を調節することができる効果が得られる。
また、この実施の形態245によれば、最初沈殿池1から流出する下水の一部を無酸素槽5にバイパス流入するので、無酸素槽5へのバイパス流中にはSS成分が少なく、初沈−無酸素槽バイパス流入ポンプ11の負荷を軽減できる効果が得られる。
図246はこの発明の実施の形態246による生物学的水処理装置の制御装置を示す構成図である。本実施の形態は、脱窒量を検知する手段として無酸素槽内の混合液中の下水の硝酸性窒素濃度を推定する装置を備え、系外から流入するりんの量を検知する手段として生物反応槽2に流入する下水水のりん酸性りん濃度を計測するりん酸性りん濃度計を備え、無酸素槽へのバイパス流入下水量及び最初沈殿池への流入下水量を調節するように装置を構成したものである。図246において、各構成要素は図8及び図243で同一符号を付して示したものと同一あるいは同等であるため、その詳細な説明は省略する。
実施の形態8の場合と同様に、無酸素槽5へのバイパス流入下水量を調節する。すなわち、(1.1)式と同様な式に従って得られる値の信号を初沈−無酸素槽バイパス流入ポンプ11に出力する。
また、実施の形態243の場合と同様に、最初沈殿池1への流入下水量を調節する。すなわち、(24.1)式と同様な式に従って得られる値の信号を最初沈殿池流入ポンプ14に出力する。
また、この実施の形態246によれば、最初沈殿池1への流入下水量を調節するとともに無酸素槽5へのバイパス流入下水量を調節するので、嫌気槽4へ供給する有機物量に影響を与えることなく、無酸素槽5へのバイパス流入下水量を調節することができる効果が得られる。さらに、この実施の形態246によれば、最初沈殿池1への流入下水量を調節することにより嫌気槽4への流入下水量を調節するので、無酸素槽5へ供給する有機物量に影響を与えることなく、嫌気槽4への流入下水量を調節することができる効果が得られる。
また、この実施の形態246によれば、最初沈殿池1から流出する下水の一部を無酸素槽5にバイパス流入するので、無酸素槽5へのバイパス流中にはSS成分が少なく、初沈−無酸素槽バイパス流入ポンプ11の負荷を軽減できる効果が得られる。
図247はこの発明の実施の形態247による生物学的水処理装置の制御装置を示す構成図である。本実施の形態は、系外に流出する窒素の量を検知する手段として放流水の硝酸性窒素濃度を計測する硝酸性窒素濃度計を備え、系外から流入するりんの量を検知する手段として生物反応槽に流入する下水のりん酸性りん濃度を計測するりん酸性りん濃度計を備え、無酸素槽へのバイパス流入下水量及び最初沈殿池への流入下水量を調節するように装置を構成したものである。図247において、200は調節器24の出力値と調節器128の出力値とに応じて最初沈殿池1への流入下水量を所定の値とする信号を最初沈殿池流入ポンプ14に出力する演算器である。演算器200は、信号線24bを介して信号線24aと、信号線128aを介して調節器128と、信号線200aを介して最初沈殿池流入ポンプ14と接続されている。その他の構成要素は図10及び図243で同一符号を付して示したものと同一あるいは同等であるため、その詳細な説明は省略する。
実施の形態10の場合と同様に、無酸素槽5へのバイパス流入下水量を調節する。すなわち、(4.1)式に従って得られる値の信号を初沈−無酸素槽バイパス流入ポンプ11に出力する。
また、実施の形態243の場合と同様に、最初沈殿池1への流入下水量を調節する。すなわち、(24.1)式と同様な式に従って得られる値の信号を最初沈殿池流入ポンプ14に出力する。
また、この実施の形態247によれば、最初沈殿池1への流入下水量を調節するとともに無酸素槽5へのバイパス流入下水量を調節するので、嫌気槽4へ供給する有機物量に影響を与えることなく、無酸素槽5へのバイパス流入下水量を調節することができる効果が得られる。さらに、この実施の形態247によれば、最初沈殿池1への流入下水量を調節することにより嫌気槽4への流入下水量を調節するので、無酸素槽5へ供給する有機物量に影響を与えることなく、嫌気槽4への流入下水量を調節することができる効果が得られる。
また、この実施の形態247によれば、最初沈殿池1から流出する下水の一部を無酸素槽5にバイパス流入するので、無酸素槽5へのバイパス流中にはSS成分が少なく、初沈−無酸素槽バイパス流入ポンプ11の負荷を軽減できる効果が得られる。
図248はこの発明の実施の形態248による生物学的水処理装置の制御装置を示す構成図である。本実施の形態は、系外に流出する窒素の量を検知する手段として放流水の硝酸性窒素濃度を計測する硝酸性窒素濃度計を備え、系外から流入するりんの量を検知する手段として生物反応槽に流入する下水のりん酸性りん濃度を計測するりん酸性りん濃度計を備え、無酸素槽へのバイパス流入下水量及び最初沈殿池への流入下水量を調節するように装置を構成したものである。図248において、200は調節器25の出力値と調節器128の出力値とに応じて最初沈殿池1への流入下水量を所定の値とする信号を最初沈殿池流入ポンプ14に出力する演算器である。演算器200は、信号線25bを介して信号線25aと、信号線128aを介して調節器128と、信号線200aを介して最初沈殿池流入ポンプ14と接続されている。その他の構成要素は図12及び図243で同一符号を付して示したものと同一あるいは同等であるため、その詳細な説明は省略する。
実施の形態12の場合と同様に、無酸素槽5へのバイパス流入下水量を調節する。すなわち、(5.1)式に従って得られる値の信号を初沈−無酸素槽バイパス流入ポンプ11に出力する。
また、実施の形態243の場合と同様に、最初沈殿池1への流入下水量を調節する。すなわち、(24.1)式と同様な式に従って得られる値の信号を最初沈殿池流入ポンプ14に出力する。
また、この実施の形態248によれば、最初沈殿池1への流入下水量を調節するとともに無酸素槽5へのバイパス流入下水量を調節するので、嫌気槽4へ供給する有機物量に影響を与えることなく、無酸素槽5へのバイパス流入下水量を調節することができる効果が得られる。さらに、この実施の形態248によれば、最初沈殿池1への流入下水量を調節することにより嫌気槽4への流入下水量を調節するので、無酸素槽5へ供給する有機物量に影響を与えることなく、嫌気槽4への流入下水量を調節することができる効果が得られる。
また、この実施の形態248によれば、最初沈殿池1から流出する下水の一部を無酸素槽5にバイパス流入するので、無酸素槽5へのバイパス流中にはSS成分が少なく、初沈−無酸素槽バイパス流入ポンプ11の負荷を軽減できる効果が得られる。
図249はこの発明の実施の形態249による生物学的水処理装置の制御装置を示す構成図である。本実施の形態は、系外から流入する窒素の量を検知する手段として生物反応槽に流入する下水の全窒素濃度を計測する全窒素濃度計を備え、系外から流入するりんの量を検知する手段として生物反応槽に流入する下水のりん酸性りん濃度を計測するりん酸性りん濃度計を備え、無酸素槽へのバイパス流入下水量及び最初沈殿池への流入下水量を調節するように装置を構成したものである。図249において、200は調節器26の出力値と調節器128の出力値とに応じて最初沈殿池1への流入下水量を所定の値とする信号を最初沈殿池流入ポンプ14に出力する演算器である。演算器200は、信号線26bを介して信号線26aと、信号線128aを介して調節器128と、信号線200aを介して最初沈殿池流入ポンプ14と接続されている。その他の構成要素は図14及び図243で同一符号を付して示したものと同一あるいは同等であるため、その詳細な説明は省略する。
実施の形態14の場合と同様に、無酸素槽5へのバイパス流入下水量を調節する。すなわち、(6.1)式に従って得られる値の信号を初沈−無酸素槽バイパス流入ポンプ11に出力する。
また、実施の形態243の場合と同様に、最初沈殿池1への流入下水量を調節する。すなわち、(24.1)式と同様な式に従って得られる値の信号を最初沈殿池流入ポンプ14に出力する。
また、この実施の形態249によれば、最初沈殿池1への流入下水量を調節するとともに無酸素槽5へのバイパス流入下水量を調節するので、嫌気槽4へ供給する有機物量に影響を与えることなく、無酸素槽5へのバイパス流入下水量を調節することができる効果が得られる。さらに、この実施の形態249によれば、最初沈殿池1への流入下水量を調節することにより嫌気槽4への流入下水量を調節するので、無酸素槽5へ供給する有機物量に影響を与えることなく、嫌気槽4への流入下水量を調節することができる効果が得られる。
また、この実施の形態249によれば、最初沈殿池1から流出する下水の一部を無酸素槽5にバイパス流入するので、無酸素槽5へのバイパス流中にはSS成分が少なく、初沈−無酸素槽バイパス流入ポンプ11の負荷を軽減できる効果が得られる。
図250はこの発明の実施の形態250による生物学的水処理装置の制御装置を示す構成図である。本実施の形態は、系外から流入する窒素の量を検知する手段として生物反応槽に流入する下水の全窒素濃度を計測する全窒素濃度計を備え、系外から流入するりんの量を検知する手段として生物反応槽に流入する下水のりん酸性りん濃度を計測するりん酸性りん濃度計を備え、無酸素槽へのバイパス流入下水量及び最初沈殿池への流入下水量を調節するように装置を構成したものである。図250において、200は調節器27の出力値と調節器128の出力値とに応じて最初沈殿池1への流入下水量を所定の値とする信号を最初沈殿池流入ポンプ14に出力する演算器である。演算器200は、信号線27bを介して信号線27aと、信号線128aを介して調節器128と、信号線200aを介して最初沈殿池流入ポンプ14と接続されている。その他の構成要素は図16及び図243で同一符号を付して示したものと同一あるいは同等であるため、その詳細な説明は省略する。
実施の形態16の場合と同様に、無酸素槽5へのバイパス流入下水量を調節する。すなわち、(7.1)式に従って得られる値の信号を初沈−無酸素槽バイパス流入ポンプ11に出力する。
また、実施の形態243の場合と同様に、最初沈殿池1への流入下水量を調節する。すなわち、(24.1)式と同様な式に従って得られる値の信号を最初沈殿池流入ポンプ14に出力する。
また、この実施の形態250によれば、最初沈殿池1への流入下水量を調節するとともに無酸素槽5へのバイパス流入下水量を調節するので、嫌気槽4へ供給する有機物量に影響を与えることなく、無酸素槽5へのバイパス流入下水量を調節することができる効果が得られる。さらに、この実施の形態250によれば、最初沈殿池1への流入下水量を調節することにより嫌気槽4への流入下水量を調節するので、無酸素槽5へ供給する有機物量に影響を与えることなく、嫌気槽4への流入下水量を調節することができる効果が得られる。
また、この実施の形態250によれば、最初沈殿池1から流出する下水の一部を無酸素槽5にバイパス流入するので、無酸素槽5へのバイパス流中にはSS成分が少なく、初沈−無酸素槽バイパス流入ポンプ11の負荷を軽減できる効果が得られる。
図251はこの発明の実施の形態251による生物学的水処理装置の制御装置を示す構成図である。本実施の形態は、脱窒量を検知する手段として無酸素槽内の混合液中の下水の硝酸性窒素濃度を計測する硝酸性窒素濃度計を備え、無酸素槽へのバイパス流入下水量を調節するように装置を構成したものである。さらに、本実施の形態は、生物反応槽への流入下水量の変化傾向に応じて初沈−無酸素槽バイパス流入ポンプへの出力値を補正するように装置を構成したものである。図251において、43は無酸素槽5内の混合液中の下水の硝酸性窒素濃度を計測する硝酸性窒素濃度計、31は硝酸性窒素濃度の目標値を設定する設定器、21は硝酸性窒素濃度計43の計測値と設定器31に設定された目標値との差に応じて無酸素槽5へのバイパス流入下水量を所定の値とする信号を初沈−無酸素槽バイパス流入ポンプ11に出力する調節器、101は生物反応槽2への流入下水量を計測する流量計(補正手段)、111は生物反応槽2への流入下水量の変化傾向に応じて初沈−無酸素槽バイパス流入ポンプ11への出力値を補正する補正器(補正手段)である。硝酸性窒素濃度計43は無酸素槽5内に設けられ、流量計101は配管bに設けられている。調節器21は、信号線43aを介して硝酸性窒素濃度計43と、信号線31aを介して設定器31と接続されている。補正器111は、信号線101aを介して流量計101と、信号線21aを介して調節器21と、信号線111aを介して初沈−無酸素槽バイパス流入ポンプ11と接続されている。その他の構成要素は図2で同一符号を付して示したものと同一あるいは同等であるため、その詳細な説明は省略する。
無酸素槽5内の混合液中の下水の硝酸性窒素濃度は、硝酸性窒素濃度計43で計測され、計測値は信号線43aを介して調節器21に伝えられる。また、設定器31に設定された目標値は、信号線31aを介して調節器21に伝えられる。調節器21は、硝酸性窒素濃度の計測値と予め定められた目標値との差に応じて、無酸素槽5へのバイパス流入下水量を例えば(1.1)式に従って得られる値とする信号を出力する。調節器21の出力は信号線21aを介して補正器111に伝えられる。
生物反応槽2への流入下水量は、流量計101で計測され、計測値は信号線101aを介して補正器111に伝えられる。
H0=H0 +Khosei1(Qin−Qin-1) (25.1)
ここで、
H0:補正値
H0 :定数
Khosei1:定数
Qin:現在の生物反応槽2への流入下水量
Qin-1:1ステップ前の生物反応槽2への流入下水量
Qano_H =Qano ×H0 (25.2)
ここで、
Qano_H :補正後の無酸素槽5へのバイパス流入下水量
Qano :補正前の無酸素槽5へのバイパス流入下水量
補正器111の出力は信号線111aを介して初沈−無酸素槽バイパス流入ポンプ11に伝えられる。
また、生物反応槽2への流入下水量が増加すれば、無酸素槽5へのバイパス流入下水量が増加する方向に変化し、無酸素槽5への有機物供給量が増加する方向に変化する。逆に、生物反応槽2への流入下水量が減少すれば、無酸素槽5へのバイパス流入下水量が減少する方向に変化し、無酸素槽5への有機物供給量が減少する方向に変化する。
また、この実施の形態251によれば、生物反応槽2への流入下水量を測定し、生物反応槽2への流入下水量の変化傾向に応じて初沈−無酸素槽バイパス流入ポンプ11への出力値を補正し無酸素槽5へのバイパス流入下水量を調節することにより無酸素槽5へ供給する有機物量を調節するので、系外から流入する下水の流量が変動した場合に有機物を無酸素槽5に迅速かつ的確に供給できる効果が得られる。
また、本実施の形態では、初沈−無酸素槽バイパス流入ポンプ11への出力値を補正したが、上述した他の実施の形態で示した流入ポンプ、流入−無酸素槽バイパス流入ポンプ、最初沈殿池流入ポンプ、流入−嫌気槽バイパス流入ポンプへの出力値を補正する場合でも同様の効果が得られる。
図252はこの発明の実施の形態252による生物学的水処理装置の制御装置を示す構成図である。本実施の形態は、脱窒量を検知する手段として無酸素槽内の混合液中の下水の硝酸性窒素濃度を計測する硝酸性窒素濃度計を備え、無酸素槽へのバイパス流入下水量を調節するように装置を構成したものである。さらに、本実施の形態は、生物反応槽に流入する全窒素量の変化傾向に応じて初沈−無酸素槽バイパス流入ポンプへの出力値を補正するように装置を構成したものである。図252において、43は無酸素槽5内の混合液中の下水の硝酸性窒素濃度を計測する硝酸性窒素濃度計、31は硝酸性窒素濃度の目標値を設定する設定器、21は硝酸性窒素濃度計43の計測値と設定器31に設定された目標値との差に応じて無酸素槽5へのバイパス流入下水量を所定の値とする信号を初沈−無酸素槽バイパス流入ポンプ11に出力する調節器、101は生物反応槽2への流入下水量を計測する流量計(補正手段)、61は生物反応槽2に流入する下水の全窒素濃度を計測する全窒素濃度計(補正手段)、83は単位時間当たりに生物反応槽2に流入する全窒素量を演算する演算器(補正手段)、112は生物反応槽2に流入する全窒素量の変化傾向に応じて初沈−無酸素槽バイパス流入ポンプ11への出力値を補正する補正器(補正手段)である。硝酸性窒素濃度計43は無酸素槽5内に設けられ、流量計101及び全窒素濃度計61は配管bに設けられている。調節器21は、信号線43aを介して硝酸性窒素濃度計43と、信号線31aを介して設定器31と接続されている。演算器83は、信号線101aを介して流量計101と、信号線61aを介して全窒素濃度計61と接続されている。補正器112は、信号線83aを介して演算器83と、信号線21aを介して調節器21と、信号線112aを介して初沈−無酸素槽バイパス流入ポンプ11と接続されている。その他の構成要素は図2で同一符号を付して示したものと同一あるいは同等であるため、その詳細な説明は省略する。
無酸素槽5内の混合液中の下水の硝酸性窒素濃度は、硝酸性窒素濃度計43で計測され、計測値は信号線43aを介して調節器21に伝えられる。また、設定器31に設定された目標値は、信号線31aを介して調節器21に伝えられる。調節器21は、硝酸性窒素濃度の計測値と予め定められた目標値との差に応じて、無酸素槽5へのバイパス流入下水量を例えば(1.1)式に従って得られる値とする信号を出力する。調節器21の出力は信号線21aを介して補正器112に伝えられる。
生物反応槽2への流入下水量は、流量計101で計測され、計測値は信号線101aを介して演算器83に伝えられる。生物反応槽2に流入する下水の全窒素濃度は、全窒素濃度計61で計測され、計測値は信号線61aを介して演算器83に伝えられる。演算器83は、例えば下記の(26.1)式に従って、単位時間当たりに生物反応槽2に流入する全窒素量を演算する。
Nin=Qin×CTN_in (26.1)
ここで、
Nin:単位時間あたりに生物反応槽2に流入する全窒素量
Qin:生物反応槽2に流入する下水の流量
CTN_in:生物反応槽2に流入する下水の全窒素濃度
演算器83の出力は、信号線83aを介して補正器112に伝えられる。
H0=H0 +Khosei2(Nin−Nin-1) (26.2)
ここで、
H0:補正値
H0 :定数
Khosei2:定数
Nin:現在の生物反応槽2に流入する全窒素量
Nin-1:1ステップ前の生物反応槽2に流入する全窒素量
Qano_H =Qano ×H0 (26.3)
ここで、
Qano_H:補正後の無酸素槽5へのバイパス流入下水量
Qano :補正前の無酸素槽5へのバイパス流入下水量
補正器111の出力は信号線112aを介して初沈−無酸素槽バイパス流入ポンプ11に伝えられる。
また、生物反応槽2に流入する全窒素量が増加すれば、無酸素槽5へのバイパス流入下水量が増加する方向に変化し、無酸素槽5への有機物供給量が増加する方向に変化する。逆に、生物反応槽2に流入する全窒素量が減少すれば、無酸素槽5へのバイパス流入下水量が減少する方向に変化し、無酸素槽5への有機物供給量が減少する方向に変化する。
また、この実施の形態252によれば、生物反応槽2に流入する下水の流量及び全窒素濃度を測定し、生物反応槽2に流入する全窒素量の変化傾向に応じて初沈−無酸素槽バイパス流入ポンプ11への出力値を補正し無酸素槽5へのバイパス流入下水量を調節することにより無酸素槽5へ供給する有機物量を調節するので、系外から流入する下水の流量や濃度が変動した場合に有機物を無酸素槽5に迅速かつ的確に供給できる効果が得られる。
また、本実施の形態では、流量計101を配管bに設置していたが、配管dに設置した場合でも同様の効果が得られる。
また、本実施の形態では、全窒素濃度計61を配管bに設置していたが、配管aに設置した場合でも同様の効果が得られる。
また、本実施の形態では、初沈−無酸素槽バイパス流入ポンプ11への出力値を補正したが、上述した他の実施の形態で示した流入ポンプ、流入−無酸素槽バイパス流入ポンプ、最初沈殿池流入ポンプ、流入−嫌気槽バイパス流入ポンプへの出力値を補正する場合でも同様の効果が得られる。
上述した実施の形態1から実施の形態252のうちのある実施の形態では、無酸素槽5や嫌気槽4や最初沈殿池1への流入下水量を調節するために、生物反応槽2に流入する下水の全窒素濃度やアンモニア性窒素濃度を用いる場合あるいは生物反応槽2に流入する下水のりん酸性りん濃度や全りん濃度を用いる場合について説明したが、単位時間あたりに生物反応槽2に流入する窒素量あるいはりん量を用いて無酸素槽5や嫌気槽4や最初沈殿池1に流入する下水の流量を調節する場合であっても同様の効果が得られる。
上述した実施の形態1から実施の形態252のうちのある実施の形態では、無酸素槽5や嫌気槽4や最初沈殿池1への流入下水量を調節するために、放流水の硝酸性窒素濃度や全窒素濃度を用いる場合あるいは放流水のりん酸性りん濃度や全りん濃度を用いる場合について説明したが、単位時間当たりに系外に流出する窒素量あるいはりん量を用いて無酸素槽5や嫌気槽4や最初沈殿池1への流入下水量を調節する場合であっても同様の効果が得られる。
上述した実施の形態1から実施の形態254のうちのある実施の形態では、系外に流出する窒素の量あるいはりんの量を、放流水の硝酸性窒素濃度や全窒素濃度あるいは放流水のりん酸性りん濃度や全りん濃度を計測することにより検知する場合について説明したが、好気槽6末端の混合液中の下水の窒素濃度あるいはりん濃度を計測することにより検知する場合であっても同様の効果が得られる。
上述した実施の形態1から実施の形態254のうちのある実施の形態では、系外に流出する窒素の量あるいはりんの量を、放流水の硝酸性窒素濃度や全窒素濃度あるいは放流水のりん酸性りん濃度や全りん濃度を計測することにより検知する場合について説明したが、生物反応槽2から流出する混合液中の下水の窒素濃度あるいはりん濃度を計測することにより検知する場合であっても同様の効果が得られる。
上述した実施の形態1から実施の形態254のうちのある実施の形態では、系外に流出する窒素の量あるいはりんの量を、放流水の硝酸性窒素濃度や全窒素濃度あるいは放流水のりん酸性りん濃度や全りん濃度を計測することにより検知する場合について説明したが、最終沈殿池3内の上澄水の窒素濃度あるいはりん濃度を計測することにより検知する場合であっても同様の効果が得られる。
上述した実施の形態1から実施の形態254のうちのある実施の形態では、系外から流入する窒素の量あるいはりんの量を、生物反応槽2に流入する下水の全窒素濃度やアンモニア性窒素濃度あるいは生物反応槽2に流入する下水のりん酸性りん濃度や全りん濃度を計測することにより検知する場合について説明したが、最初沈殿池1に流入する下水の窒素濃度あるいはりん濃度を計測することにより検知する場合であっても同様の効果が得られる。
上述した実施の形態1から実施の形態254のうちのある実施の形態では、系外から流入する窒素の量あるいはりんの量を、生物反応槽2に流入する下水の全窒素濃度やアンモニア性窒素濃度あるいは生物反応槽2に流入する下水のりん酸性りん濃度や全りん濃度を計測することにより検知する場合について説明したが、嫌気槽4先端の混合液中の下水の窒素濃度あるいはりん濃度を計測することにより検知する場合であっても同様の効果が得られる。
上述した実施の形態1から実施の形態254のうちのある実施の形態では、系外から流入する窒素の量あるいはりんの量を、生物反応槽2に流入する下水の全窒素濃度やアンモニア性窒素濃度あるいは生物反応槽2に流入する下水のりん酸性りん濃度や全りん濃度を計測することにより検知する場合について説明したが、最初沈殿池1内の下水の窒素濃度あるいはりん濃度を計測することにより検知する場合であっても同様の効果が得られる。
上述した実施の形態1から実施の形態260のうちのある実施の形態では、無酸素槽5へのバイパス流入下水量を、初沈−無酸素槽バイパス流入ポンプ11を用いて調節する場合について説明したが、弁を用いて調節する場合であっても同様の効果が得られる。
上述した実施の形態1から実施の形態260のうちのある実施の形態では、無酸素槽5へのバイパス流入下水量を、流入−無酸素槽バイパス流入ポンプ12を用いて調節する場合について説明したが、弁を用いて調節する場合であっても同様の効果が得られる。
上述した実施の形態1から実施の形態260のうちのある実施の形態では、嫌気槽4へのバイパス流入下水量を、流入−嫌気槽バイパス流入ポンプ13を用いて調節する場合について説明したが、弁を用いて調節する場合であっても同様の効果が得られる。
上述した実施の形態1から実施の形態260のうちのある実施の形態では、最初沈殿池1への流入下水量を、最初沈殿池流入ポンプ14を用いて調節する場合について説明したが、弁を用いて調節する場合であっても同様の効果が得られる。
上述した実施の形態1から実施の形態260のうちのある実施の形態では、生物学的水処理装置への流入下水量を、流入ポンプ15を用いて調節する場合について説明したが、弁を用いて調節する場合であっても同様の効果が得られる。
また、上述した実施の形態1から実施の形態255のうちのある実施の形態では、窒素の量を検知する手段として、硝酸性窒素濃度計や全窒素濃度計を用いる場合について説明したが、窒素の量を検知できるものであればこれらに限るものではない。
また、上述した実施の形態1から実施の形態255のうちのある実施の形態では、りん吐出量を検知する手段として、りん酸性りん濃度計や酸化還元電位計やりん蓄積量計測器を用いる場合について説明したが、りん吐出量を検知できるものであればこれらに限るものではない。
また、上述した実施の形態1から実施の形態255のうちのある実施の形態では、りんの量を検知する手段として、りん酸性りん濃度計や全りん濃度計を用いる場合について説明したが、りんの量を検知できるものであればこれらに限るものではない。
また、上述した実施の形態252では、流量計を設けて、生物反応槽に流入する下水の流量や放流水の流量を計測するように構成したが、生物学的水処理装置に流入する下水の流量の変動が小さい場合は、これを省略し、所定の流量を設定するように装置を構成してもよい。
また、上述した各実施の形態では、時間連続のアナログ式で構成したが、時間不連続のアナログ式(サンプル値式)やデジタル式で構成しても、同様の効果が得られる。
また、上述した各実施の形態では、制御回路構成を示したが、これを計算機内にプログラム化して実装しても、同様の効果が得られる。
また、上述した各実施の形態では、制御回路を閉ループで構成したが、制御目標値をオペレータに提示する運転支援システムとして構成してもよい。
Claims (9)
- 最初沈殿池と、嫌気槽と無酸素槽と好気槽とを有する生物反応槽と、最終沈殿池とを備え、系外から流入した被処理水が上記最初沈殿池に流入し、上記最初沈殿池に流入した被処理水が上記最初沈殿池から流出し上記生物反応槽に流入して上記生物反応槽内に蓄えられている活性汚泥と混合し、被処理水と活性汚泥との混合液が上記嫌気槽、上記無酸素槽、上記好気槽の順に移動し、その間に被処理水が活性汚泥で処理され、上記生物反応槽から流出した混合液が上記最終沈殿池に流入して上記最終沈殿池で活性汚泥と活性汚泥処理後の被処理水とに分離され、活性汚泥処理後の被処理水が系外に放流される生物学的水処理装置に適用する生物学的水処理装置の制御装置において、
上記無酸素槽内の脱窒量を検知する脱窒量検知手段と、
上記嫌気槽を介さずに上記最初沈殿池から上記無酸素槽へバイパス流入される被処理水のバイパス流入被処理水量を、上記脱窒量検知手段の出力値に応じた所定の値とする信号を出力する無酸素槽流入水量調節信号出力手段と、
上記嫌気槽内の混合液中の被処理水のりん吐出量を検知するりん吐出量検知手段と、
上記りん吐出量検知手段の出力値の目標値を設定するりん吐出目標値設定手段と、
上記りん吐出量検知手段の出力値と上記りん吐出目標値設定手段に設定された目標値との差に応じて上記嫌気槽への流入被処理水量を所定の値とする信号を出力する嫌気槽流入水量調節信号出力手段と、
上記無酸素槽流入水量調節信号出力手段の出力値及び上記嫌気槽流入水量調節信号出力手段の出力値に応じて上記最初沈殿池への流入被処理水量を所定の値とする信号を出力する最初沈殿池流入水量調節信号出力手段と、
上記系外と上記最初沈殿池との間に設けられ、上記最初沈殿池流入水量調節信号出力手段の出力値に応じて上記最初沈殿池への流入被処理水量を調節する最初沈殿池流入水量調節手段とを備えた生物学的水処理装置の制御装置。 - りん吐出量検知手段は、嫌気槽内の混合液中の被処理水のりん酸性りん濃度を計測するりん酸性りん濃度計を備えて成ることを特徴とする請求項1記載の生物学的水処理装置の制御装置。
- りん吐出量検知手段は、嫌気槽内の混合液中の被処理水の酸化還元電位を計測する酸化還元電位計を備えて成ることを特徴とする請求項1記載の生物学的水処理装置の制御装置。
- りん吐出量検知手段は、嫌気槽内の混合液中のりん蓄積菌のりん含有量を計測するりん含有量計測器を備えて成ることを特徴とする請求項1記載の生物学的水処理装置の制御装置。
- りん吐出量検知手段は、嫌気槽内の混合液中の被処理水のりん酸性りん濃度と活性汚泥処理前の被処理水のりん酸性りん濃度との差を演算する演算手段を備えて成ることを特徴とする請求項1記載の生物学的水処理装置の制御装置。
- 演算手段は、嫌気槽内の混合液中の被処理水のりん酸性りん濃度を計測するりん酸性りん濃度計と、活性汚泥処理前の被処理水のりん酸性りん濃度を計測するりん酸性りん濃度計とを備えて成ることを特徴とする請求項5記載の生物学的水処理装置の制御装置。
- りん吐出量検知手段は、嫌気槽内の混合液中の被処理水のりん酸性りん濃度を推定する推定手段を備えて成ることを特徴とする請求項1記載の生物学的水処理装置の制御装置。
- 推定手段は、嫌気槽内の混合液中の被処理水のりん酸性りん濃度を計測するりん酸性りん濃度計を備えて成ることを特徴とする請求項7記載の生物学的水処理装置の制御装置。
- 生物反応槽内への流入下水量の変化傾向、嫌気槽内の混合液の酸化還元電位の変化傾向、無酸素槽内への流入下水量の変化傾向のうちの少なくとも一つを含むプラントデータに応じて最初沈殿池流入水量調節手段への出力値を補正する補正手段を備えたことを特徴とする請求項1記載の生物学的水処理装置の制御装置。
Priority Applications (1)
| Application Number | Priority Date | Filing Date | Title |
|---|---|---|---|
| JP2006219946A JP4451422B2 (ja) | 2006-08-11 | 2006-08-11 | 生物学的水処理装置の制御装置 |
Applications Claiming Priority (1)
| Application Number | Priority Date | Filing Date | Title |
|---|---|---|---|
| JP2006219946A JP4451422B2 (ja) | 2006-08-11 | 2006-08-11 | 生物学的水処理装置の制御装置 |
Related Parent Applications (1)
| Application Number | Title | Priority Date | Filing Date |
|---|---|---|---|
| JP14372999A Division JP4183844B2 (ja) | 1999-05-24 | 1999-05-24 | 生物学的水処理装置の制御装置 |
Related Child Applications (1)
| Application Number | Title | Priority Date | Filing Date |
|---|---|---|---|
| JP2009234718A Division JP5467837B2 (ja) | 2009-10-09 | 2009-10-09 | 生物学的水処理装置の制御装置 |
Publications (2)
| Publication Number | Publication Date |
|---|---|
| JP2006326589A JP2006326589A (ja) | 2006-12-07 |
| JP4451422B2 true JP4451422B2 (ja) | 2010-04-14 |
Family
ID=37548859
Family Applications (1)
| Application Number | Title | Priority Date | Filing Date |
|---|---|---|---|
| JP2006219946A Expired - Fee Related JP4451422B2 (ja) | 2006-08-11 | 2006-08-11 | 生物学的水処理装置の制御装置 |
Country Status (1)
| Country | Link |
|---|---|
| JP (1) | JP4451422B2 (ja) |
Families Citing this family (1)
| Publication number | Priority date | Publication date | Assignee | Title |
|---|---|---|---|---|
| FR3008086B1 (fr) | 2013-07-08 | 2015-08-14 | Degremont | Procede et installation de denitrification biologique d'eaux residuaires |
-
2006
- 2006-08-11 JP JP2006219946A patent/JP4451422B2/ja not_active Expired - Fee Related
Also Published As
| Publication number | Publication date |
|---|---|
| JP2006326589A (ja) | 2006-12-07 |
Similar Documents
| Publication | Publication Date | Title |
|---|---|---|
| JP5791763B2 (ja) | 生物学的水処理装置の制御装置 | |
| EP1721870A1 (en) | Method of nitrifying ammonium-nitrogen-containing water and method of treating the same | |
| JP2012200705A (ja) | 窒素含有排水の処理方法及び装置 | |
| CN101654299B (zh) | 污水处理场的曝气风量控制装置 | |
| JP4229999B2 (ja) | 生物学的窒素除去装置 | |
| JP2012200705A5 (ja) | ||
| JP4183844B2 (ja) | 生物学的水処理装置の制御装置 | |
| JP4008694B2 (ja) | 下水処理場水質制御装置 | |
| JP5791762B2 (ja) | 生物学的水処理装置の制御装置 | |
| JP5575211B2 (ja) | 生物学的水処理装置の制御装置 | |
| JP4451422B2 (ja) | 生物学的水処理装置の制御装置 | |
| JP5467837B2 (ja) | 生物学的水処理装置の制御装置 | |
| JP6375257B2 (ja) | 水処理装置 | |
| JP5826328B2 (ja) | 生物学的水処理装置の制御装置 | |
| JPH11244890A (ja) | 生物学的水処理装置 | |
| JPH11244890A5 (ja) | ||
| JP2006142166A (ja) | 生物学的廃水処理装置およびその運転制御方法 | |
| JPH11244889A (ja) | 生物学的りん除去装置 | |
| JP2006315004A (ja) | 下水処理場水質制御装置 | |
| JPH08224594A (ja) | 生物学的硝化脱窒装置 | |
| JPH0362480B2 (ja) | ||
| JPH08117793A (ja) | 循環式硝化脱窒法における硝化反応および脱窒反応の状態監視方法 | |
| JPH05253597A (ja) | 活性汚泥処理における硝化反応制御装置 | |
| JP3260574B2 (ja) | 間欠曝気式活性汚泥法の制御方法 | |
| JP2010269276A (ja) | 水処理制御方法及び装置 |
Legal Events
| Date | Code | Title | Description |
|---|---|---|---|
| RD04 | Notification of resignation of power of attorney |
Free format text: JAPANESE INTERMEDIATE CODE: A7424 Effective date: 20070918 |
|
| RD04 | Notification of resignation of power of attorney |
Free format text: JAPANESE INTERMEDIATE CODE: A7424 Effective date: 20080703 |
|
| A977 | Report on retrieval |
Free format text: JAPANESE INTERMEDIATE CODE: A971007 Effective date: 20090729 |
|
| A131 | Notification of reasons for refusal |
Free format text: JAPANESE INTERMEDIATE CODE: A131 Effective date: 20090811 |
|
| A521 | Written amendment |
Free format text: JAPANESE INTERMEDIATE CODE: A523 Effective date: 20091009 |
|
| A131 | Notification of reasons for refusal |
Free format text: JAPANESE INTERMEDIATE CODE: A131 Effective date: 20091124 |
|
| A521 | Written amendment |
Free format text: JAPANESE INTERMEDIATE CODE: A523 Effective date: 20091222 |
|
| TRDD | Decision of grant or rejection written | ||
| A01 | Written decision to grant a patent or to grant a registration (utility model) |
Free format text: JAPANESE INTERMEDIATE CODE: A01 Effective date: 20100119 |
|
| A01 | Written decision to grant a patent or to grant a registration (utility model) |
Free format text: JAPANESE INTERMEDIATE CODE: A01 |
|
| A61 | First payment of annual fees (during grant procedure) |
Free format text: JAPANESE INTERMEDIATE CODE: A61 Effective date: 20100127 |
|
| R150 | Certificate of patent or registration of utility model |
Free format text: JAPANESE INTERMEDIATE CODE: R150 |
|
| FPAY | Renewal fee payment (event date is renewal date of database) |
Free format text: PAYMENT UNTIL: 20130205 Year of fee payment: 3 |
|
| FPAY | Renewal fee payment (event date is renewal date of database) |
Free format text: PAYMENT UNTIL: 20130205 Year of fee payment: 3 |
|
| FPAY | Renewal fee payment (event date is renewal date of database) |
Free format text: PAYMENT UNTIL: 20140205 Year of fee payment: 4 |
|
| R250 | Receipt of annual fees |
Free format text: JAPANESE INTERMEDIATE CODE: R250 |
|
| LAPS | Cancellation because of no payment of annual fees |
