JP2010141998A - 船舶の電力設備及びその運用方法 - Google Patents

船舶の電力設備及びその運用方法 Download PDF

Info

Publication number
JP2010141998A
JP2010141998A JP2008314656A JP2008314656A JP2010141998A JP 2010141998 A JP2010141998 A JP 2010141998A JP 2008314656 A JP2008314656 A JP 2008314656A JP 2008314656 A JP2008314656 A JP 2008314656A JP 2010141998 A JP2010141998 A JP 2010141998A
Authority
JP
Japan
Prior art keywords
power
energy storage
power generation
ship
energy
Prior art date
Legal status (The legal status is an assumption and is not a legal conclusion. Google has not performed a legal analysis and makes no representation as to the accuracy of the status listed.)
Granted
Application number
JP2008314656A
Other languages
English (en)
Other versions
JP5357526B2 (ja
Inventor
Takeshi Nakanishi
毅 中西
Morihiro Shimazaki
守弘 島崎
Yuji Naito
裕司 内藤
Current Assignee (The listed assignees may be inaccurate. Google has not performed a legal analysis and makes no representation or warranty as to the accuracy of the list.)
IHI Marine United Inc
Original Assignee
IHI Marine United Inc
Priority date (The priority date is an assumption and is not a legal conclusion. Google has not performed a legal analysis and makes no representation as to the accuracy of the date listed.)
Filing date
Publication date
Application filed by IHI Marine United Inc filed Critical IHI Marine United Inc
Priority to JP2008314656A priority Critical patent/JP5357526B2/ja
Publication of JP2010141998A publication Critical patent/JP2010141998A/ja
Application granted granted Critical
Publication of JP5357526B2 publication Critical patent/JP5357526B2/ja
Active legal-status Critical Current
Anticipated expiration legal-status Critical

Links

Images

Landscapes

  • Supply And Distribution Of Alternating Current (AREA)

Abstract

【課題】発電手段の発電容量を低減してエネルギー効率を高め、またGHG削減を図る船舶の電力設備及びその運用方法を提供する。
【解決手段】船舶内で発電する発電手段1と、電力を消費する船舶の電力消費部11,12,15と、発電手段1及び電力消費部11,12,15に接続し得るエネルギー貯蔵手段25とを備え、
電力消費部の電力需要11,12,15に対応して発電手段1及び/またはエネルギー貯蔵手段25を用い、もしくは発電手段1からエネルギー貯蔵手段25へエネルギーを充填するように構成する。
【選択図】図1

Description

本発明は、電力需要に対応する船舶の電力設備及びその運用方法に関するものである。
一般に船舶の電力設備は、図9に示す如く複数の発電機1(図9では4台)を備えており、発電機1は、主配電盤のメイン回路2に、切替手段3を有する回路4を介して接続されている。また発電機1の個数は、船舶が必要とする最大電力を基準にして設定されている。
更に電力設備は、電力を消費する電力消費部を備えており、電力消費部は主配電盤のメイン回路2に、切替手段5,6,7を有する複数の回路8,9,10を介して接続されており、電力消費部をコンテナ船の例で示すと、電力消費部は、船舶の推進及び船舶内の必要電力からなる第一電力消費系統11と、船舶に冷凍コンテナ等の荷を積載した際に生じる第二電力消費系統12と、船舶を横方向へ動かすバウスラスタを駆動し得るようバウスラスタ電動機14及び始動器13からなる第三電力消費系統15とを備えている。
このような電力設備のコンテナ船を運航する際には、通常航行時、出入港時、荷役時の電力需要に応じて発電機1の稼働台数を制御しており、コンテナ船が冷凍コンテナを積載し且つバウスラスタを駆動して出入港する場合には発電機1を全て稼働して第一電力消費系統11、第二電力消費系統12、第三電力消費系統15に対応しており、コンテナ船が冷凍コンテナを積載して通常航行する場合や冷凍コンテナを荷役する場合には、発電機1のうち数台を使用して第一電力消費系統11及び第二電力消費系統12に対応しており、コンテナ船が冷凍コンテナを積載することなく運航する場合には、発電機1のうち1台または2台を使用して第一電力消費系統11に対応するようにしている。
なお船舶の電力設備を備える構成としては、下記の先行技術文献が存在している。
特開2002−315195号公報
しかしながら、このような船舶において、バウスラスタを稼働して最大電力を必要とする時間は全体の運航時間の僅か数%であると共に、通常航行や荷役時に必要な電力は最大電力の約4割〜7割であるため、船舶の全体の運航において発電手段の発電容量の多くが無駄になり、エネルギー効率が悪いという問題があった。また近年、地球温暖化問題に対する国際的な問題意識の高まりに伴い、GHG(Green House Gas)削減が強く求められていた。
本発明は上述の実情に鑑みてなしたもので、発電手段の発電容量を低減してエネルギー効率を高め、またGHG削減を図る船舶の電力設備及びその運用方法を提供することを目的としている。
本発明の船舶の電力設備は、船舶内で発電する発電手段と、電力を消費する船舶の電力消費部と、前記発電手段及び電力消費部に接続し得るエネルギー貯蔵手段とを備え、
前記電力消費部の電力需要に対応して発電手段及び/またはエネルギー貯蔵手段を用い、もしくは発電手段からエネルギー貯蔵手段へエネルギーを充填するように構成するものである。
また本発明の船舶の電力設備において、発電手段、電力消費部、エネルギー貯蔵手段への回路を切り替える切替手段と、該切替手段を制御する制御部とを備え、前記制御部は、発電手段の発電負荷率とエネルギー貯蔵手段の充填量とから切替手段を切り替え、貯蔵された電気エネルギーまたは貯蔵されたエネルギーを電気エネルギーに変換して給電する単独給電モード、エネルギー貯蔵手段にエネルギーを充填する充填モード、エネルギー貯蔵手段よりエネルギーを電気エネルギーとして取り出し且つ発電手段を補助するアシストモード、エネルギー貯蔵手段を休止する休止モードを選択するように構成することが好ましい。
更に本発明の船舶の電力設備において、エネルギー貯蔵手段は、蓄電池装置、静電容量装置に代表される電気エネルギーの貯蔵手段、圧縮流体や気体の貯蔵装置、フライホイール等の電気以外の物理エネルギーの貯蔵装置、波力発電等の手段により発電したエネルギーの貯蔵装置から選択されたものであることが好ましい。
更にまた本発明の船舶の電力設備において、電力消費部は、船舶の推進及び船舶内の必要電力からなる第一電力消費系統と、船舶に荷を積載した際に生じる第二電力消費系統と、船舶の補助推進手段の駆動による第三電力消費系統とを備え、第三電力消費系統を用いる場合にはアシストモードで処理するように構成することが好ましい。
本発明の船舶の電力設備運用方法は、船舶内で発電する発電手段と、該発電手段に接続し得るエネルギー貯蔵手段とを用いて船舶の電気需要に対応する船舶の電力設備運用方法であって、発電手段の発電負荷率及びエネルギー貯蔵手段の充填量によって、エネルギー貯蔵手段に蓄えられたエネルギーを電気エネルギーに変換して給電する単独給電モード、発電手段の電力を回収してエネルギー貯蔵手段にエネルギーを充填する充填モード、エネルギー貯蔵手段により発電手段を補助するアシストモード、エネルギー貯蔵手段を休止する休止モードを選択するものである。
また本発明の船舶の電力設備運用方法において、単独給電モードは、発電手段の負荷率が負荷の基準値より小さく且つエネルギー貯蔵手段のエネルギー充填量が充填の基準値より大きい場合に、発電手段を停止してエネルギー貯蔵手段により給電し、
充填モードは、発電手段の負荷率が負荷の基準値より小さく且つエネルギー貯蔵手段の充填量が充填の基準値より小さい場合に、発電手段からエネルギー貯蔵手段へ充填し、
アシストモードは、発電手段の負荷率が負荷の基準値より大きく且つエネルギー貯蔵手段の充填量が充填の基準値より大きい場合に、発電手段と共にエネルギー貯蔵手段により給電し、
休止モードは、発電手段の負荷率が負荷の基準値より大きく且つエネルギー貯蔵手段の充填量が充填の基準値より小さい場合に、エネルギー貯蔵手段を休止するものであることが好ましい。
更に本発明の船舶の電力設備運用方法において、アシストモードは船舶の補助推進装置を駆動する場合に適用することが好ましい。
上記した本発明によれば、発電手段とエネルギー貯蔵手段とを備え、電力需要に対応して発電手段及び/またはエネルギー貯蔵手段を用い、もしくは発電手段からエネルギー貯蔵手段へ充填するので、電力需要において最大電力が必要な場合には発電手段とエネルギー貯蔵手段とを併用し、他の電力需要の場合には発電手段またはエネルギー貯蔵手段の一方を使用し、結果的に、発電手段の発電容量を低減してエネルギー効率を高めることができると共に、発電手段の台数を減らして製造コストを低減することができる。また発電手段の発電容量を低減すると共に発電手段からエネルギー貯蔵手段へ充填し得るので、不必要な発電を減らし、GHG削減を図ることができるという種々の優れた効果を奏し得る。
以下、本発明を実施する形態の第一例を添付図面を参照して説明する。
図1〜図7は本発明の船舶の電力設備及びその運用方法を実施する形態の第一例である。
本発明の船舶の電力設備及びその運用方法の形態の第一例は、船舶内で発電する発電手段と、電力を消費する船舶の電力消費部と、発電手段及び電力消費部に接続し得るエネルギー貯蔵手段とを備えている。ここで船舶の種類は、特に制限されるものではないが、コンテナ船、クレーン船、特殊船等のように航行時等の最低電力と他の用途による最大電力の差が大きいものが好ましい。
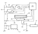
発電手段は、エンジン駆動の発電機1であって従来よりも少ない台数(図では2台)で設置されており、主配電盤のメイン回路16に、第一の給電側切替手段17を有する第一給電回路18を介して接続されている。
電力消費部は、船舶の推進及び船舶内の必要電力からなる通常の第一電力消費系統11と、船舶に冷凍コンテナ等の荷を積載した際に生じる第二電力消費系統12と、船舶を横方向に動かすバウスラスタを駆動し得るようバウスラスタ電動機14及び始動器13からなる第三電力消費系統15とを備えている。第一電力消費系統11は、主配電盤のメイン回路16に、第一切替手段19を有する第一回路20を介して接続され、第二電力消費系統12は、主配電盤のメイン回路16に、第二切替手段21を有する第二回路22を介して接続され、第三電力消費系統15は、主配電盤のメイン回路16に、第三切替手段23を有する第三回路24を介して接続されている。ここで、電力消費部の第二電力消費系統12は冷凍コンテナの使用に限定されるものではなく、他の電気需要でも良い。また電力消費部の第三電力消費系統15は、バウスラスタ等の補助推進手段の駆動に限定されるものではなく、クレーン船のクレーンの操作や、他の電気需要でも良い。
エネルギー貯蔵手段は蓄電池装置25で構成されており、蓄電池装置25は、蓄電池を備えた蓄電池モジュール26と、蓄電池モジュール26に接続されて周波数を処理し得る周波数変換装置27とを備えて構成されている。また周波数変換装置27は、主配電盤のメイン回路16に、第二の給電側切替手段28を有する第二給電回路29を介して接続されていると共に、第二電力消費系統12に、第三の給電側切替手段30を有する第三給電回路31を介して接続されている。更に発電手段とエネルギー貯蔵手段の合計の発電容量は、第一電力消費系統11、第二電力消費系統12、第三電力消費系統15の全てを用いた場合の最大電力を基準にして設定されている。ここで蓄電池モジュール26の蓄電池は、ニッケル・水素蓄電池、リチウムイオン蓄電池、NAS蓄電池、レドックスフロー蓄電池等から選択されるものであるが、他の種類の蓄電池を用いても良い。また蓄電池装置25は、コンテナに蓄電池モジュール26及び周波数変換装置27を収納したものを用いても良い。
第一の給電側切替手段17、第二の給電側切替手段28、第三の給電側切替手段30、周波数変換装置27は、制御部32に接続されて制御信号を受けるようになっており(図2参照)、また発電機1及び蓄電池装置25は、制御部32に接続されて発電機1の負荷率の信号、蓄電池装置25の蓄電量(充電量)の信号を制御部32に送るようになっている。更に制御部32の内部には、所定の関数が設定され、発電機1の発電負荷率の基準値及び蓄電池装置25の蓄電量の基準値が予め入力されると共に発電機1の実際の発電負荷率及び蓄電池装置25の実際の蓄電量によって夫々の切替手段に制御信号を送るようになっている。ここで制御部32は、独立したPC等により構成されるものでも良いし、主配電盤のメイン回路16等に内蔵されるものでも良い。また、発電機の負荷率は発電機から蓄電池装置25に直接送信するのではなく、メイン回路16や発電機1の作動を総合的に司る電源システムの管理システム(発電機制御システムやパワーマネージメントシステム)から送信してもよい。更に第一の給電側切替手段17、第二の給電側切替手段28、第三の給電側切替手段30、第一切替手段19、第二切替手段21、第三切替手段23は、種々のスイッチ、遮断器等を用いているが、回路を切り換えるものならば特に制限されるものではない。
以下本発明を実施する形態の第一例の作用を説明する。
コンテナ船等の船舶を運航する際には、通常の航行時、出入港時、荷役時の電力需要に対応するよう、エネルギー貯蔵手段の蓄電池装置25のみで給電する単独給電モード、エネルギー貯蔵手段の蓄電池装置25を充電(充填)する充電モード(充填モード)、エネルギー貯蔵手段の蓄電池装置25により発電手段の発電機1を補助するアシストモード、エネルギー貯蔵手段の蓄電池装置25を休止する休止モードを選択し、発電機1と蓄電池装置25の使用を制御する。
具体的には、コンテナ船等の船舶が運航する場合には、図3に示すフローに示す如く、制御部32により、予め設定された発電機1の負荷率の基準値(%)と、発電機1の実際の負荷率とを比較し(ステップS1)、発電機1の実際の負荷率が基準値(%)よりも小さい場合(ステップS1のNO)には、予め設定された蓄電池装置25の蓄電量の基準値(kWh)と、蓄電池装置25の実際の蓄電量とを比較する段階(ステップS2)へ移行する。そして蓄電池装置25の実際の蓄電量を比較する段階(ステップS2)では蓄電池装置25の実際の蓄電量が基準値(kWh)よりも大きい場合(ステップS2のYES)に、単独給電モードに移行する(ステップS3)。
単独給電モード(ステップS3)では制御部32から切替手段17,28,30に制御信号を送り、図4に示す如く、第一の給電側切替手段17の切替により第一給電回路18を遮断して発電機1を停止し、また第二の給電側切替手段28の切替により第二給電回路29を接続し、蓄電池装置25の電力のみを第一電力消費系統11及び第二電力消費系統12へ給電する。
一方、制御部32では、図3に示す如く、単独給電モード(ステップS3)であっても、常に、予め設定された蓄電池装置25の蓄電量の基準値(kWh)と、蓄電池装置25の現状の蓄電量とを比較しており(ステップS4)、蓄電池装置25の現状の蓄電量が基準値(kWh)よりも大きい場合(ステップS4のNO)には単独給電モードを維持し(ステップS3)、蓄電池装置25の現状の蓄電量が基準値(kWh)より小さい場合(ステップS4のYES)には、制御部32は発電機1を始動し、第一の給電側切替手段17の切替により第一給電回路18を接続して単独給電モードを終了し(ステップS5)、最初の段階へ移行する。ここで図3の符号Aは最初の段階へ戻ることを示している。
次に、制御部32により、予め設定された蓄電池装置25の蓄電量の基準値(kWh)と、蓄電池装置25の実際の蓄電量とを比較する段階(ステップS2)で、蓄電池装置25の実際の蓄電量が基準値(kWh)よりも小さい場合(ステップS2のNO)には充電モード(充填モード)に移行する(ステップS6)。
充電モード(ステップS6)では制御部32から切替手段28,30に制御信号を送り、図5に示す如く、第二の給電側切替手段28の切替により第二給電回路29を接続し、発電機1の電力を回収して蓄電池装置25へ充電する。また充電モードでは、発電機1の電力により第一電力消費系統11へ給電する。
一方、制御部32では、図3に示す如く、充電モード(ステップS6)であっても、常に、予め設定された蓄電池装置25の蓄電量の基準値(kWh)と、蓄電池装置25の現状の蓄電量とを比較しており(ステップS7)、蓄電池装置25の現状の蓄電量が基準値(kWh)よりも小さい場合(ステップS7のNO)には充電モードを維持し(ステップS6)、蓄電池装置25の現状の蓄電量が基準値(kWh)より大きい場合(ステップS7のYES)には充電モードを終了し(ステップS8)、最初の段階へ移行する。
続いて、制御部32により、予め設定された発電機1の負荷率の基準値(%)と、発電機1の実際の負荷率とを比較する段階(ステップS1)で、発電機1の実際の負荷率が基準値(%)よりも大きい場合(ステップS1のYES)には、予め設定された蓄電池装置25の蓄電量の基準値(kWh)と、蓄電池装置25の実際の蓄電量とを比較する段階(ステップS9)へ移行する。そして蓄電池装置25の実際の蓄電量を比較する段階(ステップS9)では蓄電池装置25の実際の蓄電量が基準値(kWh)よりも大きい場合(ステップS9のYES)に、アシストモードに移行する(ステップS10)。
アシストモード(ステップS10)では制御部32から切替手段28,30に制御信号を送り、図6に示す如く、第二の給電側切替手段28の切替により第二給電回路29を接続し、第三回路24を接続した状態で、蓄電池装置25により発電機1の給電を補助し、第一電力消費系統11、第二電力消費系統12、第三電力消費系統15へ給電し、最大電力に対応する。これによりアシストモードは、発電機1及び蓄電池装置25を並列で用いてバウスラスタを駆動する状態になる。
ここで、単独給電モード、充電モード、アシストモードのいずれも、蓄電池装置25から冷凍コンテナの第二電力消費系統12へ給電する場合には、冷凍コンテナの搭載量に応じて、適宜、第三の給電側切替手段30の切替により第三給電回路31を遮断または接続することも可能である。
一方、制御部32では、図3に示す如く、アシストモード(ステップS10)であっても、常に、予め設定された蓄電池装置25の蓄電量の基準値(kWh)と、蓄電池装置25の現状の蓄電量とを比較しており(ステップS11)、蓄電池装置25の現状の蓄電量が基準値(kWh)よりも大きい場合(ステップS11のNO)にはアシストモードを維持し(ステップS11)、蓄電池装置25の現状の蓄電量が基準値(kWh)より小さい場合(ステップS11のYES)にはアシストモードを終了し(ステップS12)、最初の段階へ移行する。
更に、制御部32により、予め設定された蓄電池装置25の蓄電量の基準値(kWh)と、蓄電池装置25の実際の蓄電量とを比較する段階(ステップS9)で、蓄電池装置25の実際の蓄電量が基準値(kWh)よりも小さい場合(ステップS9のNO)には休止モードに移行する(ステップS13)。
休止モード(ステップS13)では制御部32から切替手段28,30に制御信号を送り、図7に示す如く、第二の給電側切替手段28の切替により第二給電回路29を遮断すると共に第三の給電側切替手段30の切替により第三給電回路31を遮断し、蓄電池装置25を全ての回路から切り離すと共に発電機1の電力を第一電力消費系統11等へ給電する。更に第三切替手段23の切替により第三回路24を遮断し、これにより休止モードは、蓄電池装置25を用いることなく、発電機1の電力を船舶の推進及び船舶内の必要電力に給電する。
一方、制御部32では、図3に示す如く、休止モード(ステップS13)をそのまま最初の段階へ移行し、再度、単独給電モード、充電モード、アシストモード、休止モードを選択する。
その後、船舶の運航に基づいて単独給電モード、充電モード、アシストモード、休止モードの選択を繰り返して発電機1及び蓄電池装置25を連続的に制御することが可能となる。ここで、単独給電モード、充電モード、アシストモード、休止モードの選択は、他の制御に基づくものでも良く、更に制御部32には、発電機1や圧縮流体貯蔵装置の給電を人為的に停止する緊急停止モードや、発電機1や蓄電池装置25の給電を人為的に変更する変更モードを備えても良く、特に条件が制限されるものではない。
而して、このように実施の形態の第一例によれば、発電手段の発電機1とエネルギー貯蔵手段の蓄電池装置25とを備え、電力需要に対応して発電機1及び/または蓄電池装置25を用い、もしくは発電機1から蓄電池装置25へ充電するので、電力需要において最大電力が必要な場合には発電機1と蓄電池装置25とを併用し、他の電力需要の場合には発電機1または蓄電池装置25の一方を使用し、結果的に、発電機1の発電容量を小さくしてエネルギー効率を高めることができると共に、発電機1の台数を減らして製造コストを低減することができる。更に実施の形態の第一例の構成によれば、発電機1を最も効率の良い80%〜85%の負荷で運転し、エネルギー効率を最適に高めることができる。
また実施の形態の第一例によれば、発電手段の発電機1の発電容量を低減すると共に発電手段の発電機1からエネルギー貯蔵手段の蓄電池装置25へ充電し得るので、不必要な発電を減らし、GHG(Green House Gas)削減を図り、地球温暖化問題に好適に対応することができる。
実施の形態の第一例において、発電手段の発電機1、電力消費部、エネルギー貯蔵手段の蓄電池装置25への回路18,29,31を切り替える切替手段17,28,30と、切替手段17,28,30を制御する制御部32とを備え、制御部32は、発電機1の発電負荷率と蓄電池装置25の蓄電量(充電量)とから夫々の切替手段17,28,30を切り替え、蓄電池装置25で貯蔵された電気エネルギーを給電する単独給電モード、蓄電池装置25を充電(充填)する充電モード(充填モード)、蓄電池装置25により発電機1を補助するアシストモード、蓄電池装置25を休止する休止モードを選択するように構成すると、電力需要に応じて単独給電モード、充電モード、アシストモード、休止モードを適切に選択し得るので、発電機1の発電容量を小さくしてエネルギー効率を適切に高めることができる。
実施の形態の第一例において、エネルギー貯蔵手段は蓄電池装置25であると、蓄電池装置25を適切に設置し得るので、発電機1の発電容量を容易に小さくしてエネルギー効率を高めることができる。
実施の形態の第一例において、電力消費部は、船舶の推進及び船舶内の必要電力からなる第一電力消費系統11と、船舶に冷凍コンテナ等の荷を積載した際に生じる第二電力消費系統12と、バウスラスタ等の船舶の補助推進手段の駆動による第三電力消費系統15とを備え、第三電力消費系統15を用いる場合にはアシストモードで処理するように構成すると、第一電力消費系統11、第二電力消費系統12、第三電力消費系統15に応じて発電機1及び蓄電池装置25を容易に適合させるので、製造コストを低減することができる。
実施の形態の第一例において、単独給電モードは、発電手段の負荷率が負荷の基準値より小さく且つエネルギー貯蔵手段のエネルギー充填量が充填の基準値より大きい場合に、発電手段を停止してエネルギー貯蔵手段により給電し、
充電モード(充填モード)は、発電手段の負荷率が負荷の基準値より小さく且つエネルギー貯蔵手段の充電量(充填量)が充電(充填)の基準値より小さい場合に、発電手段からエネルギー貯蔵手段へ充電(充填)し、
アシストモードは、発電手段の負荷率が負荷の基準値より大きく且つエネルギー貯蔵手段の充填量が充填の基準値より大きい場合に、発電手段と共にエネルギー貯蔵手段により給電し、
休止モードは、発電手段の負荷率が負荷の基準値より大きく且つエネルギー貯蔵手段の充填量が充填の基準値より小さい場合に、エネルギー貯蔵手段を休止すると、電力需要及びエネルギー貯蔵手段の使用状況(充電量)に応じて単独給電モード、充電モード、アシストモード、休止モードを好適に選択し得るので、発電機1の発電容量を小さくしてエネルギー効率を一層高めることができる。
以下、本発明の実施の形態の第二例を図8を参照して説明する。図中、図1〜図7と同一の符号を付した部分は同一物を表している。
本発明の船舶の電力設備及びその運用方法の形態の第二例は、第一例のエネルギー貯蔵手段の構成及びその切替手段を変更したものであり、その他の発電手段、電力消費部、回路は第一例と略同じ構成を備えている。
エネルギー貯蔵手段は、圧縮空気貯蔵装置33aや圧縮油圧貯蔵装置33b等の圧縮流体や気体の貯蔵装置で構成されており、圧縮空気貯蔵装置33aは、発電機1からの電気エネルギーにより空気を圧縮するコンプレッサ34と、コンプレッサ34により圧縮空気としてエネルギーを貯蔵し得る空気槽35aと、空気槽35aからエネルギーを取り出し且つ電気エネルギーに変換し得る空気駆動式モータ36と、空気駆動式モータ36に直結する貯蔵側発電機37と、貯蔵側発電機37の切替手段37aと、コンプレッサ34を始動させる始動器38及び電動機39とを備えている。また始動器38は、主配電盤のメイン回路16に、第四切替手段40を有する第四回路41を介して接続されている。更に圧縮空気貯蔵装置33aの貯蔵側発電機37は、主配電盤のメイン回路16に、第四の給電側切替手段42を有する第四給電回路43を介して接続されていると共に、第四給電回路43と分岐するよう、第二電力消費系統12に、第五の給電側切替手段44を有する第五給電回路45を介して接続されている。一方、圧縮油圧貯蔵装置33bは、圧縮空気貯蔵装置33aと略同様に、発電機1からの電気エネルギーにより油圧を圧縮する油圧ポンプ電動機39と、油圧ポンプ34により油圧エネルギーを貯蔵し得る油液槽35bと、油液槽35bからエネルギーを取り出し得る油圧モータ36と、油圧モータ36と直結する貯蔵側発電機37と、油圧ポンプ電動機39を始動させる始動器38とを備え、略同様に、メイン回路16及び第二電力消費系統12に接続されている。
第一の給電側切替手段17、第四の給電側切替手段42、第五の給電側切替手段44、第四切替手段40は、制御部32に接続されて制御信号を受けるようになっており(図2参照)、また発電機1及び圧縮流体貯蔵装置は、制御部32に接続されて発電機1の負荷率の信号、圧縮流体貯蔵装置の充填量の信号を制御部32に送るようになっている。更に制御部32の内部には、所定の関数が設定され、発電機1の発電負荷率の基準値及び圧縮流体貯蔵装置の蓄電量の基準値が予め入力されると共に、発電機1の実際の発電負荷率及び圧縮流体貯蔵装置に蓄えられたエネルギー量の電力量への変換値(以後「蓄電量」と記す。)によって夫々の切替手段に制御信号を送るようになっている。
以下本発明を実施する形態の第二例の作用を説明する。
コンテナ船等の船舶を運航する際には、第一例と略同様に、通常の航行時、出入港時、荷役時の電力需要に対応するよう、エネルギー貯蔵手段の圧縮流体貯蔵装置のみで給電する単独給電モード、エネルギー貯蔵手段の圧縮流体貯蔵装置を充填する充填モード、エネルギー貯蔵手段の圧縮流体貯蔵装置により発電手段の発電機1を補助するアシストモード、エネルギー貯蔵手段の圧縮流体貯蔵装置を休止する休止モードを選択し、発電機1と圧縮流体貯蔵装置の使用を制御する。
具体的には、コンテナ船等の船舶が運航する場合には、図3のフローを参照して、制御部32により、予め設定された発電機1の負荷率の基準値(%)と、発電機1の実際の負荷率とを比較し(ステップS1)、発電機1の実際の負荷率が基準値(%)よりも小さい場合(ステップS1のNO)には、予め設定された圧縮流体貯蔵装置の蓄電量の基準値(kWh)と、圧縮流体貯蔵装置の実際の蓄電量とを比較する段階(ステップS2)へ移行する。そして圧縮流体貯蔵装置の実際の蓄電量を比較する段階(ステップS2)では圧縮流体貯蔵装置の実際の蓄電量が基準値(kWh)よりも大きい場合(ステップS2のYES)に、単独給電モードに移行する(ステップS3)。
単独給電モード(ステップS3)では制御部32から切替手段17,37a,40,42,44に制御信号を送り、第一の給電側切替手段17の切替により第一給電回路18を遮断して発電機1を停止し、また第四の給電側切替手段42の切替により第四給電回路43を接続し、圧縮流体貯蔵装置の電力のみを第一電力消費系統11へ給電する。
一方、制御部32では、単独給電モード(ステップS3)であっても、常に、予め設定された圧縮流体貯蔵装置の蓄電量の基準値(kWh)と、圧縮流体貯蔵装置の現状の蓄電量とを比較しており(ステップS4)、圧縮流体貯蔵装置の現状の蓄電量が基準値(kWh)よりも大きい場合(ステップS4のNO)には単独給電モードを維持し(ステップS3)、圧縮流体貯蔵装置の現状の蓄電量が基準値(kWh)より小さい場合(ステップS4のYES)には、制御部32は発電機1を始動し、第一の給電側切替手段17の切替により第一給電回路18を接続して単独給電モードを終了し(ステップS5)、最初の段階へ移行する。ここで図3の符号Aは最初の段階へ戻ることを示している。
次に、制御部32により、予め設定された圧縮流体貯蔵装置の蓄電量の基準値(kWh)と、圧縮流体貯蔵装置の実際の蓄電量とを比較する段階(ステップS2)で、圧縮流体貯蔵装置の実際の蓄電量が基準値(kWh)よりも小さい場合(ステップS2のNO)には充填モードに移行する(ステップS6)。
充填モード(ステップS6)では制御部32から切替手段37a,40,42,44に制御信号を送り、第四切替手段40の切替により第四回路41を接続すると共に第四の給電側切替手段42の切替により第四給電回路43を接続し、発電機1の電力を回収して圧縮流体貯蔵装置へ充填する。また充填モードでは、発電機1の電力を第一電力消費系統11へ給電する。
一方、制御部32では、充填モード(ステップS6)であっても、常に、予め設定された圧縮流体貯蔵装置の蓄電量の基準値(kWh)と、圧縮流体貯蔵装置の現状の蓄電量とを比較しており(ステップS7)、圧縮流体貯蔵装置の現状の蓄電量が基準値(kWh)よりも小さい場合(ステップS7のNO)には充填モードを維持し(ステップS6)、圧縮流体貯蔵装置の現状の蓄電量が基準値(kWh)より大きい場合(ステップS7のYES)には充填モードを終了し(ステップS8)、最初の段階へ移行する。
続いて、制御部32により、予め設定された発電機1の負荷率の基準値(%)と、発電機1の実際の負荷率とを比較する段階(ステップS1)で、発電機1の実際の負荷率が基準値(%)よりも大きい場合(ステップS1のYES)には、予め設定された圧縮流体貯蔵装置の蓄電量の基準値(kWh)と、圧縮流体貯蔵装置の実際の蓄電量とを比較する段階(ステップS9)へ移行する。そして圧縮流体貯蔵装置の実際の蓄電量を比較する段階(ステップS9)では圧縮流体貯蔵装置の実際の蓄電量が基準値(kWh)よりも大きい場合(ステップS9のYES)に、アシストモードに移行する(ステップS10)。
アシストモード(ステップS10)では制御部32から切替手段37a,40,42,44に制御信号を送り、第四の給電側切替手段42の切替により第四給電回路43を接続し、圧縮流体貯蔵装置により発電機1の給電を補助し、第一電力消費系統11、第二電力消費系統12、第三電力消費系統15へ給電し、最大電力に対応する。これによりアシストモードは、発電機1及び圧縮流体貯蔵装置を並列で用いてバウスラスタ等の船舶の補助推進手段を駆動する状態になる。
ここで、単独給電モード、充填モード、アシストモードのいずれも、圧縮流体貯蔵装置から冷凍コンテナの第二電力消費系統12へ給電する場合には、冷凍コンテナの搭載量に応じて、適宜、第五の給電側切替手段44の切替により第五給電回路45を遮断または接続することも可能である。
一方、制御部32では、アシストモード(ステップS10)であっても、常に、予め設定された圧縮流体貯蔵装置の蓄電量の基準値(kWh)と、圧縮流体貯蔵装置の現状の蓄電量とを比較しており(ステップS11)、圧縮流体貯蔵装置の現状の蓄電量が基準値(kWh)よりも大きい場合(ステップS11のNO)にはアシストモードを維持し(ステップS11)、圧縮流体貯蔵装置の現状の蓄電量が基準値(kWh)より小さい場合(ステップS11のYES)にはアシストモードを終了し(ステップS12)、最初の段階へ移行する。
更に、制御部32により、予め設定された圧縮流体貯蔵装置の蓄電量の基準値(kWh)と、圧縮流体貯蔵装置の実際の蓄電量とを比較する段階(ステップS9)で、圧縮流体貯蔵装置の実際の蓄電量が基準値(kWh)よりも小さい場合(ステップS9のNO)には休止モードに移行する(ステップS13)。
休止モード(ステップS13)では制御部32から切替手段37a,40,42,44に制御信号を送り、第四切替手段40の切替により第四回路41を遮断すると共に第四の給電側切替手段42の切替により第四給電回路43を遮断し、更に第五の給電側切替手段44の切替により第五給電回路45を遮断し、圧縮流体貯蔵装置を全ての回路から切り離すと共に発電機1の電力を第一電力消費系統11等へ給電する。
一方、制御部32では、休止モード(ステップS13)をそのまま最初の段階へ移行し、再度、単独給電モード、充填モード、アシストモード、休止モードを選択する。
その後、船舶の運航に基づいて単独給電モード、充填モード、アシストモード、休止モードの選択を繰り返して発電機1及び圧縮流体貯蔵装置を連続的に制御することが可能となる。ここで、単独給電モード、充填モード、アシストモード、休止モードの選択は、他の制御に基づくものでも良く、更に制御部32には、発電機1や圧縮流体貯蔵装置の給電を人為的に停止する緊急停止モードや、発電機1や圧縮流体貯蔵装置の給電を人為的に変更する変更モードを備えても良く、特に条件が制限されるものではない。
而して、このように実施の形態の第二例によれば、第一例と略同様な作用効果を得ることができる。また実施の形態の第二例において、エネルギー貯蔵手段は圧縮流体貯蔵装置であると、装置の軽量化を為し得るので、圧縮流体貯蔵装置を適切に設置し、発電機1の発電容量を容易に小さくしてエネルギー効率を高めることができる。
更に、本発明の実施の形態の第三例として、第一例及び第二例のエネルギー貯蔵手段の構成を、波力発電装置を用いたシステムに変更することもできる。
波力発電装置は、波または船体運動で作り出される船体に作用する水圧を利用して発電する装置であり、例えば波により室内の空気を圧縮する空気室と、空気室に接続された正圧水弁室及び負圧水弁室と、正圧水弁室に接続される正圧集合ダクトと、負圧水弁室に接続される負圧集合ダクトと、正圧集合ダクト及び負圧集合ダクトに接続されるタービン発電機とを備えている。
このような波力発電装置において、寄せ波や船体運動によって水圧が上昇した場合には、空気室の空気を圧縮し、圧縮空気は正圧水弁室及び正圧集合ダクトを介してタービン発電機に流入し、タービン発電機を駆動して大気へ排出される。逆に引き波や船体運動によって空気室の水圧が減じた場合には、空気室の空気を膨張させて負圧にし、負圧空気は、負圧水弁室及び正負集合ダクトを介して、大気から空気を引き込みタービン発電機を駆動する。これにより、タービン発電機を駆動して発電する。
このような波力発電装置を用いた場合には、第一例または第二例と略同様に制御され、第一例または第二例と略同様な作用効果を得ることができる。
尚、本発明の船舶の電力設備及びその運用方法は、上述の形態例にのみ限定されるものではなく、他の制御方法や他の基準値を用いて発電手段とエネルギー貯蔵手段を制御しても良いこと、エネルギー貯蔵手段手段は、太陽発電や風力発電の如く自然界のエネルギーを用いるものでなく、発電手段からエネルギーを回収するものならば、静電容量装置に代表される電気エネルギーの貯蔵手段、フライホイール等の電気以外の物理エネルギーの貯蔵装置の他の構成や方法でも良いこと、その他、本発明の要旨を逸脱しない範囲内において種々変更を加え得ることは勿論である。
本発明を実施する形態の第一例を模式的に示す概念図である。 制御部により切替手段を制御する状態を模式的に示す概念図である。 本発明を実施する形態の第一例の制御を示すフローである。 本発明を実施する形態の第一例の単独給電モードを模式的に示す概念図である。 本発明を実施する形態の第一例の充填モードを模式的に示す概念図である。 本発明を実施する形態の第一例のアシストモードを模式的に示す概念図である。 本発明を実施する形態の第一例の休止モードを模式的に示す概念図である。 本発明を実施する形態の第二例を模式的に示す概念図である。 従来の電力設備の形態を模式的に示す概念図である。
符号の説明
1 発電機(発電手段)
11 第一電力消費系統(電力消費部)
12 第二電力消費系統(電力消費部)
13 始動器(バウスラスタ)
14 バウスラスタ電動機(バウスラスタ)
15 第三電力消費系統(電力消費部)
16 メイン回路(回路)
17 第一の給電側切替手段(切替手段)
18 第一給電回路(回路)
19 第一切替手段(切替手段)
20 第一回路(回路)
21 第二切替手段(切替手段)
22 第二回路(回路)
23 第三切替手段(切替手段)
24 第三回路(回路)
25 蓄電池装置(エネルギー貯蔵手段)
28 第二の給電側切替手段(切替手段)
29 第二給電回路(回路)
30 第三の給電側切替手段(切替手段)
31 第三給電回路(回路)
32 制御部
33a 圧縮空気貯蔵装置(圧縮流体貯蔵装置)
33b 圧縮油圧貯蔵装置(圧縮流体貯蔵装置)
37a 切替手段(切替手段)
40 第四切替手段(切替手段)
41 第四回路(回路)
42 第四の給電側切替手段(切替手段)
43 第四給電回路(回路)
44 第五の給電側切替手段(切替手段)
45 第五給電回路(回路)

Claims (7)

  1. 船舶内で発電する発電手段と、電力を消費する船舶の電力消費部と、前記発電手段及び電力消費部に接続し得るエネルギー貯蔵手段とを備え、
    前記電力消費部の電力需要に対応して発電手段及び/またはエネルギー貯蔵手段を用い、もしくは発電手段からエネルギー貯蔵手段へエネルギーを充填するように構成したことを特徴とする船舶の電力設備。
  2. 発電手段、電力消費部、エネルギー貯蔵手段への回路を切り替える切替手段と、該切替手段を制御する制御部とを備え、前記制御部は、発電手段の発電負荷率とエネルギー貯蔵手段の充填量とから切替手段を切り替え、貯蔵された電気エネルギーまたは貯蔵されたエネルギーを電気エネルギーに変換して給電する単独給電モード、エネルギー貯蔵手段に当該エネルギーを充填する充填モード、エネルギー貯蔵手段よりエネルギーを電気エネルギーとして取り出し且つ発電手段を補助するアシストモード、エネルギー貯蔵手段を休止する休止モードを選択するように構成したことを特徴とする請求項1に記載の船舶の電力設備。
  3. エネルギー貯蔵手段は、蓄電池装置、静電容量装置に代表される電気エネルギーの貯蔵手段、圧縮流体や気体の貯蔵装置、フライホイール等の電気以外の物理エネルギーの貯蔵装置、波力発電等の手段により発電したエネルギーの貯蔵装置から選択されたものであることを特徴とする請求項1、2に記載の船舶の電力設備。
  4. 電力消費部は、船舶の推進及び船舶内の必要電力からなる第一電力消費系統と、船舶に荷を積載した際に生じる第二電力消費系統と、船舶の補助推進手段の駆動による第三電力消費系統とを備え、第三電力消費系統を用いる場合にはアシストモードで処理するように構成したことを特徴とする請求項1、2に記載の船舶の電力設備。
  5. 船舶内で発電する発電手段と、該発電手段に接続し得るエネルギー貯蔵手段とを用いて船舶の電気需要に対応する船舶の電力設備運用方法であって、発電手段の発電負荷率及びエネルギー貯蔵手段の充填量によって、エネルギー貯蔵手段に蓄えられたエネルギーを電気エネルギーに変換して給電する単独給電モード、発電手段の電力を回収してエネルギー貯蔵手段にエネルギーを充填する充填モード、エネルギー貯蔵手段により発電手段を補助するアシストモード、エネルギー貯蔵手段を休止する休止モードを選択することを特徴とする船舶の電力設備運用方法。
  6. 単独給電モードは、発電手段の負荷率が負荷の基準値より小さく且つエネルギー貯蔵手段のエネルギー充填量が充填の基準値より大きい場合に、発電手段を停止してエネルギー貯蔵手段により給電し、
    充填モードは、発電手段の負荷率が負荷の基準値より小さく且つエネルギー貯蔵手段の充填量が充填の基準値より小さい場合に、発電手段からエネルギー貯蔵手段へ充填し、
    アシストモードは、発電手段の負荷率が負荷の基準値より大きく且つエネルギー貯蔵手段の充填量が充填の基準値より大きい場合に、発電手段と共にエネルギー貯蔵手段により給電し、
    休止モードは、発電手段の負荷率が負荷の基準値より大きく且つエネルギー貯蔵手段の充填量が充填の基準値より小さい場合に、エネルギー貯蔵手段を休止することを特徴とする請求項5に記載の船舶の電力設備運用方法。
  7. アシストモードは船舶の補助推進装置を駆動する場合に適用することを特徴とする請求項5または6に記載の船舶の電力設備運用方法。
JP2008314656A 2008-12-10 2008-12-10 船舶の電力設備及びその運用方法 Active JP5357526B2 (ja)

Priority Applications (1)

Application Number Priority Date Filing Date Title
JP2008314656A JP5357526B2 (ja) 2008-12-10 2008-12-10 船舶の電力設備及びその運用方法

Applications Claiming Priority (1)

Application Number Priority Date Filing Date Title
JP2008314656A JP5357526B2 (ja) 2008-12-10 2008-12-10 船舶の電力設備及びその運用方法

Publications (2)

Publication Number Publication Date
JP2010141998A true JP2010141998A (ja) 2010-06-24
JP5357526B2 JP5357526B2 (ja) 2013-12-04

Family

ID=42351615

Family Applications (1)

Application Number Title Priority Date Filing Date
JP2008314656A Active JP5357526B2 (ja) 2008-12-10 2008-12-10 船舶の電力設備及びその運用方法

Country Status (1)

Country Link
JP (1) JP5357526B2 (ja)

Cited By (10)

* Cited by examiner, † Cited by third party
Publication number Priority date Publication date Assignee Title
JP2012153341A (ja) * 2011-01-28 2012-08-16 Mitsubishi Heavy Ind Ltd 船舶電力監視システム、船舶電力制御システム及び定期航路船舶の電力監視方法
JP2012176673A (ja) * 2011-02-25 2012-09-13 Mitsubishi Heavy Ind Ltd ハイブリッド過給機発電システム
JP2015160553A (ja) * 2014-02-28 2015-09-07 西芝電機株式会社 ハイブリッド電気推進装置
KR101571770B1 (ko) 2014-02-28 2015-11-25 삼성중공업 주식회사 냉동컨테이너 선박의 발전기 제어 시스템
JP2018125941A (ja) * 2017-01-31 2018-08-09 川崎重工業株式会社 移動体の配電システム
EP3297122A4 (en) * 2015-05-13 2019-01-16 Samsung Heavy Industries Co., Ltd. SHIP AND PERFORMANCE CONTROL METHOD THEREFOR
JP2019093735A (ja) * 2017-11-17 2019-06-20 三菱重工業株式会社 舶用電源システム、これを備えた船舶、及び舶用電源システムの制御方法並びに舶用電源システムの制御プログラム
WO2019163228A1 (ja) * 2018-02-21 2019-08-29 三菱造船株式会社 船舶の発電システム
WO2020144792A1 (ja) * 2019-01-10 2020-07-16 三菱重工マリンマシナリ株式会社 舶用電源システム、これを備えた船舶、及び舶用電源システムの制御方法並びに舶用電源システムの制御プログラム
GB2585679A (en) * 2019-07-10 2021-01-20 Maersk Line As Power control for a container vessel

Citations (3)

* Cited by examiner, † Cited by third party
Publication number Priority date Publication date Assignee Title
JP2001270495A (ja) * 2000-03-28 2001-10-02 Yanmar Diesel Engine Co Ltd 船舶の推進装置および駆動制御方法
JP2004215459A (ja) * 2003-01-08 2004-07-29 Hitachi Ltd 電源制御装置
JP2004345628A (ja) * 2004-03-26 2004-12-09 Niigata Power Systems Co Ltd 船舶の駆動制御方法

Patent Citations (3)

* Cited by examiner, † Cited by third party
Publication number Priority date Publication date Assignee Title
JP2001270495A (ja) * 2000-03-28 2001-10-02 Yanmar Diesel Engine Co Ltd 船舶の推進装置および駆動制御方法
JP2004215459A (ja) * 2003-01-08 2004-07-29 Hitachi Ltd 電源制御装置
JP2004345628A (ja) * 2004-03-26 2004-12-09 Niigata Power Systems Co Ltd 船舶の駆動制御方法

Cited By (27)

* Cited by examiner, † Cited by third party
Publication number Priority date Publication date Assignee Title
JP2012153341A (ja) * 2011-01-28 2012-08-16 Mitsubishi Heavy Ind Ltd 船舶電力監視システム、船舶電力制御システム及び定期航路船舶の電力監視方法
JP2012176673A (ja) * 2011-02-25 2012-09-13 Mitsubishi Heavy Ind Ltd ハイブリッド過給機発電システム
JP2015160553A (ja) * 2014-02-28 2015-09-07 西芝電機株式会社 ハイブリッド電気推進装置
KR101571770B1 (ko) 2014-02-28 2015-11-25 삼성중공업 주식회사 냉동컨테이너 선박의 발전기 제어 시스템
EP3297122A4 (en) * 2015-05-13 2019-01-16 Samsung Heavy Industries Co., Ltd. SHIP AND PERFORMANCE CONTROL METHOD THEREFOR
US10615601B2 (en) 2015-05-13 2020-04-07 Samsung Heavy Industries Co., Ltd. Ship and power managing method of the same
CN110249494A (zh) * 2017-01-31 2019-09-17 川崎重工业株式会社 移动体的配电系统
JP2018125941A (ja) * 2017-01-31 2018-08-09 川崎重工業株式会社 移動体の配電システム
WO2018143013A1 (ja) * 2017-01-31 2018-08-09 川崎重工業株式会社 移動体の配電システム
CN110249494B (zh) * 2017-01-31 2022-11-18 川崎重工业株式会社 移动体的配电系统
JP7046569B2 (ja) 2017-11-17 2022-04-04 三菱重工マリンマシナリ株式会社 舶用電源システム、これを備えた船舶、及び舶用電源システムの制御方法並びに舶用電源システムの制御プログラム
JP2019093735A (ja) * 2017-11-17 2019-06-20 三菱重工業株式会社 舶用電源システム、これを備えた船舶、及び舶用電源システムの制御方法並びに舶用電源システムの制御プログラム
WO2019163228A1 (ja) * 2018-02-21 2019-08-29 三菱造船株式会社 船舶の発電システム
JP2019142376A (ja) * 2018-02-21 2019-08-29 三菱造船株式会社 船舶の発電システム
KR20200088481A (ko) * 2018-02-21 2020-07-22 미츠비시 조우센 가부시키가이샤 선박의 발전 시스템
CN111527026A (zh) * 2018-02-21 2020-08-11 三菱造船株式会社 船舶的发电系统
JP7158156B2 (ja) 2018-02-21 2022-10-21 三菱造船株式会社 船舶の発電システム
KR102401148B1 (ko) * 2018-02-21 2022-05-23 미츠비시 조우센 가부시키가이샤 선박의 발전 시스템
CN113286741B (zh) * 2019-01-10 2023-12-08 三菱重工船用机械株式会社 船舶用电源系统、具备该船舶用电源系统的船舶、船舶用电源系统的控制方法以及记录介质
EP3892531A4 (en) * 2019-01-10 2021-12-29 Mitsubishi Heavy Industries Marine Machinery & Equipment Co., Ltd. Marine power supply system, vessel equipped with same, marine power supply system control method, and marine power supply system control program
CN113286741A (zh) * 2019-01-10 2021-08-20 三菱重工船用机械株式会社 船舶用电源系统、具备该船舶用电源系统的船舶、船舶用电源系统的控制方法以及船舶用电源系统的控制程序
WO2020144792A1 (ja) * 2019-01-10 2020-07-16 三菱重工マリンマシナリ株式会社 舶用電源システム、これを備えた船舶、及び舶用電源システムの制御方法並びに舶用電源システムの制御プログラム
JP2022539820A (ja) * 2019-07-10 2022-09-13 マースクライン エーエス コンテナ船の電力制御
GB2585679A (en) * 2019-07-10 2021-01-20 Maersk Line As Power control for a container vessel
US11870258B2 (en) 2019-07-10 2024-01-09 Maersk Line A/S Power control for a container vessel
GB2585679B (en) * 2019-07-10 2024-04-10 Maersk Line As Power control for a container vessel
JP7478223B2 (ja) 2019-07-10 2024-05-02 マースクライン エーエス コンテナ船の電力制御

Also Published As

Publication number Publication date
JP5357526B2 (ja) 2013-12-04

Similar Documents

Publication Publication Date Title
JP5357526B2 (ja) 船舶の電力設備及びその運用方法
US12506349B2 (en) Electric power station
US10822067B2 (en) Power system of ship
US10974802B2 (en) Vessel energy management system
JP4954335B2 (ja) 急速充電装置
RU2418721C2 (ru) Система электропитания для электроснабжения по меньшей мере одного потребителя на летательном аппарате
KR20150011301A (ko) 선박용 전력관리장치
CN107636928A (zh) 船舶及其电力运用方法
US8197291B2 (en) Method for operating a vessel
CN103166220B (zh) 一种离网式斯特林供电系统结构及控制方法
CN101604865B (zh) 低压直流供电用风力发电系统
CN203707801U (zh) 一种节能型强动力定位能力船舶混合电力推进系统
KR102920101B1 (ko) 선박
WO2012062756A1 (en) Power supply
US20120071044A1 (en) System for operating a vessel
JPWO2020089972A1 (ja) 風力発電システムおよび電力変換装置
US8457819B2 (en) Computer readable medium for operating a vessel
KR20210055255A (ko) 선박 및 상기 선박의 에너지 관리 시스템
CN214314658U (zh) 一种水下潜航器的供电系统及水下潜航器
CN105006876A (zh) 一种混合储能供电转换装置及转换方法
KR101516278B1 (ko) 쓰러스터 구동을 위한 선박의 전력 시스템
CN106741793A (zh) 带有蓄电池储能的船舶直流组网推进系统
CN119602365A (zh) 差压发电和飞轮储能耦合的系统及发电方法
RU2510358C2 (ru) Судовая электроэнергетическая установка
EP2591533A1 (en) System for operating a vessel

Legal Events

Date Code Title Description
A625 Written request for application examination (by other person)

Free format text: JAPANESE INTERMEDIATE CODE: A625

Effective date: 20111026

A711 Notification of change in applicant

Free format text: JAPANESE INTERMEDIATE CODE: A712

Effective date: 20130403

A977 Report on retrieval

Free format text: JAPANESE INTERMEDIATE CODE: A971007

Effective date: 20130520

A131 Notification of reasons for refusal

Free format text: JAPANESE INTERMEDIATE CODE: A131

Effective date: 20130528

A521 Written amendment

Free format text: JAPANESE INTERMEDIATE CODE: A523

Effective date: 20130723

TRDD Decision of grant or rejection written
A01 Written decision to grant a patent or to grant a registration (utility model)

Free format text: JAPANESE INTERMEDIATE CODE: A01

Effective date: 20130820

A61 First payment of annual fees (during grant procedure)

Free format text: JAPANESE INTERMEDIATE CODE: A61

Effective date: 20130830

R150 Certificate of patent or registration of utility model

Ref document number: 5357526

Country of ref document: JP

Free format text: JAPANESE INTERMEDIATE CODE: R150

Free format text: JAPANESE INTERMEDIATE CODE: R150

S531 Written request for registration of change of domicile

Free format text: JAPANESE INTERMEDIATE CODE: R313531

R350 Written notification of registration of transfer

Free format text: JAPANESE INTERMEDIATE CODE: R350