JP2010088209A - スナバ回路 - Google Patents
スナバ回路 Download PDFInfo
- Publication number
- JP2010088209A JP2010088209A JP2008254517A JP2008254517A JP2010088209A JP 2010088209 A JP2010088209 A JP 2010088209A JP 2008254517 A JP2008254517 A JP 2008254517A JP 2008254517 A JP2008254517 A JP 2008254517A JP 2010088209 A JP2010088209 A JP 2010088209A
- Authority
- JP
- Japan
- Prior art keywords
- diode
- capacitor
- rectifier diode
- cathode
- anode
- Prior art date
- Legal status (The legal status is an assumption and is not a legal conclusion. Google has not performed a legal analysis and makes no representation as to the accuracy of the status listed.)
- Granted
Links
- 239000003990 capacitor Substances 0.000 claims abstract description 74
- 238000004804 winding Methods 0.000 claims abstract description 58
- 238000009499 grossing Methods 0.000 claims description 28
- 238000010586 diagram Methods 0.000 description 4
- 238000005259 measurement Methods 0.000 description 4
- 230000000694 effects Effects 0.000 description 3
- 230000015572 biosynthetic process Effects 0.000 description 1
- 239000004065 semiconductor Substances 0.000 description 1
Images
Landscapes
- Dc-Dc Converters (AREA)
Abstract
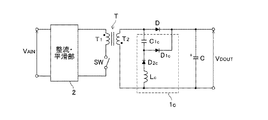
【解決手段】スナバ回路1aは、二次側整流ダイオードDのカソード側にカソード端子が接続された第1のダイオードD1aと、二次側整流ダイオードDのアノード端子と第1のダイオードD1aのアノード端子との間に接続された第1のコンデンサC1aと、第1のダイオードD1aのアノード側にカソード端子が接続された第2のダイオードD2aと、第2のダイオードD2aのアノード端子と二次巻線T2の他方端との間に接続されたコイルLaと、第2のダイオードD2aのアノード端子と第1のダイオードD1aのカソード端子との間に接続された第2のコンデンサC2aとを備える。スイッチ素子SWのターンオン時、二次側整流ダイオードDのアノード端子−カソード端子間には、第2のコンデンサC2aを介した新たな電流経路が形成される。
【選択図】図1
Description
また、二次側整流ダイオードに起因する電圧変動が低減されると、二次側出力電圧のピーク電圧が低下するので、特に無負荷時において、スイッチ素子のオン時間が長くなる。したがって、上記第1および第2のスナバ回路によれば、スイッチ素子のターンオン時に第1のコンデンサに蓄積されるエネルギー量が増大し、スナバ回路によるトランス二次側へのエネルギー帰還量が増加する。その結果、入力電力を低減することができる。
・電圧変動VRRMの測定条件
(1)入力交流電圧VAIN=115V(AC100V)
(2)一次巻線T1の巻数:二次巻線T2の巻数=32:6
(3)コイルLa、Lcインダクタンス:100μH
(4)第1のコンデンサC1a、C1cの容量:4700pF(4.7nF)
(5)第2のコンデンサC2aの容量:4700pF(4.7nF)
(6)負荷電流:2.6A
・無負荷時入力電力の測定条件
(1)入力交流電圧VAIN=115V(AC100V)/230V(AC200V)
(6)負荷電流:0A
その他の条件は上記電圧変動VRRMの測定条件と同様
また、この実施例1では、第2のコンデンサC2aと第1のコンデンサC1aとで共通の仕様(静電容量を含む)のコンデンサを使用しているので、回路構成部材の共通化を図ることができる。
例えば、実施例1に係るスナバ回路1aでは、新たに追加した第2のコンデンサC2aの容量を従来から備えられている第1のコンデンサC1aの容量と同一としたが、第2のコンデンサC2aの容量はこれに限定されない。例えば、リンギング(二次側整流ダイオードDにおける電圧変動VRRM)を低減する観点から、第2のコンデンサC2aの容量を第1のコンデンサC1aの容量に比べ、大きくしてもよい。
また、出力直流電圧VDOUTが低い場合は、二次巻線T2から出力される電圧が小さくリンギング低減効果が低下するため、第1および第2のコンデンサC1a、C2aの容量を増加させることが好ましい。但し、第1および第2のコンデンサC1a、C2aの大幅な容量増は部品の大型化、コスト増を招き、好ましくない。
2 整流・平滑部
C 二次側平滑コンデンサ
C1a、C1b 第1のコンデンサ
C2a、C2b 第2のコンデンサ
D 二次側整流ダイオード
D1a、D1b 第1のダイオード
D2a、D2b 第2のダイオード
La、Lb コイル
SW スイッチ素子
T トランス
T1 一次側巻線
T2 二次側巻線
Claims (2)
- トランスと、該トランスの一次巻線に接続されたスイッチ素子と、前記トランスの二次巻線の一方端にアノード端子が接続され、前記二次巻線に誘起される交流電圧を整流する二次側整流ダイオードと、該二次側整流ダイオードのカソード端子と前記二次巻線の他方端との間に接続され、前記二次側整流ダイオードにより整流された後の電圧を平滑する二次側平滑コンデンサとを有するフライバック型スイッチング電源装置の二次側に備えられたスナバ回路であって、
前記二次側整流ダイオードのカソード側にカソード端子が接続された第1のダイオードと、
前記二次側整流ダイオードのアノード端子と前記第1のダイオードのアノード端子との間に接続された第1のコンデンサと、
前記第1のダイオードのアノード側にカソード端子が接続された第2のダイオードと、
前記第2のダイオードのアノード端子と前記二次巻線の他方端との間に接続されたコイルと、
前記第2のダイオードのアノード端子と前記第1のダイオードのカソード端子との間に接続された第2のコンデンサと、
を備え、
前記スイッチ素子のターンオン時に、前記二次側整流ダイオードのカソード側に出力された電圧を前記第2のコンデンサを介して前記トランスの二次巻線に帰還させることを特徴とするスナバ回路。 - トランスと、該トランスの一次巻線に接続されたスイッチ素子と、前記トランスの二次巻線の他方端にカソード端子が接続され、前記二次巻線に誘起される交流電圧を整流する二次側整流ダイオードと、該二次側整流ダイオードのアノード端子と前記二次巻線の一方端との間に接続され、前記二次側整流ダイオードにより整流された後の電圧を平滑する二次側平滑コンデンサとを有するフライバック型スイッチング電源装置の二次側に備えられたスナバ回路であって、
前記二次側整流ダイオードのアノード側にアノード端子が接続された第1のダイオードと、
前記二次側整流ダイオードのカソード端子と前記第1のダイオードのカソード端子との間に接続された第1のコンデンサと、
前記第1のダイオードのカソード側にアノード端子が接続された第2のダイオードと、
前記第2のダイオードのカソード端子と前記二次巻線の一方端との間に接続されたコイルと、
前記第2のダイオードのカソード端子と前記第1のダイオードのアノード端子との間に接続された第2のコンデンサと、
を備え、
前記スイッチ素子のターンオン時に、前記二次側整流ダイオードのアノード側に出力された電圧を前記第2のコンデンサを介して前記トランスの二次巻線に帰還させることを特徴とするスナバ回路。
Priority Applications (1)
| Application Number | Priority Date | Filing Date | Title |
|---|---|---|---|
| JP2008254517A JP5116160B2 (ja) | 2008-09-30 | 2008-09-30 | スナバ回路 |
Applications Claiming Priority (1)
| Application Number | Priority Date | Filing Date | Title |
|---|---|---|---|
| JP2008254517A JP5116160B2 (ja) | 2008-09-30 | 2008-09-30 | スナバ回路 |
Publications (2)
| Publication Number | Publication Date |
|---|---|
| JP2010088209A true JP2010088209A (ja) | 2010-04-15 |
| JP5116160B2 JP5116160B2 (ja) | 2013-01-09 |
Family
ID=42251614
Family Applications (1)
| Application Number | Title | Priority Date | Filing Date |
|---|---|---|---|
| JP2008254517A Expired - Fee Related JP5116160B2 (ja) | 2008-09-30 | 2008-09-30 | スナバ回路 |
Country Status (1)
| Country | Link |
|---|---|
| JP (1) | JP5116160B2 (ja) |
Cited By (2)
| Publication number | Priority date | Publication date | Assignee | Title |
|---|---|---|---|---|
| EP3182573A1 (en) * | 2015-12-14 | 2017-06-21 | Alcatel Lucent | Snubber circuits adapted to limit energy leaking from two terminals of a winding and electronic circuit |
| KR20190090691A (ko) | 2016-12-06 | 2019-08-02 | 엔티엔 가부시키가이샤 | 스위칭 전원 |
Citations (3)
| Publication number | Priority date | Publication date | Assignee | Title |
|---|---|---|---|---|
| JPS6042089U (ja) * | 1983-08-30 | 1985-03-25 | 工藤 伸治 | 電源回路用パルス吸収回路 |
| JP2002125370A (ja) * | 2000-10-17 | 2002-04-26 | Omron Corp | スナバー回路 |
| JP2003009527A (ja) * | 2001-06-22 | 2003-01-10 | Omron Corp | スナバ回路およびこれを用いた電力変換器 |
-
2008
- 2008-09-30 JP JP2008254517A patent/JP5116160B2/ja not_active Expired - Fee Related
Patent Citations (3)
| Publication number | Priority date | Publication date | Assignee | Title |
|---|---|---|---|---|
| JPS6042089U (ja) * | 1983-08-30 | 1985-03-25 | 工藤 伸治 | 電源回路用パルス吸収回路 |
| JP2002125370A (ja) * | 2000-10-17 | 2002-04-26 | Omron Corp | スナバー回路 |
| JP2003009527A (ja) * | 2001-06-22 | 2003-01-10 | Omron Corp | スナバ回路およびこれを用いた電力変換器 |
Cited By (2)
| Publication number | Priority date | Publication date | Assignee | Title |
|---|---|---|---|---|
| EP3182573A1 (en) * | 2015-12-14 | 2017-06-21 | Alcatel Lucent | Snubber circuits adapted to limit energy leaking from two terminals of a winding and electronic circuit |
| KR20190090691A (ko) | 2016-12-06 | 2019-08-02 | 엔티엔 가부시키가이샤 | 스위칭 전원 |
Also Published As
| Publication number | Publication date |
|---|---|
| JP5116160B2 (ja) | 2013-01-09 |
Similar Documents
| Publication | Publication Date | Title |
|---|---|---|
| Zhang et al. | A current-driving synchronous rectifier for an LLC resonant converter with voltage-doubler rectifier structure | |
| KR100741872B1 (ko) | 액티브 클램프회로를 갖는 스위칭 전원장치 | |
| JP2015144554A (ja) | 電力変換装置 | |
| JP5761301B2 (ja) | 点灯装置および照明器具 | |
| US20100165671A1 (en) | Switched-mode Power Supplies | |
| JP2012135065A (ja) | 電源供給装置、情報処理装置 | |
| US7242595B2 (en) | Switching power supply circuit | |
| JP2001095247A (ja) | スイッチング電源回路 | |
| JPWO2009011091A1 (ja) | スイッチング電源装置 | |
| CN103973138A (zh) | 动态变频电源转换系统 | |
| US20130016534A1 (en) | Resonant converter | |
| JP4359026B2 (ja) | 交流電圧から低電力整流低電圧を発生させる電気回路装置 | |
| US9543843B2 (en) | Power supply device | |
| JP5116160B2 (ja) | スナバ回路 | |
| JP2005073335A (ja) | スイッチング電源回路 | |
| CN112655147B (zh) | 开关电源装置 | |
| JP2017200294A (ja) | 電源装置及び画像形成装置 | |
| JP6393962B2 (ja) | スイッチング電源装置 | |
| US8564988B2 (en) | DC-DC converter | |
| TWI399911B (zh) | 具有緩震電路之自激返馳型電源轉換器 | |
| JP7006465B2 (ja) | 点灯装置、照明器具 | |
| JP2017055561A (ja) | 電源供給装置、及び、電源供給方法 | |
| CN214205343U (zh) | 一种供电稳压控制电路 | |
| US20150131340A1 (en) | Power supply device | |
| KR20200100057A (ko) | 절연형 스위칭전원 |
Legal Events
| Date | Code | Title | Description |
|---|---|---|---|
| A621 | Written request for application examination |
Free format text: JAPANESE INTERMEDIATE CODE: A621 Effective date: 20110317 |
|
| A977 | Report on retrieval |
Free format text: JAPANESE INTERMEDIATE CODE: A971007 Effective date: 20120928 |
|
| TRDD | Decision of grant or rejection written | ||
| A01 | Written decision to grant a patent or to grant a registration (utility model) |
Free format text: JAPANESE INTERMEDIATE CODE: A01 Effective date: 20121010 |
|
| A01 | Written decision to grant a patent or to grant a registration (utility model) |
Free format text: JAPANESE INTERMEDIATE CODE: A01 |
|
| A61 | First payment of annual fees (during grant procedure) |
Free format text: JAPANESE INTERMEDIATE CODE: A61 Effective date: 20121015 |
|
| R150 | Certificate of patent or registration of utility model |
Free format text: JAPANESE INTERMEDIATE CODE: R150 Ref document number: 5116160 Country of ref document: JP Free format text: JAPANESE INTERMEDIATE CODE: R150 |
|
| FPAY | Renewal fee payment (event date is renewal date of database) |
Free format text: PAYMENT UNTIL: 20151026 Year of fee payment: 3 |
|
| R250 | Receipt of annual fees |
Free format text: JAPANESE INTERMEDIATE CODE: R250 |
|
| R250 | Receipt of annual fees |
Free format text: JAPANESE INTERMEDIATE CODE: R250 |
|
| R250 | Receipt of annual fees |
Free format text: JAPANESE INTERMEDIATE CODE: R250 |
|
| R250 | Receipt of annual fees |
Free format text: JAPANESE INTERMEDIATE CODE: R250 |
|
| R250 | Receipt of annual fees |
Free format text: JAPANESE INTERMEDIATE CODE: R250 |
|
| R250 | Receipt of annual fees |
Free format text: JAPANESE INTERMEDIATE CODE: R250 |
|
| LAPS | Cancellation because of no payment of annual fees |
