JP2010085051A - 冷凍装置及び熱源機 - Google Patents

冷凍装置及び熱源機 Download PDF

Info

Publication number
JP2010085051A
JP2010085051A JP2008256472A JP2008256472A JP2010085051A JP 2010085051 A JP2010085051 A JP 2010085051A JP 2008256472 A JP2008256472 A JP 2008256472A JP 2008256472 A JP2008256472 A JP 2008256472A JP 2010085051 A JP2010085051 A JP 2010085051A
Authority
JP
Japan
Prior art keywords
refrigerant
expansion valve
compressor
degree
opening
Prior art date
Legal status (The legal status is an assumption and is not a legal conclusion. Google has not performed a legal analysis and makes no representation as to the accuracy of the status listed.)
Granted
Application number
JP2008256472A
Other languages
English (en)
Other versions
JP2010085051A5 (ja
JP5355016B2 (ja
Inventor
Kosuke Shimizu
康介 清水
Jun Mieno
純 三重野
Takashi Umeki
孝 梅木
Junichi Morita
淳一 森田
Current Assignee (The listed assignees may be inaccurate. Google has not performed a legal analysis and makes no representation or warranty as to the accuracy of the list.)
Mitsubishi Electric Corp
Original Assignee
Mitsubishi Electric Corp
Priority date (The priority date is an assumption and is not a legal conclusion. Google has not performed a legal analysis and makes no representation as to the accuracy of the date listed.)
Filing date
Publication date
Application filed by Mitsubishi Electric Corp filed Critical Mitsubishi Electric Corp
Priority to JP2008256472A priority Critical patent/JP5355016B2/ja
Publication of JP2010085051A publication Critical patent/JP2010085051A/ja
Publication of JP2010085051A5 publication Critical patent/JP2010085051A5/ja
Application granted granted Critical
Publication of JP5355016B2 publication Critical patent/JP5355016B2/ja
Active legal-status Critical Current
Anticipated expiration legal-status Critical

Links

Images

Landscapes

  • Air Conditioning Control Device (AREA)

Abstract

【課題】 中間冷却器被冷却側液アプローチをとる冷凍装置において、多段圧縮機の中間室に注入される冷媒によって、圧縮機入力の増加に伴う成績係数COPが低下すること。
【解決手段】 低段圧縮機構11及び高段圧縮機構12を有する冷媒圧縮機10と、この圧縮機10で圧縮された冷媒を冷却する凝縮器20と、この熱交換器20で冷却された冷媒の主流から分岐した冷媒の一部を副流として低段圧縮機構11と高段圧縮機構12との間に注入するバイパス配管14と、このバイパス配管14に設けられ冷媒の副流を膨張させる膨張弁41と、この膨張弁41で膨張された冷媒の副流を用いて冷媒の主流を冷却する中間冷却器40と、冷媒の主流と膨張弁41により膨張した副流の温度差の増加に応じて膨張弁41の開度を大きくするとともに、膨張した副流の過熱度に基づき膨張弁41の開度を制限する制御回路50と、を備えた熱源機100。
【選択図】 図1

Description

この発明は多段の圧縮装置を有する冷凍装置及び熱源機に関するものである。
成績係数COP向上のため、エコノマイザサイクルを用いた二段圧縮冷凍装置が従来より知られている(例えば、特許文献1参照)。
特開平7−190520号公報(図1)
ここで、中間冷却器用電子膨張弁の開度を、中間冷却器の冷却側冷媒出口ガス温度と圧縮機中間室圧力相当飽和ガス温度の差(以下、中間冷却器冷却側出口過熱度と称す)や中間冷却器の被冷却側冷媒液温度と圧縮機中間室圧力相当飽和液温度の差(以下、中間冷却器被冷却側液アプローチと称す)によって制御することを考えると、以下のような問題がある。
二段圧縮機式冷凍装置は運転圧力範囲が広いため、圧縮機吸込冷媒の密度の変動が大きく、冷凍装置の冷媒質量流量が大きく変動し、中間冷却器を通過する冷媒の質量流量も大きく変動する。このため設計点から外れた運転状態では、中間冷却器の冷却容量が相対的に過大または過小になる。また、中間冷却器冷却側出口過熱度により、中間冷却器用電子膨張弁の開度を制御する場合、中間冷却器の容量が過大であるような運転状態では、中間冷却器の冷媒流量が過大となり、圧縮機入力の増加に伴う成績係数COPの低下を引き起こすという問題がある。また中間冷却器冷却側出口過熱度により電子膨張弁の開度を制御する場合、冷媒流量が大きく変動すると、制御定数の設定が非常に困難であるという問題がある。
一方、中間冷却器被冷却側液アプローチにより電子膨張弁の開度を制御する場合、制御定数の設定は比較的容易であるが、中間冷却器の容量が過小となるような運転状態では、中間冷却器の冷媒流量が過大となり、圧縮機入力の増加に伴う成績係数COPの低下や、圧縮機吐出冷媒温度の低下により油分離器の分離効率が低下して、潤滑油枯渇が発生し圧縮機損傷が起こる可能性があった。
この発明は、前記のような課題を解決するためになされたものであり、主たる目的は中間冷却器用膨張弁として用いられる電子式膨張弁を制御し、高効率の冷凍装置を得ることである。
この発明に係る冷凍装置は、多段の圧縮装置を有する圧縮機と、この圧縮機で圧縮された冷媒を凝縮させる凝縮器と、この凝縮器により凝縮した冷媒を膨張させる蒸発器側膨張弁と、この蒸発器側膨張弁により膨張した冷媒を蒸発させ前記圧縮機へ流す蒸発器と、この蒸発器から前記蒸発器側膨張弁へ流れる冷媒の主流から一部を副流として分岐させ前記多段の圧縮装置の間に注入するバイパス配管と、このバイパス配管に設けられ前記冷媒の副流を膨張させる膨張弁と、この膨張弁で膨張された前記冷媒の副流を用いて前記冷媒の主流を冷却する中間冷却器と、前記冷媒の主流と前記膨張弁により膨張した副流の温度差の増加に応じて前記膨張弁の開度を大きくするとともに、前記膨張した副流の過熱度に基づき前記膨張弁の開度を制限する制御手段と、を備えたものである。
この発明に係る熱源機は、低段圧縮装置及び高段圧縮装置を有する圧縮機と、この圧縮機で圧縮された冷媒を冷却する熱交換器と、この熱交換器で冷却された冷媒の主流から分岐した冷媒の一部を副流として前記低段圧縮装置と高段圧縮装置との間に注入するバイパス配管と、このバイパス配管に設けられ前記冷媒の副流を膨張させる膨張弁と、この膨張弁で膨張された前記冷媒の副流を用いて前記冷媒の主流を冷却する中間冷却器と、前記冷媒の主流と前記膨張弁により膨張した副流の温度差の増加に応じて前記膨張弁の開度を大きくするとともに、前記膨張した副流の過熱度に基づき前記膨張弁の開度を制限する制御手段と、を備えたものである。
また、前記制御手段は、前記膨張した副流の過熱度が第1の所定値を超えた場合に、前記膨張弁の開度の増大を制限し、前記過熱度が前記第1の所定値を超える第2の所定値を超えた場合に、前記膨張弁の開度を減少させることを特徴とするものである。
また、前記制御手段は、前記圧縮機から吐出される冷媒の温度に応じて、前記膨張弁の開度制限の開始条件を変更することを特徴とするものである。
また、前記制御手段は、前記圧縮機から吐出される冷媒の温度が所定の温度を超えた場合に、前記膨張弁の開度制限に係わらず、前記膨張弁の開度を増大させるものである。
また、前記バイパス配管と並列に開閉弁を有する他のバイパス配管を設け、前記中間冷却器で冷却された冷媒を負荷側装置を迂回して前記低段圧縮装置と高段圧縮装置との間に注入することを特徴とするものである。
この発明による冷凍装置及び熱源機によれば、冷凍サイクルの運転状態が変化しても、中間冷却器の冷媒流量を適切に制御でき、圧縮機入力の増加を抑制することで、高効率の冷凍装置を得ることができる。
実施の形態1.
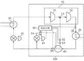
図1に本発明における実施の形態である二段式冷凍装置の構成図を示す。
冷媒圧縮機10は圧縮機中間室13を介して接続された2つの低段圧縮機構11及び高段圧縮機構12を内蔵する二段式圧縮機であり、その吐出配管は凝縮器20に接続されている。凝縮器20は、冷媒圧縮機10により圧縮された高温高圧の冷媒ガスを冷却し凝縮させる熱交換器であり、冷媒圧縮機10のガス冷媒と外部から供給される2次冷媒との間で熱交換を行う装置である。2次冷媒の例としては、本冷凍装置を給湯のために用いるケースなどでは、水が用いられる。また、凝縮器20が熱交換する対象は、水に限らず他の冷媒であってもよいし、また、熱交換器とファンとを組み合わせ、ファンから送られる空気と冷媒を熱交換させるものであっても構わない。
凝縮器20の出口側配管には中間冷却器40が接続され、中間冷却器40の出口配管は二本に分岐する。ここで、一方の配管は中間冷却器用膨張弁41を経て中間冷却器40に接続され、中間冷却器40の出口は圧縮機中間室13に接続されている。この配管はバイパス配管42と呼ばれ、凝縮器20で凝縮された冷媒の一部を冷媒の副流として冷媒圧縮機10に流すものである。バイパス配管42を流れる冷媒は、中間冷却器用膨張弁41で膨張され、低温の冷媒となって中間冷却器40に還流する。中間冷却器40は、この低温の還流冷媒(副流)と凝縮器20からの冷媒(主流)との間で熱交換を行うことにより、凝縮器20からの冷媒主流をさらに冷却する機能を有するものである。なお、図1の例では、中間冷却器40の下流側にバイパス配管14を接続しているが、上流側、すなわち凝縮器20と中間冷却器40との間にバイパス配管14を接続し、バイパス配管14を流れる副流と、分岐後の主流とを熱交換するように構成してよい。
もう一方の配管は冷媒の主流を流す主配管であり、蒸発器用膨張弁31を経て蒸発器30と接続される。蒸発器用膨張弁31は冷媒の主流を膨張させ低圧低温にして蒸発器30へ流す。この蒸発器用膨張弁31は、負荷に応じて開度を調節できる電子膨張弁を用いることができ、例えば、冷媒圧縮機10の吸入過熱度が所定の値(若しくは範囲)になるように開度が調整される(過熱度制御)。なお、開度制御は他の制御方法を採用することもできるし、開度が固定の絞り装置を用いてもよい。
蒸発器30の出口は冷媒圧縮機10の吸込口に接続されている。蒸発器30は、蒸発器用膨張弁31で膨張された冷媒と空気若しくは他の2次冷媒とを熱交換し、空気若しくは他の2次冷媒を冷却する(1次冷媒を加熱する)熱交換器である。例えば、空気熱を用いて熱交換を行う場合には、ファンとフィンを有する熱交換器を用いることができ、また、水と熱交換を行うシステムの場合には、プレート熱交換器等を用いることが可能である。
制御回路50(制御手段)は、マイクロコンピュータを有する制御基板で各種センサー51〜55の検出値に基づき、膨張弁41の開度を制御するものである。なお、制御回路50は膨張弁41以外の冷凍装置全体若しくは熱源機100全体を制御する機能を持たせても構わない。温度センサ51は、冷媒圧縮機10から吐出される冷媒の温度を検出する温度センサであり、吐出配管に設置されている。温度センサ52と圧力センサ53は、中間冷却器40の吐出ガスの温度と圧力を検出するセンサであり、吐出ガスの過熱度を検出するために用いられる。温度センサ54は、膨張弁41の出口側配管に設けられた温度センサであり、圧縮機中間室圧力相当飽和液温度を検出するために用いられる。なお、いうまでもなく温度センサ54の変わりに圧力センサを用いて検出圧力から飽和温度を計算するようにしても構わない。
なお冷凍装置は、負荷側装置(蒸発器30)と、この負荷側装置に冷熱を供給する熱源機100とに分かれる。蒸発器用膨張弁31は負荷側装置に組み込まれることが多いが、熱源機側に設けることも可能である。負荷側装置は、用途に応じて冷凍/冷蔵倉庫、空調設備など様々な装置が選択され、熱源機100に接続される。
以下に本実施の形態の中間冷却器用膨張弁41の動作を説明する。図2に制御回路50による中間冷却器用膨張弁41の制御フローを示す。
冷凍装置の運転中、制御回路50は、各種センサの検出値を読み取り、この検出値に基づいて中間冷却器用膨張弁41の開度を調整する。まず、制御回路50は、中間冷却器用膨張弁41の中間冷却器の被冷却側液温度と圧縮機中間室圧力相当飽和液温度を各配管に接続された温度センサ54、55から読み取り、これら検出温度の差を算出する。そして、この中間冷却器被冷却側液アプローチにおける温度差が目標域より小さい場合、制御回路50は、中間冷却器用膨張弁41に対して開度を小さくする制御信号を送信し、中間冷却器用膨張弁41の開度を現在の開度より小さく制御する(ステップS3)。例えば、中間冷却器用膨張弁41がステッピングモータで駆動されるタイプのものである場合には、この制御信号は調整開度に応じた回数のパルス信号である。中間冷却器用膨張弁41の開度が絞られると、中間冷却器40の冷却側(分流側)に流れる冷媒の量が減るため、中間冷却器40での冷却量を低下させることができる。
また、温度差が目標域内である場合には、制御回路50は中間冷却器用膨張弁41の開度を現在の開度のまま維持する。そして、ステップS2及びS3の開度処理が終了すると、再びステップS1に戻り、同様の処理を繰り返す。
一方、温度差が目標域より大きい場合には、ステップS4に移る。ステップS4では、現在の冷凍サイクルの状態が中間冷却器用膨張弁41の開度制御の開始条件に合致しているかを判断する。具体的には制御回路50は、制御回路50は中間冷却器冷却側出口過熱度を温度センサ52及び圧力センサ53の検出値から計算し(当該圧力の飽和温度と検出温度との差)、この過熱度が予め設定された過熱度(開度アップ禁止過熱度、例えば10℃)以下の場合には、冷却量を上げるために中間冷却器用膨張弁41の開度を大きく制御する(ステップS5)。
また、過熱度が開度アップ禁止過熱度より大きい場合には、制御回路50は、冷媒圧縮機10の圧縮機中間室13に流入する冷媒量を抑制し、多量の冷媒が流入することによって冷媒圧縮機10の入力負荷が過大にならないように中間冷却器用膨張弁41を制御する(ステップS6、S2、S3)。まず、制御回路50は、計測した過熱度が予め定められた過熱度(開度ダウン開始過熱度、例えば15℃)より大きいかを判断する。大きくない場合、制御回路50は液アプローチが目標域より大きいにも係わらず中間冷却器用膨張弁41の開度の増大を抑え、現状の開度を維持する(ステップS2)。一方、測定した過熱度が開度ダウン開始過熱度より大きい場合には、制御回路50は中間冷却器用膨張弁41の開度を現在の開度より小さくする制御を行う(ステップS3)。
以上のようにこの実施の形態では、中間冷却器被冷却側液アプローチによる電子膨張弁の開度制御中に、中間冷却器出口過熱度が事前に設定された値以下になると、電子膨張弁の開度アップを禁止して中間冷却器冷媒流量の増加を防止、又は開度ダウンして中間冷却器冷媒流量を減少させる。すなわち、中間冷却器の冷却側配管に流入する冷媒量を、中間冷却器の出口過熱度に基づいて制御することにより、成績係数COPの向上を図ることができる。特に、圧縮機の中間室への入力が過大になるような状況では、積極的に中間冷却器用膨張弁41の開度を絞り、同条件での成績係数を効果的に向上させることができる。
また、本実施の形態では、目標とする中間冷却器冷却側液アプローチで運転すると、中間冷却器冷却側出口過熱度が0℃となるような中間冷却器容量が過小となる運転条件においても、中間冷却器冷却側出口過熱度を一定値以上に保つことが出来るので、圧縮機吐出温度の急低下による油枯渇を防止することが出来る。目標とする中間冷却器冷却側液アプローチは、0〜上限温度(例えば、9℃)によって定められる温度域であり、その幅は開度調整の頻度が過剰にならないように、適度の幅が設定される。
なお、開度ダウン開始過熱度は、開度アップ禁止過熱度より高く設定することが望ましい。
また、中間冷却器出口冷媒に液滴が混じり始めると成績係数COPが低下し始めるので、開度アップ禁止過熱度は、5〜10℃以上とすることが望ましい。
本実施の形態は、二段圧縮式冷凍装置の例を示したが、エコノマイザ回路を有するその他の冷凍装置、例えば単段圧縮式冷凍装置、三段以上の圧縮を行う圧縮式冷凍装置に用いても良い。
また、本実施の形態では、減圧手段として電子膨張弁を用いたが、エゼクタや膨張機等のその他の減圧手段を用いても良い。
実施の形態2.
本実施の形態は、実施の形態1の中間冷却器用電子膨張弁の制御に、圧縮機吐出温度が事前に設定した値以上になると開度制限の開始条件を変更し、開度アップ禁止過熱度及び開度ダウン開始過熱度をより低い温度に設定変更する制御を追加したものである。図3に制御フローを示す。図3において、図2と同一の符号は同一又は相当の処理を表しており、以下、異なる処理を中心に説明する。
制御回路50は、ステップS1で計測した温度差が目標域より大きいと判断すると、冷媒圧縮機10の吐出管に設けられた温度センサ51から圧縮機吐出冷媒温度を読み込む。この圧縮機吐出冷媒温度が予め定められた設定温度以上である場合、制御回路50は開度アップ禁止過熱度及び開度ダウン開始過熱度を現在の設定値から所定温度(例えば1℃)下げる処理を行う(ステップS11)。一方、圧縮機吐出冷媒温度が予め定められた設定温度以上ではない場合は、制御回路50は現状の設定値を変更せずそのままとする。そして、実施の形態1でも説明したように、制御回路50は中間冷却器冷媒側出口過熱度に基づく、中間冷却器用膨張弁41の開度制御を行う。
このように、制御回路50は開度アップ禁止過熱度及び開度ダウン開始過熱度を吐出温度に基づいて変更することにより、圧縮機吐出冷媒温度過熱時に、中間冷却器40から供給される冷媒ガス温度を低下させ圧縮機吐出冷媒温度を下げることができる。ここで、吐出温度を下げることだけが目的であるならば、冷媒圧縮機10の運転周波数制御や蒸発用膨張弁31の開度調整により行うこともできる。しかし、蒸発用膨張器31で調整する場合は、その下流にある蒸発器30の負荷の影響を受け、さらに、調整された冷媒は低段圧縮装置11及び高段圧縮装置12を通過する必要があるのでより間接的な吐出温度制御を行わざるを得ない。これに対し、本実施の形態では、低段圧縮機構11,高段圧縮機構12の中間に供給する冷媒を制御するため、吐出温度の制御をより直接的に行うことができ、かつ、圧縮機中間室13への過大な冷媒流入を効果的に抑制できるという効果を両立できる。
なお、中間冷却器冷却側出口冷媒が飽和液状態となり、圧縮機吐出温度が急低下するのを防ぐため、温度センサの測定誤差を考慮して、開度アップ禁止過熱度は例えば、5℃以上とすることが望ましい。
実施の形態3.
本実施の形態は、実施の形態2の中間冷却器用膨張弁41の制御に、圧縮機中間室冷媒噴射の制御を追加したものである。図4に本実施の形態の冷凍装置の構成図を示す。図5に制御フローを示す。図4及び5において、図1〜3と同一の符号は同一又は相当の部分を表している。以下、実施の形態1及び2と異なる点を中心に説明する。
この冷凍装置は、中間冷却器40の下流側で蒸発器膨張弁31の上流側に、中間室用冷媒噴射弁60を備えたものである。中間室用冷媒噴射弁60は、中間冷却器40によって冷却された冷媒の一部を冷媒圧縮機10の圧縮機中間室13に供給することが可能に設けられており、制御回路50によって開閉制御されるものである。
次に動作を説明する。図5において、ステップS21の処理は、図3のステップS1、S4、S6、S10、S11の処理に相当し、接続点P1〜P4は図3の接続点P1〜P4に相当するものである。すなわち、制御回路50は、実施の形態2で説明したように中間冷却器冷却側出口過熱度(及び/若しくは圧縮機吐出温度)に基づいて、膨張弁41の開度をどのように制御するかを決定し(ステップS21)、開度アップ(ステップS5)/開度維持(ステップS2)/開度ダウン(ステップS3)の制御を行う。
ここで、開度維持(ステップS2)/開度ダウン(ステップS3)の制御が行われた場合には、制御回路50は(再度)圧縮機吐出温度が所定の設定温度以上であるかを調べ(ステップS22)、圧縮機吐出温度が所定温度より低いと判断した場合には、中間室用冷媒噴射弁60を閉とし(ステップS23)、設定温度以上と判断したときは、中間室用冷媒噴射弁60を開とする制御信号を送信する。この制御信号を受けた中間室用冷媒噴射弁60は、圧縮機中間室13へ冷媒を噴射するため、冷媒圧縮機10の吐出温度を下げることができる。
圧縮機吸込冷媒の過熱度が高い場合は、中間冷却器冷却側出口過熱度が中間冷却器用膨張弁41の開度維持または開度ダウンとなる運転状態でも、圧縮機吐出冷媒温度が過熱してしまうことがある。
このような場合でも、本実施の形態では、圧縮機中間室13へ冷媒を噴射して圧縮機吐出冷媒温度を下げ、圧縮機損傷を防止することができる。
また、圧縮機吐出温度の過熱時のみ中間室用冷媒噴射弁60により圧縮機中間室13に冷媒噴射するので、圧縮機吐出冷媒温度の過度の低下を防止し、また冷媒循環量増大による圧縮機入力増大を防止して成績係数COPの低下を防止することが出来る。
なお、本実施の形態では、中間室用冷媒噴射弁60を用いて圧縮機中間室13に冷媒を供給したが、電磁弁とキャピラリチューブの組み合わせたもののようにその他の手段を用いても良い。
また、本実施の形態では、中間室用冷媒噴射弁60により冷媒噴射流量が決まるが、冷媒噴射流量の調整にはキャピラリチューブ、オリフィス、膨張弁等を用いた流量調整手段や、これらの冷媒供給系統を複数有し、電磁弁により切換を行う流量調整手段や、その他の手段を組み合わせて用いても良い。
本実施の形態では、圧縮機中間室13に冷媒を供給したが、高段圧縮機構12内に冷媒を供給しても良い。
また、本実施の形態の他の制御例として、圧縮機中間室13への冷媒噴射を開始する条件を下記条件が全て成立した場合としても良い。
(1)冷媒圧縮機10が運転中である。
(2)圧縮機吸込圧力が事前に設定した値(例えば0.15MPa)未満である。
(3)圧縮機吐出冷媒温度が事前に設定した値(例えば85℃)以上である。
さらに、圧縮機中間室13への冷媒噴射を終了する条件を下記条件がいずれかが成立した場合としても良い。
(1)冷媒圧縮機10が停止中である。
(2)圧縮機吸込圧力が事前に設定した値(例えば0.15MPa)以上である。
(3)圧縮機吐出冷媒温度が事前に設定した値(例えば75℃)未満である。
圧縮機吐出圧力が圧縮機中間室圧力より低い場合は、中間室用冷媒噴射弁60による圧縮機過熱防止制御は実施しないこととしても良い。圧縮機中間室13より接続されている配管系統内へ冷媒が逆流するのを防止するためや、圧縮機焼損を防止するためである。
実施の形態1から実施の形態3の内、二つ以上を組み合わせても良い。
この発明による冷凍装置は、中間冷却器を有する高効率の冷凍装置に利用することが可能である。
本発明の実施の形態1における冷凍装置の構成図である。 本発明の実施の形態1における制御フロー図である。 本発明の実施の形態2における制御フロー図である。 本発明の実施の形態3における冷凍装置の構成図である。 本発明の実施の形態3における制御フロー図である。
符号の説明
10 冷媒圧縮機、 11 低段圧縮機構、12 高段圧縮機構、13 圧縮機中間室、14 バイパス配管、20 凝縮器、 30 蒸発器、31 蒸発器用膨張弁、40 中間冷却器、41 中間冷却器用膨張弁、50 制御回路、51、52、54、55 温度センサ、55 圧力センサ、60 中間室用冷媒噴射弁、100 熱源機

Claims (6)

  1. 多段の圧縮装置を有する圧縮機と、この圧縮機で圧縮された冷媒を凝縮させる凝縮器と、この凝縮器により凝縮した冷媒を膨張させる蒸発器側膨張弁と、この蒸発器側膨張弁により膨張した冷媒を蒸発させ前記圧縮機へ流す蒸発器と、この蒸発器から前記蒸発器側膨張弁へ流れる冷媒の主流から一部を副流として分岐させ前記多段の圧縮装置の間に注入するバイパス配管と、このバイパス配管に設けられ前記冷媒の副流を膨張させる膨張弁と、この膨張弁で膨張された前記冷媒の副流を用いて前記冷媒の主流を冷却する中間冷却器と、前記冷媒の主流と前記膨張弁により膨張した副流の温度差の増加に応じて前記膨張弁の開度を大きくするとともに、前記膨張した副流の過熱度に基づき前記膨張弁の開度を制限する制御手段と、を備えた冷凍装置。
  2. 低段圧縮装置及び高段圧縮装置を有する圧縮機と、この圧縮機で圧縮された冷媒を冷却する熱交換器と、この熱交換器で冷却された冷媒の主流から分岐した冷媒の一部を副流として前記低段圧縮装置と高段圧縮装置との間に注入するバイパス配管と、このバイパス配管に設けられ前記冷媒の副流を膨張させる膨張弁と、この膨張弁で膨張された前記冷媒の副流を用いて前記冷媒の主流を冷却する中間冷却器と、前記冷媒の主流と前記膨張弁により膨張した副流の温度差の増加に応じて前記膨張弁の開度を大きくするとともに、前記膨張した副流の過熱度に基づき前記膨張弁の開度を制限する制御手段と、を備えた熱源機。
  3. 前記制御手段は、前記膨張した副流の過熱度が第1の所定値を超えた場合に、前記膨張弁の開度の増大を制限し、前記過熱度が前記第1の所定値を超える第2の所定値を超えた場合に、前記膨張弁の開度を減少させることを特徴とする請求項2記載の熱源機。
  4. 前記制御手段は、前記圧縮機から吐出される冷媒の温度に応じて、前記膨張弁の開度制限の開始条件を変更することを特徴とする請求項2又は3記載の熱源機。
  5. 前記制御手段は、前記圧縮機から吐出される冷媒の温度が所定の温度を超えた場合に、前記膨張弁の開度制限に係わらず、前記膨張弁の開度を増大させることを特徴とする請求項2〜4の何れか1項に記載の熱源機。
  6. 前記バイパス配管と並列に開閉弁を有する他のバイパス配管を設け、前記中間冷却器で冷却された冷媒を負荷側装置を迂回して前記低段圧縮装置と高段圧縮装置との間に注入することを特徴とする請求項5に記載の熱源機。
JP2008256472A 2008-10-01 2008-10-01 冷凍装置及び熱源機 Active JP5355016B2 (ja)

Priority Applications (1)

Application Number Priority Date Filing Date Title
JP2008256472A JP5355016B2 (ja) 2008-10-01 2008-10-01 冷凍装置及び熱源機

Applications Claiming Priority (1)

Application Number Priority Date Filing Date Title
JP2008256472A JP5355016B2 (ja) 2008-10-01 2008-10-01 冷凍装置及び熱源機

Publications (3)

Publication Number Publication Date
JP2010085051A true JP2010085051A (ja) 2010-04-15
JP2010085051A5 JP2010085051A5 (ja) 2012-06-28
JP5355016B2 JP5355016B2 (ja) 2013-11-27

Family

ID=42249184

Family Applications (1)

Application Number Title Priority Date Filing Date
JP2008256472A Active JP5355016B2 (ja) 2008-10-01 2008-10-01 冷凍装置及び熱源機

Country Status (1)

Country Link
JP (1) JP5355016B2 (ja)

Cited By (13)

* Cited by examiner, † Cited by third party
Publication number Priority date Publication date Assignee Title
JP2012013287A (ja) * 2010-06-30 2012-01-19 Sanyo Electric Co Ltd 冷凍装置
JP2012013286A (ja) * 2010-06-30 2012-01-19 Sanyo Electric Co Ltd 冷凍装置
JP2012149844A (ja) * 2011-01-20 2012-08-09 Mitsubishi Electric Corp 冷凍サイクル装置
JP2012154575A (ja) * 2011-01-27 2012-08-16 Panasonic Corp 冷凍サイクル装置及びそれを用いた温水暖房装置
WO2013175912A1 (ja) * 2012-05-23 2013-11-28 ダイキン工業株式会社 冷凍装置
JP2015083907A (ja) * 2013-10-25 2015-04-30 日立アプライアンス株式会社 冷凍機ユニットおよび冷凍装置
AU2015271968B2 (en) * 2012-05-23 2016-07-07 Daikin Industries, Ltd. Refrigeration apparatus
JP2017040464A (ja) * 2014-09-03 2017-02-23 三星電子株式会社Samsung Electronics Co.,Ltd. 冷媒量検知装置
CN110567179A (zh) * 2019-09-25 2019-12-13 重庆美的通用制冷设备有限公司 机组、机组的控制方法及计算机可读存储介质
CN111380240A (zh) * 2018-12-28 2020-07-07 青岛海尔空调电子有限公司 具有双级压缩的空调系统
CN114110833A (zh) * 2020-08-27 2022-03-01 青岛海尔空调电子有限公司 空调机组及其控制方法
CN115200177A (zh) * 2022-05-27 2022-10-18 宁波奥克斯电气股份有限公司 补气增焓控制方法、装置及空调器
WO2024209644A1 (ja) * 2023-04-06 2024-10-10 株式会社アドテックス 温度調整装置

Citations (6)

* Cited by examiner, † Cited by third party
Publication number Priority date Publication date Assignee Title
JPS62129669A (ja) * 1985-11-27 1987-06-11 ダイキン工業株式会社 電動膨張弁の駆動制御装置
JPH07190520A (ja) * 1993-12-27 1995-07-28 Kobe Steel Ltd 冷凍装置
JPH09210480A (ja) * 1996-01-31 1997-08-12 Mitsubishi Heavy Ind Ltd 二段圧縮式冷凍装置
JP2006125738A (ja) * 2004-10-29 2006-05-18 Sanyo Electric Co Ltd 冷凍装置
JP2007263390A (ja) * 2006-03-27 2007-10-11 Sanyo Electric Co Ltd 冷凍サイクル装置
JP2008185292A (ja) * 2007-01-31 2008-08-14 Daikin Ind Ltd 冷凍装置

Patent Citations (6)

* Cited by examiner, † Cited by third party
Publication number Priority date Publication date Assignee Title
JPS62129669A (ja) * 1985-11-27 1987-06-11 ダイキン工業株式会社 電動膨張弁の駆動制御装置
JPH07190520A (ja) * 1993-12-27 1995-07-28 Kobe Steel Ltd 冷凍装置
JPH09210480A (ja) * 1996-01-31 1997-08-12 Mitsubishi Heavy Ind Ltd 二段圧縮式冷凍装置
JP2006125738A (ja) * 2004-10-29 2006-05-18 Sanyo Electric Co Ltd 冷凍装置
JP2007263390A (ja) * 2006-03-27 2007-10-11 Sanyo Electric Co Ltd 冷凍サイクル装置
JP2008185292A (ja) * 2007-01-31 2008-08-14 Daikin Ind Ltd 冷凍装置

Cited By (16)

* Cited by examiner, † Cited by third party
Publication number Priority date Publication date Assignee Title
JP2012013287A (ja) * 2010-06-30 2012-01-19 Sanyo Electric Co Ltd 冷凍装置
JP2012013286A (ja) * 2010-06-30 2012-01-19 Sanyo Electric Co Ltd 冷凍装置
JP2012149844A (ja) * 2011-01-20 2012-08-09 Mitsubishi Electric Corp 冷凍サイクル装置
JP2012154575A (ja) * 2011-01-27 2012-08-16 Panasonic Corp 冷凍サイクル装置及びそれを用いた温水暖房装置
WO2013175912A1 (ja) * 2012-05-23 2013-11-28 ダイキン工業株式会社 冷凍装置
JP2014001917A (ja) * 2012-05-23 2014-01-09 Daikin Ind Ltd 冷凍装置
AU2015271968B2 (en) * 2012-05-23 2016-07-07 Daikin Industries, Ltd. Refrigeration apparatus
JP2015083907A (ja) * 2013-10-25 2015-04-30 日立アプライアンス株式会社 冷凍機ユニットおよび冷凍装置
JP2017040464A (ja) * 2014-09-03 2017-02-23 三星電子株式会社Samsung Electronics Co.,Ltd. 冷媒量検知装置
CN111380240A (zh) * 2018-12-28 2020-07-07 青岛海尔空调电子有限公司 具有双级压缩的空调系统
CN110567179A (zh) * 2019-09-25 2019-12-13 重庆美的通用制冷设备有限公司 机组、机组的控制方法及计算机可读存储介质
CN110567179B (zh) * 2019-09-25 2021-04-30 重庆美的通用制冷设备有限公司 机组、机组的控制方法及计算机可读存储介质
CN114110833A (zh) * 2020-08-27 2022-03-01 青岛海尔空调电子有限公司 空调机组及其控制方法
CN114110833B (zh) * 2020-08-27 2023-02-28 青岛海尔空调电子有限公司 空调机组及其控制方法
CN115200177A (zh) * 2022-05-27 2022-10-18 宁波奥克斯电气股份有限公司 补气增焓控制方法、装置及空调器
WO2024209644A1 (ja) * 2023-04-06 2024-10-10 株式会社アドテックス 温度調整装置

Also Published As

Publication number Publication date
JP5355016B2 (ja) 2013-11-27

Similar Documents

Publication Publication Date Title
JP5355016B2 (ja) 冷凍装置及び熱源機
EP1659348B1 (en) Freezing apparatus
EP2224191B1 (en) Air conditioner and method of controlling the same
CN104296245B (zh) 空调机及其控制方法
JP5264874B2 (ja) 冷凍装置
JP2011052884A (ja) 冷凍空調装置
JP6223469B2 (ja) 空気調和装置
JP2010112655A (ja) 冷凍装置
KR20150109749A (ko) 공기조화기 및 그 제어방법
KR102103358B1 (ko) 공기조화기 및 그 제어방법
JP2010085051A5 (ja)
KR20140123821A (ko) 공기조화기 및 그 제어방법
JP2012067985A (ja) 冷凍機、冷凍装置及び空気調和装置
JP2017161193A (ja) 空気調和装置
US8635879B2 (en) Heat pump and method of controlling the same
JP5812726B2 (ja) ヒートポンプ給湯機
JP6448780B2 (ja) 空気調和装置
KR101450543B1 (ko) 공기조화 시스템
JP6641791B2 (ja) エンジン駆動式空気調和装置
JP2013217602A (ja) 熱源機、冷凍空調装置、制御装置
JP2004020070A (ja) ヒートポンプ式冷温水機
JP2009293887A (ja) 冷凍装置
JP2002228284A (ja) 冷凍装置
JP7474911B1 (ja) 冷凍サイクル装置
JP6787465B1 (ja) 熱源ユニット及び冷凍装置

Legal Events

Date Code Title Description
RD01 Notification of change of attorney

Free format text: JAPANESE INTERMEDIATE CODE: A7421

Effective date: 20110825

A621 Written request for application examination

Free format text: JAPANESE INTERMEDIATE CODE: A621

Effective date: 20110920

A521 Request for written amendment filed

Free format text: JAPANESE INTERMEDIATE CODE: A523

Effective date: 20120514

A977 Report on retrieval

Free format text: JAPANESE INTERMEDIATE CODE: A971007

Effective date: 20121128

A131 Notification of reasons for refusal

Free format text: JAPANESE INTERMEDIATE CODE: A131

Effective date: 20121211

A521 Request for written amendment filed

Free format text: JAPANESE INTERMEDIATE CODE: A523

Effective date: 20130207

TRDD Decision of grant or rejection written
A01 Written decision to grant a patent or to grant a registration (utility model)

Free format text: JAPANESE INTERMEDIATE CODE: A01

Effective date: 20130730

A61 First payment of annual fees (during grant procedure)

Free format text: JAPANESE INTERMEDIATE CODE: A61

Effective date: 20130827

R150 Certificate of patent or registration of utility model

Free format text: JAPANESE INTERMEDIATE CODE: R150

Ref document number: 5355016

Country of ref document: JP

Free format text: JAPANESE INTERMEDIATE CODE: R150

R250 Receipt of annual fees

Free format text: JAPANESE INTERMEDIATE CODE: R250

R250 Receipt of annual fees

Free format text: JAPANESE INTERMEDIATE CODE: R250

R250 Receipt of annual fees

Free format text: JAPANESE INTERMEDIATE CODE: R250

R250 Receipt of annual fees

Free format text: JAPANESE INTERMEDIATE CODE: R250

R250 Receipt of annual fees

Free format text: JAPANESE INTERMEDIATE CODE: R250

R250 Receipt of annual fees

Free format text: JAPANESE INTERMEDIATE CODE: R250

R250 Receipt of annual fees

Free format text: JAPANESE INTERMEDIATE CODE: R250

R250 Receipt of annual fees

Free format text: JAPANESE INTERMEDIATE CODE: R250

R250 Receipt of annual fees

Free format text: JAPANESE INTERMEDIATE CODE: R250