JP2010064031A - 産業車両のフィルタ故障診断方法及び装置 - Google Patents
産業車両のフィルタ故障診断方法及び装置 Download PDFInfo
- Publication number
- JP2010064031A JP2010064031A JP2008234287A JP2008234287A JP2010064031A JP 2010064031 A JP2010064031 A JP 2010064031A JP 2008234287 A JP2008234287 A JP 2008234287A JP 2008234287 A JP2008234287 A JP 2008234287A JP 2010064031 A JP2010064031 A JP 2010064031A
- Authority
- JP
- Japan
- Prior art keywords
- filter
- life
- differential pressure
- industrial vehicle
- failure diagnosis
- Prior art date
- Legal status (The legal status is an assumption and is not a legal conclusion. Google has not performed a legal analysis and makes no representation as to the accuracy of the status listed.)
- Granted
Links
Images
Landscapes
- Vehicle Cleaning, Maintenance, Repair, Refitting, And Outriggers (AREA)
- Filtration Of Liquid (AREA)
Abstract
【解決手段】検出したフィルタの前後のフィルタ差圧ΔPに基づいて、このフィルタ差圧ΔPの時間的な変化を表す近似式を設定し、この近似式と、寿命限界のフィルタ差圧ΔPlimitとに基づいて、フィルタ寿命LHを計算する構成とする。更に、前記フィルタ寿命LHと、検出した車両稼動時間tNとに基づいてフィルタ残存寿命LRを計算する構成とする。
【選択図】図2
Description
検出した前記フィルタの前後のフィルタ差圧ΔPに基づいて、このフィルタ差圧ΔPの時間的な変化を表す近似式を設定し、この近似式と、寿命限界のフィルタ差圧ΔPlimitとに基づいて、フィルタ寿命LHを計算することを特徴とする。
前記フィルタ寿命LHと、検出した車両稼動時間tNとに基づいて、次の[数3]式から、フィルタ残存寿命LRを計算すること、
前記フィルタの前後のフィルタ差圧ΔPを検出するフィルタ差圧検出手段と、
このフィルタ差圧検出手段で検出したフィルタ差圧ΔPに基づいて、このフィルタ差圧ΔPの時間的な変化を表す近似式を設定し、この近似式と、寿命限界のフィルタ差圧ΔPlimitとに基づいて、フィルタ寿命LHを計算するフィルタ寿命計算手段と、
を備えたことを特徴とする。
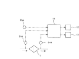
11 フィルタ故障診断装置
12 警報装置
13 表示装置
21 フィルタ差圧検出手段
21A 第1の圧力センサ
21B 第2の圧力センサ
22 フィルタ寿命計算手段
23 車両稼働時間検出手段
23A アワメータ
24 フィルタ残存寿命計算手段
Claims (4)
- 産業車両におけるフィルタの故障を診断する方法であって、
検出した前記フィルタの前後のフィルタ差圧ΔPに基づいて、このフィルタ差圧ΔPの時間的な変化を表す近似式を設定し、この近似式と、寿命限界のフィルタ差圧ΔPlimitとに基づいて、フィルタ寿命LHを計算することを特徴とする産業車両のフィルタ故障診断方法。 - 産業車両におけるフィルタの故障を診断する装置であって、
前記フィルタの前後のフィルタ差圧ΔPを検出するフィルタ差圧検出手段と、
このフィルタ差圧検出手段で検出したフィルタ差圧ΔPに基づいて、このフィルタ差圧ΔPの時間的な変化を表す近似式を設定し、この近似式と、寿命限界のフィルタ差圧ΔPlimitとに基づいて、フィルタ寿命LHを計算するフィルタ寿命計算手段と、
を備えたことを特徴とする産業車両のフィルタ故障診断装置。
Priority Applications (1)
| Application Number | Priority Date | Filing Date | Title |
|---|---|---|---|
| JP2008234287A JP5173688B2 (ja) | 2008-09-12 | 2008-09-12 | 産業車両のフィルタ故障診断方法及び装置 |
Applications Claiming Priority (1)
| Application Number | Priority Date | Filing Date | Title |
|---|---|---|---|
| JP2008234287A JP5173688B2 (ja) | 2008-09-12 | 2008-09-12 | 産業車両のフィルタ故障診断方法及び装置 |
Publications (2)
| Publication Number | Publication Date |
|---|---|
| JP2010064031A true JP2010064031A (ja) | 2010-03-25 |
| JP5173688B2 JP5173688B2 (ja) | 2013-04-03 |
Family
ID=42190090
Family Applications (1)
| Application Number | Title | Priority Date | Filing Date |
|---|---|---|---|
| JP2008234287A Expired - Fee Related JP5173688B2 (ja) | 2008-09-12 | 2008-09-12 | 産業車両のフィルタ故障診断方法及び装置 |
Country Status (1)
| Country | Link |
|---|---|
| JP (1) | JP5173688B2 (ja) |
Cited By (3)
| Publication number | Priority date | Publication date | Assignee | Title |
|---|---|---|---|---|
| JP2013036382A (ja) * | 2011-08-08 | 2013-02-21 | Honda Motor Co Ltd | エアクリーナの寿命推定装置 |
| WO2020121861A1 (ja) * | 2018-12-11 | 2020-06-18 | ヤマシンフィルタ株式会社 | フィルタ寿命予測装置 |
| WO2024239419A1 (zh) * | 2023-05-25 | 2024-11-28 | 上海弗列加滤清器有限公司 | 滤清器维护方法、装置、电子设备和存储介质 |
Citations (5)
| Publication number | Priority date | Publication date | Assignee | Title |
|---|---|---|---|---|
| JP2001518187A (ja) * | 1997-03-20 | 2001-10-09 | ポール・コーポレーション | フィルタの寿命の計測 |
| JP2004044585A (ja) * | 2002-06-06 | 2004-02-12 | Detroit Diesel Corp | オイルフィルタ寿命を決定する方法および装置 |
| JP2004337668A (ja) * | 2003-05-13 | 2004-12-02 | Shin Caterpillar Mitsubishi Ltd | フィルタ目詰まり自動検診方法 |
| JP2007536073A (ja) * | 2004-05-06 | 2007-12-13 | キャリア コーポレイション | エアフィルタ状態の検出および予測技術 |
| JP2009156174A (ja) * | 2007-12-27 | 2009-07-16 | Nissan Diesel Motor Co Ltd | 燃料フィルタ交換時期判定装置 |
-
2008
- 2008-09-12 JP JP2008234287A patent/JP5173688B2/ja not_active Expired - Fee Related
Patent Citations (5)
| Publication number | Priority date | Publication date | Assignee | Title |
|---|---|---|---|---|
| JP2001518187A (ja) * | 1997-03-20 | 2001-10-09 | ポール・コーポレーション | フィルタの寿命の計測 |
| JP2004044585A (ja) * | 2002-06-06 | 2004-02-12 | Detroit Diesel Corp | オイルフィルタ寿命を決定する方法および装置 |
| JP2004337668A (ja) * | 2003-05-13 | 2004-12-02 | Shin Caterpillar Mitsubishi Ltd | フィルタ目詰まり自動検診方法 |
| JP2007536073A (ja) * | 2004-05-06 | 2007-12-13 | キャリア コーポレイション | エアフィルタ状態の検出および予測技術 |
| JP2009156174A (ja) * | 2007-12-27 | 2009-07-16 | Nissan Diesel Motor Co Ltd | 燃料フィルタ交換時期判定装置 |
Cited By (4)
| Publication number | Priority date | Publication date | Assignee | Title |
|---|---|---|---|---|
| JP2013036382A (ja) * | 2011-08-08 | 2013-02-21 | Honda Motor Co Ltd | エアクリーナの寿命推定装置 |
| WO2020121861A1 (ja) * | 2018-12-11 | 2020-06-18 | ヤマシンフィルタ株式会社 | フィルタ寿命予測装置 |
| US11850538B2 (en) | 2018-12-11 | 2023-12-26 | Yamashin-Filter Corp. | Filter life predicting apparatus |
| WO2024239419A1 (zh) * | 2023-05-25 | 2024-11-28 | 上海弗列加滤清器有限公司 | 滤清器维护方法、装置、电子设备和存储介质 |
Also Published As
| Publication number | Publication date |
|---|---|
| JP5173688B2 (ja) | 2013-04-03 |
Similar Documents
| Publication | Publication Date | Title |
|---|---|---|
| CN107031457B (zh) | 电动汽车的真空系统故障检测方法及系统 | |
| CN102725619B (zh) | 混合动力驱动系统中的故障检测和减轻 | |
| US9719399B2 (en) | Method of operating an exhaust emission control device, and corresponding exhaust emission control device | |
| EP2960484B1 (en) | System for detecting an air filter condition, in particular for combustion engines | |
| US20160224227A1 (en) | Indication Display System | |
| US20150361840A1 (en) | Virtual Filter Condition Sensor | |
| JP2010065637A (ja) | 産業車両の潤滑油劣化診断方法及び装置 | |
| CN105730370A (zh) | 汽车驾驶系统及控制方法 | |
| CN101568702A (zh) | 柴油发动机的废气净化系统 | |
| CN109083756A (zh) | 一种发动机进气故障检测方法及装置 | |
| CN108138816B (zh) | 油振诊断装置以及油振诊断方法 | |
| JP3932514B2 (ja) | 車両の燃料レベルセンサーのノイズ故障検出方法 | |
| KR101534700B1 (ko) | 자동차의 경고 상황 알림 방법 및 시스템 | |
| KR20120127498A (ko) | 차륜 속도 센서의 감시 장치 및 방법 | |
| JP5173688B2 (ja) | 産業車両のフィルタ故障診断方法及び装置 | |
| JP2010065795A (ja) | 産業車両のクラッチ故障診断方法及び装置 | |
| CN102852586B (zh) | 汽车发动机机油压力监控方法 | |
| CN108596348A (zh) | 汽车保养信息推送方法及系统 | |
| JP2009243304A (ja) | フィルタ目詰まり判定システムおよびフィルタ目詰まり判定装置 | |
| US20130284532A1 (en) | Secondary steering system with margin pressure detection | |
| CN115163359B (zh) | 一种发动机进气系统监测方法及监测系统 | |
| CN104121095A (zh) | 转速传感器的故障诊断方法 | |
| JPH10267113A (ja) | 変速機の油量検出装置 | |
| JP2017166694A (ja) | 液圧作動システム、特に車両変速機のための液圧作動システムにおいて起こり得る油液位の低下を評価するための方法 | |
| JP2007233122A (ja) | 機械の運転評価装置 |
Legal Events
| Date | Code | Title | Description |
|---|---|---|---|
| A621 | Written request for application examination |
Free format text: JAPANESE INTERMEDIATE CODE: A621 Effective date: 20110329 |
|
| A977 | Report on retrieval |
Free format text: JAPANESE INTERMEDIATE CODE: A971007 Effective date: 20111024 |
|
| A131 | Notification of reasons for refusal |
Free format text: JAPANESE INTERMEDIATE CODE: A131 Effective date: 20111108 |
|
| A521 | Request for written amendment filed |
Free format text: JAPANESE INTERMEDIATE CODE: A523 Effective date: 20120110 |
|
| A131 | Notification of reasons for refusal |
Free format text: JAPANESE INTERMEDIATE CODE: A131 Effective date: 20120522 |
|
| A521 | Request for written amendment filed |
Free format text: JAPANESE INTERMEDIATE CODE: A523 Effective date: 20120723 |
|
| TRDD | Decision of grant or rejection written | ||
| A01 | Written decision to grant a patent or to grant a registration (utility model) |
Free format text: JAPANESE INTERMEDIATE CODE: A01 Effective date: 20121204 |
|
| A61 | First payment of annual fees (during grant procedure) |
Free format text: JAPANESE INTERMEDIATE CODE: A61 Effective date: 20121227 |
|
| R151 | Written notification of patent or utility model registration |
Ref document number: 5173688 Country of ref document: JP Free format text: JAPANESE INTERMEDIATE CODE: R151 |
|
| FPAY | Renewal fee payment (event date is renewal date of database) |
Free format text: PAYMENT UNTIL: 20160111 Year of fee payment: 3 |
|
| FPAY | Renewal fee payment (event date is renewal date of database) |
Free format text: PAYMENT UNTIL: 20160111 Year of fee payment: 3 |
|
| S111 | Request for change of ownership or part of ownership |
Free format text: JAPANESE INTERMEDIATE CODE: R313111 |
|
| R350 | Written notification of registration of transfer |
Free format text: JAPANESE INTERMEDIATE CODE: R350 |
|
| S533 | Written request for registration of change of name |
Free format text: JAPANESE INTERMEDIATE CODE: R313533 |
|
| R350 | Written notification of registration of transfer |
Free format text: JAPANESE INTERMEDIATE CODE: R350 |
|
| LAPS | Cancellation because of no payment of annual fees |
