JP7581317B2 - 最終製品特性の自動調整を備えた塗料製造システムとその方法 - Google Patents

最終製品特性の自動調整を備えた塗料製造システムとその方法 Download PDF

Info

Publication number
JP7581317B2
JP7581317B2 JP2022502314A JP2022502314A JP7581317B2 JP 7581317 B2 JP7581317 B2 JP 7581317B2 JP 2022502314 A JP2022502314 A JP 2022502314A JP 2022502314 A JP2022502314 A JP 2022502314A JP 7581317 B2 JP7581317 B2 JP 7581317B2
Authority
JP
Japan
Prior art keywords
tank
ccu
control unit
central control
station
Prior art date
Legal status (The legal status is an assumption and is not a legal conclusion. Google has not performed a legal analysis and makes no representation as to the accuracy of the status listed.)
Active
Application number
JP2022502314A
Other languages
English (en)
Other versions
JP2022525372A (ja
Inventor
オード ロジェリオ バプティスタ
Current Assignee (The listed assignees may be inaccurate. Google has not performed a legal analysis and makes no representation or warranty as to the accuracy of the list.)
Baptista Auad Rogerio
Original Assignee
Baptista Auad Rogerio
Priority date (The priority date is an assumption and is not a legal conclusion. Google has not performed a legal analysis and makes no representation as to the accuracy of the date listed.)
Filing date
Publication date
Application filed by Baptista Auad Rogerio filed Critical Baptista Auad Rogerio
Publication of JP2022525372A publication Critical patent/JP2022525372A/ja
Application granted granted Critical
Publication of JP7581317B2 publication Critical patent/JP7581317B2/ja
Active legal-status Critical Current
Anticipated expiration legal-status Critical

Links

Images

Classifications

    • GPHYSICS
    • G05CONTROLLING; REGULATING
    • G05DSYSTEMS FOR CONTROLLING OR REGULATING NON-ELECTRIC VARIABLES
    • G05D11/00Control of flow ratio
    • G05D11/02Controlling ratio of two or more flows of fluid or fluent material
    • G05D11/13Controlling ratio of two or more flows of fluid or fluent material characterised by the use of electric means
    • G05D11/135Controlling ratio of two or more flows of fluid or fluent material characterised by the use of electric means by sensing at least one property of the mixture
    • G05D11/136Controlling ratio of two or more flows of fluid or fluent material characterised by the use of electric means by sensing at least one property of the mixture by sensing the viscosity
    • BPERFORMING OPERATIONS; TRANSPORTING
    • B01PHYSICAL OR CHEMICAL PROCESSES OR APPARATUS IN GENERAL
    • B01FMIXING, e.g. DISSOLVING, EMULSIFYING OR DISPERSING
    • B01F33/00Other mixers; Mixing plants; Combinations of mixers
    • B01F33/80Mixing plants; Combinations of mixers
    • BPERFORMING OPERATIONS; TRANSPORTING
    • B01PHYSICAL OR CHEMICAL PROCESSES OR APPARATUS IN GENERAL
    • B01FMIXING, e.g. DISSOLVING, EMULSIFYING OR DISPERSING
    • B01F25/00Flow mixers; Mixers for falling materials, e.g. solid particles
    • B01F25/50Circulation mixers, e.g. wherein at least part of the mixture is discharged from and reintroduced into a receptacle
    • BPERFORMING OPERATIONS; TRANSPORTING
    • B01PHYSICAL OR CHEMICAL PROCESSES OR APPARATUS IN GENERAL
    • B01FMIXING, e.g. DISSOLVING, EMULSIFYING OR DISPERSING
    • B01F25/00Flow mixers; Mixers for falling materials, e.g. solid particles
    • B01F25/50Circulation mixers, e.g. wherein at least part of the mixture is discharged from and reintroduced into a receptacle
    • B01F25/53Circulation mixers, e.g. wherein at least part of the mixture is discharged from and reintroduced into a receptacle in which the mixture is discharged from and reintroduced into a receptacle through a recirculation tube, into which an additional component is introduced
    • BPERFORMING OPERATIONS; TRANSPORTING
    • B01PHYSICAL OR CHEMICAL PROCESSES OR APPARATUS IN GENERAL
    • B01FMIXING, e.g. DISSOLVING, EMULSIFYING OR DISPERSING
    • B01F27/00Mixers with rotary stirring devices in fixed receptacles; Kneaders
    • B01F27/05Stirrers
    • B01F27/11Stirrers characterised by the configuration of the stirrers
    • B01F27/115Stirrers characterised by the configuration of the stirrers comprising discs or disc-like elements essentially perpendicular to the stirrer shaft axis
    • B01F27/1152Stirrers characterised by the configuration of the stirrers comprising discs or disc-like elements essentially perpendicular to the stirrer shaft axis with separate elements other than discs fixed on the discs, e.g. vanes fixed on the discs
    • BPERFORMING OPERATIONS; TRANSPORTING
    • B01PHYSICAL OR CHEMICAL PROCESSES OR APPARATUS IN GENERAL
    • B01FMIXING, e.g. DISSOLVING, EMULSIFYING OR DISPERSING
    • B01F27/00Mixers with rotary stirring devices in fixed receptacles; Kneaders
    • B01F27/80Mixers with rotary stirring devices in fixed receptacles; Kneaders with stirrers rotating about a substantially vertical axis
    • B01F27/88Mixers with rotary stirring devices in fixed receptacles; Kneaders with stirrers rotating about a substantially vertical axis with a separate receptacle-stirrer unit that is adapted to be coupled to a drive mechanism
    • BPERFORMING OPERATIONS; TRANSPORTING
    • B01PHYSICAL OR CHEMICAL PROCESSES OR APPARATUS IN GENERAL
    • B01FMIXING, e.g. DISSOLVING, EMULSIFYING OR DISPERSING
    • B01F33/00Other mixers; Mixing plants; Combinations of mixers
    • B01F33/80Mixing plants; Combinations of mixers
    • B01F33/834Mixing in several steps, e.g. successive steps
    • BPERFORMING OPERATIONS; TRANSPORTING
    • B01PHYSICAL OR CHEMICAL PROCESSES OR APPARATUS IN GENERAL
    • B01FMIXING, e.g. DISSOLVING, EMULSIFYING OR DISPERSING
    • B01F33/00Other mixers; Mixing plants; Combinations of mixers
    • B01F33/80Mixing plants; Combinations of mixers
    • B01F33/84Mixing plants with mixing receptacles receiving material dispensed from several component receptacles, e.g. paint tins
    • BPERFORMING OPERATIONS; TRANSPORTING
    • B01PHYSICAL OR CHEMICAL PROCESSES OR APPARATUS IN GENERAL
    • B01FMIXING, e.g. DISSOLVING, EMULSIFYING OR DISPERSING
    • B01F33/00Other mixers; Mixing plants; Combinations of mixers
    • B01F33/80Mixing plants; Combinations of mixers
    • B01F33/84Mixing plants with mixing receptacles receiving material dispensed from several component receptacles, e.g. paint tins
    • B01F33/841Mixing plants with mixing receptacles receiving material dispensed from several component receptacles, e.g. paint tins with component receptacles fixed in a circular configuration on a horizontal table, e.g. the table being able to be indexed about a vertical axis
    • BPERFORMING OPERATIONS; TRANSPORTING
    • B01PHYSICAL OR CHEMICAL PROCESSES OR APPARATUS IN GENERAL
    • B01FMIXING, e.g. DISSOLVING, EMULSIFYING OR DISPERSING
    • B01F33/00Other mixers; Mixing plants; Combinations of mixers
    • B01F33/80Mixing plants; Combinations of mixers
    • B01F33/84Mixing plants with mixing receptacles receiving material dispensed from several component receptacles, e.g. paint tins
    • B01F33/846Mixing plants with mixing receptacles receiving material dispensed from several component receptacles, e.g. paint tins using stored recipes for determining the composition of the mixture to be produced, i.e. for determining the amounts of the basic components to be dispensed from the component receptacles
    • BPERFORMING OPERATIONS; TRANSPORTING
    • B01PHYSICAL OR CHEMICAL PROCESSES OR APPARATUS IN GENERAL
    • B01FMIXING, e.g. DISSOLVING, EMULSIFYING OR DISPERSING
    • B01F33/00Other mixers; Mixing plants; Combinations of mixers
    • B01F33/80Mixing plants; Combinations of mixers
    • B01F33/85Mixing plants with mixing receptacles or mixing tools that can be indexed into different working positions
    • BPERFORMING OPERATIONS; TRANSPORTING
    • B01PHYSICAL OR CHEMICAL PROCESSES OR APPARATUS IN GENERAL
    • B01FMIXING, e.g. DISSOLVING, EMULSIFYING OR DISPERSING
    • B01F35/00Accessories for mixers; Auxiliary operations or auxiliary devices; Parts or details of general application
    • B01F35/10Maintenance of mixers
    • B01F35/145Washing or cleaning mixers not provided for in other groups in this subclass; Inhibiting build-up of material on machine parts using other means
    • B01F35/1452Washing or cleaning mixers not provided for in other groups in this subclass; Inhibiting build-up of material on machine parts using other means using fluids
    • BPERFORMING OPERATIONS; TRANSPORTING
    • B01PHYSICAL OR CHEMICAL PROCESSES OR APPARATUS IN GENERAL
    • B01FMIXING, e.g. DISSOLVING, EMULSIFYING OR DISPERSING
    • B01F35/00Accessories for mixers; Auxiliary operations or auxiliary devices; Parts or details of general application
    • B01F35/181Preventing generation of dust or dirt; Sieves; Filters
    • B01F35/186Preventing generation of dust or dirt; Sieves; Filters using splash guards in mixers for avoiding dirt or projection of material
    • BPERFORMING OPERATIONS; TRANSPORTING
    • B01PHYSICAL OR CHEMICAL PROCESSES OR APPARATUS IN GENERAL
    • B01FMIXING, e.g. DISSOLVING, EMULSIFYING OR DISPERSING
    • B01F35/00Accessories for mixers; Auxiliary operations or auxiliary devices; Parts or details of general application
    • B01F35/20Measuring; Control or regulation
    • B01F35/21Measuring
    • B01F35/211Measuring of the operational parameters
    • B01F35/2117Weight
    • BPERFORMING OPERATIONS; TRANSPORTING
    • B01PHYSICAL OR CHEMICAL PROCESSES OR APPARATUS IN GENERAL
    • B01FMIXING, e.g. DISSOLVING, EMULSIFYING OR DISPERSING
    • B01F35/00Accessories for mixers; Auxiliary operations or auxiliary devices; Parts or details of general application
    • B01F35/20Measuring; Control or regulation
    • B01F35/21Measuring
    • B01F35/213Measuring of the properties of the mixtures, e.g. temperature, density or colour
    • BPERFORMING OPERATIONS; TRANSPORTING
    • B01PHYSICAL OR CHEMICAL PROCESSES OR APPARATUS IN GENERAL
    • B01FMIXING, e.g. DISSOLVING, EMULSIFYING OR DISPERSING
    • B01F35/00Accessories for mixers; Auxiliary operations or auxiliary devices; Parts or details of general application
    • B01F35/71Feed mechanisms
    • B01F35/717Feed mechanisms characterised by the means for feeding the components to the mixer
    • B01F35/7176Feed mechanisms characterised by the means for feeding the components to the mixer using pumps
    • BPERFORMING OPERATIONS; TRANSPORTING
    • B01PHYSICAL OR CHEMICAL PROCESSES OR APPARATUS IN GENERAL
    • B01FMIXING, e.g. DISSOLVING, EMULSIFYING OR DISPERSING
    • B01F35/00Accessories for mixers; Auxiliary operations or auxiliary devices; Parts or details of general application
    • B01F35/75Discharge mechanisms
    • B01F35/754Discharge mechanisms characterised by the means for discharging the components from the mixer
    • B01F35/7547Discharge mechanisms characterised by the means for discharging the components from the mixer using valves, gates, orifices or openings
    • FMECHANICAL ENGINEERING; LIGHTING; HEATING; WEAPONS; BLASTING
    • F28HEAT EXCHANGE IN GENERAL
    • F28DHEAT-EXCHANGE APPARATUS, NOT PROVIDED FOR IN ANOTHER SUBCLASS, IN WHICH THE HEAT-EXCHANGE MEDIA DO NOT COME INTO DIRECT CONTACT
    • F28D7/00Heat-exchange apparatus having stationary tubular conduit assemblies for both heat-exchange media, the media being in contact with different sides of a conduit wall
    • F28D7/005Heat-exchange apparatus having stationary tubular conduit assemblies for both heat-exchange media, the media being in contact with different sides of a conduit wall the conduits for only one medium being tubes having bent portions or being assembled from bent tubes or being tubes having a toroidal configuration
    • GPHYSICS
    • G05CONTROLLING; REGULATING
    • G05BCONTROL OR REGULATING SYSTEMS IN GENERAL; FUNCTIONAL ELEMENTS OF SUCH SYSTEMS; MONITORING OR TESTING ARRANGEMENTS FOR SUCH SYSTEMS OR ELEMENTS
    • G05B19/00Program-control systems
    • G05B19/02Program-control systems electric
    • G05B19/04Program control other than numerical control, i.e. in sequence controllers or logic controllers
    • G05B19/041Function-oriented details
    • GPHYSICS
    • G05CONTROLLING; REGULATING
    • G05BCONTROL OR REGULATING SYSTEMS IN GENERAL; FUNCTIONAL ELEMENTS OF SUCH SYSTEMS; MONITORING OR TESTING ARRANGEMENTS FOR SUCH SYSTEMS OR ELEMENTS
    • G05B19/00Program-control systems
    • G05B19/02Program-control systems electric
    • G05B19/18Numerical control [NC], i.e. automatically operating machines, in particular machine tools, e.g. in a manufacturing environment, so as to execute positioning, movement or co-ordinated operations by means of program data in numerical form
    • G05B19/19Numerical control [NC], i.e. automatically operating machines, in particular machine tools, e.g. in a manufacturing environment, so as to execute positioning, movement or co-ordinated operations by means of program data in numerical form characterised by positioning or contouring control systems, e.g. to control position from one programmed point to another or to control movement along a programmed continuous path
    • G05B19/27Numerical control [NC], i.e. automatically operating machines, in particular machine tools, e.g. in a manufacturing environment, so as to execute positioning, movement or co-ordinated operations by means of program data in numerical form characterised by positioning or contouring control systems, e.g. to control position from one programmed point to another or to control movement along a programmed continuous path using an absolute digital measuring device
    • G05B19/29Numerical control [NC], i.e. automatically operating machines, in particular machine tools, e.g. in a manufacturing environment, so as to execute positioning, movement or co-ordinated operations by means of program data in numerical form characterised by positioning or contouring control systems, e.g. to control position from one programmed point to another or to control movement along a programmed continuous path using an absolute digital measuring device for point-to-point control
    • GPHYSICS
    • G05CONTROLLING; REGULATING
    • G05DSYSTEMS FOR CONTROLLING OR REGULATING NON-ELECTRIC VARIABLES
    • G05D11/00Control of flow ratio
    • G05D11/02Controlling ratio of two or more flows of fluid or fluent material
    • G05D11/13Controlling ratio of two or more flows of fluid or fluent material characterised by the use of electric means
    • GPHYSICS
    • G05CONTROLLING; REGULATING
    • G05DSYSTEMS FOR CONTROLLING OR REGULATING NON-ELECTRIC VARIABLES
    • G05D11/00Control of flow ratio
    • G05D11/02Controlling ratio of two or more flows of fluid or fluent material
    • G05D11/13Controlling ratio of two or more flows of fluid or fluent material characterised by the use of electric means
    • G05D11/131Controlling ratio of two or more flows of fluid or fluent material characterised by the use of electric means by measuring the values related to the quantity of the individual components
    • G05D11/132Controlling ratio of two or more flows of fluid or fluent material characterised by the use of electric means by measuring the values related to the quantity of the individual components by controlling the flow of the individual components
    • GPHYSICS
    • G05CONTROLLING; REGULATING
    • G05DSYSTEMS FOR CONTROLLING OR REGULATING NON-ELECTRIC VARIABLES
    • G05D11/00Control of flow ratio
    • G05D11/02Controlling ratio of two or more flows of fluid or fluent material
    • G05D11/13Controlling ratio of two or more flows of fluid or fluent material characterised by the use of electric means
    • G05D11/135Controlling ratio of two or more flows of fluid or fluent material characterised by the use of electric means by sensing at least one property of the mixture
    • G05D11/137Controlling ratio of two or more flows of fluid or fluent material characterised by the use of electric means by sensing at least one property of the mixture by sensing the density of the mixture
    • GPHYSICS
    • G05CONTROLLING; REGULATING
    • G05DSYSTEMS FOR CONTROLLING OR REGULATING NON-ELECTRIC VARIABLES
    • G05D7/00Control of flow
    • G05D7/06Control of flow characterised by the use of electric means
    • G05D7/0617Control of flow characterised by the use of electric means specially adapted for fluid materials
    • G05D7/0629Control of flow characterised by the use of electric means specially adapted for fluid materials characterised by the type of regulator means
    • G05D7/0635Control of flow characterised by the use of electric means specially adapted for fluid materials characterised by the type of regulator means by action on throttling means
    • GPHYSICS
    • G06COMPUTING OR CALCULATING; COUNTING
    • G06TIMAGE DATA PROCESSING OR GENERATION, IN GENERAL
    • G06T7/00Image analysis
    • G06T7/70Determining position or orientation of objects or cameras
    • BPERFORMING OPERATIONS; TRANSPORTING
    • B01PHYSICAL OR CHEMICAL PROCESSES OR APPARATUS IN GENERAL
    • B01FMIXING, e.g. DISSOLVING, EMULSIFYING OR DISPERSING
    • B01F2101/00Mixing characterised by the nature of the mixed materials or by the application field
    • B01F2101/30Mixing paints or paint ingredients, e.g. pigments, dyes, colours, lacquers or enamel
    • GPHYSICS
    • G05CONTROLLING; REGULATING
    • G05BCONTROL OR REGULATING SYSTEMS IN GENERAL; FUNCTIONAL ELEMENTS OF SUCH SYSTEMS; MONITORING OR TESTING ARRANGEMENTS FOR SUCH SYSTEMS OR ELEMENTS
    • G05B2219/00Program-control systems
    • G05B2219/30Nc systems
    • G05B2219/43Speed, acceleration, deceleration control ADC
    • G05B2219/43193Variable slope speed steps as function of position, pulse pump controller
    • GPHYSICS
    • G06COMPUTING OR CALCULATING; COUNTING
    • G06TIMAGE DATA PROCESSING OR GENERATION, IN GENERAL
    • G06T2207/00Indexing scheme for image analysis or image enhancement
    • G06T2207/30Subject of image; Context of image processing
    • G06T2207/30108Industrial image inspection

Landscapes

  • Chemical Kinetics & Catalysis (AREA)
  • Chemical & Material Sciences (AREA)
  • Engineering & Computer Science (AREA)
  • Physics & Mathematics (AREA)
  • General Physics & Mathematics (AREA)
  • Automation & Control Theory (AREA)
  • General Engineering & Computer Science (AREA)
  • Mechanical Engineering (AREA)
  • Thermal Sciences (AREA)
  • Manufacturing & Machinery (AREA)
  • Human Computer Interaction (AREA)
  • Computer Vision & Pattern Recognition (AREA)
  • Theoretical Computer Science (AREA)
  • Accessories For Mixers (AREA)
  • Paints Or Removers (AREA)
  • Application Of Or Painting With Fluid Materials (AREA)

Description

本発明の特許は、事前に調製することなく顔料ペーストとバインダーから製造される塗料生産システムについて説明している。これは、塗料の特性(色、粘度、密度など)を読み取り、自動調整するためのユニットを備えており、製品の特性に必要な補正パラメータを提供することで、演算処理ユニットが連続的に、事前に確立された仕様に従って塗料のロットを自動的に調製することができる。
塗料とは、液体、ペースト状、または固体の顔料組成物で、供給された状態または希釈後の状態で所定の表面に薄い層(フィルム)を塗布すると、一定時間後に固体の着色された半透明または不透明なフィルムに変換されるものと定義することができる。
塗料の主な成分は以下の通りである。(a) 樹脂:通常、半透明または透明の媒体で、主な機能は塗膜の基材への付着を促進することであり、顔料の濡れ性・光沢・耐薬品性・物理的耐性なども担っている。(b) 顔料およびフィラー: 発色・塗膜の不透明性・耐放射線性・光学的特性などを促進する。(c) 添加剤:フィルムに物理的・化学的・レオロジー的な特性を与える。(d) 溶剤または希釈剤:基本的には、基板上の塗料の粘度と適用性の特性を調製するために使用され、このプロセスの最後に蒸発し、形成されたフィルムの硬化/乾燥を可能にする。
顔料は、染料とは異なり、微細に分割された固体物質で実質的に溶媒には溶解しない。これは塗料調製時、色や不透明度、その他の特殊性をもたらす目的で使用されるものである。つまり、塗料の光学的特性や、そこに配合される製品の特性を変更する目的で使用される。適切な顔料であることを特徴付ける特性は、再現する色を取得できる能力があることで、顔料を特徴付ける重要な特性は、模倣する色を取得する能力である。それらの存在は、不透明度を得るためにも必要な場合があるからで、なぜならほとんどの場合、塗料はそれらが塗布される表面を覆うために使用されるからである。
世界の塗料製造工程において、オートメーション化のレベルはまだまだ低く、ほとんどの場合、「トレイ」や「タンク」を使って塗料をまとめて一度に製造している。
生産プロセスに関しては、基本的に2つの塗料製造概念が存在する。
「機械塗料」と呼ばれる製造コンセプトでは、製造される塗料に使用されるすべての原材料(顔料・フィラー・樹脂・溶媒・添加剤)がトレイに直接注入され、混合されてから混合器に運ばれ、顔料が分散される。その目的は光沢・被覆率・不透明度などの特性に必要な「細かさ」を得るためで、後で製品を仕様に合わせるために色・粘度などを調製する。
別のより広く使われている概念である「混合塗料」と呼ばれる塗料の製造方法は、あらかじめ準備された顔料ペーストに所望の特性を得るために特性を調整して樹脂・溶剤・添加剤を加え、色・粘度・被覆率などの仕様を満たすように塗料を調製する。
この場合、顔料ペーストは単一の顔料を特定のバインダーに高濃度で分散させて得られるもので、他の顔料ペーストと組み合わせることで、さまざまな色の塗料を製造するために使用される。この種の分散液のバインダーは、樹脂・溶剤・添加剤・界面活性剤型分散剤の混合物であり、これらの顔料ペーストは様々な技術を持つ混合器で製造される。
塗料の種類は、基本的に配合される樹脂の種類(アクリル・ビニル・ポリエステル・アルキド・エポキシなど)によって分類される。また、主要な樹脂タイプが各塗料の種類に特殊な特性を担っているため、一部の顔料ペーストが、製造に使用されるバインダーの特性に応じて、「汎用ペースト」または「汎用高濃度」と呼ばれる特性を持っている。これらの分散液が他のすべてのタイプの樹脂との適合性を考慮し、この方法で得られた塗料の最終的な物理化学的特性に影響を与えることはない。この場合、単一の種類の顔料ペーストを用いて製造されたこれらの「汎用バインダー」 は、広範囲の塗料に対応することができる。
しかし、「汎用高濃度」のコストは、特定の種類の塗料のベースバインダーと比較して、「汎用バインダー」の構成要素(汎用樹脂・溶剤・添加剤など)のコストが高いため、いくつかの状況ではより高価になってしまう。
このようにして、塗料業界はある塗料の製品グループの中で競争が激しい塗料は、同じ種類の顔料ペーストを使用したベースバインダーの製品グループを作ることを選択したり、あるいは他の製品グループと互換性がある「半汎用高濃度」の塗料を製造し、より低価格な製品を作る。
その結果、製造業者は、さまざまな製品グループを提供するために、複数の顔料ペーストグループを使用して操業するのが一般的であり、変動費を最小限に抑える。
この場合は、「混合塗料」は「機械塗料」に比べて非常に有利な塗料を製造するための最も生産性の高い方法になり、製品の具体化と製造の生産性の両方の点で製造業者に非常に多様性を提供する。
塗料を得るために使用される顔料ペーストの特性に関しては、それらの製造に使用されるバインダーの普遍性に加えて、これらは次の2つの異なるカテゴリーに分類することができる。
最初のカテゴリーは調製された顔料ペーストまたは調製された染料を含む色度特性で、製造プロセス中に厳密に制御される。この場合、「色の位置」・「染着力」・粘度・濃度などの変動ファクターは、工場から出荷される前に調整されている。
このタイプの調整された染色の使用の最も一般的なケースは、主に建築物用塗料市場または自動車塗装修繕を目的とした製品のために、販売店で直接使用されて幅広い色と色合いを得る塗料調色装置で見られる。
この場合、事前に調製されたバインダーベース (顔料の有無にかかわらず) を使用して、販売時に直接、塗料調色装置で調製された顔料ペーストで作成される。
それ以外の方法は、色度特性がコントロールされていない塗装工場で使用される未調製の顔料ペーストまたは未調製の染料もある。
このタイプの製品では、通常、粘度と「繊細」が基本的にコントロールされるが、最終的な分析で、顔料ペーストが混合器または分散機を通過するときに到達する分散度を表わす。この特性は、グラインドメーターを介して定量化するための手法(ヘグマン値)を持ち、粉砕または分散プロセスを通じて得られる顔料の粒子サイズ分布に直接関係している。
ただし、これらの顔料ペーストの「色の位置」と「染着力」の特性は、塗装工場で直接使用するためのものであり、ほとんどの場合、事前の調製の対象ではないことは注目に値する。ほとんどの「混合塗料」の製造プロセスは、最終製品の仕様を保証する必要のある調製と品質管理の後工程のことを考慮して、使用される顔料ペーストの色度特性の偏差を補正する。
塗料メーカーが最も一般的に使用するこのタイプの「混合塗料」プロセスでは、作業員は、製品が最終的に品質仕様に到達するまで、充填が許可されるまで次の工程ステップを実行する。
A) 定量投入:通常、作業者がトレイ(大量の塗料を生産する場合は固定タンク)を計量ユニットまで運搬し、塗料成分(顔料ペースト・樹脂・溶剤・添加剤)をその容器に順次計量していく方法である。
B) 均質化:トレイを混合機に運び、一定時間均質化するようにセットする。
C) サンプリング:サンプルはテストのために品質管理室に送る。
D) テスト:塗料の特性がテストされ、製品を仕様に合わせるために必要な調製値が計算される。通常、調製する主な特性は、色・粘度・被覆率・濃度に制限される。場合によっては、特殊塗料では、光沢・PH・導電率など、特定の特性をコントロールすることがある。
E) 調製:品質管理室が規定された品質になるように規定された成分をする。
F) 均質化:製品が仕様に適合するまで、ステップ(c)から(e)の繰り返しと均質化を行う。
G) 充填:
H) 洗浄:トレイまたはタンクに付着した塗料を除去して洗浄し、次のロットの汚染を回避する。
特性調製の周期は、数時間から数日、ひどいときには数週間かかることがあり、同時に、他の塗料の調製が同じ品質管理室で多数行われるため、自然と待ち行列ができてしまうこともある。さらに、試験片を事前に塗装し、乾燥時間を待って、色の測定を行なう必要があるカラーテストなど、非常に時間がかかるテストもある。
生産性を向上させるために、トレイやタンクに入っている塗料の成分の注入や計量を自動化することができる大型の注入機である「調製機」や「混合機」と呼ばれる装置が従来から存在する。
さらに最新の技術では、最終パッケージに直接投入できる投入機が紹介されている。しかし、この技術的な解決策は、塗料の製造に使用されるベースや染料が事前に調製されていることを前提とし、最終製品が完全に仕様(色・粘度・濃度・被覆率など)通りになる場合にのみ適用される。なぜなら、充填された製品には最終的な品質管理の段階がないからである。この手順は、製品が販売時点で直接準備される塗料調色機で行う。
塗料メーカーが使用する液体定量射出装置の大部分は、顔料ペーストやその他の成分の事前調整が行われていないが、この種の装置の使用には二つの問題がある。一つ目は、ベース・顔料ペーストおよび投与されるその他の成分の品質に関連しており、通常は仕様範囲が決められている。ただし、これらの成分は、製造ロットにばらつきがあり、製造される塗料のロットに影響を与える。
顔料の場合は、その色調と濃度の特性(色位置・染着力)に許容範囲があり、たとえ正確な比率であっても、混合すると最終製品の色のばらつきにつながるが、これは製造者によって決められるこれらの成分の仕様/許容範囲内に関わらなく起きる。これらの顔料の多くは粉末で供給され、あらかじめ混合器や撹拌機で分散されていて、ワニス・樹脂・溶剤・分散剤・その他の添加剤からなるバインダーと混合する必要がある。このプロセスでは、分散と呼ばれるプロセスにより、顔料粒子の湿潤と崩壊が起こり、その程度に応じて、顔料ペーストの「染着力」が大きくなったり小さくなったりして、このプロセスで製造される塗料の色特性に直接影響を与える。染着力はバインダーに分散された顔料の粒度分布に直接関係していることである。
したがって、塗料の特性のばらつきは、原材料の全体とその個別のばらつきに加えて、プロセスのばらつきや、遂行されるプロセスで自然に発生するその他の分析・人的ミスに関連している。
そのため、あらかじめ特性が調製されていない成分から作られた塗料が、そのまま仕様を満たすことは難しい。単純な成分の投入であっても、一般的にはその後の調製が必要となる。
このように、塗料工場の自動化プロセスで「液体定量射出装置」を使用する際の主な障害は、直接、成分(ベース・樹脂・バインダー・顔料ペースト・着色料など)の品質にある。これらの成分は、すべての特性を事前に調製する必要があり、それらを投入して混合したときに、この混合物から得られる製品が仕様を満たすようにする必要がある。
塗料工場で使用されている液体定量射出装置の大半は、無調製のベースや顔料ペーストで稼働しているため、生産性が大幅に低下している。これは、定量投入の段階だけが自動化されていて、その他の段階にもすべて必要である。定量投入段階ステップは生産リードタイム全体の10%以下に相当するため、その見返りはごくわずかである。
液体定量射出装置に関連する二つ目の困難は、定量投入技術に関するもので、それには重量法と体積法がある。重量法の場合は、高精度の計量器やロードセルを用いて各成分を個別に投入し、精度良く投入することができるが、比較的時間がかかり、生産性が低いという問題がある。体積法投入は、成分の投入が同時に行われるため、生産性が向上する。しかし、この装置は、重量測定システムほど信頼性があまり高くなく、定期的な較正が必要で、摩耗により一回転ごとに材料の排出量が変化する定量ポンプによって行われる定量投入のためである。これらの変動以外にも、成分の粘度・密度・温度成分の変動・ライン装置の圧力・環境温度など直接影響する変数がある。これらの変動ファクターは、それ自体が定量投入精度を大きく変える。このタイプの機器の使用を制限するしかない。
これらの要因を最小限に抑えるために、体積法技術を搭載した機械には通常、較正ルーチンが組み込まれている。この方法では、投入されるはずだった量と実際に投入された量との間の誤差が測定され、投入ポンプの回転と投入された重量とを関連付けるパラメータを変更する補正係数が使用される。
しかし、この作業は比較的時間と手間がかかり、一定の頻度で構成成分ごとに行わなければならないため、特に沢山の成分を投入するような機械の場合には大きな問題となる。
また、「現場にプレッシャー」から、作業担当責任者が気を抜いてしまうことも多く、その結果、この機械で生産された製品は、たとえ構成成分が事前に調製されていたとしても、較正が行われないことで時間の経過とともに特性が劣化し、企業にとって大きな品質問題となるのである。
商業用・工業用の定量射出装置は、重量法や体積法のものがあり、規定された品質の塗料を製造するためには、ベース・染料・着色剤を事前に調製する必要がある。一般的にその機構には、投入制御ユニットと前工程の投入装置に関連するタンクを装備したものである。
特許EP1428569には、着色顔料の為の複数のタンクと、そのタンクに設置されたものに対応する数の分配ノズルを備えた着色顔料の分配装置が記載されている。計量器は着色チャンバーに配置され、演算処理ユニットに接続されている。パネル上のコマンドで、着色する製品を選択する。
特許US9643134には、複数の液体添加剤制御モジュールを有する水性混合物の自動混合システムが記載されている。所望の量の添加剤を専用の混合インジェクターに入れて、各添加剤と水を混合し、添加剤と水の正確な混合を行う。このシステムは、混合サイクルの間に、添加剤制御モジュールの成分を空気と水を除去し、制御モジュール内に残っている可能性のある残留添加剤を残す機能を備えている。このシステムは、水に対する液体添加剤の所望の比率を得るために、所望の液体添加剤の流量が達成するように作動する制御弁を制御装置によってコントロールする。
特許CA2966918には、垂直軸を中心にハウジングに回転可能に取り付けられた回転台を有する塗料分配装置が記載されている。 プランジャーを有する塗料定量吐出装置を受け入れるように適合された、回転台上に複数のステーションを有し、プランジャーの動きによって塗料定量射出装置からインクが射出される。位置決めユニットは、起動後、回転台を回転させて、各ステーションを順次、分配位置に配置する。分配位置の時、ハウジングに取り付けられたアクチュエータが、分配ステーションに配置された塗料定量射出装置のプランジャーと機械的に結合する。回転台の下のハウジングには、分配位置に合わせてコネクタが取り付けられている。 制御装置が位置決めドライブに取り付けられ、分配ステーションを順次動かして定量射出ステーションに合わす。分配ステーションでは、アクチュエータを動かして、射出位置にある塗料定量吐出装置からコネクタに塗料を射出させる。
特許WO9934905には、流体製品、特に塗料製品を分配する定量射出装置が記載されており、ノズルを有する定量射出ヘッドを備え、複数の定量吐出導管の端部が連絡して複数の流体製品を供給するようになっている。混合媒体、特に回転羽根車は、分配導管の端と分配ノズルの間に取り付けられ、異なる分配導管から来て同時に分配ヘッドに入る流体製品を連続的に混合する。
特許CN207899388には、顔料タンクと溶剤タンクからなる塗料製造装置で、両タンクには定量射出電磁弁が取り付けられており、定量電磁弁の下方には流量計が設置されていることが記載されている。
特許DE20307083には、ベースを入れた二つの貯蔵容器と、ベースの定量射出装置を制御する演算処理ユニットと、ベースを重量法または体積法で投入する定量射出装置が記載されている。貯蔵容器はカートリッジのように形成されており、ベースが空になったら開閉ジッパーを使って再密封することができる。定量投入ユニットは、開閉ジッパーによって開けられる貯蔵容器を受け入れるためのホルダーを持っている。ホルダーには、ベースを空にするための加圧ユニットが設けられ、その内部には混合ユニットが配置されている。
同じ著者による特許US6494608には、成分を混合機に連続的に投入し、その特性を連続的に調製する連続塗料製造プロセスが記載されている。ある概念によってこのプロセスは、全成分を混合ユニットに直接、同時かつ連続的に投入するという工夫がなされている。そのため、導入コストが非常に高く、柔軟性も低いため、単一の製品ラインや配合成分の少ない製品への適用が制限される。
このように、最近の技術分野でも、塗料の成分の特性を自動的に調製することができるシステムは記載も提案もされていないのが現状であり、顔料ペーストやバインダー事前に調製することなく体積法定量吐出装置を用いて特性/性質を読み取り・自動調製ができ、これらの制御と特性の自動調製により、事前に設定された仕様の塗料をロットとして生産することで、従来の塗料製造工程のいくつかの工程ステップを省略することができる。
本発明は、色・粘度・密度・被覆率・pH・導電率など最終製品の特性を自動的に調製する塗料生産システムについて述べたものである。その他に、前のロットの調製で得られた知識経験を利用して、同じ製品の後続の製造ロットの配合比率を自動的に変更するという事も加わった。今後のロット生産に仕様到達までの時間と構成成分のコストを段階的に削減することを目指している。
本発明は、100%自動化されてプログラムが可能な調製機構を備えた定量射出装置で、最終製品の特性を自動調製する塗料生産システムについて説明する。
本発明は、湿式ベースに測色計で、最終製品の特性を自動的に調製する塗料生産システムに関するものである。液体塗料の色を読み取るために特別に設計された読み取りセルを使用し、相対的にまだ液体の状態の塗料に対して反射法を用いた分光光度計でこの特性を測定する。染料・溶剤・添加物などの添加による補正で、特徴化と再現性を可能にし、充填段階ステップの開始前に、生産中の製品に要求された仕様を達成させる。
本発明は、コリオリ力利用の密度・粘度・温度・質量流量・体積流量等の多機能特性用測定器で、最終製品の特性を自動調製する塗料製造システムについて説明する。相対的にまだ液体の状態の塗料を溶剤やバインダーなど他の成分の添加により特性を補正し充填前に要求された仕様にすることができる。
本発明は、従来の個別センサーによるシステムをデジタル画像処理による動作監視システム(ビジョンシステム)に代えて、最終製品の特性を自動調製する塗料製造システムについて述べたものである。これは、設備の規模や設置エリアの火災・爆発リスク評価に応じて、非常に高価なものとなる。
本発明は、単一駆動機構の概念を用いた射出機構を備えた、最終製品の特性を自動的に調製する塗料生産システムについて述べたものである。このシステムは中心軸を共有し、材料射出ポンプを個別に連結することで、沢山の射出ポンプを同一駆動に組み込むことができ、高い射出精度、高い反復性・再現性と低い設備導入コストを実現する。
本発明は、最終製品の特性を自動的に調製する塗料生産システムについて述べたものである。このシステムにおいて、連続製造装置に供給するためのプロセス循環タンクの容積を、最小ロットの数量に減らす目的でダウンサイジングコンセプトを用いており、完成品の在庫を減らすこと、あるいはジャストインタイム生産システムでの下での生産を目的としている。
本発明は、最終製品の特性を自動調製する塗料生産システムで、連続調製ステーション(CAS)と充填モジュール(MA)のチャンバーや凹んだ場所のデッドボリュームが少ないため、洗浄設定が少なくて済み、洗浄マニホールド(CM)から噴射される溶剤と窒素のミストによる洗浄・除菌作業が容易であることを特徴とする。
本発明は、連続混合機を備えた最終製品の特性を自動的に調整する塗料生産システムで特許BR102018073022に記載されている内容を改善したものである。このシステムでは、混合室のデッドボリュームが流量能力に比べて小さいため、投入量の変更や調整成分の連続混合の応答時間が極めて短くなる(約数秒)。
本発明は、「自然のまま」の特性(液体ベース)を持つ塗料や類似物の種々の色を正確に測定するために設計・開発された湿式色測定・調整モジュールを備えた、最終製品の特性を自動調製する塗料生産システムについて述べたもので、従来の塗料業界で調整や品質管理に時間がかかっていた塗布・乾燥・測色などの工程が不要になる。
本発明は、最終製品の特性を自動的に調製する塗料製造システムについて述べたものであり、連続製造ユニットが生産中の製品の仕様に到達するまでに約1~3分かかり、問題の製品が品質仕様範囲の中心からどれだけ離れているかに直接依存し、製造中の製品の調製および充填作業をすべて考慮しても、約10分で最小ロット時間(塗料仕様を満たすための時間)を達成する。
本発明は、最終製品の特性を自動的に調製する塗料および関連製品の製造プロセスを説明するものであり、調製に使用される成分の関係する量は通常、少量であり、単一の定量射出ポンプで各調製成分を連続的に投入することが容易である。
最終製品の特性を自動調製する自動塗料生産システムをモジュール化したものである。 最終製品の特性を自動調整する自動塗料生産システムの模式図である。 最終製品の特性を自動調整する自動塗料生産システムの工程ステップ図である。 定量射出モジュール(VDM)の透視図であり、中央制御ユニット(CCU)によるデジタル画像処理によって投入工程のインターロックに必要なデータを供給する画像取得ユニット(IM)が示されている。 定量射出モジュール(VDM)の位置決めアーム(10)と定量射出バルブ(20)の斜視図である。 定量射出モジュール(VDM)の射出弁の側面図である。 定量射出モジュール(VDM)の射出弁の断面図である。 定量射出モジュール(VDM)に供給する定量射出ポンプ(Bd)の駆動機構を示す斜視図である。 単一のモーター(M)によって駆動される共有シャフトのシステムの斜視図である。 定量射出モジュール(VDM)に供給する定量射出ポンプを駆動するために共有軸が行う回転数の測定をデジタルエンコーダ(134)を示す斜視図である。 定量射出ポンプ(Bd)を駆動するための共有軸の動力伝達機構の背面図である。 個別の定量射出ポンプ駆動機構の斜視図である。 定量射出ポンプ(Bd)の自動較正のための構成要素を示す模式図である。 定量ポンプの自動較正に使用されるライン型容積式較正器の斜視図である。 容積式較正器の断面側面図である。 容積式較正器のピストンの断面詳細図である。 共有の中心軸(14a)に結合された定量射出ポンプ(Bd)と、定量射出ポンプの吐出ライン(Bd)に接続された容積計の斜視図である。 回転機構(RPT)によって駆動されるタンク機構(T)の斜視図である。 タンク(T)の斜視図である。 タンク(T)の断面図である。 混合ステーション(MS)の斜視図である。 タンクシーリングカバー(T)の断面図である。 連続調製ステーション(CAS)の正面透視図である。 周辺関連機器と混合機(60)との繋がりを示す模式図であり、タンク(T)から来る成分の流れと、図10Aで示す同様の回路から来る調製成分との連続的な混合を促進する役割を果たす。 混合機(60)の斜視図である。 混合機の断面図である。 ミキサー混合羽根車(60)の詳細図である。 粘度・密度・温度・質量流量・体積流量の特性を測定するための多機能特性用測定器(80)と一体化した混合機(60)の斜視図である。 定量射出バルブ(61)の斜視図である。 多機能特性用測定器(80)と液体ベースの色測定モジュール(100)とその他の任意のもの(pH・導電率・染色強度・被覆率など)によって行われた測定値に基づいて中央制御ユニット(CCU)によって行われた調製計算の後に、連続式ラインミキサー(60)の混合室(601)に成分を供給する定量射出バルブの断面図である。図10Fは連続式ラインミキサー(60)の混合室(601)に成分を供給する定量射出バルブの断面図である。 熱交換器の分解斜視図である。 熱交換器の斜視図である。 熱交換器の断面側面図である。 液状塗料の色測定用ロボット装置の斜視図である。 湿式測色計セルの斜視図である。 湿式測色計セルの断面図である。 湿式測色計セルの過圧防止安全装置の側面図である。 湿式測色計セルの光学窓表面の拭き取りクリーニング機構を示す斜視図である。 洗浄ステーション(CS)の斜視図である。 タンクシーリングカバーの切断図である。 洗浄用マニホールドの斜視図である。 噴霧発生ノズルと一体化した溶液・窒素注入自動バルブの詳細を示す。 連続調製ステーション(CAS)の代わりに個別調製ステーション(PAS)を設置したシステムの一例を示す模式図である。 個別調製ステーション(PAS)を設置したシステムの上面図である。 個別調製ステーション(PAS)とタンク回転機構RPTを一体化した正面透視図である。 最終製品の特性を自動的に調製する塗料製造方法の「個別」操作モードの工程ステップ図である。 個別調製ステーション(PAS)が、定量射出ステーションと合体した模式図である。 定量射出モジュール(VDM)を装備した連続製造方式モジュールの生産システムをシミュレーションした表である。
本特許の対象である、最終製品の特性を自動的に調製する塗料製造システムは、基本的に、容積式自動較正器を備えた定量射出モジュール(VDM)、少なくとも1つの連続製造モジュールで回転機構(RPT)、少なくとも1つのタンク(T)で混合ステーション(MS)・連続特性調製ステーション(CAS)・充填ステーション(FM)の間を移動させる。図1および図2に示すように、洗浄溶剤ミストを発生させるマニホールド(CM)と一体化した洗浄ステーション(CS)と、コンピュータプログラムの命令セットから定量射出モジュール(VDM)および連続処理モジュールユニットに実行させるコマンドを送信する中央制御ユニット(CCU)から構成されている。
図3・図3Aに示すように、定量射出モジュール (VDM)は、中央制御ユニット(CCU)から受け取ったコマンドによって前記アーム(10)を移動させる空気圧アクチュエータ(12)によって駆動されるレバー機構を備えた一連のアーム(10)で構成されており、前記アーム(10)は、中央制御ユニット(CCU)で事前に規定された量の成分を投入する計量バルブ(20)が自由端にある。
中央制御ユニット(CCU)は、タンク(T)内の投入対象成分に相当するアーム(10)を駆動し、続いて定量射出ポンプ(Bd)によって供給タンク(TAC)に貯蔵されている成分を流すための計量バルブ(20)を整列させる。中央制御ユニット(CCU)が定量射出バルブ(20)を再循環位置に合わせ、アーム(10)を初期位置に戻すと、規定成分の量に達するまで、連続製造方式モジュールのタンク(T)に成分を流す。
図3Bおよび図3Cに詳細を表示されているように、定量射出バルブ(20)は、定量射出ポンプ (Bd)によって供給タンク(TAC)に貯蔵されている成分を受け取る注入口(21)と、空気圧アクチュエータシリンダ(12)が後退している間に、定量射出ポンプ (Bd)によって移送された成分の全流量をタンク(T)に直接排出する投与ノズル(22)があり「定量射出モード」と呼ばれる。
空気圧アクチュエータシリンダ (12) を前進させると、供給タンク (TAC) から受け取った成分が定量射出バルブ (20) 内で再循環し、排出口 (23) を介して供給タンク(TAC)に戻り「再循環モード」と呼ばれる。
定量射出モジュール(VDM)のアーム(10)の上方に配置された画像取得ユニット(IM)は、中央制御ユニット(CCU)から受信したコマンドからこれらのアーム(10)の起動を連続的に記録し、画像のデジタル処理によって、図3に示すように、定量射出ノズルアーム(10)の位置決めとインターロック、および定量射出バルブ(20)の開閉を確認する。
図4および図4Aに示すように、定量射出モジュール(VDM)に供給する定量射出ポンプ(Bd)は、1台の電動機(M)によって駆動される2本の共有中心軸(14a)・(14b)に設置され、同じ速度で回転し、第2の軸(14b)は、遊星歯車減速機(131)と、第1の軸(14a)から第2の軸(14b)への力の伝達に加えて、その回転方向を反転させるスプロケットとローラチェーンのセットによって、第1の軸(14a)に結合され、同期しており、この第2の軸 (14b) に沿って設置された一連の定量射出ポンプ(Bd)の回転方向に適合させている。
各定量射出ポンプ(Bd)には、図4Cに示すように、空気圧アクチュエータ(132)によって空気圧で駆動されるギアセットが設けられており、後述する駆動機構によって、各定量射出ポンプ(Bd)をそれぞれの共有中心軸(14a)・(14b)に結合または分離することができるようになっている。各定量射出ポンプ(Bd)への動力伝達は、ローラーチェーンとスプロケット(130)によって行われる。2本の共有中心軸 (14a)・(14b)は、第1共有中心軸(14a)の一端に電気モーター(M)をその反対側には変速機(133)を介して結合している。共有中心軸(14b)の先端には、図4Bに示すように、軸(14a)・(14b)の回転数をカウントするデジタルエンコーダ(134)が設置されており、このデータを中央制御ユニット(CCU)に送る。
図4Dに詳述されているように、定量射出ポンプ(Bd)を共有駆動軸(14a)・(14b)に結合するか否かの機能を有する個々の定量射出ポンプ駆動機構である。例えば、定量射出ポンプ (Bd1・Bd13・Bd21・Bd70) に対応する成分を射出する必要がある場合、個別定量射出ポンプ駆動部は、これらのポンプ(Bd1・Bd13・Bd21・Bd70)のみを共有軸(14a)・(14b)に結合し、その他の定量射出ポンプ(Bd)は静止した状態にすることができる。この状態で、空気圧アクチュエータ(132)を作動させると、ポンプギア機構連結(135)の駆動アームが作動し、ポンプギア機構の送り支持具(136)が駆動される。そして、この支持具(136)は、定量射出ポンプ連結デバイス(137)を前方に押し出し、オス溝が定量射出ポンプ(Bd)のメス型カップリングデバイス(13)のメス溝と嵌合し、このようにして2つのデバイス(137)と(13)が結合する。定量射出ポンプ連結デバイス(137)は、共有中心軸(14a)・(14b)に依存しているので、これにより軸(14a)・(14b)の回転駆動が最終的に定量射出ポンプ(Bd)に伝わる。
空気圧アクチュエータ (132)が後退位置のときは、駆動共有中心軸(14a)・(14b)と定量射出ポンプ(Bd)との間に結合がなかったので、定量射出ポンプ連結デバイス(137)とメス型カップリングデバイス(13)との嵌合は起こらず、それに対応する定量射出ポンプ(Bd)は静止の状態である。
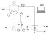
定量射出ポンプ(Bd)は、図5の模式図に示すように定量注入式シリンジ型較正ユニット(30)によって自動的に較正される。
この図には、定量注入式シリンジ型較正ユニット(30)のほかに、方向制御弁(V1)(V2)・成分供給タンク(TAC)・定量射出ポンプ(Bd)・タンクレベルトランスミッタ(LT)・射出/再循環ライン圧力トランスミッター(PT)・製品温度トランスミッター(TT)・自走式圧力調整弁(PCV)・定量射出バルブ(20)など、定量投入システムで使用されるすべての構成要素が示されている。
この較正ユニットは、定量注入式シリンジ型較正ユニット(30)の内部を保護する円筒金属(38)と、後述する2つの磁気位置センサーを付属している。また、較正ユニット(30)の外側には電気配線ボックス(37)があり、ピストンガイド軸(36)が見えている。較正ユニット(30)の下端には、定量射出ポンプ(Bd)の射出ラインに接続するための接続口(301)が設けられている。較正ユニット(30)の内部には、定量注入式シリンジ型較正ユニット(30)の筒として機能する非磁性円筒金属(39)が使われており、ここに2つの磁気位置センサ(34a)・(34b)が固定されている。この円筒金属(39)の内部には、シールガスケット(32)を備えたピストン(31)が装備されており、前記ガスケット(32)の間には、図6Aおよび図6Bに示すように、シリンジャー(39)の本体の凹んだ部分に磁気位置センサー(34a)および(34b)を感知する磁石(33)が設置されている。
第1磁気位置センサー(34a)は、定量射出ポンプ(Bd)のピストン射出ラインに接続された定量注入式シリンジ型較正ユニット(30)の接続口(301)の近傍に設置され、他方の磁気位置センサ(34b)は、接続口(301)と反対側の端部近傍に設置される。較正ユニット(30)において、ピストンロッド側(31)に圧縮空気入口(35)があり、投入工程において定量射出ポンプが直面する圧力に対抗するためで、ピストンロッド側の圧縮空気によって接続口(301)完全に押されて、較正の信頼性を高めている。
定量注入式シリンジ型較正ユニット(30)の本体に設置された磁気位置センサー(34a)と他の磁気位置センサー(34b)との間の移動容積の計算は、式1で定義される。
式1:Vcal = n R2 x L,
ここで、
Vcal = 構成ユニットの容積(30) [ml]
R = 較正シリンジ容器の半径 [cm]
L = 2つの磁気センサー(34a) ・(34b)の間の距離 [cm]
定量射出ポンプ(Bd)を較正するには、図5に示す模式図に基づいて、中央制御ユニット(CCU)が開放バルブ(V1)と閉塞バルブ(V2)を指令する。これらのバルブ(V1)・(V2)の位置が確認されると、較正中の定量射出ポンプ(Bd)は一定の基準回転速度で駆動され、その速度と回転数はコントロールセンター(CCU)によって監視される。直ちに、圧力流体は定量射出ポンプ(Bd)の機械的作用により定量注入較正ユニット(30)に流入し始め、ピストン(31)が後方に移動する。磁石(33)が第1磁気位置センサ(34a)の位置に来た瞬間、中央制御ユニット(CCU)は、定量射出ポンプ(Bd)の軸と結合したエンコーダ(134)によって、定量射出ポンプ(Bd)の軸の回転数をカウンタする。そして、ピストン(31)の移動が第2磁気センサー(34b)で停止し、中央制御ユニット(CCU)が監視する回転数カウンターで定量射出ポンプ(Bd)が直ちに停止する。その後、閉塞バルブ(V2)が開かれ、ピストン(31)の後面にかかる圧縮空気の圧力によってピストン(31)が自動的に逆方向に進み、定量注入較正ユニット(30)を空にする。中央制御ユニット(CCU)は、磁石(33)の移動によって第1磁気センサー(34a)の監視を通じて定量注入較正ユニット(30)が空になったことを示す。この間、開放バルブ(V1)は閉塞している。中央制御ユニット(CCU)は、2つのセンサー(34a)・(34b)の間の移動によって定量ポンプ(Bd)軸の回転数を、式2を使って移動容量を算出する。
式2:Vdb = Vcal/N,
ここで、
Vdb = 回転数対移動容量 [ml/回転数]
Vcal =定量注入較正ユニット(30) の内部容量[ml]
N =較正工程中に定量射出ポンプ(Bd)が行った回転数。
式2で得られたデータをもとに、中央制御ユニット(CCU)は、システム内の各定量射出ポンプ(Bd)の個々のポンプ排出量を記載したデータベースを更新する。
連続製造方式モジュールでは、図8に示すように、回転機構(RPT)は、中央制御ユニット(CCU)によって駆動されるインデックスユニットを備えており、 起動後、個々の減速機付きモーター(Mr)によって回転軸(40)が回転する。ラジアルアーム(401)が回転軸(40)を介して動作することで、少なくとも1つのタンク(T)が、混合ステーション(MS)、連続特性調製ステーション(CAS)、洗浄ステーション(CS)、定量射出モジュール(VDM)と順次移動し、中央制御ユニット(CCU)であらかじめマニュアルと一致した方法に従って、成分がタンク(T)の内部に投入される。
回転機構(RPT)は、減速機付きモーター(Mr)によって回転するラジアルアーム(401)が取り付けられた中心軸(40)を有し、ラジアルアーム(401)の自由端には、定量射出モジュール(VDM)によって成分が投入されるタンク(T)が配置されている。
図8Aおよび図8Bに示すように、タンク(T)には、投入された成分が受け取られ、定量射出バルブ(20)によって投入される上部開口部を有している。タンク(T)の内部空洞には、タンク(T)の内部構造には固定された軸受けを備えた羽根車軸 (41) が配置されており、この羽根車軸(41)には、傾斜パドル型などの撹拌機(411)装備が想定されている。タンク(T)の円錐形の底面には、排出弁(42)が配置されている。
連続製造方式モジュールの混合ステーション(MS)は、連続製造方式モジュール(CAS)での調製/充填工程の開始前に、タンクの内容物(T)を事前に均質化する。
この混合ステーション(MS)は、図9に示すように、混合段階で材料の飛散や蒸発を防ぐために、モーター(M2)とタンクシーリングカバー(51)を備えた空気圧式昇降機構(50)が、タンク(T)の上部に位置するように配置されている。
タンク(T)がモータ(M2)の下方に位置した瞬間、回転機構(RPT)の動きにより、空気圧式昇降機構(50)が自動的にタンクシーリングカバー(51)を下降させ、前記タンク(T)の上部開口部に結合させる。電動機(M2)のシャフトに固定されたトラクションピン(52)は、図9Aに明らかなように、攪拌機(411)によってタンク(T)の内容物の混合を行うために、前記電動機(M2)を均質化羽根車軸(41)に結合する。
均質化ステップの後、定量射出モジュール(VDM)で投入され、混合ステーション(MS)で予備均質化されたタンク(T)は、回転機構(RPT)によって回転し、塗料ロットの特性を「インライン」で分析・修正する機能を持つ連続特性調製ステーション(CAS)に送られる。
連続特性調製ステーション(CAS)は、混合ステーション(MS)と同様に、図9および図9Aに示されているように、モーター(M2)を備えた空気圧式昇降機構(50)と、タンク(T)の上部に位置するためのタンクシーリングカバー(51)を装備している。
タンク(T)がモータ(M2)の下方に置かれると、回転機構(RPT)の動作により、空気圧式昇降機構(50)が自動的にタンクシーリングカバー(51)を下降させ、前記タンク(T)の上部開口部に結合させる。電動機(M2)の軸に固定されたトラクションピン(52)が、前記電動機(M2)と均質化羽根車シャフト(41)と連結している。同時に、タンク(T)の排出弁(42)自動結合装置(421)によって材料調製循環ポンプ(mb1)に連結する。
そのあとすぐ、タンク攪拌機のモーター(T)は材料調製循環ポンプ(mb1)と同時に中央制御ユニット(CCU)で設定された循環流量に達するまで動作する。流量に達すると、中央制御ユニット(CCU)は、多機能特性用測定器(80)と湿式色測定モジュール(100)を使って分析データの収集を開始する。材料調製循環ポンプ(mb1)で設定された材料の流量に基づいて得られたデータから、中央制御ユニット(CCU)は、連続式ラインミキサー(60)で連続的に投入される必要のある各成分の個別調製量を計算する。この調整量は、各調製成分射出ポンプ(Bda)の異なる回転数に対して補正をする必要がある。この情報をもとに、中央制御ユニット(CCU)は調整部品の調製成分射出ポンプ (Bda)の回転数を調整し、同時に連続式ラインミキサー(60)の三方弁(vt)を作動させる。まさにその瞬間、材料調製循環ポンプ(mb1)から来る、連続式ラインミキサー(60)を通過する調整中の材料の流れは、連続的な条件で混合室(601)内の三方弁(vt)から来る調整成分の分担の流れを、射出弁(61)を通して受け、この混合物は連続式ラインミキサー(60)の均質化羽根車(17)によって激しく混合される。
図10に示すように、中央制御ユニット(CCU)によるデータ収集のために、連続特性調製ステーション(CAS)には、連続式ラインミキサー(60)と、コリオリ力利用の質量流量・温度・粘度・密度等の多機能特性用測定器(80)が設置されている。湿式色測定ユニット(100)、調製中の材料を順方向または循環タンクに戻すためまたは製品が既定の仕様に達したとき充填機の方向に流すための三方弁を備えている。そしてタンク(T)用の均質化ユニットがある。
図10および図10Aに示すように、連続特性調製ステーション(CAS)には、製造中の塗料の特性を調製するための連続式ラインミキサー(60)が設置されている。前記連続式ラインミキサー(60)は、製造中の塗料のロットの特性を調製するための成分の連続的な流れを供給し、材料調製循環ポンプ(mb1)によってタンク(T)の内容物を連続特性調製ステーション(CAS)に再循環させる調製中の製品の流れに、スピード感のある成分の効率的な混合を同時に行う。
電動機(M3)によって駆動される連続ラインミキサー(60)は、図10Bおよび図10Cに示すように、デッドボリュームが少なく応答時間が短い混合室(601)を備えた本体に、均質化羽根車(17)と、混合室(601)を一体的に冷却するための外部容器(602)が設けられている。前記連続ラインミキサー(60)は、混合室(601)に設置されたラジアル射出弁(61)を通して、製造中の塗料のロットの特性を調製するための成分の連続的な流れを供給する。図10および図10Aに示されるように、着色剤定量射出ポンプ(Bda)は同時に高速混合かつ効率的な材料の流れを連続特性調製ステーション(CAS)に色調製用着色剤を供給する。タンク(T)から送られてきた製品の流れを調製し、材料調製循環ポンプ(mb1)によって混合機内部に戻す。
混合室(601)の底部には、空気圧で作動する排出弁が設置されており、連続式ラインミキサー(60)の内部窪みの洗浄・除染プロセスの際に使用される。
連続式ラインミキサー(60)には、コリオリ技術を用いた多機能特性用測定器(粘度・密度・質量流量)(80)と湿式色測定モジュール(100)が組み込まれており、これらの特性を測定したデータを中央制御ユニット(CCU)に送り、そこでコンピュータプログラムが製品仕様を達成するための調製を計算する。この調製は、ラジアル射出弁(61)を通して連続式ラインミキサー(60)の混合室(601)内に投与される成分の連続的な流れの変化に解釈される。
図10Dに示すように、多機能特性用測定器(80)の後方に三方弁(vt)が設置されいて、この測定器がまだ適合していない材料を単管パイプ(t1)を通してタンク(T)に戻すように指令し、製品が中央制御ユニット(CCU)で規定された最終仕様に達するまでこの状態を維持し、製品が最終仕様に達したとき、前記三方弁(vt)が製品を充填モジュール(FM)に送る指令をする。
図10E・図10Fに示すように、ラジアル射出弁(61)は、導入口(71)を通して着色剤定量射出ポンプ(Bda)から成分を受け取り、前記材料は、連続式ラインミキサーの混合室(601)に結合された閉塞プラグ(72)を通して射出されるまでラジアル射出弁(61)の内部を移動する。閉塞プラグ(72)はバルブシャフト(73)に固定されており、閉塞プラグ(72)とバルブシートの間で漏れなくするために、円錐ばね(74)によって張力がかけられている。ラジアル射出弁(61)によって投入される調製材料は、着色剤定量射出ポンプ(Bda)の油圧力の抵抗を克服しなければならない。バルブシャフト(73)の後部にはフォーク形状のシャフトロック(77)があり、工程ストップの時ラジアル射出弁(61)の締め付けを保証する機能を備えている。前記シャフトロック(77)は空気圧スライド機構(75)に固定されており、投入工程中にバルブシャフト(73)を解放したいときには、エアー接続(76)に圧縮空気を入れてエアーチャンバー機構(75)のチャンバーを加圧する必要がある。
回転式タンク(T)から出てくる調製中の製品の温度調整のために、円筒面に切削加工された単一の螺旋状の長方形の溝に比較的薄いフィルムがある熱交換器(90)が設けられている。このようにして、この流路を流れる材料は、高粘度であっても極めて効率的に熱交換を行います。これは、主に伝導機構による熱伝導が促進されるためで、塗料やその関連品などの低粘度~中高粘度の材料では、対流による熱伝達は層流となり流体の流れの仕組みによって非常に損なわれる。
図11、図11A・図11Bに示すように、熱交換器(90)は、材料が流れる螺旋状の長方形の溝が表面に加工された円筒面を有している。同心円状の内筒(91)と外筒(92)に囲まれ、前記内筒(91)と外筒(92)の間には、熱交換器ミラーに設置された流入口(93)から入った冷媒が、最初に内筒(91)の螺旋状の流路を通過して循環する。熱交換器ミラーに到達するまでの間、冷却水の流れは外筒(92)の螺旋状の流路に導かれ、そこから冷却水は熱交換器の外部ハウジング(901)を通って、再び熱交換器ミラー(94)に戻る。この経路は、温度調整中の製品が熱交換器(90)を通過する中間シリンダー(95)に対して完全に密閉されている。温度調整中の製品は、熱交換器ミラー(94)の流入口(941)から入り、熱交換器バックミラー(943)に設置された製品排出口(942)から熱交換器を出るようになっている。
図12に示すように、制御やインターロックのためのコンピュータ・コントローラ・ユニットを備えたロボットデバイス(DR)は、光ファイバーによるデジタル通信で中央制御ユニット(CCU)と相互に接続されている。前記ロボットデバイス(DR)は、"自然のまま "の特性(液体ベース)を持つ塗料や関連製品の色具合を正確に測定するために設計された(液体媒体中)湿式色測定セル(101)を介して、オンラインで湿式色を測定・調整する。
図12A・図12Bに示すように、湿式色測定セル(101)(液体状) は、そこを流れる製品のために気密性の高い容器である。前記セル(101)を流れる材料は、入口ポート(125a)から連続した流れで出口ポート(125b)を通してセルから出る。セルには透明な水晶光学窓(102)があり、セルの外側に取り付けられた分光光度計(103)によって、可視スペクトル領域(400~700nm)の湿潤環境で色調を測定することができる。全ての測定・洗浄周期は分光光度計(103)で測定されたパラメータに基づいて中央制御ユニット(CCU)によって定量射出ポンプ(Bda)で色調を調製する。タンク(T)の内容物がすべて処理されるまで、仕様内にした材料を充填装置に供給する。
湿式色測定セル (液体状の)(101)は、5 barの圧力まで動作可能であるが、圧力がこの限界を超えた場合、湿式色測定セル(101)の内圧を緩和し、瞬時にこのセル(101)を減圧することで、この値よりも高い圧力から保護する安全装置(120)を備えている。この過圧防止安全デバイス(120)は、図13に示すように、測色セル(101)との接続ニップル(122)の近くに圧力トランスミッター(121)が設置されている。このトランスミッター(121)は、加圧に関してセル(101)が直面するすべての状況をリアルタイムで監視・記録し、そのデータを中央制御ユニット(CCU)に送信して、追加の安全インターロックを備えた色測定セル(101)の圧力履歴を保存することを目的としている。システムの機械的な面の安全性の観点から、透明な水晶光学窓(102)の破裂を避けるためで、この安全装置(120)は、リリーフバルブとして機能し、較正済みバネ(123)によってパイロット弁によって開閉されるシートとブロック(125)を有し、内圧が最大限度(ここでは5 bar)を超えたときに湿式色測定セル(101)の内圧を排出口(124)に逃がすためのものである。圧力が上限を超えた場合、自動的に油圧変位によりブロック(125)が後退し、その結果、色測定セル(101)が減圧され、色測定セル(101)内を循環していた材料は、排出口(124)に接続された特別な減圧ラインに排出される。
図14に示すように光学測定窓(102)を清掃するために、光学窓(102)の表面に凝集している可能性のある物質を、掻き取りによって機械的に除去することを促進するセルフクリーニング機能(110)が設けられている。基本的には、耐薬品性の高いエラストマー材料で作られた一連の羽根で、読み取りサイクルごとに光学式読み取り窓の内面を擦る。
セルフクリーニング機構(110)は、台形型に凸部(111)を備えており、荷重損失に関連する抵抗を起こすことなく、塗料の取り除きに十分な面積を見込んでいて、台形型に凸部(111)には、あらゆる種類の有機溶媒に対して高い耐薬品性を有する材料であるパーフルオロエラストマーブレード(112)がはめ込みされている。前記セルフクリーニング機構(110)は光学窓(102)に接触している。図12Bに示すように、セルフクリーニング機構(110)は、円錐形バネ(113)によって、測定用セル(102)の内側の面を押し付けている。この同一平面上で、ブレード(112)は、透明な水晶光学窓(102)の表面に接触している。この反力の結果、ブレード(112)はこの表面に押し付けられ、回転しながら、空気圧ロータリーアクチュエータ(115)の作用により、透明な水晶光学窓(102)の表面を擦り、堆積される場合の残渣を除去するとともに、光学窓(102)の表面で色読み取りセル(101)内部を循環する物質を更新することになる。
光学窓(102)の洗浄サイクルは、分光光度計(103)の読み取りサイクルと同期している。
分光光度計(103)の較正は、定期的に行う必要がある。そのために、ロボットデバイス(DR)には、多関節アーム(1031)・(1032)・(1033)に特別な較正基準が設置されており、中央制御ユニット(CCU)からの指令によって自動的に駆動する。較正基準標準白色板を持つ間接アーム(1031)、較正基準標準黒色板を持つ間接アーム(1032)、および較正基準標準緑色板を持つ間接アーム(1033)を有する。これら前記のアーム(1031)・(1032)・(1033)は、分光光度計カップリング(103)との結合のために、中央制御ユニット(CCU)によって作動される。
ロボットデバイス(DR)は、分光光度計カップリング(103)と較正基準(1031)・(1032)・(1033)との結合作業や、色読み取りセル(101)との結合作業のために、空気圧シリンダー(104)によって垂直に持ち上げられたベースを装備している。
図15・図15Aに示すように、洗浄ステーション(CS)には、電動機(M2)が設置されているタンク(T)のシーリングカバー(51)の上に直接フランジを付けた空気圧式昇降機構(50)がある。タンク(T)がモーター(M2)の下に位置すると、空気圧式昇降機構(50)が自動的にカバー(51)を下降させ、前記タンク(T)に取り付ける。自動装置により、シーリングカバー(51)の下降と結合のする間に、電動機(M2)の軸に結合されたトラクションピン(52)が、図8A・8Bに示すように、タンク(T)の羽根車シャフト(41)に直接結合され、関連するタンク(T)の洗浄プロセスを開始することができる洗浄ステーション(CS)となる。
シーリングカバー(51)には、タンク(T)の洗浄・除染を行うスプレータイプの溶剤ミスト噴射ノズル(130)が設置されており、後述する洗浄用マニホールド(140)の自動バルブ(141)を通して溶剤を受け取る。
洗浄工程の前には、自動的にタンク(T)の底部に設置された排出弁(42)がエアー駆動ポンプ(図示せず)に結合され、タンク(T)の洗浄工程で使用された溶剤を除去し、溶剤再利用回収タンク(図示せず)に送る。
洗浄ステップでは、タンク(T)の撹拌羽根車(41)は、電動機(M2)によって低回転に保たれているので、噴射ノズル(130)は、タンク(T)の内壁と羽根(411)を同時に洗浄する。
図16・図16Aに示すように、洗浄用マニホールド(140)は、洗浄溶剤と窒素のミストを供給して、各製造ロットの終了後にシステムの複数のユニットの迅速かつ効率的な洗浄と除染を行い、連続調製ステーション(CAS)と洗浄ステーション(CS)に対応する。高速噴霧状溶剤は、高い運動エネルギーを持ち、タンク(T)、連続式ラインミキサー(60)の空洞・熱交換器(90)など、製品に接触するユニットの内面に付着した塗料の残渣などを容易に除去することができる。
洗浄用マニホールド(140)には、溶剤と窒素を装置に供給するための2つの自動バルブ(141a)・(141b)があり、溶剤と窒素の混合による高乱流ミストを高速で発生させることができるエジェクター(142)、中央制御ユニット(CCU)からの命令を受けてミストの流れを被洗浄面に導く自動分配弁(141)が設置されている。
充填ステーション(FM)は、塗料やその関連品を充填するための従来の装置であり、本発明特許の文脈では保護の対象ではなく、問題の理解を確実にするために参照しているだけである。
充填ステーション(FM)は、タンク(T)の内容物がすべて排出されるまで連続して稼働する。この工程の後、タンク(T)は、すでに説明した手順に従って、洗浄ステーション(CS)に進む。同時に、充填ステーション(FM)は、前述のように内部の空洞から噴霧状溶剤を噴射することで、自動的かつ計画された方法で除染される。
最終製品の特性を自動的に調製する塗料製造方法は、最初の段階で、中央制御ユニット(CCU)に規定された成分を、定量射出モジュール(VDM)によってタンク(T)に直接投入することから始まる。次に、回転駆動機構(RPT)がタンク(T)を混合ステーション(MS)に配置し、前記タンク(T)の内容物を予め設定された一定の時間間隔で均質化する。このステップが完了すると、回転駆動機構(RPT)がタンク(T)を連続特性調製ステーション(CAS)に配置する。その時、自動で連続特性調製ステーション(CAS)の空気式昇降機構(50)によって混合器のタンクシーリングカバー(51)がタンク(T)の上に降ろされ、同時にタンク底部の排出弁(42)が自動結合装置(421)を通して調製中の材料循環ポンプに結合される。次のステップで、タンク(T)の撹拌機モーター(41)と調製中材料循環ポンプを同時に駆動し、設定された循環流量に達するまで作動させる。 流量に達すると、中央制御ユニット(CCU)は、多機能特性用測定器(80)と湿式色測定デバイス(100)によって分析データの収集を開始する。得られたデータから、ポンプで設定された材料の流量に基づいて、中央制御ユニット(CCU)は、連続式ラインミキサー(60)で連続的に投入するために必要な各成分の個々の調製量を特定し計算する。それは全体のデータを考慮しなければならず、それを各調製成分投入ポンプの異なる回転数に変換される。この情報をもとに、中央制御ユニット(CCU)は成分の定量射出ポンプ(Bda)の回転数を調整し、同時に連続式ラインミキサー(60)の三方弁(vt)を整合させて作動する。この瞬間、調整中の物質は連続式ラインミキサー(60)を通過し材料の流れは、連続モードで混合室(601)内で調製成分を受け取り、この組成物は均質化羽根車(17)によって混合度を高く混合される。連続ラインミキサー(60)のデッドボリュームは、材料の流れに対して約5秒のオーダーである。この構成要素から出てきた物質が多機能特性用測定器(80)を通過するまでに数秒を要し、湿式測色計(100)は、その特性が更新されることで、新たな読み取りが可能になる。中央制御ユニット(CCU)の操作で、新しい分析が継続的に行われ、製品が仕様に到達するまで、繰り返し成分の流量を計算し、修正していく。特性の分析と調製期間中、三方弁(vt)はタンク(T)への再循環のための整合を維持する。仕様が満足されると、中央制御ユニット(CCU)は充填装置の三方弁(vt)で製品の流れを変え、タンクの総量(T)がなくなるまでその位置を維持する。このプロセスの全段階では、連続特性制御は有効なままで、プロセスが完了するまで継続して制御される。その後、タンク(T)は洗浄ステーション(CS)に移動し、ノズルから噴射された溶剤ミストによってタンク壁(T)の内部の除染が行われ、連続調製ステーション(CAS)の除染と並行して行われ、新たな生産サイクルが開始される。
洗浄後、回転機構(RPT)がタンク(T)を定量射出モジュール(VDM)の位置に移動させ、新しいロットを開始する。
連続調製ステーション(CAS)の代わりに、定量射出モジュール(VDM)から供給された塗料ロットの特性を分析・特性補正する個別調製ステーション(PAS)を設置することができる。混合ステーション(MS)で事前に混合しておいたものを、図17に示すように、連続的に繰り返して、量子化された「離散的」な方法で特性を調製する。
この構成要素タイプでは、2つの回転ユニット(RPT1・RPT2)を備え、それぞれ3つのタンク(T1・T2・T3)を定量射出モジュール(VDM)の反対側に配置し、回転ユニット(RPT1)と(RPT2)は中央制御ユニット(CCU)を介して制御される。
慎重な調製ステーション(PAS)は、は中央制御ユニット(CCU)で推定された必要な調製成分を、連続ではなく定量分析した投入する「離散型」モードの定量射出ノズルヘッダー(701)を備えている。
図18・図19・図20に示すように、連続調製ステーション(CAS)と同様に、空気圧式昇降機構(50)に配置されている電動機(M2)と定量射出ノズルヘッダー(701)が付属されているタンクシーリングカバー(51)をタンク(T)の上部になるように稼働する。このタンク(T)が回転機構(RPT)の動作によって、電動機(M2)の下方に配置されると、空気圧式昇降機構(50)がタンクシーリングカバー(51)に結合された定量射出ノズルヘッダー(701)を自動的に下降させ、前記タンク(T)の上部開口部に結合させる。電動機(M2)の軸に固定されたトラクションピン(52)が、均質化羽根車シャフト(41)の軸と結合する。
図20に模式図に示すように、定量射出ノズルヘッダー(701)には、成分特性調製用の複数のラジアル射出弁(61)があり、前記ラジアル射出弁(61)が、着色剤定量射出ポンプ(Bda)によって個別に作動する。これらのラジアル射出弁(61)は、中央制御ユニット(CCU)が、タンク(T)の内容物と、湿式色測定・調製ユニット(100)およびコリオリ力利用の質量流量・温度・粘度・密度等の多機能特性用測定器(80)からの情報に基づいて作成された推定値によって制御される。製品の最終的な仕様を達成するために、調製成分をタンク(T)に定量分析された材料 (連続的ではない) を投入する役割を担っている。
図19に示すように、連続調製ステーション(CAS)と同様に、湿式色測定・調製ユニット(100)と多機能特性用測定器(80)は、材料調製循環ポンプ(mb1)を介してタンク(T)から材料が供給される。まず最初に熱交換器(90)を通過し、その後多機能特性用測定器(80)を通過し、次に湿式色測定ユニット(100)を通過して、最後にタンク(T)へ戻る。このようにして「循環リング」を構成し材料の流れを行う。
図20の模式図に示すように、着色剤定量射出ポンプ(Bda)は、特に顔料ベースの場合の沈降の可能性を避けるために、タンク(TAC)の内容物を均質に保つための撹拌機構を備えた調整成分タンク(TAC)になっている。タンク(TAC)にはレベルセンサー(LT)が付随されている。製品の再循環/投入ラインには、圧力センサー(PT)・温度センサー(TT)・自走式圧力調整弁(PCV)・着色剤定量射出ポンプ(Bda)等が一体化した較正機構(30)が装備されている。上述したように、方向制御弁(V1)・(V2)および三方弁(vt)とを連動して、配管内の材料を貯蔵タンク(TAC)に再循環させたり、個別特性調製ステーション(PAS)で定量射出ノズルヘッダー(701)を使って投入することができる。
この個別特性調製ステーション(PAS)の動作は、定量射出ノズルヘッダー(701)をタンク(T)の下にを配置することから始まる。その時、自動的に空気式昇降機構(50)のタンクシーリングカバー(51)がタンク(T)の上に降ろされる。同時にタンク(T)の底面バルブ(42)を材料調製循環ポンプ(mb1)に接続する。次のステップで、タンク(T)の電動機(40)のシャフトは調製材料循環ポンプ(mb1)と同時に駆動される。インバーターで回転数を制御しているポンプ(mb1)が確立した循環流量に達したとき、中央制御ユニット(CCU)が、多機能特性用測定器(80)と湿式色測定ユニット(100)を介して分析データの収集を開始する。中央制御ユニット(CCU)は、得られたデータから、タンク(T)に入っている調整材料の量に基づいて、補正を行うために定量射出ノズルヘッダー(701)を介して投入される各成分の調整量を特定し、計算する。この情報が得られると、中央制御ユニット(CCU)は、三方弁(vt)の位置を合わせ、同時に定量射出ノズルヘッダー(701)のラジアル射出弁(61)を作動させることで、調製成分をタンク(T)に同時に投与(容量的に)する。その後、投与された材料がタンク(T)内で均質化されるまで一定時間待機し、その間、調製材料循環ポンプ(mb1)を介してタンク(T)内の材料の再循環が途切れることないように維持される。一定時間が経過した後、完全に自動化された方法で、前述のライン特性センサーを介して分析データの新たな収集が行われ、タンク(T)内材料の特性が検証される。材料がまだ仕様を満たしていない場合は、タンクに入っている材料が完全に仕様を満たすまで、連続繰り返しが行われ、この個別特性調製ステーション(PAS)の動作が終了し、タンク(T)は充填ステーション(FM)に移動することが可能になる。
図21に示すように、一つ分配容量モジュールを備えた2つの生産方式モジュールの生産過程をシミュレートした表である。表を理解し易くするために、タンク30L(T1a)は27分目で生産ステップ(調製・充填・予備洗浄)が中断されているが、新たなサイクルが始まる時このサイクルは35分目で終了する。
同じ充填器(FM1)を使用するタンク(T1a)と(T1b)のグループの[生産] ステップを観察すると、タンク30L(T1a)は0.5分目から10分目で充填器に材料を送っていることがわかる。10.0分目から11.5分目までは、連続製造方式モジュール(CAS1)と充填ステーション(FM1)の洗浄に相当する 洗浄混合器 のステーションとなっていて、この場合1分の間、充填作業が停止している。12.5分目 以降は、タンク30L(T1a)から連続製造方式モジュール(CAS1)の充填装置(FM1)へ材料の充填が再び始まる。
この10.0分目の充填と1.0分の洗浄のサイクルは、各ステーションで 「無限に」繰り返され、グループでも平均でも、11.0分毎に2つの異なる生産ロットが送られ、一つのタンクのグループ(T1a)・(T1b)、もう一つの他のタンクのグループ(T2a)・(T2b)である。
このように、一つ目のタンクが連続製造方式モジュール(CAS)での調製を終えたときには、二つ目のタンクはすでに他のすべての工程を終え、連続製造方式モジュール(CAS)での調製を待っている状態になっているので、製造工程は実質的に連続しており、高い生産性を実現することができる。
回転タンクという概念と特別な大きさだということを装置の一部として考慮しているので一方の回転タンク(T)が連続生産ユニットのステーションで特性調製と充填する間に、他方の回転タンク(T)が他のすべてのステップ(洗浄、投与、混合)を行われていることになる。
一方、二つの回転タンクの二組のグループという概念は、生産性を非常に大きく向上させる。本発明の特許の対象である塗料生産システムは、ただ唯一の一組のグループの回転タンク(T)を備えているため、定量射出モジュール(VDM)の全能力を占めない。混合ステーション(MS)・連続調製ステーション(CAS)・洗浄ステーション(CS)のモジュールに加えて、回転タンクをもう一組設置するための投資は、一組の回転タンク(T)の設置のみの投資と比較すると、ほとんど重要な意味をもたらさない。

Claims (17)

  1. 最終製品の特性を自動的に調製する塗料製造システムであって、以下を含むことを特徴とする:
    a) コンピュータプログラムの命令セットからコマンドを送信する中央制御ユニット;
    b) 以下のもので構成されている定量射出モジュール(VDM):
    b.1) アーム(10)の上方に配置されて、中央制御ユニット(CCU)から受信したコマンドからこれらのアーム(10)の起動を連続的に記録し、画像のデジタル処理によって、定量射出ノズルアーム(10)の位置決めとインターロック、および計量バルブ(20)の開閉を確認する画像取得ユニット(IM);
    b.2) 中央制御ユニット(CCU)から受け取ったコマンドによってアーム(10)を移動させる空気圧アクチュエータ(12)によって駆動されるレバー機構と、自由端に規定成分の量を投入する計量バルブ(20)を有し、定量射出ポンプ(Bd)によって供給タンク(TAC)に貯蔵されている規定成分を連続製造方式モジュールのタンク(T)に流す一連のアーム(10);
    c) 少なくとも1つの連続製造モジュールは、回転機構(RPT)を備えており、前記回転機構(RPT)は、中央制御ユニット(CCU)によって駆動されるインデックスユニットを備えており、起動後、減速機付きモーター(Mr)によって回転するラジアルアーム(401)が取り付けられた中心軸(40)を回転し、ラジアルアーム(401)の自由端には、定量射出モジュール(VDM)によって成分が投入されるタンク(T)が配置されており、前記タンク(T)の内部構造には羽根車軸(41)と、撹拌機(411)と、排出弁(42)が配置され、前記タンク(T)は各ステーションに順次、配置される:
    c.1) 混合ステーション(MS)は、モーター(M2)を備えた空気圧式昇降機構(50)と、タンク(T)の上部に位置するためのタンクシーリングカバー(51)を装備し、電動機(M2)の軸に固定されたトラクションピン(52)が、前記電動機(M2)と均質化羽根車シャフト(41)と連結し、
    c.2) 連続特性調製ステーション(CAS)は、モーター(M2)を備えた空気圧式昇降機構(50)と、タンク(T)の上部に位置するためのタンクシーリングカバー(51)を装備し、電動機(M2)の軸に固定されたトラクションピン(52)が、前記電動機(M2)と、均質化羽根車シャフト(41)と、タンク(T)の排出弁(42)自動結合装置(421)によって材料調製循環ポンプ(mb1)と連結し、
    中央制御ユニット(CCU)によるデータ収集のために、連続特性調製ステーション(CAS)には、連続式ラインミキサー(60)と、コリオリ力利用の質量流量、温度、粘度、密度等の多機能特性用測定器(80)が設置され、湿式色測定ユニット(100)、調製中の材料を順方向または循環タンクに戻すためまたは製品が既定の仕様に達したとき充填機の方向に流すための三方弁を備え
    g) 設定された循環流量に達すると、中央制御ユニット(CCU)は、多機能特性用測定器(80)と湿式色測定デバイス(100)によって分析データの収集を開始し、
    h) 得られたデータから、ポンプで設定された材料の流量に基づいて、中央制御ユニット(CCU)は、連続式ラインミキサー(60)で連続的に投入するために必要な各成分の個々の調製量を特定し計算し、
    i) 中央制御ユニット(CCU)は成分の定量射出ポンプ(Bda)の回転数を調整し、同時に連続式ラインミキサー(60)の三方弁(vt)を整合させて作動し、
    j) 中央制御ユニット(CCU)の操作で、新しい分析が継続的に行われ、製品が仕様に到達するまで、繰り返し成分の流量を計算し、修正し、特性の分析と調製期間中、三方弁(vt)はタンク(T)への再循環のための整合を維持し、
    c.3) 洗浄ステーション(CS)は、モーター(M2)を備えた空気圧式昇降機構(50)と、タンク(T)の上部に位置するためのタンクシーリングカバー(51)を装備し、電動機(M2)の軸に固定されたトラクションピン(52)が、前記電動機(M2)と均質化羽根車シャフト(41)と連結し、シーリングカバー(51)に設置されている溶剤ミスト噴射ノズル(130)は、洗浄用マニホールド(140)の自動バルブ(141)を通して溶剤を受け取り、タンク(T)に設置された空気圧で作動する排出弁(42)がタンク(T)の洗浄工程で使用された溶剤を除去する。
  2. 請求項1に記載のシステムであって、中央制御ユニット(CCU)は、タンク(T)内の投入対象成分に相当するアーム(10)を駆動し、供給タンク(TAC)に貯蔵されている成分を流すための計量バルブ(20)を整列させ、規定成分の量に達するまで、連続製造方式モジュールのタンク(T)に成分を流すことを特徴とする。
  3. 請求項1に記載のシステムであって、計量バルブ(20)は、定量射出ポンプ(Bd)によって供給タンク(TAC)に貯蔵されている成分を受け取る注入口(21)と、空気圧アクチュエータシリンダ(12)が後退している間に、定量射出ポンプ(Bd)によって移送された成分の全流量をタンク(T)に直接排出する投与ノズル(22)があることを特徴とする。
  4. 請求項3に記載のシステムであって、定量射出バルブ(20)内で空気圧アクチュエータシリンダ(12)を前進させると、供給タンク(TAC)から受け取った成分が再循環し、排出口(23)を介して供給タンク(TAC)に戻るとことを特徴とする。
  5. 請求項1に記載のシステムであって、定量射出モジュール(VDM)に供給する定量射出ポンプ(Bd)は、1台の電動機(M)によって駆動される2本の共有中心軸(14a)・(14b)に設置され、第2の軸(14b)は、遊星歯車減速機(131)と、スプロケットとローラチェーンのセット(130)と、変速機(133)によって、第1の軸(14a)に結合され、同期しており、軸(14a)・(14b)の回転数をカウントするデジタルエンコーダ(134)が設置されており、このデータを中央制御ユニット(CCU)に送ることを特徴とする。
  6. 請求項5に記載のシステムであって、各定量射出ポンプ(Bd)は、空気圧アクチュエータ(132)によって空気圧で駆動されるギアセットが設けられ、各定量射出ポンプ(Bd)をそれぞれの共有中心軸(14a)・(14b)に結合され、空気圧アクチュエータ(132)を作動させると、ポンプギア機構連結(135)の駆動アームが作動し、ポンプギア機構の送り支持具(136)が駆動され、この支持具(136)が定量射出ポンプ連結デバイス(137)を前方に押し出し、「オス」溝が定量射出ポンプ(Bd)のメス型カップリングデバイス(13)の「メス」溝と嵌合し、2つのデバイス(137)と(13)が結合し、定量射出ポンプ連結デバイス(137)は共有中心軸(14a)・(14b)に依存し、これにより軸(14a)・(14b)の回転駆動が最終的に定量射出ポンプ(Bd)に伝わることを特徴とする。
  7. 請求項5または請求項6に記載のシステムであって、較正ユニット(30)の下端には、定量射出ポンプ(Bd)の吐出ラインに接続するための接続口(301)が設けられ、較正ユニット(30)の内部には、定量注入式シリンジ型較正ユニット(30)の内部を保護する円筒金属(38)と、定量注入式シリンジ型較正ユニット(30)の筒として機能する非磁性円筒金属(39)が使われており、ここに2つの磁気位置センサ(34a)・(34b)が固定され、この円筒金属(39)の内部には、シールガスケット(32)を備えたピストン(31)が装備されており、前記ガスケット(32)の間には、シリンジャー(39)の本体の凹んだ部分に磁気位置センサー(34a)および(34b)を感知する磁石(33)が設置されていることを特徴とする。
  8. 請求項1に記載のシステムであって、電動機(M3)によって駆動される連続ラインミキサー(60)は、デッドボリュームが少なく応答時間が短い混合室(601)を備えた本体に、均質化羽根車(17)と、混合室(601)を一体的に冷却するための外部容器(602)が設けられ、前記連続ラインミキサー(60)は、混合室(601)に設置されたラジアル射出弁(61)を通して、製造中の塗料のロットの特性を調製するための成分の連続的な流れを供給することを特徴とする。
  9. 請求項8に記載のシステムであって、ラジアル射出弁(61)には、導入口(71)と、連続式ラインミキサー(60)の混合室(601)に結合された閉塞プラグ(72)が設けられ、前記閉塞プラグ(72)はバルブシャフト(73)に固定されており、円錐ばね(74)によって張力がかけられており、バルブシャフトの後部にはフォーク形状のシャフトロック(77)があり、シャフトロック(77)は空気圧スライド機構(75)に固定されており、投入工程中にバルブシャフト(73)を解放したいときには、エアー接続(76)に圧縮空気を入れてチャンバーを加圧することを特徴とする。
  10. 請求項1に記載のシステムであって、回転式タンク(T)から出てくる調製中の製品の温度調整のための熱交換器(90)が設けられており、前記熱交換器(90)は、同心円状の内筒(91)と外筒(92)に囲まれ、内筒(91)と外筒(92)の間には、熱交換器ミラー(94)に設置された流入口(93)から入った冷媒が、最初に内筒(91)の螺旋状の流路を通過して循環し、熱交換器ミラーに到達するまでの間、冷却水の流れは外筒(92)の螺旋状の流路に導かれ、そこから冷却水は熱交換器の外部ハウジング(901)を通って、再び熱交換器ミラー(94)に戻り、この経路は、温度調整中の製品が熱交換器(90)を通過する中間シリンダー(95)に対して完全に密閉されていることを特徴とする。
  11. 請求項1に記載のシステムであって、中央制御ユニット(CCU)に接続されたコンピュータ・コントローラ・ユニットを備えたロボットデバイス(DR)が設置され、前記ロボットデバイス(DR)は、分光光度計カップリング(103)と較正基準標準白色板を持つ間接アーム(1031)、較正基準標準黒色板を持つ間接アーム(1032)、および較正基準標準緑色板を持つ間接アーム(1033)との結合作業や、透明な水晶光学窓(102)を備えた色読み取りセル(101)との結合作業のために、空気圧シリンダー(104)によって垂直に持ち上げられたベースを装備していることを特徴とする。
  12. 請求項11に記載のシステムであって、湿式色測定セル(101)は、加圧に関するデータを中央制御ユニット(CCU)に送信する圧力トランスミッター(121)を備えた過圧防止安全装置(120)に接続され、この過圧防止安全装置(120)は、校正済みバネ(123)を介して自己制御されたブロック(125)を有し、圧力が上限を超えた場合、湿式色測定セル(101)が減圧され、色測定セル内を循環していた材料は、排出口(124)に接続された特別な減圧ラインに排出されることを特徴とする。
  13. 請求項1に記載のシステムであって、光学測定窓(102)のセルフクリーニング機(110)は、台形型に凸部(111)を備えており、台形型に凸部(111)には、パーフルオロエラストマーブレード(112)がはめ込みされており、前記セルフクリーニング機構(110)は円錐形バネ(113)によって、測定用セル(102)の内側の面を押し付けていることを特徴とする。
  14. 請求項1に記載のシステムであって、洗浄用マニホールド(140)には、溶剤と窒素を装置に供給するための2つの自動バルブ(141a)・(141b)があり、溶剤と窒素の混合による高乱流ミストを高速で発生させることができるエジェクター(142)、中央制御ユニット(CCU)からの命令を受けてミストの流れを被洗浄面に導く自動分配弁(141)が設置されていることを特徴とする。
  15. 最終製品の特性を自動的に調製する塗料製造方法であって、請求項1記載の本発明に基づき、以下の工程を含むことを特徴とする:
    a) 中央制御ユニット(CCU)に規定された成分を、定量射出モジュール(VDM)によってタンク(T)に直接投入すること、
    b) 回転駆動機構(RPT)がタンク(T)を混合ステーション(MS)に配置すること、
    c) 混合ステーション(MS)で前記タンク(T)の内容物を中央制御ユニット(CCU)に予め設定された一定の時間間隔で均質化すること、
    d) 回転駆動機構(RPT)がタンク(T)を連続特性調製ステーション(CAS)に配置すること、
    e) 空気式昇降機構(50)によって混合器のタンクシーリングカバー(51)がタンク(T)の上に降ろされ、同時にタンク底部の排出弁(42)が自動結合装置(421)を通して調製中の材料循環ポンプに結合されること、
    f) タンク(T)の撹拌機モーター(41)と調製中材料循環ポンプを同時に駆動し、中央制御ユニット(CCU)に設定された循環流量に達するまで作動させること、
    前記タンク(T)の内部構造には羽根車軸(41)と、撹拌機(411)と、排出弁(42)が配置され、前記タンク(T)は各ステーションに順次、配置されること、
    g) 設定された循環流量に達すると、中央制御ユニット(CCU)は、多機能特性用測定器(80)と湿式色測定デバイス(100)によって分析データの収集を開始すること、
    h) 得られたデータから、ポンプで設定された材料の流量に基づいて、中央制御ユニット(CCU)は、連続式ラインミキサー(60)で連続的に投入するために必要な各成分の個々の調製量を特定し計算すること、
    i) 中央制御ユニット(CCU)は成分の定量射出ポンプ(Bda)の回転数を調整し、同時に連続式ラインミキサー(60)の三方弁(vt)を整合させて作動すること、
    j) 中央制御ユニット(CCU)の操作で、新しい分析が継続的に行われ、製品が仕様に到達するまで、繰り返し成分の流量を計算し、修正し、特性の分析と調製期間中、三方弁(vt)はタンク(T)への再循環のための整合を維持すること、
    k) 中央制御ユニット(CCU)は充填装置の三方弁(vt)充填ステーション(FM)の位置に移動させること、
    l) 回転機構(RPT)がタンク(T)を洗浄ステーション(CS)と、連続調製ステーション(CAS)の位置に移動させること、
    c.3) 洗浄ステーション(CS)は、モーター(M2)を備えた空気圧式昇降機構(50)と、タンク(T)の上部に位置するためのタンクシーリングカバー(51)を装備し、電動機(M2)の軸に固定されたトラクションピン(52)が、前記電動機(M2)と均質化羽根車シャフト(41)と連結し、シーリングカバー(51)に設置されている溶剤ミスト噴射ノズル(130は、洗浄用マニホールド(140)の自動バルブ(141)を通して溶剤を受け取り、タンク(T)に設置された空気圧で作動する排出弁(42)がタンク(T)の洗浄工程で使用された溶剤を除去すること、
    m) 洗浄後、回転機構(RPT)がタンク(T)を定量射出モジュール(VDM)の位置に移動させ、新しいロットを開始すること。
  16. 最終製品の特性を自動的に調製する塗料製造方法であって、以下を含むことを特徴とする:
    a) コンピュータプログラムの命令セットからコマンドを送信する中央制御ユニット;
    b) 以下の要素で構成されている定量射出モジュール(VDM):
    b.1) アーム(10)の上方に配置されて、中央制御ユニット(CCU)から受信したコマンドからこれらのアーム(10)の起動を連続的に記録し、画像のデジタル処理によって、定量射出ノズルアーム(10)の位置決めとインターロック、および計量バルブ(20)の開閉を確認する画像取得ユニット(IM);
    b.2) 中央制御ユニット(CCU)から受け取ったコマンドによってアーム(10)を移動させる空気圧アクチュエータ(12)によって駆動されるレバー機構と、自由端に規定成分の量を投入する計量バルブ(20)を有し、定量射出ポンプ(Bd)によって供給タンク(TAC)に貯蔵されている規定成分を連続製造方式モジュールのタンク(T)に流す一連のアーム(10);
    c) 少なくとも1つの連続製造モジュールは、2つの回転ユニット(RPT1・RPT2)を備え、回転ユニット(RPT)は、それぞれ3つのタンク(T1・T2・T3)を備えており、前記回転ユニット(RPT)は、中央制御ユニット(CCU)によって駆動されるインデックスユニットを備えており、起動後、減速機付きモーター(Mr)によって回転するラジアルアーム(401)が取り付けられた中心軸(40)を回転し、ラジアルアーム(401)の自由端には、定量射出モジュール(VDM)によって成分が投入されるタンク(T)が配置され、前記タンク(T)の内部構造には羽根車軸(41)と、撹拌機(411)と、排出弁(42)が配置され、前タンク(T)は各ステーションに順次、配置される:
    c.1) 混合ステーション(MS)は、モーター(M2)を備えた空気圧式昇降機構(50)と、タンク(T)の上部に位置するためのタンクシーリングカバー(51)を装備し、電動機(M2)の軸に固定されたトラクションピン(52)が、前記電動機(M2)と均質化羽根車シャフト(41)と連結している
    c.2) 連続特性調製ステーション(CAS)は、モーター(M2)を備えた空気圧式昇降機構(50)と、均質化羽根車軸(41)に結合する電動機(M2)のシャフトに固定されたトラクションピン(52)と、混合器のタンクシーリングカバー(51)に結合する定量射出ノズルヘッダー(701)を装備し、前記定量射出ノズルヘッダー(701)は、タンク(T)の内容物と、多機能特性用測定器(80)や、湿式色測定モジュール(100)の分析データに基づき、中央制御ユニット(CCU)が実施した推定値から、定量射出ポンプ(Bd)によって個別に供給される特調製要素用の射出計量バルブが設けられている
    g) 設定された循環流量に達すると、中央制御ユニット(CCU)は、多機能特性用測定器(80)と湿式色測定デバイス(100)によって分析データの収集を開始する
    h) 得られたデータから、ポンプで設定された材料の流量に基づいて、中央制御ユニット(CCU)は、連続式ラインミキサー(60)で連続的に投入するために必要な各成分の個々の調製量を特定し計算する
    i) 中央制御ユニット(CCU)は成分の定量射出ポンプ(Bda)の回転数を調整し、同時に連続式ラインミキサー(60)の三方弁(vt)を整合させて作動する
    j) 中央制御ユニット(CCU)の操作で、新しい分析が継続的に行われ、製品が仕様に到達するまで、繰り返し成分の流量を計算し、修正し、特性の分析と調製期間中、三方弁(vt)はタンク(T)への再循環のための整合を維持する
    c.3) 洗浄ステーション(CS)は、モーター(M2)を備えた空気圧式昇降機構(50)と、タンク(T)の上部に位置するためのタンクシーリングカバー(51)を装備し、電動機(M2)の軸に固定されたトラクションピン(52)が、前記電動機(M2)と均質化羽根車シャフト(41)と連結しており、シーリングカバー(51)に設置されている溶剤ミスト噴射ノズル(130)は、洗浄用マニホールド(140)の自動バルブ(141)を通して溶剤を受け取り、タンク(T)に設置された空気圧で作動する排出弁(42)がタンク(T)の洗浄工程で使用された溶剤を除去する。
  17. 最終製品の特性を自動的に調製する塗料製造方法であって、請求項1で説明するシステムを使用することで、以下の工程を含むことを特徴とする
    a) 中央制御ユニット(CCU)に規定された成分を、定量射出モジュール(VDM)によってタンク(T)に直接投入すること、
    b) 回転駆動機構(RPT)がタンク(T)を混合ステーション(MS)に配置すること、
    c) 混合ステーション(MS)で前記タンク(T)の内容物を中央制御ユニット(CCU)に予め設定された一定の時間間隔で均質化すること、
    d) 回転駆動機構(RPT)がタンク(T)を連続特性調製ステーション(CAS)に配置すること、
    e) 空気式昇降機構(50)によって混合器のタンクシーリングカバー(51)がタンク(T)の上に降ろされ、同時にタンク底部の排出弁(42)が自動結合装置(421)を通して調製中の材料循環ポンプに結合されること、
    前記タンク(T)の内部構造には羽根車軸(41)と、撹拌機(411)と、排出弁(42)が配置され、前記タンク(T)は各ステーションに順次、配置されること、
    f) タンク(T)の撹拌機モーター(41)と調製中材料循環ポンプを同時に駆動し、中央制御ユニット(CCU)に設定された循環流量に達するまで作動させること、
    g) 設定された循環流量に達すると、中央制御ユニット(CCU)は、多機能特性用測定器(80)と湿式色測定デバイス(100)によって分析データの収集を開始すること、
    h) 得られたデータから、ポンプで設定された材料の流量に基づいて、中央制御ユニット(CCU)は、連続式ラインミキサー(60)で連続的に投入するために必要な各成分の個々の調製量を特定し計算すること、
    i) 中央制御ユニット(CCU)は成分の定量射出ポンプ(Bda)の回転数を調整し、同時に連続式ラインミキサー(60)の三方弁(vt)を整合させて作動すること、
    j) 中央制御ユニット(CCU)の操作で、新しい分析が継続的に行われ、製品が仕様に到達するまで、繰り返し成分の流量を計算し、修正し、特性の分析と調製期間中、三方弁(vt)はタンク(T)への再循環のための整合を維持すること、
    k) 中央制御ユニット(CCU)は充填装置の三方弁(vt)充填ステーション(FM)の位置に移動させること、
    l) 回転機構(RPT)がタンク(T)を洗浄ステーション(CS)と、連続調製ステーション(CAS)の位置に移動させること、
    c.3) 洗浄ステーション(CS)は、モーター(M2)を備えた空気圧式昇降機構(50)と、タンク(T)の上部に位置するためのタンクシーリングカバー(51)を装備し、電動機(M2)の軸に固定されたトラクションピン(52)が、前記電動機(M2)と均質化羽根車シャフト(41)と連結し、シーリングカバー(51)に設置されている溶剤ミスト噴射ノズル(130)は、洗浄用マニホールド(140)の自動バルブ(141)を通して溶剤を受け取り、タンク(T)に設置された空気圧で作動する排出弁(42)がタンク(T)の洗浄工程で使用された溶剤を除去すること、
    m) 洗浄後、回転機構(RPT)がタンク(T)を定量射出モジュール(VDM)の位置に移動させ、新しいロットを開始すること。
JP2022502314A 2019-03-15 2020-03-12 最終製品特性の自動調整を備えた塗料製造システムとその方法 Active JP7581317B2 (ja)

Applications Claiming Priority (3)

Application Number Priority Date Filing Date Title
BRBR1020190050470 2019-03-15
BR102019005047-0A BR102019005047B1 (pt) 2019-03-15 2019-03-15 Sistema de produção de tinta com auto-ajuste automático de propriedades do produto final e respectivo método
PCT/BR2020/050084 WO2020186323A1 (pt) 2019-03-15 2020-03-12 Sistema de produção de tinta com auto-ajuste automático de propriedades do produto final e respectivo método

Publications (2)

Publication Number Publication Date
JP2022525372A JP2022525372A (ja) 2022-05-12
JP7581317B2 true JP7581317B2 (ja) 2024-11-12

Family

ID=72519424

Family Applications (1)

Application Number Title Priority Date Filing Date
JP2022502314A Active JP7581317B2 (ja) 2019-03-15 2020-03-12 最終製品特性の自動調整を備えた塗料製造システムとその方法

Country Status (6)

Country Link
US (1) US12220676B2 (ja)
EP (1) EP3940480B1 (ja)
JP (1) JP7581317B2 (ja)
BR (1) BR102019005047B1 (ja)
CA (1) CA3133481A1 (ja)
WO (1) WO2020186323A1 (ja)

Families Citing this family (10)

* Cited by examiner, † Cited by third party
Publication number Priority date Publication date Assignee Title
US20220357270A1 (en) * 2020-08-17 2022-11-10 Wuhan Iron And Steel Company Limited Online color difference detection system and detection method
CN113274904B (zh) * 2021-03-19 2024-12-03 绍兴前进齿轮箱有限公司 一种用于垃圾处理机的搅拌轴部件
CN113786776A (zh) * 2021-08-31 2021-12-14 湖北卡乐尔新材料科技有限公司 一种硅酮胶用色浆的生产设备及生产方法
CN114870679B (zh) * 2022-06-14 2024-06-07 上海汉伟医疗器械有限公司 一种恒温脂肪乳化装置及其脂肪乳化方法
CN115337848A (zh) * 2022-08-19 2022-11-15 叶俊杰 一种环境检测装置及环境调节设备
DE102023112375A1 (de) * 2023-05-10 2024-11-14 Fricke Abfülltechnik GmbH & Co. KG Mischbehälter
CN117358088A (zh) * 2023-10-10 2024-01-09 胡世弘 一种油墨组合物及其制备方法
CN118819209B (zh) * 2024-09-20 2025-01-21 湖州盛世华骏新型材料股份有限公司 一种醋丙乳液制备温度调节方法及系统
EP4721848A1 (en) * 2024-10-04 2026-04-08 Dromont S.p.A. A system and method for producing paints in batches
CN120169212B (zh) * 2025-05-20 2025-08-22 福建初日涂料科技有限公司 一种环保水性漆生产用精确调色装置及调色方法

Citations (3)

* Cited by examiner, † Cited by third party
Publication number Priority date Publication date Assignee Title
JP2002514971A (ja) 1998-02-13 2002-05-21 レナー ド ポント ティンタス オートモーティバス エ インダストリアイズ エスエイ 自動車用などの塗料の製造
JP2008111116A (ja) 2007-10-12 2008-05-15 Nippon Paint Co Ltd 塗料液のコンピュータ調色方法とこの方法を用いた塗料の製造方法
JP2015529546A (ja) 2012-07-13 2015-10-08 ピーピージー・インダストリーズ・オハイオ・インコーポレイテッドPPG Industries Ohio,Inc. コーティング組成物の自動化された生成、塗布および評価のためのシステムおよび方法

Family Cites Families (12)

* Cited by examiner, † Cited by third party
Publication number Priority date Publication date Assignee Title
DE3608038C1 (de) 1986-03-11 1987-07-09 Klaus Burk Mischvorrichtung
JPH0698879B2 (ja) * 1988-08-27 1994-12-07 日本ペイント株式会社 液状色剤の自動調色装置と調色方法
JPH10296150A (ja) * 1997-04-28 1998-11-10 Nichiha Corp 建築板塗装装置の噴射異常判定システム
IT1298391B1 (it) 1997-12-30 2000-01-05 Corob Spa Macchina dispensatrice per erogazione dosata ed omogeneizzazione in continuo di prodotti finiti vernicianti.
BR9801134A (pt) * 1998-03-26 2006-11-14 Renner Herrmann Sa aparelho e processo para preparação contìnua de um fluido com ajuste automático das suas propriedades
ITBO20020774A1 (it) 2002-12-10 2004-06-11 Valpaint S R L Apparecchiatura per il dosaggio di pigmenti colorati
DE20307083U1 (de) 2003-05-07 2003-08-14 TECHKON GmbH, 61462 Königstein Vorrichtung zum Herstellen einer vorgebbaren Menge einer sonderfarbigen Farbflüssigkeit
CA2948093A1 (en) * 2014-05-13 2015-11-19 Luca Drocco Automated system to associate an agitator with a respective container for containing fluid and method thereof
US9393536B2 (en) 2014-11-20 2016-07-19 Dedoes Industries, Inc. Paint dispensing apparatus
US9643134B1 (en) 2016-07-12 2017-05-09 Mazzei Injector Company, Llc Proportionate automated blending system for aqueous mixtures
CN207899388U (zh) 2017-12-13 2018-09-25 舟山市奥力士制漆有限公司 一种自动配料的涂料生产设备
BR102018073022B1 (pt) 2018-11-08 2021-08-10 Rogério Baptista Auad Equipamento e método de análise de um fluído

Patent Citations (3)

* Cited by examiner, † Cited by third party
Publication number Priority date Publication date Assignee Title
JP2002514971A (ja) 1998-02-13 2002-05-21 レナー ド ポント ティンタス オートモーティバス エ インダストリアイズ エスエイ 自動車用などの塗料の製造
JP2008111116A (ja) 2007-10-12 2008-05-15 Nippon Paint Co Ltd 塗料液のコンピュータ調色方法とこの方法を用いた塗料の製造方法
JP2015529546A (ja) 2012-07-13 2015-10-08 ピーピージー・インダストリーズ・オハイオ・インコーポレイテッドPPG Industries Ohio,Inc. コーティング組成物の自動化された生成、塗布および評価のためのシステムおよび方法

Non-Patent Citations (1)

* Cited by examiner, † Cited by third party
Title
Putting cameras in the loop,2013年08月12日,URL:https://www.motioncontroltips.com/putting-cameras-in-the-loop

Also Published As

Publication number Publication date
EP3940480B1 (en) 2025-01-29
JP2022525372A (ja) 2022-05-12
US20220161210A1 (en) 2022-05-26
BR102019005047B1 (pt) 2021-04-13
EP3940480A4 (en) 2022-12-14
US12220676B2 (en) 2025-02-11
WO2020186323A1 (pt) 2020-09-24
BR102019005047A2 (pt) 2020-10-06
CA3133481A1 (en) 2020-09-24
EP3940480C0 (en) 2025-01-29
EP3940480A1 (en) 2022-01-19

Similar Documents

Publication Publication Date Title
JP7581317B2 (ja) 最終製品特性の自動調整を備えた塗料製造システムとその方法
JP7470815B2 (ja) 搬送装置および調色装置
US3670785A (en) Method and apparatus for tinting paint
US5474211A (en) Method of dispensing materials with improved accuracy
CA2107523C (en) Plural component delivery system
DE69831063T2 (de) Herstellung von automobil- und anderen farben
CA1209669A (en) Process for making paints
CA2543648C (en) Combination gravimetric and volumetric dispenser for multiple fluids
US5460297A (en) Paint tinting apparatus
RU2731588C1 (ru) Способ и смесительная установка для основанного на дозированных замесах приготовления текучего покровного материала
CA1290744C (en) Process and an apparatus for mixing substances
WO2020057458A1 (zh) 汽车修补漆体积配色方法、定体积注出装置及自动配色装置
CN110171199A (zh) 一种自动供墨并具备自动清洗功能的供墨系统及实现方法
EP0719623B1 (en) Method and apparatus for color matching of sealants
JPH0698879B2 (ja) 液状色剤の自動調色装置と調色方法
US20260097374A1 (en) System and method for producing paints in batches
CN111760525A (zh) 一种乳胶漆调色设备及调色方法
CN110898755A (zh) 汽车修补漆体积配色方法及汽车修补漆定体积注出装置
CN121623663A (zh) 一种用于多品种小批量的多组分自动配比系统及方法
Turner The Automated Drug Room.
KR20210040716A (ko) 토출량 자동보정 및 토출 노즐의 오염방지 기능을 제공하는 페인트 전용 자동조색 시스템
HK1071905A (en) Production of automotive and other paints

Legal Events

Date Code Title Description
A521 Request for written amendment filed

Free format text: JAPANESE INTERMEDIATE CODE: A821

Effective date: 20230310

A621 Written request for application examination

Free format text: JAPANESE INTERMEDIATE CODE: A621

Effective date: 20230310

RD02 Notification of acceptance of power of attorney

Free format text: JAPANESE INTERMEDIATE CODE: A7422

Effective date: 20230310

A521 Request for written amendment filed

Free format text: JAPANESE INTERMEDIATE CODE: A821

Effective date: 20230311

RD04 Notification of resignation of power of attorney

Free format text: JAPANESE INTERMEDIATE CODE: A7424

Effective date: 20230410

A977 Report on retrieval

Free format text: JAPANESE INTERMEDIATE CODE: A971007

Effective date: 20231208

A131 Notification of reasons for refusal

Free format text: JAPANESE INTERMEDIATE CODE: A131

Effective date: 20240130

A601 Written request for extension of time

Free format text: JAPANESE INTERMEDIATE CODE: A601

Effective date: 20240426

A521 Request for written amendment filed

Free format text: JAPANESE INTERMEDIATE CODE: A523

Effective date: 20240628

TRDD Decision of grant or rejection written
A01 Written decision to grant a patent or to grant a registration (utility model)

Free format text: JAPANESE INTERMEDIATE CODE: A01

Effective date: 20241001

A61 First payment of annual fees (during grant procedure)

Free format text: JAPANESE INTERMEDIATE CODE: A61

Effective date: 20241030

R150 Certificate of patent or registration of utility model

Ref document number: 7581317

Country of ref document: JP

Free format text: JAPANESE INTERMEDIATE CODE: R150