JP6485129B2 - 天然ガスエンジン及びその運転方法 - Google Patents

天然ガスエンジン及びその運転方法 Download PDF

Info

Publication number
JP6485129B2
JP6485129B2 JP2015046457A JP2015046457A JP6485129B2 JP 6485129 B2 JP6485129 B2 JP 6485129B2 JP 2015046457 A JP2015046457 A JP 2015046457A JP 2015046457 A JP2015046457 A JP 2015046457A JP 6485129 B2 JP6485129 B2 JP 6485129B2
Authority
JP
Japan
Prior art keywords
natural gas
engine
value
determined
map data
Prior art date
Legal status (The legal status is an assumption and is not a legal conclusion. Google has not performed a legal analysis and makes no representation as to the accuracy of the status listed.)
Expired - Fee Related
Application number
JP2015046457A
Other languages
English (en)
Other versions
JP2016166565A (ja
Inventor
義文 長島
義文 長島
智史 橋本
智史 橋本
Current Assignee (The listed assignees may be inaccurate. Google has not performed a legal analysis and makes no representation or warranty as to the accuracy of the list.)
Isuzu Motors Ltd
Original Assignee
Isuzu Motors Ltd
Priority date (The priority date is an assumption and is not a legal conclusion. Google has not performed a legal analysis and makes no representation as to the accuracy of the date listed.)
Filing date
Publication date
Application filed by Isuzu Motors Ltd filed Critical Isuzu Motors Ltd
Priority to JP2015046457A priority Critical patent/JP6485129B2/ja
Publication of JP2016166565A publication Critical patent/JP2016166565A/ja
Application granted granted Critical
Publication of JP6485129B2 publication Critical patent/JP6485129B2/ja
Expired - Fee Related legal-status Critical Current
Anticipated expiration legal-status Critical

Links

Images

Classifications

    • YGENERAL TAGGING OF NEW TECHNOLOGICAL DEVELOPMENTS; GENERAL TAGGING OF CROSS-SECTIONAL TECHNOLOGIES SPANNING OVER SEVERAL SECTIONS OF THE IPC; TECHNICAL SUBJECTS COVERED BY FORMER USPC CROSS-REFERENCE ART COLLECTIONS [XRACs] AND DIGESTS
    • Y02TECHNOLOGIES OR APPLICATIONS FOR MITIGATION OR ADAPTATION AGAINST CLIMATE CHANGE
    • Y02TCLIMATE CHANGE MITIGATION TECHNOLOGIES RELATED TO TRANSPORTATION
    • Y02T10/00Road transport of goods or passengers
    • Y02T10/10Internal combustion engine [ICE] based vehicles
    • Y02T10/30Use of alternative fuels, e.g. biofuels

Landscapes

  • Output Control And Ontrol Of Special Type Engine (AREA)
  • Electrical Control Of Air Or Fuel Supplied To Internal-Combustion Engine (AREA)
  • Combined Controls Of Internal Combustion Engines (AREA)

Description

本発明は天然ガスエンジン及びその運転方法に関し、更に詳しくは、天然ガスの組成変化にかかわらず運転性能を維持することができる天然ガスエンジン及びその運転方法に関する。
従来より、車両等に搭載される内燃機関として、圧縮天然ガス(CNG)を燃料とする天然ガスエンジンが提案されている。一般に、この天然ガスエンジンには、CNGを減圧したガスと吸入空気との混合気に点火プラグの火花で点火して燃焼させる火花点火方式が用いられる(例えば、特許文献1を参照)。
CNGの原料となる天然ガスは、は産出する場所や時期により、その組成が変化することが知られている。そのため、我が国では、CNGを一般家庭でも使用することができるように、精製等により天然ガスの組成を調整することが行われている。これに対して海外では、CNGの用途が車両にほぼ限定されているため、通常は産出されたままの天然ガスからなるCNGが天然ガスエンジンの燃料として使用される。
しかし、このCNGに、窒素や二酸化炭素などの不燃物質が大量に含まれていると、同じ量のCNGを使用した場合でも、混合気が燃焼する際に発生する熱エネルギーが低下してしまい、天然ガスエンジンの運転性能に影響を及ぼすおそれがある。
特開2004−124710号公報
本発明の目的は、天然ガスの組成変化にかかわらず運転性能を維持することができる天然ガスエンジン及びその運転方法を提供することにある。
上記の目的を達成する本発明の天然ガスエンジンは、空気流量を調節するスロットルが介設された吸気通路に天然ガスを供給するインジェクタと、前記空気と前記天然ガスとの混合気を火花で点火して燃焼させる点火プラグと、排気通路に設置されたラムダセンサと、制御手段とを備え、前記制御手段が、前記ラムダセンサの検出値が、前記天然ガスエンジンのエンジン回転数及びエンジン負荷に基づいて決定される目標λ値と一致するように前記インジェクタからの天然ガスの供給量を制御する天然ガスエンジンにおいて、前記制御手段は、前記ラムダセンサの検出値で前記インジェクタからの前記天然ガスの供給量を増減させるとともに、前記エンジン回転数及びエンジン負荷と予め設定された第1のマップデータとを参照して燃料増量比を決定し、その決定された燃料増量比及び前記エンジン負荷と予め設定された第2のマップデータとから補正値を決定し、その補正値で前記目標λ値を補正する制御を行うことを特徴とするものである。
また、上記の目的を達成する本発明の天然ガスエンジンの運転方法は、気筒内に吸引された天然ガスと空気との混合気に火花で点火して燃焼させるとともに、前記混合気の燃焼ガスのλ値が、エンジン回転数及びエンジン負荷に基づいて決定される目標λ値と一致するように前記天然ガスの供給量を制御する天然ガスエンジンの運転方法において、前記燃焼ガスのλ値で前記天然ガスの供給量を増減させるとともに、前記エンジン回転数及びエンジン負荷と予め設定された第1のマップデータとを参照して燃料増量比を決定し、その決定された燃料増量比及び前記エンジン負荷と予め設定された第2のマップデータとから補正値を決定し、その補正値で前記目標λ値を補正することを特徴とするものである。
本発明の天然ガスエンジン及びその運転方法によれば、天然ガスの組成変化に起因して、気筒内での混合気の燃焼で発生する熱エネルギーが低下したときには、天然ガスの供給量を増加させるとともに、運転に係る目標λ値を適切なレベルまで減少させることで、混合気をリッチ化して燃焼の熱エネルギーを増加させるようにしたので、天然ガスの組成にかかわらず運転性能を維持することができる。
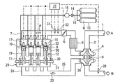
本発明の実施形態からなる天然ガスエンジンの構成図である。 目標λ値を決定するマップデータの例である。 本発明の実施形態からなる天然ガスエンジンの運転方法を説明するフロー図である。 燃料増量比を決定するマップデータの例である。 失火防止の補正値を決定するマップデータの例である。
以下に、本発明の実施の形態について、図面を参照して説明する。図1は、本発明の実施形態からなる天然ガスエンジンを示す。
この天然ガスエンジンにおいては、吸気口1から吸気通路2に吸入された空気Aは、ターボチャージャー3のコンプレッサー4により圧縮されてからインタークーラー5で冷却され、スロットル6で流量を調整される。そして、流量を調整された空気Aは、インテークマニホールド7を経てから、燃料となる天然ガス8と混合されて混合気9となって、吸気バルブ10が開弁したときにシリンダーブロック11内に形成された複数の気筒12(この例では4個)内にそれぞれ供給される。
なお、天然ガス8は、車体に搭載された複数のCNG容器13から、遮断弁14及びレギュレータ15が介設されたCNG配管16に接続するインジェクタ17を通じて、各気筒12の吸気ポート内へ供給される。
気筒12内に供給された混合気9は、点火プラグ18の火花により適切なタイミングで点火されることで燃焼し、シリンダ19内のエンジンピストン20を往復動させてクランクシャフト21を回転駆動した後に、排気バルブ22が開弁したときに燃焼ガス23となってエキゾーストマニホールド24から排気通路25へ排気される。
排気通路25へ排気された燃焼ガス23は、ターボチャージャー3のタービン26及び浄化装置(図示せず)を経て、車両の外部へ排ガスGとして放出される。
この天然ガスエンジンの運転においては、最適な運転状態を維持するために、制御手段であるECU27により、タービン26の下流側の排気通路25に設置された燃焼ガス23の空気過剰率(λ値)を検出するラムダセンサ28の検出値が、エンジン回転数及びエンジン負荷に基づいて決定される目標λ値と一致するように、インジェクタ17からの天然ガス8の供給量を調整する制御が行われるようになっている。
なお、エンジン回転数は、エンジン本体29に設置された回転センサ30により測定される。また、エンジン負荷は、スロットル6の下流側の吸気通路2に設置された空気Aの流量を測定する圧力センサ31と吸気温度センサ32との測定値から推定される。
図2に、目標λ値を決定するマップデータの例を示す。このマップデータでは、エンジン回転数及びエンジン負荷の増加に伴い目標λ値を大きくして、天然ガスエンジンの高回転・高負荷運転時には混合気9がリーン状態になるように設定されている。
このような天然ガスエンジンの運転方法を、ECU27の機能として、図3に従って以下に説明する。
ECU27は、目標λ値を決定するマップデータ(図2を参照)に従って、インジェクタ17からの天然ガス8の供給量を決定して運転する(S10)。その一方で、ECU27は、回転センサ30の検出値からエンジン回転数Rを測定するとともに、圧力センサ31と吸気温度センサ32の検出値からエンジン負荷Lを推定する(S20)。
そして、エンジン回転数R及びエンジン負荷Lと、予め設定された基準となる組成を有する天然ガス8で適合した第1のマップデータである燃料補正データとを参照して(S30)、燃料増量比Zを決定する(S40)。
図4に、燃料補正データの例を示す。燃料増量比は、基準となる組成を有する天然ガス8(例えば、国内で使用される天然ガス)を使用した場合のエンジン性能を得るために必要な天然ガス8の供給量の増量分であり、1.0超となる場合には窒素や二酸化炭素などの不燃物質の存在による熱エネルギーの低下をカバーする。この例では、燃料増量比は、エンジン回転数及びエンジン負荷に対してそれぞれ正の相関となるように設定されている。
次に、ECU27は、エンジン負荷L及び燃料増量比Zと、予め設定された第2のマップデータとから補正値Hを決定する(S50)。
そして、図2に示すマップデータにおいて運転条件が相当する目標λ値から補正値Hを差し引く補正を行って(S60)、ステップ10に戻る。
図5に、第2のマップデータの例を示す。各補正値は、基準となる組成を有する天然ガス8で目標λ値が低下しすぎて気筒17内で失火が発生しないように、予め実験等に基づき決定されている。この例では、補正値は燃料増量比及びエンジン負荷の両者に対して正の相関関係となるように設定されている。従って、天然ガスエンジンの高回転・高負荷運転時では、図2の各目標λ値は小さくなるように補正されて、混合気9はリッチ化されるようになる。
このように、天然ガス8の組成変化により、気筒12内での混合気9の燃焼で発生する熱エネルギーが低下したときには、天然ガス8の供給量を増加させるとともに、運転に係る目標λ値を適切なレベルまで減少させることで、混合気9をリッチ化して燃焼の熱エネルギーを増加させるようにしたので、天然ガス8の組成変化にかかわらず運転性能を維持することができるのである。
2 吸気通路
6 スロットル
7 天然ガス
9 混合気
11 シリンダーブロック
12 気筒
17 インジェクタ
18 点火プラグ
23 燃焼ガス
25 排気通路
27 ECU
28 ラムダセンサ
30 回転センサ
31 圧力センサ
32 吸気温度センサ

Claims (2)

  1. 空気流量を調節するスロットルが介設された吸気通路に天然ガスを供給するインジェクタと、前記空気と前記天然ガスとの混合気を火花で点火して燃焼させる点火プラグと、排気通路に設置されたラムダセンサと、制御手段とを備え、
    前記制御手段が、前記ラムダセンサの検出値が、前記天然ガスエンジンのエンジン回転数及びエンジン負荷に基づいて決定される目標λ値と一致するように前記インジェクタからの天然ガスの供給量を制御する天然ガスエンジンにおいて、
    前記制御手段は、前記ラムダセンサの検出値で前記インジェクタからの前記天然ガスの供給量を増減させるとともに、前記エンジン回転数及びエンジン負荷と予め設定された第1のマップデータとを参照して燃料増量比を決定し、その決定された燃料増量比及び前記エンジン負荷と予め設定された第2のマップデータとから補正値を決定し、その補正値で前記目標λ値を補正する制御を行うことを特徴とする天然ガスエンジン。
  2. 気筒内に吸引された天然ガスと空気との混合気に火花で点火して燃焼させるとともに、前記混合気の燃焼ガスのλ値が、エンジン回転数及びエンジン負荷に基づいて決定される目標λ値と一致するように前記天然ガスの供給量を制御する天然ガスエンジンの運転方法において、
    前記燃焼ガスのλ値で前記天然ガスの供給量を増減させるとともに、前記エンジン回転数及びエンジン負荷と予め設定された第1のマップデータとを参照して燃料増量比を決定し、
    その決定された燃料増量比及び前記エンジン負荷と予め設定された第2のマップデータとから補正値を決定し、その補正値で前記目標λ値を補正することを特徴とする天然ガスエンジンの運転方法。
JP2015046457A 2015-03-09 2015-03-09 天然ガスエンジン及びその運転方法 Expired - Fee Related JP6485129B2 (ja)

Priority Applications (1)

Application Number Priority Date Filing Date Title
JP2015046457A JP6485129B2 (ja) 2015-03-09 2015-03-09 天然ガスエンジン及びその運転方法

Applications Claiming Priority (1)

Application Number Priority Date Filing Date Title
JP2015046457A JP6485129B2 (ja) 2015-03-09 2015-03-09 天然ガスエンジン及びその運転方法

Publications (2)

Publication Number Publication Date
JP2016166565A JP2016166565A (ja) 2016-09-15
JP6485129B2 true JP6485129B2 (ja) 2019-03-20

Family

ID=56898231

Family Applications (1)

Application Number Title Priority Date Filing Date
JP2015046457A Expired - Fee Related JP6485129B2 (ja) 2015-03-09 2015-03-09 天然ガスエンジン及びその運転方法

Country Status (1)

Country Link
JP (1) JP6485129B2 (ja)

Families Citing this family (1)

* Cited by examiner, † Cited by third party
Publication number Priority date Publication date Assignee Title
JP2020159289A (ja) * 2019-03-27 2020-10-01 いすゞ自動車株式会社 内燃機関及び内燃機関の制御方法

Family Cites Families (5)

* Cited by examiner, † Cited by third party
Publication number Priority date Publication date Assignee Title
JPH0318658A (ja) * 1989-06-15 1991-01-28 Suzuki Motor Corp ガスエンジンの燃料制御装置
JP2003328800A (ja) * 2002-05-13 2003-11-19 Tokyo Gas Co Ltd ガスエンジン及びその制御方法
JP2005054586A (ja) * 2003-08-04 2005-03-03 Aisan Ind Co Ltd 液化石油ガス内燃機関の燃料供給装置
JP5655214B2 (ja) * 2010-07-01 2015-01-21 新潟原動機株式会社 予混合式ガスエンジンの空燃比補正制御方法および装置
JP2015129491A (ja) * 2014-01-08 2015-07-16 株式会社デンソー 内燃機関の燃料供給制御装置

Also Published As

Publication number Publication date
JP2016166565A (ja) 2016-09-15

Similar Documents

Publication Publication Date Title
CA2633634C (en) Virtual fuel quality sensor
JP6684492B2 (ja) 二元燃料エンジンおよび制御方法
JP4755155B2 (ja) ガスエンジンの統合制御方法及び装置
KR101385247B1 (ko) 내연 기관의 작동 상태를 조정하기 위한 방법 및 장치
KR101542540B1 (ko) 과급기 부착 내연 기관의 제어 장치
CN105408605A (zh) 用于运行内燃机的方法
JP6485129B2 (ja) 天然ガスエンジン及びその運転方法
KR20160092973A (ko) 오토 엔진의 작동 방법
JP6488776B2 (ja) 天然ガスエンジン及びその運転方法
US20180223752A1 (en) Method for operating an internal combustion engine for a motor vehicle, and a system for an internal combustion engine
US10294875B2 (en) Control device for adjusting first and second fuel ratios
JP4784467B2 (ja) 予混合圧縮着火内燃機関
CN107690522A (zh) 操作内燃活塞发动机的方法、用于控制内燃活塞发动机的操作的控制系统以及内燃活塞发动机
JP6536195B2 (ja) Cngエンジンにおける燃焼制御方法及び装置
JP5831377B2 (ja) ガスエンジンの制御装置
JP2018096355A (ja) 内燃機関の制御装置
JP2009002232A (ja) 内燃機関のトルク制御システム
JP2016166564A (ja) 天然ガスエンジン及びその運転方法
JP2017008770A (ja) 内燃機関の制御装置
JP4378191B2 (ja) エンジン及びその点火時期制御方法
JP4454433B2 (ja) 内燃機関の点火時期制御方法
JP2018105225A (ja) 内燃機関の制御装置
JP2019199806A (ja) 点火プラグの点火エネルギー量調整装置、内燃機関の制御装置及び内燃機関の点火制御方法
RU2695583C1 (ru) Способ управления газовым двигателем внутреннего сгорания
JP2025018643A (ja) エンジン装置及びエンジン装置の制御方法

Legal Events

Date Code Title Description
A621 Written request for application examination

Free format text: JAPANESE INTERMEDIATE CODE: A621

Effective date: 20180226

TRDD Decision of grant or rejection written
A01 Written decision to grant a patent or to grant a registration (utility model)

Free format text: JAPANESE INTERMEDIATE CODE: A01

Effective date: 20190122

A61 First payment of annual fees (during grant procedure)

Free format text: JAPANESE INTERMEDIATE CODE: A61

Effective date: 20190204

R150 Certificate of patent or registration of utility model

Ref document number: 6485129

Country of ref document: JP

Free format text: JAPANESE INTERMEDIATE CODE: R150

LAPS Cancellation because of no payment of annual fees