JP6139530B2 - 発電システム - Google Patents
発電システム Download PDFInfo
- Publication number
- JP6139530B2 JP6139530B2 JP2014529272A JP2014529272A JP6139530B2 JP 6139530 B2 JP6139530 B2 JP 6139530B2 JP 2014529272 A JP2014529272 A JP 2014529272A JP 2014529272 A JP2014529272 A JP 2014529272A JP 6139530 B2 JP6139530 B2 JP 6139530B2
- Authority
- JP
- Japan
- Prior art keywords
- power
- signal
- power generation
- output
- wind
- Prior art date
- Legal status (The legal status is an assumption and is not a legal conclusion. Google has not performed a legal analysis and makes no representation as to the accuracy of the status listed.)
- Expired - Fee Related
Links
Images
Classifications
-
- F—MECHANICAL ENGINEERING; LIGHTING; HEATING; WEAPONS; BLASTING
- F03—MACHINES OR ENGINES FOR LIQUIDS; WIND, SPRING, OR WEIGHT MOTORS; PRODUCING MECHANICAL POWER OR A REACTIVE PROPULSIVE THRUST, NOT OTHERWISE PROVIDED FOR
- F03D—WIND MOTORS
- F03D9/00—Adaptations of wind motors for special use; Combinations of wind motors with apparatus driven thereby; Wind motors specially adapted for installation in particular locations
- F03D9/20—Wind motors characterised by the driven apparatus
- F03D9/22—Wind motors characterised by the driven apparatus the apparatus producing heat
-
- F—MECHANICAL ENGINEERING; LIGHTING; HEATING; WEAPONS; BLASTING
- F03—MACHINES OR ENGINES FOR LIQUIDS; WIND, SPRING, OR WEIGHT MOTORS; PRODUCING MECHANICAL POWER OR A REACTIVE PROPULSIVE THRUST, NOT OTHERWISE PROVIDED FOR
- F03D—WIND MOTORS
- F03D9/00—Adaptations of wind motors for special use; Combinations of wind motors with apparatus driven thereby; Wind motors specially adapted for installation in particular locations
- F03D9/007—Adaptations of wind motors for special use; Combinations of wind motors with apparatus driven thereby; Wind motors specially adapted for installation in particular locations the wind motor being combined with means for converting solar radiation into useful energy
-
- F—MECHANICAL ENGINEERING; LIGHTING; HEATING; WEAPONS; BLASTING
- F03—MACHINES OR ENGINES FOR LIQUIDS; WIND, SPRING, OR WEIGHT MOTORS; PRODUCING MECHANICAL POWER OR A REACTIVE PROPULSIVE THRUST, NOT OTHERWISE PROVIDED FOR
- F03D—WIND MOTORS
- F03D9/00—Adaptations of wind motors for special use; Combinations of wind motors with apparatus driven thereby; Wind motors specially adapted for installation in particular locations
- F03D9/10—Combinations of wind motors with apparatus storing energy
- F03D9/18—Combinations of wind motors with apparatus storing energy storing heat
-
- F—MECHANICAL ENGINEERING; LIGHTING; HEATING; WEAPONS; BLASTING
- F03—MACHINES OR ENGINES FOR LIQUIDS; WIND, SPRING, OR WEIGHT MOTORS; PRODUCING MECHANICAL POWER OR A REACTIVE PROPULSIVE THRUST, NOT OTHERWISE PROVIDED FOR
- F03D—WIND MOTORS
- F03D9/00—Adaptations of wind motors for special use; Combinations of wind motors with apparatus driven thereby; Wind motors specially adapted for installation in particular locations
- F03D9/20—Wind motors characterised by the driven apparatus
- F03D9/25—Wind motors characterised by the driven apparatus the apparatus being an electrical generator
- F03D9/255—Wind motors characterised by the driven apparatus the apparatus being an electrical generator connected to electrical distribution networks; Arrangements therefor
-
- F—MECHANICAL ENGINEERING; LIGHTING; HEATING; WEAPONS; BLASTING
- F03—MACHINES OR ENGINES FOR LIQUIDS; WIND, SPRING, OR WEIGHT MOTORS; PRODUCING MECHANICAL POWER OR A REACTIVE PROPULSIVE THRUST, NOT OTHERWISE PROVIDED FOR
- F03G—SPRING, WEIGHT, INERTIA OR LIKE MOTORS; MECHANICAL-POWER PRODUCING DEVICES OR MECHANISMS, NOT OTHERWISE PROVIDED FOR OR USING ENERGY SOURCES NOT OTHERWISE PROVIDED FOR
- F03G6/00—Devices for producing mechanical power from solar energy
- F03G6/06—Devices for producing mechanical power from solar energy with solar energy concentrating means
- F03G6/065—Devices for producing mechanical power from solar energy with solar energy concentrating means having a Rankine cycle
- F03G6/067—Binary cycle plants where the fluid from the solar collector heats the working fluid via a heat exchanger
-
- H—ELECTRICITY
- H02—GENERATION; CONVERSION OR DISTRIBUTION OF ELECTRIC POWER
- H02S—GENERATION OF ELECTRIC POWER BY CONVERSION OF INFRARED RADIATION, VISIBLE LIGHT OR ULTRAVIOLET LIGHT, e.g. USING PHOTOVOLTAIC [PV] MODULES
- H02S10/00—PV power plants; Combinations of PV energy systems with other systems for the generation of electric power
- H02S10/10—PV power plants; Combinations of PV energy systems with other systems for the generation of electric power including a supplementary source of electric power, e.g. hybrid diesel-PV energy systems
- H02S10/12—Hybrid wind-PV energy systems
-
- H—ELECTRICITY
- H02—GENERATION; CONVERSION OR DISTRIBUTION OF ELECTRIC POWER
- H02P—CONTROL OR REGULATION OF ELECTRIC MOTORS, ELECTRIC GENERATORS OR DYNAMO-ELECTRIC CONVERTERS; CONTROLLING TRANSFORMERS, REACTORS OR CHOKE COILS
- H02P2101/00—Special adaptation of control arrangements for generators
- H02P2101/15—Special adaptation of control arrangements for generators for wind-driven turbines
-
- Y—GENERAL TAGGING OF NEW TECHNOLOGICAL DEVELOPMENTS; GENERAL TAGGING OF CROSS-SECTIONAL TECHNOLOGIES SPANNING OVER SEVERAL SECTIONS OF THE IPC; TECHNICAL SUBJECTS COVERED BY FORMER USPC CROSS-REFERENCE ART COLLECTIONS [XRACs] AND DIGESTS
- Y02—TECHNOLOGIES OR APPLICATIONS FOR MITIGATION OR ADAPTATION AGAINST CLIMATE CHANGE
- Y02E—REDUCTION OF GREENHOUSE GAS [GHG] EMISSIONS, RELATED TO ENERGY GENERATION, TRANSMISSION OR DISTRIBUTION
- Y02E10/00—Energy generation through renewable energy sources
- Y02E10/40—Solar thermal energy, e.g. solar towers
- Y02E10/46—Conversion of thermal power into mechanical power, e.g. Rankine, Stirling or solar thermal engines
-
- Y—GENERAL TAGGING OF NEW TECHNOLOGICAL DEVELOPMENTS; GENERAL TAGGING OF CROSS-SECTIONAL TECHNOLOGIES SPANNING OVER SEVERAL SECTIONS OF THE IPC; TECHNICAL SUBJECTS COVERED BY FORMER USPC CROSS-REFERENCE ART COLLECTIONS [XRACs] AND DIGESTS
- Y02—TECHNOLOGIES OR APPLICATIONS FOR MITIGATION OR ADAPTATION AGAINST CLIMATE CHANGE
- Y02E—REDUCTION OF GREENHOUSE GAS [GHG] EMISSIONS, RELATED TO ENERGY GENERATION, TRANSMISSION OR DISTRIBUTION
- Y02E10/00—Energy generation through renewable energy sources
- Y02E10/50—Photovoltaic [PV] energy
-
- Y—GENERAL TAGGING OF NEW TECHNOLOGICAL DEVELOPMENTS; GENERAL TAGGING OF CROSS-SECTIONAL TECHNOLOGIES SPANNING OVER SEVERAL SECTIONS OF THE IPC; TECHNICAL SUBJECTS COVERED BY FORMER USPC CROSS-REFERENCE ART COLLECTIONS [XRACs] AND DIGESTS
- Y02—TECHNOLOGIES OR APPLICATIONS FOR MITIGATION OR ADAPTATION AGAINST CLIMATE CHANGE
- Y02E—REDUCTION OF GREENHOUSE GAS [GHG] EMISSIONS, RELATED TO ENERGY GENERATION, TRANSMISSION OR DISTRIBUTION
- Y02E10/00—Energy generation through renewable energy sources
- Y02E10/70—Wind energy
- Y02E10/72—Wind turbines with rotation axis in wind direction
-
- Y—GENERAL TAGGING OF NEW TECHNOLOGICAL DEVELOPMENTS; GENERAL TAGGING OF CROSS-SECTIONAL TECHNOLOGIES SPANNING OVER SEVERAL SECTIONS OF THE IPC; TECHNICAL SUBJECTS COVERED BY FORMER USPC CROSS-REFERENCE ART COLLECTIONS [XRACs] AND DIGESTS
- Y02—TECHNOLOGIES OR APPLICATIONS FOR MITIGATION OR ADAPTATION AGAINST CLIMATE CHANGE
- Y02E—REDUCTION OF GREENHOUSE GAS [GHG] EMISSIONS, RELATED TO ENERGY GENERATION, TRANSMISSION OR DISTRIBUTION
- Y02E20/00—Combustion technologies with mitigation potential
- Y02E20/14—Combined heat and power generation [CHP]
-
- Y—GENERAL TAGGING OF NEW TECHNOLOGICAL DEVELOPMENTS; GENERAL TAGGING OF CROSS-SECTIONAL TECHNOLOGIES SPANNING OVER SEVERAL SECTIONS OF THE IPC; TECHNICAL SUBJECTS COVERED BY FORMER USPC CROSS-REFERENCE ART COLLECTIONS [XRACs] AND DIGESTS
- Y02—TECHNOLOGIES OR APPLICATIONS FOR MITIGATION OR ADAPTATION AGAINST CLIMATE CHANGE
- Y02E—REDUCTION OF GREENHOUSE GAS [GHG] EMISSIONS, RELATED TO ENERGY GENERATION, TRANSMISSION OR DISTRIBUTION
- Y02E70/00—Other energy conversion or management systems reducing GHG emissions
- Y02E70/30—Systems combining energy storage with energy generation of non-fossil origin
Landscapes
- Engineering & Computer Science (AREA)
- Life Sciences & Earth Sciences (AREA)
- Sustainable Development (AREA)
- Sustainable Energy (AREA)
- Chemical & Material Sciences (AREA)
- Combustion & Propulsion (AREA)
- Mechanical Engineering (AREA)
- General Engineering & Computer Science (AREA)
- Power Engineering (AREA)
- Wind Motors (AREA)
- Control Of Eletrric Generators (AREA)
Description
図1に示すように、本実施形態の発電システム1は、風力発電装置2と太陽熱発電装置3とを複合(コンバインド)させたハイブリッド発電システムである。
第2実施形態について図5を参照して説明する。
図6は、第3実施形態に係る発電システムの構成を示す図である。
[A]全体構成
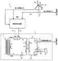
図12は、第4実施形態に係る発電システムの概念を示す概念図である。
風力発電装置2は、プロペラ型の風車を含み、図12に示すように、ロータ21aと発電機21とパワーコンディショナ22とを備えている。
太陽熱発電装置3は、たとえば、パラボリック・トラフ式であり、図12に示すように、集熱部3Aと発電部3Bとを含む。
インバータ40は、半導体変換器であって、制御装置100が出力した制御信号に基づいて動作する。出力制御装置50は、発電部3Bの出力を制御する。
制御装置100は、図12に示すように、カレントトランスフォーマ23(ポテンシャルトランスフォーマ)から風力発電出力信号Sαが入力される。そして、制御装置100は、風力発電出力信号Sαに基づいて、第1制御信号S10をインバータ40に出力する。これと共に、制御装置100は、風力発電出力信号Sαに基づいて、第2制御信号S20を出力制御装置50に出力する。
制御装置100のうち、ハイパスフィルタ111は、図13に示すように、カレントトランスフォーマ23から風力発電出力信号Sαが入力される。そして、ハイパスフィルタ111は、その風力発電出力信号Sαについてハイパスフィルタリング処理を行い、風力発電出力信号Sαに含まれる高周波成分信号S1を抽出して出力する。
制御装置100のうち、第1関数器112は、図13に示すように、ハイパスフィルタ111から高周波成分信号S1が入力される。そして、第1関数器112は、予め記憶している関数を用いて、入力された高周波成分信号S1から第1制御信号S10を算出する処理を行い、その第1制御信号S10をインバータ40に出力する。
制御装置100のうち、第2関数器120は、図13に示すように、ハイパスフィルタ111から高周波成分信号S1が入力される。そして、第2関数器120は、予め記憶している関数を用いて、入力された高周波成分信号S1から第2制御信号S20を算出し、その第2制御信号S20を出力制御装置50に出力する。
図16A,図16B,図16C,図17A,図17Bは、第4実施形態に係る発電システムにおいて、制御装置で用いられるデータを示す図である。
以上のように、本実施形態の発電システム1では、風力発電装置2において、風力によって発電した電力E1(第1電力)が第1送電線200に出力される。この他に、太陽熱発電装置3では、太陽熱及びヒータ133で加熱された熱媒F1と熱交換がされた作動流体F2によって発電された電力E2(第2電力)が、第2送電線300に出力される。このとき、本実施形態では、風力発電装置2が出力した電力E1のうち、一部の電力E12を、インバータ40が第1制御信号S10に応じてヒータ133に出力する。これと共に、出力制御装置50が、第2制御信号S20に応じて、太陽熱発電装置3が出力する電力E2を調整し、第2送電線300を介して、第1送電線200に出力する。制御装置100は、電力E1に応じて得られた風力発電出力信号Sαに基づいて、第1制御信号S10をインバータ40に出力すると共に、第2制御信号S20を出力制御装置50に出力する。具体的には、制御装置100は、ハイパスフィルタ111が風力発電出力信号Sαに含まれる高周波成分信号S1を抽出する。そして、第1関数器112(第1制御信号算出部)が、高周波成分信号S1のうち正成分を抽出することによって第1制御信号S10を算出する。そして、第2関数器120(第2制御信号算出部)が、高周波成分信号S1のうち負成分を抽出することによって第2制御信号S20を算出する。
[A]構成
図19は、第5実施形態に係る発電システムにおいて、制御装置、及び、制御装置との間においてデータの入出力を行う部材を示すブロック図である。
図20A,図20B,図20C,図20D,図21A,図21Bは、第5実施形態に係る発電システムにおいて、制御装置で用いられるデータを示す図である。
以上のように、本実施形態では、制御装置100は、電力E1に応じて得られた風力発電出力信号Sαの他に、電力E2に応じて得られた太陽熱発電出力信号Sβに基づいて、第1制御信号S10をインバータ40に出力すると共に、第2制御信号S20を出力制御装置50に出力する。具体的には、制御装置100では、包絡線推定部112bが、高周波成分信号S1の包絡線のうち極小値側の包絡線について推定する処理を行うことによって、包絡線信号S2bを算出する。そして、第1加減算器113bが高周波成分信号S1から包絡線信号S2bを減算する処理を行うことによって、第1加減算器出力信号S3bを算出する。そして、第2加減算器114bが第1加減算器出力信号S3bから太陽熱発電出力信号Sβを減算する処理を行うことによって第2加減算器出力信号S4bを算出する。その後、第1関数器112(第1制御信号算出部)が、第2加減算器出力信号S4bのうち正成分を抽出することによって第1制御信号S10を算出する。これと共に、第2関数器120(第2制御信号算出部)が、第2加減算器出力信号S4bのうち負成分を抽出することによって第2制御信号S20を算出する。
Claims (14)
- 風力発電装置と、
太陽熱により熱媒を加熱する加熱器と、前記加熱器により加熱された前記熱媒の熱と発電機の駆動機構を作動させる作動流体の熱とを熱交換する熱交換器と、を有する太陽熱発電装置と、
前記風力発電装置により発電された電力を、前記熱媒を加熱する熱に変換する電熱変換部と、
を備え、前記風力発電装置により発電された電力のうちの所定の周波数よりも高い高周波成分を前記電熱変換部へ与えて前記熱媒を加熱する熱に変換し、残部を配電系統へ出力する発電システム。 - 前記電熱変換部は、
電気ヒータと、
供給される電力を前記電気ヒータの駆動電力に変換するための電力変換部と、
前記風力発電装置による発電電力の前記高周波成分が前記電気ヒータの駆動電力に変換されるように前記電力変換部の動作を制御するハイパスフィルタを含む電力変換制御部と、
を備える請求項1記載の発電システム。 - 前記ハイパスフィルタは、1分よりも小さい時定数が設定されている、請求項2記載の発電システム。
- 前記加熱器は、
太陽光を集光するミラーと、
前記熱媒が内部を移送されるパイプと、
前記パイプに対する前記ミラーの相対的な向きを変更するミラー駆動部と、
を有し、
前記パイプを流路の一部として備え、前記加熱器、前記電熱変換部及び前記熱交換器を経由しながら前記熱媒が循環される熱媒循環流路と、
前記熱媒循環流路を循環する前記熱媒の温度を検出する温度センサと、
前記温度センサによる検出結果に基づいて、前記ミラー駆動部の動作を制御する熱媒加熱制御部と、
をさらに備える請求項1ないし3のいずれか1項に記載の発電システム。 - 前記熱媒循環流路に沿って前記熱媒を移送する動力を発生させる熱媒移送ポンプをさらに備え、
前記熱媒加熱制御部は、前記温度センサによる検出結果に基づいて、前記熱媒移送ポンプの動作を制御する、
請求項4記載の発電システム。 - 風車の回転によって電力を発生する風力発電と、太陽熱集熱器で集熱した熱で熱媒循環用のパイプ内を循環する熱媒を加熱して前記熱媒を発電に利用する太陽熱発電とを複合させた発電システムにおいて、
前記風力発電により得られる風力発電電力から平滑化された平滑電力信号を生成する平滑電力信号生成部と、
前記平滑電力信号生成部により生成された平滑電力信号と、前記風車から測定した前記風車の回転数と、予め記憶された前記風車の羽根の回転を模擬するデータとを基に、回転する前記風車の羽根が前記風車の塔を通過する際の発電出力の減少量を求め、前記減少量を前記平滑電力信号から差し引くことでタワーシャドウ効果電力を生成するタワーシャドウ効果電力生成部と、
前記タワーシャドウ効果電力生成部により生成されたタワーシャドウ効果電力と、前記平滑電力信号生成部から出力された平滑電力信号とを基に、短期で上下に変動する前記風力発電電力の下限値を結ぶ包絡線を生成する包絡線生成部と、
前記包絡線生成部により生成された包絡線に従い前記風力発電電力から短期の変動成分を分離する短期変動成分分離部と、
前記短期変動成分分離部により分離された短期の変動成分を、前記熱媒循環用のパイプを加熱するヒータを駆動する電力に変換する電力変換部と
を備える発電システム。 - 前記包絡線生成部は、
前記タワーシャドウ効果電力を前記風力発電電力に加えて得た電力信号から、前記シャドウ効果電力の振幅を差し引いて包絡線を生成する請求項6記載の発電システム。 - 前記タワーシャドウ効果電力生成部が、
前記風車の羽根が前記塔の陰になるタイミングを計算し、前記タイミングでのトルク減少を計算し、前記トルク減少による発電量の減少量を計算するタワーシャドウ効果電力計算部を備える請求項6記載の発電システム。 - 前記平滑電力生成部が、
前記風力発電電力を、1秒〜60秒の時定数で遅らせて平滑し出力する遅れフィルタを備える請求項6記載の発電システム。 - 風力により発電した第1電力を第1送電線に出力する風力発電装置と、
太陽熱及びヒータで加熱された熱媒と熱交換がされた作動流体により発電した第2電力を第2送電線に出力する太陽熱発電装置と、
前記第1電力のうち一部の電力を第1制御信号に応じて前記ヒータに出力するインバータと、
前記第2電力を第2制御信号に応じて出力調整し、前記第1送電線に出力する出力制御装置と、
前記第1電力について得られた風力発電出力信号に基づいて、前記第1制御信号を前記インバータに出力すると共に、前記第2制御信号を前記出力制御装置に出力する制御装置とを備え、
前記制御装置は、
前記風力発電出力信号に含まれる高周波成分信号を抽出するハイパスフィルタと、
前記高周波成分信号のうち正成分を抽出して得られる信号を前記第1制御信号として算出する第1制御信号算出部と、
前記高周波成分信号のうち負成分を抽出する共に正負を反転して得られる信号を、前記第2制御信号として算出する第2制御信号算出部とを有することを特徴とする、
発電システム。 - 前記ハイパスフィルタは、時定数が1分より小さいことを特徴とする、
請求項10に記載の発電システム。 - 前記制御装置は、前記第2制御信号算出部において前記高周波成分信号から負成分を抽出することによって得た信号にバイアスを加算した信号を、前記第2制御信号として、前記出力制御装置に出力することを特徴とする、
請求項10または11に記載の発電システム。 - 風力によって発電した第1電力を第1送電線に出力する風力発電装置と、
太陽熱及びヒータで加熱された熱媒と熱交換がされた作動流体によって発電した第2電力を第2送電線に出力する太陽熱発電装置と、
前記第1電力のうち一部の電力を、第1制御信号に応じて前記ヒータに出力するインバータと、
前記第2電力を第2制御信号に応じて出力調整し、前記第1送電線に出力する出力制御装置と、
前記第1電力について得られた風力発電出力信号、及び、前記第2電力について得られた太陽熱発電出力信号に基づいて、前記第1制御信号を前記インバータに出力すると共に、前記第2制御信号を前記出力制御装置に出力する制御装置とを備え、
前記制御装置は、
前記風力発電出力信号に含まれる高周波成分信号を抽出するハイパスフィルタと、
前記高周波成分信号の包絡線のうち極小値側の包絡線について推定する処理を行うことによって包絡線信号を算出する包絡線推定部と、
前記高周波成分信号から前記包絡線信号を減算する処理を行うことによって、第1加減算器出力信号を算出する第1加減算器と、
前記第1加減算器出力信号から前記太陽熱発電出力信号を減算する処理を行うことによって第2加減算器出力信号を算出する第2加減算器と、
前記第2加減算器出力信号のうち正成分を抽出して得られる信号を前記第1制御信号として算出する第1制御信号算出部と、
前記第2加減算器出力信号のうち負成分を抽出する共に正負を反転して得られる信号を、前記第2制御信号として算出する第2制御信号算出部とを有することを特徴とする、
発電システム。 - 前記包絡線推定部は、前記高周波成分信号において、直前に検出した第1極小値と、その第1極小値の直前に検出した第2極小値とを直線で結び、外挿することによって、包絡線信号を算出することを特徴とする、
請求項13に記載の発電システム。
Applications Claiming Priority (7)
| Application Number | Priority Date | Filing Date | Title |
|---|---|---|---|
| JP2012175414 | 2012-08-07 | ||
| JP2012175415 | 2012-08-07 | ||
| JP2012175415 | 2012-08-07 | ||
| JP2012175413 | 2012-08-07 | ||
| JP2012175413 | 2012-08-07 | ||
| JP2012175414 | 2012-08-07 | ||
| PCT/JP2013/004589 WO2014024415A1 (ja) | 2012-08-07 | 2013-07-29 | 発電システム |
Publications (2)
| Publication Number | Publication Date |
|---|---|
| JPWO2014024415A1 JPWO2014024415A1 (ja) | 2016-07-25 |
| JP6139530B2 true JP6139530B2 (ja) | 2017-05-31 |
Family
ID=50067675
Family Applications (1)
| Application Number | Title | Priority Date | Filing Date |
|---|---|---|---|
| JP2014529272A Expired - Fee Related JP6139530B2 (ja) | 2012-08-07 | 2013-07-29 | 発電システム |
Country Status (4)
| Country | Link |
|---|---|
| US (1) | US9903344B2 (ja) |
| JP (1) | JP6139530B2 (ja) |
| AU (1) | AU2013301058B2 (ja) |
| WO (1) | WO2014024415A1 (ja) |
Families Citing this family (7)
| Publication number | Priority date | Publication date | Assignee | Title |
|---|---|---|---|---|
| MA40950A (fr) * | 2014-11-12 | 2017-09-19 | 8 Rivers Capital Llc | Systèmes et procédés de commande appropriés pour une utilisation avec des systèmes et des procédés de production d'énergie |
| JP6407082B2 (ja) * | 2015-03-27 | 2018-10-17 | 株式会社東芝 | 水素製造システム |
| JP6574891B2 (ja) * | 2016-02-29 | 2019-09-11 | 株式会社東芝 | 水素製造システムおよび水素製造方法 |
| CN108799002A (zh) * | 2017-05-01 | 2018-11-13 | 李启飞 | 风驱磁致热储能调峰式风力发电系统 |
| US11174843B2 (en) | 2017-09-22 | 2021-11-16 | Mitsubishi Power, Ltd. | Solar thermal power generation equipment including wind turbine on the same vertically oriented shaft |
| JP6659790B2 (ja) * | 2018-09-10 | 2020-03-04 | 株式会社東芝 | 水素製造ユニット、電力平滑化装置および水素製造装置 |
| EP3852214A1 (de) * | 2020-01-14 | 2021-07-21 | Wobben Properties GmbH | Verfahren zum steuern einer windenergieanlage |
Family Cites Families (28)
| Publication number | Priority date | Publication date | Assignee | Title |
|---|---|---|---|---|
| US4164123A (en) * | 1976-08-25 | 1979-08-14 | Smith Otto J M | Solar thermal electric power plant |
| US4206608A (en) * | 1978-06-21 | 1980-06-10 | Bell Thomas J | Natural energy conversion, storage and electricity generation system |
| JPH03189372A (ja) * | 1989-12-18 | 1991-08-19 | Hitachi Ltd | 無公害エネルギ供給システム |
| US5384489A (en) * | 1994-02-07 | 1995-01-24 | Bellac; Alphonse H. | Wind-powered electricity generating system including wind energy storage |
| JPH09189285A (ja) * | 1996-01-08 | 1997-07-22 | Ota Gijutsu Jimusho:Kk | 風力発電設備 |
| US6372978B1 (en) * | 2000-12-21 | 2002-04-16 | Carmine Cifaldi | Wind/sun solar collection system (HS2) |
| US20020084655A1 (en) * | 2000-12-29 | 2002-07-04 | Abb Research Ltd. | System, method and computer program product for enhancing commercial value of electrical power produced from a renewable energy power production facility |
| JP4092949B2 (ja) * | 2002-05-14 | 2008-05-28 | 株式会社日立製作所 | 二次電池を備えた風力発電装置および変換器制御装置および電力変換器の制御方法 |
| JP2004069197A (ja) * | 2002-08-07 | 2004-03-04 | Jmc Geothermal Engineering Co Ltd | 自然エネルギー・地中熱併用システムおよびその運転方法 |
| RU2249125C1 (ru) * | 2003-09-24 | 2005-03-27 | Царев Виктор Владимирович | Система автономного электро- и теплоснабжения жилых и производственных помещений |
| US7055519B2 (en) * | 2003-12-10 | 2006-06-06 | United Technologies Corporation | Solar collector and method |
| US20070220889A1 (en) * | 2004-07-23 | 2007-09-27 | Nayef Durald S | Electric Power Plant With Thermal Storage Medium |
| US20080121525A1 (en) * | 2005-10-11 | 2008-05-29 | Doland George J | Renewable Power Controller for Hydrogen Production |
| JP4872393B2 (ja) * | 2006-03-14 | 2012-02-08 | 株式会社日立製作所 | 風力発電水素製造装置 |
| EP2037192A1 (en) * | 2006-06-16 | 2009-03-18 | Kawasaki Jukogyo Kabushiki Kaisha | Solar heat electricity generation facility, heat medium supply facility, and temperature variation suppression device |
| JP2008298389A (ja) * | 2007-06-01 | 2008-12-11 | Tetsuzo Fukuda | 床暖房システム |
| US9966763B2 (en) * | 2007-06-07 | 2018-05-08 | Allen L. Witters | Integrated multiple fuel renewable energy system |
| AU2007358778B2 (en) * | 2007-09-14 | 2011-10-06 | Aleksandr Nikolaevich Alekseevich | Autonomous power supply system |
| JP5557525B2 (ja) * | 2009-12-28 | 2014-07-23 | 株式会社日立製作所 | 風力発電システム及び風力発電システムの制御方法 |
| JP2011169171A (ja) * | 2010-02-16 | 2011-09-01 | Sumitomo Electric Ind Ltd | 発電システム |
| CN102200320A (zh) * | 2010-03-25 | 2011-09-28 | 刘军 | 风力发电供热装置 |
| GB201005801D0 (en) * | 2010-04-07 | 2010-05-26 | Cooper Timothy P | A localy based electricity supply management system and method |
| EP2610486B1 (en) * | 2010-08-26 | 2016-08-10 | Mitsubishi Heavy Industries, Ltd. | Wind power generation apparatus and output control method |
| JP5743487B2 (ja) * | 2010-10-25 | 2015-07-01 | イビデン株式会社 | 集熱管、集熱器及び集光型太陽熱発電システム |
| JP2012100487A (ja) | 2010-11-04 | 2012-05-24 | Toshiba Mitsubishi-Electric Industrial System Corp | 電力系統安定化装置 |
| JP2012112298A (ja) * | 2010-11-24 | 2012-06-14 | Sumitomo Electric Ind Ltd | 発熱機および風力熱発電システム |
| US20120325290A1 (en) * | 2011-06-27 | 2012-12-27 | Integrated Power Technology Corporation | Solar cogeneration vessel |
| JP5868809B2 (ja) * | 2012-08-06 | 2016-02-24 | 株式会社東芝 | 発電プラントおよび熱供給方法 |
-
2013
- 2013-07-29 JP JP2014529272A patent/JP6139530B2/ja not_active Expired - Fee Related
- 2013-07-29 WO PCT/JP2013/004589 patent/WO2014024415A1/ja not_active Ceased
- 2013-07-29 AU AU2013301058A patent/AU2013301058B2/en not_active Ceased
-
2015
- 2015-02-05 US US14/614,599 patent/US9903344B2/en active Active
Also Published As
| Publication number | Publication date |
|---|---|
| AU2013301058B2 (en) | 2017-02-02 |
| US20150145254A1 (en) | 2015-05-28 |
| AU2013301058A1 (en) | 2015-02-26 |
| US9903344B2 (en) | 2018-02-27 |
| WO2014024415A1 (ja) | 2014-02-13 |
| JPWO2014024415A1 (ja) | 2016-07-25 |
Similar Documents
| Publication | Publication Date | Title |
|---|---|---|
| JP6139530B2 (ja) | 発電システム | |
| CN108475929B (zh) | 用于控制风力发电厂的方法 | |
| CN103795089B (zh) | 基于超速与变桨协调的变速风电机组一次调频方法 | |
| ES2899944T3 (es) | Sistema y método de control o procesamiento | |
| KR101370542B1 (ko) | 풍력발전 시스템의 풍속 추정을 이용한 mppt 제어 시스템 및 그 방법 | |
| CN101776043B (zh) | 基于误差补偿模型的风电机组最大风能捕获控制方法 | |
| US20070173982A1 (en) | Systems and methods for controlling a ramp rate of a wind farm | |
| US9859710B2 (en) | Line impedance compensation system | |
| Li et al. | Control and monitoring for grid-friendly wind turbines: Research overview and suggested approach | |
| CN105065200A (zh) | 用于控制风电场的系统和方法 | |
| CN105221353B (zh) | 双馈风力发电机组的叶轮气动不对称故障的诊断方法 | |
| CN105332853B (zh) | 在额定风速以上协调风力发电机转速与功率的控制方法 | |
| CN107476937A (zh) | 一种永磁同步风力发电系统的自适应滑模控制策略 | |
| Badihi et al. | A review on application of monitoring, diagnosis, and fault-tolerant control to wind turbines | |
| CN206531405U (zh) | 利用循环水系统富余能量进行发电的发电系统 | |
| CN109751185B (zh) | 一种变速风电机组的分频控制方法及控制系统 | |
| Beltran et al. | Sliding mode power control of variable speed wind energy conversion systems | |
| De Zutter et al. | Modeling of active yaw systems for small and medium wind turbines | |
| JP6272355B2 (ja) | 回転電機システム | |
| Diab et al. | Performance of doubly-fed induction generator based wind turbine using adaptive neuro-fuzzy inference system | |
| JP5549146B2 (ja) | スイッチング電源装置、発電機および電力供給装置 | |
| Naba | Fuzzy logic principles for wind speed estimation in wind energy conversion systems | |
| CN110879524B (zh) | 一种水火电混合lfc系统的pid参数在线整定方法 | |
| GB2483315A (en) | Control of water current turbines | |
| Elgharib | Different Control Strategies for PMSG Connected Wind Turbine System |
Legal Events
| Date | Code | Title | Description |
|---|---|---|---|
| A131 | Notification of reasons for refusal |
Free format text: JAPANESE INTERMEDIATE CODE: A131 Effective date: 20161018 |
|
| A521 | Request for written amendment filed |
Free format text: JAPANESE INTERMEDIATE CODE: A523 Effective date: 20161219 |
|
| A131 | Notification of reasons for refusal |
Free format text: JAPANESE INTERMEDIATE CODE: A131 Effective date: 20170124 |
|
| A521 | Request for written amendment filed |
Free format text: JAPANESE INTERMEDIATE CODE: A523 Effective date: 20170323 |
|
| TRDD | Decision of grant or rejection written | ||
| A01 | Written decision to grant a patent or to grant a registration (utility model) |
Free format text: JAPANESE INTERMEDIATE CODE: A01 Effective date: 20170404 |
|
| A61 | First payment of annual fees (during grant procedure) |
Free format text: JAPANESE INTERMEDIATE CODE: A61 Effective date: 20170427 |
|
| R151 | Written notification of patent or utility model registration |
Ref document number: 6139530 Country of ref document: JP Free format text: JAPANESE INTERMEDIATE CODE: R151 |
|
| LAPS | Cancellation because of no payment of annual fees |
