JP5259365B2 - 浄水場におけるpH制御装置 - Google Patents
浄水場におけるpH制御装置 Download PDFInfo
- Publication number
- JP5259365B2 JP5259365B2 JP2008312666A JP2008312666A JP5259365B2 JP 5259365 B2 JP5259365 B2 JP 5259365B2 JP 2008312666 A JP2008312666 A JP 2008312666A JP 2008312666 A JP2008312666 A JP 2008312666A JP 5259365 B2 JP5259365 B2 JP 5259365B2
- Authority
- JP
- Japan
- Prior art keywords
- water
- alkalinity
- injection rate
- raw water
- value
- Prior art date
- Legal status (The legal status is an assumption and is not a legal conclusion. Google has not performed a legal analysis and makes no representation as to the accuracy of the status listed.)
- Expired - Lifetime
Links
Images
Landscapes
- Separation Of Suspended Particles By Flocculating Agents (AREA)
- Treatment Of Water By Oxidation Or Reduction (AREA)
Description
ここで、
Sn;今回硫酸注入率演算値 (mg/L as H2SO4)
w1;フィードフォワード重み係数
w2;フィードバック 重み係数
次に、上記各演算手段22,23の具体的な演算手法について説明する。先ずフィードバック演算手段23による演算手法について説明する。
en=β・(pHpv − pHsv) ・・・(3)
Sbf=−(Pacn−Pacn−1)・Kpac −(Cln―Cln−1)・Kcl・・・(4)
ここで、
Sb;今回フィードバック硫酸注入率演算値 mg/L
Sn−1;前回硫酸注入率演算値 mg/L
pHsv;急速攪拌池pH設定値
pHpv;急速攪拌池pH実測値n分平均値
β ;被処理水のもつ緩衝能 mg/L as CaCO3
en ;今回制御周期入力偏差
en−1;前回制御周期入力偏差
Kp;比例ゲイン
Ti ;積分時間
Δt;制御周期(分)
Kb ;硫酸のアルカリ度換算係数 (=98/100)
Sbf;PAC(凝集剤:硫酸ばんど)と塩素の注入率変動に対する補償分mg/L
Pacn;今回のPAC注入率 mg/L
Pacn−1;前回のPAC注入率 mg/L
Kpac;PACのアルカリ度換算係数
Cln;今回の前塩素注入率 mg/L
Cln−1;前回の前塩素注入率 mg/L
Kcl;塩素のアルカリ度換算係数
なお,緩衝能βとは,酸・アルカリを注入したときのpHの変化のしにくさを示す値で、次のように(5)〜(15)で表せる。
原水ALKに近い2本のグラフを選ぶ。原水pHと目標pHに相当する硫酸注入率を各々のグラフから求める(図中A,B,C,D)。これらA,BからP点を,C,DからのQ点を求める。
原水pHと、原水アルカリ度(50)に近い2本のグラフALK40,ALK60との交点A,Bを結ぶ線分ABを1:1に内分した点をP、目標pHとALK40,ALK60の交点C,Dを結ぶ線分CDを1:1に内分した点をQとする。
(Qの注入率‐Pの注入率)を原水に対する硫酸注入率Xとする。
塩素や凝集剤などの薬品による補正項Yを求める。
Kpac;凝集剤のアルカリ度換算係数
Kcl;塩素のアルカリ度換算係数
Sf=aX‐bY+cとする。
b ;(手動設定値,0.0≦ b≦2.0)
c ;(手動設定値,−5.0≦ c≦5.0)
Sf;今回フィードフォワード硫酸注入率演算値 mg/L
ここで、手動設定値a,b,cは、注入率の偏りを経験的に補正するための係数である。すなわち、フィードフォワード制御では、原水水質やセンサーの応答等、現場の状況によって注入率が高めになったり低めになったりする偏りが生じることがあるので、係数a,b,cは、この偏りを経験的に補正するために設定される。
(1)現在注入している硫酸の注入率と,着水井のアルカリ度から,時間差を考慮して,原水アルカリ度推定値を演算する。
(2)着水井の全炭酸濃度Cを演算する。
(3)着水井の全炭酸濃度は原水と同値であると仮定し、(2)で求めた着水井の全炭酸濃度、(1)で求めた原水アルカリ度推定値、計測している原水pH実測値、の各値より、原水の緩衝能βを演算する。
Sf=β×(pH原水pv − pHsvff)×Kb −−−−−−−−−− (16)
ここで、
pH原水pv;原水pH実測値n分平均
pHsvff;フィードフォワード用pH目標値 (PAC,塩素による後段のpH変化を考慮し、設定される値)
このように第2の演算手法では、着水井での全炭酸濃度と原水のアルカリ度及び原水pHから原水の緩衝能を演算し、この緩衝能と、原水pHの実測値と目標値との差とから、pH調整用薬品の最適注入率Sfを算出している。
(1)着水井の全炭酸濃度を演算する。
(2)現在注入している塩素、凝集剤である硫酸ばんどの注入率と、着水井のアルカリ度から、時間差を考慮して急攪池アルカリ度推定値ALKxxを演算する。
(3)一方,急攪池13のpH設定値、急攪池13の残留塩素濃度実測値、(1)で求めた着水井の全炭酸濃度から、急攪池の目標とすべきアルカリ度ALKsvffを推定する。
(4)ΔALK=ALKxx − ALKsvffより、
Sf = ΔALK・Kb + Sn−1 ・・・(17)
このように、第3の演算手法では、着水井11でのアルカリ度と現在注入されている塩素、凝集剤の注入率とから、急攪池13における被処理水のアルカリ度ALKxxを推定し、被処理水のpH設定値に基き着水井11の全炭酸濃度Cを用いて算出された目標とすべきアルカリ度ALKsvffを推定し、これら両アルカリ度推定値の差ΔALKからpH調整用薬品の最適注入率Sfを算出している。
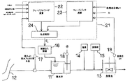
12 水源
13 急速攪拌池
16 pH調整用薬品注入設備
17 原水水質計器
18 着水井の水質計器
19 急攪池の水質計器
22 フィードフォワード演算手段
23 フィードバック演算手段
24 合成制御手段
Claims (2)
- 取水された原水に対し着水井でpH調整用薬品を注入し、pHを目標値に調整して、塩素や凝集剤を注入する浄水場におけるpH制御装置であって、
現在注入しているpH調整用薬品の注入率と着水井のアルカリ度から時間差を考慮して原水アルカリ度推定値を演算すると共に、着水井の全炭酸濃度を演算し、前記着水井の全炭酸濃度、前記原水アルカリ度推定値、及び原水pH実測値から原水の緩衝能を演算し、この緩衝能と、原水pHの実測値と目標値との差とから、pH調整用薬品の最適注入率を算出するフィードフォワード演算手段を備えたことを特徴とする浄水場におけるpH制御装置。 - 取水された原水に対し着水井でpH調整用薬品を注入し、pHを目標値に調整して、塩素や凝集剤を注入する浄水場におけるpH制御装置であって、
着水井でのアルカリ度と現在注入されている塩素や凝集剤の注入率とから、被処理水のアルカリ度を推定し、被処理水のpH設定値に基き着水井の全炭酸濃度を用いて算出される目標とすべきアルカリ度を推定し、これら両アルカリ度推定値の差からpH調整用薬品の最適注入率を算出するフィードフォワード演算手段を備えたことを特徴とする浄水場におけるpH制御装置。
Priority Applications (1)
| Application Number | Priority Date | Filing Date | Title |
|---|---|---|---|
| JP2008312666A JP5259365B2 (ja) | 2008-12-08 | 2008-12-08 | 浄水場におけるpH制御装置 |
Applications Claiming Priority (1)
| Application Number | Priority Date | Filing Date | Title |
|---|---|---|---|
| JP2008312666A JP5259365B2 (ja) | 2008-12-08 | 2008-12-08 | 浄水場におけるpH制御装置 |
Related Parent Applications (1)
| Application Number | Title | Priority Date | Filing Date |
|---|---|---|---|
| JP2003038381A Division JP4249505B2 (ja) | 2003-02-17 | 2003-02-17 | 浄水場におけるpH制御装置 |
Publications (2)
| Publication Number | Publication Date |
|---|---|
| JP2009061453A JP2009061453A (ja) | 2009-03-26 |
| JP5259365B2 true JP5259365B2 (ja) | 2013-08-07 |
Family
ID=40556546
Family Applications (1)
| Application Number | Title | Priority Date | Filing Date |
|---|---|---|---|
| JP2008312666A Expired - Lifetime JP5259365B2 (ja) | 2008-12-08 | 2008-12-08 | 浄水場におけるpH制御装置 |
Country Status (1)
| Country | Link |
|---|---|
| JP (1) | JP5259365B2 (ja) |
Cited By (1)
| Publication number | Priority date | Publication date | Assignee | Title |
|---|---|---|---|---|
| CN105792654A (zh) * | 2013-12-06 | 2016-07-20 | 阿斯制药株式会社 | 害虫用毒饵剂 |
Families Citing this family (2)
| Publication number | Priority date | Publication date | Assignee | Title |
|---|---|---|---|---|
| JP6462359B2 (ja) * | 2013-12-27 | 2019-01-30 | クボタ化水株式会社 | 亜硫酸ガス含有排ガスの脱硫方法および脱硫装置 |
| JP5733872B1 (ja) * | 2015-01-07 | 2015-06-10 | 秀一 渡部 | 浄水システム |
Family Cites Families (3)
| Publication number | Priority date | Publication date | Assignee | Title |
|---|---|---|---|---|
| JPS62269796A (ja) * | 1986-05-19 | 1987-11-24 | Toshiba Corp | 浄水場のアルカリ剤注入制御装置 |
| JP3916708B2 (ja) * | 1996-11-19 | 2007-05-23 | ライオン株式会社 | 酸又はアルカリの中和装置 |
| JPH10235376A (ja) * | 1997-02-25 | 1998-09-08 | Meidensha Corp | 苛性ソーダ注入制御装置 |
-
2008
- 2008-12-08 JP JP2008312666A patent/JP5259365B2/ja not_active Expired - Lifetime
Cited By (2)
| Publication number | Priority date | Publication date | Assignee | Title |
|---|---|---|---|---|
| CN105792654A (zh) * | 2013-12-06 | 2016-07-20 | 阿斯制药株式会社 | 害虫用毒饵剂 |
| CN105792654B (zh) * | 2013-12-06 | 2019-04-16 | 阿斯制药株式会社 | 害虫用毒饵剂 |
Also Published As
| Publication number | Publication date |
|---|---|
| JP2009061453A (ja) | 2009-03-26 |
Similar Documents
| Publication | Publication Date | Title |
|---|---|---|
| US9580341B1 (en) | Biological two-stage contaminated water treatment system and process | |
| JP4230787B2 (ja) | 凝集剤注入制御装置 | |
| CN103619761B (zh) | 用于带有膜生物反应器的污水处理厂的控制系统 | |
| JP5259365B2 (ja) | 浄水場におけるpH制御装置 | |
| JP5072382B2 (ja) | 凝集剤注入制御装置 | |
| JP4230310B2 (ja) | 排水処理装置及びその運転方法 | |
| JP2017113725A (ja) | 下水処理場の運転支援装置及び運転支援方法 | |
| JP6219239B2 (ja) | 水処理プラント | |
| KR101042243B1 (ko) | 복합제어방식의 염소자동화시스템 | |
| US7005073B2 (en) | Residual wastewater chlorine concentration control using a dynamic weir | |
| JP4249505B2 (ja) | 浄水場におけるpH制御装置 | |
| JP2007029851A (ja) | 凝集剤注入制御装置および方法 | |
| JP6726954B2 (ja) | 下水処理制御装置 | |
| WO2022009481A1 (ja) | 浄水場の凝集剤注入制御装置及び方法 | |
| JP4432359B2 (ja) | 次亜塩素酸塩注入装置 | |
| JP2007098287A (ja) | 浄水プロセスの運転管理方法 | |
| JP5769300B2 (ja) | 凝集剤注入量決定装置及び凝集剤注入量制御システム | |
| JP2007185610A (ja) | 凝集剤注入制御装置 | |
| JP4968420B2 (ja) | 凝集剤注入装置 | |
| JP6599704B2 (ja) | 凝集剤注入率決定方法および凝集剤注入率決定装置 | |
| JPH07132293A (ja) | 浄水場の塩素注入制御装置 | |
| JP2003047806A (ja) | 凝集処理装置及び凝集処理方法 | |
| JPH0768270A (ja) | 塩素注入制御装置 | |
| JPH10235376A (ja) | 苛性ソーダ注入制御装置 | |
| JPH074224B2 (ja) | 膜分離型リアクタの制御装置 |
Legal Events
| Date | Code | Title | Description |
|---|---|---|---|
| A621 | Written request for application examination |
Free format text: JAPANESE INTERMEDIATE CODE: A621 Effective date: 20081208 |
|
| A131 | Notification of reasons for refusal |
Free format text: JAPANESE INTERMEDIATE CODE: A131 Effective date: 20120117 |
|
| A521 | Request for written amendment filed |
Free format text: JAPANESE INTERMEDIATE CODE: A523 Effective date: 20120319 |
|
| A521 | Request for written amendment filed |
Free format text: JAPANESE INTERMEDIATE CODE: A523 Effective date: 20120412 |
|
| RD02 | Notification of acceptance of power of attorney |
Free format text: JAPANESE INTERMEDIATE CODE: A7422 Effective date: 20120412 |
|
| A521 | Request for written amendment filed |
Free format text: JAPANESE INTERMEDIATE CODE: A821 Effective date: 20120413 |
|
| A02 | Decision of refusal |
Free format text: JAPANESE INTERMEDIATE CODE: A02 Effective date: 20121211 |
|
| A521 | Request for written amendment filed |
Free format text: JAPANESE INTERMEDIATE CODE: A523 Effective date: 20130311 |
|
| A911 | Transfer to examiner for re-examination before appeal (zenchi) |
Free format text: JAPANESE INTERMEDIATE CODE: A911 Effective date: 20130318 |
|
| TRDD | Decision of grant or rejection written | ||
| A01 | Written decision to grant a patent or to grant a registration (utility model) |
Free format text: JAPANESE INTERMEDIATE CODE: A01 Effective date: 20130402 |
|
| A61 | First payment of annual fees (during grant procedure) |
Free format text: JAPANESE INTERMEDIATE CODE: A61 Effective date: 20130424 |
|
| FPAY | Renewal fee payment (event date is renewal date of database) |
Free format text: PAYMENT UNTIL: 20160502 Year of fee payment: 3 |
|
| R151 | Written notification of patent or utility model registration |
Ref document number: 5259365 Country of ref document: JP Free format text: JAPANESE INTERMEDIATE CODE: R151 |
|
| EXPY | Cancellation because of completion of term |
