JP4764255B2 - 小型貫流ボイラ発電システムおよびその運転制御方法 - Google Patents

小型貫流ボイラ発電システムおよびその運転制御方法 Download PDF

Info

Publication number
JP4764255B2
JP4764255B2 JP2006145564A JP2006145564A JP4764255B2 JP 4764255 B2 JP4764255 B2 JP 4764255B2 JP 2006145564 A JP2006145564 A JP 2006145564A JP 2006145564 A JP2006145564 A JP 2006145564A JP 4764255 B2 JP4764255 B2 JP 4764255B2
Authority
JP
Japan
Prior art keywords
power generation
steam
flow rate
boiler
units
Prior art date
Legal status (The legal status is an assumption and is not a legal conclusion. Google has not performed a legal analysis and makes no representation as to the accuracy of the status listed.)
Expired - Fee Related
Application number
JP2006145564A
Other languages
English (en)
Other versions
JP2007315281A (ja
Inventor
正彦 満田
利行 小林
英明 桑原
Current Assignee (The listed assignees may be inaccurate. Google has not performed a legal analysis and makes no representation or warranty as to the accuracy of the list.)
Kobe Steel Ltd
Original Assignee
Kobe Steel Ltd
Priority date (The priority date is an assumption and is not a legal conclusion. Google has not performed a legal analysis and makes no representation as to the accuracy of the date listed.)
Filing date
Publication date
Application filed by Kobe Steel Ltd filed Critical Kobe Steel Ltd
Priority to JP2006145564A priority Critical patent/JP4764255B2/ja
Publication of JP2007315281A publication Critical patent/JP2007315281A/ja
Application granted granted Critical
Publication of JP4764255B2 publication Critical patent/JP4764255B2/ja
Expired - Fee Related legal-status Critical Current
Anticipated expiration legal-status Critical

Links

Images

Landscapes

  • Control Of Turbines (AREA)

Description

本発明は、小型貫流ボイラと蒸気タービンとを夫々複数台設置した小型貫流ボイラ発電システムにおいて、蒸気流量の需要変動に対応して効率的な運転が可能な小型貫流ボイラ発電システムおよびその運転制御方法に関する。
小型貫流ボイラを複数台設置して蒸気を供給するシステムの台数制御に関しては、従来より種々の提案がなされている。このような従来例に係る貫流ボイラの台数制御方法について、以下図7および図8を参照しつつ説明する。図7は従来例に係る貫流ボイラの台数制御方法の一実施例を示す概要説明図、図8は従来例に係るバッアップ用ボイラを設けた蒸気供給システムの一実施例を示すボイラ設置状況図を示す。
先ず、図7において、従来例に係る貫流ボイラの台数制御方法は、貫流ボイラ21を複数台設置し、各ボイラ21の蒸気管を集合してスチームアキュムレータ22に連結し、スチームアキュムレータ22の出力部からスチームヘッダー25の配管の間に蒸気流量検出装置23を設け、配管途中もしくはスチームヘッダー25に圧力検出装置24を設けた多缶設置システムにおいて、蒸気流量検出装置23並びに圧力検出装置24からの信号により、各ボイラ21の燃焼、停止を制御するものである(特許文献1参照)。
上記従来例に係る貫流ボイラの台数制御方法によれば、スチームアキュムレータ22の設置により蒸気負荷の急激な変動に対しての圧力の急激な変化が防止でき、安定した蒸気供給が可能となる。また、蒸気流量検出装置23からの信号によるボイラ21の燃焼台数の決定と、圧力検知装置24からの信号による燃焼パターンの決定により蒸気負荷変動に応じた適切なボイラ21の燃焼台数と燃焼状態が決定される。
次に、図8に示した従来例に係るバッアップ用ボイラを設けた蒸気供給システムは、主蒸気供給装置34と、複数台のバックアップ用ボイラ31を設けた蒸気供給システムにおいて、主蒸気供給装置34が供給している蒸気量に見合うバックアップ用ボイラ31の台数を算出し、算出台数分のバックアップ用ボイラ31に対して予熱指令を送る運転制御装置32を設けたものである(特許文献2参照)。
この従来例に係るバッアップ用ボイラを設けた蒸気供給システムによれば、主蒸気供給装置34の緊急停止によって蒸気圧力が低下し、蒸気使用量に影響が及ぶことを防止することができる。しかしながら、上記従来例に係る発明は、何れも複数台の貫流ボイラの台数制御方法や蒸気供給システムに関するものであって、発電システムに関しては何ら記載されていない。
このような状況に鑑み、本発明者等は、発電システム、コージェネシステムおよび発電方法について既に提案している。この従来例に係る技術について、以下図9を用いて説明する。図9は、前記従来例の実施形態に係るコージェネシステムの全体構成を示す配管系統図である。
従来例に係るこの発電システム、コージェネシステムは、蒸気利用設備44で利用される蒸気を利用して発電する発電システム40であって、前記蒸気は小型貫流ボイラ41で生成されたものであり、前記小型貫流ボイラ41で生成された蒸気を過熱する蒸気過熱器42と、前記蒸気過熱器42で過熱された過熱蒸気によって駆動される蒸気タービン44と、前記蒸気タービン44の駆動に伴って発電を行なう発電機46とを備えている(特許文献3参照)。
特開平5−288302号公報 特開2002−310403号公報 特願2005−155808号
しかしながら、前記従来例で採用しているラジアルタービンのような小容量の蒸気タービン44は、定格効率は80%程度と高いが、部分負荷条件では効率が極端に低下することが問題である。例えば、供給される蒸気流量が定格流量の半分になると、この蒸気タービンの効率は40%まで低下する。
従って、本発明の目的は、小型貫流ボイラとこの小型貫流ボイラによって生成された蒸気を利用して発電するための蒸気タービンとを夫々複数台設置した小型貫流ボイラ発電システムにおいて、蒸気流量の需要変動に対応して効率的な運転が可能な小型貫流ボイラ発電システムおよびその運転制御方法を提供することにある。
前記目的を達成するために、本発明の請求項1に係る小型貫流ボイラ発電システムが採用した手段は、蒸気利用プロセスに供給する蒸気を生成するための複数台の小型貫流ボイラと、この生成された蒸気が前記蒸気利用プロセスに供給される前段階でこの蒸気を利用して発電するための複数の発電ユニットと、これらを運転制御するための運転制御装置とを備えた小型貫流ボイラ発電システムに関するものである。
そして、この小型貫流ボイラ発電システムは、前記小型貫流ボイラと蒸気利用プロセスとを接続する蒸気供給流路が複数の分岐流路に分岐されるとともに、前記複数の発電ユニットが、この複数の分岐流路の各々に、蒸気過熱器、流量計および圧力計からなる検出部、緊急遮断弁、流量調節弁、発電機付帯の蒸気タービンおよび減圧弁と、前記緊急遮断弁、流量調節弁および発電機付帯の蒸気タービンをバイパスして前記分岐流路に接続されたバイパス流路と、このバイパス流路に設けられたバイパス弁とを介装されてなることを特徴とするものである。
本発明の請求項2に係る小型貫流ボイラ発電システムの運転制御方法が採用した手段は、請求項1に記載の小型貫流ボイラ発電システムにおいて、前記運転制御装置に、蒸気利用プロセスから要求される蒸気の需要流量を制御信号として入力し、この蒸気需要流量に応じて運転する前記複数の発電ユニットのユニット数を決定することを特徴とするものである。
本発明の請求項3に係る小型貫流ボイラ発電システムの運転制御方法が採用した手段は、請求項2に記載の小型貫流ボイラ発電システムの運転制御方法において、前記複数の発電ユニット各々の蒸気流量と蒸気タービン出口圧力とを検出し、この検出信号に基づき前記各発電ユニットの流量調節弁を制御することを特徴とするものである。
本発明の請求項4に係る小型貫流ボイラ発電システムの運転制御方法が採用した手段は、請求項2または3に記載の小型貫流ボイラ発電システムの運転制御方法において、前記複数の発電ユニットが4ユニット以上から構成される場合、蒸気利用プロセスの蒸気需要流量に応じて、以下のステップ通り前記各発電ユニットの流量調節弁を制御することを特徴とするものである。
(1)前記蒸気需要流量が前記複数の発電ユニットのうち1つの発電ユニットの定格蒸気流量未満の場合、前記複数の発電ユニットのうち第1発電ユニットのみを通常運転方法で運転し、
(2)前記蒸気需要流量が前記定格蒸気流量に近づくと、前記発電ユニットのうち第2発電ユニットの暖機運転を開始し、
(3)前記蒸気需要流量が前記定格蒸気流量以上になると、前記第2発電ユニットを並列運転するが、前記第1発電ユニットは定格運転、前記第2発電ユニットは部分負荷運転になるように前記第1発電ユニットおよび第2発電ユニットの流量調節弁を制御するとともに、
(4)前記蒸気需要流量が前記定格蒸気流量の2倍に近づくと、前記複数の発電ユニットのうち第3発電ユニットの暖機運転を開始し、
(5)以下、前記蒸気需要流量が全発電ユニットの総定格蒸気流量に近づくまで、前記(2)乃至(4)に相当するステップを繰り返し、
(6)前記蒸気需要流量が全発電ユニットの総定格蒸気流量以上になった場合は、前記全発電ユニットを並列運転するが、1つの発電ユニットのみ部分負荷運転とし、他の発電ユニット全てを定格運転するように各発電ユニットの流量調節弁を制御する。
本発明の請求項1に係る小型貫流ボイラ発電システムによれば、前記小型貫流ボイラと蒸気利用プロセスとを接続する蒸気供給流路が複数の分岐流路に分岐されるとともに、前記複数の発電ユニットが、この複数の分岐流路の各々に、蒸気過熱器、流量計および圧力計からなる検出部、緊急遮断弁、流量調節弁、発電機付帯の蒸気タービンおよび減圧弁と、前記緊急遮断弁、流量調節弁および発電機付帯の蒸気タービンをバイパスして前記分岐流路に接続されたバイパス流路と、このバイパス流路に設けられたバイパス弁とを介装されてなるので、利用される蒸気の需要流量に応じて発電ユニット数の選択が可能となる。
また、本発明の請求項2に係る小型貫流ボイラ発電システムの運転制御方法によれば、前記運転制御装置に、蒸気利用プロセスから要求される蒸気の需要流量を制御信号として入力し、この蒸気需要流量に応じて運転する前記複数の発電ユニットのユニット数を決定することができるので、蒸気需要流量の変動に応じて発電効率の高い自動運転が可能となる。
更に、本発明の請求項3に係る小型貫流ボイラ発電システムの運転制御方法によれば、前記複数の発電ユニット各々の蒸気流量と蒸気タービン出口圧力とを検出し、この検出信号に基づき前記各発電ユニットの流量調節弁を制御するので、蒸気の需要量の変動に対して蒸気タービンの運転状態を合致させるよう自動運転可能となる。
更にまた、本発明の請求項4に係る小型貫流ボイラ発電システムの運転制御方法によれば、前記複数の発電ユニットが4ユニット以上から構成される場合、蒸気利用プロセスの蒸気需要流量に応じて、定格運転する発電ユニット数を決定して、部分負荷運転する発電ユニットを多くとも1ユニットとするので、蒸気需要量の変動に対応した発電効率の高い自動運転が具体化された。
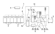
本発明の実施の形態1に係る小型貫流ボイラ発電システムを、添付図1および図2を参照しながら以下説明する。図1は本発明の実施の形態に係る小型貫流ボイラ発電システムの概要を説明するための概要説明図、図2は本発明の実施の形態に係る小型貫流ボイラ発電システムの発電ユニットを説明するための系統図である。
先ず、本発明の実施の形態に係る小型貫流ボイラ発電システムの概要について、図1を参照しながら以下説明する。この小型貫流ボイラ発電システム1は、蒸気利用プロセス5に供給する蒸気を生成するための6台の小型貫流ボイラ2と、この生成された蒸気が前記蒸気利用プロセス4に供給される前段階でこの蒸気を利用して発電するための発電ユニット3と、これらを運転制御するための運転制御装置4とを備えてなる。
この6台の小型貫流ボイラ2によって生成された蒸気は、前記蒸気利用プロセス5に供給するため一旦蒸気供給流路6に統合される。そして、前記小型貫流ボイラ2と蒸気利用プロセス5とを接続する蒸気供給流路6が、3つの分岐流路、即ち、第1分岐流路6a、第2分岐流路6bおよび第3分岐流路6cに分岐されるとともに、この分岐された3つの分岐流路6a,6b,6cの各々に、蒸気過熱器7や蒸気タービン8等の機器を介装した3ユニットの発電ユニット3、即ち、第1発電ユニット3a、第2発電ユニット3bおよび第3発電ユニット3cが各々設けられている。
この発電ユニット3の1ユニットからは、3トン/h(3000kg/h)の蒸気と100kWの電力を供給することができ、発電ユニット3全体では、9トン/h(9000kg/h)の蒸気量と300kWの電力を供給することができるが、蒸気の需要に応じて1ユニットから最大3ユニットの運転が可能である。
次に、前記発電ユニットについて、図2を参照しながら更に詳細に説明する。前記発電ユニットの各々、即ち、第1発電ユニット3a、第2発電ユニット3bおよび第3発電ユニット3cは同一構成であるので、前記第1発電ユニット3aの構成を代表例として以下説明する。即ち、第1発電ユニット3aは、上流側から順に、蒸気過熱器7a、流量計9aおよび圧力計10aからなる検出部、緊急遮断弁12a、流量調節弁13a、発電機付帯の蒸気タービン8aおよび減圧弁14aとを介装されている。第1発電ユニット3aを構成する前記機器について、以下更に詳細に説明する。
小型貫流ボイラにより生成された蒸気(飽和蒸気)は蒸気供給流路6を経て、第1発電ユニット3aを構成する第1分岐流路6aに分岐され、先ず蒸気過熱器7aに導入される。蒸気過熱器7aは、この飽和蒸気を過熱するよう構成されている。流入する蒸気流量は3トン/h程度であるので、蒸気過熱器7aとしては、例えば容量106kWのものが使用されている。また、この蒸気過熱器7aの最高使用圧力は0.98MPaで、最高使用温度は230℃のものを用いることができる。
この蒸気過熱器7aによって過熱された蒸気は、流量計9aおよび圧力計10aからなる検出部によって、この第1分岐流路6aに流れる蒸気流量および蒸気圧力を検出される。この検出部には、更に蒸気温度を検出するための温度計11aを備えても良い。また、このような検出部によって検出された検出信号は、運転制御装置4に送信されるようにオンライン接続(図示せず)されている。
次に、緊急遮断弁12aは、第1分岐流路6aを完全に遮断して、過熱蒸気を後流側の蒸気タービン8aに供給するのを停止するためのものであり、前記運転制御装置4によって制御可能なように構成されている。また、流量調節弁13aは、第1分岐流路6aを流れる過熱蒸気の流量を調節するためのものであり、運転制御装置4によって弁開度を制御可能なように構成されている。
そして、蒸気タービン8aはラジアルタービンによって構成され、その吸込口を前記第1分岐流路6aに接続されて過熱蒸気が導入される。蒸気タービン8aの出力軸には、減速機を介して発電機(図示せず)が接続され、この発電機によって回転エネルギーを電気エネルギーに変換している。尚、前記発電機が高速タイプのものであれば、減速機を省略することができる。
前記蒸気タービン8aの出口側は前記第1分岐流路6aに接続されている。そして、この出口側の第1分岐流路6aには減圧弁14aが介装されている。この減圧弁14aは、蒸気タービンの出口圧力(背圧)を保持するためのものである。この減圧弁14aを設けることにより、蒸気タービン8aから排出された蒸気が膨張して減圧される。あるいはまた、前記蒸気タービン8aの出口圧力を、圧力計15aによって検知し、この検知信号を運転制御装置4に送るとともに、この運転制御装置4の指令により前記減圧弁14aの減圧度を調整して、前記出口圧力(背圧)を制御するよう構成することもできる。
更に、この第1分岐流路6aには、前記緊急遮断弁12a、流量調節弁13aおよび蒸気タービン8aをバイパスして、前記分岐流路6aに接続されたバイパス流路16aが設けられるとともに、このバイパス流路16aにバイパス弁17aが介装されている。このバイパス流路16aは、蒸気タービン8aが何らかの原因により緊急停止した場合に、前記バイパス弁17aを開弁して蒸気利用プロセスに蒸気を供給できるようにするためのバイパス回路である。
そして、前記第1分岐流路6aは再び蒸気供給流路6に統合されて、蒸気利用プロセス5に蒸気が供給される。前記運転制御装置4は、小型貫流ボイラ2の運転制御を行うとともに、上述したように、前記蒸気タービン8aへ供給される過熱蒸気の圧力、流量、温度を監視し、流量調節弁8aの弁開度や減圧弁14aの減圧度を制御する。第1発電ユニット3aは以上のように構成されており、第2発電ユニット3bおよび第3発電ユニット3cについては、上記説明中の符号の末尾aを夫々b,cに置き換えれば前記発電ユニットの説明となるので、これらの発電ユニット構成の説明を省略する。
次に、本発明の実施の形態に係る小型貫流ボイラ発電システムの運転制御方法について、以下図1を参照しながら説明する。本発電システム1に用いた蒸気タービン8各々の代表的な定格運転条件は、次の通りである。
蒸気温度:216℃
蒸気タービン入口圧力:0.75MPa
蒸気タービン出口圧力:0.25MPa
蒸気流量:3トン/h
蒸気流量が3トン/h以上、蒸気圧力比(=タービン入口圧力/出口圧力)が3以上になると、蒸気タービン8の出力が定格出力を超えるため、蒸気流量、蒸気圧力の制御が重要である。本発明の実施の形態に係る小型貫流ボイラ発電システムの通常の運転制御方法は、先ず運転開始時には、各発電ユニット3の緊急弁を閉弁状態にし、蒸気過熱器7を予熱しておき、蒸気をバイパス流路16に供給し蒸気タービン8を暖機運転する。
次に、蒸気タービン8の誘導発電機を各発電ユニット3に接続すると、発電機が定格回転数で回転し始める。緊急遮断弁を開け、流量調節弁の開度を徐々に拡げていくと、誘導発電機がモータリングモードから発電モードに移行し、発電し始める。ここまでは、通常の発電システムの運転方法である。
本発明の実施の形態に係る小型貫流ボイラ発電システム1の運転制御方法においては、前記運転制御装置4に、蒸気利用プロセス5から要求される蒸気の需要流量を制御信号として入力する。前記制御信号は、蒸気利用プロセス5側からこの運転制御装置4にリアルタイムで入力される外部信号でも良いし、事前に前記運転制御装置4内にプログラムされた指令に基づくものでも良い。そして、以下に述べるようなステップで、蒸気流量の需要に応じて運転する前記発電ユニット3の数を決定して運転制御する。
(1)前記蒸気需要流量が2.5トン/h以下の場合、前記発電ユニット3の1ユニッ
ト、例えば第1発電ユニット3aを通常運転方法で運転する。
(2)そして、前記蒸気需要流量が2.5トン/h以上になると、前記発電ユニット3
の2ユニット目、例えば第2発電ユニット3bの暖機運転を開始する。
(3)前記蒸気需要流量が3トン/h以上になると、前記第2発電ユニット3bを並列
運転するが、第1発電ユニット3aは定格運転(3トン/h)、第2発電ユニット
3bは部分負荷運転になるように前記発電ユニット3a,3bの流量調節弁を制御
する。
(4)前記蒸気需要流量が5.5トン/h以上になると、前記発電ユニット3の3ユニ
ット目、即ち、第3発電ユニット3cの暖機運転を開始する。
(5)前記蒸気需要流量が6トン/h以上になる場合は、前記3ユニット全ての発電ユ
ニット3a,3bおよび3cを並列運転するが、その内、第1発電ユニット3aお
よび第2発電ユニット3bは定格運転(3トン/h×2)、残りの第3発電ユニッ
ト3cは部分負荷運転になるように各発電ユニットの流量調節弁を制御する。
尚、前記発電ユニット数が4ユニット以上で構成される場合も上記と同様に、上記ステップ(5)に代えて、下記のステップ(5),(6)の通り運転制御すれば良い。
(5)以下、前記蒸気需要流量が全発電ユニットの総定格流量に近づくまで、前記(2) 乃至(4)に相当するステップを繰り返し、
(6)前記蒸気需要流量が全発電ユニットの総定格流量以上になった場合は、前記全発
電ユニットを並列運転するが、1つの発電ユニットのみ部分負荷運転とし、他の発
電ユニット全てを定格運転するように各発電ユニットの流量調節弁を制御する。
以上の如く、本発明に係る小型貫流ボイラ発電システムの運転制御方法は、前記発電ユニット夫々に設けられた流量計により蒸気流量を、蒸気タービン出口側に設けられた出口圧力計により出口圧力を検出し、これらの検出信号に基づき前記各発電ユニットの流量調節弁により、上記のように運転制御するのである。
<実施例>
次に、本発明に係る小型貫流ボイラ発電システムの運転制御方法の実施例について、図3〜図5を用いて以下説明する。図3は本発明の実施例に係る蒸気利用プロセスの蒸気需要パターン例を示す説明図、図4は図3に示す蒸気需要パターンAに対する小型貫流ボイラ発電システムの運転ユニット数の決定方法を説明するための説明図、図5は図3に示す蒸気需要パターンBに対する小型貫流ボイラ発電システムの運転ユニット数の決定方法を説明するための説明図である。
蒸気利用プロセスの蒸気需要パターンは、図3の実線で示す如く、日中変動の大きいパターンAと日中変動の小さいパターンBに対する実施例として以下説明する。このパターンAにおいては、昼間は最大10トン/hの蒸気需要があるが、夜間の需要は全くない。また、パターンBにおいては、最大6トン/hの蒸気需要があるが、昼夜で大きな違いはない。
先ず、蒸気利用プロセスの蒸気需要パターンがパターンAの場合について、図4を参照しながら説明する。この場合は、昼間に最大で10トン/hの蒸気量需要があるので、上記手順によれば、昼間には発電ユニットの運転は3ユニットで行い、最大で9トン/hの蒸気量と300kWの電力を供給することができる。図4および図5中、斜線部が定格運転、残りの白抜き部が部分負荷運転を示す。
即ち、図4において、蒸気需要が3トン/h以下の早朝や夕方の時間帯においては、1ユニット目の第1発電ユニット3aのみで部分負荷運転し、蒸気需要が3トン/hを越え6トン/h未満の始業前後や終業前後の時間帯においては、前記第1発電ユニット3aを定格運転、2ユニット目の第2発電ユニット3bは部分負荷運転とする。更に、蒸気需要が6トン/hを越え9トン/h未満となる11時台から15時台の時間帯においては、前記2ユニットの発電ユニット3a,3bを定格運転、3ユニット目の第3発電ユニット3cは部分負荷運転とする。
一方、蒸気利用プロセスの蒸気需要パターンがパターンBの場合は、図5に示す如く、蒸気需要が5トン/hである深夜から早朝にかけての時間帯では、第1発電ユニット3aによる定格運転と第2発電ユニット3bによる部分負荷運転で対応し、6トン/hの蒸気需要となる上記以外の時間帯では、前記第1発電ユニット3aおよび第2発電ユニット3bを定格運転のみで運転し、6トン/hの蒸気量と200kWの電力を供給することができる。
このように、各発電ユニットの運転制御方法は、蒸気需要量の範囲内でできる限り定格運転するユニット数を確保した上で、不足分の蒸気需要量を他の1ユニットで部分負荷運転することで賄うのが好ましい。蒸気需要の変動に対して、前記発電ユニットの定格運転ユニット数を決定し、3トン/h未満の需要に対しては他の1ユニットの発電ユニットを部分負荷運転して対応するのが、本発明に係る小型貫流ボイラ発電ユニットの効率上好ましいのである。
次に、このような本発明に係る小型貫流ボイラ発電システムとその運転制御方法の効果について、以下図6を用いて説明する。図6は、本発明に係る小型貫流ボイラ発電システムの運転制御方法の効果を説明するための説明図である。図6において、実線は、3ユニット(定格蒸気流量3トン/h×3ユニット)の発電ユニットを用い、内1ユニットのみ部分負荷運転とし、他のユニットを蒸気流量に応じて定格運転した場合の発電出力を示している。また、破線は、定格蒸気流量9トン/hの蒸気タービンからなる1ユニットの発電ユニットを用いて、部分負荷運転のみで運転した場合の蒸気流量に対する発電出力を示している。
即ち、実線で示した場合は、本発電システムへ供給される蒸気流量が、3トン/hの整数倍、3トン/h,6トン/hおよび9トン/h近傍の条件では、各発電ユニットに設けられた蒸気タービンが定格流量3トン/hにおける最高効率点で作動するため、100kW,200kWおよび300kWに近い発電出力が可能である。
これに対し、破線の場合は、蒸気流量の全域に渡って部分負荷運転するため発電効率が悪く、結果として発電出力が極めて低調であることを示している。唯一、蒸気タービンの定格流量である9トン/hに至って、前記と同一の発電出力300kWが得られている。尚、この場合、定格流量3トン/hの発電ユニットを夫々備えた3ユニットの発電ユニットを用い、蒸気流量を各ユニット均等に分割して供給した場合も、この破線と同一の発電出力となる。
以上のように、本発明に係る小型貫流ボイラ発電システムによれば、前記小型貫流ボイラと蒸気利用プロセスとを接続する蒸気供給流路が複数の分岐流路に分岐されるとともに、前記発電ユニットが、この複数の分岐流路の各々に、蒸気過熱器、流量計および圧力計からなる検出部、緊急遮断弁、流量調節弁、発電機付帯の蒸気タービンおよび減圧弁と、前記緊急遮断弁、流量調節弁および発電機付帯の蒸気タービンをバイパスして前記分岐流路に接続されたバイパス流路と、このバイパス流路に設けられたバイパス弁とを介装されてなるので、利用される蒸気の需要流量に応じて運転する発電ユニット数の選択が可能となる。
また、前記運転制御装置に、蒸気利用プロセスから要求される蒸気の需要流量を制御信号として入力し、この蒸気需要流量に応じて運転する前記発電ユニット数を決定することができるので、蒸気の需要流量の変動に対して自動的に対応可能となる。
本発明は、蒸気利用プロセスに供給する蒸気を生成するための複数台の小型貫流ボイラと、この生成された蒸気が前記蒸気利用プロセスに供給される前段階で、この蒸気を利用して発電するための発電ユニットとを備えた小型貫流ボイラ発電システムに適用するのが好適であるが、それに限るものではなく、通常のボイラとこのボイラにより生成される蒸気を利用して発電するための発電ユニットとを備えた発電システムに適用することもできる。
本発明の実施の形態に係る小型貫流ボイラ発電システムの概要を説明するた めの概要説明図である。 本発明の実施の形態に係る小型貫流ボイラ発電システムの発電ユニットを説明するための系統図である。 本発明の実施例に係る蒸気利用プロセスの蒸気需要パターン例を示す説明図である。 図3に示す蒸気需要パターンAに対する小型貫流ボイラ発電システムの運転ユニット数の決定方法を説明するための説明図である。 図3に示す蒸気需要パターンBに対する小型貫流ボイラ発電システムの運転ユニット数の決定方法を説明するための説明図である。 本発明に係る小型貫流ボイラ発電システムの運転制御方法の効果を説明するための説明図である。 従来例に係る貫流ボイラの台数制御方法の一実施例を示す概要説明図である。 従来例に係るバッアップ用ボイラを設けた蒸気供給システムの一実施例を示すボイラ設置状況図を示す。 従来例の実施形態に係るコージェネシステムの全体構成を示す配管系統図である。
1:小型貫流ボイラ発電システム, 2:小型貫流ボイラ,
3:発電ユニット, 3a…第1発電ユニット, 3b:第2発電ユニット,
3c:第3発電ユニット,
4:運転制御装置, 5:蒸気利用プロセス,
6:蒸気供給流路, 6a:第1分岐流路, 6b:第2分岐流路,
6c:第3分岐流路,
7,7a,7b,7c:蒸気過熱器,
8,8a,8b,8c:蒸気タービン,
9a,9b,9c:流量計
10a,10b,10c:圧力計,
11a,11b,11c:温度計,
12a,12b,12c:緊急遮断弁,
13a,13b,13c:流量調節弁,
14a,14b,14c:減圧弁,
15a,15b,15c:圧力計,
16,16a,16b,16c:バイパス流路,
17a,17b,17c:バイパス弁

Claims (4)

  1. 蒸気利用プロセスに供給する蒸気を生成するための複数台の小型貫流ボイラと、この生成された蒸気が前記蒸気利用プロセスに供給される前段階でこの蒸気を利用して発電するための複数の発電ユニットと、これらを運転制御するための運転制御装置とを備えた小型貫流ボイラ発電システムにおいて、前記小型貫流ボイラと蒸気利用プロセスとを接続する蒸気供給流路が複数の分岐流路に分岐されるとともに、前記複数の発電ユニットが、この複数の分岐流路の各々に、蒸気過熱器、流量計および圧力計からなる検出部、緊急遮断弁、流量調節弁、発電機付帯の蒸気タービンおよび減圧弁と、前記緊急遮断弁、流量調節弁および発電機付帯の蒸気タービンをバイパスして前記分岐流路に接続されたバイパス流路と、このバイパス流路に設けられたバイパス弁とを介装されてなることを特徴とする小型貫流ボイラ発電システム。
  2. 請求項1に記載の小型貫流ボイラ発電システムにおいて、前記運転制御装置に、蒸気利用プロセスから要求される蒸気の需要流量を制御信号として入力し、この蒸気需要流量に応じて運転する前記複数の発電ユニットのユニット数を決定することを特徴とする小型貫流ボイラ発電システムの運転制御方法。
  3. 請求項2に記載の小型貫流ボイラ発電システムの運転制御方法において、前記複数の発電ユニット各々の蒸気流量と蒸気タービン出口圧力とを検出し、この検出信号に基づき前記各発電ユニットの流量調節弁を制御することを特徴とする小型貫流ボイラ発電システムの運転制御方法。
  4. 請求項2または3に記載の小型貫流ボイラ発電システムの運転制御方法において、前記複数の発電ユニットが4ユニット以上から構成される場合、蒸気利用プロセスの蒸気需要流量に応じて、以下のステップ通り前記各発電ユニットの流量調節弁を制御することを特徴とする小型貫流ボイラ発電システムの運転制御方法。
    (1)前記蒸気需要流量が前記複数の発電ユニットのうち1つの発電ユニットの定格蒸気流量未満の場合、前記複数の発電ユニットのうち第1発電ユニットのみを通常運転方法で運転し、
    (2)前記蒸気需要流量が前記定格蒸気流量に近づくと、前記発電ユニットのうち第2発電ユニットの暖機運転を開始し、
    (3)前記蒸気需要流量が前記定格蒸気流量以上になると、前記第2発電ユニットを並列運転するが、前記第1発電ユニットは定格運転、前記第2発電ユニットは部分負荷運転になるように前記第1発電ユニットおよび第2発電ユニットの流量調節弁を制御するとともに、
    (4)前記蒸気需要流量が前記定格蒸気流量の2倍に近づくと、前記複数の発電ユニットのうち第3発電ユニットの暖機運転を開始し、
    (5)以下、前記蒸気需要流量が全発電ユニットの総定格蒸気流量に近づくまで、前記(2)乃至(4)に相当するステップを繰り返し、
    (6)前記蒸気需要流量が全発電ユニットの総定格蒸気流量以上になった場合は、前記全発電ユニットを並列運転するが、1つの発電ユニットのみ部分負荷運転とし、他の発電ユニット全てを定格運転するように各発電ユニットの流量調節弁を制御する。
JP2006145564A 2006-05-25 2006-05-25 小型貫流ボイラ発電システムおよびその運転制御方法 Expired - Fee Related JP4764255B2 (ja)

Priority Applications (1)

Application Number Priority Date Filing Date Title
JP2006145564A JP4764255B2 (ja) 2006-05-25 2006-05-25 小型貫流ボイラ発電システムおよびその運転制御方法

Applications Claiming Priority (1)

Application Number Priority Date Filing Date Title
JP2006145564A JP4764255B2 (ja) 2006-05-25 2006-05-25 小型貫流ボイラ発電システムおよびその運転制御方法

Publications (2)

Publication Number Publication Date
JP2007315281A JP2007315281A (ja) 2007-12-06
JP4764255B2 true JP4764255B2 (ja) 2011-08-31

Family

ID=38849375

Family Applications (1)

Application Number Title Priority Date Filing Date
JP2006145564A Expired - Fee Related JP4764255B2 (ja) 2006-05-25 2006-05-25 小型貫流ボイラ発電システムおよびその運転制御方法

Country Status (1)

Country Link
JP (1) JP4764255B2 (ja)

Families Citing this family (7)

* Cited by examiner, † Cited by third party
Publication number Priority date Publication date Assignee Title
JP2008223702A (ja) * 2007-03-15 2008-09-25 Tlv Co Ltd 蒸気タービンを利用したプロセス蒸気の制御装置
JP2008223701A (ja) * 2007-03-15 2008-09-25 Tlv Co Ltd 蒸気タービンを利用したプロセス蒸気の制御装置
JP4990204B2 (ja) * 2008-03-24 2012-08-01 株式会社神戸製鋼所 発電システム及び発電システムの制御方法
DE102012205159A1 (de) * 2012-03-29 2013-10-02 Siemens Aktiengesellschaft Turbinensystem mit drei an einem zentralen Getriebe angekoppelten Turbinen, Turbinenanlage und Verfahren zum Betreiben einer Arbeitsmaschine
CN104564188B (zh) * 2014-12-29 2016-01-20 南京凯盛开能环保能源有限公司 一种水泥余热发电站全自动控制方法和系统
JP7242383B2 (ja) * 2019-03-29 2023-03-20 東邦瓦斯株式会社 ガス差圧式発電装置の制御方法、ガス差圧式発電装置、及びその制御プログラム
CN114704340B (zh) * 2022-05-06 2023-12-08 中国船舶重工集团公司第七0三研究所 一种双低压缸零出力的汽轮机组回热系统及运行方法

Family Cites Families (3)

* Cited by examiner, † Cited by third party
Publication number Priority date Publication date Assignee Title
JPH0450409A (ja) * 1990-06-19 1992-02-19 Nippon Steel Corp 蒸気圧力制御装置
JPH07166811A (ja) * 1993-12-16 1995-06-27 Kawasaki Steel Corp 蒸気圧力制御装置
JP4006538B2 (ja) * 2001-02-09 2007-11-14 株式会社サムソン バックアップ用ボイラを設けた蒸気供給システム

Also Published As

Publication number Publication date
JP2007315281A (ja) 2007-12-06

Similar Documents

Publication Publication Date Title
CA2309058C (en) Method for closed-loop output control of a steam power plant, and a steam power plant
US5109665A (en) Waste heat recovery boiler system
US5660037A (en) Method for conversion of a reheat steam turbine power plant to a non-reheat combined cycle power plant
JPH1162515A5 (ja)
CN103249997B (zh) 用于运行组合式燃气和蒸汽轮机设备的方法以及设置用于实施该方法的燃气和蒸汽轮机设备和相应的调节装置
JPH0127242B2 (ja)
CN103109048A (zh) 废热蒸汽发生器
JP4913087B2 (ja) 複合発電プラントの制御装置
JP2006118391A (ja) ガス化複合発電プラントにおける抽気空気昇圧設備の制御装置
JP4764255B2 (ja) 小型貫流ボイラ発電システムおよびその運転制御方法
JP2001349207A (ja) コンバインドサイクル発電プラント
JP3774487B2 (ja) コンバインドサイクル発電プラント
WO2020255719A1 (ja) 発電プラント
US20110146279A1 (en) Steam turbine system for a power plant
US11661867B2 (en) Gas turbine exhaust heat recovery plant
JP3660727B2 (ja) 一軸型コンバインドサイクルプラントの運転方法
JP6004533B2 (ja) 蒸気タービンプラント
JP4905941B2 (ja) 排熱回収ボイラとその蒸気圧力制御方法
JP2012127243A (ja) タービンプラントおよびその運転方法
US7562531B2 (en) Method and system for operative reconversion of pairs of pre-existing steam turbo-units
JP2006063886A (ja) 火力発電プラント
JP4718333B2 (ja) 貫流式排熱回収ボイラ
TW202248568A (zh) 火力發電廠以及火力發電廠的控制方法
JPH11148603A (ja) 石炭・残渣油ガス化複合発電プラントの制御装置
JP3144440B2 (ja) 多軸複合サイクル発電プラント

Legal Events

Date Code Title Description
A621 Written request for application examination

Free format text: JAPANESE INTERMEDIATE CODE: A621

Effective date: 20080926

A977 Report on retrieval

Free format text: JAPANESE INTERMEDIATE CODE: A971007

Effective date: 20110121

A131 Notification of reasons for refusal

Free format text: JAPANESE INTERMEDIATE CODE: A131

Effective date: 20110201

A521 Written amendment

Free format text: JAPANESE INTERMEDIATE CODE: A523

Effective date: 20110221

RD02 Notification of acceptance of power of attorney

Free format text: JAPANESE INTERMEDIATE CODE: A7422

Effective date: 20110404

A521 Written amendment

Free format text: JAPANESE INTERMEDIATE CODE: A821

Effective date: 20110405

TRDD Decision of grant or rejection written
A01 Written decision to grant a patent or to grant a registration (utility model)

Free format text: JAPANESE INTERMEDIATE CODE: A01

Effective date: 20110607

A01 Written decision to grant a patent or to grant a registration (utility model)

Free format text: JAPANESE INTERMEDIATE CODE: A01

A61 First payment of annual fees (during grant procedure)

Free format text: JAPANESE INTERMEDIATE CODE: A61

Effective date: 20110610

FPAY Renewal fee payment (event date is renewal date of database)

Free format text: PAYMENT UNTIL: 20140617

Year of fee payment: 3

R150 Certificate of patent or registration of utility model

Free format text: JAPANESE INTERMEDIATE CODE: R150

LAPS Cancellation because of no payment of annual fees