JP3981908B2 - 高圧放電灯点灯装置 - Google Patents

高圧放電灯点灯装置 Download PDF

Info

Publication number
JP3981908B2
JP3981908B2 JP32654599A JP32654599A JP3981908B2 JP 3981908 B2 JP3981908 B2 JP 3981908B2 JP 32654599 A JP32654599 A JP 32654599A JP 32654599 A JP32654599 A JP 32654599A JP 3981908 B2 JP3981908 B2 JP 3981908B2
Authority
JP
Japan
Prior art keywords
discharge lamp
output
pressure discharge
high voltage
capacitor
Prior art date
Legal status (The legal status is an assumption and is not a legal conclusion. Google has not performed a legal analysis and makes no representation as to the accuracy of the status listed.)
Expired - Fee Related
Application number
JP32654599A
Other languages
English (en)
Other versions
JP2000306688A (ja
Inventor
広康 私市
正臣 淺山
文武 大和田
Current Assignee (The listed assignees may be inaccurate. Google has not performed a legal analysis and makes no representation or warranty as to the accuracy of the list.)
Mitsubishi Electric Corp
Mitsubishi Electric Lighting Corp
Original Assignee
Mitsubishi Electric Corp
Mitsubishi Electric Lighting Corp
Priority date (The priority date is an assumption and is not a legal conclusion. Google has not performed a legal analysis and makes no representation as to the accuracy of the date listed.)
Filing date
Publication date
Application filed by Mitsubishi Electric Corp, Mitsubishi Electric Lighting Corp filed Critical Mitsubishi Electric Corp
Priority to JP32654599A priority Critical patent/JP3981908B2/ja
Publication of JP2000306688A publication Critical patent/JP2000306688A/ja
Application granted granted Critical
Publication of JP3981908B2 publication Critical patent/JP3981908B2/ja
Anticipated expiration legal-status Critical
Expired - Fee Related legal-status Critical Current

Links

Images

Landscapes

  • Circuit Arrangements For Discharge Lamps (AREA)

Description

【0001】
【発明の属する技術分野】
本発明は、高圧放電灯を点灯する高圧放電灯点灯装置に関し、特に高圧放電灯を始動させるための高電圧パルス発生回路に関するものである。
【0002】
【従来の技術】
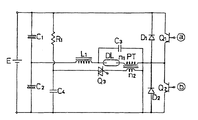
図7は例えば特開平5−21181号公報に示された従来の放電灯点灯装置の回路構成図である。図において、Eは第1の直流電源、C1、C2は第1の直流電源Eの両端に直列に接続されたコンデンサ、Q1、Q2は第1の直流電源Eの両端に直列に接続されたスイッチング素子(トランジスタ)、D1、D2は各スイッチング素子Q1、Q2にそれぞれ並列に接続されたダイオード、DLは高圧放電灯、PTはパルストランスで、高圧放電灯DL側に接続された巻線n1とトライアック等のスイッチング素子Q3側に接続された巻線n2とからなっている。その巻線n1の巻き数は巻線n2のN倍である。C3は高圧放電灯DLとパルストランスPTに並列に接続されたコンデンサ、L1はチョークコイル、C4は第1の直流電源Eの両端に抵抗R1を介して接続されたコンデンサで、第2の直流電源として用いられている。
【0003】
このように構成された従来の放電灯点灯装置においては、第1の直流電源Eの電圧は抵抗R1を介してコンデンサC4を充電し、この充電電圧が第1の直流電源Eの電圧と略等しい値まで上昇したときスイッチング素子Q3がオンして、コンデンサC4の電荷をパルストランスPTの巻線n2に流す。
パルストランスPTの巻線n1は上述したように巻線n2のN倍の巻き数であるので、パルストランスPTの巻線n1には、コンデンサC4の充電電圧のN倍の高電圧パルスが発生して、高圧放電灯DLの絶縁破壊を行う。
【0004】
【発明が解決しようとする課題】
しかし、上記の従来の放電灯点灯装置には、次の問題点があった。
高電圧パルスの幅を広げれば、高圧放電灯DLの始動性が良くなるが、高電圧パルスの幅を広げる為には、コンデンサC4の容量を増し、パルストランスPTの巻線n2の巻き数を増やして、巻線n2に電流が流れる時間を長くする必要がある。このため、始動性を向上させようとすると、コンデンサC4およびパルストランスPTのサイズが大きくなり、また、価格も高価なものになってしまう。
【0005】
本発明は、上述のような課題を解決する為になされたものであり、高圧放電灯の始動性をよくし、安価で小型で、寿命の長い高圧放電灯点灯装置を得ることを目的とする。
【0006】
【課題を解決するための手段】
本発明の請求項1に係る高圧放電灯点灯装置は、直流電源装置の出力を交流に変換して高圧放電灯に供給するインバータと、インバータの交流出力の半周期に同期して、周期500μ秒以下のパルスを複数並べてなる駆動信号を出力する制御回路と、駆動信号に基づいてオン・オフを繰り返すスイッチング素子、スイッチング素子のオフ時に直流電源装置からの出力により充電され、スイッチング素子のオン時に充電された電圧を放電するコンデンサ、及びコンデンサの充放電に基づいて周期500μ秒以下の高電圧パルスを複数発生し、これをインバータの交流出力に半周期毎に重畳させるトランスを有する高電圧パルス発生回路とを備え、高電圧パルス発生回路は、さらに、直流電源装置とコンデンサとの間に挿入されたインダクタンス、及び直流電源装置側にカソードを向けてインダクタンスに並列に接続され、スイッチング素子のオフ時にインダクタンスに蓄えられたエネルギーを直流電源装置の出力側に回生させるダイオードを有している。
【0007】
本発明の請求項2に係る高圧放電灯点灯装置は、直流電源装置の出力を交流に変換して高圧放電灯に供給するインバータと、直流電源装置の一部である昇圧回路及び限流回路にそれぞれ設けられたチョークコイルのうち何れか一方のチョークコイルのコア上に巻線を巻いて形成されたインダクタンスと、インダクタンスの両端間に接続されていると共に、カソードが昇圧回路又は限流回路の出力の正極側に接続されたダイオードと、インバータの交流出力の半周期に同期して、周期500μ秒以下のパルスを複数並べてなる駆動信号を出力する制御回路と、駆動信号に基づいてオン・オフを繰り返すスイッチング素子、スイッチング素子のオフ時、インダクタンスに発生した電圧により充電され、スイッチング素子のオン時に、充電された電圧を放電するコンデンサ、及びコンデンサの充放電に基づいて周期500μ秒以下の高電圧パルスを複数発生し、これをインバータの交流出力に半周期毎に重畳させるトランスを有する高電圧パルス発生回路とを備え、ダイオードは、スイッチング素子のオフ時に、インダクタンスに蓄えられたエネルギーを昇圧回路又は限流回路の出力の正極側に回生させる。
【0008】
本発明の請求項3に係る高圧放電灯点灯装置は、スイッチング素子に、駆動信号によりオン/オフ可能な自己消弧型のものを用いたものである。
【0012】
【発明の実施の形態】
実施の形態1.
図1は本発明の実施の形態1に係る高圧放電灯点灯装置の構成を示すブロック図、図2は高圧放電灯の始動時間特性図、図3は高電圧パルス発生回路の動作波形図である。
図1において、1は交流電源、2は交流電圧を全波整流するダイオードブリッジ、3はダイオードブリッジ2の出力電圧を高力率で直流電圧に変換するアクティブフィルタ、4は高圧放電灯7の電力が一定になるように高圧放電灯7に流す電流を制御する限流回路、5は限流回路4の出力の直流電圧を低周波の交流電圧に変換するインバータである。
6は高圧放電灯7を始動するための高電圧パルスを発生させる高電圧パルス発生回路で、パルストランス6e、外部制御信号によりオン/オフ可能な自己消弧型のMOS−FET(スイッチング素子)6d、アクティブフィルタ3の出力電圧がダイオード6aと抵抗6bを介して充電されるコンデンサ6c、及びパルストランス6eに発生した高電圧パルスがインバータ5に回り込まないようにブロックするコンデンサ6fから構成されている。なお、自己消弧型のMOS−FETを使用するのは、高電圧パルスの発生回数を多くできるからである。
【0013】
13は放電灯電圧検出回路12で検出された放電灯電圧に基づいて高圧放電灯7に流す目標電流を演算するとともに、アクティブフィルタ3、限流回路4、インバータ5及び高電圧パルス発生回路6をそれぞれ制御する制御回路である。
【0014】
8は制御回路13の電源を生成する制御電源回路、9はアクティブフィルタ出力電圧検出回路、12は前述した放電灯電圧検出回路、10は放電灯電流検出抵抗11にて検出された放電灯電流と制御回路13から出力される目標電流とが一致するように制御する差動増幅器である。
【0015】
次に、図1により動作を説明する。交流電源1が投入されると、まず制御電源回路8が制御電源を生成し、制御回路13に印加する。この時、制御回路13はアクティブフィルタ3の動作を開始して、アクティブフィルタ3の出力電圧が予め定められた直流電圧になるように制御する。また、初期値の目標電流を差動増幅器10に出力し、さらに、インバータ5の駆動を開始して高圧放電灯7の両端に交流電圧を印加させるとともに、高電圧パルス発生回路6を駆動させて高電圧パルスをその交流電圧に重畳させて高圧放電灯7に印加し、高圧放電灯7の絶縁破壊を行う。
【0016】
また、制御回路13は、放電灯電流検出抵抗11を通じて高圧放電灯7に流れる電流を検出すると高圧放電灯7が点灯したと判断して、高電圧パルス発生回路6の動作を停止させる。電流が検出されない場合は、引き続き高電圧パルス発生回路6の駆動を行う。
【0017】
高圧放電灯7の点灯後は、制御回路13が予め定められた時間毎に放電灯電圧を放電灯電圧検出回路12から読み込み、放電灯電力が予め定められた電力となるように目標電流を演算し、これを差動増幅器10に出力する。差動増幅器10は、制御回路13からの目標電流と放電灯電流検出抵抗11が検出した放電灯電流とを比較し、放電灯電流が目標電流と一致するように限流回路4を制御する。
【0018】
次に、図1、図2及び図3により高電圧パルス発生回路の動作について更に詳しく説明する。
高圧放電灯7の始動時間は高圧放電灯7に印加する高電圧パルスの種類によって変わるので、そのパルス幅を変えていった場合のパルス幅と始動時間の相関、及周期(500μ秒以下)の非常に短い高電圧パルスのパルス数を変化させた場合のパルス数と始動時間の相関を調べた。その結果は図2に示すようにパルス幅−始動時間特性(A)では、高電圧パルスのパルス幅を広くするに従って、交流電源投入から高圧放電灯7が点灯するまでの始動時間が短くなり、また、パルス数−始動時間特性(B)では、パルス数が多くなるに従って始動時間が短くなり、パルス幅−始動時間特性(A)と同様の始動性となった。また、図示してないがパルスの周期が500μ秒を越えると高電圧パルスの発生数も少なくなり、高圧放電灯7の始動性が悪くなった。
本実施の形態はこの特性に基づいてパルス数を多くして始動時間を短くするものである。
【0019】
図3(c)は制御回路13から出力されたMOS−FET6dの駆動信号の波形、図3(d)は高電圧パルス発生回路6のダイオード6aと抵抗6bを介してコンデンサ6cに充電される充電電圧の波形、図3(b)はインバータ5から出力される低周波の交流電圧の波形を示す。
上記駆動信号は、インバータ5から出力される低周波の交流電圧の半周期に例えば7個づつのパルスが繰り返し同期するパルス信号で、そのパルスの周期は500μ秒以下となっている。
【0020】
高電圧パルス発生回路6の動作は、まず、MOS−FET6dがオンされるとコンデンサ6cに充電された電荷は、パルストランス6eを介してそのMOS−FET6dに流れる。パルストランス6eの高圧放電灯7側の巻線は、MOS−FET6d側の巻線のn倍の巻数で構成されているため、コンデンサ6cの充電電圧のn倍の高電圧がパルストランス6eの高圧放電灯7側の巻線に発生し、これが高圧放電灯7に印加される。
【0021】
制御回路13から出力されたMOS−FET6dの駆動信号は、前述したように、インバータ5の低周波の交流電圧(図3(b))の極性切り換えに同期して、半周期に周期500μ秒以下のパルスを7回繰り返すので、高圧放電灯7には、図3(a)に示すように低周波の交流電圧の半周期の間にパルス周期が500μ秒以下の高電圧パルスが7個発生してその低周波の交流電圧に重畳し、高圧放電灯7に印加される。この高電圧パルスの印加により、高圧放電灯7の絶縁破壊が行われて高圧放電灯7に電流が流れ始めると、高圧放電灯7が点灯する。
【0022】
以上のように、インバータ5の低周波の交流電圧の半周期に同期して、MOS−FET6dを500μ秒以下の周期でオン・オフしてコンデンサ6cの充放電を繰り返し、その周期でパルストランス6eに高電圧パルスを発生させるようにしたので、コンデンサ6cの容量を大きくする必要がなくなり、また、パルストランス6eの巻数を増やす必要がなくなり、このため、小型で安価で、しかも、高圧放電灯7の始動性がよくなるという効果がある。
【0023】
実施の形態2.
実施の形態1では交流電圧の半周期にパルス周期が500μ秒以下の高電圧パルスを複数発生させているが、パルス数を増加させてゆくと始動時間も短くなるが、短時間に多くの高電圧パルスを高圧放電灯7に印加すると、高圧放電灯7の電極が摩耗し、寿命が短くなる恐れがある。
そこで、実施の形態2では電極の摩耗を最小限に抑え、高圧放電灯7の寿命を損なうことがないように、一定の時間毎に高電圧パルスの発生数を増加させてゆくものである。
図4は本発明の実施の形態2の動作を説明する説明図である。また、高圧放電灯点灯装置の構成については、実施の形態1で示した図1と同じなので説明を省略し、高電圧パルス発生回路の動作について図4により説明する。
【0024】
図4に示すように、制御回路13から出力されるMOS−FET6dの駆動信号により、最初の10秒間はインバータ5の出力の交流電圧の半周期毎に1発の高電圧パルスを発生させる。この間に、制御回路13が放電灯電流検出抵抗11に電流が流れ始めたことを検出すれば高圧放電灯7が点灯したと判断して、高電圧パルス発生回路6を停止させる。電流が検出されない場合は、次の10秒間は前記交流電圧の半周期毎に3発の高電圧パルスを発生させる。この間でも、高圧放電灯7が点灯しない場合は、さらに10秒の間、前記交流電圧の半周期毎に5発というように、高電圧パルスの発生数を増加させてゆく。そして、高圧放電灯7の絶縁破壊が行われて高圧放電灯7に電流が流れ始めると、高圧放電灯7が点灯する。
【0025】
以上のように、始動時間とともに高圧放電灯7に印加する高電圧パルスの数を増加させるようにしたので、電極の摩耗が最小限に抑えられ、高圧放電灯7の寿命を損なうことがないという効果がある。
【0026】
実施の形態3.
図5は本発明の実施の形態3に係る高圧放電灯点灯装置の構成を示すブロック図であり、なお、図1で説明した実施の形態1と同一又は相当部分には同じ符号を付し説明を省略する。
本実施の形態においては、実施の形態1の高電圧パルス発生回路6に設けられた抵抗6bに代えてインダクタンス6gを挿入し、ダイオード6aをそのインダクタンス6gに並列に接続した高電圧パルス発生回路6を備えたものである。そのコンデンサ6cには、限流回路4の出力電圧がインダクタンス6gを介して印加(充電)されるようになっている。
【0027】
上記ダイオード6aは、MOS−FET6dのオフ時、インダクタンス6gに蓄えられたエネルギーを限流回路4側へ回生させるためのものであり、これは、上記エネルギーによってコンデンサ6cの充電電圧が限流回路4の出力電圧以上にならないようにするためである。また、上記MOS−FET6dをオン・オフする駆動信号は、実施の形態1と同様にインバータ5から出力される低周波の交流電圧の半周期に7個づつのパルスが繰り返し同期するパルス信号で、パルスの周期は500μ秒以下となっている。
【0028】
上記のように構成された高圧放電灯点灯装置においては、高電圧パルス発生回路6のコンデンサ6cが限流回路4の出力電圧によって充電され、高電圧パルス発生回路6のMOS−FET6dが制御回路13からの駆動信号に基づいてオン・オフを繰り返し、コンデンサ6cを充放電させる。MOS−FET6dがオンしたときは充電された電荷がパルストランス6eを介してそのMOS−FET6dに流れ、MOS−FET6dがオフしたときはコンデンサ6cが充電される。この繰り返しにより、パルストランス6eの高圧放電灯7側の巻線には、前述したようにコンデンサ6cの充電電圧のn倍の高電圧パルスが発生し、インバータ5の低周波の交流電圧に重畳して高圧放電灯7に印加する。そして、その低周波の交流電圧に重畳した高電圧パルスにより高圧放電灯7の絶縁破壊が行われて電流が流れ始めると、高圧放電灯7が点灯する。
【0029】
以上のように、パルストランス6eに発生させる高電圧パルスの周期を500μ以下とし、しかも、一つ一つのパルス幅を狭くしているので、コンデンサ6cの容量を大きくする必要がなくなり、パルストランス6eの巻数を増やす必要もなくなり、このため、小型で安価で、高圧放電灯7の始動性が向上するという効果がある。
【0030】
また、コンデンサ6cを充電する際、発熱の少ないインダクタンス6gを介して行うようにしたので、発熱の大きい抵抗6bを用いた実施の形態1と比べ高電圧パルス発生回路6をさらに小型にできるという効果がある。
【0031】
また、コンデンサ6cを充電する際にインダクタンス6gに蓄えられたエネルギーを、MOS−FET6dのオフ時にダイオード6aを介して限流回路4側に回生させるようにしたので、コンデンサ6cとMOS−FET6dに耐圧の高い部品を使用しなくても済むという効果がある。
【0032】
実施の形態4.
本実施の形態は、図5に示す高圧放電灯点灯装置において、実施の形態2と同じようにパルストランス6eに発生させる高電圧パルスの数を一定時間毎に増加させるようにしたものである。
図4に示すように、制御回路13から出力されるMOS−FET6dの駆動信号により、最初の10秒間はインバータ5の出力の交流電圧の半周期毎に1発の高電圧パルスを発生させる。この間に、制御回路13が放電灯電流検出抵抗11に電流が流れ始めたことを検出すれば高圧放電灯7が点灯したと判断して、高電圧パルス発生回路6を停止させる。電流が検出されない場合は、次の10秒間は前記交流電圧の半周期毎に3発の高電圧パルスを発生させる。この間でも、高圧放電灯7が点灯しない場合は、さらに10秒の間、前記交流電圧の半周期毎に5発というように、高電圧パルスの発生数を増加させてゆく。そして、高圧放電灯7の絶縁破壊が行われて高圧放電灯7に電流が流れ始めると、高圧放電灯7が点灯する。
【0033】
以上のように、始動時間とともに高圧放電灯7に印加する高電圧パルスの数を増加させるので、電極の摩耗が最小限に抑えられ、高圧放電灯7の寿命を損なうことがない。
【0034】
また、実施の形態3と同様にコンデンサ6cを充電する際、発熱の少ないインダクタンス6gを介して行うようにしたので、発熱の大きい抵抗6bを用いた実施の形態1と比べ高電圧パルス発生回路6をさらに小型にできるという効果がある。
【0035】
また、コンデンサ6cを充電する際にインダクタンス6gに蓄えられたエネルギーを、MOS−FET6dのオフ時にダイオード6aを介して限流回路4側に回生させるようにしたので、コンデンサ6cとMOS−FET6dに耐圧の高い部品を使用しなくても済むという効果がある。
【0036】
実施の形態5.
図6は本発明の実施の形態5に係る高圧放電灯点灯装置の構成を示すブロック図であり、なお、図1で説明した実施の形態1と同一又は相当部分には同じ符号を付し説明を省略する。
本実施の形態においては、限流回路4に設けられたチョークコイル4bのコア上に2次巻線を設けてインダクタンス6gを形成し、このインダクタンス6gに発生する電圧を高電圧パルス発生回路6のコンデンサ6cに充電するようにしたものである。また、前記インダクタンス6gの両端間にはダイオード6aが設けられており、これは、上述したようにMOS−FET6dのオフ時、インダクタンス6gに蓄えられたエネルギーを限流回路4の出力側へ回生させるためのものである。
【0037】
このように、コンデンサ6cの充電用としてのインダクタンス6gを限流回路4のチョークコイル4bと一体に形成したので、高電圧パルス発生回路6をさらに小さくできるという効果がある。
【0038】
実施の形態6.
本実施の形態は、図示していないがアクティブフィルタ3に設けられたチョークコイルのコア上に2次巻線を設けてインダクタンス6gを形成し、このインダクタンス6gに発生する電圧を高電圧パルス発生回路6のコンデンサ6cに充電するようにしたものである。また、この場合もインダクタンス6gの両端間にはダイオード6aが設けられている。
【0039】
このように、コンデンサ6cの充電用としてのインダクタンス6gをアクティブフィルタ3のチョークコイルと一体に形成したので、高電圧パルス発生回路6をさらに小さくできるという効果がある。
【0040】
実施の形態7.
本実施の形態は、図示していないが高電圧パルス発生回路6のパルストランス6eのコア上に巻線を設けてインダクタンス6gを形成し、このインダクタンス6gに発生する電圧をコンデンサ6cに充電するようにしたものである。また、この場合もインダクタンス6gの両端間にはダイオード6aが設けられている。
【0041】
このように、コンデンサ6cの充電用としてのインダクタンス6gを高電圧パルス発生回路6のパルストランス6eと一体に形成したので、高電圧パルス発生回路6をさらに小さくできるという効果がある。
【0042】
【発明の効果】
以上のように本発明の請求項1の発明によれば、インバータの交流出力の半周期に同期して、スイッチング素子を500μ秒以下の周期でオン・オフしてコンデンサの充放電を繰り返し、その周期でトランスに高電圧パルスを発生させるようにしたので、コンデンサの容量を大きくする必要がなくなり、また、トランスの巻数を増やす必要がなくなり、このため、小型で安価で、しかも、高圧放電灯の始動性がよくなるという効果がある。
また、スイッチング素子のオフ時に直流電源装置の出力をインダクタンスを介してコンデンサに充電するようにしたので、インダクタンスからの発熱が少なくて済み、そのため、高電圧パルス発生回路をさらに小型にでき、さらに、インダクタンスに蓄えられたエネルギーをダイオードを介して直流電源装置の出力側に回生させるようにしたので、コンデンサとスイッチング素子に耐圧の高い部品を使用しなくても済むという効果がある。
【0043】
本発明の請求項2の発明によれば、直流電源装置の一部である昇圧回路及び限流回路にそれぞれ設けられたチョークコイルのうち何れか一方のチョークコイルのコア上に巻線を巻いて形成されるインダクタンスを高電圧パルス発生回路のコンデンサの充電用として用いたので、高電圧パルス発生回路をさらに小型にでき、また、インダクタンスに蓄えられたエネルギーを昇圧回路又は限流回路の出力の正極側に回生させるようにそのインダクタンスの両端間にダイオードを設けているので、コンデンサとスイッチング素子に耐圧の高い部品を使用しなくても済むという効果がある。
【0044】
本発明の請求項3の発明によれば、スイッチング素子に自己消弧型のものを用いているので、高電圧パルスの発生回数を多くでき、高圧放電灯の始動性をよりよくし、安価で小型できるという効果がある。
【図面の簡単な説明】
【図1】 本発明の実施の形態1に係る高圧放電灯点灯装置の構成を示すブロック図である。
【図2】 高圧放電灯の始動時間特性図である。
【図3】 高電圧パルス発生回路の動作波形図である。
【図4】 本発明の実施の形態2の動作を説明する説明図である。
【図5】 本発明の実施の形態3に係る高圧放電灯点灯装置の構成を示すブロック図である。
【図6】 本発明の実施の形態5に係る高圧放電灯点灯装置の構成を示すブロック図である。
【図7】 従来の放電灯点灯装置の回路構成図である。
【符号の説明】
1 交流電源、2 ダイオードブリッジ、3 アクティブフィルタ、4 限流回路、5 インバータ、6 高電圧パルス発生回路、7 高圧放電灯、8 制御電源回路、9 アクティブフィルタ出力電圧検出回路、10 差動増幅器、
11 放電灯電流検出抵抗、12 放電灯電圧検出回路、13 制御回路。

Claims (3)

  1. 直流電源装置の出力を交流に変換して高圧放電灯に供給するインバータと、
    該インバータの交流出力の半周期に同期して、周期500μ秒以下のパルスを複数並べてなる駆動信号を出力する制御回路と、
    上記駆動信号に基づいてオン・オフを繰り返すスイッチング素子、該スイッチング素子のオフ時に上記直流電源装置からの出力により充電され、上記スイッチング素子のオン時に充電された電圧を放電するコンデンサ、及び該コンデンサの充放電に基づいて周期500μ秒以下の高電圧パルスを複数発生し、これを上記インバータの交流出力に半周期毎に重畳させるトランスを有する高電圧パルス発生回路とを備え、
    上記高電圧パルス発生回路は、さらに、上記直流電源装置と上記コンデンサとの間に挿入されたインダクタンス、及び上記直流電源装置側にカソードを向けて上記インダクタンスに並列に接続され、上記スイッチング素子のオフ時に上記インダクタンスに蓄えられたエネルギーを上記直流電源装置の出力側に回生させるダイオードを有していることを特徴とする高圧放電灯点灯装置。
  2. 直流電源装置の出力を交流に変換して高圧放電灯に供給するインバータと、
    上記直流電源装置の一部である昇圧回路及び限流回路にそれぞれ設けられたチョークコイルのうち何れか一方のチョークコイルのコア上に巻線を巻いて形成されたインダクタンスと、
    該インダクタンスの両端間に接続されていると共に、カソードが上記昇圧回路又は限流回路の出力の正極側に接続されたダイオードと、
    上記インバータの交流出力の半周期に同期して、周期500μ秒以下のパルスを複数並べてなる駆動信号を出力する制御回路と、
    上記駆動信号に基づいてオン・オフを繰り返すスイッチング素子、該スイッチング素子のオフ時、上記インダクタンスに発生した電圧により充電され、上記スイッチング素子のオン時に、充電された電圧を放電するコンデンサ、及び該コンデンサの充放電に基づいて周期500μ秒以下の高電圧パルスを複数発生し、これを上記インバータの交流出力に半周期毎に重畳させるトランスを有する高電圧パルス発生回路とを備え、
    上記ダイオードは、上記スイッチング素子のオフ時に、上記インダクタンスに蓄えられたエネルギーを上記昇圧回路又は限流回路の出力の正極側に回生させることを特徴とする高圧放電灯点灯装置。
  3. 上記スイッチング素子に、上記駆動信号によりオン/オフ可能な自己消弧型のものを用いたことを特徴とする請求項1又は2記載の高圧放電灯点灯装置。
JP32654599A 1999-02-18 1999-11-17 高圧放電灯点灯装置 Expired - Fee Related JP3981908B2 (ja)

Priority Applications (1)

Application Number Priority Date Filing Date Title
JP32654599A JP3981908B2 (ja) 1999-02-18 1999-11-17 高圧放電灯点灯装置

Applications Claiming Priority (3)

Application Number Priority Date Filing Date Title
JP11-40134 1999-02-18
JP4013499 1999-02-18
JP32654599A JP3981908B2 (ja) 1999-02-18 1999-11-17 高圧放電灯点灯装置

Publications (2)

Publication Number Publication Date
JP2000306688A JP2000306688A (ja) 2000-11-02
JP3981908B2 true JP3981908B2 (ja) 2007-09-26

Family

ID=26379571

Family Applications (1)

Application Number Title Priority Date Filing Date
JP32654599A Expired - Fee Related JP3981908B2 (ja) 1999-02-18 1999-11-17 高圧放電灯点灯装置

Country Status (1)

Country Link
JP (1) JP3981908B2 (ja)

Families Citing this family (3)

* Cited by examiner, † Cited by third party
Publication number Priority date Publication date Assignee Title
JP4759105B2 (ja) 2005-08-17 2011-08-31 オスラム・メルコ株式会社 高圧放電灯点灯装置
JP4710754B2 (ja) * 2006-02-13 2011-06-29 ウシオ電機株式会社 放電ランプ点灯装置
JP5573130B2 (ja) * 2009-12-01 2014-08-20 ウシオ電機株式会社 放電ランプ点灯装置

Also Published As

Publication number Publication date
JP2000306688A (ja) 2000-11-02

Similar Documents

Publication Publication Date Title
US8931457B2 (en) Multiplexing drive circuit for an AC ignition system with current mode control and fault tolerance detection
US20040183463A1 (en) Method and circuit for driving a gas discharge lamp
JP3981908B2 (ja) 高圧放電灯点灯装置
EP1279320A1 (en) Igniter circuitry for gaseous discharge lamps
US7692391B2 (en) Discharge lamp ballast, lighting system and projector
US7944149B2 (en) Starting an electronic ballast
JP5253144B2 (ja) 内燃機関用点火装置
KR100339780B1 (ko) 방전등용 전자식 안정기
JP2870137B2 (ja) 高圧放電灯点灯装置
JP3906403B2 (ja) 放電灯点灯装置
KR102616560B1 (ko) 직류 펄스 전원 장치, 및 직류 펄스 전원 장치의 주파수 제어 방법
JP4151107B2 (ja) 高圧放電灯点灯装置
JP2948627B2 (ja) 放電灯点灯装置
JPH01223789A (ja) 固体レーザ励起用ランプの電源装置
JP3210690B2 (ja) 放電灯点灯装置
JP3800714B2 (ja) 放電灯点灯装置
JPH09139291A (ja) 高圧放電灯点灯装置
JPH0582277A (ja) 放電灯点灯装置
JP3035041B2 (ja) 高圧放電灯用点灯装置
JP4085555B2 (ja) 放電灯点灯装置
JP3131257B2 (ja) 高圧放電灯点灯装置
JP5187545B2 (ja) 高圧放電灯点灯装置
JP3430757B2 (ja) 高圧放電灯点灯装置
JP3310314B2 (ja) 高圧放電灯用点灯装置
JPH11128771A (ja) 電気集塵機用パルス電源装置及びその運転方法

Legal Events

Date Code Title Description
A977 Report on retrieval

Free format text: JAPANESE INTERMEDIATE CODE: A971007

Effective date: 20060626

A131 Notification of reasons for refusal

Free format text: JAPANESE INTERMEDIATE CODE: A131

Effective date: 20060704

A521 Written amendment

Free format text: JAPANESE INTERMEDIATE CODE: A523

Effective date: 20060830

A02 Decision of refusal

Free format text: JAPANESE INTERMEDIATE CODE: A02

Effective date: 20070227

A521 Written amendment

Free format text: JAPANESE INTERMEDIATE CODE: A523

Effective date: 20070329

A911 Transfer of reconsideration by examiner before appeal (zenchi)

Free format text: JAPANESE INTERMEDIATE CODE: A911

Effective date: 20070507

TRDD Decision of grant or rejection written
A01 Written decision to grant a patent or to grant a registration (utility model)

Free format text: JAPANESE INTERMEDIATE CODE: A01

Effective date: 20070612

A61 First payment of annual fees (during grant procedure)

Free format text: JAPANESE INTERMEDIATE CODE: A61

Effective date: 20070621

FPAY Renewal fee payment (event date is renewal date of database)

Free format text: PAYMENT UNTIL: 20100713

Year of fee payment: 3

R150 Certificate of patent or registration of utility model

Free format text: JAPANESE INTERMEDIATE CODE: R150

FPAY Renewal fee payment (event date is renewal date of database)

Free format text: PAYMENT UNTIL: 20100713

Year of fee payment: 3

FPAY Renewal fee payment (event date is renewal date of database)

Free format text: PAYMENT UNTIL: 20110713

Year of fee payment: 4

FPAY Renewal fee payment (event date is renewal date of database)

Free format text: PAYMENT UNTIL: 20110713

Year of fee payment: 4

FPAY Renewal fee payment (event date is renewal date of database)

Free format text: PAYMENT UNTIL: 20120713

Year of fee payment: 5

FPAY Renewal fee payment (event date is renewal date of database)

Free format text: PAYMENT UNTIL: 20120713

Year of fee payment: 5

FPAY Renewal fee payment (event date is renewal date of database)

Free format text: PAYMENT UNTIL: 20130713

Year of fee payment: 6

FPAY Renewal fee payment (event date is renewal date of database)

Free format text: PAYMENT UNTIL: 20130713

Year of fee payment: 6

S111 Request for change of ownership or part of ownership

Free format text: JAPANESE INTERMEDIATE CODE: R313115

FPAY Renewal fee payment (event date is renewal date of database)

Free format text: PAYMENT UNTIL: 20130713

Year of fee payment: 6

R350 Written notification of registration of transfer

Free format text: JAPANESE INTERMEDIATE CODE: R350

R250 Receipt of annual fees

Free format text: JAPANESE INTERMEDIATE CODE: R250

LAPS Cancellation because of no payment of annual fees