JP2010142789A - 液塗布方法及び装置 - Google Patents

液塗布方法及び装置 Download PDF

Info

Publication number
JP2010142789A
JP2010142789A JP2008326086A JP2008326086A JP2010142789A JP 2010142789 A JP2010142789 A JP 2010142789A JP 2008326086 A JP2008326086 A JP 2008326086A JP 2008326086 A JP2008326086 A JP 2008326086A JP 2010142789 A JP2010142789 A JP 2010142789A
Authority
JP
Japan
Prior art keywords
coating head
voltage
discharge amount
coating
head
Prior art date
Legal status (The legal status is an assumption and is not a legal conclusion. Google has not performed a legal analysis and makes no representation as to the accuracy of the status listed.)
Pending
Application number
JP2008326086A
Other languages
English (en)
Inventor
Akihiro Shigeyama
昭宏 重山
Current Assignee (The listed assignees may be inaccurate. Google has not performed a legal analysis and makes no representation or warranty as to the accuracy of the list.)
Shibaura Mechatronics Corp
Original Assignee
Shibaura Mechatronics Corp
Priority date (The priority date is an assumption and is not a legal conclusion. Google has not performed a legal analysis and makes no representation as to the accuracy of the date listed.)
Filing date
Publication date
Application filed by Shibaura Mechatronics Corp filed Critical Shibaura Mechatronics Corp
Priority to JP2008326086A priority Critical patent/JP2010142789A/ja
Publication of JP2010142789A publication Critical patent/JP2010142789A/ja
Pending legal-status Critical Current

Links

Images

Landscapes

  • Application Of Or Painting With Fluid Materials (AREA)
  • Coating Apparatus (AREA)

Abstract

【課題】 液塗布装置の全塗布ヘッドに必要とされる吐出量設定時間を短縮し、生産性を向上すること。
【解決手段】 複数の塗布ヘッド11のそれぞれが備えるノズルから塗布液を吐出させて基板に塗布する液塗布方法において、各塗布ヘッド11の吐出量の次回設定時に、前回吐出量の設定時に用いた当該塗布ヘッド11の電圧係数kを用いるもの。
【選択図】 図1

Description

本発明は液塗布方法及び装置に関する。
インク等の液塗布装置として、特許文献1に記載の如く、基板に対して塗布液を吐出させて塗布する複数のノズルを備えた複数の塗布ヘッドを有してなるものがある。塗布ヘッドは、各ノズルに対応する圧電素子を備え、各圧電素子に対する駆動電圧の印加に応じて各ノズルから塗布液を吐出する。このとき、配向膜等の薄膜の形成に用いられる塗布ヘッドでは、均一な厚さの膜を形成するために、当該塗布ヘッドから目標量の塗布液を吐出させることが求められる。
そこで、従来技術では、定期的、又は塗布液の品種切り替え毎等に、各塗布ヘッドからの塗布液の吐出量を確認する作業が行なわれている。そして、この作業は、電子天秤を用いて各塗布ヘッドから吐出された塗布液の実際の吐出量を測定し、測定した吐出量が目標の吐出量と異なる場合には、当該塗布ヘッドのノズルの圧電素子に印加する電圧と吐出量との関係(電圧係数)に基づいて印加電圧を調整することで行なっている。
特開2007-136450号公報
しかしながら、上述した電圧係数は、一度求めても、圧電素子の経時的な特性の変化や品種切り替えによる粘度変化等の要因のため変化することがあるため、各塗布ヘッドからの塗布液の吐出量の確認作業をする度に、当該塗布ヘッドの前述の電圧係数を求め直していた。1台の液塗布装置は例えば20個の塗布ヘッドを有しており、1個の塗布ヘッドについて前述の電圧係数を求める作業時間は例えば2分であり、結果として1台の液塗布装置の全塗布ヘッドに必要とされる吐出量設定時間は例えば40分になり、液塗布装置の生産性を損なう。
本発明の課題は、液塗布装置の全塗布ヘッドに必要とされる吐出量設定時間を短縮し、生産性を向上することにある。
請求項1の発明は、複数の塗布ヘッドのそれぞれが備えるノズルから塗布液を吐出させて基板に塗布する液塗布方法において、各塗布ヘッドの吐出量の初回検量時に、当該塗布ヘッドのノズルの圧電素子に印加する電圧と、当該電圧で当該塗布ヘッドから吐出された吐出量とに基づいて、当該塗布ヘッドのノズルが単位の吐出量を実現するに必要な電圧を表す当該塗布ヘッドの電圧係数を求める初回検量工程と、各塗布ヘッドの吐出量の設定時に、初回検量時に求めた当該塗布ヘッドの電圧係数に基づいて、各塗布ヘッドの目標吐出量を吐出するに必要な電圧を求め、求めた電圧で当該塗布ヘッドを駆動する前回吐出量設定工程と、各塗布ヘッドの吐出量の次回設定時に、前回吐出量の設定時に用いた当該塗布ヘッドの電圧係数を用いる次回吐出量設定工程とを有するようにしたものである。
請求項2の発明は、請求項1の発明において更に、次回吐出量設定工程において、当該塗布ヘッドの前回吐出量の設定時に用いた電圧係数に基づいて求めた電圧で当該塗布ヘッドを駆動して得られる吐出量を測定し、この測定吐出量が必要吐出量の許容範囲外にあれば上記電圧係数を初回検量時と同様にして新たな電圧係数として求め直し、当該求め直した新たな電圧係数に基づいて当該塗布ヘッドの目標吐出量を吐出するに必要な電圧を求め、求めた電圧で当該塗布ヘッドを駆動するようにしたものである。
請求項3の発明は、複数の塗布ヘッドのそれぞれが備えるノズルから塗布液を吐出させて基板に塗布する液塗布装置において、各塗布ヘッドを駆動してそれらのノズルから吐出される塗布液の吐出量を制御する制御装置を有してなり、この制御装置は、各塗布ヘッドの吐出量の初回検量時に、当該塗布ヘッドのノズルの圧電素子に印加する電圧と、当該電圧で当該塗布ヘッドから吐出された吐出量とに基づいて、当該塗布ヘッドのノズルが単位の吐出量を実現するに必要な電圧を表す当該塗布ヘッドの電圧係数を求め、各塗布ヘッドの吐出量の設定時に、初回検量時に求めた当該塗布ヘッドの電圧係数に基づいて、各塗布ヘッドの目標吐出量を吐出する必要な電圧を求め、求めた電圧で当該塗布ヘッドを駆動し、各塗布ヘッドの吐出量の次回設定時に、前回吐出量の設定時に用いた当該塗布ヘッドの電圧係数を用いるようにしたものである。
請求項4の発明は、請求項3の発明において更に、各塗布ヘッドの吐出量の次回設定時に、当該塗布ヘッドの前回吐出量の設定時に用いた電圧係数に基づいて求めた電圧で当該塗布ヘッドを駆動して得られる吐出量を測定し、この測定吐出量が必要吐出量の許容範囲外にあれば上記電圧係数を初回検量時と同様にして新たな電圧係数として求め直し、当該求め直した新たな電圧係数に基づいて当該塗布ヘッドの目標吐出量を吐出するに必要な電圧を求め、求めた電圧で当該塗布ヘッドを駆動するようにしたものである。
(請求項1、3)
(a)各塗布ヘッドの吐出量の次回設定時に、当該塗布ヘッドの電圧係数を求め直すことなく、前回吐出量の設定時に用いた当該塗布ヘッドの電圧係数を用いる。そして、前回吐出量の設定時に用いた電圧係数に基づいて求めた電圧によって目標吐出量が得られたならば、新たに電圧係数を求め直すことはしない。従って、液塗布装置の全塗布ヘッドに必要とされる吐出量設定時間を短縮し、生産性を向上することができる。
(請求項2、4)
(b)各塗布ヘッドの吐出量の次回設定時に、当該塗布ヘッドの前回吐出量の設定時に用いた電圧係数に基づいて求めた電圧で当該塗布ヘッドを駆動して得られる吐出量を測定し、この測定吐出量が必要吐出量の許容範囲外にあれば上記電圧係数を初回検量時と同様にして新たな電圧係数として求め直し、当該求め直した新たな電圧係数に基づいて当該塗布ヘッドの目標吐出量を吐出するに必要な電圧を求め、求めた電圧で当該塗布ヘッドを駆動する。これにより、液塗布装置の各塗布ヘッドの吐出量設定精度を損なうことなく、全塗布ヘッドに必要とされる吐出量設定時間を短縮できる。
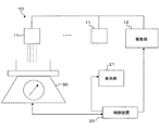
図1は液塗布装置の一例を示す模式図、図2は塗布ヘッドの電圧係数を示す線図、図3は初回検量工程と前回吐出量設定工程を示す流れ図、図4は次回吐出量設定工程を示す流れ図、図5は次回吐出量設定工程における検量動作を示す流れ図である。
図1に示す液塗布装置10は、複数の塗布ヘッド11を有する。各塗布ヘッド11は、インク等の塗布液を吐出させて基板に塗布する複数のノズルを有し、各ノズルのそれぞれに対応する複数の圧電素子を備える。各塗布ヘッド11は、駆動部12により駆動され、当該塗布ヘッド11に対応する駆動電圧の印加に応じた吐出量の液滴を吐出する。
液塗布装置10は、各塗布ヘッド11を駆動する駆動部12を制御し、それらのノズルから吐出される塗布液の吐出量を制御する制御装置20を有する。本実施例において、制御装置20は、塗布ヘッド11の各ノズルの圧電素子に印加する電圧の周波数を一定とし、電圧(大きさ)を変化させることにより、各ノズルから吐出される塗布液の吐出量を制御する。制御装置20は、本実施例では、塗布ヘッド11の全ノズルに同じ大きさの電圧を同じ周波数で所定時間印加して駆動し、これによって得られる当該塗布ヘッド11の吐出量を電子天秤30で測定し(塗布ヘッド11の全ノズルの吐出量をまとめて測定する)、その測定結果を表示部21に表示する。
制御装置20は、液塗布装置10の各塗布ヘッド11を定期的(例えば1週間毎)、又は塗布液の品種切り替え毎等に、各塗布ヘッド11からの塗布液の吐出量(実際の吐出量)を目標の吐出量に設定し、液塗布装置10の塗布品質を確保するために、以下の制御動作を行なう。
(A)初回検量工程(図2、図3)
各塗布ヘッド11の吐出量の初回検量(実際に吐出された塗布液の重量を測定すること)を行なう。
制御装置20は、各塗布ヘッド11の吐出量の初回検量時に、当該塗布ヘッド11のノズルの圧電素子に印加する電圧Vと、当該電圧Vで当該塗布ヘッド11から吐出された吐出量gとに基づいて、当該塗布ヘッド11のノズルが単位の吐出量を実現するに必要な電圧を表す当該塗布ヘッド11の電圧係数k(k=V/g)を求める。具体的には以下の如くである。
(1)当該塗布ヘッド11の全ノズルの圧電素子に電圧V1を印加し、そのときの当該塗布ヘッド11から実際に吐出された塗布液の吐出量(重量)g1を電子天秤30で測定する。
(2)当該塗布ヘッド11の全ノズルの圧電素子に電圧V2を印加し、そのときの当該塗布ヘッド11から実際に吐出された塗布液の吐出量(重量)g2を電子天秤30で測定する。
(3)上述(1)、(2)の測定結果より図2の検量線(圧電素子に印加する電圧と塗布ヘッドの全ノズルから吐出される塗布液の量(重量)の関係を示すグラフ)Lが得られ、この検量線Lの傾きより当該塗布ヘッド11の電圧係数kが算出される。
(B)吐出量設定工程(図3)
この吐出量設定工程は、後述(C)の次回吐出量設定工程に対し、前回吐出量設定工程とされる。
制御装置20は、この前回吐出量設定工程での各塗布ヘッド11の吐出量の設定時(以下「前回吐出量の設定時」)に、前述(A)の初回検量時に求めた当該塗布ヘッド11の電圧係数kに基づいて、各塗布ヘッド11の目標吐出量gtaを吐出するに必要な電圧Vtを求め、求めた電圧Vtで当該塗布ヘッド11を駆動する。具体的には以下の如くになる。
(1)各塗布ヘッド11の目標吐出量gtaに当該塗布ヘッド11の電圧係数kを用いて、当該塗布ヘッド11に必要な印加電圧Vtを算出する。
(2)当該塗布ヘッド11の全ノズルの圧電素子に電圧Vtを印加し、そのときの当該塗布ヘッド11の吐出量gtxを電子天秤30で測定する。
(3)上述(2)の測定吐出量gtxが上述(1)の目標吐出量gtaの許容範囲内にあれば、当該塗布ヘッド11の吐出量の測定を終了し(測定正常)、次の塗布ヘッド11の吐出量の設定を行なう。
(4)上述(2)の測定吐出量gtxが上述(1)の目標吐出量gtaの許容範囲外にあれば、同一塗布ヘッド11について、上記電圧係数kを前述(A)の(1)〜(3)の初回検量時と同様にして求め直す。
(5)上述(4)で求め直した当該塗布ヘッド11の電圧係数kに基づいて上述(1)〜(3)を繰り返す。この繰り返しの回数が予め定めたリトライ範囲外であれば、当該塗布ヘッド11の吐出量の測定を終了する(測定異常)。
(C)次回吐出量設定工程(図4、図5)
上述(B)の各塗布ヘッド11の吐出量設定後、設定された吐出量にて基板に対する塗布液の塗布が行なわれるが、この際、塗布精度を維持するために、各塗布ヘッド11を定期的(例えば1週間毎)、又は塗布液の品種切り替え毎等に、以下の吐出量設定工程を次回吐出量設定工程として行なう。
制御装置20は、この次回吐出量設定工程での各塗布ヘッド11の吐出量の次回設定時に、前述(B)の前回吐出量の設定時に用いた当該塗布ヘッド11の電圧係数k(前述(A)の(3)で算出した電圧係数k、又は前述(B)の(4)で求め直した電圧係数k)を用いる。具体的には以下の如くになる。
(1)各塗布ヘッド11の目標吐出量gtaに当該塗布ヘッド11の電圧係数kを用いて、当該塗布ヘッド11に必要な印加電圧Vtを算出する。
(2)当該塗布ヘッド11の全ノズルの圧電素子に電圧Vtを印加し、そのときの当該塗布ヘッド11から吐出された塗布液の実際の吐出量gtxを電子天秤30で測定する。
(3)上述(2)の測定吐出量gtxが上述(1)の目標吐出量gtaの許容範囲内にあれば、当該塗布ヘッド11の吐出量の測定を終了し(測定正常)、次の塗布ヘッド11の吐出量の設定を行なう。
(4)上述(2)の測定吐出量gtxが上述(1)の目標吐出量gtaの許容範囲外にあれば、同一塗布ヘッド11について、上記電圧係数kを前述(A)の(1)〜(3)の初回検量時と同様にして求め直す。
即ち、当該塗布ヘッド11の全ノズルの圧電素子に電圧V1を印加し、そのときの当該塗布ヘッド11の吐出量g1を電子天秤30で測定する。次に、当該塗布ヘッド11の全ノズルの圧電素子に電圧V2を印加し、そのときの当該塗布ヘッド11の吐出量g2を電子天秤30で測定する。次に、上述(1)、(2)の測定結果より図2の検量線Lが得られ、この検量線Lの傾きより当該塗布ヘッド11の電圧係数kが算出される。
(5)上述(4)で求め直した当該塗布ヘッド11の電圧係数kに基づいて上述(1)〜(3)を繰り返す。この繰り返しの回数が予め定めたリトライ範囲外であれば、当該塗布ヘッド11の吐出量の測定を終了する(測定異常)。
本実施例によれば以下の作用効果を奏する。
(a)各塗布ヘッド11の吐出量の次回設定時に、当該塗布ヘッド11の電圧係数kを求め直すことなく、前回吐出量の設定時に用いた当該塗布ヘッド11の電圧係数kを用いる。そして、前回吐出量の設定時に用いた電圧係数kに基づいて求めた印加電圧によって目標吐出量gtaが得られたならば、新たな電圧係数kを求め直すことはせず、前回吐出量の設定時に用いた電圧係数kをそのまま用いる。従って、液塗布装置10の全塗布ヘッド11に必要とされる吐出量設定時間を短縮し、生産性を向上することができる。
(b)各塗布ヘッド11の吐出量の次回設定時に、当該塗布ヘッド11の前回吐出量の設定時に用いた電圧係数kに基づいて求めた電圧で当該塗布ヘッド11を駆動して得られる吐出量を測定し、この測定吐出量が必要吐出量の許容範囲外にあれば上記電圧係数kを初回検量時と同様にして新たな電圧係数として求め直し、当該求め直した新たな電圧係数kに基づいて当該塗布ヘッド11の目標吐出量を吐出するに必要な電圧を求め、求めた電圧で当該塗布ヘッド11を駆動する。これにより、液塗布装置10の各塗布ヘッド11の吐出量設定精度を損なうことなく、全塗布ヘッド11に必要とされる吐出量設定時間を短縮できる。
以上、本発明の実施例を図面により詳述したが、本発明の具体的な構成はこの実施例に限られるものではなく、本発明の要旨を逸脱しない範囲の設計の変更等があっても本発明に含まれる。
図1は液塗布装置の一例を示す模式図である。 図2は塗布ヘッドの電圧係数を示す線図である。 図3は初回検量工程と前回吐出量設定工程を示す流れ図である。 図4は次回吐出量設定工程を示す流れ図である。 図5は次回吐出量設定工程における検量動作を示す流れ図である。
符号の説明
10 液塗布装置
11 塗布ヘッド
20 制御装置
30 電子天秤

Claims (4)

  1. 複数の塗布ヘッドのそれぞれが備えるノズルから塗布液を吐出させて基板に塗布する液塗布方法において、
    各塗布ヘッドの吐出量の初回検量時に、当該塗布ヘッドのノズルの圧電素子に印加する電圧と、当該電圧で当該塗布ヘッドから吐出された吐出量とに基づいて、当該塗布ヘッドのノズルが単位の吐出量を実現するに必要な電圧を表す当該塗布ヘッドの電圧係数を求める初回検量工程と、
    各塗布ヘッドの吐出量の設定時に、初回検量時に求めた当該塗布ヘッドの電圧係数に基づいて、各塗布ヘッドの目標吐出量を吐出するに必要な電圧を求め、求めた電圧で当該塗布ヘッドを駆動する前回吐出量設定工程と、
    各塗布ヘッドの吐出量の次回設定時に、前回吐出量の設定時に用いた当該塗布ヘッドの電圧係数を用いる次回吐出量設定工程とを有することを特徴とする液塗布方法。
  2. 次回吐出量設定工程において、
    当該塗布ヘッドの前回吐出量の設定時に用いた電圧係数に基づいて求めた電圧で当該塗布ヘッドを駆動して得られる吐出量を測定し、この測定吐出量が必要吐出量の許容範囲外にあれば上記電圧係数を初回検量時と同様にして新たな電圧係数として求め直し、当該求め直した新たな電圧係数に基づいて当該塗布ヘッドの目標吐出量を吐出するに必要な電圧を求め、求めた電圧で当該塗布ヘッドを駆動する請求項1に記載の液塗布方法。
  3. 複数の塗布ヘッドのそれぞれが備えるノズルから塗布液を吐出させて基板に塗布する液塗布装置において、
    各塗布ヘッドを駆動してそれらのノズルから吐出される塗布液の吐出量を制御する制御装置を有してなり、
    この制御装置は、
    各塗布ヘッドの吐出量の初回検量時に、当該塗布ヘッドのノズルの圧電素子に印加する電圧と、当該電圧で当該塗布ヘッドから吐出された吐出量とに基づいて、当該塗布ヘッドのノズルが単位の吐出量を実現するに必要な電圧を表す当該塗布ヘッドの電圧係数を求め、
    各塗布ヘッドの吐出量の設定時に、初回検量時に求めた当該塗布ヘッドの電圧係数に基づいて、各塗布ヘッドの目標吐出量を吐出する必要な電圧を求め、求めた電圧で当該塗布ヘッドを駆動し、
    各塗布ヘッドの吐出量の次回設定時に、前回吐出量の設定時に用いた当該塗布ヘッドの電圧係数を用いることを特徴とする液塗布装置。
  4. 各塗布ヘッドの吐出量の次回設定時に、当該塗布ヘッドの前回吐出量の設定時に用いた電圧係数に基づいて求めた電圧で当該塗布ヘッドを駆動して得られる吐出量を測定し、この測定吐出量が必要吐出量の許容範囲外にあれば上記電圧係数を初回検量時と同様にして新たな電圧係数として求め直し、当該求め直した新たな電圧係数に基づいて当該塗布ヘッドの目標吐出量を吐出するに必要な電圧を求め、求めた電圧で当該塗布ヘッドを駆動する請求項3に記載の液塗布装置。
JP2008326086A 2008-12-22 2008-12-22 液塗布方法及び装置 Pending JP2010142789A (ja)

Priority Applications (1)

Application Number Priority Date Filing Date Title
JP2008326086A JP2010142789A (ja) 2008-12-22 2008-12-22 液塗布方法及び装置

Applications Claiming Priority (1)

Application Number Priority Date Filing Date Title
JP2008326086A JP2010142789A (ja) 2008-12-22 2008-12-22 液塗布方法及び装置

Publications (1)

Publication Number Publication Date
JP2010142789A true JP2010142789A (ja) 2010-07-01

Family

ID=42563772

Family Applications (1)

Application Number Title Priority Date Filing Date
JP2008326086A Pending JP2010142789A (ja) 2008-12-22 2008-12-22 液塗布方法及び装置

Country Status (1)

Country Link
JP (1) JP2010142789A (ja)

Cited By (3)

* Cited by examiner, † Cited by third party
Publication number Priority date Publication date Assignee Title
JP2021109178A (ja) * 2020-11-26 2021-08-02 Aiメカテック株式会社 塗布装置
JP2021109172A (ja) * 2020-01-09 2021-08-02 Aiメカテック株式会社 塗布装置
JP2021109136A (ja) * 2020-01-09 2021-08-02 Aiメカテック株式会社 塗布装置、及び塗布方法

Citations (4)

* Cited by examiner, † Cited by third party
Publication number Priority date Publication date Assignee Title
WO2007058259A1 (ja) * 2005-11-21 2007-05-24 Shibaura Mechatronics Corporation 塗布装置、塗布装置の制御方法、および液体吐出装置
JP2008145625A (ja) * 2006-12-08 2008-06-26 Seiko Epson Corp 描画システム、液状体の描画方法、カラーフィルタの製造方法、有機el素子の製造方法
JP2008149258A (ja) * 2006-12-18 2008-07-03 Seiko Epson Corp 液滴吐出方法、重量測定方法、液滴吐出装置
JP2008170310A (ja) * 2007-01-12 2008-07-24 Seiko Epson Corp 重量測定方法、液状体の吐出方法及び液状体の吐出装置

Patent Citations (4)

* Cited by examiner, † Cited by third party
Publication number Priority date Publication date Assignee Title
WO2007058259A1 (ja) * 2005-11-21 2007-05-24 Shibaura Mechatronics Corporation 塗布装置、塗布装置の制御方法、および液体吐出装置
JP2008145625A (ja) * 2006-12-08 2008-06-26 Seiko Epson Corp 描画システム、液状体の描画方法、カラーフィルタの製造方法、有機el素子の製造方法
JP2008149258A (ja) * 2006-12-18 2008-07-03 Seiko Epson Corp 液滴吐出方法、重量測定方法、液滴吐出装置
JP2008170310A (ja) * 2007-01-12 2008-07-24 Seiko Epson Corp 重量測定方法、液状体の吐出方法及び液状体の吐出装置

Cited By (4)

* Cited by examiner, † Cited by third party
Publication number Priority date Publication date Assignee Title
JP2021109172A (ja) * 2020-01-09 2021-08-02 Aiメカテック株式会社 塗布装置
JP2021109136A (ja) * 2020-01-09 2021-08-02 Aiメカテック株式会社 塗布装置、及び塗布方法
JP2021109178A (ja) * 2020-11-26 2021-08-02 Aiメカテック株式会社 塗布装置
JP7456625B2 (ja) 2020-11-26 2024-03-27 Aiメカテック株式会社 塗布装置

Similar Documents

Publication Publication Date Title
CN107128069B (zh) 调节喷墨打印装置的方法、喷墨打印方法、装置及其系统
TWI797090B (zh) 作業裝置及作業方法
CN101024334A (zh) 控制喷墨头喷墨特性的方法
KR101463488B1 (ko) 액체 재료의 충전 방법, 장치 및 프로그램의 기억 매체
JP2005007393A (ja) ペースト塗布器及びその制御方法
JP5044092B2 (ja) インクジェット塗布装置および塗布体の製造方法
JP2010142789A (ja) 液塗布方法及び装置
CN104875499B (zh) 液体排出装置及残留振动检测方法
JP2010204189A (ja) カラーフィルタの製造方法、表示装置の製造方法、および、塗布方法
US20090303274A1 (en) Droplet discharge device, method for discharging droplet, method for forming pattern, pattern formed member, electro-optical device, and electronic apparatus
US8740332B2 (en) Inkjet head drive method and inkjet head drive device
US20120120141A1 (en) Ink Discharge Apparatus And Method Of Controlling The Same
JP2021122795A (ja) 塗装装置、塗装方法及びプログラム
JP5657998B2 (ja) 液滴塗布装置及び液滴塗布方法
EP4357137A1 (en) Inkjet recording device and program
JP2008055781A (ja) 画像形成装置
JP5261954B2 (ja) インクジェット吐出装置
JP2010113071A (ja) 平面表示装置の製造方法
JP2007229958A (ja) 液滴吐出装置およびその制御方法
JP4839923B2 (ja) 液体噴射ヘッドの電圧制御装置、液体噴射ヘッドの電圧制御方法及び液体噴射装置。
WO2016166965A1 (ja) 液滴吐出方法、液滴吐出装置、プログラム
JP2010247077A (ja) 吐出量測定方法、液滴吐出方法、カラーフィルターの製造方法、および液滴吐出装置
KR102388032B1 (ko) 액적 토출 장치 및 방법
JP5619536B2 (ja) 塗布方法及び装置
TW201224583A (en) Inkjet applying apparatus

Legal Events

Date Code Title Description
A621 Written request for application examination

Effective date: 20111222

Free format text: JAPANESE INTERMEDIATE CODE: A621

A977 Report on retrieval

Free format text: JAPANESE INTERMEDIATE CODE: A971007

Effective date: 20120919

A131 Notification of reasons for refusal

Free format text: JAPANESE INTERMEDIATE CODE: A131

Effective date: 20121016

A521 Written amendment

Free format text: JAPANESE INTERMEDIATE CODE: A523

Effective date: 20121217

A02 Decision of refusal

Free format text: JAPANESE INTERMEDIATE CODE: A02

Effective date: 20130820