JP2005293327A - 光学的情報読取装置 - Google Patents
光学的情報読取装置 Download PDFInfo
- Publication number
- JP2005293327A JP2005293327A JP2004108567A JP2004108567A JP2005293327A JP 2005293327 A JP2005293327 A JP 2005293327A JP 2004108567 A JP2004108567 A JP 2004108567A JP 2004108567 A JP2004108567 A JP 2004108567A JP 2005293327 A JP2005293327 A JP 2005293327A
- Authority
- JP
- Japan
- Prior art keywords
- signal
- filtering unit
- gain control
- output
- optical information
- Prior art date
- Legal status (The legal status is an assumption and is not a legal conclusion. Google has not performed a legal analysis and makes no representation as to the accuracy of the status listed.)
- Granted
Links
- 230000003287 optical effect Effects 0.000 title claims abstract description 35
- 238000001914 filtration Methods 0.000 claims abstract description 52
- 238000006243 chemical reaction Methods 0.000 claims abstract description 11
- 230000014509 gene expression Effects 0.000 claims description 5
- 230000003321 amplification Effects 0.000 claims description 4
- 238000003199 nucleic acid amplification method Methods 0.000 claims description 4
- 230000002708 enhancing effect Effects 0.000 claims description 3
- 230000007274 generation of a signal involved in cell-cell signaling Effects 0.000 abstract description 2
- 238000010586 diagram Methods 0.000 description 12
- 238000000034 method Methods 0.000 description 10
- 230000001965 increasing effect Effects 0.000 description 5
- 239000003990 capacitor Substances 0.000 description 3
- 238000001514 detection method Methods 0.000 description 3
- 238000001579 optical reflectometry Methods 0.000 description 3
- 238000013016 damping Methods 0.000 description 2
- 230000000694 effects Effects 0.000 description 2
- 230000010354 integration Effects 0.000 description 2
- 230000001678 irradiating effect Effects 0.000 description 2
- 230000010363 phase shift Effects 0.000 description 2
- 238000003672 processing method Methods 0.000 description 2
- 108010076504 Protein Sorting Signals Proteins 0.000 description 1
- 230000002238 attenuated effect Effects 0.000 description 1
- 238000007796 conventional method Methods 0.000 description 1
- 230000007423 decrease Effects 0.000 description 1
- 239000000428 dust Substances 0.000 description 1
- 230000007613 environmental effect Effects 0.000 description 1
- 238000000605 extraction Methods 0.000 description 1
- 238000007689 inspection Methods 0.000 description 1
- 239000000463 material Substances 0.000 description 1
- 238000001228 spectrum Methods 0.000 description 1
- 239000000126 substance Substances 0.000 description 1
- 230000002194 synthesizing effect Effects 0.000 description 1
Images
Landscapes
- Networks Using Active Elements (AREA)
Abstract
【構成】 光信号を入力して電気信号に変換する光電変換部1と、その電気信号を電圧信号に変換するI/V変換器2と、その電圧信号を増幅するプリアンプ3と、その出力される電圧信号を入力して、後段のフィルタリング部の出力信号のレベルに応じて制御される利得で増幅する自動利得制御(AGC)アンプ4と、その出力信号を入力して、30KHz〜100KHzの周波数帯域の信号を周波数に応じて増強して出力するフィルタリング部5と、そのフィルタリング部の出力信号と基準レベルとを比較して、AGCアンプ4の利得を制御する利得制御信号を生成する利得制御信号生成部7と、フィルタリング部5の出力信号を二値化する二値化回路部とを具備する。
【選択図】 図1
Description
このようなバーコード記号や二次元コード記号等を読取対象とするバーコードスキャナや二次元コードスキャナ等の光学的情報読取装置には、レーザ方式が用いられることが多い。その場合、読取対象にレーザ光による光ビームを照射して走査し、その反射光による光信号を受光して電気信号に変換する。それをさらに二値化し、デジタル信号に変換して解析処理することによって、読取対象に書き込まれている情報を読み取る。
以下、図面を参照しながら背景技術を説明する。
このバーコード信号は、図中に示すように黒地、白地、バーコード記号の領域に分けられる。紙面ノイズPNは、白地の領域とバーコード記号の領域中の白部分に発生する。バーコード読取装置は、バーコード記号の情報だけを認識して正確に読み取ることが要求される。しかし、上記紙面ノイズPNはバーコード記号の情報だけを認識するための大きな阻害要因となっている。
バーコード信号の信号処理方法は幾つか存在するが、ここでは図7に示したバーコード信号を微分処理して、バーコード記号を認識する従来技術に関して説明する。
バーコード記号は、白と黒のバー幅(線幅)あるいはそのバー幅の変化点(以後「エッジ」と称す)に情報を持ち、そのバー幅のエッジを抽出することによってバーコード記号を認識することができる。
図8に示した微分信号をさらに微分して、図9に示す二階微分信号波形を得る。前述したエッジは、この二階微分信号波形が零レベルを横切る位置(以後「ゼロクロス」と称す)に存在する。しかし、この二階微分信号に含まれる紙面ノイズによって、ゼロクロスがバーコード情報のゼロクロス以外にも多数存在する。そこで、バーコード情報だけのゼロクロスを抽出するために次のような処理を行っている。
図8に示したように、微分信号波形に対して上限レベルと下限レベルを設定し、微分信号がその両レベルを超える領域(以後「ウインドウ」と称す)を検出する。
しかし、バーコード信号に前述した紙面ノイズ光や外乱光、回路ノイズなどのノイズによる信号が含まれるため、その読取性能が著しく劣化される。特に、紙面ノイズ光は大きな阻害要因となっており、その対策が急務となっている。
バーコードリーダ等の光学的情報読取装置におけるこのような各種のノイズ影響を抑える技術としては、例えば特許文献1,2に見られるようなものがある。
この発明は、このような背景に鑑みてなされたものであり、光学的情報読取装置における紙面ノイズによる不具合を解消し、バーコード記号や二次元コード記号などの読取対象の認識率を高め、読取性能を向上させることを目的とする。
すなわち、光信号を入力して電気信号に変換する光電変換部と、その電気信号を電圧信号に変換して増幅する増幅部と、その増幅部から出力される電圧信号を入力して、後段の出力信号のレベルに応じて制御される利得で増幅する自動利得制御アンプと、その自動利得制御アンプから出力される信号を入力して、30KHz〜100KHzの周波数帯域の信号を周波数の増加に応じて増強して出力するフィルタリング部と、そのフィルタリング部の出力信号と基準レベルとを比較して、上記自動利得制御アンプの利得を制御する利得制御信号を生成する利得制御信号生成部と、上記フィルタリング部の出力信号を二値化する二値化回路部とを具備する。
そして、上記二値化回路部によって二値化された信号に基づいて読取対象の情報を読み取るようにしたものである。
また、上記フィルタリング部が高域強調特性を有し、その特性は分母と分子がそれぞれラプラス演算子による多項式からなり、その分母が二次以上の次数を有し、分子が偶数次で且つ分母の次数以下の次数である分数式で表わされるようにするのが望ましい。
[実施例の概要]
この発明の実施例は、光電変換部で光信号を電気信号から二値化したバーコード信号するまでの信号処理回路中に30KHz〜100KHzの周波数帯域の信号を周波数の増加に応じて増強して出力するフフィルタリング部を設け、検出信号中のバーコード信号成分を増強して紙面ノイズの影響を除く。具体的には、紙面ノイズとバーコード記号との差異(電圧差)を大きくし、両者の信号S/Nを改善する。
そこで先ず、バーコード信号と紙面ノイズに関して説明する。
バーコード記号上をレーザー光源で走査することによって、その反射光が得られ、その反射光をフォトダイオードによって電気信号に変換するのは従来と同様である。
このとき、バーコード本来の反射光sig(t)は、LD(t)とbar(t)との畳み込み積分の結果として、紙面反射ノイズ成分noise(t)は、paper(t)とLD(t)との畳み込み積分の結果として、それぞれ次の数1の式(1)及び式(2)によって得られる。
図4に紙面ノイズ の周波数特性を示す。横軸は周波数、縦軸は反射光量に相当する紙面ノイズであり、その値を対数(dB)で表現している。この図4は紙面(白地)からの反射光をフォトダイオードで電気信号に変換し、その結果をスペクトラムアナライザで測定したものである。
このフィルタリング部の特性を示す伝達関数H(s)は次の数2の式(3)で表わされる。
この式(3)において、条件を下記に設定し、フィルタリング部に入力する入力信号波形と、フィルタリング部の出力信号波形とを比較する。
K=3.0、 ζ=0.7、 ωn=2π*100e3
図6にそのフィルタリング部の周波数特性を示す。この周波数特性は、10KHz以下の低周波域では入力信号レベルと出力信号レベルが略同じであるが、10KHzを越えると次第に出力レベルが増強され、30KHz〜100KHzの周波数帯域では、周波数の増加に応じて傾斜をもって増強度が大きくなる。100KHz以上の高周波領域でも平坦に増強する特性になっているが、この領域にはバーコード信号成分はないので、出力側の後段に100KHz以下の信号成分のみを通過させるローパスフィルタ設けて、100KHz以上の高周波成分は除去することができる。
次に、このフィルタリング部を含むこの発明による光学的情報読取装置の一実施例の構成を図1〜図3によって説明する。
図1は、その光学的情報読取装置における光電変換部から二値化回路までの構成を示すブロック図である。そのため、レーザ光源とそのレーザ光を読取対象に対して照射して走査する光走査部や、二値化したバーコード信号からバーコード記号の情報を読み取るデコーダなどは図示を省略している。
4は自動利得制御(AGC)アンプであり、プリアンプ3から出力される電圧信号を入力して、後段のフィルタリング部5の出力信号のレベルに応じて制御される利得で増幅する。
7は利得制御信号生成部であり、フィルタリング部5の出力信号波形のピーク値を検出するピーク値検出器71と、基準レベルの電圧信号を出力する基準レべル設定器72と、比較器73とからなり、比較器73が、ピーク値検出器71によって検出されるフィルタリング部5の出力信号波形のピーク値と基準レべル設定器72から出力される基準レベルとを比較して、自動利得制御アンプ4の利得を制御する利得制御信号を生成する。
二値化回路6は、前述の各部によって波形処理された信号をフィルタリング部5から受け取り、バーコード信号をパルス信号列として出力する機能を有する。この二値化回路6の機能は従来と同様であり、低域通過(ローパス)フィルタやロジック回路で構成され、バーコード記号に対応したパルス列を出力する。
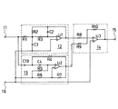
ここで、図1におけるフィルタリング部5の構成の一例を図2及び図3によって説明する。図2はフィルタリング部5の構成を示すブロック図、図3はその具体的な回路例を示す回路図である。
11はこのフィルタリング部5への入力端子、12は入力端子11に接続されたローパスフィルタ(以下「LPF」と略称する)、13は入力端子11に接続されたハイパスフィルタ(以下「HPF」と略称する)である。14は加算器であって、LPF12とHPF13の各出力信号を加算して、出力端子15に出力する。ここで、HPF13の出力はマイナスの信号として出力される。したがって、加算器14はLPF12の出力からHPF13の出力を減算した結果を出力することになる。
この図2に示した回路構成によっ、図6に示した周波数特性を有するフィルタリング部を実現している。
このフィルタリング部の特性は前述した伝達関数を表わす式(3)によるものとする。この式(3)は次の数3に示す式(4)に変形できる。
Kはブースト係数である
式(3)の位相特性ψ(ω)はラプラス演算子sをj・ωとおいて、次式で表わすことができる。ここで、jは虚数である。
ψ(ω)=tan-1(分子の虚部/分子の実部)−tan-1(分母の虚部/分母の実部)
この式の右辺第1項の位相、すなわち式(3)の分子の位相は0となる。したがって、周波数ωでその位相は0となる。
群遅延τ(ω)、すなわち位相の周波数微分は次式で定義される。
τ(ω)=dψ/dω
この式において、群遅延が周波数軸において一定であることは、周波数の異なる波(信号)の遅れ時間が一定であるのと等価であり、複数の波(周波数の異なる波)からなる合成波に歪が生じないことになる。
また、周波数が低い時は式(3)のラプラス演算子sを0(零)と置けるので、式(3)は次式に近似できる。
H(0)=ωn 2/ωn 2=1
また、周波数が高い時は式(3)のラプラス演算子sを無限大(∞)と置いて、次式で近似できる。
H(∞)=−K・s2/s2=−K
したがって、式(3)において、分子側の多項式が分母側の多項式の次数以下の次数にすることにより、sが無限大になったときにH(s)が無限大にならないようにする。
また、式(3)の分子の多項式は偶数で且つ分母の次数以下の次数であるが、偶数の次数には0次も含むのは勿論である。
この図3において、図2と対応する部分には同一の符号を付している。なお、16は基準電圧が印加される端子である。
この図3に示すフィルタリング部は、LPF12は、オペアンプU1と3個の抵抗R1〜R3と2個のコンデンサC1,C2によって図示のように回路構成されている。HPF13は、オペアンプU2と4個の抵抗R4〜R7と2個のコンデンサC3,C4によって図示のように回路構成されている。そして、加算器14は、オペアンプU3と3個の抵抗R8〜R10によって図示のように回路構成されている。
加算器14を構成している抵抗R8〜R10の抵抗値を任意の値に設定することによって、式(5)の利得(ゲイン)や式(9)のブースト係数Kを決定することができる。
図3の回路はオペアンプを用いて実現したこのイコライザ特性を持つ回路構成である。
そして、バーコード記号等の読取対象の信号と紙面ノイズとの信号S/Nを改善でき、読み取り性能を大幅に改善することができる。
4:自動利得制御(AGC)アンプ 5:フィルタリング部(イコライザ)
6:二値化回路 7:利得制御信号生成部 11:入力端子 12:ローパスフィルタ(LPF) 13:ハイパスフィルタ(HPF) 14:加算器 15:出力端子 16:基準電圧が印加される端子 71:ピーク値検出器 72:基準レベル設定器 73:比較器 U1〜U3:オペアンプ R1〜R10:抵抗
C1〜C4:コンデンサ
Claims (3)
- 光反射率の異なる部分で情報を表記した読取対象を光ビームで走査し、その反射光による光信号を電気信号に変換して前記読取対象の情報を読み取る光学的情報読取装置であって、
前記光信号を入力して電気信号に変換する光電変換部と、
前記電気信号を電圧信号に変換して増幅する増幅部と、
該増幅部から出力される電圧信号を入力して、後段の出力信号のレベルに応じて制御される利得で増幅する自動利得制御アンプと、
該自動利得制御アンプから出力される信号を入力して、30KHz〜100KHzの周波数帯域の信号を周波数の増加に応じて増強して出力するフィルタリング部と、
該フィルタリング部の出力信号のレベルに応じて、前記自動利得制御アンプの利得を制御する利得制御信号を生成する利得制御信号生成部と、
前記フィルタリング部の出力信号を二値化する二値化回路部とを具備し、
該二値化回路部によって二値化された信号に基づいて前記読取対象の情報を読み取るようにしたことを特徴とする光学的情報読取装置。 - 請求項1記載の光学的情報読取装置であって、
前記フィルタリング部が、ハイパスフィルタと、ローパスフィルタと、該ハイパスフィルタとローパスフィルタの出力信号を加算する加算器とから構成されており、波形等化機能を有することを特徴とする光学的情報読取装置。 - 請求項1又は2記載の光学的情報読取装置であって、
前記フィルタリング部が高域強調特性を有し、その特性は分母と分子がそれぞれラプラス演算子による多項式からなり、その分母が二次以上の次数を有し、分子が偶数次で且つ前記分母の次数以下の次数である分数式で表わされることを特徴とする光学的情報読取装置。
Priority Applications (1)
| Application Number | Priority Date | Filing Date | Title |
|---|---|---|---|
| JP2004108567A JP4197308B2 (ja) | 2004-03-31 | 2004-03-31 | 光学的情報読取装置 |
Applications Claiming Priority (1)
| Application Number | Priority Date | Filing Date | Title |
|---|---|---|---|
| JP2004108567A JP4197308B2 (ja) | 2004-03-31 | 2004-03-31 | 光学的情報読取装置 |
Publications (3)
| Publication Number | Publication Date |
|---|---|
| JP2005293327A true JP2005293327A (ja) | 2005-10-20 |
| JP2005293327A5 JP2005293327A5 (ja) | 2007-05-10 |
| JP4197308B2 JP4197308B2 (ja) | 2008-12-17 |
Family
ID=35326176
Family Applications (1)
| Application Number | Title | Priority Date | Filing Date |
|---|---|---|---|
| JP2004108567A Expired - Fee Related JP4197308B2 (ja) | 2004-03-31 | 2004-03-31 | 光学的情報読取装置 |
Country Status (1)
| Country | Link |
|---|---|
| JP (1) | JP4197308B2 (ja) |
Cited By (5)
| Publication number | Priority date | Publication date | Assignee | Title |
|---|---|---|---|---|
| JP2011503712A (ja) * | 2007-11-08 | 2011-01-27 | 株式会社オプトエレクトロニクス | 光線検知のための信号処理 |
| JP2011226978A (ja) * | 2010-04-22 | 2011-11-10 | Toyota Central R&D Labs Inc | 送受信信号相関検出装置及び距離測定装置 |
| CN104205125A (zh) * | 2012-04-03 | 2014-12-10 | Opto电子有限公司 | 条形码读取器所用的可变增益放大器 |
| JP5902859B1 (ja) * | 2015-02-27 | 2016-04-13 | 株式会社オプトエレクトロニクス | 光学的情報読取装置の制御回路 |
| CN112507754A (zh) * | 2020-12-07 | 2021-03-16 | 苏州浩创信息科技有限公司 | 扫描解码系统和方法 |
-
2004
- 2004-03-31 JP JP2004108567A patent/JP4197308B2/ja not_active Expired - Fee Related
Cited By (6)
| Publication number | Priority date | Publication date | Assignee | Title |
|---|---|---|---|---|
| JP2011503712A (ja) * | 2007-11-08 | 2011-01-27 | 株式会社オプトエレクトロニクス | 光線検知のための信号処理 |
| JP2011226978A (ja) * | 2010-04-22 | 2011-11-10 | Toyota Central R&D Labs Inc | 送受信信号相関検出装置及び距離測定装置 |
| CN104205125A (zh) * | 2012-04-03 | 2014-12-10 | Opto电子有限公司 | 条形码读取器所用的可变增益放大器 |
| JP5902859B1 (ja) * | 2015-02-27 | 2016-04-13 | 株式会社オプトエレクトロニクス | 光学的情報読取装置の制御回路 |
| CN112507754A (zh) * | 2020-12-07 | 2021-03-16 | 苏州浩创信息科技有限公司 | 扫描解码系统和方法 |
| CN112507754B (zh) * | 2020-12-07 | 2023-12-22 | 苏州浩创信息科技有限公司 | 扫描解码系统和方法 |
Also Published As
| Publication number | Publication date |
|---|---|
| JP4197308B2 (ja) | 2008-12-17 |
Similar Documents
| Publication | Publication Date | Title |
|---|---|---|
| CN102622569B (zh) | 具有边缘检测增强的条码读取器 | |
| US6382511B1 (en) | Methods and apparatus for digitizing and processing of analog barcode signals | |
| US20040129784A1 (en) | Method of reading information and apparatus therefor, method of acquring signal for use with information reading apparatus, method of processing band limitation, method of extractingtiming point amplitude and method of processing signal thereof, read signal processing unit, and metthod of procesing read signal and processing apparatus thereof | |
| JP4197308B2 (ja) | 光学的情報読取装置 | |
| US7775434B2 (en) | Bar-code reading apparatus and bar-code reading method | |
| JP2003308476A (ja) | バーコード読み取り装置 | |
| US6502751B1 (en) | Methods and apparatus for dual thresholding in processing of barcode signals | |
| EP1797521B1 (en) | Threshold signal generator and method for determining a threshold for edge detection based on an undifferentiated equalized scan line signal | |
| EP1217571B1 (en) | Method and device for focusing an electrical signal representative of an optical code | |
| JP5398653B2 (ja) | デコード方法及びデコード処理装置 | |
| JP3475529B2 (ja) | 光学情報読み取り装置の信号処理装置 | |
| JP2011159178A (ja) | 光学的情報読取装置、光学的情報読取方法及びデジタルフィルタの作成方法 | |
| JP2004252896A (ja) | バーコード読取装置 | |
| JP2010182262A (ja) | 情報読み取り装置 | |
| JP3341026B2 (ja) | バーコード読み取り装置 | |
| EP1205874A2 (en) | Methods and apparatus for area weighted mean processing of barcode signals | |
| JP5441200B1 (ja) | バーコード読取装置及びバーコード読取方法 | |
| US7055748B2 (en) | Barcode reader, method and program for reading barcode, and module-point extracting apparatus | |
| JP3194631B2 (ja) | バーコード読取装置 | |
| KR100680664B1 (ko) | 바코드 판독 장치, 바코드 판독 방법, 바코드 판독 프로그램을 저장한 기록 매체 및 모듈점 추출 장치 | |
| EP1519295A1 (en) | Bar code reading apparatus and bar code reading program | |
| JPH09304291A (ja) | 異物検査装置 | |
| JP2005004511A (ja) | バーコード読取装置 | |
| JP2011503712A (ja) | 光線検知のための信号処理 | |
| JPS63226789A (ja) | バ−コ−ド検出装置 |
Legal Events
| Date | Code | Title | Description |
|---|---|---|---|
| A521 | Written amendment |
Free format text: JAPANESE INTERMEDIATE CODE: A523 Effective date: 20070316 |
|
| A621 | Written request for application examination |
Free format text: JAPANESE INTERMEDIATE CODE: A621 Effective date: 20070316 |
|
| A131 | Notification of reasons for refusal |
Free format text: JAPANESE INTERMEDIATE CODE: A131 Effective date: 20080415 |
|
| A521 | Written amendment |
Free format text: JAPANESE INTERMEDIATE CODE: A523 Effective date: 20080612 |
|
| TRDD | Decision of grant or rejection written | ||
| A01 | Written decision to grant a patent or to grant a registration (utility model) |
Free format text: JAPANESE INTERMEDIATE CODE: A01 Effective date: 20080924 |
|
| A01 | Written decision to grant a patent or to grant a registration (utility model) |
Free format text: JAPANESE INTERMEDIATE CODE: A01 |
|
| A61 | First payment of annual fees (during grant procedure) |
Free format text: JAPANESE INTERMEDIATE CODE: A61 Effective date: 20080925 |
|
| FPAY | Renewal fee payment (prs date is renewal date of database) |
Free format text: PAYMENT UNTIL: 20111010 Year of fee payment: 3 |
|
| R150 | Certificate of patent (=grant) or registration of utility model |
Free format text: JAPANESE INTERMEDIATE CODE: R150 |
|
| FPAY | Renewal fee payment (prs date is renewal date of database) |
Free format text: PAYMENT UNTIL: 20111010 Year of fee payment: 3 |
|
| FPAY | Renewal fee payment (prs date is renewal date of database) |
Free format text: PAYMENT UNTIL: 20121010 Year of fee payment: 4 |
|
| FPAY | Renewal fee payment (prs date is renewal date of database) |
Free format text: PAYMENT UNTIL: 20121010 Year of fee payment: 4 |
|
| FPAY | Renewal fee payment (prs date is renewal date of database) |
Free format text: PAYMENT UNTIL: 20131010 Year of fee payment: 5 |
|
| LAPS | Cancellation because of no payment of annual fees |
