CN202382449U - Solar water heater capable of automatically spraying water at constant temperature - Google Patents

Solar water heater capable of automatically spraying water at constant temperature Download PDF

Info

Publication number
CN202382449U
CN202382449U CN 201120369053 CN201120369053U CN202382449U CN 202382449 U CN202382449 U CN 202382449U CN 201120369053 CN201120369053 CN 201120369053 CN 201120369053 U CN201120369053 U CN 201120369053U CN 202382449 U CN202382449 U CN 202382449U
Authority
CN
China
Prior art keywords
water
temperature
pipe
solar
heater
Prior art date
Legal status (The legal status is an assumption and is not a legal conclusion. Google has not performed a legal analysis and makes no representation as to the accuracy of the status listed.)
Expired - Fee Related
Application number
CN 201120369053
Other languages
Chinese (zh)
Inventor
樊光柱
Current Assignee (The listed assignees may be inaccurate. Google has not performed a legal analysis and makes no representation or warranty as to the accuracy of the list.)
Fan Hulong
Original Assignee
Individual
Priority date (The priority date is an assumption and is not a legal conclusion. Google has not performed a legal analysis and makes no representation as to the accuracy of the date listed.)
Filing date
Publication date
Application filed by Individual filed Critical Individual
Priority to CN 201120369053 priority Critical patent/CN202382449U/en
Application granted granted Critical
Publication of CN202382449U publication Critical patent/CN202382449U/en
Anticipated expiration legal-status Critical
Expired - Fee Related legal-status Critical Current

Links

Images

Classifications

    • YGENERAL TAGGING OF NEW TECHNOLOGICAL DEVELOPMENTS; GENERAL TAGGING OF CROSS-SECTIONAL TECHNOLOGIES SPANNING OVER SEVERAL SECTIONS OF THE IPC; TECHNICAL SUBJECTS COVERED BY FORMER USPC CROSS-REFERENCE ART COLLECTIONS [XRACs] AND DIGESTS
    • Y02TECHNOLOGIES OR APPLICATIONS FOR MITIGATION OR ADAPTATION AGAINST CLIMATE CHANGE
    • Y02EREDUCTION OF GREENHOUSE GAS [GHG] EMISSIONS, RELATED TO ENERGY GENERATION, TRANSMISSION OR DISTRIBUTION
    • Y02E10/00Energy generation through renewable energy sources
    • Y02E10/40Solar thermal energy, e.g. solar towers

Landscapes

  • Heat-Pump Type And Storage Water Heaters (AREA)
  • Domestic Hot-Water Supply Systems And Details Of Heating Systems (AREA)

Abstract

The utility model discloses a solar water heater capable of automatically spraying water at constant temperature. The solar water heater comprises a solar hot water device for generating hot water, a control centre and a water mixing valve. A hot water outlet of the solar hot water device is connected with a water outlet pipe; the water mixing valve is sued for automatically adjusting cold/hot water inflow or automatically heating sprayed water according to the required water temperature pre-set by the control centre; a water outlet of the water outlet pipe is communicated with a hot water inlet of the water mixing valve; and a cold water inlet is connected with a cold water pipe in which tap water flows. According to the solar water heater, the full-automatic electric water mixing valve is introduced, and water is automatically mixed to reduce the temperature when the temperature of the water flowing out of the solar hot water device is higher than the set temperature; and an electric heater is started to raise the water temperature to the set temperature when the temperature of the water flowing out of the solar hot water device is lower than the set temperature, so that the device is much convenient to use. As a convenient and practical solar water heater, the solar water heater capable of automatically spraying water at constant temperature can be widely applied to daily life.

Description

A kind of solar water heater of automatic constant-temperature water outlet
Technical field
The utility model relates to a kind of water heater, particularly a kind of solar water heater of automatic constant-temperature water outlet.
Background technology
Solar water heater is converted into heat energy to solar energy, and water is heated to high-temperature from low temperature, uses to satisfy the hot water of people in life, production.General solar water heater is made up of heat collector (lighting device), storage tank and related accessories, converts solar energy to heat energy and mainly relies on thermal-collecting tube.Heat collector receives the solar radiation surface temperature high, and thermal-collecting tube opaco temperature is low, and water just produces temperature difference reaction in the pipe, and the principle of utilizing hot water come-up cold water to sink makes the water generates microcirculation and reaches required hot water.Can provide free hot water just because of solar water heater, it is quick to be easy to use, and solar water heater has been come into huge numbers of families, and particularly at long southern area of sunshine-duration, solar water heater is seen everywhere especially.
But there are many drawbacks in present solar water heater:
(1) nowadays solar water heater all directly usefulness be the water in the attemperater, if not bathing in several days is arranged continuously, the water in the water tank has just become stagnant water, breed bacteria is unfavorable for healthy bathing easily.
(2) when the water temperature in the attemperater can't reach bathing and requires; Need to start electric heater water all in the water tank all is heated to established temperature, if water does not use up in the water tank, when using blanking time longer next time; Water temperature can be reduced to below the serviceability temperature; Also to reheat the water in the water tank, the resource that wastes energy, and also heat time heating time is also long.In addition, if adopt electric energy auxiliary, also need the installation room external circuit to be connected to water heater to the heating of the water in the water tank, be not easy to install, the probability that breaks down is also high.
(3) after hot water is received mixed water valve, the cold and hot entry ratio that generally also needs the mixed water valve of manual adjustment is to temperature required, and it is inconvenient to use.
(4) because present solar water heater basically all is placed on roof, effluent pipe mouth and bathroom distance are generally long, before the every day of the bathing for the first time, need emit the cold water in the outlet pipe, relatively waste water resource.
(5) be the water in the water tank owing to what use, water heater has determined water outlet hydraulic pressure for the relative altitude of bathroom, if drop is less, the water outlet hydraulic pressure of gondola water faucet is just smaller so, is not easy to bathing.
The utility model content
The utility model technical issues that need to address are: a kind of solar water heater of automatic constant-temperature water outlet of practicality is provided, mixes water valve device through the control of this control centre, regulate the hot and cold water inflow automatically or heat water outlet automatically and reach preset required water temperature.
In order to solve the technical scheme that above-mentioned technical problem the utility model adopted be:
A kind of solar water heater of automatic constant-temperature water outlet; Comprise the apparatus for heating water by solar energy that is used to produce hot water; The hot water outlet of said apparatus for heating water by solar energy is connected with an outlet pipe, and this solar water heater also comprises a control centre, and regulates the hot and cold water inflow automatically or heat the mixed water valve device of water outlet automatically through the preset required water temperature of this control centre; The delivery port of said outlet pipe is switched to and mixes in the water valve device, and mixed water valve device also is connected with the cold water pipe that is connected with running water.
Further; The concrete structure of said mixed water valve device does; Comprise valve body and actuating motor; Extend to the rotation valve shaft that is provided with the hot inflow of a controlled refrigeration outside the valve body from said valve body central authorities; Said actuating motor drive to mix the water valve axle through transmission mechanism and rotates, and the outer and water outlet of the hot and cold water inlet of valve body is provided with cold water temperature sensor, hot water temperature's sensor and electric heater outward successively, also is provided with the mixed water valve left limit and the mixed water valve right limit that are used for limit rotation valve shaft hard-over in the said valve body; Said valve body delivery port also is provided with the leaving water temperature sensor outward, and described actuating motor, cold water temperature sensor, hot water temperature's sensor, leaving water temperature sensor, electric heater, mixed water valve left limit and mixed water valve right limit are connected in the control centre by lead.
Further, the annexation of described transmission mechanism is that gear-gear connection, turbine are connected with gear, synchronously band is connected with synchronizing wheel or wheel and chain link with taking turns.
Further, described solar water heater comprises that also being connected to control centre is used for showing in real time the display of presetting coolant-temperature gage and leaving water temperature.
Further; Described apparatus for heating water by solar energy comprises attemperater that is used for water storage and the lighting device that is used to absorb sunshine; Both are communicated with through circulation pipe, all are equipped with exchange working medium in said attemperater, lighting device and the circulation pipe, also are provided with heat exchanger in the attemperater; Said heat exchanger one end is communicated with water inlet pipe, and the other end is communicated with outlet pipe.
Further; Described apparatus for heating water by solar energy comprises attemperater that is used for water storage and the lighting device that is used to absorb sunshine; Both are communicated with through circulation pipe, all are equipped with exchange working medium in said attemperater, lighting device and the circulation pipe, and the bottom of attemperater is connected with a water inlet pipe; The delivery port of attemperater bottom or bottom is connected to the water inlet of hot water that mixes water valve, also is provided with automatic water-supply apparatus in the attemperater.
Further, said circulation pipe is divided into two straight tubes and stretches in the attemperater from the bottom, and wherein a pipe port is higher than another pipe port.
Further, said heat exchanger is that helical form or centre are the high heat conduction pipe or the flat tube of arc for the rectangle two ends.
Further, running water before getting into apparatus for heating water by solar energy and cold water pipe also through a field processor, in the interior water pipe of said field processor or the pipe outer wall bilateral symmetry be distributed with the different permanent magnet of some polarity.
Further, also be provided with exhaust outlet on the said attemperater, the bottom is connected with one and is located at outdoor filling pipe, and said filling pipe also is provided with antifreeze pipeline heater outward.
The beneficial effect of the utility model is: because the solar water heater of the utility model has been introduced the full-automatic water valve device that mixes; Should mix water valve device controlled center control, after presetting required water temperature, when the hot water water temperature of in apparatus for heating water by solar energy, coming out is higher than preset temperature; Control centre can regulate cold and hot inflow automatically; When the hot water water temperature was lower than preset temperature, control centre is control heating water outlet automatically, made the leaving water temperature that mixes water valve reach preset temperature automatically; Whole constant-temperature effluent process need not Artificial Control, and the utility model device uses very convenient.
Description of drawings
Below in conjunction with accompanying drawing and embodiment the utility model is described further.
Fig. 1 is the utility model structure chart;
Fig. 2 is that the utility model adopts vertical attemperater structure drawing of device;
Fig. 3 is that the utility model adopts horizontal attemperater structure drawing of device;
Fig. 4 is that the utility model adopts the gravity tank structure chart;
Fig. 5 is a kind of heat converter structure vertical view;
Fig. 6 is the heat converter structure side view of Fig. 5;
Fig. 7 is the electrical connection diagram of the utility model water temperature control system;
Fig. 8 is the schematic diagram that lighting device adds hot water;
Fig. 9 is the front view that the utility model first is installed embodiment;
Figure 10 is the corresponding side view of Fig. 9;
Figure 11 is that the utility model second is installed example structure figure.
The specific embodiment
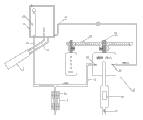
With reference to Fig. 1; A kind of solar water heater of automatic constant-temperature water outlet; Comprise the apparatus for heating water by solar energy 9 that is used to produce hot water; The hot water outlet of said apparatus for heating water by solar energy 9 is connected with an outlet pipe 42, also comprises a control centre 6, and presets the mixed water valve device 5 that required water temperatures are regulated the hot and cold water inflow automatically or heated water outlet automatically through this control centre 6; The delivery port of said outlet pipe 42 is switched to through magnetic valve and mixes water valve device 5, mixes water valve device 5 and also is connected with the cold water pipe 43 that is connected with running water.
With reference to Fig. 2; Said mixed water valve device 5 can be that automatic temperature-control mixes water valve; Comprise valve body 51 and actuating motor 52; Extend to the rotation valve shaft 53 that is provided with the hot inflow of a controlled refrigeration outside the valve body 51 from said valve body 51 central authorities; Said actuating motor 52 drives through transmission mechanism 54 and rotates valve shafts 53 and rotate, and the hot and cold water inlet of valve body 51 is outer to be provided with cold water temperature sensor 55, hot water temperature's sensor 56 and electric heater 58 outward successively with delivery port, also is provided with the mixed water valve left limit 533 and the mixed water valve right limit 534 that are used for limit rotation valve shaft 53 hard-overs in the said valve body 51; Said valve body 51 delivery port places also are provided with leaving water temperature sensor 57; Preferably, the annexation of described transmission mechanism 54 is that gear-gear connection, turbine are connected with gear, synchronous band is connected with synchronizing wheel or wheel is connected with wheel with chain, and described actuating motor 52 is stepper motor, servomotor, direct current generator, brushless electric machine.
This solar energy water heater device comprises that also being connected to control centre 6 is used for showing in real time the display 7 of presetting water temperature and leaving water temperature.With reference to Fig. 7; Described actuating motor 52, cold water temperature sensor 55, hot water temperature's sensor 56, leaving water temperature sensor 57, electric heater 58, mix water valve left limit 533 and mixed water valve right limit 534 all is electrically connected in the control centre 6; Through control centre's 6 preset required water temperatures; Come accurate control actuating motor 52 to drive and rotate valve shaft 53 rotations, realize that the cold and hot inflow of control reaches required leaving water temperature, and on display 7, show preset temperature and leaving water temperature in real time through transmission mechanism 54; When the water temperature in the water tank was higher than design temperature, automatic water-mixing reduced temperature; It is to start electric heater 58 water temperature is risen to design temperature that water temperature in water tank is lower than design temperature.
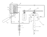
With reference to Fig. 2, a kind of solar water heater of automatic constant-temperature water outlet comprises attemperater 1 that is used for water storage and the lighting device 2 that is used to absorb sunshine; Both are communicated with through circulation pipe 3, all are equipped with exchange working medium in said attemperater 1, lighting device 2 and the circulation pipe 3, also are provided with heat exchanger 4 in the attemperater 1; Said heat exchanger 4 one ends are communicated with water inlet pipe 41, and the other end is communicated with outlet pipe 42, and the delivery port of said outlet pipe 42 also is switched to a cold water pipe 43 and mixes in the water valve device 5; Said circulation pipe 3 is divided into two straight tubes and stretches in the attemperater 1 from the bottom; And wherein a pipe port is higher than another pipe port, and said lighting device 2 is solar water heater heat collectors commonly used, converts the radiant energy of the sun into heat energy; It can be vacuum tube collector or flat plate collector; Special, preferably adopting the reducing evacuated pipe of full glass, its energy conversion efficiency will exceed 20% ~ 43% than common.What wherein Fig. 2 adopted is vertical attemperater, and Fig. 4 employing is horizontal attemperater.
With reference to Fig. 3; The solar water heater structure figure of gravity type water tank, described apparatus for heating water by solar energy 9 comprise attemperater 1 that is used for water storage and the lighting device 2 that is used to absorb sunshine, and both are communicated with through circulation pipe 3; All be equipped with exchange working medium in said attemperater 1, lighting device 2 and the circulation pipe 3; The bottom of attemperater 1 is connected with a water inlet pipe 41, and the delivery port of attemperater 1 is connected to outlet pipe 42, also is provided with automatic water-supply apparatus 12 in the attemperater 1.Be outside equipped with the magnetic valve that control is intake at the water inlet of hot water that mixes water valve, by control centre's 6 controls, when using, open automatically, the time spent does not close automatically.After solar energy heated the water in the water tank, hot water advanced magnetic valve through outlet pipe 42 and flowed to valve body 51.
Special; In order to improve heat exchanger effectiveness; At least reach more than 95%; Heat exchanger 4 can adopt various structures and distortion thereof, increases the contact area of working medium in heat exchanger 4 and the attemperater 1 as far as possible, can be that screw type, waveform, intersection are mutually around the pipe of formula or flat tube or the like such as heat exchanger 4; Special to long attemperater 1, with reference to Fig. 5, Fig. 6, be the structure of arc for the rectangle two ends in the middle of heat exchanger 4 adopts; And range upon range ofly go out certain altitude; Running water mobile distance in heat exchanger 4 increases like this, and contact area also increases, and conversion efficiency is high.Simultaneously, in order further to improve thermal transition efficient, heat exchanger 4 is highly heat-conductive material pipes, such as extraordinary aluminum pipe, copper pipe, aluminium-alloy pipe.In order to reduce cost the extraordinary aluminum pipe of preferential employing under the prerequisite that guarantees health.
Further as preferred embodiment; Said working medium is the bigger and cheap solution of specific heat capacity; Working medium could be stored more energy like this, and preferred running water is simultaneously because storage is working medium in the attemperater 1; Have certain evaporation, be provided with exhaust outlet 11 in order to keep the consistent said attemperater of water tank external and internal pressure 1 top; In order to guarantee that enough working medium is arranged in the water tank; Water tank bottom is connected with a filling pipe 44, also is provided with automatic water-supply apparatus 12 in the attemperater 1, when working medium reduces to some; Working medium is injected attemperater 1 from filling pipe 44; Preferably, said automatic water-supply apparatus 12 is magnetic valve automatic water-supply apparatus or ball float water-supply apparatus, if automatic water-supply apparatus 12 is magnetic valves; Also will establish a level sensor in attemperater 1 inside so, level sensor and magnetic valve all are connected to control centre 6 and carry out water level monitoring and automatic loading water.
Further, also be provided with pipeline heaters 442 outside the described filling pipe 44 as preferred embodiment.In the time of winter, the water in the filling pipe 44 may freeze, and the bursting by freezing water pipe causes systemic breakdown, so increase pipeline heaters outside the filling pipe 44 again, can finely address this problem.
Further as preferred embodiment, running water gets into before water inlet pipe 41 and the cold water pipe 43 also through a field processor 8, in the water pipe in the said field processor 8 or the pipe outer wall bilateral symmetry be distributed with the different permanent magnet of some polarity 81; General running water contains a certain amount of mineral matter and trace element, and its mineral matter is ionic condition after in water, dissolving, and is the charged particle of positively charged like K+, Na+, Ca++, Mg++ etc.; Make glassware for drinking water that certain electric conductivity arranged, the running water magnetic field of flowing through, current through the strong magnetic line of force of perpendicular cuts motion so that generated electric energy; This electric energy has improved the interior ability of hydrone; The vibration frequency of hydrone has improved, and the electron energy level around nuclear motion in the hydrone has improved, and the water solubility of therefore crossing through magnetic field treated and the rising and the surface tension of penetration increase; CaCO3, the MgCO3 of water the inside also can be decomposed into softer Ca (HCO3) 2, Mg (HCO3) 2 in " magnetization " water; Thereby be prone to taken away, reach the effect of scale removal, avoid accumulation incrustation scale in water tank and the heat exchanger 4 by water; " magnetization " water also has the antibacterial effect of certain virus killing simultaneously, helps the healthy of people.
The practical implementation process of the preferred device for carrying out said of the utility model is described below:
At first solar irradiation is to lighting device 2 (complete reducing evacuated pipe of glass or ordinary vacuum tube, flat plate collector); Water temperature in lighting device 2 sunny sides raises, and hot water floats and flows out from the pipe of drawing money on credit of circulation pipe 3, and the cold water sinking in the water tank simultaneously flows into from short arm and gets into lighting device 2 backs; Water circulation in lighting device 2 backs flows to sunny side; Become hot water through solar radiation again and continue come-up, all be heated until whole box water, cyclic process is as shown in Figure 8.
With reference to Fig. 2; Running water part after the process magnetization is in water inlet pipe 41 is injected into heat exchanger 4; Another part flows to the cold water inlet that mixes water valve valve-body 51 through cold water pipe 43, if the coolant-temperature gage in the attemperater 1 is enough high, cold water in the heat exchanger 4 of flowing through and the hot water sufficient heat exchange in the attemperater 1 become hot water; Conversion efficiency is more than 95%, and the hot water in the outlet pipe 42 flows into the water inlet of hot water that mixes water valve valve-body 51 through magnetic valve.
When the user needs bathing, earlier required bathing temperature is set in control centre 6, is assumed to be 39 degree; The real-time water outlet water temperature that control centre 6 reports according to leaving water temperature sensor 57 drives rotation valve shaft 53 through control actuating motor 52 and rotates, and the inflow realization leaving water temperature of next accurately control hot and cold water is consistent with preset temperature; But the cold water temperature sensor 55 in the valve body 51 and hot water temperature's sensor 56 be the cold and hot inflow temperature of real-time report also; Supply control centre 6 to rotate valve shaft 53, also be provided with the hard-over that mixes the left and right spacing limit rotation rotating shaft 53 of water valve on the valve body 51 simultaneously, if the water temperature in the attemperater 1 is not high enough according to reality water inlet water temperature situation quick adjustment; Water temperature in the outlet pipe 42 does not reach preset water temperature requirements; To rotate valve shaft 53 when going to hard-over near right limit, control centre 6 monitors leaving water temperature and still is lower than preset temperature, at this moment; Control centre 6 will start 58 pairs of water outlets of electric heater fast and carry out Fast Heating until preset temperature after detecting the right limit triggering.In whole process, display 7 can show preset temperature and mixed water valve water outlet water temperature in real time.In a word,,, will spray the water of required water temperature very soon, use hot water more quick when user preset is good temperature required when opening water-mixing valve according to above-mentioned flow process.In addition, also can replenish some moisture automatically in the attemperater 1, guaranteeing has enough working medium in the water tank in good time.
When actual design is installed the utility model device, can adopt independently vertical or horizontal attemperater 1, also can use the prior solar water heater structure.
With reference to Fig. 9, Figure 10; A kind of employing helical-coil type heat exchanger, lighting device suspension type are installed embodiment; One group of suspension guardrail 10 that hangs on the balcony 9 is installed, and lighting device 2 is swayed in suspension guardrail 10, and described lighting device 2 is heat collectors that a big row is made up of the reducing evacuated pipe of vacuum (complete reducing evacuated pipe of glass or ordinary vacuum tube, flat plate collector); Can absorb enough solar energies; On the installing rack of balcony wall, install independent attemperater 1 in addition, attemperater 1 is connected through circulation pipe 3 with lighting device 2, and heat exchanger 4 water inlet ends in the attemperater 1 connect the water inlet pipe 41 of running water; The water side connects outlet pipe 42; Outlet pipe 42 extends on the valve body 51 that is connected to the mixed water valve device in the bathroom 15 always, and valve body 51 also is connected with running water cold water pipe 43, when the user is provided with temperature required through control centre 6; Control centre 6 more accurately control mix the rotation valve shaft 53 of water valve or start electric heater 58 and be implemented in and mix water valve delivery port place and obtain required water temperature, mix the water valve delivery port and just be connected on the gondola water faucet bathing easily.
With reference to Figure 11, adopt the prior solar water heater structure also can accomplish the utility model, solar water heater is placed on the roof; Sunny also being convenient to here installed; For the rectangle two ends are semi-circular structure, and the range upon range of heat exchanger 4 that goes out certain altitude, its water inlet connects water inlet pipe 41, delivery port connection outlet pipe 42 in the middle of in attemperater 1, being provided with; Water supplement port is connected on the filling pipe 44; Outlet pipe 42 with above-mentioned embodiment, also can be realized automatic water temperature adjusting being incorporated into from roof in the bathroom 15.In this example, though outlet pipe will be walked a long segment distance, when just beginning bathing, the cold water in the pipe need not bleed off yet, because the electric heater 58 that mixes on the water valve device can be to this section water heating in the outlet pipe, what come out also can be hot water.
More than be that preferable enforcement specifies to the utility model; But the utility model is created and is not limited to said embodiment; Those of ordinary skill in the art also can make all equivalent variations or replacement under the prerequisite of the utility model spirit, modification that these are equal to or replacement all are included in the application's claim institute restricted portion.

Claims (10)

1. the solar water heater of an automatic constant-temperature water outlet; Comprise the apparatus for heating water by solar energy (9) that is used to produce hot water; The hot water outlet of said apparatus for heating water by solar energy (9) is connected with an outlet pipe (42); It is characterized in that: this solar water heater also comprises a control centre (6), and through the preset required water temperature of this control centre (6), regulates the hot and cold water inflow automatically or heat the mixed water valve device (5) of water outlet automatically; The delivery port of said outlet pipe (42) is switched in the mixed water valve device (5), mixes water valve device (5) and also is connected with the cold water pipe (43) that is connected with running water.
2. the solar water heater of a kind of automatic constant-temperature water outlet according to claim 1; It is characterized in that: the concrete structure of said mixed water valve device (5) does; Comprise valve body (51) and actuating motor (52); Extend to the rotation valve shaft (53) that is provided with the hot inflow of a controlled refrigeration outside the valve body (51) from said valve body (51) central authorities; Said actuating motor (52) drives through transmission mechanism (54) and rotates valve shaft (53) rotation; Outer and water outlet place of the hot and cold water inlet of valve body (51) is provided with cold water temperature sensor (55), hot water temperature's sensor (56) and electric heater (58) successively; Also be provided with the mixed water valve left limit (533) and the mixed water valve right limit (534) that are used for limit rotation valve shaft (53) hard-over in the said valve body (51); Said valve body (51) delivery port place also is provided with leaving water temperature sensor (57), and described actuating motor (52), cold water temperature sensor (55), hot water temperature's sensor (56), leaving water temperature sensor (57), electric heater (58), mixed water valve left limit (533) and mixed water valve right limit (534) all are electrically connected in the control centre (6).
3. the solar water heater of a kind of automatic constant-temperature water outlet according to claim 2 is characterized in that: the annexation of described transmission mechanism (54) is that gear-gear connection, turbine are connected with gear, synchronous band is connected with synchronizing wheel or wheel is connected with wheel with chain.
4. the solar water heater of a kind of automatic constant-temperature water outlet according to claim 1 is characterized in that: described solar water heater comprises that also being connected to control centre (6) is used for showing in real time the display (7) of presetting water temperature and leaving water temperature.
5. the solar water heater of a kind of automatic constant-temperature water outlet according to claim 1; It is characterized in that: described apparatus for heating water by solar energy (9) comprises attemperater (1) that is used for water storage and the lighting device (2) that is used to absorb sunshine; Both are communicated with through circulation pipe (3); All be equipped with exchange working medium in said attemperater (1), lighting device (2) and the circulation pipe (3); Also be provided with heat exchanger (4) in the attemperater (1), said heat exchanger (4) one ends are communicated with water inlet pipe (41), and the other end is communicated with outlet pipe (42).
6. the solar water heater of a kind of automatic constant-temperature water outlet according to claim 1; It is characterized in that: described apparatus for heating water by solar energy (9) comprises attemperater (1) that is used for water storage and the lighting device (2) that is used to absorb sunshine; Both are communicated with through circulation pipe (3); All be equipped with exchange working medium in said attemperater (1), lighting device (2) and the circulation pipe (3); The bottom of attemperater (1) is connected with a water inlet pipe (41), and the delivery port of attemperater (1) is connected to outlet pipe (42), also is provided with automatic water-supply apparatus (12) in the attemperater (1).
7. according to the solar water heater of claim 5 or 6 described a kind of automatic constant-temperature water outlets, it is characterized in that: said circulation pipe (3) is divided into two straight tubes and stretches in the attemperater (1) from the bottom, and wherein a pipe port is higher than another pipe port.
8. the solar water heater of a kind of automatic constant-temperature water outlet according to claim 6; It is characterized in that: said heat exchanger (4) is a helical form or middle for the rectangle two ends are the high heat conduction pipe or the flat tube of arc, or the flat board of middle band serpentine flow path.
9. the solar water heater of a kind of automatic constant-temperature water outlet according to claim 1; It is characterized in that: running water is in that to get into apparatus for heating water by solar energy (9) preceding also through a field processor (8) with cold water pipe (43), in the interior water pipe of said field processor (8) or the pipe outer wall bilateral symmetry be distributed with the different permanent magnet of some polarity (81).
10. the solar water heater of a kind of automatic constant-temperature water outlet according to claim 5; It is characterized in that: also be provided with exhaust outlet (11) on the said attemperater (1); The bottom is connected with one and is located at outdoor filling pipe (44), the outer pipeline heater (442) that also is provided with of said filling pipe (44).
CN 201120369053 2011-09-29 2011-09-29 Solar water heater capable of automatically spraying water at constant temperature Expired - Fee Related CN202382449U (en)

Priority Applications (1)

Application Number Priority Date Filing Date Title
CN 201120369053 CN202382449U (en) 2011-09-29 2011-09-29 Solar water heater capable of automatically spraying water at constant temperature

Applications Claiming Priority (1)

Application Number Priority Date Filing Date Title
CN 201120369053 CN202382449U (en) 2011-09-29 2011-09-29 Solar water heater capable of automatically spraying water at constant temperature

Publications (1)

Publication Number Publication Date
CN202382449U true CN202382449U (en) 2012-08-15

Family

ID=46630946

Family Applications (1)

Application Number Title Priority Date Filing Date
CN 201120369053 Expired - Fee Related CN202382449U (en) 2011-09-29 2011-09-29 Solar water heater capable of automatically spraying water at constant temperature

Country Status (1)

Country Link
CN (1) CN202382449U (en)

Cited By (6)

* Cited by examiner, † Cited by third party
Publication number Priority date Publication date Assignee Title
CN103697536A (en) * 2014-01-02 2014-04-02 江苏富源节能电器有限公司 Intelligent constant-temperature water supply device of solar water heating system
CN104748411A (en) * 2015-02-12 2015-07-01 无锡市崇安区科技创业服务中心 Solar water heater thermostatic water mixing device
CN106322792A (en) * 2016-09-19 2017-01-11 上海海事大学 Water-saving type temperature regulating device of solar water heater
CN107014078A (en) * 2017-06-06 2017-08-04 龙九林 A kind of low-power multiple water heater
CN108917209A (en) * 2017-03-27 2018-11-30 中国科学院理化技术研究所 Solar water heater, control device and control method
CN117083487A (en) * 2021-02-07 2023-11-17 八达通能源供暖有限公司 Energy storage devices and facilities

Cited By (6)

* Cited by examiner, † Cited by third party
Publication number Priority date Publication date Assignee Title
CN103697536A (en) * 2014-01-02 2014-04-02 江苏富源节能电器有限公司 Intelligent constant-temperature water supply device of solar water heating system
CN104748411A (en) * 2015-02-12 2015-07-01 无锡市崇安区科技创业服务中心 Solar water heater thermostatic water mixing device
CN106322792A (en) * 2016-09-19 2017-01-11 上海海事大学 Water-saving type temperature regulating device of solar water heater
CN108917209A (en) * 2017-03-27 2018-11-30 中国科学院理化技术研究所 Solar water heater, control device and control method
CN107014078A (en) * 2017-06-06 2017-08-04 龙九林 A kind of low-power multiple water heater
CN117083487A (en) * 2021-02-07 2023-11-17 八达通能源供暖有限公司 Energy storage devices and facilities

Similar Documents

Publication Publication Date Title
CN202382449U (en) Solar water heater capable of automatically spraying water at constant temperature
CN201944920U (en) Superconducting solar energy heat-pump hot-water bathing heating system
CN102322698A (en) Solar water heater capable of automatically supply constant-temperature water
CN101344020A (en) Solar tower type focusing high temperature heat collection steam boiler-turbine electric generating apparatus
CN201926135U (en) Hot water supply system adopting solar energy as primary heat source
CN102662381B (en) Water cooling type lens group condensation photovoltaic solar building mechanism
CN112146290B (en) Solar heating system based on automatic control and vertical solar device
CN201297756Y (en) Super-frequency water storage type electric water heater
CN201407726Y (en) Indoor water and heat supply device applying solar water heater
CN202600462U (en) Solar energy building mechanism utilizing water-cooled lens group concentrating photovoltaics
CN107917458A (en) Solar energy wall-hung boiler hot-water heating system
CN201259332Y (en) Wall hanging type constant temperature solar water heater
CN216282111U (en) Double-working-medium heat storage anti-freezing solar water heater system
CN206160551U (en) Energy -conserving heat pump device of photovoltaic of convertible solar energy
CN113233531B (en) A tank-type solar seawater desalination device
CN111336694B (en) Heat collecting device for collecting solar energy and control method thereof
KR101685683B1 (en) Hot water production and electricity generation system using solar energy
CN207936470U (en) A kind of energy-saving and environment-friendly solar energy water heating equipment
CN209726625U (en) Solar water dispenser integrating refrigeration and heating
CN106051901A (en) Heating system
CN208817738U (en) Solar-Magnetic Fluid Heat Exchanger
CN201289226Y (en) Self-heating type cyclic hot pipe furnace
CN207035616U (en) Water circulation cooling body and X-ray production apparatus
CN215951555U (en) Novel split type multifunctional carbon fiber heater
CN2826234Y (en) Improved solar hot-water supply device

Legal Events

Date Code Title Description
C14 Grant of patent or utility model
GR01 Patent grant
ASS Succession or assignment of patent right

Owner name: FAN HULONG

Free format text: FORMER OWNER: FAN GUANGZHU

Effective date: 20121009

C41 Transfer of patent application or patent right or utility model
TR01 Transfer of patent right

Effective date of registration: 20121009

Address after: Dayuan village Dayuan road Baiyun District of Guangzhou City, Guangdong province 510540 No. 30 (Feng Lin) commercial street room 212

Patentee after: Fan Hulong

Address before: Dayuan village four agency Nankeng Industrial Zone, Baiyun District of Guangzhou City, Guangdong province 510540 building five

Patentee before: Fan Guangzhu

C17 Cessation of patent right
CF01 Termination of patent right due to non-payment of annual fee

Granted publication date: 20120815

Termination date: 20130929