CN202278014U - 带钢压辊装置 - Google Patents

带钢压辊装置 Download PDF

Info

Publication number
CN202278014U
CN202278014U CN2011203470392U CN201120347039U CN202278014U CN 202278014 U CN202278014 U CN 202278014U CN 2011203470392 U CN2011203470392 U CN 2011203470392U CN 201120347039 U CN201120347039 U CN 201120347039U CN 202278014 U CN202278014 U CN 202278014U
Authority
CN
China
Prior art keywords
roller device
compression roller
hydraulic cylinder
swing arm
strip steel
Prior art date
Legal status (The legal status is an assumption and is not a legal conclusion. Google has not performed a legal analysis and makes no representation as to the accuracy of the status listed.)
Expired - Fee Related
Application number
CN2011203470392U
Other languages
English (en)
Inventor
陈绍林
Current Assignee (The listed assignees may be inaccurate. Google has not performed a legal analysis and makes no representation or warranty as to the accuracy of the list.)
Shanghai Meishan Iron and Steel Co Ltd
Original Assignee
Shanghai Meishan Iron and Steel Co Ltd
Priority date (The priority date is an assumption and is not a legal conclusion. Google has not performed a legal analysis and makes no representation as to the accuracy of the date listed.)
Filing date
Publication date
Application filed by Shanghai Meishan Iron and Steel Co Ltd filed Critical Shanghai Meishan Iron and Steel Co Ltd
Priority to CN2011203470392U priority Critical patent/CN202278014U/zh
Application granted granted Critical
Publication of CN202278014U publication Critical patent/CN202278014U/zh
Anticipated expiration legal-status Critical
Expired - Fee Related legal-status Critical Current

Links

Images

Landscapes

  • Press Drives And Press Lines (AREA)

Abstract

本实用新型涉及一种压辊装置,特别指冷轧连续生产线带钢的压辊装置。主要解决现有压辊装置使用过程中压辊无法根据生产线带钢厚度及表面硬度的变化调整其压靠力和硬度的技术问题。本实用新型的技术方案为:带钢压辊装置,包括压辊、支撑架和液压缸,其特征是所述压辊为两根,分别通过轴承座安装在摆动臂的两端,摆动臂通过支撑架连接轴安装在支撑架上,支撑架垂直固定在地面对整个压辊装置起到支撑作用。液压缸底座固定在地面,液压缸活塞杆通过压力检测元件与连杆一端联接,连杆另一端与摆动臂铰接。本实用新型主要用于对冷轧带钢起夹送作用。

Description

带钢压辊装置
技术领域
本实用新型涉及一种压辊装置,特别指冷轧连续生产线带钢的压辊装置。
背景技术
 带钢压辊装置是冷轧连续生产线上不可缺少的机构,它的作用主要是:1)在生产线进行穿带时,压辊压下对穿带绳及带钢起夹送作用,使带钢能在穿带绳的牵引下进行穿带运行;2)当生产线减速停止运行时压辊压下,压住带钢避免带钢因惯性在辊面产生滑移而导致带钢擦伤。当生产线正常运行时,压辊处于打开状态不与带钢接触。参见图1,现有压辊装置一般由支撑架3、液压缸4、压辊5等组成,张紧辊1安装在侧板的一端,液压缸4活塞杆连接侧板的另一端。利用杠杆原理,液压缸活塞杆伸出时,压辊5压下使带钢2紧贴张紧辊1辊面;液压缸4活塞杆伸出时,压辊5抬起远离张紧辊1及带钢2。这种压辊表面材质硬度一定,压靠力完全由液压缸行程决定,使用过程中压辊无法根据生产线带钢厚度及表面硬度的变化调整其压靠力和硬度,导致经常将带钢压断或在带钢表面留下压痕 ,影响到生产线的连续生产及产品质量,同时当生产线穿带时,穿带绳容易损伤压辊表面而导致压辊报废。
 检索到中国专利公开号86107620“控制轧制带钢热卷绕机的带钢压辊之提升和压紧运行的装置”,公开的是一种带钢热卷绕机的带钢压辊控制装置;中国专利申请号CN03106618.6“用于输送棉卷薄片的压辊”,公开的是一种输送棉卷薄片的压辊,其与本实用新型应用的对象不同,结构也不相同。
发明内容
本实用新型的目的提出出一种结构简单、可以根据带钢不同厚度及表面硬度来调节压靠力的带钢压辊装置。主要解决现有压辊装置使用过程中压辊无法根据生产线带钢厚度及表面硬度的变化调整其压靠力和硬度的技术问题。
本实用新型的技术方案为:带钢压辊装置,包括压辊、支撑架和液压缸,其特征是所述压辊为两根,分别通过轴承座安装在摆动臂的两端,摆动臂通过支撑架联接轴安装在支撑架上,支撑架垂直固定在地面对整个压辊装置起到支撑作用。液压缸底座固定在地面,液压缸活塞杆通过压力检测元件与连杆一端联接,连杆另一端与摆动臂铰接。
本实用新型的有益效果是:
1)设计采用两根压辊,两根压辊的表面材质硬度不同,用以分别对应不同厚度材质的带钢以及穿带绳进行选择使用,避免因压辊的表面材质硬度原因导致带钢损伤或压辊表面损伤;
2)两根压辊运动轨迹的弧度半径相同,使其在张紧辊上的着力点相同,保证了压辊作用的实现;
 3)液压缸采用三位四通伺服阀控制,可以实现根据生产线实际情况分别选用不同的压辊进行压靠;
4)在液压缸活塞杆与连杆间设置有压力检测元件,能够直接反馈压辊两侧的压靠力,结合PLC控制器的应用可以根据带钢不同厚度及表面硬度来选择合适的压辊及压辊的压靠力,避免压断带钢或在带钢表面产生压痕,同时也可避免压辊表面的损伤。
附图说明
图1是普通带钢压辊结构示意图。
图2是本实用新型立体结构示意图。
图3是本实用新型电气控制线路图。
 图中: 1张紧辊,2带钢,3支撑架,4液压缸,5压辊,6支撑架联接轴,7连杆,8压力检测元件,9摆动臂,10螺母。
具体实施方式
参照图2,带钢压辊装置,包括支撑架3、液压缸4、压辊5、撑架联接轴6、连杆7、压力检测元件8和摆动臂9,两件支撑架3下端安装在地面,两件呈底面开口三角形的摆动臂4通过支撑架联接轴6安装在支撑架上端,两根压辊5分别通过轴承座安装在摆动臂9三角形开口端上,两件连杆7上端通过销轴安装在摆动臂9的末端。两件压力检测元件8通过套丝分别对应安装在两件连杆7的下端,并分别用螺母10紧固。通过螺栓将压力检测元件8分别固定在对应液压缸4的活塞杆末端,液压缸4通过其底座固定在地面。
生产线正常运行压辊不需要压下时,所述液压缸4处于中间位置,两根压辊5均不与带钢2发生接触;当所述液压缸4活塞杆处于伸出状态时,安装在摆动臂一端的压辊以支撑架3为支点向下做弧线运动直至压到带钢2上;当所述液缸活塞杆处于缩回状态时,安装在摆动臂另一端的压辊以支撑架3为支点向下做弧线运动直至压到带钢2上。
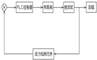
参照图3,整个压辊装置工作时,该装置所述的液压缸分别由各自的伺服阀来控制,压力检测元件(日本共和(Kyowa)LUK-A-50KN系列压力传感器)将检测到的压辊两端的压力值反馈给PLC控制器(日本东芝公司的V3000系列控制器),由PLC控制器根据生产线工艺要求结合压力反馈值来控制伺服阀及液压缸的动作。

Claims (2)

1.带钢压辊装置,包括压辊、支撑架和液压缸,其特征是所述压辊为两根,分别通过轴承座安装在摆动臂的两端,摆动臂通过支撑架联接轴安装在支撑架上,支撑架垂直固定在地面,液压缸底座固定在地面,液压缸活塞杆通过压力检测元件与连杆一端联接,连杆另一端与摆动臂末端铰接。
2.根据权利要求1所述的带钢压辊装置,其特征是摆动臂为两片呈底面开口三角形支架,两根压辊分别安装在开口端,支撑架联接轴安装在摆动臂三角形顶端。
CN2011203470392U 2011-09-16 2011-09-16 带钢压辊装置 Expired - Fee Related CN202278014U (zh)

Priority Applications (1)

Application Number Priority Date Filing Date Title
CN2011203470392U CN202278014U (zh) 2011-09-16 2011-09-16 带钢压辊装置

Applications Claiming Priority (1)

Application Number Priority Date Filing Date Title
CN2011203470392U CN202278014U (zh) 2011-09-16 2011-09-16 带钢压辊装置

Publications (1)

Publication Number Publication Date
CN202278014U true CN202278014U (zh) 2012-06-20

Family

ID=46224200

Family Applications (1)

Application Number Title Priority Date Filing Date
CN2011203470392U Expired - Fee Related CN202278014U (zh) 2011-09-16 2011-09-16 带钢压辊装置

Country Status (1)

Country Link
CN (1) CN202278014U (zh)

Cited By (2)

* Cited by examiner, † Cited by third party
Publication number Priority date Publication date Assignee Title
CN107310961A (zh) * 2017-08-10 2017-11-03 浙江宜佳新材料股份有限公司 一种浸渍纸的出纸压辊机构
CN109317525A (zh) * 2018-10-29 2019-02-12 甘肃酒钢集团宏兴钢铁股份有限公司 一种带有刷辊的压辊装置

Cited By (2)

* Cited by examiner, † Cited by third party
Publication number Priority date Publication date Assignee Title
CN107310961A (zh) * 2017-08-10 2017-11-03 浙江宜佳新材料股份有限公司 一种浸渍纸的出纸压辊机构
CN109317525A (zh) * 2018-10-29 2019-02-12 甘肃酒钢集团宏兴钢铁股份有限公司 一种带有刷辊的压辊装置

Similar Documents

Publication Publication Date Title
CN202684005U (zh) 一种大方坯连铸机用扇形拉矫机
CN202022605U (zh) 夹送机
CN201291628Y (zh) 覆膜机的贴膜装置
CN202358738U (zh) 一种水平式三辊纠偏夹送装置
CN101372776B (zh) 一种条并卷机中牵伸装置的改进结构
CN202278014U (zh) 带钢压辊装置
CN205289340U (zh) 一种限位折弯机
CN101890436A (zh) 带钢夹送辊出口活门装置及其控制方法
CN202640984U (zh) 印刷机中刮刀片的夹持装置
CN102491121A (zh) 半自动切带机
CN103128100B (zh) 金属薄带环辗轧机
CN201165013Y (zh) 贴片式滴灌带打孔机
CN205146893U (zh) 轧制板形控制装置
CN216064873U (zh) 一种活套装置及轧机机组
CN211707944U (zh) 一种冲压模具用的送料装置
CN115742464A (zh) 纸塑袋多工位可调式裁切送料装置
CN203832116U (zh) 一种多功能熨光压花机
CN202606568U (zh) 辊式涨紧机
CN202719085U (zh) 可快速更换钢带的钢带传动装置
CN202385684U (zh) 一种蜗轮式电动茶叶压扁机
CN201942356U (zh) 卷取线上的张力装置
CN209175200U (zh) 三辊平板机
CN114434605A (zh) 一种用于陶瓷板生产的连续成型设备
CN2882842Y (zh) 矫直机输送装置活动辊压紧机构
CN204526276U (zh) 卧式啤酒铝箔压花机

Legal Events

Date Code Title Description
C14 Grant of patent or utility model
GR01 Patent grant
CF01 Termination of patent right due to non-payment of annual fee

Granted publication date: 20120620

Termination date: 20190916

CF01 Termination of patent right due to non-payment of annual fee