WO2024070709A1 - 発光素子駆動回路 - Google Patents

発光素子駆動回路 Download PDF

Info

Publication number
WO2024070709A1
WO2024070709A1 PCT/JP2023/033414 JP2023033414W WO2024070709A1 WO 2024070709 A1 WO2024070709 A1 WO 2024070709A1 JP 2023033414 W JP2023033414 W JP 2023033414W WO 2024070709 A1 WO2024070709 A1 WO 2024070709A1
Authority
WO
WIPO (PCT)
Prior art keywords
voltage
emitting element
light
drive circuit
current
Prior art date
Legal status (The legal status is an assumption and is not a legal conclusion. Google has not performed a legal analysis and makes no representation as to the accuracy of the status listed.)
Ceased
Application number
PCT/JP2023/033414
Other languages
English (en)
French (fr)
Japanese (ja)
Inventor
健吾 西村
周治 若生
浩二 中島
隆 熊谷
義一 角田
猛 森本
勇一 五十嵐
Current Assignee (The listed assignees may be inaccurate. Google has not performed a legal analysis and makes no representation or warranty as to the accuracy of the list.)
Mitsubishi Electric Corp
Original Assignee
Mitsubishi Electric Corp
Priority date (The priority date is an assumption and is not a legal conclusion. Google has not performed a legal analysis and makes no representation as to the accuracy of the date listed.)
Filing date
Publication date
Application filed by Mitsubishi Electric Corp filed Critical Mitsubishi Electric Corp
Priority to JP2024550060A priority Critical patent/JP7724981B2/ja
Publication of WO2024070709A1 publication Critical patent/WO2024070709A1/ja
Anticipated expiration legal-status Critical
Ceased legal-status Critical Current

Links

Images

Classifications

    • HELECTRICITY
    • H05ELECTRIC TECHNIQUES NOT OTHERWISE PROVIDED FOR
    • H05BELECTRIC HEATING; ELECTRIC LIGHT SOURCES NOT OTHERWISE PROVIDED FOR; CIRCUIT ARRANGEMENTS FOR ELECTRIC LIGHT SOURCES, IN GENERAL
    • H05B45/00Circuit arrangements for operating light-emitting diodes [LED]
    • H05B45/30Driver circuits
    • H05B45/34Voltage stabilisation; Maintaining constant voltage
    • HELECTRICITY
    • H05ELECTRIC TECHNIQUES NOT OTHERWISE PROVIDED FOR
    • H05BELECTRIC HEATING; ELECTRIC LIGHT SOURCES NOT OTHERWISE PROVIDED FOR; CIRCUIT ARRANGEMENTS FOR ELECTRIC LIGHT SOURCES, IN GENERAL
    • H05B45/00Circuit arrangements for operating light-emitting diodes [LED]
    • H05B45/30Driver circuits
    • H05B45/395Linear regulators

Definitions

  • This disclosure relates to a light-emitting element drive circuit that drives light-emitting elements such as laser diodes (LDs) and light-emitting diodes (LEDs).
  • LDs laser diodes
  • LEDs light-emitting diodes
  • LDs or LEDs are light-emitting elements that emit light with a brightness that corresponds to the current flowing through them, and are driven by direct current.
  • a light-emitting element, a constant voltage source, and a linear regulator are arranged in series, and a configuration in which the linear regulator controls the current of the light-emitting element is generally adopted.
  • the voltage of the constant voltage source is set to a value slightly higher than the forward voltage of the light-emitting element. In a drive circuit configured in this way, no particular problems arise while the light-emitting element is steadily lit.
  • Patent Document 1 discloses a drive circuit having two power sources: a high-voltage source with a relatively high voltage, and a low-voltage source with a relatively low voltage.
  • a high-voltage source with a relatively high voltage when the current rises immediately after the LD is turned on, the high-voltage source is controlled to be on and a high voltage is applied to the drive circuit, thereby speeding up the rise of the current.
  • the high-voltage source is controlled to be off, and a constant current flows through the LD using only the low-voltage source.
  • the present disclosure has been made in consideration of the above, and aims to provide a light-emitting element drive circuit that can achieve both a faster current rise immediately after the LD is turned on and stable control.
  • the light-emitting element drive circuit of the present disclosure is a light-emitting element drive circuit that drives a light-emitting element, and includes first and second DC power sources, a first switch element, a backflow prevention element, and a linear regulator that controls the current flowing through the light-emitting element.
  • the first DC power source holds a first voltage and is connected so as to be able to apply the first voltage to the anode of the light-emitting element.
  • the second DC power source is connected so as to be able to apply a second voltage lower than the first voltage to the anode of the light-emitting element.
  • the first switch element switches on and off the application of the first voltage to the anode of the light-emitting element.
  • the backflow prevention element is connected in a direction that prevents the first voltage from being applied to the second DC power source.
  • the linear regulator also includes a current detector that detects the current flowing through the light-emitting element, a second switch element through which the current flowing through the light-emitting element flows, and a drive unit that drives the second switch element.
  • the drive unit includes a gate drive circuit that drives the gate of the second switch element, two or more constant circuits in which different control constants are set, and a switch mechanism that selects one of the two or more constant circuits and connects it to the gate drive circuit depending on whether the voltage applied to the light-emitting element is the first voltage or the second voltage.
  • the light-emitting element drive circuit disclosed herein has the effect of achieving both a faster current rise time immediately after the LD is turned on and stable control.
  • FIG. 1 is a circuit diagram showing a configuration of a light-emitting element drive circuit 100A according to a modification of the first embodiment.
  • FIG. 2 is a circuit diagram showing a typical configuration example of the driving unit 63A shown in FIG.
  • FIG. 4 is a first time chart for explaining the operation when the driving unit 63A in FIG. 3 is used for control.
  • FIG. 4 is a second time chart for explaining the operation when the driving unit 63A in FIG. 3 is used for control.
  • FIG. 1 is a circuit diagram showing a configuration of a drive unit 63A according to a first embodiment. 7 is a time chart for explaining the operation when the driving unit 63A of FIG.
  • FIG. 2 is a diagram showing a circuit configuration of a second drive unit 64, which is a typical example of the second drive unit 64A shown in FIG. 1;
  • FIG. 11 is a circuit diagram showing a configuration of a second drive unit 64A according to a second embodiment; 10 is a time chart for explaining the operation when the second driving unit 64A of FIG. 9 is used for control;
  • a circuit diagram showing a configuration of a light-emitting element driving circuit 100B according to a second embodiment. 11 is a timing chart for explaining the operation of the light-emitting element driving circuit 100B according to the second embodiment;
  • FIG. 11 is a timing chart for explaining the operation of the light-emitting element driving circuit 100C according to the third embodiment
  • FIG. 13 is a circuit diagram showing a configuration of a light-emitting element driving circuit 100D according to a first modified example of the third embodiment.
  • FIG. 13 is a circuit diagram showing a configuration of a light-emitting element driving circuit 100E according to a second modification of the third embodiment.
  • 11 is a timing chart for explaining the operation of the light-emitting element driving circuit 100E according to the third embodiment;
  • FIG. 19 is a circuit diagram showing a configuration example of a drive unit 63B shown in FIG. 18.
  • FIG. 19 is a circuit diagram showing a configuration example of a drive unit 63B shown in FIG. 18.
  • FIG. 19 is a circuit diagram showing a configuration example of a drive unit 63C shown in FIG. 18.
  • FIG. 19 is a circuit diagram showing a configuration example of a drive unit 63D shown in FIG. 18 .
  • FIG. 19 is a first time chart for explaining the operation when the driving units 63B, 63C, and 63D in FIG. 18 are used for control.
  • FIG. 20 is a second time chart for explaining the operation when the driving units 63B, 63C, and 63D in FIG. 18 are used for control.
  • 19 is a timing chart for explaining the operation when a current is applied to the LD 10 using only the MOSFET 61B in FIG. 18.
  • FIG. 19 is a timing chart for explaining the operation when a current is applied to the LD 10 using only the MOSFET 61C in FIG. 18.
  • 19 is a time chart for explaining the operation when a current is caused to flow through the LD 10 using only the MOSFET 61D of FIG. 18.
  • FIG. 19 is a circuit diagram showing another example of the configuration of the driving unit 63B shown in FIG. 18 .
  • FIG. 19 is a circuit diagram showing another example of the configuration of the driving unit 63C shown in FIG. 18 .
  • FIG. 19 is a circuit diagram showing another example of the configuration of the driving unit 63D shown in FIG. 18 .
  • connection includes both cases where components are directly connected to each other and cases where components are indirectly connected to each other via other components.
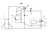
  • Embodiment 1. 1 is a circuit diagram showing a configuration of a light-emitting element drive circuit 100 according to a first embodiment.
  • the light-emitting element drive circuit 100 includes an LD 10, a metal-oxide-semiconductor field-effect transistor (MOSFET) 2A, a drive unit 64A for driving the MOSFET 2A, a diode 3 as a backflow prevention element, a boost voltage source 7 as a first DC power source, a main voltage source 4 as a second DC power source, and a linear regulator 6.
  • the linear regulator 6 includes a MOSFET 61, a current detector 62 as a first current detector, and a drive unit 63A for driving the MOSFET 61 as components for controlling the current flowing through the LD 10.
  • the boost voltage source 7 includes a capacitor 71 as a charge storage element, and a voltage source 72.
  • the capacitor 71 is connected to both ends of the voltage source 72.
  • MOSFET 2A may be referred to as a "first switch element”
  • MOSFET 61 may be referred to as a "second switch element.”
  • LD10 is an example of a light-emitting element.
  • the anode of LD10 is connected to the connection point between the source of MOSFET 2A and the cathode of diode 3.
  • the cathode of LD10 is connected to the drain of MOSFET 61. Note that, although LD10 is illustrated as a single element in FIG. 1, it is not limited to a single element. LD10 may be a plurality of elements connected in series or series-parallel.
  • the anode of diode 3 is connected to the positive electrode of main voltage source 4.
  • the drain of MOSFET 2A is connected to the positive electrode of boost voltage source 7.
  • the source of MOSFET 61 is connected to the negative electrode of main voltage source 4 via current detector 62, and the connection point is connected to the negative electrode of boost voltage source 7.
  • FIG. 1 two voltage sources are shown, the main voltage source 4 and the boost voltage source 7, but the number of each is not limited to one. That is, there may be two or more main voltage sources 4, and two or more boost voltage sources 7. By increasing the number of at least one of the main voltage sources 4 and the boost voltage source 7, it becomes possible to output according to the load conditions, enabling more stable control.
  • Wiring inductances L1 and L2 are shown on both sides of LD10.
  • Wiring inductance L1 is the inductance of the electrical wiring between the connection point between the cathode of diode 3 and the source of MOSFET 2A and the anode of LD10
  • wiring inductance L2 is the inductance of the electrical wiring between the negative pole of main voltage source 4 and the cathode of LD10.
  • wiring inductances L3-1, L3-2, and L3-3 are shown on both ends of diode 3 and main voltage source 4.
  • Wiring inductance L3-1 is the inductance of the electrical wiring between the connection point between the source of MOSFET 2A and the anode of LD10 and the cathode of diode 3.
  • Wiring inductance L3-2 is the inductance of the electrical wiring between the anode of diode 3 and the positive electrode of main voltage source 4.
  • Wiring inductance L3-3 is the inductance of the electrical wiring between the connection point between the negative electrode of main voltage source 4 and the negative electrode of boost voltage source 7 and linear regulator 6.
  • the boost voltage source 7 holds a first voltage and is connected to the anode of the LD 10 via the MOSFET 2A so that the first voltage can be applied thereto.
  • the main voltage source 4 holds a second voltage lower than the first voltage and is connected to the anode of the LD 10 so that the second voltage can be applied thereto.
  • the diode 3 is connected in a direction that prevents the first voltage from being applied to the main voltage source 4.
  • the MOSFET 2A switches the application of the first voltage to the anode of the LD 10 on and off.
  • the linear regulator 6 controls the current flowing through the LD 10.
  • the current flowing through the LD 10 flows through the MOSFET 61.
  • the current detector 62 detects the current flowing through the LD 10 by detecting the current flowing through the MOSFET 61.
  • the drive unit 63A drives the MOSFET 61 based on the detection value of the current detector 62.
  • FIG. 2 is a circuit diagram showing the configuration of a light-emitting element drive circuit 100A according to a modified example of the first embodiment.
  • the diode 3 shown in FIG. 1 is replaced with a MOSFET 3A.
  • the other configuration is the same as or equivalent to the configuration in FIG. 1, and the same or equivalent components are denoted by the same reference numerals and will not be described again.
  • MOSFET3A is an example of a switch element equipped with an anti-parallel connected diode.
  • Anti-parallel means that the anode of the diode part is connected to the source of MOSFET3A, and the cathode of the diode part is connected to the drain of MOSFET3A.
  • the orientation of the anti-parallel connected diode is the same as that of diode 3, and it acts as a reverse current prevention element.
  • the anti-parallel connected diode may be an externally connected diode, or it may be a parasitic diode that MOSFET3A has inside.
  • the parasitic diode is also called a body diode. If a parasitic diode is used, a separate diode is not required, so the number of parts can be reduced, leading to cost reduction.
  • Synchronous rectification control may be performed on MOSFET 3A, which turns on MOSFET 3A when current flows through the anti-parallel connected diode.
  • MOSFET 3A By performing synchronous rectification control on MOSFET 3A, it becomes possible to further reduce circuit loss and improve power supply efficiency.
  • FIG. 3 is a circuit diagram showing a typical configuration example of the drive unit 63A shown in FIG. 1.
  • a MOSFET 61 and a current detector 62 are shown together with the drive unit 63A.
  • the notation "constant circuit 1 or 2" means that either “constant circuit 1" or “constant circuit 2" is arranged.
  • the configuration of the drive unit 63A that has been used conventionally generally has only one constant circuit, as shown in FIG. 3.
  • Gate drive circuit 68 is a circuit that drives the gate of MOSFET 61, and is connected to MOSFET 61 via gate resistor Rg.
  • the constant circuit is, for example, an error amplifier, and is a circuit that compares a reference voltage with a feedback voltage derived from the current flowing through MOSFET 61, and controls the gate voltage of MOSFET 61 to a desired voltage.
  • control constant 1 the control constant set by constant circuit 1
  • control constant 2 is referred to as "control constant 2”.
  • the speed of the LD current which is the current flowing through the LD
  • the control constant is set at the first voltage (high voltage) to speed up the rise of the LD current
  • the control becomes unstable and oscillation becomes more likely when the second voltage (low voltage) is switched to reduce losses after the rise.
  • the control constant is set at the second voltage, the control becomes unstable at the time of rise, and overshoot and oscillation are likely to occur.
  • This phenomenon is due to the control characteristics in which the responsiveness required for control at the first voltage is on the order of 100 us or less, while the responsiveness required for control at the second voltage is on the order of 100 ms or less is sufficient.
  • the cause is a large difference in the responsiveness of the control before and after switching the applied voltage.
  • FIG. 4 is a first time chart used to explain the operation when control is performed using the drive unit 63A in FIG. 3.
  • FIG. 5 is a second time chart used to explain the operation when control is performed using the drive unit 63A in FIG. 3.
  • FIG. 4 is a time chart when the constant circuit 1 having the control constant 1 set according to the first voltage is used when the second voltage is applied.
  • FIG. 5 is a time chart when the constant circuit 2 having the control constant 2 set according to the second voltage is used when the first voltage is applied.
  • the waveforms represent, from the top, the LD current, the applied voltage, the operating state of MOSFET 61, the operating state of MOSFET 2A, and the set control constant.
  • the LD current is the current flowing through LD 10
  • the applied voltage is the voltage between the anode of LD 10 and the negative pole of the main voltage source 4.
  • the MOSFET operating state shows the operating state of each MOSFET, which is an image of the gate-source voltage to each MOSFET.
  • the horizontal axis of both figures represents time.
  • the difference in the control constants is represented by the difference in the numerical value and the hatching pattern. Specifically, "1" means the control constant 1, and “2" means the control constant 2.
  • the on/off of MOSFET 2A is controlled by drive unit 64A, not drive unit 63A. To allow drive units 63A and 64A to be distinguished without reference numbers, drive unit 64A may be referred to as the "second drive unit 64A" or the "second drive unit” without the reference number.
  • the LD current is shown oscillating when the second voltage is applied. This is because control constant 1, which is set to match the first voltage, is also used when the second voltage is applied. In addition, in the case of Figure 5, the LD current is shown oscillating when the first voltage is applied. This is because control constant 2, which is set to match the second voltage, is also used when the first voltage is applied.
  • FIG. 6 is a circuit diagram showing the configuration of a drive unit 63A according to the first embodiment. Components that are the same as or equivalent to those in FIG. 3 are shown with the same reference numerals.
  • the drive unit 63A includes a constant circuit 1 corresponding to a first voltage and a constant circuit 2 corresponding to a second voltage, as well as a switch mechanism SW1 that selects one of the constant circuits 1 and 2 and connects it to the gate drive circuit 68.
  • the switch mechanism SW1 is switched to either the constant circuit 1 side or the constant circuit 2 side depending on whether the voltage applied to the LD 10 is the first voltage or the second voltage.
  • FIG. 7 is a time chart explaining the operation when controlled using the driving unit 63A in FIG. 6.
  • the types of waveforms and the notation are the same as in FIG. 4 and FIG. 5. According to FIG. 7, although a phenomenon in which the LD current drops immediately after the application of the second voltage is observed, it can be seen that a stable LD current flows when both the first voltage and the second voltage are applied.
  • the light-emitting element driving circuit of embodiment 1 includes first and second DC power sources, a first switch element, a backflow prevention element, and a linear regulator that controls the current flowing through the light-emitting element.
  • the first DC power source holds a first voltage and is connected so as to be able to apply the first voltage to the anode of the light-emitting element.
  • the second DC power source is connected so as to be able to apply a second voltage lower than the first voltage to the anode of the light-emitting element.
  • the first switch element switches on and off the application of the first voltage to the anode of the light-emitting element.
  • the backflow prevention element is connected in a direction that prevents the first voltage from being applied to the second DC power source.
  • the linear regulator also includes a current detector that detects the current flowing through the light-emitting element, a second switch element through which the current flowing through the light-emitting element flows, and a drive unit that drives the second switch element.
  • the driving unit includes a gate driving circuit that drives the gate of the second switch element, two constant circuits in which different control constants are set, and a switch mechanism that selects one of the two constant circuits and connects it to the gate driving circuit depending on whether the voltage applied to the light-emitting element is the first voltage or the second voltage.
  • the switch mechanism operates to select one of the two constant circuits, and when the voltage applied to the light-emitting element is the second voltage, the switch mechanism operates to switch the selection of the constant circuit and select the other of the two constant circuits.
  • the light-emitting element driving circuit selects a constant circuit suitable for the applied voltage, making it possible to flow a stable LD current for both the first and second voltages, and making it possible to achieve both a faster rise in the LD current immediately after turning on the LD and stable control.
  • a single linear regulator is sufficient without the need to add additional linear regulators, so that an increase in circuit area and number of components can be suppressed, and it becomes possible to avoid an increase in product size and manufacturing costs. Furthermore, since there is only one linear regulator, measures required for mutual resonance that can occur between the two linear regulators are not necessary, so a reduction in development labor is expected. As a result, it becomes possible to improve product performance while suppressing increases in design costs and manufacturing costs, as well as an increase in product size.
  • the number of constant circuits is two, but it may be three or more. If at least one of the first and second DC power supplies has two or more voltage sources, the number of constant circuits may be three or more in accordance with this power supply configuration.
  • Embodiment 2 As mentioned above, in the operating waveform shown in FIG. 7, a phenomenon is observed in which the LD current drops immediately after the application of the second voltage. It is believed that this drop in the LD current is caused by the presence of the wiring inductances L3-1, L3-2, and L3-3 shown in FIG. 1. Inductances, including wiring inductances L3-1, L3-2, and L3-3, have the characteristic of suppressing a sudden current rise. Even if the first voltage is applied to start energizing the LD 10, no LD current flows through the wiring inductances L3-1, L3-2, and L3-3.
  • FIG. 8 is a diagram showing the circuit configuration of the second drive unit 64, which is a typical example of the second drive unit 64A shown in FIG. 1.
  • FIG. 8 shows MOSFET 2A together with the second drive unit 64.
  • the second drive unit 64 includes a gate drive circuit 69 and gate resistor Rg1.
  • the gate drive circuit 69 is a circuit that drives the gate of MOSFET 2A, and is connected to MOSFET 2A via gate resistor Rg1.
  • FIG. 9 is a circuit diagram showing the configuration of a second drive unit 64A according to the second embodiment. Components that are the same as or equivalent to those in FIG. 8 are denoted with the same reference numerals.
  • the second drive unit 64A includes a gate drive circuit 69, gate resistors Rgon and Rgoff, and diodes D1 and D2. Diodes D1 and D2 have the same or equivalent characteristics.
  • the gate drive circuit 69 turns on MOSFET 2A by injecting charge into the gate capacitance of MOSFET 2A via gate resistor Rgon and diode D1.
  • the gate drive circuit 69 also turns off MOSFET 2A by extracting charge accumulated in the gate capacitance of MOSFET 2A via gate resistor Rgoff and diode D2.
  • There is a relationship between the gate resistors Rgon and Rgoff such that (resistance value of Rgon) ⁇ (resistance value of Rgoff).
  • FIG. 10 is a time chart for explaining the operation when the second driving unit 64A in FIG. 9 is used for control.
  • the types of waveforms and the way of notation are the same as those in the other time charts. Comparing the waveform of the applied voltage in FIG. 10 with that in FIG. 7, the applied voltage in FIG. 10 falls more gently. This is because, as can be seen by comparing the rising and falling parts of the operating waveform of MOSFET 2A in FIG. 10, the driving speed when gate-off MOSFET 2A is slower than the driving speed when gate-on MOSFET 2A. As a result, the current supply from the boost voltage source 7 is cut off slowly, so that the current supply to LD 10 by the main voltage source 4 is in time. This makes it possible to eliminate or reduce the drop in LD current, as can be seen by comparing the waveform of the LD current in FIG. 10 with that in FIG. 7.
  • the function provided by the second drive unit 64A described above is referred to as the "voltage change mitigation means" in this document.
  • the voltage change mitigation means is a means for realizing the function of mitigating the change in the voltage applied to the LD 10 when the voltage applied to the LD 10 switches from a first voltage (high voltage) to a second voltage (low voltage).
  • FIG. 10 as a first embodiment, an example in which the voltage change mitigation means is provided inside the second drive unit 64A is described.
  • the second driving unit 64A it is preferable to use a planar MOSFET as the MOSFET 2A. The reasons for this are explained below.
  • the on-speed and off-speed of a MOSFET depend on the voltage amplification, gate capacitance, and gate resistance of the MOSFET.
  • the voltage amplification and gate capacitance depend on the structure of the MOSFET. Specifically, the voltage amplification generally has the relationship (voltage amplification of trench structure) > (voltage amplification of planar structure).
  • the gate capacitance generally has the relationship (gate capacitance of trench structure) ⁇ (gate capacitance of planar structure).
  • the trench-structure MOSFET when comparing a trench-structure MOSFET with a planar-structure MOSFET, the trench-structure MOSFET has a relatively large voltage amplification due to its structure and a small gate capacitance. Therefore, in a trench-structure MOSFET, the effect of the charge/discharge time on the gate capacitance due to the gate resistance is small, and the voltage amplification is large, so the change range of the gate applied voltage when turning on the MOSFET can be small. Furthermore, a small change range means that the sensitivity of adjusting the on-speed and off-speed is low.
  • a planar-structure MOSFET has a relatively small voltage amplification due to its structure and a large gate capacitance. Therefore, in a planar-structure MOSFET, the charge/discharge time on the gate capacitance due to the gate resistance is significantly affected, and the voltage amplification is small, so it is necessary to increase the range of change in the gate applied voltage when turning on the MOSFET. This means that the sensitivity of adjusting the on and off speeds is high, and speed adjustment is easier than with a trench structure. Therefore, if a MOSFET with a planar structure is used for MOSFET 2A, it becomes possible to easily obtain the effect of the voltage change mitigation means.
  • Figure 11 is a circuit diagram showing the configuration of a light-emitting element drive circuit 100B according to embodiment 2.
  • the parallel circuit operates as a voltage change mitigation means.
  • the drive unit 64A is changed to the drive unit 64.
  • the drive unit 64 may be the drive unit 64A.
  • the other configurations are the same or equivalent to the configuration in FIG. 1, and the same or equivalent components are denoted by the same reference numerals, and duplicated explanations will be omitted.
  • the MOSFET 2B may be referred to as the "third switch element.”
  • FIG. 11 shows an example in which the parallel circuit is arranged between the connection point between LD10 and diode 3 and the source of MOSFET 2A, this is not limiting.
  • the parallel circuit may also be arranged between the positive electrode of boost voltage source 7 and MOSFET 2A.
  • FIG. 12 is a time chart for explaining the operation of the light-emitting element drive circuit 100B according to the second embodiment.
  • the waveforms represent, from the top, the LD current, the applied voltage, the operating state of MOSFET 2A, and the operating state of MOSFET 2B, and the horizontal axis represents time.
  • MOSFETs 2A and 2B are simultaneously controlled to be on.
  • the first voltage is applied to the anode of LD 10 via MOSFETs 2A and 2B.
  • MOSFET 2B is controlled to be off.
  • the application of the first voltage also continues, but since it is applied via resistor 2C, the LD current is supplied slowly. After that, the applied voltage gradually decreases toward the second voltage as shown in FIG. 12.
  • MOSFET 2B when MOSFET 2B is turned off, it is assumed that the applied voltage will decrease due to the voltage drop caused by resistor 2C, but since the purpose of resistor 2C is to mitigate the voltage change and the resistance value of resistor 2C is set small, no sudden voltage change will occur. At this time, if MOSFET 2B is turned off gradually, the voltage change can be further suppressed. Note that an element having an inductance component can also be used instead of resistor 2C.
  • the light-emitting element drive circuit further includes a voltage change mitigation means for mitigating the change in the applied voltage when the voltage applied to the light-emitting element switches from the first voltage to the second voltage.
  • the voltage change mitigation means can be provided in the second drive unit that drives the first switch element.
  • the voltage change mitigation means operates to mitigate the change in the applied voltage to the light-emitting element when the voltage applied to the light-emitting element switches from the first voltage to the second voltage. This allows the current supply from the first DC power source to be cut off slowly, and the current supply from the second DC power source to the light-emitting element can be made in time.
  • the light-emitting element drive circuit according to the second embodiment can achieve both the effect of the first embodiment of accelerating the rise of the LD current and the stability of control, while also ensuring current stability during constant current drive.
  • the first switch element can be a metal oxide semiconductor field effect transistor having a planar structure.
  • a metal oxide semiconductor field effect transistor having a planar structure it is possible to easily obtain the effect of the voltage change mitigation means described above.
  • the voltage change mitigation means may be configured as a parallel circuit of a third switch element and a resistor.
  • This parallel circuit can be disposed between the connection point of the light-emitting element and the reverse current prevention element and the second switch element, or between the positive pole of the first DC power supply and the second switch element.
  • the third switch element is controlled to be on when the first voltage is applied, and is controlled to be off when switching from the first voltage to the second voltage.
  • Embodiment 3 As explained in the section of the second embodiment, in the operating waveform shown in FIG. 7, a phenomenon in which the LD current drops immediately after the application of the second voltage is observed. This drop in the LD current is thought to be caused by the presence of the wiring inductances L3-1, L3-2, and L3-3 shown in FIG. 1. Inductances, including wiring inductances L3-1, L3-2, and L3-3, have the characteristic of suppressing a sudden current rise. Even if the first voltage is applied to start energizing the LD 10, the LD current does not flow through the wiring inductances L3-1, L3-2, and L3-3.
  • FIG. 13 is a circuit diagram showing the configuration of a light-emitting element drive circuit 100C according to the third embodiment. Comparing the light-emitting element drive circuit 100C according to the third embodiment shown in FIG. 13 with the light-emitting element drive circuit 100 according to the first embodiment shown in FIG. 1, in FIG. 13, a series circuit of a power source 8A, which is an auxiliary power source, a MOSFET 8B, and a diode 8C is added, and the entire series circuit is connected in parallel to the diode 3. In the light-emitting element drive circuit 100C, the series circuit operates as a voltage adding means. Also, the diode 8C operates as a backflow prevention element like the diode 3. Also, in FIG.
  • the drive unit 64A is changed to the drive unit 64.
  • the drive unit 64 may be the drive unit 64A.
  • the other configurations are the same or equivalent to those in FIG. 1, and the same or equivalent components are denoted by the same reference numerals, and duplicated explanations are omitted.
  • the MOSFET 8B may be referred to as the "fourth switch element".
  • FIG. 13 illustrates an example of a configuration in which power supply 8A, MOSFET 8B, and diode 8C are arranged in this order from the low potential side to the high potential side between the anode and cathode of diode 3, but this configuration is not limited to this. Any two of the components that make up the series circuit may be swapped with each other, or all three may be swapped.
  • FIG. 14 is a time chart explaining the operation of the light-emitting element drive circuit 100C according to the third embodiment.
  • the waveforms represent, from the top, the LD current, the applied voltage, the operating state of MOSFET 2A, the operating state of MOSFET 8B, and the power supply 8A voltage, and the horizontal axis represents time.
  • the power supply 8A voltage is the output voltage of the power supply 8A.
  • MOSFET 2A when MOSFET 2A is controlled to be on, a first voltage is applied to the anode of LD10.
  • MOSFET 2A is controlled to be off, while MOSFET 8B is controlled to be on.
  • the time chart shown in FIG. 14 shows an operation set so that the voltage of the anode of LD10 immediately after MOSFET 8B is controlled to be on does not change from the first voltage.
  • the relationship between the first voltage, the second voltage, and the open voltage of the power supply 8A is expressed by the following formula (1).
  • the power supply 8A open circuit voltage is the output voltage when no load is connected to the power supply 8A. Note that in FIG. 14, the scale of the vertical axis of the applied voltage is different from the scale of the vertical axis of the power supply 8A voltage, and the power supply 8A voltage is shown expanded vertically.
  • power supply 8A only needs to compensate for the current drop as shown in FIG. 7. For this reason, power supply 8A may be a low-capacity power supply.
  • the power supply 8A voltage is set as shown in formula (1) above. If it is set as shown in formula (1) above, it is possible to suppress the voltage jump immediately after switching from the first voltage to the second voltage.
  • the power supply 8A voltage is set as shown in the following formula (2). If it is set as shown in the following formula (2), it is possible to suppress the voltage jump when switching from the first voltage to the second voltage is completed.
  • FIG. 15 is a circuit diagram showing the configuration of a light-emitting element driving circuit 100D according to a first modified example of the third embodiment.
  • the power supply 8A itself has a function of turning the power supply on or off, it is also possible to omit the MOSFET 8B arranged between the power supply 8A and the diode 8C as shown in FIG. 15.
  • FIG. 16 is a circuit diagram showing the configuration of a light-emitting element driving circuit 100E according to a second modification of the third embodiment. Comparing the light-emitting element driving circuit 100E shown in FIG. 16 with the light-emitting element driving circuit 100 according to the first embodiment shown in FIG. 1, a parallel-series circuit is added in FIG. 16 in which a parallel circuit made of a resistor 8E and a diode 8F is connected in series with a capacitor 8D, and the entire parallel-series circuit is connected in parallel to a diode 3.
  • the parallel-series circuit operates as a voltage adding means.
  • the capacitor 8D operates as an auxiliary power source.
  • the driving unit 64A is changed to the driving unit 64.
  • the driving unit 64 may be the driving unit 64A.
  • the other configurations are the same or equivalent to those in FIG. 1, and the same or equivalent components are denoted by the same reference numerals, and duplicated explanations are omitted.
  • FIG. 17 is a time chart explaining the operation of the light-emitting element drive circuit 100E according to the third embodiment.
  • the waveforms represent, from the top, the LD current, the applied voltage, the operating state of the MOSFET 2A, and the capacitor 8D voltage, and the horizontal axis represents time.
  • the capacitor 8D voltage is the voltage across the capacitor 8D.
  • MOSFET 2A When MOSFET 2A is controlled to be turned on, a first voltage is applied from boost voltage source 7 to LD 10. When the first voltage is applied, capacitor 8D is charged to the difference voltage between this first voltage and the output voltage of main voltage source 4. The charging current of capacitor 8D is limited by resistor 8E, which is a current limiting resistor. This makes it possible to prevent an excessive inrush current from flowing through capacitor 8D due to the high first voltage.
  • capacitor 8D is added to the voltage output by main voltage source 4 and applied to the anode of LD 10. Since diode 8F is connected across resistor 8E, the discharge path for the charge stored in capacitor 8D is the path through diode 8F. This allows power to be supplied to LD 10 efficiently.
  • the circuit operation is different, the voltage jump immediately after switching from the first voltage to the second voltage and the voltage jump when switching from the first voltage to the second voltage is completed can be suppressed in a manner similar to that described using the time chart in Figure 14.
  • the parameters are the capacitance value of capacitor 8D, the resistance value of resistor 8E, and the forward voltage characteristics of diode 8F, and by setting these parameters appropriately, the drop in LD current can be eliminated or reduced.
  • the light-emitting element drive circuit is composed of a series circuit of an auxiliary power supply, a fourth switch element, and a diode, and further includes a voltage adder means in which the series circuit is connected in parallel to both ends of the backflow prevention element.
  • the voltage adder means operates to add the voltage of the auxiliary power supply to the output voltage of the second DC power supply when the voltage applied to the light-emitting element switches from the first voltage to the second voltage. This allows the current supply from the first DC power supply to be cut off slowly, and the current supply from the second DC power supply to the light-emitting element to be in time.
  • the light-emitting element drive circuit according to the third embodiment can ensure current stability during constant current drive while achieving both the effects of the first embodiment, namely, faster rise of the LD current and stable control.
  • the fourth switch element can be omitted.
  • the voltage adder may be configured as a parallel-series circuit in which a parallel circuit made of a resistor and a diode is connected in series with a capacitor.
  • the capacitor when the first voltage is applied, the capacitor is charged by the differential voltage between the first voltage and the output voltage of the second DC power supply, and when switching from the first voltage to the second voltage, the capacitor operates as an auxiliary power supply for the voltage adder. This operation makes it possible to obtain the effect of the voltage adder described above.
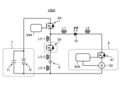
  • FIG. 18 is a circuit diagram showing a configuration of a light-emitting element drive circuit 100F according to a fourth embodiment.
  • a portion corresponding to the linear regulator 6 in FIG. 1 is configured in parallel in order to be applied to an application in which a large current flows.
  • one MOSFET 61 is replaced with three MOSFETs 61B, 61C, and 61D
  • one current detector 62 is replaced with three current detectors 62B, 62C, and 62D
  • one drive unit 63 is replaced with three drive units 63B, 63C, and 63D.
  • the drive unit 64A is changed to the drive unit 64.
  • the drive unit 64 may be the drive unit 64A.
  • FIG. 19 is a circuit diagram showing an example of the configuration of the drive unit 63B shown in FIG. 18,
  • FIG. 20 is a circuit diagram showing an example of the configuration of the drive unit 63C shown in FIG. 18, and
  • FIG. 21 is a circuit diagram showing an example of the configuration of the drive unit 63D shown in FIG. 18.
  • FIG. 22 is a first time chart used to explain the operation when control is performed using the drivers 63B, 63C, and 63D of FIG. 18.
  • the upper part shows the waveforms of the drain currents flowing through MOSFETs 61B, 61C, and 61D
  • the lower part shows the control constants set in the drivers 63B, 63C, and 63D.
  • the horizontal axis also represents time.
  • 90 [A] flows through LD 10, and this 90 [A] current is shared equally by three MOSFETs 61B, 61C, and 61D.
  • 90 [A] is an example of a large current.
  • the maximum current that can flow through MOSFETs 61B, 61C, and 61D is 30 [A].
  • the driver 63B switches the constant circuit from constant circuit 1-1 to constant circuit 2-1.
  • the driver 63C switches the constant circuit from constant circuit 1-2 to constant circuit 2-2, and when the drain current reaches 30 A, the driver 63D switches the constant circuit from constant circuit 1-3 to constant circuit 2-3.
  • FIG. 23 is a second time chart used to explain the operation when controlled using the driving units 63B, 63C, and 63D in FIG. 18.
  • the types of waveforms and the notation are the same as those in FIG. 22.
  • 30 [A] flows through LD 10, and this current of 30 [A] is shared equally by three MOSFETs 61B, 61C, and 61D.
  • 30 [A] is another example of a large current.
  • the driver 63B switches the constant circuit from constant circuit 3-1 to constant circuit 4-1.
  • the driver 63C switches the constant circuit from constant circuit 3-2 to constant circuit 4-2, and when the drain current reaches 10 A, the driver 63D switches the constant circuit from constant circuit 3-3 to constant circuit 4-3.
  • Figure 24 is a time chart used to explain operation when current is passed through LD10 using only MOSFET 61B in Figure 18. The types of waveforms and notation are the same as in Figure 22.
  • drive units 63C and 63D cease operation, and when the drain current reaches 30 [A], drive unit 63B switches the constant circuit from constant circuit 1-1 to constant circuit 2-1. This prevents the LD current from oscillating, and LD10 is driven stably.
  • FIG. 25 is a time chart explaining the operation when current is passed through LD 10 using only MOSFET 61C in FIG. 18.
  • the types of waveforms and the way of notation are the same as in FIG. 22.
  • drivers 63B and 63D cease operation, and driver 63C switches the constant circuit from constant circuit 1-2 to constant circuit 2-2 when the drain current reaches 30 A. This prevents the LD current from oscillating, and LD 10 is driven stably.
  • FIG. 26 is a time chart explaining the operation when current is passed through LD 10 using only MOSFET 61D in FIG. 18. The types of waveforms and the way they are expressed are the same as in FIG. 22.
  • drivers 63B and 63C cease operation, and when the drain current reaches 30A, driver 63D switches the constant circuit from constant circuit 1-3 to constant circuit 2-3. This prevents the LD current from oscillating, and LD 10 is driven stably.
  • FIG. 27 is a circuit diagram showing another configuration example of the driving unit 63B shown in FIG. 18,
  • FIG. 28 is a circuit diagram showing another configuration example of the driving unit 63C shown in FIG. 18, and
  • FIG. 29 is a circuit diagram showing another configuration example of the driving unit 63D shown in FIG. 18.
  • the constant circuits 3-1 and 4-1 shown in FIG. 19 can be omitted, in FIG. 28, the constant circuits 3-2 and 4-2 shown in FIG. 20 can be omitted, and in FIG. 29, the constant circuits 3-3 and 4-3 shown in FIG. 21 can be omitted. Therefore, in the latter case, effects such as a reduction in circuit area can be achieved.
  • MOSFET When only one MOSFET is operated, it is necessary to consider equalizing the load. To achieve this, it is necessary to average out the frequency of MOSFET usage by, for example, switching the MOSFET that is energized on a regular or irregular basis. Examples of how to average out the frequency of MOSFET usage include providing a timer function that counts the operating time of the MOSFET, or providing a function that counts the accumulated amount of current that has flowed through the MOSFET.
  • the three MOSFETs 61B, 61C, and 61D are assumed to pass equal currents, but this is not limiting.
  • the maximum current that can be passed through MOSFET 61B is 10 [A]
  • the maximum current that can be passed through MOSFET 61C is 20 [A]
  • the maximum current that can be passed through MOSFET 61D is 40 [A].
  • it is considered to depend on the load characteristics of LD 10 if the current differs by 10 [A], it may be necessary to have a constant circuit corresponding to that current and to switch the constant circuit when switching the applied voltage.
  • the light-emitting element drive circuit of embodiment 4 has the same configuration as the light-emitting element drive circuit of embodiments 1 to 3, but with two or more linear regulators, and the second switch elements in the two or more linear regulators are connected in parallel with each other. Only one of the two or more second switch elements is driven at a time, and the driven second switch elements are switched periodically or irregularly. In this way, it is possible to equalize the frequency of use between the two or more second switch elements.
  • the two or more second switch elements may be configured so that two or more are driven simultaneously.
  • the second switch elements are driven so that different currents flow through them.
  • Fig. 30 is a circuit diagram showing the configuration of a light-emitting element drive circuit 100G according to the fifth embodiment.
  • a control unit 81 is added to the configuration of the light-emitting element drive circuit 100 shown in Fig. 1.
  • the other configurations are the same or equivalent to those of the light-emitting element drive circuit 100 shown in Fig. 1, and the same or equivalent components are denoted by the same reference numerals, and duplicated explanations will be omitted.
  • the control unit 81 generates a control signal for controlling the drive unit 63A based on an external current command value and the detection value of the current detector 62, and outputs the control signal to the drive unit 63A.
  • the drive unit 63A controls the conduction of the MOSFET 61 based on the control signal output from the control unit 81.
  • FIG. 31 is a circuit diagram showing the connection relationship between the control unit 81 and the drive unit 63A according to embodiment 5. Note that FIG. 31 shows the MOSFET 61 and the current detector 62 together with the control unit 81 and the drive unit 63A shown in FIG. 6.
  • the control unit 81 generates a control signal for controlling the drive unit 63A based on a current command value from the outside and the detection value of the current detector 62. Specifically, the control unit 81 generates a control signal for the switch mechanism SW1 that switches between constant circuit 1 and constant circuit 2, and a control signal for the gate drive circuit 68 that controls the MOSFET 61. The control unit 81 also outputs the current detection value detected by the current detector 62 to the constant circuits 1 and 2. The current detection value may be directly transmitted from the current detector 62 to the constant circuits 1 and 2 without passing through the control unit 81.
  • the control unit 81 can perform noise removal, signal level shifting, amplification, etc. Therefore, in this configuration, it is possible to prevent overvoltage to the constant circuits 1 and 2 and the gate drive circuit 68 in the subsequent stage, and it is also possible to improve the control accuracy for the drive unit 63A. In addition, in this configuration, if the current detection value indicates an overcurrent, a signal to that effect can be sent to the gate drive circuit 68 to turn off the MOSFET 61, making it possible to prevent an overcurrent from flowing through the LD 10.
  • control unit 81 controls the switch mechanism SW1 to turn on the MOSFET 61 so that the constant circuit 1 can be used.
  • the control unit 81 controls the switch mechanism SW1 to switch to the first voltage so that the constant circuit 2 can be used. In this way, it is possible to minimize the drop in the LD current.
  • the switch to the constant circuit 2 does not have to be immediately after the current flowing through LD 10 reaches the target value, but may be after a certain period has elapsed since the current flowing through LD 10 reaches the target value.
  • the target current value is input from outside as a current command value.
  • control unit 81 can be applied to each of the light-emitting element drive circuits 100A, 100B, 100C, 100D, 100E, and 100F.
  • the hardware configuration of the control unit 81 can include a processing circuit and an interface for inputting and outputting signals.
  • the processing circuit can be a single circuit, a composite circuit, an ASIC (Application Specific Integrated Circuit), an FPGA (Field-Programmable Gate Array), or a combination of these, including a noise filter circuit and a signal amplifier circuit.
  • Information input to the processing circuit and information output from the processing circuit can be obtained via an interface.
  • the control unit 81 may be configured to include a processor that performs arithmetic operations and a memory in which programs read by the processor are stored, instead of a processing circuit.

Landscapes

  • Semiconductor Lasers (AREA)
PCT/JP2023/033414 2022-09-28 2023-09-13 発光素子駆動回路 Ceased WO2024070709A1 (ja)

Priority Applications (1)

Application Number Priority Date Filing Date Title
JP2024550060A JP7724981B2 (ja) 2022-09-28 2023-09-13 発光素子駆動回路及びレーザー加工機

Applications Claiming Priority (2)

Application Number Priority Date Filing Date Title
JP2022155285 2022-09-28
JP2022-155285 2022-09-28

Publications (1)

Publication Number Publication Date
WO2024070709A1 true WO2024070709A1 (ja) 2024-04-04

Family

ID=90477431

Family Applications (1)

Application Number Title Priority Date Filing Date
PCT/JP2023/033414 Ceased WO2024070709A1 (ja) 2022-09-28 2023-09-13 発光素子駆動回路

Country Status (2)

Country Link
JP (1) JP7724981B2 (enExample)
WO (1) WO2024070709A1 (enExample)

Cited By (1)

* Cited by examiner, † Cited by third party
Publication number Priority date Publication date Assignee Title
JP7696533B1 (ja) * 2025-01-16 2025-06-20 三菱電機株式会社 発光素子駆動回路およびレーザ発振器

Citations (2)

* Cited by examiner, † Cited by third party
Publication number Priority date Publication date Assignee Title
JP2000307186A (ja) * 1999-04-22 2000-11-02 Ricoh Co Ltd 画像形成装置
JP2002335038A (ja) * 2001-03-05 2002-11-22 Fuji Xerox Co Ltd 発光素子駆動装置および発光素子駆動システム

Family Cites Families (4)

* Cited by examiner, † Cited by third party
Publication number Priority date Publication date Assignee Title
JPH0416470Y2 (enExample) * 1984-12-27 1992-04-13
JP3908971B2 (ja) 2001-10-11 2007-04-25 浜松ホトニクス株式会社 発光素子駆動回路
US20090219964A1 (en) 2008-03-03 2009-09-03 Dror Yossi laser diode driver
JP7511519B2 (ja) 2021-04-09 2024-07-05 三菱電機株式会社 発光素子駆動回路

Patent Citations (2)

* Cited by examiner, † Cited by third party
Publication number Priority date Publication date Assignee Title
JP2000307186A (ja) * 1999-04-22 2000-11-02 Ricoh Co Ltd 画像形成装置
JP2002335038A (ja) * 2001-03-05 2002-11-22 Fuji Xerox Co Ltd 発光素子駆動装置および発光素子駆動システム

Cited By (1)

* Cited by examiner, † Cited by third party
Publication number Priority date Publication date Assignee Title
JP7696533B1 (ja) * 2025-01-16 2025-06-20 三菱電機株式会社 発光素子駆動回路およびレーザ発振器

Also Published As

Publication number Publication date
JP7724981B2 (ja) 2025-08-18
JPWO2024070709A1 (enExample) 2024-04-04

Similar Documents

Publication Publication Date Title
US9350241B2 (en) Buck converter and control method therefor
US8981689B2 (en) Driver for switching element and control system for rotary machine using the same
JP6932347B2 (ja) 駆動回路及び発光装置
KR20130135775A (ko) 점등 장치 및 차량용 전조등
JP6416447B1 (ja) 半導体素子の駆動方法および駆動装置、ならびに、電力変換装置
JP2008541507A (ja) 電力用電界効果トランジスタ(fet)の駆動システムおよびその方法
JP7490946B2 (ja) ゲート駆動装置及び電力変換装置
JP2014160803A (ja) Led駆動装置
US11996675B2 (en) Laser drive circuit and sensor apparatus
JP7724981B2 (ja) 発光素子駆動回路及びレーザー加工機
JP4317825B2 (ja) インバータ装置
JP6656186B2 (ja) 回生電流検出回路、チャージ電流検出回路、モータ電流検出システム
JP7511519B2 (ja) 発光素子駆動回路
US10483853B2 (en) DC-DC converter
WO2020202967A1 (ja) 車載用電圧変換装置
JP2008295237A (ja) スイッチングパルス生成回路およびスイッチングパルス生成回路を用いたレギュレータ
JP2014078421A (ja) 発光ダイオード点灯装置及び該発光ダイオード点灯装置を用いた照明装置
KR102261852B1 (ko) Led 구동 캐패시터를 포함하는 ac 직결형 발광 다이오드 구동장치
US9603227B2 (en) Semiconductor light source driving apparatus
JP2013187528A (ja) 発光素子駆動装置
EP2391184A2 (en) Led driver circuit
CN114244339A (zh) 栅极驱动电路和电子装置
JP2022521527A (ja) 高効率と高信頼性を備えた車両照明用ledシステム
JP7696533B1 (ja) 発光素子駆動回路およびレーザ発振器
JP4888199B2 (ja) 負荷駆動装置

Legal Events

Date Code Title Description
121 Ep: the epo has been informed by wipo that ep was designated in this application

Ref document number: 23871942

Country of ref document: EP

Kind code of ref document: A1

ENP Entry into the national phase

Ref document number: 2024550060

Country of ref document: JP

Kind code of ref document: A

NENP Non-entry into the national phase

Ref country code: DE

122 Ep: pct application non-entry in european phase

Ref document number: 23871942

Country of ref document: EP

Kind code of ref document: A1