KR20200069964A - 냉장/냉동 탑차용 냉각 시스템 - Google Patents

냉장/냉동 탑차용 냉각 시스템 Download PDF

Info

Publication number
KR20200069964A
KR20200069964A KR1020180157584A KR20180157584A KR20200069964A KR 20200069964 A KR20200069964 A KR 20200069964A KR 1020180157584 A KR1020180157584 A KR 1020180157584A KR 20180157584 A KR20180157584 A KR 20180157584A KR 20200069964 A KR20200069964 A KR 20200069964A
Authority
KR
South Korea
Prior art keywords
power
cooling
vehicle
battery
refrigeration
Prior art date
Legal status (The legal status is an assumption and is not a legal conclusion. Google has not performed a legal analysis and makes no representation as to the accuracy of the status listed.)
Granted
Application number
KR1020180157584A
Other languages
English (en)
Other versions
KR102162926B1 (ko
Inventor
나연섭
Original Assignee
써멀마스터 주식회사
Priority date (The priority date is an assumption and is not a legal conclusion. Google has not performed a legal analysis and makes no representation as to the accuracy of the date listed.)
Filing date
Publication date
Application filed by 써멀마스터 주식회사 filed Critical 써멀마스터 주식회사
Priority to KR1020180157584A priority Critical patent/KR102162926B1/ko
Publication of KR20200069964A publication Critical patent/KR20200069964A/ko
Application granted granted Critical
Publication of KR102162926B1 publication Critical patent/KR102162926B1/ko
Active legal-status Critical Current
Anticipated expiration legal-status Critical

Links

Images

Classifications

    • BPERFORMING OPERATIONS; TRANSPORTING
    • B60VEHICLES IN GENERAL
    • B60HARRANGEMENTS OF HEATING, COOLING, VENTILATING OR OTHER AIR-TREATING DEVICES SPECIALLY ADAPTED FOR PASSENGER OR GOODS SPACES OF VEHICLES
    • B60H1/00Heating, cooling or ventilating [HVAC] devices
    • B60H1/32Cooling devices
    • B60H1/3204Cooling devices using compression
    • B60H1/3226Self-contained devices, i.e. including own drive motor
    • BPERFORMING OPERATIONS; TRANSPORTING
    • B60VEHICLES IN GENERAL
    • B60HARRANGEMENTS OF HEATING, COOLING, VENTILATING OR OTHER AIR-TREATING DEVICES SPECIALLY ADAPTED FOR PASSENGER OR GOODS SPACES OF VEHICLES
    • B60H1/00Heating, cooling or ventilating [HVAC] devices
    • B60H1/32Cooling devices
    • B60H1/3204Cooling devices using compression
    • B60H1/3232Cooling devices using compression particularly adapted for load transporting vehicles
    • BPERFORMING OPERATIONS; TRANSPORTING
    • B60VEHICLES IN GENERAL
    • B60HARRANGEMENTS OF HEATING, COOLING, VENTILATING OR OTHER AIR-TREATING DEVICES SPECIALLY ADAPTED FOR PASSENGER OR GOODS SPACES OF VEHICLES
    • B60H1/00Heating, cooling or ventilating [HVAC] devices
    • B60H1/32Cooling devices
    • B60H1/3204Cooling devices using compression
    • B60H1/3205Control means therefor
    • BPERFORMING OPERATIONS; TRANSPORTING
    • B60VEHICLES IN GENERAL
    • B60PVEHICLES ADAPTED FOR LOAD TRANSPORTATION OR TO TRANSPORT, TO CARRY, OR TO COMPRISE SPECIAL LOADS OR OBJECTS
    • B60P3/00Vehicles adapted to transport, to carry or to comprise special loads or objects
    • B60P3/20Refrigerated goods vehicles
    • HELECTRICITY
    • H02GENERATION; CONVERSION OR DISTRIBUTION OF ELECTRIC POWER
    • H02JCIRCUIT ARRANGEMENTS OR SYSTEMS FOR SUPPLYING OR DISTRIBUTING ELECTRIC POWER; SYSTEMS FOR STORING ELECTRIC ENERGY
    • H02J7/00Circuit arrangements for charging or depolarising batteries or for supplying loads from batteries
    • H02J7/02Circuit arrangements for charging or depolarising batteries or for supplying loads from batteries for charging batteries from AC mains by converters
    • BPERFORMING OPERATIONS; TRANSPORTING
    • B60VEHICLES IN GENERAL
    • B60HARRANGEMENTS OF HEATING, COOLING, VENTILATING OR OTHER AIR-TREATING DEVICES SPECIALLY ADAPTED FOR PASSENGER OR GOODS SPACES OF VEHICLES
    • B60H1/00Heating, cooling or ventilating [HVAC] devices
    • B60H1/32Cooling devices
    • B60H2001/3236Cooling devices information from a variable is obtained
    • B60H2001/3266Cooling devices information from a variable is obtained related to the operation of the vehicle
    • BPERFORMING OPERATIONS; TRANSPORTING
    • B60VEHICLES IN GENERAL
    • B60HARRANGEMENTS OF HEATING, COOLING, VENTILATING OR OTHER AIR-TREATING DEVICES SPECIALLY ADAPTED FOR PASSENGER OR GOODS SPACES OF VEHICLES
    • B60H1/00Heating, cooling or ventilating [HVAC] devices
    • B60H1/32Cooling devices
    • B60H2001/3286Constructional features
    • B60H2001/3292Compressor drive is electric only

Landscapes

  • Engineering & Computer Science (AREA)
  • Physics & Mathematics (AREA)
  • Thermal Sciences (AREA)
  • Mechanical Engineering (AREA)
  • Health & Medical Sciences (AREA)
  • Public Health (AREA)
  • Transportation (AREA)
  • Power Engineering (AREA)
  • Devices That Are Associated With Refrigeration Equipment (AREA)

Abstract

본 발명에 따른 냉장/냉동 탑차의 냉각 시스템은, 차량용 엔진, 발전기, 차량용 배터리, 상기 차량용 배터리에 비해 상대적으로 고전압으로 작동되며, 상기 냉장/냉동 탑차와는 별도의 외부 전원으로부터 공급된 전기 에너지를 저장하기 위한 냉각용 배터리 및, 직류 모터가 구비된 전동 압축기, 응축기, 팽창밸브 및 증발기를 포함하여 냉각 사이클을 이루는 적어도 하나의 냉각 유닛을 포함하여 구성되며, 통상적인 상황에서는 상기 발전기의 전력이 상기 전동 압축기에 인가되지 않도록 전기적으로 차단됨과 동시에, 주행 모드에서는, 상기 냉각용 배터리 전원은 상기 전동 압축기 구동 전원으로만 사용되며, 주차 모드에서는, 상기 냉각용 배터리 전원은 상기 전동 압축기를 포함한 상기 냉각 유닛 전력 부하 전체의 구동 전원으로 사용되며, 대기모드에서는 상기 외부전원이 상기 냉각 유닛의 전력 부하 전체의 구동 전원으로 사용됨과 동시에 상기 냉각용 배터리에 충전 전력을 제공하도록 구성되어, 차량 운행을 위한 엔진 동력과는 완전히 무관한 동력원으로부터 냉각 유닛을 구동시키므로, 엔진 효율 저하가 발생하지 않고 RPM 변화 등 운행 상태에 따른 냉각 효율의 영향도 받지 않는다.

Description

냉장/냉동 탑차용 냉각 시스템 {COOLING SYSTEM FOR REFRIGERATED VEHICLE}
본 발명은 냉장/냉동 탑차용 냉각 시스템에 관한 것으로, 보다 상세하게는, 냉각 사이클이 적용된 냉각 유닛 방식의 냉각 시스템에 있어서, 압축기의 작동 동력을 전동 모터로서 적용한 경우에 최적화된 냉장/냉동 탑차용 냉각 시스템에 관한 것이다.
냉장 탑차 또는 냉동 탑차라고도 불리는 냉각용 특장차에는, 운전 객실 이외에, 냉각 전용 공간인 탑 또는 고(庫)라고도 불리는 격실 형태의 공간이 별도로 설치된다.
해당 격실은 농, 축, 수산물이나, 화훼 그 밖의 신선도를 유지하여야 하는 물류의 보관 및 운송을 위해 사용되기 때문에, 효율적이고 적절한 냉각 기능을 필수적으로 구비하여야 한다.
이러한 냉각 기능을 구비한 냉장/냉동 탑차로서는 크게 축냉 물질을 사용하는 축냉 방식 냉장/냉동 탑차와, 압축기를 포함한 냉각 유닛이 냉각 사이클을 구성하는 냉각 사이클 방식 냉장/냉동 탑차로 구분된다.
축냉 방식의 경우, 운행 중 자동차에 구비된 동력원을 사용하지 않기 때문에 냉각 사이클 방식에 비해 차량의 운행 상태에 영향받지 않는 냉각 환경의 조성이 가능하다는 장점이 있으나, 핵심이 되는 부품인 축냉판의 무게가 무거워 운행 효율을 떨어뜨리는 점, 냉각판이 잠열을 흡수하여 상변화를 일으키는 시점에서는 더 이상 냉각 기능이 불가능하므로, 물류 보관/이동 가능 시간이 한정적이고 단속적인 점, 물류 보관/이동 중 축냉판이 냉각 성능을 유지할 수 있도록 하기 위해 물류 보관, 이동 이외의 시간에는 축냉 물질의 상변화를 일으켜 놓아야 하는데, 이때 탑차 내부의 온도를 영하 30도 이하까지 낮추는 과정에 상당한 에너지 및 시간이 소모되는 점 등의 단점이 있다.
따라서, 장시간 지속적인 냉각 기능의 유지가 가능하고(동력만 제공된다면), 요구되는 바에 따라 냉각 정도의 조절이 용이하며, 자동차 운행 과정에서 엔진에서 발생하는 기계적인 동력이나 전력 등을 동력원으로 사용하여 냉각 기능을 수행할 수 있는 냉각 사이클 방식 냉장/냉동 탑차 역시 폭넓게 사용되고 있다.
이러한 방식의 대표적인 구성으로, 냉각 사이클을 구성하는 부품 중 가장 높은 동력을 필요로 하는 압축기의 동력을, 차량 운행용 엔진의 동력으로부터 동축 연결하여 사용하는 엔진 동축 압축기 구동 방식 냉각 유닛이 있는데, 기왕의 자동차 동력을 활용한다는 점에서 효율적이나, 엔진의 동력을 나눠 쓰는 방식이므로 차량 출력 저하로 연료 소비가 증가 되는 점, 차량운행 시 엔진의 RPM 변화에 따라 냉방 성능이 급하게 변하는 현상이 발생할 수 있는 점, 냉동기 성능이 차량의 연비와 직접 관련되어 연료 소모량을 증가시켜 이산화탄소 배출량이 증가하므로, 환경 오염의 원인이 될 수 있는 점, 통상 소모품인 벨트를 구동력을 전달하는 수단으로 사용하여 벨트 손상으로 인한 부품 교체시기가 짧고, 에너지 낭비, 소음문제 등 발생한다는 점 등의 단점이 있다.
이를 보완하는 또 다른 냉각 사이클 방식으로, 이른바 서브 엔진 타입의 냉장/냉동 탑차가 사용되기도 한다.
본 방식은, 차량 운행에 사용되는 엔진에 영향을 미치지 않기 위해 별도의 엔진을 이용하여 차량과는 독립적 구동 냉각 유닛을 설치하는 방식으로, 당연히 차량의 운행 출력 저하나 RPM 변화에 따른 냉각 성능의 변동이 발생하지 않는다는 장점이 있으나, 보조 압축기 구동 동력원 설치로 차량의 총중량 증가 및 공간의 활용도 저하에 따라 1~2톤 급의 소형 탑차에는 적합하지 않고 대형 차량(예를 들어 25톤급)에나 적용이 적합하다는 한계를 가지고 있다.
따라서, 비교적 소형의 전동 모터를 이용하여 압축기를 구동하고 그 동력을 차량용 발전기나 차량용 배터리 등으로부터 공급받기 위한 형태의 전동 모터 압축기를 구비한 냉각 유닛 방식이 제안되어 왔다.
이러한 예로, 일본 특허 출원 제1998-113332호에는, 모터를 동력원으로 하는 전동 압축기를 구비하고, 전원을 발전기, 상용전원 및 배터리를 활용하여 이 중 가장 높은 전압을 전원으로 사용하도록 하는 탑차용 냉각 사이클 시스템이 개시된 바 있으나, 이 역시 엔진 발전기의 전력을 냉각 유닛이 나눠쓰는 방식으로써, 통상의 차량용 전력 부하를 위한 배터리 전원을 전동 모터의 동력원으로도 사용한다는 점에서, 충분하고 지속 가능한 냉각 성능을 담보하기 어렵고, 엔진 성능에 직접적 영향을 줄 수밖에 없다는 단점이 여전히 존재한다.
또한, 미국 특허 출원 제14/009586호에는, 발전기와 배터리의 두 종류의 동력원과 이들로부터 전력을 공급받는 다양한 전기 부하들간의 연결을 운행 상태에 따라 모드별로 적절하게 변경해가는 방식의 내용이 개시되고는 있으나, 앞서 설명한 특허에서와 마찬가지로 여전히 엔진에 직결된 발전기 및 배터리로부터 전력을 공급받도록 구성되어 있어, 효율적인 전원 관리에도 불구하고 차량 운행의 상태에 따라 냉각 성능의 균일성, 지속성을 담보하기 어려울 뿐만 아니라, 엔진 성능에 부담을 줄 수밖에 없다는 점을 해결하기 어렵다.
일본 특허 출원 제1998-113332호 미국 특허 출원 제14/009586호
상기한 종래 기술의 문제점을 극복하기 위하여, 본 발명에 따른 냉장/냉동 탑차의 냉각 시스템은, 차량 운행용 엔진에 영향을 미치지 않아 엔진 효율을 최대한으로 유지하면서도, 효율적이고 지속적인 고 내 냉각이 가능하도록 하는 냉장/냉동 탑차의 고 내용 냉각 시스템을 제공하는 것을 목적으로 한다.
본 발명의 또다른 목적은, 냉각 사이클의 주된 동력으로 전력을 사용하는 경우, 제한적일 수밖에 없는 전력 공급 환경에서도 한정된 전력을 최대한 효율적으로 사용할 수 있는, 배터리 전원에 최적화된 냉각 사이클을 구비한 냉장/냉동 탑차의 고 내용 냉각 시스템을 제공하는 것이다.
본 발명의 또다른 목적은, 냉각 사이클을 위한 별도 전력원의 장시간 사용으로 냉각 시스템의 구동이 어려워지는 비상 상황에서도, 안정적인 외부 전력 수급 때까지 비상 전원을 활용할 수 있는 대비적 구성까지 완비한, 냉각 사이클을 구비한 냉장/냉동 탑차의 고 내용 냉각 시스템을 제공하는 것이다.
본 발명이 이루고자 하는 기술적 과제들은 이상에서 언급한 기술적 과제들로제한되지 않으며, 언급되지 않은 또 다른 기술적 과제들은 아래의 기재로부터 본 발명이 속하는 기술 분야에서 통상의 지식을 가진 자에게 명확하게 이해될 수 있을 것이다.
전술한 목적을 달성하기 위하여, 본 발명에 따른 냉장/냉동 탑차의 냉각 시스템은, 압축기, 응축기, 팽창밸브, 증발기를 포함하여 구성되는 냉장/냉동 탑차의 고 내용 냉각 시스템에 있어서, 차량용 엔진, 상기 차량용 엔진으로부터 발생된 동력을 전기 에너지로 변환하는 발전기, 상기 발전기로부터의 전기 에너지를 저장하기 위한 차량용 배터리, 상기 차량용 배터리에 비해 상대적으로 고전압으로 작동되며, 상기 냉장/냉동 탑차와는 별도의 외부 전원으로부터 공급된 전기 에너지를 저장하기 위한 냉각용 배터리 및, 직류 모터가 구비된 전동 압축기, 응축기, 팽창밸브 및 증발기를 포함하여 냉각 사이클을 이루는 적어도 하나의 냉각 유닛을 포함하여 구성되며, 통상적인 상황에서는 상기 발전기의 전력이 상기 전동 압축기에 인가되지 않도록 전기적으로 차단됨과 동시에, 상기 차량용 엔진이 작동하여 상기 발전기로부터 전력이 발생되는 주행 모드에서는, 상기 냉각용 배터리 전원은 상기 전동 압축기 구동 전원으로만 사용되며, 상기 차량용 엔진은 작동하지 않으나 상기 외부전원에는 연결되지 않은 주차 모드에서는, 상기 냉각용 배터리 전원은 상기 전동 압축기를 포함한 상기 냉각 유닛 전력 부하 전체의 구동 전원으로 사용되며, 상기 외부전원이 연결된 대기모드에서는 상기 외부전원이 상기 냉각 유닛의 전력 부하 전체의 구동 전원으로 사용됨과 동시에 상기 냉각용 배터리에 충전 전력을 제공하도록 구성된다.
이때, 상기 냉각 유닛에서 상기 전동 압축기의 상기 직류 모터를 제외한 상기 증발기, 상기 응축기, 상기 팽창밸브 운전과 관련된 전기부하인 저전력 냉각 부하에는 i) 상기 발전기 및/또는 상기 차량용 배터리를 전원으로 하는 차량용 전원과, ii) 상기 냉각 배터리 및/또는 상기 외부전원을 전원으로 하는 냉각용 전원의 두 그룹 전원의 전력이 전환 공급되며, 이를 위해 상기 저전력 냉각 부하와 상기 차량용 전원, 상기 저전력 냉각 부하와 상기 냉각용 전원 사이의 연결을 선택적으로 전환하기 위한 전환 스위치를 더욱 포함하여 구성될 수 있다.
더욱이, 상기 냉각용 배터리는 출력전압이 48V이며, 상기 냉각 유닛의 상기 전동 압축기에 구비된 상기 직류 모터는 구동 전압이 48V인 브러시리스 직류 모터(Brushless DC Motor, BLDC Motor)일 수 있다.
더욱이, 상기 냉각용 전원과 상기 전환 스위치의 사이에는 48V의 직류 전압을 낮은 전압으로 변환하는 직류/직류 컨버터가 더욱 포함될 수 있다.
이때, 상기 외부전원이 연결된 상태에서 상기 외부전원으로부터 전력을 공급받는 상기 냉각용 배터리와 상기 외부전원의 사이에는 교류를 직류로 변환하는 교류/직류 컨버터가 포함된 충전회로가 구비되며, 상기 충전회로는 온/오프 스위치를 경유하여 상기 차량용 전원의 전력이 상기 냉각 배터리에 충전되는 것을 허용하기 위한 직류/직류 컨버터를 더욱 포함할 수 있다.
더욱이, 상기 온/오프 스위치는 통상적인 상태에서 전기적 연결을 차단하는 오프 상태이며, 상기 냉각 배터리의 잔량이 설정된 전압 또는 전류량의 이하일 경우에만 자동적으로 온 상태로 전환되도록 구성될 수 있다.
더욱이, 상기 온/오프 스위치가 온 상태로 전환되는 경우, 상기 전환 스위치는 상기 저전력 냉각 부하와 상기 차량용 전원을 연결하도록 구성될 수 있다.
전술한 바와 같은 구성에 의해서, 본 발명에 따른 냉장/냉동 탑차용 냉각 시스템은 다음과 같은 효과를 가진다.
첫째, 차량 운행을 위한 엔진 동력과는 완전히 무관한 동력원으로부터 냉각 유닛을 구동시키므로, 엔진 효율 저하가 발생하지 않고 RPM 변화 등 운행 상태에 따른 냉각 효율의 영향도 받지 않는다.
둘째, 차량용 발전기나 차량용 배터리와는 무관한 별도의 냉각용 배터리를 구비하여, 해당 동력원을 주 동력원으로서 냉각 유닛을 구동하므로, 냉각 운전이 자동차 운행에 전혀 영향을 주지 않는 것은 물론, 종래의 서브 엔진형 냉각 시스템 방식과는 달리 소형화된 형태로도 제공이 가능하다.
셋째, 상기 냉각용 배터리는 차량용 발전기와 직결된 차량용 배터리와는 달리, 전동 압축기 운전에 유리한 상대적인 고전압으로 구성됨으로써, 압축기를 비롯한 냉각 유닛 전체의 성능을 높게 유지할 수 있다.
다섯째, 냉각 유닛 중 가장 많은 전력을 필요로 하는 압축기 전동 모터 및 응축기, 팽창기 등에 적용되는 팬 구동을 위한 전동 모터 등을 전력 효율이 좋은 직류 모터, 더 나아가 속도 가변형 브러시리스 직류 모터(Brushless DC Motor, BLDC Motor)로 구성함으로써, 전력 효율을 극대화할 수 있다.
여섯째, 냉각용 배터리와 외부전원으로 이루어진 냉각용 전원, 차량 운행용 엔진으로부터 전력을 발생시키는 발전기와 상기 발전기로부터 발생된 전력을 저장하는 차량용 배터리로 이루어진 차량용 전원을 각각 그룹으로 구분하여, 양 전원으로부터 각종 부하로의 전력 공급을 선택적으로 적용할 수 있는 전환 스위치를 포함함으로써, 차량의 운행 상태 등에 따라 가장 적절한 모드 운전이 가능하도록 하여 전력 효율을 극대화할 수 있다.
일곱째, 차량 운행 중 사용되는 냉각용 전원인 냉각용 배터리 잔량이 냉각 유닛을 구동할 수 없을 정도로 낮아져 비상 상황이 발생할 경우, 냉각용 배터리로 구동되는 전력 부하 연결은 최소화하고, 차량용 전원으로부터 임시 충전이 가능하도록 구성함으로써, 냉각 기능의 지속성을 확보할 수 있다.
도 1은 본 발명에 따른 냉장/냉동 탑차용 냉각 시스템이 적용될 수 있는 탑차의 형태 및 구조를 도시한 도면,
도 2는 냉각 사이클을 이루는 냉각 유닛의 개념도,
도 3은 본 발명의 바람직한 실시예에 따른 냉장/냉동 탑차용 냉각 시스템의 구성도로서, 대기모드에서의 구성 상태를 도시한 도면,
도 4는 본 발명의 바람직한 실시예에 따른 냉장/냉동 탑차용 냉각 시스템의 구성도로서, 주행모드에서의 구성 상태를 도시한 도면,
도 5는 본 발명의 바람직한 실시예에 따른 냉장/냉동 탑차용 냉각 시스템의 구성도로서, 주차모드에서의 구성 상태를 도시한 도면,
도 6은 본 발명의 바람직한 실시예에 따른 냉장/냉동 탑차용 냉각 시스템의 구성도로서, 비상 충전 모드에서의 구성 상태를 도시한 도면이다.
이하, 전술한 본 발명에 따른 냉장/냉동 탑차용 냉각 시스템의 구성을, 본 발명의 바람직한 실시예들이 도시된 첨부 도면을 참조하여 보다 상세히 설명한다.
또한, 도면에 도시된 구성요소의 크기나 형상 등은 설명의 명료성과 편의상 과장되게 도시될 수 있으며, 본 발명의 구성 및 작용을 고려하여 특별히 정의된 용어들은 사용자, 운용자의 의도 또는 관례에 따라 달라질 수 있고, 이러한 용어들에 대한 정의는 본 명세서 전반에 걸친 내용을 토대로 내려져야 한다.
도 1은 본 발명에 따른 냉장/냉동 탑차용 냉각 시스템이 적용될 수 있는 냉장/냉동 탑차의 전체 형태 및 구조를 예시한다.
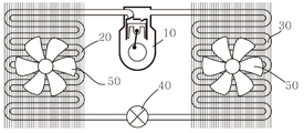
도시된 바와 같이, 냉장/냉동 탑차는 냉각 공간인 격실을 구비한 고(100)를 포함하고, 고(100) 내부 공간에 실내기(300), 고(100) 외측에 실외기(200)를 구비한다.
실외기(200)는 응축기(20) 중심의 장치로서, 확보되는 공간에 따라 기타 부품들이 함께 설치될 수 있고, 실내기(300)는 증발기(30)와 증발기용 블로워 팬(50) 등을 구비하는 장치이다.
이와 같은 구성에 의해, 외부와 차단된 격실 내에 위치한 실내기(300)의 증발기(30)에서 흡수되는 열기(방출되는 냉기)에 의해 고(100) 내의 온도는 고(100) 외의 온도보다 낮은 온도를 유지할 수 있게 된다.
즉, 이러한 냉각 운전은, 압축기, 응축기, 팽창밸브 및 증발기를 거치는 냉매 순환 사이클을 구비한 냉각 유닛의 구동에 의해 이루어지는데, 이를 단순화하여 도식화한 도 2를 통해 냉동 사이클에서 이루어지는 단계별 과정 및 본 발명의 바람직한 실시예에 따라 적용되는 구성을 보다 상세히 설명한다.
압축기(10)는 흡입-토출 작용을 반복하며 증발기에서 증발한 저온/저압의 기체 냉매를 흡입한 후 압축하여 고온/고압의 냉매 가스로 만들어 응축기로 보내며, 냉각 사이클 전체에서 냉매를 순환시키는 펌프 역할을 한다.
압축기(10)는 냉각 유닛의 심장과 같은 부품으로서 지속적으로 냉매를 순환시키기 위해 상당한 동력을 필요로 하는데, 기존 탑차용 냉각 유닛의 압축기는 엔진에 동축 연결되어 작동하는 동축 압축기이거나, 전동 모터에 의해 구동되도록 구성되는 경우에도 대체로 속도 고정형의 일반 모터를 사용하여 왔으나, 본 발명의 바람직한 실시예에 따라 본 발명에 적용되는 압축기는 충전 용량이 우수한 리튬 계열 배터리로 이루어진, 엔진 발전기로부터 전력을 공급받아 충전되는 차량용 배터리와는 별도의 냉각용 배터리를 전원으로 하는 속도 가변형 압축기를 적용함으로써, 고(100) 내의 냉각 상황에 따라 RPM을 가변적으로 제어하는 등 효율적인 전력 관리를 할 수 있도록 구성되는 것이 바람직하다.
또한, 본 발명의 압축기(10)를 구동하는 전동 모터는 브러시리스 직류 모터(Brushless DC Motor, BLDC Motor)인 것이 바람직한데, 기존의 모터가 회전하는 코일에서 발생한 전류를 흘려주기 위해 회전하는 코일에 계속 접촉을 반복해야 하는 브러시가 필수적으로 구비되어야 하는 반면, 브러시리스 직류 모터는 홀센서에 의해 직접 접촉해야하는 브러시를 제외한 구조이기 때문에, 브러시의 접촉 마찰에 의한 에너지 손실이 적어 효율이 높고, 소음이나 미세먼지 발생도 감소되는 전동 모터이다. 따라서, 전력 효율을 극대하해야 하는 본 발명에 적합하다.
한편, 압축기(10)는 계속적으로 냉매를 순환시키며 저온 저압의 기체 상태의 냉매를 고온, 고압으로 압축하는 기계적 과정을 수행하는 곳이므로, 냉동 사이클의 부조화 등으로 인해 냉매가 액 상태로 유입 시 급격한 압력 변화 등으로 인한 고장이나 수명 저하가 일어날 수 있으니 유의하여야 한다.
응축기(20)는 열이 방출되는 곳으로, 압축기에서 토출된 고온/고압의 기체 상태의 냉매를 상온하의 공기에 접촉시켜 열을 제거함(열을 방출함)으로써 냉매를 응축하며 액화시키는 장치이며, 수랭식과 공랭식이 있으나, 도면에서는 열교환 핀과 팬(50)에 의한 공냉식을 예시하고 있다.
본 발명의 바람직한 실시예에 따라, 종래에 흔히 쓰이는 핀 튜브 방식보다는, 공기와의 접촉 면적을 극대화할 수 있는 브레이징 방식의 플레이트 핀 형태의 열교환기를 적용하는 것도 바람직하다.
과도한 열이 장시간 발생 될 경우 냉각 능력이 떨어지고, 기계적 손상이 발생할 수 있기 때문에, 팬(50)이나 방열 핀과 같은 효율적인 열교환 수단을 구비하는 것이 바람직하며, 팬(50) 구동 모터 역시 전술한 압축기(10)에서와 마찬가지로 냉각 상태에 따라 즉각적으로 미세하게 전력 소모량을 조절할 수 있도록, 속도 가변형 BLDC 모터로서 적용하는 것이 바람직하다.
팽창밸브(40)는 응축기(20)에서 넘어온 저온/고압의 액 냉매를 증발기에서 증발하기 쉽도록 교축하여 저온/저압 상태로 팽창시켜 주는 장치이며, 통상 기계식으로 작동하는 팽창밸브가 사용되나, 본 발명의 바람직한 실시예에 따라 전원으로 가동되고 정밀 제어가 가능한 전자식 팽창밸브가 사용되는 것도 바람직하다.
증발기(30)는 팽창밸브(40)에서 넘어온 저온/저압의 액 냉매가 저온/저압의 기체 냉매로 변화하면서 피 냉각 대상(즉, 고 내의 공기)으로부터 열을 흡수하여 증발함으로써 냉동 목적을 직접 달성하는 장치이다. 증발기(30) 역시 원활한 열교환을 위해 열교환 핀이나 팬(50)과 같은 열교환 수단을 구비하는 것이 바람직한데, 증발기(30)의 열교환용 팬(50)은 블로워라고도 부르며, 전력 소모량을 조절하여 효율적으로 전력 관리되도록 연속 제어 가능하게 구성되는 것이 바람직하다.
이하, 본 발명의 바람직한 실시예에 따른 냉장/냉동 탑차용 냉각 시스템의 전체 구성을 도 3을 참조하여 설명한다.
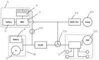
도 3에 도시된 바와 같이, 본 발명은 압축기(10) 및 기타 전력 부하에 전력을 공급하기 위한 전원으로서 적어도 4종류 이상의 전력 공급원을 포함한다.
즉, 본 발명에 따른 냉각 시스템은 외부전원(1), 냉각용 배터리(2), 발전기(3) 및 차량용 배터리(4)의 전원을 포함하는데, 차량의 운행 중 냉각 유닛에서 가장 중요한 전력 부하인 압축기(10)를 구동시키기 위한 전원으로서, 리튬 계열 배터리로 이루어지는 냉각용 배터리(2)를 구비한다.
상기 냉각용 배터리(2)는 후술할 대기모드에서 220V 교류 전원 등의 외부전원(1)으로부터 전력을 공급받아 전력을 충전하고, 다음 대기모드 이전까지 냉각 유닛 중 특히 압축기(10)의 중요 전원으로서 사용된다.
냉각용 배터리(2)와 외부전원(1)을 그룹화하여 본 발명에서 냉각용 전원(A)이라고 명명한다.
한편, 냉각 유닛의 압축기(10) 구동 전력 부하를 제외한 나머지 전력 부하에 전력을 공급하고, 그 밖의 차량 운행에 필요한 일상적인 전력을 공급하기 위한 전원으로서는 차량용 엔진에 직결된 발전기(3) 및 상기 발전기로부터 발생한 전력을 충전하는 차량용 배터리(4)를 구비한다.
차량용 배터리(4)는 차량에 필수적으로 장착된 통상적인 배터리를 의미하며, 보통의 승용차의 경우 12V, 대형 화물차의 경우 24V 배터리가 장착되어 있는 것이 일반적이다.
냉각 유닛의 전력 부하들 중에서도, 압축기(10) 구동을 제외한 나머지 부하들에는 큰 전력이 소요되지 않기 때문에, 본 발명의 특징적 구성에 따라 차량 엔진이 작동 상태여서 발전기(3) 및 차량용 배터리(4)를 통한 전력 공급이 원활한 경우에는 압축기(10)를 제외한 냉각 유닛의 기타 전력 부하에도 발전기(3) 또는 차량용 배터리(4)의 전력을 공급하도록 구성되는데, 냉각 유닛의 전력 부하들 중 압축기(10)용 전력 부하를 제외한 나머지 전력 부하들을 본 발명에서는 저전력 냉각 부하(L)라고 명명하며, 통상의 차량에 일반적으로 구비된 발전기(3)와 차량용 배터리(4)를 그룹화하여 차량용 전원(B)이라고 명명한다.
저전력 냉각 부하(L)에는 응축기(20)와 증발기(30)용 팬(50) 구동용 모터, 전자 팽창 밸브(40), 각종 센서 등이 포함될 수 있다.
냉각용 배터리(2)는 효율적으로 관리되어야 하기 때문에, 배터리의 성능이나 수명을 시스템적으로 관리할 수 있는 배터리 매니지먼트 시스템을 구현한 BMS 제어회로(5)가 연결될 수 있고, 여기에 더하여 외부전원(1)이나 기타 전원으로부터 냉각용 배터리(2)로 전력 공급 시 교류를 직류로 전환하여주거나, 직류 전압을 전환하여 주기 위한 교류/직류 컨버터 및/또는 직류/직류 컨버터를 포함하는 충전회로(6)를 더욱 구비할 수 있다.
압축기(10)에는, 전술한 바와 같이 압축기(10)를 구동시키는 속도 가변형 BLDC 모터를 미세 제어할 수 있도록 BLDC 모터 드라이버(11)가 연결되는 것이 바람직하다.
한편, 압축기(10)는 높은 동력을 필요로 하기 때문에, 가급적 높은 전압에서 작동하는 모터에 의해 작동되는 것이 바람직하나, 차량에 적용되는 전력 부품의 경우, 고 전압의 부품을 적용하는 것에는 안전상의 우려 때문에 많은 제약이 따른다.
따라서, 본 발명에는 별도의 전기 안전 허가 등이 불필요한 범위에서 48V의 구동 전압을 가지는 BLDC 모터를 적용할 수 있는데, 이때에는 상기 압축기(10)에 대해 거의 전용 전원으로 사용되는 냉각용 배터리(2) 역시 전력 공급 과정에서 별도의 전압 전환 등이 불필요하도록 동등한 정도의 48V의 출력 전압을 가지는 것을 적용하는 것이 바람직하다.
한편, 본 발명의 특징적인 구성의 하나로서, 본 발명은 저전력 냉각 부하(L)에, 냉각용 전원(A)과 차량용 전원(B)과의 연결을 선택적으로 전환할 수 있는 전환 스위치(70)를 더욱 포함한다. 이는 저전력 냉각 부하(L)가 전력을 냉각용 전원(A) 또는 차량용 전원(B) 두 그룹 중 하나로부터 선택적으로 공급받을 수 있다는 것을 의미하는 것으로서, 후술할 냉각 시스템의 다양한 운전 모드에서는 상기 전환 스위치(70)가 중요한 역할을 한다.
여기에 더하여, 차량용 전원(B)과, 냉각용 배터리(2)에 연결된 충전회로(6)의 사이에는 이들간의 전기적 연결을 끊거나 이을 수 있는 온/오프 스위치(80)가 더욱 구비되는데, 해당 구성의 기능에 대해서는 뒤에 보다 상세히 설명한다.
이하에서는, 차량 운행 상황에 따라 변경되는 본 발명의 바람직한 실시예에 따른 냉장/냉동 탑차용 냉각 시스템의 모드 운전 방식을 도 3 내지 도 6을 참조하여 순차적으로 설명한다.
먼저, 도 3은 외부전원(1)이 탑차에 연결된 상태인 대기모드의 구성 상태를 도시한다.
도시된 바와 같이, 안정적으로 전력 수급이 가능한 외부전원(1)이 연결된 상태이기 때문에, 대기모드에서 냉각 유닛의 운전이 필요한 경우에는, 상기 외부전원(1)으로부터의 전력이 압축기(10) 및 저전력 냉각 부하(L) 전체를 구동하도록 전환 스위치(70)가 연결된 상태임을 확인할 수 있다.
이와 동시에, 외부전원(1)으로부터 전력을 공급받아 냉각용 배터리(2)의 충전이 함께 수행되는데, 충전회로(6)는 교류/직류 컨버터를 포함함으로써, 예를 들어 국내 소비 전력으로 공급되는 일반 전압인 220V의 교류 전류를 48V 전압의 직류 전류로 전환하여 냉각용 배터리(2)에 공급한다.
도 4는 시동이 걸려 엔진이 작동하고 있는 상태인 주행모드에서의 구성 상태를 도시한다.
도시된 바와 같이, 주행모드에서는 엔진으로부터 발생한 동력이 발전기(3)를 가동하여 원활하게 전력을 공급할 수 있는 상태이기 때문에, 해당 전력을 충전할 수 있는 차량용 배터리(4)와 함께 저전력 냉각 부하(L) 및 실내등, 헤드라이트 등 기타 전력 부하에도 전력을 공급할 수 있도록 구성된다.
이에 따라, 저전력 냉각 부하(L)에 차량용 전원(B)이 전원을 공급할 수 있도록 전환 스위치(70)가 연결된 상태임을 확인할 수 있다.
한편, 예를 들어 차량용 전원(B)으로부터 공급되는 전력의 전압이 12V이고, 저전력 냉각 부하(B)의 구동 전압이 24V인 경우에는, 도시된 바와 같이 전류를 승압하여 공급하기 위한 직류/직류 컨버터가 개재되는 것이 바람직하다.
주목할 점은, 도 3에서와 마찬가지로 차량용 전원(B)과, 냉각용 배터리(2)를 연결하는 온/오프 스위치(80)는 계속 단락된 상태를 유지하고 있다는 것인데, 이는, 엔진의 동력을 직접 압축기(10)의 동력으로 사용하는 경우는 물론, 엔진으로부터 직접적으로 발생한 전력을 전동 압축기의 전원으로 쓰는 경우에도, 압축기의 구동에 따라 많은 양의 전력을 발전기(3) 등으로부터 가져다 쓴다면, 이를 작동시키기 위한 엔진의 효율이 저하될 수밖에 없고, 이는 차량 운행 상의 에너지 효율의 저하를 가져올 뿐만 아니라, 또한 엔진 효율의 저하는 역으로 냉각 성능의 항상성을 저해하는 문제를 일으킬 수도 있기 때문에, 가급적 압축기(10) 구동을 위한 전력 라인과 차량용 전원(B)을 전기적으로 분리하기 위함이다.
즉, 본 발명은 엔진 및 엔진 직결 전력원으로부터의 동력원이 냉각 유닛의 압축기로 직접 전달되는 것을 차단함으로써, 엔진 출력저하나 냉각 성능의 저하를 방지하는 원천적인 해법을 제공한다.
도 5는 엔진은 정지되어 있으나, 냉장/냉동 탑차 내의 물류를 하차하는 등의 목적으로 주차나 정차하고 있는 상태인 주차 모드에서의 구성 상태를 도시한다.
이때에는, 엔진이 정지되어 있기 때문에 발전기(3)로부터의 전력 발생은 0이며, 차량용 배터리(4)의 경우 냉각 유닛 이외의 전력 부하를 감당하기에도 버거운 상태가 될 수 있다.
따라서, 주차모드에서는, 냉각 유닛은 계속 가동하되 차량용 배터리(4)에 무리를 주지 않기 위해서 냉각용 배터리(2)가 냉각 유닛의 전력 부하 전체를 가동하도록 구성된다.
이때, 저전력 냉각 부하(L)의 전력 부하들은 대체로 24V 이하의 저전압 전력부하들이기 때문에, 이들과의 연결 경로에는 전압을 강하하는 직류/직류 컨버터가 개재되는 것이 바람직하다(미도시).
이와 같은 주차모드의 상황은 통상 수 분에서 수십 분의 짧은 시간 동안 발생하기 때문에, 이후에 물류 하차를 완료한 탑차는 다시 냉각용 배터리로서는 최소한의 전력 소모를 위해 압축기(10)만을 가동하는 주행모드나, 안정적인 전력 수급 환경에서 충전이 가능한 대기모드로 돌아가게 된다.
이와 같은 모드 변환에 의한 전력 관리에도 불구하고, 십 수시간 이상의 차량 운행이 계속됨으로써 냉각용 배터리(2)의 충전량이 압축기(10)를 구동하기 어려운 상태까지 떨어지는 경우가 발생할 수도 있다.
도 6은 이러한 비상 상황인 비상 충전 모드에서의 시스템 구성을 나타낸 도면이다.
도시된 바와 같이, 냉각용 전원(A)은 여전히 압축기(10)를 구동하여야 하는 상황이기 때문에, 전압이나 전류량으로부터 측정된 냉각용 배터리(2)의 잔량이 설정값 이하로 떨어지는 경우에는 차량용 전원(B)의 전력이 냉각용 배터리(2)로 공급될 수 있도록 온/오프 스위치(80)가 임시로 연결된다. 통상의 발전기(3)나 차량용 배터리(4)의 전압은 12V~13V이거나 24V를 넘지 못하기 때문에, 충전회로(6)에서는 이들로부터 인가된 직류 전류를 냉각용 배터리(2)의 전압인 48V로 승압하여 냉각용 배터리(2)에 공급한다.
이와 동시에, 상기 냉각용 배터리(2)에 걸리는 전력 부하를 최소화하기 위하여, 전환 스위치(70) 역시 저전력 냉각 부하(L)와 냉각용 전원(A)의 연결을 해제하도록 하는 것이 바람직하다.
이상에서 본 발명에 따른 실시예들이 설명되었으나, 이는 예시적인 것에 불과하며, 당해 분야에서 통상적 지식을 가진 자라면 이로부터 다양한 변형 및 균등한 범위의 실시예가 가능하다는 점을 이해할 것이다. 따라서, 본 발명의 진정한 기술적 보호 범위는 다음의 특허청구범위에 의해서 정해져야 할 것이다.
1: 외부전원
2: 냉각용 배터리
3: 발전기
4: 차량용 배터리
5: BMS 제어회로
6: 충전회로
10: 압축기
11: BLDC 모터 드라이버
20: 응축기
30: 증발기
40: 팽창밸브
50: 팬
70: 전환 스위치
80: 온/오프 스위치
100: 고
200: 실외기
300: 실내기

Claims (7)

  1. 압축기, 응축기, 팽창밸브, 증발기를 포함하여 구성되는 냉장/냉동 탑차의 고내용 냉각 시스템에 있어서,
    차량용 엔진, 상기 차량용 엔진으로부터 발생된 동력을 전기 에너지로 변환하는 발전기, 상기 발전기로부터의 전기 에너지를 저장하기 위한 차량용 배터리, 상기 차량용 배터리에 비해 상대적으로 고전압으로 작동되며, 상기 냉장/냉동 탑차와는 별도의 외부 전원으로부터 공급된 전기 에너지를 저장하기 위한 냉각용 배터리 및, 직류 모터가 구비된 전동 압축기, 응축기, 팽창밸브 및 증발기를 포함하여 냉각 사이클을 이루는 적어도 하나의 냉각 유닛을 포함하여 구성되며,
    통상적인 상황에서는 상기 발전기의 전력이 상기 전동 압축기에 인가되지 않도록 전기적으로 차단됨과 동시에,
    상기 차량용 엔진이 작동하여 상기 발전기로부터 전력이 발생되는 주행 모드에서는, 상기 냉각용 배터리 전원은 상기 전동 압축기 구동 전원으로만 사용되며,
    상기 차량용 엔진은 작동하지 않으나 상기 외부전원에는 연결되지 않은 주차 모드에서는, 상기 냉각용 배터리 전원은 상기 전동 압축기를 포함한 상기 냉각 유닛 전력 부하 전체의 구동 전원으로 사용되며,
    상기 외부전원이 연결된 대기모드에서는 상기 외부전원이 상기 냉각 유닛의 전력 부하 전체의 구동 전원으로 사용됨과 동시에 상기 냉각용 배터리에 충전 전력을 제공하는 것을 특징으로 하는, 냉장/냉동 탑차용 냉각 시스템.
  2. 제1항에 있어서,
    상기 냉각 유닛에서 상기 전동 압축기의 상기 직류 모터를 제외한 상기 증발기, 상기 응축기, 상기 팽창밸브 운전과 관련된 전기부하인 저전력 냉각 부하에는 i) 상기 발전기 및/또는 상기 차량용 배터리를 전원으로 하는 차량용 전원과, ii) 상기 냉각 배터리 및/또는 상기 외부전원을 전원으로 하는 냉각용 전원의 두 그룹 전원의 전력이 전환 공급되며, 이를 위해 상기 저전력 냉각 부하와 상기 차량용 전원, 상기 저전력 냉각 부하와 상기 냉각용 전원 사이의 연결을 선택적으로 전환하기 위한 전환 스위치를 더욱 포함하여 구성된 것을 특징으로 하는, 냉장/냉동 탑차용 냉각 시스템.
  3. 제2항에 있어서,
    상기 냉각용 배터리는 출력전압이 48V이며, 상기 냉각 유닛의 상기 전동 압축기에 구비된 상기 직류 모터는 구동 전압이 48V인 브러시리스 직류 모터(Brushless DC Motor, BLDC Motor)인 것을 특징으로 하는, 냉장/냉동 탑차용 냉각 시스템.
  4. 제3항에 있어서,
    상기 냉각용 전원과 상기 전환 스위치의 사이에는 48V의 직류 전압을 낮은 전압으로 변환하는 직류/직류 컨버터가 더욱 포함되는 것을 특징으로 하는, 냉장/냉동 탑차용 냉각 시스템.
  5. 제2항 내지 제4항의 어느 한 항에 있어서,
    상기 외부전원이 연결된 상태에서 상기 외부전원으로부터 전력을 공급받는 상기 냉각용 배터리와 상기 외부전원의 사이에는 교류를 직류로 변환하는 교류/직류 컨버터가 포함된 충전회로가 구비되며,
    상기 충전회로는 온/오프 스위치를 경유하여 상기 차량용 전원의 전력이 상기 냉각 배터리에 충전되는 것을 허용하기 위한 직류/직류 컨버터를 더욱 포함하는 것을 특징으로 하는, 냉장/냉동 탑차용 냉각 시스템.
  6. 제5항에 있어서,
    상기 온/오프 스위치는 통상적인 상태에서 전기적 연결을 차단하는 오프 상태이며, 상기 냉각 배터리의 잔량이 설정된 전압 또는 전류량의 이하일 경우에만 자동적으로 온 상태로 전환되도록 구성된 것을 특징으로 하는, 냉장/냉동 탑차용 냉각 시스템.
  7. 제6항에 있어서,
    상기 온/오프 스위치가 온 상태로 전환되는 경우, 상기 전환 스위치는 상기 저전력 냉각 부하와 상기 차량용 전원을 연결하는 것을 특징으로 하는, 냉장/냉동 탑차용 냉각 시스템.
KR1020180157584A 2018-12-07 2018-12-07 냉장/냉동 탑차용 냉각 시스템 Active KR102162926B1 (ko)

Priority Applications (1)

Application Number Priority Date Filing Date Title
KR1020180157584A KR102162926B1 (ko) 2018-12-07 2018-12-07 냉장/냉동 탑차용 냉각 시스템

Applications Claiming Priority (1)

Application Number Priority Date Filing Date Title
KR1020180157584A KR102162926B1 (ko) 2018-12-07 2018-12-07 냉장/냉동 탑차용 냉각 시스템

Publications (2)

Publication Number Publication Date
KR20200069964A true KR20200069964A (ko) 2020-06-17
KR102162926B1 KR102162926B1 (ko) 2020-10-07

Family

ID=71406077

Family Applications (1)

Application Number Title Priority Date Filing Date
KR1020180157584A Active KR102162926B1 (ko) 2018-12-07 2018-12-07 냉장/냉동 탑차용 냉각 시스템

Country Status (1)

Country Link
KR (1) KR102162926B1 (ko)

Cited By (5)

* Cited by examiner, † Cited by third party
Publication number Priority date Publication date Assignee Title
KR102182838B1 (ko) * 2020-06-19 2020-11-25 주식회사 벡스시스템스 특장차용 냉동기의 전원공급시스템
KR20220099178A (ko) * 2021-01-05 2022-07-13 강상원 활어차용 냉각공기 공급장치
JP2023097422A (ja) * 2021-12-27 2023-07-07 セメス株式会社 移送装置及び移送方法
EP4331879A1 (de) * 2022-09-02 2024-03-06 Schmitz Cargobull AG Strassennutzfahrzeug umfassend eine transportkältemaschine
WO2025182342A1 (ja) * 2024-02-29 2025-09-04 三菱重工サーマルシステムズ株式会社 電圧変換装置、冷凍サイクルシステム、および車両

Families Citing this family (2)

* Cited by examiner, † Cited by third party
Publication number Priority date Publication date Assignee Title
KR102316363B1 (ko) 2021-06-22 2021-10-22 주식회사 일진정공 전기화물차용 저상형 전기냉동탑
KR102539489B1 (ko) 2022-05-27 2023-06-05 주식회사 일진정공 전기냉온장탑차용 냉온장탑

Citations (4)

* Cited by examiner, † Cited by third party
Publication number Priority date Publication date Assignee Title
JPH10113332A (ja) 1996-10-14 1998-05-06 Fuji Photo Optical Co Ltd 内視鏡の処置具挿通チューブ
KR100841257B1 (ko) * 2008-03-24 2008-06-25 이형주 냉동탑차용 에어컨 겸용 냉동장치
JP2014009586A (ja) 2013-01-10 2014-01-20 Hauzesanei Co Ltd 笠木下換気構造体
KR20150029883A (ko) * 2013-09-11 2015-03-19 (주)레코디아 솔라셀 전원과 발전기 전원을 사용하는 하이브리드 방식 화물차용 전기식 냉매 사이클 장치

Patent Citations (4)

* Cited by examiner, † Cited by third party
Publication number Priority date Publication date Assignee Title
JPH10113332A (ja) 1996-10-14 1998-05-06 Fuji Photo Optical Co Ltd 内視鏡の処置具挿通チューブ
KR100841257B1 (ko) * 2008-03-24 2008-06-25 이형주 냉동탑차용 에어컨 겸용 냉동장치
JP2014009586A (ja) 2013-01-10 2014-01-20 Hauzesanei Co Ltd 笠木下換気構造体
KR20150029883A (ko) * 2013-09-11 2015-03-19 (주)레코디아 솔라셀 전원과 발전기 전원을 사용하는 하이브리드 방식 화물차용 전기식 냉매 사이클 장치

Cited By (5)

* Cited by examiner, † Cited by third party
Publication number Priority date Publication date Assignee Title
KR102182838B1 (ko) * 2020-06-19 2020-11-25 주식회사 벡스시스템스 특장차용 냉동기의 전원공급시스템
KR20220099178A (ko) * 2021-01-05 2022-07-13 강상원 활어차용 냉각공기 공급장치
JP2023097422A (ja) * 2021-12-27 2023-07-07 セメス株式会社 移送装置及び移送方法
EP4331879A1 (de) * 2022-09-02 2024-03-06 Schmitz Cargobull AG Strassennutzfahrzeug umfassend eine transportkältemaschine
WO2025182342A1 (ja) * 2024-02-29 2025-09-04 三菱重工サーマルシステムズ株式会社 電圧変換装置、冷凍サイクルシステム、および車両

Also Published As

Publication number Publication date
KR102162926B1 (ko) 2020-10-07

Similar Documents

Publication Publication Date Title
KR102162926B1 (ko) 냉장/냉동 탑차용 냉각 시스템
CN101583833B (zh) 冷藏车用制冷装置
EP2844506B1 (en) Transport refrigeration system having electric fans
US20180222278A1 (en) Refrigeration device and container refrigeration system
US20190105969A1 (en) Transport refrigeration unit
US11964536B2 (en) Vehicular heat exchange system and motor unit used in same
EP1621377A2 (en) Method and apparatus for cooling interior spaces of vehicles
EP3481665A1 (en) High voltage system for a transport refrigeration unit
EP2668051B1 (en) Efficient control algorithm for start-stop operation of refrigeration unit powered by an engine
MX2007001212A (es) Sistema de enfriamiento interno para vehículos.
KR101462576B1 (ko) 냉동차량용 냉각장치
US8798857B2 (en) Control system for auxiliary power unit of a vehicle
KR102162925B1 (ko) 복수 압축기를 구비한 냉장/냉동 탑차용 냉각 시스템
KR20210027612A (ko) 독립전원을 이용한 전기자동차용 냉장 및 냉동 시스템
JP7311279B2 (ja) 輸送用冷凍機械
KR20090083543A (ko) 고출력 발전기를 구비한 냉동차량용 냉동장치
KR102085560B1 (ko) 냉장/냉동 탑차용 냉각 시스템
CN216101432U (zh) 一种汽车空调控制系统
JP7208066B2 (ja) 輸送用冷凍機械
CN103522964B (zh) 汽车辅助制冷装置、汽车制冷系统及汽车
JP2004225991A (ja) 車載用冷凍装置
JP2020108267A (ja) 電源システム、輸送用冷凍機、及び車両
JP2015033205A (ja) 車両用温調装置
CN115610177B (zh) 一种汽车空调控制系统
JP2013113548A (ja) 車両用冷却収納装置

Legal Events

Date Code Title Description
PA0109 Patent application

Patent event code: PA01091R01D

Comment text: Patent Application

Patent event date: 20181207

PA0201 Request for examination
PE0902 Notice of grounds for rejection

Comment text: Notification of reason for refusal

Patent event date: 20200310

Patent event code: PE09021S01D

PG1501 Laying open of application
E701 Decision to grant or registration of patent right
PE0701 Decision of registration

Patent event code: PE07011S01D

Comment text: Decision to Grant Registration

Patent event date: 20200917

GRNT Written decision to grant
PR0701 Registration of establishment

Comment text: Registration of Establishment

Patent event date: 20200928

Patent event code: PR07011E01D

PR1002 Payment of registration fee

Payment date: 20200928

End annual number: 3

Start annual number: 1

PG1601 Publication of registration
PR1001 Payment of annual fee

Payment date: 20240617

Start annual number: 5

End annual number: 5