JP6532002B2 - 照明装置及び電源ユニット - Google Patents

照明装置及び電源ユニット Download PDF

Info

Publication number
JP6532002B2
JP6532002B2 JP2015006237A JP2015006237A JP6532002B2 JP 6532002 B2 JP6532002 B2 JP 6532002B2 JP 2015006237 A JP2015006237 A JP 2015006237A JP 2015006237 A JP2015006237 A JP 2015006237A JP 6532002 B2 JP6532002 B2 JP 6532002B2
Authority
JP
Japan
Prior art keywords
power supply
control
circuit
unit
power
Prior art date
Legal status (The legal status is an assumption and is not a legal conclusion. Google has not performed a legal analysis and makes no representation as to the accuracy of the status listed.)
Active
Application number
JP2015006237A
Other languages
English (en)
Other versions
JP2016134210A (ja
Inventor
典明 西田
典明 西田
幸司 藤本
幸司 藤本
芳文 黒木
芳文 黒木
久也 滝北
久也 滝北
Current Assignee (The listed assignees may be inaccurate. Google has not performed a legal analysis and makes no representation or warranty as to the accuracy of the list.)
Panasonic Intellectual Property Management Co Ltd
Original Assignee
Panasonic Intellectual Property Management Co Ltd
Priority date (The priority date is an assumption and is not a legal conclusion. Google has not performed a legal analysis and makes no representation as to the accuracy of the date listed.)
Filing date
Publication date
Application filed by Panasonic Intellectual Property Management Co Ltd filed Critical Panasonic Intellectual Property Management Co Ltd
Priority to JP2015006237A priority Critical patent/JP6532002B2/ja
Priority to DE102016100125.2A priority patent/DE102016100125A1/de
Publication of JP2016134210A publication Critical patent/JP2016134210A/ja
Application granted granted Critical
Publication of JP6532002B2 publication Critical patent/JP6532002B2/ja
Active legal-status Critical Current
Anticipated expiration legal-status Critical

Links

Images

Classifications

    • HELECTRICITY
    • H05ELECTRIC TECHNIQUES NOT OTHERWISE PROVIDED FOR
    • H05BELECTRIC HEATING; ELECTRIC LIGHT SOURCES NOT OTHERWISE PROVIDED FOR; CIRCUIT ARRANGEMENTS FOR ELECTRIC LIGHT SOURCES, IN GENERAL
    • H05B45/00Circuit arrangements for operating light-emitting diodes [LED]
    • H05B45/30Driver circuits
    • H05B45/37Converter circuits
    • H05B45/3725Switched mode power supply [SMPS]
    • H05B45/375Switched mode power supply [SMPS] using buck topology
    • HELECTRICITY
    • H05ELECTRIC TECHNIQUES NOT OTHERWISE PROVIDED FOR
    • H05BELECTRIC HEATING; ELECTRIC LIGHT SOURCES NOT OTHERWISE PROVIDED FOR; CIRCUIT ARRANGEMENTS FOR ELECTRIC LIGHT SOURCES, IN GENERAL
    • H05B45/00Circuit arrangements for operating light-emitting diodes [LED]
    • H05B45/30Driver circuits
    • H05B45/37Converter circuits
    • H05B45/3725Switched mode power supply [SMPS]
    • H05B45/38Switched mode power supply [SMPS] using boost topology

Landscapes

  • Circuit Arrangement For Electric Light Sources In General (AREA)

Description

本発明は、照明装置及び電源ユニットに関し、特に、発光ダイオードなどの固体発光素子を点灯する電源ユニット及び当該電源ユニットを備える照明装置に関する。
従来、光源である固体発光素子と、交流電源を用いて固体発光素子を点灯させる点灯装置(電源ユニット)とを備える照明装置が提供されている(例えば、特許文献1参照)。このような照明装置は、点灯装置から固体発光素子に給電される電力を指示する制御信号を生成する調光制御回路部を備える。また、点灯装置は、調光制御回路部から送信される信号に対応して、固体発光素子を調光点灯させる制御回路部を備える。
特許第4370901号公報
ところで、従来の点灯装置は、制御回路部などを動作させるために外部電源からの交流電力を直流電力に変換するAC/DC変換部を必要とする。また、従来の調光制御回路部は、直流電力によって動作するように構成されているので、外部電源からの交流電力を直流電力に変換するAC/DC変換部を必要とする。
しかしながら、点灯装置及び調光制御回路部に各別にAC/DC変換部が設けられると、照明装置として、電力変換に伴う損失が大きくなるという問題が生じる。
本発明は上記事由に鑑みてなされており、電力損失を抑制することを目的とする。
本発明の照明装置は、固体発光素子を有する1乃至複数の光源ユニットと、外部電源から供給される電力を電力変換して前記光源ユニットに給電する電源ユニットと、前記光源ユニットに供給される電力を調整するように前記電源ユニットを制御するコントローラとを備え、前記電源ユニットは、スイッチング電源回路と、前記スイッチング電源回路の動作を制御する制御回路と、前記制御回路及び前記コントローラの動作用の電力を生成する制御電源回路とを有し、前記コントローラは、制御部を備え、前記電源ユニットの制御電源回路で生成される電力が供給されて動作するように構成され、前記制御部は、前記スイッチング電源回路の出力レベルを指示する制御信号を生成して前記電源ユニットに送信し、前記電源ユニットの制御回路は、前記スイッチング電源回路の動作を制御して、前記スイッチング電源回路の出力電力を、前記制御信号で指示される出力レベルに対応した値に一致させるように構成されることを特徴とする。
本発明の電源ユニットは、前記照明装置に用いられ、前記コントローラに直流電力を供給する電源供給端子と、前記コントローラから前記制御信号を受信する制御信号端子とを備えることを特徴とする。
本発明の照明装置及び電源ユニットは、電力損失を抑制することできるという効果がある。
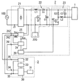
本発明に係る照明装置及び電源ユニットの実施形態を示す回路ブロック図である。 同上の応用例の回路ブロック図である。
以下、本発明に係る照明装置及び電源ユニットの実施形態について、図1を参照して説明する。
本実施形態の照明装置は、図1に示すように、光源ユニット1と、電源ユニット2と、コントローラ3とを備える。
電源ユニット2は、図1に示すように、制御回路20、整流器21、昇圧チョッパ回路22、降圧チョッパ回路23、信号変換回路24、制御電源回路25などを備えている。また、電源ユニット2は、制御信号端子261と、1対の電源供給端子262とを備え、コントローラ3と電気的に接続されている。整流器21は、ダイオードブリッジで構成され、商用の交流電源(外部電源)100から供給される交流電圧・交流電流を全波整流する。
昇圧チョッパ回路22は、力率の改善を目的とする従来周知の力率改善回路であって、スイッチング素子Q1、インダクタL1、ダイオードD1、平滑コンデンサC1、駆動回路220などで構成されている。すなわち、インダクタL1とダイオードD1と平滑コンデンサC1の直列回路が整流器21の脈流出力端子間に電気的に接続され、ダイオードD1と平滑コンデンサC1の直列回路に対して、スイッチング素子Q1が電気的に並列接続されている。スイッチング素子Q1には、例えば、nチャネル型のパワーMOSFET(Metal-Oxide-Semiconductor Field-Effect Transistor)が使用されることが好ましい。駆動回路220は、スイッチング素子Q1のゲートに駆動信号を与えることでスイッチング素子Q1をオン・オフ(スイッチング)するように構成されている。さらに、駆動回路220は、平滑コンデンサC1の両端電圧を監視し、当該両端電圧を目標値(外部電源100の電源電圧の実効値よりも十分に高い電圧)に一致させるように、スイッチング素子Q1をPWM制御するように構成されている。ただし、このような昇圧チョッパ回路22は従来周知であるから、詳細な動作の説明は省略する。
降圧チョッパ回路23は、昇圧チョッパ回路22から入力する直流電圧・直流電流を、光源ユニット1に適した直流電圧・直流電流に降圧(電力変換)するDC/DCコンバータである。また、降圧チョッパ回路23は、スイッチング素子Q2、インダクタL2、ダイオードD2、平滑コンデンサC2などで構成されることが好ましい。すなわち、平滑コンデンサC2とインダクタL2とスイッチング素子Q2の直列回路が昇圧チョッパ回路22の出力端子間に電気的に接続され、平滑コンデンサC2とインダクタL2の直列回路に対して、ダイオードD2が電気的に並列接続されている。スイッチング素子Q2には、例えば、nチャネル型のパワーMOSFETが使用されることが好ましい。なお、スイッチング素子Q2は、制御回路20によってオン・オフ(スイッチング)される。また、平滑コンデンサC2の低電位側の端子が光源ユニット1の正極側の入力端子と電気的に接続されている。ただし、このような降圧チョッパ回路23は従来周知であるから、詳細な動作の説明は省略する。
信号変換回路24は、後述するように、コントローラ3から制御信号端子261を介して与えられる制御信号(PWM信号)を直流の電圧信号に変換して制御回路20に出力するように構成されている。なお、信号変換回路24から出力される電圧信号の信号レベル(直流電圧レベル)は、制御信号で指示される出力レベル(調光レベル)に対応している。
制御電源回路25は、外部電源100の交流入力電圧から制御電圧(例えば、15ボルトの直流電圧)Vccを生成するように構成される。制御電源回路25で生成される制御電圧Vccは、制御回路20及び信号変換回路24に供給されるとともに、1対の電源供給端子262を介してコントローラ3にも供給されている。なお、1対の電源供給端子262のうちの片方は、グランド端子として使用され、コントローラ3から出力される制御信号のグランド(GND)と共有されることが好ましい。
制御回路20は、スイッチング素子Q2のゲートに与える駆動信号をPWM制御することにより、インダクタL2に流れる電流を目標値に一致させるように構成されることが好ましい。また、制御回路20は、前記目標値を信号変換回路24から出力される電圧信号の信号レベル(調光レベル)に対応した値に調整することが好ましい。なお、このような制御回路20は、例えば、市販されている調光機能付きのLED照明用コントロールIC、あるいはマイクロコントローラで構成されることが好ましい。
コントローラ3は、制御部30と、記憶部31と、第1電源回路32と、第2電源回路33と、制御信号出力端子34と、1対の電源入力端子35とを備えることが好ましい。
第1電源回路32は、電源ユニット2から電源入力端子35を介して供給される制御電圧Vccを安定化するように構成されている。第2電源回路33は、第1電源回路32で安定化された制御電圧Vccから、低電圧(例えば、5ボルト)の直流電圧を生成するように構成されている。第2電源回路33で生成される直流電圧は、制御部30に供給されている。
制御部30は、例えば、マイクロコントローラで構成されることが好ましい。制御部30は、第2電源回路33から供給される直流電圧で動作するよう構成されている。制御部30は、調光レベル(出力レベル)に対応するデューティー比のPWM(パルス幅変調)信号を生成し、当該PWM信号(制御信号)を制御信号出力端子34を介して電源ユニット2に送信する。
記憶部31は、フラッシュメモリなどの電気的に書換可能な不揮発性の半導体メモリで構成されることが好ましい。
本実施形態の照明装置は、電源ユニット2及びコントローラ3に各別にAC/DC変換部が設けられる場合と比較して、電力変換に伴う損失が抑制できる。
本実施形態の照明装置の動作について説明する。
外部電源100が投入されると、照明装置において、電源ユニット2の制御電源回路25が動作を開始し、制御電圧Vccを供給する。制御電圧Vccが供給され始めると、昇圧チョッパ回路22、制御回路20及びコントローラ3が動作を開始する。コントローラ3の制御部30は、PWM信号(制御信号)を生成して、電源ユニット2に送信する。電源ユニット2の制御回路20は、信号変換回路24で変換された電圧信号の信号レベルから、指示されている出力レベル(調光レベル)を判断し、スイッチング素子Q2を制御して光源ユニット1を調光点灯させる。
なお、本実施形態の照明装置は、図2に示すように、複数(図示例では2つ)の電源ユニット2と、1つのコントローラ3とを備えてもよい。コントローラ3は、複数の電源ユニット2の何れか1つの電源ユニット2から制御電圧Vccが供給されるように構成されている。
また、本実施形態の照明装置及び電源ユニット2では、電源ユニット2に接続される光源ユニット1は1つとは限らない(図1参照)。複数の光源ユニット1は、電源ユニット2に対して、電気的に並列、又は直列に接続されていてもよい。
本実施形態の照明装置は、固体発光素子を有する1乃至複数の光源ユニット1と、外部電源100から供給される電力を電力変換して光源ユニット1に給電する電源ユニット2と、光源ユニット1に供給される電力を調整するように電源ユニット2を制御するコントローラ3とを備える。電源ユニット2は、スイッチング電源回路(降圧チョッパ回路23)と、スイッチング電源回路(降圧チョッパ回路23)の動作を制御する制御回路20と、制御回路20の動作用の電力を生成する制御電源回路25とを有する。コントローラ3は、制御部30を備え、電源ユニット2の制御電源回路25で生成される電力が供給されて動作するように構成される。制御部30は、スイッチング電源回路(降圧チョッパ回路23)の出力レベルを指示する制御信号を生成して電源ユニット2に送信する。電源ユニット2の制御回路20は、スイッチング電源回路(降圧チョッパ回路23)の動作を制御して、スイッチング電源回路(降圧チョッパ回路23)の出力電力を、前記制御信号で指示される出力レベルに対応した値に一致させるように構成される。
本実施形態の照明装置は上述のように構成されるので、照明装置の電力損失が抑制される。
本実施形態の電源ユニット2は、本実施形態の照明装置に用いられ、コントローラ3に直流電力を供給する電源供給端子262と、コントローラ3から前記制御信号を受信する制御信号端子261とを備える。
本実施形態の電源ユニット2は上述のように構成されるので、端子を設けることで、電源ユニット2とコントローラ3の結線が容易になる。
1 光源ユニット
100 外部電源
2 電源ユニット
20 制御回路
23 降圧チョッパ回路(スイッチング電源回路)
24 信号変換回路
25 制御電源回路
261 制御信号端子
262 電源供給端子
3 コントローラ
30 制御部

Claims (2)

  1. 固体発光素子を有する1乃至複数の光源ユニットと、外部電源から供給される電力を電力変換して前記光源ユニットに給電する電源ユニットと、前記光源ユニットに供給される電力を調整するように前記電源ユニットを制御するコントローラとを備え、
    前記電源ユニットは、スイッチング電源回路と、前記スイッチング電源回路の動作を制御する制御回路と、前記制御回路及び前記コントローラの動作用の電力を生成する制御電源回路とを有し、
    前記コントローラは、制御部を備え、前記電源ユニットの制御電源回路で生成される電力が供給されて動作するように構成され、
    前記制御部は、前記スイッチング電源回路の出力レベルを指示する制御信号を生成して前記電源ユニットに送信し、
    前記電源ユニットの制御回路は、前記スイッチング電源回路の動作を制御して、前記スイッチング電源回路の出力電力を、前記制御信号で指示される出力レベルに対応した値に一致させるように構成される
    ことを特徴とする照明装置。
  2. 請求項1記載の照明装置に用いられ、前記コントローラに直流電力を供給する電源供給端子と、前記コントローラから前記制御信号を受信する制御信号端子とを備える
    ことを特徴とする電源ユニット。
JP2015006237A 2015-01-15 2015-01-15 照明装置及び電源ユニット Active JP6532002B2 (ja)

Priority Applications (2)

Application Number Priority Date Filing Date Title
JP2015006237A JP6532002B2 (ja) 2015-01-15 2015-01-15 照明装置及び電源ユニット
DE102016100125.2A DE102016100125A1 (de) 2015-01-15 2016-01-05 Beleuchtungsbaugruppe und Stromquelleneinheit

Applications Claiming Priority (1)

Application Number Priority Date Filing Date Title
JP2015006237A JP6532002B2 (ja) 2015-01-15 2015-01-15 照明装置及び電源ユニット

Publications (2)

Publication Number Publication Date
JP2016134210A JP2016134210A (ja) 2016-07-25
JP6532002B2 true JP6532002B2 (ja) 2019-06-19

Family

ID=56293139

Family Applications (1)

Application Number Title Priority Date Filing Date
JP2015006237A Active JP6532002B2 (ja) 2015-01-15 2015-01-15 照明装置及び電源ユニット

Country Status (2)

Country Link
JP (1) JP6532002B2 (ja)
DE (1) DE102016100125A1 (ja)

Family Cites Families (3)

* Cited by examiner, † Cited by third party
Publication number Priority date Publication date Assignee Title
JP4370901B2 (ja) 2003-10-15 2009-11-25 パナソニック電工株式会社 Led点灯装置
JP6011761B2 (ja) * 2011-12-19 2016-10-19 パナソニックIpマネジメント株式会社 点灯装置及びそれを用いた照明器具
CN104053275A (zh) * 2013-03-11 2014-09-17 硅工厂股份有限公司 照明装置

Also Published As

Publication number Publication date
JP2016134210A (ja) 2016-07-25
DE102016100125A1 (de) 2016-07-21

Similar Documents

Publication Publication Date Title
US8816597B2 (en) LED driving circuit
JP6143674B2 (ja) Led回路装置、led光源及び方法
JP5263503B2 (ja) 発光ダイオード点灯装置
TWI468076B (zh) LED driver and LED lighting device
CN105557069B (zh) 尤其用于发光二极管的具有集成双重输出的紧凑型驱动器
JP2014160574A (ja) Led駆動装置及びled照明装置
US9699842B2 (en) Complementary converter for switch mode power supply
TWI544835B (zh) 調光裝置
TWI583252B (zh) 調光裝置
US8564206B2 (en) LED lighting device and illumination apparatus including same
US10397998B2 (en) Driver circuit and method
JP6668684B2 (ja) 点灯装置および照明器具
JP6534060B2 (ja) 点灯装置及び照明器具
JP6532002B2 (ja) 照明装置及び電源ユニット
JP6534090B2 (ja) 照明システム
JP6694408B2 (ja) Led電源装置及びled照明装置
JP6840997B2 (ja) 照明装置および照明器具
KR20150091796A (ko) Led조명용 구동회로
JP7115049B2 (ja) 点灯装置、照明器具および照明システム
JP2012195251A (ja) Led駆動回路
JP2016189282A5 (ja)
JP2017084711A (ja) 点灯装置および照明器具
JP7310991B2 (ja) 点灯装置、照明器具および照明システム
JP7510114B2 (ja) 点灯装置及び照明器具
JP6357790B2 (ja) 点灯装置および照明器具

Legal Events

Date Code Title Description
RD02 Notification of acceptance of power of attorney

Free format text: JAPANESE INTERMEDIATE CODE: A7422

Effective date: 20170208

A621 Written request for application examination

Free format text: JAPANESE INTERMEDIATE CODE: A621

Effective date: 20171025

A977 Report on retrieval

Free format text: JAPANESE INTERMEDIATE CODE: A971007

Effective date: 20180822

A131 Notification of reasons for refusal

Free format text: JAPANESE INTERMEDIATE CODE: A131

Effective date: 20180911

A521 Request for written amendment filed

Free format text: JAPANESE INTERMEDIATE CODE: A523

Effective date: 20181112

TRDD Decision of grant or rejection written
A01 Written decision to grant a patent or to grant a registration (utility model)

Free format text: JAPANESE INTERMEDIATE CODE: A01

Effective date: 20190416

A61 First payment of annual fees (during grant procedure)

Free format text: JAPANESE INTERMEDIATE CODE: A61

Effective date: 20190510

R151 Written notification of patent or utility model registration

Ref document number: 6532002

Country of ref document: JP

Free format text: JAPANESE INTERMEDIATE CODE: R151