JP6488932B2 - 空気調和機 - Google Patents

空気調和機 Download PDF

Info

Publication number
JP6488932B2
JP6488932B2 JP2015148408A JP2015148408A JP6488932B2 JP 6488932 B2 JP6488932 B2 JP 6488932B2 JP 2015148408 A JP2015148408 A JP 2015148408A JP 2015148408 A JP2015148408 A JP 2015148408A JP 6488932 B2 JP6488932 B2 JP 6488932B2
Authority
JP
Japan
Prior art keywords
signal
sampling
cross point
voltage
waiting time
Prior art date
Legal status (The legal status is an assumption and is not a legal conclusion. Google has not performed a legal analysis and makes no representation as to the accuracy of the status listed.)
Active
Application number
JP2015148408A
Other languages
English (en)
Other versions
JP2017026284A (ja
Inventor
池田 雄一
雄一 池田
Current Assignee (The listed assignees may be inaccurate. Google has not performed a legal analysis and makes no representation or warranty as to the accuracy of the list.)
Fujitsu General Ltd
Original Assignee
Fujitsu General Ltd
Priority date (The priority date is an assumption and is not a legal conclusion. Google has not performed a legal analysis and makes no representation as to the accuracy of the date listed.)
Filing date
Publication date
Application filed by Fujitsu General Ltd filed Critical Fujitsu General Ltd
Priority to JP2015148408A priority Critical patent/JP6488932B2/ja
Publication of JP2017026284A publication Critical patent/JP2017026284A/ja
Application granted granted Critical
Publication of JP6488932B2 publication Critical patent/JP6488932B2/ja
Active legal-status Critical Current
Anticipated expiration legal-status Critical

Links

Images

Landscapes

  • Air Conditioning Control Device (AREA)

Description

本発明は、空気調和機に係わり、より詳細には、室内機と室外機との通信に関する。
従来、室内機と室外機とからなる空気調和機は、電源を供給する2本の電源線と、1本の通信線を備えた特許文献1に示す構成がある。この方式は一方の電源線から通信線を介して他方の電源線に流れる電流をオンオフ制御することにより、室内機と室外機との間でシリアル通信を行なうものである。このオンオフされる電流の検出にはフォトカプラが用いられている。
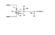
図2は本発明を説明する図であるが、電源を供給する2本の電源線、1本の通信線、及びこれらに接続されるフォトカプラやゼロクロス点検出部については従来の回路と同じため、これらを用いて従来の回路の問題点を説明する。
図示しない定格電圧が100ボルトのAC電源で動作する空気調和機の室内機には室内機通信手段10が、また、図示しない室外機には室外機通信手段20がそれぞれ備えられており、室内機通信手段10と室外機通信手段20は電源線3aと電源線3bと通信線3cで接続されている。
室内機通信手段10内では、電源線3aと電源線3bの間にゼロクロス点検出部15が、電源線3aと通信線3cの間に抵抗13を介してフォトカプラ16が、通信線3cと電源線3bの間に抵抗14を介してフォトカプラ17がそれぞれ接続されている。
ゼロクロス点検出部15は、AC電圧の正の半周期と負の半周期を示すと共に、正と負の半周期の変化のタイミングを示すゼロクロス点信号aを出力する。また、フォトカプラ16内部の発光ダイオードのアノード端子は送信信号aが入力される。また、フォトカプラ16内部のフォトトランジスタのコレクタ端子は抵抗13を介して電源線3aに、また、エミッタ端子は通信線3cにそれぞれ接続されている。一方、フォトカプラ17内部の発光ダイオードのカソード端子は抵抗14を介して通信線3cに、また、アノード端子は電源線3bにそれぞれ接続され、フォトカプラ17内部のフォトトランジスタのコレクタ端子からは受信信号aが出力される。
室外機通信手段20内では、電源線3aと電源線3bの間にゼロクロス点検出部25が、電源線3aと通信線3cの間に抵抗23を介してフォトカプラ26が、通信線3cと電源線3bの間に抵抗24を介してフォトカプラ27がそれぞれ接続されている。
ゼロクロス点検出部25は、AC電圧の正の半周期と負の半周期を示すと共に、正と負の半周期の変化タイミングを示すゼロクロス点信号bを出力する。また、フォトカプラ26内部の発光ダイオードのアノード端子は送信信号bが入力される。また、フォトカプラ26内部のフォトトランジスタのエミッタ端子は抵抗23を介して電源線3aに、また、コレクタ端子は通信線3cにそれぞれ接続されている。一方、フォトカプラ27内部の発光ダイオードのアノード端子は抵抗24を介して通信線3cに、また、カソード端子は電源線3bにそれぞれ接続され、フォトカプラ27内部のフォトトランジスタのコレクタ端子からは受信信号bが出力される。
次に前述した各フォトカプラの動作について説明する。
室内機通信手段10では電源線3aから電源線3bに電流が流れるAC電圧の正の半周期(室内機送信可能期間)でゼロクロス点検出部15の出力がハイレベルとなり、負の半周期でゼロクロス点検出部15の出力がローレベルとなり、この正負の状態とゼロクロス点のタイミングを信号の立ち上がり/立ち下がりで示すゼロクロス点信号aが出力される。このAC電圧の正の半周期の間に1ビットのデータ「0」を送信するため送信信号aをハイレベルにしてフォトカプラ16をオンにすると、電源線3aから抵抗13、フォトカプラ16、通信線3c、抵抗24、フォトカプラ27、電源線3bに電流が流れる。この結果、フォトカプラ27から受信信号bとして1ビットのデータ「0」と対応するローレベルの信号が出力される。同様に、1ビットのデータ「1」を送信するため送信信号aをローレベルにしてフォトカプラ16をオフにすると、フォトカプラ27から受信信号bとして1ビットのデータ「1」と対応するハイレベルの信号が出力される。
一方、室外機通信手段20では電源線3bから電源線3aに電流が流れるAC電圧の負の半周期でゼロクロス点検出部25の出力がハイレベルとなり、正の半周期でゼロクロス点検出部25の出力がローレベルとなり、この正負の状態とゼロクロス点のタイミングを信号の立ち上がり/立ち下がりで示すゼロクロス点信号bが出力される。このAC電圧の負の半周期の間に1ビットのデータ「0」を送信するため送信信号bをハイレベルにしてフォトカプラ26をオンにすると、電源線3bからフォトカプラ17、通信線3c、フォトカプラ26、抵抗23、電源線3aに電流が流れる。この結果、フォトカプラ17から受信信号aとして1ビットのデータ「0」と対応するローレベルの信号が出力される。同様に、1ビットのデータ「1」を送信するため送信信号bをローレベルにしてフォトカプラ26をオフにすると、フォトカプラ17から受信信号aとして1ビットのデータ「1」と対応するハイレベルの信号が出力される。
図7は前述した送受信を説明する説明図である。横軸は時間を、縦軸は電圧を示している。図7(1)はAC電圧、図7(2)はゼロクロス点信号a、図7(3)はゼロクロス点信号b、図7(4)は送信信号a、図7(5)は送信信号b、図7(6)は受信信号a、図7(7)は受信信号bをそれぞれ示している。なお、t1〜t12は時刻である。また、図7においてt0〜t5までがAC電圧100ボルト(実効値)であり、t5以降がAC電圧85ボルト(実効値)であるとする。
図7(4)に示すようにt0〜t5の期間で室内機がデータ「0」を送信するため、送信信号aをハイレベルにしてフォトカプラ16をオンにすると、AC電圧の瞬時電圧がピ−クに到達するまでフォトカプラ27の発光ダイオードに流れる電流が徐々に増加し、これに対応してフォトカプラ27の出力電圧が徐々に低下する。そしてt1でフォトカプラ27のフォトトランジスタが飽和して受信信号bがローレベルとなる。また、AC電圧の瞬時電圧がピ−クに到達してから0ボルトに低下するまでフォトカプラ27の発光ダイオードに流れる電流が徐々に減少し、t3でフォトカプラ27のフォトトランジスタが飽和できなくなり、受信信号bがローレベルから上昇を開始する。
AC電圧の電源周波数が50ヘルツの場合、半周期は10mSであるため、AC電圧100ボルト(実効値)の場合、つまり定格電圧の場合は図7(7)に示すようにAC電圧の極性が変化したt0、つまり、ゼロクロス点信号bの信号変化のタイミングをトリガとして、5mS経過したt2で室外機が受信信号bをサンプリングするようになっている。
しかしながら、前述したようにフォトカプラ17とフォトカプラ27内の発光ダイオードは、AC電圧の瞬時電圧が低くなるにつれてフォトカプラ内の発光ダイオードに流れる電流が小さくなる。このため、使用するフォトカプラに安価な立ち上がり立ち下がり特性が悪いものを採用した場合、フォトカプラ内の発光ダイオードに流れる電流がフォトカプラ内のフォトトランジスタをオンとして飽和させる期間、つまり、受信信号がローレベルとなる期間が短く、また、受信信号の立ち上がりと立ち下がりに要する時間が長くなり、また、フォトカプラに接続される回路の負荷容量が大きい場合は、この負荷容量が小さい場合に比較して受信信号がローレベルとなる区間が後の方へ遅延する場合が有った。
従って受信信号をサンプリングするゼロクロス点信号の変化点からの時間であるサンプリング待時間を定格電圧に合わせて固定の5mSとした場合、AC電圧が定格電圧より低くなって例えば85ボルト(実効値)となった場合、最適なサンプリングタイミングからずれてしまい、フォトカプラの特性によっては、サンプリング待時間を5mSとしてサンプリングした場合、誤ったデータとなる問題があった。
例えば図7(7)においてAC電圧が定格電圧より低い85ボルト(実効値)の時、本来であれば受信信号がローレベルとなる区間が後の方へ遅延した波形に合わせて、t7でゼロクロス点信号が変化してから7mS経過したt11でサンプリングすべきであるが、定格AC電圧の100ボルトと同様にt7でゼロクロス点信号が変化してから5mS経過したt9でサンプリングした結果、正しいデータ「0」でなく、誤ったデータ「1」となる場合があった。
特開特開平11−193950公報(第5−6頁、図1)
本発明は以上述べた問題点を解決し、電源を供給する2本のAC電源線と1本の通信線とフォトカプラにより通信を行なう空気調和機において、AC電圧が低下した時でも正しいデータを受信することを目的とする。
本発明は上述の課題を解決するため、本発明の請求項1に記載の発明は、一対のAC電源線と一本の通信線とで接続される室内機と室外機とを有し、前記AC電源線と前記通信線とを用いて、前記室内機に備えられた室内機通信手段と前記室外機に備えられた室外機通信手段との間で双方向に通信を行う空気調和装置であって、
前記空気調和機は、前記AC電源線に印加されるAC電圧の実効値の大きさを検出してAC電圧信号として出力するAC電圧検出部を備え、
前記室内機通信手段と前記室外機通信手段は、
前記一対のAC電源線の一方から前記通信線を介して前記一対のAC電源線の他方に流れる電流の有無を検出した受信信号を出力するフォトカプラと、
前記AC電源線に印加されるAC電圧のゼロクロス点を検出してゼロクロス点信号として出力するゼロクロス点検出部と、
前記ゼロクロス点信号が入力され、前記ゼロクロス点からの時間を示すサンプリング待時間が経過した後に前記受信信号をサンプリングするサンプリング信号を生成するサンプリング信号生成手段と、
入力された前記AC電圧信号の大きさに対応する前記サンプリング待時間を前記サンプリング信号生成部へ設定するサンプリング待時間設定手段とを備え、
前記サンプリング待時間設定手段は、前記AC電圧の実効値が小さくなるに従って遅延する前記受信信号に対応して前記サンプリング待時間を長くする。
また、本発明の請求項2に記載の発明は、一対のAC電源線と一本の通信線とで接続される室内機と室外機とを有し、前記AC電源線と前記通信線とを用いて、前記室内機に備えられた室内機通信手段と前記室外機に備えられた室外機通信手段との間で双方向に通信を行う空気調和装置であって、
前記室内機通信手段と前記室外機通信手段は、
前記一対のAC電源線の一方から前記通信線を介して前記一対のAC電源線の他方に流れる電流の有無を検出した受信信号を出力するフォトカプラと、
前記AC電源線に印加されるAC電圧のゼロクロス点を検出してゼロクロス点信号として出力するゼロクロス点検出部と、
前記ゼロクロス点信号が入力された時点から前記受信信号がローレベルになっている期間の中央の時点までのサンプリング待時間を算出するサンプリング待時間算出手段と、
前記ゼロクロス点信号と前記サンプリング待時間が入力され、前記ゼロクロス点信号が入力された時点から前記サンプリング待時間が経過した後に前記受信信号をサンプリングするサンプリング信号を生成するサンプリング信号生成手段とを備え、
前記サンプリング待時間算出手段は、前記AC電圧の実効値が小さくなるに従って遅延する前記受信信号のローレベルの期間の中央の時点に対応した前記サンプリング待時間を算出する。
以上の手段を用いることにより、本発明による空気調和機によれば、電源を供給する2本のAC電源線と1本の通信線によりフォトカプラを介して通信を行なう空気調和機において、AC電圧が低下した時でも正しいデータを受信することができる。
本発明による空気調和機の実施例を示すブロック図である。 本発明による実施例1の受信制御手段を備えた通信部を説明するブロック図である。 受信用のフォトカプラの出力に接続される回路を説明する回路図である。 実施例2の受信制御手段を説明するブロック図である。 実施例1の受信制御手段の動作を説明する説明図である。 実施例2の受信制御手段の動作を説明する説明図である。 従来の通信方式を説明する説明図である。
以下、本発明の実施の形態を、添付図面に基づいた実施例として詳細に説明する。
図1は本発明による空気調和機1の実施例を示すブロック図である。なお、本発明に直接関係がない冷媒回路やファンモータなどの図示と説明を省略する。
空気調和機1は室外機2と室内機4とが、一対のAC電源線である電源線3aと電源線3bと、通信線3cで構成される接続線3で接続されている。
室内機4は、電源線3aが接続された電源入力端14aと、電源線3bが接続された電源入力端14bと、電源線3aと電源線3bに接続された室内機電源部5及び室内機通信手段10と、室内機通信手段10へ送信信号aを出力し、室内機通信手段10から受信信号aとサンプリング信号aとゼロクロス点信号aが入力される室内機制御部9と、電源線3aと電源線3bの間の電圧を検出するAC電圧検出部12とを備えている。なお、AC電圧検出部12で検出されたAC電圧の大きさはAC電圧信号aとして室内機通信手段10と室内機制御部9へ出力されている。
一方、室外機2も同様に、電源線3aと電源線3bに接続された室外機電源部6及び室外機通信手段20と、室外機通信手段20へ送信信号bを出力し、室外機通信手段20から受信信号bとサンプリング信号bとゼロクロス点信号bが入力される室外機制御部8と、電源線3aと電源線3bの間の電圧を検出するAC電圧検出部22とを備えている。なお、AC電圧検出部22で検出されたAC電圧の大きさはAC電圧信号bとして室外機通信手段20と室外機制御部8へ出力されている。
図2は本発明による実施例1の受信制御手段11を備えた室内機通信手段10と、受信制御手段21を備えた室外機通信手段20を説明するブロック図である。なお、受信制御手段11と受信制御手段21は同じ回路構成である。また、図2のフォトカプラ17とフォトカプラ27の出力に接続される回路については図示を省略しているが、図3でこの回路について詳細に説明する。
室内機通信手段10内では、電源線3aと電源線3bの間にゼロクロス点検出部15が、電源線3aと通信線3cの間に抵抗13を介してフォトカプラ16が、通信線3cと電源線3bの間に抵抗14を介してフォトカプラ17がそれぞれ接続されている。
ゼロクロス点検出部15はゼロクロス点信号aを出力する。ゼロクロス点検出部15に正の半周期のAC電圧が印加されるとゼロクロス点信号aはハイレベルになり、ゼロクロス点検出部15に負の半周期のAC電圧が印加されるとゼロクロス点信号aはローレベルになる。つまり、ゼロクロス点信号aはAC電圧の極性の切り替え時点(ゼロクロス点)でレベルが変化する。また、ゼロクロス点信号aがハイレベルの期間は室内機制御部9が送信可能な期間である。この送信可能な期間については後で詳細に説明する。
一方、フォトカプラ16内部の発光ダイオードのアノード端子は送信信号aが入力される。なお、フォトカプラ16内部の発光ダイオードのカソード端子は図示しない抵抗を介してグランドに接続されている。また、フォトカプラ16内部のフォトトランジスタのコレクタ端子は抵抗13に、また、エミッタ端子は通信線3cに接続されている。一方、フォトカプラ17内部の発光ダイオードのカソード端子は抵抗14を介して通信線3cに接続され、また、アノード端子は電源線3bに接続され、フォトカプラ17内部のフォトトランジスタのコレクタ端子からは受信信号aが出力される。
室外機通信手段20内では、電源線3aと電源線3bの間にゼロクロス点検出部25が、電源線3aと通信線3cの間に抵抗23を介してフォトカプラ26が、通信線3cと電源線3bの間に抵抗24を介してフォトカプラ27がそれぞれ接続されている。
ゼロクロス点検出部25はゼロクロス点信号bを出力する。ゼロクロス点検出部25に負の半周期のAC電圧が印加されるとゼロクロス点信号bはハイレベルになり、ゼロクロス点検出部25に正の半周期のAC電圧が印加されるとゼロクロス点信号bはローレベルになる。つまり、ゼロクロス点信号bはAC電圧の極性の切り替え時点(ゼロクロス点)でレベルが変化する。また、ゼロクロス点信号bがハイレベルの期間は室外機制御部8が送信可能な期間である。この送信可能な期間については後で詳細に説明する。
一方、フォトカプラ26内部の発光ダイオードのアノード端子は送信信号bが入力される。なお、フォトカプラ26内部の発光ダイオードのカソード端子は図示しない抵抗を介してグランドに接続されている。また、フォトカプラ26内部のフォトトランジスタのエミッタ端子は抵抗23に、また、コレクタ端子は通信線3cに接続されている。一方、フォトカプラ27内部の発光ダイオードのアノード端子は抵抗24に、また、カソード端子は電源線3bに接続され、フォトカプラ27内部のフォトトランジスタのコレクタ端子からは受信信号bが出力される。
一方、室内機通信手段10には受信制御手段11が設けられており、受信制御手段11にはゼロクロス点信号aとAC電圧信号aが入力され、サンプリング信号aが出力される。
受信制御手段11はサンプリング信号生成手段11aとサンプリング待時間設定手段11bを備えている。サンプリング待時間設定手段11bにはAC電圧信号aが入力され、このAC電圧信号aと対応するサンプリング待時間をサンプリング信号生成手段11aへ設定する。サンプリング待時間設定手段11bは、AC電圧信号aが100ボルト、95ボルト、85ボルトの実効値を示すそれぞれ信号レベルの場合、これに対応してサンプリング待時間を、5mS、6mS、7mSとして出力する。なお、このように段階的な切り替えでなく、連続的に変化するAC電圧(実効値)に対応してサンプリング待時間を連続的に変化させてもよい。
サンプリング信号生成手段11aは、サンプリング待時間設定手段11aにより設定されたサンプリング待時間を記憶している。そして、サンプリング信号生成手段11aは、入力されたゼロクロス点信号aがハイレベルからローレベルに変化したタイミング、つまり、ゼロクロス点のタイミングを起点として、設定されたサンプリング待時間の経過を待つ。そして、サンプリング待時間が経過した時、サンプリング信号aをローレベルからハイレベルにして室内機制御部9に受信信号aのサンプリングを指示する。室内機制御部9はこの指示により受信信号aを受信データとして読み込む。なお、サンプリング信号生成手段11aは、入力されたゼロクロス点信号aがローレベルからハイレベルに変化したタイミングでサンプリング信号aをハイレベルからローレベルにして次の受信に備える。
一方、室外機通信手段20には受信制御手段21が設けられており、受信制御手段21はゼロクロス点信号bとAC電圧信号bが入力され、また、サンプリング信号bが出力される。
受信制御手段21はサンプリング信号生成手段21aとサンプリング待時間設定手段21bを備えている。サンプリング待時間設定手段21bにはAC電圧信号bが入力され、このAC電圧信号bと対応するサンプリング待時間をサンプリング信号生成手段21aへ出力する。サンプリング待時間設定手段21bは、AC電圧信号が100ボルト、95ボルト、85ボルトの実効値を示すそれぞれ信号レベルの場合、これに対応してサンプリング待時間を、5mS、6mS、7mSとして出力する。
サンプリング信号生成手段21aは、サンプリング待時間設定手段21bにより設定されたサンプリング待時間を記憶している。そして、サンプリング信号生成手段21aは、入力されたゼロクロス点信号がハイレベルからローレベルに変化したタイミング、つまり、ゼロクロス点のタイミングを起点として、設定されたサンプリング待時間の経過を待つ。そして、サンプリング待時間が経過した時、サンプリング信号bをローレベルからハイレベルにして室外機制御部8に受信信号bのサンプリングを指示する。室外機制御部8はこの指示により受信信号bを受信データとして読み込む。なお、サンプリング信号生成手段21aは、入力されたゼロクロス点信号bがローレベルからハイレベルに変化したタイミングでサンプリング信号bをハイレベルからローレベルにして次の受信に備える。
次に前述した各フォトカプラの動作について説明する。
室内機通信手段10では電源線3aから電源線3bに電流が流れるAC電圧の正の半周期(室内機送信可能期間)でゼロクロス点検出部15の出力であるゼロクロス点信号aがハイレベルになり、AC電源電圧の負の半周期(室内機受信可能期間)でゼロクロス点信号aがローレベルになる。このAC電源電圧の正の半周期の間に、室内機制御部9が1ビットのデータ「0」を送信するため送信信号aをハイレベルにしてフォトカプラ16をオンにすると、電源線3aから抵抗13、フォトカプラ16、通信線3c、抵抗24、フォトカプラ27、電源線3bに電流が流れる。この結果、フォトカプラ27から受信信号bとして1ビットのデータ「0」と対応するローレベルの信号が出力される。また、室内機制御部9が1ビットのデータ「1」を送信するため送信信号aをローレベルにしてフォトカプラ16をオフにすると、フォトカプラ27から受信信号bとして1ビットのデータ「1」と対応するハイレベルの信号が出力される。
一方、室外機通信手段20では電源線3bから電源線3aに電流が流れるAC電源電圧の負の半周期(室外機送信可能期間)でゼロクロス点検出部25の出力であるゼロクロス点信号bがハイレベルになり、AC電源電圧の正の半周期(室外機受信可能期間)でゼロクロス点信号bがローレベルになる。このAC電源電圧の負の半周期の間に、室外機制御部8が1ビットのデータ「0」を送信するため送信信号bをハイレベルにしてフォトカプラ26をオンにすると、電源線3bからフォトカプラ17、通信線3c、フォトカプラ26、電源線3aに電流が流れる。この結果、フォトカプラ17から受信信号aとして1ビットのデータ「0」と対応するローレベルの信号が出力される。また、室外機制御部8が1ビットのデータ「1」を送信するため送信信号bをローレベルにしてフォトカプラ26をオフにすると、フォトカプラ17から受信信号aとして1ビットのデータ「1」と対応するハイレベルの信号が出力される。
図3はフォトカプラの出力に接続された回路を説明する回路図であり、受信用のフォトカプラ17と、それに接続される回路を示している。
図3に示すように、フォトカプラ17の発光ダイオード17aのカソード端子は直列に接続された抵抗14を介して通信線3cに接続され、発光ダイオード17aのアノード端子は電源線3bに接続されている。
一方、フォトカプラ17のフォトトランジスタ17bのコレクタ端子は抵抗18bを介して+5Vへ接続され、エミッタ端子はグランドへ接続されている。また、フォトトランジスタ17bのコレクタ端子はコンデンサ19の一端に接続され、コンデンサ19の他端はグランドに接続されている。このコンデンサ19はノイズ除去用のコンデンサである。そして、フォトトランジスタ17bのコレクタ端子から受信信号aが出力される。なお、フォトカプラ27も同様の構成になっている。
また、発光ダイオード17aに流れる電流は、AC電圧の実効値が最大定格(110ボルト)の時の瞬時電圧のピーク電圧、つまり、155ボルトの時を考慮して抵抗14で制限されている。例えば定格電流が10mA(ミリアンペア)の発光ダイオード17aの場合、抵抗14は15.3KΩ(キロオーム)となる。そしてAC電圧の実効値が85ボルトに低下した時のピーク電圧、つまり、120ボルトでは、7.8mAまで低下する。従ってこの場合の瞬時電圧の変化、つまり、0〜120ボルトに対応して発光ダイオード17aに流れる電流は0〜7.8mAの間で変化することになる。
一方、フォトトランジスタ17bを飽和領域までオンとするためには、発光ダイオード17aの入力電流と抵抗18bに流す電流が条件となる。このためフォトカプラには、フォトカプラの入力電流に対して出力可能な電流の比率である電流伝達率(CTR)が規定されている。
電流伝達率は、フォトカプラの温度特性やバラツキを考えると一般的に100%として考える必要がある。例えば抵抗18bを1KΩとした場合、フォトトランジスタ17bがオンとなった時、電源が5ボルトであれば抵抗18bには5mA流れることになる。従ってこの時の発光ダイオード17aの入力電流はCTRが100%で5mA必要となり、この電流が流れるためには瞬時電圧が約80ボルト以上になる必要がある。AC電圧波形は正弦波であるため、AC電圧のピーク電圧が低いほど、ゼロクロス点から瞬時電圧:80ボルト以上になるまでの時間が長くなる。
また、フォトトランジスタ17bのコレクタ端子にはコンデンサ19bが接続されているため、発光ダイオード17aに流れる電流によりフォトトランジスタ17bがオンオフの変化をする場合、コンデンサ19bが無い場合に比較してコンデンサ19bが有る場合に受信信号aの立ち上がりと立ち下がりの時間がさらに長くなる。
このようにピーク電圧が低いほど、つまり、AC電圧の実効値が小さい時ほどフォトトランジスタ17bがオンとなっている期間が短く、また、ゼロクロス点からフォトトランジスタ17bがオンとなるまでの時間が長くなる。受信制御手段11と受信制御手段21はAC電圧の実効値の大きさに対応してサンプリング信号待時間を変化させる、つまりサンプリング信号がローレベルからハイレベルになる時間を変化させる。このため、受信制御手段11と受信制御手段21は、前述したAC電圧の実効値の大きさによって変化するゼロクロス点から受信信号がローレベルとなるまでの時間に対応したサンプリング信号を出力することができ、室内機制御部9や室外機制御部8は受信用のフォトカプラ17とフォトカプラ27から出力される受信信号のローレベルを確実にサンプリングすることができる。
図5は本発明による実施例1の受信制御手段11を備えた室内機通信手段10と、受信制御手段21を備えた室外機通信手段20の動作を説明するブロック図である。図5の横軸は時間を、縦軸は電圧を示している。図5(1)はAC電圧、図5(2)はゼロクロス点信号a、図5(3)はゼロクロス点信号b、図5(4)は送信信号a、図5(5)は送信信号b、図5(6)は受信信号a、図5(7)は受信信号b、図5(8)はサンプリング信号a、図5(9)はサンプリング信号bをそれぞれ示している。なお、t20〜t30は時刻である。また、前提条件として図5においてt20〜t24までがAC電圧100ボルト(実効値)の期間であり、t24〜t26までがAC電圧95ボルト(実効値)の期間であり、t26以降がAC電圧85ボルト(実効値)の期間である。
本実施例ではAC電圧の正の半周期を室内機4が通信データを送信可能な期間、負の半周期を室外機2が通信データを送信可能な期間となっているため、この正の半周期と負の半周期の期間をゼロクロス点信号aのレベルで判別できるようになっている。つまり、図5(2)と図5(3)に示すように、ゼロクロス点信号aがハイレベルの時を室内機送信可能期間、ローレベルの時を室外機受信可能期間、ゼロクロス点信号bがハイレベルの時を室外機送信可能期間、ローレベルの時を室内機受信可能期間としている。また、このゼロクロス点信号aやゼロクロス点信号bのレベルが変化するタイミングがゼロクロス点である。
室内機制御部9が図5(4)に示すようにt20〜t24の期間でデータ「0」を送信するため、この期間で図5(4)に示すように送信信号aをハイレベルにした場合、AC電圧が100ボルト(実効値)の時は図5(7)に示すようにt21〜t23の期間でフォトカプラ27のフォトトランジスタがオンとなり、このt21〜t23の期間で受信信号bはローレベルになる。
室外機通信手段20の受信制御手段21は、t20でAC電圧信号bがAC100ボルト(実効値)と対応する電圧であるため、サンプリング信号bがローレベルからハイレベルとなるまでのサンプリング待時間を、ゼロクロス点であるt20から5mSとして出力する。このため室外機制御部8は、図5(7)に示すようにt22でサンプリングを実行した結果、データ「0」を受信することができる。
一方、室内機制御部9が図5(4)に示すようにt26〜t30の期間でデータ「0」を送信するため、この期間で図5(4)に示すように送信信号aをハイレベルにした場合、AC電圧が85ボルト(実効値)の時は図5(7)に示すようにt27〜t29の期間でフォトカプラ27のフォトトランジスタがオンとなり、このt27〜t29の期間で受信信号bはローレベルになる。
室外機通信手段20の受信制御手段21は、t26でAC電圧信号bがAC85ボルト(実効値)と対応する電圧であるため、サンプリング信号bがローレベルからハイレベルとなるまでのサンプリング待時間を、ゼロクロス点であるt26から7mSとして出力する。このため室外機制御部8は、図5(7)に示すようにt28でサンプリングを実行した結果、データ「0」を受信することができる。
このように、室外機制御部8はt27〜t29の期間(2mS)がt21〜t23(5mS)の期間よりも短く、かつ、t26〜t27の期間の受信信号bがハイレベルからローレベルになまでの期間(6mS)がt20〜t21の期間の受信信号bがハイレベルからローレベルになまでの期間(2.5mS)よりも長くなっても、正しいデータの「0」を受信することができる。
次に室外機制御部8がデータを送信する場合を説明する。
室外機制御部8がt24〜t26の期間で送信信号bをローレベルにしてデータ「1」を送信する場合、受信制御手段11はAC電圧信号の95ボルトに対応して、サンプリング信号aがローレベルからハイレベルとなるまでのサンプリング待時間を、t24のゼロクロス点から6mSとして出力する。本発明において各受信信号は通常状態でハイレベルとなっており、各送信信号がハイレベルとなり、かつ、前述したAC電圧の瞬時電圧が80ボルト以上になったときのみ各受信信号はローレベルになる。つまり、それ以外の期間では各受信信号はハイレベルのままである。
従って、図5(6)に示すように受信信号aは、t24〜t26の期間ですべてハイレベルであり、室内機受信部9は受信信号aをサンプリングしてデータ「1」を受信できる。
図4は実施例1で説明した受信制御手段11や受信制御手段21の他の実施例を示す受信制御手段30であり、図2の受信制御手段11や受信制御手段21に代替して使用することができる。
なお、受信制御手段30はAC電圧信号が不要である一方、受信信号が必要であるため、室内機通信手段10に用いる場合、ゼロクロス点信号aとフォトカプラ17が出力する受信信号aが入力されるようにすることで、これらに対応してサンプリング信号aが出力される。同様に室外機通信手段20に用いる場合、受信制御手段30はゼロクロス点信号bとフォトカプラ27が出力する受信信号bが入力されるようにすることで、これらに対応してサンプリング信号bが出力される。なお、以降の説明において図2の受信制御手段11と受信制御手段21を受信制御手段30に置き替えたものとして室内機通信手段10と室外機通信手段20の説明を行なう。
受信制御手段30は、受信信号がローレベルとなる期間を予め算出し、その期間の中央でサンプリングするサンプリング信号を出力する構成になっている。このため受信制御手段30は受信データ「0」を受信するため受信信号のローレベルを監視しており、このデータ「0」を確実に受信できる最適なサンプリング待時間を予め算出して、それ以降の受信信号に関してこの算出したサンプリング待時間によるサンプリング信号を出力する。このため、正確なサンプリングを行なうためには、受信側で定期的にデータ「0」のダミーデータを受信する必要がある。通常は通信データの中にデータ「0」が含まれるため、例えば送信側で送信データの最初にデータ「0」のダミーデータを挿入して送信するとよい。
受信制御手段30は、立下がり検出手段31と立上がり検出手段32と、時刻計測手段33と、サンプリング待時間算出手段34と、サンプリング信号生成手段35を備えている。立下がり検出手段31は受信信号が入力され、受信信号の立ち下がりを検出するとパルス状の立下がり信号を出力する、一方、立上がり検出手段32は受信信号が入力され、受信信号の立ち上がりを検出するとパルス状の立上がり信号を出力する。なお、受信信号の立ち上がり/立ち下がりが無い場合、それぞれの検出手段は該当する信号を出力しない。
時刻計測手段33は、ゼロクロス点信号のハイレベル/ローレベルのレベルが変化した時に時刻の計測を開始し、立下がり信号と立上がり信号が入力された時、ゼロクロス点を基準として計測した、立下がり信号が入力されるまでの立下がり時刻と、立上がり信号が入力されるまでの立上がり時刻をそれぞれサンプリング待時間算出手段34へ出力する。なお、時刻計測手段33は、立上がり信号、又は立下がり信号が入力されない場合、時刻の計測結果を出力しない。
サンプリング待時間算出手段34は、下記の式1を用いてサンプリング待時間を算出する。
サンプリング待時間=(立上がり時刻−立下がり時刻)/2+立下がり時刻・・・式1
そして、サンプリング待時間算出手段34は、算出したサンプリング待時間をサンプリング信号生成手段35へ設定する。サンプリング信号生成手段35は、入力されたゼロクロス点信号がハイレベルからローレベルに変化したタイミングを基準として、設定されたサンプリング待時間が経過した時、サンプリング信号をローレベルからハイレベルにする。なお、サンプリング信号生成手段35は、入力されたゼロクロス点信号がローレベルからハイレベルに変化したタイミング、つまり送信可能期間になったらサンプリング信号をハイレベルからローレベルにして次の受信に備える。
図6は本発明による実施例2の受信制御手段30の動作を説明するブロック図である。図6の横軸は時間を、縦軸は電圧を示している。図6(1)はAC電圧、図6(2)はゼロクロス点信号a、図6(3)はゼロクロス点信号b、図6(4)は送信信号a、図6(5)は送信信号b、図6(6)は受信信号a、図6(7)は受信信号b、図6(8)はサンプリング信号a、図6(9)はサンプリング信号b、図6(10)は立下がり信号b、図6(11)は立上がり信号bをそれぞれ示している。なお、t40〜t54は時刻である。また、立下がり信号bと立上がり信号bは室外機通信手段20に受信制御手段30を用いた場合の受信制御手段30の内部信号である。また、室内機通信手段10に受信制御手段30を用いた場合の受信制御手段30の内部信号は図示を省略している。
なお、前提条件として図6においてすべての期間でAC電圧85ボルト(実効値)である。また、t40以前はAC電圧100ボルト(実効値)で有ったとする。この時、図5(7)で説明したように、t20〜t23の期間が7.5mS、t20〜t21の期間が2.5mSであるため、サンプリング待ち時間算出手段34は、式1を用いてサンプリング待ち時間5mSとして算出し、サンプリング信号生成手段35はこの値が設定された状態になってている。
図6(4)に示すように室内機制御部9はt40〜t46、及びt48〜t54の期間にデータ「0」を送信するため、送信信号aをハイレベルにする。この結果、図6(7)に示すように受信信号bがローレベルとなる時刻はt40から6mS経過したt43の時点である。
この結果、前述したようにt40以前にサンプリング待時間算出手段34が算出したサンプリング待時間:5mSを用いた図6(9)に示すサンプリング信号bの立ち上がりタイミングt42では受信信号bがローレベルに下がりきっていないため、室外機制御部8がt42で受信信号bをサンプリングするとデータ「1」となり、誤ったデータを受信することになる。
このため室内機制御部9はt48〜t54のデータ「0」を送信する前にt40〜t46の期間でデータ「0」をダミーデータとして送信し、室外機制御部8はこのダミーデータを受信しても破棄している。
図6(10)と図6(11)に示すように室外機通信手段20の受信制御手段30において、受信信号bがt43でハイレベルからローレベルとなると立下がり検出手段31が立下がり信号のパルスを出力する。また、受信信号bがt45でローレベルからハイレベルになると立上がり検出手段32が立上がり信号のパルスを出力する。
一方、時刻計測手段33はゼロクロス点信号が変化したt40を基準として時刻を計時しており、立下がり検出手段31が立下がり信号のパルスを出力したt43の時刻を立下がり時刻:6mS、立上がり検出手段32が立上がり信号のパルスを出力したt45の時刻を立上がり時刻:8mSとしてサンプリング待時間算出手段34へ出力する。
この立上がり時刻:6mSと立上がり時刻:8mSが入力されたサンプリング待時間算出手段34は、前述した式1を用いてサンプリング待時間:7mSを算出してサンプリング信号生成手段35へ出力する。サンプリング信号生成手段35は、次にデータを受信すべきt48〜t54の期間において、サンプリング待時間:7mSのサンプリング信号を出力する。なお、t48〜t54の期間内で受信信号bがローレベルとなる期間があるため、サンプリング待時間算出手段34はt40〜t46の期間の場合と同様に、立下がり信号と立上がり信号の発生時刻を用いてサンプリング待時間を再計算する。
なお、立下がり信号と立上がり信号が発生しないデータ「1」の場合、サンプリング待時間算出手段34はサンプリング待時間を計算しないため、サンプリング信号生成手段35は、前回設定されたサンプリング待時間を継続して用いることになる。例えば図6(8)のt47に示すように、室内機制御部9はt40以前に算出されたサンプリング待時間:5mSによるサンプリング信号aを用いて受信信号aをサンプリングするが、受信信号aは遅延が発生しないため問題とならない。
以上説明したように、電源を供給する2本の電源線3aと電源線3bと1本の通信線3cによりフォトカプラ17,27を介して通信を行なう空気調和機1において、受信制御手段11や受信制御手段21や受信制御手段30がAC電圧低下時の受信信号がローレベルとなる期間の遅延を考慮してサンプリング待時間を長くしたサンプリング信号を出力するため、AC電圧が低下した時のデータのサンプリング誤りを防止することができる。
本実施例において、受信制御手段はハードウェアだけでなくソフトウェアでも構成可能である。
1 空気調和機
2 室外機
3 接続線
3a 電源線
3b 電源線
3c 通信線
4 室内機
5 室内機電源部
6 室外機電源部
8 室外機制御部
9 室内機制御部
10 室内機通信手段
11 受信制御手段
11a サンプリング信号生成手段
11b サンプリング待時間設定手段
12 AC電圧検出部
13 抵抗
14 抵抗
14a 電源入力端
14b 電源入力端
15 ゼロクロス点検出部
16 フォトカプラ
17 フォトカプラ
17a 発光ダイオード
17b フォトトランジスタ
18b 抵抗
19b コンデンサ
20 室外機通信手段
21 受信制御手段
21a サンプリング信号生成手段
21b サンプリング待時間設定手段
22 AC電圧検出部
23 抵抗
24 抵抗
25 ゼロクロス点検出部
26 フォトカプラ
27 フォトカプラ
30 受信制御手段
31 立下がり検出手段
32 立上がり検出手段
33 時刻計測手段
34 サンプリング待時間算出手段
35 サンプリング信号生成手段

Claims (2)

  1. 一対のAC電源線と一本の通信線とで接続される室内機と室外機とを有し、前記AC電源線と前記通信線とを用いて、前記室内機に備えられた室内機通信手段と前記室外機に備えられた室外機通信手段との間で双方向に通信を行う空気調和装置であって、
    前記空気調和機は、前記AC電源線に印加されるAC電圧の実効値の大きさを検出してAC電圧信号として出力するAC電圧検出部を備え、
    前記室内機通信手段と前記室外機通信手段は、
    前記一対のAC電源線の一方から前記通信線を介して前記一対のAC電源線の他方に流れる電流の有無を検出した受信信号を出力するフォトカプラと、
    前記AC電源線に印加されるAC電圧のゼロクロス点を検出してゼロクロス点信号として出力するゼロクロス点検出部と、
    前記ゼロクロス点信号が入力され、前記ゼロクロス点からの時間を示すサンプリング待時間が経過した後に前記受信信号をサンプリングするサンプリング信号を生成するサンプリング信号生成手段と、
    入力された前記AC電圧信号の大きさに対応する前記サンプリング待時間を前記サンプリング信号生成部へ設定するサンプリング待時間設定手段とを備え、
    前記サンプリング待時間設定手段は、前記AC電圧の実効値が小さくなるに従って遅延する前記受信信号に対応して前記サンプリング待時間を長くすることを特徴とする空気調和機。
  2. 一対のAC電源線と一本の通信線とで接続される室内機と室外機とを有し、前記AC電源線と前記通信線とを用いて、前記室内機に備えられた室内機通信手段と前記室外機に備えられた室外機通信手段との間で双方向に通信を行う空気調和装置であって、
    前記室内機通信手段と前記室外機通信手段は、
    前記一対のAC電源線の一方から前記通信線を介して前記一対のAC電源線の他方に流れる電流の有無を検出した受信信号を出力するフォトカプラと、
    前記AC電源線に印加されるAC電圧のゼロクロス点を検出してゼロクロス点信号として出力するゼロクロス点検出部と、
    前記ゼロクロス点信号が入力された時点から前記受信信号がローレベルになっている期間の中央の時点までのサンプリング待時間を算出するサンプリング待時間算出手段と、
    前記ゼロクロス点信号と前記サンプリング待時間が入力され、前記ゼロクロス点信号が入力された時点から前記サンプリング待時間が経過した後に前記受信信号をサンプリングするサンプリング信号を生成するサンプリング信号生成手段とを備え、
    前記サンプリング待時間算出手段は、前記AC電圧の実効値が小さくなるに従って遅延する前記受信信号のローレベルの期間の中央の時点に対応した前記サンプリング待時間を算出することを特徴とする空気調和機。
JP2015148408A 2015-07-28 2015-07-28 空気調和機 Active JP6488932B2 (ja)

Priority Applications (1)

Application Number Priority Date Filing Date Title
JP2015148408A JP6488932B2 (ja) 2015-07-28 2015-07-28 空気調和機

Applications Claiming Priority (1)

Application Number Priority Date Filing Date Title
JP2015148408A JP6488932B2 (ja) 2015-07-28 2015-07-28 空気調和機

Publications (2)

Publication Number Publication Date
JP2017026284A JP2017026284A (ja) 2017-02-02
JP6488932B2 true JP6488932B2 (ja) 2019-03-27

Family

ID=57946483

Family Applications (1)

Application Number Title Priority Date Filing Date
JP2015148408A Active JP6488932B2 (ja) 2015-07-28 2015-07-28 空気調和機

Country Status (1)

Country Link
JP (1) JP6488932B2 (ja)

Cited By (4)

* Cited by examiner, † Cited by third party
Publication number Priority date Publication date Assignee Title
CN110173836A (zh) * 2019-05-10 2019-08-27 广东美的制冷设备有限公司 空调器及其通信控制方法、装置和电子设备
CN110173800A (zh) * 2019-05-10 2019-08-27 广东美的制冷设备有限公司 空调器及其通信控制方法、装置和电子设备
CN110173802A (zh) * 2019-05-10 2019-08-27 广东美的制冷设备有限公司 空调器及其通信控制方法、装置和电子设备
CN110173803A (zh) * 2019-05-10 2019-08-27 广东美的制冷设备有限公司 空调器及其通信控制方法、装置和电子设备

Families Citing this family (5)

* Cited by examiner, † Cited by third party
Publication number Priority date Publication date Assignee Title
US10727904B2 (en) * 2017-06-16 2020-07-28 Mitsubishi Electric Corporation Communication device, communication method and program
CN108592182B (zh) * 2018-03-28 2020-05-15 海信家电集团股份有限公司 空调中室内机的控制电路及其控制方法、空调
CN110173805B (zh) * 2019-05-10 2021-10-26 广东美的制冷设备有限公司 空调器及其通信控制方法、装置
CN110173845B (zh) * 2019-05-10 2021-10-26 广东美的制冷设备有限公司 空调器及空调器的通信控制方法、装置
CN115076938B (zh) * 2022-06-23 2023-10-27 海信(广东)空调有限公司 室内外机通信电路、空调器和空调器的通信控制方法

Family Cites Families (1)

* Cited by examiner, † Cited by third party
Publication number Priority date Publication date Assignee Title
JP2010078197A (ja) * 2008-09-25 2010-04-08 Fujitsu General Ltd 通信装置及びそれを備えた空気調和機

Cited By (7)

* Cited by examiner, † Cited by third party
Publication number Priority date Publication date Assignee Title
CN110173836A (zh) * 2019-05-10 2019-08-27 广东美的制冷设备有限公司 空调器及其通信控制方法、装置和电子设备
CN110173800A (zh) * 2019-05-10 2019-08-27 广东美的制冷设备有限公司 空调器及其通信控制方法、装置和电子设备
CN110173802A (zh) * 2019-05-10 2019-08-27 广东美的制冷设备有限公司 空调器及其通信控制方法、装置和电子设备
CN110173803A (zh) * 2019-05-10 2019-08-27 广东美的制冷设备有限公司 空调器及其通信控制方法、装置和电子设备
CN110173803B (zh) * 2019-05-10 2021-06-18 广东美的制冷设备有限公司 空调器及其通信控制方法、装置和电子设备
CN110173836B (zh) * 2019-05-10 2021-10-26 广东美的制冷设备有限公司 空调器及其通信控制方法、装置和电子设备
CN110173802B (zh) * 2019-05-10 2021-10-26 广东美的制冷设备有限公司 空调器及其通信控制方法、装置和电子设备

Also Published As

Publication number Publication date
JP2017026284A (ja) 2017-02-02

Similar Documents

Publication Publication Date Title
JP6488932B2 (ja) 空気調和機
TWI449319B (zh) 開關電源峰值電流控制裝置和方法
CN103746566A (zh) 原边控制的开关电源及其控制方法
CN107957514B (zh) 一种过零检测装置、方法及电器
JPWO2016071962A1 (ja) 通信システム、信号伝達方法、及び空調機
RU2011133330A (ru) Способ и устройство для автоматического управления скоростью детандера
CN206131084U (zh) 电磁炉
JP6686685B2 (ja) 電力変換装置
JP6022971B2 (ja) 電磁流量計の励磁回路
JP6732124B2 (ja) 通信装置、通信方法及びプログラム
WO2020259204A1 (zh) 过零点信号输出和电力线数据发送方法及设备
US10365319B2 (en) Apparatus for determining deterioration of photocoupler
JP6488710B2 (ja) 通信用スレーブ
KR101042927B1 (ko) 전력선 통신장치 및 방법
JP6790662B2 (ja) 電子機器
JP6076309B2 (ja) 接続関係判別システム、及び、接続関係判別方法
JP2013142608A (ja) 電圧監視装置
US9331580B2 (en) Switching power supply system and control circuit of the switching power supply system
US9584009B2 (en) Line current reference generator
CN211152265U (zh) 一种功率因数优化电路及应用其的led驱动电路
CN105281377B (zh) 输入/输出讯号处理电路与输入/输出讯号处理方法
JP6786913B2 (ja) 信号伝達回路及び計装機器
CN114879003B (zh) 一种纺织电控系统用可控硅的导通角检测设备及方法
EP3579508B1 (en) Pulse signal output circuit
JP2010078197A (ja) 通信装置及びそれを備えた空気調和機

Legal Events

Date Code Title Description
A621 Written request for application examination

Free format text: JAPANESE INTERMEDIATE CODE: A621

Effective date: 20180330

A977 Report on retrieval

Free format text: JAPANESE INTERMEDIATE CODE: A971007

Effective date: 20190121

TRDD Decision of grant or rejection written
A01 Written decision to grant a patent or to grant a registration (utility model)

Free format text: JAPANESE INTERMEDIATE CODE: A01

Effective date: 20190129

A61 First payment of annual fees (during grant procedure)

Free format text: JAPANESE INTERMEDIATE CODE: A61

Effective date: 20190211

R151 Written notification of patent or utility model registration

Ref document number: 6488932

Country of ref document: JP

Free format text: JAPANESE INTERMEDIATE CODE: R151