JP4635408B2 - 吸入フィルタ - Google Patents

吸入フィルタ Download PDF

Info

Publication number
JP4635408B2
JP4635408B2 JP2003085407A JP2003085407A JP4635408B2 JP 4635408 B2 JP4635408 B2 JP 4635408B2 JP 2003085407 A JP2003085407 A JP 2003085407A JP 2003085407 A JP2003085407 A JP 2003085407A JP 4635408 B2 JP4635408 B2 JP 4635408B2
Authority
JP
Japan
Prior art keywords
filter element
room
filter
opening
suction
Prior art date
Legal status (The legal status is an assumption and is not a legal conclusion. Google has not performed a legal analysis and makes no representation as to the accuracy of the status listed.)
Expired - Fee Related
Application number
JP2003085407A
Other languages
English (en)
Other versions
JP2004290790A (ja
Inventor
和三 長谷川
善孝 佐々木
良行 小河
敏礼 武富
Current Assignee (The listed assignees may be inaccurate. Google has not performed a legal analysis and makes no representation or warranty as to the accuracy of the list.)
IHI Corp
Original Assignee
IHI Corp
Priority date (The priority date is an assumption and is not a legal conclusion. Google has not performed a legal analysis and makes no representation as to the accuracy of the date listed.)
Filing date
Publication date
Priority to JP2003085407A priority Critical patent/JP4635408B2/ja
Application filed by IHI Corp filed Critical IHI Corp
Priority to EP04722032A priority patent/EP1634634B1/en
Priority to CN2007101370383A priority patent/CN101105191B/zh
Priority to ES04722032T priority patent/ES2385560T3/es
Priority to CN 200480008036 priority patent/CN1764497A/zh
Priority to KR1020087010210A priority patent/KR100892231B1/ko
Priority to KR1020057017838A priority patent/KR100892574B1/ko
Priority to AT04722032T priority patent/ATE554845T1/de
Priority to PCT/JP2004/003771 priority patent/WO2004085031A1/ja
Priority to EP08016031A priority patent/EP1997548A1/en
Priority to US10/544,786 priority patent/US7621717B2/en
Publication of JP2004290790A publication Critical patent/JP2004290790A/ja
Priority to HK08107713.3A priority patent/HK1117584B/xx
Priority to US12/554,053 priority patent/US7967551B2/en
Priority to US12/554,089 priority patent/US20090320690A1/en
Application granted granted Critical
Publication of JP4635408B2 publication Critical patent/JP4635408B2/ja
Anticipated expiration legal-status Critical
Expired - Fee Related legal-status Critical Current

Links

Images

Landscapes

  • Structures Of Non-Positive Displacement Pumps (AREA)
  • Filtering Of Dispersed Particles In Gases (AREA)

Description

【0001】
【発明の属する技術分野】
本発明は圧縮機の吸入ラインの吸入側に設けられる吸入フィルタに関するものである。
【0002】
【従来の技術】
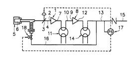
たとえば、ターボ圧縮機のうち、2段式のターボ圧縮機は、図3に一例の概要を示す如き構成のものが提案されている。すなわち、第1段圧縮機1の吸入口2には、途中に吸入弁3を有する吸入ライン4を接続してあって、該吸入ライン4の吸入側となる一端側に、ダスト等の異物を取り除くフィルタエレメント6を備えた吸入フィルタ5が取り付けてあり、第1段圧縮機1の吐出口7と第2段圧縮機8の吸入口9とを結ぶライン10には、第2段圧縮機8に入る圧縮空気を冷却して体積を収縮させるべくインタークーラ11が設けてある。更に、第2段圧縮機8の吐出口12に接続した吐出ライン13には、アフタークーラ14が設けてあり、該アフタークーラ14の下流側は、圧縮空気供給ライン15と放風ライン16とに分岐されていて、該分岐個所よりも下流側となる吐出ライン13に取り付けた圧力スイッチ17により、上記吸入弁3と、放風ライン16に設けた放風弁18の各開閉を制御するようにしたものが提案されている(特許文献1参照)。
【0003】
上記特許文献1に開示されている如く、従来のターボ圧縮機に用いられている吸入フィルタ5は、図4に示す如く、吸入部20を有するケーシング19と、該ケーシング19の中央部に設けてあって、吸入ライン4に連通させられる吐出部21と、該吐出部21に連通するよう外周に開口部を有する大口径のフィルタエレメント取付部22と、該フィルタエレメント取付部22の外側に嵌合して取り付けてある大型の筒形状のフィルタエレメント6とからなる構成としてあり、ケーシング19の一部に開口した吸入部20から吸入した空気を、フィルタエレメント6を通して吸い込んで吐出部21へ導くようにし、この間に空気中のダスト等の異物を除去するようにしてある。
【0004】
【特許文献1】
特開平8−121398号公報
【0005】
【発明が解決しようとする課題】
ところが、上記従来の吸入フィルタ5は、1つの吐出部21に対し、図示の如くフィルタエレメント6が1本の場合がほとんどであるため、圧縮機運転中にフィルタエレメント6に目詰り等が生じて交換の必要が生じた際に、圧縮機の運転を停止できればよいが、圧縮機の運転中に1本のフィルタエレメント6の交換を余儀なくされる場合がある。かかる場合には、1本のフィルタエレメント6の交換に際してフィルタエレメント6を取り外すと、空気の吸い込みを継続する必要上、該取り外されたフィルタエレメント取付部22の開口部をカバーで塞ぐことができないため、フィルタエレメント取付部22の開口部を通って多くの空気が吸い込まれることになる。そのため、本来、フィルタエレメント6で取り除かれるべきダスト等の異物が、フィルタエレメント交換中は除去されないことになって、多くの異物を吸い込むおそれがある。又、フィルタエレメント6は大型で且つ取扱いが難しいために、交換作業時にクレーン等の使用が必要となる等、交換作業に多くの時間と労力を必要としていた。
【0006】
そこで、本発明は、圧縮機の運転中にフィルタエレメントを交換するときでも、多くの異物を吸い込むおそれを低減もしくはなくすと共に、交換作業を簡単に且つ短時間に行うことができるようにしようとするものである。
【0007】
【課題を解決するための手段】
本発明は、上記課題を解決するために、前後方向の一側に吸入部と吐出部を有するケーシングの内側中央部に、密閉構造とした矩形状の部屋を設けて、該ケーシングの内部を部屋の内側と外側とに区画し、上記部屋の左右方向の両側面に複数個の開口を設け、且つ該部屋の各開口部の外側面に、外周部にフィルタエレメントを取外し可能に嵌合して取り付けている複数個のフィルタエレメント取付部を、左右方向へ水平状態に突出するように個別に取り付けて備えて、該各フィルタエレメントを通して吸い込まれた空気のみをフィルタエレメント取付部内から上記部屋の左右方向両側面の開口を通して該部屋内に導くようにし、更に、上記部屋の前後方向の一側に、吐出部に連通させるための開口を設けて、該部屋に導かれた空気を該開口を経て吐出部へ導くようにした構成とする。これにより、フィルタエレメントを交換するとき、1つのフィルタエレメントの交換を行っても他のフィルタエレメントで空気の吸い込みを行わせることができる。又、交換中の1つのフィルタエレメント取付部で吸い込む空気量を少なくすることができるので、異物の吸い込み確率を低くすることができる。この際、フィルタエレメントを取り外したフィルタエレメント取付部の開口部を塞ぐようにしても、全体の抵抗値は小さく圧縮機の運転に与える影響は少なく、該開口部を塞ぐようにすれば、当該フィルタエレメントを外したフィルタエレメント取付部を通して異物を吸い込むことがなくなる。
【0008】
又、上記構成としてあることにより、部屋の両側のフィルタエレメントを多数本とすることが可能となり、このことから、1本1本のフィルタエレメントを小さくすることができるため、フィルタエレメント取付部の開口部面積をより小さくすることができることになり、これに伴いフィルタエレメント交換時の異物の吸い込み確率をより低下させることが可能となる。
【0009】
更に、ケーシングの左右方向の両側部に複数個のフィルタエレメント取付部の外周部に取外し可能に嵌合して取り付けてあるフィルタエレメントの設置領域に対応する大きさの窓設け、且つ該窓に密閉式のを開閉可能に取り付けるようにした構成とする。1本1本のフィルタエレメントの交換を窓を通して容易に行うことができることになる。
【0010】
【発明の実施の形態】
以下、本発明の実施の形態を図面を参照して説明する。
【0011】
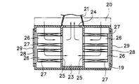
図1及び図2は本発明の実施の一形態を示すもので、吸入部20と吐出部21を有するケーシング19内の中央部に、所要の厚さ及び高さを有する密閉構造とした部屋23を設けて、該ケーシング19の内側を、部屋23の内側と外側に区画するようにする。上記ケーシング19内に設置した部屋23の前後方向の一側に吐出部21に連通させるための開口24を設けると共に、該部屋23の前後方向と直交する厚み方向となる左右の両側面に、部屋23の外側に取り付けるフィルタエレメント取付部26と連通させる開口25を各々4個設該各開口25部の外側面に、円筒状としてあって周方向に開口部を有する小径のフィルタエレメント取付部26を、左右方向へ水平状態に突出するように取り付ける。上記各フィルタエレメント取付部26の外周部に、円筒状とした小径のフィルタエレメント27を各々取外し可能に嵌合して取り付け、上記吸入部20から流入した空気が部屋23の外側で左右に分かれてから各フィルタエレメント27より吸い込まれて、フィルタエレメント取付部26内を通り各開口25より部屋23内に入り、該部屋23から開口24を経て吐出部21へ至り、ここから吸入ライン4(図3参照)へ送られるようにした構成とする。
【0012】
更に、上記ケーシング19の左右両側壁に4本のフィルタエレメント27の設置領域よりも大きい窓28を設け、該窓28に密閉式の蓋29を開閉可能に取り付けるようにしてある。
【0013】
30は本発明の吸入フィルタを取り扱うときの吊ピースである。
【0014】
図3に示す如き圧縮機の運転中は、本発明の吸入フィルタ5の吸入部20から流入する空気を、左右合計8個のフィルタエレメント27を個別に通すことによりダスト等の異物を取り除くようにしてから部屋23の内部へ導入し、しかる後、清浄化された空気を開口24より吐出部21を経て圧縮機側へ流すようにする。これにより第1段圧縮機1には異物が混入していない空気が導入されることになる。この際、8本のフィルタエレメント27は、左右両側に4本組として配してあり、吸入部20から流入した空気を左右の片側で4本のフィルタエレメント27により一斉に吸い込まれるようになるので、1個所に8本のフィルタエレメント27が集中して配置するようにした場合に比して空気の吸入抵抗を減らすことができる。
【0015】
圧縮機の運転中にフィルタエレメント27の交換の必要が生じた場合には、同時にすべてのフィルタエレメント27を交換することなく、交換の必要なフィルタエレメント27を1本ずつ単独に取り外して新しいフィルタエレメント27に交換するようにする。この場合は、交換を必要とするフィルタエレメント27をフィルタエレメント取付部26から取り外すようにする。この際、交換を必要とするフィルタエレメント27が存在している側の蓋29を開けて窓28の外から目的のフィルタエレメント27をフィルタエレメント取付部26より取り外すようにするので、容易に取り外すことができる。次に、このフィルタエレメント27を取り外したフィルタエレメント取付部26に、新しいフィルタエレメント27又は補修し終えたフィルタエレメント27を取り付けることにより1つのフィルタエレメント27の交換を行うことができる。
【0016】
上記において、フィルタエレメント27が取り外されたフィルタエレメント取付部26には、該フィルタエレメント取付部26の開口部を覆うようにするカバーを取り付けておくようにすることができ、又、カバーを取り付けることなくそのままにしておくようにすることもできる。
【0017】
フィルタエレメント27を取り外したところのフィルタエレメント取付部26にカバーをしないでおく場合には、交換を必要とするフィルタエレメント27を取り外して、ケーシング19の窓28より取り出した後は、新たなフィルタエレメント27を当該フィルタエレメント取付部26への取付け作業に入るまでは上記窓28を蓋29で閉じておくようにする。これにより吸い込まれる空気の一部は、フィルタエレメント27のないフィルタエレメント取付部26に吸い込まれることになるが、1つひとつのフィルタエレメント取付部26の開口部面積は小さくしてあるので、ここを流れる空気量を少なくすることができて、異物の吸い込み確率を低下させることができる。又、必要に応じて各開口25の部分にダスト除去物を取り付けるようにすることもできる。
【0018】
一方、フィルタエレメント27を取り外したフィルタエレメント取付部26の開口部をカバーで覆い空気の吸い込みを防止するようにしておくと、当該フィルタエレメント取付部26では空気の吸い込みが行われないので、異物の吸い込みを未然に防止することができる。この際、ケーシング19に吸い込まれた空気は、他の7本のフィルタエレメント27を通して吸い込まれるので、空気の吸い込みに支障を来たすようなことはない。
【0019】
又、本発明の吸入フィルタ5においては、フィルタエレメント27を小径の8本に分割して複数個所に配設した構成としてあるので、個々のフィルタエレメント27の重量を軽くでき且つ取り扱いが容易となるように小型化することができて、クレーン等の大型機械を用いることなく、手作業で容易に交換作業を行うことができる。
【0020】
なお、本発明は上記実施の形態にのみ限定されるものではなく、たとえば、左右4本、合計8本のフィルタエレメント27を備えた場合を示したが、8本に限られることなく、任意の本数とすることができること、各フィルタエレメント27の径は等しいものとして示してあるが、異径のフィルタエレメントの組み合わせとしてもよいこと、その他本発明の要旨を逸脱しない範囲内において種々の変更を加え得ることは勿論である。
【0021】
【発明の効果】
以上述べた如く、本発明の吸入フィルタによれば、次の如き優れた効果を奏し得る。
(1)前後方向の一側に吸入部と吐出部を有するケーシングの内側中央部に、密閉構造とした矩形状の部屋を設けて、該ケーシングの内部を部屋の内側と外側とに区画し、上記部屋の左右方向の両側面に複数個の開口を設け、且つ該部屋の各開口部の外側面に、外周部にフィルタエレメントを取外し可能に嵌合して取り付けている複数個のフィルタエレメント取付部を、左右方向へ水平状態に突出するように個別に取り付けて備えて、該各フィルタエレメントを通して吸い込まれた空気のみをフィルタエレメント取付部内から上記部屋の左右方向両側面の開口を通して該部屋内に導くようにし、更に、上記部屋の前後方向の一側に、吐出部に連通させるための開口を設けて、該部屋に導かれた空気を該開口を経て吐出部へ導くようにした構成としてあるので、空気吸い込み中にフィルタエレメントを交換するとき、一部のフィルタエレメントを交換して他のフィルタエレメントを残して空気の吸い込みを行わせることができ、これに伴い交換中の1つのフィルタエレメント取付部で吸い込む空気量を少なくすることができて、異物の吸い込み確率を低下させることができる。
(2)上記(1)において、フィルタエレメントが取り外されたフィルタエレメント取付部の開口部をカバーで塞ぐようにすると、当該フィルタエレメントが取り外されたフィルタエレメント取付部の開口部を通して異物を吸い込むことを防止することができる。
(3)上記(1)のような構成としてあることにより、部屋の両側のフィルタエレメントを多数本並べて備えることが容易に可能となって、1本1本のフィルタエレメントを小型にすることができて交換時の取り扱いがより楽になり、又、対応するフィルタエレメント取付部の開口部面積をより小さくすることができて、フィルタエレメント交換時における該フィルタエレメント取付部からの異物の吸い込み確率をより低下させることができる。
(4)更に、ケーシングの左右方向の両側部に、複数個のフィルタエレメント取付部の外周部に取外し可能に嵌合して取り付けてあるフィルタエレメントの設置領域に対応する大きさの窓を設け、且つ該窓に密閉式の蓋を開閉可能に取り付けるようにした構成とすることにより、フィルタエレメントを1本1本窓を通して容易に交換することができる。
【図面の簡単な説明】
【図1】本発明の吸入フィルタの実施の一形態を示す一部切断斜視図である。
【図2】図1のII方向からの切断平面図である。
【図3】従来のターボ圧縮機の一例を示す概略図である。
【図4】従来の吸入フィルタの概略を示す断面図である。
【符号の説明】
19 ケーシング
20 吸入部
21 吐出部
23 部屋
24 開口
25 開口
26 フィルタエレメント取付部
27 フィルタエレメント
28 窓
29 蓋

Claims (2)

  1. 前後方向の一側に吸入部と吐出部を有するケーシングの内側中央部に、密閉構造とした矩形状の部屋を設けて、該ケーシングの内部を部屋の内側と外側とに区画し、上記部屋の左右方向の両側面に複数個の開口を設け、且つ該部屋の各開口部の外側面に、外周部にフィルタエレメントを取外し可能に嵌合して取り付けている複数個のフィルタエレメント取付部を、左右方向へ水平状態に突出するように個別に取り付けて備えて、該各フィルタエレメントを通して吸い込まれた空気のみをフィルタエレメント取付部内から上記部屋の左右方向両側面の開口を通して該部屋内に導くようにし、更に、上記部屋の前後方向の一側に、吐出部に連通させるための開口を設けて、該部屋に導かれた空気を該開口を経て吐出部へ導くようにした構成を有することを特徴とする吸入フィルタ。
  2. ケーシングの左右方向の両側部に、複数個のフィルタエレメント取付部の外周部に取外し可能に嵌合して取り付けてあるフィルタエレメントの設置領域に対応する大きさの窓を設け、且つ該窓に密閉式の蓋を開閉可能に取り付けるようにした請求項1記載の吸入フィルタ。
JP2003085407A 2003-03-26 2003-03-26 吸入フィルタ Expired - Fee Related JP4635408B2 (ja)

Priority Applications (14)

Application Number Priority Date Filing Date Title
JP2003085407A JP4635408B2 (ja) 2003-03-26 2003-03-26 吸入フィルタ
US10/544,786 US7621717B2 (en) 2003-03-26 2004-03-19 Suction filter, turbo compressor, and method of packaging the compressor
ES04722032T ES2385560T3 (es) 2003-03-26 2004-03-19 Filtro de succión, turbocompresor y método para ensamblaje compacto del mismo
CN 200480008036 CN1764497A (zh) 2003-03-26 2004-03-19 吸入过滤器、涡轮压缩机及其装配方法
KR1020087010210A KR100892231B1 (ko) 2003-03-26 2004-03-19 흡입 필터
KR1020057017838A KR100892574B1 (ko) 2003-03-26 2004-03-19 터보 압축기 및 그 패키징 방법
AT04722032T ATE554845T1 (de) 2003-03-26 2004-03-19 Saugfilter, turboverdichter und verfahren zur verpackung des verdichters
PCT/JP2004/003771 WO2004085031A1 (ja) 2003-03-26 2004-03-19 吸入フィルタ、ターボ圧縮機及びそのパッケージング方法
EP04722032A EP1634634B1 (en) 2003-03-26 2004-03-19 Suction filter, turbo compressor, and method of packaging the compressor
CN2007101370383A CN101105191B (zh) 2003-03-26 2004-03-19 涡轮压缩机及其装配方法
EP08016031A EP1997548A1 (en) 2003-03-26 2004-03-19 Suction filter
HK08107713.3A HK1117584B (en) 2003-03-26 2008-07-14 Turbo compressor and packaging method thereof
US12/554,053 US7967551B2 (en) 2003-03-26 2009-09-04 Suction filter, turbocompressor, and method for compact assembling of the same
US12/554,089 US20090320690A1 (en) 2003-03-26 2009-09-04 Suction filter, turbo compressor and method for compact assembling of the same

Applications Claiming Priority (1)

Application Number Priority Date Filing Date Title
JP2003085407A JP4635408B2 (ja) 2003-03-26 2003-03-26 吸入フィルタ

Publications (2)

Publication Number Publication Date
JP2004290790A JP2004290790A (ja) 2004-10-21
JP4635408B2 true JP4635408B2 (ja) 2011-02-23

Family

ID=33400338

Family Applications (1)

Application Number Title Priority Date Filing Date
JP2003085407A Expired - Fee Related JP4635408B2 (ja) 2003-03-26 2003-03-26 吸入フィルタ

Country Status (2)

Country Link
JP (1) JP4635408B2 (ja)
CN (2) CN101105191B (ja)

Families Citing this family (5)

* Cited by examiner, † Cited by third party
Publication number Priority date Publication date Assignee Title
KR100886197B1 (ko) 2008-05-29 2009-02-27 주식회사 우양이엠에스 집진장치
JP5802414B2 (ja) * 2011-03-30 2015-10-28 アルバックテクノ株式会社 オイルミストトラップ
JP5672171B2 (ja) * 2011-06-28 2015-02-18 株式会社Ihi ターボ圧縮機
CN103047189A (zh) * 2011-10-17 2013-04-17 复盛易利达(上海)压缩机有限公司 集成后部冷却器的离心式压缩机
CN106121998A (zh) * 2016-08-18 2016-11-16 湖南天宏泵业制造有限公司 一种泵体机封润滑冷却液供给过滤系统

Family Cites Families (9)

* Cited by examiner, † Cited by third party
Publication number Priority date Publication date Assignee Title
US1425855A (en) * 1920-12-01 1922-08-15 Graemiger Benjamin Cooling device in multistage centrifugal compressors
US2014639A (en) * 1934-03-13 1935-09-17 Charles A Stumm Control and mixing apparatus for hot and cold water
JPS5757777Y2 (ja) * 1978-03-22 1982-12-11
JPS58178319U (ja) * 1982-05-26 1983-11-29 西中 謙 面屑および鉋屑等の簡易集塵装置
JPS5944527U (ja) * 1982-09-13 1984-03-24 東洋電機製造株式会社 電動送風機用エア−フイルタエレメント
JPS6111922U (ja) * 1984-06-28 1986-01-24 帝国ピストンリング株式会社 オイルミスト集塵装置
JPH0663330A (ja) * 1992-08-21 1994-03-08 Ishikawajima Harima Heavy Ind Co Ltd フィルタ
WO2001022008A1 (en) * 1999-09-24 2001-03-29 Sanyo Electric Co., Ltd. Multi-stage compression refrigerating device
SG89409A1 (en) * 2000-10-13 2002-06-18 Mitsubishi Heavy Ind Ltd Multistage compression refrigeration machine for supplying refrigerant from intercooler to cool rotating machine and lubricating oil

Also Published As

Publication number Publication date
CN101105191A (zh) 2008-01-16
JP2004290790A (ja) 2004-10-21
CN1764497A (zh) 2006-04-26
CN101105191B (zh) 2011-01-26

Similar Documents

Publication Publication Date Title
US7967551B2 (en) Suction filter, turbocompressor, and method for compact assembling of the same
US8257456B2 (en) Vacuum system using a filter cartridge
US5676115A (en) Work apparatus having an internal combustion engine
JP4635408B2 (ja) 吸入フィルタ
EP1321089B1 (en) Motor housing for vacuum cleaner
KR102014503B1 (ko) 환기시스템의 급기구필터 자동청소장치
JP2001152982A (ja) エンジンのエアプレクリーナー
CN103321797A (zh) 带风机引射排尘装置的车辆发动机进气系统
CN113639368B (zh) 一种手术室用节能环保空气净化装置
KR20080071281A (ko) 에어클리너
CN112438654A (zh) 一种清洁设备
CN209771716U (zh) 一种可收集灰尘的除微尘器
CN216171016U (zh) 一种新型超长寿命空气过滤装置
US7371269B2 (en) Electromagnetic vibrating pump
CN111365149B (zh) 免拆卸快速更新滤芯的空气滤清器
CN210164610U (zh) 一种空压机
KR102081942B1 (ko) 청소기
CN216842216U (zh) 进气空滤箱组件及空气压缩机组
JP3369662B2 (ja) 安全キャビネット
CN216326011U (zh) 一种机盖滚边机器人用焊接防护结构
CN223326186U (zh) 一种新型铜散热器加工用吸盘装置
CN217503953U (zh) 一种柜式风机
JP2003047815A (ja) 複数段式集塵装置
CN214665027U (zh) 一种空气净化机
CN212867823U (zh) 空压机的进气消音结构及双缸无油空压机

Legal Events

Date Code Title Description
A621 Written request for application examination

Free format text: JAPANESE INTERMEDIATE CODE: A621

Effective date: 20060222

A131 Notification of reasons for refusal

Free format text: JAPANESE INTERMEDIATE CODE: A131

Effective date: 20090331

A521 Request for written amendment filed

Free format text: JAPANESE INTERMEDIATE CODE: A523

Effective date: 20090529

A131 Notification of reasons for refusal

Free format text: JAPANESE INTERMEDIATE CODE: A131

Effective date: 20100202

A521 Request for written amendment filed

Free format text: JAPANESE INTERMEDIATE CODE: A523

Effective date: 20100329

A131 Notification of reasons for refusal

Free format text: JAPANESE INTERMEDIATE CODE: A131

Effective date: 20100907

A521 Request for written amendment filed

Free format text: JAPANESE INTERMEDIATE CODE: A523

Effective date: 20101005

TRDD Decision of grant or rejection written
A01 Written decision to grant a patent or to grant a registration (utility model)

Free format text: JAPANESE INTERMEDIATE CODE: A01

Effective date: 20101026

A01 Written decision to grant a patent or to grant a registration (utility model)

Free format text: JAPANESE INTERMEDIATE CODE: A01

A61 First payment of annual fees (during grant procedure)

Free format text: JAPANESE INTERMEDIATE CODE: A61

Effective date: 20101108

FPAY Renewal fee payment (event date is renewal date of database)

Free format text: PAYMENT UNTIL: 20131203

Year of fee payment: 3

R151 Written notification of patent or utility model registration

Ref document number: 4635408

Country of ref document: JP

Free format text: JAPANESE INTERMEDIATE CODE: R151

FPAY Renewal fee payment (event date is renewal date of database)

Free format text: PAYMENT UNTIL: 20131203

Year of fee payment: 3

S111 Request for change of ownership or part of ownership

Free format text: JAPANESE INTERMEDIATE CODE: R313111

R350 Written notification of registration of transfer

Free format text: JAPANESE INTERMEDIATE CODE: R350

R250 Receipt of annual fees

Free format text: JAPANESE INTERMEDIATE CODE: R250

LAPS Cancellation because of no payment of annual fees