JP2010037627A - 成膜装置及び膜厚測定方法 - Google Patents

成膜装置及び膜厚測定方法 Download PDF

Info

Publication number
JP2010037627A
JP2010037627A JP2008204208A JP2008204208A JP2010037627A JP 2010037627 A JP2010037627 A JP 2010037627A JP 2008204208 A JP2008204208 A JP 2008204208A JP 2008204208 A JP2008204208 A JP 2008204208A JP 2010037627 A JP2010037627 A JP 2010037627A
Authority
JP
Japan
Prior art keywords
crystal monitor
substrate
substrate dome
dome
vacuum chamber
Prior art date
Legal status (The legal status is an assumption and is not a legal conclusion. Google has not performed a legal analysis and makes no representation as to the accuracy of the status listed.)
Granted
Application number
JP2008204208A
Other languages
English (en)
Other versions
JP5156897B2 (ja
Inventor
Osamu Shirai
修 白井
Toshiaki Arakawa
俊明 荒川
Current Assignee (The listed assignees may be inaccurate. Google has not performed a legal analysis and makes no representation or warranty as to the accuracy of the list.)
Showa Shinku Co Ltd
Original Assignee
Showa Shinku Co Ltd
Priority date (The priority date is an assumption and is not a legal conclusion. Google has not performed a legal analysis and makes no representation as to the accuracy of the date listed.)
Filing date
Publication date
Application filed by Showa Shinku Co Ltd filed Critical Showa Shinku Co Ltd
Priority to JP2008204208A priority Critical patent/JP5156897B2/ja
Publication of JP2010037627A publication Critical patent/JP2010037627A/ja
Application granted granted Critical
Publication of JP5156897B2 publication Critical patent/JP5156897B2/ja
Active legal-status Critical Current
Anticipated expiration legal-status Critical

Links

Images

Landscapes

  • Physical Vapour Deposition (AREA)

Abstract

【課題】水晶モニタを基板ドームの中央部に配置しても高精度な膜厚測定ができる成膜装置を提供する。
【解決手段】真空槽1、真空槽1内の蒸発源、蒸発源に対向配置され成膜対象基板が搭載される基板ドーム、基板ドームにイオンを照射するためのイオン生成手段、基板ドームの中央部に配置された水晶モニタ5、及び水晶モニタの発振周波数を測定する測定手段6を備えた成膜装置において、水晶モニタ5が真空槽1及び基板ドームから電気的に絶縁される構成とした。
【選択図】図2

Description

本発明は、概略として薄膜の成膜装置及びそれに使用される膜厚測定方法に関し、より具体的には高精度な膜厚測定を実現するための技術に関する。
図6は従来の成膜装置200の図である。成膜装置200は、図示しない真空排気装置などに接続された密閉容器からなる真空槽1、真空槽1の底面に配置され蒸着材料を蒸発させるための蒸発源2、蒸発源2に対向配置され成膜基板31を保持する基板ドーム3、基板ドーム3に高周波電圧を印加するためのRF電源4、水晶振動子からなる水晶モニタ5、及び水晶モニタ5の発振周波数を測定するための測定手段60からなる(例えば、特許文献1)。
RF電源4は、高周波(例えば、13.56MHz/1KW)を図示しないマッチングボックスを介して基板ドーム3に印加して基板ドーム3と蒸発源2との空間にグロー放電を発生させ、プラズマ状態を形成するために設けられる。これにより、基板ドーム3に搭載された成膜基板31表面には自己誘起された負の直流電界が生じ、その高いエネルギーで成膜基板31上に高充填密度の薄膜が形成される。
測定手段60は、水晶モニタ5の水晶振動子表面に堆積される蒸発材料によって発振周波数が変化する性質を利用して膜厚測定を行うものである。そして、膜厚測定結果に基づき、図示しない制御系によって蒸発速度の制御が行われる。
図7は水晶モニタ5周辺の電気的な接続構成を示すものである。水晶モニタ5は電極A及びBを有し、双方が測定手段60に接続され、成膜面側の電極Aが真空槽1に電気的に接続されて接地電位となる。なお、説明の便宜上、上記の電気的な接続を配線によって示したが、導電部材等を介して接続してもよい。
測定手段60において、電極A及びBからの配線が同軸ケーブル61を介して発振回路62及び計測制御部64に接続される。計測制御部64は図示しない制御系に接続される。
特開2004−354372号公報
ところで、モニタ精度の向上を目的に、水晶モニタ5の配置を見直すことが検討されている。図8は真空槽1内部における蒸発源2からの蒸発分布21を示すものである。蒸発源に対して基板平面を水平に設定した場合、蒸発点の直上にある点の膜厚t0と基板平面上の任意の点の膜厚t1はt1/t0=Cosθで表される。蒸発分布21は蒸発材料等によって多少異なるものの、Cosθで表され、水晶モニタ5は蒸発分布21の端の方にしか含まれないことになる。従って、このような水晶モニタの配置では、蒸発材料が確実に堆積されず、精度の高い膜厚測定ができないという問題があった。
そこで、図1に示すように、水晶モニタ5を(基板ドーム3とは電気的に絶縁した状態で)基板ドーム3の中央部に配置すると、水晶モニタ5が蒸発分布21の中心に位置することになり、精度の高い膜厚測定が可能となる。
しかし、水晶モニタ5を基板ドーム3の中央部に配置すると、水晶モニタ5と基板3ドームとの距離が接近したことに起因して以下のような問題が発生することが分かった。
図1の構成において図7の接続を用いると、基板ドーム3の電位は水晶モニタ5の電位(即ち、真空槽1の接地電位)よりも低くなる。基板ドーム3にはRF電源4からの高周波電圧が印加されるが、上述したプラズマによる負の電界の作用により、基板ドーム3には高周波電圧が負側にオフセットした電圧Vが発生する。この負側の直流成分は印加する高周波電力、基板ドーム3と接地電位との面積比や蒸発材料等によって異なる。
プラズマ中のイオン(+電位)は電圧Vによって加速され基板ドーム3に入射するが、その際基板ドーム3近傍の水晶モニタ5(接地電位)にもイオンは入射する。
その結果として、水晶モニタの電極A上の堆積膜がイオンの入射によってエッチングされてしまい、正常な膜厚測定ができないという問題があった。
そこで、本発明は、水晶モニタ5を基板ドーム3の中央部に配置しても正常な膜厚測定が可能な成膜装置を提供することを課題とする。言い換えると、本発明は、水晶モニタ5が蒸発源2からの蒸着物を確実に捉えつつもプラズマ中のイオンの入射によるエッチングを避ける構成を実現することを課題とする。
本発明の第1の側面は、真空槽、真空槽内の蒸発源、蒸発源に対向配置され成膜対象基板が搭載される基板ドーム、基板ドームにイオンを照射するためのイオン生成手段、基板ドームの中央部に配置された水晶モニタ、及び水晶モニタの発振周波数を測定する測定手段を備えた成膜装置であって、水晶モニタが真空槽及び基板ドームから電気的に絶縁されている成膜装置である。
本発明の第2の側面は、真空槽、真空槽内の蒸発源、蒸発源に対向配置され成膜対象基板が搭載される基板ドーム、基板ドームにイオンを照射するためのイオン生成手段、基板ドームの中央部に配置された水晶モニタ、及び水晶モニタの発振周波数を測定する測定手段を備えた成膜装置であって、さらに、水晶モニタに該水晶モニタへのイオンの入射を遮断する電圧(Vext)以上の電圧を印加するバイアス電源を備えた成膜装置である。
上記第1又は第2の側面の成膜装置において、イオン生成手段が基板ドームに高周波電圧を印加するためのRF電源であり、RF電源の出力端の一方が基板ドームに接続され、他方が接地電位である真空槽に接続され、水晶モニタが真空槽及び基板ドームから電気的に絶縁される構成とした。
本発明の第3の側面は、成膜装置における膜厚測定方法であって、(A)基板ドームに搭載された成膜対象基板に対して蒸発源から蒸着材料を蒸発させるとともに、基板ドームにイオンを照射するステップ、及び(B)基板ドームの中央部に配置された水晶モニタの発振周波数を測定するステップからなり、ステップ(A)及び(B)において、水晶モニタを真空槽及び基板ドームから電気的に絶縁してフローティング電位とする膜厚測定方法である。
本発明の第4の側面は、成膜装置における膜厚測定方法であって、(A)基板ドームに搭載された成膜対象基板に対して蒸発源から蒸着材料を蒸発させるとともに、基板ドームにイオンを照射するステップ、(B)基板ドームの中央部に配置された水晶モニタの発振周波数を測定するステップ、及び(C)水晶モニタに水晶モニタへのイオンの入射を遮断する電位(Vext)以上の電圧をバイアスするステップからなる膜厚測定方法である。
本発明によると、水晶モニタを基板ドームの中央部に配置した場合でも、水晶モニタが蒸発源からの蒸着物を確実に捉えつつもプラズマ中のイオンの入射によるエッチングを避ける構成としたので、正常かつ正確な膜厚測定を行うことが可能となった。
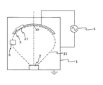
図1に本発明の成膜装置100を示す。真空槽1、蒸発源2、基板ドーム3及びRF電源4については従来例の図6のものと同じであり、説明を省略する。
上述したように、水晶モニタ5は、基板ドーム3とは電気的に絶縁した状態で基板ドーム3の中央部に配置される。
図2は本発明第1の実施例による水晶モニタ5の電気的な接続構成を示す図である。従来例の図7と異なる点は、水晶モニタ5の電極Aが真空槽1から電気的に絶縁され、水晶モニタ5が電気的にフローティングされていることである。なお、実際には、水晶モニタ5は絶縁部材(図示せず)を介して直接又は間接的に真空槽1に支持又は結合されることとなる。
測定手段6において、電極A及びBからの配線は同軸ケーブル61、発振回路62、フォトカプラ63及び同軸ケーブル61を介して計測制御部64に接続される。フォトカプラ63の入力まではフローティングされ、フォトカプラ63の出力からの基準電位は従来と同様のグランドとなる。
上記構成において、フローティング状態にある水晶モニタ5の電極表面にもイオンは微少ながら入射するが、フローティング状態であるため電流は流れず帯電するだけとなる(即ち、以降イオンの入射が無くなりエッチングされなくなる)。
以上より、水晶モニタ5をフローティング電位としたことにより、水晶モニタ5において、蒸発材料の確実な堆積を確保しつつもイオンの入射によるエッチングを回避することができ、精度の高い膜厚測定が可能となった。
図3(a)及び(b)は反射電界型のイオンビーム分析器の原理図である。図3(a)において、電極50が水晶モニタ5に対応する。図3(b)に示すように、可変電圧源Vretの電圧を上昇させていくと、ある点からイオン電流Iiが減少しはじめ、最終的にイオン電流Iiはゼロとなる。この時の電圧をVextとする。このVextは必ずしも接地電位ではなくイオンエネルギーによって変化する。
従って、水晶モニタ5にVextに相当する電圧を印加することにより、イオンの入射を防ぐことが可能となる。
なお、イオンの入射を完全に遮断する電位Vextは実測により求めればよい。同装置内に予めプラズマ励起状態を作りだし、バイアス電源の電圧を変化させながら水晶モニタの発振周波数を測定し、発振周波数の変化がなくなる最も低い電位をVextとすればよい。
図4は本発明第2の実施例の水晶モニタ接続構成を示す図である。図2と異なる点は、水晶モニタ5に直流電圧をバイアスするバイアス電源7を追加した点である。バイアス電圧7によって水晶モニタ5の電位Vをイオンの入射を完全に遮断する電位以上の一定の電圧値に固定するものである。なお、測定手段6の内部は図2と同様である。
本実施例の態様は、バイアス電源7を追加しなければならない点で、実施例1よりもコスト的に不利ではあるものの、確実に本発明の効果を得ることができる。
また、基板ドームの電位(接地に対して負の電位)は印加する高周波電力、基板ドーム3の面積、蒸発材料等によって異なるので、バイアス電源7の出力電圧を可変としてその値を最適化するようにしてもよい。
図5に本発明の第3の実施例を示す。真空槽1、蒸発源2及び基板ドーム3については図1と同じであり、説明を省略する。図1と異なる点は、基板ドームに高周波電圧を印加するRF電源に替えて、イオンガン8を備えた点である。水晶モニタ5は、図2または図4に示される接続構成にて、基板ドーム3及び真空槽1とは電気的に絶縁した状態で基板ドーム3の中央部に配置される。基板ドーム3にはイオンガン8からのイオンビームが照射されるが、水晶モニタ5をフローティング電位としたことにより、若しくは水晶モニタ5にバイアス電圧を印加したことにより、水晶モニタ5へのイオンの入射によるエッチングを回避することができ、精度の高い膜厚測定が可能となる。
第3の実施例ではイオンガンを備えるが、他のイオン生成手段(もしくはプラズマ生成手段)を備え、基板ドームにイオンを照射させる構成であれば、これに限らず本発明の効果が得られる。他のイオン生成手段(もしくはプラズマ生成手段)としては、イオンプレーティング用電極を用いることや、プラズマガンを用いること等が挙げられる。
上記各実施例においては、最も好適な例として、水晶モニタ5の電位をフローティングするもの、及び水晶モニタ5に直流電圧をバイアスするものを示したが、成膜中にV≧Vextとなる構成であれば、他の電圧波形や回路構成のものであってもよく、それらも本発明の範囲に含まれる。
本発明の成膜装置の概略図である。 本発明の第1の実施例の水晶モニタ接続構成を示す図である。 本発明の第1の実施例を説明する図である。 本発明の第2の実施例の水晶モニタ接続構成を示す図である。 本発明の第3の実施例を示す図である。 従来例の成膜装置の概略図である。 従来例の水晶モニタ接続構成を示す図である。 一般的な成膜装置を説明する図である。
符号の説明
1.真空槽
2.蒸発源
3.基板ドーム
4.RF電源
5.水晶モニタ
6.測定手段
7.バイアス電源
8.イオンガン
31.基板
61.同軸ケーブル
62.発振回路
63.フォトカプラ
64.計測制御部
100.成膜装置

Claims (5)

  1. 真空槽、該真空槽内の蒸発源、該蒸発源に対向配置され成膜対象基板が搭載される基板ドーム、該基板ドームにイオンを照射するためのイオン生成手段、該基板ドームの中央部に配置された水晶モニタ、及び該水晶モニタの発振周波数を測定する測定手段を備えた成膜装置であって、
    前記水晶モニタが前記真空槽及び前記基板ドームから電気的に絶縁されている成膜装置。
  2. 真空槽、該真空槽内の蒸発源、該蒸発源に対向配置され成膜対象基板が搭載される基板ドーム、該基板ドームにイオンを照射するためのイオン生成手段、該基板ドームの中央部に配置された水晶モニタ、及び該水晶モニタの発振周波数を測定する測定手段を備えた成膜装置であって、
    さらに、前記水晶モニタに該水晶モニタへのイオンの入射を遮断する電圧(Vext)以上の電圧を印加するバイアス電源を備えた成膜装置。
  3. 請求項1又は2記載の成膜装置において、前記イオン生成手段が前記基板ドームに高周波電圧を印加するためのRF電源であり、該RF電源の出力端の一方が前記基板ドームに接続され、他方が接地電位である前記真空槽に接続され、前記水晶モニタが前記真空槽及び前記基板ドームから電気的に絶縁されている成膜装置。
  4. 成膜装置における膜厚測定方法であって、
    (A)基板ドームに搭載された成膜対象基板に対して蒸発源から蒸着材料を蒸発させるとともに、該基板ドームにイオンを照射するステップ、及び
    (B)該基板ドームの中央部に配置された水晶モニタの発振周波数を測定するステップ
    からなり、
    前記ステップ(A)及び(B)において、前記水晶モニタを前記真空槽及び前記基板ドームから電気的に絶縁してフローティング電位とする膜厚測定方法。
  5. 成膜装置における膜厚測定方法であって、
    (A)基板ドームに搭載された成膜対象基板に対して蒸発源から蒸着材料を蒸発させるとともに、該基板ドームにイオンを照射するステップ、
    (B)該基板ドームの中央部に配置された水晶モニタの発振周波数を測定するステップ、及び
    (C)前記水晶モニタに該水晶モニタへのイオンの入射を遮断する電位(Vext)以上の電圧をバイアスするステップ
    からなる膜厚測定方法。
JP2008204208A 2008-08-07 2008-08-07 成膜装置及び膜厚測定方法 Active JP5156897B2 (ja)

Priority Applications (1)

Application Number Priority Date Filing Date Title
JP2008204208A JP5156897B2 (ja) 2008-08-07 2008-08-07 成膜装置及び膜厚測定方法

Applications Claiming Priority (1)

Application Number Priority Date Filing Date Title
JP2008204208A JP5156897B2 (ja) 2008-08-07 2008-08-07 成膜装置及び膜厚測定方法

Publications (2)

Publication Number Publication Date
JP2010037627A true JP2010037627A (ja) 2010-02-18
JP5156897B2 JP5156897B2 (ja) 2013-03-06

Family

ID=42010474

Family Applications (1)

Application Number Title Priority Date Filing Date
JP2008204208A Active JP5156897B2 (ja) 2008-08-07 2008-08-07 成膜装置及び膜厚測定方法

Country Status (1)

Country Link
JP (1) JP5156897B2 (ja)

Citations (4)

* Cited by examiner, † Cited by third party
Publication number Priority date Publication date Assignee Title
JPH06264226A (ja) * 1993-03-15 1994-09-20 Nikon Corp イオンプレーティング装置
JPH07331421A (ja) * 1994-06-03 1995-12-19 Toshiba Glass Co Ltd 真空蒸着装置
JP2005154804A (ja) * 2003-11-21 2005-06-16 Olympus Corp 光学薄膜成膜装置及び光学薄膜成膜方法
JP2008311384A (ja) * 2007-06-14 2008-12-25 Hitachi High-Technologies Corp プラズマ処理装置

Patent Citations (4)

* Cited by examiner, † Cited by third party
Publication number Priority date Publication date Assignee Title
JPH06264226A (ja) * 1993-03-15 1994-09-20 Nikon Corp イオンプレーティング装置
JPH07331421A (ja) * 1994-06-03 1995-12-19 Toshiba Glass Co Ltd 真空蒸着装置
JP2005154804A (ja) * 2003-11-21 2005-06-16 Olympus Corp 光学薄膜成膜装置及び光学薄膜成膜方法
JP2008311384A (ja) * 2007-06-14 2008-12-25 Hitachi High-Technologies Corp プラズマ処理装置

Also Published As

Publication number Publication date
JP5156897B2 (ja) 2013-03-06

Similar Documents

Publication Publication Date Title
Schulze et al. The electrical asymmetry effect in capacitively coupled radio frequency discharges–measurements of dc self bias, ion energy and ion flux
KR100242272B1 (ko) 반도체 장치의 제조방법과 제조장치
JP3937453B2 (ja) プラズマ中のイオン流の測定方法及び装置
CN101978461B (zh) 在射频等离子体中控制离子能量的方法
TWI505354B (zh) Dry etching apparatus and dry etching method
KR102268345B1 (ko) 전하 중성화 이온 빔에 대한 라디오 주파수 추출 시스템
Zhu et al. Electron density and ion energy dependence on driving frequency in capacitively coupled argon plasmas
JP2010016124A (ja) プラズマ処理装置およびプラズマ処理方法
WO2002059954A1 (en) Plasma processing apparatus and plasma processing method
US7794563B2 (en) Etching depth measuring device, etching apparatus, and etching depth measuring method
Piskin et al. E–H transitions in Ar/O2 and Ar/Cl2 inductively coupled plasmas: Antenna geometry and operating conditions
Harvey et al. Mode transition in an oxygen low-pressure, very high frequency (162 MHz), multi-tile electrode capacitively coupled plasma
KR100838750B1 (ko) 플라즈마처리장치 및 플라즈마처리방법
JP5156897B2 (ja) 成膜装置及び膜厚測定方法
JP6602581B2 (ja) プラズマ処理装置およびプラズマ処理方法
KR100894437B1 (ko) 양의 바이어스 전극에 의한 인출구 주변 국부 방전을 이용한 고휘도 플라즈마 이온빔 발생장치
TW202416337A (zh) 原位電場偵測方法及設備
KR101787876B1 (ko) 정전용량 변화를 이용한 플라즈마 밀도 측정 방법 및 장치, 그리고 측정용 탐침
US6967334B2 (en) Ion source and ion beam device
JP3038828B2 (ja) プラズマ処理方法
KR102213033B1 (ko) 이온빔 스퍼터링 장치
JP2845910B2 (ja) スパッタリング成膜装置
JP2009283838A (ja) 紫外光モニタリングシステム
JPH10228996A (ja) プラズマ空間電位の測定装置
JP2009146755A (ja) 原子フラックス測定装置

Legal Events

Date Code Title Description
A621 Written request for application examination

Free format text: JAPANESE INTERMEDIATE CODE: A621

Effective date: 20110804

A977 Report on retrieval

Free format text: JAPANESE INTERMEDIATE CODE: A971007

Effective date: 20121004

TRDD Decision of grant or rejection written
A01 Written decision to grant a patent or to grant a registration (utility model)

Free format text: JAPANESE INTERMEDIATE CODE: A01

Effective date: 20121009

A61 First payment of annual fees (during grant procedure)

Free format text: JAPANESE INTERMEDIATE CODE: A61

Effective date: 20121022

R150 Certificate of patent or registration of utility model

Ref document number: 5156897

Country of ref document: JP

Free format text: JAPANESE INTERMEDIATE CODE: R150

Free format text: JAPANESE INTERMEDIATE CODE: R150

FPAY Renewal fee payment (event date is renewal date of database)

Free format text: PAYMENT UNTIL: 20151221

Year of fee payment: 3

R250 Receipt of annual fees

Free format text: JAPANESE INTERMEDIATE CODE: R250

R250 Receipt of annual fees

Free format text: JAPANESE INTERMEDIATE CODE: R250

R250 Receipt of annual fees

Free format text: JAPANESE INTERMEDIATE CODE: R250

R250 Receipt of annual fees

Free format text: JAPANESE INTERMEDIATE CODE: R250

R250 Receipt of annual fees

Free format text: JAPANESE INTERMEDIATE CODE: R250

R250 Receipt of annual fees

Free format text: JAPANESE INTERMEDIATE CODE: R250

R250 Receipt of annual fees

Free format text: JAPANESE INTERMEDIATE CODE: R250

R250 Receipt of annual fees

Free format text: JAPANESE INTERMEDIATE CODE: R250

R250 Receipt of annual fees

Free format text: JAPANESE INTERMEDIATE CODE: R250

R250 Receipt of annual fees

Free format text: JAPANESE INTERMEDIATE CODE: R250

R250 Receipt of annual fees

Free format text: JAPANESE INTERMEDIATE CODE: R250