JP2010028810A - Cmos増幅器からフリッカー・ノイズを低減するためのシステム及び方法 - Google Patents

Cmos増幅器からフリッカー・ノイズを低減するためのシステム及び方法 Download PDF

Info

Publication number
JP2010028810A
JP2010028810A JP2009162309A JP2009162309A JP2010028810A JP 2010028810 A JP2010028810 A JP 2010028810A JP 2009162309 A JP2009162309 A JP 2009162309A JP 2009162309 A JP2009162309 A JP 2009162309A JP 2010028810 A JP2010028810 A JP 2010028810A
Authority
JP
Japan
Prior art keywords
bias
noise
cmos
data acquisition
circuit
Prior art date
Legal status (The legal status is an assumption and is not a legal conclusion. Google has not performed a legal analysis and makes no representation as to the accuracy of the status listed.)
Granted
Application number
JP2009162309A
Other languages
English (en)
Other versions
JP5824196B2 (ja
JP2010028810A5 (ja
Inventor
Naresh K Rao
ナレッシュ・ケサヴァン・ラオ
Richard Gordon Cronce
リチャード・ゴードン・クロンス
Jianjun Guo
ジャンジュン・グオ
Current Assignee (The listed assignees may be inaccurate. Google has not performed a legal analysis and makes no representation or warranty as to the accuracy of the list.)
General Electric Co
Original Assignee
General Electric Co
Priority date (The priority date is an assumption and is not a legal conclusion. Google has not performed a legal analysis and makes no representation as to the accuracy of the date listed.)
Filing date
Publication date
Application filed by General Electric Co filed Critical General Electric Co
Publication of JP2010028810A publication Critical patent/JP2010028810A/ja
Publication of JP2010028810A5 publication Critical patent/JP2010028810A5/ja
Application granted granted Critical
Publication of JP5824196B2 publication Critical patent/JP5824196B2/ja
Expired - Fee Related legal-status Critical Current
Anticipated expiration legal-status Critical

Links

Images

Classifications

    • HELECTRICITY
    • H03ELECTRONIC CIRCUITRY
    • H03FAMPLIFIERS
    • H03F1/00Details of amplifiers with only discharge tubes, only semiconductor devices or only unspecified devices as amplifying elements
    • H03F1/30Modifications of amplifiers to reduce influence of variations of temperature or supply voltage or other physical parameters
    • H03F1/301Modifications of amplifiers to reduce influence of variations of temperature or supply voltage or other physical parameters in MOSFET amplifiers

Landscapes

  • Engineering & Computer Science (AREA)
  • Power Engineering (AREA)
  • Amplifiers (AREA)
  • Transforming Light Signals Into Electric Signals (AREA)

Abstract

【課題】相関低周波ノイズの干渉を低減してデータを取得するためのデータ取得回路を提供する。
【解決手段】データ取得回路(10)は、複数の増幅器(14)を有する複数のデータ・チャンネル(12)と、複数の増幅器(14)にバイアス電圧を供給するバイアス回路(16)とを含む。バイアス回路(16)は、バイアス電圧を発生すると共に、複数の増幅器(14)における相関低周波ノイズを低減するようにバイアス電圧間の関係を設定するように構成される。
【選択図】図1

Description

本発明は、一般的に云えば、ノイズ低減手法に関し、より具体的には、相補形金属酸化物半導体(CMOS)増幅器における相関低周波ノイズを低減するための手法に関するものである。
データ取得回路が、高品質のデータ取得及び処理を必要とする広範な用途に使用されている。例えば、医用イメージングの分野では、イメージング・パネルにより入射放射線を検出して、それらをセンサにより測定可能な電荷に変換することができる。データ取得回路により、その後のディジタル・データへの変換及び画像処理のためにセンサから電荷を読み取ることができる。
データ取得システムの第1段が、典型的には、低ノイズ増幅器(LNA)であり、その主な機能は、その後の段のノイズを克服するのに充分な利得を提供し、且つ用途によってはその後の処理のために電荷を電圧に変換することである。この利得を提供することの他に、LNAは出来る限りノイズの付加を少なくすべきであり且つ出来る限り電力消費を少なくすべきである。更に、多チャンネル・データ取得システムでは、電力消費及びダイ寸法を最小にしながら、LNAに起因するノイズが相関しないようにすべきである。これを達成するために、典型的には、伝統的な差動増幅器の代わりに、シングル・エンド型増幅器が各チャンネルに使用される。ノイズ、電力及び面積を更に低減するために、全てのシングル・エンド型増幅器について共通のバイアス回路が使用される。しかしながら、この方式では、バイアス回路内のノイズが、該バイアス回路を共用する全てのチャンネルにわたって相関することになる。詳しく述べると、イメージング領域において、人の目が他の広帯域ノイズ源を平均化すると共に不快な低周波ノイズ源を強調することがあるので、フリッカー・ノイズのような相関低周波ノイズは厄介なものである。これは、取得された画像内に好ましくないアーティファクトを生じさせる。
例えば、ディジタルX線パネルのようなシステムでは、多数のセンサ(例えば、フォトダイオード)が単一の低ノイズ増幅器(LNA)に多重化接続されて、リセットされる。この増幅器をピクセルに接続するスイッチが開放されるとき、該スイッチは低周波ノイズをそのピクセルに対してサンプリングする。これは、リセット後のX線照射によって発生される信号から区別できない。更に、多数のフォトダイオードが低周波ノイズをサンプリングしているので、全てのフォトダイオードからの信号は、人の目が容易に見分けるこのとのできるこの相関成分を持つ。
相関低周波ノイズを最小にするための現在の手法は、バイポーラCMOS(BiCMOS)又は接合型電界効果トランジスタ(JFET)をベースとした増幅器、差動増幅器、或いは共通バイアスの代わりに各々のチャンネル又は増幅器について別々のバイアスを用いることを含む。しかしながら、これらの手法の各々には1つ以上の制約がある。例えば、BiCMOS又はJFET増幅器は高価であり、これによって検出器回路の費用が高くなる。この代わりに、差動増幅器を使用すると、電力要件と他のノイズが増大する。更に、チャンネル毎に別々のバイアス回路を使用すると、電力及び面積要件が増大し、且つ高価になる。
米国特許第7106368号 米国特許第7133075号 米国特許出願公開第20070159253号
従って、相関低周波ノイズの干渉を最小にして、データ取得のために費用効果が高く且つ効率のよい低ノイズ増幅器を提供することが望ましい。
要約すると、本発明手法の一面によれば、データ取得回路を提供する。このデータ取得回路は、複数の増幅器を有する複数のデータ・チャンネルと、複数の増幅器にバイアス電圧を供給するバイアス回路とを含む。バイアス回路は、バイアス電圧を発生すると共に、複数の増幅器における相関低周波ノイズを低減するようにバイアス電圧間の関係を設定するように構成される。
本発明手法の別の面によれば、データ取得回路を提供する。このデータ取得回路は、複数の増幅器を有する複数のデータ・チャンネルと、複数の増幅器に第1のバイアス電圧及び第2のバイアス電圧を供給するバイアス回路とを含む。バイアス回路は、第1のバイアス電圧を発生する主バイアス発生器と、主バイアス発生器に結合されていて、複数の増幅器における相関低周波ノイズを低減するように第1のバイアス電圧に比例する第2のバイアス電圧を発生するバイアス・ノイズ補償器とを含む。
本発明手法の更に別の面によれば、データを取得する方法を提供する。この方法は、バイアス回路により複数の増幅器にバイアス電圧を印加する段階、及び関連した増幅器により複数のセンサから入力電荷を受け取る段階を含む。バイアス回路は、バイアス電圧を発生すると共に、複数の増幅器における相関低周波ノイズを低減するようにバイアス電圧間の関係を設定するように構成される。
本発明のこれらの及び他の特徴、側面及び利点は、添付の図面を参照して以下の詳しい説明を読めばより良く理解されよう。図面において、同じ参照数字は図面全体を通じて同じ部品を表す。
図1は、本発明手法の様々な面に従ったデータ取得回路の概略図である。 図2は、本発明手法の様々な面に従った図1のバイアス回路のより詳しい回路図である。 図3は、本発明手法の様々な面に従った図1の増幅器のより詳しい回路図である。
本発明の様々な実施形態は、一般に、相補形金属酸化物半導体(CMOS)増幅器における相関低周波ノイズ低減手法を対象とする。このような実施形態は、バイポーラ接合型トランジスタ(BJT)をベースとした装置、電界効果トランジスタ(FET)をベースとした装置などのような、様々な半導体装置に用いることができる。更に、このような実施形態は、データ取得、データ受信及び/又は送信、データ変換、データ記憶などのような様々な用途に用いることができる。本書の説明ではデータ取得分野におけるCMOS増幅器に関する例を提供するが、これらの実施形態の他の分野及び他の装置における応用も本発明の範囲内にある。
ここで図1について説明すると、本発明の様々な面に従った模範的なデータ取得回路10の概略図が示されている。データ取得回路10は、1つ以上の増幅器14を有する複数のデータ・チャンネル12(チャンネル1〜N)を含む。実施形態によっては、複数のチャンネル12の各々の中の増幅器14は、その後のディジタル・データへの変換及び処理のためにアナログ・データ(例えば、電荷)を取得するためのイメージング・パネル(図示せず)内のセンサ(例えば、フォトダイオード)に結合することができる。データ取得回路10は更に、複数の増幅器14にバイアス電圧(例えば、VP1及びVN1)を供給するバイアス回路16を含む。具体的に述べると、バイアス回路16は、本発明の様々な面に従って、バイアス電圧を発生すると共に、複数の増幅器14における相関低周波ノイズを低減するようにバイアス電圧間の関係を設定するように構成することができる。
バイアス回路16は、典型的には、最初のバイアス電圧(例えば、Vp及びVN1)を発生する主バイアス発生器18と、主バイアス発生器18に基準電流(Iref)を供給する基準電流発生器20とを含む。その上、バイアス回路16は、主バイアス発生器18に結合されていて、本発明の様々な面に従って、最初のバイアス電圧(例えば、VN1)に基づいてバイアス電圧(例えば、VP1及びVN1)を供給すると共に、複数の増幅器14における相関低周波ノイズを低減するようにバイアス電圧間の関係を設定するバイアス・ノイズ補償器22を含むことができる。実施形態によっては、データ取得回路12はまた、バイアス回路16の性能を最適化するチューニング回路(図示せず)を含むことができる。具体的に述べると、チューニング回路は、以下により詳しく述べるように最適な性能を得るために基準電流発生器20及びバイアス・ノイズ補償器22を調整することができる。
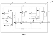
図1に示したバイアス回路16が、図2により詳しく例示されている。図2において、基準電流発生器20は電流源24と電流ミラー構造26を含む。実施形態によっては、電流源24は抵抗RR0とPMOS装置MR1及びMR2とで構成することができる。抵抗RR0及びPMOS装置MR2は正の電圧源AVDDに接続することができる。電流ミラー構造26は、電流源24からの電流を複製して、基準電流Irefを主バイアス発生器18に供給する。前に述べたように、主バイアス発生器18は、基準電流Irefに基づいて最初のバイアス電圧Vp及びVN1を発生する。図示の実施形態では、主バイアス発生器18は、複数のCMOS装置MB1、MB2及びMB3を含む。MB1及びMB2は、負の電圧源AVSSに結合されたNMOS装置であり、他方、MB3は、正の電圧源AVDDに結合されたPMOS装置である。MB1及びMB2はNMOS電流ミラーを形成して、VN1を発生する。MB2の出力がMB3に接続されて、Vpを発生させる。ここで、図2は基準電流発生器20及び主バイアス発生器18の各々についての1つの構成を例示していることに留意されたい。しかしながら、代わりに、基準電流発生器及び主バイアス発生器についての他の商業上利用可能な構成を用いることができる。
バイアス・ノイズ補償器22が主バイアス発生器18に結合されており、バイアス・ノイズ補償器22は、典型的には、電流源28及び複数のCMOS装置を含む。実施形態によっては、電流源28及び複数のCMOS装置は、第1の組の複数のCMOS装置におけるノイズ電流が少なくとも第2の組の複数のCMOS装置のためのバイアス電圧を生じるように構成される。これは、複数のCMOS装置のバイアス電圧間に比例関係を設定し、これにより複数の増幅器14における相関低周波ノイズを低減する。
図示の実施形態では、電流源28は低ノイズ電流源であり、抵抗RC0とPMOS装置MC1及びMC2とで構成される。抵抗RC0及びPMOS装置MC2は正の電圧源AVDDに接続することができる。負の電圧源AVSSに結合されたNMOS装置MC5が、PMOS装置MC2についてのバイアスとして作用する。バイアス・ノイズ補償器22は更に、CMOS装置MC3及びMC4を含む。第1のCMOS装置MC3は、正の電圧源AVDDに接続されたPMOS装置であり、他方、第2のCMOS装置MC4は、負の電圧源AVSSに接続されたNMOS装置である。VN1のゲート電圧及びAVSSのソース電圧を持つNMOS装置MC4は、電流源28に対して且つPMOS装置MC3からの電流に対して電流シンクとして作用する。このようにして、MC3のバイアス電圧は、MC4によって発生されたノイズ電流を追跡する。これにより、第1のCMOS装置MC3によって発生される第2のバイアス電圧VP1が第1のバイアス電圧VN1に大体比例することができ、もって複数の増幅器14における相関低周波ノイズを低減する。ここで、MC3によって発生されるノイズ電流がMC4におけるノイズ電流を実質的に追跡する限り、MC4における如何なるノイズ電流も容認できることに留意されたい。従って、バイアス補償器22は、バイアス電圧VN1に大体比例するバイアス電圧VP1を生成する。更に、バイアス電圧VP1がバイアス電圧VN1を追跡して、VN1に変化が生じたときに、その変化が実質的に追跡されてVP1に比例的な変化を生じさせることに留意されたい。
前に述べたように、基準電流発生器20及びバイアス・ノイズ補償器22の性能を最適化するために、チューニング回路を用いることができる。これは、抵抗RR0及びRC0をそれぞれ調整することによって達成することができる。抵抗RR0及びRC0の実際の値は、典型的には、処理及び温度ドリフトに起因して比較的大きな変化を示す。その結果、電流源24及び28によって発生される電流の絶対値は、半導体チップ毎に且つ時間につれて変化することがある。従って、チューニング回路は、相対的により正確であり且つ処理及び温度変化に対して相対的に敏感でない電流源と比較することによって、電流源24及び28からの電流を調節する。
図1に示した増幅器14が、図3により詳しく例示されている。実施形態によっては、増幅器14は積分増幅器とすることができる。更に、実施形態によっては、増幅器は、CMOSをベースとした低ノイズ増幅器とすることができる。CMOSをベースとした低ノイズ増幅器は、センサ(例えば、イメージング・パネル内のフォトダイオード)からの入力電荷を受け取る一次CMOS装置と、本発明手法の様々な面に従って、バイアス回路16からバイアス電圧を受け取って、第1のCMOS装置の両端間の電圧を実質的に一定に維持する複数の二次CMOS装置とを有する。ここで、第1のCMOS装置の両端間の電圧を実質的に一定に維持するために、複数の二次CMOS装置におけるノイズ電流が実質的に等しく且つ互いに平衡していることに留意されたい。これは、バイアス回路16により、比例したバイアス電圧を設定することによって可能になる。
例えば、図示の実施形態では、増幅器14は、CMOSをベースとした低ノイズ積分増幅器であり、センサから入力電荷Qinを読み取るように構成される。CMOSをベースとした低ノイズ積分増幅器は、センサ(図示せず)から入力電荷Qinを受け取る第1のCMOS装置Minを含む。Minは、基準電圧源Asense(例えば、アース電圧)に接続されたPMOS装置である。CMOSをベースとした低ノイズ増幅器は更に、第2のCMOS装置Mp及び第3のCMOS装置Mnを含む。第2のCMOS装置Mpは、正の電圧源AVDDに接続されたPMOS装置であり、他方、第3のCMOS装置Mnは、負の電圧源AVSSに接続されたNMOS装置である。第2のCMOS装置Mp及び第3のCMOS装置Mnは、バイアス・ノイズ補償器22から第2のバイアス電圧VP1及び第1のバイアス電圧VN1をそれぞれ受け取る。CMOSをベースとした低ノイズ増幅器は更に、第2のCMOS装置Mp及び第3のCMOS装置Mnを分離するためのカスコード装置Mccを有する。カスコード装置Mccは、別個のバイアスAccを持つNMOS装置とすることができる。出力電圧Voutは、第1のCMOS装置Minのゲートと第2のCMOS装置Mpのドレインとの間に接続され出力コンデンサCvを介して発生することができる。出力電圧Voutは、式Vout=Qin/Cvにより与えられる。
ここで、第2のCMOS装置Mpにおける相関ノイズ電流が第3のCMOS装置Mnにおいて比例したノイズ電流を生じさせ、またその逆も同様であることに留意されたい。典型的には、装置Min上の電荷Qinが2つのノイズ電流の差を無くすように変化した場合、それによりフリッカー・ノイズのような相関低周波ノイズを惹起する。従って、相関低周波ノイズを低減し、最小にし、さもなければ除くためには、電荷Qinが変化せず、且つ第2及び第3のCMOS装置におけるノイズ電流が互いに補償することが望ましい。
本発明手法の様々な面によれば、バイアスVN1によってMnに惹起されるノイズ電流は、バイアスVP1によってMpに惹起されるノイズ電流によって相殺され、これによりQinノードは攪乱されない状態に留まる。言い換えると、バイアス電圧VP1がバイアス電圧VN1に比例するので、第2のCMOS装置Mpにおける相関ノイズ電流が第3のCMOS装置Mnに実質的に等しいノイズ電流を生じさせ、またその逆も同様である。第2及び第3のCMOS装置Mp及びMnにおける2つの等しい電流は互いに平衡し、これにより第1のCMOS装置Minの両端間の電圧を実質的に一定に維持し、且つ増幅器から相関低周波ノイズを低減し、最小にし、又はさもなければ除去する。
これまで述べた実施形態において説明した相関低周波ノイズ(例えば、フリッカー・ノイズ)低減手法は、相関低周波ノイズを低減し又は無くして、費用効果のよい且つ電力効率のよいデータ取得を提供する。バイアス回路及び低ノイズ増幅器に低コストの通常のCMOS装置を使用することにより費用を低減すると共に、共通のバイアスを使用することにより電力及び面積要件を低減し、これによってデータ取得回路をコンパクトにし、電力効率を良くし、且つ費用効果を高くする。更に、このノイズ低減手法により、データ取得回路は、BiCMOS又はJFETをベースとした低ノイズ増幅器、電力集約型差動低ノイズ増幅器、又は電力及び面積集約型多重バイアス手法に匹敵するか又はそれらよりも良好なノイズ性能を達成することができる。
本発明の特定の特徴のみを例示し説明したが、当業者には多くの修正及び変更を為しえよう。従って、特許請求の範囲が本発明の真の精神の範囲内に入る全てのこのような修正及び変更を包含することを理解されたい。
10 データ取得回路
12 データ・チャンネル
16 バイアス回路
24 電流源
28 電流源

Claims (10)

  1. 複数の増幅器(14)を有する複数のデータ・チャンネル(12)と、
    前記複数の増幅器(14)にバイアス電圧を供給するバイアス回路(16)であって、バイアス電圧を発生すると共に、前記複数の増幅器(14)における相関低周波ノイズを低減するようにバイアス電圧間の関係を設定するように構成されているバイアス回路(16)と、
    を有するデータ取得回路(10)。
  2. 前記バイアス回路(16)は、最初のバイアス電圧を発生する主バイアス発生器(18)を有している、請求項1記載のデータ取得回路(10)。
  3. 前記複数の増幅器(14)の各々は、CMOSをベースとした低ノイズ増幅器を有している、請求項1記載のデータ取得回路(10)。
  4. 前記CMOSをベースとした低ノイズ増幅器は、センサからの入力電荷を受け取る一次CMOS装置と、前記バイアス回路(16)からバイアス電圧を受け取って、一次CMOS装置の両端間の電圧を実質的に一定に維持する複数の二次CMOS装置とを有している、請求項3記載のデータ取得回路(10)。
  5. 前記バイアス回路(16)は、バイアス電圧を供給すると共に、前記バイアス電圧間の関係を設定するバイアス・ノイズ補償器(22)を有している、請求項1記載のデータ取得回路(10)。
  6. 前記バイアス・ノイズ補償器(22)は、低ノイズ電流源と複数のCMOS装置とを有していて、少なくとも第1の組の複数のCMOS装置におけるノイズ電流が少なくとも第2の組の複数のCMOS装置のためのバイアス電圧を生じさせるように構成されている、請求項5記載のデータ取得回路(10)。
  7. 前記バイアス・ノイズ補償器(22)は、前記バイアス電圧間の関係を比例関係に設定することによって、前記複数の増幅器(14)における相関低周波ノイズを低減する、請求項5記載のデータ取得回路(10)。
  8. 複数の増幅器(14)を有する複数のデータ・チャンネル(12)と、
    前記複数の増幅器(14)に第1のバイアス電圧及び第2のバイアス電圧を供給するバイアス回路(16)であって、前記第1のバイアス電圧を発生する主バイアス発生器(18)と、前記主バイアス発生器(18)に結合されていて、前記複数の増幅器(14)における相関低周波ノイズを低減するように前記第1のバイアス電圧に比例する前記第2のバイアス電圧を発生するバイアス・ノイズ補償器(22)とを含んでいるバイアス回路(16)と、
    を有するデータ取得回路(10)。
  9. 前記増幅器(14)はCMOSをベースとした低ノイズ増幅器を有し、前記CMOSをベースとした低ノイズ増幅器は、センサからの入力電荷を受け取る第1のCMOS装置と、前記バイアス・ノイズ補償器(22)から前記第1のバイアス電圧及び前記第2のバイアス電圧をそれぞれ受け取って、前記第1のCMOS装置の両端間の電圧を実質的に一定に維持する第2及び第3のCMOS装置とを有している、請求項8記載のデータ取得回路(10)。
  10. 前記バイアス・ノイズ補償器(22)は低ノイズ電流源と第1及び第2のCMOS装置とを有していて、前記第1のCMOS装置のバイアス電圧が前記第2のCMOS装置によって生じたノイズ電流を追跡するように構成されている、請求項8記載のデータ取得回路(10)。
JP2009162309A 2008-07-15 2009-07-09 Cmos増幅器からフリッカー・ノイズを低減するためのシステム及び方法 Expired - Fee Related JP5824196B2 (ja)

Applications Claiming Priority (2)

Application Number Priority Date Filing Date Title
US12/173,345 US7969244B2 (en) 2008-07-15 2008-07-15 System and method for reducing flicker noise from CMOS amplifiers
US12/173,345 2008-07-15

Publications (3)

Publication Number Publication Date
JP2010028810A true JP2010028810A (ja) 2010-02-04
JP2010028810A5 JP2010028810A5 (ja) 2012-08-16
JP5824196B2 JP5824196B2 (ja) 2015-11-25

Family

ID=41226694

Family Applications (1)

Application Number Title Priority Date Filing Date
JP2009162309A Expired - Fee Related JP5824196B2 (ja) 2008-07-15 2009-07-09 Cmos増幅器からフリッカー・ノイズを低減するためのシステム及び方法

Country Status (3)

Country Link
US (1) US7969244B2 (ja)
EP (1) EP2146429B1 (ja)
JP (1) JP5824196B2 (ja)

Cited By (1)

* Cited by examiner, † Cited by third party
Publication number Priority date Publication date Assignee Title
JP2015231123A (ja) * 2014-06-04 2015-12-21 富士通株式会社 無線装置

Families Citing this family (4)

* Cited by examiner, † Cited by third party
Publication number Priority date Publication date Assignee Title
US8804909B2 (en) 2011-12-29 2014-08-12 General Electric Company System and method for regulating data acquistion
US8487691B1 (en) * 2012-06-12 2013-07-16 Lsi Corporation AC noise suppression from a bias signal in high voltage supply/low voltage device
US9991901B2 (en) * 2015-09-03 2018-06-05 International Business Machines Corporation Method of optimizing CMOS IDAC linearity performance using golden ratio
US10367513B2 (en) 2017-11-30 2019-07-30 International Business Machines Corporation Suppression of noise up-conversion mechanisms in LC oscillators

Citations (6)

* Cited by examiner, † Cited by third party
Publication number Priority date Publication date Assignee Title
JPS63156208A (ja) * 1986-12-19 1988-06-29 Matsushita Electric Ind Co Ltd 定電流回路
JPH04154278A (ja) * 1990-10-18 1992-05-27 Fujitsu Ltd 低周波雑音抑圧回路
JPH1023336A (ja) * 1996-07-09 1998-01-23 Hamamatsu Photonics Kk 固体撮像装置
JPH11112240A (ja) * 1997-10-08 1999-04-23 Toshiba Corp プリアンプ
JP2005236971A (ja) * 2004-01-23 2005-09-02 Matsushita Electric Ind Co Ltd 差動用低雑音バイアス回路及び差動信号処理装置
JP2005278039A (ja) * 2004-03-26 2005-10-06 Onkyo Corp スイッチングアンプ

Family Cites Families (6)

* Cited by examiner, † Cited by third party
Publication number Priority date Publication date Assignee Title
JP2002217378A (ja) * 2001-01-19 2002-08-02 Toshiba Corp 高周波電力増幅器
US6639465B2 (en) * 2001-03-27 2003-10-28 Skyworks Solutions, Inc. Dynamic bias for a power amplifier
JP4416959B2 (ja) * 2001-04-26 2010-02-17 富士通マイクロエレクトロニクス株式会社 Xyアドレス型固体撮像装置のフリッカノイズ低減方法
JP3908606B2 (ja) * 2002-06-19 2007-04-25 三菱電機株式会社 撮像装置、撮像方法及びそれらを備える携帯端末装置
JP2007074121A (ja) * 2005-09-05 2007-03-22 Fujitsu Ltd 増幅器及び相互コンダクタンス制御方法
KR101109188B1 (ko) * 2005-12-27 2012-01-30 삼성전자주식회사 Cmos 증폭기의 플릭커 노이즈를 줄이는 장치 및 방법

Patent Citations (6)

* Cited by examiner, † Cited by third party
Publication number Priority date Publication date Assignee Title
JPS63156208A (ja) * 1986-12-19 1988-06-29 Matsushita Electric Ind Co Ltd 定電流回路
JPH04154278A (ja) * 1990-10-18 1992-05-27 Fujitsu Ltd 低周波雑音抑圧回路
JPH1023336A (ja) * 1996-07-09 1998-01-23 Hamamatsu Photonics Kk 固体撮像装置
JPH11112240A (ja) * 1997-10-08 1999-04-23 Toshiba Corp プリアンプ
JP2005236971A (ja) * 2004-01-23 2005-09-02 Matsushita Electric Ind Co Ltd 差動用低雑音バイアス回路及び差動信号処理装置
JP2005278039A (ja) * 2004-03-26 2005-10-06 Onkyo Corp スイッチングアンプ

Non-Patent Citations (1)

* Cited by examiner, † Cited by third party
Title
KISHISHITA T.ET AL: "Evaluation of Low-Noise Analog Front-End Application Specific Integrated Circuit for Solid-State Det", JAPANESE JOURNAL OF APPLIED PHYSICS, vol. 47, no. 5, JPN6013036343, 16 May 2008 (2008-05-16), JP, pages 3423 - 3427, XP002556155, ISSN: 0002589317, DOI: 10.1143/JJAP.47.3423 *

Cited By (1)

* Cited by examiner, † Cited by third party
Publication number Priority date Publication date Assignee Title
JP2015231123A (ja) * 2014-06-04 2015-12-21 富士通株式会社 無線装置

Also Published As

Publication number Publication date
EP2146429B1 (en) 2016-03-23
US7969244B2 (en) 2011-06-28
JP5824196B2 (ja) 2015-11-25
US20100013560A1 (en) 2010-01-21
EP2146429A1 (en) 2010-01-20

Similar Documents

Publication Publication Date Title
US6906586B2 (en) Differential amplifier circuit used in solid-state image pickup apparatus, and arrangement that avoids influence of variations of integrated circuits in manufacture and the like
US20200210673A1 (en) Optical-fingerprint detection system
KR100866091B1 (ko) 문턱 전압을 수렴시키는 광수신 장치, 이를 이용하는광수신 오디오 장치 및 광통신 장치
US10931381B2 (en) Optical receivers with DC cancellation bias circuit and embedded offset cancellation
JP2008271159A (ja) 固体撮像装置
JP5824196B2 (ja) Cmos増幅器からフリッカー・ノイズを低減するためのシステム及び方法
EP0504373A1 (en) Noise canceling photodetector preamplifier useful for computerized tomography
JP2000091856A (ja) アナログ・バッファ回路及び信号処理装置
US7282994B2 (en) Active load with adjustable common-mode level
US6642788B1 (en) Differential cascode amplifier
KR20150054214A (ko) 커패시터형 센서 리드아웃 회로
US6084232A (en) Optical receiver pre-amplifier which prevents ringing by shunting an input current of the pre-amplifier
US7488927B2 (en) Semiconductor integrated circuit device
US20090237124A1 (en) Input circuit and semiconductor integrated circuit including the same
Teymouri et al. An ultra‐linear CMOS image sensor for a high‐accuracy imaging system
JP5802180B2 (ja) 半導体集積回路およびイメージセンサ
US6573784B2 (en) Low power wide bandwidth programmable gain CDS amplifier/instrumentation amplifier
US5589881A (en) Enhanced performance CCD output amplifier
KR100703710B1 (ko) Dc출력 오프셋을 제거할 수 있는 장치 및 방법
US7289149B1 (en) Operational transconductance amplifier for high-speed, low-power imaging applications
CN108306620B (zh) 电荷引导式放大电路及其控制方法
WO2019208122A1 (ja) 増幅回路
JP7251387B2 (ja) トランスインピーダンス増幅回路
Rojas et al. FAST3: Front-End Electronics to Read Out Thin Ultra-Fast Silicon Detectors for ps Resolution
KR100444911B1 (ko) 광수신기용 차동 트랜스임피던스 증폭기

Legal Events

Date Code Title Description
A521 Request for written amendment filed

Free format text: JAPANESE INTERMEDIATE CODE: A523

Effective date: 20120704

A621 Written request for application examination

Free format text: JAPANESE INTERMEDIATE CODE: A621

Effective date: 20120704

A977 Report on retrieval

Free format text: JAPANESE INTERMEDIATE CODE: A971007

Effective date: 20130613

A131 Notification of reasons for refusal

Free format text: JAPANESE INTERMEDIATE CODE: A131

Effective date: 20130723

A521 Request for written amendment filed

Free format text: JAPANESE INTERMEDIATE CODE: A523

Effective date: 20131018

A131 Notification of reasons for refusal

Free format text: JAPANESE INTERMEDIATE CODE: A131

Effective date: 20140318

A131 Notification of reasons for refusal

Free format text: JAPANESE INTERMEDIATE CODE: A131

Effective date: 20141224

TRDD Decision of grant or rejection written
A01 Written decision to grant a patent or to grant a registration (utility model)

Free format text: JAPANESE INTERMEDIATE CODE: A01

Effective date: 20150915

A61 First payment of annual fees (during grant procedure)

Free format text: JAPANESE INTERMEDIATE CODE: A61

Effective date: 20151009

R150 Certificate of patent or registration of utility model

Ref document number: 5824196

Country of ref document: JP

Free format text: JAPANESE INTERMEDIATE CODE: R150

R250 Receipt of annual fees

Free format text: JAPANESE INTERMEDIATE CODE: R250

R250 Receipt of annual fees

Free format text: JAPANESE INTERMEDIATE CODE: R250

LAPS Cancellation because of no payment of annual fees