JP2010009904A - 燃料電池 - Google Patents

燃料電池 Download PDF

Info

Publication number
JP2010009904A
JP2010009904A JP2008166845A JP2008166845A JP2010009904A JP 2010009904 A JP2010009904 A JP 2010009904A JP 2008166845 A JP2008166845 A JP 2008166845A JP 2008166845 A JP2008166845 A JP 2008166845A JP 2010009904 A JP2010009904 A JP 2010009904A
Authority
JP
Japan
Prior art keywords
gas
fuel
diffusion layer
oxidant
gas diffusion
Prior art date
Legal status (The legal status is an assumption and is not a legal conclusion. Google has not performed a legal analysis and makes no representation as to the accuracy of the status listed.)
Granted
Application number
JP2008166845A
Other languages
English (en)
Other versions
JP5172495B2 (ja
Inventor
Akio Kano
昭雄 狩野
Current Assignee (The listed assignees may be inaccurate. Google has not performed a legal analysis and makes no representation or warranty as to the accuracy of the list.)
Toshiba Corp
Toshiba Energy Systems and Solutions Corp
Original Assignee
Toshiba Corp
Toshiba Fuel Cell Power Systems Corp
Priority date (The priority date is an assumption and is not a legal conclusion. Google has not performed a legal analysis and makes no representation as to the accuracy of the date listed.)
Filing date
Publication date
Application filed by Toshiba Corp, Toshiba Fuel Cell Power Systems Corp filed Critical Toshiba Corp
Priority to JP2008166845A priority Critical patent/JP5172495B2/ja
Publication of JP2010009904A publication Critical patent/JP2010009904A/ja
Application granted granted Critical
Publication of JP5172495B2 publication Critical patent/JP5172495B2/ja
Expired - Fee Related legal-status Critical Current
Anticipated expiration legal-status Critical

Links

Images

Classifications

    • YGENERAL TAGGING OF NEW TECHNOLOGICAL DEVELOPMENTS; GENERAL TAGGING OF CROSS-SECTIONAL TECHNOLOGIES SPANNING OVER SEVERAL SECTIONS OF THE IPC; TECHNICAL SUBJECTS COVERED BY FORMER USPC CROSS-REFERENCE ART COLLECTIONS [XRACs] AND DIGESTS
    • Y02TECHNOLOGIES OR APPLICATIONS FOR MITIGATION OR ADAPTATION AGAINST CLIMATE CHANGE
    • Y02EREDUCTION OF GREENHOUSE GAS [GHG] EMISSIONS, RELATED TO ENERGY GENERATION, TRANSMISSION OR DISTRIBUTION
    • Y02E60/00Enabling technologies; Technologies with a potential or indirect contribution to GHG emissions mitigation
    • Y02E60/30Hydrogen technology
    • Y02E60/50Fuel cells

Landscapes

  • Fuel Cell (AREA)

Abstract

【課題】単セルの反応面積効率の低下を抑制し、導入ガスの加湿を十分に行うことができる燃料電池を提供する。
【解決手段】燃料ガスと酸化剤ガスの各ガス供給マニホールド4a,5aを設けて、燃料ガス及び酸化剤ガスを積層した単位電池2に導入するようにしたもので、単位電池2を構成する固体高分子電解質膜11の両側に燃料極触媒層12aまたは酸化剤極触媒層12bをそれぞれ間に挟んで周縁部全周にガス不透過部15を有する燃料ガス拡散層13a及び酸化剤ガス拡散層13bを配置すると共に、燃料ガス拡散層13aにおける燃料ガス導入部分17のガス不透過部15aの幅を、ガス導入部分以外の部分のガス不透過部15bの幅より広くする。
【選択図】図2

Description

本発明は、導入ガスの加湿が効果的に行える燃料電池に関する。
周知の通り、燃料電池は、燃料改質装置により改質、生成された水素と酸素の結合エネルギを直接電気エネルギに変換するもので、発電が化学反応である電池反応によるものであるために発電効率が高く、汚染物質の排出及び騒音が少ない環境性に優れており、業務用、自動車用あるいは一般家庭用など、幅広い用途がある。
このような燃料電池には、例えば固体高分子形燃料電池があり、これは、固体高分子電解質膜の両面に触媒層、その外側にガス拡散層を備える燃料極及び酸化剤極の各膜電極接合体を設け、さらに膜電極接合体を設けたその両外側を燃料ガス流路及び酸化剤ガス流路が形成されたセパレータで挟んだ構造を有しており、触媒層は、白金や白金合金のような金属触媒を担持した炭素担体と固体高分子電解質との複合体から構成されている。そして、燃料電池は、一般に、前述のような構造の単位電池を多数積層してなる積層体のスタックから構成されている。
こうした燃料電池では、固体高分子電解質膜は平衡する水蒸気圧により膜の含水率が変化し、電解質膜の抵抗が変化する特性があり、電解質膜の抵抗を小さくして作動効率を高め十分な発電性能を得るためには、固体高分子電解質膜に水分を加える、つまり加湿し、湿潤状態とすることが必要になる。この固体高分子電解質膜の加湿には、導入ガスである燃料ガスや酸化剤ガスに予め水蒸気を添加する外部加湿方式と、セパレータを介して水を直接添加する内部加湿方式がある。
なお、従来の固体高分子電解質膜を加湿する技術としては、凹凸部を形成して通路を設けた多孔性のアノードプレートの基部内に、通路を流通するガス状のアノード活性物質の圧力に近い圧力で水を導入することにより行うもの(例えば、特許文献1参照。)や、反応ガス流路が形成されたセパレータの電解質層側に気孔率が大きい領域、電解質層から離れた側に気孔率が小さい領域を備える構造として、気孔率が小さい領域に水を含浸させることにより行うもの(例えば、特許文献2参照。)がある。
一方、従来の燃料電池については、例えば図27及び図28に示すように、単位電池100が固体高分子電解質膜101の両面にそれぞれ燃料極触媒層102a、燃料ガス拡散層103aの燃料極側膜電極接合体104aと、酸化剤極触媒層102b、酸化剤ガス拡散層103bの酸化剤極側膜電極接合体104bとを備えている。さらに、各ガスのガス拡散層である燃料ガス拡散層103a及び酸化剤ガス拡散層103bのそれぞれの外側には、燃料ガス流路105aを有する第1のプレート106aと、酸化剤ガス流路105b、冷却水流路105cを有する第2のプレート106bで形成された多孔質材料でなる加湿機能を有するセパレータ106が、導入した燃料ガス及び酸化剤ガスのそれぞれを対応する各膜電極接合体104a,104bに供給可能であるよう配置されている。
また、燃料ガス拡散層103a及び酸化剤ガス拡散層103bのガス拡散層は、周縁部に全周にわたり所定幅寸法Aで設けられたガス不透過部107が形成されており、ガス不透過部107の内方側にガスが透過する反応部108が設けられている。そして、燃料ガスあるいは酸化剤ガスの導入ガスは、例えば燃料ガスについてみると、流れ方向を矢印Pで示す燃料ガスは、ガス導入部分109の所定幅Aのガス不透過部107を横断するようにして反応部108に導入され、反応部108で電池反応による発電を行った後、排出部から単位電池100外に排出される。
また、こうした構成のものでは、導入ガスは、ガス導入部分109の幅寸法Aのガス不透過部107においては燃料ガス拡散層103aからの水の蒸発がないために加湿されないが、セパレータ106からの加湿により相対湿度が上昇することになる。
一方、加湿距離Lに対するセパレータ106及び電極である各膜電極接合体104a,104bから導入ガスへの蒸発量V、導入ガスの相対湿度Hの関係をみると、図29に示すようになる。なお、図29中の1点鎖線aはセパレータ106からの蒸発量曲線、破線bは電極からの蒸発量曲線、実線hは導入ガスの相対湿度曲線である。また、固体高分子電解質膜101を加湿するためには、導入ガスの相対湿度はある決まった相対湿度α%以上である必要があり、そのαの値は、基本的には燃料電池の条件(電流密度、運転温度、電池材料の物性値など)によって決まる。
こうしたことからガス不透過部107では、その加湿距離である幅寸法Aが十分大きく取れる場合には、セパレータ106からの加湿で反応部108に到達した時点での導入ガスの相対湿度を、ある決まった相対湿度α%を超えたものにすることはできる。しかし、ガス不透過部107の幅寸法Aが大きいことは反応面積効率(反応面積÷全面積)が減少し、コスト低減や高性能化にとってマイナスとなる。
また逆にガス不透過部107の幅寸法Aが小さく、相対湿度がα%となる幅寸法Aより小さい場合は、加湿距離が短くて導入ガスが反応部108に到達した時点での相対湿度がα%より小さくなり、反応部108に到達した導入ガスの相対湿度がα%に達する点まで、セパレータ106だけでなく電極からも水分が蒸発するため、固体高分子電解質膜101の乾燥、劣化を招きクロストークを生じることになってしまう。
特公平7−095447号公報 特開2005−142015号公報
上記のような状況に鑑みて本発明はなされたもので、その目的とするところは電池反応が行なわれる反応部の面積が十分に確保できるよう単位電池における反応面積効率の低下を抑制しながら、燃料ガス、酸化剤ガスの導入ガスの十分な加湿を行うことができる燃料電池を提供することにある。
本発明の燃料電池は、燃料ガス供給マニホールドと酸化剤ガス供給マニホールドを介して燃料ガスと酸化剤ガスを、複数の単位電池を積層した積層体の各単位電池にそれぞれ導入するように構成した燃料電池であって、
前記単位電池のそれぞれが、固体高分子電解質膜と、前記固体高分子電解質膜の両面を挟み配置した燃料極触媒層及び酸化剤極触媒層と、前記燃料極触媒層及び前記酸化剤極触媒層の外側に対応配置した燃料ガス拡散層及び酸化剤ガス拡散層と、前記燃料ガス拡散層及び前記酸化剤ガス拡散層の周縁部の全周に設けられたガス不透過部と、前記燃料ガス拡散層及び前記酸化剤ガス拡散層の外側にそれぞれ配置した多孔質材料で形成されたセパレータと、前記セパレータの両面に形成された前記燃料ガス拡散層及び前記酸化剤ガス拡散層に供給する前記燃料ガスまたは前記酸化剤ガスのガス流路及び該セパレータ内に形成された冷却水流路とを備えてなり、
かつ、前記燃料ガス拡散層の燃料ガス導入部分、または前記酸化剤ガス拡散層の酸化剤ガス導入部分の少なくとも一方のガス導入部分におけるガス不透過部の幅が、前記ガス導入部分以外のガス不透過部の幅より広いことを特徴とする。
また、燃料ガス供給マニホールドと酸化剤ガス供給マニホールドを介して燃料ガスと酸化剤ガスを、複数の単位電池を積層した積層体の各単位電池にそれぞれ導入するように構成した燃料電池であって、
前記単位電池のそれぞれが、固体高分子電解質膜と、前記固体高分子電解質膜の両面を挟み配置した燃料極触媒層及び酸化剤極触媒層と、前記燃料極触媒層及び前記酸化剤極触媒層の外側に対応配置した燃料ガス拡散層及び酸化剤ガス拡散層と、前記燃料ガス拡散層及び前記酸化剤ガス拡散層の周縁部の全周に設けられたガス不透過部と、前記燃料ガス拡散層及び前記酸化剤ガス拡散層の外側にそれぞれ配置した多孔質材料で形成されたセパレータと、前記セパレータの両面に形成された前記燃料ガス拡散層及び前記酸化剤ガス拡散層に供給する前記燃料ガスまたは前記酸化剤ガスのガス流路及び該セパレータ内に形成された冷却水流路とを備えてなり、
かつ、前記セパレータが、燃料ガス導入部分、または酸化剤ガス導入部分の少なくとも一方のガス導入部分に、前記燃料ガス拡散層及び前記酸化剤ガス拡散層のガス不透過部位置より外方に延出する延出部を有していることを特徴とする。
また、燃料ガス供給マニホールドと酸化剤ガス供給マニホールドを介して燃料ガスと酸化剤ガスを、複数の単位電池を積層した積層体の各単位電池にそれぞれ導入するように構成した燃料電池であって、
前記単位電池のそれぞれが、固体高分子電解質膜と、前記固体高分子電解質膜の両面を挟み配置した燃料極触媒層及び酸化剤極触媒層と、前記燃料極触媒層及び前記酸化剤極触媒層の外側に対応配置した燃料ガス拡散層及び酸化剤ガス拡散層と、前記燃料ガス拡散層及び前記酸化剤ガス拡散層の周縁部の全周に設けられたガス不透過部と、前記燃料ガス拡散層及び前記酸化剤ガス拡散層の外側にそれぞれ配置した多孔質材料で形成されたセパレータと、前記セパレータの両面に形成された前記燃料ガス拡散層及び前記酸化剤ガス拡散層に供給する前記燃料ガスまたは前記酸化剤ガスのガス流路及び該セパレータ内に形成された冷却水流路とを備えてなり、
かつ、前記燃料ガス拡散層の燃料ガス導入部分、または前記酸化剤ガス拡散層の酸化剤ガス導入部分の少なくとも一方のガス導入部分におけるガス不透過部の幅が、前記ガス導入部分以外のガス不透過部の幅より広く、
かつ、前記セパレータが、燃料ガス導入部分、または酸化剤ガス導入部分の少なくとも一方のガス導入部分に、前記燃料ガス拡散層及び前記酸化剤ガス拡散層のガス不透過部位置より外方に外方に延出する延出部を有していることを特徴とする。
本発明によれば、単位電池での電池反応が行なわれる反応部の反応面積効率の低下を抑制でき、反応部の面積を十分に確保することができると共に、燃料ガス、酸化剤ガスの導入ガスの十分な加湿を行うことができる等の効果を奏する。
以下本発明の実施の形態を、図面を参照して説明する。
先ず第1の実施形態の燃料電池を図1乃至図5により説明する。図1は概略構成を示す横断面図であり、図2は燃料ガス拡散層の平面図であり、図3は単位電池の燃料ガス導入部分の縦断面図であり、図4は単位電池の燃料ガス導入部分以外の部分の縦断面図であり、図5は単位電池の燃料ガスの加湿距離と蒸発量、相対湿度の関係を示す図である。
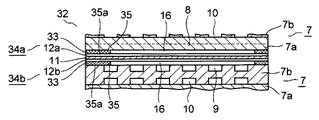
図1乃至図4において、燃料電池1は、方形状の単位電池2を多数積層して形成された積層体のスタック3と、このスタック3の各側面部に設けられた導入ガスである燃料ガスや酸化剤ガスの各ガス供給マニホールド4a,5a、各ガス排出マニホールド4b,5b及び燃料ガスリターンホールド4cと、冷却水供給マニホールド6a及び冷却水排出マニホールド6bを備えて構成されている。そして、各ガス供給マニホールド4a,5a、各ガス排出マニホールド4b,5b及び燃料ガスリターンホールド4cと、冷却水供給マニホールド6a及び冷却水排出マニホールド6bには、それぞれ単位電池2のセパレータ7に形成された燃料ガス流路8、酸化剤ガス流路9、冷却水流路10の対応する端部が開口している。
これにより、燃料ガスは、燃料ガス供給マニホールド4aに外部から導入され、対応する燃料ガス流路8を点線矢印Pで示すように流通し、燃料ガスリターンホールド4cで折り返し、流れ方向を逆方向として別の燃料ガス流路8を燃料ガス排出マニホールド4bへと流れ、集められて外部に排出される。また酸化剤ガスは、同じく酸化剤ガス供給マニホールド5aに外部から導入され、対応する酸化剤ガス流路9を破線矢印Qで示すように流通し、酸化剤ガス排出マニホールド5bへと流れ、集められて外部に排出される。そして、各導入ガスが対応する各ガス流路8,9を流通する間に発電が行なわれる。さらに、冷却水供給マニホールド6aに外部から導入された冷却水は、冷却水流路10を実線矢印Sで示すように冷却水排出マニホールド6bへと流通する間に熱交換を行い、単位電池2の発電による発生熱を除去した後、外部に排出される。
また、単位電池2は、方形状の固体高分子電解質膜11の片面側に、固体高分子電解質膜11と略同じ外形形状の燃料極触媒層12aと燃料ガスのガス拡散層の燃料ガス拡散層13aとでなる燃料極側膜電極接合体14aを、燃料極触媒層12aを固体高分子電解質膜11側として設け、他面側に、同じく、固体高分子電解質膜11と略同じ外形形状の酸化剤極触媒層12bと酸化剤ガスのガス拡散層の酸化剤ガス拡散層13bとでなる酸化剤極側膜電極接合体14bを、酸化剤極触媒層12bを固体高分子電解質膜11側として設けて構成されている。各膜電極接合体14a,14bを形成する燃料極触媒層12aと酸化剤極触媒層12は、例えば白金や白金合金のような金属触媒を担持した炭素担体と固体高分子電解質との複合体から構成されている。
さらに、燃料極側膜電極接合体14aの外側には、固体高分子電解質膜11と略同じ外形形状のセパレータ7が燃料ガス流路8を有する面を燃料ガス拡散層13a側とするようにして配置され、また酸化剤極側膜電極接合体14bの外側には、別のセパレータ7が酸化剤ガス流路9を有する面を酸化剤ガス拡散層13b側とするようにして配置されている。
セパレータ7は、片面に燃料ガス流路8が削設され、他面が平坦面となっている第1のプレート7aと、片面に酸化剤ガス流路9が削設され、他面に冷却水流路10が削設された第2のプレート7bとを他面同士を張り合わせるようにして形成されており、これによって、セパレータ7は両面にそれぞれ燃料ガス流路8と酸化剤ガス流路9とが設けられ、内部に冷却水流路10が設けられた構造となる。さらに第2のプレート7bには、その片面の酸化剤ガス流路9と平行な端縁部位に、積層に際し端部シール部材を挿着する段部7cが形成されている。
またセパレータ7を形成する第1のプレート7aと第2のプレート7bは、それぞれ10重量%以下の熱硬化性樹脂を接着、結着剤とし、90重量%以上の炭素質あるいは黒鉛質粉体の混合、混練した材料を、内部離型剤等の成形補助剤を用いて熱間加圧成形によって形成されており、導電性を有する多孔質のプレートとなっている。そして、このように形成されているセパレータ7は、冷却水流路10に冷却水を流す等することで加湿機能を有するものとなり、さらにセパレータ7は、単位電池を積層した時、締付けを行っても形状を保持できるよう所定の機械的強度を有し、また同一セパレータ7を流れる燃料ガスと酸化剤ガスの混合を防止するようガス遮断機能を有するものとなっている。
また、燃料ガス拡散層13a及び酸化剤ガス拡散層13bのガス拡散層は、周縁部に全周にわたりガス不透過部15が形成されており、ガス不透過部15の内方側にはガスが透過可能な反応部16が形成されている。そして、燃料ガス拡散層13aは、燃料ガス供給マニホールド4aから燃料ガスがセパレータ7の燃料ガス流路8に導入される燃料ガス導入部分17のガス不透過部15aが幅Aとなっており、燃料ガス導入部分17以外のガス不透過部15bについては、その幅がAよりも狭いAとなっている。
すなわち、燃料ガスは、燃料ガス供給マニホールド4aからセパレータ7に導入される時、燃料ガス導入部分17の幅の広いガス不透過部15aを横断することになる。そして、燃料極側膜電極接合体14aからの水分の蒸発がガス不透過部15ではないため、幅Aのガス不透過部15aを横断する間、燃料ガスは、燃料極側膜電極接合体14aからは加湿されず、燃料極側膜電極接合体14aと略同形状のセパレータ7のガス不透過部15aに対応する周縁部分からのみ、相対湿度がα%以上となるまで加湿される。その際の幅Aは燃料ガスの加湿距離で、燃料ガス導入部分17以外のガス不透過部15bの幅Aよりも長いものとなっている。
これにより燃料ガスは、ガス拡散層の燃料ガス導入部分17のガス不透過部15aを横断し、反応部16に到達した時点で、その相対湿度が、横軸に加湿距離L、縦軸にセパレータ7及び電極である燃料極側膜電極接合体14aから導入ガスである燃料ガスへの蒸発量V、導入ガスの燃料ガスの相対湿度Hをとって示す図5のように、燃料電池1の電流密度、運転温度、電池材料の物性値などの条件で決まる固体高分子電解質膜11の乾燥、劣化を招かない所定のα%以上となる。なお、図5中の1点鎖線aはセパレータ7からの蒸発量曲線、破線bは燃料極側膜電極接合体14aからの蒸発量曲線、実線hは燃料ガスの相対湿度曲線である。
また、燃料ガスの導入による燃料極側膜電極接合体14aからの水分蒸発が防止、抑制され、固体高分子電解質膜11の乾燥等を招かないから、その結果、長時間の発電を行った後でも固体高分子電解質膜11が損傷したり、クロストークを生じたりすることがなくなり、従来に比べ2倍以上の耐久性を得ることができる。
さらに、燃料ガス拡散層13aの周縁部に全周にわたり形成されるガス不透過部15の幅寸法が、燃料ガス導入部分17のみ、燃料ガスを所要とする相対湿度α%まで加湿するために必要なAの幅とし、それ以外の部分の幅をAよりも狭い幅のAであればいいことから、単位電池2における反応部16の面積の減少が最小限にとどめられ、反応面積効率については、著しく低下させることなく、反応部16の面積を十分に確保することができる。
次に、第2の実施形態の燃料電池を図6乃至図8により説明する。図6は酸化剤ガス拡散層の平面図であり、図7は単位電池の酸化剤ガス導入部分の縦断面図であり、図8は単位電池の酸化剤ガス導入部分以外の部分の縦断面図である。なお、本実施形態は第1の実施形態とガス拡散層の構成のみが異なるため、第1の実施形態と同一部分には同一符号を付して説明を省略し、第1の実施形態と異なる本実施形態の構成について説明する。
図6乃至図8において、多数積層することによって、第1の実施形態と同様の燃料電池を構成する単位電池22は、方形状の固体高分子電解質膜11の片面側に、固体高分子電解質膜11と略同じ外形形状の燃料極触媒層12aと燃料ガスのガス拡散層の燃料ガス拡散層23aとでなる燃料極側膜電極接合体24aを、燃料極触媒層12aを固体高分子電解質膜11側として設け、他面側に、固体高分子電解質膜11と略同じ外形形状の酸化剤極触媒層12bと酸化剤ガスのガス拡散層の酸化剤ガス拡散層23bとでなる酸化剤極側膜電極接合体24bを、酸化剤極触媒層12bを固体高分子電解質膜11側として設けて構成されている。
さらに、燃料極側膜電極接合体24aの外側には、セパレータ7が燃料ガス流路8を有する面を燃料ガス拡散層23a側とするようにして配置され、また酸化剤極側膜電極接合体24bの外側には、別のセパレータ7が酸化剤ガス流路9を有する面を酸化剤ガス拡散層23b側とするようにして配置されている。
また、燃料ガス拡散層23a及び酸化剤ガス拡散層23bのガス拡散層は、周縁部に全周にわたりガス不透過部25が形成されており、ガス不透過部25の内方側にはガスが透過可能な反応部16が形成されている。そして、酸化剤ガス拡散層23bは、酸化剤ガス供給マニホールド5aから酸化剤ガスがセパレータ7の酸化剤ガス流路9に導入される酸化剤ガス導入部分27のガス不透過部25aが幅Aとなっており、酸化剤ガス導入部分27以外のガス不透過部25bについては、その幅がAよりも狭いAとなっている。
このため、酸化剤ガスは、酸化剤ガス供給マニホールド5aからセパレータ7に導入される時、酸化剤ガス導入部分27の幅の広いガス不透過部25aを横断することになる。そして、酸化剤極側膜電極接合体14bからの水分の蒸発がガス不透過部15ではないため、幅Aのガス不透過部25aを横断する間に、酸化剤ガスは、酸化剤極側膜電極接合体14bからは加湿されず、酸化剤極側膜電極接合体14bと略同形状のセパレータ7のガス不透過部25aに対応する周縁部分からのみ相対湿度がα%以上となるまで加湿される。その際の加湿距離は幅Aとなり、酸化剤ガス導入部分27以外のガス不透過部25bの幅Aよりも長いものとなっている。
これにより酸化剤ガスは、第1の実施形態における燃料ガスと同様に、ガス拡散層23の酸化剤ガス導入部分27のガス不透過部25aを横断し、反応部16に到達した時点で、その相対湿度が、燃料電池の電流密度、運転温度、電池材料の物性値などの条件で決まる固体高分子電解質膜11の乾燥、劣化を招かない所定のα%以上となる。また、酸化剤ガスの導入による酸化剤極側膜電極接合体14bからの水分蒸発が防止、抑制され、固体高分子電解質膜11の乾燥等を招かないから、その結果、長時間の発電を行った後でも固体高分子電解質膜11が損傷したり、クロスリークを生じたりすることがなくなり、固体高分子電解質膜11の耐久性を向上させることができる。
さらに、ガス拡散層23の周縁部に全周にわたり形成されるガス不透過部25の幅寸法が、酸化剤ガス導入部分27のみ、酸化剤ガスを所要とする相対湿度α%まで加湿するために必要なAの幅とし、それ以外の部分の幅をAよりも狭い幅のAとしているので、単位電池22における反応部16の面積の減少が最小限にとどめられ、反応面積効率の著しく低下させることもなく、反応部16の面積を十分に確保することができる。
次に、第3の実施形態の燃料電池を図9乃至図11により説明する。図9はガス拡散層の平面図であり、図10は単位電池の燃料ガス導入部分の縦断面図であり、図11は単位電池の酸化剤ガス導入部分の縦断面図である。なお、本実施形態は上記の実施形態とガス拡散層の構成のみが異なるため、上記の実施形態と同一部分には同一符号を付して説明を省略し、上記の実施形態と異なる本実施形態の構成について説明する。
図9乃至図11において、多数積層することによって、上記の実施形態と同様の燃料電池を構成する単位電池32は、方形状の固体高分子電解質膜11の片面側に、固体高分子電解質膜11と略同じ外形形状の燃料極触媒層12aと燃料ガス拡散層であるガス拡散層33とでなる燃料極側膜電極接合体34aを、燃料極触媒層12aを固体高分子電解質膜11側として設け、他面側に、固体高分子電解質膜11と略同じ外形形状の酸化剤極触媒層12bと、酸化剤ガス拡散層であるガス拡散層33とでなる酸化剤極側膜電極接合体34bを、酸化剤極触媒層12bを固体高分子電解質膜11側として設けて構成されている。
さらに、燃料極側膜電極接合体34aの外側には、セパレータ7が燃料ガス流路8を有する面をガス拡散層33側とするようにして配置され、また酸化剤極側膜電極接合体34bの外側には、別のセパレータ7が酸化剤ガス流路9を有する面をガス拡散層33側とするようにして配置されている。
また、燃料ガス拡散層及び酸化剤ガス拡散層のガス拡散層33は、周縁部に全周にわたりガス不透過部35が形成されており、ガス不透過部35の内方側にはガスが透過可能な反応部16が形成されている。そして、ガス拡散層33は、それぞれ燃料ガス供給マニホールド4aから燃料ガスがセパレータ7の燃料ガス流路8に導入される燃料ガス導入部分17と、酸化剤ガス供給マニホールド5aから酸化剤ガスがセパレータ7の酸化剤ガス流路9に導入される酸化剤ガス導入部分27のガス不透過部35aとが、幅Aとなっており、燃料ガス導入部分17及び酸化剤ガス導入部分27の両ガス導入部分以外のガス不透過部35bについては、その幅がAよりも狭いAとなっている。
このため、燃料ガスと酸化剤ガスは、各ガス供給マニホールド4a,5aからセパレータ7に導入される時、それぞれ燃料ガス導入部分17と酸化剤ガス導入部分27の幅の広いガス不透過部35aを横断することになる。そして、各膜電極接合体34a,34bからの水分の蒸発がガス不透過部35ではないため、幅Aのガス不透過部35aを横断する間に、燃料ガスと酸化剤ガスは、対応する各膜電極接合体34a,34bからは加湿されず、両膜電極接合体34a,34bと略同形状のセパレータ7のガス不透過部35aに対応する周縁部分からのみ相対湿度がα%以上となるまで加湿される。その際の加湿距離は共に幅Aとなり、燃料ガス導入部分17及び酸化剤ガス導入部分27の両ガス導入部分以外のガス不透過部35bの幅Aよりも長いものとなっている。
これにより燃料ガスと酸化剤ガスは、ガス拡散層33の各ガス導入部分17,27のガス不透過部35aを横断し、反応部16に到達した時点で、その相対湿度が、燃料電池の電流密度、運転温度、電池材料の物性値などの条件で決まる固体高分子電解質膜11の乾燥、劣化を招かない所定のα%以上となる。また、燃料ガス、酸化剤ガスの導入ガスの導入による各膜電極接合体34a,34bからの水分蒸発が防止、抑制され、固体高分子電解質膜11の乾燥等を招かないから、その結果、長時間の発電を行った後でも固体高分子電解質膜11が損傷したり、クロスリークを生じたりすることがなくなり、固体高分子電解質膜11の耐久性を向上させることができる。
さらに、ガス拡散層33の周縁部に全周にわたり形成されるガス不透過部35の幅寸法が、各ガス導入部分17,27のガス不透過部35aだけ、燃料ガスと酸化剤ガスを所要とする相対湿度α%以上まで加湿するために必要なAの幅とし、それ以外のガス不透過部35bの幅をAよりも狭い幅のAとしているので、単位電池32における反応部16の面積の減少が最小限にとどめられ、反応面積効率の著しく低下させることもなく、反応部16の面積を十分に確保することができる。
なお、ガス拡散層33のガス不透過部35について、燃料ガスと酸化剤ガスの各ガス導入部分17,27のガス不透過部35a幅寸法を共にAとしたが、各ガスの条件によって、各ガスをそれぞれ相対湿度α%以上まで加湿できると共に、各ガス導入部分17,27以外の部分の幅よりも広い、異なる幅寸法としてもよい。
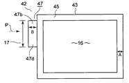
次に、第4の実施形態の燃料電池を図12乃至図14により説明する。図12は単位電池の横断面図であり、図13は単位電池の燃料ガス導入部分の縦断面図であり、図14は単位電池の燃料ガス導入部分以外の部分の縦断面図である。なお、本実施形態は主に上記の各実施形態とセパレータの構成のみが異なるため、各実施形態と同一部分には同一符号を付して説明を省略し、各実施形態と異なる本実施形態の構成について説明する。
図12乃至図14において、多数積層することによって、上記の各実施形態と同様の燃料電池を構成する単位電池42は、方形状の固体高分子電解質膜11の片面側に、固体高分子電解質膜11と略同じ外形形状の燃料極触媒層12aと燃料ガス拡散層であるガス拡散層43とでなる燃料極側膜電極接合体44aを、燃料極触媒層12aを固体高分子電解質膜11側として設け、他面側に、固体高分子電解質膜11と略同じ外形形状の酸化剤極触媒層12bと酸化剤ガス拡散層であるガス拡散層43とでなる酸化剤極側膜電極接合体44bを、酸化剤極触媒層12bを固体高分子電解質膜11側として設けて構成されている。
さらに、燃料極側膜電極接合体44aの外側には、第1の実施形態のセパレータ7と外形形状が異なる以外は同仕様に構成されたセパレータ47が、燃料ガス流路8を有する面を燃料ガス拡散層のガス拡散層43側とするようにして配置され、また酸化剤極側膜電極接合体44bの外側には、別のセパレータ47が酸化剤ガス流路9を有する面を酸化剤ガス拡散層のガス拡散層43側とするようにして配置されている。
セパレータ47は、片面に燃料ガス流路8が削設され、他面が平坦面となっている第1のプレート47aと、片面に酸化剤ガス流路9が削設され、他面に冷却水流路10が削設された第2のプレート47bとを他面同士を張り合わせるようにして形成されており、第2のプレート47bには、その片面に積層に際し端部シール部材を挿着する溝47cが、各流路8,9,10より外側に、酸化剤ガス流路9と平行に形成されている。さらに、第1のプレート47aと第2のプレート47bは、燃料ガス導入部分17にのみ、外方に寸法Bだけ延出する延出部47dを備えている以外、外形を固体高分子電解質膜11と略同じくする略方形状のものとなっている。
また、燃料ガス拡散層及び酸化剤ガス拡散層のガス拡散層43は、それぞれ周縁部に全周にわたり幅Aのガス不透過部45が形成されており、ガス不透過部45の内方側にはガスが透過可能な反応部16が形成されている。
このため、燃料ガスは、燃料ガス供給マニホールド4aからセパレータ47に導入される時、それぞれ燃料ガス導入部分17のセパレータ47に設けられた延出寸法Bの延出部47dにより上下両方から挟まれた空間部と、幅Aのガス不透過部45とを横断することになる。そして、両部を横断する間に、燃料ガスは、燃料極側膜電極接合体44aからは水分の蒸発がないために加湿されず、セパレータ47からのみ相対湿度がα%以上となるまで加湿される。
これにより燃料ガスは、燃料ガス導入部分17のセパレータ47の延出部47dによる空間部と、燃料ガス拡散層であるガス拡散層43のガス不透過部45を横断し、反応部16に到達した時点で、その相対湿度が、燃料電池の電流密度、運転温度、電池材料の物性値などの条件で決まる固体高分子電解質膜11の乾燥、劣化を招かない所定のα%以上となる。
また、燃料ガスの導入による燃料極側膜電極接合体44aからの水分蒸発が防止、抑制され、固体高分子電解質膜11の乾燥等を招かないから、その結果、長時間の発電を行った後でも固体高分子電解質膜11が損傷したり、クロスリークを生じたりすることがなくなり、固体高分子電解質膜11の耐久性を向上させることができる。さらに、ガス拡散層43の周縁部に形成されるガス不透過部45の幅寸法が全周にわたって幅Aであるので、単位電池42における反応部16の面積を十分に確保することができる。
次に、第5の実施形態の燃料電池を図15乃至図17により説明する。図15は単位電池の横断面図であり、図16は単位電池の酸化剤ガス導入部分の縦断面図であり、図17は単位電池の酸化剤ガス導入部分以外の部分の縦断面図である。なお、本実施形態は主に上記の各実施形態とセパレータの構成のみが異なるため、各実施形態と同一部分には同一符号を付して説明を省略し、各実施形態と異なる本実施形態の構成について説明する。
図15乃至図17において、多数積層することによって、上記の各実施形態と同様の燃料電池を構成する単位電池52は、方形状の固体高分子電解質膜11の片面側に、燃料極触媒層12aと燃料ガス拡散層であるガス拡散層43とでなる燃料極側膜電極接合体44aを、燃料極触媒層12aを固体高分子電解質膜11側として設け、他面側に、酸化剤極触媒層12bと酸化剤ガス拡散層であるガス拡散層43とでなる酸化剤極側膜電極接合体44bを、酸化剤極触媒層12bを固体高分子電解質膜11側として設けて構成されている。
さらに、燃料極側膜電極接合体44aの外側には、第1の実施形態のセパレータ7と外形形状が異なる以外は同仕様に構成されたセパレータ57が、燃料ガス流路8を有する面を燃料ガス拡散層のガス拡散層43側とするようにして配置され、また酸化剤極側膜電極接合体44bの外側には、別のセパレータ57が酸化剤ガス流路9を有する面を酸化剤ガス拡散層のガス拡散層43側とするようにして配置されている。
セパレータ57は、片面に燃料ガス流路8が削設され、他面が平坦面となっている第1のプレート57aと、片面に酸化剤ガス流路9が削設され、他面に冷却水流路10が削設された第2のプレート57bとを他面同士を張り合わせるようにして形成されており、第2のプレート57bには、その片面に積層に際し端部シール部材を挿着する溝(図示せず)が、各流路8,9,10より外側に、酸化剤ガス流路9と平行に形成されている。さらに、第1のプレート57aと第2のプレート57bは、酸化剤ガス導入部分27にのみ、外方に寸法Bだけ延出する延出部57dを備えている以外、外形を固体高分子電解質膜11と略同じくする略方形状のものとなっている。
また、燃料ガス拡散層及び酸化剤ガス拡散層のガス拡散層43は、それぞれ周縁部に全周にわたり幅Aのガス不透過部45が形成されており、ガス不透過部45の内方側にはガスが透過可能な反応部16が形成されている。
このため、酸化剤ガスは、酸化剤ガス供給マニホールド5aからセパレータ57に導入される時、それぞれ酸化剤ガス導入部分27のセパレータ57に設けられた延出寸法Bの延出部57dにより上下両方から挟まれた空間部と、幅Aのガス不透過部45とを横断することになる。そして、両部を横断する間に、酸化剤ガスは、酸化剤極側膜電極接合体44bからは水分の蒸発がないために加湿されず、セパレータ57からのみ相対湿度がα%以上となるまで加湿される。
これにより酸化剤ガスは、酸化剤ガス導入部分27のセパレータ57の延出部57dによる空間部と、酸化剤ガス拡散層であるガス拡散層43のガス不透過部45を横断し、反応部16に到達した時点で、その相対湿度が、燃料電池の電流密度、運転温度、電池材料の物性値などの条件で決まる固体高分子電解質膜11の乾燥、劣化を招かない所定のα%以上となる。
また、酸化剤ガスの導入による酸化剤極側膜電極接合体44bからの水分蒸発が防止、抑制され、固体高分子電解質膜11の乾燥等を招かないから、その結果、長時間の発電を行った後でも固体高分子電解質膜11が損傷したり、クロスリークを生じたりすることがなくなり、固体高分子電解質膜11の耐久性を向上させることができる。さらに、ガス拡散層43の周縁部に形成されるガス不透過部45の幅寸法が全周にわたって幅Aであるので、単位電池52における反応部16の面積を十分に確保することができる。
次に、第6の実施形態の燃料電池を図18により説明する。図18は単位電池の横断面図である。なお、本実施形態は主に上記の各実施形態とセパレータの構成のみが異なるため、各実施形態と同一部分には同一符号を付して説明を省略し、各実施形態と異なる本実施形態の構成について説明する。
図18において、多数積層することによって、上記の各実施形態と同様の燃料電池を構成する単位電池62は、方形状の固体高分子電解質膜11の片面側に、燃料極触媒層12aと燃料ガス拡散層43aとでなる燃料極側膜電極接合体44aを、燃料極触媒層12aを固体高分子電解質膜11側として設け、他面側に、酸化剤極触媒層12bと酸化剤ガス拡散層43bとでなる酸化剤極側膜電極接合体44bを、酸化剤極触媒層12bを固体高分子電解質膜11側として設けて構成されている。
さらに、燃料極側膜電極接合体44aの外側には、第1の実施形態のセパレータ7と外形形状が異なる以外は同仕様に構成されたセパレータ67が、燃料ガス流路8を有する面を燃料ガス拡散層のガス拡散層43側とするようにして配置され、また酸化剤極側膜電極接合体44bの外側には、別のセパレータ67が酸化剤ガス流路9を有する面を酸化剤ガス拡散層のガス拡散層43側とするようにして配置されている。
セパレータ67は、片面に燃料ガス流路8が削設され、他面が平坦面となっている第1のプレート67aと、片面に酸化剤ガス流路9が削設され、他面に冷却水流路10が削設された第2のプレート67bとを他面同士を張り合わせるようにして形成されており、第2のプレート67bには、その片面に積層に際し端部シール部材を挿着する溝が、各流路8,9,10より外側に、酸化剤ガス流路9と平行に形成されている。さらに、第1のプレート67aと第2のプレート67bは、燃料ガス導入部分17と酸化剤ガス導入部分27にのみ、外方に寸法Bだけそれぞれ延出する延出部47d,57dを備えている以外、外形を固体高分子電解質膜11と略同じくする略方形状のものとなっている。
また、燃料ガス拡散層及び酸化剤ガス拡散層のガス拡散層43は、それぞれ周縁部に全周にわたり幅Aのガス不透過部45が形成されており、ガス不透過部45の内方側にはガスが透過可能な反応部16が形成されている。
このため、燃料ガスと酸化剤ガスは、それぞれ各ガス供給マニホールド4a,5aからセパレータ67に導入される時、それぞれ各ガス導入部分17,27のセパレータ67に設けられた延出寸法Bの延出部47d,57dにより上下両方から挟まれた空間部と、幅Aのガス不透過部45とを横断することになる。そして、両部を横断する間に、燃料ガスと酸化剤ガスは、各膜電極接合体44a,44bからは水分の蒸発がないために加湿されず、セパレータ67からのみ相対湿度がα%以上となるまで加湿される。
これにより燃料ガスと酸化剤ガスは、各ガス導入部分17,27のセパレータ67の延出部47d,57dによる空間部と、ガス拡散層43のガス不透過部45を横断し、反応部16に到達した時点で、その相対湿度が、燃料電池の電流密度、運転温度、電池材料の物性値などの条件で決まる固体高分子電解質膜11の乾燥、劣化を招かない所定のα%以上となる。
また、燃料ガス、酸化剤ガスの導入による各膜電極接合体44a,44bからの水分蒸発が防止、抑制され、固体高分子電解質膜11の乾燥等を招かないから、その結果、長時間の発電を行った後でも固体高分子電解質膜11が損傷したり、クロスリークを生じたりすることがなくなり、固体高分子電解質膜11の耐久性を向上させることができる。さらに、ガス拡散層43の周縁部に形成されるガス不透過部45の幅寸法が全周にわたって幅Aであるので、単位電池62における反応部16の面積を十分に確保することができる。
なお、セパレータ67の各ガス導入部分17,27に延出する延出部47d,57dの延出寸法を共にBとしたが、各ガスの条件によって、各ガスをそれぞれ相対湿度α%以上まで加湿できる異なる突出寸法としてもよい。
次に、第7の実施形態の燃料電池を図19により説明する。図19は単位電池の横断面図である。なお、本実施形態は上記の各実施形態と主にガス拡散層とセパレータの構成のみが異なるため、上記の各実施形態と同一部分には同一符号を付して説明を省略し、各実施形態と異なる本実施形態の構成について説明する。
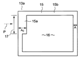
図19において、多数積層することによって、第1の実施形態と同様の燃料電池を構成する単位電池72は、固体高分子電解質膜11の片面側に、燃料極触媒層12aと燃料ガス拡散層13aとでなる燃料極側膜電極接合体14aを、燃料極触媒層12aを固体高分子電解質膜11側として設け、他面側に、酸化剤極触媒層12bと酸化剤ガス拡散層13bとでなる酸化剤極側膜電極接合体14bを、酸化剤極触媒層12bを固体高分子電解質膜11側として設けて構成されている。
さらに、燃料極側膜電極接合体14aの外側には、第1のプレート47aと第2のプレート47bとを張り合わせて形成した燃料ガス導入部分17にのみ外方に寸法Bだけ延出する延出部47dを備えるセパレータ47が、燃料ガス流路8を有する面を燃料ガス拡散層13a側とするようにして配置されている。また酸化剤極側膜電極接合体14bの外側には、別のセパレータ47が酸化剤ガス流路9を有する面を酸化剤ガス拡散層13bとするようにして配置されている。
また、燃料ガス拡散層13a及び酸化剤ガス拡散層13bは、周縁部に全周にわたりガス不透過部15が形成されており、ガス不透過部15の内方側には反応部16が形成されている。そして、燃料ガス拡散層13aのガス不透過部15は、燃料ガス導入部分17のガス不透過部15aが、幅Aとなっており、燃料ガス導入部分17以外のガス不透過部15bについては、その幅がAよりも狭いAとなっている。
このため、燃料ガスは、燃料ガス供給マニホールド4aからセパレータ47に導入される時、燃料ガス導入部分17のセパレータ47に設けられた延出寸法Bの延出部47dにより上下両方から挟まれた空間部と、幅Aのガス不透過部15aとを横断することになる。そして、両部を横断する間に、燃料ガスは、燃料極側膜電極接合体14aからは水分の蒸発がないために加湿されず、セパレータ47からのみ相対湿度がα%以上となるまで加湿される。
これにより燃料ガスは、燃料ガス導入部分17のセパレータ47の延出部47dによる空間部と、燃料ガス拡散層13aのガス不透過部15aを横断し、反応部16に到達した時点で、その相対湿度が、燃料電池の電流密度、運転温度、電池材料の物性値などの条件で決まる固体高分子電解質膜11の乾燥、劣化を招かない所定のα%以上となる。
また、燃料ガスの導入による燃料極側膜電極接合体14aからの水分蒸発が防止、抑制され、固体高分子電解質膜11の乾燥等を招かないから、その結果、長時間の発電を行った後でも固体高分子電解質膜11が損傷したり、クロスリークを生じたりすることがなくなり、固体高分子電解質膜11の耐久性を向上させることができる。さらに、燃料ガス拡散層13aの周縁部に全周にわたるガス不透過部15が、燃料ガス導入部分17のガス不透過部15aのみ、燃料ガスを所要とする相対湿度α%まで加湿するために必要なAの幅で、それ以外の部分の幅がAよりも狭い幅のAであればいいことから、単位電池72における反応部16の面積の減少が最小限にとどめられ、反応面積効率については、著しく低下させることなく、反応部16の面積を十分に確保することができる。
次に、第8の実施形態の燃料電池を図20により説明する。図20は単位電池の横断面図である。なお、本実施形態は上記の各実施形態と主にガス拡散層とセパレータの構成のみが異なるため、上記の各実施形態と同一部分には同一符号を付して説明を省略し、各実施形態と異なる本実施形態の構成について説明する。
図20において、多数積層することによって、第1の実施形態と同様の燃料電池を構成する単位電池82は、固体高分子電解質膜11の片面側に、燃料極触媒層12aと燃料ガス拡散層23aとでなる燃料極側膜電極接合体24aを、燃料極触媒層12aを固体高分子電解質膜11側として設け、他面側に、酸化剤極触媒層12bと酸化剤ガス拡散層23bとでなる酸化剤極側膜電極接合体24bを、酸化剤極触媒層12bを固体高分子電解質膜11側として設けて構成されている。
さらに、燃料極側膜電極接合体24aの外側には、第1のプレート57aと第2のプレート57bとを張り合わせて形成した酸化剤ガス導入部分27にのみ外方に寸法Bだけ延出する延出部57dを備えるセパレータ57が、燃料ガス流路8を有する面を燃料ガス拡散層23a側とするようにして配置されている。また酸化剤極側膜電極接合体24bの外側には、別のセパレータ57が酸化剤ガス流路9を有する面を酸化剤ガス拡散層23b側とするようにして配置されている。
また、燃料ガス拡散層23a及び酸化剤ガス拡散層23bは、周縁部に全周にわたりガス不透過部25が形成されており、ガス不透過部25の内方側には反応部16が形成されている。そして、酸化剤ガス拡散層23bのガス不透過部25は、酸化剤ガス導入部分27のガス不透過部25aが、幅Aとなっており、酸化剤ガス導入部分27以外のガス不透過部25bは、その幅がAよりも狭いAとなっている。
このため、酸化剤ガスは、酸化剤ガス供給マニホールド5aからセパレータ57に導入される時、酸化剤ガス導入部分27のセパレータ57に設けられた延出寸法Bの延出部57dにより上下両方から挟まれた空間部と、幅Aのガス不透過部25aとを横断することになる。そして、両部を横断する間に、酸化剤ガスは、酸化剤極側膜電極接合体24bからは水分の蒸発がないために加湿されず、セパレータ57からのみ相対湿度がα%以上となるまで加湿される。
これにより酸化剤ガスは、酸化剤ガス導入部分27のセパレータ57の延出部57dによる空間部と、酸化剤ガス拡散層23bのガス不透過部25aを横断し、反応部16に到達した時点で、その相対湿度が、燃料電池の電流密度、運転温度、電池材料の物性値などの条件で決まる固体高分子電解質膜11の乾燥、劣化を招かない所定のα%以上となる。
また、酸化剤ガスの導入による酸化剤極側膜電極接合体24bからの水分蒸発が防止、抑制され、固体高分子電解質膜11の乾燥等を招かないから、その結果、長時間の発電を行った後でも固体高分子電解質膜11が損傷したり、クロスリークを生じたりすることがなくなり、固体高分子電解質膜11の耐久性を向上させることができる。さらに、酸化剤ガス拡散層23bの周縁部に全周にわたるガス不透過部25が、酸化剤ガス導入部分27のガス不透過部25aのみ、酸化剤ガスを所要とする相対湿度α%まで加湿するために必要なAの幅であって、それ以外の部分の幅がAよりも狭い幅のAであればいいことから、単位電池82における反応部16の面積の減少が最小限にとどめられ、反応面積効率については、著しく低下させることなく、反応部16の面積を十分に確保することができる。
次に、第9の実施形態の燃料電池を図21により説明する。図21は単位電池の横断面図である。なお、本実施形態は上記の各実施形態と主にガス拡散層とセパレータの構成のみが異なるため、上記の各実施形態と同一部分には同一符号を付して説明を省略し、各実施形態と異なる本実施形態の構成について説明する。
図21において、多数積層することによって、第1の実施形態と同様の燃料電池を構成する単位電池92は、固体高分子電解質膜11の片面側に、燃料極触媒層12aと燃料ガス拡散層33aとでなる燃料極側膜電極接合体34aを、燃料極触媒層12aを固体高分子電解質膜11側として設け、他面側に、酸化剤極触媒層12bと酸化剤ガス拡散層33bとでなる酸化剤極側膜電極接合体34bを、酸化剤極触媒層12bを固体高分子電解質膜11側として設けて構成されている。
さらに、燃料極側膜電極接合体34aの外側には、第1のプレート67aと第2のプレート67bとを張り合わせて形成した燃料ガス導入部分17と酸化剤ガス導入部分27にのみ、外方に寸法Bだけそれぞれ延出する延出部47d,57dを備えるセパレータ67が、燃料ガス流路8を有する面を燃料ガス拡散層33a側とするようにして配置されている。また酸化剤極側膜電極接合体24bの外側には、別のセパレータ67が酸化剤ガス流路9を有する面を酸化剤ガス拡散層33b側とするようにして配置されている。
また、燃料ガス拡散層33a及び酸化剤ガス拡散層33bは、周縁部に全周にわたりガス不透過部35が形成されており、ガス不透過部35の内方側には反応部16が形成されている。そして、燃料ガス拡散層33aと酸化剤ガス拡散層33bのガス不透過部35は、燃料ガス導入部分17と酸化剤ガス導入部分27のガス不透過部35aが、幅Aとなっており、これらのガス導入部分17,27以外のガス不透過部35bは、その幅がAよりも狭いAとなっている。
このため、燃料ガスと酸化剤ガスは、各ガス供給マニホールド4a,5aからセパレータ67に導入される時、セパレータ67に設けられた各ガス導入部分17,27の延出寸法Bの延出部47d,57dにより上下両方から挟まれた空間部と、幅Aのガス不透過部35aとを横断することになる。そして、両部を横断する間に、燃料ガスと酸化剤ガスは、各膜電極接合体34a,34bからは水分の蒸発がないために加湿されず、セパレータ67からのみ相対湿度がα%以上となるまで加湿される。
これにより燃料ガスと酸化剤ガスは、各ガス導入部分17,27のセパレータ67の延出部57dによる空間部と、燃料ガス拡散層33aと酸化剤ガス拡散層33bのガス不透過部35aを横断し、応部16に到達した時点で、その相対湿度が、燃料電池の電流密度、運転温度、電池材料の物性値などの条件で決まる固体高分子電解質膜11の乾燥、劣化を招かない所定のα%以上となる。
また、燃料ガス及び酸化剤ガスの導入による燃料極側膜電極接合体34a及び酸化剤極側膜電極接合体34bからの水分蒸発が防止、抑制され、固体高分子電解質膜11の乾燥等を招かないから、その結果、長時間の発電を行った後でも固体高分子電解質膜11が損傷したり、クロスリークを生じたりすることがなくなり、固体高分子電解質膜11の耐久性を向上させることができる。さらに、燃料ガス拡散層33aと酸化剤ガス拡散層33bの周縁部に全周にわたるガス不透過部35が、燃料ガス導入部分17と酸化剤ガス導入部分27のガス不透過部35aのみ、燃料ガスと酸化剤ガスを所要とする相対湿度α%まで加湿するために必要なAの幅であって、それ以外の部分の幅がAよりも狭い幅のAであればいいことから、単位電池92における反応部16の面積の減少が最小限にとどめられ、反応面積効率については、著しく低下させることなく、反応部16の面積を十分に確保することができる。
なお、上記の各実施形態においては、スタック3の側面に燃料ガスと酸化剤ガスの各ガス供給マニホールド4a,5a等を設けた、所謂、外部マニホールド方式のものを例示して説明したが、セパレータに各マニホールド部を設けて積層した際に各ガス供給マニホールドが形成されるように構成した内部マニホールド方式のものにも、同様に適用でき、同様の効果を得ることができる。
因みに、第1の実施形態に対応する内部マニホールド方式のものを、第10の実施形態として、図22、図23を参照して説明する。図22は単位電池の横断面図であり、図23は単位電池の燃料ガス導入部分の縦断面図である。なお、上記の各実施形態と同一部分には同一符号を付して説明を省略し、各実施形態と異なる本実施形態の構成について説明する。
図22及び図23において、多数積層することによって、上記各実施形態のものと同様に動作する内部マニホールド方式の燃料電池を構成する単位電池2′は、方形状の固体高分子電解質膜11の片面側に、固体高分子電解質膜11と略同じ外形形状の燃料極触媒層12aと燃料ガス拡散層13aとでなる燃料極側膜電極接合体14aを、燃料極触媒層12aを固体高分子電解質膜11側として設け、他面側に、固体高分子電解質膜11と略同じ外形形状の酸化剤極触媒層12bと酸化剤ガス拡散層13bとでなる酸化剤極側膜電極接合体14bを、酸化剤極触媒層12bを固体高分子電解質膜11側として設けて構成されている。
さらに、燃料極側膜電極接合体14aの外側には、第1の実施形態のセパレータ7と外形形状が異なる以外は同仕様に構成された方形状のセパレータ7′が、燃料ガス流路8を有する面を燃料ガス拡散層13a側とするようにして配置され、また酸化剤極側膜電極接合体14bの外側には、別のセパレータ7′が酸化剤ガス流路9を有する面を酸化剤ガス拡散層13b側とするようにして配置されている。
セパレータ7′は、片面の中央部に燃料ガス流路8が削設され、他面が平坦面となっている第1のプレート7′aと、片面の中央部に酸化剤ガス流路9が削設され、他面の中央部分に冷却水流路10が削設された第2のプレート7′bとを他面同士を張り合わせるようにして形成されている。これによって、セパレータ7′は両面にそれぞれ燃料ガス流路8と酸化剤ガス流路9とが設けられ、内部に冷却水流路10が設けられた構造となる。
また、第1のプレート7′a、第2のプレート7′bの辺部分には、辺縁に沿って導入ガスの燃料ガスや酸化剤ガスの各ガス供給マニホールド4a,5a、各ガス排出マニホールド4b,5b及び燃料ガスリターンホールド4cと、冷却水供給マニホールド6a及び冷却水排出マニホールド6bが形成されており、それぞれに対応する流路8,9,10の端部が開口している。さらに、第2のプレート7′bには、積層に際し端部シール部材を挿着する挿着部7′cが端縁部位に形成されている。
また、燃料ガス拡散層13a及び酸化剤ガス拡散層13bは、全周に形成されたガス不透過部15の燃料ガス導入部分17のガス不透過部15aが幅Aとなっており、燃料ガス導入部分17以外のガス不透過部15bについては、その幅がAよりも狭いAとなっている。このため、燃料ガスは、燃料ガス供給マニホールド4aから燃料ガス流路8に導入される時、燃料ガス導入部分17以外のガス不透過部15bの幅Aよりも幅広の幅Aのガス不透過部15aを横断することになり、燃料極側膜電極接合体14aからは加湿されず、セパレータ7のガス不透過部15aに対応する周縁部分からのみ、相対湿度がα%以上となるまで加湿される。
これにより燃料ガスは、ガス不透過部45の内方側のガスが透過可能な反応部16に到達した時点で、その相対湿度が、燃料電池の電流密度、運転温度、電池材料の物性値などの条件で決まる固体高分子電解質膜11の乾燥、劣化を招かない所定のα%以上となる。その結果、第1の実施形態と同様の効果を得ることができる。
また、第4の実施形態に対応する内部マニホールド方式のものを、第11の実施形態として、図24、図25を参照して説明する。図24は単位電池の横断面図であり、図25は単位電池の燃料ガス導入部分の縦断面図である。なお、上記の各実施形態と同一部分には同一符号を付して説明を省略し、各実施形態と異なる本実施形態の構成について説明する。
図24及び図25において、多数積層することによって、上記各実施形態のものと同様に動作する内部マニホールド方式の燃料電池を構成する単位電池42′は、方形状の固体高分子電解質膜11の片面側に、固体高分子電解質膜11と略同じ外形形状の燃料極触媒層12aと燃料ガス拡散層であるガス拡散層43とでなる燃料極側膜電極接合体44aを、燃料極触媒層12aを固体高分子電解質膜11側として設け、他面側に、固体高分子電解質膜11と略同じ外形形状の酸化剤極触媒層12bと酸化剤ガス拡散層であるガス拡散層43とでなる酸化剤極側膜電極接合体44bを、酸化剤極触媒層12bを固体高分子電解質膜11側として設けて構成されている。
さらに、燃料極側膜電極接合体44aの外側には、第4の実施形態のセパレータ7と外形形状が異なる以外は同仕様に構成された方形状のセパレータ47′が、燃料ガス流路8を有する面を燃料ガス拡散層のガス拡散層43側とするようにして配置され、また酸化剤極側膜電極接合体44bの外側には、別のセパレータ47′が酸化剤ガス流路9を有する面を酸化剤ガス拡散層のガス拡散層43側とするようにして配置されている。
セパレータ47′は、片面の中央部に燃料ガス流路8が削設され、他面が平坦面となっている第1のプレート47′aと、片面の中央部に酸化剤ガス流路9が削設され、他面の中央部分に冷却水流路10が削設された第2のプレート47′bとを他面同士を張り合わせるようにして形成されている。これによって、セパレータ47′は両面にそれぞれ燃料ガス流路8と酸化剤ガス流路9とが設けられ、内部に冷却水流路10が設けられた構造となる。
また、第1のプレート47′a、第2のプレート47′bの辺部分には、辺縁に沿って導入ガスの燃料ガスや酸化剤ガスの各ガス供給マニホールド4a,5a、各ガス排出マニホールド4b,5b及び燃料ガスリターンホールド4cと、冷却水供給マニホールド6a及び冷却水排出マニホールド6bが形成されており、さらに第1のプレート47′aと第2のプレート47′bには、燃料ガス導入部分17にのみ、中央部から燃料ガスガス供給マニホールド4a内方向に向け寸法Bだけ延出する延出部47′dが備えられている。そして、各マニホールド4a,4b,5a,5b,6a,6b、燃料ガスリターンホールド4cには、それぞれに対応する各流路8,9,10の端部が開口している。また第2のプレート47′bには、積層に際し端部シール部材を挿着する挿着部47′cが端縁部位に形成されている。
また、燃料ガス拡散層及び酸化剤ガス拡散層のガス拡散層43は、それぞれ周縁部に全周にわたり幅Aのガス不透過部45が形成されている。このため、燃料ガスは、燃料ガス供給マニホールド4aから燃料ガス流路8に導入される時、燃料ガス導入部分17に設けられた延出寸法Bの延出部47′dにより上下両方から挟まれた空間部と、幅Aのガス不透過部45とを横断することになる。そして、両部を横断する間に、燃料ガスは、燃料極側膜電極接合体44aからは水分の蒸発がないために加湿されず、セパレータ47′からのみ相対湿度がα%以上となるまで加湿される。
これにより燃料ガスは、ガス不透過部45の内方側のガスが透過可能な反応部16に到達した時点で、その相対湿度が、燃料電池の電流密度、運転温度、電池材料の物性値などの条件で決まる固体高分子電解質膜11の乾燥、劣化を招かない所定のα%以上となる。その結果、第4の実施形態と同様の効果を得ることができる。
また、第7の実施形態に対応する内部マニホールド方式のものを、第12の実施形態として、図26を参照して説明する。図26は単位電池の横断面図である。なお、上記の各実施形態と同一部分には同一符号を付して説明を省略し、各実施形態と異なる本実施形態の構成について説明する。
図26において、多数積層することによって、上記各実施形態のものと同様に動作する内部マニホールド方式の燃料電池を構成する単位電池72′は、方形状の固体高分子電解質膜11の片面側に、燃料極触媒層12aと燃料ガス拡散層13aとでなる燃料極側膜電極接合体14aを、燃料極触媒層12aを固体高分子電解質膜11側として設け、他面側に、酸化剤極触媒層12bと酸化剤ガス拡散層13bとでなる酸化剤極側膜電極接合体14bを、酸化剤極触媒層12bを固体高分子電解質膜11側として設けて構成されている。
さらに、燃料極側膜電極接合体14aの外側には、方形状の第1のプレート47′aと第2のプレート47′bとを張り合わせるようにして形成したセパレータ47′が、燃料ガス流路8を有する面を燃料ガス拡散層13a側とするようにして配置され、また酸化剤極側膜電極接合体14bの外側には、別のセパレータ47′が酸化剤ガス流路9を有する面を酸化剤ガス拡散層13b側とするようにして配置されている。なお、配置する際、第1のプレート47′aと第2のプレート47′bの燃料ガス導入部分17にのみ備えられた延出寸法Bの延出部47′dが、燃料ガスガス供給マニホールド4aの内方向に向けて延出するよう配置される。
また、燃料ガス拡散層13a及び酸化剤ガス拡散層13bは、ガス不透過部15の燃料ガス導入部分17のガス不透過部15aが幅Aとなっており、セパレータ47′は、燃料ガス導入部分17に延出寸法Bの延出部47′dが設けられている。このため、燃料ガスは、燃料ガス供給マニホールド4aから燃料ガス流路8に導入される時、燃料ガス導入部分17に設けられた延出寸法Bの延出部47′dにより上下両方から挟まれた空間部と、幅Aのガス不透過部15aを横断することになる。そして、両部を横断する間に、燃料ガスは、燃料極側膜電極接合体14aからは水分の蒸発がないために加湿されず、セパレータ47′からのみ相対湿度がα%以上となるまで加湿される。
これにより燃料ガスは、ガス不透過部45の内方側のガスが透過可能な反応部16に到達した時点で、その相対湿度が、燃料電池の電流密度、運転温度、電池材料の物性値などの条件で決まる固体高分子電解質膜11の乾燥、劣化を招かない所定のα%以上となる。その結果、第7の実施形態と同様の効果を得ることができる。
本発明の第1の実施形態の概略構成を示す横断面図である。 本発明の第1の実施形態における燃料ガス拡散層の平面図である。 本発明の第1の実施形態における単位電池の燃料ガス導入部分の縦断面図である。 本発明の第1の実施形態における単位電池の燃料ガス導入部分以外の部分の縦断面図である。 本発明の第1の実施形態における単位電池の燃料ガスの加湿距離と蒸発量、相対湿度の関係を示す図である。 本発明の第2の実施形態における酸化剤ガス拡散層の平面図である。 本発明の第2の実施形態における単位電池の酸化剤ガス導入部分の縦断面図である。 本発明の第2の実施形態における単位電池の酸化剤ガス導入部分以外の部分の縦断面図である。 本発明の第3の実施形態におけるガス拡散層の平面図である。 本発明の第3の実施形態における単位電池の燃料ガス導入部分の縦断面図である。 本発明の第3の実施形態における単位電池の酸化剤ガス導入部分の縦断面図である。 本発明の第4の実施形態における単位電池の横断面図である。 本発明の第4の実施形態における単位電池の燃料ガス導入部分の縦断面図である。 本発明の第4の実施形態における単位電池の燃料ガス導入部分以外の部分の縦断面図である。 本発明の第5の実施形態における単位電池の横断面図である。 本発明の第5の実施形態における単位電池の酸化剤ガス導入部分の縦断面図である。 本発明の第5の実施形態における単位電池の酸化剤ガス導入部分以外の部分の縦断面図である。 本発明の第6の実施形態における単位電池の横断面図である。 本発明の第7の実施形態における単位電池の横断面図である。 本発明の第8の実施形態における単位電池の横断面図である。 本発明の第9の実施形態における単位電池の横断面図である。 本発明の第10の実施形態における単位電池の横断面図である。 本発明の第10の実施形態における単位電池の燃料ガス導入部分の縦断面図である。 本発明の第11の実施形態における単位電池の横断面図である。 本発明の第11の実施形態における単位電池の燃料ガス導入部分の縦断面図である。 本発明の第12の実施形態における単位電池の横断面図である。 従来の単位電池を示す断面図である。 従来のガス拡散層を示す平面図である。 従来技術における単位電池の導入ガスの加湿距離と蒸発量、相対湿度の関係を示す図である。
符号の説明
2…単位電池
4a…燃料ガス供給マニホールド
5a…酸化剤ガス供給マニホールド
7…セパレータ
8…燃料ガス流路
9…酸化剤ガス流路
10…冷却水流路
11…固体高分子電解質膜
12a…燃料極触媒層
12b…酸化剤極触媒層
13a…燃料ガス拡散層
13b…酸化剤ガス拡散層
15,15a,15b…ガス不透過部
17…燃料ガス導入部分

Claims (3)

  1. 燃料ガス供給マニホールドと酸化剤ガス供給マニホールドを介して燃料ガスと酸化剤ガスを、複数の単位電池を積層した積層体の各単位電池にそれぞれ導入するように構成した燃料電池であって、
    前記単位電池のそれぞれが、固体高分子電解質膜と、前記固体高分子電解質膜の両面を挟み配置した燃料極触媒層及び酸化剤極触媒層と、前記燃料極触媒層及び前記酸化剤極触媒層の外側に対応配置した燃料ガス拡散層及び酸化剤ガス拡散層と、前記燃料ガス拡散層及び前記酸化剤ガス拡散層の周縁部の全周に設けられたガス不透過部と、前記燃料ガス拡散層及び前記酸化剤ガス拡散層の外側にそれぞれ配置した多孔質材料で形成されたセパレータと、前記セパレータの両面に形成された前記燃料ガス拡散層及び前記酸化剤ガス拡散層に供給する前記燃料ガスまたは前記酸化剤ガスのガス流路及び該セパレータ内に形成された冷却水流路とを備えてなり、
    かつ、前記燃料ガス拡散層の燃料ガス導入部分、または前記酸化剤ガス拡散層の酸化剤ガス導入部分の少なくとも一方のガス導入部分におけるガス不透過部の幅が、前記ガス導入部分以外のガス不透過部の幅より広いことを特徴とする燃料電池。
  2. 燃料ガス供給マニホールドと酸化剤ガス供給マニホールドを介して燃料ガスと酸化剤ガスを、複数の単位電池を積層した積層体の各単位電池にそれぞれ導入するように構成した燃料電池であって、
    前記単位電池のそれぞれが、固体高分子電解質膜と、前記固体高分子電解質膜の両面を挟み配置した燃料極触媒層及び酸化剤極触媒層と、前記燃料極触媒層及び前記酸化剤極触媒層の外側に対応配置した燃料ガス拡散層及び酸化剤ガス拡散層と、前記燃料ガス拡散層及び前記酸化剤ガス拡散層の周縁部の全周に設けられたガス不透過部と、前記燃料ガス拡散層及び前記酸化剤ガス拡散層の外側にそれぞれ配置した多孔質材料で形成されたセパレータと、前記セパレータの両面に形成された前記燃料ガス拡散層及び前記酸化剤ガス拡散層に供給する前記燃料ガスまたは前記酸化剤ガスのガス流路及び該セパレータ内に形成された冷却水流路とを備えてなり、
    かつ、前記セパレータが、燃料ガス導入部分、または酸化剤ガス導入部分の少なくとも一方のガス導入部分に、前記燃料ガス拡散層及び前記酸化剤ガス拡散層のガス不透過部位置より外方に延出する延出部を有していることを特徴とする燃料電池。
  3. 燃料ガス供給マニホールドと酸化剤ガス供給マニホールドを介して燃料ガスと酸化剤ガスを、複数の単位電池を積層した積層体の各単位電池にそれぞれ導入するように構成した燃料電池であって、
    前記単位電池のそれぞれが、固体高分子電解質膜と、前記固体高分子電解質膜の両面を挟み配置した燃料極触媒層及び酸化剤極触媒層と、前記燃料極触媒層及び前記酸化剤極触媒層の外側に対応配置した燃料ガス拡散層及び酸化剤ガス拡散層と、前記燃料ガス拡散層及び前記酸化剤ガス拡散層の周縁部の全周に設けられたガス不透過部と、前記燃料ガス拡散層及び前記酸化剤ガス拡散層の外側にそれぞれ配置した多孔質材料で形成されたセパレータと、前記セパレータの両面に形成された前記燃料ガス拡散層及び前記酸化剤ガス拡散層に供給する前記燃料ガスまたは前記酸化剤ガスのガス流路及び該セパレータ内に形成された冷却水流路とを備えてなり、
    かつ、前記燃料ガス拡散層の燃料ガス導入部分、または前記酸化剤ガス拡散層の酸化剤ガス導入部分の少なくとも一方のガス導入部分におけるガス不透過部の幅が、前記ガス導入部分以外のガス不透過部の幅より広く、
    かつ、前記セパレータが、燃料ガス導入部分、または酸化剤ガス導入部分の少なくとも一方のガス導入部分に、前記燃料ガス拡散層及び前記酸化剤ガス拡散層のガス不透過部位置より外方に延出する延出部を有していることを特徴とする燃料電池。
JP2008166845A 2008-06-26 2008-06-26 燃料電池 Expired - Fee Related JP5172495B2 (ja)

Priority Applications (1)

Application Number Priority Date Filing Date Title
JP2008166845A JP5172495B2 (ja) 2008-06-26 2008-06-26 燃料電池

Applications Claiming Priority (1)

Application Number Priority Date Filing Date Title
JP2008166845A JP5172495B2 (ja) 2008-06-26 2008-06-26 燃料電池

Publications (2)

Publication Number Publication Date
JP2010009904A true JP2010009904A (ja) 2010-01-14
JP5172495B2 JP5172495B2 (ja) 2013-03-27

Family

ID=41590148

Family Applications (1)

Application Number Title Priority Date Filing Date
JP2008166845A Expired - Fee Related JP5172495B2 (ja) 2008-06-26 2008-06-26 燃料電池

Country Status (1)

Country Link
JP (1) JP5172495B2 (ja)

Cited By (1)

* Cited by examiner, † Cited by third party
Publication number Priority date Publication date Assignee Title
WO2021241414A1 (ja) * 2020-05-26 2021-12-02 株式会社 東芝 燃料電池および燃料電池のマニホールド

Citations (4)

* Cited by examiner, † Cited by third party
Publication number Priority date Publication date Assignee Title
JP2003197221A (ja) * 2001-12-26 2003-07-11 Honda Motor Co Ltd 燃料電池
JP2005093394A (ja) * 2003-09-19 2005-04-07 Honda Motor Co Ltd セパレータおよび燃料電池
WO2007088354A1 (en) * 2006-02-01 2007-08-09 Intelligent Energy Limited Variable compressibility gaskets
JP2007323851A (ja) * 2006-05-30 2007-12-13 Toyota Motor Corp 燃料電池

Patent Citations (4)

* Cited by examiner, † Cited by third party
Publication number Priority date Publication date Assignee Title
JP2003197221A (ja) * 2001-12-26 2003-07-11 Honda Motor Co Ltd 燃料電池
JP2005093394A (ja) * 2003-09-19 2005-04-07 Honda Motor Co Ltd セパレータおよび燃料電池
WO2007088354A1 (en) * 2006-02-01 2007-08-09 Intelligent Energy Limited Variable compressibility gaskets
JP2007323851A (ja) * 2006-05-30 2007-12-13 Toyota Motor Corp 燃料電池

Cited By (3)

* Cited by examiner, † Cited by third party
Publication number Priority date Publication date Assignee Title
WO2021241414A1 (ja) * 2020-05-26 2021-12-02 株式会社 東芝 燃料電池および燃料電池のマニホールド
JP2021190202A (ja) * 2020-05-26 2021-12-13 株式会社東芝 燃料電池および燃料電池のマニホールド
JP7402118B2 (ja) 2020-05-26 2023-12-20 株式会社東芝 燃料電池および燃料電池のマニホールド

Also Published As

Publication number Publication date
JP5172495B2 (ja) 2013-03-27

Similar Documents

Publication Publication Date Title
WO2004004055A1 (ja) 固体高分子型セルアセンブリ
US20090004521A1 (en) Alkaline fuel cell
JP2010021056A (ja) 燃料電池およびその製造方法
JP5124900B2 (ja) スタック構造を有する燃料電池
CN101432917B (zh) Mea部件和高分子电解质型燃料电池
JP5541291B2 (ja) 燃料電池及び燃料電池を備えた車両
JP5172495B2 (ja) 燃料電池
JP2005197150A (ja) 燃料電池
JP2009043688A (ja) 燃料電池
JPH1173979A (ja) 固体高分子電解質型燃料電池
JP5990448B2 (ja) 燃料電池
JP2006286494A (ja) 固体高分子形燃料電池
JP2007323813A (ja) 固体高分子形燃料電池システム
JP2010123511A (ja) 燃料電池及びその製造方法
JP2008027810A (ja) 燃料電池、燃料電池用膜−電極接合体、および、燃料電池の製造方法
JP2006216492A (ja) 燃料電池
JP2008293808A (ja) セパレータおよび燃料電池
JP5044940B2 (ja) 燃料電池
JP2009048905A (ja) 燃料電池
JP2002042833A (ja) 固体高分子電解質型燃料電池
CN113871672B (zh) 燃料电池
JP2011018605A (ja) 燃料電池
JP5277942B2 (ja) 燃料電池用電極、および、燃料電池
JP2008117701A (ja) 燃料電池用セパレータ
JP2009043623A (ja) 燃料電池

Legal Events

Date Code Title Description
A621 Written request for application examination

Free format text: JAPANESE INTERMEDIATE CODE: A621

Effective date: 20101109

RD04 Notification of resignation of power of attorney

Free format text: JAPANESE INTERMEDIATE CODE: A7424

Effective date: 20110421

TRDD Decision of grant or rejection written
A01 Written decision to grant a patent or to grant a registration (utility model)

Free format text: JAPANESE INTERMEDIATE CODE: A01

Effective date: 20121204

A61 First payment of annual fees (during grant procedure)

Free format text: JAPANESE INTERMEDIATE CODE: A61

Effective date: 20121226

R150 Certificate of patent or registration of utility model

Ref document number: 5172495

Country of ref document: JP

Free format text: JAPANESE INTERMEDIATE CODE: R150

S111 Request for change of ownership or part of ownership

Free format text: JAPANESE INTERMEDIATE CODE: R313115

R350 Written notification of registration of transfer

Free format text: JAPANESE INTERMEDIATE CODE: R350

S111 Request for change of ownership or part of ownership

Free format text: JAPANESE INTERMEDIATE CODE: R313115

Free format text: JAPANESE INTERMEDIATE CODE: R313114

R350 Written notification of registration of transfer

Free format text: JAPANESE INTERMEDIATE CODE: R350

LAPS Cancellation because of no payment of annual fees