EP3369934B1 - Umwälzpumpenaggregat - Google Patents
Umwälzpumpenaggregat Download PDFInfo
- Publication number
- EP3369934B1 EP3369934B1 EP17159191.0A EP17159191A EP3369934B1 EP 3369934 B1 EP3369934 B1 EP 3369934B1 EP 17159191 A EP17159191 A EP 17159191A EP 3369934 B1 EP3369934 B1 EP 3369934B1
- Authority
- EP
- European Patent Office
- Prior art keywords
- circulation pump
- pump unit
- hydraulic
- designed
- control device
- Prior art date
- Legal status (The legal status is an assumption and is not a legal conclusion. Google has not performed a legal analysis and makes no representation as to the accuracy of the status listed.)
- Active
Links
Images
Classifications
-
- F—MECHANICAL ENGINEERING; LIGHTING; HEATING; WEAPONS; BLASTING
- F04—POSITIVE - DISPLACEMENT MACHINES FOR LIQUIDS; PUMPS FOR LIQUIDS OR ELASTIC FLUIDS
- F04D—NON-POSITIVE-DISPLACEMENT PUMPS
- F04D13/00—Pumping installations or systems
- F04D13/02—Units comprising pumps and their driving means
- F04D13/06—Units comprising pumps and their driving means the pump being electrically driven
-
- F—MECHANICAL ENGINEERING; LIGHTING; HEATING; WEAPONS; BLASTING
- F04—POSITIVE - DISPLACEMENT MACHINES FOR LIQUIDS; PUMPS FOR LIQUIDS OR ELASTIC FLUIDS
- F04D—NON-POSITIVE-DISPLACEMENT PUMPS
- F04D13/00—Pumping installations or systems
- F04D13/12—Combinations of two or more pumps
-
- F—MECHANICAL ENGINEERING; LIGHTING; HEATING; WEAPONS; BLASTING
- F04—POSITIVE - DISPLACEMENT MACHINES FOR LIQUIDS; PUMPS FOR LIQUIDS OR ELASTIC FLUIDS
- F04D—NON-POSITIVE-DISPLACEMENT PUMPS
- F04D15/00—Control, e.g. regulation, of pumps, pumping installations or systems
- F04D15/0066—Control, e.g. regulation, of pumps, pumping installations or systems by changing the speed, e.g. of the driving engine
-
- F—MECHANICAL ENGINEERING; LIGHTING; HEATING; WEAPONS; BLASTING
- F04—POSITIVE - DISPLACEMENT MACHINES FOR LIQUIDS; PUMPS FOR LIQUIDS OR ELASTIC FLUIDS
- F04D—NON-POSITIVE-DISPLACEMENT PUMPS
- F04D15/00—Control, e.g. regulation, of pumps, pumping installations or systems
- F04D15/0072—Installation or systems with two or more pumps, wherein the flow path through the stages can be changed, e.g. series-parallel
-
- F—MECHANICAL ENGINEERING; LIGHTING; HEATING; WEAPONS; BLASTING
- F04—POSITIVE - DISPLACEMENT MACHINES FOR LIQUIDS; PUMPS FOR LIQUIDS OR ELASTIC FLUIDS
- F04D—NON-POSITIVE-DISPLACEMENT PUMPS
- F04D15/00—Control, e.g. regulation, of pumps, pumping installations or systems
- F04D15/02—Stopping of pumps, or operating valves, on occurrence of unwanted conditions
- F04D15/0209—Stopping of pumps, or operating valves, on occurrence of unwanted conditions responsive to a condition of the working fluid
-
- F—MECHANICAL ENGINEERING; LIGHTING; HEATING; WEAPONS; BLASTING
- F04—POSITIVE - DISPLACEMENT MACHINES FOR LIQUIDS; PUMPS FOR LIQUIDS OR ELASTIC FLUIDS
- F04D—NON-POSITIVE-DISPLACEMENT PUMPS
- F04D15/00—Control, e.g. regulation, of pumps, pumping installations or systems
- F04D15/02—Stopping of pumps, or operating valves, on occurrence of unwanted conditions
- F04D15/0245—Stopping of pumps, or operating valves, on occurrence of unwanted conditions responsive to a condition of the pump
-
- F—MECHANICAL ENGINEERING; LIGHTING; HEATING; WEAPONS; BLASTING
- F04—POSITIVE - DISPLACEMENT MACHINES FOR LIQUIDS; PUMPS FOR LIQUIDS OR ELASTIC FLUIDS
- F04D—NON-POSITIVE-DISPLACEMENT PUMPS
- F04D15/00—Control, e.g. regulation, of pumps, pumping installations or systems
- F04D15/02—Stopping of pumps, or operating valves, on occurrence of unwanted conditions
- F04D15/0245—Stopping of pumps, or operating valves, on occurrence of unwanted conditions responsive to a condition of the pump
- F04D15/0254—Stopping of pumps, or operating valves, on occurrence of unwanted conditions responsive to a condition of the pump the condition being speed or load
-
- F—MECHANICAL ENGINEERING; LIGHTING; HEATING; WEAPONS; BLASTING
- F04—POSITIVE - DISPLACEMENT MACHINES FOR LIQUIDS; PUMPS FOR LIQUIDS OR ELASTIC FLUIDS
- F04D—NON-POSITIVE-DISPLACEMENT PUMPS
- F04D15/00—Control, e.g. regulation, of pumps, pumping installations or systems
- F04D15/02—Stopping of pumps, or operating valves, on occurrence of unwanted conditions
- F04D15/0281—Stopping of pumps, or operating valves, on occurrence of unwanted conditions responsive to a condition not otherwise provided for
-
- F—MECHANICAL ENGINEERING; LIGHTING; HEATING; WEAPONS; BLASTING
- F04—POSITIVE - DISPLACEMENT MACHINES FOR LIQUIDS; PUMPS FOR LIQUIDS OR ELASTIC FLUIDS
- F04D—NON-POSITIVE-DISPLACEMENT PUMPS
- F04D15/00—Control, e.g. regulation, of pumps, pumping installations or systems
- F04D15/02—Stopping of pumps, or operating valves, on occurrence of unwanted conditions
- F04D15/029—Stopping of pumps, or operating valves, on occurrence of unwanted conditions for pumps operating in parallel
Definitions
- the invention relates to a circulation pump unit with an electric drive motor and a control device for controlling the speed of the drive motor as well as an arrangement of at least two such circulation pump units and a method for controlling at least two circulation pump units in a hydraulic circuit system.
- circulation pumps are used to pump a liquid heat transfer medium, for example water, through the circuit.
- a central heat source for example a boiler
- the heat transfer medium is pumped into various heating circuits, for example into a heating circuit for underfloor heating and a second heating circuit with normal radiators.
- At least one circulation pump unit is arranged in each of the heating circuits.
- part of the heating circuits namely the one through the central heat or cold source, for example the boiler, runs through a common flow path. This means that in this common flow path the volume flow depends on the delivery rate of several pump units, which makes the regulation or control of the individual circulation pump units difficult.
- EP 0 735 273 A1 discloses a double pump with two pumps arranged in parallel, which have a common input and a common output. These pumps have a common control device which controls the operation of the two pumps in combination or alternately. This pump cannot be used to supply two different branches of a heating system, e.g. two different areas of a building, since this double pump only has a common output.
- Other pump units are available from WO 2009/079447 A1 , JP 2015 025427 A , US 2002/033420 A1 and US 2010/300540 A1 known.
- the circulation pump unit according to the invention has, in a known manner, an electric drive motor and an electronic control device for controlling or regulating the drive motor.
- the control device for controlling the speed of the drive motor is designed such that it controls or regulates the speed of the drive motor according to a control scheme which is preferably stored in the control device. This means in particular that the control device is designed to set and vary the speed of the drive motor according to the control scheme.
- the circulation pump unit is in particular a centrifugal pump unit with at least one impeller which is driven in rotation by the drive motor.
- the drive motor can particularly preferably be a wet-running electric drive motor in which a rotor space in which the rotor of the drive motor rotates is separated from a stator space in which the stator windings are arranged by a can or a can, so that the rotor rotates in the liquid to be pumped.
- a circulation pump unit can be designed according to the invention in particular as a heating circulation pump unit, i.e. i.e., as a circulation pump unit for circulating a liquid heat carrier such as water in a heating or air conditioning system.
- the control device has a detection module or a detection function which is designed to detect a state variable representing an operating state from a parallel flow path with a second similar circulation pump unit.
- the state variable to be detected is preferably a hydraulic state variable such as a flow rate or preferably a variable representing a hydraulic state.
- the control device of the circulation pump unit is designed in such a way that it determines the control scheme according to which it controls or regulates the electric drive motor of the circulation pump unit on the basis of a state variable recorded by the detection function can change. This means that the circulation pump unit can detect changes in state in another circuit or branch of a hydraulic system via the detection function and adapt its own control scheme based on this state variable.
- hydraulic changes in state in a system which are caused by at least one other circulation pump unit in another, parallel branch of the hydraulic system, can be taken into account and compensated for by the circulation pump unit during control, so that incorrect adjustments in the control of the first pump unit due to the commissioning or speed change of at least one second circulation pump unit are avoided.
- the detection function can be designed such that it detects a state variable that represents a flow caused by a second circulation pump unit.
- the first pump unit can thus take into account the change in flow in a common flow path or branch of the hydraulic system that is caused by the at least one second circulation pump unit.
- Pressure losses in the common branch of the system that are based on a change in flow caused by another circulation pump unit can be taken into account in order to prevent undesirable mismatches.
- the control device inadvertently detects an increase in the pressure loss as a closing of radiator valves and then reduces the speed or delivery capacity of the associated pump unit.
- the detection function is preferably designed as a software module in the control device of the electric drive motor and is more preferably connected to at least one communication interface via which the state variable can be detected. This can be a communication interface which can be used alternatively or additionally for further communication functions of the control device.
- the detection function is designed such that it detects a signal as a state variable, as described above, which represents the switching on and/or off or a speed change of at least one second circulation pump unit
- the control device is designed such that the drive motor can be controlled by the control device taking this detected signal into account.
- the state variable only represents the operating state of at least one second circulation pump unit in such a way that it can be detected from the state variable whether the at least one second circulation pump unit is in operation or not or whether a speed change is taking place.
- Hydraulic state changes caused by the operation of the second circulation pump unit can then be detected by the circulation pump unit in another way, for example via sensors present in the circulation pump unit or an evaluation of electrical variables of the drive motor, for example to determine the differential pressure in the circulation pump unit. If a pressure change is detected, it can then be determined, for example, with the aid of the detected state variable, whether this results from the commissioning of a second circulation pump unit or not. If the state variable indicates the commissioning or speed change of a second circulation pump unit, the control device of the first circulation pump unit can preferably automatically determine from the change in pressure which flow rate the second circulation pump unit delivers or which adjustment of the control scheme is required for compensation.
- the detection function can be designed to detect a signal in the form of at least one predetermined pattern of a hydraulic load acting on the circulation pump unit.
- Such functionality makes it possible to transmit the state variable hydraulically in the system, so that separate communication paths for signal transmission, in particular an electrical connection, between several circulation pump units is not required.
- the circulation pump unit can be designed in such a way that when it is put into operation it generates a certain hydraulic pattern in the form of flow or pressure fluctuations, e.g. when switched on it is switched on and off several times in succession. This causes pressure or flow fluctuations in the hydraulic system, which can then be detected as a state variable by the sensors of a corresponding, similar circulation pump unit.
- the control device of the circulation pump unit can thus detect that such a second circulation pump unit has been switched on based on such pressure or flow fluctuations, which are specifically caused when a second circulation pump unit is switched on.
- the control device has a communication interface which is connected to the detection function in such a way that the detection function can receive a signal via the communication interface.
- the communication interface can be an electrical Interface or an electromagnetic interface such as a radio interface. Alternatively, other suitable signal transmission paths and associated interfaces, such as an optical interface, can also be used. If several similar circulation pump units with corresponding communication interfaces are used in a hydraulic system, they can communicate with each other via these communication interfaces and exchange the described state variables. The state variables can be sent and received as signals via the communication interfaces.
- the control device also has a signal generating device which is designed to generate a signal representing the switching on and/or off or a change in speed of the drive motor.
- a signal generating device which is designed to generate a signal representing the switching on and/or off or a change in speed of the drive motor.
- This can either be a signal which is output via a communication interface as described above, or a signal which is transmitted hydraulically, as also described above.
- the drive motor can be controlled in such a way that it generates a specific hydraulic pattern in the hydraulic circuit system in which the circulation pump unit is used, which in turn can then be recognized by the detection device of a second similar circulation pump unit.
- the circulation pump unit is designed to be used together with at least one other similar, more preferably identically designed circulation pump unit in a hydraulic circuit system, wherein each of the circulation pump units is arranged in a branch or circuit of the hydraulic circuit system and these circuits or branches are connected via a common flow path or branch, such as through a heating boiler.
- the individual circulation pump unit can record the signal generated by the signal generating device of the other or several other circulation pump units as a state variable and adapt its control scheme accordingly.
- the control device preferably has a communication interface which is connected to the signal generating device in such a way that the signal generating device can send out a signal or a value via the communication interface.
- the signal or the value represents a state variable as described above.
- the communication interface can preferably be an electrical or electromagnetic interface in order to output an electrical signal or an electromagnetic signal such as a radio signal, which can then be detected by a corresponding communication interface of a second circulation pump unit.
- the communication interface is particularly preferably designed in such a way that it interacts with both the signal generating device and the detection function, so that the communication interface works bidirectionally, i.e. can send out signals and can correspondingly detect signals from another circulation pump unit.
- the communication interface can be designed in such a way that it has a relay function, which makes it possible to forward data received from another communication interface to another communication interface.
- a relay function which makes it possible to forward data received from another communication interface to another communication interface.
- the communication interface can thus simultaneously serve as a relay station, which forwards the radio signals to other communication interfaces. This makes it possible to bridge larger ranges.
- the signal generating device is particularly preferably designed such that it outputs a flow rate value representing the current flow rate of the circulation pump unit via the communication interface. This can then be detected by the communication interface of a second connected circulation pump unit, so that the control device of this second connected circulation pump unit detects the detected flow rate value as a state variable and can adapt its control scheme accordingly on the basis of this detected state variable.
- the individual circulation pump unit or its control device can thus take into account the flow rate value of a second or several further circulation pump units arranged in the same hydraulic system in order to adapt or correct its own control scheme so that it can preferably fulfill its desired function independently of the other circulation pump units.
- the communication interface is designed for communication connection with a communication interface of at least one similar, preferably identical, second circulation pump unit and the control device of the circulation pump unit is designed such that it can receive a state variable via the communication interface and its detection function from at least one second similar, preferably identical, circulation pump unit via the communication interface and that the control device then controls the drive motor of the circulation pump unit taking into account the state variable received from the communication interface.
- the state variable can, as described above, represent switching on or off of the at least one further circulation pump unit or, more preferably, can be a flow rate value which represents the current flow rate of the additional circulation pump unit.
- the control device is designed such that the control scheme according to which the drive motor is controlled has a pump characteristic curve which is changed and preferably shifted depending on a signal detected or received by the detection function, namely a received state variable.
- a pump characteristic curve can, for example, be a proportional pressure or constant pressure characteristic curve in the QH diagram in which the pressure is plotted against the flow.
- the pump unit is controlled according to such a characteristic curve as a control scheme, an increase in the flow in the common branch of the hydraulic system would lead to a higher pressure loss between the pressure and suction side of the circulation pump unit, which would cause the circulation pump to move along the given characteristic curve into a range of lower delivery rates while reducing the speed, which then leads to the pressure provided in the respective branch supplied by the circulation pump being too low.
- the pump characteristic curve can be shifted, for example, to the area of higher pressures in order to then reach an operating point with a higher pressure at a constant flow rate and thus be able to maintain the pressure in the respective branch despite the higher pressure loss in the common branch.
- control device detects the shutdown or reduction of the flow rate of another circulation pump unit arranged in a parallel branch, it can shift the characteristic curve of its own control scheme to the area of lower pressures, so that the flow rate and the pressure provided in its own branch can be kept essentially constant.
- the control device is further preferably designed such that the pump characteristic curve of the control scheme is shifted by a correction value which represents a function of a received or detected state variable, in particular the flow in the overall system in which the circulation pump unit is integrated.
- a correction value which represents a function of a received or detected state variable, in particular the flow in the overall system in which the circulation pump unit is integrated.
- the correction value can also preferably be proportional to a correction constant which represents a hydraulic resistance in a common branch of the hydraulic system. This constant can be determined by the control device of the circulation pump unit in an initialization step or can be manually entered into the control device, for example by suitable input means.
- control device is provided with an initialization function which can communicate with the control devices of circulation pump units connected in parallel via the described communication interface in such a way that the plurality of circulation pump units arranged in parallel branches are switched on and off in a targeted manner in order to then determine the changes in the hydraulic variables in the system and to calculate the constant from these changes.
- the control device can be designed in such a way that, after receiving a signal or a state variable, it automatically adjusts the control scheme according to which the drive motor is controlled, depending on the change in the hydraulic load, by means of its detection function. changes and in particular shifts a pump characteristic curve forming the control scheme.
- the size or strength of the adjustment of the control scheme is made dependent on the size of the change in the hydraulic load, in particular the flow rate or the delivery rate of a second circulation pump unit.
- the hydraulic load or the change in the hydraulic load caused by a further circulation pump unit is taken into account in such a way that the hydraulic state in the branch in which the circulation pump unit is arranged is essentially maintained unchanged.
- the pressure loss caused by the connection or the delivery rate of a further pump unit in a common branch is preferably essentially compensated for by shifting the operating point or the pump characteristic curve of its own control scheme into the range of higher or lower differential pressures depending on the change in the pressure loss in the common branch.
- the communication interface is particularly preferably designed for communication with several similar, preferably identical second circulation pump units and the control device is preferably designed such that it controls the drive motor taking into account all signals or state variables received from the communication interfaces.
- the circulation pump unit is designed such that more than two of these circulation pump units can be arranged in several parallel branches of a hydraulic system and can communicate with each other in such a way that the changes in the hydraulic state in the overall system caused by them are taken into account by the individual circulation pump units in such a way that each circulation pump unit preferably controls its own drive motor in such a way that the hydraulic states in the associated branch in which the respective circulation pump unit is arranged are independent of the other circulation pump units can be maintained unaffected.
- the changes in state caused by the other circulation pump units in the hydraulic system are compensated in such a way that the circulation pump unit can maintain the desired differential pressure and/or flow in the associated branch essentially unchanged.
- the control device of the circulating pump unit can be designed in such a way that it changes the control scheme when a predetermined state variable is detected by the detection function in such a way that the drive motor is switched off.
- a design of the circulating pump unit enables the formation of a priority circuit in a heating system, which makes it possible to switch off the other heating circuits when domestic water is being heated.
- a circulating pump unit preferably a circulating pump unit according to the above description, can be arranged in a heating water flow path through a heat exchanger for heating domestic water.
- This circulating pump unit can, when it is put into operation, generate a signal representing a predetermined state variable via a signal generating device, which signal is transmitted via a communication interface and suitable data connections or hydraulically in the manner described to at least one further Circulation pump unit is transmitted, which detects this state variable as a signal that the circulation pump unit that is used to heat domestic water has been switched on.
- the control device that receives the signal can then switch off its associated circulation pump unit or its drive motor.
- the predetermined signal or the predetermined state variable is coded in such a way that it can be assigned to a specific circulation pump unit when an entire system is put into operation, so that other circulation pump units can clearly recognize upon receiving the signal that the circulation pump unit that is used to heat domestic water has been put into operation.
- the circulation pump unit can also preferably have a sensor connection to which a sensor for detecting the domestic water requirement, for example a flow sensor that can be arranged in a domestic water line, can be connected.
- the control device of the circulation pump unit can receive this sensor signal and evaluate it in such a way that it automatically switches on the circulation pump unit or its drive motor based on the sensor signal. In this way, the domestic water heating can be controlled independently by a circulation pump unit without a higher-level control device being required to start up the circulation pump unit.
- the invention further relates to the arrangement of at least two circulation pump units according to the preceding description, wherein the at least two circulation pump units are arranged in a common hydraulic circuit system.
- the hydraulic circuit system is particularly preferably a hydraulic heating system or a hydraulic heating installation. This expressly includes an air conditioning system.
- the two circulation pump units are arranged in two parallel branches or circuits of the Circulation system, these branches or circuits opening into at least one common flow path or having a common flow path. This means that the liquid pumped by the two circulation pumps through the two branches always flows through the common branch or section.
- the at least two branches are preferably consumer branches, in each of which at least one consumer, such as a heat exchanger, which forms a hydraulic resistance, is arranged.
- Such a heat exchanger can be formed, for example, by a radiator or an underfloor heating circuit or even a domestic water heat exchanger.
- the hydraulic resistances can be located in the individual branches downstream and/or upstream of the circulation pump unit.
- the circulation pump units in the parallel branches are of the same type and in particular identical, as described above.
- the control devices of the circulation pump units each have a signal generating device which outputs a state variable which represents an operating state of this circulation pump unit. As described above, the state variable can represent switching on and/or off or, for example, the flow rate (flow rate value).
- control devices of the circulating pump units are each designed in such a way that they control the associated drive motor of this circulating pump unit taking into account the state variable detected by its detection function and output by the other circulating pump unit. This is preferably done in the manner described above.
- the multiple circulating pump units are of the same type and preferably identical, so that they can mutually take into account their influence on the overall system.
- the invention also relates to a method for controlling at least two circulation pump units arranged in parallel branches in a hydraulic circuit system.
- the parallel branches are designed, as described above, in such a way that they open into a common flow path, which in each case closes a circuit via the branches.
- a control scheme according to which a first circulation pump unit is controlled is changed taking into account the hydraulic power provided by the second circulation pump unit.
- a change in the overall system, in particular a pressure loss occurring in the common branch or line section, which is caused by a change in the flow rate provided by the second circulation pump unit can be compensated.
- the at least two parallel branches of the hydraulic system flow into a common flow path.
- the at least first circulation pump unit and preferably all circulation pump units arranged in the parallel branches are controlled or regulated in such a way that their respective control scheme is based on Based on a hydraulic loss in the common flow path or section of the flow path, it is adjusted in such a way that a differential pressure across a hydraulic resistance in an individual hydraulic branch has a predetermined value.
- a differential pressure across a hydraulic resistance in an individual hydraulic branch has a predetermined value.
- a value of the hydraulic power provided by the second circulation pump unit is transmitted from the second circulation pump unit to the first circulation pump unit or is automatically determined by the first circulation pump unit based on a load change occurring in the first circulation pump unit.
- the current flow rate can be transmitted or signaled as a flow rate value from one circulation pump unit to the other circulation pump unit.
- only switching on or off can be signaled and the other circulation pump unit can automatically detect how much the pressure loss in the system changes due to the start-up or switching off of the other circulation pump unit. This can be detected by corresponding pressure sensors in the circulation pump unit and/or, if necessary, derived from electrical variables of the drive motor of the individual circulation pump unit.
- the circulation pump unit according to the invention is a centrifugal pump unit which can be used as a circulation pump unit, for example in a heating system or air conditioning system for circulating a liquid heat carrier such as water. It has a pump housing 2 with an inlet 4 and an outlet 6 and at least one impeller 8 rotating inside. The impeller 8 is driven in rotation by an electric drive motor 10. Furthermore, a control device 12 is present in the circulation pump unit, which controls or regulates the electric drive motor 10, in particular sets and regulates its speed. D. i.e., the speed of the drive motor 10 can be changed via the control device 12 to adapt to the hydraulic conditions.
- the circulation pump unit corresponds to the structure of known circulation pump units.
- the control device 12 is designed such that it controls or regulates the drive motor 10 according to at least one control scheme, ie, for example, according to a pump characteristic curve as shown in Fig. 3 It is known to use proportional pressure curves as a control scheme, for example, according to which the pressure increases in proportion to the flow. Alternatively, control schemes with constant pressure curves can also be used, in which the drive motor is controlled in such a way that the pressure remains at a constant value regardless of the flow.
- Fig. 3 shows three proportional pressure curves I, II and III in a QH diagram in which the pressure H is plotted against the flow Q. In the diagram according to Fig.
- system characteristic curves A, B and C represent the pressure loss in the hydraulic circuit depending on the flow rate Q.
- an operating point is set at the intersection of the pump characteristic curve and the system characteristic curve. If, for example, the circulation pump unit is operated with pump characteristic curve I and the hydraulic system in which the circulation pump unit is used has system characteristic curve A, the operating point 14 is set at the intersection of both characteristic curves.
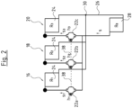
- Fig. 2 shows a schematic diagram of a heating system with three heating circuits or heating branches 16, 18 and 20.
- a circulation pump unit 22a, 22b or 22c is arranged and one or more consumers 24, such as radiators or loops of an underfloor heating system, are located.
- the three heating circuits 16, 18, 20 also lead through a common Flow path 26, which runs through a heat source 28, such as a boiler.
- a heat source 28 such as a boiler.
- the three heating circuits 16, 18, 20 branch off from one another on the output side of the heat source 28 and run through the circulation pump units 22a, 22b and 22c through the respective consumers 24 of the three heating circuits 16, 18, 20.
- the three heating circuits flow back into the common flow path 26 at the outlet point 30.
- the three heating circuits 16, 18, 20 can, for example, heat different parts of a building; alternatively, heating circuit 16 could, for example, be a heating circuit for underfloor heating, while heating circuits 18 and 20 represent heating circuits with normal radiators.
- the flow direction s could also run in the opposite direction.
- the hydraulic load or the hydraulic resistance formed by the consumers 24 is downstream of the circulation pump units 22. If the flow direction is opposite, the consumers 24 would be upstream of the circulation pump units 22. This could be the case, for example, if the multiple heating circuits 16, 18, 20 heat different apartments and the circulation pump units 22 are each part of an apartment station.
- the system characteristic curve A shown represents, for example, a system characteristic curve when only one of the circulation pumps 22, for example the circulation pump 22a, is in operation. If the heating circuit 18 is now also put into operation and, for example, the circulation pump 22b is also put into operation taken, the total flow rate through the common flow path 26 increases and with it the pressure loss across the heat source 28, so that the system then has the system characteristic curve B.
- the circulating pump unit 22a If the circulating pump unit 22a is now operated with the pump characteristic curve I, the operating point on this pump characteristic curve I would move from the operating point 14 to the operating point 32, which represents the intersection point between the pump characteristic curve I and the system characteristic curve B. This means that the circulating pump unit 22 would reduce its speed, the flow and the pressure would decrease. This would mean that the heating circuit 16 and the consumer 24 would no longer be adequately supplied, i.e. the flow through the consumer 24 could not be kept constant.
- the control device 12 of the circulation pump unit is designed in such a way that it can change its control scheme depending on the operation of further circulation pump units 22 in parallel branches 18, 20 of the hydraulic system.
- the control device 12 can shift the pump characteristic curve I, which is used as the control scheme, so that the circulation pump unit is operated according to the second pump characteristic curve II, the intersection of which with the system characteristic curve B forms a new operating point 34, which is at the same flow rate q 1 as the operating point 14.
- the flow rate q 1 through the consumer 24 of the heating circuit 16 can be kept constant.
- the pressure H is increased so that the higher pressure loss in the common flow path 26 is compensated and the differential pressure across the consumer 24 can ideally be kept constant.
- the circulation pump unit 22a increases its speed and thus also its electrical power consumption. If the second circulation pump unit 22b is switched off again, the control scheme is changed back to the original pump characteristic curve I and the circulation pump unit 22a is again operated with the pump characteristic curve I at operating point 14.
- the control scheme of the circulation pump unit 22a can be changed so that it operates according to the pump characteristic curve III in Fig. 3 is operated so that operation takes place at operating point 36, which represents the intersection between the system characteristic curve C and the pump characteristic curve III.
- the flow rate q 1 is kept constant, but the pressure H increases so that the increased pressure loss in the common flow path 26 is compensated and the heating circuit 16 continues to be supplied with essentially a constant flow rate.
- the control schemes of the circulating pump units 22b and 22c in the heating circuits 18 and 20 are adapted accordingly depending on how many of the other heating circuits 16, 18, 20 are in operation. It should be understood that the circulating pump units 22a, 22b and 22c do not necessarily have to be put into operation in this order. Depending on the heat requirement in the individual heating circuits 16, 18, 20, for example, only the circulation pump unit 22c can be in operation and then the circulation pump units 22a and 22b can be put into operation. Any combination and sequence is conceivable here.
- the required compensations can be calculated from the hydraulic quantities in the manner described below.
- the consumers 24 in the heating circuits 16, 18, 20 have the hydraulic resistances R 1 , R 2 and R 3 .
- the flows s 1 , s 2 and s 3 caused by the respective circulation pump units 22a, 22b and 22c prevail.
- the circulation pump unit 22a generates a differential pressure h 1
- the circulation pump unit 22b a differential pressure h 2
- the circulation pump unit 22c has a differential pressure h 3 .
- the heat source 28 forms a hydraulic resistance R 0 .
- the hydraulic resistances R 0 , R 1 , R 2 and R 3 do not only represent the hydraulic resistance of the consumers or the heat source, but the entire hydraulic resistance in the respective branch, which is formed by line losses and the like.
- the hydraulic resistances R 1 , R 2 and R 3 vary, for example, depending on the degree of opening of a thermostat valve in the respective heating circuit 16, 18, 20.
- each branch has a differential pressure setpoint h*, which is to be achieved across the hydraulic resistance R.
- the circulation pump units 22 are not to be controlled at a constant pressure but at a proportional pressure depending on the flow in order to generate a proportional pressure curve.
- a and b represent parameters of the proportional pressure curve.
- the control devices 12 of the circulation pump units 22 are first caused to put all circulation pump units 22a, 22b and 22c into operation, preferably by appropriate communication via the communication interfaces 40 and data connections 38 described below.
- the control devices 12 determine the differential pressures h 1 , h 2 , h 3 and the flow rates s 1 , s 2 and s 3 and exchange them with one another, preferably via the data connections 38. These values can be recorded by suitable sensors in the circulation pump units 22 and/or by calculation based on electrical variables of the drive motor of the respective circulation pump unit 22.
- the circulation pump unit 22b can, for example, be switched off and pressure values h 1 , h' 2 , h 3 and flow rates s' 1 , s' 2 and s' 3 can be determined. From these measurements, the hydraulic resistance R 0 in the common flow path 26 can be determined by solving the following systems of equations with two unknowns.
- the change in the flow rate s in the common flow path 26 can later be taken into account for adjusting the pump characteristic curve in each individual circulation pump unit 22 when the flow rate changes due to switching on or changing the speed of one of the circulation pump units 22.
- the pump characteristic curve I, II, III is preferably shifted by a dimension or by a correction value which is proportional to the hydraulic resistance R 0 in the common flow path 26 and an increasing function of the sum of the flows, ie the flow rate s in the common flow path 26.
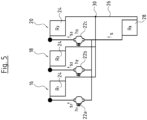
- the circulation pump units 22a, 22b and 22c can be connected to one another directly via data connections 38.
- the data connections 38 can be implemented as a wired data bus or wirelessly via radio connections.
- the control devices 12 of the circulation pump units 22 have a communication interface 40 for this purpose. This interacts with a detection module 42 inside the control device 12, which provides a detection function.
- the detection module 42 can be implemented as a software module in the control device.
- the control devices 12 also each have a signal generating device 44, which according to a first embodiment can also be connected to the communication interface 40, as in Fig. 1 is shown.
- the communication interface 40 preferably acts bidirectionally.
- the signal generating device 44 can also be implemented as a software module in the control device 12.
- the signal generating device 44 When the respective circulation pump unit 22 is operating, the signal generating device 44 generates a signal which represents a state variable and is output to the other circulation pump units 22 via the communication interface 40 and the data connection 38.
- the state variable can simply signal that the respective circulation pump unit 22 is or will be switched on or off.
- the state variable can be a flow rate value which represents the respective flow rate of the pump unit 22. The flow rate can either be measured in the circulation pump unit 22 or derived from electrical variables by the control device 12.
- the signal generation device 44 of the circulation pump unit 22b generates, for example, a flow rate value which indicates the flow rate of the second circulation pump unit 22b.
- This flow rate value is determined via the communication interface 40 and the data connection 38 to the first circulation pump unit 22a.
- Its control device 12 processes this signal in the detection module 42 in such a way that it now recognizes the change in the system characteristic curve from the system characteristic curve A to the system characteristic curve B and accordingly adjusts the control scheme of its control device 12, e.g. from the pump characteristic curve I to the pump characteristic curve II.
- the circulation pump unit 22c When the third circulation pump unit 22c is switched on, this takes place in a corresponding manner, in that the circulation pump unit 22c also transmits its flow rate value via the data connection 38 to the circulation pump unit 22b and the circulation pump unit 22a, so that these two circulation pump units can then change their pump characteristic curve again as a control scheme. Conversely, the circulation pump unit 22c also receives the flow rate values from the circulation pump units 22a and 22b, so that it can adapt its control scheme directly upon commissioning to the hydraulic state of the system resulting from the simultaneous operation of the other circulation pump units 22a and 22b.
- the control device 12 of the first pump unit 22a is only informed that the second circulation pump unit 22b is switched on or is operating, the control device 12 can automatically recognize via the detection module 42 from the change in the electrical variables and, if applicable, hydraulic variables measured directly in the circulation pump unit 22a how the system characteristic curve is changing and make a corresponding adjustment to the pump characteristic curve. This can be done in a corresponding manner in the other two circulation pump units 22b and 22c.
- the networking or linking for communication between the circulation pump units 22a, 22b and 22c can also be carried out in an alternative manner, for example in Fig. 4 is shown.
- the connection is made via a central control unit 46.
- the control unit 46 is each connected to the circulation pump units 22 via individual data connections 38'.
- the data connections 38' can in turn be wired or wireless, for example as radio connections.
- the central control unit 46 can be designed in such a way that it takes over the complete function of the control devices 12 in such a way that it specifies the respective speed for the drive motor 10 for the circulation pump units 22a, 22b, 22c, for example via a PWM signal input of the circulation pump units 22a, 22b and 22c.
- Such a central control and corresponding circulation pump units are not according to the invention.
- the control unit 46 only takes over the function of transmitting the state variables or signals between the circulation pump units 22, as described above, then the Fig. 4 illustrated embodiment and corresponding circulation pump units according to the invention. This can be particularly useful if the communication interfaces 40 of the control devices 12 are galvanically separated from the other parts of the control device, so that the communication connections 38' require an external power supply via the control unit 46.
- the communication between the circulation pump units 22a, 22b and 22c takes place hydraulically.
- the circulation pump units 22a, 22b, 22c do not require a communication interface 40.
- the signal generating device 44 generates a hydraulic signal when the respective circulation pump unit 22 is put into operation by putting the drive motor 10 into operation according to a predetermined pattern, for example, by briefly switching it on and off several times in a certain pattern before permanent operation.
- a circulation pump unit 22 in the system recognizes the pattern which signals the start-up of another circulation pump unit 22, it can recognize the change in the system characteristic curve A, B, C from its electrical variables or internal sensor signals in the manner described above and adapt the pump characteristic curve I, II, III accordingly, as described above. If necessary, such a hydraulic signal, which signals the operation of a pump unit, can also be generated at regular intervals by the signal generating device 44, so that the circulation pump units 22 can continuously monitor via their detection devices or detection modules 42 whether other circulation pump units 22 are in operation in the same hydraulic system.
Landscapes
- Engineering & Computer Science (AREA)
- Mechanical Engineering (AREA)
- General Engineering & Computer Science (AREA)
- Fluid-Pressure Circuits (AREA)
- Control Of Non-Positive-Displacement Pumps (AREA)
- Control Of Positive-Displacement Pumps (AREA)
Description
- Die Erfindung betrifft ein Umwälzpumpenaggregat mit einem elektrischen Antriebsmotor sowie eine Steuereinrichtung zur Drehzahlregelung des Antriebsmotors sowie eine Anordnung zumindest zweier solcher Umwälzpumpenaggregate und ein Verfahren zur Steuerung zumindest zweier Umwälzpumpenaggregate in einem hydraulischen Kreisla ufsystem.
- In hydraulischen Kreislaufsystemen wie Heizungs- oder Klimaanlagen werden Umwälzpumpen eingesetzt, um einen flüssigen Wärmeträger, beispielsweise Wasser, im Kreislauf zu fördern. Dabei ist es bekannt, dass eine zentrale Wärmequelle, beispielsweise ein Heizkessel, eingesetzt wird, von welchem aus der Wärmeträger in verschiedene Heizkreise gefördert wird, beispielsweise in einen Heizkreis für eine Fußbodenheizung und einen zweiten Heizkreis mit normalen Heizkörpern. Dabei ist in jedem der Heizkreise zumindest ein Umwälzpumpenaggregat angeordnet. Bei einer solchen Anordnung verläuft jedoch ein Teil der Heizkreise, nämlich derjenige durch die zentrale Wärme- bzw. Kältequelle, beispielsweise den Heizkessel, durch einen gemeinsamen Strömungsweg. Dies führt dazu, dass in diesem gemeinsamen Strömungsweg der Volumenstrom von der Förderleistung mehrerer Pumpenaggregate abhängt, was die Regelung bzw. Steuerung der einzelnen Umwälzpumpenaggregate schwierig macht. Wenn ein einzelnes Umwälzpumpenaggregat beispielsweise mit einer Funktion zur automatischen Anpassung seines Regelschemas ausgestattet ist, kann dies bei der Anordnung von mehreren parallelen Heizkreisen zu Fehlfunktionen führen, da sich bei Inbetriebnahme eines zweiten Umwälzpumpenaggregates auch der Druckverlust im Kreislauf des ersten Pumpenaggregates vergrößert, da der Druckverlust im gemeinsamen Teil des Kreislaufes durch den erhöhten Förderstrom zunimmt. Dies kann dazu führen, dass das erste Pumpenaggregat seine Leistung in unerwünschter Weise falsch anpasst.
-
EP 0 735 273 A1 offenbart eine Doppelpumpe mit zwei parallel angeordneten Pumpen, welche einen gemeinsamen Eingang und einen gemeinsamen Ausgang aufweisen. Diese Pumpen haben eine gemeinsame Steuereinrichtung, die den Betrieb der beiden Pumpen in Kombination oder im Wechsel steuert. Diese Pumpe kann nicht für die Versorgung von zwei verschiedenen Zweigen einer Heizungsanlage verwendet werden, z.B. von zwei verschiedenen Bereichen eines Gebäudes, da diese Doppelpumpe nur einen gemeinsamen Ausgang hat. Weitere Pumpenaggregate sind ausWO 2009/079447 A1 , ,JP 2015 025427 A US 2002/033420 A1 undUS 2010/300540 A1 bekannt. - Vor dem Hintergrund dieser Problematik ist es Aufgabe der Erfindung, ein Umwälzpumpenaggregat dahingehend zu verbessern, dass es bei Anordnung mehrerer gleichartiger Umwälzpumpenaggregate in einem verbundenen hydraulischen System derartige Fehlanpassungen vermeidet.
- Diese Aufgabe wird gelöst durch ein Umwälzpumpenaggregat mit den in Anspruch 1 angegebenen Merkmalen, durch die Anordnung zumindest zweier derartiger Umwälzpumpenaggregate gemäß Anspruch 13 sowie durch ein Verfahren zur Steuerung zumindest zweier Umwälzpumpenaggregate in einem gemeinsamen hydraulischen System gemäß Anspruch 14. Bevorzugte Ausführungsformen ergeben sich aus den Unteransprüchen, der nachfolgenden Beschreibung sowie den beigefügten Figuren.
- Das erfindungsgemäße Umwälzpumpenaggregat weist in bekannter Weise einen elektrischen Antriebsmotor und eine elektronische Steuereinrichtung zur Steuerung bzw. Regelung des Antriebsmotors auf. Dabei ist die Steuereinrichtung zur Drehzahlregelung des Antriebsmotors derart ausgebildet, dass sie die Drehzahl des Antriebsmotors gemäß einem Regelschema, welches vorzugsweise in der Steuereinrichtung hinterlegt ist, steuert bzw. regelt. Dies bedeutet insbesondere, dass die Steuereinrichtung ausgebildet ist, die Drehzahl des Antriebsmotors gemäß dem Regelschema einzustellen und zu variieren. Bei dem Umwälzpumpenaggregat handelt es sich insbesondere um ein Kreiselpumpenaggregat mit zumindest einem drehend von dem Antriebsmotor angetriebenen Laufrad. Besonders bevorzugt kann es sich bei dem Antriebsmotor um einen nasslaufenden elektrischen Antriebsmotor handeln, bei welchem ein Rotorraum, in welchem der Rotor des Antriebsmotors rotiert, von einem Statorraum, in welchem die Statorwicklungen angeordnet sind, durch ein Spaltrohr bzw. einen Spalttopf getrennt ist, so dass der Rotor in der zu fördernden Flüssigkeit rotiert. Ein solches Umwälzpumpenaggregat kann erfindungsgemäß insbesondere als Heizungsumwälzpumpenaggregat ausgebildet sein, d. h., als Umwälzpumpenaggregat zum Umwälzen eines flüssigen Wärmeträgers wie Wasser in einem Heizungs- bzw. Klimasystem.
- Erfindungsgemäß weist die Steuereinrichtung ein Erfassungsmodul bzw. eine Erfassungsfunktion auf, welche dazu ausgebildet ist, von einem parallelen Strömungsweg mit einem zweiten gleichartigen Umwälzpumpenaggregat eine einen Betriebszustand repräsentierende Zustandsgröße zu erfassen. Die zu erfassende Zustandsgröße ist bevorzugt eine hydraulische Zustandsgröße wie beispielsweise ein Durchfluss oder vorzugsweise eine einen hydraulischen Zustand repräsentierende Größe. Die Steuereinrichtung des Umwälzpumpenaggregates ist so ausgebildet, dass sie das Regelschema, gemäß dem sie den elektrischen Antriebsmotor des Umwälzpumpenaggregates steuert bzw. regelt, auf Grundlage einer von der Erfassungsfunktion erfassten Zustandsgröße verändern kann. D. h., das Umwälzpumpenaggregat kann Zustandsänderungen in einem weiteren Kreis bzw. Zweig eines hydraulischen Systems über die Erfassungsfunktion erkennen und das eigene Regelschema auf Grundlage dieser Zustandsgröße anpassen. So können von dem Umwälzpumpenaggregat hydraulische Zustandsänderungen in einem System, welche von zumindest einem weiteren Umwälzpumpenaggregat in einem anderen, parallelen Zweig des hydraulischen Systems hervorgerufen werden, bei der Regelung berücksichtigt und kompensiert werden, sodass Fehlanpassungen der Regelung des ersten Pumpenaggregates aufgrund der Inbetriebnahme oder Drehzahländerung zumindest eines zweiten Umwälzpumpenaggregates vermieden werden.
- Insbesondere kann die Erfassungsfunktion so ausgebildet sein, dass sie eine Zustandsgröße erfasst, welche einen von einem zweiten Umwälzpumpenaggregat verursachten Durchfluss repräsentiert. So kann das erste Pumpenaggregat die Durchflussänderung in einem gemeinsamen Strömungsweg bzw. Zweig des hydraulischen Systems, welche durch das zumindest eine zweite Umwälzpumpenaggregat verursacht wird, berücksichtigen. So können Druckverluste im gemeinsamen Zweig des Systems, welche auf einer Durchflussänderung basieren, welche durch ein anderes Umwälzpumpenaggregat verursacht wurde, berücksichtigt werden, um unerwünschte Fehlanpassungen zu verhindern. Es kann insbesondere in einem Heizungssystem verhindert werden, dass die Steuereinrichtung eine Erhöhung des Druckverlustes versehentlich als ein Schließen von Heizkörperventilen detektiert und daraufhin die Drehzahl bzw. Förderleistung des zugehörigen Pumpenaggregates reduziert. Wenn der Druckverlust im gemeinsamen Zweig durch die Erhöhung des Förderstroms aufgrund der Inbetriebnahme eines zweiten Umwälzpumpenaggregates hervorgerufen ist, ist es vielmehr erwünscht, die Drehzahl des ersten Umwälzpumpenaggregates ebenfalls zu erhöhen, um diesen Druckverlust nach Möglichkeit kompensieren zu können und den zugehörigen hydraulischen Kreis bzw. Zweig weiterhin mit ausreichendem Druck versorgen zu können. Die Erfassungsfunktion ist vorzugsweise als Softwaremodul in der Steuereinrichtung des elektrischen Antriebsmotors ausgebildet und weiter bevorzugt mit zumindest einer Kommunikationsschnittstelle, über welche die Zustandsgröße erfasst werden kann, verbunden. Dies kann eine Kommunikationsschnittstelle sein, welche alternativ oder zusätzlich für weitere Kommunikationsfunktionen der Steuereinrichtung genutzt werden kann.
- Gemäß der Erfindung ist die Erfassungsfunktion derart ausgebildet, dass sie als eine Zustandsgröße, wie sie vorangehend beschrieben wurde, ein Signal erkennt, welches das Ein- und/oder Ausschalten oder eine Drehzahländerung zumindest eines zweiten Umwälzpumpenaggregates repräsentiert, ist die Steuereinrichtung derart ausgebildet, dass der Antriebsmotor von der Steuereinrichtung unter Berücksichtigung dieses erfassten Signals steuerbar ist. D. h., gemäß der Erfindung repräsentiert die Zustandsgröße lediglich den Betriebszustand zumindest eines zweiten Umwälzpumpenaggregates dahingehend, dass anhand der Zustandsgröße erkannt werden kann, ob das zumindest eine zweite Umwälzpumpenaggregat in Betrieb ist oder nicht oder eine Drehzahländerung erfolgt. Durch den Betrieb des zweiten Umwälzpumpenaggregates verursachte hydraulische Zustandsänderungen können dann auf andere Weise von dem Umwälzpumpenaggregat erfasst werden, beispielsweise über in dem Umwälzpumpenaggregat vorhandene Sensoren oder eine Auswertung elektrischer Größen des Antriebsmotors, um beispielsweise den Differenzdruck im Umwälzpumpenaggregat zu bestimmen. Bei einer erfassten Druckänderung kann dann beispielsweise unter Zuhilfenahme der erfassten Zustandsgröße festgestellt werden, ob diese aus der Inbetriebnahme eines zweiten Umwälzpumpenaggregates resultiert oder nicht. Falls die Zustandsgröße die Inbetriebnahme oder Drehzahländerung eines zweiten Umwälzpumpenaggregates signalisiert, kann vorzugsweise aus der Änderung des Druckes von der Steuereinrichtung des ersten Umwälzpumpenaggregates selbsttätig bestimmt werden, welchen Förderstrom das zweite Umwälzpumpenaggregat leistet oder welche Anpassung des Regelschemas zur Kompensation erforderlich ist.
- Gemäß einer weiteren möglichen Ausführungsform der Erfindung kann die Erfassungsfunktion zum Erkennen eines Signals in Form zumindest eines vorbestimmten Musters einer auf das Umwälzpumpenaggregat wirkenden hydraulischen Last ausgebildet sein. Eine solche Funktionalität ermöglicht es, die Zustandsgröße auf hydraulischem Wege im System zu übertragen, so dass separate Kommunikationswege zur Signalübertragung, insbesondere eine elektrische Verbindung, zwischen mehreren Umwälzpumpenaggregaten nicht erforderlich ist. So kann beispielsweise das Umwälzpumpenaggregat so ausgebildet sein, dass es bei seiner Inbetriebnahme ein bestimmtes hydraulisches Muster in Form von Durchfluss- oder Druckschwankungen erzeugt, z. B. beim Einschalten mehrmals hintereinander kurz ein- und ausgeschaltet wird. Dies verursacht im hydraulischen System Druck- bzw. Durchflussschwankungen, welche dann von der Sensorik eines entsprechendes gleichartigen Umwälzpumpenaggregates als Zustandsgröße erkannt werden können. So kann die Steuereinrichtung des Umwälzpumpenaggregates anhand derartiger Druck- bzw. Durchflussschwankungen, welche gezielt beim Einschalten von einem zweiten Umwälzpumpenaggregat verursacht werden, erkennen, dass ein solches zweites Umwälzpumpenaggregat eingeschaltet wurde.
- Gemäß einer weiteren bevorzugten Ausführungsform der Erfindung weist die Steuereinrichtung eine Kommunikationsschnittstelle auf, welche mit der Erfassungsfunktion derart verbunden ist, dass die Erfassungsfunktion ein Signal über die Kommunikationsschnittstelle empfangen kann. Die Kommunikationsschnittstelle kann dabei eine elektrische Schnittstelle oder auch eine elektromagnetische Schnittstelle wie eine Funkschnittstelle sein. Alternativ können auch andere geeignete Signalübertragungswege und zugehörige Schnittstellen, wie beispielsweise eine optische Schnittstelle, Verwendung finden. Wenn in einem hydraulischen System mehrere gleichartige Umwälzpumpenaggregate mit korrespondierenden Kommunikationsschnittstellen verwendet werden, können diese über diese Kommunikationsschnittstellen miteinander kommunizieren und die beschriebenen Zustandsgrößen austauschen. Die Zustandsgrößen können dabei als Signale über die Kommunikationsschnittstellen ausgesendet und empfangen werden.
- Die Steuereinrichtung weist ferner eine Signalerzeugungseinrichtung auf, welche dazu ausgebildet ist, das Ein- und/oder Ausschalten oder eine Drehzahländerung des Antriebsmotors repräsentierendes Signal zu erzeugen. Dies kann entweder ein Signal sein, welches über eine Kommunikationsschnittstelle, wie sie vorangehend beschrieben wurde, ausgegeben wird, oder aber ein Signal, welches auf hydraulischem Wege übertragen wird, wie es ebenfalls vorangehend beschrieben wurde. Dazu kann der Antriebsmotor so angesteuert werden, dass er ein bestimmtes hydraulisches Muster in dem hydraulischen Kreislaufsystem, in welchem das Umwälzpumpenaggregat eingesetzt ist, erzeugt, welches wiederum dann von der Erfassungseinrichtung eines zweiten gleichartigen Umwälzpumpenaggregates erkannt werden kann.
- Es ist zu verstehen, dass das Umwälzpumpenaggregat dazu ausgebildet ist, mit zumindest einem weiteren gleichartigen, weiter bevorzugt identisch ausgebildeten Umwälzpumpenaggregat gemeinsam in einem hydraulischen Kreislaufsystem verwendet zu werden, wobei jedes der Umwälzpumpenaggregate in einem Zweig bzw. Kreis des hydraulischen Kreislaufsystems angeordnet ist und diese Kreise bzw. Zweige über einen gemeinsamen Strömungsweg bzw. Zweig, wie beispielsweise durch einen Heizkessel, führen. In solch einer Anordnung kann das einzelne Umwälzpumpenaggregat jeweils das von der Signalerzeugungseinrichtung des anderen oder mehrerer anderer Umwälzpumpenaggregate erzeugte Signal als Zustandsgröße erfassen und danach sein Regelschema anpassen.
- Die Steuereinrichtung weist vorzugsweise eine Kommunikationsschnittstelle auf, welche mit der Signalerzeugungseinrichtung derart verbunden ist, dass die Signalerzeugungseinrichtung ein Signal oder einen Wert über die Kommunikationsschnittstelle aussenden kann. Das Signal bzw. der Wert repräsentiert dabei eine Zustandsgröße, wie sie oben beschrieben wurde. Die Kommunikationsschnittstelle kann entsprechend der obigen Beschreibung vorzugsweise eine elektrische oder elektromagnetische Schnittstelle sein, um ein elektrisches Signal oder ein elektromagnetisches Signal wie ein Funksignal auszugeben, welches dann von einer korrespondierenden Kommunikationsschnittstelle eines zweiten Umwälzpumpenaggregates erfasst werden kann. Besonders bevorzugt ist die Kommunikationsschnittstelle so ausgebildet, dass sie sowohl mit der Signalerzeugungseinrichtung als auch mit der Erfassungsfunktion zusammenwirkt, so dass die Kommunikationsschnittstelle bidirektional wirkt, d. h. Signale aussenden kann und entsprechend Signale von einem anderen Umwälzpumpenaggregat erfassen kann.
- Besonders bevorzugt kann die Kommunikationsschnittstelle so ausgebildet sein, dass sie eine Relaisfunktion aufweist, welche es ermöglicht, von einer anderen Kommunikationsschnittstelle empfangene Daten an wiederum eine weitere Kommunikationsschnittstelle weiterzuleiten. Dies bietet sich insbesondere dann an, wenn die Kommunikationsschnittstelle als Funkschnittstelle ausgebildet ist. So kann die Kommunikationsschnittstelle gleichzeitig als Relaisstation dienen, welche die Funksignale an weitere Kommunikationsschnittstellen weitersendet. So können größere Reichweiten überbrückt werden.
- Besonders bevorzugt ist die Signalerzeugungseinrichtung derart ausgebildet, dass sie über die Kommunikationsschnittstelle ein den aktuellen Förderstrom des Umwälzpumpenaggregates repräsentierenden Förderstromwert ausgibt. Dieser kann dann von der Kommunikationsschnittstelle eines zweiten verbundenen Umwälzpumpenaggregates erfasst werden, sodass die Steuereinrichtung dieses zweiten verbundenen Umwälzpumpenaggregates den erfassten Förderstromwert als Zustandsgröße erfasst und entsprechend ihr Regelschema auf Grundlage dieser erfassten Zustandsgröße anpassen kann. So kann das einzelne Umwälzpumpenaggregat bzw. dessen Steuereinrichtung den Förderstromwert eines zweiten oder mehrerer weiterer, in demselben hydraulischen System angeordneter Umwälzpumpenaggregate berücksichtigen, um das eigene Regelschema anzupassen bzw. so zu korrigieren, dass es vorzugsweise unabhängig von den weiteren Umwälzpumpenaggregaten seine gewünschte Funktion erfüllen kann.
- Besonders bevorzugt ist, wie vorangehend bereits angedeutet wurde, die Kommunikationsschnittstelle zur Kommunikationsverbindung mit einer Kommunikationsschnittstelle zumindest eines gleichartigen, vorzugsweise identischen zweiten Umwälzpumpenaggregates ausgebildet und die Steuereinrichtung des Umwälzpumpenaggregates ist so ausgebildet, dass sie über die Kommunikationsschnittstelle und ihre Erfassungsfunktion von zumindest einem zweiten gleichartigen, vorzugsweise identischen, Umwälzpumpenaggregat über die Kommunikationsschnittstelle eine Zustandsgröße empfangen kann und dass die Steuereinrichtung den Antriebsmotor des Umwälzpumpenaggregates dann unter Berücksichtigung der von der Kommunikationsschnittstelle empfangenen Zustandsgröße steuert. Dies beinhaltet die Anpassung eines Regelschemas auf Grundlage der erfassten Zustandsgröße. Besonders bevorzugt kann die Zustandsgröße, wie vorangehend beschrieben, ein Ein- oder Ausschalten des zumindest einen weiteren Umwälzpumpenaggregates repräsentieren oder weiter bevorzugt ein Förderstromwert sein, welcher den aktuellen Förderstrom des weiteren Umwälzpumpenaggregates repräsentiert.
- Gemäß einer weiteren bevorzugten Ausführungsform der Erfindung ist die Steuereinrichtung derart ausgebildet, dass das Regelschema, gemäß dem der Antriebsmotor geregelt wird, eine Pumpenkennlinie aufweist, welche in Abhängigkeit eines von der Erfassungsfunktion erkannten oder empfangenen Signals, nämlich einer empfangenen Zustandsgröße, verändert und bevorzugt verschoben wird. Eine solche Pumpenkennlinie kann beispielsweise eine Proportionaldruck- oder Konstantdruckkennlinie im Q-H-Diagramm sein, in welchem der Druck über dem Durchfluss aufgetragen ist. Wenn das Pumpenaggregat gemäß einer solchen Kennlinie als Regelschema geregelt wird, würde eine Erhöhung des Durchflusses in dem gemeinsamen Zweig des hydraulischen Systems zu einem höheren Druckverlust zwischen Druck- und Saugseite des Umwälzpumpenaggregates führen, was die Umwälzpumpe dazu veranlassen würde, auf der gegebenen Kennlinie unter Reduzierung der Drehzahl in einen Bereich kleinerer Förderleistungen zu wandern, was dann dazu führt, dass in dem jeweiligen, von der Umwälzpumpe versorgten Zweig der zur Verfügung gestellte Druck zu niedrig wäre. Um dies auszugleichen, kann die Pumpenkennlinie beispielsweise in den Bereich höherer Drücke verschoben werden, um dann bei konstantem Durchfluss einen Betriebspunkt mit höherem Druck zu erreichen und somit den Druck im jeweiligen Zweig trotz des höheren Druckverlustes im gemeinsamen Zweig beibehalten zu können. Umgekehrt kann die Steuereinrichtung, wenn sie das Abschalten oder die Verringerung des Förderstroms eines weiteren, in einem parallelen Zweig angeordneten Umwälzpumpenaggregates detektiert, die Kennlinie des eigenen Regelschemas in den Bereich kleinerer Drücke verschieben, sodass wiederum der Durchfluss und der zur Verfügung gestellte Druck im eigenen Zweig im Wesentlichen konstant gehalten werden kann.
- Weiter bevorzugt ist die Steuereinrichtung derart ausgebildet, dass die Pumpenkennlinie des Regelschemas um einen Korrekturwert verschoben wird, welcher eine Funktion einer empfangenen oder erfassten Zustandsgröße, insbesondere des Durchflusses im Gesamtsystem, in welches das Umwälzpumpenaggregat integriert ist, darstellt. D. h. die Steuereinreichung ist so ausgebildet, dass ihre Erfassungsfunktion den Durchfluss weiterer Umwälzpumpenaggregate in parallelen Zweigen erfasst bzw. empfängt und einen Korrekturwert zum Verschieben der Pumpenkennlinie berechnet, welcher eine Funktion dieses Durchflusses darstellt. Der Korrekturwert kann darüber hinaus bevorzugt proportional zu einer Korrekturkonstante, welche einen hydraulischen Widerstand in einem gemeinsamen Zweig des hydraulischen Systems repräsentiert, sein. Diese Konstante kann von der Steuereinrichtung des Umwälzpumpenaggregates in einem Initialisierungsschritt bestimmt werden oder der Steuereinrichtung beispielsweise durch geeignete Eingabemittel manuell eingegeben werden.
- Bevorzugt ist die Steuereinrichtung in einer Initialisierungsfunktion versehen, welche mit den Steuereinrichtungen parallel geschalteter Umwälzpumpenaggregate über die beschriebene Kommunikationsschnittstelle derart kommunizieren kann, dass die mehreren in parallelen Zweigen angeordneten Umwälzpumpenaggregate gezielt ein- und ausgeschaltet werden, um dann die Veränderungen der hydraulischen Grö-ßen im System zu bestimmten und aus diesen Veränderungen die Konstante zu berechnen.
- Gemäß einer weiteren bevorzugten Ausführungsform der Erfindung kann die Steuereinrichtung derart ausgebildet sein, dass sie nach Empfang eines Signals bzw. einer Zustandsgröße durch ihre Erfassungsfunktion das Regelschema, gemäß dem der Antriebsmotor geregelt wird, in Abhängigkeit der Veränderung der hydraulischen Last selbsttätig ändert und insbesondere eine das Regelschema bildende Pumpenkennlinie verschiebt. D. h., hier wird die Größe bzw. Stärke der Anpassung des Regelschemas von der Größe der Veränderung der hydraulischen Last, insbesondere des Durchflusses bzw. der Fördermenge eines zweiten Umwälzpumpenaggregates, abhängig gemacht. Insbesondere wird die hydraulische Last bzw. die Veränderung der hydraulischen Last, welche durch ein weiteres Umwälzpumpenaggregat verursacht wird, dahingehend berücksichtigt, dass der hydraulische Zustand in dem Zweig, in welchem das Umwälzpumpenaggregat angeordnet ist, im Wesentlichen unverändert beibehalten wird. D. h., es wird vorzugsweise der durch das Zuschalten bzw. die Förderleistung eines weiteren Pumpenaggregates in einem gemeinsamen Zweig verursachte Druckverlust im Wesentlichen kompensiert, indem der Betriebspunkt bzw. die Pumpenkennlinie des eigenen Regelschemas abhängig von der Veränderung des Druckverlustes im gemeinsamen Zweig in den Bereich höherer oder niedrigerer Differenzdrücke verschoben wird.
- Die Kommunikationsschnittstelle ist besonders bevorzugt zur Kommunikation mit mehreren gleichartigen, vorzugsweise identischen zweiten Umwälzpumpenaggregaten ausgebildet und die Steuereinrichtung ist bevorzugt so ausgebildet, dass sie den Antriebsmotor unter Berücksichtigung aller von den Kommunikationsschnittstellen empfangenen Signale bzw. Zustandsgrößen steuert. D. h., das Umwälzpumpenaggregat ist so ausgebildet, dass auch mehr als zwei dieser Umwälzpumpenaggregate in mehreren parallelen Zweigen eines hydraulischen Systems angeordnet werden können und so miteinander kommunizieren können, dass die jeweils von ihnen verursachten Veränderungen des hydraulischen Zustands im Gesamtsystem von den einzelnen Umwälzpumpenaggregaten so berücksichtigt werden, dass jedes Umwälzpumpenaggregat den eigenen Antriebsmotor vorzugsweise so regelt, dass die hydraulischen Zustände in dem zugehörigen Zweig, in welchem das jeweilige Umwälzpumpenaggregat angeordnet ist, von den anderen Umwälzpumpenaggregaten unbeeinflusst beibehalten werden können. D. h., die von den jeweils anderen Umwälzpumpenaggregaten im hydraulischen System verursachten Zustandsänderungen werden so kompensiert, dass das Umwälzpumpenaggregat den gewünschten Differenzdruck und/oder Durchfluss im zugehörigen Zweig im Wesentlichen unverändert beibehalten kann.
- Es ist zu verstehen, dass, wenn vorangehend Merkmale, Funktionen und Verfahrensabläufe beschrieben wurden, welche das Zusammenwirken mehrerer Umwälzpumpenaggregate betreffen, dies bedeutet, dass das einzelne Umwälzpumpenaggregat so ausgestaltet sein soll, dass es die beschriebenen Funktionalitäten im Zusammenwirken mit einem oder mehreren gleichartigen bzw. identisch ausgebildeten Umwälzpumpenaggregaten bewirken kann.
- Gemäß einer besonderen Ausführungsform der Erfindung kann die Steuereinrichtung des Umwälzpumpenaggregates derart ausgebildet sein, dass sie das Regelschema bei einer von der Erfassungsfunktion erfassten vorbestimmten Zustandsgröße derart verändert, dass der Antriebsmotor ausgeschaltet wird. Eine solche Ausgestaltung des Umwälzpumpenaggregates ermöglicht die Ausbildung einer Vorrangschaltung in einem Heizungssystem, welche es ermöglicht, bei der Erwärmung von Brauchwasser die übrigen Heizkreise abzuschalten. So kann ein Umwälzpumpenaggregat, vorzugsweise ein Umwälzpumpenaggregat gemäß der vorangehenden Beschreibung, in einem Heizwasserströmungsweg durch einen Wärmetauscherzur Erwärmung von Brauchwasser angeordnet sein. Dieses Umwälzpumpenaggregat kann, wenn es in Betrieb genommen wird, über eine Signalerzeugungseinrichtung ein eine vorbestimmte Zustandsgröße repräsentierendes Signal erzeugen, welches über eine Kommunikationsschnittstelle und geeignete Datenverbindungen oder in der beschriebenen Weise hydraulisch an zumindest ein weiteres Umwälzpumpenaggregat übertragen wird, welches diese Zustandsgröße als ein Signal dafür erfasst, dass dasjenige Umwälzpumpenaggregat, welches der Brauchwassererwärmung dient, eingeschaltet worden ist. Daraufhin kann die Steuereinrichtung, welche das Signal empfängt, ihr zugehöriges Umwälzpumpenaggregat bzw. dessen Antriebsmotor ausschalten. Für eine solche Ausgestaltung ist es vorteilhaft, wenn das vorbestimmte Signal bzw. die vorbestimmte Zustandsgröße in einer Weise kodiert ist, dass es bei der Inbetriebnahme eines Gesamtsystems einem bestimmten Umwälzpumpenaggregat zugeordnet werden kann, sodass weitere Umwälzpumpenaggregate bei Empfang des Signals eindeutig erkennen können, dass das Umwälzpumpenaggregat, welches der Brauchwassererwärmung dient, in Betrieb genommen worden ist. Das Umwälzpumpenaggregat kann darüber hinaus bevorzugt einen Sensoranschluss haben, an welchem ein Sensor zur Erfassung des Brauchwasserbedarfs, beispielsweise ein Strömungssensor, welcher in einer Brauchwasserleitung angeordnet werden kann, angeschlossen werden kann. Die Steuereinrichtung des Umwälzpumpenaggregates kann dieses Sensorsignal empfangen und in der Weise auswerten, dass sie basierend auf dem Sensorsignal das Umwälzpumpenaggregat bzw. dessen Antriebsmotor selbsttätig einschaltet. Auf diese Weise kann die Brauchwassererwärmung autark von einem Umwälzpumpenaggregat gesteuert werden, ohne dass eine übergeordnete Steuereinrichtung zur Inbetriebnahme des Umwälzpumpenaggregates erforderlich wäre.
- Gegenstand der Erfindung ist ferner die Anordnung zumindest zweier Umwälzpumpenaggregate gemäß dervorangehenden Beschreibung, wobei die zumindest zwei Umwälzpumpenaggregate in einem gemeinsamen hydraulischen Kreislaufsystem angeordnet sind. Das hydraulische Kreislaufsystem ist dabei besonders bevorzugt ein hydraulisches Heizungssystem bzw. eine hydraulische Heizungsanlage. Dies schließt ausdrücklich eine Klimaanlage mit ein. Dabei sind die zwei Umwälzpumpenaggregate in zwei zueinander parallelen Zweigen bzw. Kreisen des Kreislaufsystems angeordnet, wobei diese Zweige bzw. Kreise in zumindest einem gemeinsamen Strömungsweg münden bzw. einen gemeinsamen Strömungsweg aufweisen. D. h., die von den beiden Umwälzpumpen durch die beiden Zweige geförderte Flüssigkeit strömt stets auch durch den gemeinsamen Zweig bzw. Abschnitt. Bei den zumindest zwei Zweigen handelt es sich bevorzugt um Verbraucher-Zweige, in denen jeweils zumindest ein Verbraucher, wie beispielsweise ein Wärmetauscher, welcher einen hydraulischen Widerstand bildet, angeordnet ist. Ein solcher Wärmetauscher kann beispielsweise von einem Heizkörper oder einem Fußbodenheizungskreis oder aber auch einem Brauchwasserwärmetauscher gebildet sein. Die hydraulischen Widerstände können dabei in den einzelnen Zweigen stromabwärts und/oder stromaufwärts des Umwälzpumpenaggregates gelegen sein. Die Umwälzpumpenaggregate in den parallelen Zweigen sind gleichartig und insbesondere identisch ausgebildet, wie sie vorangehend beschrieben wurden. Die Steuereinrichtungen der Umwälzpumpenaggregate weisen jeweils eine Signalerzeugungseinrichtung auf, welche eine Zustandsgröße ausgibt, welche einen Betriebszustand dieses Umwälzpumpenaggregates repräsentiert. Die Zustandsgröße kann dabei, wie vorangehend beschrieben, das Ein- und/oder Ausschalten oder aber beispielsweise auch den Förderstrom repräsentieren (Förderstromwert). Ferner sind die Steuereinrichtungen der Umwälzpumpenaggregate jeweils derart ausgebildet, dass sie den zugehörigen Antriebsmotor dieses Umwälzpumpenaggregates unter Berücksichtigung der von seiner Erfassungsfunktion erfassten und von dem anderen Umwälzpumpenaggregat ausgegeben Zustandsgröße steuern. Dies erfolgt vorzugsweise in der oben beschriebenen Weise. Die mehreren Umwälzpumpenaggregate sind gleichartig und vorzugsweise identisch ausgebildet, so dass sie wechselseitig ihren Einfluss auf das Gesamtsystem berücksichtigen können.
- Weitere bevorzugte Merkmale der Anordnung zumindest zweier oder mehrerer Umwälzpumpenaggregate ergeben sich aus der gesamten vorangehenden Beschreibung. Es ist zu verstehen, dass die Merkmale, welche anhand eines einzelnen Umwälzpumpenaggregates beschrieben wurden, so auch in einer Anordnung mehrerer Umwälzpumpenaggregate verwirklicht werden können.
- Gegenstand der Erfindung ist darüber hinaus ein Verfahren zur Steuerung zumindest zweier in einem hydraulischen Kreislaufsystem in zueinander parallelen Zweigen angeordneter Umwälzpumpenaggregate. Dabei sind die parallelen Zweige, wie vorangehend beschrieben, so ausgebildet, dass sie in einem gemeinsamen Strömungsweg münden, welcher jeweils einen Kreislauf über die Zweige schließt. Gemäß dem Verfahren wird bei Inbetriebnahme eines zweiten Umwälzpumpenaggregates ein Regelschema, gemäß dem ein erstes Umwälzpumpenaggregat gesteuert wird, unter Berücksichtigung der von dem zweiten Umwälzpumpenaggregat bereitgestellten hydraulischen Leistung verändert. So kann eine Veränderung im Gesamtsystem, insbesondere ein im gemeinsamen Zweig bzw. Leitungsabschnitt auftretender Druckverlust, welcher durch eine Veränderung des Förderstroms, welcher von dem zweiten Umwälzpumpenaggregat bereitgestellt wird, verursacht wird, kompensiert werden. Hinsichtlich der Details und des genauen Ablaufes des Verfahrens wird auf die vorangehende Beschreibung des Umwälzpumpenaggregates verwiesen, in welcher ebenfalls bevorzugte Merkmale des Verfahrens beschrieben wurden. Dies ist bevorzugt ausdrücklich ebenfalls Gegenstand des erfindungsgemäßen Verfahrens.
- Wie beschrieben münden die zumindest zwei parallelen Zweige des hydraulischen Systems in einen gemeinsamen Strömungsweg. Es werden das zumindest erste Umwälzpumpenaggregat und vorzugsweise alle in den parallelen Zweigen angeordneten Umwälzpumpenaggregate so gesteuert bzw. geregelt, dass ihr jeweiliges Regelschema auf Grundlage eines hydraulischen Verlustes in dem gemeinsamen Strömungsweg bzw. Abschnitt des Strömungsweges derart angepasst wird, dass ein Differenzdruck über einem in einem einzelnen der hydraulischen Zweige gelegenen hydraulischen Widerstand einen vorgegebenen Wert aufweist. D. h., wenn der Druckverlust in dem gemeinsamen Strömungsweg zunimmt, muss der von dem Umwälzpumpenaggregat in einem einzelnen Zweig bereitgestellte Differenzdruck erhöht werden, um über dem hydraulischen Widerstand in dem jeweiligen Zweig einen vorgegebenen Differenzdruck beibehalten zu können. D. h., die Drehzahl des jeweiligen Umwälzpumpenaggregates muss erhöht werden, wenn der hydraulische Widerstand bzw. Druckverlust in dem gemeinsamen Strömungsweg steigt und entsprechend wieder verringert werden, wenn der Druckverlust in dem gemeinsamen Strömungsweg sich verringert.
- Besonders bevorzugt wird eine Größe der von dem zweiten Umwälzpumpenaggregat bereitgestellten hydraulischen Leistungen von dem zweiten Umwälzpumpenaggregat dem ersten Umwälzpumpenaggregat übermittelt oder von dem ersten Umwälzpumpenaggregat selbsttätig anhand einer in dem ersten Umwälzpumpenaggregat auftretenden Laständerung ermittelt. So kann beispielsweise der aktuelle Förderstrom als Förderstromwert von einem Umwälzpumpenaggregat an das andere Umwälzpumpenaggregat übertragen bzw. signalisiert werden. Alternativ kann lediglich das Ein- oder Ausschalten signalisiert werden und das andere Umwälzpumpenaggregat kann selbsttätig erkennen, wie stark sich der Druckverlust im System durch die Inbetriebnahme oder das Ausschalten des weiteren Umwälzpumpenaggregates ändert. Dies kann durch entsprechende Drucksensoren in dem Umwälzpumpenaggregat detektiert werden und/oder gegebenenfalls aus elektrischen Größen des Antriebsmotors des einzelnen Umwälzpumpenaggregates abgeleitet werden.
- Nachfolgend wird die Erfindung beispielhaft anhand der beigefügten Figuren beschrieben. In diesen zeigt:
- Fig. 1
- schematisch ein erfindungsgemäßes Umwälzpumpenaggregat,
- Fig. 2
- schematisch ein hydraulisches System mit einer Anordnung von drei erfindungsgemäßen Umwälzpumpenaggregaten,
- Fig. 3
- ein QH-Diagramm zur Darstellung der Wechselwirkung mehrerer Umwälzpumpenaggregate,
- Fig. 4
- schematisch ein hydraulisches System mit drei Umwälzpumpenaggregaten gemäß einer zweiten Ausführungsform die, unabhängig von der Funktionalität des Steuergeräts gemäß der Erfindung sein kann, und
- Fig. 5
- ein hydraulisches System gemäß
Fig. 4 mit einer Anordnung von drei erfindungsgemäßen Umwälzpumpenaggregaten gemäß einer dritten Ausführungsform der Erfindung. - Bei dem erfindungsgemäßen Umwälzpumpenaggregat handelt es sich um ein Kreiselpumpenaggregat, welches als Umwälzpumpenaggregat beispielsweise in einem Heizungssystem oder Klimasystem zum Umwälzen eines flüssigen Wärmeträgers wie Wasser eingesetzt werden kann. Es weist ein Pumpengehäuse 2 mit einem Eingang 4 sowie einem Ausgang 6 und zumindest einem im Inneren rotierenden Laufrad 8 auf. Das Laufrad 8 wird von einem elektrischen Antriebsmotor 10 drehend angetrieben. Ferner ist eine Steuereinrichtung 12 in dem Umwälzpumpenaggregat vorhanden, welche den elektrischen Antriebsmotor 10 steuert bzw. regelt, insbesondere in seiner Drehzahl einstellt und regelt. D. h., über die Steuereinrichtung 12 kann die Drehzahl des Antriebsmotors 10 zur Anpassung an die hydraulischen Verhältnisse verändert werden. Insoweit entspricht das Umwälzpumpenaggregat dem Aufbau bekannter Umwälzpumpenaggregate.
- Die Steuereinrichtung 12 ist so ausgebildet, dass sie den Antriebsmotor 10 nach zumindest einem Regelschema steuert bzw. regelt, d. h., beispielsweise gemäß einer Pumpenkennlinie, wie sie in
Fig. 3 dargestellt ist. Es ist bekannt, als Regelschema beispielsweise Proportionaldruck-Kurven einzusetzen, gemäß derer der Druck proportional zum Durchfluss steigt. Alternativ können beispielsweise auch Regelschemata mit Konstantdruck-Kurven verwendet werden, bei welchen der Antriebsmotor so geregelt wird, dass unabhängig vom Durchfluss der Druck einen konstanten Wert behält.Fig. 3 zeigt beispielhaft drei Proportionaldruck-Kurven I, II und III in einem QH-Diagramm, in welchem der Druck H gegenüber dem Durchfluss Q aufgetragen ist. In dem Diagramm gemäßFig. 3 sind darüber hinaus drei Anlagenkennlinien A, B und C dargestellt, welche den Druckverlust im hydraulischen Kreislauf abhängig vom Durchfluss Q darstellen. Im Betrieb stellt sich ein Betriebspunkt im Schnittpunkt der Pumpenkennlinie mit der Anlagenkennlinie ein. Wenn beispielsweise das Umwälzpumpenaggregat mit der Pumpenkennlinie I betrieben wird und die hydraulische Anlage, in welcher das Umwälzpumpenaggregat eingesetzt wird, die Anlagenkennlinie A hat, stellt sich der Betriebspunkt 14 im Schnittpunkt beider Kennlinien ein. -
Fig. 2 zeigt schematisch eine Heizungsanlage mit drei Heizkreisen bzw. Heizzweigen 16, 18 und 20. In jedem der Heizkreise 16, 18, 20 des hydraulischen Systems ist jeweils ein Umwälzpumpenaggregat 22a, 22b oder 22c angeordnet und liegen jeweils ein oder mehrere Verbraucher 24, wie beispielsweise Heizkörper oder Schleifen einer Fußbodenheizung. Die drei Heizkreise 16, 18, 20 führen ferner durch einen gemeinsamen Strömungsweg 26, welcher durch eine Wärmequelle 28, wie beispielsweise einen Heizkessel, verläuft. In der Strömungsrichtung s zweigen die drei Heizkreise 16, 18, 20 ausgangsseitig der Wärmequelle 28 voneinander ab und verlaufen durch die Umwälzpumpenaggregate 22a, 22b und 22c durch die jeweiligen Verbraucher 24 der drei Heizkreise 16, 18, 20. Ausgangsseitig der Verbraucher 24 münden die drei Heizkreise im Mündungspunkt 30 wieder in den gemeinsamen Strömungsweg 26. Die drei Heizkreise 16, 18, 20 können beispielsweise verschiedene Teile eines Gebäudes beheizen, alternativ könnte beispielsweise der Heizkreis 16 ein Heizkreis für eine Fußbodenheizung sein, während die Heizkreise 18 und 20 Heizkreise mit normalen Heizkörpern darstellen. - Es ist zu verstehen, dass bei den in
Figuren 2 ,4 und5 gezeigten Anordnungen die Strömungsrichtung s auch entgegengesetzt verlaufen könnte. D. h. in den gezeigten Beispielen liegt die hydraulische Last bzw. der hydraulische Widerstand, welcher von den Verbrauchern 24 gebildet wird, stromabwärts der Umwälzpumpenaggregate 22. Bei entgegengesetzter Strömungsrichtung würden die Verbraucher 24 stromaufwärts der Umwälzpumpenaggregate 22 liegen. Dies könnte beispielsweise der Fall sein, wenn die mehreren Heizkreise 16, 18, 20 verschiedene Wohnungen beheizen und die Umwälzpumpenaggregate 22 jeweils Teil einer Wohnungsstation sind. - Je nachdem, wie viele der Heizkreise im Betrieb sind, verändert sich der Durchfluss durch den gemeinsamen Strömungsweg 26 und damit der Druckverlust über der Wärmequelle 28. Dies hat zur Folge, dass sich die Anlagenkennlinie, wie anhand von
Fig. 3 erläutert, verändert. Die inFig. 3 gezeigte Anlagenkennlinie A stellt beispielsweise eine Anlagenkennlinie dar, wenn nur eine der Umwälzpumpen 22, beispielsweise die Umwälzpumpe 22a, in Betrieb ist. Wird nun auch der Heizkreis 18 in Betrieb genommen und beispielsweise zusätzlich die Umwälzpumpe 22b in Betrieb genommen, erhöht sich der Gesamtförderstrom durch den gemeinsamen Strömungsweg 26 und damit der Druckverlust über der Wärmequelle 28, so dass die Anlage dann die Anlagenkennlinie B aufweist. Wenn nun das Umwälzpumpenaggregat 22a mit der Pumpenkennlinie I betrieben wird, würde auf dieser Pumpenkennlinie I der Betriebspunkt von dem Betriebspunkt 14 in den Betriebspunkt 32 wandern, welcher den Schnittpunkt zwischen der Pumpenkennlinie I und der Anlagenkennlinie B darstellt. D. h., das Umwälzpumpenaggregat 22 würde seine Drehzahl verringern, der Durchfluss und der Druck würden abnehmen. Dies hätte zur Folge, dass der Heizkreis 16 und der Verbraucher 24 nicht mehr ausreichend versorgt würden, d. h., der Durchfluss durch den Verbraucher 24 könnte nicht konstant gehalten werden. - Um dies zu kompensieren, ist die Steuereinrichtung 12 des Umwälzpumpenaggregates so ausgebildet, dass sie ihr Regelschema in Abhängigkeit des Betriebs weiterer Umwälzpumpenaggregate 22 in parallelen Zweigen 18, 20 des hydraulischen Systems verändern kann. So kann die Steuereinrichtung 12 die Pumpenkennlinie I, welche als Regelschema genutzt wird, beispielsweise so verschieben, dass das Umwälzpumpenaggregat gemäß der zweiten Pumpenkennlinie II betrieben wird, deren Schnittpunkt mit der Anlagenkennlinie B einen neuen Betriebspunkt 34 bildet, welcher bei demselben Durchfluss q1 liegt wie der Betriebspunkt 14. So kann der Durchfluss q1 durch den Verbraucher 24 des Heizkreises 16 konstant gehalten werden. Gleichzeitig wird der Druck H erhöht, sodass der höhere Druckverlust im gemeinsamen Strömungsweg 26 kompensiert wird und auch der Differenzdruck über dem Verbraucher24 idealerweise konstant gehalten werden kann. Dazu erhöht das Umwälzpumpenaggregat 22a seine Drehzahl und somit auch elektrische Leistungsaufnahme. Wird das zweite Umwälzpumpenaggregat 22b wieder abgeschaltet, wird das Regelschema wieder auf die ursprüngliche Pumpenkennlinie I zurück geändert und das Umwälzpumpenaggregat 22a wieder mit der Pumpenkennlinie I im Betriebspunkt 14 betrieben.
- Wenn auch das dritte Umwälzpumpenaggregat 22c in dem dritten Heizkreis 20 gleichzeitig in Betrieb genommen wird, erhöht sich der Druckverlust über der Wärmequelle 28 weiter und die Anlagenkennlinie nimmt die Gestalt der Anlagenkennlinie C in
Fig. 3 an. In diesem Fall kann dann das Regelschema des Umwälzpumpenaggregates 22a so geändert werden, dass es gemäß der Pumpenkennlinie III inFig. 3 betrieben wird, so dass der Betrieb im Betriebspunkt 36, welcher den Schnittpunkt zwischen der Anlagenkennlinie C und der Pumpenkennlinie III darstellt, erfolgt. Auch hierbei wird der Durchfluss q1 konstant gehalten, allerdings erhöht sich der Druck H, so dass der erhöhte Druckverlust im gemeinsamen Strömungsweg 26 kompensiert wird und der Heizkreis 16 weiterhin im Wesentlichen mit konstantem Durchfluss versorgt wird. Eine Anpassung der Regelschemata der Umwälzpumpenaggregate 22b und 22c in den Heizkreisen 18 und 20 erfolgt in entsprechender Weise abhängig davon, wie viele der jeweils anderen Heizkreise 16, 18, 20 in Betrieb sind. Dabei ist zu verstehen, dass die Umwälzpumpenaggregate 22a, 22b und 22c nicht zwingend in dieser Reihenfolge in Betrieb genommen werden müssen. Abhängig von dem Wärmebedarf in den einzelnen Heizkreisen 16, 18, 20 kann beispielsweise auch nur das Umwälzpumpenaggregat 22c in Betrieb sein und anschließend das Umwälzpumpenaggregat 22a und 22b in Betrieb genommen werden. Hier sind beliebige Kombinationen und Reihenfolgen denkbar. - Die erforderlichen Kompensationen lassen sich aus den hydraulischen Größen in der nachfolgend beschriebenen Weise berechnen. Die Verbraucher 24 in den Heizkreisen 16, 18, 20 weisen die hydraulischen Widerstände R1, R2 und R3 auf. In den drei hydraulischen Kreisen 16, 18, 20, welche in
Fig. 2 gezeigt sind, herrschen die von den jeweiligen Umwälzpumpenaggregaten 22a, 22b und 22c verursachten Durchflüsse s1, s2 und s3. Das Umwälzpumpenaggregat 22a erzeugt einen Differenzdruck h1, das Umwälzpumpenaggregat 22b einen Differenzdruck h2 und das Umwälzpumpenaggregat 22c einen Differenzdruck h3. In dem gemeinsamen Zweig bzw. Strömungsweg 26 herrscht ein Durchfluss s und die Wärmequelle 28 bildet einen hydraulischen Widerstand R0. Dabei ist zu verstehen, dass die hydraulischen Widerstände R0, R1, R2 und R3 nicht nur den hydraulischen Widerstand der Verbraucher bzw. der Wärmequelle repräsentieren, sondern den gesamten hydraulischen Widerstand in dem jeweiligen Zweig, welcher durch Leitungsverluste und Ähnliches gebildet wird. In einem hydraulischen Heizungssystem variieren die hydraulischen Widerstände R1, R2 und R3 beispielsweise abhängig vom Öffnungsgrad eines Thermostatventils in dem jeweiligen Heizkreis 16, 18, 20. - Wenn die Differenzdrücke über den hydraulischen Widerständen R1, R2, R3 konstant sein sollen und auf einen konstanten Wert geregelt werden sollen, was jeweils durch die Steuereinrichtung des jeweiligen Umwälzpumpenaggregates 22 erfolgt, hat jeder Zweig einen Differenzdruck-Sollwert h*, welcher über dem hydraulischen Widerstand R zu erreichen ist. In diesem Fall ergibt sich für den von den jeweiligen Pumpen zu erreichenden Differenzdruck h1, h2, h3 Folgendes:
Es ist zu erkennen, dass der Pumpendifferenzdruck h1, h2 und h3 abhängig vom Durchfluss durch alle Zweige und vom hydraulischen Widerstand R0 im gemeinsamen Zweig ist. - Es kann auch den Fall geben, dass die Umwälzpumpenaggregate 22 nicht auf einem konstanten Druck sondern auf einen Proportionaldruck abhängig vom Durchfluss geregelt werden sollen, um eine Proportionaldruckkurve zu erzeugen. Dann würde sich der Druck-Sollwert h* als ein vom Durchfluss abhängiger Wert ergeben, den Heizkreis 16 beispielsweise:
In dieser Gleichung stellen a und b Parameter der Proportionaldrucckurve dar. - Um die Druckverluste in dem gemeinsamen Strömungsweg 26 berücksichtigen zu können, ist es somit erforderlich, den hydraulischen Widerstand R0 in diesem gemeinsamen Strömungsweg zu kennen und zu ermitteln. Die hydraulischen Widerstände R1, R2 und R3 ändern sich in der Regel sehr langsam bei Verstellung der Thermostatventile in den Heizkreisen. Dies ermöglicht es, durch Ein- und Ausschalten der Umwälzpumpenaggregate 22 in kurzen Zeitspannen den hydraulischen Widerstand R0 zu bestimmen, da sich in diesen kurzen Zeitspannen die hydraulischen Widerstände R1, R2 und R3 im Wesentlichen nicht ändern.
- Um den hydraulischen Widerstand R0 zu bestimmen werden vorzugsweise durch entsprechende Kommunikation über die nachfolgend beschriebenen Kommunikationsschnittstellen 40 und Datenverbindungen 38 zunächst die Steuereinrichtungen 12 der Umwälzpumpenaggregate 22 dazu veranlasst, alle Umwälzpumpenaggregate 22a, 22b und 22c in Betrieb zu nehmen. Von den Steuereinrichtungen 12 werden dabei die Differenzdrücke h1, h2, h3 und die Durchflüsse s1, s2 und s3 jeweils ermittelt und vorzugsweise über die Datenverbindungen 38 untereinander ausgetauscht. Das Erfassen dieser Werte kann durch geeignete Sensoren in den Umwälzpumpenaggregaten 22 und/oder durch Berechnung auf Grundlage elektrischer Größen des Antriebsmotors des jeweiligen Umwälzpumpenaggregats 22 erfolgen. Nachdem diese Messwerte erfasst sind, kann beispielsweise das Umwälzpumpenaggregat 22b abgeschaltet werden und es können Druckwerte h1, h'2, h3 und Durchflüsse s'1, s'2 und s'3 bestimmt werden. Aus diesen Messungen kann der hydraulische Widerstand R0 in dem gemeinsamen Strömungsweg 26 durch Lösen der folgenden Gleichungssysteme mit zwei Unbekannten ermittelt werden.
-
-
-
- Es ist ebenfalls möglich zusätzliche Tests bzw. Messungen durchzuführen, beispielsweise indem das Umwälzpumpenaggregat 22b und das Umwälzpumpenaggregat 22c abgeschaltet werden. Dabei können sich beispielsweise folgende drei Gleichungen für das Umwälzpumpenaggregat 22a ergeben:
Diese Gleichungen können durch eine lineare Regression gelöst werden. - Es kann Fälle geben, in denen es nicht möglich ist, eines der Umwälzpumpenaggregate 22 abzuschalten. In einem solchen Fall kann es auch möglich sein, lediglich den Differenzdruck h über dem jeweiligen Umwälzpumpenaggregat 22 durch Drehzahländerung zu ändern. Beispielsweise könnte der Druck des Umwälzpumpenaggregates 22b durch Drehzahländerung von h2 zu h'2 geändert werden. Daraus ergeben sich für die drei Umwälzpumpenaggregate 22a, 22b und 22c die folgenden Gleichungen:
Aus diesen kann der hydraulische Widerstand R0 bestimmt werden. Wenn nach einem anfänglichen Test auf diese Weise der hydraulische Widerstand R0 in dem gemeinsamen Zweig 26 bestimmt worden ist, kann später bei Durchflussänderung durch Zuschalten oder Drehzahländerung eines der Umwälzpumpenaggregate 22 die Veränderung des Durchflusses s in dem gemeinsamen Strömungsweg 26 für die Anpassung der Pumpenkennlinie in jedem einzelnen Umwälzpumpenaggregat 22 berücksichtigt werden. Die Pumpenkennlinie I, II, III wird dabei bevorzugt um ein Maß bzw. um einen Korrekturwert verschoben, welcher proportional zu dem hydraulischen Widerstand R0 in dem gemeinsamen Strömungsweg 26 und eine zunehmende Funktion der Summe der Durchflüsse, d. h. des Durchflusses s in dem gemeinsamen Strömungsweg 26 ist. - Um diese beschriebene Funktionalität der Anpassung der Regelschemata in Abhängigkeit vom Betrieb der Umwälzpumpenaggregate 22 in den parallelen Heizkreisen 16, 18, 20 zu erreichen, ist erfindungsgemäß eine Kommunikation zwischen den Umwälzpumpenaggregaten 22a, 22b und 22c vorgesehen. Gemäß einem ersten Ausführungsbeispiel der Erfindung, welches in
Fig. 2 gezeigt ist, können die Umwälzpumpenaggregate 22a, 22b und 22c direkt über Datenverbindungen 38 miteinander verbunden sein. Die Datenverbindungen 38 können dabei als ein leitungsgebundener Datenbus oder auch drahtlos durch Funkverbindungen realisiert sein. Die Steuereinrichtungen 12 der Umwälzpumpenaggregate 22 weisen dazu eine Kommunikationsschnittstelle 40 auf. Diese wirkt im Inneren der Steuereinrichtung 12 mit einem Erfassungsmodul 42 zusammen, welches eine Erfassungsfunktion bereitstellt. Das Erfassungsmodul 42 kann als Softwaremodul in der Steuereinrichtung realisiert sein. Die Steuereinrichtungen 12 weisen darüber hinaus jeweils eine Signalerzeugungseinrichtung 44 auf, welche gemäß einem ersten Ausführungsbeispiel ebenfalls mit der Kommunikationsschnittstelle 40 verbunden sein kann, wie inFig. 1 gezeigt ist. In diesem Ausführungsbeispiel wirkt die Kommunikationsschnittstelle 40 insofern bevorzugt bidirektional. Auch die Signalerzeugungseinrichtung 44 kann als Softwaremodul in der Steuereinrichtung 12 realisiert sein. - Die Signalerzeugungseinrichtung 44 erzeugt beim Betrieb des jeweiligen Umwälzpumpenaggregates 22 ein Signal, welches eine Zustandsgröße darstellt und über die Kommunikationsschnittstelle 40 und die Datenverbindung 38 an die weiteren Umwälzpumpenaggregate 22 ausgegeben wird. In der einfachsten Form kann die Zustandsgröße lediglich signalisieren, dass das jeweilige Umwälzpumpenaggregat 22 ein- oder ausgeschaltet ist oder wird. Alternativ kann die Zustandsgröße ein Förderstromwert sein, welcher den jeweiligen Förderstrom des Pumpenaggregates 22 repräsentiert. Der Förderstrom kann entweder im Umwälzpumpenaggregat 22 gemessen oder von der Steuereinrichtung 12 aus elektrischen Größen abgeleitet werden.
- Wenn nun beispielsweise in dem Ausführungsbeispiel gemäß
Fig. 2 zunächst, wie oben beschrieben, nur das Umwälzpumpenaggregat 22a in Betrieb ist und später das Umwälzpumpenaggregat 22b zugeschaltet wird, erzeugt die Signalerzeugungseinrichtung 44 des Umwälzpumpenaggregates 22b beispielsweise einen Förderstromwert, welcher den Förderstrom des zweiten Umwälzpumpenaggregates 22b angibt. Dieser Förderstromwert wird über die Kommunikationsschnittstelle 40 und die Datenverbindung 38 an das erste Umwälzpumpenaggregat 22a ermittelt. Dessen Steuereinrichtung 12 verarbeitet dieses Signal in dem Erfassungsmodul 42 in der Weise, dass es nun die Veränderung der Anlagenkennlinie von der Anlagenkennlinie A zu der Anlagenkennlinie B erkennt und entsprechend das Regelschema seiner Steuereinrichtung 12 z. B. von der Pumpenkennlinie I zu der Pumpenkennlinie II verändert. Beim Zuschalten des dritten Umwälzpumpenaggregates 22c erfolgt dies in entsprechender Weise, indem auch das Umwälzpumpenaggregat 22c seinen Förderstromwert über die Datenverbindung 38 an das Umwälzpumpenaggregat 22b und das Umwälzpumpenaggregat 22a übermittelt, so dass diese beiden Umwälzpumpenaggregate dann ihre Pumpenkennlinie als Regelschema wieder entsprechend verändern können. Umgekehrt erhält auch das Umwälzpumpenaggregat 22c die Förderstromwerte von den Umwälzpumpenaggregaten 22a und 22b, sodass es direkt bei Inbetriebnahme sein Regelschema entsprechend an den sich aus dem gleichzeitigen Betrieb der anderen Umwälzpumpenaggregate 22a und 22b ergebenden hydraulischen Zustand des Systems anpassen kann. - Anstatt direkt die Förderstromwerte über die Datenverbindung 38 zu übermitteln, könnte, wie beschrieben, auch lediglich ein Signal, welches das Ein- und Ausschalten signalisiert, übermittelt werden. Wenn der Steuereinrichtung 12 des ersten Pumpenaggregates 22a nur das Einschalten bzw. der Betrieb des zweiten Umwälzpumpenaggregates 22b mitgeteilt wird, kann die Steuereinrichtung 12 über das Erfassungsmodul 42 aus der Veränderung der elektrischen Größen und gegebenenfalls direkt im Umwälzpumpenaggregat 22a gemessener hydraulischer Größen selbsttätig erkennen, wie sich die Anlagenkennlinie verändert und eine entsprechende Anpassung der Pumpenkennlinie vornehmen. Dies kann in den anderen beiden Umwälzpumpenaggregaten 22b und 22c in entsprechender Weise erfolgen.
- Die Vernetzung bzw. Verknüpfung zur Kommunikation zwischen den Umwälzpumpenaggregaten 22a, 22b und 22c kann auch in alternativer Weise erfolgen, wie beispielsweise in
Fig. 4 gezeigt ist. Dort erfolgt die Verknüpfung über ein zentrales Steuergerät 46. Das Steuergerät 46 ist jeweils über einzelne Datenverbindungen 38' mit den Umwälzpumpenaggregaten 22 verbunden. Dabei können die Datenverbindungen 38' wiederum leitungsgebunden oder auch drahtlos, beispielsweise als Funkverbindungen, ausgebildet sein. Das zentrale Steuergerät 46 kann so ausgebildet sein, dass es die komplette Funktion der Steuereinrichtungen 12 in der Weise übernimmt, dass es den Umwälzpumpenaggregaten 22a, 22b, 22c die jeweilige Drehzahl für den Antriebsmotor 10 vorgibt, beispielsweise über einen PWM-Signaleingang der Umwälzpumpenaggregate 22a, 22b und 22c. Eine solche zentrale Steuerung und entsprechende Umwälzpumpenaggregate sind nicht gemäß der Erfindung. Übernimmt das Steuergerät 46 jedoch nur die Funktion, die Zustandsgrö-ßen bzw. Signale zwischen den Umwälzpumpenaggregaten 22 zu übertragen, wie es vorangehend beschrieben wurde, dann sind die inFig. 4 dargestellte Ausführung und entsprechende Umwälzpumpenaggregate gemäß der Erfindung. Dies kann insbesondere dann sinnvoll sein, wenn die Kommunikationsschnittstellen 40 der Steuereinrichtungen 12 galvanisch von den übrigen Teilen der Steuereinrichtung getrennt sind, sodass die Kommunikationsverbindungen 38' eine externe Energieversorgung über das Steuergerät 46 benötigen. - Gemäß einer dritten möglichen Ausführungsform, welche anhand von
Fig. 5 beschrieben ist, erfolgt die Kommunikation zwischen den Umwälzpumpenaggregaten 22a, 22b und 22c hydraulisch. D. h., in diesem Ausführungsbeispiel benötigen die Umwälzpumpenaggregate 22a, 22b, 22c keine Kommunikationsschnittstelle 40. Die Signalerzeugungseinrichtung 44 erzeugt vielmehr bei der Inbetriebnahme des jeweiligen Umwälzpumpenaggregates 22 ein hydraulisches Signal, indem der Antriebsmotor 10 nach einem vorgegebenen Muster in Betrieb genommen wird, beispielsweise vor der dauerhaften Inbetriebnahme in einem bestimmten Muster mehrmals kurz ein- und ausgeschaltet wird. Dies führt zu Druckschwankungen im gesamten hydraulischen System, welche von den anderen Umwälzpumpenaggregaten 22 durch kurzzeitige Veränderung des hydraulischen Zustandes detektiert werden können, wozu das Erfassungsmodul 42 der Umwälzpumpenaggregate 22 entsprechend ausgebildet ist. Erkennt ein Umwälzpumpenaggregat 22 im System das Muster, welches die Inbetriebnahme eines weiteren Umwälzpumpenaggregates 22 signalisiert, kann es aus seinen elektrischen Größen oder internen Sensorsignalen die Veränderung der Anlagenkennlinie A, B, C in der oben beschriebenen Weise erkennen und entsprechend die Pumpenkennlinie I, II, III anpassen, wie es oben beschrieben wurde. Gegebenenfalls kann ein derartiges hydraulisches Signal, welches den Betrieb eines Pumpenaggregates signalisiert, auch in regelmäßigen Abständen wiederkehrend von der Signalerzeugungseinrichtung 44 erzeugt werden, so dass die Umwälzpumpenaggregate 22 über ihre Erfassungseinrichtungen bzw. Erfassungsmodule 42 kontinuierlich überwachen können, ob weitere Umwälzpumpenaggregate 22 im selben hydraulischen System in Betrieb sind. -
- 2
- Pumpengehäuse
- 4
- Eingang
- 6
- Ausgang
- 8
- Laufrad
- 10
- Antriebsmotor
- 12
- Steuereinrichtung
- 14
- Betriebspunkt
- 16, 18, 20
- Heizkreise
- 22, 22a, 22b, 22c
- Umwälzpumpenaggregate
- 24
- Verbraucher
- 26
- gemeinsamer Strömungsweg
- 28
- Wärmequelle
- 30
- Mündungspunkt
- 32, 34, 36
- Betriebspunkte
- 38, 38`
- Datenverbindungen
- 40
- Kommunikationsschnittstelle
- 42
- Erfassungsmodul
- 44
- Signalerzeugungseinrichtung
- 46
- Steuergerät
- I, II, III
- Pumpenkennlinien
- A, B, C
- Anlagenkennlinien
- Q
- Durchfluss
- H
- Druck
- R
- hydraulischer Widerstand
- s
- Durchfluss
- q1
- Durchfluss
- h
- Differenzdruck
Claims (15)
- Umwälzpumpenaggregat (22) mit einem elektrischen Antriebsmotor (10) und einer elektronischen Steuereinrichtung (12) zur Steuerung des Antriebsmotors (10), wobei die Steuereinrichtung (12) zur Drehzahlregelung des Antriebsmotors (10) gemäß einem Regelschema (I, II, III) ausgebildet ist, wobei die Steuereinrichtung (12) eine Signalerzeugungseinrichtung (44), welche ausgebildet ist, ein das Ein- und/oder Ausschalten oder eine Drehzahländerung des Antriebsmotors (10) repräsentierendes Signal zu erzeugen, sowieeine Erfassungsfunktion (42) aufweist, welche ausgebildet ist, von zumindest einem parallelen hydraulischen Zweig (16, 18, 20) mit einem zweiten gleichartigen Umwälzpumpenaggregat (22) eine einen Betriebszustand repräsentierende Zustandsgröße zu erfassen, indem sie als eine Zustandsgröße ein von der Signalerzeugungseinrichtung des anderen oder mehrerer anderer Umwälzpumpenaggregate erzeugte Signal erkennt, welches das Ein- und/oder Ausschalten oder eine Drehzahländerung des zumindest einen zweiten Umwälzpumpenaggregates (22) repräsentiert, undwobei die Steuereinrichtung (12) derart ausgebildet ist, dass sie das eigene Regelschema (I, II, III) auf Grundlage einer von der Erfassungsfunktion (42) erfassten Zustandsgröße anpassen kann und der Antriebsmotor (10) von der Steuereinrichtung (12) unter Berücksichtigung des erfassten Signals steuerbar ist, derart, dass ein Differenzdruck über einem in einem einzelnen der hydraulischen Zweige gelegenen hydraulischen Widerstand einen vorgegebenen Wert aufweist.
- Umwälzpumpenaggregat (22) nach Anspruch 1, bei welchen die Erfassungsfunktion (42) zum Erkennen eines Signals in Form zumindest eines vorbestimmten Musters einer auf das Umwälzpumpenaggregat (22) wirkenden hydraulischen Last ausgebildet ist.
- Umwälzpumpenaggregat (22) nach einem der vorangehenden Ansprüche, bei welchen die Steuereinrichtung (12) eine Kommunikationsschnittstelle (40) aufweist, welche mit der Erfassungsfunktion (42) derart verbunden ist, dass die Erfassungsfunktion (42) ein Signal über die Kommunikationsschnittstelle (40) empfangen kann.
- Umwälzpumpenaggregat (22) nach einem der vorangehenden Ansprüche, bei welchen die Signalerzeugungseinrichtung (44) zum Erzeugen eines hydraulischen Signals ausgebildet ist.
- Umwälzpumpenaggregat (22) nach einem der vorangehenden Ansprüche, bei welchen die Steuereinrichtung (12) eine Kommunikationsschnittstelle (40) aufweist, welche mit der Signalerzeugungseinrichtung (44) derart verbunden ist, dass die Signalerzeugungseinrichtung (44) ein Signal oder einen Wert über die Kommunikationsschnittstelle (40) aussenden kann.
- Umwälzpumpenaggregat (22) nach Anspruch 5, bei welchen die Signalerzeugungseinrichtung (44) derart ausgebildet ist, dass sie über die Kommunikationsschnittstelle (40) ein den aktuellen Förderstrom des Umwälzpumpenaggregates (22) repräsentierenden Förderstromwert ausgibt.
- Umwälzpumpenaggregat (22) nach Anspruch 6, bei welchen die Kommunikationsschnittstelle (40) zur Kommunikationsverbindung mit einer Kommunikationsschnittstelle (40) zumindest eines gleichartigen zweiten Umwälzpumpenaggregates (22) ausgebildet ist,
die Steuereinrichtung (12) derart ausgebildet ist, dass sie über die Kommunikationsschnittstelle (40) und die Erfassungsfunktion (42) von zumindest einem zweiten gleichartigen Umwälzpumpenaggregat (22) über die Kommunikationsschnittstelle (40) eine Zustandsgröße empfangen kann, und dass die Steuereinrichtung (12) den Antriebsmotor (10) unter Berücksichtigung der von der Kommunikationsschnittstelle (40) empfangenen Zustandsgröße steuert. - Umwälzpumpenaggregat (22) nach einem der vorangehenden Ansprüche, bei welchen die Steuereinrichtung (12) derart ausgebildet ist, dass das Regelschema (I, II, III), gemäß dem der Antriebsmotor (10) geregelt wird, eine Pumpenkennlinie (I, II, III) aufweist, welche in Abhängigkeit eines von der Erfassungsfunktion (42) erkannten oder empfangenen Signals, in Form einer empfangenen Zustandsgröße verändert und bevorzugt verschoben wird.
- Umwälzpumpenaggregat nach Anspruch 8, bei welchen die Steuereinrichtung derart ausgebildet ist, dass die Pumpenkennlinie (I, II, III) um einen Korrekturwert verschoben wird, welcher eine Funktion einer empfangenen oder erfassten Zustandsgröße darstellt.
- Umwälzpumpenaggregat (22) nach einem der vorangehenden Ansprüche, bei welchen die Steuereinrichtung (12) derart ausgebildet ist, dass sie nach Empfang eines Signals von der Erfassungsfunktion (44) das Regelschema (I, II, III) in Abhängigkeit der Veränderung der hydraulischen Last selbsttätig ändert und insbesondere eine das Regelschema bildende Pumpenkennlinie (I, II, III) verschiebt.
- Umwälzpumpenaggregat (22) nach einem der Ansprüche 6-10, bei welchen die Kommunikationsschnittstelle (40) zur Kommunikation mit mehreren gleichartigen zweiten Umwälzpumpenaggregaten (22) ausgebildet ist und die Steuereinrichtung (12) den Antriebsmotor (10) unter Berücksichtigung aller von der Kommunikationsschnittstelle (40) empfangenen Zustandsgrößen steuert.
- Umwälzpumpenaggregat (22) nach einem der vorangehenden Ansprüche, bei welchen die Steuereinrichtung (12) derart ausgebildet ist, dass sie das Regelschema bei einer von der Erfassungsfunktion (42) erfassten vorbestimmten Zustandsgröße derart verändert, dass der Antriebsmotor (10) ausgeschaltet wird.
- Anordnung zumindest zweier gleichartiger Umwälzpumpenaggregate (22) gemäß einem der vorangehenden Ansprüche, bei welcherdie zumindest zwei Umwälzpumpenaggregate (22) in einem hydraulischen Kreislaufsystem in zwei zueinander parallelen Zweigen (16, 18, 20) angeordnet sind, und die Steuereinrichtungen (12) der Umwälzpumpenaggregate (22) jeweils eine Signalerzeugungseinrichtung (44) aufweisen, welche eine Zustandsgröße ausgibt, welche einen Betriebszustand dieses Umwälzpumpenaggregates (22) repräsentiert, und die Steuereinrichtungen (12) der Umwälzpumpenaggregate (22) derart ausgebildet sind,dass sie den zugehörigen Antriebsmotor (10) des Umwälzpumpenaggregates (22) unter Berücksichtigung der von seiner Erfassungsfunktion (44) erfassten und von dem anderen Umwälzpumpenaggregat (22) ausgegebenen Zustandsgröße steuert, derart, dass ein Differenzdruck über einem in einem einzelnen der hydraulischen Zweige gelegenen hydraulischen Widerstand einen vorgegebenen Wert aufweist.
- Verfahren zur Steuerung zumindest zweier in einem hydraulischen Kreislaufsystem in zueinander parallelen Zweigen (16, 18, 20), vorzugsweise zwei zueinander parallelen Verbraucherzweigen (16, 18, 20), angeordneter gleichartiger Umwälzpumpenaggregate (22) gemäß einem der Ansprüche 1-12, bei welchen bei Inbetriebnahme eines zweiten Umwälzpumpenaggregates (22) ein Regelschema (I, II, III), gemäß dem ein erstes Umwälzpumpenaggregat (22) gesteuert wird, unter Berücksichtigung der von dem zweitem Umwälzpumpenaggregat (22) bereitgestellten hydraulischen Leistung verändert wird, und bei welchen die zumindest zwei parallelen Zweige (16, 18, 20) des hydraulischen Systems in einen gemeinsamen Strömungsweg (26) münden und dass zumindest das erste Umwälzpumpenaggregat (22) und vorzugsweise alle in den parallelen Zweigen (16, 18, 20) angeordneten Umwälzpumpenaggregate (22) so gesteuert werden, dass jeweils ihr Regelschema (I, II, III) auf Grundlage eines hydraulischen Verlustes in dem gemeinsamen Strömungsweg derart angepasst wird, dass ein Differenzdruck über einem in einem einzelnen der hydraulischen Zweige (16, 18, 20) gelegenen hydraulischen Widerstand (24) einen vorgegebenen Wert aufweist.
- Verfahren nach Anspruch 14 bei welchen eine Größe der von dem zweiten Umwälzpumpenaggregat (22) bereitgestellten hydraulischen Leistung von dem zweiten Umwälzpumpenaggregat (22) dem ersten Umwälzpumpenaggregat (22) übermittelt wird oder von dem ersten Umwälzpumpenaggregat (22) selbsttätig anhand einer in dem ersten Umwälzpumpenaggregat (22) auftretenden Laständerung ermittelt wird.
Priority Applications (4)
| Application Number | Priority Date | Filing Date | Title |
|---|---|---|---|
| EP17159191.0A EP3369934B1 (de) | 2017-03-03 | 2017-03-03 | Umwälzpumpenaggregat |
| PCT/EP2018/054693 WO2018158197A1 (de) | 2017-03-03 | 2018-02-26 | Umwälzpumpenaggregat |
| US16/490,129 US11371509B2 (en) | 2017-03-03 | 2018-02-26 | Parallel circulation pump coordinating control assembly |
| CN201880015575.7A CN110392787B (zh) | 2017-03-03 | 2018-02-26 | 循环泵机组 |
Applications Claiming Priority (1)
| Application Number | Priority Date | Filing Date | Title |
|---|---|---|---|
| EP17159191.0A EP3369934B1 (de) | 2017-03-03 | 2017-03-03 | Umwälzpumpenaggregat |
Publications (3)
| Publication Number | Publication Date |
|---|---|
| EP3369934A1 EP3369934A1 (de) | 2018-09-05 |
| EP3369934B1 true EP3369934B1 (de) | 2024-12-11 |
| EP3369934C0 EP3369934C0 (de) | 2024-12-11 |
Family
ID=58228022
Family Applications (1)
| Application Number | Title | Priority Date | Filing Date |
|---|---|---|---|
| EP17159191.0A Active EP3369934B1 (de) | 2017-03-03 | 2017-03-03 | Umwälzpumpenaggregat |
Country Status (4)
| Country | Link |
|---|---|
| US (1) | US11371509B2 (de) |
| EP (1) | EP3369934B1 (de) |
| CN (1) | CN110392787B (de) |
| WO (1) | WO2018158197A1 (de) |
Families Citing this family (2)
| Publication number | Priority date | Publication date | Assignee | Title |
|---|---|---|---|---|
| DE102023107205A1 (de) * | 2023-03-22 | 2024-09-26 | KSB SE & Co. KGaA | Verfahren zur Regelung eines Pumpensystems, das zumindest zwei hydraulisch parallel betriebene Kreiselpumpen aufweist, sowie Mehrpumpensystem |
| DE102023113580A1 (de) * | 2023-05-24 | 2024-11-28 | KSB SE & Co. KGaA | Verfahren zum Betrieb einer Mehrpumpenanlage mit wenigstens zwei hydraulisch parallel betreibbaren Pumpen sowie Mehrpumpenanlage |
Citations (2)
| Publication number | Priority date | Publication date | Assignee | Title |
|---|---|---|---|---|
| US20020033420A1 (en) * | 2000-08-02 | 2002-03-21 | Somchai Paarporn | Decentralized pumping system |
| US20100300540A1 (en) * | 2006-09-01 | 2010-12-02 | Edgar Grosse Westhoff | Method for operating a network of pipes |
Family Cites Families (14)
| Publication number | Priority date | Publication date | Assignee | Title |
|---|---|---|---|---|
| US3511579A (en) * | 1968-07-22 | 1970-05-12 | Liquitrol Systems Inc | Control system for liquid pressure booster systems |
| JPH0737791B2 (ja) * | 1988-11-28 | 1995-04-26 | 株式会社日立製作所 | ポンプの逆流検出装置及び揚水設備のポンプ運転制御装置並びに可変速揚水発電電動装置 |
| DE19511170A1 (de) * | 1995-03-28 | 1996-10-02 | Wilo Gmbh | Doppelpumpe mit übergeordneter Steuerung |
| CN1128930C (zh) * | 1998-04-03 | 2003-11-26 | 株式会社荏原制作所 | 流体机械的诊断系统 |
| US7010393B2 (en) * | 2002-06-20 | 2006-03-07 | Compressor Controls Corporation | Controlling multiple pumps operating in parallel or series |
| WO2009079447A1 (en) * | 2007-12-14 | 2009-06-25 | Itt Manufacturing Enterprises, Inc. | Synchronous torque balance in multiple pump systems |
| FI127255B (en) * | 2011-11-02 | 2018-02-15 | Abb Technology Oy | Method and controller for operating the pump system |
| EP2708825B1 (de) * | 2012-09-12 | 2016-12-07 | Grundfos Holding A/S | Verfahren zum Steuern einer Umwälzpumpe in einer Anlage mit mindestens zwei Umwälzkreisen |
| WO2014040627A1 (en) * | 2012-09-13 | 2014-03-20 | Abb Technology Ag | Device and method for operating parallel centrifugal pumps |
| CN104885024B (zh) * | 2012-12-12 | 2017-10-13 | 塞阿姆斯特朗有限公司 | 经协调的无传感器控制系统 |
| JP6184792B2 (ja) * | 2013-07-26 | 2017-08-23 | 株式会社荏原製作所 | 給水装置 |
| DK2871420T3 (en) * | 2013-11-07 | 2016-12-19 | Grundfos Holding As | Cirkulationspumpeaggregat to a heating and / or cooling system |
| NO20150759A1 (en) * | 2015-06-11 | 2016-10-24 | Fmc Kongsberg Subsea As | Load-sharing in parallel fluid pumps |
| FR3058479B1 (fr) * | 2016-11-08 | 2018-11-02 | Schneider Toshiba Inverter Europe Sas | Procede et systeme de commande d'un equipement multi-pompes |
-
2017
- 2017-03-03 EP EP17159191.0A patent/EP3369934B1/de active Active
-
2018
- 2018-02-26 WO PCT/EP2018/054693 patent/WO2018158197A1/de not_active Ceased
- 2018-02-26 CN CN201880015575.7A patent/CN110392787B/zh active Active
- 2018-02-26 US US16/490,129 patent/US11371509B2/en active Active
Patent Citations (2)
| Publication number | Priority date | Publication date | Assignee | Title |
|---|---|---|---|---|
| US20020033420A1 (en) * | 2000-08-02 | 2002-03-21 | Somchai Paarporn | Decentralized pumping system |
| US20100300540A1 (en) * | 2006-09-01 | 2010-12-02 | Edgar Grosse Westhoff | Method for operating a network of pipes |
Also Published As
| Publication number | Publication date |
|---|---|
| US20200011330A1 (en) | 2020-01-09 |
| US11371509B2 (en) | 2022-06-28 |
| EP3369934C0 (de) | 2024-12-11 |
| CN110392787A (zh) | 2019-10-29 |
| WO2018158197A1 (de) | 2018-09-07 |
| EP3369934A1 (de) | 2018-09-05 |
| CN110392787B (zh) | 2022-03-25 |
Similar Documents
| Publication | Publication Date | Title |
|---|---|---|
| EP2960587B1 (de) | Verfahren zum Begrenzen des Versorgungsstromes in einem Wärmeübertragungssystem | |
| EP1286240B1 (de) | Verfahren zur Ermittlung einer Pumpen-Regelkennlinie | |
| EP2871423B1 (de) | Regelungsverfahren für ein Heizungs- und/oder Kühlsystem mit zumindest einen Lastkreis sowie Verteilereinrichtung für ein Heizungs- und/oder Kühlsystem | |
| EP2469094B1 (de) | Verfahren zum Betrieb eines Doppelpumpen- oder Multipumpenaggregates | |
| EP2085707A2 (de) | Heizungsanlage und Verfahren zum Betrieb einer Heizungsanlage | |
| EP1936288B1 (de) | Verfahren und System zur Detektion des hydraulischen Abgleichs einer Heizungsanlage | |
| EP2708825B1 (de) | Verfahren zum Steuern einer Umwälzpumpe in einer Anlage mit mindestens zwei Umwälzkreisen | |
| EP2863134B1 (de) | Verfahren zum Anpassen einer Heizkurve | |
| EP2985536B1 (de) | Regelverfahren für ein Pumpenaggregat | |
| EP2806168B1 (de) | Umwälzpumpenaggregat und solarthermische Anlage damit | |
| EP2871539B1 (de) | Diagnoseverfahren zur Diagnose der korrekten Funktion eines Heizungs- und / oder Kühlsystems | |
| EP2187136A2 (de) | Verfahren zum Betreiben eines Systems zum Transport thermischer Energie über ein flüssiges Medium | |
| DE102015014378A1 (de) | Verfahren zur Regelung einer Kreiselpumpe sowie zugehöriges Pumpensystem | |
| EP3101352B1 (de) | Verfahren zum betreiben einer heizungsanlage und regler mit differenzdrucksensor | |
| EP3369934B1 (de) | Umwälzpumpenaggregat | |
| EP3026352A1 (de) | Verfahren zur hydraulischen regelung mehrerer heizkreisläufe am verteilerbalken | |
| DE102012008436B4 (de) | Verfahren zum Steuern einer hydrodynamischen Kupplung | |
| EP2871424B1 (de) | Regelungsverfahren für ein Heizungs- und/oder Kühlsystem sowie Verteiler-Einrichtung für ein Heizungs- und/oder Kühlsystem | |
| DE4312150C2 (de) | Verfahren zum Einstellen der Förderleistung einer Umwälzpumpe | |
| DE102010017148A1 (de) | Verfahren zum Betreiben einer Wärmegewinnungsanlage | |
| EP1191287A2 (de) | Leitungssystem zur thermischen Energieübertragung | |
| EP3303935B1 (de) | Vorrichtung und verfahren zum steuern einer heizungs- und/oder kühlanlage | |
| DE102010047913A1 (de) | Intelligenter Heizkreisverteiler und Verfahren zum Betrieb desselben | |
| EP3647667B1 (de) | Durchflusstrinkwassererwärmer, system zur trinkwassererwärmung und verfahren zum betreiben eines durchflusstrinkwassererwärmers | |
| EP3232066A1 (de) | Wasserbereitungsvorrichtung und verfahren zum betrieb einer wasserbereitungsvorrichtung |
Legal Events
| Date | Code | Title | Description |
|---|---|---|---|
| PUAI | Public reference made under article 153(3) epc to a published international application that has entered the european phase |
Free format text: ORIGINAL CODE: 0009012 |
|
| STAA | Information on the status of an ep patent application or granted ep patent |
Free format text: STATUS: THE APPLICATION HAS BEEN PUBLISHED |
|
| AK | Designated contracting states |
Kind code of ref document: A1 Designated state(s): AL AT BE BG CH CY CZ DE DK EE ES FI FR GB GR HR HU IE IS IT LI LT LU LV MC MK MT NL NO PL PT RO RS SE SI SK SM TR |
|
| AX | Request for extension of the european patent |
Extension state: BA ME |
|
| STAA | Information on the status of an ep patent application or granted ep patent |
Free format text: STATUS: REQUEST FOR EXAMINATION WAS MADE |
|
| 17P | Request for examination filed |
Effective date: 20190305 |
|
| RBV | Designated contracting states (corrected) |
Designated state(s): AL AT BE BG CH CY CZ DE DK EE ES FI FR GB GR HR HU IE IS IT LI LT LU LV MC MK MT NL NO PL PT RO RS SE SI SK SM TR |
|
| STAA | Information on the status of an ep patent application or granted ep patent |
Free format text: STATUS: EXAMINATION IS IN PROGRESS |
|
| 17Q | First examination report despatched |
Effective date: 20210312 |
|
| GRAP | Despatch of communication of intention to grant a patent |
Free format text: ORIGINAL CODE: EPIDOSNIGR1 |
|
| STAA | Information on the status of an ep patent application or granted ep patent |
Free format text: STATUS: GRANT OF PATENT IS INTENDED |
|
| RIC1 | Information provided on ipc code assigned before grant |
Ipc: F04D 15/02 20060101ALN20240201BHEP Ipc: F04D 13/06 20060101ALI20240201BHEP Ipc: F04D 15/00 20060101ALI20240201BHEP Ipc: F04D 13/12 20060101AFI20240201BHEP |
|
| INTG | Intention to grant announced |
Effective date: 20240214 |
|
| GRAJ | Information related to disapproval of communication of intention to grant by the applicant or resumption of examination proceedings by the epo deleted |
Free format text: ORIGINAL CODE: EPIDOSDIGR1 |
|
| STAA | Information on the status of an ep patent application or granted ep patent |
Free format text: STATUS: EXAMINATION IS IN PROGRESS |
|
| GRAP | Despatch of communication of intention to grant a patent |
Free format text: ORIGINAL CODE: EPIDOSNIGR1 |
|
| INTC | Intention to grant announced (deleted) | ||
| STAA | Information on the status of an ep patent application or granted ep patent |
Free format text: STATUS: GRANT OF PATENT IS INTENDED |
|
| RIC1 | Information provided on ipc code assigned before grant |
Ipc: F04D 15/02 20060101ALN20240618BHEP Ipc: F04D 13/06 20060101ALI20240618BHEP Ipc: F04D 15/00 20060101ALI20240618BHEP Ipc: F04D 13/12 20060101AFI20240618BHEP |
|
| INTG | Intention to grant announced |
Effective date: 20240718 |
|
| GRAS | Grant fee paid |
Free format text: ORIGINAL CODE: EPIDOSNIGR3 |
|
| GRAA | (expected) grant |
Free format text: ORIGINAL CODE: 0009210 |
|
| STAA | Information on the status of an ep patent application or granted ep patent |
Free format text: STATUS: THE PATENT HAS BEEN GRANTED |
|
| AK | Designated contracting states |
Kind code of ref document: B1 Designated state(s): AL AT BE BG CH CY CZ DE DK EE ES FI FR GB GR HR HU IE IS IT LI LT LU LV MC MK MT NL NO PL PT RO RS SE SI SK SM TR |
|
| REG | Reference to a national code |
Ref country code: GB Ref legal event code: FG4D Free format text: NOT ENGLISH |
|
| REG | Reference to a national code |
Ref country code: CH Ref legal event code: EP |
|
| REG | Reference to a national code |
Ref country code: DE Ref legal event code: R096 Ref document number: 502017016602 Country of ref document: DE |
|
| REG | Reference to a national code |
Ref country code: IE Ref legal event code: FG4D Free format text: LANGUAGE OF EP DOCUMENT: GERMAN |
|
| U01 | Request for unitary effect filed |
Effective date: 20250110 |
|
| U07 | Unitary effect registered |
Designated state(s): AT BE BG DE DK EE FI FR IT LT LU LV MT NL PT RO SE SI Effective date: 20250117 |
|
| U1O | Appointed representative for the unitary patent procedure deleted after the registration of the unitary effect | ||
| PG25 | Lapsed in a contracting state [announced via postgrant information from national office to epo] |
Ref country code: HR Free format text: LAPSE BECAUSE OF FAILURE TO SUBMIT A TRANSLATION OF THE DESCRIPTION OR TO PAY THE FEE WITHIN THE PRESCRIBED TIME-LIMIT Effective date: 20241211 |
|
| PG25 | Lapsed in a contracting state [announced via postgrant information from national office to epo] |
Ref country code: ES Free format text: LAPSE BECAUSE OF FAILURE TO SUBMIT A TRANSLATION OF THE DESCRIPTION OR TO PAY THE FEE WITHIN THE PRESCRIBED TIME-LIMIT Effective date: 20241211 |
|
| PG25 | Lapsed in a contracting state [announced via postgrant information from national office to epo] |
Ref country code: NO Free format text: LAPSE BECAUSE OF FAILURE TO SUBMIT A TRANSLATION OF THE DESCRIPTION OR TO PAY THE FEE WITHIN THE PRESCRIBED TIME-LIMIT Effective date: 20250311 |
|
| PG25 | Lapsed in a contracting state [announced via postgrant information from national office to epo] |
Ref country code: GR Free format text: LAPSE BECAUSE OF FAILURE TO SUBMIT A TRANSLATION OF THE DESCRIPTION OR TO PAY THE FEE WITHIN THE PRESCRIBED TIME-LIMIT Effective date: 20250312 |
|
| PGFP | Annual fee paid to national office [announced via postgrant information from national office to epo] |
Ref country code: GB Payment date: 20250324 Year of fee payment: 9 |
|
| PG25 | Lapsed in a contracting state [announced via postgrant information from national office to epo] |
Ref country code: RS Free format text: LAPSE BECAUSE OF FAILURE TO SUBMIT A TRANSLATION OF THE DESCRIPTION OR TO PAY THE FEE WITHIN THE PRESCRIBED TIME-LIMIT Effective date: 20250311 |
|
| U20 | Renewal fee for the european patent with unitary effect paid |
Year of fee payment: 9 Effective date: 20250325 |
|
| PG25 | Lapsed in a contracting state [announced via postgrant information from national office to epo] |
Ref country code: SM Free format text: LAPSE BECAUSE OF FAILURE TO SUBMIT A TRANSLATION OF THE DESCRIPTION OR TO PAY THE FEE WITHIN THE PRESCRIBED TIME-LIMIT Effective date: 20241211 |
|
| PG25 | Lapsed in a contracting state [announced via postgrant information from national office to epo] |
Ref country code: PL Free format text: LAPSE BECAUSE OF FAILURE TO SUBMIT A TRANSLATION OF THE DESCRIPTION OR TO PAY THE FEE WITHIN THE PRESCRIBED TIME-LIMIT Effective date: 20241211 |
|
| PG25 | Lapsed in a contracting state [announced via postgrant information from national office to epo] |
Ref country code: IS Free format text: LAPSE BECAUSE OF FAILURE TO SUBMIT A TRANSLATION OF THE DESCRIPTION OR TO PAY THE FEE WITHIN THE PRESCRIBED TIME-LIMIT Effective date: 20250411 |
|
| PG25 | Lapsed in a contracting state [announced via postgrant information from national office to epo] |
Ref country code: SK Free format text: LAPSE BECAUSE OF FAILURE TO SUBMIT A TRANSLATION OF THE DESCRIPTION OR TO PAY THE FEE WITHIN THE PRESCRIBED TIME-LIMIT Effective date: 20241211 |
|
| PG25 | Lapsed in a contracting state [announced via postgrant information from national office to epo] |
Ref country code: CZ Free format text: LAPSE BECAUSE OF FAILURE TO SUBMIT A TRANSLATION OF THE DESCRIPTION OR TO PAY THE FEE WITHIN THE PRESCRIBED TIME-LIMIT Effective date: 20241211 |
|
| PG25 | Lapsed in a contracting state [announced via postgrant information from national office to epo] |
Ref country code: MC Free format text: LAPSE BECAUSE OF FAILURE TO SUBMIT A TRANSLATION OF THE DESCRIPTION OR TO PAY THE FEE WITHIN THE PRESCRIBED TIME-LIMIT Effective date: 20241211 |
|
| PLBE | No opposition filed within time limit |
Free format text: ORIGINAL CODE: 0009261 |
|
| STAA | Information on the status of an ep patent application or granted ep patent |
Free format text: STATUS: NO OPPOSITION FILED WITHIN TIME LIMIT |
|
| REG | Reference to a national code |
Ref country code: CH Ref legal event code: L10 Free format text: ST27 STATUS EVENT CODE: U-0-0-L10-L00 (AS PROVIDED BY THE NATIONAL OFFICE) Effective date: 20251022 |
|
| REG | Reference to a national code |
Ref country code: CH Ref legal event code: H13 Free format text: ST27 STATUS EVENT CODE: U-0-0-H10-H13 (AS PROVIDED BY THE NATIONAL OFFICE) Effective date: 20251023 |
|
| 26N | No opposition filed |
Effective date: 20250912 |

