EP2369228B1 - Energy recovery unit - Google Patents
Energy recovery unit Download PDFInfo
- Publication number
- EP2369228B1 EP2369228B1 EP11154086.0A EP11154086A EP2369228B1 EP 2369228 B1 EP2369228 B1 EP 2369228B1 EP 11154086 A EP11154086 A EP 11154086A EP 2369228 B1 EP2369228 B1 EP 2369228B1
- Authority
- EP
- European Patent Office
- Prior art keywords
- condensate
- recovery unit
- energy recovery
- flash
- feed line
- Prior art date
- Legal status (The legal status is an assumption and is not a legal conclusion. Google has not performed a legal analysis and makes no representation as to the accuracy of the status listed.)
- Active
Links
Images
Classifications
-
- F—MECHANICAL ENGINEERING; LIGHTING; HEATING; WEAPONS; BLASTING
- F22—STEAM GENERATION
- F22D—PREHEATING, OR ACCUMULATING PREHEATED, FEED-WATER FOR STEAM GENERATION; FEED-WATER SUPPLY FOR STEAM GENERATION; CONTROLLING WATER LEVEL FOR STEAM GENERATION; AUXILIARY DEVICES FOR PROMOTING WATER CIRCULATION WITHIN STEAM BOILERS
- F22D1/00—Feed-water heaters, i.e. economisers or like preheaters
- F22D1/32—Feed-water heaters, i.e. economisers or like preheaters arranged to be heated by steam, e.g. bled from turbines
- F22D1/325—Schematic arrangements or control devices therefor
-
- F—MECHANICAL ENGINEERING; LIGHTING; HEATING; WEAPONS; BLASTING
- F22—STEAM GENERATION
- F22D—PREHEATING, OR ACCUMULATING PREHEATED, FEED-WATER FOR STEAM GENERATION; FEED-WATER SUPPLY FOR STEAM GENERATION; CONTROLLING WATER LEVEL FOR STEAM GENERATION; AUXILIARY DEVICES FOR PROMOTING WATER CIRCULATION WITHIN STEAM BOILERS
- F22D1/00—Feed-water heaters, i.e. economisers or like preheaters
- F22D1/16—Feed-water heaters, i.e. economisers or like preheaters with water tubes arranged otherwise than in the boiler furnace, fire tubes, or flue ways
-
- F—MECHANICAL ENGINEERING; LIGHTING; HEATING; WEAPONS; BLASTING
- F22—STEAM GENERATION
- F22B—METHODS OF STEAM GENERATION; STEAM BOILERS
- F22B3/00—Other methods of steam generation; Steam boilers not provided for in other groups of this subclass
- F22B3/04—Other methods of steam generation; Steam boilers not provided for in other groups of this subclass by drop in pressure of high-pressure hot water within pressure-reducing chambers, e.g. in accumulators
-
- F—MECHANICAL ENGINEERING; LIGHTING; HEATING; WEAPONS; BLASTING
- F22—STEAM GENERATION
- F22D—PREHEATING, OR ACCUMULATING PREHEATED, FEED-WATER FOR STEAM GENERATION; FEED-WATER SUPPLY FOR STEAM GENERATION; CONTROLLING WATER LEVEL FOR STEAM GENERATION; AUXILIARY DEVICES FOR PROMOTING WATER CIRCULATION WITHIN STEAM BOILERS
- F22D1/00—Feed-water heaters, i.e. economisers or like preheaters
- F22D1/32—Feed-water heaters, i.e. economisers or like preheaters arranged to be heated by steam, e.g. bled from turbines
Definitions
- the present invention relates to an energy recovery unit which is particularly, although not exclusively, suited for recovering thermal energy from condensate from an industrial process utilising steam as a heating medium.
- steam is generated in a boiler and transferred through pipework at high temperature and pressure to various industrial processes where the energy in the steam is utilised.
- condensate can form, and it is common for this condensate to be collected at a lower part of the system and periodically removed by means of steam traps. It is common practice for steam traps to discharge to atmospheric pressure.
- the condensate is liquid water under the high pressure prevailing within the system, its temperature may be above 100°C and so it will turn to flash steam when vented to atmospheric pressure. The heat in the condensate is thus lost. This not only represents a waste of energy, but can also incur financial penalties under measures implemented to reduce usage of carbon fuels.
- WO 97/34107 discloses a heat recovery system has with a first tube bundle for circulating a first fluid, a second tube bundle for circulating a second fluid, and a shell which accommodates the tube bundles arranged in the shell, so that when a third fluid is circulated through the shell it contacts the tube bundles for a heat transfer between the third fluid and the two first-mentioned fluids, to provide a heat transfer between three fluids.
- US 1,790,306 discloses a water heater and steam condenser comprising a U-shaped casing formed from a pair of tubular portions arranged in parallel, a tubular element for connecting the portions together, and a coil disposed within each of the portions and being operatively connected.
- EP 0 192 918 discloses a heater comprising two separate tube nests of which one heats the circulating water by condensation and supercooling and the other heats a partial flow of this water by the desuperheating of steam. Steam is admitted through pipe. The foregoing partial flow of water comes from the desuperheating zone of a heater located downstream and is admitted through a manifold. Pipes are wound round a central drum.
- DE 10 78 138 discloses a steam-heated, horizontal surface heat exchanger for feed water or other coolant comprising an annular arrangement of U-tubes and a built-in condensate cooler.
- US 4,393,816 discloses a thermodynamic method is for improving the quality of wet steam produced by conventional and once through type boilers. Moisture entrained with such steam is first separated in a steam-water separation vessel. The separated moisture is thereafter vaporized by pressure reduction and flashed to form lower pressure steam and condensate containing dissolved solids. The condensate is utilized to preheat fresh boiler feedwater. The lower pressure steam is condensed and supplements the boiler feedwater to form a hotter combined net feedwater stream containing reduced quantities of dissolved solids. It is known to use hot condensate, and steam derived from the condensate, to pre-heat boiler feed water.
- an energy recovery unit comprising: a vessel having a condensate inlet and a condensate outlet; a fluid feed line defining a fluid path; and first and second heat exchangers located within the vessel and arranged to transfer heat from flash vapour and condensate respectively, to fluid in the fluid feed line.
- the first heat exchanger may be located above the second heat exchanger in the vessel.
- the first and/or second heat exchanger may comprise a plurality of heat transfer fins in thermal contact with the fluid feed line.
- the plurality of fins may be stacked horizontally.
- the condensate inlet may be arranged to direct condensate towards the second heat exchanger.
- the condensate outlet is located towards the bottom of the vessel.
- the condensate outlet may be one of two or more condensate outlets disposed at different levels in the vessel.
- a condensate outlet pipe may connect the or each condensate outlet to a steam trap.
- the energy recovery unit may further comprise a flash vapour outlet.
- the flash vapour outlet may be located towards the top of the vessel.
- a flash vapour outlet pipe may connect the flash vapour outlet to a pressure control valve.
- the fluid feed line passes through the vessel and the fluid feed path passes through the first and the second heat exchangers.
- the fluid feed line may be a boiler feed line.
- a steam utilisation system including a condensate energy recovery unit in accordance with the invention.
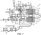
- the condensate energy recovery unit 10 (hereinafter referred to as the energy recovery unit) comprises a cylindrical flash vessel 12, having first and second circular end faces 12a, 12b, with first and second heat exchangers 14, 16 located within the flash vessel 12.
- the flash vessel 12 may have a square cross-section and/or may be vertically orientated.
- the first and second heat exchangers 14, 16 are finned-tube heat exchangers and the first heat exchanger 14 is located above the second heat exchanger 16.
- the first and second heat exchangers 14, 16 each comprise a plurality of substantially circular fins that are horizontally stacked. In other words, the plurality of fins are parallel to one another and each fin lies in a vertical plane.
- first and second heat exchangers 14, 16 are finned-tube heat exchangers.
- the heat exchangers 14, 16 may be coiled pipes, heat pipes or loop heat pipes.
- the first and second heat exchangers 14, 16 may be separate portions of a single heat exchanger.
- the energy recovery unit is provided with a fluid feed line in the form of a boiler feed line 18 that defines a fluid path through the flash vessel 12.
- the boiler feed line 18 enters the flash vessel 12 through the first end wall 12a and passes through the second heat exchanger 16 before exiting the flash vessel 12 through the second end wall 12b.
- the feed line 18 is welded to the first and second end walls 12a, 12b.
- the boiler feed line 18 then re-enters the flash vessel 12 through the second end wall 12b and passes through the first heat exchanger 14 before exiting the flash vessel 12 through the first end wall 12a. Again, the feed line 18 is welded to the first and second end walls 12a, 12b.
- the fins (or plates) of the first and second heat exchangers 14, 16 are directly attached to the boiler feed line 18 and therefore the fluid path passes through the first and second heat exchangers 14, 16.
- the inlet 20 and outlet 22 of the boiler feed line 18 are provided with a coupling flange.
- the portion of the boiler feed line 18 between the inlet 20 and the flash vessel 12 may be fitted with an energy meter 24, a temperature gauge 26, an isolation valve 28 and a strainer 29.
- the feed line 18 may be provided with other suitable ancillaries.
- the portion of the boiler feed line 18 between the flash vessel 12 and the outlet 22 is provided with an isolation valve 30 and a temperature gauge 32.
- the flash vessel 12 is provided with first and second condensate outlets 34, 36.
- the first condensate outlet 34 is positioned at the bottom of the flash vessel 12 and the second condensate outlet 36 is located above the first condensate outlet 34 in the end wall 12a of the flash vessel 12.
- the first and second condensate outlets 34, 36 are connected by pipework 38 to a steam trap 39.
- the outlet 40 of the steam trap is provided with a coupling flange. As will be readily apparent to one skilled in the art, only one condensate outlet is necessary.
- the flash vessel 12 is also provided with a flash steam outlet 42 that is located at the top of the flash vessel 12.
- a flash outlet pipe 43 connects the flash steam outlet 42 to a pressure control valve 44, the outlet 46 of which is provided with a coupling flange.
- the energy recovery unit 10 also comprises a condensate inlet pipe 48, a portion of which extends into the flash vessel 12 through the first end wall 12a.
- the portion of the condensate inlet pipe 48 located within the flash vessel 12 has a right-angle bend 49 that is angled downwards. In other embodiments the inlet pipe 48 may be straight.
- the inlet pipe 48 provides the flash vessel 12 with a condensate inlet 50 (the outlet of the condensate inlet pipe 48) that is located towards the top of the stack of fins of the second heat exchanger 16.
- the condensate inlet 50 is located above the second condensate outlet 36.
- the portion of the condensate inlet pipe 48 located outside of the flash vessel 12 is provided with an isolation valve 52, the inlet 54 of which is provided with a coupling flange.
- the energy recovery unit 10 further comprises a bypass line 56 that provides fluid communication between the inlet 20 and outlet 22 of the boiler feed line 18, bypassing the flash vessel 12.
- the inlet of the bypass line 56 is upstream of the isolation valve 28 and the outlet is downstream of the isolation valve 30.
- the bypass line 56 is also provided with its own isolation valve 58.
- the bypass line 56 allows the feed water to bypass the heat exchangers 14, 16 of the energy recovery unit 10.
- the unit 10 is in the form of a module or "skid" which is self-contained and can be assembled off site for connection to an existing system.
- the components and associated pipework are mounted on a rigid support so as to be transportable from an assembly facility to the site at which the unit will be utilised.
- the pipework couplings of the unit are all situated and oriented in the unit so as to make connection to the associated existing pipework relatively simple. Thus they are situated at or close to the outer extremity of the unit and face outwardly, unobstructed by other pipes or ancillaries. Further, provided that the relative locations of existing pipework connectors are known, the unit can be assembled off site and can be installed rapidly once delivered to site by making the appropriate pipework connections.
- the coupling flanges of the energy recovery unit 10 are connected to the existing pipework of a steam utilisation system.
- the energy recovery unit 10 is connected with the inlet 20 of the boiler feed line 18 connected to a feed tank (not shown) and the outlet 22 of the boiler feed line 18 connected to pipework leading to a boiler (not shown).
- the outlet 40 of the steam trap 39 is connected to pipework leading to the feed tank (not shown) and the outlet 46 of the pressure control valve 44 is connected to an excess flash steam line (not shown).
- the inlet 54 of the condensate inlet pipe 48 is connected to the steam utilisation system such that condensate can enter the flash vessel 12 through the condensate inlet 50 of the flash vessel 12.
- isolation valves 28, 30 of the boiler feed line 18 are open and the isolation valve 58 of the bypass line 56 is closed. This allows boiler feed water to flow from the feed tank, through the boiler feed line 18 of the energy recovery unit to the boiler.
- the isolation valve 52 of the condensate inlet pipe 48 is open and therefore condensate enters the flash vessel 12 through the inlet 50. As the condensate enters the flash vessel 12, the pressure is reduced and consequently at least some of the condensate flashes into steam as it enters the flash vessel.
- the flash steam rises within the flash vessel 12 and passes through the horizontal stack of fins of the first heat exchanger 14.
- the first heat exchanger 14 extracts thermal energy from the flash steam and transfers it to the boiler feed water flowing in the boiler feed line 18.
- the first heat exchanger 14 thus operates as a vapour condenser.
- the condensate passes through the horizontal stack of fins of the second heat exchanger 16 which extracts energy from the condensate and transfers it to the boiler feed water flowing in the boiler feed line 18.
- the second heat exchanger 16 thus operates as a condensate cooler.
- the location and size of the various inlets and outlets may be chosen so as to maintain a predetermined level of condensate within the flash vessel 12.
- the first heat exchanger 14 is designed to transfer the maximum amount of energy from the flash steam to the boiler feed water.
- the second heat exchanger 16 is designed to transfer the maximum amount of energy from the condensate to the boiler feed water.
- the first and second heat exchangers 14, 16 may be designed differently in order to extract the maximum amount of thermal energy from steam and condensate respectively.
- the first and second heat exchangers 14, 16 may have different numbers of fins.
- the boiler feed water may enter the boiler feed line 18 through the inlet 20 at a temperature of 85°C.
- the water may be heated to approximately 115°C by the second heat exchanger 16, and from 115°C to approximately 132°C by the first heat exchanger 14.
- the energy meter 24 is capable of measuring the energy gained by the boiler feed water as it flows through the energy recovery unit.
- the energy meter comprises three main components, namely; a flow meter, a pair of temperature sensors and a display for displaying the energy gained.
- the temperature gauges 26, 32 measure the temperature of the boiler feed water as it enters and exits the energy recovery unit 10.
- the energy recovery unit 10 can be isolated, without affecting the running of the steam utilising system which it serves, by closing the isolation valves 28, 30 of the boiler feed line 18 and opening the isolation valve 58 of the bypass line 56. In this configuration the boiler feed water bypasses the first and second heat exchangers 14, 16 and therefore the feed water is not preheated.
- the flash vessel 12 can be inspected using an inspection hole 13.
- the energy recovery unit recovers energy from both flash steam and condensate and uses this steam to pre-heat boiler feed water. As the boiler feed water is preheated, the energy demand of the boiler is reduced.
- the flash steam and condensate energy recovery unit 10 is designed so as to utilise off-the-shelf components, so that the unit can be constructed at relatively low cost, and so that any component requiring replacement can be replaced rapidly and economically. In practice, it is expected that the cost of the condensate recovery unit will be covered, by the resulting energy savings, in less than two years of standard operation.
- Locating first and second heat exchangers 14, 16 within a single vessel 12 reduces the overall size of the energy recovery unit when compared with prior art systems such as that disclosed in US 4878457 .
Landscapes
- Engineering & Computer Science (AREA)
- Physics & Mathematics (AREA)
- Thermal Sciences (AREA)
- Mechanical Engineering (AREA)
- General Engineering & Computer Science (AREA)
- Control Of Steam Boilers And Waste-Gas Boilers (AREA)
- Waste-Gas Treatment And Other Accessory Devices For Furnaces (AREA)
Applications Claiming Priority (1)
| Application Number | Priority Date | Filing Date | Title |
|---|---|---|---|
| GB1003960A GB2478569A (en) | 2010-03-10 | 2010-03-10 | Energy recovery unit with flash steam and condensate heat exchangers |
Publications (3)
| Publication Number | Publication Date |
|---|---|
| EP2369228A2 EP2369228A2 (en) | 2011-09-28 |
| EP2369228A3 EP2369228A3 (en) | 2014-08-27 |
| EP2369228B1 true EP2369228B1 (en) | 2017-04-05 |
Family
ID=42136751
Family Applications (1)
| Application Number | Title | Priority Date | Filing Date |
|---|---|---|---|
| EP11154086.0A Active EP2369228B1 (en) | 2010-03-10 | 2011-02-10 | Energy recovery unit |
Country Status (5)
| Country | Link |
|---|---|
| US (1) | US20110220326A1 (enExample) |
| EP (1) | EP2369228B1 (enExample) |
| JP (1) | JP2011185594A (enExample) |
| CN (1) | CN102679317A (enExample) |
| GB (1) | GB2478569A (enExample) |
Families Citing this family (1)
| Publication number | Priority date | Publication date | Assignee | Title |
|---|---|---|---|---|
| CN107741010A (zh) * | 2017-11-16 | 2018-02-27 | 陕西西咸新区博源能源工程有限公司 | 一种锅炉排污水余热与水资源回收再利用系统 |
Family Cites Families (26)
| Publication number | Priority date | Publication date | Assignee | Title |
|---|---|---|---|---|
| US1790306A (en) * | 1931-01-27 | hudson | ||
| US2060078A (en) * | 1936-02-07 | 1936-11-10 | James C Hobbs | Heat exchanger |
| US2812164A (en) * | 1953-09-17 | 1957-11-05 | Lummus Co | Heat exchanger |
| DE1078138B (de) * | 1956-06-21 | 1960-03-24 | Atlas Werke Ag | Dampfbeheizter, liegender Oberflaechenwaermetauscher fuer Speisewasser oder sonstige Kuehlmittel |
| US2995341A (en) * | 1959-01-08 | 1961-08-08 | Griscom Russell Co | Feed water heater sub-cooling zone |
| GB913533A (en) * | 1960-04-14 | 1962-12-19 | English Electric Co Ltd | Improvements in and relating to feed water heaters |
| US3390722A (en) * | 1965-12-16 | 1968-07-02 | Worthington Corp | Vertical feedwater heater drain coolers |
| US3795273A (en) * | 1972-06-12 | 1974-03-05 | Foster Wheeler Corp | Feedwater heater |
| US3938588A (en) * | 1973-10-18 | 1976-02-17 | Westinghouse Electric Corporation | Deaerating feedwater heater |
| DE2820736A1 (de) * | 1978-05-12 | 1979-11-15 | Bbc Brown Boveri & Cie | Speisewasservorwaermer |
| CA1156886A (en) * | 1979-11-21 | 1983-11-15 | Ardell Beckett | Waste heat recovery system |
| SE429260B (sv) * | 1981-12-29 | 1983-08-22 | Stal Laval Turbin Ab | Forvermare for matarvatten |
| US4393816A (en) * | 1982-02-10 | 1983-07-19 | Bock Paul A | Thermodynamic method for steam-water separation |
| US4462339A (en) * | 1983-08-29 | 1984-07-31 | Texaco Development Corporation | Gas cooler for production of saturated or superheated steam, or both |
| JPS60128170U (ja) * | 1984-02-08 | 1985-08-28 | 株式会社日立製作所 | 熱交換器 |
| EP0192918B1 (fr) * | 1985-02-25 | 1989-05-31 | Hamon-Sobelco S.A. | Réchauffeurs pour installations de transformation d'énergie thermique |
| FR2581162B1 (fr) * | 1985-04-24 | 1988-09-09 | Electricite De France | Rechauffeur d'eau alimentaire de generateur de vapeur |
| JPS61186911U (enExample) * | 1985-05-09 | 1986-11-21 | ||
| JPH0665923B2 (ja) * | 1985-05-22 | 1994-08-24 | 株式会社日立製作所 | 給水加熱器の管端侵食防止方法 |
| US4878457A (en) * | 1988-10-17 | 1989-11-07 | Martin Bekedam | Zero flash closed condensate boiler feedwater system |
| CN1022199C (zh) * | 1989-06-21 | 1993-09-22 | 奥马特涡轮(1965)有限公司 | 冷凝含不凝气体蒸汽的换热器 |
| US5626102A (en) * | 1996-03-14 | 1997-05-06 | Nir; Ari | Heat recovery system for a boiler and a boiler provided therewith |
| CN2301607Y (zh) * | 1997-10-24 | 1998-12-23 | 方立斌 | 锅炉冷凝水回收热交换装置 |
| JP2004245547A (ja) * | 2003-02-17 | 2004-09-02 | Samson Co Ltd | 給水予熱器を持った蒸気発生装置 |
| CN100458314C (zh) * | 2007-07-06 | 2009-02-04 | 姜玉贵 | 低温位热能回收利用方法 |
| CN201387244Y (zh) * | 2009-03-31 | 2010-01-20 | 四平市吉泰热力设备有限公司 | 汽水换热器 |
-
2010
- 2010-03-10 GB GB1003960A patent/GB2478569A/en not_active Withdrawn
-
2011
- 2011-02-10 EP EP11154086.0A patent/EP2369228B1/en active Active
- 2011-03-10 CN CN2011100582333A patent/CN102679317A/zh active Pending
- 2011-03-10 JP JP2011053052A patent/JP2011185594A/ja active Pending
- 2011-03-10 US US13/045,204 patent/US20110220326A1/en not_active Abandoned
Non-Patent Citations (1)
| Title |
|---|
| None * |
Also Published As
| Publication number | Publication date |
|---|---|
| GB2478569A (en) | 2011-09-14 |
| GB201003960D0 (en) | 2010-04-21 |
| EP2369228A3 (en) | 2014-08-27 |
| US20110220326A1 (en) | 2011-09-15 |
| CN102679317A (zh) | 2012-09-19 |
| EP2369228A2 (en) | 2011-09-28 |
| JP2011185594A (ja) | 2011-09-22 |
Similar Documents
| Publication | Publication Date | Title |
|---|---|---|
| US3979914A (en) | Process and apparatus for superheating partly expanded steam | |
| CN102183007A (zh) | 锅炉余热回收系统 | |
| CN102483227A (zh) | 为太阳能热电厂生成蒸汽的热交换器 | |
| JP2013539006A (ja) | 廃熱ボイラー | |
| US4072183A (en) | Heat exchanger with intermediate evaporating and condensing fluid | |
| CN109868514A (zh) | 一种腈纶纺丝生产定型装置的蒸汽回收系统及控制方法 | |
| US11359516B2 (en) | System and method for eliminating the presence of droplets in a heat exchanger | |
| EP2369228B1 (en) | Energy recovery unit | |
| CN102200403A (zh) | 一种基于两级汽液换热器的分控相变换热系统及换热方法 | |
| US11454452B2 (en) | Heat exchanger for a molten salt steam generator in a concentrated solar power plant (III) | |
| CN106402837B (zh) | 一种火电二次再热机组组合式蒸汽冷却器 | |
| US7005866B2 (en) | Apparatus and process for detecting condensation in a heat exchanger | |
| US8230686B2 (en) | Start-up system mixing sphere | |
| TW201529961A (zh) | 用於熱回收蒸汽產生器之熱交換系統及方法 | |
| EP3502608B1 (en) | Heat exchanger for a molten salt steam generator in a concentrated solar power plant (iii) | |
| CN105408686B (zh) | 用于从热工艺流回收热的壳管式装置 | |
| CN219265104U (zh) | 一种orc用一体化换热器 | |
| JPH0665955B2 (ja) | 熱交換装置 | |
| Brodov et al. | State of the art and trends in the design and operation of high-and low-pressure heaters for steam turbines at thermal and nuclear power plants in Russia and abroad: Part 1. Heater types and designs | |
| EP3321419B1 (en) | Multi stage washing column and device for drying wetted material comprising a multi stage washing column | |
| RU2378571C1 (ru) | Вертикальный теплообменник | |
| CN210485686U (zh) | 锅炉给水加热装置和锅炉 | |
| CN213019563U (zh) | 一种内循环余热回收装置 | |
| CN108350282A (zh) | 用于碳黑生产设备的热交换装置 | |
| RU71557U1 (ru) | Противоточная выпарная установка |
Legal Events
| Date | Code | Title | Description |
|---|---|---|---|
| PUAI | Public reference made under article 153(3) epc to a published international application that has entered the european phase |
Free format text: ORIGINAL CODE: 0009012 |
|
| AK | Designated contracting states |
Kind code of ref document: A2 Designated state(s): AL AT BE BG CH CY CZ DE DK EE ES FI FR GB GR HR HU IE IS IT LI LT LU LV MC MK MT NL NO PL PT RO RS SE SI SK SM TR |
|
| AX | Request for extension of the european patent |
Extension state: BA ME |
|
| PUAL | Search report despatched |
Free format text: ORIGINAL CODE: 0009013 |
|
| AK | Designated contracting states |
Kind code of ref document: A3 Designated state(s): AL AT BE BG CH CY CZ DE DK EE ES FI FR GB GR HR HU IE IS IT LI LT LU LV MC MK MT NL NO PL PT RO RS SE SI SK SM TR |
|
| AX | Request for extension of the european patent |
Extension state: BA ME |
|
| RIC1 | Information provided on ipc code assigned before grant |
Ipc: F22D 1/32 20060101AFI20140722BHEP Ipc: F22B 3/04 20060101ALI20140722BHEP |
|
| 17P | Request for examination filed |
Effective date: 20141008 |
|
| RBV | Designated contracting states (corrected) |
Designated state(s): AL AT BE BG CH CY CZ DE DK EE ES FI FR GB GR HR HU IE IS IT LI LT LU LV MC MK MT NL NO PL PT RO RS SE SI SK SM TR |
|
| GRAP | Despatch of communication of intention to grant a patent |
Free format text: ORIGINAL CODE: EPIDOSNIGR1 |
|
| RIC1 | Information provided on ipc code assigned before grant |
Ipc: F22D 1/32 20060101AFI20161115BHEP Ipc: F22B 3/04 20060101ALI20161115BHEP |
|
| INTG | Intention to grant announced |
Effective date: 20161221 |
|
| GRAS | Grant fee paid |
Free format text: ORIGINAL CODE: EPIDOSNIGR3 |
|
| GRAA | (expected) grant |
Free format text: ORIGINAL CODE: 0009210 |
|
| AK | Designated contracting states |
Kind code of ref document: B1 Designated state(s): AL AT BE BG CH CY CZ DE DK EE ES FI FR GB GR HR HU IE IS IT LI LT LU LV MC MK MT NL NO PL PT RO RS SE SI SK SM TR |
|
| REG | Reference to a national code |
Ref country code: GB Ref legal event code: FG4D |
|
| REG | Reference to a national code |
Ref country code: CH Ref legal event code: EP |
|
| REG | Reference to a national code |
Ref country code: AT Ref legal event code: REF Ref document number: 882175 Country of ref document: AT Kind code of ref document: T Effective date: 20170415 |
|
| REG | Reference to a national code |
Ref country code: IE Ref legal event code: FG4D |
|
| REG | Reference to a national code |
Ref country code: DE Ref legal event code: R096 Ref document number: 602011036580 Country of ref document: DE |
|
| REG | Reference to a national code |
Ref country code: NL Ref legal event code: MP Effective date: 20170405 |
|
| REG | Reference to a national code |
Ref country code: LT Ref legal event code: MG4D |
|
| REG | Reference to a national code |
Ref country code: AT Ref legal event code: MK05 Ref document number: 882175 Country of ref document: AT Kind code of ref document: T Effective date: 20170405 |
|
| PG25 | Lapsed in a contracting state [announced via postgrant information from national office to epo] |
Ref country code: NL Free format text: LAPSE BECAUSE OF FAILURE TO SUBMIT A TRANSLATION OF THE DESCRIPTION OR TO PAY THE FEE WITHIN THE PRESCRIBED TIME-LIMIT Effective date: 20170405 |
|
| PG25 | Lapsed in a contracting state [announced via postgrant information from national office to epo] |
Ref country code: NO Free format text: LAPSE BECAUSE OF FAILURE TO SUBMIT A TRANSLATION OF THE DESCRIPTION OR TO PAY THE FEE WITHIN THE PRESCRIBED TIME-LIMIT Effective date: 20170705 Ref country code: AT Free format text: LAPSE BECAUSE OF FAILURE TO SUBMIT A TRANSLATION OF THE DESCRIPTION OR TO PAY THE FEE WITHIN THE PRESCRIBED TIME-LIMIT Effective date: 20170405 Ref country code: ES Free format text: LAPSE BECAUSE OF FAILURE TO SUBMIT A TRANSLATION OF THE DESCRIPTION OR TO PAY THE FEE WITHIN THE PRESCRIBED TIME-LIMIT Effective date: 20170405 Ref country code: HR Free format text: LAPSE BECAUSE OF FAILURE TO SUBMIT A TRANSLATION OF THE DESCRIPTION OR TO PAY THE FEE WITHIN THE PRESCRIBED TIME-LIMIT Effective date: 20170405 Ref country code: LT Free format text: LAPSE BECAUSE OF FAILURE TO SUBMIT A TRANSLATION OF THE DESCRIPTION OR TO PAY THE FEE WITHIN THE PRESCRIBED TIME-LIMIT Effective date: 20170405 Ref country code: GR Free format text: LAPSE BECAUSE OF FAILURE TO SUBMIT A TRANSLATION OF THE DESCRIPTION OR TO PAY THE FEE WITHIN THE PRESCRIBED TIME-LIMIT Effective date: 20170706 Ref country code: FI Free format text: LAPSE BECAUSE OF FAILURE TO SUBMIT A TRANSLATION OF THE DESCRIPTION OR TO PAY THE FEE WITHIN THE PRESCRIBED TIME-LIMIT Effective date: 20170405 |
|
| PG25 | Lapsed in a contracting state [announced via postgrant information from national office to epo] |
Ref country code: LV Free format text: LAPSE BECAUSE OF FAILURE TO SUBMIT A TRANSLATION OF THE DESCRIPTION OR TO PAY THE FEE WITHIN THE PRESCRIBED TIME-LIMIT Effective date: 20170405 Ref country code: IS Free format text: LAPSE BECAUSE OF FAILURE TO SUBMIT A TRANSLATION OF THE DESCRIPTION OR TO PAY THE FEE WITHIN THE PRESCRIBED TIME-LIMIT Effective date: 20170805 Ref country code: PL Free format text: LAPSE BECAUSE OF FAILURE TO SUBMIT A TRANSLATION OF THE DESCRIPTION OR TO PAY THE FEE WITHIN THE PRESCRIBED TIME-LIMIT Effective date: 20170405 Ref country code: BG Free format text: LAPSE BECAUSE OF FAILURE TO SUBMIT A TRANSLATION OF THE DESCRIPTION OR TO PAY THE FEE WITHIN THE PRESCRIBED TIME-LIMIT Effective date: 20170705 Ref country code: SE Free format text: LAPSE BECAUSE OF FAILURE TO SUBMIT A TRANSLATION OF THE DESCRIPTION OR TO PAY THE FEE WITHIN THE PRESCRIBED TIME-LIMIT Effective date: 20170405 Ref country code: RS Free format text: LAPSE BECAUSE OF FAILURE TO SUBMIT A TRANSLATION OF THE DESCRIPTION OR TO PAY THE FEE WITHIN THE PRESCRIBED TIME-LIMIT Effective date: 20170405 |
|
| REG | Reference to a national code |
Ref country code: DE Ref legal event code: R097 Ref document number: 602011036580 Country of ref document: DE |
|
| PG25 | Lapsed in a contracting state [announced via postgrant information from national office to epo] |
Ref country code: SK Free format text: LAPSE BECAUSE OF FAILURE TO SUBMIT A TRANSLATION OF THE DESCRIPTION OR TO PAY THE FEE WITHIN THE PRESCRIBED TIME-LIMIT Effective date: 20170405 Ref country code: RO Free format text: LAPSE BECAUSE OF FAILURE TO SUBMIT A TRANSLATION OF THE DESCRIPTION OR TO PAY THE FEE WITHIN THE PRESCRIBED TIME-LIMIT Effective date: 20170405 Ref country code: EE Free format text: LAPSE BECAUSE OF FAILURE TO SUBMIT A TRANSLATION OF THE DESCRIPTION OR TO PAY THE FEE WITHIN THE PRESCRIBED TIME-LIMIT Effective date: 20170405 Ref country code: CZ Free format text: LAPSE BECAUSE OF FAILURE TO SUBMIT A TRANSLATION OF THE DESCRIPTION OR TO PAY THE FEE WITHIN THE PRESCRIBED TIME-LIMIT Effective date: 20170405 Ref country code: DK Free format text: LAPSE BECAUSE OF FAILURE TO SUBMIT A TRANSLATION OF THE DESCRIPTION OR TO PAY THE FEE WITHIN THE PRESCRIBED TIME-LIMIT Effective date: 20170405 |
|
| PLBE | No opposition filed within time limit |
Free format text: ORIGINAL CODE: 0009261 |
|
| STAA | Information on the status of an ep patent application or granted ep patent |
Free format text: STATUS: NO OPPOSITION FILED WITHIN TIME LIMIT |
|
| PG25 | Lapsed in a contracting state [announced via postgrant information from national office to epo] |
Ref country code: SM Free format text: LAPSE BECAUSE OF FAILURE TO SUBMIT A TRANSLATION OF THE DESCRIPTION OR TO PAY THE FEE WITHIN THE PRESCRIBED TIME-LIMIT Effective date: 20170405 Ref country code: IT Free format text: LAPSE BECAUSE OF FAILURE TO SUBMIT A TRANSLATION OF THE DESCRIPTION OR TO PAY THE FEE WITHIN THE PRESCRIBED TIME-LIMIT Effective date: 20170405 |
|
| 26N | No opposition filed |
Effective date: 20180108 |
|
| PG25 | Lapsed in a contracting state [announced via postgrant information from national office to epo] |
Ref country code: SI Free format text: LAPSE BECAUSE OF FAILURE TO SUBMIT A TRANSLATION OF THE DESCRIPTION OR TO PAY THE FEE WITHIN THE PRESCRIBED TIME-LIMIT Effective date: 20170405 |
|
| REG | Reference to a national code |
Ref country code: DE Ref legal event code: R119 Ref document number: 602011036580 Country of ref document: DE |
|
| REG | Reference to a national code |
Ref country code: CH Ref legal event code: PL |
|
| PG25 | Lapsed in a contracting state [announced via postgrant information from national office to epo] |
Ref country code: MC Free format text: LAPSE BECAUSE OF FAILURE TO SUBMIT A TRANSLATION OF THE DESCRIPTION OR TO PAY THE FEE WITHIN THE PRESCRIBED TIME-LIMIT Effective date: 20170405 |
|
| REG | Reference to a national code |
Ref country code: IE Ref legal event code: MM4A |
|
| REG | Reference to a national code |
Ref country code: BE Ref legal event code: MM Effective date: 20180228 |
|
| PG25 | Lapsed in a contracting state [announced via postgrant information from national office to epo] |
Ref country code: LU Free format text: LAPSE BECAUSE OF NON-PAYMENT OF DUE FEES Effective date: 20180210 Ref country code: LI Free format text: LAPSE BECAUSE OF NON-PAYMENT OF DUE FEES Effective date: 20180228 Ref country code: CH Free format text: LAPSE BECAUSE OF NON-PAYMENT OF DUE FEES Effective date: 20180228 |
|
| REG | Reference to a national code |
Ref country code: FR Ref legal event code: ST Effective date: 20181031 |
|
| PG25 | Lapsed in a contracting state [announced via postgrant information from national office to epo] |
Ref country code: DE Free format text: LAPSE BECAUSE OF NON-PAYMENT OF DUE FEES Effective date: 20180901 Ref country code: IE Free format text: LAPSE BECAUSE OF NON-PAYMENT OF DUE FEES Effective date: 20180210 |
|
| PG25 | Lapsed in a contracting state [announced via postgrant information from national office to epo] |
Ref country code: BE Free format text: LAPSE BECAUSE OF NON-PAYMENT OF DUE FEES Effective date: 20180228 Ref country code: FR Free format text: LAPSE BECAUSE OF NON-PAYMENT OF DUE FEES Effective date: 20180228 |
|
| PG25 | Lapsed in a contracting state [announced via postgrant information from national office to epo] |
Ref country code: MT Free format text: LAPSE BECAUSE OF NON-PAYMENT OF DUE FEES Effective date: 20180210 |
|
| PG25 | Lapsed in a contracting state [announced via postgrant information from national office to epo] |
Ref country code: TR Free format text: LAPSE BECAUSE OF FAILURE TO SUBMIT A TRANSLATION OF THE DESCRIPTION OR TO PAY THE FEE WITHIN THE PRESCRIBED TIME-LIMIT Effective date: 20170405 |
|
| PG25 | Lapsed in a contracting state [announced via postgrant information from national office to epo] |
Ref country code: HU Free format text: LAPSE BECAUSE OF FAILURE TO SUBMIT A TRANSLATION OF THE DESCRIPTION OR TO PAY THE FEE WITHIN THE PRESCRIBED TIME-LIMIT; INVALID AB INITIO Effective date: 20110210 Ref country code: PT Free format text: LAPSE BECAUSE OF FAILURE TO SUBMIT A TRANSLATION OF THE DESCRIPTION OR TO PAY THE FEE WITHIN THE PRESCRIBED TIME-LIMIT Effective date: 20170405 |
|
| PG25 | Lapsed in a contracting state [announced via postgrant information from national office to epo] |
Ref country code: CY Free format text: LAPSE BECAUSE OF FAILURE TO SUBMIT A TRANSLATION OF THE DESCRIPTION OR TO PAY THE FEE WITHIN THE PRESCRIBED TIME-LIMIT Effective date: 20170405 Ref country code: MK Free format text: LAPSE BECAUSE OF NON-PAYMENT OF DUE FEES Effective date: 20170405 |
|
| PG25 | Lapsed in a contracting state [announced via postgrant information from national office to epo] |
Ref country code: AL Free format text: LAPSE BECAUSE OF FAILURE TO SUBMIT A TRANSLATION OF THE DESCRIPTION OR TO PAY THE FEE WITHIN THE PRESCRIBED TIME-LIMIT Effective date: 20170405 |
|
| P01 | Opt-out of the competence of the unified patent court (upc) registered |
Effective date: 20230524 |
|
| PGFP | Annual fee paid to national office [announced via postgrant information from national office to epo] |
Ref country code: GB Payment date: 20250219 Year of fee payment: 15 |