RU2494308C1 - Универсальная вакуумно-атмосферная деаэрационная установка - Google Patents
Универсальная вакуумно-атмосферная деаэрационная установка Download PDFInfo
- Publication number
- RU2494308C1 RU2494308C1 RU2012112105/06A RU2012112105A RU2494308C1 RU 2494308 C1 RU2494308 C1 RU 2494308C1 RU 2012112105/06 A RU2012112105/06 A RU 2012112105/06A RU 2012112105 A RU2012112105 A RU 2012112105A RU 2494308 C1 RU2494308 C1 RU 2494308C1
- Authority
- RU
- Russia
- Prior art keywords
- water
- pipe
- vapor
- deaeration
- steam
- Prior art date
Links
- XLYOFNOQVPJJNP-UHFFFAOYSA-N water Substances O XLYOFNOQVPJJNP-UHFFFAOYSA-N 0.000 claims abstract description 85
- 239000000498 cooling water Substances 0.000 claims abstract description 18
- 239000007789 gas Substances 0.000 claims description 17
- 238000009434 installation Methods 0.000 claims description 9
- 238000001816 cooling Methods 0.000 claims description 6
- 238000005192 partition Methods 0.000 claims description 3
- 238000010438 heat treatment Methods 0.000 abstract description 22
- 230000000694 effects Effects 0.000 abstract description 7
- 238000009833 condensation Methods 0.000 abstract description 2
- 230000005494 condensation Effects 0.000 abstract description 2
- 239000000126 substance Substances 0.000 abstract 1
- 238000001704 evaporation Methods 0.000 description 5
- 230000008020 evaporation Effects 0.000 description 4
- 241000607479 Yersinia pestis Species 0.000 description 2
- 230000015572 biosynthetic process Effects 0.000 description 2
- 238000009835 boiling Methods 0.000 description 2
- 239000008236 heating water Substances 0.000 description 2
- 230000000977 initiatory effect Effects 0.000 description 2
- 238000000034 method Methods 0.000 description 2
- 230000035939 shock Effects 0.000 description 2
- 239000002352 surface water Substances 0.000 description 2
- 238000005276 aerator Methods 0.000 description 1
- 230000033228 biological regulation Effects 0.000 description 1
- 230000005587 bubbling Effects 0.000 description 1
- 230000007423 decrease Effects 0.000 description 1
- 230000007812 deficiency Effects 0.000 description 1
- 238000010586 diagram Methods 0.000 description 1
- 238000004519 manufacturing process Methods 0.000 description 1
- 239000002184 metal Substances 0.000 description 1
- 239000000203 mixture Substances 0.000 description 1
- 235000015097 nutrients Nutrition 0.000 description 1
- 239000008213 purified water Substances 0.000 description 1
- 239000008400 supply water Substances 0.000 description 1
- AYEKOFBPNLCAJY-UHFFFAOYSA-O thiamine pyrophosphate Chemical compound CC1=C(CCOP(O)(=O)OP(O)(O)=O)SC=[N+]1CC1=CN=C(C)N=C1N AYEKOFBPNLCAJY-UHFFFAOYSA-O 0.000 description 1
Images
Landscapes
- Physical Water Treatments (AREA)
Abstract
Изобретение относится к области теплоэнергетики и может быть использовано для термической деаэрации питательной воды паровых котлов и подпиточной воды тепловых сетей, а также для деаэрации воды, используемой в химической и других технологиях. Деаэрационная установка содержит бак-аккумулятор деаэрированной воды, центробежно-вихревой деаэратор ДЦВ (первую ступень деаэрации), капельный деаэратор КД (вторую ступень деаэрации), подогреватель деаэрируемой воды (поверхностный или контактный). Паропровод, подводящий греющий пар к ДЦВ, контактный охладитель выпара (ОВК), бак сбора охлаждающей воды (БОВ). Новым в установке является то, что в качестве контактного охладителя выпара ОВК используется центробежно-вихревой эжектор - ЦВЭ в паре с циклоном-сепаратором. Это позволяет упростить систему конденсации водяных паров выпара и обеспечения вакуума в вакуумной деаэрационной установки. 2 з.п. ф-лы, 3 ил.
Description
Изобретение относится к области энергетики и может быть использовано для термической деаэрации подпиточной воды тепловых сетей и питательной воды паровых котлов.
Наибольшее распространение в энергетике России для деаэрации подпиточной воды теплосети получили атмосферные деаэраторы струйного и струйно-барботажного типа ДА и ДСА и вакуумные деаэраторы типа ДВ и ДСВ. (см. Л.1, стр.49, рис.23 и рис.24 И.И. Оликер «Термическая деаэрация воды в отопительно-производственных котельных и тепловых сетях». Издательство литературы по строительству. Ленинград 1972.) и струйно-барботажного типа (Л.1, стр.54, 55, рис.27, 28).
Деаэрационные установки струйно-барботажного типа имеют много недостатков, приводящих к их неудовлетворительной работе:
1. Требуют большого удельного выпара. При нормативном выпаре (1,5-2,0 кг на тонну деаэрированной воды для атмосферных деаэраторов и 5 кг/т.д.в. - для вакуумных) резко падает качество деаэрации.
2. Требуют обязательной подачи пара в деаэратор. Не могут работать на «начальном эффекте» (без подачи греющей деаэрирующей среды). При этом конденсат, образованный при конденсации греющего пара уходит в теплосеть и пропадает для использования в паровых котлах и его приходится компенсировать дорогостоящей обессоленной водой.
3. Имеют малую глубину регулирования производительности.
4. Имеют большую металлоемкость.
5. При пуске наблюдаются сильные гидроудары.
Указанные недостатки устранены в деаэрационных установках с центробежновихревьми деаэраторами (ДЦВ) конструкции Зимина Б.А., защищенного Патентом РФ №2131555 «Деаэратор (тепломассообменник)». Таковы деаэрационные установки, защищенные Патентами РФ №№1454781; 2242672; 2300050; 2373456; 2400432; 2402491. Они могут работать атмосферном режиме, если труба отвода выпара после охладителя выпара соединена с атмосферой, и в вакуумном режиме, если труба выпара соединена с эжектором. (О работе деаэрационных установок с деаэратором ДЦВ см. приложение-отзыв ТЭЦ-9 «Иркутскэнерго» и публикации в журналах):
Л.2. 3имин Б.А. Опыт реконструкции деаэрационных установок // Промышленная энергетика. 1999. №11. С.11-14.
Л.3. Коновалов В.К. Зимин. Б.А Реконструкция деаэрационных установок на Каширской ГРЭС // Энергетик. 2000. №4. С.28-29.
Л.4. 3имин Б.А. Нужно ли запрещать работу вакуумных деаэраторов? // Энергетик. 2009. №12. С.15-16.
Л.5. 3имин Б.А. Решение проблем деаэрации воды при переводе паровых котлов в водогрейный режим // Новости теплоснабжения. 2001. №1. С.28-30.
Л.6. Зимин Б.А. Проблемы деаэрации воды в энергетике и способ их решения // Новости теплоснабжения. 2006. №1. С.40-44).
Высокую эффективность и экономию показали сетевые деаэраторы (деаэраторы подпитки теплосети) при переводе их из атмосферного в вакуумный режим работы. (На ТЭЦ-5 «Новосибирскэнерго» шесть деаэраторов ДСА400, переведенные в вакуумный режим работы, Черепетская ГРЭС - Деаэратор ДСА-300, переведенный в вакуумный режим работы с нагрузкой 600 т/ч, Кировская котельная г.Омска - деаэратор ДСА300, переведенный в вакуумный режим работы с нагрузкой 600 т/ч и др.). Эти деаэрационные установки, внедренные на открытых системах теплоснабжения дали большой эффект.
Недостатки аналогов, деаэраторационных установок с центробежно-вихревыми деаэраторами, работающими в вакуумном режиме, появились после опубликования Постановления Главного государственного санитарного врача Российской Федерации от 7 апреля 2009 г. N 20 г.Москва от «Об утверждении СанПиН 2.1.4.2496-09» и его вредительского пункта (написанного некомпетентными в энергетике людьми или вредителями), подставившего Главного санитарного врача: «При открытой системе теплоснабжения деаэрация должна проводиться при температуре более 100°С». Проектные организации и ТЭЦ восприняли этот вредительский пункт постановления, как запрет на установку вакуумных деаэраторов при открытых системах теплоснабжения, так как выпускаемые промышленностью деаэраторы могут нагреть воду до 100,1°С только в атмосферном режиме (Если бы постановление вышло ранее, то вышеуказанные вакуумные деаэрационные установки не были бы внедрены. Об этом опубликована статья Зимина Б.А в «Энергетике» №12 за 2009 год).
В качестве прототипа выберем деаэрационную установку атмосферного типа, изображенную на стр.29 журнала «Энергетик» №4 за 2000 год.
Установка содержит бак-аккумулятор деаэрированной воды (БА), центробежно-вихревой деаэратор ДЦВ (первая ступень деаэрации), с подводящими трубопроводами деаэрируемой воды и пара (или без подвода пара, если вода нагрета выше температуры насыщения, соответствующей давлению в деаэраторе), подогреватель деаэрируемой воды поверхностный или контактный (например, по Патенту РФ №2210043), (или без него, если деаэратор служит для деаэрации питательной воды котлов и имеет подводящий паропровод в ДЦВ), капельный деаэратор КД (устройство, диспергирующее деаэрируемую воду в паровом пространстве бака-аккумулятора), контактный охладитель выпара ОВК с подводящим и отводящим трубопроводами охлаждающей воды, с отводящим трубопроводом отвода неконденсируемых газов в атмосферу, который можно присоединить к эжектору и деаэратор становится вакуумны, бак сбора охлаждающей воды (БОВ), нагретой в ОВК, насос отвода охлаждающей воды из БОВ.
Недостатком прототипа служит то, что указанная деаэрационная установка (без эжектора) может работать только в атмосферном режиме. Это приводит к повышенному расходу пара на нагрев воды выше 100°С, к необходимости установки охладителя деаэрированной воды после деаэрационной установки (нельзя, например, подавать в аккумуляторные баки подпиточную воду для тепловой сети, нагретую выше 90°С). Если в проекте будет нарисован эжектор, то люди, неправильно понимающие Постановление №20 Санитарного врача, забракуют эту установку, как вакуумную, работающую при температуре ниже 100°С.
Целью настоящего изобретения является создание деаэрационной установки, не имеющей водоструйного эжектора, могущей работать как в атмосферном, так и в вакуумном режимах без нарушения вредительского Постановления Главного Санитарного врача, т.е., обеспечить деаэрацию воды (в том числе и в вакуумном режиме) при доведении температуры деаэрируемой воды перед деаэратором до 100,1°С, которая будет охлаждаться в деаэрационной установке за счет вскипания при давлении ниже атмосферного (при вакууме) и образования выпара, а так же позволит обмануть некомпетентных людей (или вредителей), пугающихся названия «вакуумный» из-за неправильной интерпритации вышеуказанного Постановления. №20. (Постановление не запрещает работу вакуумных деаэраторов, а только рекомендует нагревать воду выше 100°С).
Указанная цель достигается тем, что в известной деаэрационной установке, содержащей бак-аккумулятор деаэрированной воды, центробежно-вихревой деаэратор (ДЦВ), являющийся первой ступенью деаэрационной установки, с трубопроводами подвода деаэрируемой воды и пара (или без трубопровода подвода пара), капельный деаэратор (КД), являющийся второй ступенью установки и представляющий собой перфорированную трубу, расположенную в паровом пространстве бака-аккумулятора и соединенную с ДЦВ, подогреватель деаэрируемой воды поверхностного или контактного типа (или без него), контактный охладитель выпара (ОВК) с подводящим трубопроводом выпара из бака - аккумулятора и из ДЦВ, с подводящим и отводящим трубопроводами охлаждающей воды, с отводящим трубопроводом отвода неконденсируемых газов в атмосферу, имеющим запорный орган, бак сбора охлаждающей воды (БОВ), нагретой в ОВК, в качестве контактного охладителя выпара установлен центробежно-вихревой эжектор (ЦВЭ), содержащий цилиндрический корпус с условно верхней и нижней торцевыми крышками, подводящий патрубок выпара, присоединенный к условно верхней крышке, как минимум один подводящий тангенциальный патрубок охлаждающей рабочей воды, присоединенный к корпусу в верхней части (к входному отсеку), отводящий тангенциальный патрубок, присоединенный к нижней части корпуса, причем этот тангенциальный патрубок присоединен тангенциально к верхней части циклона-сепаратора, содержащим цилиндрический корпус с условно верхней и нижней торцевыми крышками, с отводящим патрубком неконденсируемых газов, проходящим через верхнюю крышку, соединеным с атмосферой и имеющим запорный орган (кран, задвижку), тангенциальный отводящий патрубок отработанной охлаждающей воды, соединенный с баком сбора отработавшей охлаждающей воды или со свободным сливом.
Внутри корпуса ЦВЭ установлена кольцевая перегородка (шайба), делящая корпус на входной и выходной отсеки.
Тангенциальный патрубок отвода охлаждающей воды из ОВК служит одновременно отводящим патрубком неконденсируемых газов.
Узел ЦВЭ вместе с циклоном - сепаратором представляет собой контактный охладитель выпара ОВК. При открытом запорном органе на трубопроводе отвода неконденсируемых газов в атмосферу ОВК работает только как контактный охладитель выпара (конденсатор водяных паров), а при закрытом - не только, как конденсатор водяных паров выпара, но и как эжектор, обеспечивающий работу деаэрационной установки под невысоким вакуумом (до 0,5 кгс/см).
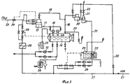
На фиг.1 изображен продольный разрез контактного охладителя выпара - ОВК.
На фиг.2 - поперечный разрез ОВК.
На фиг.3 - схема вакуумно-атмосферной деаэрационной установки.
Контактный охладитель выпара (конденсатор водяных паров выпара) - ОВК содержит корпус 1 с верхней 2 и нижней 3 торцевыми крышками. Внутри средней части корпуса 1 имеется кольцевая перегородка 4 (шайба), делящая внутреннюю часть корпуса на входной и выходной отсеки. К верхней крышке 2 присоединен патрубок 5 подвода выпара из бака-аккумулятора и из ДЦВ. К корпусу входного отсека присоединены тангенциальные патрубки 6 и 7 подвода охлаждающей воды. К нижней части корпуса (к выходному отсеку) присоединен тангенциальный патрубок 8 отвода охлаждающей воды (она же рабочая вода, создающая эжектирующий эффект). Патрубок 8 тангенциально присоединен к циклону-сепаратору, содержащему цилиндрический корпус 9, с верхней 10 и нижней 11 торцевыми крышками. В нижней части корпуса 9 имеется тангенциальный патрубок 12 отвода охлаждающей (рабочей) воды. Через верхнюю крышку 10 проходит патрубок 13 отвода неконденсируемых газов, соединенный с атмосферой и имеющий запорный орган 14.
Деаэрационная установка (фиг.3) имеет бак-аккумулятор деаэрированной воды 14, Центробежно-вихревой деаэратор 15, Два капельных деаэратора 16. Труба 17, соединяет ЦВД и КД. Трубы 18 и 19, соединяет бак 1 и ДЦВ с контактным охладителем выпара 20 (ОВК), имеющим вестовую трубу 21 с запорным органом 22 (задвижкой, краном). Имеется вестовая труба 23, соединяющая бак 1 с атмосферой. Имеется бак 24 слива охлаждающей воды из ОВК, который является баком - газоотделителем. Внутри бака 24 имеется приемный стакан-газоотделитель 25. Насос 26 служит для откачки воды из бака 24 в трубопровод 27. По трубопроводу 27 подается химочищенная вода на деаэрационную установку через подогреватель деаэрируемой воды 28 и регулятор 29 уровня воды в баке 14. Трубопровод 30 - ответвление от трубопровода 27 на ОВК. По трубопроводу 31 вода из ОВК сливается в бак 24. Насосы 32 служат для откачки деаэрированной воды из бака - аккумулятора 14 в обратный сетевой трубопровод или на питание паровых котлов. Паропровод 33 служит для подачи греющего пара в ДЦВ для безгидроударного нагрева воды в случае надобности (в деаэраторах подпитки теплосети предпочтительнее нагревать деаэрируемую воду в поверхностном подогревателе 28, чтобы не терять конденсат в теплосети. В питательный деаэраторах паровых котлов предпочтительнее нагревать воду паром в ДЦВ без использования поверхностного подогревателя 28, так как весь конденсат греющего пара используется в паровых котлах). Регулятор 34 регулирует расход пара в ДЦВ. Вакуумно-атмосферный гидрозатвор 35 обеспечивает безопасность процесса деаэрации воды. Пробоотборник 26 служит для взятия проб воды на анализ.
Работа деаэрационной установки осуществляется следующим образом
Вариант 1 (работа в качестве деаэратора подпитки теплосети в вакуумном режиме)
Химочищеная вода по трубопроводу 27 подается в центробежно-вихревой деаэратор 15 через поверхностный подогреватель 28, где нагревается до температуры 100,1°С или более. Если подогреватель 28 не может нагреть воду до 101,1 оС, то можно дать греющий пар в ДЦВ (15) по паропроводу 33. Пар нагревает воду безгидроударно от любой температуры (В сетевых деаэраторах предпочтительнее нагревать воду до нужной температуры в поверхностных подогревателях (29), чтобы не терять конденсат, необходимый для питания паровых котлов). В ДЦВ деаэрируемая вода освобождается от растворенных агрессивных газов на 98-99%. Далее она по трубопроводу 17 поступает в капельные деаэраторы 16 (КД), в головной части которых вода приобретает вращательное движение. Вода, перегретая выше температуры насыщения, выходит из КД в паровое пространство бака 14 через перфорации и разбрызгивается на мелкие капли. Каждая капля воды вскипает, образуя выпар. С выпаром из воды удаляются остатки агрессивных газов, обеспечивая высокое качество деаэрации воды. Выпар из бака 14 и из ДЦВ (15) удаляется по выпарным трубам 18 и 19 и попадает в контактный охладитель выпара 20.
Контактный охладитель выпара 20 (ОВК) работает следующим образом (см. фиг.1, 2). Выпар из бака-аккумулятора 14 и из ДЦВ (15) поступает по выпарному трубопроводу 18, через патрубок 5 внутрь корпуса 1 ОВК. Охлаждающая (рабочая) вода по трубопроводу 30 поступает внутрь корпуса 1 через тангенциальные патрубки 7. Вода приобретает вращательное движение с вертикальной границей раздела фаз (с вертикальным уровнем воды). Толщину вращающегося слоя воды определяет диаметр отверстия в шайбе 4. По мере уменьшения радиуса закрутки воды скорость ее вращения увеличивается, а давление падает (закон сохранения количества движения). Выпар контактирует с вращающейся поверхностью воды, и водяные пары выпара конденсируются (коэффициент теплопередачи от пара к воде при непосредственном контакте в 2000 раз выше, чем при контакте через стенку поверхности нагрева). После прохождения вращающимся потоком воды шайбы 4 вода попадает в тангенциальный патрубок 8, и далее в циклон-сепаратор. Поток воды захватывает неконденсируемые газы. Далее водогазовый поток попадает внутрь корпуса 9 циклона-сепаратора через тангенциальный патрубок 8 и приобретает вращательное движение. Запорный орган (задвижка) на патрубке 13 (трубопроводе 21) - закрыта. Вращающийся водогазовый поток смеси охлаждающей воды и неконденсируемых газов устремляется в тангенциальный патрубок 12 и далее в бак 24, создавая эждектирующий эффек. К эжектирующему эффекту прибавляется эффект сифона, создающий дополнительный вакуум за счет разности высот ОВК и бака 24. В баке-аккумлуляторе создается вакуум порядка 0,5 кгс/см2, при котором температура насыщения (кипения) равна 80°С. Если деаэрируемую воду нагреть в подогревателе 28 до 85°С, то деаэратор будет работать на «начальном эффекте». Вода вскипит, даст выпар, за счет чего охладится (на 1°С в ДЦВ и на 4°С в каплях парового пространства бака 1). Выпор составит 1,6×5°С=8 кг на тонну деаэрируемой воды.
Вариант 2 (работа в качестве питательного деаэратора паровых котлов в атмосферном режиме). Запорный орган 22 (задвижка) на выпарной трубе 21 открыт. Разница с вариантом 1 заключается в нагреве деаэрируемой воды непосредственно в ДЦВ за счет подачи в него пара по трубопроводу 33, и в открытии запорного органа 22 (задвижки) на трубопроводе 21 (на фиг.1; 2 - патрубок 13, задвижка 14). Выгоднее нагревать воду не в поверхностном подогревателе 28, а подавать пар непосредственно в ДЦВ (15), так как конденсат греющего пара используется по назначению в паровом котле вместе с питательной водой. Отпадает необходимость в установке поверхностного подогревателя 28 и в его эксплуатации. ДЦВ позволяет нагревать воду безгидроударно от любой температуры за счет барботажа пара через вращающийся слой воды. Возможно вместо поверхностного нагревателя воды 28 установить контактный (смешивающий) водонагреватель (например, защищенный Патентом РФ №2210043) и подавать в ДЦВ воду, перегретую выше температуры насыщения. Когда открыта задвижка 22 (фиг.3) 14 (фиг.1), то бак-аккумулятор 1 работает при нулевом давлении (или при небольшом давлении - 0,05 кгс/см2. Это атмосферный режим работы. В ОВК газы отделяются от воды за счет центробежного эффекта и выходят через патрубок 13 в атмосферу, а отработавшая охлаждающая вода устремляется в тангенциальный патрубок 12 и далее в бак 24. Если задвижку 22 (14) закрыть, то деаэратор начинает работать в вакуумном режиме с вакуумом до 0,5 кгс/см2.
Выполнение контактного охладителя выпара ОВК в виде центробежно-вихревого эжектора ЦВЭ в паре с циклоном-сепаратором обеспечивает возможность работы деаэрационной установки, как в атмосферном, так и в вакуумном режимах. Причем вакуумный режим достигается без применения (в дополнение к ОВК) струйных эжекторов и вакуумных насосов. Это значительно упрощает схему, уменьшает расход воды на систему обеспечения вакуума, уменьшает расход энергии на привод насосов рабочей воды. Кроме этого, позволяет обеспечить вакуумный режим работы деаэраторов (что значительно экономичней атмосферного) не нарушая Постановления №20 (нагреваем воду до 100,1°С и далее охлаждаем ее в деаэраторе за счет образования выпара). Вакуумный режим работы сетевых деаэраторов позволяет подавать деаэрированную воду в аккумуляторные баки без охлаждения ее в теплообменниках-охладителях деаэрированной воды (не устанавливать теплообменники-охладители, что упрощает схему).
Claims (3)
1. Универсальная вакуумно-атмосферная деаэрационная установка, содержащая бак-аккумулятор деаэрированной воды, центробежно-вихревой деаэратор (ДЦВ), являющийся первой ступенью деаэрационной установки, с трубопроводами подвода деаэрируемой воды и пара (или без трубопровода подвода пара), капельный деаэратор (КД), являющийся второй ступенью установки и представляющий собой перфорированную трубу, расположенную в паровом пространстве бака-аккумулятора и соединенную с ДЦВ, подогреватель деаэрируемой воды поверхностного или контактного типа (или без него), контактный охладитель выпара (ОВК) с подводящим трубопроводом выпара из бака-аккумулятора и из ДЦВ, с подводящим и отводящим трубопроводами охлаждающей воды, с отводящим трубопроводом отвода неконденсируемых газов в атмосферу, имеющим запорный орган, бак сбора охлаждающей воды (БОВ), нагретой в ОВК, отличающийся тем, что в качестве контактного охладителя выпара установлен центробежно-вихревой эжектор (ЦВЭ), содержащий цилиндрический корпус с условно верхней и нижней торцевыми крышками, подводящий патрубок выпара, присоединенный к условно верхней крышке, как минимум один подводящий тангенциальный патрубок охлаждающей рабочей воды, присоединенный к корпусу в верхней части (к входному отсеку), отводящий тангенциальный патрубок, присоединенный к нижней части корпуса, причем этот тангенциальный патрубок присоединен тангенциально к верхней части циклона-сепаратора, содержащим цилиндрический корпус с условно верхней и нижней торцевыми крышками, с отводящим патрубком неконденсируемых газов, проходящим через верхнюю крышку, соединенным с атмосферой и имеющим запорный орган (кран, задвижку), тангенциальный отводящий патрубок отработанной охлаждающей воды, соединенный с баком сбора отработавшей охлаждающей воды или со свободным сливом.
2. Универсальная вакуумно-атмосферная деаэрационная установка по п.1, отличающаяся тем, что внутри корпуса ЦВЭ установлена кольцевая перегородка (шайба), делящая корпус на входной и выходной отсеки.
3. Универсальная вакуумно-атмосферная деаэрационная установка по п.1, отличающаяся тем, что тангенциальный патрубок отвода охлаждающей воды из ОВК служит одновременно отводящим патрубком неконденсируемых газов.
Priority Applications (1)
| Application Number | Priority Date | Filing Date | Title |
|---|---|---|---|
| RU2012112105/06A RU2494308C1 (ru) | 2012-03-29 | 2012-03-29 | Универсальная вакуумно-атмосферная деаэрационная установка |
Applications Claiming Priority (1)
| Application Number | Priority Date | Filing Date | Title |
|---|---|---|---|
| RU2012112105/06A RU2494308C1 (ru) | 2012-03-29 | 2012-03-29 | Универсальная вакуумно-атмосферная деаэрационная установка |
Publications (1)
| Publication Number | Publication Date |
|---|---|
| RU2494308C1 true RU2494308C1 (ru) | 2013-09-27 |
Family
ID=49254110
Family Applications (1)
| Application Number | Title | Priority Date | Filing Date |
|---|---|---|---|
| RU2012112105/06A RU2494308C1 (ru) | 2012-03-29 | 2012-03-29 | Универсальная вакуумно-атмосферная деаэрационная установка |
Country Status (1)
| Country | Link |
|---|---|
| RU (1) | RU2494308C1 (ru) |
Cited By (2)
| Publication number | Priority date | Publication date | Assignee | Title |
|---|---|---|---|---|
| RU2629066C1 (ru) * | 2016-02-25 | 2017-08-24 | Общество С Ограниченной Ответственностью "Евробион" | Установка для безреагентной очистки воды |
| CN113855817A (zh) * | 2021-08-12 | 2021-12-31 | 阜阳市乾丰茶业有限公司 | 一种菊花加工用除氧杀菌装置及其杀菌方法 |
Citations (5)
| Publication number | Priority date | Publication date | Assignee | Title |
|---|---|---|---|---|
| JPS5481442A (en) * | 1977-12-13 | 1979-06-28 | Toshiba Corp | Deaerator exhaust retrieving system |
| SU1183778A1 (ru) * | 1984-01-27 | 1985-10-07 | Предприятие П/Я А-3513 | Термический деаэратор |
| RU2300050C1 (ru) * | 2005-11-22 | 2007-05-27 | Борис Алексеевич Зимин | Вакуумная деаэрационная установка |
| RU2373456C2 (ru) * | 2007-05-14 | 2009-11-20 | Борис Алексеевич Зимин | Деаэрационная установка |
| RU2402491C1 (ru) * | 2009-02-10 | 2010-10-27 | Борис Алексеевич Зимин | Деаэрационная установка |
-
2012
- 2012-03-29 RU RU2012112105/06A patent/RU2494308C1/ru not_active IP Right Cessation
Patent Citations (5)
| Publication number | Priority date | Publication date | Assignee | Title |
|---|---|---|---|---|
| JPS5481442A (en) * | 1977-12-13 | 1979-06-28 | Toshiba Corp | Deaerator exhaust retrieving system |
| SU1183778A1 (ru) * | 1984-01-27 | 1985-10-07 | Предприятие П/Я А-3513 | Термический деаэратор |
| RU2300050C1 (ru) * | 2005-11-22 | 2007-05-27 | Борис Алексеевич Зимин | Вакуумная деаэрационная установка |
| RU2373456C2 (ru) * | 2007-05-14 | 2009-11-20 | Борис Алексеевич Зимин | Деаэрационная установка |
| RU2402491C1 (ru) * | 2009-02-10 | 2010-10-27 | Борис Алексеевич Зимин | Деаэрационная установка |
Cited By (2)
| Publication number | Priority date | Publication date | Assignee | Title |
|---|---|---|---|---|
| RU2629066C1 (ru) * | 2016-02-25 | 2017-08-24 | Общество С Ограниченной Ответственностью "Евробион" | Установка для безреагентной очистки воды |
| CN113855817A (zh) * | 2021-08-12 | 2021-12-31 | 阜阳市乾丰茶业有限公司 | 一种菊花加工用除氧杀菌装置及其杀菌方法 |
Similar Documents
| Publication | Publication Date | Title |
|---|---|---|
| RU2412909C1 (ru) | Опреснительная установка | |
| JP2013523439A (ja) | 蒸気吸収システム | |
| RU2090512C1 (ru) | Установка для перегонки жидкостей и выпаривания растворов | |
| RU2373461C1 (ru) | Система теплоснабжения | |
| CN109292860A (zh) | 降膜蒸发耦合吸收式制冷高盐污水处理设备和高盐污水处理方法 | |
| RU2494308C1 (ru) | Универсальная вакуумно-атмосферная деаэрационная установка | |
| RU2151341C1 (ru) | Деаэратор | |
| US3183174A (en) | Sea water distillation method and apparatus to provide a superpure distillate | |
| RU2402491C1 (ru) | Деаэрационная установка | |
| CN104129804A (zh) | 一种一体式蒸发结晶系统及工艺 | |
| US12233354B2 (en) | Device for desalination by liquid water jet compression | |
| RU2242672C1 (ru) | Деаэрационная установка | |
| RU2131555C1 (ru) | Деаэратор (тепломассообменник) | |
| RU2400432C1 (ru) | Деаэрационная установка | |
| WO2014140756A2 (en) | A system for processing brines | |
| RU2365815C2 (ru) | Установка для конденсации отработавшего пара паровой турбины и деаэрации конденсата | |
| RU2359917C1 (ru) | Способ опреснения морской воды путем утилизации низкопотенциального тепла | |
| RU2767966C1 (ru) | Способ опреснения воды и устройство для его осуществления | |
| RU2373456C2 (ru) | Деаэрационная установка | |
| CN108815869A (zh) | 液体提纯装置 | |
| GB794379A (en) | Improvements in or relating to flash evaporating and condensing systems | |
| RU2661121C2 (ru) | Кожухотрубное устройство для рекуперации тепла из горячего технологического потока | |
| CA1120798A (en) | Method and apparatus for feeding condensate to a high pressure vapor generator | |
| RU2833361C1 (ru) | Устройство для обессоливания путем сжатия струи воды | |
| RU2738576C2 (ru) | Вакуумная деаэрационная установка (варианты) |
Legal Events
| Date | Code | Title | Description |
|---|---|---|---|
| MM4A | The patent is invalid due to non-payment of fees |
Effective date: 20150330 |