RU2335641C2 - Способ повышения кпд и мощности двухконтурной атомной станции - Google Patents

Способ повышения кпд и мощности двухконтурной атомной станции Download PDF

Info

Publication number
RU2335641C2
RU2335641C2 RU2006129783/06A RU2006129783A RU2335641C2 RU 2335641 C2 RU2335641 C2 RU 2335641C2 RU 2006129783/06 A RU2006129783/06 A RU 2006129783/06A RU 2006129783 A RU2006129783 A RU 2006129783A RU 2335641 C2 RU2335641 C2 RU 2335641C2
Authority
RU
Russia
Prior art keywords
steam
pressure cylinder
temperature
turbine
nuclear power
Prior art date
Application number
RU2006129783/06A
Other languages
English (en)
Other versions
RU2006129783A (ru
Inventor
нкин Аркадий Ефимович Зар (RU)
Аркадий Ефимович Зарянкин
Сергей Владимирович Арианов (RU)
Сергей Владимирович Арианов
нкин Владислав Аркадьевич Зар (RU)
Владислав Аркадьевич Зарянкин
Николай Дмитриевич Рогалёв (RU)
Николай Дмитриевич Рогалёв
Original Assignee
Закрытое акционерное общество "ЭНТЭК" (ЗАО "ЭНТЭК")
Priority date (The priority date is an assumption and is not a legal conclusion. Google has not performed a legal analysis and makes no representation as to the accuracy of the date listed.)
Filing date
Publication date
Application filed by Закрытое акционерное общество "ЭНТЭК" (ЗАО "ЭНТЭК") filed Critical Закрытое акционерное общество "ЭНТЭК" (ЗАО "ЭНТЭК")
Priority to RU2006129783/06A priority Critical patent/RU2335641C2/ru
Publication of RU2006129783A publication Critical patent/RU2006129783A/ru
Application granted granted Critical
Publication of RU2335641C2 publication Critical patent/RU2335641C2/ru

Links

Images

Classifications

    • YGENERAL TAGGING OF NEW TECHNOLOGICAL DEVELOPMENTS; GENERAL TAGGING OF CROSS-SECTIONAL TECHNOLOGIES SPANNING OVER SEVERAL SECTIONS OF THE IPC; TECHNICAL SUBJECTS COVERED BY FORMER USPC CROSS-REFERENCE ART COLLECTIONS [XRACs] AND DIGESTS
    • Y02TECHNOLOGIES OR APPLICATIONS FOR MITIGATION OR ADAPTATION AGAINST CLIMATE CHANGE
    • Y02EREDUCTION OF GREENHOUSE GAS [GHG] EMISSIONS, RELATED TO ENERGY GENERATION, TRANSMISSION OR DISTRIBUTION
    • Y02E30/00Energy generation of nuclear origin

Landscapes

  • Engine Equipment That Uses Special Cycles (AREA)

Abstract

Изобретение относится к области теплотехники. В известном способе повышения КПД двухконтурной атомной станции путем перегрева пара после реакторного парогенератора этот перегрев осуществляют в котле-пароперегревателе с независимым источником тепловой энергии с последующей подачей перегретого пара в турбину. Турбина состоит из цилиндра высокого давления, цилиндра среднего давления и цилиндра низкого давления. Затем пар направляют в конденсатор, конденсат перекачивают в реакторный парогенератор. Согласно изобретению в котле-пароперегревателе температуру пара повышают до 800-850°С, при которой из последней ступени цилиндра низкого давления получают насыщенный пар со степенью сухости не менее 99% или слабо перегретый пар с температурой перегрева не более 5°С. Изобретение может быть использовано при модернизации существующих атомных электростанций с целью повышения их мощности. 5 ил.

Description

Изобретение относится к области теплотехники и может быть использовано при модернизации существующих атомных электростанций (АЭС) с целью повышения мощности и КПД.
Известна тепловая схема АЭС [1] (стр.10), содержащая реактор, сепаратор, главный циркуляционный насос, паровую турбину, конденсатор, питательный насос. Реальный КПД такого устройства равен 0,29 при давлении в конденсаторе Рк=кПа. В этом блоке значительная часть потерь приходится на паровую турбину, где непрерывно увеличивающаяся по ходу пара влажность очень сильно снижает внутренний относительный КПД турбины. В рассматриваемом случае конечная влажность пара за турбиной достигает 24%.
Эффективным способом снижения конечной влажности является промежуточный перегрев пара. Известна тепловая схема двухконтурной АЭС [1] (стр.11), содержащая в первом контуре последовательно соединенные реактор, циркуляционный насос, во втором контуре парогенератор, выход которого подсоединен к паровой турбине, состоящей из цилиндра высокого давления (ЦВД) и цилиндра низкого давления (ЦНД), валом соединенные с генератором, выход ЦНД соединен с конденсатором и далее через питательный насос подключен к парогенератору. При этом парогенератор имеет змеевик промежуточного перегрева пара, подключенный входом к выходу ЦВД, а выходом - к входу ЦНД. В данном случае за счет использования промежуточного перегрева пара удается снизить влажность пара за турбиной при температуре промежуточного перегрева 260°С до 11%. Реальный термический КПД рассматриваемого цикла мало отличается от КПД простейшего одноконтурного цикла и, согласно [1] (стр.26), составляет 0,3÷0,32.
Известны другие предложения использования тепловой энергии внешнего источника тепла для перегрева пара на атомных электростанциях [2, 3, 4, 5].
Так, в [2] перегрев пара после реактора осуществляют с помощью дополнительного (третичного) парового контура, соединенного подогревателем с контуром основного пара.
В [3, 5] для перегрева пара используются выхлопные газы специальной газовой турбины, которые проходят через три теплообменника основного контура.
В [4] промежуточный перегрев пара после турбины высокого давления осуществляется в теплообменнике, включенном в специальный нагревательный контур.
Общим недостатком всех предлагаемых решений является сравнительно низкий уровень температур перегретого пара. В [3, 4] максимальные температуры перегретого пара не превышают 400°С. При использовании тепловой энергии выхлопных газов газовой турбины [3, 5] даже при начальной температуре газов 1350°С максимальная температура перегретого пара не превышает 500-510°С. При указанных уровнях температур перегретого пара цилиндры низкого давления используемых турбин продолжают работать в области влажного пара. Величина влажности пара перед последними ступенями ЦНД остается на уровне 4-7%, а прирост абсолютного КПД цикла не превышает 5-6%.
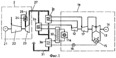
Наиболее близким к предлагаемому способу является способ перегрева пара на АЭС с помощью газотурбинной установки [3] (фиг.1), при котором выхлопные газы после газовой турбины 23 направляют в пароперегреватели высокого 3b и среднего давления 3с, а также в подогреватель питательной воды 3а, поступающей в реактор 11а. В пароперегревателе высокого давления 3b насыщенный пар нагревается до 500-510°С, расширяясь в ЦВД 12 пар вновь становится влажным, затем направляется в пароперегреватель среднего давления 3с, где его температура вновь повышается до 500°С, и далее последовательно проходит через цилиндр среднего давления (ЦСД) 17 и цилиндр низкого давления 13. На последних ступенях цилиндра низкого давления влажность пара составляет около 4-7%. В этом состоянии пар поступает в конденсатор 15, образовавшийся в конденсаторе конденсат перекачивается в подогреватель питательной воды 3а, подогретая вода поступает в парогенератор 32.
Недостаткам известного решения, принятого за прототип, является сравнительно невысокий КПД цикла, обусловленный ограниченной температурой перегрева пара и наличием влажного пара в цилиндре низкого давления. Наличие двух пароперегревателей с длинными трубопроводами удорожает устройство. Кроме того, при использовании для перегрева пара после реактора АЭС выхлопных газов высокотемпературной газовой турбины работоспособность всей станции ставится в зависимость от работы газотурбинного блока, имеющего сравнительно низкий ресурс работы. При его остановке паротурбинная часть станции, соединенная с реактором, вынуждена работать с очень высокой влажностью на всех ступенях (до 24% в последних ступенях) в глубоко нерасчетных режимах, что неизбежно ведет к быстрому выходу из строя всего лопаточного аппарата турбин. Эта опасность особенно велика для схемы, рассматриваемой в [5], где предлагается снизить температуру пара за реактором и подавать в пароперегреватель высокого давления 3b влажный пар.
Для устранения отмеченных недостатков предлагается повысить начальную температуру пара во внешнем по отношению к реактору котле-пароперегревателе до уровня, при котором за последней ступенью паровой турбины влажность пара не будет превышать 0,5-1,0%. Этому условию для используемых на АЭС начальных давлениях пара соответствует начальная температура пара, равная 800-850°С.
Техническая задача, решаемая изобретением, состоит в повышении мощности и КПД АЭС путем увеличения располагаемого перепада энтальпий на всю паровую турбину при сохранении существующей мощности реактора за счет введения высокотемпературного перегрева пара от внешнего источника тепловой энергии, причем верхний уровень температуры перегрева пара не должен превышать указанной выше величины (850°С).
Поставленная техническая задача решается тем, что в известном способе повышения КПД двухконтурной атомной станции путем перегрева пара после реакторного парогенератора этот перегрев осуществляют в котле-пароперегревателе с независимым источником тепловой энергии, с последующей подачей перегретого пара в турбину, состоящую из цилиндра высокого давления, цилиндра среднего давления и цилиндра низкого давления, затем направляемого в конденсатор, с перекачкой конденсата в реакторный парогенератор, согласно изобретению в котле-пароперегревателе температуру пара повышают до 800-850°С, при которой из последней ступени цилиндра низкого давления получают насыщенный пар со степенью сухости не менее 99% или слабо перегретый пар с температурой перегрева не более 5°С.
На фиг.1 представлен известный способ повышения КПД и мощности двухконтурной атомной станции, в котором перегрев пара на АЭС осуществляется с помощью газотурбинной установки.
На фиг.2 представлен первый вариант тепловой схемы устройства двухконтурной атомной электростанции с высокотемпературным перегревом пара в котле-пароперегревателе для реализации предлагаемого способа, на фиг.3 - второй вариант тепловой схемы предлагаемого устройства двухконтурной атомной электростанции с высокотемпературным перегревом пара в водородной камере сгорания для реализации предлагаемого способа, на фиг.4 - тепловая схема предлагаемого устройства двухконтурной атомной электростанции с высокотемпературным перегревом пара в котле-пароперегревателе с турбодетандерной установкой для реализации предлагаемого способа, на фиг.5 - hs-диаграмма, иллюстрирующая процессы расширения пара в турбине обычной АЭС и устройства АЭС с внешним пароперегревателем для реализации предлагаемого способа.
Блок атомной станции для реализации предлагаемого способа (фиг.2) содержит последовательно соединенные реактор 1, реакторный парогенератор 2, циркуляционный насос 3, а также турбину, состоящую из высокотемпературного цилиндра высокого давления 4, цилиндра среднего давления 5 и цилиндра низкого давления 6, валом соединенных с генератором 7, конденсатор 8, питательный насос 9, котел-пароперегреватель 10, независимый источник тепловой энергии 11, воздухоподогреватель 12, подключенный к нему вентилятор 13. При этом первый вход котла-пароперегревателя 10 по пару соединен с выходом парогенератора 2, а выход пароперегревателя по пару - с входом в высокотемпературный цилиндр высокого давления 4. Второй выход котла-пароперегревателя 10 по продуктам сгорания соединен с другим входом воздухоподогревателя 12, второй вход котла-перегревателя 10 соединен с независимым источником тепловой энергии 11, третий его вход по воздуху - с выходом воздухоподогревателя 12.
Устройство для реализации предлагаемого способа работает следующим образом. В первом контуре вода, нагретая в реакторе 1 под действием напора, созданного циркуляционным насосом 3, поступает в парогенератор 2, где отдает свою теплоту теплоносителю второго контура. Сухой насыщенный или слабо перегретый пар после парогенератора 2 поступает в котел-пароперегреватель 10, где за счет сгорания любого органического или иного топлива подводимого от независимого источника тепловой энергии 11 осуществляется необходимый перегрев пара. После котла-пароперегревателя 10 пар при температуре t0=800-850°C и давлении Р0=6,6 МПа направляется в высокотемпературный цилиндр высокого давления (ЦВД) 4. Затем он перепускается в цилиндр среднего давления (ЦСД) 5, за которым поддерживается давление, характерное для давления за ЦВД обычной влажно-паровой турбины. Цилиндр низкого давления (ЦНД) 6 остается без изменения. После ЦНД пар поступает в конденсатор 8. Из конденсатора питательным насосом 9 вода подается в парогенератор 2. Продукты сгорания после котла-пароперегревателя 10 по второму выходу подаются на вход в воздухоподогреватель 12, где используются для подогрева воздуха, куда он подается вентилятором 13.
Таким образом, при использовании рассматриваемой схемы, сохраняется все существующее реакторное оборудование. Дополнительно к нему устанавливается котел-пароперегреватель 10 с воздухоподогревателем 12 и вентилятором 13. В турбинном цехе существующий цилиндр высокого давления меняется на два новых цилиндра - высокотемпературный ЦВД и ЦСД. Наиболее металлоемкий ЦНД 6 сохраняется от исходной турбины.
При этом за счет резкого увеличения температуры перегретого пара в котле-пароперегревателе до 800-850°С существенно увеличивается внутренний относительный КПД турбины, так как в данном случае все ее ступени работают в области перегретого пара и потери от влажности, характерные для всех турбин АЭС, практически отсутствуют. Следует особо отметить, что для принятых сейчас давлений пара во втором контуре АЭС (6,6 МПа) перегрев пара свыше 850°С не ведет к увеличению экономичности, так как в этом случае из турбины выходит перегретый пар, который до начала конденсации необходимо охладить, выводя из цикла тем самым значительное количество тепловой энергии.
Увеличение начальной температуры пара до указанных выше значений ведет к росту термического КПД АЭС и на 60% увеличивает располагаемый перепад энтальпий. Примерно на те же 60% увеличивается и мощность турбины, без увеличения расхода пара через второй контур АЭС.
Больший эффект может быть достигнут при использовании для перегрева пара на АЭС водородного топлива. В этом случае одновременно с повышением температуры пара увеличивается примерно на 20% и его расход, т.к. продуктом сгорания водорода является перегретый пар. При использовании в качестве топлива водорода котел-перегреватель 10 (фиг.2) заменяется специальной водородной камерой сгорания, принцип работы которой совпадает с принципом работы камеры сгорания газовой турбины.
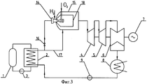
По второму варианту тепловая схема предлагаемого технического решения будет выглядеть так, как это показано на фиг.3.
Устройство для реализации предлагаемого способа повышения КПД двухконтурной атомной электростанции с высокотемпературным перегревом пара содержит последовательно соединенные реактор 1 парогенератор 2, циркуляционный насос 3, подсоединенную через водородную форсунку 14 к выходу парогенератора 2 водородную камеру сгорания 15, турбину, состоящую из высокотемпературного цилиндра высокого давления 4, цилиндра среднего давления 5 и цилиндра низкого давления 6, валом соединенных с генератором 7, конденсатор 8, установленный на выходе цилиндра низкого давления 6, подключенный через питательный насос 9 к входу парогенератора 2. Выход парогенератора 2 по пару одновременно соединен с входом в водородную форсунку 14 водородной камеры сгорания 15 через вентиль 16 и при помощи паропровода 17 с внутренним пространством водородной камеры сгорания 15, выход водородной камеры сгорания 15 по пару соединен с входом в цилиндр высокого давления 4.
Работа осуществляется следующим образом. Сухой насыщенный пар после парогенератора 2 через вентиль 16 подводится к водородной форсунке 14 водородной камеры сгорания 15 при температуре около 280°С. Сюда же подается водород и кислород. При сгорании водорода в паровой атмосфере образуется перегретый пар с температурой порядка 1600°С. Затем, как и в обычной камере сгорания, высокотемпературный пар смешивается с основным сухим насыщенным паром, который подводится в камеру смешения 18 водородной камеры сгорания по паропроводу 17. При этом на выходе из водородной камеры сгорания устанавливается оптимальная с точки зрения работы турбины и цикла в целом температура пара, равная 800-850°С.
При использовании в качестве независимого источника тепловой энергии для перегрева пара природного газа предлагаемое устройство может быть дополнено турбодетандерной установкой (фиг.4), содержащей турбодетандер 14, соединенный валом с генератором электроэнергии 15, подогреватель природного газа 16, первый вход которого через первую задвижку 17 подключен к магистральному трубопроводу 18, первый выход подогревателя природного газа 16 по газу соединен с входом в турбодетандер 14, второй вход его по продуктам сгорания - с выходом воздухоподогревателя 12 при помощи газопровода 19, вход в котел-пароперегреватель 10 по газу через вторую задвижку 20 соединен с выходом турбодетандера 14 и одновременно через третью задвижку 21, установленную на газопроводе 22, с магистральным трубопроводом 18.
В этом случае природный газ после первой задвижки 17 направляется в подогреватель природного газа 16, где его температура повышается до 80-90°С. Подогретый в подогревателе 16 природный газ поступает в турбодетандер 14, соединенный с генератором 15, и, расширяясь в ступенях турбодетандера 14 до необходимого для работы форсунок котла-пароперегревателя 10 давления, совершает дополнительную выработку электроэнергии. При таком совмещении турбодетандерного цикла с основным тепловым циклом АЭС возможно дальнейшее увеличение на 1,0-1,5% абсолютного КПД рассматриваемой станции.
После котла-пароперегревателя 10 пар при температуре t0=825°C и давлении Р0=6,6 МПа направляется в первый высокотемпературный цилиндр высокого давления (ЦВД) 4. Затем он перепускается в цилиндр среднего давления (ЦСД) 5, за которым поддерживается давление, характерное для давления за ЦВД обычной влажно-паровой турбины. Цилиндр низкого давления (ЦНД) 6 остается без изменений. После ЦНД пар поступает в конденсатор 8. Из конденсатора питательным насосом 9 вода подается в парогенератор 2.
Процесс перегрева пара в пароперегревателе до оптимальной температуры иллюстрируется соответствующими линиями на hs-диаграмме (фиг.5), где h01 - энтальпия сухого насыщенного пара после парогенератора 2 (фиг.2), h1t - энтальпия пара за турбиной при отсутствии потерь энергии, h1 - энтальпия пара за турбиной при реальном расширении пара в турбине, h02 - энтальпия пара после котла-пароперегревателя 10 (фиг.2), h2t - энтальпия пара за турбиной предлагаемого устройства АЭС при отсутствии потерь, h2 - энтальпия пара за турбиной при реальном расширении для предлагаемого устройства АЭС. На фиг.5 изображены процессы расширения пара в турбине обычной АЭС (линия O1-1) и предлагаемого устройства АЭС с котлом-пароперегревателем (линия O2-2). Линия А-А представляет собой пограничную кривую, отделяющую область влажного пара (область ниже кривой А-А) от области сухого пара. Точка O1 соответствует состоянию пара после реакторного парогенератора 2 (фиг.2) перед турбиной обычного блока АЭС, работающего при давлении пара, равном Р0=6,6 МПа и почти нулевой влажности y=0. Этой точке соответствует энтальпия h01=2777,6 кДж/кг. Пар с указанными параметрами поступает в котел-пароперегреватель 10 (фиг.2), где при постоянном давлении Р0=6,6 МПа к нему подводится тепло, и его температура непрерывно повышается до некоторого значения t02 (т.О2 на фиг.5). Эта температура перегрева, как уже отмечалось выше, определяется из условия получения за последней ступенью ЦНД насыщенного пара при заданном давлении Рк в конденсаторе (в данном случае Рк=4 кПа).
Нахождение температуры пара после котла-пароперегревателя велось из условия, что внутренний КПД турбины будет равен ηoi=0,9. Принятое значение КПД паровой турбины обусловлено тем, что в предлагаемом устройстве АЭС все ее ступени работают в области перегретого пара и, следовательно, потери от влажности отсутствуют.
В то же время для влажно-паровых турбин
Figure 00000002
, где yср=0.5·(y0+y2) - средняя влажность пара в проточной части турбины, а
Figure 00000003
- КПД турбины без учета потерь от влажности.
Для сравниваемых вариантов yср=0.132 (точка 1, фиг.5) [1] и при
Figure 00000004
относительный внутренний КПД турбины будет равен ηoi=0.9·(1-0.8·0.132)=0.805.
Для указанных значений КПД и существующих на АЭС параметрах пара температура после парогенератора должна быть повышена до температуры t0=825°C в котле-пароперегревателе с независимым источником тепловой энергии.
По предварительным оценкам КПД присоединенного теплового цикла, полностью осуществляемого в области перегретого пара, достигает 60%, что позволяет поднять КПД нового блока АЭС, по сравнению с существующим блоком, на 8-10%.
При этом за счет увеличения располагаемого перепада энтальпий достигается увеличение мощности нового блока примерно на 60%, по сравнению с существующим блоком АЭС.
При использовании для перегрева пара водородного топлива одновременно с ростом располагаемого перепада энтальпий на 20% увеличивается и расход пара через турбину. Соответственно общее увеличение мощности блока может достичь 80%.
Источники информации
1. Трояновский Б.М., Филиппов Г.А., Булкин А.Е. Паровые и газовые турбины атомных электростанций. М.: Энергоатомиздат, 1985 год.
2. Deutsches Patentamt DE 3021965 A1 G21D 5/16 Offenlegungstag 17.12.81.
3. Europalsche Patentschreft 0424 660 В1 G21D 5/16 Veroffentlichungstag der Patentschreft 20.12.95 Patentblatt 95/51.
4. European Patent Specification 0128252 B1 G21D 5/16, F22G 1/16. Date of publication of patent specification 10.06.87.
5. International Publication Number: WO 95/32509 G21D 5/16, F01K 3/18. International Publication Date: 30.11.95.

Claims (1)

  1. Способ повышения КПД и мощности двухконтурной атомной станции путем перегрева пара после реакторного парогенератора в котле-пароперегревателе с независимым источником тепловой энергии, подачи перегретого пара в турбину, состоящую из цилиндра высокого давления, цилиндра среднего давления и цилиндра низкого давления, затем направляемого в конденсатор с последующей перекачкой конденсата в реакторный парогенератор, отличающийся тем, что в котле-пароперегревателе температуру пара повышают до 800-850°С, при которой из последней ступени цилиндра низкого давления получают насыщенный пар со степенью сухости не менее 99% или слабо перегретый пар с температурой перегрева не более 5°С.
RU2006129783/06A 2006-08-17 2006-08-17 Способ повышения кпд и мощности двухконтурной атомной станции RU2335641C2 (ru)

Priority Applications (1)

Application Number Priority Date Filing Date Title
RU2006129783/06A RU2335641C2 (ru) 2006-08-17 2006-08-17 Способ повышения кпд и мощности двухконтурной атомной станции

Applications Claiming Priority (1)

Application Number Priority Date Filing Date Title
RU2006129783/06A RU2335641C2 (ru) 2006-08-17 2006-08-17 Способ повышения кпд и мощности двухконтурной атомной станции

Publications (2)

Publication Number Publication Date
RU2006129783A RU2006129783A (ru) 2008-02-27
RU2335641C2 true RU2335641C2 (ru) 2008-10-10

Family

ID=39278479

Family Applications (1)

Application Number Title Priority Date Filing Date
RU2006129783/06A RU2335641C2 (ru) 2006-08-17 2006-08-17 Способ повышения кпд и мощности двухконтурной атомной станции

Country Status (1)

Country Link
RU (1) RU2335641C2 (ru)

Cited By (6)

* Cited by examiner, † Cited by third party
Publication number Priority date Publication date Assignee Title
RU2427048C2 (ru) * 2009-05-04 2011-08-20 Рашид Зарифович Аминов Система сжигания водорода для пароводородного перегрева свежего пара в цикле атомной электрической станции
RU2499952C2 (ru) * 2011-08-22 2013-11-27 Федеральное государственное бюджетное образовательное учреждение высшего профессионального образования "Кузбасский государственный технический университет имени Т.Ф. Горбачева" (КузГТУ) Парогенератор и способ получения высокотемпературного водяного пара
WO2014204347A1 (ru) * 2013-06-20 2014-12-24 Ivanuk Viktor Nikolaevich Гибридная атомная электростанция
RU2550362C1 (ru) * 2014-01-22 2015-05-10 Виктор Николаевич Иванюк Устройство повышения кпд и мощности траснпортабельной атомной электростанции
RU2661231C1 (ru) * 2017-09-28 2018-07-13 Рашид Зарифович Аминов Способ водородного перегрева пара на аэс
RU2736603C1 (ru) * 2019-08-15 2020-11-19 Артём Николаевич Байрамов Система безопасного использования водорода при повышении мощности двухконтурной аэс выше номинальной

Families Citing this family (2)

* Cited by examiner, † Cited by third party
Publication number Priority date Publication date Assignee Title
CN106523044B (zh) * 2016-12-22 2019-02-22 广东核电合营有限公司 核电站汽轮机高中压缸的缸温加速冷却方法
CN116717776B (zh) * 2023-05-29 2025-11-07 山东电力工程咨询院有限公司 一种可提高过热度的核能蒸汽供热系统及方法

Citations (4)

* Cited by examiner, † Cited by third party
Publication number Priority date Publication date Assignee Title
GB679083A (en) * 1950-11-30 1952-09-10 Bbc Brown Boveri & Cie Plant for the industrial utilization of heat produced in a nuclear reactor
DE2721859C3 (de) * 1976-06-07 1978-11-23 Combustion Engineering, Inc., Windsor, Conn. (V.St.A.) Verfahren zum Betrieb einer Kraftwerksanlage und so betriebene Kraftwerksanlage
RU2009333C1 (ru) * 1989-10-24 1994-03-15 Асеа Браун Бовери АГ Комбинированная парогазовая энергетическая установка и способ ее эксплуатации
RU2287066C1 (ru) * 2005-04-08 2006-11-10 Открытое акционерное общество "Энергомашкорпорация" Способ подачи пара в камеру сгорания парогазотурбинной установки

Patent Citations (4)

* Cited by examiner, † Cited by third party
Publication number Priority date Publication date Assignee Title
GB679083A (en) * 1950-11-30 1952-09-10 Bbc Brown Boveri & Cie Plant for the industrial utilization of heat produced in a nuclear reactor
DE2721859C3 (de) * 1976-06-07 1978-11-23 Combustion Engineering, Inc., Windsor, Conn. (V.St.A.) Verfahren zum Betrieb einer Kraftwerksanlage und so betriebene Kraftwerksanlage
RU2009333C1 (ru) * 1989-10-24 1994-03-15 Асеа Браун Бовери АГ Комбинированная парогазовая энергетическая установка и способ ее эксплуатации
RU2287066C1 (ru) * 2005-04-08 2006-11-10 Открытое акционерное общество "Энергомашкорпорация" Способ подачи пара в камеру сгорания парогазотурбинной установки

Non-Patent Citations (1)

* Cited by examiner, † Cited by third party
Title
Маневренные паротурбинные блоки за рубежом. Энергетическое оборудование. - М.: НИИИНФОРМТЯЖМАШ, 1972. *

Cited By (7)

* Cited by examiner, † Cited by third party
Publication number Priority date Publication date Assignee Title
RU2427048C2 (ru) * 2009-05-04 2011-08-20 Рашид Зарифович Аминов Система сжигания водорода для пароводородного перегрева свежего пара в цикле атомной электрической станции
RU2499952C2 (ru) * 2011-08-22 2013-11-27 Федеральное государственное бюджетное образовательное учреждение высшего профессионального образования "Кузбасский государственный технический университет имени Т.Ф. Горбачева" (КузГТУ) Парогенератор и способ получения высокотемпературного водяного пара
WO2014204347A1 (ru) * 2013-06-20 2014-12-24 Ivanuk Viktor Nikolaevich Гибридная атомная электростанция
RU2550362C1 (ru) * 2014-01-22 2015-05-10 Виктор Николаевич Иванюк Устройство повышения кпд и мощности траснпортабельной атомной электростанции
WO2015112054A1 (ru) * 2014-01-22 2015-07-30 Виктор Николаевич ИВАНЮК Транспортабельная атомная электростанция
RU2661231C1 (ru) * 2017-09-28 2018-07-13 Рашид Зарифович Аминов Способ водородного перегрева пара на аэс
RU2736603C1 (ru) * 2019-08-15 2020-11-19 Артём Николаевич Байрамов Система безопасного использования водорода при повышении мощности двухконтурной аэс выше номинальной

Also Published As

Publication number Publication date
RU2006129783A (ru) 2008-02-27

Similar Documents

Publication Publication Date Title
CN1066799C (zh) 燃气轮机组受热部件的冷却方法
RU2335641C2 (ru) Способ повышения кпд и мощности двухконтурной атомной станции
RU2525569C2 (ru) Парогазовая надстройка паротурбинного энергоблока с докритическими параметрами пара
KR101753526B1 (ko) 복합화력발전시스템
KR101935637B1 (ko) 복합화력발전시스템
RU2003102313A (ru) Способ эксплуатации атомной паротурбинной установки и установка для его осуществления
RU2409746C2 (ru) Парогазовая установка с паротурбинным приводом компрессора и регенеративной газовой турбиной
RU2561770C2 (ru) Способ работы парогазовой установки
RU2650238C1 (ru) Способ работы энергетической установки газораспределительной станции или газорегуляторного пункта
RU2420664C2 (ru) Многорежимная теплофикационная установка
RU2769044C1 (ru) Парогазовая установка с паротурбинным приводом компрессора и высоконапорным парогенератором с промежуточным пароперегревателем
RU126373U1 (ru) Парогазовая установка
CN104594964A (zh) 一种新型单轴天然气联合循环供热机组系统
RU2476690C2 (ru) Способ работы парогазовой установки
RU2533601C2 (ru) Энергетическая установка с парогазовой установкой
RU2261337C1 (ru) Теплоэлектроцентраль с открытой теплофикационной системой
EP2519717A2 (en) Combined-cycle plant for the production of electric and thermal energy and method for operating said plant
RU2277639C1 (ru) Способ работы паротурбинной теплоэлектроцентрали с газотурбинной установкой
RU2827760C1 (ru) Парогазовая установка с котлом-утилизатором и испарителями мгновенного вскипания питательной воды
RU2756880C1 (ru) Парогазовая установка электростанции с параллельной схемой работы
RU2328045C2 (ru) Способ эксплуатации атомной паротурбинной энергетической установки и установка для его осуществления
RU2605879C2 (ru) Парогазовая установка электростанции
RU2259488C1 (ru) Способ работы теплоэлектроцентрали с закрытой теплофикационной системой
RU2773410C1 (ru) Парогазовая установка
RU2795147C1 (ru) Парогазовая установка с полузамкнутой газотурбинной установкой

Legal Events

Date Code Title Description
PC4A Invention patent assignment

Effective date: 20100210

MM4A The patent is invalid due to non-payment of fees

Effective date: 20150818