JP4283003B2 - 電力線通信用信号送信回路および変調信号出力回路 - Google Patents

電力線通信用信号送信回路および変調信号出力回路 Download PDF

Info

Publication number
JP4283003B2
JP4283003B2 JP2003024089A JP2003024089A JP4283003B2 JP 4283003 B2 JP4283003 B2 JP 4283003B2 JP 2003024089 A JP2003024089 A JP 2003024089A JP 2003024089 A JP2003024089 A JP 2003024089A JP 4283003 B2 JP4283003 B2 JP 4283003B2
Authority
JP
Japan
Prior art keywords
circuit
power line
modulation
output
line communication
Prior art date
Legal status (The legal status is an assumption and is not a legal conclusion. Google has not performed a legal analysis and makes no representation as to the accuracy of the status listed.)
Expired - Lifetime
Application number
JP2003024089A
Other languages
English (en)
Other versions
JP2004236138A (ja
Inventor
勝広 川上
紀暁 木村
Current Assignee (The listed assignees may be inaccurate. Google has not performed a legal analysis and makes no representation or warranty as to the accuracy of the list.)
Osaki Electric Co Ltd
Original Assignee
Osaki Electric Co Ltd
Priority date (The priority date is an assumption and is not a legal conclusion. Google has not performed a legal analysis and makes no representation as to the accuracy of the date listed.)
Filing date
Publication date
Application filed by Osaki Electric Co Ltd filed Critical Osaki Electric Co Ltd
Priority to JP2003024089A priority Critical patent/JP4283003B2/ja
Publication of JP2004236138A publication Critical patent/JP2004236138A/ja
Application granted granted Critical
Publication of JP4283003B2 publication Critical patent/JP4283003B2/ja
Anticipated expiration legal-status Critical
Expired - Lifetime legal-status Critical Current

Links

Images

Landscapes

  • Cable Transmission Systems, Equalization Of Radio And Reduction Of Echo (AREA)

Description

【0001】
【発明の属する技術分野】
本発明は、電力線通信を利用した負荷制御システム、監視・計測システム、自動検針システム、データ伝送システム等に利用される電力線通信用信号送信回路および電力線通信用信号送信回路用の変調信号出力回路に関する。
【0002】
【従来の技術】
電力線を用いて信号を伝送する電力線搬送方式は、使用する信号(搬送波)周波数が低いほど、伝達率が良く、伝達特性が安定する。
【0003】
この理由により、情報量が少ない自動検針分野、負荷監視制御分野には、可聴周波数帯(100Hz〜10kHz)を使用した電力線搬送方式が利用されている。
【0004】
一方、このような電力線搬送方式においては、使用する信号周波数が低いほど結合カプラの形状が大きくなる傾向に有る。また、電力線のインピーダンスが低くなる特性により、信号増幅器に供給する電源パワーが大きくなる傾向に有る。つまり、可聴周波数帯を使用することは、伝送の信頼性は高いものの、通信機器の形状を大きくし、コストを下げられないという問題を持つ。
【0005】
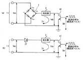
図5を用いて、従来の一般的な電力線通信用送信回路の構成を説明する。従来の一般的電力線通信用送信回路は、変調信号出力回路5の変調信号Smを、線形増幅器7で増幅し、結合カプラ8を介して電力線1に供給するように構成されている。電力線1から増幅器用電源9を取っている。信号入力側へ交流電力波が及ぶことを阻止するとともに交流電力線路への信号結合のための結合カプラ8として、図5(a)に示されるようなトランスTとコンデンサCとによる結合カプラを使用すること(例えば、特許文献1参照)、または図5(b)に示されるようなトランスTとリアクトルLとコンデンサCの共振回路とによる結合カプラを使用する(例えば、特許文献2参照)のが一般的であった。
【0006】
図5(a)のコンデンサを用いた結合カプラは、使用する周波数帯域を広く取れるが、結合効率が悪く、また図5(b)のリアクトルLとコンデンサCの共振回路を用いた結合カプラでは結合効率は比較的良くなるが、共振回路を使用するので使用する周波数帯域が制限されるという問題を有している。
【0007】
これらの課題を解決するために、図6に示すような、整流回路2、21と抵抗器3とスイッチング素子41からなる簡素化した回路構成の電力線通信用送信回路が提案されている(例えば、特許文献3参照)が、交流電力波を図6(a)のように全波整流、または図6(b)のように半波整流して得た電圧Vdcの振幅は一定でなく、この電圧を、抵抗器3を介してスイッチングした信号電流の値も一定値にはならないので、多値振幅変調などには適用できないという問題が有る。
【0008】
すなわち、従来の図6(a)に示される回路の各部の波形を図7に示す。変調信号Smは、交流電力波Vacを全波整流した電源電圧Vdcにより増幅され、出力電流波Ioが電力線1へ重畳されることになる。電源電圧Vdcは常に変動しているので、この電源電圧を変調信号でスイッチングした出力電流波Ioも電源電圧Vdcの変動にともなって変動する。
【0009】
このような変動する出力電流値Ioを生じる回路は、一定の電流値が必要な多値振幅変調などには適用できないという問題が有る。
【0010】
【特許文献1】
特開昭61−198927号公報(第1図)
【特許文献2】
特開昭63―2431号公報(第2図)
【特許文献3】
実公平7―35464号公報(第5図)
【0011】
【発明が解決しようとする課題】
本発明は、このような点に鑑み、回路構成の少ない、線形な信号増幅および使用周波数の帯域制限のない電力線路への信号結合可能な電力線通信用信号送信回路およびこの電力線通信用信号送信回路に結合される送信データを変調する位相変調回路を実現することを目的とする。
【0012】
【課題を解決するための手段】
上記目的を達成するために、本発明は、交流電力線路に対して、整流回路と、整流回路に直列接続した電流増幅回路素子および電流検出抵抗ならびに電流増幅回路素子の動作を制御する演算増幅器を有し、フィードバック回路を有する電圧―電流変換回路を直接接続し、これに通信用変調信号を入力するようにした。
【0013】
また、本発明は、上記整流回路を全波整流回路とした。さらに、本発明は、演算増幅器の入力側にオフセット回路を挿入した。
【0014】
さらに、本発明は、電力線通信用信号送信回路に結合される送信データを変調する位相変調回路であって、交流波の極性に応じて変調データを反転させるデータ反転回路を備えた。
【0015】
さらにまた、本発明は、位相変調回路を、交流波の極性を判定する極性判定回路、交流波の極性に応じて変調データを反転させるデータ反転回路、送信フィルタ、搬送波変調回路から成るようにした。
【0016】
【発明の実施の形態】
本発明の実施の形態を、実施例にもとづき図面を参照して説明する。図1は交流電力線路へ通信信号を結合する信号増幅・結合回路を備えた電力線通信用信号送信回路を示す。
【0017】
図1に示すように、本発明にかかる電力線通信用信号送信回路は、電力線1に接続された全波整流回路2と、全波整流回路2の一方の出力端子(例えば+端子)に接続された保護抵抗3と、保護抵抗3に直列に接続された電圧−電流変換回路4と、電圧−電流変換回路4の一方の入力端子に入力される変調信号出力回路5とから構成される。
【0018】
電圧−電流変換回路4は、電流増幅回路素子41と、電流検出抵抗42と、演算増幅器(OPアンプ)43と、フィードバック回路44とから構成される。電流増幅回路素子41は、全波整流回路2の直流出力端子間に接続された保護抵抗3と電流検出抵抗42とに直列に接続され、演算増幅器43の出力によって制御される。電流検出抵抗42は、電流増幅回路素子41と全波整流回路2の他方の出力端子(例えば−端子)との間に直列に接続される。演算増幅器43は、一方の入力端子(例えば+端子)に変調信号Smが入力され、他方の入力端子(例えば−端子)に電流増幅回路素子41と電流検出抵抗42の接続点の電圧Vfがフィードバック回路44を介して入力され、出力端子が電流増幅回路素子41の制御端子に接続される。
【0019】
変調信号出力回路5は、交流搬送波fcを送信データで変調した変調信号Smを出力する回路である。この変調信号Smは、電圧―電流変換回路4、全波整流回路2を経て交流電力線路1の交流電力波Vacに重畳される。
【0020】
電圧―電流変換回路4は、信号増幅回路と信号結合回路(カプラ)の機能を合わせ持つ回路を構成しており、交流電力波Vacを整流した電圧源に直接接続される。
【0021】
本発明において、電圧―電流変換回路4を使用して電流検出抵抗42の電圧Vfをフイードバックしているのは、変調信号Smを重畳する電源が、直流でなく電圧が変動する整流交流波であるので、変調信号Smを線形増幅するためである。すなわち、電圧−電流変換回路4は、電源電圧Vdcが低い値のときには電流増幅回路素子41に大きな制御信号を送出して出力電流波Ioが一定の振幅を維持するように動作し、電源電圧Vdcが大きな値のときには電流増幅回路素子41に小さな制御信号を送出して出力電流波Ioが一定の振幅を維持するように動作することによって、一定の振幅の出力電流波Ioを出力するように動作する。
【0022】
この回路には全体として帯域制限要素がないので、広帯域信号の増幅と電力線路への信号の重畳が可能となる。
【0023】
また、線形な信号増幅との結合であるので、QAM方式等の多値振幅変調にも適用可能であり、低コストで高性能な電力線通信機器を実現することができる。
【0024】
図2を用いて、変調信号出力回路5の構成例を説明する。変調信号出力回路5は、極性判定回路51と、データ反転回路52と、送信フィルタ53と、変調回路54と、搬送波発信回路55と、オフセット成分加算回路56と、交流電力波入力端子T1と、送信データ列入力端子T2と、変調信号出力端子T3とから構成される。
【0025】
極性判定回路51は、交流電力波入力端子T1から入力される交流電力波Vacの極性を判定する回路である。データ反転回路52は、送信データ入力端子T2から入力される送信データ列Dに、交流電力波Vacの極性が正負いずれか、例えば負の時に反転させる極性反転処理を施す回路である。送信フィルタ53は、極性反転処理を施した送信データDrのノイズ成分を取り除く回路である。変調回路54は、反転処理後の送信データDrにより搬送波fcを変調する回路である。搬送波発信回路55は、搬送波fcを出力する回路である。
【0026】
オフセット成分加算回路56は、変調回路54からの反転処理送信データDrにより変調された搬送波fcにオフセット成分を加算して変調信号Smとして変調信号出力端子T3から出力する回路である。すなわち、電圧−電流変換回路4で変調信号Smを忠実に電流増幅するためには、電流増幅回路素子41の制御端子へ入力される変調信号出力回路5の変調信号Smは単一方向の電流でなければならず、変調回路54の出力信号にオフセット電流成分を付加することが必要となる。また、電流増幅回路素子41の制御端子に常時オフセット電流が流れることを避けるために、オフセット成分加算回路56は、変調信号Smを出力するときのみオフセット電流を加算するように作用する。
【0027】
本発明の送信回路を用いて変調信号を搬送波に乗せて出力する場合、負のサイクルでは変調信号は位相が反転されて重畳されてしまう。よって、位相情報を含む変調搬送波を電力線に重畳させるには、負のサイクルにおいては予め符号を反転させて出力する必要がある。
【0028】
すなわち、図3に示すように、送信データ列Dは、交流電力波Vacの極性が正と判定された場合にはそのまま通過し、負と判定された場合にはデータ反転回路52においてデータ反転処理が施された反転処理送信データDrとされて、送信フィルタ53に送られる。
【0029】
この変調信号出力回路5は、図1に示されるように整流回路として全波整流回路を使用する場合で、位相情報を含む変調方式(PSK方式)や位相情報と振幅情報を含む変調方式(QAM方式)で変調する場合に採用され、QAM方式等の多値振幅変調波を、図1に示される電力線通信用信号送信回路に重畳することができる。
【0030】
図1に示した電力線通信用信号送信回路における各部の波形を、図4を用いて説明する。交流電力波Vacは全波整流回路2で整流され保護抵抗3で分圧されて電流増幅回路素子41と電流検出抵抗42とに印加される電源電圧Vdcとなる。演算増幅器43に印加された変調信号Smは、電源電圧Vdcの変動を打ち消すような制御信号を出力して電流増幅回路素子41の制御端子に入力され、出力電流波Ioとなる。この場合、出力電流波Ioは、電流検出抵抗42の端子電圧Vfがフィードバックされるので、線形な信号増幅が可能となり、変調信号Smは、電源電圧Vdcの変動の影響を受けずにそのまま増幅されて、電力線1へ重畳される。
【0031】
【発明の効果】
本発明によれば、回路構成要素の少ない広帯域信号送信回路を実現できるので、これを適用することにより、電力線通信機器の形状、コスト、性能面での効果が期待できる。
【0032】
また、本発明の電力線通信用信号送信回路は、線形増幅回路として作用するのでスプリアスの発生もない。
【図面の簡単な説明】
【図1】本発明の電力線通信用信号送信回路の概要を説明する図。
【図2】本発明の電力線通信用信号送信回路を構成する変調信号出力回路の概要を説明する図。
【図3】図2に示した変調信号出力回路の動作を説明する図。
【図4】本発明の電力線通信用信号送信回路の各部における信号の波形を説明する図。
【図5】従来の一般的構成の電力線通信用信号送信回路図。
【図6】従来の簡素化した構成の電力線通信用信号送信回路。
【図7】図6(A)に示した電力線通信用信号送信回路の各部における信号の波形を説明する図。
【符号の説明】
1 交流電力線
2 全波整流回路
3 保護抵抗
4 電圧―電流変換回路
41 電流増幅回路素子
42 電流検出抵抗
43 演算増幅器(OPアンプ)
44 フィードバック回路
5 変調信号出力回路
51 極性判定回路
52 データ反転回路
53 送信フィルタ
54 変調回路
55 搬送波発振回路
56 オフセット成分加算回路
7 増幅器
8 結合カプラ
9 増幅器用電源
Sm 変調信号
Vac 交流電力波
Vdc 電源電圧
fc 搬送波

Claims (4)

  1. 交流電力線路に接続される整流回路と、整流回路の出力端間に接続された電圧―電流変換回路と、前記交流電力線に出力する送信データを交流電力の周波数よりも高い周波数の搬送周波数で変調して通信用変調信号を出力する変調信号出力回路とを備えた、電力線通信用信号送信回路において、
    前記電圧−電流変換回路が、前記整流回路の出力端間に接続される電流増幅回路素子と電流検出抵抗の直列接続体と、前記変調信号出力回路の出力信号が一方の入力端子に接続され出力が前記電流増幅回路素子の制御端子に接続される演算増幅器と、前記電流検出抵抗の端子間電圧を前記演算増幅器の他方の入力端子に接続されるフィードバック回路とを備え、
    前記電流増幅回素子、前記交流電力線路に前記整流回路を介して直接接続し、前記通信用変調信号によって制御する
    ことを特徴とする電力線通信用信号送信回路。
  2. 請求項1に記載の電力線通信用信号送信回路において、
    前記変調信号出力回路が、交流電力波の極性を判定する極性判定回路と、交流電力波の極性に応じて送信データを反転させるデータ反転回路と、データ反転回路からの送信データで搬送周波を変調する変調回路と、変調回路の出力に電流のオフセット成分を加算するオフセット成分加算回路とを備えた
    ことを特徴とする電力線通信用信号送信回路。
  3. 請求項1に記載の電力線通信用信号送信回路を構成する送信データを変調する変調信号出力回路であって、
    交流電力波の極性を判定する極性判定回路と、交流電力波の極性に応じて送信データを反転させるデータ反転回路と、データ反転回路からの送信データで搬送周波を変調する変調回路と、変調回路の出力に電流のオフセット成分を加算するオフセット成分加算回路を備えた
    ことを特徴とする電力線通信用信号送信回路用の変調信号出力回路。
  4. 請求項3に記載の電力線通信用信号送信回路用の変調信号出力回路であって、
    さらに、データ反転回路の出力に接続され極性反転処理を施した送信データのノイズ成分を取り除く送信フィルタ変調回路に搬送波を出力する搬送波発振回路を備えた
    ことを特徴とする電力線通信用信号送信回路用の変調信号出力回路。
JP2003024089A 2003-01-31 2003-01-31 電力線通信用信号送信回路および変調信号出力回路 Expired - Lifetime JP4283003B2 (ja)

Priority Applications (1)

Application Number Priority Date Filing Date Title
JP2003024089A JP4283003B2 (ja) 2003-01-31 2003-01-31 電力線通信用信号送信回路および変調信号出力回路

Applications Claiming Priority (1)

Application Number Priority Date Filing Date Title
JP2003024089A JP4283003B2 (ja) 2003-01-31 2003-01-31 電力線通信用信号送信回路および変調信号出力回路

Publications (2)

Publication Number Publication Date
JP2004236138A JP2004236138A (ja) 2004-08-19
JP4283003B2 true JP4283003B2 (ja) 2009-06-24

Family

ID=32952724

Family Applications (1)

Application Number Title Priority Date Filing Date
JP2003024089A Expired - Lifetime JP4283003B2 (ja) 2003-01-31 2003-01-31 電力線通信用信号送信回路および変調信号出力回路

Country Status (1)

Country Link
JP (1) JP4283003B2 (ja)

Families Citing this family (3)

* Cited by examiner, † Cited by third party
Publication number Priority date Publication date Assignee Title
JP6226540B2 (ja) * 2013-03-15 2017-11-08 東京電力ホールディングス株式会社 電力線通信装置
CN110868243B (zh) * 2019-12-30 2024-07-12 浙江晶日科技股份有限公司 一种低成本直流载波电路系统
CN111697568A (zh) * 2020-05-23 2020-09-22 浙江巨磁智能技术有限公司 一种集成于acdc电源模组的功率信息传递方法

Also Published As

Publication number Publication date
JP2004236138A (ja) 2004-08-19

Similar Documents

Publication Publication Date Title
JP6457448B2 (ja) 無線電力伝送システムで通信を提供するシステム及び方法
US9001881B2 (en) Wireless power and data transmission system, power transmitting apparatus, and power receiving apparatus
JP5918146B2 (ja) 無線電力リンク上のデータ通信を検出するシステム及び方法
US6377163B1 (en) Power line communication circuit
US5986498A (en) Audio direct from power supply
CN109474555A (zh) 基于电感耦合和fsk调制的无线能量与数据同步传输系统及其参数设计方法
WO2001069779A1 (en) System and method of producing direct audio from a power supply
JP6565858B2 (ja) ワイヤレス電力伝送装置
EP0234936B1 (en) Am radio transmitter
CN114825656A (zh) 一种无线电能与数据同步传输系统及数据调制方法
US20120288019A1 (en) Wireless power and data transmission system, power transmitting apparatus, and power receiving apparatus
JPS6130785B2 (ja)
TW200622917A (en) Power processing interface of passive radio frequency identification system
US12525823B2 (en) Ask modulation and demodulation system
US7310582B2 (en) Electromagnetic flow meter with reduced power consumption and reduced exciting current
CN114172543A (zh) 无线电能传输的调制解调器设计
JP4283003B2 (ja) 電力線通信用信号送信回路および変調信号出力回路
JPH10256957A (ja) 電力伝送装置および電力伝送システム
US10673345B2 (en) DC/DC converter comprising a transformer and transmission and recovery of a signal thereacross
JPH0823241A (ja) 電力増幅器
CN111464060B (zh) 一种线性交流电源变换装置及其控制方法
Bhagat et al. Voltage-Mode and Current-Mode FSK Demodulator using IC AD844 at circuit level
CN103455069B (zh) 一种宽带幅度信号电源调制器及其调制方法
CN119275981A (zh) 一种无线充电器
JPH09130159A (ja) 電力増幅器

Legal Events

Date Code Title Description
A621 Written request for application examination

Free format text: JAPANESE INTERMEDIATE CODE: A621

Effective date: 20051007

A977 Report on retrieval

Free format text: JAPANESE INTERMEDIATE CODE: A971007

Effective date: 20071107

A131 Notification of reasons for refusal

Free format text: JAPANESE INTERMEDIATE CODE: A131

Effective date: 20080122

A521 Request for written amendment filed

Free format text: JAPANESE INTERMEDIATE CODE: A523

Effective date: 20080324

TRDD Decision of grant or rejection written
A01 Written decision to grant a patent or to grant a registration (utility model)

Free format text: JAPANESE INTERMEDIATE CODE: A01

Effective date: 20090317

A01 Written decision to grant a patent or to grant a registration (utility model)

Free format text: JAPANESE INTERMEDIATE CODE: A01

A61 First payment of annual fees (during grant procedure)

Free format text: JAPANESE INTERMEDIATE CODE: A61

Effective date: 20090318

R150 Certificate of patent or registration of utility model

Ref document number: 4283003

Country of ref document: JP

Free format text: JAPANESE INTERMEDIATE CODE: R150

Free format text: JAPANESE INTERMEDIATE CODE: R150

FPAY Renewal fee payment (event date is renewal date of database)

Free format text: PAYMENT UNTIL: 20120327

Year of fee payment: 3

FPAY Renewal fee payment (event date is renewal date of database)

Free format text: PAYMENT UNTIL: 20130327

Year of fee payment: 4

R250 Receipt of annual fees

Free format text: JAPANESE INTERMEDIATE CODE: R250

FPAY Renewal fee payment (event date is renewal date of database)

Free format text: PAYMENT UNTIL: 20130327

Year of fee payment: 4

FPAY Renewal fee payment (event date is renewal date of database)

Free format text: PAYMENT UNTIL: 20140327

Year of fee payment: 5

R250 Receipt of annual fees

Free format text: JAPANESE INTERMEDIATE CODE: R250

R250 Receipt of annual fees

Free format text: JAPANESE INTERMEDIATE CODE: R250

R250 Receipt of annual fees

Free format text: JAPANESE INTERMEDIATE CODE: R250

R250 Receipt of annual fees

Free format text: JAPANESE INTERMEDIATE CODE: R250

R250 Receipt of annual fees

Free format text: JAPANESE INTERMEDIATE CODE: R250

R250 Receipt of annual fees

Free format text: JAPANESE INTERMEDIATE CODE: R250

R250 Receipt of annual fees

Free format text: JAPANESE INTERMEDIATE CODE: R250

R250 Receipt of annual fees

Free format text: JAPANESE INTERMEDIATE CODE: R250

R250 Receipt of annual fees

Free format text: JAPANESE INTERMEDIATE CODE: R250

R250 Receipt of annual fees

Free format text: JAPANESE INTERMEDIATE CODE: R250

EXPY Cancellation because of completion of term