JP2017179556A - 水素ガス生成装置 - Google Patents
水素ガス生成装置 Download PDFInfo
- Publication number
- JP2017179556A JP2017179556A JP2016072956A JP2016072956A JP2017179556A JP 2017179556 A JP2017179556 A JP 2017179556A JP 2016072956 A JP2016072956 A JP 2016072956A JP 2016072956 A JP2016072956 A JP 2016072956A JP 2017179556 A JP2017179556 A JP 2017179556A
- Authority
- JP
- Japan
- Prior art keywords
- hydrogen gas
- chamber
- gas
- flow rate
- detector
- Prior art date
- Legal status (The legal status is an assumption and is not a legal conclusion. Google has not performed a legal analysis and makes no representation as to the accuracy of the status listed.)
- Pending
Links
- UFHFLCQGNIYNRP-UHFFFAOYSA-N Hydrogen Chemical compound [H][H] UFHFLCQGNIYNRP-UHFFFAOYSA-N 0.000 title claims abstract description 184
- 239000007789 gas Substances 0.000 claims abstract description 112
- 239000012895 dilution Substances 0.000 claims abstract description 41
- 238000010790 dilution Methods 0.000 claims abstract description 41
- 238000001514 detection method Methods 0.000 claims abstract description 16
- 230000002159 abnormal effect Effects 0.000 claims abstract description 14
- 238000007865 diluting Methods 0.000 claims abstract description 10
- XLYOFNOQVPJJNP-UHFFFAOYSA-N water Substances O XLYOFNOQVPJJNP-UHFFFAOYSA-N 0.000 claims description 87
- 238000005868 electrolysis reaction Methods 0.000 claims description 28
- 230000005611 electricity Effects 0.000 claims description 21
- 239000001257 hydrogen Substances 0.000 claims description 17
- 229910052739 hydrogen Inorganic materials 0.000 claims description 17
- 239000007788 liquid Substances 0.000 claims description 14
- 238000004364 calculation method Methods 0.000 claims description 10
- 150000002431 hydrogen Chemical class 0.000 claims description 3
- 238000004200 deflagration Methods 0.000 claims description 2
- 238000005474 detonation Methods 0.000 claims description 2
- 239000003085 diluting agent Substances 0.000 claims description 2
- 230000005856 abnormality Effects 0.000 abstract 1
- 239000000243 solution Substances 0.000 abstract 1
- 239000003570 air Substances 0.000 description 23
- 238000010586 diagram Methods 0.000 description 16
- MYMOFIZGZYHOMD-UHFFFAOYSA-N Dioxygen Chemical compound O=O MYMOFIZGZYHOMD-UHFFFAOYSA-N 0.000 description 11
- 229910001882 dioxygen Inorganic materials 0.000 description 11
- -1 hydrogen ions Chemical class 0.000 description 9
- 239000012528 membrane Substances 0.000 description 7
- 150000002500 ions Chemical class 0.000 description 5
- 230000006870 function Effects 0.000 description 4
- BASFCYQUMIYNBI-UHFFFAOYSA-N platinum Chemical compound [Pt] BASFCYQUMIYNBI-UHFFFAOYSA-N 0.000 description 4
- KZBUYRJDOAKODT-UHFFFAOYSA-N Chlorine Chemical compound ClCl KZBUYRJDOAKODT-UHFFFAOYSA-N 0.000 description 3
- 238000006243 chemical reaction Methods 0.000 description 3
- 238000004519 manufacturing process Methods 0.000 description 3
- 239000000463 material Substances 0.000 description 3
- 210000000056 organ Anatomy 0.000 description 3
- 239000008213 purified water Substances 0.000 description 3
- 239000000126 substance Substances 0.000 description 3
- KDLHZDBZIXYQEI-UHFFFAOYSA-N Palladium Chemical compound [Pd] KDLHZDBZIXYQEI-UHFFFAOYSA-N 0.000 description 2
- 150000001450 anions Chemical class 0.000 description 2
- QVGXLLKOCUKJST-UHFFFAOYSA-N atomic oxygen Chemical compound [O] QVGXLLKOCUKJST-UHFFFAOYSA-N 0.000 description 2
- 238000007664 blowing Methods 0.000 description 2
- 150000001875 compounds Chemical class 0.000 description 2
- 239000003792 electrolyte Substances 0.000 description 2
- 239000010408 film Substances 0.000 description 2
- 238000005342 ion exchange Methods 0.000 description 2
- 239000001301 oxygen Substances 0.000 description 2
- 229910052760 oxygen Inorganic materials 0.000 description 2
- 239000012466 permeate Substances 0.000 description 2
- 239000011941 photocatalyst Substances 0.000 description 2
- 229910052697 platinum Inorganic materials 0.000 description 2
- 125000000542 sulfonic acid group Chemical group 0.000 description 2
- RRZIJNVZMJUGTK-UHFFFAOYSA-N 1,1,2-trifluoro-2-(1,2,2-trifluoroethenoxy)ethene Chemical compound FC(F)=C(F)OC(F)=C(F)F RRZIJNVZMJUGTK-UHFFFAOYSA-N 0.000 description 1
- 229920003934 Aciplex® Polymers 0.000 description 1
- BHPQYMZQTOCNFJ-UHFFFAOYSA-N Calcium cation Chemical compound [Ca+2] BHPQYMZQTOCNFJ-UHFFFAOYSA-N 0.000 description 1
- VEXZGXHMUGYJMC-UHFFFAOYSA-M Chloride anion Chemical compound [Cl-] VEXZGXHMUGYJMC-UHFFFAOYSA-M 0.000 description 1
- 229920003935 Flemion® Polymers 0.000 description 1
- JLVVSXFLKOJNIY-UHFFFAOYSA-N Magnesium ion Chemical compound [Mg+2] JLVVSXFLKOJNIY-UHFFFAOYSA-N 0.000 description 1
- 229920000557 Nafion® Polymers 0.000 description 1
- YZCKVEUIGOORGS-IGMARMGPSA-N Protium Chemical compound [1H] YZCKVEUIGOORGS-IGMARMGPSA-N 0.000 description 1
- RTAQQCXQSZGOHL-UHFFFAOYSA-N Titanium Chemical compound [Ti] RTAQQCXQSZGOHL-UHFFFAOYSA-N 0.000 description 1
- 238000010521 absorption reaction Methods 0.000 description 1
- 229910045601 alloy Inorganic materials 0.000 description 1
- 239000000956 alloy Substances 0.000 description 1
- 239000012080 ambient air Substances 0.000 description 1
- 230000004888 barrier function Effects 0.000 description 1
- 230000009286 beneficial effect Effects 0.000 description 1
- 230000008901 benefit Effects 0.000 description 1
- 229910001424 calcium ion Inorganic materials 0.000 description 1
- 238000005341 cation exchange Methods 0.000 description 1
- 230000000052 comparative effect Effects 0.000 description 1
- 229920001577 copolymer Polymers 0.000 description 1
- 230000007423 decrease Effects 0.000 description 1
- 201000010099 disease Diseases 0.000 description 1
- 208000037265 diseases, disorders, signs and symptoms Diseases 0.000 description 1
- 239000012153 distilled water Substances 0.000 description 1
- 239000003814 drug Substances 0.000 description 1
- 230000000694 effects Effects 0.000 description 1
- 239000012777 electrically insulating material Substances 0.000 description 1
- 238000002309 gasification Methods 0.000 description 1
- JEGUKCSWCFPDGT-UHFFFAOYSA-N h2o hydrate Chemical compound O.O JEGUKCSWCFPDGT-UHFFFAOYSA-N 0.000 description 1
- 230000036541 health Effects 0.000 description 1
- 229910052741 iridium Inorganic materials 0.000 description 1
- GKOZUEZYRPOHIO-UHFFFAOYSA-N iridium atom Chemical compound [Ir] GKOZUEZYRPOHIO-UHFFFAOYSA-N 0.000 description 1
- 229910001425 magnesium ion Inorganic materials 0.000 description 1
- 210000000214 mouth Anatomy 0.000 description 1
- 210000003928 nasal cavity Anatomy 0.000 description 1
- 229910000510 noble metal Inorganic materials 0.000 description 1
- 239000000082 organ preservation Substances 0.000 description 1
- 229910052763 palladium Inorganic materials 0.000 description 1
- 230000001699 photocatalysis Effects 0.000 description 1
- 230000000704 physical effect Effects 0.000 description 1
- 239000007787 solid Substances 0.000 description 1
- 239000010935 stainless steel Substances 0.000 description 1
- 229910001220 stainless steel Inorganic materials 0.000 description 1
- 150000003460 sulfonic acids Chemical class 0.000 description 1
- 239000008399 tap water Substances 0.000 description 1
- 235000020679 tap water Nutrition 0.000 description 1
- BFKJFAAPBSQJPD-UHFFFAOYSA-N tetrafluoroethene Chemical group FC(F)=C(F)F BFKJFAAPBSQJPD-UHFFFAOYSA-N 0.000 description 1
- 239000010409 thin film Substances 0.000 description 1
- 239000010936 titanium Substances 0.000 description 1
- 229910052719 titanium Inorganic materials 0.000 description 1
Images
Classifications
-
- Y—GENERAL TAGGING OF NEW TECHNOLOGICAL DEVELOPMENTS; GENERAL TAGGING OF CROSS-SECTIONAL TECHNOLOGIES SPANNING OVER SEVERAL SECTIONS OF THE IPC; TECHNICAL SUBJECTS COVERED BY FORMER USPC CROSS-REFERENCE ART COLLECTIONS [XRACs] AND DIGESTS
- Y02—TECHNOLOGIES OR APPLICATIONS FOR MITIGATION OR ADAPTATION AGAINST CLIMATE CHANGE
- Y02E—REDUCTION OF GREENHOUSE GAS [GHG] EMISSIONS, RELATED TO ENERGY GENERATION, TRANSMISSION OR DISTRIBUTION
- Y02E60/00—Enabling technologies; Technologies with a potential or indirect contribution to GHG emissions mitigation
- Y02E60/30—Hydrogen technology
- Y02E60/36—Hydrogen production from non-carbon containing sources, e.g. by water electrolysis
Landscapes
- Electrolytic Production Of Non-Metals, Compounds, Apparatuses Therefor (AREA)
Abstract
【課題】水分に対して脆弱な水素ガス濃度検出センサを用いることなく、生成された水素ガスの濃度を正確に提示することができる水素ガス生成装置の提供。
【解決手段】陰極となる電極板24が設けられた第1室21又は第2室22に、生成した水素ガスを希釈する希釈ガスを導入する希釈器4と、陰極となる電極板24に付与される電気量を検出する電気量検出器51又は希釈器4による希釈ガスの流量を検出する流量検出器52のいずれか一方と、電気量検出器51により検出された電気量又は流量検出器52により検出された流量のいずれか一方から、前記希釈された水素ガスの濃度cを演算する演算器5と、演算器5により演算された水素ガスの濃度cを提示する提示器54と、電気量又は流量の検出値が所定の異常範囲にある場合には、提示器に異常である旨を表示する指令などを出力する制御器5と、を備える水素ガス生成装置1。
【選択図】図1
【解決手段】陰極となる電極板24が設けられた第1室21又は第2室22に、生成した水素ガスを希釈する希釈ガスを導入する希釈器4と、陰極となる電極板24に付与される電気量を検出する電気量検出器51又は希釈器4による希釈ガスの流量を検出する流量検出器52のいずれか一方と、電気量検出器51により検出された電気量又は流量検出器52により検出された流量のいずれか一方から、前記希釈された水素ガスの濃度cを演算する演算器5と、演算器5により演算された水素ガスの濃度cを提示する提示器54と、電気量又は流量の検出値が所定の異常範囲にある場合には、提示器に異常である旨を表示する指令などを出力する制御器5と、を備える水素ガス生成装置1。
【選択図】図1
Description
本発明は、水素ガス生成装置に関するものである。
水素ガスの体内吸入装置として、水素ガス発生装置から鼻孔カニューラへの導管の一部に空気混合器を取り付けることにより、供給する水素ガスの濃度を調整するものが知られている(特許文献1)。この水素ガスの体内吸入装置では、混合器と鼻孔カニューラとの間のガス流路に水素ガス濃度検出センサを設け、水素ガス濃度検出センサで検出される水素ガスの濃度により、水素ガス発生装置に印加されている電流値を電気分解電流値制御装置を用いてフィードバックする。
ところで、この種の水素ガス生成装置を用いて患者に水素ガスを吸入させる場合に、水素ガス濃度が適切な値かどうかを確認すべく、装置に水素ガス濃度を表示することが望ましいとされる。
一般的な水素ガス濃度検出センサとしては、水素ガスを選択的に吸収して可逆的に電気抵抗値が変化する水素吸収合金等を用いたセンサデバイス(特開2005−256028号公報)、光触媒作用を利用して光触媒層で酸化分解された試料ガスに触れて抵抗値が可逆的に変化する薄膜層を用いたセンサデバイス(特開2005−214933号公報)などが知られている。しかしながら、上記従来技術の水素ガス濃度検出センサにこの種のセンサデバイスを用いると、水素ガスに含まれる水分によりセンサデバイスの寿命が短くなるという問題がある。
本発明が解決しようとする課題は、水分に対して脆弱な水素ガス濃度検出センサを用いることなく、生成された水素ガスの濃度を正確に提示することができる水素ガス生成装置を提供することである。
本発明は、電解槽を用いて水素ガスを生成するものにおいて、陰極に付与される電気量又はそのときの水素ガスの流量のいずれか一方から水素ガス濃度を演算し、その値が異常範囲にある場合はその旨を喚起することにより、上記課題を解決する。
本発明によれば、水分に対して脆弱な水素ガス濃度検出センサを用いることなく、生成された水素ガスの濃度を正確に提示することができる。
以下に説明する本発明に係る水素ガス生成装置1は、たとえば、細胞や臓器を含む生体(人及び動物)の健康維持、機能維持、疾病改善、機能改善、健康診断、又は機能測定を目的に、生成した水素ガスを生体に供給するために用いることができる水素ガス生成装置である。生成された水素ガスの生体への供給手段としては、鼻腔や口腔から水素ガスを吸入することによる供給、皮膚や臓器へ水素ガスを曝露することによる供給、皮膚や臓器へ水素ガスを吹込むことによる供給、液状薬剤や臓器保存液などのような、生体に適用されることを前提とした生体適用液へ水素ガスを曝露することによる供給、生体適用液へ水素ガスを吹込むことによる供給、生体を保存する容器又は回路の外側から水素ガスを拡散させることによる供給などが含まれる。ただし、本発明は、上述したとおり水分に対して脆弱な水素ガス濃度検出センサを用いることなく、生成された水素ガスの濃度を正確に提示することができる水素ガス生成装置を提供することを目的とすることから、生成された水素ガスの用途については何ら限定されることはない。
図1は、本発明に係る水素ガス生成装置1の一実施の形態を示す全体構成図である。本実施形態の水素ガス生成装置1は、電解槽2と、被電解水Wを貯留するタンク6と、電解槽2に設けられた一対の電極板23,24に直流電圧を印加する電源3と、生成した水素ガスを希釈する希釈ガスを導入する希釈器4と、陰極となる電極板23又は24に付与される電気量を検出する電気量検出器51と、希釈器4による希釈ガスの流量を検出する流量検出器52と、希釈された水素ガスの温度を検出する温度検出器53と、希釈された水素ガスの濃度cを演算する演算器5と、演算器5により演算された水素ガスの濃度cを提示する提示器54と、タンクに貯留された被電解水の電気抵抗値を検出する抵抗検出器55と、を備える。
電解槽2は、筐体20、この筐体20内に形成され被電解水Wが導入される第1室21、筐体20内に第1室21とは別に設けられた第2室22、筐体20内の第1室21と第2室22との間に設けられた隔膜25、及び第1室21及び第2室22のそれぞれに設けられた一対の電極板23,24、を含んで構成されている。筐体20は、プラスチックなどの電気絶縁性材料により形成され、後述する被電解水入口201、ガス出口202、希釈ガス入口203及び混合ガス出口204を除き、水密及び気密の状態が維持されるように構成されている。
筐体20の内部は、隔膜25により第1室21と第2室22とに仕切られている。また本実施形態の一対の電極板23,24は、いずれも隔膜25に接触して設けられている。そして、被電解水Wが導入される第1室21に設けられた電極板23には、直流電源の陽極(+)が接続され、第2室22に設けられた電極板24には直流電源の陰極(−)が接続されている。以下において、陽極に接続された電極板を陽極板、陰極に接続された電極板を陰極板とも称する。図1に示す例においては、第1室21に陽極板23が設けられ、第2室22に陰極板24が設けられている。
本実施形態の隔膜25としては、水素イオンは透過させる一方で水酸イオンは透過させない陽イオン交換膜を用いることが望ましい。また、イオン伝導性、物理強度、ガスバリア性、化学的安定性、電気化学的安定性、熱的安定性等の諸要因を考慮すると、電解質基としてスルホン酸基を備えた全フッ素系スルホン酸膜を好適に使用できる。このような膜としては、スルホン酸基を有するパーフルオロビニルエーテルとテトラフルオロエチレンとの共重合体膜であるナフィオン膜(登録商標、デュ・ポン社製)、フレミオン膜(登録商標、旭硝子社製)、アシプレックス膜(登録商標、旭化成社製)などが挙げられる。
また、本実施形態の一対の電極板23,24は、たとえば、チタン板を基材とし、白金、イリジウム、パラジウムなどの群から選ばれる1種又は2種以上の貴金属膜を被覆したものを用いることができる。ただし、これにのみ限定されるものではなく、たとえば無垢のステンレス板を用いてもよい。なお、第1室21に設けられた陽極板23は、必ずしも隔膜25に接触させて設ける必要はなく、隔膜25から所定の距離をあけて設けられていてもよい。また、第2室22に設けられた陰極板24は、隔膜25に接触して設けられているが、隔膜25と陰極板24との間に水膜が形成される程度に接触していればよいので、必ずしも圧着されている必要はない。
電源3は、商用交流電源などに接続されるコンセント31と、この商用交流電流を直流電流に変換するAC/DCコンバータ32とを含んで構成されている。ただし、ポータブルな(どこにでも持ち運びが可能な)水素ガス生成装置1を提供するために、電源3として、コンセント31及びAC/DCコンバータ32に代えて、一次電池又は二次電池などの直流電源を用いることもできる。本実施形態の水素ガス生成装置1では、AC/DCコンバータ32と陰極板24とを接続する電線に電気量検出器51である電流計が設けられている。
被電解水Wが投入されるタンク6は、電解槽2より鉛直方向の上側に設置され、タンク6の底面に設けられた被電解水出口61と、第1室21の下部に設けられた被電解水入口201とがホース62により接続され、第1室21の上部に設けられたガス出口202と、タンク6に設けられたガス入口63とがホース64により接続されている。そして、ガス入口63は、タンク6の内部においてタンク6の底面より鉛直上方に起立して延在するガス排出塔65に連通し、ガス排出塔65の先端は開口している。また、被電解水出口61と被電解水入口201とを接続するホース62の途中には三方弁66が設けられ、その一つにドレイン管67が接続されている。ドレイン管67は、第1室21に導入された被電解水Wを廃棄するためのものである。なお、第1室21の上部に設けられたガス出口202と、タンク6に設けられたガス入口63とをホース64により接続することは必ずしも必須ではなく、タンク6に投入可能な被電解水Wの容積を第1室21の容積以下にし、第1室21のガス出口202を当該第1室21の天井面に形成してもよい。
本実施形態の水素ガス生成装置1の電解槽2は、第1室21にのみ被電解水Wを導入し、第2室22には被電解水Wを導入しないで空気室とするが、第1室21に被電解水Wを導入する場合は、三方弁66を被電解水出口61と被電解水入口201とが連通する位置に回動した状態でタンク6に被電解水Wを投入する。これにより、タンクに投入された被電解水Wは、自重によってホース62を通って第1室21に至り、当該第1室21に被電解水Wが満たされる。このとき、第1室21内の空気はホース64を通ってガス排出塔65から排出されるので、タンク6内の被電解水Wは円滑かつ短時間で第1室21に満たされることになる。また、タンク6から第1室21に導入される被電解水Wの量が第1室21の容積以上であっても、筐体20内に漏洩することがなく、余分な被電解水Wはタンク6へ戻すことができる。さらに、第1室21が被電解水Wで満たされたのち、一対の電極板23,24に直流電流を流すと、第1室21の陽極板23の表面から酸素ガスが生成されるが、この酸素ガスはホース64を通ってガス排出塔65から排出される。したがって、第1室21は、電解中においても被電解水Wにより満たされるので、陽極板23の有効面積が減少することがなく、水素ガスの生成効率が高くなるという効果がある。
本実施形態の水素ガス生成装置1に用いられる被電解水Wは、水の電気分解反応によって陰極板24に水素ガスを生成させることができる水であり、水道水、浄水、精製水、イオン交換水、RO水、蒸留水などが含まれる。被電解水Wは、カルシウムイオンやマグネシウムイオンなど電解質を適宜含有してもよい。ただし、電気分解時に水素ガス及び酸素ガス以外の余分なガスを発生させないため、イオン交換水や精製水など、水素イオン及び水酸イオン以外のイオンを含まない純水に、人工的に水溶性の化合物を添加して被電解水とすることが望ましい。特に塩素ガスは、基本的に生体にとって有益でないとされているため、本実施形態の水素ガス生成装置1に用いられる被電解水は、塩素イオンの除去処理が施されていることが望ましく、同様に、水素ガスと希釈用ガスを含む混合ガスにおける塩素ガス濃度も低ければ低いほど望ましい。水素ガスと希釈用ガスを含む混合ガスにおける塩素ガス濃度は、好ましくは1ppm以下、より好ましくは0.5ppm以下、さらに好ましくは0.1ppm以下である。さらに言えば、PO4 3−、SO4 2−、NO3 −など、水に溶解した際に水酸化物イオンよりイオン化傾向の高い陰イオンを溶出する水溶性化合物が含まれた水(水自体は、事前にイオンの除去処理が行われていることが望ましい)を電気分解するのであれば、陰イオンのガス化よりも、水酸化物イオンが電子を放出しつつ酸素O2を発生させる反応が優先されるため、気層部に余分なガスを放出するおそれが少ない。
こうした被電解水Wの種類と被電解水Wの水位を検出するために、タンク6の底部には、たとえば白金メッキが施された一対の電極からなる抵抗検出器55,55が設けられ、タンク6に貯留された被電解水Wの電気抵抗値を検出する。そして、演算器5により一対の抵抗検出器55,55に検出用電圧が印加され、このとき流れる電流を演算器5により検出することで被電解水Wの電気抵抗値を検出する。水素イオン及び水酸イオン以外のイオンを含まない純水の電気抵抗値(≒2.5×105Ωm)は、これ以外の電解性イオンを含む水の電気抵抗値に比べて大きいことから、演算器5により検出された被電解水Wの電気抵抗値が純水の電気抵抗値に比べて小さい場合には、タンク6に投入された水が純水ではないと判定し、電源3から一対の電極板23,24への直流電圧の印加を禁止するか、又は被電解水Wが純水でない旨を表示または音声などで喚起してもよい。また同様に、タンク6に投入された水が第1室21を満たすだけの充分な量ではなく、又はタンク6に水が投入されていない場合のように、一対の抵抗検出器55,55により検出される媒体が空気である場合には、純水の電気抵抗値に比べてさらに大きい(≒1015Ωmオーダ)ことから、演算器5により検出された被電解水Wの電気抵抗値が純水の電気抵抗値に比べて著しく大きい場合には、タンク6に水が投入されていないと判定し、電源3から一対の電極板23,24への直流電圧の印加を禁止するか、又は被電解水Wが投入されていない旨を表示または音声などで喚起してもよい。
電解槽2の第2室22の上部には、希釈ガス入口203が形成され、第2室22の下部には混合ガス出口204が形成されている。希釈ガス入口203は、ホース41を介して希釈器4に接続され、このホース41の途中に流量検出器52が設けられている。希釈器4は、陰極となる電極板23又は24が設けられた第1室21又は第2室22(図1に示す実施形態では第2室)に希釈ガスを導入するエアポンプからなり、吸込み口42から吸い込んだ周囲の空気は、エアポンプによりホース41へ圧送され、流量検出器52を通って第2室22へ案内される。なお、希釈器4はエアポンプに限らずファンなどを用いてもよい。流量検出器52は、希釈器4から、陰極となる電極板23又は24が設けられた第1室21又は第2室22(図1に示す実施形態では第2室)に導入された希釈ガスの単位時間当たりの流量を検出する。
希釈器4により、希釈ガス入口203から第2室22に導入された希釈ガス(空気)は、第2室22の上部から下部へ流下し、ここで陰極板24の表面近傍に生成した水素ガスと混合しながら混合ガス出口204から排出される。本実施形態では、第2室22の上部に希釈ガス入口203を設け、第2室22の下部に混合ガス出口204を設けているので、陰極板24の表面全体に希釈ガスが行き渡り、生成した水素ガスが第2室22に滞留することなく混合ガス出口204から排出される。なお、第2室22の下部に希釈ガス入口203を設け、第2室22の上部に混合ガス出口204を設けてもよい。ただし、第2室22には、陰極板24と隔膜25との間から水滴が僅かに漏洩するので、第2室22の下部に混合ガス出口204を設け、混合ガスと共にこの水滴をホース71を介して気液分離器7に導くようにしている。ちなみに、気液分離器7はポット状筐体を有し、水素と空気の混合ガスは上部の蓋からホース72を介してマスク又はカニューラ73に圧送されるが、第2室22で生じた水滴は気液分離器7の底部に溜まることになる。
演算器5は、電気量検出器51により検出された電気量It及び流量検出器52により検出された時間t当たりの流量Qから、希釈された水素ガスの濃度cを演算する。また、演算器5は、演算により求めた水素ガスの濃度cを、セブンセグメントディジタル表示器などの提示器54に表示する。なお、図1に示す提示器54は、視覚により認識される表示器であるが、スピーカなど聴覚により濃度cを喚起するものであってもよい。また、図1に示すように、第2室22に温度センサからなる温度検出器53を設け、当該温度検出器53により検出された混合ガスの温度Tを、上記電気量検出器51により検出された電気量It及び流量検出器52により検出された流量Qに加え、これら3つの検出要素から希釈された水素ガスの濃度cを演算してもよい。
また、演算器5は、演算された水素ガス濃度cが、爆燃下限値又は爆轟下限値を超えた場合には、提示器54によりその旨を提示するか又は電源3から一対の電極板23,24への直流電圧の印加を禁止してもよい。
次に、演算器5により演算される水素と空気の混合ガスの濃度c(体積%)の算出根拠について説明する。図1の水素ガス生成装置1において、陰極板24の表面においては下記式(1)、陽極板の表面においては、下記式(2)の化学反応が生じる。
[数1]
2H2O+2e−→H2+2OH− …式(1)
2OH−→H2O+O2/2+2e− …式(2)
[数1]
2H2O+2e−→H2+2OH− …式(1)
2OH−→H2O+O2/2+2e− …式(2)
ファラデーの電気分解の第二法則によると、1グラム当たりの等量の物質を析出させるのに必要な電気量は物質の種類によらず一定である。すなわち、物質量をn(mol),質量をm(g),分子量をM(g/mol),電流をI(A),電流が流れた時間をt(秒),イオン価数をz,ファラデー定数をF(=9.65×104(C/mol)とすると、下記式(3)が成立する。
[数2]
n=m/M=It/zF …式(3)
[数2]
n=m/M=It/zF …式(3)
つまり、物質量n=1molの水素を生成するために必要とされる電気量Itは、It=nzFであり、水素のイオン価数z=1であるから、9.65×104Cである。
上記式(1)のとおり、陰極板24の表面においては、2molの電子e−で1molの水素ガスH2が生成する。また、アボガドロの法則によれば、同一圧力、同一温度、同一体積のすべての種類の気体には同じ数の分子が含まれるから、温度が0℃、圧力が1気圧の標準状態においては、水素ガス1molの占める体積は22.4リットルである。
したがって、1mol,22.4リットルの水素ガスを生成するためには、上記ファラデーの電気分解の第二法則から、2×9.65×104Cの電気量が必要となる。これを換言すれば、1クーロンの電気量で(22.4リットル/2×9.65×104C=)1.16×10−4リットルの水素ガス(0℃)が生成する。
ここで、気体の状態方程式によれば、気体の圧力P(atm)、気体が占める体積V(リットル)、気体の物質量n(mol)、気体定数R(=0.082)、気体の絶対温度T(K)とすると、PV=nRTであるから、0℃の状態に対して温度1deg当たり1/273リットルずつ体積が増減する。
以上により、陰極板24に付与された電気量It(C)、生成された水素ガスの体積(リットル)、水素ガスの温度Δt(0℃からの差分deg)とすると、水素ガスの生成体積Vは、V=It×1.16×10−4×(1+Δt/273)となる。さらに、この陰極板24の表面において生成した体積V(リットル/秒)の水素ガスが、体積V1(リットル/秒)の希釈ガスによって希釈されることから、当該希釈された水素ガスの濃度c(体積%)は、(V/V1)×100で求められる。よって、陰極板24に付与された電気量It、希釈ガスの単位時間当たりの流量(リットル/秒)及び希釈された水素ガスの温度Δt(0℃との差温,ゼロ、プラス又はマイナスの値)を検出すれば、希釈された水素ガスの濃度cを演算により求めることができる。なお、電源3から陰極板24に付与される電気量Itが固定した値に設定されている場合は、電気量Itを検出する電流計51などを設けることなく、流量計52により検出される希釈ガスの単位時間当たりの流量(リットル/秒)のみから希釈された水素ガスの濃度c(体積%)を演算してもよい。逆に、希釈器4から供給される希釈ガスの単位時間当たりの流量(リットル/秒)が固定した値に設定されている場合は、希釈ガスの単位時間当たりの流量(リットル/秒)を検出する流量計52などを設けることなく、電流計51により検出される電気量Itのみから希釈された水素ガスの濃度c(体積%)を演算してもよい。さらにこれらの場合に、希釈された水素ガスの温度Δt(0℃との差温,ゼロ、プラス又はマイナスの値)を検出し、これにより希釈された水素ガスの濃度c(体積%)を補正してもよい。また、電源3から陰極板24に付与される電気量It及び希釈器4から供給される希釈ガスの単位時間当たりの流量(リットル/秒)の両方が固定した値に設定されている場合は、上記演算式にて算出される希釈された水素ガスの濃度cを、演算器5によって演算することなく予め求められた固定値としてディスプレイ54に表示してもよい。
ちなみに、希釈された水素ガスの温度Tによる濃度cへの影響は、温度1deg当たり1/273リットル(≒±0.4%の誤差)であるから、目的とする濃度cの精度、すなわち提示器54に提示するべき濃度cがこの誤差ほど必要でなければ、温度tをたとえば15〜25℃程度の標準温度の一定値とし、電気量Itとこの時間t当たりの流量Qのみから演算してもよい。
また、電源3から陰極板24に付与される電気量It又は希釈器4から供給される希釈ガスの単位時間当たりの流量(リットル/秒)の少なくともいずれか一方が固定した値に設定されている場合は、固定されていない電気量又は流量の検出値が所定の異常範囲にあるか否かを演算器5を用いて判定する。そして、固定されていない電気量又は流量の検出値が所定の異常範囲にある場合には、演算器5による希釈された水素ガスの濃度cの演算を実行しない指令、ディスプレイ54による表示を行わない指令、ディスプレイ54に異常である旨を表示する指令又は電源3を切断する指令の少なくとも一の指令を出力するようにしてもよい。
また、電源3から陰極板24に付与される電気量It又は希釈器4から供給される希釈ガスの単位時間当たりの流量(リットル/秒)の少なくともいずれか一方が固定した値に設定されている場合は、固定されていない電気量又は流量の検出値が所定の異常範囲にあるか否かを演算器5を用いて判定する。そして、固定されていない電気量又は流量の検出値が所定の異常範囲にある場合には、演算器5による希釈された水素ガスの濃度cの演算を実行しない指令、ディスプレイ54による表示を行わない指令、ディスプレイ54に異常である旨を表示する指令又は電源3を切断する指令の少なくとも一の指令を出力するようにしてもよい。
図2は、本発明に係る水素ガス生成装置の他の実施の形態を示す要部構成図である。本実施形態の電解槽2は、3対の電極板23,24及び隔膜25を含み、3つの陽極板23は直列に接続され、3つの陰極板も直列に接続されている。そして、第1室21には、3つの陽極板23が設けられ、第2室22には、3つの陰極板24が設けられている。なお、第1室21と第2室22は筐体20により仕切られている。その他の構成は上述した図1に示す実施形態と同様であるため、その構成及び説明をここに援用して省略するが、このように構成された水素ガス生成装置1においても、上記図1に示す実施形態と同様の手法により、希釈された水素ガスの濃度cを演算器5により演算することができる。
図3は、本発明に係る水素ガス生成装置のさらに他の実施の形態を示す要部構成図である。本実施形態の電解槽2は図1に示すものとほぼ同様の構成であるが、第1室21のみならず第2室22にも被電解水Wが導入される点が相違する。そのため、第2室22に設けられる混合ガス出口204は、当該第2室22の天井面に設けられている。そして、第2室22に導入される被電解水Wは、第2室22の全てを満たすのではなく、第2室22の上部に、陰極板24の表面から生成した水素ガスと、希釈ガス入口203から供給された希釈ガスとが好適に混合し得る程度の空間が形成されるような量だけ導入される。
その他の構成は上述した図1に示す実施形態と同様であるため、その構成及び説明をここに援用して省略するが、このように構成された水素ガス生成装置1においても、上記図1に示す実施形態と同様の手法により、希釈された水素ガスの濃度cを演算器5により演算することができる。
図4は、本発明に係る水素ガス生成装置のさらに他の実施の形態を示す要部構成図である。本実施形態の電解槽2は、上述した図1〜図3に示す実施形態とは異なり、隔膜25を有しない、いわゆる無隔膜電解槽である。このため、電解槽2の筐体20内も、図1〜図3に示すように第1室21と第2室22とには仕切られず、一つの電解室26とされている。また、この一つの電解室26には、一対の電極板23,24が所定の間隔で配置されている。同図に示す例においては、電極板23が陽極板とされ、電極板24が陰極板とされている。なお、一対の電極板23,24によって電解室26内は仕切られていないので、被電解水入口201から電解室26に導入された被電解水Wは、当該電解室26の全体に行き渡る。ただし、図3に示す実施形態と同様に、電解室26に導入される被電解水Wは、電解室26の全てを満たすのではなく、電解室26の上部に、陽極板23課の表面から生成した酸素ガスと、陰極板24の表面から生成した水素ガスと、希釈ガス入口203から供給された希釈ガスとが好適に混合し得る程度の空間が形成されるような量だけ導入される。
そして、本実施形態においては、図1〜図3に示す実施形態と相違し、陰極板の表面から生成し、電解室26の上部の空間に浮上した水素ガスは、希釈ガス入口203から供給された希釈ガスだけでなく、陽極板23の表面から生成して電解室26の上部の空間に浮上した酸素ガスによっても希釈される。このため、上述した演算器5により演算される水素ガスの濃度cは、陰極板24の表面において生成した体積V(リットル/秒)の水素ガスを、体積V1(リットル/秒)の希釈ガス及び陽極板23の表面において生成した体積V2(リットル/秒)の酸素ガスの総和で除した{V/(V1+V2)}×100で求められる。
本発明に係る水素ガス生成装置において、電解槽2にて生成された水素ガスを希釈する位置は、当該電解槽2の内部に限定されない。図5は本発明に係る水素ガス生成装置のさらに他の実施の形態を示す要部構成図である。本実施形態の電解槽2は、図3に示すものと同様の構成を備えるが、希釈器4からの希釈ガスは、第2室22ではなく、第2室22からマスク73に至る間のホース72(ホース71であってもよい)に供給される。すなわち、第2室22にて生成された高濃度の水素ガスは、吸引エアポンプ74によりホース71を介して気液分離器7に至り、ここからホース72によってマスク73に案内されるが、その途中で、希釈器4から空気などの希釈ガスが混合される。なお、希釈器4による気圧がホース72に作用するため、吸引エアポンプ74を省略してもよい。
その他の構成は上述した図3に示す実施形態と殆ど同様であるため、その構成及び説明をここに援用して省略するが、このように構成された水素ガス生成装置1においても、上記図1に示す実施形態と同様の手法により、希釈された水素ガスの濃度cを演算器5により演算することができる。
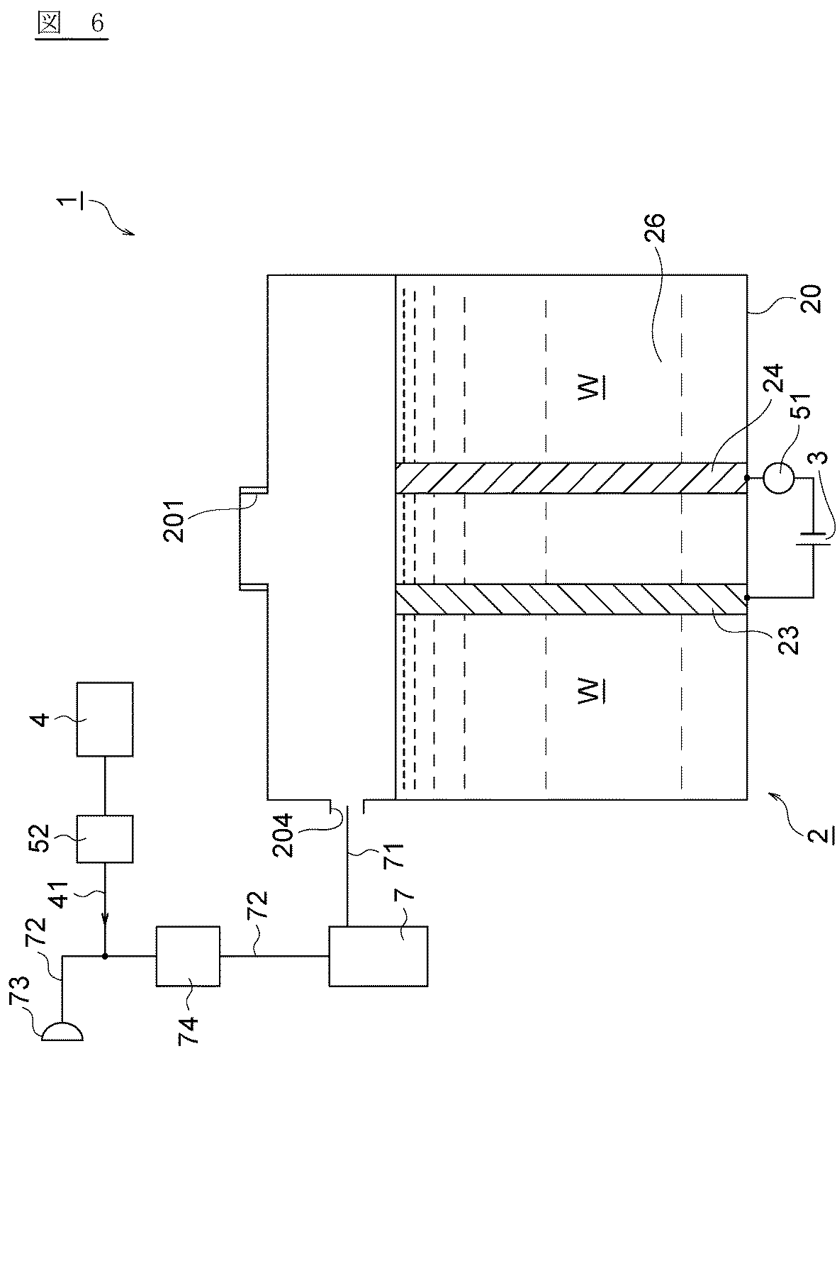
図5に示す実施形態と同様に、図1に示す実施形態や図4に示す実施形態の水素ガス生成装置においても、希釈器4からの希釈ガスを電解槽2ではなく、電解槽2からマスク73に至るホース71又は72に供給することができる。図6は本発明に係る水素ガス生成装置のさらに他の実施の形態を示す要部構成図である。本実施形態の電解槽2は、図4に示すものと同様の構成を備えるが、希釈器4からの希釈ガスは、電解室26ではなく、電解室26からマスク73に至る間のホース72(ホース71であってもよい)に供給される。すなわち、電解室26にて生成された、酸素ガスと水素ガスの混合ガスは、吸引エアポンプ74によりホース71を介して気液分離器7に至り、ここからホース72によってマスク73に案内されるが、その途中で、希釈器4から空気などの希釈ガスが混合される。なお、希釈器4による気圧がホース72に作用するため、吸引エアポンプ74を省略してもよい。
その他の構成は上述した図4に示す実施形態と殆ど同様であるため、その構成及び説明をここに援用して省略するが、このように構成された水素ガス生成装置1においても、上記図1に示す実施形態と同様の手法により、希釈された水素ガスの濃度cを演算器5により演算することができる。
図1〜図6に示す実施形態においては、電気量検出器51により検出された電気量及び流量検出器52により検出された流量から、希釈された水素ガスの濃度cを演算器5により演算するが、電気量検出器51による電気量の検出に代えて、陰極板24の表面から生成された水素ガスの流量を計測してもよい。すなわち、水素を含むガスの流量及び水素を含むガスを希釈する希釈ガスの流量から、希釈された水素ガスの濃度cを演算器5によって演算し、この演算結果を提示器54に提示してもよい。
図7は本発明に係る水素ガス生成装置のさらに他の実施の形態を示す要部構成図である。本実施形態の電解槽2は、図5に示すものと同様の構成を備えるが、電源3の回路に電気量検出器51が設けられていない点と、吸引エアポンプ74に代えて流量検出器75が設けられている点が相違する。その他の構成は上述した図5に示す実施形態と殆ど同様であるため、その構成及び説明をここに援用して省略する。
このように構成された水素ガス生成装置1においては、第2室22の陰極板24の表面から生成された水素ガスは、ホース71を介して気液分離器7に案内され、ここで水素ガスに含まれた水分が除去される。そして、さらにホース72を介してマスク又はカニューラ73に供給される途中で、希釈器4からの希釈ガスと混合し、希釈された水素ガスがマスク又はカニューラ73に供給される。このとき、流量検出器75により水素ガスの流量が検出され、流量検出器52により希釈ガスの流量が検出されるので、これらの比率を演算器5により演算することで、希釈された水素ガスの濃度cを求めることができる。ちなみに、水素ガスの流量を検出する流量検出器75と空気などの希釈ガスの流量を検出する流量検出器52は、ガス種に応じた流量計を選定する必要がある。
図8は本発明に係る水素ガス生成装置のさらに他の実施の形態を示す要部構成図である。本実施形態の電解槽2は、図6に示すものと同様の構成を備えるが、電源3の回路に電気量検出器51が設けられていない点と、吸引エアポンプ74に代えて流量検出器75が設けられている点が相違する。その他の構成は上述した図6に示す実施形態と殆ど同様であるため、その構成及び説明をここに援用して省略する。
このように構成された水素ガス生成装置1においては、電解室26の陰極板24の表面から生成された水素ガスと陽極板23の表面から生成された酸素ガスは、ホース71を介して気液分離器7に案内され、ここで水素ガス及び酸素ガスに含まれた水分が除去される。そして、さらにホース72を介してマスク又はカニューラ73に供給される途中で、希釈器4からの希釈ガスと混合し、希釈された水素ガスがマスク又はカニューラ73に供給される。このとき、流量検出器75により水素ガスを含むガスの流量が検出され、流量検出器52により希釈ガスの流量が検出されるので、これらの比率を演算器5により演算することで、希釈された水素ガスの濃度cを求めることができる。ちなみに、本実施形態においては、電解室26に生成されるガスは水素だけでなく酸素も含んだガスであるが、上述した式(1)及び式(2)から明らかなように、酸素ガスは水素ガスに対して1/2モルが生成されるので、流量検出器75により検出された流量のうち、2/3が水素ガス、1/3が酸素ガスとなる。
以下、本発明の実施例を説明する。なお、本願において特に断りがない場合は、各種物性値を計測するのに用いた各種計器類は、水素ガス濃度計が「エフアイエス社製EVM−HY01−H」、電流計が「クランプAC/DCハイテスタ3265(日置電機社製)」である。
[実施例1]
図1に示す水素ガス生成装置1の第1室21に純水を満たし、陽極板23、陰極板24としてこれら一対の電極板に4Aの電流が流れるように印加電圧を調節し、この電気分解と同時に希釈器4からの空気の供給量を1.5±0.1リットル/分として水素ガスを空気で希釈した。雰囲気温度を測定したところ25℃であった。また、一対の電極板に流れる電流を5A,6A、希釈ガスの供給量2.0±0.1リットル/分,2.5±0.1リットル/分とし対外は同様の条件で水素ガスを希釈した。これら一対の電極板に流れた電気量と希釈ガスの流量と雰囲気温度から、上述した演算手法により希釈された水素ガスの濃度cを演算により求めたところ、表1に示す結果となった。
図1に示す水素ガス生成装置1の第1室21に純水を満たし、陽極板23、陰極板24としてこれら一対の電極板に4Aの電流が流れるように印加電圧を調節し、この電気分解と同時に希釈器4からの空気の供給量を1.5±0.1リットル/分として水素ガスを空気で希釈した。雰囲気温度を測定したところ25℃であった。また、一対の電極板に流れる電流を5A,6A、希釈ガスの供給量2.0±0.1リットル/分,2.5±0.1リットル/分とし対外は同様の条件で水素ガスを希釈した。これら一対の電極板に流れた電気量と希釈ガスの流量と雰囲気温度から、上述した演算手法により希釈された水素ガスの濃度cを演算により求めたところ、表1に示す結果となった。
[比較例1]
実施例1において、希釈された水素ガスの濃度cを、水素ガス濃度計「エフアイエス社製EVM−HY01−H」を用いて測定したところ、表1に示す結果となった。
実施例1において、希釈された水素ガスの濃度cを、水素ガス濃度計「エフアイエス社製EVM−HY01−H」を用いて測定したところ、表1に示す結果となった。
表1に示す結果から、実施例1のように演算により求められた水素ガス濃度cと、水素ガス濃度計を用いて測定された水素ガス濃度cとは、0.01〜0.22体積%の差しか観察されず、市販の水素ガス濃度計の検出誤差が±0.1体積%程度であることを考慮すれば、本実施形態による水素ガス濃度cの検出精度は、充分に使用に値するものと考えられる。またこれらの例において、流量又は電解電流のいずれか一方が固定された値である場合でも、他方の検出値から演算される水素ガス濃度cと、水素ガス濃度計を用いて測定された水素ガス濃度cとは、0.01〜0.22体積%の差しか観察されない。
1…水素ガス生成装置
2…電解槽
20…筐体
201…被電解水入口
202…ガス出口
203…希釈ガス入口
204…混合ガス出口
21…第1室
22…第2室
23…陽極板(電極板)
24…陰極板(電極板)
25…隔膜
26…電解室
3…電源
31…コンセント
32…AC/DCコンバータ
4…希釈器
41…ホース
42…吸込み口
5…演算器(演算器,判定器,制御器)
51…電流計(電気量検出器)
52…流量計(流量検出器)
53…温度センサ(温度検出器)
54…ディスプレイ(提示器)
55…抵抗検出器
6…タンク
61…被電解水出口
62…ホース
63…ガス入口
64…ホース
65…ガス排出塔
7…気液分離器
71,72…ホース
73…マスク
74…吸引エアポンプ
75…流量計(流量検出器)
W…被電解水
2…電解槽
20…筐体
201…被電解水入口
202…ガス出口
203…希釈ガス入口
204…混合ガス出口
21…第1室
22…第2室
23…陽極板(電極板)
24…陰極板(電極板)
25…隔膜
26…電解室
3…電源
31…コンセント
32…AC/DCコンバータ
4…希釈器
41…ホース
42…吸込み口
5…演算器(演算器,判定器,制御器)
51…電流計(電気量検出器)
52…流量計(流量検出器)
53…温度センサ(温度検出器)
54…ディスプレイ(提示器)
55…抵抗検出器
6…タンク
61…被電解水出口
62…ホース
63…ガス入口
64…ホース
65…ガス排出塔
7…気液分離器
71,72…ホース
73…マスク
74…吸引エアポンプ
75…流量計(流量検出器)
W…被電解水
Claims (10)
- 筐体、前記筐体内に形成され被電解水が導入される電解室、前記電解室に設けられた少なくとも一対の電極板、及び前記電解室にて生成された水素を含むガスを導出するガス出口を含む電解槽と、
前記一対の電極板に直流電圧を印加する電源と、
前記電極板に付与される電気量を検出する電気量検出器又は前記水素を含むガスを希釈する希釈ガスの流量を検出する流量検出器の少なくともいずれか一方と、
前記電気量検出器により検出された電気量又は前記流量検出器により検出された流量の少なくともいずれか一方の検出値が所定の異常範囲にあるか否かを判定する判定器と、
前記水素を含むガスの濃度を提示する提示器と、
前記電気量又は前記流量の検出値が前記所定の異常範囲にある場合には、前記提示器に異常である旨を表示する指令、前記提示器に濃度表示を行わない指令又は前記電源を切断する指令の少なくとも一の指令を出力する制御器と、を備える水素ガス生成装置。 - 筐体、前記筐体内に形成され被電解水が導入される電解室、前記電解室に設けられた少なくとも一対の電極板、及び前記電解室にて生成された水素を含むガスを導出するガス出口を含む電解槽と、
前記一対の電極板に直流電圧を印加する電源と、
前記電極板に付与される電気量を検出する電気量検出器又は前記水素を含むガスを希釈する希釈ガスの流量を検出する流量検出器のいずれか一方と、
前記電気量検出器により検出された電気量又は前記流量検出器により検出された流量のいずれか一方から、前記希釈された水素ガスの濃度を演算する演算器と、
前記演算器により演算された水素ガスの濃度を提示する提示器と、
前記電気量又は前記流量の検出値が所定の異常範囲にある場合には、前記提示器に異常である旨を表示する指令、前記演算器による演算を実行しない指令、前記提示器に濃度表示を行わない指令又は前記電源を切断する指令の少なくとも一の指令を出力する制御器と、を備える水素ガス生成装置。 - 筐体、前記筐体内に形成され被電解水が導入される電解室、前記電解室に設けられた少なくとも一対の電極板、及び前記電解室に水素ガスを希釈する希釈ガスを導入する希釈ガス入口を含む電解槽と、
前記一対の電極板に直流電圧を印加する電源と、
前記電極板に付与される電気量を検出する電気量検出器又は前記希釈ガスの流量を検出する流量検出器のいずれか一方と、
前記電気量検出器により検出された電気量又は前記流量検出器により検出された流量のいずれか一方から、前記希釈された水素ガスの濃度を演算する演算器と、
前記演算器により演算された水素ガスの濃度を提示する提示器と、
前記電気量又は前記流量の検出値が所定の異常範囲にある場合には、前記提示器に異常である旨を表示する指令、前記演算器による演算を実行しない指令、前記提示器による濃度表示を行わない指令又は前記電源を切断する指令の少なくとも一の指令を出力する制御器と、を備える水素ガス生成装置。 - 筐体、前記筐体内に形成され被電解水が導入される第1室、前記筐体内に前記第1室とは別に設けられた第2室、前記筐体内の前記第1室と前記第2室との間に設けられた隔膜、及び前記第1室及び前記第2室のそれぞれに設けられた一対の電極板、を含む電解槽と、
前記被電解水を貯留するタンクと、
前記一対の電極板に直流電圧を印加する電源と、
陰極となる電極板が設けられた前記第1室又は前記第2室に、生成した水素ガスを希釈する希釈ガスを導入する希釈器と、
前記陰極となる電極板に付与される電気量を検出する電気量検出器又は前記希釈器による希釈ガスの流量を検出する流量検出器のいずれか一方と、
前記電気量検出器により検出された電気量又は前記流量検出器により検出された流量のいずれか一方から、前記希釈された水素ガスの濃度を演算する演算器と、
前記演算器により演算された水素ガスの濃度を提示する提示器と、
前記電気量又は前記流量の検出値が所定の異常範囲にある場合には、前記提示器に異常である旨を表示する指令、前記演算器による演算を実行しない指令、前記提示器による濃度表示を行わない指令又は前記電源を切断する指令の少なくとも一の指令を出力する制御器と、を備える水素ガス生成装置。 - 希釈された水素ガスの温度を検出する温度検出器をさらに備え、
前記演算器は、前記電気量検出器により検出された電気量又は前記流量検出器により検出された流量のいずれか一方及び前記温度検出器により検出された温度から、前記希釈された水素ガスの濃度を演算する請求項2〜4のいずれか一項に記載の水素ガス生成装置。 - 前記タンクに貯留された被電解水の電気抵抗値を検出する抵抗検出器をさらに備え、
前記演算器は、前記抵抗検出器により検出された電気抵抗値が、所定範囲以下又は所定範囲以上である場合には、前記電源から前記一対の電極板への直流電圧の印加を禁止する請求項4に記載の水素ガス生成装置。 - 前記第1室に設けられた電極板に前記直流電圧の陽極が接続され、前記第2室に設けられた電極板に前記直流電圧の陰極が接続され、
前記一対の電極板のそれぞれは、前記隔膜に接触して設けられ、
前記第1室にのみ前記被電解水が導入される請求項4又は6に記載の水素ガス生成装置。 - 前記タンクは、前記電解槽より鉛直方向の上側に設置され、
前記タンクの底面に設けられた被電解水出口と、前記第1室の下部に設けられた被電解水入口とが接続され、
前記第1室の上部に設けられたガス出口と、前記タンクに設けられたガス入口とが接続されている請求項7に記載の水素ガス生成装置。 - 希釈された水素ガスを導出する混合ガス出口が、前記陰極となる電極板が設けられた前記第1室又は前記第2室の下部に設けられ、
前記混合ガス出口に気液分離器が接続され、
前記気液分離器を介して目的とする部位に前記希釈された水素ガスを供給する請求項7に記載の水素ガス生成装置。 - 前記演算器は、演算された水素ガス濃度が、爆燃下限値又は爆轟下限値を超えた場合には、前記提示器によりその旨を提示するか又は前記電源から前記一対の電極板への直流電圧の印加を禁止する請求項2〜4のいずれか一項に記載の水素ガス生成装置。
Priority Applications (6)
| Application Number | Priority Date | Filing Date | Title |
|---|---|---|---|
| JP2016072956A JP2017179556A (ja) | 2016-03-31 | 2016-03-31 | 水素ガス生成装置 |
| TW105112229A TWI592518B (zh) | 2015-08-11 | 2016-04-20 | 氫氣生成裝置 |
| US15/134,789 US10435798B2 (en) | 2015-08-11 | 2016-04-21 | Hydrogen gas generator |
| DE102016109569.9A DE102016109569B4 (de) | 2015-08-11 | 2016-05-24 | Wasserstoffgaserzeuger |
| CN201610363806.6A CN106435639B (zh) | 2015-08-11 | 2016-05-27 | 氢气生成装置 |
| GB1613734.1A GB2544147B (en) | 2015-08-11 | 2016-08-10 | Hydrogen gas generator |
Applications Claiming Priority (1)
| Application Number | Priority Date | Filing Date | Title |
|---|---|---|---|
| JP2016072956A JP2017179556A (ja) | 2016-03-31 | 2016-03-31 | 水素ガス生成装置 |
Publications (1)
| Publication Number | Publication Date |
|---|---|
| JP2017179556A true JP2017179556A (ja) | 2017-10-05 |
Family
ID=60005020
Family Applications (1)
| Application Number | Title | Priority Date | Filing Date |
|---|---|---|---|
| JP2016072956A Pending JP2017179556A (ja) | 2015-08-11 | 2016-03-31 | 水素ガス生成装置 |
Country Status (1)
| Country | Link |
|---|---|
| JP (1) | JP2017179556A (ja) |
Cited By (3)
| Publication number | Priority date | Publication date | Assignee | Title |
|---|---|---|---|---|
| JP2020071064A (ja) * | 2018-10-29 | 2020-05-07 | 株式会社グッドマン | 漏水探索装置および漏水探索方法 |
| JP2020093950A (ja) * | 2018-12-12 | 2020-06-18 | 東洋エンジニアリング株式会社 | 水素製造装置および水素製造方法 |
| JP7683838B1 (ja) * | 2025-02-21 | 2025-05-27 | 株式会社Cnb医薬研究所 | 水素発生器 |
-
2016
- 2016-03-31 JP JP2016072956A patent/JP2017179556A/ja active Pending
Cited By (5)
| Publication number | Priority date | Publication date | Assignee | Title |
|---|---|---|---|---|
| JP2020071064A (ja) * | 2018-10-29 | 2020-05-07 | 株式会社グッドマン | 漏水探索装置および漏水探索方法 |
| JP7103641B2 (ja) | 2018-10-29 | 2022-07-20 | 株式会社グッドマン | 漏水探索装置および漏水探索方法 |
| JP2020093950A (ja) * | 2018-12-12 | 2020-06-18 | 東洋エンジニアリング株式会社 | 水素製造装置および水素製造方法 |
| JP7219077B2 (ja) | 2018-12-12 | 2023-02-07 | 東洋エンジニアリング株式会社 | 水素製造装置および水素製造方法 |
| JP7683838B1 (ja) * | 2025-02-21 | 2025-05-27 | 株式会社Cnb医薬研究所 | 水素発生器 |
Similar Documents
| Publication | Publication Date | Title |
|---|---|---|
| JP5900688B1 (ja) | 水素ガス生成装置 | |
| US10435798B2 (en) | Hydrogen gas generator | |
| KR101511008B1 (ko) | 생체용 고농도 수소 가스 공급 장치 | |
| TWI494144B (zh) | High concentration hydrogen supply device for living body | |
| JP2013249531A (ja) | 生体用水素ガス供給装置 | |
| AU2017263002B2 (en) | Hypoxia training device | |
| JP2017179556A (ja) | 水素ガス生成装置 | |
| JP6667873B2 (ja) | 生体用水素ガス供給装置 | |
| JP6861550B2 (ja) | 水素混合ガス生成装置、及び水素混合ガスの生成方法 | |
| CN106698602A (zh) | 一种电解水杀菌装置及杀菌方法 | |
| JP5100911B1 (ja) | 生体用高濃度水素ガス供給装置 | |
| JP2021193212A (ja) | 水素ガス生成装置 | |
| HK1235836A (en) | Hydrogen gas generator | |
| HK1235836A1 (en) | Hydrogen gas generator | |
| US20240238550A1 (en) | Method and system for generating a gas mixture | |
| US20240009419A1 (en) | Gas supply apparatus and gas supply method | |
| KR20170127372A (ko) | 수소 함유 액체의 수소 농도를 구하는 방법 및 수소 함유 액체의 생성 장치 | |
| JPH11192484A (ja) | 電解装置 | |
| HK1204346B (en) | High-concentration hydrogen gas supply device for living bodies | |
| JPH11197668A (ja) | 電解水生成装置及びpH値推定方法 | |
| EP4435149A3 (en) | Carbon dioxide electrolytic device and method of electrolyzing carbon dioxide | |
| KR20150101134A (ko) | 수소 연료 전지를 이용한 자가발전이 가능한 간이 폐활량 측정기. |
