JP2015114289A - 電動機巻線の繰り返しインパルス部分放電試験方法およびそのための装置 - Google Patents

電動機巻線の繰り返しインパルス部分放電試験方法およびそのための装置 Download PDF

Info

Publication number
JP2015114289A
JP2015114289A JP2013258611A JP2013258611A JP2015114289A JP 2015114289 A JP2015114289 A JP 2015114289A JP 2013258611 A JP2013258611 A JP 2013258611A JP 2013258611 A JP2013258611 A JP 2013258611A JP 2015114289 A JP2015114289 A JP 2015114289A
Authority
JP
Japan
Prior art keywords
winding
partial discharge
impulse
output terminal
voltage
Prior art date
Legal status (The legal status is an assumption and is not a legal conclusion. Google has not performed a legal analysis and makes no representation as to the accuracy of the status listed.)
Granted
Application number
JP2013258611A
Other languages
English (en)
Other versions
JP6110783B2 (ja
Inventor
知巳 池上
Tomomi Ikegami
知巳 池上
哲夫 吉満
Tetsuo Yoshimitsu
哲夫 吉満
孝幸 櫻井
Takayuki Sakurai
孝幸 櫻井
廣瀬 達也
Tatsuya Hirose
達也 廣瀬
聡 廣島
Satoshi Hiroshima
聡 廣島
山本 雄司
Yuji Yamamoto
雄司 山本
洋明 長島
Hiroaki Nagashima
洋明 長島
Current Assignee (The listed assignees may be inaccurate. Google has not performed a legal analysis and makes no representation or warranty as to the accuracy of the list.)
Toshiba Corp
Toshiba Mitsubishi Electric Industrial Systems Corp
Toshiba Industrial Products and Systems Corp
Original Assignee
Toshiba Corp
Toshiba Mitsubishi Electric Industrial Systems Corp
Toshiba Industrial Products and Systems Corp
Priority date (The priority date is an assumption and is not a legal conclusion. Google has not performed a legal analysis and makes no representation as to the accuracy of the date listed.)
Filing date
Publication date
Application filed by Toshiba Corp, Toshiba Mitsubishi Electric Industrial Systems Corp, Toshiba Industrial Products and Systems Corp filed Critical Toshiba Corp
Priority to JP2013258611A priority Critical patent/JP6110783B2/ja
Publication of JP2015114289A publication Critical patent/JP2015114289A/ja
Application granted granted Critical
Publication of JP6110783B2 publication Critical patent/JP6110783B2/ja
Active legal-status Critical Current
Anticipated expiration legal-status Critical

Links

Images

Landscapes

  • Testing Of Short-Circuits, Discontinuities, Leakage, Or Incorrect Line Connections (AREA)
  • Testing Relating To Insulation (AREA)

Abstract

【課題】電動機巻線のインパルス部分放電試験において、部分放電が、巻線と巻線間、あるいはターン間の、いずれで発生したか判断できるようにする。
【解決手段】第1の出力端子16と第2の出力端子17との間に繰り返しインパルス電圧を出力するインパルス電源15を用いて、電動機10の巻線の繰り返しインパルス部分放電特性を試験する。第1の出力端子16を第1の巻線12に接続し、第2の出力端子17を巻線13と巻線14に接続して、巻線間部分放電試験をする場合には、インパルス電源15の出力電圧をそのまま第1の巻線12と巻線13、巻線14の間に印加し、ターン間部分放電試験をする場合には、インパルス電源15の出力電圧を第1の巻線12と巻線13、巻線14の間に印加するとともに、第1および第2の出力端子16、17の間に端子間ダイオード21を接続する。
【選択図】図1

Description

本発明は、電動機巻線の絶縁性能を判定するための繰り返しインパルス部分放電試験方法およびその方法を行うための装置に関する。
電動機をインバータ駆動する際、インバータにおける高速スイッチングに起因したサージ電圧が発生し、これが電動機巻線の絶縁に影響を及ぼすことは、広く知られている。このようなサージ電圧は、インバータサージと呼ばれ、電動機の定格電圧の2倍以上に達することもある。インバータサージが電動機巻線に加わると、巻線の内部や外部において部分放電が発生することが懸念され、こうした部分放電は、巻線を構成するエナメル線の被覆を劣化させる原因となる。被覆が劣化すると、やがては絶縁破壊に至ることから、電動機においては、その巻線にインバータサージが加わったとしても部分放電が発生しないような絶縁設計を行うことが求められている。
従来、電動機巻線の絶縁性能は、交流電圧の印加による部分放電特性、特に部分放電開始電圧に基づいて評価されていた。しかし、交流電圧が印加される場合とサージ電圧が印加される場合とでは、巻線における電位分布が異なるため、インバータ駆動される電動機巻線の絶縁性能は、サージ電圧を模擬した繰り返しインパルス電圧の印加により評価されることが望ましい(非特許文献1)。
繰り返しインパルス電圧を印加して測定される部分放電開始電圧には2通りあり、たとえば10発のインパルスを印加して1発のインパルスで部分放電が発生した時の電圧レベルを部分放電開始電圧(PDIV:Partial Discharge Inception Voltage)と称し、10発のインパルスを印加して5発以上のインパルスで部分放電が発生した場合の電圧レベルを繰り返し部分放電開始電圧(Repetitive Partial Discharge Inception Voltage)と称する。以降、本書で記す部分放電開始電圧はPDIVとRPDIVの両方を含む。
繰り返しインパルスというのは、一定の電圧レベルと所定の繰り返し周波数を備えたインパルス列のことをいい、以降、本書および説明図で記すインパルスは繰り返しインパルスのことを指す。
特開平9−257862公報
平成25年電気学会全国大会講演論文集2−058
図9は、電動機巻線のインパルス部分放電試験における電動機の絶縁性能検査箇所を模式的に示す図である。電動機10の鉄心11のスロット内に、U相巻線12とV相巻線13とW相巻線14とが巻かれている。鉄心11は接地されている。実際の電動機10では、U相巻線12と、V相巻線13あるいはW相巻線14とが重なって配置され、いずれかで接触する箇所が存在する可能性がある。巻線は接地されたスロット内に配置され、1相分の巻線においても、各ターンごとの巻き始めと巻き終わりが接触する可能性がある。したがって、巻線の絶縁性能は、図9に示すように巻線と巻線の間、巻線とアース間、ターン間の3箇所を検査する。
図10は、従来の電動機巻線のインパルス部分放電試験を行うときの配線図であって、特許文献1で提案されている方法を示す。特許文献1では、電動機巻線のインパルス部分放電試験における電動機10のターン間の絶縁性能を検査する場合に、図10に示すように、1相の巻線(たとえばU相巻線12)と他の2相の巻線(たとえばV相巻線13およびW相巻線14)との間に、インパルス電源15によるインパルス電圧を印加する。
このように、ターン間の絶縁性能を検査するにも巻線と巻線の間に電圧を印加しなければならず、部分放電を検出した場合に、その部分放電が、巻線と巻線の間、あるいはターン間の、いずれで発生したか判断がつかないという問題があった。
本発明はかかる課題を解決するためになされたものであって、その目的は、電動機巻線の絶縁性能を判定するためのインパルス部分放電試験において、部分放電を検出した場合に、その部分放電が、巻線と巻線の間、あるいはターン間の、いずれで発生したか判断できるようにすることにある。
上記課題を解決するために、本発明に係る電動機巻線の繰り返しインパルス部分放電試験方法は、第1および第2の出力端子を有してこれら第1の出力端子と第2の出力端子との間にインバータサージを模擬した繰り返しインパルス電圧を出力するインパルス電源を用いて、第1の巻線を含む複数の巻線を有する電動機の巻線の繰り返しインパルス部分放電特性を試験する方法であって、前記第1の出力端子を前記第1の巻線に接続し、前記第2の出力端子を前記第1の巻線と異なる巻線に接続して、前記第1の巻線と第1の巻線と異なる巻線の間の放電試験である巻線間部分放電試験をする場合には、前記インパルス電源の出力電圧をそのまま前記第1の巻線と第1の巻線と異なる巻線の間に印加し、前記第1の巻線のターン間の放電試験であるターン間部分放電試験をする場合には、前記インパルス電源の出力電圧を前記第1の巻線と第1の巻線と異なる巻線の間に印加するとともに、前記第1および第2の出力端子の間に端子間ダイオードを接続すること、を特徴とする。
また、本発明に係る電動機巻線の繰り返しインパルス部分放電試験装置は、第1の巻線を含む複数の巻線を有する電動機の巻線の繰り返しインパルス部分放電特性を試験するための繰り返しインパルス部分放電試験装置であって、前記第1の巻線に接続される第1の出力端子と、前記電動機の第1の巻線と異なる巻線に接続される第2の出力端子とを備えて、これら第1および第2の出力端子間に、インバータサージを模擬した繰り返しインパルス電圧を出力するインパルス電源と、前記第1の出力端子と前記第2の出力端子との間に接続可能な端子間ダイオードと、前記第1の出力端子と前記第2の出力端子との間を、端子間ダイオードを介して接続するターン間部分放電試験モードと、前記第1の出力端子と前記第2の出力端子との間の前記端子間ダイオードの接続を断つ巻線間部分放電試験モードとの間で切り替え可能なスイッチと、を有することを特徴とする。
本発明によれば、電動機巻線の絶縁性能を判定するためのインパルス部分放電試験において、部分放電を検出した場合に、その部分放電が、巻線と巻線の間、あるいはターン間の、いずれで発生したか判断できる。
本発明に係る電動機巻線の繰り返しインパルス部分放電試験方法の第1の実施形態における繰り返しインパルス部分放電試験装置を示すブロック図である。 本発明に係る電動機巻線の繰り返しインパルス部分放電試験方法の第1の実施形態において、巻線間部分放電試験モードにおける、巻線・巻線間電圧波形およびターン間電圧波形の例を示す図である。 本発明に係る電動機巻線の繰り返しインパルス部分放電試験方法の第1の実施形態において、ターン間部分放電試験モードにおける、巻線・巻線間電圧波形およびターン間電圧波形の例を示す図である。 本発明に係る電動機巻線の繰り返しインパルス部分放電試験方法の第2の実施形態における繰り返しインパルス部分放電試験装置を示すブロック図である。 本発明に係る電動機巻線の繰り返しインパルス部分放電試験方法の第2の実施形態において、10kHzの高周波交流電圧から生成した両極性インパルス波形を示す図である。 本発明に係る電動機巻線の繰り返しインパルス部分放電試験方法の第2の実施形態において、10kHzの高周波交流電圧から生成したインパルスの立ち上がり波形を示す図である。 本発明に係る電動機巻線の繰り返しインパルス部分放電試験方法の第2の実施形態において、電動機に立ち上がり時間が10μsのインパルスを印加した場合の巻線と巻線の間の電圧波形とターン間電圧波形を示す図である。 本発明に係る電動機巻線の繰り返しインパルス部分放電試験方法の第3の実施形態における繰り返しインパルス部分放電試験装置を示すブロック図である。 電動機巻線のインパルス部分放電試験方法における電動機の絶縁性能検査箇所を模式的に示す図である。 従来の電動機巻線のインパルス部分放電試験方法における配線図である。
以下、図面を参照しながら本発明に係る電動機巻線の繰り返しインパルス部分放電試験方法およびそのための装置について説明する。ここで、同一または類似の部分には共通の符号を付して、重複説明は省略する。
(第1の実施形態)
以下、本発明の第1の実施形態について図1から図3を参照しながら説明する。
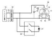
図1は、本発明に係る電動機巻線の繰り返しインパルス部分放電試験方法の第1の実施形態における繰り返しインパルス部分放電試験装置を示すブロック図である。
(構成)
電動機10の鉄心11のスロット(図示せず)内に、U相巻線12とV相巻線13とW相巻線14が巻かれている。繰り返しインパルス部分放電試験を行うにあたり、V相巻線13とW相巻線14の各入力端は接地される。
インパルス電源15は第1の出力端子16と第2の出力端子17との間に、インパルス電圧を発生するものである。第1の出力端子16は部分放電検出装置18を介してU相巻線12の入力端に接続されている。第2の出力端子17は、部分放電検出装置18を介してアースに接続されている。
第1の出力端子16と第2の出力端子17の間に巻線・巻線間電圧を測定するための第1の差動プローブ19が接続されている。また、U相巻線12の入力端とこの入力端に隣接して配置される1ターン巻き終わり部との間の電圧であるターン間電圧を測定するための第2の差動プローブ20が接続されている。
第1の出力端子16と第2の出力端子17との間を接続する端子間ダイオード21が、スイッチ22を介して接続されている。スイッチ22が閉のときは第1の出力端子16と第2の出力端子17との間に端子間ダイオード21が接続され、スイッチ22が開のときは第1の出力端子16と第2の出力端子17が接続されない。
(動作)
巻線間部分放電試験をする場合には、スイッチ22を開にする。このとき、端子間ダイオード21は切り離されていて動作せず、インパルス電源15の出力電圧が直接、電動機10のU相巻線12の入力端に印加される。この状態を巻線間部分放電試験モードと呼ぶ。
ターン間部分放電試験をする場合には、スイッチ22を閉にする。このとき、インパルス電源15の第1の出力端子16と第2の出力端子17との間に端子間ダイオード21が接続されていて、端子間ダイオード21が機能する。この状態をターン間部分放電試験モードと呼ぶ。
図2は、電動機巻線の繰り返しインパルス部分放電試験方法の第1の実施形態において、巻線間部分放電試験モードにおける、巻線・巻線間電圧波形31およびターン間電圧波形32の例を示す図である。電動機巻線には繰り返しインパルスを印加するが、ここでは1つのインパルスを例にとり図示した。このとき、端子間ダイオード21は機能せず、インパルス電源15の第1の出力端子16と第2の出力端子17との間の電圧が直接、電動機10のU相巻線12の入力端とV相巻線13およびW相巻線14との間に印加される。
巻線・巻線間電圧波形31は第1の差動プローブ19により測定され、ターン間電圧波形32は、第2の差動プローブ20により測定される。
巻線・巻線間の印加電圧は、巻線のインダクタンスと浮遊容量との共振により、インパルス電圧の第1波と第2波の極性が反転する振動波形となる。巻線・巻線間にはピーク/ピーク電圧Vwwが印加されるのに対して、ターン間に印加される電圧は巻線・巻線間に印加されたインパルス電圧の立ち上がり時間(図2では立ち下がり時間)に依存し、図2のように第1波の立ち下り部分のみで印加されVwtとなる。図2の場合、VwtはVwwの30%程度となり、巻線と巻線に十分な電圧を印加しながらターン間の印加電圧を低く抑えることができる。
図3は、電動機巻線の繰り返しインパルス部分放電試験方法の第1の実施形態において、スイッチ22を閉としたターン間部分放電試験モードにおける、巻線・巻線間電圧波形31およびターン間電圧波形32の例を示す図である。電動機巻線には繰り返しインパルスを印加するが、ここでは1つのインパルスを例にとり図示した。このとき、インパルス電源15の第1の出力端子16と第2の出力端子17との間に端子間ダイオード21が接続された状態になっている。
図3では、図2にみられた共振による極性反転部分が端子間ダイオード21によって除去され第1波のみとなる。このため巻線・巻線間には電圧Vww’が印加され、ターン間には電圧Vwt’が印加される。図3の場合、Vwt’はVww’の50%程度となり、巻線・巻線間の印加電圧を低く抑えられるうえに、巻線ターン間には十分な電圧を印加することができる。一般に、巻線・巻線間の絶縁性能はターン間の絶縁性能よりも十分高く設計されており、ターン間で部分放電開始電圧に達した場合でも巻線・巻線間には部分放電開始電圧に満たない電圧しか印加されない。
以上説明したように、本実施形態の繰り返しインパルス部分放電試験方法によれば、スイッチ22の開閉により、巻線間部分放電試験モードとターン間部分放電試験モードとを切り替えることができる。すなわち、スイッチ22を開とする巻線間部分放電試験モードでは、インパルス電源15の出力電圧を電動機に直接印加し、ターン間の印加電圧を低く抑えながら巻線・巻線間に十分高い電圧を印加できるため、巻線・巻線の間の部分放電開始電圧が測定できる。また、スイッチ22を閉とするターン間部分放電試験モードでは、インパルス電源15の出力電圧を、端子間ダイオードを介して電動機に印加するので、巻線・巻線間の印加電圧を低く抑えながら、ターン間に十分高い電圧を印加でき、ターン間の部分放電開始電圧が測定できる。
上記説明では、U相巻線12の入力端に第1の出力端子16を接続し、V相巻線13とW相巻線14の各入力端は接地されているものとした。このような試験とは別に、V相巻線13の入力端に第1の出力端子16を接続し、U相巻線12とW相巻線14の各入力端を接地して同様の試験を行うことができる。さらに、W相巻線14の入力端に第1の出力端子16を接続し、U相巻線12とV相巻線13の各入力端を接地して同様の試験を行うことができる。
(第2の実施形態)
(構成)
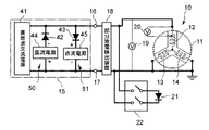
図4は、本発明に係る電動機巻線の繰り返しインパルス部分放電試験方法の第2の実施形態における繰り返しインパルス部分放電試験装置を示すブロック図である。
図4に示すように、インパルス電源15は、高周波交流電源41と、第1のピーククリップ用ダイオード42、第2のピーククリップ用ダイオード43、第1の直流電源44、第2の直流電源45を備えている。
第1のピーククリップ用ダイオード42と第1の直流電源44とが直列に接続されて、これらが高周波交流電源41の第1の出力端子16と第2の出力端子17とを連絡するように接続されて、第1ピーククリップ回路50を構成している。第1のピーククリップ用ダイオード42の極性と第1の直流電源44の極性は逆になっている。
第2のピーククリップ用ダイオード43と第2の直流電源45とが直列に接続されて、これらが高周波交流電源41の第1の出力端子16と第2の出力端子17とを連絡するように接続されて、第2ピーククリップ回路51を構成している。第2のピーククリップ用ダイオード43の極性と第2の直流電源45の極性は逆になっていて、第2のピーククリップ用ダイオード43および第2の直流電源45は、第1のピーククリップ用ダイオード42および第1の直流電源44と逆向きに接続されている。
高周波交流電源41は、kHzオーダーの周波数を有する交流電圧を出力するものである。
部分放電検出装置18、第1の差動プローブ19、第2の差動プローブ20などの構成は第1の実施形態と同様である。
(動作)
図4に示す構成において、高周波交流電源41が出力したkHzオーダーの周波数を有する交流電圧を、第1のピーククリップ用ダイオード42と第1の直流電源44、および第2のピーククリップ用ダイオード43と第2の直流電源45でクリップして立ち上がり時間が10μs以上の両極性インパルスを生成し、電動機10のU相巻線12の入力端に印加する。
図5は、本発明に係る電動機巻線の繰り返しインパルス部分放電試験方法の第2の実施形態において、10kHzの高周波交流電圧から生成した両極性インパルス波形を示す図である。この図は、高周波交流電源41が、周波数が10kHz、ピーク値が5kVの交流電圧を出力し、第1のピーククリップ用ダイオード42と第2のピーククリップ用ダイオード43のブロッキング電圧を500Vに、第1の直流電源44の電圧と第2の直流電源45の電圧を3kVに設定した場合の、第1の出力端子16と第2の出力端子17の間の電圧波形である。交流電圧のピークがクリップされて両極性インパルスが出力されている。
図6は、本発明に係る電動機巻線の繰り返しインパルス部分放電試験方法の第2の実施形態において、10kHzの高周波交流電圧から生成したインパルスの立ち上がり波形を示す図である。この図は、図5に示したインパルスの立ち上がり部分を拡大した図であり、立ち上がり時間が10μsとなっている。
図7は、本発明に係る電動機巻線の繰り返しインパルス部分放電試験方法の第2の実施形態において、電動機に立ち上がり時間が10μsのインパルスを印加した場合の巻線・巻線間電圧波形31とターン間電圧波形32を示す図である。この場合は、ターン間にはほとんど電圧が印加されないことがわかる。
以上、説明したように、本実施形態の繰り返しインパルス部分放電試験方法によれば、ターン間には印加されずに巻線・巻線間のみにインパルス電圧が印加できるので、巻線・巻線間の部分放電開始電圧が測定できる。
(第3の実施形態)
図8は、本発明に係る電動機巻線の繰り返しインパルス部分放電試験方法の第3の実施形態における繰り返しインパルス部分放電試験装置を示すブロック図である。
この実施形態は、第1の実施形態のインパルス電源15(図1)として、第2の実施形態のインパルス電源15(図4)を用いたものである。この第3の実施形態で、スイッチ22を開とすることにより、第2の実施形態と同様に、巻線間部分放電試験を行うことができる。また、スイッチ22を閉としたうえで、高周波交流電源41の周波数を10kHzより高くすることなどにより、ターン間部分放電試験を行うことができる。
(他の実施形態)
本発明のいくつかの実施形態を説明したが、これらの実施形態は、例として提示したものであり、発明の範囲を限定することは意図していない。これら実施形態は、その他の様々な形態で実施されることが可能であり、発明の要旨を逸脱しない範囲で、種々の省略、置き換え、変更を行うことができる。これら実施形態やその変形は、発明の範囲や要旨に含まれると同様に、特許請求の範囲に記載された発明とその均等の範囲に含まれるものである。
たとえば、上記実施形態では、部分放電検出装置18をインパルス電源15の第1の出力端子16および第2の出力端子17の、スイッチ22接続部よりもインパルス電源15寄りに配置するものとしたが、部分放電検出装置18を、スイッチ22接続部よりも電動機10寄りに接続してもよい。さらに、部分放電検出装置18を第1の出力端子16および第2の出力端子17に接続しないで、放電による電磁波を検出することにより部分放電を検出してもよい。
また、上記実施形態では、第1の差動プローブ19および第2の差動プローブ20を用いて電圧を測定するものとしたが、一つの差動プローブを、動作モードに合わせて接続しなおして、それぞれの位置の電圧を測定することもできる。また、電圧を測定するための計器としては、差動プローブを用いず他の形式の電圧計を用いてもよい。
10 電動機
11 鉄心
12 U相巻線(第1の巻線)
13 V相巻線
14 W相巻線
15 インパルス電源
16 第1の出力端子
17 第2の出力端子
18 部分放電検出装置
19 第1の差動プローブ
20 第2の差動プローブ
21 端子間ダイオード
22 スイッチ
31 巻線・巻線間電圧波形
32 ターン間電圧波形
41 高周波交流電源
42 第1のピーククリップ用ダイオード
43 第2のピーククリップ用ダイオード
44 第1の直流電源
45 第2の直流電源
50 第1ピーククリップ回路
51 第2ピーククリップ回路

Claims (7)

  1. 第1および第2の出力端子を有してこれら第1の出力端子と第2の出力端子との間にインバータサージを模擬した繰り返しインパルス電圧を出力するインパルス電源を用いて、第1の巻線を含む複数の巻線を有する電動機の巻線の繰り返しインパルス部分放電特性を試験する方法であって、
    前記第1の出力端子を前記第1の巻線に接続し、
    前記第2の出力端子を前記第1の巻線と異なる巻線に接続して、
    前記第1の巻線と第1の巻線と異なる巻線の間の放電試験である巻線間部分放電試験をする場合には、前記インパルス電源の出力電圧をそのまま前記第1の巻線と第1の巻線と異なる巻線の間に印加し、
    前記第1の巻線のターン間の放電試験であるターン間部分放電試験をする場合には、前記インパルス電源の出力電圧を前記第1の巻線と第1の巻線と異なる巻線の間に印加するとともに、前記第1および第2の出力端子の間に端子間ダイオードを接続すること、
    を特徴とする電動機巻線の繰り返しインパルス部分放電試験方法。
  2. 前記巻線間部分放電試験をする場合に、前記インパルス電源の出力電圧を測定し、
    前記ターン間部分放電試験をする場合に、前記第1の巻線のターン間の電圧を測定すること、
    を特徴とする請求項1に記載の電動機巻線の繰り返しインパルス部分放電試験方法。
  3. 前記巻線間部分放電試験をする場合に、前記インパルス電源の前記第1および第2の出力端子間の電圧の立ち上がり時間を、前記第1の巻線のターン間の部分放電が生じない程度に長くすること、を特徴とする請求項1または請求項2に記載の電動機巻線の繰り返しインパルス部分放電試験方法。
  4. 前記インパルス電源の前記第1および第2の出力端子間の電圧の立ち上がり時間を10μs以上とすることを特徴とする請求項3に記載の電動機巻線の繰り返しインパルス部分放電試験方法。
  5. 前記巻線間部分放電試験をする場合および前記ターン間部分放電試験をする場合に、
    前記インパルス電源の前記第1および第2の出力端子間に定周期の繰り返しパルス電圧を発生させること、および、
    前記定周期の繰り返しパルス電圧は、定周期の交流の正方向および負方向の頂部をカットして発生させること、
    を特徴とする請求項1ないし請求項4のいずれか一項に記載の電動機巻線の繰り返しインパルス部分放電試験方法。
  6. 第1の巻線を含む複数の巻線を有する電動機の巻線の繰り返しインパルス部分放電特性を試験するための繰り返しインパルス部分放電試験装置であって、
    前記第1の巻線に接続される第1の出力端子と、前記電動機の第1の巻線と異なる巻線に接続される第2の出力端子とを備えて、これら第1および第2の出力端子間に、インバータサージを模擬した繰り返しインパルス電圧を出力するインパルス電源と、
    前記第1の出力端子と前記第2の出力端子との間に接続可能な端子間ダイオードと、
    前記第1の出力端子と前記第2の出力端子との間を、端子間ダイオードを介して接続するターン間部分放電試験モードと、前記第1の出力端子と前記第2の出力端子との間の前記端子間ダイオードの接続を断つ巻線間部分放電試験モードとの間で切り替え可能なスイッチと、
    を有することを特徴とする電動機巻線の繰り返しインパルス部分放電試験装置。
  7. 前記インパルス電源は、
    前記第1および第2の出力端子に接続された高周波交流電源と、
    前記第1の出力端子と前記第2の出力端子の間に接続され、互いに直列に接続された第1の直流電源および第1のピーククリップ用ダイオードを備えた第1ピーククリップ回路と、
    前記第1の出力端子と前記第2の出力端子の間に接続され、互いに直列に接続された第2の直流電源および第2のピーククリップ用ダイオードを備え、前記第1ピーククリップ回路と逆向き特性に接続された第2ピーククリップ回路と、
    を有すること、を特徴とする請求項6に記載の電動機巻線の繰り返しインパルス部分放電試験装置。
JP2013258611A 2013-12-13 2013-12-13 電動機巻線の繰り返しインパルス部分放電試験方法およびそのための装置 Active JP6110783B2 (ja)

Priority Applications (1)

Application Number Priority Date Filing Date Title
JP2013258611A JP6110783B2 (ja) 2013-12-13 2013-12-13 電動機巻線の繰り返しインパルス部分放電試験方法およびそのための装置

Applications Claiming Priority (1)

Application Number Priority Date Filing Date Title
JP2013258611A JP6110783B2 (ja) 2013-12-13 2013-12-13 電動機巻線の繰り返しインパルス部分放電試験方法およびそのための装置

Publications (2)

Publication Number Publication Date
JP2015114289A true JP2015114289A (ja) 2015-06-22
JP6110783B2 JP6110783B2 (ja) 2017-04-05

Family

ID=53528199

Family Applications (1)

Application Number Title Priority Date Filing Date
JP2013258611A Active JP6110783B2 (ja) 2013-12-13 2013-12-13 電動機巻線の繰り返しインパルス部分放電試験方法およびそのための装置

Country Status (1)

Country Link
JP (1) JP6110783B2 (ja)

Cited By (2)

* Cited by examiner, † Cited by third party
Publication number Priority date Publication date Assignee Title
CN106405342A (zh) * 2015-07-31 2017-02-15 斯凯孚公司 用于多导程分析的局部放电检测继电器矩阵
JP6261843B1 (ja) * 2017-06-30 2018-01-17 三菱電機株式会社 インパルス電圧試験装置

Citations (1)

* Cited by examiner, † Cited by third party
Publication number Priority date Publication date Assignee Title
JP2006038688A (ja) * 2004-07-28 2006-02-09 Hitachi Industrial Equipment Systems Co Ltd モータ巻線ターン間部分放電計測装置

Patent Citations (1)

* Cited by examiner, † Cited by third party
Publication number Priority date Publication date Assignee Title
JP2006038688A (ja) * 2004-07-28 2006-02-09 Hitachi Industrial Equipment Systems Co Ltd モータ巻線ターン間部分放電計測装置

Cited By (2)

* Cited by examiner, † Cited by third party
Publication number Priority date Publication date Assignee Title
CN106405342A (zh) * 2015-07-31 2017-02-15 斯凯孚公司 用于多导程分析的局部放电检测继电器矩阵
JP6261843B1 (ja) * 2017-06-30 2018-01-17 三菱電機株式会社 インパルス電圧試験装置

Also Published As

Publication number Publication date
JP6110783B2 (ja) 2017-04-05

Similar Documents

Publication Publication Date Title
JP4418320B2 (ja) モータ巻線ターン間部分放電計測方法
Zhang et al. A novel online stator ground-wall insulation monitoring scheme for inverter-fed AC motors
KR101700808B1 (ko) 권선 시험 장치
CA2944855C (en) Partial discharge measurement device
JP5193359B2 (ja) 回転電機の絶縁検査診断方法及び装置
Leuzzi et al. Analysis and detection of electrical aging effects on high-speed motor insulation
Kimura et al. PDIV characteristics of twisted-pair of magnet wires with repetitive impulse voltage
CN103492889B (zh) 相间绝缘部分放电检查方法和相间绝缘部分放电检查装置
WO2012147162A1 (ja) インバータ駆動回転電機、絶縁検査方法および絶縁検査装置
JPWO2014083866A1 (ja) モータの絶縁検査装置およびモータの絶縁検査方法
JP5134602B2 (ja) インバータ駆動モータの絶縁設計方法及び製造方法
Nussbaumer et al. Transient distribution of voltages in induction machine stator windings resulting from switching of power electronics
Zoeller et al. Inverter-fed drive stator insulation monitoring based on reflection phenomena stimulated by voltage step excitation
Alvarez-Gonzalez et al. Design of experiments for stator windings insulation degradation under high dv/dt and high switching frequency
JP6110783B2 (ja) 電動機巻線の繰り返しインパルス部分放電試験方法およびそのための装置
JP2013124913A (ja) 部分放電測定方法および回転電機の製造方法
RU2250474C1 (ru) Способ диагностирования состояния изоляции трансформаторов с трехстержневой конструкцией сердечника
JP2015206620A (ja) 部分放電試験装置
CN201311435Y (zh) 直接串联的绝缘检测用高压脉冲发生器
JP6314875B2 (ja) インバータ駆動モータの検査方法
Zoeller et al. Detection and localization of insulation deterioration in traction drives based on specific high frequency current response evaluation
Zoeller et al. Insulation condition monitoring of traction drives based on transient current signal resulting from differential and common mode excitation
Guastavino et al. Influence of the rise time and of the temperature on the PD inception voltage of enameled wires
JP2009174872A (ja) 回転電機の絶縁検査方法およびその装置
Hiroshima et al. Off-line and on-line detection of PD in inverter-fed random-wound motor considering IEC technical specifications

Legal Events

Date Code Title Description
A621 Written request for application examination

Free format text: JAPANESE INTERMEDIATE CODE: A621

Effective date: 20160420

A711 Notification of change in applicant

Free format text: JAPANESE INTERMEDIATE CODE: A711

Effective date: 20160420

A521 Request for written amendment filed

Free format text: JAPANESE INTERMEDIATE CODE: A821

Effective date: 20160420

A977 Report on retrieval

Free format text: JAPANESE INTERMEDIATE CODE: A971007

Effective date: 20170215

TRDD Decision of grant or rejection written
A01 Written decision to grant a patent or to grant a registration (utility model)

Free format text: JAPANESE INTERMEDIATE CODE: A01

Effective date: 20170228

A61 First payment of annual fees (during grant procedure)

Free format text: JAPANESE INTERMEDIATE CODE: A61

Effective date: 20170310

R150 Certificate of patent or registration of utility model

Ref document number: 6110783

Country of ref document: JP

Free format text: JAPANESE INTERMEDIATE CODE: R150

R250 Receipt of annual fees

Free format text: JAPANESE INTERMEDIATE CODE: R250

R250 Receipt of annual fees

Free format text: JAPANESE INTERMEDIATE CODE: R250

S531 Written request for registration of change of domicile

Free format text: JAPANESE INTERMEDIATE CODE: R313531

R350 Written notification of registration of transfer

Free format text: JAPANESE INTERMEDIATE CODE: R350

R250 Receipt of annual fees

Free format text: JAPANESE INTERMEDIATE CODE: R250

R250 Receipt of annual fees

Free format text: JAPANESE INTERMEDIATE CODE: R250

R250 Receipt of annual fees

Free format text: JAPANESE INTERMEDIATE CODE: R250

R250 Receipt of annual fees

Free format text: JAPANESE INTERMEDIATE CODE: R250