JP2010054447A - 放射性ヨウ素モニタ装置 - Google Patents

放射性ヨウ素モニタ装置 Download PDF

Info

Publication number
JP2010054447A
JP2010054447A JP2008222028A JP2008222028A JP2010054447A JP 2010054447 A JP2010054447 A JP 2010054447A JP 2008222028 A JP2008222028 A JP 2008222028A JP 2008222028 A JP2008222028 A JP 2008222028A JP 2010054447 A JP2010054447 A JP 2010054447A
Authority
JP
Japan
Prior art keywords
cartridge
gas
radioactive iodine
drying
gas supply
Prior art date
Legal status (The legal status is an assumption and is not a legal conclusion. Google has not performed a legal analysis and makes no representation as to the accuracy of the status listed.)
Granted
Application number
JP2008222028A
Other languages
English (en)
Other versions
JP5155779B2 (ja
Inventor
Shoichi Nakanishi
正一 中西
Kenichi Mogi
健一 茂木
Current Assignee (The listed assignees may be inaccurate. Google has not performed a legal analysis and makes no representation or warranty as to the accuracy of the list.)
Mitsubishi Electric Corp
Original Assignee
Mitsubishi Electric Corp
Priority date (The priority date is an assumption and is not a legal conclusion. Google has not performed a legal analysis and makes no representation as to the accuracy of the date listed.)
Filing date
Publication date
Application filed by Mitsubishi Electric Corp filed Critical Mitsubishi Electric Corp
Priority to JP2008222028A priority Critical patent/JP5155779B2/ja
Publication of JP2010054447A publication Critical patent/JP2010054447A/ja
Application granted granted Critical
Publication of JP5155779B2 publication Critical patent/JP5155779B2/ja
Active legal-status Critical Current
Anticipated expiration legal-status Critical

Links

Images

Landscapes

  • Sampling And Sample Adjustment (AREA)
  • Measurement Of Radiation (AREA)

Abstract

【課題】従来のヨウ素モニタは、放射性ヨウ素が含まれていない環境で使用されてヨウ素の捕集が無くても、放射性ヨウ素捕集用のカートリッジは廃却の要があった。
【解決手段】 浄化前のカートリッジA1は、捕集部B3において捕集したサンプル空気SA中に含まれている水蒸気と共に放射性ラドンやトロンを吸着していても、浄化部D3において加熱乾燥された乾燥空気DAあるいは高圧ガスボンベからの乾燥ガスをカートリッジA1に吹き付けてそれらを除去することにより浄化されるのでその後、繰り返し再利用が可能となる。
【選択図】図6

Description

本発明は、放射性ヨウ素モニタ装置に関し、特に原子力関連施設またはその周辺地域における大気中に含まれることのある放射性ヨウ素の濃度を測定することに好適であって、且つ放射性ヨウ素を化学的に捕集する捕集材を収納したカートリッジの繰り返し使用が可能な放射性ヨウ素モニタ装置に関するものである。
放射性物質の捕集材を再利用する従来のモニタ技術としては、後記する特許文献1に記載されているダスト放射線モニタが知られている。当該モニタは、空気中の放射性ダストの濃度を検出するためにろ紙によりダストを集塵し、集塵したろ紙を再利用するためにそれにエアーを吹きかけて、付着したダストを吹き飛ばすことによって付着ダストの量を下げている。
特開平10−132943号公報
上記特許文献1においては、ダストはろ紙に物理的に付着しているだけであるので、エアーの吹きかけにてダストを吹き飛ばし除去することができる。これに対して、放射性ヨウ素捕集用のカートリッジではヨウ素等の放射性物質は捕集材との化学反応によっているため、風圧では簡単に除去できないという問題点があった。
また従来のヨウ素モニタは、たとえ放射性ヨウ素が含まれていない環境で使用されてヨウ素の捕集が無くても、被検査気体中に存在する水分を自然界に存在する放射性ラドンやトロンなどと共に吸着するので、吸着した水分のためにその後のヨウ素捕集効率が低下するため捕集材として使えず、一度使用した上記カートリッジは廃却しなければならないために環境問題に配慮したリサイクルが行えないという問題点があった。
本発明は、以上の問題を解決し、放射性ヨウ素が含まれていない環境で使用されて放射性ヨウ素の捕集が無い上記カートリッジに就いては、その再利用を可能とすることを課題とするものである。
本発明は、以上の問題を解決するためになされたものであり、被検査気体中に存在する放射性ヨウ素を化学的に捕集する捕集材を収納した通気性のカートリッジ、上記被検査気体を上記カートリッジに供給する気体供給装置、上記捕集材により捕集された放射性ヨウ素の量をヨウ素放射能を測定することにより定量する放射性ヨウ素定量装置、上記定量後に上記カートリッジ内の上記捕集材を乾燥気体により乾燥する乾燥装置、を備えたことを特徴とする放射性ヨウ素モニタ装置を提供するものである。
本発明の放射性ヨウ素モニタ装置によると、上記カートリッジに放射性物質と共に捕集する水分は、上記乾燥装置により乾燥除去される。水分の除去により上記カートリッジの放射性ヨウ素の捕集効率は使用前の水準に戻るので、それのリサイクルが可能となる。また、水分の除去は、使用後直ぐに行われるため、除去効率が優れている。また本発明の放射性ヨウ素モニタ装置においては、上記捕集材は通気性のカートリッジ内に収容されており、当該カートリッジは個別の取り扱いが容易であるので、その使用後、直ちそれのみを取り出して水分除去が可能であり、そうすることにより水分の除去工程の効率が向上する。よって、放射性ヨウ素が含まれていない環境での捕集では、カートリッジは何度でも繰り返し使用できる。
なお前記した放射性ラドンやトロンは、幸い放射能の減衰時間が短いことから、即ち、例えばラドン222Rnで半減期が3.8235日、トロン220Rnで半減期が55.6秒であり、それらの娘核種の半減期極めて短いため、短期間の放置で使用前の水準に戻る。またさらに後記するように、一度使用したカートリッジを乾燥空気を吹き付けて乾燥する際に、それら放射性物は吸着水分と共に除去される。よって、かかる短期間の放置、あるいは上記放置と共に乾燥空気の吹き付けを行うことにより、カートリッジは何度でも使用可能である。このため、環境問題に配慮したリサイクル機能を備えたヨウ素モニタを提供することができる。
実施の形態1.
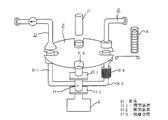
図1〜図6は、本発明の実施の形態1を説明するものであって、図1はカートリッジA1およびカートリッジA1の複数個を保管する保管筒Aを説明する説明図であり、図2は前記被検査気体を上記カートリッジA1に供給する気体供給装置Bの説明図であり、図3は前記放射性ヨウ素定量装置の一例としての検出器Cの説明図であり、図4は前記乾燥装置Dの説明図であって、図4(a)は当該乾燥装置D全体の説明図であり、図4(b)はカートリッジA1の乾燥の過程を説明する説明図であり、図5は使用済みのカートリッジA1を再利用を目的として一時的に収容する前記カートリッジ収容装置の一例としてのカートリッジ廃棄ボックスEの説明図であり、図6は図1〜図5に示す各装置をターンテーブルFの周りに設置した状態を示す説明図である。
図6において、ターンテーブルFは4個の窪みF1〜F4を有し、当該テーブルの中心の周り矢印Xの方向に回転可能となっている。またターンテーブルFの周りには気体供給装置B、検出器C、乾燥装置D、およびカートリッジ廃棄ボックスEが設置されていて、図6は気体供給装置B内のカートリッジA1が窪みF1の位置に存在し、検出器Cにより検出を受けるカートリッジA1が窪みF2の位置に存在し、乾燥装置Dにより乾燥浄化されるカートリッジA1が窪みF3の位置に存在し、乾燥装置Dにより乾燥浄化されたカートリッジA1が窪みF4からカートリッジ廃棄ボックスE内に投下された状態を示す。
図1および図6において、カートリッジA1は、両面に通気性の網(図1などでは、上面のみを示す。)を有する円盤状物であって、その内部に被検査気体中に存在する放射性ヨウ素を化学的に捕集する捕集材を収納している。当該捕集材としては、JIS−Z4336の附属書「よう素捕集用ろ材」に記載されているもの、例えば粒状炭、破砕炭などの活性炭を吸着させたろ紙であり、かかる活性炭にトリエチレンジアミンを5重量%程度または10重量%程度を添着したものが用いられ、CHC−50と称して市販されている。かかる構造を有するカートリッジA1の複数個が、その使用時まで保管筒A内につみ重ね保管されている。
保管筒Aは、図6に示すように気体供給装置Bの近くに置かれ、保管筒A内のカートリッジA1はその使用に際して保管筒Aの下部から一個ずつ押出され、搬送装置A2にて気体供給装置Bに供給される。なお上記の搬送装置A2代えて、保管筒A内のカートリッジA1を周知の押出方式にて押出して気体供給装置Bに供給するようにしてもよい。
図2および図6において、気体供給装置Bは、サンプル空気SAを導入する導入管B1、サンプル空気SAを排出する排気管B2、および当該両管の間に設けられた捕集部B3とから構成されている。導入管B1は、その一端にサンプル空気SAを吸入する吸入口B11を有し、その他端にはカートリッジA1を気密に固定する円盤体部B12が形成されている。排気管B2は、その一端にサンプル空気SAを排気する排気口B21を有し、その他端にはカートリッジA1を気密に固定する円盤体部B22が形成されており、排気口B21と円盤体部B22との間にサンプル空気SAを吸引する吸引ポンプB23を有する。導入管B1と排気管B2とは、矢印Y(図6参照)の方向に相対移動が可能であって、この相対移動によりカートリッジA1は円盤体部B12と円盤体部B22の間に着脱自在で且つ気密に挟着される。以下において、この挟着により円盤体部B12とカートリッジA1と円盤体部B22とからなる全体を捕集部B3と称する。吸入口B11から採取され、排気口B21から排出されるサンプル空気SAに含まれている放射性ヨウ素、水分、ラドン、トロンなどは捕集部B3において、詳しくは捕集部B3に含まれたカートリッジA1内の前記捕集材により捕集される。
図3および図6において、上記気体供給装置Bによりサンプル空気SAの供給を得たカートリッジA1は、導入管B1と排気管B2とによる挟着から開放されて、窪みF2において検査台(図示せず。)の上の置かれ、検出器Cにより放射性ヨウ素の量が定量される。
図4(a)および図6において、乾燥装置Dは、前記乾燥気体の一例としての乾燥空気DAを導入する導入管D1、乾燥作用を行った後の空気を排出する排気管D2、および当該両管D1、D2の間に設けられた浄化部D3、導入管D1に設けられた吐出ポンプD4とヒータD5とから構成されている。導入管D1は、その一端に乾燥空気DAを吸入する吸入口D11を有し、他端にはカートリッジA1を気密に固定する円盤体部D12が形成されている。排気管D2は、その一端に乾燥機能をなし後の空気を排気する排気口D21を有し、他端にはカートリッジA1を気密に固定する円盤体部D22が形成されている。
導入管D1と排気管D2とは、矢印Y(図6参照)の方向に相対移動が可能であって、浄化部D3は、カートリッジA1とそれを両面から着脱自在で且つ気密に挟着固定する円盤体部D12と円盤体部D22とで構成されている。かくして吸入口D11から導入された乾燥空気DAは、ヒータD5により加熱されて一層相対湿度が低下せしめられ、換言すると乾燥機能が高められ、次いで浄化部D3内のカートリッジA1を通過する間に当該カートリッジA1内の捕集材を乾燥し、排気口D21からは乾燥機能をなした空気が大気中に排気される。なお、図6および後続の図8以下では、図の煩雑さを避けるために円盤体部D22の図示を省略する。
前記したように、浄化前のカートリッジA1は、捕集部B3において取り込んだ空気SAに含まれていた水分および前記したラドンやトロンなどの放射性物、および空気SAの一部を内蔵している。よって、浄化部D3に設置されたカートリッジA1に、図6(b)に模擬的に示すように、加熱された乾燥空気DAを吹き付けることにより、一層好ましくはサンプル空気SAが通過した方向とは逆方向に吹き付けることにより、残留サンプル空気SAや捕集材に捕集された水分およびラドンやトロンなどの放射性物を除去することができる。かく乾燥された捕集材を有するカートリッジA1は、使用済みのカートリッジを一時的に収容するカートリッジ廃棄ボックスE内に一旦廃棄され、その後、繰り返し再利用される。本発明において上記の乾燥空気としては、要は必要な乾燥を達成可能な低相対湿度のものであればよい。例えば、いま検査対象の気体の相対湿度をX%とすると、それより低相対湿度の、例えば(1/2)X%程度の空気あるいはその他の気体であれば乾燥作用を有する。
実施の形態2.
図7は、本発明の実施の形態2を説明する説明図であって、実施の形態2は前記実施の形態1とは、ターンテーブルFに設けられる窪みを一つ減らして3個の窪みF1〜F3とし、且つカートリッジ廃棄ボックスEが省略された点が異なり、その他は実施の形態1と同じである。よって、気体供給装置Bと検出器Cと乾燥装置Dの3体がターンテーブルFの周囲に設けられ、三個の窪みF1〜F3のそれぞれにカートリッジA1が各1個ずつ、計3個のみが気体供給装置Bと検出器Cと乾燥装置Dとの間を繰り返し循環している点において異なり、その他は実施の形態1と同じである。
図7を用いて実施の形態2についてその動作を述べると、ターンテーブルFを巡り、気体供給装置Bによるサンプル空気捕集過程、検出器Cによるヨウ素濃度検出過程、および乾燥装置Dによる浄化過程の3過程のみとする。当該浄化過程が終われば、次の新しい過程として気体供給装置Bによるサンプル空気捕集過程以降がそれに続き、かかる動作が繰り返される。
実施の形態2によれば、カートリッジA1が3個だけでよくて、しかも実施の形態1と同じ効果を奏する。さらにカートリッジA1が3個だけでよいので経済的であり、カートリッジ供給過程と廃棄過程を省略できるので、本発明の放射性ヨウ素モニタ装置を小型化できる効果がある。
実施の形態3.
図8は、本発明の実施の形態3を説明する説明図であって、実施の形態3は前記実施の形態2とは、逆にターンテーブルFに窪みを増やして窪みF1〜F8の8個とし、各窪みF1〜F8のそれぞれにカートリッジA1を、しかして8個のカートリッジA1を設置し
(但し窪みF4〜F8におけるカートリッジA1の図示を省略)、或る操業では、窪みF1〜F3の3個のカートリッジA1については実施の形態2の場合と同様に、気体供給装置Bによるサンプル空気捕集過程、検出器Cによるヨウ素濃度検出過程、および乾燥装置Dによる浄化過程の3過程が行われ、次ぎの操業ではF2〜F4の3個のカートリッジA1について上記と同様の3過程が行われ、続いてF3〜F5の3個について、と言うように3過程が行われる。よって実施の形態3では、8個のカートリッジA1の内の3個のみが使用され、残る5個は休止状態とされ、この休止状態は捕集材が捕集したラドンおよびトロンの減衰時間を確保するための減衰時間確保手段として機能する。
実施の形態3では、上記したように減衰時間を確保する手段を有するので、各カートリッジA1の繰り返し使用の安全性が高まるという優れた効果が得られる。なお一般的に、上記放射能が充分減衰するだけの時間を確保することが好ましく、この減衰時間はサンプル空気捕集過程の時間やヨウ素濃度検出過程の時間に比べて長くとるほうがよい。このため図8のようにして、浄化過程は他の2つの過程と同じ時間だけ供するが、浄化過程後にサンプル空気捕集過程に移るまでの休止時間を与えることとする。この休止時間は、カートリッジA1が3個を超えた数に比例して増える。具体的には、上記ターンテーブルFの周りに設置された乾燥装置Dと気体供給装置Bとの検出器Cを含まない側での設置時間が少なくとも8時間に該当するようにすることが好ましい。これは、ラドン・トロンβ線減衰時間(11時間)から測定前標準待機時間(これは少なくとも3時間)を差し引いた時間である。なお図8では5個の休止状態が例示されているが、本発明においては、1個の休止状態で上記減衰時間が確保されればそれでもよい。
実施の形態3によれば、カートリッジA1が3個だけの実施の形態2と同じ効果を奏するが、同カートリッジが実施の形態2以上に増えるだけ、放射能の減衰時間を多くすることができ、次の捕集および検出時に前回の捕集の影響を軽減でき、より正確な測定ができるヨウ素モニタを提供することができる。
実施の形態4.
図9は、本発明の実施の形態4を説明する説明図である。実施の形態4は、前記実施の形態2とは、実施の形態2における排気管B2に設けられた吸引ポンプB23および導入管D1に設けられた吐出ポンプD4を取り除き、代わって排気管B2の排気口B21(図2参照)と導入管D1の吸入口D11(図4参照)とを直結し、且つ排気管D2に吸引ポンプD7を設けた点において異なり、その他は同構造である。前記実施の形態1〜3では、サンプル空気捕集および浄化の両過程毎に吸入口と排気口とを有し、上記両過程は互いに独立していたが、実施の形態4では、上記のサンプル空気捕集過程と浄化過程とを統一した構造となっている。
図9により実施の形態4について説明する。サンプル空気捕集過程、浄化過程以外の部分については前記実施の形態1から3に述べたものと同様である。サンプル空気捕集過程での排気空気(サンプル空気SA)は、吸引ポンプD7による吸引作用により排気管B2から導入管D1に移送されて浄化過程に利用される。その際、排気管B2から排出されたサンプル空気SAはカートリッジA1を経由する際にカートリッジA1に含有されている水分を奪うことにより含有水分量が増大するが、ヒータD5を通過する際に加熱されて相対湿度が低下して乾燥能が増大するので、浄化部D3において浄化機能を達成することができる。
よって実施の形態4によれば、サンプル空気捕集過程、浄化過程のそれぞれに専用の空気系統をもつ必要はなく、検出器Cも1つだけでよい。このため、装置を簡素化できコストを低減した、装置サイズが小さいヨウ素モニタを提供することができる。
実施の形態5.
図10は、本発明の実施の形態5を説明する説明図であって、実施の形態5は前記実施の形態1とはその吐出ポンプD4に代えて、導入管D1の吸入口D11(図示せず)に高圧ガスボンベD6を直結した点において異なり、その他は同じである。高圧ガスボンベD6としては、充填ガスの種類に特に制限はなく、例えば安価な高純度窒素などが好適である。一般的に高圧ガスボンベ中の高圧ガスは、室温においても含有水分量が零に近い乾燥気体であるので、それを加熱することなく使用してもサンプル空気捕集過程で湿けたカートリッジA1を乾燥させるだけでなく、カートリッジA1の表面や放射性ヨウ素を化学的に捕集する捕集材に付着した、サンプル空気SAに含まれていた塵埃を吹き飛ばし除去することができるので、当該カートリッジA1の使用リサイクル回数をさらに増加させ、当該カートリッジA1にかかるコストを低減したヨウ素モニタを提供することができる。
実施の形態6.
図11は、本発明の実施の形態6を説明する説明図であって、同実施の形態で使用されるカートリッジ廃棄ボックスGの説明図である。図11において、カートリッジ廃棄ボックスGは、カートリッジA1を投入排出する投入排出口G1を開き且つ気密に閉じるシャッターG2、当該廃棄ボックスGの底部の下に設けられた平板型ヒータG3、および当該廃棄ボックスGの外側面上に巻かれたテープヒータG4を有する。また当該廃棄ボックスGは、乾燥気体を導入する導入口G51を有する導入管G5、乾燥済みの気体を排出する排出口G61および吸引ポンプG62を有する排出管G6を有する。
図11に示す上記カートリッジ廃棄ボックスGは、前記実施の形態1〜5で採用されている対応ボックスEに代えて採用されてもよく、あるいは対応ボックスEと併置されてもよい。いずれにせよ、実施の形態6によれば実施の形態1〜5で採用されている乾燥装置Dを廃し、それに換えて当該ボックスGによりカートリッジA1を乾燥することができる。さらに、現在斯界で使用されている浄化機能を持たないヨウ素モニタにターンテーブルFを巡る過程の1つとして、前記実施の形態1〜5で採用されている乾燥装置Dを設けることは、装置改造の規模が大きくなって多額の出費を要する問題があるが、実施の形態6の上記ボックスGは、既存の浄化機能を持たない上記ボックス餌Eと取替えるだけで済むので、改造コストの低減に大きく寄与する効果がある。なお実施の形態6において、排出管G6に設けられた吸引ポンプG62に代えて、実施の形態1で使用した吐出ポンプD4を用いても差し支えない。
実施の形態7.
図12は、本発明の実施の形態7を説明する説明図であって、実施の形態7は前記実施の形態4とは導入管D1に設けられたヒータD5に代えて排気管B2の円盤体部B22の下流にヒータB4を設け、排気管B2と導入管D1とはカートリッジ廃棄ボックスEの上部に設けた筒体Hを介して接続されている点において異なる。また筒体Hは、その上端はターンテーブルFに設けられた窪みF4の下部に位置し、その下端はカートリッジ廃棄ボックスEと気密に接続されていて、その上下にシャッターなどの開閉装置H1およびH2を有する。よって、乾燥装置Dを経由したカートリッジA1は、開閉装置H1を明け、開閉装置G2を閉じた状態で筒体H内に取り込まれ、その後に開閉装置H1を閉じると、H2との間をカートリッジ廃棄ボックスEから隔離された隔離空間H3とすることができる。隔離空間H3は、前記第二カートリッジ収容装置の一例である。その後、開閉装置G2を明けるとそこに収容されているカートリッジA1は、カートリッジ廃棄ボックスE内に投下される。
カートリッジA1は、ターンテーブルF内での浄化過程の終了後、カートリッジ廃棄ボックスE内に投入される前に一旦、開閉装置H1、H2を操作して上記した隔離空間H3内に隔離される。その状態で吸入口B11から導入されたサンプル空気SAは、気体供給装置B内に設置されたカートリッジA1を通過することにより水分およびラドンなどが除去されて浄化され、かく浄化されたサンプル空気SAはヒータB4により加温されて乾燥力が向上し、その後、隔離空間H3内および浄化部D3を通過し、その際に隔離空間H3内のカートリッジA1を乾燥することができる。
隔離空間H3内のカートリッジA1は、ターンテーブルFにおける浄化部D3において既に乾燥されたものであるので、実施の形態7ではカートリッジA1は二段階の乾燥がなされるので、乾燥の程度を一層向上することが可能となり、再利用時のヨウ素捕集効率を新品同様に高めることが可能となる。さらにカートリッジA1のフィルタ部を集中して乾燥させたあと、フィルタ部以外のフレーム部まで乾燥でき、仕上げ乾燥となるため浄化仕上がりがよい。また、使用済カートリッジ廃棄ボックスEを常時隔離していることになるため、いつでも浄化完了していカートリッジA1を当該廃棄ボックスEから取り出すことが可能である。
本発明は、原子力施設内または原子力施設周辺地域の大気に含まれることのある放射性ヨウ素のモニタ装置として利用される可能性がある。
実施の形態1におけるカートリッジ、およびカートリッジの複数個を保管する保管筒を説明する説明図である。 実施の形態1における被検査気体をカートリッジに供給する気体供給装置の説明図である。 実施の形態1における検出器の説明図である。 実施の形態1における乾燥装置の説明図である。 実施の形態1における使用済みのカートリッジを一時的に収容するカートリッジ廃棄ボックスの説明図である。 実施の形態1における図1〜図5に示す各装置をターンテーブル周りに設置した状態を示す説明図である。 実施の形態2における気体供給装置、検出器、乾燥装置、およびターンテーブルの配置の説明図である。 実施の形態3における気体供給装置、検出器、乾燥装置、およびターンテーブルの配置の説明図である。 実施の形態4における気体供給装置と乾燥装置との接続状態を示す説明図である。 実施の形態5における高圧ガスボンベの使用状態の説明図である。 実施の形態6におけるカートリッジ廃棄ボックスの説明図である。 実施の形態7おける筒体および隔離空間の説明図である。
符号の説明
A:保管筒、A1:カートリッジ、A2:押出機構、B:気体供給装置、
B1:導入管、B11:吸入口、B12:円盤体部、B2:排気管、B21:排気口、
B22:円盤体部、B23:吸引ポンプ、B3:捕集部、B4:ヒータ、C:検出器、
D:乾燥装置、D1:導入管、D11:吸入口、D12:円盤体部、D2:排気管、
D21:排気口、D22:円盤体部、D3:浄化部、D4:吐出ポンプ、D5:ヒータ、
D6:高圧ガスボンベ、D7:吸引ポンプ、E:カートリッジ廃棄ボックス、
F:ターンテーブル、F1〜F4:窪み、G:カートリッジ廃棄ボックス、
G1:投入排出口、G2:シャッター、G3:平板型ヒータ、G4:テープヒータ、
G5:導入管、G51:導入口、G6:排出管、G61:排出口、G62:吸引ポンプ、H:筒体、H1:開閉装置、H2:開閉装置、H3:隔離空間、SA:サンプル空気、
DA:乾燥空気。

Claims (10)

  1. 被検査気体中に存在する放射性ヨウ素を化学的に捕集する捕集材を収納した通気性のカートリッジ、上記被検査気体を上記カートリッジに供給する気体供給装置、上記捕集材により捕集された放射性ヨウ素の量をヨウ素放射能を測定することにより定量する放射性ヨウ素定量装置、上記定量後に上記カートリッジ内の上記捕集材を乾燥気体により乾燥する乾燥装置、を備えたことを特徴とする放射性ヨウ素モニタ装置。
  2. 3個の上記カートリッジを、上記気体供給装置、上記放射性ヨウ素定量装置および上記乾燥装置の順に附すように循環移動させる循環移動装置を備えたことを特徴とする請求項1に記載の放射性ヨウ素モニタ装置。
  3. 上記循環移動装置は、所定の位置に固定された上記気体供給装置、上記放射性ヨウ素定量装置および上記乾燥装置に上記カートリッジ供給するターンテーブルであることを特徴とする請求項2に記載の放射性ヨウ素モニタ装置。
  4. 上記乾燥装置により乾燥された上記カートリッジを上記気体供給装置に供給する際に、上記捕集材が捕集したラドンおよびトロンの減衰時間を確保するための減衰時間確保手段を備えたことを特徴とする請求項1〜3のいずれか1項に記載の放射性ヨウ素モニタ装置。
  5. 上記減衰時間確保手段は、上記ターンテーブルの周りに設置された上記乾燥装置と上記気体供給装置との上記放射性ヨウ素定量装置を含まない側での設置時間が少なくとも8時間に該当するようにしたことを特徴とする請求項4に記載の放射性ヨウ素モニタ装置。
  6. 上記乾燥空気は、高圧ガスボンベから供給されるものであり、上記高圧ガスボンベは上記乾燥気体を上記カートリッジ内の上記捕集材に吹き付けて上記捕集材を乾燥させると同時に上記捕集材に付着した塵埃を除去し得ることを特徴とする請求項1〜5のいずれか1項に記載の放射性ヨウ素モニタ装置。
  7. 上記乾燥装置により乾燥された上記カートリッジを再利用を目的として一時的に収容するカートリッジ収容装置を備えたことを特徴とする請求項1〜6のいずれか1項に記載の放射性ヨウ素モニタ装置。
  8. 上記カートリッジ収容装置は、収容されたカートリッジを出し入れする出入口を気密にし得る開閉装置、および上記カートリッジ収容装置の内部の気体を新たな気体と入れ替える気体入替装置を備えたことを特徴とする請求項7に記載の放射性ヨウ素モニタ装置。
  9. 上記気体供給装置の排気口と上記乾燥装置の気体流入口とを連結する連結管を有し、上記連結管には上記乾燥装置で乾燥されたカートリッジを再利用を目的として一時的に収容する第二カートリッジ収容装置が接続されており、且つ上記気体供給装置から排出された気体は上記第二カートリッジ収容装置内を経由して上記乾燥装置に送られることを特徴とする請求項1〜8のいずれか1項に記載の放射性ヨウ素モニタ装置。
  10. 上記被検査気体は、原子力施設内または原子力施設周辺地域の大気であることを特徴とする請求項1〜請求項9のいずれか1項に記載の放射性ヨウ素モニタ装置。
JP2008222028A 2008-08-29 2008-08-29 放射性ヨウ素モニタ装置 Active JP5155779B2 (ja)

Priority Applications (1)

Application Number Priority Date Filing Date Title
JP2008222028A JP5155779B2 (ja) 2008-08-29 2008-08-29 放射性ヨウ素モニタ装置

Applications Claiming Priority (1)

Application Number Priority Date Filing Date Title
JP2008222028A JP5155779B2 (ja) 2008-08-29 2008-08-29 放射性ヨウ素モニタ装置

Related Child Applications (1)

Application Number Title Priority Date Filing Date
JP2012219037A Division JP5318268B2 (ja) 2012-10-01 2012-10-01 放射性ヨウ素モニタ装置

Publications (2)

Publication Number Publication Date
JP2010054447A true JP2010054447A (ja) 2010-03-11
JP5155779B2 JP5155779B2 (ja) 2013-03-06

Family

ID=42070521

Family Applications (1)

Application Number Title Priority Date Filing Date
JP2008222028A Active JP5155779B2 (ja) 2008-08-29 2008-08-29 放射性ヨウ素モニタ装置

Country Status (1)

Country Link
JP (1) JP5155779B2 (ja)

Cited By (9)

* Cited by examiner, † Cited by third party
Publication number Priority date Publication date Assignee Title
CN101782655A (zh) * 2010-03-19 2010-07-21 南华大学 开环式测量氡析出率的方法及测量装置
WO2011158564A1 (ja) * 2010-06-15 2011-12-22 三菱重工業株式会社 放射性ヨウ素の吸着材及び放射性ヨウ素の除去装置
WO2013035407A1 (ja) * 2011-09-09 2013-03-14 シャープ株式会社 粒子検出装置
WO2013035402A1 (ja) * 2011-09-09 2013-03-14 シャープ株式会社 粒子検出装置
WO2013035405A1 (ja) * 2011-09-09 2013-03-14 シャープ株式会社 粒子検出装置
JP2014510927A (ja) * 2011-04-15 2014-05-01 カーバ ガレンシュッツ ゲゼルシャフト ミット ベシュレンクテル ハフツング 固形物を検知するための装置
JP2015075411A (ja) * 2013-10-10 2015-04-20 三菱電機株式会社 集塵装置
CN110057627A (zh) * 2019-03-11 2019-07-26 中国辐射防护研究院 一种核空气除碘系统的取样装置及利用该装置进行的取样方法
CN113484896A (zh) * 2021-07-01 2021-10-08 成都纽瑞特医疗科技股份有限公司 一种放射性物质检测装置

Citations (5)

* Cited by examiner, † Cited by third party
Publication number Priority date Publication date Assignee Title
JPS5289979A (en) * 1976-01-23 1977-07-28 Hitachi Ltd Radioactive iodine concentration measuring device
JPS5639474A (en) * 1979-09-06 1981-04-15 Mitsubishi Electric Corp Radioactive material monitoring system
JPS5672380A (en) * 1979-11-19 1981-06-16 Mitsubishi Electric Corp Measuring method of radioactive gas and measuring device
JPH0466558U (ja) * 1990-10-23 1992-06-11
JPH07244163A (ja) * 1994-03-04 1995-09-19 Toshiba Corp ダスト放射線モニタ

Patent Citations (5)

* Cited by examiner, † Cited by third party
Publication number Priority date Publication date Assignee Title
JPS5289979A (en) * 1976-01-23 1977-07-28 Hitachi Ltd Radioactive iodine concentration measuring device
JPS5639474A (en) * 1979-09-06 1981-04-15 Mitsubishi Electric Corp Radioactive material monitoring system
JPS5672380A (en) * 1979-11-19 1981-06-16 Mitsubishi Electric Corp Measuring method of radioactive gas and measuring device
JPH0466558U (ja) * 1990-10-23 1992-06-11
JPH07244163A (ja) * 1994-03-04 1995-09-19 Toshiba Corp ダスト放射線モニタ

Cited By (17)

* Cited by examiner, † Cited by third party
Publication number Priority date Publication date Assignee Title
CN101782655A (zh) * 2010-03-19 2010-07-21 南华大学 开环式测量氡析出率的方法及测量装置
WO2011158564A1 (ja) * 2010-06-15 2011-12-22 三菱重工業株式会社 放射性ヨウ素の吸着材及び放射性ヨウ素の除去装置
JP2012002606A (ja) * 2010-06-15 2012-01-05 Mitsubishi Heavy Ind Ltd 放射性ヨウ素の吸着材及び放射性ヨウ素の除去装置
US9044737B2 (en) 2010-06-15 2015-06-02 Mitsubishi Heavy Industries, Ltd. Radioactive iodine adsorbent and radioactive iodine removal apparatus
JP2014510927A (ja) * 2011-04-15 2014-05-01 カーバ ガレンシュッツ ゲゼルシャフト ミット ベシュレンクテル ハフツング 固形物を検知するための装置
JP2013068597A (ja) * 2011-09-09 2013-04-18 Sharp Corp 粒子検出装置
JP2013057635A (ja) * 2011-09-09 2013-03-28 Sharp Corp 粒子検出装置
JP2013057634A (ja) * 2011-09-09 2013-03-28 Sharp Corp 粒子検出装置
WO2013035405A1 (ja) * 2011-09-09 2013-03-14 シャープ株式会社 粒子検出装置
WO2013035402A1 (ja) * 2011-09-09 2013-03-14 シャープ株式会社 粒子検出装置
WO2013035407A1 (ja) * 2011-09-09 2013-03-14 シャープ株式会社 粒子検出装置
US9057703B2 (en) 2011-09-09 2015-06-16 Sharp Kabushiki Kaisha Particle detection device
JP2015075411A (ja) * 2013-10-10 2015-04-20 三菱電機株式会社 集塵装置
CN110057627A (zh) * 2019-03-11 2019-07-26 中国辐射防护研究院 一种核空气除碘系统的取样装置及利用该装置进行的取样方法
CN110057627B (zh) * 2019-03-11 2021-11-16 中国辐射防护研究院 一种核空气除碘系统的取样装置及利用该装置进行的取样方法
CN113484896A (zh) * 2021-07-01 2021-10-08 成都纽瑞特医疗科技股份有限公司 一种放射性物质检测装置
CN113484896B (zh) * 2021-07-01 2024-05-10 成都纽瑞特医疗科技股份有限公司 一种放射性物质检测装置

Also Published As

Publication number Publication date
JP5155779B2 (ja) 2013-03-06

Similar Documents

Publication Publication Date Title
JP5155779B2 (ja) 放射性ヨウ素モニタ装置
US10839969B2 (en) System and method for preparing a container loaded with wet radioactive elements for dry storage
JP5318268B2 (ja) 放射性ヨウ素モニタ装置
US8745891B2 (en) Vacuum kiln apparatus and method of using same
US8919184B2 (en) Leak testing method and leak testing device for iodine filter
WO2024090707A1 (ko) 원전 발생 폐수지 혼합물에서 폐수지를 분리하여 c-14을 탈착하고 회수 처리하기 위한 장치
JP6831829B2 (ja) キャスク乾燥システム
US11443861B2 (en) Analysis device for the detection of fission products by measurement of a radioactivity
JP2019045395A (ja) 放射性ヨウ素のサンプリング容器、サンプリング装置及びサンプリング方法
JP5574820B2 (ja) 放射性廃棄物の乾燥装置および乾燥方法
JP5827776B2 (ja) 測定方法及びこれを用いた核燃料破損の検出方法、並びに、測定装置及びその使用方法
CN208537492U (zh) 一种催化剂样品试验评价用吸附阱
CN209607429U (zh) 海上浮动核电平台的放射性废气处理系统
JP2015075378A (ja) 放射性ストロンチウム測定装置および放射性ストロンチウム測定方法
KR102305532B1 (ko) 불활성 기체 정성 및 정량 분석 장치 및 방법
JPS6045832B2 (ja) 放射性物質モニタリング装置
USH898H (en) Radon free storage container and method
CN208097809U (zh) 一种臭氧涤除装置
JP2007183136A (ja) トリチウムモニタ
KR102107406B1 (ko) 방사성 폐기물에 잔존하는 방사성 물질 제거방법 및 장치
JP4515888B2 (ja) トリチウムモニタ
US5419179A (en) Hygrometers
CN222445963U (zh) 采样清扫双除湿功能的光离子化检测装置
JP2005003470A (ja) 換気機能を有する装置
CN120204865A (zh) 一种放射性含氢废气中多形态14c的处理方法及装置

Legal Events

Date Code Title Description
A621 Written request for application examination

Free format text: JAPANESE INTERMEDIATE CODE: A621

Effective date: 20110520

A977 Report on retrieval

Free format text: JAPANESE INTERMEDIATE CODE: A971007

Effective date: 20120810

A131 Notification of reasons for refusal

Free format text: JAPANESE INTERMEDIATE CODE: A131

Effective date: 20120821

A521 Request for written amendment filed

Free format text: JAPANESE INTERMEDIATE CODE: A523

Effective date: 20121001

TRDD Decision of grant or rejection written
A01 Written decision to grant a patent or to grant a registration (utility model)

Free format text: JAPANESE INTERMEDIATE CODE: A01

Effective date: 20121204

A61 First payment of annual fees (during grant procedure)

Free format text: JAPANESE INTERMEDIATE CODE: A61

Effective date: 20121207

FPAY Renewal fee payment (event date is renewal date of database)

Free format text: PAYMENT UNTIL: 20151214

Year of fee payment: 3

R151 Written notification of patent or utility model registration

Ref document number: 5155779

Country of ref document: JP

Free format text: JAPANESE INTERMEDIATE CODE: R151

FPAY Renewal fee payment (event date is renewal date of database)

Free format text: PAYMENT UNTIL: 20151214

Year of fee payment: 3

R250 Receipt of annual fees

Free format text: JAPANESE INTERMEDIATE CODE: R250

R250 Receipt of annual fees

Free format text: JAPANESE INTERMEDIATE CODE: R250

R250 Receipt of annual fees

Free format text: JAPANESE INTERMEDIATE CODE: R250

R250 Receipt of annual fees

Free format text: JAPANESE INTERMEDIATE CODE: R250

R250 Receipt of annual fees

Free format text: JAPANESE INTERMEDIATE CODE: R250

R250 Receipt of annual fees

Free format text: JAPANESE INTERMEDIATE CODE: R250

R250 Receipt of annual fees

Free format text: JAPANESE INTERMEDIATE CODE: R250

R250 Receipt of annual fees

Free format text: JAPANESE INTERMEDIATE CODE: R250

R250 Receipt of annual fees

Free format text: JAPANESE INTERMEDIATE CODE: R250

R250 Receipt of annual fees

Free format text: JAPANESE INTERMEDIATE CODE: R250

R250 Receipt of annual fees

Free format text: JAPANESE INTERMEDIATE CODE: R250