JP2010053564A - 水栓装置 - Google Patents

水栓装置 Download PDF

Info

Publication number
JP2010053564A
JP2010053564A JP2008218520A JP2008218520A JP2010053564A JP 2010053564 A JP2010053564 A JP 2010053564A JP 2008218520 A JP2008218520 A JP 2008218520A JP 2008218520 A JP2008218520 A JP 2008218520A JP 2010053564 A JP2010053564 A JP 2010053564A
Authority
JP
Japan
Prior art keywords
temperature
flow rate
unit
operation unit
amount
Prior art date
Legal status (The legal status is an assumption and is not a legal conclusion. Google has not performed a legal analysis and makes no representation as to the accuracy of the status listed.)
Granted
Application number
JP2008218520A
Other languages
English (en)
Other versions
JP5532503B2 (ja
Inventor
Tomoaki Yamaura
智章 山浦
Current Assignee (The listed assignees may be inaccurate. Google has not performed a legal analysis and makes no representation or warranty as to the accuracy of the list.)
Toto Ltd
Original Assignee
Toto Ltd
Priority date (The priority date is an assumption and is not a legal conclusion. Google has not performed a legal analysis and makes no representation as to the accuracy of the date listed.)
Filing date
Publication date
Application filed by Toto Ltd filed Critical Toto Ltd
Priority to JP2008218520A priority Critical patent/JP5532503B2/ja
Publication of JP2010053564A publication Critical patent/JP2010053564A/ja
Application granted granted Critical
Publication of JP5532503B2 publication Critical patent/JP5532503B2/ja
Expired - Fee Related legal-status Critical Current
Anticipated expiration legal-status Critical

Links

Images

Landscapes

  • Control Of Temperature (AREA)
  • Domestic Plumbing Installations (AREA)

Abstract

【課題】流調の際には吐水温度に配慮し、温調の際には吐水流量に配慮した水栓装置を提供する。
【解決手段】本発明は、吐出される湯水の温度及び流量を調整可能な水栓装置(1)であって、吐出される湯水の温度を調整するための温調操作部(10)と、吐出される湯水の流量を調整するための流調操作部(8)と、温調操作部により調整された設定温度の湯水を生成する温度調整部(16)と、流調操作部により調整された設定流量の湯水を吐出させる流量調整部(18)と、温調操作部及び流調操作部の操作に応じて、温度調整部及び流量調整部を制御する制御部(22)と、を有し、制御部は、流調操作部の操作量に対する設定流量の変化量を、設定温度に応じて変化させることを特徴としている。
【選択図】図2

Description

本発明は水栓装置に関し、特に、吐出される湯水の温度及び流量を調整可能な水栓装置に関する。
特開昭63−143613号公報(特許文献1)には、給湯装置が記載されている。この給湯装置には、温度調節手段と、温度調節手段で調節された温度範囲の異なる湯を供給する複数の給湯口と、これらを切り替える切替弁と、給湯口の選択を行う給湯口設定部と、温度調節手段の湯温の設定を行う湯温設定部と、給湯口設定部の設定に従って切替弁を切り替えるとともに、これに連動して給湯温度をその給湯口の温度範囲内に変える制御器と、が備えられている。給湯装置をこのように構成することにより、通常、熱湯を使用することがない給湯口から熱湯が吐出されるのを防止している。
特開昭63−143613号公報
しかしながら、特開昭63−143613号公報記載の給湯装置においても、熱湯を使用可能な給湯口からは高温の湯水が吐出されるので、これが使用者の意に反するものである場合には、使用者に強い不快感を与えることになる。特に、使用者の意に反する熱湯の吐出が大流量である場合には、問題が大きい。
従って、本発明は、流調の際には吐水温度に配慮し、温調の際には吐水流量に配慮した水栓装置を提供することを目的としている。
上述した課題を解決するために、本発明は、吐出される湯水の温度及び流量を調整可能な水栓装置であって、吐出される湯水の温度を調整するための温調操作部と、吐出される湯水の流量を調整するための流調操作部と、温調操作部により調整された設定温度の湯水を生成する温度調整部と、流調操作部により調整された設定流量の湯水を吐出させる流量調整部と、温調操作部及び流調操作部の操作に応じて、温度調整部及び流量調整部を制御する制御部と、を有し、制御部は、流調操作部の操作量に対する設定流量の変化量を、設定温度に応じて変化させることを特徴としている。
このように構成された本発明においては、温調操作部により吐出される湯水の温度が調整され、流調操作部により流量が調整される。制御部は、温度調整部及び流量調整部を制御して、調整された設定温度及び設定流量の湯水を吐出させる。また、制御部は、流調操作部の操作量に対する設定流量の変化量を、設定温度に応じて変化させる。
このように構成された本発明によれば、例えば、或る設定温度においては、流量の微調整が必要となる水栓装置の用途において、その設定温度における流調操作部の操作量に対する設定流量の変化量を小さくしておくことにより、流量を容易に微調整することができる。これにより、水栓装置の使い勝手を非常に良くすることができる。
本発明において、好ましくは、制御部は、設定温度が高い場合には、設定温度が低い場合よりも、流調操作部の操作量に対する設定流量の変化量を小さくする。
このように構成された本発明によれば、設定温度が高い場合には、流調操作部を大きく操作しなければ設定流量を増大させることができないので、使用者の誤操作により高温大流量の吐水が為されるのを防止することができる。
また、本発明は、吐出される湯水の温度及び流量を調整可能な水栓装置であって、吐出される湯水の温度を調整するための温調操作部と、吐出される湯水の流量を調整するための流調操作部と、温調操作部により調整された設定温度の湯水を生成する温度調整部と、流調操作部により調整された設定流量の湯水を吐出させる流量調整部と、温調操作部及び流調操作部の操作に応じて、温度調整部及び流量調整部を制御する制御部と、を有し、制御部は、温調操作部の操作量に対する設定温度の変化量を、設定流量に応じて変化させることを特徴としている。
このように構成された本発明においては、温調操作部により吐出される湯水の温度が調整され、流調操作部により流量が調整される。制御部は、温度調整部及び流量調整部を制御して、調整された設定温度及び設定流量の湯水を吐出させる。また、制御部は、温調操作部の操作量に対する設定温度の変化量を、設定流量に応じて変化させる。
このように構成された本発明によれば、例えば、或る設定流量においては、温度の微調整が必要となる水栓装置の用途において、その設定流量における温調操作部の操作量に対する設定温度の変化量を小さくしておくことにより、温度を容易に微調整することができる。これにより、水栓装置の使い勝手を非常に良くすることができる。
本発明において、好ましくは、制御部は、設定流量が大きい場合には、設定流量が小さい場合よりも、温調操作部の操作量に対する設定温度の変化量を小さくする。
このように構成された本発明によれば、設定流量が大きい場合には、温調操作部を大きく操作しなければ設定温度を上昇させることができないので、使用者の誤操作により高温大流量の吐水が為されるのを防止することができる。
本発明において、好ましくは、制御部は、温調操作部が温度を上昇させる方向に操作された場合のみ、温調操作部の操作量に対する設定温度の変化量を変化させ、温調操作部が温度を下降させる方向に操作された場合には、温調操作部の操作量に対する設定温度の変化量を一定にする。
このように構成された本発明によれば、温調操作部が温度を下降させる方向に操作された場合における温調操作部の操作量に対する設定温度の変化量を大きくしておくことにより、誤操作により高温大流量の吐水が為されるのを防止しながら、高温大流量の吐水が為されている場合には、設定温度を速やかに低下させることができる。
従って、本発明の水栓装置によれば、流調の際には吐水温度に配慮し、温調の際には吐水流量に配慮した吐水を行うことができる。
次に、添付図面を参照して、本発明の実施形態を説明する。
まず、図1乃至図4を参照して、本発明の第1実施形態による水栓装置を説明する。図1は、本実施形態による水栓装置全体を示す斜視図である。図2は、本実施形態による水栓装置の構成を示すブロック図である。さらに、図3及び図4は本実施形態の水栓装置の作用を示すグラフである。
図1に示すように、本発明の第1実施形態による水栓装置1は、吐水口2aが設けられた吐水部である吐水ヘッド2と、洗面ボウル4に取り付けられた水栓本体6と、洗面ボウル4に配置された流調操作部8及び温調操作部10と、洗面ボウル4の下側に配置された水栓装置機能部12(図2)と、を有する。
本実施形態による水栓装置1は、流調操作部8及び温調操作部10を操作することにより、水栓装置機能部12に電気信号が送られ、各機能を実行することができる。即ち、水栓装置1は、流調操作部8を押圧操作することにより吐水ヘッド2の吐水口2aからの吐水、止水の切り換えを行うことができ、流調操作部8を回転操作することにより吐水流量の調整を行うことができる。また、水栓装置1は、温調操作部10を回転操作することにより、吐水温度の調整を行うことができるように構成されている。
流調操作部8及び温調操作部10の内部には、表示手段であるLED(図示せず)が内蔵されており、このLEDからの照射光により各操作部の周りに概ね扇形の光照射部8a、10aが形成される。各光照射部の扇形の中心角は、設定流量及び設定温度に応じて夫々大きくなるように構成されており、使用者は、各光照射部の形状により、設定流量、設定温度を視覚的に認識できるようになっている。また、吐水ヘッド2は、水栓本体6から外して引き出して、シャワーヘッドとして使用できるように構成されている。
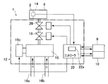
図2に示すように、水栓装置機能部12は、給湯管16a及び給水管16bに接続された温度調整部である温調バルブ16と、この温調バルブ16の下流側に接続された流量調整部である流量調整弁18と、この流量調整弁18の下流側に接続された電磁弁20と、温調バルブ16、流量調整弁18及び電磁弁20を制御する制御部であるコントローラ22と、を有する。温調バルブ16の出口管路には流量調整弁18が接続され、流量調整弁18の出口管路には電磁弁20が接続され、電磁弁20の出口管路には吐水ヘッド2が接続されている。この構成により、電磁弁20が開放されると、温調バルブ16から流出した湯水は流量調整弁18を通って電磁弁20に流入し、吐水ヘッド2の吐水口2aから吐出される。
温調バルブ16は、温度設定に従って、給湯管16aから流入した湯、及び給水管16bから流入した水を混合して流出させるように構成されている。本実施形態においては、温調バルブ16として、主弁体を形状記憶合金バネ及びバイアスバネの付勢力により駆動して温度を調整するタイプのサーモバルブが使用されている。また、温調バルブ16から吐出される湯水の設定温度は、温調バルブ16に連結されたモータ16cを駆動することにより変更することができる。
流量調整弁18は、流量設定に従って、温調バルブ16から流入した湯水を流量調整して流出させるように構成されている。また、流量調整弁18から吐出される湯水の設定流量は、コントローラ22からの信号により弁の開度を可変することにより変更することができる。
コントローラ22は、流調操作部8及び温調操作部10から入力された電気信号に基づいて、電磁弁20、温調バルブ16及び流量調整弁18に信号を送って、これらを制御するように構成されている。具体的には、コントローラ22は、各操作部からの信号を入力するための入力インターフェイス、制御プログラム、記憶吐水条件である各吐水形態における設定温度、設定流量を記憶する記憶手段であるメモリ22a、プログラムを実行するマイクロプロセッサ、電磁弁及び温調バルブを駆動するための出力インターフェイス等から構成される(メモリ22aのみ図示)。コントローラ22による制御の詳細は、後述する。
次に、図3を参照して、コントローラ22における制御を説明する。図3は、本発明の第1実施形態による水栓装置1の作用を示すグラフであり、横軸に設定流量を、縦軸に単位操作量当たりの設定温度の変化量を示している。
図3に示すように、本実施形態の水栓装置1において、コントローラ22は、単位操作量当たりの設定温度の変化量、即ち、温調操作部10を所定角度回転させたときの設定温度の変化量を、設定流量に応じて変化させるように構成されている。設定流量が0以上q1未満の場合には、単位操作量当たりの設定温度の変化量はb1にされ、設定流量がq1以上q2未満の場合には、単位操作量当たりの設定温度の変化量はb2にされ、設定流量がq2以上の場合には、単位操作量当たりの設定温度の変化量はb3にされる。なお、本実施形態においては、設定流量q1=6[L/min]、q2=8[L/min]であり、単位操作量当たりの設定温度の変化量b1=0.5[゜C/deg]、b2=0.3[゜C/deg]、b3=0.1[゜C/deg]である。
次に、図4を参照して、本実施形態による水栓装置1の作用を説明する。図4は、本実施形態による水栓装置1の作用を示すグラフであり、設定流量と、温調操作部の回転角と、設定温度との関係を示すグラフである。
まず、図4の時刻t0〜t2において、使用者は、温調操作部10を時計回りに一定の回転角速度で回転操作している。この操作中の時刻t0〜t1においては設定流量がq1=6[L/min]未満であるため、設定温度は、温調操作部10が1deg回転される毎に0.5゜C上昇される。さらに、時刻t1〜t2においては、設定流量がq1=6[L/min]以上、q2=8[L/min]未満であるため、設定温度は温調操作部10が1deg回転される毎に0.3゜C上昇されるようになる。即ち、時刻t1〜t2においては、設定流量が増大されているため、温調操作部10が同じ回転角速度で操作されていても、回転角度当たりの設定温度の変化量が、時刻t0〜t1の間よりも小さくなる。
時刻t2〜t3においては、使用者は、温調操作部10を回転操作する回転角速度を時刻t0〜t2の間よりも大きくしている。このため、時間当たりの設定温度の変化量は、時刻t1〜t2よりも大きくなっている。
さらに、時刻t3〜t4においては、使用者は温調操作部10を回転操作する回転角速度を、さらに大きくしている。しかしながら、時刻t3〜t4においては、設定流量がq1=8[L/min]以上であるため、温調操作部10の回転角当たりの設定温度の変化量は0.1゜Cに低下され、時間当たりの設定温度の変化量は、時刻t2〜t3と等しくなっている。このように、大流量吐水時には、温調操作部10の回転角当たりの設定温度の変化量が小さくなるので、設定温度を容易に上昇させることができなくなり、誤って高温大流量の吐水が為されるのを防止している。
次に、時刻t4〜t6において、使用者は、温調操作部10を反時計回りに一定の回転角速度で回転操作している。この操作中、時刻t4〜t5においては、設定流量がq1=6[L/min]以上、q2=8[L/min]未満であるため、設定温度は温調操作部10が1deg回転される毎に0.3゜C下降される。さらに、時刻t5〜t6においては設定流量がq1=6[L/min]未満に低下されているため、設定温度は、温調操作部10が1deg回転される毎に0.5゜C下降されるようになる。これにより、時間当たりの設定温度の低下は、時刻t4〜t5における低下よりも大きくなる。
本発明の第1実施形態の水栓装置によれば、設定流量が大きい場合における温調操作部の操作量に対する設定温度の変化量が小さくされているので、設定流量が大きい場合には、温調操作部を大きく操作しなければ設定温度を上昇させることができず、使用者の誤操作により高温大流量の吐水が為されるのを防止することができる。
上述した第1実施形態においては、温調操作部の回転角当たりの設定温度の変化量は、設定流量が同じであれば、温調操作部を時計回りに回転させて設定温度を上昇させた場合も、温調操作部を反時計回りに回転させて設定温度を下降させた場合も同一であった。ここで、変形例として、温調操作部の回転角当たりの設定温度の変化量を、設定温度を上昇させるときと下降させるときで異なるように構成することもできる。
図5は、本変形例による水栓装置1の作用を示すグラフであり、設定流量と、温調操作部の回転角と、設定温度との関係を示すグラフである。図5の中段及び下段のグラフは、図4に示した第1実施形態のグラフと同一である。また、図5の上段のグラフも時刻t0〜t4においては、図4のグラフと同一である。
本変形例の水栓装置は、温調操作部を反時計回りに回転させた場合には、設定流量に関わらず、温調操作部10が1deg回転される毎に0.5゜C下降されるように構成されている。従って、図5において、時刻t4〜t6の間における時間当たりの温度の低下が、図4のグラフよりも大きくなっている。
本変形例の水栓装置によれば、誤操作により高温大流量の吐水が為されるのを防止しながら、高温大流量の吐水が為されている場合には、速やかに設定温度を低下させることができる。
また、上述した第1実施形態においては、温調操作部の回転角当たりの設定温度の変化量は、設定流量に応じて3段階に変化されていたが、変形例として、設定温度の変化量を2段階に変化させても良い。
図6は、本変形例による水栓装置の作用を示すグラフであり、横軸に設定流量を、縦軸に単位操作量当たりの設定温度の変化量を示している。
図6に示すように、本変形例の水栓装置において、コントローラ22は、単位操作量当たりの設定温度の変化量、即ち、温調操作部10を所定角度回転させたときの設定温度の変化量を、設定流量に応じて2段階に変化させるように構成されている。設定流量が0以上q2未満の場合には、単位操作量当たりの設定温度の変化量はb1にされ、設定流量がq2以上の場合には、単位操作量当たりの設定温度の変化量はb3にされる。なお、本変形例においては、設定流量q2=8[L/min]であり、単位操作量当たりの設定温度の変化量b1=0.5[゜C/deg]、b3=0.1[゜C/deg]である。
また、温調操作部の回転角当たりの設定温度の変化量は、設定流量の関数として任意に定めることができる。例えば、温調操作部の回転角当たりの設定温度の変化量が、設定流量に応じて連続的に変化するように、水栓装置を構成することもできる。
次に、図7及び図8を参照して、本発明の第2実施形態による水栓装置を説明する。本実施形態の水栓装置は、コントローラにおける制御が上述した第1実施形態とは異なる。従って、ここでは、本実施形態の第1実施形態とは異なる点のみを説明し、同様の点については説明を省略する。
本発明の第2実施形態による水栓装置は、流調操作部を所定角度回転させたときの設定流量の変化量が、設定温度に応じて変化するように構成されている。
図7は、本発明の第2実施形態による水栓装置の作用を示すグラフであり、横軸に設定温度を、縦軸に単位操作量当たりの設定流量の変化量を示している。
図7に示すように、本実施形態の水栓装置において、コントローラ22は、単位操作量当たりの設定流量の変化量、即ち、流調操作部8を所定角度回転させたときの設定流量の変化量を、設定温度に応じて変化させるように構成されている。設定温度が0以上T2未満の場合には、単位操作量当たりの設定流量の変化量はc1にされ、設定温度がT2以上の場合には、単位操作量当たりの設定温度の変化量はc3にされる。なお、本実施形態においては、設定温度T2=50[゜C]であり、単位操作量当たりの設定流量の変化量c1=0.1[(L/min)/deg]、c3=0.03[(L/min)/deg]である。
次に、図8を参照して、本実施形態による水栓装置の作用を説明する。図8は、本実施形態による水栓装置の作用を示すグラフであり、設定温度と、流調操作部の回転角と、設定流量との関係を示すグラフである。
まず、図8の時刻t10〜t12において、使用者は、流調操作部8を時計回りに一定の回転角速度で回転操作している。この操作中の時刻t10〜t11においては設定温度がT2=50[゜C]未満であるため、設定流量は、流調操作部8が1deg回転される毎に0.1[L/min]上昇される。さらに、時刻t11〜t12においては、設定温度がT2=50[゜C]以上であるため、設定流量は流調操作部8が1deg回転される毎に0.03[L/min]上昇されるようになる。即ち、時刻t11〜t12においては、設定温度が上昇されているため、流調操作部8が同じ回転角速度で操作されていても、回転角度当たりの設定流量の変化量が、時刻10〜t11の間よりも小さくなる。このように、高温吐水時には、流調操作部8の回転角当たりの設定流量の変化量が小さくなるので、設定流量を容易に増加させることができなくなり、誤って高温大流量の吐水が為されるのを防止している。
時刻t12〜t13においては、使用者は、流調操作部8を回転操作する回転角速度を時刻t10〜t12の間よりも大きくしている。このため、時間当たりの設定流量の変化量は、時刻t11〜t12よりも大きくなっている。
さらに、時刻t13〜t14においては、使用者は流調操作部8を回転操作する回転角速度を、少し小さくしている。時刻t13〜t14においては、設定温度がT2=50[゜C]以上であるため、流調操作部8の回転角当たりの設定流量の変化量は0.03[L/min]のままであり、時間当たりの設定流量の変化量も、時刻t12〜t13よりも少し小さくなっている。
次に、時刻t14〜t16において、使用者は、流調操作部8を反時計回りに一定の回転角速度で回転操作している。この操作中、時刻t14〜t15においては、設定温度がT2=50[゜C]以上であるため、設定流量は流調操作部8が1deg回転される毎に0.03[L/min]減少される。さらに、時刻t15〜t16においては設定温度がT2=50[゜C]未満に低下されているため、設定流量は、流調操作部8が1deg回転される毎に0.1[L/min]減少されるようになる。これにより、時間当たりの設定流量の低下は、時刻t14〜t15における低下よりも大きくなる。
本発明の第2実施形態の水栓装置によれば、設定温度が高い場合には、流調操作部を大きく操作しなければ設定流量を増大させることができないので、使用者の誤操作により高温大流量の吐水が為されるのを防止することができる。
上述した第2実施形態においては、流調操作部の回転角当たりの設定流量の変化量は、設定温度に応じて2段階に変化されていたが、変形例として、設定流量の変化量を3段階に変化させても良い。
図9は、本変形例による水栓装置の作用を示すグラフであり、横軸に設定温度を、縦軸に単位操作量当たりの設定流量の変化量を示している。
図9に示すように、本変形例の水栓装置において、コントローラ22は、流調操作部8を所定角度回転させたときの設定流量の変化量を、設定温度が0以上T1未満の場合にはc1に、設定温度がT1以上T2未満の場合にはc2に、設定温度がT2以上の場合にはc3にしている。なお、本変形例においては、設定温度T1=42[゜C]、T2=50[゜C]であり、単位操作量当たりの設定流量の変化量c1=0.1[(L/min)/deg]、c2=0.06[(L/min)/deg]、c3=0.03[(L/min)/deg]である。
以上、本発明の好ましい実施形態を説明したが、上述した実施形態に種々の変更を加えることができる。特に、上述した実施形態においては、水栓装置が、高温大流量に誤って設定されるのを防止する目的で、単位操作量当たりの設定値の変化量を変化させていたが、本発明を他の目的に適用することもできる。
例えば、小流量時に温度の微調整が必要な用途に対応して、設定流量が小流量の場合には、温調操作部の単位操作量当たりの設定温度の変化量が小さくなるように、水栓装置を構成することができる。或いは、低温吐水時に流量の微調整が必要な用途に対応して、設定温度が低温の場合には、流調操作部の単位操作量当たりの設定流量の変化量が小さくなるように、水栓装置を構成することもできる。これにより、水栓装置の使い勝手を非常に良くすることができる。
本発明の第1実施形態による水栓装置全体を示す斜視図である。 本発明の第1実施形態による水栓装置の構成を示すブロック図である。 本発明の第1実施形態による水栓装置の作用を示すグラフであり、横軸に設定流量を、縦軸に単位操作量当たりの設定温度の変化量を示している。 本発明の第1実施形態による水栓装置の作用を示すグラフであり、設定流量と、温調操作部の回転角と、設定温度との関係を示す。 本発明の第1実施形態の変形例による水栓装置の作用を示すグラフであり、設定流量と、温調操作部の回転角と、設定温度との関係を示す。 本発明の第1実施形態の変形例による水栓装置の作用を示すグラフであり、横軸に設定流量を、縦軸に単位操作量当たりの設定温度の変化量を示している。 本発明の第2実施形態による水栓装置の作用を示すグラフであり、横軸に設定温度を、縦軸に単位操作量当たりの設定流量の変化量を示す。 本発明の第2実施形態による水栓装置の作用を示すグラフであり、設定温度と、流調操作部の回転角と、設定流量との関係を示す。 本発明の第2実施形態の変形例による水栓装置の作用を示すグラフであり、横軸に設定温度を、縦軸に単位操作量当たりの設定流量の変化量を示す。
符号の説明
1 本発明の第1実施形態による水栓装置
2 吐水ヘッド
2a 吐水口
4 洗面ボウル
6 水栓本体
8 流調操作部
10 温調操作部
12 水栓装置機能部
16 温調バルブ(温度調整部)
16a 給湯管
16b 給水管
18 流量調整弁(流量調整部)
20 電磁弁
22 コントローラ
22a メモリ

Claims (5)

  1. 吐出される湯水の温度及び流量を調整可能な水栓装置であって、
    吐出される湯水の温度を調整するための温調操作部と、
    吐出される湯水の流量を調整するための流調操作部と、
    上記温調操作部により調整された設定温度の湯水を生成する温度調整部と、
    上記流調操作部により調整された設定流量の湯水を吐出させる流量調整部と、
    上記温調操作部及び上記流調操作部の操作に応じて、上記温度調整部及び上記流量調整部を制御する制御部と、を有し、
    上記制御部は、上記流調操作部の操作量に対する設定流量の変化量を、設定温度に応じて変化させることを特徴とする水栓装置。
  2. 上記制御部は、設定温度が高い場合には、設定温度が低い場合よりも、上記流調操作部の操作量に対する設定流量の変化量を小さくする請求項1記載の水栓装置。
  3. 吐出される湯水の温度及び流量を調整可能な水栓装置であって、
    吐出される湯水の温度を調整するための温調操作部と、
    吐出される湯水の流量を調整するための流調操作部と、
    上記温調操作部により調整された設定温度の湯水を生成する温度調整部と、
    上記流調操作部により調整された設定流量の湯水を吐出させる流量調整部と、
    上記温調操作部及び上記流調操作部の操作に応じて、上記温度調整部及び上記流量調整部を制御する制御部と、を有し、
    上記制御部は、上記温調操作部の操作量に対する設定温度の変化量を、設定流量に応じて変化させることを特徴とする水栓装置。
  4. 上記制御部は、設定流量が大きい場合には、設定流量が小さい場合よりも、上記温調操作部の操作量に対する設定温度の変化量を小さくする請求項3記載の水栓装置。
  5. 上記制御部は、上記温調操作部が温度を上昇させる方向に操作された場合のみ、上記温調操作部の操作量に対する設定温度の変化量を変化させ、上記温調操作部が温度を下降させる方向に操作された場合には、上記温調操作部の操作量に対する設定温度の変化量を一定にする請求項3又は4記載の水栓装置。
JP2008218520A 2008-08-27 2008-08-27 水栓装置 Expired - Fee Related JP5532503B2 (ja)

Priority Applications (1)

Application Number Priority Date Filing Date Title
JP2008218520A JP5532503B2 (ja) 2008-08-27 2008-08-27 水栓装置

Applications Claiming Priority (1)

Application Number Priority Date Filing Date Title
JP2008218520A JP5532503B2 (ja) 2008-08-27 2008-08-27 水栓装置

Publications (2)

Publication Number Publication Date
JP2010053564A true JP2010053564A (ja) 2010-03-11
JP5532503B2 JP5532503B2 (ja) 2014-06-25

Family

ID=42069761

Family Applications (1)

Application Number Title Priority Date Filing Date
JP2008218520A Expired - Fee Related JP5532503B2 (ja) 2008-08-27 2008-08-27 水栓装置

Country Status (1)

Country Link
JP (1) JP5532503B2 (ja)

Citations (2)

* Cited by examiner, † Cited by third party
Publication number Priority date Publication date Assignee Title
JPH05161563A (ja) * 1991-12-17 1993-06-29 Sekisui Chem Co Ltd シャワー装置
JP2003311135A (ja) * 2002-04-18 2003-11-05 Aluvo:Kk 流体混合装置における制御装置

Patent Citations (2)

* Cited by examiner, † Cited by third party
Publication number Priority date Publication date Assignee Title
JPH05161563A (ja) * 1991-12-17 1993-06-29 Sekisui Chem Co Ltd シャワー装置
JP2003311135A (ja) * 2002-04-18 2003-11-05 Aluvo:Kk 流体混合装置における制御装置

Also Published As

Publication number Publication date
JP5532503B2 (ja) 2014-06-25

Similar Documents

Publication Publication Date Title
US10753489B2 (en) Electronic faucet device
JP4385408B2 (ja) 水栓装置
JP2004265378A (ja) 電子制御温度調整弁
JP5532503B2 (ja) 水栓装置
JP6982805B2 (ja) 自動水栓装置
JP5024729B2 (ja) 水栓装置
JP5153708B2 (ja) 流量調節装置
JP5445337B2 (ja) 給湯機
JP4775900B2 (ja) 水栓装置
JP6187911B2 (ja) 吐水装置
JP7223603B2 (ja) 水栓及び水栓装置
JP5152691B2 (ja) 水栓装置
JP3993415B2 (ja) 自動水栓
JP6610934B2 (ja) 自動水栓
JP2011033091A (ja) 湯水混合水栓
JP2011058213A (ja) 吐水装置
JP4775901B2 (ja) 水栓装置
JP2019065528A (ja) 電子水栓装置
JP7527726B2 (ja) 電子混合水栓
JP6656595B2 (ja) 電子水栓装置
JP2015155618A (ja) シングルレバー水栓
JP2011058212A (ja) 吐水装置
JP2010196404A (ja) 湯水混合装置
JP2011252684A (ja) 給湯機
JP2010060180A (ja) 湯水混合装置

Legal Events

Date Code Title Description
A621 Written request for application examination

Free format text: JAPANESE INTERMEDIATE CODE: A621

Effective date: 20110805

A977 Report on retrieval

Free format text: JAPANESE INTERMEDIATE CODE: A971007

Effective date: 20121130

A131 Notification of reasons for refusal

Free format text: JAPANESE INTERMEDIATE CODE: A131

Effective date: 20121210

A521 Written amendment

Free format text: JAPANESE INTERMEDIATE CODE: A523

Effective date: 20130207

A131 Notification of reasons for refusal

Free format text: JAPANESE INTERMEDIATE CODE: A131

Effective date: 20130819

A521 Written amendment

Free format text: JAPANESE INTERMEDIATE CODE: A523

Effective date: 20131017

TRDD Decision of grant or rejection written
A01 Written decision to grant a patent or to grant a registration (utility model)

Free format text: JAPANESE INTERMEDIATE CODE: A01

Effective date: 20140331

R150 Certificate of patent or registration of utility model

Ref document number: 5532503

Country of ref document: JP

Free format text: JAPANESE INTERMEDIATE CODE: R150

A61 First payment of annual fees (during grant procedure)

Free format text: JAPANESE INTERMEDIATE CODE: A61

Effective date: 20140413

LAPS Cancellation because of no payment of annual fees