JP2010038504A - 加熱給湯装置における熱交換器の漏水検知システム - Google Patents

加熱給湯装置における熱交換器の漏水検知システム Download PDF

Info

Publication number
JP2010038504A
JP2010038504A JP2008205106A JP2008205106A JP2010038504A JP 2010038504 A JP2010038504 A JP 2010038504A JP 2008205106 A JP2008205106 A JP 2008205106A JP 2008205106 A JP2008205106 A JP 2008205106A JP 2010038504 A JP2010038504 A JP 2010038504A
Authority
JP
Japan
Prior art keywords
water level
water
hot water
switch
circulation circuit
Prior art date
Legal status (The legal status is an assumption and is not a legal conclusion. Google has not performed a legal analysis and makes no representation as to the accuracy of the status listed.)
Granted
Application number
JP2008205106A
Other languages
English (en)
Other versions
JP4942118B2 (ja
Inventor
Ikuro Adachi
郁朗 足立
Tsutomu Sofue
務 祖父江
Current Assignee (The listed assignees may be inaccurate. Google has not performed a legal analysis and makes no representation or warranty as to the accuracy of the list.)
Rinnai Corp
Original Assignee
Rinnai Corp
Priority date (The priority date is an assumption and is not a legal conclusion. Google has not performed a legal analysis and makes no representation as to the accuracy of the date listed.)
Filing date
Publication date
Application filed by Rinnai Corp filed Critical Rinnai Corp
Priority to JP2008205106A priority Critical patent/JP4942118B2/ja
Publication of JP2010038504A publication Critical patent/JP2010038504A/ja
Application granted granted Critical
Publication of JP4942118B2 publication Critical patent/JP4942118B2/ja
Expired - Fee Related legal-status Critical Current
Anticipated expiration legal-status Critical

Links

Images

Landscapes

  • Steam Or Hot-Water Central Heating Systems (AREA)

Abstract

【課題】熱源と熱交換器の間の一次循環回路で一次側湯水を循環させ、一次循環回路内の熱交換器と解放タンクと熱負荷間の二次循環回路で二次側湯水を循環させ、二次循環回路の二次側湯水で熱負荷を加熱する加熱給湯装置における熱交換器の漏水検知システムを提供する。
【解決手段】所定の点検期間(例えば1回/1週)毎に高水位スイッチのON状態を点検し、高水位スイッチONのときに二次循環ポンプを短時間駆動して脱気運転をし、その後水位上昇の有無を所定時間(例えば10分)監視する。オーバーフロースイッチOがONのままのとき及びオーバーフロースイッチOがOFFの後にONのとき漏水ありと判定し、オーバーフロースイッチOがOFFのままのとき漏水なしと判定するようにしたので、精度良く漏水を検知できる。
【選択図】図1

Description

この発明は、熱源で加熱された熱媒で熱負荷を加熱し、熱源と熱負荷との間において熱媒を循環させる加熱給湯装置における熱交換器の漏水検知システム、すなわち、一次側湯水で二次側湯水を加熱する熱交換器における内部リーク(漏水)を検知する漏水検知システムに関するものであり、二次循環回路を脱気して空気の侵入によるオーバーフローを漏水によるオーバーフローと誤検知する可能性をなくし漏水検知するものについて、漏水有りの検知精度を向上させることができるものである。
熱源と熱交換器の間の一次循環回路で一次側湯水を循環させ、一次循環回路の熱交換器と開放タンクと熱負荷間の二次循環回路で二次側湯水を循環させ、二次循環回路の二次側湯水で熱負荷を加熱する加熱給湯装置における上記熱交換器の内部リーク(漏水)を検知する漏水検知システムが公知であり、その一例が特開2004−251888号公報(特許文献1)、特開2003−114056号公報(特許文献2)に記載されている。
上記特許文献1の加熱給湯装置の概要は図3に示すものであり、例えば、熱電気供給装置のような主加熱手段とガス湯沸かし器のような補助加熱手段を備え、さらに貯湯タンクを備えており、これらを一次側湯水が循環する。この一次循環回路に熱交換器100,100があって、この熱交換器100で二次循環回路の熱媒すなわち二次側湯水を加熱する。端末器用の二次循環回路は熱交換器100、暖房用放熱器などの端末器と開放タンクT間を循環し、また、浴槽用の二次循環回路は熱交換器100と浴槽間を循環する。
一次循環回路の一次側湯水は給湯にも供されるものであり、他方、端末器用の二次循環回路を循環する二次側湯水はきれいな水ではないので、熱交換器100に細管漏れ(内部リーク又は漏水)を生じても、二次側湯水が一次側湯水に混入することがないように、二次循環回路の圧力は一次循環回路の圧力よりも低く設定されている。そして二次循環回路は開放タンクTにおいて大気に開放されている。
なお、開放タンクTは低水位、高水位、オーバーフロー水位の3つの水位をそれぞれ検知する低水位スイッチL、高水位スイッチH、オーバーフロースイッチOを備えている。
熱交換器100の漏水や空気侵入、熱膨張などで二次側湯水の量が増加すると開放タンクTの水位が上昇する。そして、開放タンクTの水位が上昇してオーバーフロー水位に達するとオーバーフロースイッチOで検知されてエラー表示される。他方、蒸発等で二次側湯水の量が減少すると開放タンクTの水位が低下し、これが低水位に達すると低水位スイッチLで検知されて給水弁が開かれ、高水位スイッチHがONするまで給水管から補給される。これによって開放タンクTの水位が低水位と高水位間に保持され、漏水などの何らかの原因でオーバーフロー水位まで上昇するとエラー表示されることになる。
上記従来技術では二次循環回路への空気の侵入(配管等からの空気の浸透)や二次側湯水の膨張、熱交換器の細管漏れによる一次側湯水の流入等のために二次側湯水の体積が増加する。このようにして二次媒体の体積が増加すると、開放タンクTの水位が上昇し、やがてオーバーフローするようになる。オーバーフローするとこれがオーバーフロースイッチOで検知されてエラー表示される。
上記の熱交換器100の細管漏れ(一次側湯水の二次側湯水への漏水)を検知するのがこの従来技術の漏水検知である。これは、開放タンクTのオーバーフロースイッチOのON/OFF信号によってなされるがオーバーフロースイッチOのON信号によって直ちに漏水有りとするのではなく、オーバーフロースイッチOがONした時にそれが空気侵入であるかを確認し、空気侵入によるものでないことが確認されたときに漏水有りと判定するものである。その漏水検知操作は次の(a)〜(e)のようにしてなされる(図4参照)。
(a)オーバーフロースイッチOがONのときに二次循環回路の循環ポンプを運転して脱気しながら(図4(a))、
(b)水位上昇を所定時間監視する(図4(c))。
(所定時間の水位回復の有無で細管漏れの有無を検知する)
(c)オーバーフロースイッチOがONのままであるとき漏水有りと判定(図4(b))。
(脱気ゼロであることが判明する)
(d)オーバーフロースイッチOが一旦OFFし、その後にONしたとき、漏水有りと判定(図4(c)、(d))。
(脱気ありで、その脱気による水位低下が所定時間の漏水で回復したことが判明)
(e)オーバーフロースイッチOが一旦OFFし、OFFのままのとき、漏水なしと判定(図4(c)、(e))。
(脱気がなされ、その脱気による水位低下を所定時間で回復させるだけの漏水はないことが判明)
〔従来技術の問題点〕
上記従来技術については、オーバーフロースイッチOがONで二次循環回路の循環ポンプPを駆動して脱気運転をするものであるから、一旦脱気したときの脱気量が少ないと、その時に水位が低下してオーバーフロースイッチOがOFFするものの、その時点での水位が高くてオーバーフロースイッチOがONする水位に近いときは、短時間の空気侵入でオーバーフロースイッチOがONすることがあり、このような場合は、熱交換器の漏水がないにもかかわらず少量の空気の侵入によってオーバーフロースイッチOがONして脱気運転がなされ、水位が低下し漏水なしの判定がなされ、その後繰り返しオーバーフロースイッチOがONになり脱気運転がなされる。
また、逆に、空気の侵入がないにも関わらず、温度上昇のために二次側湯水の体積が膨張する場合があり、この場合その膨張過程でオーバーフロースイッチOが繰り返しONし、そのたびに漏水ありと判定される。
また、脱気運転時と脱気運転後の開放タンクTの水位は、含有空気量の変動、二次側湯水の体積の増減、二次循環回路の容積の増減に影響され、含有空気の割合は常に変動している。
したがって、上記漏水検知操作における開放タンクTのオーバーフロースイッチOのON−OFF−ONは必ずしも脱気と漏水による水位変動を示しているわけではなく、漏水以外の原因でオーバーフロースイッチOがONすることがあり、このために誤って「漏水有り」と判定される可能性もある。
それゆえ、オーバーフロースイッチOがONしてから脱気運転した後に再びオーバーフロースイッチOがONするまで水位が戻ったとき、このことをもって漏水有りと判定する従来の漏水検知方法は必ずしも精度が高くない。
特開2004−251888号公報 特開2003−114056号公報
開放タンクの水位スイッチのON/OFF信号を利用して熱交換器の細管漏れを検知するシステムについて、脱気運転が頻繁に行われることを回避しつつ、漏水有りの判定の精度を高くして、誤検知を低減すること。
上記課題を解決するために講じた手段は、熱源と熱交換器の間の一次循環回路で一次側湯水を循環させ、一次循環回路内の熱交換器と開放タンクと熱負荷間の二次循環回路で二次側湯水を二次循環ポンプで循環させ、二次循環回路の二次側湯水で熱負荷を加熱する加熱給湯装置であって、一次側湯水の方が二次側湯水よりも圧力が高く、上記開放タンクに低水位スイッチ、高水位スイッチ、オーバーフロースイッチがあり、低水位スイッチ、高水位スイッチによって検知される低水位と高水位との間の水位になるよう自動的に補水し、オーバーフロースイッチによって検知される水位に達したときにエラー表示がなされる上記加熱給湯装置における上記熱交換器の漏水検知システムを前提として、次の(イ)〜(ヘ)によるものである。
(イ)所定の点検期間(例えば1回/1週)毎に高水位スイッチのON/OFFを点検し、
(ロ)高水位スイッチがONのときに循環ポンプを短時間駆動して脱気運転をし、
(ハ)オーバーフロースイッチのON/OFFによって水位上昇の有無を所定時間(例えば10分)監視し、
(ニ)オーバーフロースイッチがONのままのとき漏水ありと判定し、
(ホ)オーバーフロースイッチがOFFの後にONのとき漏水ありと判定し、
(ヘ)オーバーフロースイッチがOFFのままとき漏水なしと判定すること。
なお、上記の「所定の点検期間」は当該点検時間内の空気侵入量による二次側湯水の増量でオーバーフロースイッチがONする可能性がある期間よりも短い時間であり、例えば1週間程度がこれに当たる。
また、上記の短時間は二次循環回路の二次側湯水が少なくとも1回一巡して当該湯水に混入している空気が上記開放タンクにおいて大気に放出されて二次循環回路が脱気されるのに必要な運転時間であって、二次循環回路の構成の如何によって大幅に異なるが一般家庭に設置された加熱給湯装置においては例えば約1〜2分程度である。
また、上記の所定時間は、許容される最小の細管漏れがあるとき、その漏水によって、上記の定期的脱気による水位低下分が十分に回復されると予想される時間であって、一般家庭に設置された加熱給湯装置においてはほぼ10分間がこれに当たる。
したがって、上記解決手段は具体的に言えば、1週間間隔で高水位スイッチがONかを定期的に点検し、高水位スイッチがONのとき1〜2分間二次循環ポンプを駆動して脱気運転を行い、オーバーフロースイッチOのON/OFFを確認し、10分後にオーバーフロースイッチOのON/OFFを確認して、この間のオーバーフロースイッチOのON/OFFの変化の如何によって熱交換器の細管漏れの有無を判定することになる。
高水位スイッチがONのときは所定の間隔で定期的に二次循環回路が脱気されているので、空気侵入による開放タンクの水位への影響が常時ほぼ排除されており、したがって、空気侵入が原因してオーバーフロースイッチがONになるような状態にはなっていない。
したがって、従来技術のように空気侵入のためにオーバーフロースイッチがONし、それによって二次循環ポンプが駆動されて脱気運転がなされ、次いで漏水なしと判定され、その後またオーバーフロースイッチがONして脱気運転がなされるといったように、空気侵入のために脱気運転が頻繁に繰り返し行われるというようなことはない。
また、熱媒(二次湯水)の熱膨張、循環回路の容積膨張等の不確定要因による水位変動分は、高水位とオーバーフロー水位の間の体積の差よりも少量である。したがって、もっぱら空気侵入が原因してオーバーフロースイッチがONされることはない。
それゆえ、オーバーフロースイッチがONしたときはほぼ間違いなく「漏水有り」を表しており、さらに、オーバーフロースイッチがONのままのとき、又はOFFの後にONのとき漏水有りと判定するから、「漏水」の検知精度は極めて高い。
次いで図1を参照しながらこの発明の実施例を説明する。
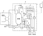
この実施例は熱電併給装置1と給湯ユニット2と制御装置3によるものであり、給湯ユニット2は貯湯タンク4、給湯機5を備えており、熱電併給装置1と給湯機5を熱源として貯湯タンク4に貯湯する。
貯湯タンク4は浴室やキッチン等への給湯の他、浴湯の追い焚きの熱源となり、また、暖房機などの熱負荷のための熱媒循環回路6を備えている。
熱媒循環回路6は熱負荷A、熱負荷Bに湯水を供給するものであり、熱交換器61、一次循環ポンプP1,二次循環ポンプP2、開閉弁V1,V2、開放タンク62を備えている。一次循環ポンプP1の吐出量は10リットル/分、二次循環ポンプP2の吐出量は床マット1個あたり約2リットル/分であり、二次循環ポンプP2が約1〜2分間運転されると、二次循環回路の湯水は少なくとも1回以上循環する。
熱交換器61の一次側は貯湯タンク4の湯水を循環させる循環回路であり、二次側は熱負荷A,Bに二次側湯水を循環させる循環回路である。一次側圧力p1と二次側圧力p2の関係はp1>p2であって、熱交換器61の漏水が生じたときに二次側の湯水が一次側の循環回路に流入してその湯水に流入することを回避するようになっている。
熱媒循環回路6の開放タンク62に給水管63が接続されており、その給水弁V3によって給水される。開放タンク62は低水位スイッチL、高水位スイッチH、オーバーフロースイッチOがあり、制御装置3が低水位スイッチL、高水位スイッチHの検知信号を受けて給水弁V3を開閉させ、開放タンク62の熱媒レベルを所要水位の範囲内に保持している。
オーバーフロースイッチOは開放タンク62の水位が異常に上昇してオーバーフローするときのその水位を検知するものである。
そして、低水位と高水位との間の開放タンク62の容量の差は0.8リットル、高水位とオーバーフロー水位の間の開放タンク62の容量差は0.8リットルである。
熱源の循環ポンプP1によって一次側湯水が貯湯タンク4、熱交換器61を循環している。熱負荷A,Bへの熱媒供給を制御する開閉弁V1,V2が開かれ、二次循環ポンプP2が作動すると、熱負荷A,Bが作動状態になり、この循環回路の圧力上昇、温度上昇等のために、開放タンク62の熱媒レベルが変動する。
熱交換器61に細管漏れすなわち漏水が生じると一次側湯水が二次循環回路に流入して二次側湯水の量が増加し、このために開放タンク62の水位が上昇する。そして水位がオーバーフロー水位に達するとこれがオーバーフロースイッチOで検知される。
一次側湯水の二次側湯水への漏水による二次側湯水の増量を検知することによって熱交換器61の漏水を検知する漏水検知手段を備えている。
二次循環回路中でも開放タンク62の水位は監視されていて、低水位以下になると給水が開始されて高水位まで水位が高められ、オーバーフロースイッチがONすればそれでエラー表示がなされる。
以上は従来技術が一般的に備えている技術的事項の範囲内のことである。
この発明の漏水検知手段は、開放タンク62の水位変動を上記低水位スイッチL、高水位スイッチH、オーバーフロースイッチOで検出し、これらの検知信号に基づいて熱交換器61の漏水を検知するものであり、その漏水検知は次のように実行される。
ただし、二次循環回路が運転されているときは、この発明による漏水検知は行われない。
二次循環回路が運転休止中で漏水検知がスタートすると、1週間間隔で定期的に高水位スイッチHのON/OFFが点検される(図2参照)。そして、このとき、高水位スイッチHがOFFであれば漏水検知は実行されない。高水位スイッチHがONであれば漏水検知が次の手順(1)〜(6)でなされる。
(1)二次循環回路の二次循環ポンプP2をONさせ、2分間運転して脱気させる(ケース1、図2−1)。
(2)二次循環ポンプP2が停止した後、10分間オーバーフロースイッチOのON/OFFを監視する。
(3)オーバーフロースイッチOが監視中にONのままのとき漏水有りと判定する(ケース1、図2−1(d),(f))。
(4)オーバーフロースイッチOが監視中にOFFの後にONのとき漏水有りと判定する(ケース2、図2−2(g),(f))。
以上の漏水検知において漏水有りと検知されたときエラー表示がされる。
(5)オーバーフロースイッチOが監視中にONの後にOFFのときは漏水なしと判定(ケース1、図2−1(e),(g))。
(6)オーバーフロースイッチOが監視中にOFFのままのときは漏水なしと判定(ケース2,図2−2(d),(e),(h))。
二次循環回路にどのような速度で最大どの程度の量の空気が侵入するかは配管の構成(機器の配置、配管長さ、管材など)によって異なる。
この実施例における二次循環回路は、1週間で最大0.4リットルの空気が混入する可能性があると想定しており、この最大の空気混入によって開放タンク62の水位がほぼ5cmだけ上昇することが想定されている。
二次循環ポンプP2を2分間運転させることによって、二次循環回路の二次側湯水が最低1回以上循環することになり、開放タンク62を最低1回以上通過して完全に脱気される。
二次循環回路への空気の侵入がゼロであれば、上記脱気運転後の開放タンク62の水位低下はゼロであるが、空気の侵入があればその空気侵入量に見合う分だけ開放タンク62の水位が低下する。
したがって、上記の最大空気量が混入していれば、この脱気によって開放タンク62の水位が約5cm低下する。
そして、熱交換器61に細管漏れ(漏水)があって、その10分間の漏水のために開放タンク62の水位がオーバーフロー水位まで上昇したとき、オーバーフロースイッチOがONすることになり、このとき漏水有りと判定されることになる。漏水があってもそれが微量でオーバーフロースイッチOをOFFからONさせるほどの量でなければ漏水有りとは判定されないが、1週間間隔で定期的に点検されるので、安全上は支障がない。
は実施例の全体構成を示す模式図 は実施例の漏水検知のフロー図 は実施例における漏水検知操作のケース1の説明図 は実施例における漏水検知操作のケース2の説明図 は従来例の全体構成を示す模式図 は従来例における漏水検知システムにおける開放タンクの水位の状態を示す参考図
符号の説明
1:熱電併給装置
2:給湯ユニット
3:制御装置
4:貯湯タンク
5:給湯機
6:熱媒循環回路
61:熱交換器
62:開放タンク
63:給水管
A,B:熱負荷
L:低水位スイッチ
H:高水位スイッチ
O:オーバーフロースイッチ
p1:一次側圧力
p2:二次側圧力
P1:一次循環ポンプ
P2:二次循環ポンプ
V1,V2:開閉弁
V3:給水弁

Claims (3)

  1. 熱源と熱交換器の間の一次循環回路で一次側湯水を循環させ、一次循環回路内の熱交換器と開放タンクと熱負荷間の二次循環回路で二次側湯水を二次循環ポンプで循環させ、二次循環回路の二次側湯水で熱負荷を加熱する加熱給湯装置であって、一次側湯水の方が二次側湯水よりも圧力が高く、上記開放タンクに低水位スイッチ、高水位スイッチ、オーバーフロースイッチがあり、低水位スイッチ、高水位スイッチによって検知される低水位と高水位との間の水位になるよう自動的に補水し、オーバーフロースイッチによって検知される水位に達したときにエラー表示がなされる上記加熱給湯装置における上記熱交換器の漏水検知システムにおいて、
    所定の点検期間毎に高水位スイッチがONかを点検し、
    高水位スイッチがONのときに二次循環ポンプを短時間駆動して脱気運転をし、
    その後、オーバーフロースイッチのON/OFFによって水位上昇の有無を所定時間(例えば10分)監視し、
    オーバーフロースイッチがONのままのとき漏水ありと判定し、
    オーバーフロースイッチがOFFの後にONのとき漏水ありと判定し、
    オーバーフロースイッチがOFFのままのとき漏水なしと判定することを特徴とする漏水検知システム。
  2. 上記所定の点検期間が1週間である請求項1の漏水検知システム。
  3. 上記所定時間が10分間である請求項1又は請求項2の漏水検知システム。
JP2008205106A 2008-08-08 2008-08-08 加熱給湯装置における熱交換器の漏水検知システム Expired - Fee Related JP4942118B2 (ja)

Priority Applications (1)

Application Number Priority Date Filing Date Title
JP2008205106A JP4942118B2 (ja) 2008-08-08 2008-08-08 加熱給湯装置における熱交換器の漏水検知システム

Applications Claiming Priority (1)

Application Number Priority Date Filing Date Title
JP2008205106A JP4942118B2 (ja) 2008-08-08 2008-08-08 加熱給湯装置における熱交換器の漏水検知システム

Publications (2)

Publication Number Publication Date
JP2010038504A true JP2010038504A (ja) 2010-02-18
JP4942118B2 JP4942118B2 (ja) 2012-05-30

Family

ID=42011249

Family Applications (1)

Application Number Title Priority Date Filing Date
JP2008205106A Expired - Fee Related JP4942118B2 (ja) 2008-08-08 2008-08-08 加熱給湯装置における熱交換器の漏水検知システム

Country Status (1)

Country Link
JP (1) JP4942118B2 (ja)

Cited By (1)

* Cited by examiner, † Cited by third party
Publication number Priority date Publication date Assignee Title
CN113916936A (zh) * 2020-07-08 2022-01-11 核工业西南物理研究院 用于高热负荷部件缺陷检测的红外无损检测装置及方法

Citations (3)

* Cited by examiner, † Cited by third party
Publication number Priority date Publication date Assignee Title
JP2004257714A (ja) * 2003-02-27 2004-09-16 Chofu Seisakusho Co Ltd コージェネレーションシステム及びその漏水・空気混入検知方法
JP2005321173A (ja) * 2004-05-11 2005-11-17 Takagi Ind Co Ltd 熱交換システム
JP2006023007A (ja) * 2004-07-07 2006-01-26 Takagi Ind Co Ltd 熱交換システム及びその制御方法

Patent Citations (3)

* Cited by examiner, † Cited by third party
Publication number Priority date Publication date Assignee Title
JP2004257714A (ja) * 2003-02-27 2004-09-16 Chofu Seisakusho Co Ltd コージェネレーションシステム及びその漏水・空気混入検知方法
JP2005321173A (ja) * 2004-05-11 2005-11-17 Takagi Ind Co Ltd 熱交換システム
JP2006023007A (ja) * 2004-07-07 2006-01-26 Takagi Ind Co Ltd 熱交換システム及びその制御方法

Cited By (1)

* Cited by examiner, † Cited by third party
Publication number Priority date Publication date Assignee Title
CN113916936A (zh) * 2020-07-08 2022-01-11 核工业西南物理研究院 用于高热负荷部件缺陷检测的红外无损检测装置及方法

Also Published As

Publication number Publication date
JP4942118B2 (ja) 2012-05-30

Similar Documents

Publication Publication Date Title
JP4700318B2 (ja) 熱源機のドレン排出装置
JP5170219B2 (ja) 給湯機の異常検出装置
JP4942118B2 (ja) 加熱給湯装置における熱交換器の漏水検知システム
KR101506871B1 (ko) 열교환기가 구비된 물 가열기기의 내부누수 감지에 따른 제어방법
JP5741824B2 (ja) 漏水検知システム
JP4816593B2 (ja) 貯湯式給湯機
JP2013224797A (ja) 貯湯給湯装置
JP4099084B2 (ja) コージェネレーションシステム及びその漏水・空気混入検知方法
JP2009092330A (ja) 給湯機の異常検出装置
JP4539692B2 (ja) 貯湯式給湯機
JP2917796B2 (ja) 電気温水器
JP3914406B2 (ja) 熱交換システム
JP4036126B2 (ja) 貯湯式給湯システム
JP6044117B2 (ja) 貯湯給湯装置
JP4237669B2 (ja) 熱交換システム
KR20140128591A (ko) 초기전원 공급시 보일러의 완전동결 판단방법
JP2005351039A (ja) 排水管凍結防止システム、排水管凍結防止方法、凍結防止制御装置
JP5589876B2 (ja) 貯湯式給湯装置
JP2008082635A (ja) 貯湯式給湯機
JP6800794B2 (ja) 熱源装置
JP3934378B2 (ja) 給湯装置及び熱交換システム
JP4545454B2 (ja) 熱交換器破損検知装置
JP2001041579A (ja) 給湯装置
JP6013264B2 (ja) 貯湯システム
JP2008076022A (ja) 加熱装置及び加熱装置の熱交換器破損検出方法

Legal Events

Date Code Title Description
A977 Report on retrieval

Free format text: JAPANESE INTERMEDIATE CODE: A971007

Effective date: 20111206

A131 Notification of reasons for refusal

Free format text: JAPANESE INTERMEDIATE CODE: A131

Effective date: 20111212

A521 Request for written amendment filed

Free format text: JAPANESE INTERMEDIATE CODE: A523

Effective date: 20120207

TRDD Decision of grant or rejection written
A01 Written decision to grant a patent or to grant a registration (utility model)

Free format text: JAPANESE INTERMEDIATE CODE: A01

Effective date: 20120224

A01 Written decision to grant a patent or to grant a registration (utility model)

Free format text: JAPANESE INTERMEDIATE CODE: A01

A61 First payment of annual fees (during grant procedure)

Free format text: JAPANESE INTERMEDIATE CODE: A61

Effective date: 20120224

R150 Certificate of patent or registration of utility model

Ref document number: 4942118

Country of ref document: JP

Free format text: JAPANESE INTERMEDIATE CODE: R150

Free format text: JAPANESE INTERMEDIATE CODE: R150

FPAY Renewal fee payment (event date is renewal date of database)

Free format text: PAYMENT UNTIL: 20150309

Year of fee payment: 3

R250 Receipt of annual fees

Free format text: JAPANESE INTERMEDIATE CODE: R250

R250 Receipt of annual fees

Free format text: JAPANESE INTERMEDIATE CODE: R250

R250 Receipt of annual fees

Free format text: JAPANESE INTERMEDIATE CODE: R250

R250 Receipt of annual fees

Free format text: JAPANESE INTERMEDIATE CODE: R250

R250 Receipt of annual fees

Free format text: JAPANESE INTERMEDIATE CODE: R250

R250 Receipt of annual fees

Free format text: JAPANESE INTERMEDIATE CODE: R250

R250 Receipt of annual fees

Free format text: JAPANESE INTERMEDIATE CODE: R250

R250 Receipt of annual fees

Free format text: JAPANESE INTERMEDIATE CODE: R250

R250 Receipt of annual fees

Free format text: JAPANESE INTERMEDIATE CODE: R250

LAPS Cancellation because of no payment of annual fees