JP2010019250A - 過回転防止を可能にする方法及びシステム - Google Patents

過回転防止を可能にする方法及びシステム Download PDF

Info

Publication number
JP2010019250A
JP2010019250A JP2009114432A JP2009114432A JP2010019250A JP 2010019250 A JP2010019250 A JP 2010019250A JP 2009114432 A JP2009114432 A JP 2009114432A JP 2009114432 A JP2009114432 A JP 2009114432A JP 2010019250 A JP2010019250 A JP 2010019250A
Authority
JP
Japan
Prior art keywords
driver
fuel
fsi
coupled
overspeed
Prior art date
Legal status (The legal status is an assumption and is not a legal conclusion. Google has not performed a legal analysis and makes no representation as to the accuracy of the status listed.)
Granted
Application number
JP2009114432A
Other languages
English (en)
Other versions
JP5584430B2 (ja
Inventor
Vactor David R Van
デビッド・アール・ヴァン・ヴァクター
Steven E Nolte
スティーブン・イー・ノルト
Jr Bertram S Noyes
ベトラン・エス・ノイシズ,ジュニア
Current Assignee (The listed assignees may be inaccurate. Google has not performed a legal analysis and makes no representation or warranty as to the accuracy of the list.)
General Electric Co
Original Assignee
General Electric Co
Priority date (The priority date is an assumption and is not a legal conclusion. Google has not performed a legal analysis and makes no representation as to the accuracy of the date listed.)
Filing date
Publication date
Application filed by General Electric Co filed Critical General Electric Co
Publication of JP2010019250A publication Critical patent/JP2010019250A/ja
Application granted granted Critical
Publication of JP5584430B2 publication Critical patent/JP5584430B2/ja
Expired - Fee Related legal-status Critical Current
Anticipated expiration legal-status Critical

Links

Images

Classifications

    • FMECHANICAL ENGINEERING; LIGHTING; HEATING; WEAPONS; BLASTING
    • F01MACHINES OR ENGINES IN GENERAL; ENGINE PLANTS IN GENERAL; STEAM ENGINES
    • F01DNON-POSITIVE DISPLACEMENT MACHINES OR ENGINES, e.g. STEAM TURBINES
    • F01D21/00Shutting-down of machines or engines, e.g. in emergency; Regulating, controlling, or safety means not otherwise provided for
    • F01D21/02Shutting-down responsive to overspeed
    • FMECHANICAL ENGINEERING; LIGHTING; HEATING; WEAPONS; BLASTING
    • F02COMBUSTION ENGINES; HOT-GAS OR COMBUSTION-PRODUCT ENGINE PLANTS
    • F02CGAS-TURBINE PLANTS; AIR INTAKES FOR JET-PROPULSION PLANTS; CONTROLLING FUEL SUPPLY IN AIR-BREATHING JET-PROPULSION PLANTS
    • F02C9/00Controlling gas-turbine plants; Controlling fuel supply in air- breathing jet-propulsion plants
    • F02C9/26Control of fuel supply
    • FMECHANICAL ENGINEERING; LIGHTING; HEATING; WEAPONS; BLASTING
    • F02COMBUSTION ENGINES; HOT-GAS OR COMBUSTION-PRODUCT ENGINE PLANTS
    • F02CGAS-TURBINE PLANTS; AIR INTAKES FOR JET-PROPULSION PLANTS; CONTROLLING FUEL SUPPLY IN AIR-BREATHING JET-PROPULSION PLANTS
    • F02C9/00Controlling gas-turbine plants; Controlling fuel supply in air- breathing jet-propulsion plants
    • F02C9/26Control of fuel supply
    • F02C9/28Regulating systems responsive to plant or ambient parameters, e.g. temperature, pressure, rotor speed
    • FMECHANICAL ENGINEERING; LIGHTING; HEATING; WEAPONS; BLASTING
    • F02COMBUSTION ENGINES; HOT-GAS OR COMBUSTION-PRODUCT ENGINE PLANTS
    • F02CGAS-TURBINE PLANTS; AIR INTAKES FOR JET-PROPULSION PLANTS; CONTROLLING FUEL SUPPLY IN AIR-BREATHING JET-PROPULSION PLANTS
    • F02C9/00Controlling gas-turbine plants; Controlling fuel supply in air- breathing jet-propulsion plants
    • F02C9/26Control of fuel supply
    • F02C9/46Emergency fuel control

Landscapes

  • Engineering & Computer Science (AREA)
  • Chemical & Material Sciences (AREA)
  • Combustion & Propulsion (AREA)
  • Mechanical Engineering (AREA)
  • General Engineering & Computer Science (AREA)
  • Control Of Turbines (AREA)
  • Combined Controls Of Internal Combustion Engines (AREA)
  • Electrical Control Of Air Or Fuel Supplied To Internal-Combustion Engine (AREA)

Abstract

【課題】ロータを含むガスタービンエンジン(10)用の過回転防止システム(40)を提供する。
【解決手段】本過回転防止システムは、ガスタービンエンジンに結合した燃料供給源に結合された燃料絞り/遮断弁(50)と、燃料絞り/遮断弁に結合された第1の燃料システムインタフェース(56)(FSI−1)と、FSI−1に結合された第2の燃料システムインタフェース(58)(FSI−2)と、FSI−1及びFSI−2に結合され、第1のドライバA(106)及び第2のドライバA(108)を含みかつ第1の論理アルゴリズム及び第2の論理アルゴリズムがプログラミングされた第1の制御システム(102)と、FSI−1及びFSI−2に結合され、第1のドライバB(110)及び第2のドライバB(112)を含みかつ第1の論理アルゴリズム及び第2の論理アルゴリズムがプログラミングされた第2の制御システム(104)とを含む。
【選択図】 図5

Description

本開示の分野は、総括的にはガスタービンエンジンロータに関し、より具体的には、ロータ過回転状態を防止するために使用する燃料システムインタフェースに関する。
ガスタービンエンジンは一般的に、ロータ過回転防止を行う過回転防止システムを含む。公知のシステムでは、過回転防止システムは、ロータ速度を限界ロータ速度以下に維持するか又はエンジン燃焼器への燃料流を遮断するかのいずれかを行う。公知の防止システムの1つの形式は、ロータ速度を示す信号を機械的速度センサから受信する。機械的速度センサは、ロータが通常運転最大速度以上で回転する結果としての過回転状態を示す回転フライウェイト検知システムを含む。フライウェイト検知システムは、油圧機械式に燃料バイパス弁に結合され、過回転状態を検知した場合に燃料バイパス弁により、エンジンに供給することができる燃料の量を減少させる。
公知の過回転防止システムの他の形式は、電子制御センサから過回転信号情報を受信する。公知の電子制御装置は、そのような電子制御センサにより過回転状態であることを引き出す。そのようなシステムは、エンジン速度が通常最大値を越えた場合に、迅速な燃料遮断及びエンジン運転停止を行う。
幾つかの公知の航空機では、推進システムを使用して、種々の航空機機能を行うように排出ガスの流れを制御している。例えば、そのようなシステムを使用して、垂直離着陸(VTOL)、短距離垂直離着陸(STOVL)及び/又は超短距離離着陸(ESTOL)航空機用のスラストを得ることができる。少なくとも幾つかの公知のSTOVL及びESTOLは、短距離及び超短距離離着陸を可能にする垂直スラストポストを使用する。垂直スラストポスト又はノズルを使用する航空機では、共通プレナムからの排出ガスは、離陸及び着陸運転時にはスラストポストに導かれ、また所定の高度では、排出ガスは、共通プレナムから一連の弁を介して巡航ノズルに導かれる。
少なくとも幾つかの公知のガスタービンエンジンは燃焼制御システムを含み、この燃焼制御システムは、該制御システムに対して電気信号を送信するための対称チャネルを含む。しかしながら、そのようなチャネルは、各チャネルにおける共通の設計不具合により制御システムの作動及び/又はガスタービンエンジンの運転時に過渡現象を引き起こすのを許すおそれがある。例えば、少なくとも1つのそのような公知の燃焼制御システムは、タービン及び/又は圧縮機の設計限界値を越えた回転速度で生じるタービン及び/又は圧縮機ホイール過渡現象から機体及び/又はパイロットを保護する過回転システムである。より具体的には、回転速度が設計限界値を越えた場合には、過回転システムは、燃料がエンジンに流れるのを阻止することによってガスタービンエンジンを運転停止させることになる。従って、過回転システムは、タービン及び/又は圧縮機ホイール過渡現象が発生するのを防止することができる。
しかしながら、そのような過回転システムを制御する完全自動デジタルエンジン制御装置(FADEC)内部における回路が共通の設計不具合を有する場合には、たとえ設計限界値を越える回転速度に達していなくても、FADECの両チャネルは、燃料がエンジンに流れるのを阻止するように過回転システムに不用意に命令して、予期しないエンジン運転停止を引き起こすおそれがある。
米国特許第7,347,050 B2号公報 米国特許第6,915,639 B1号公報 米国特許第6,651,427 B2号公報 米国特許第6,401,446 B1号公報 米国特許第6,321,525 B1号公報 米国特許第5,003,769号公報 米国特許第4,718,229号公報 米国特許第4,712,372号公報 米国特許第4,528,812号公報 米国特許第4,327,294号公報 米国特許第4,275,558号公報 米国特許第3,998,047号公報 米国特許出願公開第2005/0144957 A1号公報
従って、運転状態が設計限界値の範囲内にある場合には、ガスタービンエンジンを不用意に運転停止させることのない燃焼制御システムを有するのが好ましい。
1つの態様では、ガスタービンエンジンを組立てる方法を提供する。本方法は、第1の燃料システムインタフェース(FSI−1)を第2の燃料システムインタフェース(FSI−2)に結合するステップと、該FSI−1及びFSI−2の1つをガスタービンエンジンに結合するステップとを含む。本方法はまた、第1の制御システムをFSI−1及びFSI−2に結合するステップと、第2の制御システムをFSI−1及びFSI−2に結合するステップとを含む。第1の制御システムは第1のドライバA及び第2のドライバAを含み、また第2の制御システムは第1のドライバB及び第2のドライバBを含む。本方法はまた、第1の過回転論理アルゴリズムを適用して第1のドライバA、第2のドライバA、第1のドライバB及び第2のドライバBの少なくとも1つの作動を決定しかつ第2の過回転論理アルゴリズムを適用して第1のドライバA、第2のドライバA、第1のドライバB及び第2のドライバBの少なくとも1つの作動を決定するように第1の制御システムを構成するステップを含む。本方法はまた、第1の過回転論理アルゴリズムを適用して第1のドライバA、第2のドライバA、第1のドライバB及び第2のドライバBの少なくとも1つの作動を決定しかつ第2の過回転論理アルゴリズムを適用して第1のドライバA、第2のドライバA、第1のドライバB及び第2のドライバBの少なくとも1つの作動を決定するように第2の制御システムを構成するステップを含む。
別の態様では、ロータを含むガスタービンエンジン用の過回転防止システムを提供する。本過回転防止システムは、ガスタービンエンジンに結合した燃料供給源に結合された燃料絞り/遮断弁と、燃料絞り/遮断弁に結合された第1の燃料システムインタフェース(FSI−1)と、FSI−1に結合された第2の燃料システムインタフェース(FSI−2)とを含む。本システムはまた、FSI−1及びFSI−2に結合された第1の制御システムを含む。第1の制御システムは、第1のドライバA及び第2のドライバAを含み、かつ第1の論理アルゴリズム及び第2の論理アルゴリズムがプログラミングされる。本システムはまた、FSI−1及びFSI−2に結合された第2の制御システムを含む。第2の制御システムは、第1のドライバB及び第2のドライバBを含み、かつ第1の論理アルゴリズム及び第2の論理アルゴリズムがプログラミングされる。
さらに別の態様では、ガスタービンエンジンを提供する。本ガスタービンエンジンは、ロータと、該エンジンに燃料を供給してロータを作動させるように構成された燃料送給システムと、燃料送給システムに結合された過回転防止システムとを含む。過回転防止システムは、燃料送給システムに結合された燃料絞り/遮断弁と、燃料絞り/遮断弁に結合された第1の燃料システムインタフェース(FSI−1)と、FSI−1に結合された第2の燃料システムインタフェース(FSI−2)とを含む。過回転防止システムはまた、FSI−1及びFSI−2に結合された第2の制御システムを含む。第2の制御システムは、第1のドライバB及び第2のドライバBを含み、かつ第1の論理アルゴリズム及び第2の論理アルゴリズムがプログラミングされる。
従って、本明細書に記載した実施形態は、上記の特徴を含むことによって不用意なガスタービンエンジン運転停止を防止するのを可能にする。
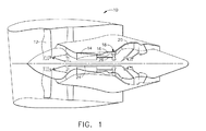
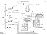
例示的なガスタービンエンジンの概略図。 図1に示すガスタービンエンジンで使用することができる例示的なロータ過回転防止システムの概略図。 図2に示すロータ過回転防止システムで使用することができるプライオリティ論理表。 図2に示すロータ過回転防止システムに結合された例示的な制御システムの概略図。 複数の独立した過速度センサに結合された、図4に示す制御システムの概略図。
ロータ過回転状態を特定しかつ防止することは、万一ロータ回転速度が最大速度を超えた場合にエンジンに発生する可能性がある損傷の理由から極めて重要である。また、過回転状態の誤った判定を最少にすることも望ましい。過回転状態の誤った判定を最少にすることは、ロータ過回転状態の防止を可能にする判定及び措置が航空機の損失を招く可能性がある単一エンジン航空機において特に重要である。
従って、各対称チャネルにおける共通の設計不具合により、制御システムの作動及び/又はガスタービンエンジンの運転時に過渡現象を引き起こすのを許さないロータ過回転防止システムを有するのが望ましい。例えば、1つの実施形態では、過回転防止システムは、複数の異なる燃料システムインタフェースを有しており、従って共通の設計不具合を含まない。別の実施例では、過回転防止システムは、非対称ドライバ回路を有する制御システムを含む。本明細書に記載した実施形態は、2つの異なるドライバ回路、すなわち、より具体的にはガスタービンエンジン内での燃焼を制御するために使用するトルクモータドライバ回路及びソレノイドドライバ回路を含む。さらに別の実施例では、過回転防止システムは、複数の独立した論理アルゴリズムを備えた制御システムを含む。
図1は、低圧圧縮機12、高圧圧縮機14及び燃焼器16を含む例示的なガスタービンエンジン10の概略図である。エンジン10はまた、高圧タービン18及び低圧タービン20を含む。圧縮機12と低圧タービン20とは、第1のロータシャフト24によって結合され、また圧縮機14と高圧タービン18とは、第2のロータシャフト26によって結合される。運転中に、空気は低圧圧縮機12を通って流れ、加圧空気は、低圧圧縮機12から高圧圧縮機14に供給される。加圧空気は次に、燃焼器16に送給され、燃焼器16からのガス流は、タービン18及び20を駆動する。
図2は、例えば実施例のエンジン10で使用する例示的なロータ過回転防止システム40の概略図である。この例示的な実施形態では、エンジン10は、燃料送給システム44と流れ連通状態になった燃料調量システム42を含む。燃料調量システム42は、燃料調量弁46及び燃料絞り/遮断弁50を含む。燃料送給システム44は、燃料調量システム42を通して燃料をエンジン10に供給し、燃料調量システム42は、エンジン10への燃料の流量を制御する。燃料絞り/遮断弁50は、燃料調量弁46の下流に位置し、かつ該燃料調量弁46から燃料流を受ける。1つの実施形態では、燃料絞り/遮断弁50は、加圧遮断弁である。
この例示的な実施形態では、燃料絞り/遮断弁50は、燃料調量弁46の下流にかつ燃料送給システム44と流れ連通状態で結合される。燃料絞り/遮断弁50は、燃料管路52によって燃料調量弁46に結合される。別個の燃料管路54は、絞り/遮断弁50を燃焼器16に結合して、燃料絞り/遮断弁50が、該燃料絞り/遮断弁50が受ける燃料圧力及び所望の吐出圧力に基づいて燃焼器16への燃料の流量を調整しかつ制御するのを可能にする。絞り/遮断弁50は、燃料調量弁46と共同して作動して、基準運転時において調量燃料流を可能にする。弁50の絞り機能は、燃料調量弁46に応答して、燃料調量弁46における一定の圧力低下を維持しかつ燃料調量弁46のオリフィス面積に比例した燃料流量を燃焼器に16に送給する。
運転時に、ロータ過回転防止システム40は、タービン18及び20(図1に示す)のようなエンジンロータが過回転状態として知られる事前設定運転最大回転速度よりも大きい速度で作動することを防止するのを可能にする。さらに、システム40により、エンジンの独立した速度検知システム(図2には図示せず)が通常エンジン運転限界値を超えたと判定した場合に、両方のエンジンロータが過回転状態として知られる事前設定運転最大回転速度よりも大きい速度に加速されるのを防止することが可能になる。さらに、システム40により、エンジンの独立した検知システム(図2には図示せず)が通常エンジン運転限界値を超えたと判定した場合に、エンジンロータがオーバブースト状態として知られる事前設定運転最大ブーストよりも大きいブーストに加速されるのを防止することが可能になる。
この例示的な実施形態では、ロータ過回転防止システム40は、第1の燃料システムインタフェース56と第2の燃料システムインタフェース58とを含む。第2の燃料システムインタフェース58は、絞り/遮断弁50と第1の燃料システムインタフェース56との間に直列に結合される。制御管路64及び68は、それぞれ第1の燃料システムインタフェース56を第2の燃料システムインタフェース58に結合しまた第2の燃料システムインタフェース58を絞り/遮断弁50に結合する。第1の燃料システムインタフェース56及び第2の燃料システムインタフェース58は、絞り/遮断弁50に対して制御圧力を与える。この例示的な実施形態では、第1の燃料システムインタフェース56は、過回転サーボ弁70及び遮断シャトル弁74を含む。さらに、この例示的な実施形態では、第2の燃料システムインタフェース58は、過回転サーボ弁78及び遮断シャトル弁80を含む。この例示的な実施形態では、サーボ弁70及び78は、電動油圧式サーボ弁(EHSV)である。それに代えて、ロータ過回転防止システム40が本明細書に記載したように機能するのを可能にするその他の形式のサーボ弁も使用することができる。例えば、ソレノイド、又は直列に配置したソレノイド及びEHSVの組合せを使用して、EHSVの機能を行わせることができる。本明細書では過回転防止システムとして説明しているが、過回転防止システム40はまた、本明細書に記載したシステム及び方法を使用して、オーバブースト状態を防止するのを可能にすることができる。
この例示的な実施形態では、ロータ過回転防止システム40により、過回転検出及び燃料流量制御の独立した手段及び二次的手段が得られて、燃料調量弁46及び燃料絞り/遮断弁50が行う燃料流量制御を補う。サーボ弁78は、少なくとも1つの独立した検知システム(図4及び図5に示す)に結合され、従って少なくとも1つの独立した検知システムから過回転表示を受ける。さらに、サーボ弁70は、少なくとも1つの独立した検知システムに結合され、少なくとも1つの独立した検知システムから電気的過回転表示を受信する。
図3は、燃料調量弁46と過回転防止システム40との間の例示的な関係のプライオリティ論理表90を示している。上記のように、ロータ過回転状態が発生したと燃料調量弁46が判定した場合には、燃料調量弁46及び燃料絞り/遮断弁50は、燃焼器16への燃料流を阻止する。表90は、燃料調量弁46及び燃料絞り/遮断弁50が燃焼器16への燃料流を停止した場合には、燃焼器16には燃料が供給されずにエンジン10に対する損傷が防止されることを示している。しかしながら、この例示的な実施形態では、過回転防止の付加的階層として、燃焼器16への燃料流はまた、第1の燃料システムインタフェース56及び第2の燃料システムインタフェース58により過回転状態が判定された時に、絞り/遮断弁50によって中断させることもできる。この過回転防止の付加的階層は、万一燃料調量弁46が動作不能又は誤動作状態になった場合でも、過回転状態がエンジン10に損傷を与えるのを防止することができる。例えば、たとえ燃料調量弁46が過回転状態の発生を判定しても、汚染物質により燃料調量弁46が「開いた」状態(すなわち、燃焼器への燃料流を可能にする)のままになった場合にも、燃料システムインタフェース56及び58は、過回転状態を検出しかつエンジン10に対する損傷の発生可能性を防止する。
表90に示すように、燃料流は、燃料システムインタフェース56及び燃料システムインタフェース58の両方が過回転状態の発生を検知した時にのみ中断される。上記のように、絞り/遮断弁50は、燃焼器16に供給される燃料の圧力を制御し、第1の燃料システムインタフェース56及び第2の燃料システムインタフェース58が過回転状態を検知した時には閉じる(すなわち、燃焼器16への燃料流を中断する。)
プライオリティ論理表90は、その下では燃料調量弁46、燃料絞り/遮断弁50、過回転防止システム40及び絞り/遮断弁50に影響を与える様々な信号の組合せに照らしてエンジン燃料流を開始させることができる条件を示している。より具体的には、プライオリティ論理表90は、過回転状態を示す信号の受信の結果として燃料絞り/遮断弁50が起動する場合に、燃料流は過回転速度信号が消滅した時にのみ開始させることができることを示している。
この例示的な実施形態では、サーボ弁78は、過回転状態の発生を示す信号の受信時にシャトル弁80を開く。そのような信号は、下記でより詳細に説明する論理制御システム(図5に示す)によって発信させることができる。しかしながら、シャトル弁80単独では、絞り/遮断弁50が燃焼器16への燃料流を中断させることにはならない。それどころか、サーボ弁70は、過回転状態の発生を示す信号の受信時にシャトル弁74を開く。第1の燃料システムインタフェース56及び第2の燃料システムインタフェース58は互いに直列に結合されているので、両シャトル弁74及び80が開いた時にのみ、絞り/遮断弁50を閉じさせかつ燃焼器16への燃料流を中断させる制御圧力が該絞り/遮断弁50に供給されることになる。第1の燃料システムインタフェース56及び第2の燃料システムインタフェース58の両方による過回転判定を必要とすることによって、過回転状態の誤った判定の可能性を減少させることが可能になる。従って、誤った指示に基づく望ましくないまた不用意なエンジン運転停止もまた、低減させることが可能になる。
図4は、ロータ過回転防止システム40に結合された例示的な制御システム100の概略図である。それに代えて、制御システム100は、過回転防止システム40内に組込むことができる。この例示的な実施形態では、制御システム100は、第1のドライバ制御システム102と第2のドライバ制御システム104とを含む。この例示的な実施形態では、第1のドライバ制御システム102及び第2のドライバ制御システム104は、完全自動デジタル電子制御装置(FADEC)であり、この制御装置はオハイオ州シンシナチ所在のGeneral Electric Aviationから購入可能である。
この例示的な実施形態では、第1のドライバ制御システム102は、第1のドライバA106及び第2のドライバA108を含む。別の実施形態では、第1のドライバ制御システム102は、第1のドライバA106及び第2のドライバA108に結合される。第1のドライバ制御システム102は、第1の論理アルゴリズム及び第2の論理アルゴリズムを含むソフトウェアがプログラミングされる。この例示的な実施形態では、第1のドライバA106は、ソレノイド電流ドライバであり、また第2のドライバA108は、トルクモータ電流ドライバである。従って、第1のドライバA106及び第2のドライバA108は異なるドライバの形式であるので、第1のドライバA106における不具合は、第2のドライバA108においては繰り返されない。別の実施形態では、各ドライバA106及び108が異なる論理及び/又は出力を使用して制御されるように、第1のドライバA106は、第1の好適なドライバの形式となっており、また第2のドライバA108は、第1のドライバの形式とは異なる第2の好適なドライバの形式となっている。
この例示的な実施形態では、第2のドライバ制御システム104は、第1のドライバB110及び第2のドライバB112を含む。別の実施形態では、第2のドライバ制御システム104は、第1のドライバB110及び第2のドライバB112に結合される。第2のドライバ制御システム104は、第1の論理アルゴリズム及び第2の論理アルゴリズムを含むソフトウェアがプログラミングされる。より具体的には、この例示的な実施形態では、第1のドライバB110は、ソレノイド電流ドライバであり、また第2のドライバB112は、トルクモータ電流ドライバである。従って、第1のドライバB110及び第2のドライバB112は異なるドライバの形式であるので、第1のドライバB110における不具合は、第2のドライバB112においては繰り返されない。別の実施形態では、各ドライバB110及び112が異なる論理及び/又は出力で制御されるように、第1のドライバB110は、第1の好適なドライバの形式となっており、また第2のドライバB112は、第1のドライバの形式とは異なる第2の好適なドライバの形式となっている。この例示的な実施形態では、第1のドライバA106及び第1のドライバB110は、同じドライバの形式のものであり、また第2のドライバA108及び第2のドライバB112は、同じドライバの形式のものである。
この例示的な実施形態では、エンジン10は、該エンジン10内の過回転状態を検知するセンサシステム114のようなセンサシステムを含む。より具体的には、センサシステム114は、第1のロータシャフト24(図1に示す)及び/又は第2のロータシャフト26(図1に示す)のいずれかの回転速度を測定する少なくとも1つの速度センサを含む。従って、センサシステム114は、ロータシャフト24及び/又はロータシャフト26の回転速度を電気速度信号として出力する。具体的には、電気速度信号は、センサシステム114から、速度信号が過回転状態を示すかどうかを判定する論理を含む制御システム100に送信される。より具体的には、速度信号は、第1のドライバ制御システム102及び第2のドライバ制御システム104に送信されて、第1のドライバA106、第2のドライバA108、第1のドライバB110及び第2のドライバB112が各々、送信速度信号を受信して、過回転状態が存在するかどうかを判定するようになる。
第1のドライバ制御システム102は、第1の燃料システムインタフェース56及び第2の燃料システムインタフェース58に結合され、また第2のドライバ制御システム104は、第1の燃料システムインタフェース56及び第2の燃料システムインタフェース58に結合されて、それらインタフェースに対して過速度信号を送信する。より具体的には、各ドライバ制御システム102及び104は、第1の燃料システムインタフェース56及び/又は第2の燃料システムインタフェース58のいずれかに送信しようとする過速度信号について過回転状態が存在することを独立して判定しなければならない。この例示的な実施形態では、第1のドライバA106は、第1の燃料システムインタフェース56に通信可能に結合され、第2のドライバA108は、第2の燃料システムインタフェース58に通信可能に結合され、第1のドライバB110は、第1の燃料システムインタフェース56に通信可能に結合され、また第2のドライバB112は、第2の燃料システムインタフェース58に通信可能に結合される。従って、第1のドライバ106及び110は、第1の燃料システムインタフェース56に結合され、また第2のドライバ108及び112は、第2の燃料システムインタフェース58に結合される。より具体的には、この例示的な実施形態では、ソレノイド電流ドライバは、第1の燃料システムインタフェース56に結合され、またトルクモータ電流ドライバは、第2の燃料システムインタフェース58に結合される。
センサシステム114から送信された速度信号が、過回転状態を示している場合には、各ドライバ106、108、110及び112は、過速度信号をそれぞれの燃料システムインタフェース56又は58に送信する。より具体的には、この例示的な実施形態では、第1のドライバ106及び110の両方は、過速度信号を第1の燃料システムインタフェース56に送信して、シャトル弁74を開口させ、また第2のドライバ108及び112の両方は、過速度信号を第2の燃料システムインタフェース58に送信して、シャトル弁80を開口させる。速度信号が過回転状態を示していない場合に、第1のドライバ106及び110における又は第2のドライバ108及び112における不具合により、それぞれの燃料システムインタフェース56又は58に過速度信号が送信される可能性がある。しかしながら、両燃料システムインタフエェース56及び58は、燃料が燃焼器16に流れるのを阻止する前に過速度信号を受信しなければならないので、このようなドライバ作動過渡信号により、燃料が燃焼器16に流れるのを阻止されることにならない。従って、第1のドライバ106及び110並びに第2のドライバ108及び112の非対称性により、燃料が燃焼器16に流れるのが阻止される前に付加的な安全冗長度が得られる。
図5は、複数の独立した過速度センサ220及び222に結合された制御システム100の概略図である。上記のように、制御システム100は、第1のドライバ制御システム102と第2のドライバ制御システム104とを含む。
この例示的な実施形態では、第1のドライバ制御システム102は、第1のドライバA106及び第2のドライバA108を含み、第1の論理アルゴリズム及び第2の論理アルゴリズムを含むソフトウェアがプログラミングされる。さらに、この例示的な実施形態では、第1のドライバA106は、第1の論理アルゴリズムの出力によって制御され、また第2のドライバA108は、第2の論理アルゴリズムの出力によって制御される。
同様に、この例示的な実施形態では、第2のドライバ制御システム104は、第1のドライバB110及び第2のドライバB112に結合され、第1の論理アルゴリズム及び第2の論理アルゴリズムを含むソフトウェアがプログラミングされる。この例示的な実施形態では、第1のドライバB110は、第1の論理アルゴリズムの出力によって制御され、また第2のドライバB112は、第2の論理アルゴリズムの出力によって制御される。
この例示的な実施形態では、第1の論理アルゴリズムは、例えば第2の論理アルゴリズムとは異なる方法、算出法及び/又は過回転閾値を使用して、過回転状態の発生を判定する。1つの実施形態では、第1の論理アルゴリズム及び第2の論理アルゴリズムは、いずれかの論理アルゴリズムに含まれる例えばソフトウェア欠陥のような不具合が他方の論理アルゴリズムには含まれないように開発される。さらに、2つの独立した論理アルゴリズムは、単一のかつ共通のソフトウェア障害により過回転防止システム40が燃焼器16への燃料流の不必要な停止を不用意に引き起こす可能性があるリスクを減少させるのを可能にする。
さらに、この例示的な実施形態では、第1のドライバ制御システム102は、第1の組の過速度センサ220及び第2の組の過速度センサ222に結合される。過速度センサ220は分離しており、過速度センサ222とは独立して機能する。さらに、過速度センサ220及び222は、エンジン運転パラメータを測定しかつ第1及び第2のドライバ制御システム102及び104にエンジン運転情報を与えるようにエンジン10内に配置される。この例示的な実施形態では、第1のドライバ制御システム102は、第1のドライバA106の作動を制御し、かつ第1の論理アルゴリズムを使用してロータ過回転状態を特定する。第1のドライバ制御システム102は、第1の論理アルゴリズムを実行して、ロータ過回転状態を特定し、かつそれに従って第1のドライバA106の作動を制御する。第1の論理アルゴリズムは、第1の組の論理センサ220によって得られたエンジン運転測定値に基づいて、第1のドライバA106の所望の作動を決定する。
この例示的な実施形態では、第1のドライバ制御システム102は、第2の論理アルゴリズムを実行することによって第2のドライバA108の状態を制御し、第2の論理センサ222によって得られたエンジン運転測定値をロータ過回転状態の発生の判定及び第2のドライバA108の所望の作動の決定の基礎とする。
同様に、第2のドライバ制御システム104は、過速度センサ220及び過速度センサ222に結合される。この例示的な実施形態では、第2のドライバ制御システム104は、第1のドライバB110の作動を制御し、かつ第1の論理アルゴリズムを使用して過回転状態を特定する。第2のドライバ制御システム104は、第1の論理アルゴリズムを実行して、ロータ過回転状態を特定し、かつそれに従って第1のドライバB110の作動を制御する。第1の論理アルゴリズムは、第1の組の論理センサ220により得られたエンジン運転情報を使用して、第1のドライバB110の所望の作動を決定する。
この例示的な実施形態では、第2のドライバ制御システム104は、第2の論理アルゴリズムを実行することによって第2のドライバB112の状態を制御し、第2の論理センサ222によって得られたエンジン運転測定値を過回転状態の発生の判定及び第2のドライバB112の所望の作動の決定の基礎とする。
この例示的な実施形態では、過回転防止システム40が燃焼器16への燃料流を停止させることになる過回転状態を第1のドライバ制御システム102が信号で知らせることができる前に、第1の論理アルゴリズムは、第1の組の論理センサ220によって得られたエンジン運転情報に基づいて過回転状態が発生しつつあることを判定しまければならず、また第2の論理アルゴリズムもまた、第2の組の論理センサ222によって得られたエンジン運転情報に基づいて過回転状態が発生しつつあることを判定しなければならない。さらに、第1のドライバ制御システム102は、第2のドライバ制御システム104もまた過回転状態の発生を信号で知らせている状態でない場合には、過回転防止システム40が燃料流を停止させるようにすることができない。しかしながら、第2のドライバ制御システム104が過回転状態を信号で知らせている場合には、第1の論理アルゴリズムは、第1の組の論理センサ220によって得られたエンジン運転情報に基づいて過回転状態が発生しつつあると判定しなければならず、また第2の論理アルゴリズムもまた、第2の組の論理センサ222によって得られたエンジン運転情報に基づいて過回転状態が発生しつつあると判定しなければならない。
上記のように、論理センサ220は分離しており、論理センサ222とは独立して作動する。エンジン運転パラメータを別個に測定することによって、例えば誤動作センサによって生じる誤った過回転判定を減少させることが可能になる。さらに、論理センサ220及び222によって得られたエンジン運転情報を解析することによって、2つの分離したドライバ制御システム102及び104では、例えば誤動作ドライバ制御システムによって生じる誤った過回転判定を減少させることが可能になる。さらに、第1のドライバ制御システム102及び第2のドライバ制御システム104の各々に2つの独立した論理アルゴリズムをプログラミングすることによって、例えば単一のソフトウェア障害によって生じる誤った過回転判定を減少させることが可能になる。
上記したようなロータ過回転防止システムは、一体形の絞り/遮断システムを含む。本明細書に記載したシステム及び方法は、複合絞り/遮断システムに限定されるものではなく、むしろ本システム及び方法は、燃料調量及び絞り機能とは別個の分離式遮断システムとして実施することができる。さらに、特定の実施形態は、バイパス形式の燃料調量システム内で実施することができ、また分離した調量/絞り機能を含まない直接噴射形式のシステム内で実施することができる。
上記のロータ過回転防止システムは、すこぶる故障し難くかつ堅牢である。本ロータ過回転防止システムにより、迅速な燃料遮断が可能になって、ロータ過回転によって生じるエンジンへの損傷が防止される。さらに、上記のロータ過回転防止システムにより、多くの可能性のある誤った過回転判定の原因に対処して、誤った過回転判定による不必要なかつ費用のかかる可能性がある燃料遮断を防止することが可能になる。上記のロータ過回転防止システムにより、例えば共通の設計不具合及び/又は共通の構成要素破損不具合のような共通の不具合が誤った過回転判定による不必要な燃料遮断を引き起こすのを防止することが可能になる。その結果、本ロータ過回転防止システムにより、費用効果がありかつ信頼性がある方法でロータ過回転が防止される。
上記のロータ過回転防止システムは、第1の燃料システムインタフェースと第2の燃料システムインタフェースとを含み、これら第1及び第2の燃料システムインタフェースにより、例えば燃料調量システムのような第1の過回転防止の形態を含むエンジンに対して冗長過回転防止を可能にする。エンジンへの燃料流を中断する前に両燃料システムインタフェースによって過回転判定を行うことを必要とすることによって、上記のロータ過回転防止システムは、誤った過回転状態の判定の可能性を減少させるのを可能にする。
さらに、上記のロータ過回転防止システムは、非対称ドライバ構成を有する電流ドライバシステムを含み、非対称ドライバ構成は、該電流ドライバシステムのドライバ内の不具合の影響を減少させるのを可能にする。より具体的には、電流ドライバシステムは、第1の燃料システムインタフェースに結合された第1及び第2のソレノイド電流ドライバと、第2の燃料インタフェースに結合された第1及び第2のトルクモータ電流ドライバとを含む。従って、ドライバのいずれか1つが開始した誤った動作(false positive)は、燃料が燃焼器に流れるのを防止することにはならない。従って、電流ドライバシステムの非対称ドライバ構成により、不用意なエンジン運転停止を防止することが可能になる。特定の重要部位において電流ドライバシステム内に非対称機構を選択的に付加することによって、エンジンを運転停止させるのに先立って、1つのチャネルにおけるソレノイドドライバ及び他のチャネルにおけるトルクモータドライバの作動が必要とされることになるので、共通の設計上不具合が持ち込まれる可能性を減少させることが可能になり、従って、そのような設計は、共通の設計不備によりエンジンを不用意に運転停止させるのを実質的に防止する。
さらに、上記のロータは、その各々が複数の独立した過速度センサに結合された第1のドライバ制御システム及び第2のドライバ制御システムを含む。各ドライバ制御システムは、少なくとも第1の論理アルゴリズム及び第2の論理アルゴリズムを含む。2つの独立した論理アルゴリズムは、単一のかつ共通のソフトウェア障害により過回転防止システムがエンジンへの燃料流の不必要な停止を不用意に引き起こす可能性があるリスクを減少させるのを可能にする。
以上、ガスタービンエンジン内での燃焼を制御するためのシステム及び方法の例示的な実施形態を詳細に説明している。本システム及び方法は、本明細書に記載した特定の実施形態に限定されるものではなく、むしろ、本システムの構成要素及び/又は本方法のステップは、本明細書に記載した他の構成要素及び/又はステップとは独立してかつ別個に利用することができる。例えば、本システム及び方法はまた、他の燃焼システム及び方法と組合せて使用することができ、また本明細書に記載したようなガスタービンエンジンのみでの実施に限定されるものではない。それどころか、この例示的な実施形態は、多くのその他の制御用途と関連させて実施しかつ利用することができる。
本発明の様々な実施形態の特定の特徴は幾つかの図面においては示しておりまた他の図面においては示していない場合があるが、このことは、専ら便宜上のためである。本発明の原理によると、図面のあらゆる特徴は、あらゆるその他の図面のあらゆる特徴と組合せて参照しかつ/又は特許請求することができる。
本明細書は最良の形態を含む幾つかの実施例を使用して、本発明を開示し、さらにあらゆる装置又はシステムを製作しかつ使用しまたあらゆる組込み方法を実行することを含む本発明の当業者による実施を可能にする。本発明の特許性がある技術的範囲は、特許請求の範囲によって定まり、また当業者が想到するその他の実施例を含むことができる。そのようなその他の実施例は、それらが特許請求の範囲の文言と相違しない構造的要素を有するか又はそれらが特許請求の範囲の文言と本質的でない相違を有する均等な構造的要素を含む場合には、特許請求の範囲の技術的範囲内に属することになることを意図している。
10 ガスタービンエンジン
12 低圧圧縮機
14 高圧圧縮機
16 燃焼器
18 高圧タービン
20 低圧タービン
24 第1のロータシャフト
26 第2のロータシャフト
40 ロータ過回転防止システム
42 燃料調量システム
44 燃料送給システム
46 燃料調量弁
50 燃料絞り/遮断弁
52 燃料管路
54 燃料管路
56 第1の燃料システムインタフェース
58 第2の燃料システムインタフェース
64 制御管路
68 制御管路
70 サーボ弁
74 遮断シャトル弁
78 過回転サーボ弁
80 遮断シャトル弁
90 プライオリティ論理表
100 制御システム
102 第1のドライバ制御システム
104 第2のドライバ制御システム
106 第1のドライバA
108 第2のドライバA
110 第1のドライバB
112 第2のドライバB
114 センサシステム
220 過速度センサ又は論理センサ
222 過速度センサ又は論理センサ

Claims (10)

  1. ロータを含むガスタービンエンジン(10)用の過回転防止システム(40)であって、
    前記ガスタービンエンジンに結合した燃料供給源に結合された燃料絞り/遮断弁(50)と、
    前記燃料絞り/遮断弁に結合された第1の燃料システムインタフェース(56)(FSI−1)と、
    前記FSI−1に結合された第2の燃料システムインタフェース(58)(FSI−2)と、
    前記FSI−1及びFSI−2に結合され、第1のドライバA(106)及び第2のドライバA(108)を含みかつ第1の論理アルゴリズム及び第2の論理アルゴリズムがプログラミングされた第1の制御システム(102)と、
    前記FSI−1及びFSI−2に結合され、第1のドライバB(110)及び第2のドライバB(112)を含みかつ前記第1の論理アルゴリズム及び第2の論理アルゴリズムがプログラミングされた第2の制御システム(104)と、を含む、
    システム(40)。
  2. 前記燃料絞り/遮断弁(50)が、前記FSI−1(56)及びFSI−2(58)から過回転信号を受信した時に前記ガスタービンエンジン(10)への燃料流を中断するように構成される、請求項1記載のシステム(40)。
  3. 前記第1の制御システム(102)が、前記第1の論理アルゴリズムを用いて前記第1のドライバA(106)の作動を決定しかつ前記第2の論理アルゴリズムを用いて前記第2のドライバA(108)の作動を決定するように構成される、請求項1または2記載のシステム(40)。
  4. 前記第2の制御システム(104)が、前記第1の論理アルゴリズムを用いて前記第1のドライバB(110)の作動を決定しかつ前記第2の論理アルゴリズムを用いて前記第2のドライバB(112)の作動を決定するように構成される、請求項1乃至3のいずれか1項記載のシステム(40)。
  5. 前記FSI−1(56)が、遮断シャトル弁(74)に結合されたサーボ弁(70)を含む、請求項1乃至4のいずれか1項記載のシステム(40)。
  6. 前記サーボ弁(70)が、電動油圧式サーボ弁(EHSV)を含む、請求項5記載のシステム(40)。
  7. 前記FSI−2(58)が、遮断シャトル弁(80)に結合されたサーボ弁(78)を含む、請求項1乃至6のいずれか1項記載のシステム(40)。
  8. 前記サーボ弁(78)が、電動油圧式サーボ弁(EHSV)を含む、請求項7記載のシステム(40)。
  9. ガスタービンエンジン(10)であって、
    ロータと、
    該エンジンに燃料を供給して前記ロータを作動させるように構成された燃料送給システム(44)と、
    前記燃料送給システムに結合された過回転防止システム(40)と、
    を含み、前記過回転防止システムが、
    前記燃料送給システムに結合された燃料絞り/遮断弁(50)と、
    前記燃料絞り/遮断弁に結合された第1の燃料システムインタフェース(56)(FSI−1)と
    前記FSI−1に結合された第2の燃料システムインタフェース(58)(FSI−2)と、
    前記FSI−1及びFSI−2に結合され、第1のドライバA(106)及び第2のドライバA(108)を含みかつ第1の論理アルゴリズム及び第2の論理アルゴリズムがプログラミングされた第1の制御システム(102)と、
    前記FSI−1及びFSI−2に結合され、第1のドライバB(110)及び第2のドライバB(112)を含みかつ前記第1の論理アルゴリズム及び第2の論理アルゴリズムがプログラミングされた第2の制御システム(104)と、を含む、
    ガスタービンエンジン(10)。
  10. 前記燃料絞り/遮断弁(50)が、前記FSI−1(56)及びFSI−2(58)から過回転信号を受信した時に該ガスタービンエンジン(10)への燃料流を中断するように構成される、請求項9記載のガスタービンエンジン(10)。
JP2009114432A 2008-07-10 2009-05-11 過回転防止を可能にする方法及びシステム Expired - Fee Related JP5584430B2 (ja)

Applications Claiming Priority (2)

Application Number Priority Date Filing Date Title
US12/171,142 US8224552B2 (en) 2008-07-10 2008-07-10 Methods and systems to facilitate over-speed protection
US12/171,142 2008-07-10

Publications (2)

Publication Number Publication Date
JP2010019250A true JP2010019250A (ja) 2010-01-28
JP5584430B2 JP5584430B2 (ja) 2014-09-03

Family

ID=40833691

Family Applications (1)

Application Number Title Priority Date Filing Date
JP2009114432A Expired - Fee Related JP5584430B2 (ja) 2008-07-10 2009-05-11 過回転防止を可能にする方法及びシステム

Country Status (5)

Country Link
US (1) US8224552B2 (ja)
JP (1) JP5584430B2 (ja)
CA (1) CA2665797C (ja)
DE (1) DE102009025781A1 (ja)
GB (1) GB2461610B (ja)

Cited By (1)

* Cited by examiner, † Cited by third party
Publication number Priority date Publication date Assignee Title
US20120116613A1 (en) * 2010-11-10 2012-05-10 Eurocopter Method of controlling an overspeed safety system for aeroengines and a control circuit for implementing said method

Families Citing this family (14)

* Cited by examiner, † Cited by third party
Publication number Priority date Publication date Assignee Title
US20070245746A1 (en) * 2006-04-21 2007-10-25 Mollmann Daniel E Methods and systems for detecting rotor assembly speed oscillation in turbine engines
US8224552B2 (en) * 2008-07-10 2012-07-17 General Electric Company Methods and systems to facilitate over-speed protection
US8321119B2 (en) * 2008-07-10 2012-11-27 General Electric Company Methods and systems to facilitate over-speed protection
FR2987085B1 (fr) * 2012-02-20 2014-03-21 Snecma Procede de securisation du fonctionnement d'une turbomachine
US9788357B2 (en) * 2013-09-11 2017-10-10 Hewlett-Packard Development Company, L.P. Near field communication (NFC) data transfer
US9982607B2 (en) 2015-07-20 2018-05-29 Rolls-Royce North American Technologies, Inc. Shaft failure detection using passive control methods
US10100747B2 (en) 2015-11-18 2018-10-16 General Electric Company Fuel supply system for use in a gas turbine engine and method of controlling an overspeed event therein
US10801361B2 (en) 2016-09-09 2020-10-13 General Electric Company System and method for HPT disk over speed prevention
US10968832B2 (en) 2016-11-17 2021-04-06 Honeywell International Inc. Combined overspeed and fuel stream selector systems
CN107100741B (zh) * 2017-05-08 2019-05-10 南京航空航天大学 一种提高涡扇发动机控制系统性能的方法及其系统
US10563778B2 (en) * 2018-01-30 2020-02-18 Chevron U.S.A. Inc. Multi-well fracturing pads using shuttle valves
US12000346B2 (en) * 2022-06-27 2024-06-04 Woodward, Inc. Redundant electro-hydraulic servo valve (EHSV) control in a fuel metering system
US12188419B1 (en) * 2023-08-23 2025-01-07 Woodward, Inc. Manifold select metering system
CN120291938B (zh) * 2025-06-11 2025-08-26 辽宁红沿河核电有限公司 一种汽轮机控制方法及相关装置

Citations (5)

* Cited by examiner, † Cited by third party
Publication number Priority date Publication date Assignee Title
JPS61128339A (ja) * 1984-11-27 1986-06-16 ハネウエル・インコーポレーテッド 自動飛行制御装置
JP3036485B2 (ja) * 1997-09-12 2000-04-24 日本電気株式会社 実数演算方式
JP3085917B2 (ja) * 1997-04-10 2000-09-11 三菱電機株式会社 耐ソフトウェア障害構成を有したデータ処理装置
JP2005509790A (ja) * 2001-11-13 2005-04-14 グッドリッチ・ポンプ・アンド・エンジン・コントロール・システムズ・インコーポレーテッド ガスタービン・エンジン用故障管理システム
JP2006316773A (ja) * 2005-05-16 2006-11-24 Honda Motor Co Ltd 航空機用ガスタービン・エンジンの制御装置

Family Cites Families (70)

* Cited by examiner, † Cited by third party
Publication number Priority date Publication date Assignee Title
BE790020A (fr) 1971-10-14 1973-04-12 Westinghouse Electric Corp Systeme et methode pour faire fonctionner une turbine a vapeur avec protection independante de survitesse
US4051669A (en) * 1973-06-20 1977-10-04 Westinghouse Electric Corporation Gas turbine power plant control apparatus having a multiple backup control system
US3939328A (en) * 1973-11-06 1976-02-17 Westinghouse Electric Corporation Control system with adaptive process controllers especially adapted for electric power plant operation
US4327294A (en) * 1974-08-08 1982-04-27 Westinghouse Electric Corp. Combined cycle electric power plant and a gas turbine having an improved overspeed protection system
US3998047A (en) * 1975-04-18 1976-12-21 The United States Of America As Represented By The United States Energy Research And Development Administration Method and apparatus for preventing overspeed in a gas turbine
US4038817A (en) * 1975-06-02 1977-08-02 General Electric Company Fuel jettison system
US4044554A (en) * 1976-07-19 1977-08-30 General Motors Corporation Gas turbine engine fuel control
US4275558A (en) * 1977-12-22 1981-06-30 The Garrett Corporation Gas turbine engine fuel governor
US4423592A (en) * 1980-11-28 1984-01-03 Aviation Electric Ltd. Fuel control system for gas turbine engine
GB2125185B (en) * 1982-07-27 1986-05-21 Rolls Royce Monitoring a control system for a gas turbine engine
GB8312822D0 (en) * 1983-05-10 1983-06-15 Dowty & Smiths Ind Controls Lt Engine control systems
US4651518A (en) * 1984-12-18 1987-03-24 United Technologies Corporation Transient derivative scheduling control system
US4712372A (en) * 1985-09-18 1987-12-15 Avco Corporation Overspeed system redundancy monitor
GB8526726D0 (en) * 1985-10-30 1985-12-04 Rolls Royce Failsafe electronic control system
GB2197909B (en) * 1986-11-26 1991-07-31 Rolls Royce Plc Fuel control system for gas turbine aeroengine overspeed protection.
US4837697A (en) * 1987-07-31 1989-06-06 Allied-Signal Inc. Overspeed governor for an electronic controlled fuel system
GB8730187D0 (en) * 1987-12-24 1988-02-03 Rolls Royce Plc Overspeed limiter for gas turbine aeroengine
GB8800904D0 (en) * 1988-01-15 1988-02-17 Rolls Royce Plc Fuel control system
GB8815623D0 (en) * 1988-06-30 1988-08-03 Rolls Royce Plc Self-checking speed governor arrangement
US5051918A (en) * 1989-09-15 1991-09-24 United Technologies Corporation Gas turbine stall/surge identification and recovery
US5189620A (en) * 1989-10-06 1993-02-23 United Technologies Corporation Control system for gas turbine helicopter engines and the like
US5134845A (en) * 1990-07-23 1992-08-04 United Technologies Corporation Control for a gas turbine engine
US5231823A (en) * 1991-08-22 1993-08-03 General Electric Company Supervisory control system
US5337982A (en) * 1991-10-10 1994-08-16 Honeywell Inc. Apparatus and method for controlling the vertical profile of an aircraft
US5806052A (en) * 1992-07-06 1998-09-08 General Electric Company Fuzzy hierarchical controller for a turboshaft engine
US5259188A (en) * 1992-08-24 1993-11-09 General Electric Company Method and system to increase stall margin
US5303545A (en) * 1992-10-05 1994-04-19 United Technologies Corporation Pressure based close loop thrust control in a turbofan engine
US5313778A (en) * 1992-12-10 1994-05-24 United Technologies Corporation Automatic turbine engine bleed valve control for enhanced fuel management
US5452200A (en) * 1993-10-20 1995-09-19 United Technologies Corporation Control system that selects proportional-integral control channels having integrator update capability
DE69411950T2 (de) * 1993-12-23 1999-03-25 United Technologies Corp., Hartford, Conn. Erkennung des pumpens und ausblasens in einem gasturbinentriebwerk
US5524599A (en) * 1994-01-19 1996-06-11 Kong, Deceased; Hakchul H. Fuzzy logic air/fuel controller
US5622045A (en) * 1995-06-07 1997-04-22 Allison Engine Company, Inc. System for detecting and accommodating gas turbine engine fan damage
US6059522A (en) * 1996-04-17 2000-05-09 United Technologies Corporation Compressor stall diagnostics and avoidance
GB9611015D0 (en) * 1996-05-25 1996-07-31 Holset Engineering Co Variable geometry turbocharger control
US6487096B1 (en) * 1997-09-08 2002-11-26 Capstone Turbine Corporation Power controller
KR100275375B1 (ko) * 1997-11-10 2000-12-15 이중구 가스터빈 제어 방법
US20020166324A1 (en) * 1998-04-02 2002-11-14 Capstone Turbine Corporation Integrated turbine power generation system having low pressure supplemental catalytic reactor
US6176074B1 (en) * 1998-06-05 2001-01-23 Pratt & Whitney Canada Corp. Shaft decouple logic for gas turbine
DE59809158D1 (de) * 1998-06-26 2003-09-04 Alstom Switzerland Ltd Verfahren zum Steuern und Regeln eines Kraftwerkes sowie Kraftwerk zur Durchführung des Verfahrens
US6422023B1 (en) * 1998-12-11 2002-07-23 Alliedsignal Inc. Turbine engine control with electronic and pneumatic governors
US6289274B1 (en) * 1999-08-13 2001-09-11 United Technologies Corporation Fuzzy logic based fuel flow selection system
DE50008726D1 (de) * 1999-08-21 2004-12-30 Rolls Royce Deutschland Verfahren zur Adaption des Betriebszustandes einer gestuften Brennkammer für Gasturbinen
JP2001107750A (ja) * 1999-10-05 2001-04-17 Honda Motor Co Ltd 航空機用ガスタービン・エンジンの制御装置
JP2001107751A (ja) * 1999-10-05 2001-04-17 Honda Motor Co Ltd 航空機用ガスタービン・エンジンの制御装置
US6321525B1 (en) * 2000-02-03 2001-11-27 Rolls-Royce Corporation Overspeed detection techniques for gas turbine engine
EP1154137B1 (en) * 2000-05-12 2007-07-04 Goodrich Control Systems Limited Monitoring arrangement to determine the status of a valve in a fuel supply system
US6401446B1 (en) * 2000-06-23 2002-06-11 Hamilton Sundstrand Corporation Valve apparatus for providing shutoff and overspeed protection in a gas turbine fuel system
US6619027B1 (en) * 2000-10-13 2003-09-16 General Electric Company Gas turbine having rotor overspeed and overboost protection
US6915639B1 (en) * 2000-10-13 2005-07-12 General Electric Company Method and apparatus for gas turbine over-speed protection
US6578794B1 (en) * 2000-11-28 2003-06-17 General Electric Co. Methods and systems for jet engine overthrust protection
EP1296045A3 (en) 2001-09-24 2004-07-14 Goodrich Control Systems Limited Electronic engine controller
ITMI20021231A1 (it) * 2002-06-06 2003-12-09 Nuovo Pignone Spa Sistema di controllo e regolazione della temperatura di fiamma per turbine a gas monoalbero
US6920748B2 (en) * 2002-07-03 2005-07-26 General Electric Company Methods and apparatus for operating gas turbine engines
US6823675B2 (en) * 2002-11-13 2004-11-30 General Electric Company Adaptive model-based control systems and methods for controlling a gas turbine
US6922625B2 (en) * 2002-12-12 2005-07-26 Honeywell International Inc. Jet engine control and protection system and method
US6996970B2 (en) * 2003-09-30 2006-02-14 Honeywell International Inc. High accuracy fuel metering system for turbine engines
US7975465B2 (en) * 2003-10-27 2011-07-12 United Technologies Corporation Hybrid engine accessory power system
US6898512B1 (en) * 2004-01-06 2005-05-24 Detroit Diesel Corporation Overspeed shut down test for electronically controlled engine
JP4434815B2 (ja) * 2004-03-31 2010-03-17 本田技研工業株式会社 ガスタービン・エンジンの制御装置
GB0408886D0 (en) * 2004-04-22 2004-05-26 Rolls Royce Plc Fuel metering unit
JP4434834B2 (ja) * 2004-05-26 2010-03-17 本田技研工業株式会社 ガスタービン・エンジンの制御装置
DE102004033263B4 (de) * 2004-07-09 2007-07-26 Diehl Aerospace Gmbh Steuer-und Regeleinheit
US7845177B2 (en) * 2004-09-16 2010-12-07 Hamilton Sundstrand Corporation Metering demand fuel system
US7159401B1 (en) * 2004-12-23 2007-01-09 Kulite Semiconductor Products, Inc. System for detecting and compensating for aerodynamic instabilities in turbo-jet engines
US7536865B2 (en) * 2005-02-09 2009-05-26 Honeywell International Inc. Method and system for balancing bleed flows from gas turbine engines
US7818970B2 (en) * 2005-09-12 2010-10-26 Rolls-Royce Power Engineering Plc Controlling a gas turbine engine with a transient load
US7587900B2 (en) * 2006-04-07 2009-09-15 Honeywell International Inc. Gas turbine engine fuel control system having a transfer valve and a shutoff valve and a common controller therefor
US8036805B2 (en) * 2007-07-13 2011-10-11 Honeywell International Inc. Distributed engine control system
US8321119B2 (en) * 2008-07-10 2012-11-27 General Electric Company Methods and systems to facilitate over-speed protection
US8224552B2 (en) * 2008-07-10 2012-07-17 General Electric Company Methods and systems to facilitate over-speed protection

Patent Citations (5)

* Cited by examiner, † Cited by third party
Publication number Priority date Publication date Assignee Title
JPS61128339A (ja) * 1984-11-27 1986-06-16 ハネウエル・インコーポレーテッド 自動飛行制御装置
JP3085917B2 (ja) * 1997-04-10 2000-09-11 三菱電機株式会社 耐ソフトウェア障害構成を有したデータ処理装置
JP3036485B2 (ja) * 1997-09-12 2000-04-24 日本電気株式会社 実数演算方式
JP2005509790A (ja) * 2001-11-13 2005-04-14 グッドリッチ・ポンプ・アンド・エンジン・コントロール・システムズ・インコーポレーテッド ガスタービン・エンジン用故障管理システム
JP2006316773A (ja) * 2005-05-16 2006-11-24 Honda Motor Co Ltd 航空機用ガスタービン・エンジンの制御装置

Cited By (2)

* Cited by examiner, † Cited by third party
Publication number Priority date Publication date Assignee Title
US20120116613A1 (en) * 2010-11-10 2012-05-10 Eurocopter Method of controlling an overspeed safety system for aeroengines and a control circuit for implementing said method
US9359961B2 (en) * 2010-11-10 2016-06-07 Airbus Helicopters Method of controlling an overspeed safety system for aeroengines and a control circuit for implementing said method

Also Published As

Publication number Publication date
GB0907939D0 (en) 2009-06-24
JP5584430B2 (ja) 2014-09-03
DE102009025781A1 (de) 2010-01-21
US8224552B2 (en) 2012-07-17
CA2665797A1 (en) 2010-01-10
GB2461610B (en) 2012-01-11
US20100010721A1 (en) 2010-01-14
CA2665797C (en) 2016-06-21
GB2461610A (en) 2010-01-13

Similar Documents

Publication Publication Date Title
JP5584430B2 (ja) 過回転防止を可能にする方法及びシステム
JP5779313B2 (ja) 過回転防止を可能にする方法及びシステム
JP2010019248A (ja) 過回転防止を可能にする方法及びシステム
US6619027B1 (en) Gas turbine having rotor overspeed and overboost protection
EP3141724B1 (en) Detection of high stage valve leakage by pressure lockup
CN107893703A (zh) 用于动态地控制飞行器的操作的系统和方法
CA2220172C (en) Control system for a ducted fan gas turbine engine
CN104271923B (zh) 包括具有用于执行涡轮机保护功能的模块的监视系统的涡轮机和监视方法
US6915639B1 (en) Method and apparatus for gas turbine over-speed protection
EP3045887B1 (en) Method for detecting a fault, fault detection system and gas turbine engine
EP2458179B1 (en) Method of monitoring an electronic engine control (EEC) to detect fuel screen clogging
EP1753939B1 (en) Overspeed limiter for turboshaft engines
CN110686075B (zh) 用于齿轮组件润滑系统失效检测的系统和方法
GB2461609A (en) Method and system to facilitate over-speed protection
RU2813647C1 (ru) Способ автоматического управления силовой установкой самолета при снижении тяги одного из двигателей на взлетном режиме

Legal Events

Date Code Title Description
A621 Written request for application examination

Free format text: JAPANESE INTERMEDIATE CODE: A621

Effective date: 20120425

A977 Report on retrieval

Free format text: JAPANESE INTERMEDIATE CODE: A971007

Effective date: 20130530

A131 Notification of reasons for refusal

Free format text: JAPANESE INTERMEDIATE CODE: A131

Effective date: 20130604

A601 Written request for extension of time

Free format text: JAPANESE INTERMEDIATE CODE: A601

Effective date: 20130903

A602 Written permission of extension of time

Free format text: JAPANESE INTERMEDIATE CODE: A602

Effective date: 20130906

A521 Request for written amendment filed

Free format text: JAPANESE INTERMEDIATE CODE: A523

Effective date: 20131203

TRDD Decision of grant or rejection written
A01 Written decision to grant a patent or to grant a registration (utility model)

Free format text: JAPANESE INTERMEDIATE CODE: A01

Effective date: 20140701

A61 First payment of annual fees (during grant procedure)

Free format text: JAPANESE INTERMEDIATE CODE: A61

Effective date: 20140718

R150 Certificate of patent or registration of utility model

Ref document number: 5584430

Country of ref document: JP

Free format text: JAPANESE INTERMEDIATE CODE: R150

R250 Receipt of annual fees

Free format text: JAPANESE INTERMEDIATE CODE: R250

LAPS Cancellation because of no payment of annual fees