CN202853202U - Air energy heat pump air conditioning equipment with high-temperature hot water manufacturing and refrigerating capabilities - Google Patents
Air energy heat pump air conditioning equipment with high-temperature hot water manufacturing and refrigerating capabilities Download PDFInfo
- Publication number
- CN202853202U CN202853202U CN 201220564412 CN201220564412U CN202853202U CN 202853202 U CN202853202 U CN 202853202U CN 201220564412 CN201220564412 CN 201220564412 CN 201220564412 U CN201220564412 U CN 201220564412U CN 202853202 U CN202853202 U CN 202853202U
- Authority
- CN
- China
- Prior art keywords
- heat exchanger
- hot water
- condenser
- temperature
- inlet
- Prior art date
- Legal status (The legal status is an assumption and is not a legal conclusion. Google has not performed a legal analysis and makes no representation as to the accuracy of the status listed.)
- Expired - Fee Related
Links
- XLYOFNOQVPJJNP-UHFFFAOYSA-N water Substances O XLYOFNOQVPJJNP-UHFFFAOYSA-N 0.000 title claims abstract description 199
- 238000004378 air conditioning Methods 0.000 title claims abstract description 11
- 238000004519 manufacturing process Methods 0.000 title 1
- 238000010438 heat treatment Methods 0.000 claims abstract description 19
- 238000005057 refrigeration Methods 0.000 claims abstract description 16
- 239000012530 fluid Substances 0.000 claims abstract description 9
- 238000001816 cooling Methods 0.000 claims description 21
- 238000004891 communication Methods 0.000 claims description 8
- OKTJSMMVPCPJKN-UHFFFAOYSA-N Carbon Chemical compound [C] OKTJSMMVPCPJKN-UHFFFAOYSA-N 0.000 abstract description 4
- 229910052799 carbon Inorganic materials 0.000 abstract description 4
- 239000003507 refrigerant Substances 0.000 description 65
- 239000007788 liquid Substances 0.000 description 23
- 230000005494 condensation Effects 0.000 description 15
- 238000009833 condensation Methods 0.000 description 15
- 238000010586 diagram Methods 0.000 description 8
- 238000012546 transfer Methods 0.000 description 2
- 238000010521 absorption reaction Methods 0.000 description 1
- 238000013461 design Methods 0.000 description 1
- 238000001704 evaporation Methods 0.000 description 1
- 230000008020 evaporation Effects 0.000 description 1
- 239000005457 ice water Substances 0.000 description 1
- 238000000034 method Methods 0.000 description 1
- 238000005086 pumping Methods 0.000 description 1
- 238000011160 research Methods 0.000 description 1
- 238000004804 winding Methods 0.000 description 1
Images
Classifications
-
- Y02B30/72—
Landscapes
- Heat-Pump Type And Storage Water Heaters (AREA)
Abstract
一种具有制造高温热水与制冷能力的空气能热泵空调设备,包括一压缩机,具有一入口及一出口;一膨胀装置,具有一入口及一出口;一热水加热单元,包括一冷凝器及一热水储槽,该冷凝器具有一第一端与一第二端,该冷凝器的第一端连接该压缩机的出口;及一热交换器组,包含一第一热交换器及一第二热交换器,其中该第一热交换器具有一第一端与一第二端,该第一热交换器的第一端连接该冷凝器的第二端,而该第一热交换器的第二端连接该膨胀装置的入口,以及该第二热交换器具有一第一端与一第二端,该第二热交换器的第一端连接该压缩机的入口,该第二热交换器的第二端连接该膨胀装置的出口;一控制单元,系控制该空气能热泵空调设备运转;及一风扇,提供一空气流体通过该热交换器组。因此,本实用新型具有提高制冷能力与制造较高温热水的能力,达到节能减碳及效率高的优点。
An air-energy heat pump air conditioning equipment with the ability to produce high-temperature hot water and refrigeration, including a compressor with an inlet and an outlet; an expansion device with an inlet and an outlet; a hot water heating unit including a condenser and a hot water storage tank, the condenser has a first end and a second end, the first end of the condenser is connected to the outlet of the compressor; and a heat exchanger group including a first heat exchanger and a A second heat exchanger, wherein the first heat exchanger has a first end and a second end, the first end of the first heat exchanger is connected to the second end of the condenser, and the first end of the first heat exchanger The second end is connected to the inlet of the expansion device, and the second heat exchanger has a first end and a second end. The first end of the second heat exchanger is connected to the inlet of the compressor. The second heat exchanger The second end is connected to the outlet of the expansion device; a control unit controls the operation of the air-energy heat pump air conditioning equipment; and a fan provides an air fluid through the heat exchanger group. Therefore, the utility model has the ability to improve the refrigeration capacity and produce higher temperature hot water, thereby achieving the advantages of energy saving, carbon reduction and high efficiency.
Description
技术领域 technical field
本实用新型涉及一种空气能热泵空调设备,特别是一种具有制造高温热水与制冷能力的空气能热泵空调设备。The utility model relates to an air energy heat pump air conditioner, in particular to an air energy heat pump air conditioner capable of producing high-temperature hot water and cooling.
背景技术 Background technique
在现有的空调设备中最基本组成元件包括有蒸发器、压缩机、冷凝器、及膨胀装置等四大元件,并通过管路依序连接,形成在蒸发器制冷及在冷凝器制热的循环,其产品依不同的功能有不同的名称如冷气机、电冰箱、冷暖气机、冰水主机、冷藏柜、热泵热水器等。The most basic components in the existing air-conditioning equipment include four major components: evaporator, compressor, condenser, and expansion device, which are connected in sequence through pipelines to form a cooling system in the evaporator and heating in the condenser. Circulation, its products have different names according to different functions, such as air conditioners, refrigerators, air conditioners, ice water hosts, refrigerators, heat pump water heaters, etc.
请参阅图1显示的现有冷媒循环系统的示意图,其最基本组成元件包括有蒸发器、压缩机、冷凝器、及膨胀装置,并通过管路依序连接,形成一冷媒循环。冷媒循环系统的工作原理为液气共存的低温低压冷媒在蒸发器1内吸热制冷以降低周围流体的温度,空气经过蒸发器1而使空气温度降低,产生制冷能力,并将液气共存的冷媒蒸发成气态冷媒,蒸发后的气态冷媒经由冷媒导管进入压缩机2,由压缩机2加压成高压高温气态冷媒,此高压高温气态冷媒经由冷媒导管进入冷凝器3,在冷凝器3内进行吸冷制热以提升周围流体的温度,空气经过冷凝器3而使空气温度提升,产生制热能力,使高压气态冷媒变成高压液态冷媒,高压液态冷媒经由冷媒导管进入膨胀装置4,由膨胀装置4进行控制冷媒的流量及将冷媒降压膨胀,降压后的冷媒为液气共存的低温低压冷媒,此时的低温低压冷媒再经由冷媒导管进入蒸发器1,在蒸发器1内吸热制冷,如此不断的循环,其缺点是把冷凝器制热的功能浪费掉。Please refer to the schematic diagram of the existing refrigerant circulation system shown in FIG. 1 . The most basic components include an evaporator, a compressor, a condenser, and an expansion device, which are connected in sequence through pipelines to form a refrigerant circulation. The working principle of the refrigerant circulation system is that the low-temperature and low-pressure refrigerant that coexists with liquid and gas absorbs heat and cools in the
具有制造热水及提供冷气的热泵空调设备如图2所示,其比冷媒循环系统多出的功能为将冷凝器3的制热提供给水,提升水的温度制造热水,将热水储存在热交换槽体5内,热交换槽体5内的热水再传热给热水储槽6内的待被加热的低温水,通过连通管路及利用热虹吸原理或泵浦,将制造的热水与热水储槽6内的低温水进行循环,并将热水储槽6内的低温水再引入热交换槽体5内进行循环加热,提高热水储槽6内的水温,并将热水储存于热水储槽6内。A heat pump air conditioner capable of producing hot water and providing cold air is shown in Figure 2. It has more functions than the refrigerant circulation system, such as supplying the heating of the
高压高温气态冷媒经热水加热系统内的冷凝器3释放冷凝热后,高压高温气态冷媒变成高压高温液态冷媒,此高压高温液态冷媒再进入膨胀装置4,将高压高温液态冷媒变成低压低温液态冷媒,再进入蒸发器1释放蒸发热制造冷气于室外,如此不断的循环,蒸发器1制冷能力不进入室内提供室内冷气的原因为热水储槽内的热水温度越高时,高压高温气态冷媒无法将冷凝热完全释放出来,会使冷媒系统高压越高,相对的蒸发器1制冷的能力会降低,无法提供好的制冷能力给室内,只有将蒸发器1放至室外,另一缺点为冬天制造热水时,由于冬天室外温度较低使得蒸发器1内冷媒的低压低温会比正常运转时低,相对的冷凝器3的高压高温冷媒会比正常运转时的高压冷媒低,制造的热水温度自然会降低,但仍不失为一节能减碳的产品。After the high-pressure, high-temperature gaseous refrigerant releases the heat of condensation through the
由上可知,上述现有的空调设备或热泵空调设备,在实际应用上,显然具有缺点存在,而需要加以改善。From the above, it can be seen that the above-mentioned existing air-conditioning equipment or heat pump air-conditioning equipment obviously has shortcomings in practical application, and needs to be improved.
于是,本发明人认为上述缺点可以改善,通过潜心研究及学习,终于提出一种设计合理且可以有效改善上述缺点的发明创造。Therefore, the inventor believes that the above-mentioned shortcomings can be improved, and through painstaking research and study, he finally proposes an invention that is reasonably designed and can effectively improve the above-mentioned shortcomings.
实用新型内容 Utility model content
本实用新型提供了一种具有制造高温热水与制冷能力的空气能热泵空调设备,具有提高制冷能力与制造较高温热水的能力,达到节能减碳及效率高的优点。The utility model provides an air-energy heat pump air conditioner with the ability to produce high-temperature hot water and refrigerate, which has the advantages of improving the refrigerating capacity and the ability to produce relatively high-temperature hot water, achieving energy saving, carbon reduction, and high efficiency.
为达到上述目的本实用新型采用的技术方案是:具有制造高温热水与制冷能力的空气能热泵空调设备,包括:一压缩机,具有一入口及一出口;一膨胀装置,具有一入口及一出口;一热水加热单元,包括一冷凝器及一热水储槽,该冷凝器具有一第一端与一第二端,该冷凝器的第一端连接该压缩机的出口;及一热交换器组,包含一第一热交换器及一第二热交换器,该第一热交换器具有一第一端与一第二端,该第一热交换器的第一端连接该冷凝器的第二端,而该第一热交换器的第二端连接该膨胀装置的入口,以及该第二热交换器具有一第一端与一第二端,该第二热交换器的第一端连接该压缩机的入口,该第二热交换器的第二端连接该膨胀装置的出口;一控制单元,控制该具有制造高温热水与制冷能力的空气能热泵空调设备运转;及一风扇,该风扇能够使该空气流体先经过该第一热交换器,再经过该第二热交换器。In order to achieve the above purpose, the technical solution adopted by the utility model is: an air energy heat pump air conditioner with the ability to produce high-temperature hot water and refrigeration, including: a compressor with an inlet and an outlet; an expansion device with an inlet and an outlet outlet; a hot water heating unit including a condenser and a hot water storage tank, the condenser has a first end and a second end, the first end of the condenser is connected to the outlet of the compressor; and a heat exchange The device group includes a first heat exchanger and a second heat exchanger, the first heat exchanger has a first end and a second end, the first end of the first heat exchanger is connected to the first end of the condenser Two ends, and the second end of the first heat exchanger is connected to the inlet of the expansion device, and the second heat exchanger has a first end and a second end, the first end of the second heat exchanger is connected to the The inlet of the compressor, the second end of the second heat exchanger is connected to the outlet of the expansion device; a control unit, which controls the operation of the air source heat pump air conditioner with the ability to produce high-temperature hot water and refrigeration; and a fan, the fan The air fluid can first pass through the first heat exchanger and then pass through the second heat exchanger.
较佳地,该第一热交换器为一冷凝器,而该第二热交换器为蒸发器。Preferably, the first heat exchanger is a condenser, and the second heat exchanger is an evaporator.
较佳地,该控制单元能够依据一第一温度侦测器的信号控制该压缩机及风扇运转。Preferably, the control unit can control the operation of the compressor and the fan according to a signal from a first temperature detector.
较佳地,该第一热交换器与该第二热交换器连接为一体。Preferably, the first heat exchanger is integrated with the second heat exchanger.
较佳地,该热水储槽内具有水,该冷凝器能够对该水加热。该热水储槽具有一低温水入口与一热水出口,该低温水入口提供低温水进入该热水储槽,而该热水出口提供热水流出该热水储槽。其中该低温水入口与该热水出口均设有一控制阀,以控制低温水流入或热水流出。Preferably, there is water in the hot water storage tank, and the condenser can heat the water. The hot water storage tank has a low temperature water inlet and a hot water outlet, the low temperature water inlet provides low temperature water to enter the hot water storage tank, and the hot water outlet provides hot water to flow out of the hot water storage tank. Wherein the low temperature water inlet and the hot water outlet are provided with a control valve to control the inflow of low temperature water or the outflow of hot water.
较佳地,该冷凝器设置于该热水储槽内部,该热水储槽具有一低温水入口与一热水出口。或另一实施例为,该冷凝器为一缠绕于该热水储槽的外壁上的管路,该冷凝器与该热水储槽的外壁接触,该热水储槽具有一低温水入口与一热水出口。Preferably, the condenser is arranged inside the hot water storage tank, and the hot water storage tank has a low temperature water inlet and a hot water outlet. Or in another embodiment, the condenser is a pipeline wound on the outer wall of the hot water storage tank, the condenser is in contact with the outer wall of the hot water storage tank, and the hot water storage tank has a low-temperature water inlet and A hot water outlet.
较佳地,该冷凝器的第二端与该第一热交换器的第一端通过旁通管路连接,该膨胀装置的入口与该第一热交换器的第二端通过旁通管路连接,阀设置在该旁通管路上,该阀能够受该控制单元控制。Preferably, the second end of the condenser is connected to the first end of the first heat exchanger through a bypass line, and the inlet of the expansion device is connected to the second end of the first heat exchanger through a bypass line connected, a valve is arranged on the bypass line, the valve can be controlled by the control unit.
本实用新型中另一种具有制造高温热水与制冷能力的空气能热泵空调设备,包括:一压缩机,具有一入口及一出口;一膨胀装置,具有一入口及一出口;一热水加热单元,包括一冷凝器、一热交换槽体、一热水储槽,该热交换槽体与该热水储槽间设有连通管路,该冷凝器具有一第一端与一第二端,该冷凝器的第一端连接该压缩机的出口;及一热交换器组,包含一第一热交换器及一第二热交换器,其中该第一热交换器具有一第一端与一第二端,该第一热交换器的第一端连接该冷凝器的第二端,而该第一热交换器的第二端连接该膨胀装置的入口,以及该第二热交换器具有一第一端与一第二端,该第二热交换器的第一端连接该压缩机的入口,该第二热交换器的第二端连接该膨胀装置的出口;一控制单元,控制该具有制造高温热水与制冷能力的空气能热泵空调设备运转;及一风扇,该风扇能够使该空气流体先经过该第一热交换器,再经过该第二热交换器。Another air energy heat pump air conditioner with the ability to produce high-temperature hot water and refrigeration in the utility model includes: a compressor with an inlet and an outlet; an expansion device with an inlet and an outlet; a hot water heating The unit includes a condenser, a heat exchange tank, and a hot water storage tank, a communication pipeline is provided between the heat exchange tank and the hot water storage tank, the condenser has a first end and a second end, The first end of the condenser is connected to the outlet of the compressor; and a heat exchanger group includes a first heat exchanger and a second heat exchanger, wherein the first heat exchanger has a first end and a first heat exchanger Two ends, the first end of the first heat exchanger is connected to the second end of the condenser, and the second end of the first heat exchanger is connected to the inlet of the expansion device, and the second heat exchanger has a first end and a second end, the first end of the second heat exchanger is connected to the inlet of the compressor, the second end of the second heat exchanger is connected to the outlet of the expansion device; a control unit controls the The air-energy heat pump air conditioner with hot water and cooling capacity operates; and a fan, which can make the air fluid pass through the first heat exchanger first, and then pass through the second heat exchanger.
较佳地,该第一热交换器为一冷凝器,而该第二热交换器为蒸发器。Preferably, the first heat exchanger is a condenser, and the second heat exchanger is an evaporator.
较佳地,该控制单元能够依据第一温度侦测器的信号控制该压缩机及风扇运转。Preferably, the control unit can control the operation of the compressor and the fan according to the signal of the first temperature detector.
较佳地,该热交换槽体内具有水,该冷凝器能够对该水加热。Preferably, there is water in the heat exchange tank, and the condenser can heat the water.
较佳地,该第一热交换器与该第二热交换器系结合一体。Preferably, the first heat exchanger is integrated with the second heat exchanger.
较佳地,该热水储槽具有一低温水入口与一热水出口,该低温水入口提供低温水进入该热水储槽,而该热水出口提供热水流出该热水储槽。其中该低温水入口与该热水出口均设有一控制阀,以控制低温水流入或热水流出。Preferably, the hot water storage tank has a low temperature water inlet and a hot water outlet, the low temperature water inlet provides low temperature water to enter the hot water storage tank, and the hot water outlet provides hot water to flow out of the hot water storage tank. Wherein the low temperature water inlet and the hot water outlet are provided with a control valve to control the inflow of low temperature water or the outflow of hot water.
较佳地,该冷凝器的第二端与该第一热交换器的第一端通过旁通管路连接,该膨胀装置的入口与该第一热交换器的第二端通过旁通管路连接,阀设置在该旁通管路上,该阀能够受该控制单元控制。Preferably, the second end of the condenser is connected to the first end of the first heat exchanger through a bypass line, and the inlet of the expansion device is connected to the second end of the first heat exchanger through a bypass line connected, a valve is arranged on the bypass line, the valve can be controlled by the control unit.
本实用新型具有提高制冷能力与制造较高温热水的能力,达到节能减碳及效率高的优点。The utility model has the advantages of improving the cooling capacity and the capacity of producing relatively high-temperature hot water, achieving energy saving and carbon reduction, and high efficiency.
附图说明 Description of drawings
下面结合附图对本实用新型所述的具有制造高温热水与制冷能力的空气能热泵空调设备作进一步详细的描述。此说明是为了便于本实用新型的理解,而非对本实用新型的权利范围作任何的限制。The air energy heat pump air conditioner with the capacity of producing high-temperature hot water and cooling according to the utility model will be further described in detail below in conjunction with the accompanying drawings. This description is to facilitate the understanding of the utility model, but not to limit the scope of rights of the utility model.
图1为现有冷媒循环系统的示意图。FIG. 1 is a schematic diagram of a conventional refrigerant circulation system.
图2为现有空气能热水热泵空调设备的示意图。Fig. 2 is a schematic diagram of an existing air-energy hot water heat pump air conditioner.
图3为本实用新型第一实施例的示意图。Fig. 3 is a schematic diagram of the first embodiment of the utility model.
图4为本实用新型第二实施例的示意图。Fig. 4 is a schematic diagram of the second embodiment of the utility model.
图5为本实用新型中热水储槽的另一实施例的示意图。Fig. 5 is a schematic diagram of another embodiment of the hot water storage tank in the present invention.
主要元件标号说明:Explanation of main component labels:
10.压缩机 20.膨胀装置10.
30.热水加热单元 31.冷凝器30. Hot
32.热交换槽体 33.热水储槽32.
331.低温水入口 332.热水出口331. Low
34、35.连通管路 36.阀34, 35. Connecting
37.旁通管路 40.热交换器组37.
41.第一热交换器 42.第二热交换器41.
50.控制单元 51.第一温度侦测器50.
60.风扇60. Fan
具体实施方式 Detailed ways
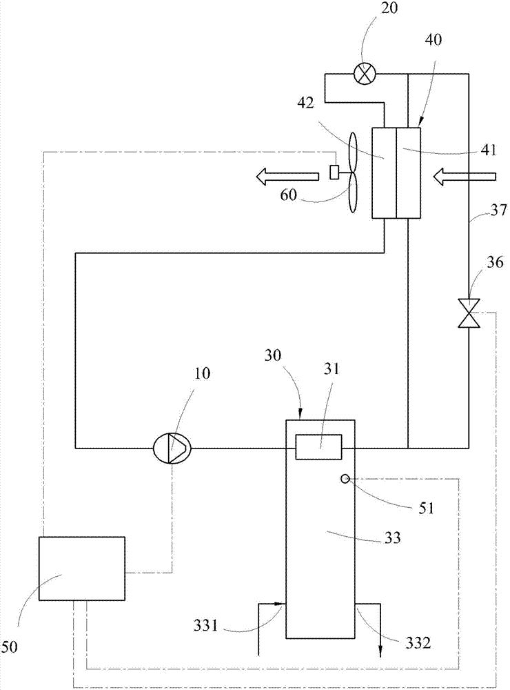
请参阅图3为本实用新型具有制造高温热水与制冷能力的空气能热泵空调设备的第一实施例的示意图,该具有制造高温热水与制冷能力的空气能热泵空调设备,包括一压缩机10,具有一入口及一出口;一膨胀装置20,具有一入口及一出口;一热水加热单元30,包括一冷凝器31及一热水储槽33,该冷凝器31具有一第一端与一第二端,该冷凝器31的第一端连接该压缩机10的出口;及一热交换器组40,包含一第一热交换器41及一第二热交换器42,其中该第一热交换器41具有一第一端与一第二端,该第一热交换器41的第一端连接该冷凝器31的第二端,而该第一热交换器41的第二端连接该膨胀装置20的入口,以及该第二热交换器42具有一第一端与一第二端,该第二热交换器42的第一端连接至该压缩机10的入口,该第二热交换器42的第二端连接该膨胀装置20的出口;及一控制单元50,控制该具有制造高温热水与制冷能力的空气能热泵空调设备运转。其中该热交换器组40一侧设置有一风扇60。该风扇60使一空气流体先经过该第一热交换器41,再经过该第二热交换器42。Please refer to FIG. 3, which is a schematic diagram of the first embodiment of the air-energy heat pump air-conditioning equipment with the ability to produce high-temperature hot water and refrigeration of the present utility model. The air-energy heat pump air-conditioner with the ability to produce high-temperature hot water and refrigeration includes a
该第一热交换器41为一冷凝器,而该第二热交换器42为蒸发器。其中该第一热交换器41与该第二热交换器42结合为一体。The
该控制单元50依据一第一温度侦测器51的信号控制该压缩机10及风扇60、阀36运转。The
该热水储槽33内具有一低温水,使该冷凝器31对该低温水加热。There is a low-temperature water in the hot
在一实施例中,该冷凝器31设置于该热水储槽33内部,该热水储槽33具有一低温水入口331与一热水出口332。该低温水入口331提供低温水进入该热水储槽33,而该热水出口332提供热水流出该热水储槽33。其中该低温水入口331与该热水出口332均设有一控制阀,图中未示,以控制低温水流入或热水流出。In one embodiment, the
当具有制造高温热水与制冷能力的空气能热泵空调设备通过该控制单元50选择制造热水需求时,冷媒为经该压缩机10的出口的高压高温气态冷媒,流经该一热水加热单元30内的冷凝器31,并于此释放冷凝热制造热水,将热水储槽33内的水进行加热,以提高该热水储槽33内的水温,高压高温气态冷媒经该冷凝器31释放冷凝热后,高压高温气态冷媒变成高压高温液态冷媒,此高压高温液态冷媒再经过该热交换器组40的第一热交换器41,再进入该膨胀装置20。该膨胀装置20将高压高温液态冷媒变成低压低温液态冷媒,使经该热交换器组40的第二热交换器42,并于第二热交换器42将低压低温液态冷媒变成低压低温气态冷媒,再进入该压缩机10的入口,如此不断的循环。当热水储槽33内的水温逐渐升高时,高压高温气态冷媒将逐渐无法在冷凝器31内完全释放冷凝热,必然将部分冷凝热经由热交换器组40的第一热交换器41进行释放冷凝热,此冷凝热会加热经由风扇60引进的外部空气,加热室外空气温度,并将加热后的空气传入该热交换器组40的第二热交换器42,可将低压低温液态冷媒容易蒸发成低压低温气态冷媒,并可提升低压低温气态冷媒的温度及压力,相应的可提高该压缩机10出口的高压高温气态冷媒的压力与温度,如此不断的循环,可制造出更高温的热水。When the air-energy heat pump air conditioner with the capacity of producing high-temperature hot water and cooling selects the demand for producing hot water through the
在一实施例中,当热水加热单元30的热水储槽33的水温低时,可开启阀36,使冷凝器31输出的高温高压液态冷媒可经旁通管路37至膨胀装置20,再经第二热交换器42回到压缩机10。其中旁通管路37连接冷凝器31的第二端与第一热交换器41的第一端及膨胀装置20的入口与该第一热交换器41的第二端,而阀36设置在旁通管路37上,该阀36受该控制单元50控制。In one embodiment, when the water temperature in the hot
请参阅图4为本实用新型具有制造高温热水与制冷能力的空气能热泵空调设备的第二实施例的示意图,该具有制造高温热水与制冷能力的空气能热泵空调设备,包括一压缩机10,具有一入口及一出口;一膨胀装置20,具有一入口及一出口;一热水加热单元30,包括一冷凝器31、一热交换槽体32、一热水储槽33,该热交换槽体32与该热水储槽33两者间设有连通管路34、35,该冷凝器31具有一第一端与一第二端,该冷凝器31的第一端连接该压缩机10的出口;及一热交换器组40,包含一第一热交换器41及一第二热交换器42,其中该第一热交换器41具有一第一端与一第二端,该第一热交换器41的第一端连接该冷凝器31的第二端,而该第一热交换器41的第二端连接该膨胀装置20的入口,以及该第二热交换器42具有一第一端与一第二端,该第二热交换器42的第一端连接至该压缩机10的入口,该第二热交换器42的第二端连接该膨胀装置20的出口;及一控制单元50,控制该具有制造高温热水与制冷能力的空气能热泵空调设备运转。其中该热交换器组40一侧设置有一风扇60。该风扇60使一空气流体先经过该第一热交换器41,再经过该第二热交换器42。Please refer to FIG. 4, which is a schematic diagram of the second embodiment of the air-energy heat pump air-conditioning equipment with the ability to produce high-temperature hot water and refrigeration of the present invention. The air-energy heat pump air-conditioner with the ability to produce high-temperature hot water and refrigeration includes a compressor 10, with an inlet and an outlet; an expansion device 20, with an inlet and an outlet; a hot water heating unit 30, including a condenser 31, a heat exchange tank 32, and a hot water storage tank 33, the heat Between the exchange tank body 32 and the hot water storage tank 33 there are communication pipes 34, 35, the condenser 31 has a first end and a second end, the first end of the condenser 31 is connected to the compressor 10; and a heat exchanger group 40, comprising a first heat exchanger 41 and a second heat exchanger 42, wherein the first heat exchanger 41 has a first end and a second end, the first heat exchanger 41 The first end of a heat exchanger 41 is connected to the second end of the condenser 31, and the second end of the first heat exchanger 41 is connected to the inlet of the expansion device 20, and the second heat exchanger 42 has a first One end and a second end, the first end of the second heat exchanger 42 is connected to the inlet of the compressor 10, the second end of the second heat exchanger 42 is connected to the outlet of the expansion device 20; and a control Unit 50 controls the operation of the air source heat pump air conditioner with the capacity of producing high temperature hot water and cooling. A
该第一热交换器41为一冷凝器,而该第二热交换器42为蒸发器。其中该第一热交换器41与该第二热交换器42结合为一体。The
该控制单元50依据第一温度侦测器51的信号控制该压缩机10及风扇60、阀36运转。The
该热交换槽体32内具有一低温水,使该冷凝器31对该低温水加热。There is a low-temperature water in the heat
在一实施例中,该冷凝器31设置于该热交换槽体32内部,该热交换槽体32与一热水储槽33两者间之连通管路34、35,该热水储槽33具有一低温水入口331与一热水出口332。该低温水入口331提供低温水进入该热水储槽33,而该热水出口332提供热水流出该热水储槽33。其中该低温水入口331与该热水出口332均设有一控制阀,图中未示,以控制低温水流入或热水流出。In one embodiment, the
当具有制造高温热水与制冷能力的空气能热泵空调设备经由该控制单元50选择制造热水需求时,冷媒经该压缩机10的第一端出口的高压高温气态冷媒,经该热交换槽体32内的冷凝器31,并在此释放冷凝热制造热水。利用热虹吸原理或泵浦,将该热交换槽体32热交换后的热水经连通管路34、35储存在该热水储槽33内。该热水储槽33内的低温水再进入热交换槽体32内进行循环加热,以提高该热水储槽33内的水温。When the air-energy heat pump air conditioner with the capacity of producing high-temperature hot water and cooling selects the demand for producing hot water through the
高压高温气态冷媒经该冷凝器31释放冷凝热后,高压高温气态冷媒变成高压高温液态冷媒,此高压高温液态冷媒再经过该热交换器组40的第一热交换器41,再进入该膨胀装置20。该膨胀装置20将高压高温液态冷媒变成低压低温液态冷媒,使经该热交换器组40的第二热交换器42再进入该压缩机10。因此,并于第二热交换器42将低压低温液态冷媒变成低压低温气态冷媒,再进入该压缩机10的入口,如此不断的循环。其中该第一热交换器41为一冷凝器,而该第二热交换器42为蒸发器。After the high-pressure, high-temperature gaseous refrigerant releases condensation heat through the
当热水储槽33内的水温逐渐升高时,经由连通管路35引入热交换槽体32内的水,已无法完全吸收冷凝热,高压高温气态冷媒将逐渐无法在冷凝器31内完全释放冷凝热,将部分冷凝热经由热交换器组40的第一热交换器41进行释放冷凝热,此冷凝热会加热经由风扇60引进的外部空气,加热室外空气温度,并将加热后的空气传入该热交换器组40的第二热交换器42,可将低压低温液态冷媒容易蒸发成低压低温气态冷媒,并可提升低压低温气态冷媒的温度及压力,相应的可提高该压缩机10出口的高压高温气态冷媒的压力与温度,如此不断的循环,可制造出更高温的热水。When the temperature of the water in the hot
在一实施例中,当热水加热单元30之热水储槽33的水温低时,可开启阀36,使冷凝器31输出之高温高压液态冷媒可经旁通管路37至膨胀装置20,再经第二热交换器42回到压缩机10。其中旁通管路37连接冷凝器31之第二端与第一热交换器41之第一端及膨胀装置20之入口与该第一热交换器41之第二端,而阀36设置在旁通管路37上,该阀36受该控制单元50控制。In one embodiment, when the water temperature in the hot
请参阅图5所示,一实施例中,该冷凝器31可为一管路型态缠绕接触于该热水储槽33外壁上,此为另一变形设计。其中该热水储槽33具有该低温水入口331与该热水出口332。Please refer to FIG. 5 , in one embodiment, the
以上各实施例中,本实用新型更包括有储液器与干燥器等等,在冷媒的循环系统中,为使循环系统运转顺利所设置的,在此不予赘述。In the above embodiments, the utility model further includes a liquid receiver, a dryer, etc., which are provided in the refrigerant circulation system to make the circulation system run smoothly, and will not be described here.
本实用新型具有提高制冷能力与制造较高温热水的能力,达到节能减碳及效率高的优点。The utility model has the advantages of improving the cooling capacity and the capacity of producing relatively high-temperature hot water, achieving energy saving and carbon reduction, and high efficiency.
Claims (11)
Applications Claiming Priority (2)
| Application Number | Priority Date | Filing Date | Title |
|---|---|---|---|
| TW100220630U TWM437939U (en) | 2011-11-02 | 2011-11-02 | Air-source heat pump air conditioning device with hot water/cold air production capability |
| TW100220630 | 2011-11-02 |
Publications (1)
| Publication Number | Publication Date |
|---|---|
| CN202853202U true CN202853202U (en) | 2013-04-03 |
Family
ID=47224990
Family Applications (1)
| Application Number | Title | Priority Date | Filing Date |
|---|---|---|---|
| CN 201220564412 Expired - Fee Related CN202853202U (en) | 2011-11-02 | 2012-10-30 | Air energy heat pump air conditioning equipment with high-temperature hot water manufacturing and refrigerating capabilities |
Country Status (2)
| Country | Link |
|---|---|
| CN (1) | CN202853202U (en) |
| TW (1) | TWM437939U (en) |
Cited By (2)
| Publication number | Priority date | Publication date | Assignee | Title |
|---|---|---|---|---|
| CN107726616A (en) * | 2017-10-26 | 2018-02-23 | 湖州绅博能源科技有限公司 | A kind of anti-dead air-source water heater device |
| CN113531901A (en) * | 2021-07-21 | 2021-10-22 | 广州量能达热能有限公司 | Air energy water heating device and control method thereof |
-
2011
- 2011-11-02 TW TW100220630U patent/TWM437939U/en not_active IP Right Cessation
-
2012
- 2012-10-30 CN CN 201220564412 patent/CN202853202U/en not_active Expired - Fee Related
Cited By (3)
| Publication number | Priority date | Publication date | Assignee | Title |
|---|---|---|---|---|
| CN107726616A (en) * | 2017-10-26 | 2018-02-23 | 湖州绅博能源科技有限公司 | A kind of anti-dead air-source water heater device |
| CN107726616B (en) * | 2017-10-26 | 2020-10-09 | 新昌县兴欧智能科技有限公司 | Dead water prevention air energy water heater device |
| CN113531901A (en) * | 2021-07-21 | 2021-10-22 | 广州量能达热能有限公司 | Air energy water heating device and control method thereof |
Also Published As
| Publication number | Publication date |
|---|---|
| TWM437939U (en) | 2012-09-21 |
Similar Documents
| Publication | Publication Date | Title |
|---|---|---|
| CN100538208C (en) | A kind of double-temperature refrigerator water/cold wind unit | |
| WO2020073481A1 (en) | Air conditioning system | |
| CN102478324A (en) | Air energy heat pump cold-warm-hot integrated equipment | |
| CN105466075B (en) | Freeze in heat pump and hot water heating combined system and domestic hot-water's flow processed | |
| CN103234301B (en) | Air conditioner heat exchange system and control method thereof | |
| CN102563947B (en) | A kind of heat pipe hot pump combination type refrigerating plant | |
| CN103983043A (en) | Drinking machine | |
| CN206094374U (en) | Components of a whole that can function independently low temperature frequency conversion trigeminy supplies heat pump system | |
| CN202470558U (en) | Front external auxiliary heating anti-frosting device | |
| CN203010816U (en) | Cold accumulation type circulating cooling air-conditioning unit | |
| CN202853202U (en) | Air energy heat pump air conditioning equipment with high-temperature hot water manufacturing and refrigerating capabilities | |
| CN202304077U (en) | Air-cooling heat pump unit | |
| CN102538272B (en) | Air-conditioning system and its defrosting method | |
| CN101532743B (en) | Heat pump unit of air and water source double-condenser | |
| CN102305496B (en) | Air-cooled heat pump unit | |
| CN203349414U (en) | Air conditioner system | |
| CN108278791B (en) | Air source air conditioning system with double heat storage device and defrosting method | |
| CN107869858B (en) | Heating, refrigerating and hot water triple-supply heat pump circulating device | |
| CN201803520U (en) | Ice-hot water heat pump | |
| CN105698303A (en) | Cooling system for aging room | |
| CN203518326U (en) | Domestic combined cooling heating and power system | |
| CN202947360U (en) | Heat storing type heat pump water heater unit | |
| CN203550281U (en) | Air conditioning system capable of realizing continuous heating | |
| CN203908106U (en) | Cooling and heating water loops for heat pumps and hot water systems | |
| CN101324387A (en) | Air conditioner heat pump hot water machine unit |
Legal Events
| Date | Code | Title | Description |
|---|---|---|---|
| C14 | Grant of patent or utility model | ||
| GR01 | Patent grant | ||
| CF01 | Termination of patent right due to non-payment of annual fee |
Granted publication date: 20130403 Termination date: 20151030 |
|
| EXPY | Termination of patent right or utility model |
