CN201507916U - A boiler flue gas heat energy recovery device - Google Patents
A boiler flue gas heat energy recovery device Download PDFInfo
- Publication number
- CN201507916U CN201507916U CN2009203100275U CN200920310027U CN201507916U CN 201507916 U CN201507916 U CN 201507916U CN 2009203100275 U CN2009203100275 U CN 2009203100275U CN 200920310027 U CN200920310027 U CN 200920310027U CN 201507916 U CN201507916 U CN 201507916U
- Authority
- CN
- China
- Prior art keywords
- water tank
- water
- flue gas
- recovery device
- energy recovery
- Prior art date
- Legal status (The legal status is an assumption and is not a legal conclusion. Google has not performed a legal analysis and makes no representation as to the accuracy of the status listed.)
- Expired - Fee Related
Links
Images
Classifications
-
- Y—GENERAL TAGGING OF NEW TECHNOLOGICAL DEVELOPMENTS; GENERAL TAGGING OF CROSS-SECTIONAL TECHNOLOGIES SPANNING OVER SEVERAL SECTIONS OF THE IPC; TECHNICAL SUBJECTS COVERED BY FORMER USPC CROSS-REFERENCE ART COLLECTIONS [XRACs] AND DIGESTS
- Y02—TECHNOLOGIES OR APPLICATIONS FOR MITIGATION OR ADAPTATION AGAINST CLIMATE CHANGE
- Y02E—REDUCTION OF GREENHOUSE GAS [GHG] EMISSIONS, RELATED TO ENERGY GENERATION, TRANSMISSION OR DISTRIBUTION
- Y02E20/00—Combustion technologies with mitigation potential
- Y02E20/30—Technologies for a more efficient combustion or heat usage
Landscapes
- Heat-Pump Type And Storage Water Heaters (AREA)
- Heat-Exchange Devices With Radiators And Conduit Assemblies (AREA)
Abstract
本实用新型公布了一种锅炉烟气热能回收装置,提供了一种结构简单、成本低、热能回收率高、使用效果好的一种锅炉烟气热能回收装置。它包括锅炉排烟管道,其特征在于所述的锅炉排烟管道与水箱上的进烟口相连,所述的进烟口与设于水箱内的热交换管道的一端相连,所述的热交换管道的另一端与设于水箱壁上的出烟口相连,在所述的水箱上设有进水口和排水口,所述的进水口与常温水源相连,所述的排水口与锅炉回水管或排水阀相连,所述的热交换管道中至少有一段设于水箱内的液面下。
The utility model discloses a boiler flue gas heat energy recovery device, which provides a boiler flue gas heat energy recovery device with simple structure, low cost, high heat energy recovery rate and good use effect. It includes a boiler exhaust pipe, which is characterized in that the boiler exhaust pipe is connected with the smoke inlet on the water tank, and the smoke inlet is connected with one end of the heat exchange pipe arranged in the water tank, and the heat exchange The other end of the pipe is connected to the smoke outlet on the wall of the water tank, and the water tank is provided with a water inlet and a water outlet, the water inlet is connected to a normal temperature water source, and the water outlet is connected to the boiler return pipe or The drain valve is connected, and at least one section of the heat exchange pipeline is arranged under the liquid level in the water tank.
Description
技术领域technical field
本实用新型涉及一种锅炉烟气的处理装置,尤其涉及一种锅炉烟气热能回收装置。The utility model relates to a boiler flue gas processing device, in particular to a boiler flue gas heat energy recovery device.
背景技术Background technique
锅炉在日常生活中的应用非常普遍,而锅炉在使用过程中往往会产生大量的烟气,烟气的温度一般是在160℃至220℃之间,因此烟气中携带了大量的能量,如果将烟气直接排放到大气中,不仅不利于环境保护,而且也浪费了烟气中的热能。Boilers are widely used in daily life, and boilers often produce a lot of flue gas during use. The temperature of the flue gas is generally between 160°C and 220°C, so the flue gas carries a lot of energy. If Discharging the flue gas directly into the atmosphere is not only not conducive to environmental protection, but also wastes the heat energy in the flue gas.
中国专利:“锅炉烟道热量回收器(CN2864389Y)”公开了一种锅炉烟道热量回收装置,它包括阀门、壳体、循环水管、保温垫、排水阀和法兰盘,其特征是在壳体内腔设置有循环水管,循环水管的进水口和出水口分别与进水阀门、出水阀门相连接,在壳体内设置了与锅炉排烟管相连的烟气进口和与引风机相连的烟气出口,烟气进口与烟气出口呈对角线设置,在两组壳体之间设置了保温垫。此装置是通过在锅炉的烟道上设置壳体,并在壳体内设置循环水管,高温烟气在流经壳体时与循环水管内的水产生热交换,水温升高,烟气温度降低,从而达到回收烟气中热量的目的,但此结构中的热交换循环水管是设在与锅炉的烟道相连通的壳体内,通过循环水管内的水吸收烟气中热量,为了减少壳体与壳体所在的外部环境产生热交换,而在壳体上加装了保温垫,由此提高了回收装置的成本,而且壳体与壳体所在的外部环境间的热交换使装置的回收率低、效果差。Chinese patent: "Boiler flue heat recovery device (CN2864389Y)" discloses a boiler flue heat recovery device, which includes valves, shells, circulating water pipes, heat preservation pads, drain valves and flanges, and is characterized in that The internal cavity is provided with a circulating water pipe, and the water inlet and outlet of the circulating water pipe are respectively connected with the water inlet valve and the water outlet valve, and the flue gas inlet connected with the exhaust pipe of the boiler and the flue gas outlet connected with the induced draft fan are set in the shell , the flue gas inlet and the flue gas outlet are arranged diagonally, and an insulating pad is set between the two sets of shells. This device installs a shell on the flue of the boiler, and sets a circulating water pipe in the shell. When the high-temperature flue gas flows through the shell, it exchanges heat with the water in the circulating water pipe. The temperature of the water rises and the temperature of the flue gas decreases. In order to achieve the purpose of recovering the heat in the flue gas, but the heat exchange circulating water pipe in this structure is set in the shell connected with the flue of the boiler, and the heat in the flue gas is absorbed by the water in the circulating water pipe. The external environment where the shell is located produces heat exchange, and an insulation pad is installed on the shell, thereby increasing the cost of the recycling device, and the heat exchange between the shell and the external environment where the shell is located makes the recovery rate of the device low ,poor effect.
发明内容Contents of the invention
本实用新型主要是提供了一种结构简单、成本低、热能回收率高、使用效果好的一种锅炉烟气热能回收装置。解决了现有技术中存在的回收装置成本高、热能回收率低、使用效果差的技术问题。The utility model mainly provides a boiler flue gas heat energy recovery device with simple structure, low cost, high heat energy recovery rate and good use effect. The technical problems of the high cost of the recovery device, low heat energy recovery rate and poor use effect existing in the prior art are solved.
本实用新型的上述技术问题主要是通过下述技术方案得以解决的:一种锅炉烟气热能回收装置,包括锅炉排烟管道,所述的锅炉排烟管道与水箱上的进烟口相连,所述的进烟口与设于水箱内的热交换管道的一端相连,所述的热交换管道的另一端与设于水箱壁上的出烟口相连,在所述的水箱上设有进水口和排水口,所述的进水口与常温水源相连,所述的排水口与锅炉回水管或排水阀相连,所述的热交换管道中至少有一段设于水箱内的液面下。通过锅炉排烟管道与水箱内的热交换管道的相连,锅炉排烟管道内的烟气自进烟口流经热交换管道时与存放于水箱内的水产生热交换,水箱内的水吸收热量后温度升高,此时水箱内的水温虽然相对环境温度有所提高,但其与外围环境的温差远小于锅炉排烟管道与外围环境的温差,因此烟气热量损失很少,不需要在水箱的外围加装保温层,结构简单,成本低,热能回收率高;又通过在水箱上设有进水口和排水口分别与常温水源和锅炉回水管或排水阀相连,使水箱内的存水在与热交换管道热交换后,通过排水口与锅炉回水管或排水阀相连,从而实现能源的循环利用,并通过进水口在水箱内不断补充常温水,热能回收率高,使用效果好。The above-mentioned technical problems of the utility model are mainly solved by the following technical solutions: a boiler flue gas heat energy recovery device, including a boiler smoke exhaust pipe, the boiler smoke exhaust pipe is connected with the smoke inlet on the water tank, the The smoke inlet described above is connected with one end of the heat exchange pipe arranged in the water tank, the other end of the heat exchange pipe is connected with the smoke outlet arranged on the wall of the water tank, and the water tank is provided with a water inlet and The water inlet is connected to the normal temperature water source, the water outlet is connected to the boiler return pipe or the drain valve, and at least one section of the heat exchange pipe is arranged under the liquid level in the water tank. Through the connection between the boiler exhaust pipe and the heat exchange pipe in the water tank, the flue gas in the boiler exhaust pipe flows through the heat exchange pipe from the smoke inlet to exchange heat with the water stored in the water tank, and the water in the water tank absorbs heat After the temperature rises, although the water temperature in the water tank has increased relative to the ambient temperature, the temperature difference between it and the surrounding environment is much smaller than the temperature difference between the boiler exhaust pipe and the surrounding environment. Insulation layer is installed on the periphery of the tank, the structure is simple, the cost is low, and the heat energy recovery rate is high; and the water inlet and the drain are respectively connected to the normal temperature water source and the boiler return pipe or the drain valve on the water tank, so that the water in the water tank After heat exchange with the heat exchange pipe, it is connected to the boiler return pipe or drain valve through the drain port to realize energy recycling, and the water tank is continuously replenished with normal temperature water through the water inlet. The heat recovery rate is high and the use effect is good.
作为优选,所述的水箱为封闭式水箱。封闭式水箱可减少水箱内水的热量散失,从而减少能源损失,提高热能回收利用率。Preferably, the water tank is a closed water tank. The closed water tank can reduce the heat loss of the water in the water tank, thereby reducing energy loss and improving the utilization rate of heat energy recovery.
作为更优选,所述的水箱内的液面高度与水箱高度比为1∶2至4∶5之间。水箱内的水量界于水箱容积的50%至80%时,在保证水箱利用率的同时,可确保水箱不会因水温升高时体积膨胀导致水箱涨裂,从而引发安全事故。More preferably, the ratio of the height of the liquid level in the water tank to the height of the water tank is between 1:2 and 4:5. When the amount of water in the water tank is between 50% and 80% of the volume of the water tank, while ensuring the utilization rate of the water tank, it can also ensure that the water tank will not burst due to volume expansion when the water temperature rises, thereby causing safety accidents.
作为更优选,在所述的水箱的顶面设有压力表和安全阀,侧面设有水位表和人孔口。通过在水箱的顶面或侧面上设置压力表、安全阀和水位表,可以实时监测水箱内的压力和水位,并在压力超过安全值时通过安全阀卸载,提高使用的安全可靠性;通过在水箱的侧面上设置人孔口,可在需要内部清理或维修时方便维修人员的进出,从而使日常维修及维护更加方便。As more preferably, a pressure gauge and a safety valve are arranged on the top surface of the water tank, and a water level gauge and a manhole are arranged on the side. By setting pressure gauges, safety valves and water level gauges on the top or side of the water tank, the pressure and water level in the water tank can be monitored in real time, and when the pressure exceeds the safe value, it can be unloaded through the safety valve to improve the safety and reliability of use; Manholes are set on the side of the water tank, which can facilitate the entry and exit of maintenance personnel when internal cleaning or maintenance is required, thus making daily maintenance and maintenance more convenient.
作为优选,所述的热交换管道为二至十个U形排烟管串联而成的一体式构件。热交换管道通过设置多个U形排烟管串联组合,可在增加热交换管道与水箱内的热交换水的接触面积的,充分吸收锅炉烟气内的热量,提高热能回收率,在出烟口与引风机相连可减少烟道风阻,确保锅炉烟气排放顺畅;串联的一体式构造,结构简单、成本低、方便安装。Preferably, the heat exchange pipe is an integral component composed of two to ten U-shaped exhaust pipes connected in series. The heat exchange pipe is combined in series by setting multiple U-shaped exhaust pipes, which can increase the contact area between the heat exchange pipe and the heat exchange water in the water tank, fully absorb the heat in the boiler flue gas, improve the heat recovery rate, The outlet is connected with the induced draft fan to reduce the wind resistance of the flue and ensure the smooth discharge of the boiler flue gas; the integrated structure in series has a simple structure, low cost and easy installation.
作为优选,所述的热交换管道为二至十个U形排烟管并联而成,所述的U形排烟管的一侧开口端通过进烟室与进烟口相连,另一侧开口端通过排烟室与出烟口相连。热交换管道通过设置多个U形排烟管并联组合,可增加热交换管道与水箱内的热交换水的接触面积,从而可充分吸收烟气内的热量,提高热能回收率;U形排烟管采用并联的分体式构造,空间利用率高,结构简单,方便使用及维修。As a preference, the heat exchange pipe is composed of two to ten U-shaped smoke exhaust pipes connected in parallel, one side open end of the U-shaped smoke exhaust pipe is connected to the smoke inlet through the smoke inlet chamber, and the other side is opened The end is connected to the smoke outlet through the smoke exhaust chamber. The heat exchange pipe can increase the contact area between the heat exchange pipe and the heat exchange water in the water tank by setting multiple U-shaped smoke exhaust pipes in parallel, so that the heat in the flue gas can be fully absorbed and the heat recovery rate can be improved; U-shaped smoke exhaust The pipe adopts a parallel split structure, which has high space utilization rate, simple structure, and is convenient for use and maintenance.
作为更优选,所述的U形排烟管设于水箱的中部,且在水箱的内壁间平行等距分布,U形排烟管在水箱中部平行等距分布时,可使各U形排烟管与水箱内的水保持均衡热交换,从而使水箱内的水温升均匀,回收效果好。As more preferably, the U-shaped smoke exhaust pipes are arranged in the middle of the water tank, and are distributed parallel and equidistant between the inner walls of the water tank. When the U-shaped smoke exhaust pipes are distributed in parallel and equidistant in the middle of the water tank, each U-shaped smoke exhaust pipe can The pipe maintains a balanced heat exchange with the water in the water tank, so that the temperature of the water in the water tank rises evenly and the recovery effect is good.
作为更优选,所述的U形排烟管的开口端向上,且U形排烟管的开口端面设于水箱的液面之上,在所述的水箱内壁间卡接有隔板,所述的U形排烟管的两侧开口端对称设于隔板的两侧,所述的隔板的上端面抵接于水箱的上顶面,下端面抵接于U形排烟管凹槽底部。通过将U形排烟管的开口端面向上设于水箱的液面之上,并通过两侧开口端之间的隔板即可将U形排烟管的两侧开口端所在的空间隔断为二个独立的空间,与进烟口相连的为进烟室,与出烟口相连的为排烟室,而无需再专门制作进烟室和排烟室,简化构造、节约成本、方便使用及维修;通过隔板与U形排烟管凹槽的底部相抵接,可对U形排烟管起定位作用,防止U形排烟管在水的浮力作用下上升或侧倾,固定方式简单可靠、成本低。As more preferably, the opening end of the U-shaped smoke exhaust pipe is upward, and the open end surface of the U-shaped smoke exhaust pipe is set above the liquid level of the water tank, and a partition is clamped between the inner walls of the water tank, and the The openings on both sides of the U-shaped smoke exhaust pipe are symmetrically arranged on both sides of the partition, the upper end surface of the partition abuts against the upper top surface of the water tank, and the lower end surface abuts against the bottom of the groove of the U-shaped smoke exhaust pipe . By setting the open end of the U-shaped smoke exhaust pipe upward on the liquid surface of the water tank, and passing through the partition between the open ends on both sides, the space where the open ends of the U-shaped smoke exhaust pipe is located can be divided into two parts. It is an independent space, the smoke inlet is connected to the smoke inlet, and the smoke exhaust chamber is connected to the smoke outlet, so there is no need to make a special smoke inlet and exhaust chamber, which simplifies the structure, saves costs, and is convenient for use and maintenance. ;By contacting the bottom of the U-shaped smoke exhaust pipe groove through the partition, the U-shaped smoke exhaust pipe can be positioned to prevent the U-shaped smoke exhaust pipe from rising or tilting under the buoyancy of the water. The fixing method is simple and reliable. low cost.
作为优选,所述的进水口设于水箱的顶面上;所述的排水口设于水箱的底部或底部侧面上。通过将进水口设于水箱的顶面上,可使常温水在低压状态下快速注入水箱,提高了工作效率,并自上而下与热交换管道充分接触后,通过设在水箱的底部或底部侧面上排水口,依据排水口处的压力快速将水箱内的温升水放出,从而在提高工作效率的同时,也保证自排水口放出的水已与热交换管道进行了充分的热交换,从而保证了热能回收效果。Preferably, the water inlet is arranged on the top surface of the water tank; the water outlet is arranged on the bottom or the side of the bottom of the water tank. By setting the water inlet on the top surface of the water tank, the normal temperature water can be quickly injected into the water tank under low pressure, which improves the work efficiency, and after fully contacting the heat exchange pipe from top to bottom, it is installed at the bottom or bottom of the water tank The drain port on the side quickly releases the temperature-rising water in the water tank according to the pressure at the drain port, so as to improve the working efficiency and at the same time ensure that the water released from the drain port has fully exchanged heat with the heat exchange pipe, thereby The heat recovery effect is guaranteed.
作为优选,所述的水箱的内侧底面为斜面,内侧底面相对水平面的倾角为2°至5°,在与所述的内侧底面最低点相邻的水箱侧面上设有排污阀。通过将水箱的内侧底面设置为2°至5°的斜面,在保证使用效果的同时,可使水中的沉积物收集于水箱内侧底面的最低点位置,并通过在与内侧底面最低点相邻的水箱侧面上设置排污阀随时排出水箱内的杂质,保持水质洁净,提高回流的锅炉或本装置的热交换效果,提高热能回收率。Preferably, the inner bottom surface of the water tank is a slope, the inclination angle of the inner bottom surface relative to the horizontal plane is 2° to 5°, and a drain valve is provided on the side of the water tank adjacent to the lowest point of the inner bottom surface. By setting the inner bottom surface of the water tank as a slope of 2° to 5°, while ensuring the use effect, the sediment in the water can be collected at the lowest point of the inner bottom surface of the water tank, and pass through the bottom adjacent to the lowest point of the inner bottom surface. A drain valve is installed on the side of the water tank to discharge the impurities in the water tank at any time to keep the water clean, improve the heat exchange effect of the boiler or the device for return flow, and increase the heat recovery rate.
因此,本实用新型的一种锅炉烟气热能回收装置具有下述优点:通过锅炉排烟管道与水箱内的热交换管道的相连,流经热交换管道的烟气与水箱内的水产生热交换,吸收烟气热量,烟气热量损失少,不需要在水箱的外围加装保温层,结构简单,成本低,热能回收率高;热交换管道通过设置多个U形排烟管,可增加热交换管道与水箱内的热交换水的接触面积,从而可提高热能回收率;通过将并联的U形排烟管的开口端面向上设于水箱的液面之上,并通过开口端间的隔板使两侧开口端所在的空间隔断为进烟室和排烟室,而无需再专门制作进烟室和排烟室,简化构造、节约成本、方便使用及维修;通过将水箱的内侧底面设置为2°至5°的斜面,可使水中的沉积物通过排污阀随时顺利从水箱内排出,保持水质洁净,确保回流的锅炉或装置的热交换效果。Therefore, a boiler flue gas heat energy recovery device of the utility model has the following advantages: through the connection between the boiler exhaust pipe and the heat exchange pipe in the water tank, the flue gas flowing through the heat exchange pipe can exchange heat with the water in the water tank , absorb the heat of the flue gas, the heat loss of the flue gas is small, and there is no need to install an insulation layer around the water tank, the structure is simple, the cost is low, and the heat energy recovery rate is high; The contact area between the exchange pipe and the heat exchange water in the water tank can improve the heat energy recovery rate; by setting the open end of the parallel U-shaped smoke exhaust pipe upward on the liquid level of the water tank, and passing through the partition between the open ends The space where the open ends on both sides are located is divided into a smoke inlet room and a smoke exhaust room, and there is no need to make a special smoke inlet room and a smoke exhaust room, which simplifies the structure, saves costs, and is convenient for use and maintenance; by setting the inner bottom surface of the water tank as The slope of 2° to 5° allows the sediment in the water to be discharged from the water tank smoothly at any time through the drain valve to keep the water clean and ensure the heat exchange effect of the return boiler or device.
附图说明:Description of drawings:
图1是本实用新型第一种实施方式的结构示意图。Fig. 1 is a schematic structural view of the first embodiment of the utility model.
图2是本实用新型第二种实施方式的结构示意图。Fig. 2 is a schematic structural view of the second embodiment of the utility model.
图3是图2的A-A视图。Fig. 3 is an A-A view of Fig. 2 .
具体实施方式:Detailed ways:
下面通过实施例,并结合附图,对本实用新型的技术方案作进一步具体的说明。The technical solutions of the present utility model will be further specifically described below through the embodiments and in conjunction with the accompanying drawings.
实施例1:Example 1:
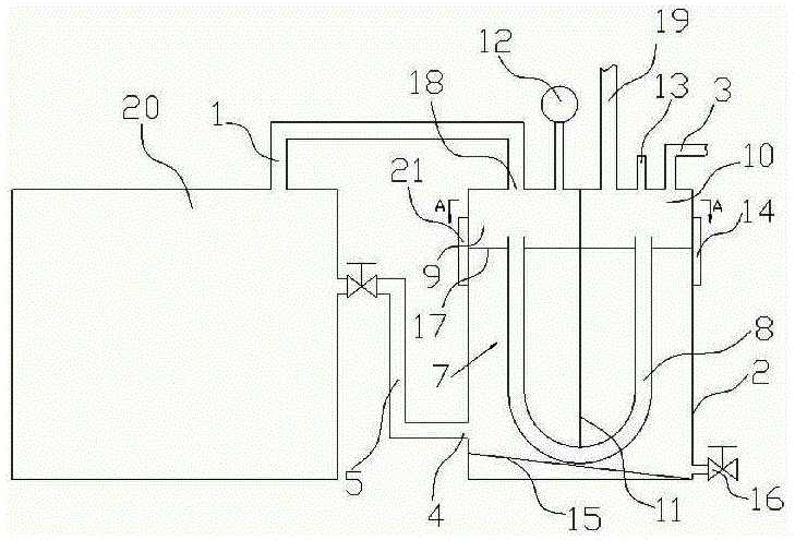
如图1所示,本实用新型的一种锅炉烟气热能回收装置,包括与锅炉20相连的锅炉排烟管道1,锅炉排烟管道1通过封闭式水箱2顶面上的进烟口18与水箱2内部的热交换管道7相连。热交换管道7为三个U形排烟管8连续串联而成的一体式构件,它的一端通过水箱2上的进烟口18与锅炉排烟管道1相连,另一端与水箱2顶面上出烟口19处的引风机22相连,在水箱2的顶面上设有进水口3,进水口3与常温水源相连,在水箱2的底部侧面上设有排水口4,排水口4与排水阀6相连,水箱2内的液面17高度为水箱2高度的五分之四,三个串联一体的U形排烟管8沉浸在液面17下,在水箱2的顶面上装有压力表12和安全阀13,侧面装有水位表14和人孔口21,水箱2的内侧底面15是一个与水平面的夹角为3°的斜面,与斜面最低点相邻的水箱2侧面上装有排污阀16。As shown in Figure 1, a boiler flue gas heat energy recovery device of the present utility model comprises a boiler exhaust pipe 1 connected to the
实施例2:Example 2:
如图2和图3所示,热交换管道7为五个开口端向上的U形排烟管8,五个U形排烟管8在水箱2的中部等距平行分布,U形排烟管8的开口端面在水箱2的液面17上,在水箱2的两侧内壁间卡接有隔板11,U形排烟管8的两侧开口端对称设在隔板11的两侧,隔板11的上端面抵接在水箱2的顶面上,下端面抵接在U形排烟管8凹槽底部,隔板11将的液面17之上的水箱2空间分隔成两部分,与进烟口18相连的进烟室9和与出烟口19相连的排烟室10,五个并联的U形排烟管8的一侧开口端通过进烟室9与水箱2上的进烟口连通,另一侧开口端通过排烟室10与水箱2顶面上的出烟口19连通,水箱2上的排水口4与锅炉回水管5相连,其余部分与实施例1相同。As shown in Figures 2 and 3, the
本文中所描述的具体实施例仅仅是对本实用新型的构思作举例说明。本实用新型所属技术领域的技术人员可以对所描述的具体实施例做各种各样的修改或补充或采用类似的方式替代,但并不会偏离本实用新型的精神或者超越所附权利要求书所定义的范围。The specific embodiments described herein are only examples to illustrate the concept of the present utility model. Those skilled in the technical field to which the utility model belongs can make various modifications or supplements to the described specific embodiments or adopt similar methods to replace them, but they will not deviate from the spirit of the utility model or go beyond the appended claims defined range.
Claims (10)
Priority Applications (1)
| Application Number | Priority Date | Filing Date | Title |
|---|---|---|---|
| CN2009203100275U CN201507916U (en) | 2009-09-10 | 2009-09-10 | A boiler flue gas heat energy recovery device |
Applications Claiming Priority (1)
| Application Number | Priority Date | Filing Date | Title |
|---|---|---|---|
| CN2009203100275U CN201507916U (en) | 2009-09-10 | 2009-09-10 | A boiler flue gas heat energy recovery device |
Publications (1)
| Publication Number | Publication Date |
|---|---|
| CN201507916U true CN201507916U (en) | 2010-06-16 |
Family
ID=42469043
Family Applications (1)
| Application Number | Title | Priority Date | Filing Date |
|---|---|---|---|
| CN2009203100275U Expired - Fee Related CN201507916U (en) | 2009-09-10 | 2009-09-10 | A boiler flue gas heat energy recovery device |
Country Status (1)
| Country | Link |
|---|---|
| CN (1) | CN201507916U (en) |
Cited By (5)
| Publication number | Priority date | Publication date | Assignee | Title |
|---|---|---|---|---|
| CN102252310A (en) * | 2011-05-03 | 2011-11-23 | 鑫海绳网制造有限公司 | Steam engine waste gas heating water tank |
| CN103712338A (en) * | 2013-12-20 | 2014-04-09 | 鞍钢股份有限公司 | Flue gas waste heat utilization equipment and method |
| CN104930840A (en) * | 2015-06-06 | 2015-09-23 | 何小平 | Biomass heat conducting oil furnace tail gas utilization treatment device |
| CN107366896A (en) * | 2017-08-31 | 2017-11-21 | 重庆市万虹饲料有限公司 | A kind of heat energy recycling steam generator system |
| CN110296385A (en) * | 2019-07-23 | 2019-10-01 | 江西振态科技协同创新有限公司 | The boiler heat-energy recycling system and method for ecological sheet material processing |
-
2009
- 2009-09-10 CN CN2009203100275U patent/CN201507916U/en not_active Expired - Fee Related
Cited By (5)
| Publication number | Priority date | Publication date | Assignee | Title |
|---|---|---|---|---|
| CN102252310A (en) * | 2011-05-03 | 2011-11-23 | 鑫海绳网制造有限公司 | Steam engine waste gas heating water tank |
| CN103712338A (en) * | 2013-12-20 | 2014-04-09 | 鞍钢股份有限公司 | Flue gas waste heat utilization equipment and method |
| CN104930840A (en) * | 2015-06-06 | 2015-09-23 | 何小平 | Biomass heat conducting oil furnace tail gas utilization treatment device |
| CN107366896A (en) * | 2017-08-31 | 2017-11-21 | 重庆市万虹饲料有限公司 | A kind of heat energy recycling steam generator system |
| CN110296385A (en) * | 2019-07-23 | 2019-10-01 | 江西振态科技协同创新有限公司 | The boiler heat-energy recycling system and method for ecological sheet material processing |
Similar Documents
| Publication | Publication Date | Title |
|---|---|---|
| CN201507916U (en) | A boiler flue gas heat energy recovery device | |
| CN105570956B (en) | A kind of residual heat from boiler fume circulating heat supply system | |
| JP5898382B2 (en) | Natural circulation indirect flue gas reheater | |
| CN205448326U (en) | A condensate discharge device for a condensing wall-hung boiler | |
| CN110230810B (en) | Energy-saving deaerator without steam emission | |
| CN206496364U (en) | A deep recovery device for boiler flue gas waste heat | |
| CN201637298U (en) | Flue gas condensation combined energy saver | |
| CN204902638U (en) | High security flue gas heat reclamation device | |
| CN202204158U (en) | Condensed flue gas energy saver | |
| CN106765268A (en) | A kind of residual heat from boiler fume depth retracting device | |
| CN103216723B (en) | Hybrid mode type STEAM TRAP and draining system | |
| CN201680745U (en) | Horizontal combined phase-change heat exchanger | |
| CN201277712Y (en) | Secondary condensing heat exchanger for wall hanging furnace | |
| CN203810979U (en) | Waste gas treatment and efficient heat recovery device | |
| CN203464501U (en) | Wall-hung boiler condensate seal tube with blocking protector | |
| CN204006702U (en) | A kind of wall-hung boiler condensate water extraction device | |
| CN101607161A (en) | Soot processing device | |
| CN218645777U (en) | Water-gas separation fume extractor | |
| CN219243564U (en) | Device for recycling exhaust steam of fixed row of boiler | |
| CN223360878U (en) | Condensing device for condensing gas module boiler | |
| CN203163257U (en) | Interlayer flue structure of recovery boiler flue gas waste heat | |
| CN218723264U (en) | Bearing type condensation heat exchanger | |
| CN204665675U (en) | A kind of gas heater soot condensing type waste heat recovery heat-exchanger rig | |
| CN222186894U (en) | A vertical steam-water dual-purpose boiler | |
| CN204404163U (en) | A kind of low temperature steam recovery equipment |
Legal Events
| Date | Code | Title | Description |
|---|---|---|---|
| C14 | Grant of patent or utility model | ||
| GR01 | Patent grant | ||
| CF01 | Termination of patent right due to non-payment of annual fee |
Granted publication date: 20100616 Termination date: 20140910 |
|
| EXPY | Termination of patent right or utility model |
