CN113694553B - A kind of printing and dyeing light lye absorption heat pump multi-effect distillation system and its working method - Google Patents
A kind of printing and dyeing light lye absorption heat pump multi-effect distillation system and its working method Download PDFInfo
- Publication number
- CN113694553B CN113694553B CN202110948187.8A CN202110948187A CN113694553B CN 113694553 B CN113694553 B CN 113694553B CN 202110948187 A CN202110948187 A CN 202110948187A CN 113694553 B CN113694553 B CN 113694553B
- Authority
- CN
- China
- Prior art keywords
- evaporator
- outlet
- pipeline
- inlet
- preheater
- Prior art date
- Legal status (The legal status is an assumption and is not a legal conclusion. Google has not performed a legal analysis and makes no representation as to the accuracy of the status listed.)
- Active
Links
- 238000004821 distillation Methods 0.000 title claims abstract description 61
- 238000010521 absorption reaction Methods 0.000 title claims abstract description 39
- 238000004043 dyeing Methods 0.000 title claims abstract description 38
- 238000007639 printing Methods 0.000 title claims abstract description 34
- 238000000034 method Methods 0.000 title claims abstract description 32
- XLYOFNOQVPJJNP-UHFFFAOYSA-N water Substances O XLYOFNOQVPJJNP-UHFFFAOYSA-N 0.000 claims abstract description 77
- AMXOYNBUYSYVKV-UHFFFAOYSA-M lithium bromide Chemical compound [Li+].[Br-] AMXOYNBUYSYVKV-UHFFFAOYSA-M 0.000 claims abstract description 74
- 239000002351 wastewater Substances 0.000 claims abstract description 31
- 239000006096 absorbing agent Substances 0.000 claims abstract description 27
- 239000003513 alkali Substances 0.000 claims abstract description 16
- 230000008569 process Effects 0.000 claims abstract description 12
- 239000007788 liquid Substances 0.000 claims description 54
- 238000004146 energy storage Methods 0.000 claims description 28
- 230000001105 regulatory effect Effects 0.000 claims description 21
- 229920006395 saturated elastomer Polymers 0.000 claims description 11
- 239000012782 phase change material Substances 0.000 claims description 10
- 239000000498 cooling water Substances 0.000 claims description 9
- 238000005338 heat storage Methods 0.000 claims description 3
- 230000009467 reduction Effects 0.000 claims description 3
- 239000002585 base Substances 0.000 claims 1
- 238000009834 vaporization Methods 0.000 claims 1
- 230000008016 vaporization Effects 0.000 claims 1
- 238000001704 evaporation Methods 0.000 abstract description 4
- 239000002918 waste heat Substances 0.000 abstract description 4
- 230000008020 evaporation Effects 0.000 abstract description 3
- 238000009833 condensation Methods 0.000 abstract description 2
- 230000005494 condensation Effects 0.000 abstract description 2
- 238000005265 energy consumption Methods 0.000 abstract description 2
- 230000007613 environmental effect Effects 0.000 abstract description 2
- 238000010795 Steam Flooding Methods 0.000 abstract 1
- 230000000694 effects Effects 0.000 abstract 1
- 239000002699 waste material Substances 0.000 abstract 1
- 239000000243 solution Substances 0.000 description 46
- 239000012670 alkaline solution Substances 0.000 description 4
- 239000012530 fluid Substances 0.000 description 3
- OKTJSMMVPCPJKN-UHFFFAOYSA-N Carbon Chemical compound [C] OKTJSMMVPCPJKN-UHFFFAOYSA-N 0.000 description 2
- 229910013553 LiNO Inorganic materials 0.000 description 2
- 239000002131 composite material Substances 0.000 description 2
- 239000012141 concentrate Substances 0.000 description 2
- 229910002804 graphite Inorganic materials 0.000 description 2
- 239000010439 graphite Substances 0.000 description 2
- 239000011232 storage material Substances 0.000 description 2
- 239000013589 supplement Substances 0.000 description 2
- 239000004753 textile Substances 0.000 description 2
- 239000007864 aqueous solution Substances 0.000 description 1
- 230000008859 change Effects 0.000 description 1
- 238000004140 cleaning Methods 0.000 description 1
- 238000007796 conventional method Methods 0.000 description 1
- 238000009990 desizing Methods 0.000 description 1
- 238000010438 heat treatment Methods 0.000 description 1
- 239000010842 industrial wastewater Substances 0.000 description 1
- 239000000203 mixture Substances 0.000 description 1
- 238000012986 modification Methods 0.000 description 1
- 230000004048 modification Effects 0.000 description 1
- 238000011084 recovery Methods 0.000 description 1
- 230000000153 supplemental effect Effects 0.000 description 1
- 230000007704 transition Effects 0.000 description 1
Images
Classifications
-
- B—PERFORMING OPERATIONS; TRANSPORTING
- B01—PHYSICAL OR CHEMICAL PROCESSES OR APPARATUS IN GENERAL
- B01D—SEPARATION
- B01D3/00—Distillation or related exchange processes in which liquids are contacted with gaseous media, e.g. stripping
- B01D3/14—Fractional distillation or use of a fractionation or rectification column
- B01D3/143—Fractional distillation or use of a fractionation or rectification column by two or more of a fractionation, separation or rectification step
- B01D3/146—Multiple effect distillation
-
- B—PERFORMING OPERATIONS; TRANSPORTING
- B01—PHYSICAL OR CHEMICAL PROCESSES OR APPARATUS IN GENERAL
- B01D—SEPARATION
- B01D3/00—Distillation or related exchange processes in which liquids are contacted with gaseous media, e.g. stripping
- B01D3/14—Fractional distillation or use of a fractionation or rectification column
- B01D3/32—Other features of fractionating columns ; Constructional details of fractionating columns not provided for in groups B01D3/16 - B01D3/30
-
- F—MECHANICAL ENGINEERING; LIGHTING; HEATING; WEAPONS; BLASTING
- F25—REFRIGERATION OR COOLING; COMBINED HEATING AND REFRIGERATION SYSTEMS; HEAT PUMP SYSTEMS; MANUFACTURE OR STORAGE OF ICE; LIQUEFACTION SOLIDIFICATION OF GASES
- F25B—REFRIGERATION MACHINES, PLANTS OR SYSTEMS; COMBINED HEATING AND REFRIGERATION SYSTEMS; HEAT PUMP SYSTEMS
- F25B15/00—Sorption machines, plants or systems, operating continuously, e.g. absorption type
- F25B15/02—Sorption machines, plants or systems, operating continuously, e.g. absorption type without inert gas
- F25B15/06—Sorption machines, plants or systems, operating continuously, e.g. absorption type without inert gas the refrigerant being water vapour evaporated from a salt solution, e.g. lithium bromide
-
- Y—GENERAL TAGGING OF NEW TECHNOLOGICAL DEVELOPMENTS; GENERAL TAGGING OF CROSS-SECTIONAL TECHNOLOGIES SPANNING OVER SEVERAL SECTIONS OF THE IPC; TECHNICAL SUBJECTS COVERED BY FORMER USPC CROSS-REFERENCE ART COLLECTIONS [XRACs] AND DIGESTS
- Y02—TECHNOLOGIES OR APPLICATIONS FOR MITIGATION OR ADAPTATION AGAINST CLIMATE CHANGE
- Y02B—CLIMATE CHANGE MITIGATION TECHNOLOGIES RELATED TO BUILDINGS, e.g. HOUSING, HOUSE APPLIANCES OR RELATED END-USER APPLICATIONS
- Y02B30/00—Energy efficient heating, ventilation or air conditioning [HVAC]
- Y02B30/52—Heat recovery pumps, i.e. heat pump based systems or units able to transfer the thermal energy from one area of the premises or part of the facilities to a different one, improving the overall efficiency
-
- Y—GENERAL TAGGING OF NEW TECHNOLOGICAL DEVELOPMENTS; GENERAL TAGGING OF CROSS-SECTIONAL TECHNOLOGIES SPANNING OVER SEVERAL SECTIONS OF THE IPC; TECHNICAL SUBJECTS COVERED BY FORMER USPC CROSS-REFERENCE ART COLLECTIONS [XRACs] AND DIGESTS
- Y02—TECHNOLOGIES OR APPLICATIONS FOR MITIGATION OR ADAPTATION AGAINST CLIMATE CHANGE
- Y02P—CLIMATE CHANGE MITIGATION TECHNOLOGIES IN THE PRODUCTION OR PROCESSING OF GOODS
- Y02P70/00—Climate change mitigation technologies in the production process for final industrial or consumer products
- Y02P70/10—Greenhouse gas [GHG] capture, material saving, heat recovery or other energy efficient measures, e.g. motor control, characterised by manufacturing processes, e.g. for rolling metal or metal working
Landscapes
- Chemical & Material Sciences (AREA)
- Engineering & Computer Science (AREA)
- Chemical Kinetics & Catalysis (AREA)
- Materials Engineering (AREA)
- Physics & Mathematics (AREA)
- Mechanical Engineering (AREA)
- Thermal Sciences (AREA)
- General Engineering & Computer Science (AREA)
- Vaporization, Distillation, Condensation, Sublimation, And Cold Traps (AREA)
Abstract
本发明公开了一种印染淡碱液吸收式热泵多效蒸馏系统及其工作方法,所述系统包括第二类溴化锂吸收式热泵系统和多效蒸馏系统。所述方法是:利用中温废水余热驱动吸收式热泵,并由吸收式热泵的蒸发器回收多效蒸馏系统末效蒸汽的冷凝热,通过吸收器出来的高温溴化锂溶液使冷凝水再蒸发得到高温蒸汽驱动多效蒸馏系统。通过设置储能器,可在无水处理需求时将吸收式热泵回收的热能蓄存,再在无中温废水时放热驱动多效蒸馏系统,实现错峰使用。本发明回收中温废水的热量,既能极大限度地降低印染淡碱蒸发过程的能耗,又能有效降低废水排放到环境中造成的能量浪费和环境影响。
The invention discloses a printing and dyeing light alkali liquor absorption heat pump multi-effect distillation system and a working method thereof. The system comprises a second-type lithium bromide absorption heat pump system and a multi-effect distillation system. The method is as follows: using the waste heat of medium-temperature waste water to drive the absorption heat pump, recovering the condensation heat of the end effect steam of the multi-effect distillation system by the evaporator of the absorption heat pump, and re-evaporating the condensed water through the high-temperature lithium bromide solution from the absorber to obtain the high-temperature steam Drives a multi-effect distillation system. By setting the accumulator, the heat energy recovered by the absorption heat pump can be stored when there is no need for water treatment, and then the multi-effect distillation system can be driven by exothermic heat when there is no intermediate-temperature wastewater, so as to realize off-peak use. The invention recovers the heat of the medium-temperature wastewater, which can not only greatly reduce the energy consumption of the light alkali evaporation process of printing and dyeing, but also effectively reduce the energy waste and environmental impact caused by the discharge of the wastewater into the environment.
Description
技术领域technical field
本发明涉及一种印染淡碱液吸收式热泵多效蒸馏系统及其工作方法,尤其涉及利用第二类吸收式热泵系统回收中温废水余热,用来驱动二效蒸馏系统对淡碱液进行蒸馏浓缩。The invention relates to an absorption heat pump multi-effect distillation system for printing and dyeing light lye and a working method thereof, in particular to the use of a second type of absorption heat pump system to recover the waste heat of medium-temperature wastewater, which is used to drive a two-effect distillation system to distill and concentrate light lye .
背景技术Background technique
我国是纺织印染工业的第一大国,纺织印染行业是废水排放大户,约占整个工业废水排放量的35%,印染废水排放量约为每天3×106m3~4×106m3。印染工业不同工艺流程用水温度不一样,退浆工艺用水温度98℃,废水排放温度95℃,清洗工艺用水温度80℃~90℃,废水排放温度75℃~85℃,这些中温废水含有大量的余热。能源在被利用的过程中,有很大一部分没有被有效利用,而这部分没有被利用的能量往往以热的形式释放到大气或水体中,对环境造成了热污染。充分利用印染工业废水的余热,是减少印染行业热污染的最主要措施。印染工业中染色工艺淡碱液的回收和利用,历来是印染行业和环境保护的一个重要科技攻关课题,常规的方法是将淡碱液加热浓缩回用。传统单效蒸馏的浓缩方法,蒸汽消耗量大,设备投资成本大,经济性较差。China is the largest country in the textile printing and dyeing industry. The textile printing and dyeing industry is a large waste water discharger, accounting for about 35% of the entire industrial waste water discharge. The temperature of water in different processes in the printing and dyeing industry is different. The temperature of water in desizing process is 98°C, the temperature of waste water discharge is 95°C, the temperature of water in cleaning process is 80°C to 90°C, and the temperature of waste water discharge is 75°C to 85°C. These medium-temperature waste water contains a lot of waste heat. . In the process of energy utilization, a large part of the energy is not used effectively, and this part of the unused energy is often released into the atmosphere or water in the form of heat, causing thermal pollution to the environment. Making full use of the waste heat of the printing and dyeing industry wastewater is the most important measure to reduce thermal pollution in the printing and dyeing industry. The recovery and utilization of the light lye in the dyeing process in the printing and dyeing industry has always been an important scientific and technological research topic in the printing and dyeing industry and environmental protection. The conventional method is to heat and concentrate the light lye for reuse. The traditional single-effect distillation concentration method has large steam consumption, large equipment investment cost and poor economy.
发明内容SUMMARY OF THE INVENTION
本发明是针对上述问题,提出一种印染淡碱液吸收式热泵多效蒸馏系统。In view of the above problems, the present invention proposes a printing and dyeing light lye absorption heat pump multi-effect distillation system.
为实现本发明的目的,本发明采用的技术方案是:For realizing the purpose of the present invention, the technical scheme adopted in the present invention is:
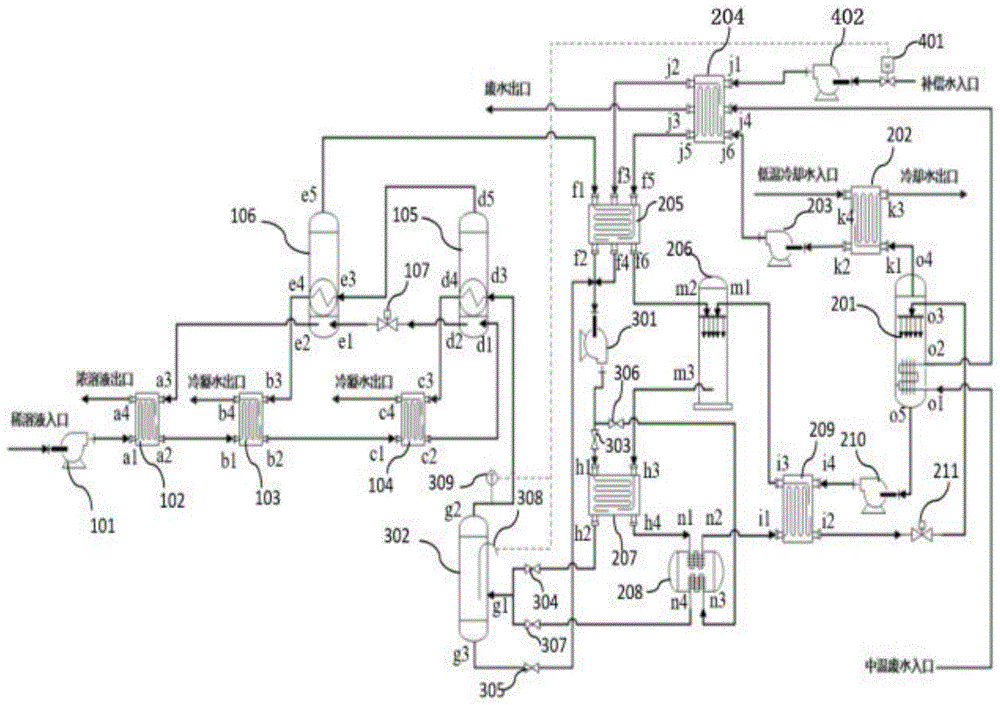
一种印染淡碱液吸收式热泵多效蒸馏系统,包括多效蒸馏循环系统和吸收式热泵循环系统,所述多效蒸馏循环系统包括:第一离心泵101、第一预热器102、第二预热器103、第三预热器104、第一蒸发器105和第二蒸发器106,印染淡碱液通过管路连通第一离心泵101入口,第一离心泵101出口通过管路连接第一预热器102入口a1,第一预热器102出口a2通过管路连接第二预热器103入口b1,第二预热器103出口b2通过管路连接第三预热器104入口c1,第三预热器104出口c2通过管路连接第一蒸发器105的溶液入口d1,所述第一蒸发器105溶液出口d2通过管路经第一减压阀107接至第二蒸发器106溶液入口e1,第一蒸发器105的凝结水d4出口通过管路接至第三预热器104入口c3,第一蒸发器105蒸汽出口d5 通过管路接至第二蒸发器106的蒸汽入口e3;第二蒸发器106溶液出口e2通过管路接至第一预热器102入口a3,第二蒸发器106的凝结水出口e4通过管路接至第二预热器103入口b3;A printing and dyeing light lye absorption heat pump multi-effect distillation system, including a multi-effect distillation cycle system and an absorption heat pump cycle system, the multi-effect distillation cycle system includes: a first
所述吸收式热泵循环系统包括:发生器201、冷凝器202、第二离心泵203、第三蒸发器 204、第四蒸发器205、吸收器206、第五蒸发器207、储能器208、第四预热器209和第三离心泵210;中温废水通过管路连接发生器201入口o1,发生器201出口o2通过管路接至第一蒸发器204的入口j4,第一蒸发器204的出口j3接排放管路,所述发生器201的蒸汽出口o4 通过管路连接冷凝器202入口k1,冷凝器202出口k2通过管路经第二离心泵203接至第一蒸发器204入口j6,第一蒸发器204的出口j5通过管路接至第二蒸发器205的入口f5,第二蒸发器205的出口f6通过管路连接至吸收器206的蒸汽入口m2;所述发生器201的浓溴化锂溶液出口o5通过管路经第三离心泵210连接至第四预热器209入口i4,第四预热器209出口i3通过管路连接至吸收器206的浓溶液入口m1;所述吸收器206的溴化锂稀溶液出口m3 通过管路连接至第三蒸发器207的入口h3,第三蒸发器207的出口h4通过管路连接至储能器208的蓄热管路入口n1,储能器208的出口n2通过管路接至第四预热器209的入口i1,第四蒸发器209的出口i2通过管路经第二减压阀211接至发生器201的溴化锂稀溶液入口o3;The absorption heat pump circulation system includes: a
所述第二蒸发器106顶部二次蒸汽出口e5通过管路连接至第四蒸发器205入口f1,第四蒸发器205出口f2通过管路连接至第四离心泵301入口,所述第四离心泵301出口通过管路经第一截止阀303接至第五蒸发器207的入口h1,第五蒸发器207的出口h2通过管路经第二截止阀304连接至气液分离器302入口g1,所述气液分离器302蒸汽出口g2通过管路连接至第一蒸发器105的蒸汽入口d3,所述气液分离器302的水出口g3通过管路经第三截止阀305连接至第四离心泵301的入口管路;The secondary steam outlet e5 at the top of the
系统补给水通过管路依次经电动调节阀401和第五离心泵402连接至第三蒸发器204的入口j1,第三蒸发器204的出口j2通过管路连接至第二蒸发器205的入口f3,第二蒸发器205 的出口f4通过管路连接至第四离心泵301的入口管路;The system make-up water is connected to the inlet j1 of the
进一步,所述第四离心泵301出口还通过管路经第四截止阀306连接至储能器208的入口n3,所述储能器208的出口n4通过管路经第五截止阀307连接至气液分离器302的入口 g1;Further, the outlet of the fourth
进一步,所述气液分离器302内设有液位控制器308,所述气液分离器302出口管路上设置有温度控制器309,所述液位控制器308和温度控制器309通过信号线连接电动调节阀 401;Further, the gas-
进一步,所述储能器208使用的储能相变材料为Mg(NO3)2 ·2H2O或NaNO3─LiNO3/石墨复合储能材料;Further, the energy storage phase change material used in the
进一步,所述多效蒸馏循环系统根据淡碱液浓度设置为二效蒸馏循环系统、三效蒸馏循环系统或四效蒸馏循环系统;Further, the multi-effect distillation circulating system is set as a two-effect distillation circulating system, a three-effect distillation circulating system or a four-effect distillation circulating system according to the concentration of the light lye;
进一步,所述第一预热器102还设置有浓溶液出口a4;所述第二预热器103还设置有冷凝水出口b4;所述第三预热器104还设置有冷凝水出口c4;所述冷凝器202还设置有冷却水出口k3和低温冷却水入口k4;Further, the
本发明的一种印染淡碱液吸收式热泵多效蒸馏系统的工作方法,包括联合运行模式、储能模式和蒸馏处理模式;The working method of a printing and dyeing light lye absorption heat pump multi-effect distillation system of the present invention includes a combined operation mode, an energy storage mode and a distillation treatment mode;
一、联合运行模式:1. Joint operation mode:
当印染厂存在中温废水且需要处理淡碱液时,则启动联合运行模式,具体方法步骤是:打开第一截止阀303、第二截止阀304、第三截止阀305和电动调节阀401,关闭第四截止阀 306、第五截止阀307,淡碱稀溶液进入第一离心泵101内加压,再依次经过第一预热器102、第二预热器103和第三预热器104预热后进入第一蒸发器105内,第一蒸发器105内的淡碱稀溶液被加热后产生的蒸汽由第一蒸发器105顶部出口d5流入第二蒸发器106内,淡碱溶液由第一蒸发器105出口d2流出,经第一减压阀107降压后继续进入第二蒸发器106进行热交换,冷凝水由第一蒸发器105出口d4流入第三预热器104内换热;第二蒸发器106内的淡碱浓溶液由第二蒸发器106出口e2进口流入第一预热器102内换热,冷凝水由第二蒸发器106出口e4流入第二预热器103内换热,二次蒸汽由第二蒸发器106出口e5流入第四蒸发器205内换热,液化后的凝结水进入第二离心泵301内升压,然后进入第五蒸发器207内吸热汽化为饱和蒸汽,通过第二截止阀304进入气液分离器302,水蒸气由气液分离器302出口g2流入第一蒸发器105内继续下一循环;重新升温后的二次蒸汽不能满足二效蒸馏循环系统的运行,需要对蒸汽进行补充,补充水经过电动调节阀401进入第五离心泵402,升压后依次经第三蒸发器204和第四蒸发器205进行预热,与第四蒸发器205出口f2流出的冷凝水混合,进入第二离心泵301内加压。When the printing and dyeing factory has medium-temperature wastewater and needs to treat light lye, the joint operation mode is started. The specific method steps are: open the
中温废水进入发生器201内换热,然后进入第三蒸发器204内继续换热,然后由第三蒸发器204出口j3排出;发生器201内的稀溴化锂溶液被加热,产生低压工质水蒸汽,水蒸汽由发生器201出口o4流入冷凝器202内,与低温冷却水换热后冷凝成饱和水,饱和水经过第四离心泵203升压后进入第三蒸发器204与中温废水换热,然后进入第四蒸发器205与二次蒸汽换热,温度升高后进入吸收器206内进行热质交换;浓溴化锂溶液由发生器201出口o5 流入第三离心泵210内升压,然后进入第四预热器209内换热,温度升高后进入吸收器206 内进行热质交换;在吸收器206内,高压工质蒸汽被浓溶液吸收产生大量的吸收热,使得吸收器206内的溴化锂溶液温度急剧增高;升温后的稀溴化锂溶液进入第五蒸发器207进行热交换,温度降低后的稀溴化锂溶液进入储能器208与储能相变材料换热,随后稀溴化锂溶液进入第四预热器209内换热,最后稀溴化锂溶液经过第二减压阀211降压后进入发生器201 内进行下一步循环。The medium-temperature wastewater enters the
二、储能模式2. Energy storage mode
当印染厂存在中温废水但没有淡碱液处理需求时,则启动储能模式,具体方法步骤是:关闭第一截止阀303、第二截止阀304、第三截止阀305、第四截止阀306、第五截止阀307 和电动调节阀401,二效蒸馏循环系统不运行,单独运行吸收式热泵循环系统,其过程与上述联合运行模式相同,利用储能器208将高温热量储存起来备用。When there is medium-temperature wastewater in the printing and dyeing factory but there is no need for light lye treatment, the energy storage mode is activated. The specific method steps are: closing the first cut-off
三、蒸馏处理模式3. Distillation treatment mode
当印染厂无中温废水排放,但需要进行淡碱液处理时,则启动蒸馏处理模式,具体方法步骤是:打开第三截止阀305、第四截止阀306、第五截止阀307和电动调节阀401,关闭第一截止阀303和第二截止阀304,吸收式热泵循环系统不运行,单独运行二效蒸馏循环系统,淡碱溶液和补充水的处理过程与上述联合运行模式相同,不同的是,第二蒸发器106内产生的二次蒸气进入第四蒸发器205换热,之后与第四蒸发器205出口f4流出的补充水混合进入第四离心泵301内加压,之后经第四截止阀306流入储能器208内与储能相变材料换热,温度升高后经第五截止阀307流入气液分离器302,分离后的液态水经第三截止阀305与二次蒸汽、补充水进行混合,水蒸气由气液分离器302出口g2流入第一蒸发器105内换热,产生的水蒸汽流入第二蒸发器106进行下一次循环。When the printing and dyeing factory has no medium-temperature wastewater discharge, but needs to carry out light lye treatment, the distillation treatment mode is activated. The specific method steps are: open the
进一步,所述电动调节阀401的开度与气液分离器302内的液位高度成反比例调节关系,所述电动调节阀401的开度与气液分离器302出口蒸汽温度成正比例调节关系;Further, the opening of the
第二类吸收式热泵属于“升温型”热泵,输出热的温度比驱动热源的温度高,但是输出的热量比驱动热源的热量少。多效蒸馏系统利用蒸发器压差回收自身系统的蒸汽潜热实现多次蒸发和冷凝,结合第二类吸收式热泵系统对多效蒸馏系统末级蒸发器产生的二次蒸汽进行升温再利用,既能极大限度地降低蒸发过程的能耗,又能有效回收印染过程产生的大量低温废水的热量,提高系统能源效率。The second type of absorption heat pump belongs to the "heating type" heat pump, which outputs heat at a higher temperature than the driving heat source, but outputs less heat than the driving heat source. The multi-effect distillation system uses the evaporator pressure difference to recover the steam latent heat of its own system to realize multiple evaporation and condensation. Combined with the second type of absorption heat pump system, the secondary steam generated by the last-stage evaporator of the multi-effect distillation system is heated and reused. It can greatly reduce the energy consumption of the evaporation process, and can effectively recover the heat of a large amount of low-temperature wastewater generated in the printing and dyeing process, and improve the energy efficiency of the system.
附图说明Description of drawings
图1为本发明流程系统图。Fig. 1 is a flow chart of the present invention.
图中:101为第一离心泵、102为第一预热器、103为第二预热器、104为第三预热器、105为第一蒸发器、106为第二蒸发器、107为第一减压阀、201为发生器、202为冷凝器、 203为第二离心泵、204为第三蒸发器、205为第四蒸发器、206为吸收器、207为第五蒸发器、208为储能器、209为第四预热器、210为第三离心泵、301为第四离心泵、302为气液分离器、303为第一截止阀、304为第二截止阀、305为第三截止阀、306为第四截止阀、307 为第五截止阀、308为液位控制器、309为温度控制器、401为电动调节阀、402为第五离心泵In the figure: 101 is the first centrifugal pump, 102 is the first preheater, 103 is the second preheater, 104 is the third preheater, 105 is the first evaporator, 106 is the second evaporator, 107 is the second evaporator The first pressure reducing valve, 201 is the generator, 202 is the condenser, 203 is the second centrifugal pump, 204 is the third evaporator, 205 is the fourth evaporator, 206 is the absorber, 207 is the fifth evaporator, 208 is the accumulator, 209 is the fourth preheater, 210 is the third centrifugal pump, 301 is the fourth centrifugal pump, 302 is the gas-liquid separator, 303 is the first shut-off valve, 304 is the second shut-off valve, and 305 is the The third stop valve, 306 is the fourth stop valve, 307 is the fifth stop valve, 308 is the liquid level controller, 309 is the temperature controller, 401 is the electric regulating valve, 402 is the fifth centrifugal pump
具体实施方式Detailed ways
为使本发明的上述目的、特征和优点能够更为明显易懂,下面结合附图和实施例对本发明做进一步的详细说明。In order to make the above objects, features and advantages of the present invention more clearly understood, the present invention will be further described in detail below with reference to the accompanying drawings and embodiments.
一种印染淡碱液吸收式热泵多效蒸馏系统,包括多效蒸馏循环系统和吸收式热泵循环系统,所述多效蒸馏循环系统包括:第一离心泵101、第一预热器102、第二预热器103、第三预热器104、第一蒸发器105和第二蒸发器106,印染淡碱液通过管路连通第一离心泵101入口,第一离心泵101出口通过管路连接第一预热器102入口a1,第一预热器102出口a2通过管路连接第二预热器103入口b1,第二预热器103出口b2通过管路连接第三预热器104入口c1,第三预热器104出口c2通过管路连接第一蒸发器105的溶液入口d1,所述第一蒸发器105溶液出口d2经第一减压阀107接至第二蒸发器106溶液入口e1,第一蒸发器105的凝结水d4出口通过管路接至第三预热器104入口c3,第一蒸发器105蒸汽出口d5通过管路接至第二蒸发器106的蒸汽入口e3;第二蒸发器106溶液出口e2通过管路接至第一预热器 102入口a3,第二蒸发器106的凝结水出口e4通过管路接至第二预热器103入口b3;A printing and dyeing light lye absorption heat pump multi-effect distillation system, including a multi-effect distillation cycle system and an absorption heat pump cycle system, the multi-effect distillation cycle system includes: a first centrifugal pump 101, a first preheater 102, a first The second preheater 103, the third preheater 104, the first evaporator 105 and the second evaporator 106, the printing and dyeing light lye is connected to the inlet of the first centrifugal pump 101 through pipelines, and the outlet of the first centrifugal pump 101 is connected through pipelines The inlet a1 of the first preheater 102, the outlet a2 of the first preheater 102 are connected to the inlet b1 of the second preheater 103 through a pipeline, and the outlet b2 of the second preheater 103 is connected to the inlet c1 of the third preheater 104 through a pipeline , the outlet c2 of the third preheater 104 is connected to the solution inlet d1 of the first evaporator 105 through a pipeline, and the solution outlet d2 of the first evaporator 105 is connected to the solution inlet e1 of the second evaporator 106 through the first pressure reducing valve 107 , the outlet of condensed water d4 of the first evaporator 105 is connected to the inlet c3 of the third preheater 104 through a pipeline, and the steam outlet d5 of the first evaporator 105 is connected to the steam inlet e3 of the second evaporator 106 through a pipeline; The solution outlet e2 of the evaporator 106 is connected to the inlet a3 of the first preheater 102 through a pipeline, and the condensed water outlet e4 of the second evaporator 106 is connected to the inlet b3 of the second preheater 103 through a pipeline;
所述吸收式热泵循环系统包括:发生器201、冷凝器202、第二离心泵203、第三蒸发器 204、第四蒸发器205、吸收器206、第五蒸发器207、储能器208、第四预热器209和第三离心泵210;中温废水通过管路连接发生器201入口o1,发生器201出口o2通过管路接至第一蒸发器204的入口j4,第一蒸发器204的出口j3接排放管路,所述发生器201的蒸汽出口o4 通过管路连接冷凝器202入口k1,冷凝器202出口k2通过管路经第二离心泵203接至第一蒸发器204入口j6,第一蒸发器204的出口j5通过管路接至第二蒸发器205的入口f5,第二蒸发器205的出口f6通过管路连接至吸收器206的蒸汽入口m2;所述发生器201的浓溴化锂溶液出口o5通过管路经第三离心泵210连接至第四预热器209入口i4,第四预热器209出口i3通过管路连接至吸收器206的浓溶液入口m1;所述吸收器206的溴化锂稀溶液出口m3 通过管路连接至第三蒸发器207的入口h3,第三蒸发器207的出口h4通过管路连接至储能器208的蓄热管路入口n1,储能器208的出口n2通过管路接至第四预热器209的入口i1,第四预热器209的出口i2通过管路经第二减压阀211接至发生器201的溴化锂稀溶液入口o3;The absorption heat pump circulation system includes: a
所述第二蒸发器106顶部二次蒸汽出口e5通过管路连接至第四蒸发器205入口f1,第四蒸发器205出口f2通过管路连接至第四离心泵301入口,所述第四离心泵301出口通过管路经第一截止阀303接至第五蒸发器207的入口h1,第五蒸发器207的出口h2通过管路经第二截止阀304连接至气液分离器302入口g1,所述气液分离器302蒸汽出口g2通过管路连接至第一蒸发器105的蒸汽入口d3,所述气液分离器302的水出口g3通过管路经第三截止阀305连接至第四离心泵301的入口管路;The secondary steam outlet e5 at the top of the
系统补给水通过管路依次经电动调节阀401和第五离心泵402连接至第三蒸发器204的入口j1,第三蒸发器204的出口j2通过管路连接至第二蒸发器205的入口f3,第二蒸发器205 的出口f4通过管路连接至第四离心泵301的入口管路;The system make-up water is connected to the inlet j1 of the
所述第四离心泵301出口还通过管路经第四截止阀306连接至储能器208的入口n3,所述储能器208的出口n4通过管路经第五截止阀307连接至气液分离器302的入口g1,当无中温废水可利用时,可利用储能器208内储能相变材料提供热量;The outlet of the fourth
所述气液分离器302内设有液位控制器308,所述气液分离器302出口管路上设置有温度控制器309,所述液位控制器308和温度控制器309通过信号线连接电动调节阀401;The gas-
所述储能器208使用的储能相变材料为Mg(NO3)2 ·2H2O或NaNO3─LiNO3/石墨复合储能材料,可以储存吸收式热泵系统产生的富余热量;The energy storage phase change material used in the
所述多效蒸馏循环系统根据淡碱液浓度设置为二效蒸馏循环系统、三效蒸馏循环系统或四效蒸馏循环系统;The multi-effect distillation circulating system is set as a two-effect distillation circulating system, a three-effect distillation circulating system or a four-effect distillation circulating system according to the concentration of the light lye;
所述第一预热器102还设置有浓溶液出口a4;所述第二预热器103还设置有冷凝水出口 b4;所述第三预热器104还设置有冷凝水出口c4;所述冷凝器202还设置有冷却水出口k3 和低温冷却水入口k4;The
一种印染淡碱液吸收式热泵多效蒸馏系统的工作方法,包括联合运行模式、储能模式和蒸馏处理模式;A working method of a light lye absorption heat pump multi-effect distillation system for printing and dyeing, comprising a combined operation mode, an energy storage mode and a distillation treatment mode;
一、联合运行模式:1. Joint operation mode:
当印染厂存在中温废水且需要处理淡碱液时,则启动联合运行模式,具体方法步骤是:打开第一截止阀303、第二截止阀304、第三截止阀305和电动调节阀401,关闭第四截止阀306、第五截止阀307,淡碱稀溶液进入第一离心泵101内加压,然后进入第一预热器102被浓溶液预热,进入第二预热器103和第三预热器104被冷凝水预热,进入第一蒸发器105内的淡碱稀溶液与高温蒸汽换热,产生的二次蒸汽由第一蒸发器105顶部出口d5流入第二蒸发器106内,淡碱溶液由第一蒸发器105出口d2流出,经第一减压阀107降压后继续进入第二蒸发器106内换热,冷凝水由第一蒸发器105出口d4流入第三预热器104内换热;第二蒸发器106内的淡碱浓溶液由第二蒸发器106出口e2流入第一预热器102内与淡碱稀溶液换热,冷凝水由第二蒸发器106出口e4流入第二预热器103内换热,二次蒸汽由第二蒸发器106出口e5流入第四蒸发器205内释放热量,液化后的凝结水进入第二离心泵301内升压,然后进入第五蒸发器207内吸收热量汽化为饱和蒸汽,通过第二截止阀304进入气液分离器302,水蒸气由气液分离器302出口g2流入第一蒸发器105内继续下一循环;重新升温后的二次蒸汽不能满足二效蒸馏循环系统的运行,需要对蒸汽进行补充,补充水经过电动调节阀401进入第五离心泵402,升压后依次经第三蒸发器204和第四蒸发器205进行预热,与第四蒸发器205出口f2流出的冷凝水混合,进入第二离心泵301内加压;When the printing and dyeing factory has medium-temperature wastewater and needs to treat light lye, the joint operation mode is started. The specific method steps are: open the
中温废水进入发生器201内与溴化锂溶液换热,然后进入第三蒸发器204内与饱和水和补充水换热,然后由第三蒸发器204出口j3排出;发生器201内的稀溴化锂溶液与中温废水换热,产生了低压工质水蒸汽,水蒸汽由发生器201出口o4流入冷凝器202内,与低温冷却水换热后冷凝成饱和水,饱和水经过第四离心泵203升压后进入第三蒸发器204与中温废水换热成湿饱和蒸汽,然后进入第四蒸发器205与二次蒸汽换热变成干饱和蒸汽,温度升高后进入吸收器206内进行热质交换;发生器(201)中稀溴化锂溶液被中温废水加热蒸发部分水后变成浓溴化锂溶液,浓溴化锂溶液由发生器201出口o5流入第三离心泵210内升压,然后进入第四预热器209内与稀溶液换热,温度升高后进入吸收器206内进行热质交换;在吸收器206内,高压工质蒸汽被浓溶液吸收产生大量的吸收热,使得吸收器206内的溴化锂溶液温度急剧增高;升温后的稀溴化锂溶液进入第五蒸发器207进行热交换,温度降低后的稀溴化锂溶液进入储能器208与储能相变材料换热,部分热量被储存再相变材料中,在其他工作模式中提供热量,随后稀溴化锂溶液进入第四预热器209内与浓溴化锂溶液换热,最后稀溴化锂溶液经过第二减压阀211降压后进入发生器201内进行下一步循环;The medium-temperature waste water enters the
二、储能模式2. Energy storage mode
当印染厂存在中温废水但没有淡碱液处理需求时,则启动储能模式,具体方法步骤是:关闭第一截止阀303、第二截止阀304、第三截止阀305、第四截止阀306、第五截止阀307 和电动调节阀401,二效蒸馏循环系统不运行,单独运行吸收式热泵循环系统,其过程与上述联合运行模式相同,目的是利用Mg(NO3)2 ·2H2O做成的储能器将吸收器产生的高温热量存储起来备用,Mg(NO3)2 ·2H2O的相变温度为130℃,能够满足二效蒸馏系统第一蒸发器蒸汽温度为127℃的需求;When there is medium-temperature wastewater in the printing and dyeing factory but there is no need for light lye treatment, the energy storage mode is activated. The specific method steps are: closing the first cut-off
三、蒸馏处理模式3. Distillation treatment mode
当印染厂无中温废水排放,但需要进行淡碱液处理时,则启动蒸馏处理模式,具体方法步骤是:打开第三截止阀305、第四截止阀306、第五截止阀307和电动调节阀401,关闭第一截止阀303和第二截止阀304,吸收式热泵循环系统不运行,单独运行二效蒸馏循环系统,淡碱溶液和补充水的处理过程与上述联合运行模式相同,不同的是,第二蒸发器106内产生的二次蒸气进入第四蒸发器205与补充水换热,之后与第四蒸发器205出口f4流出的补充水混合进入第四离心泵301内加压,之后经第四截止阀306流入储能器208内,储能相变材料通过相变产生大量热量,水溶液吸收热量后变成湿饱和蒸汽,然后经第五截止阀307流入气液分离器302分离液滴,分离后的液态水经第三截止阀305与二次蒸汽、补充水进行混合进行下一步循环,水蒸气由气液分离器302出口g2流入第一蒸发器105内与淡碱溶液换热,产生的水蒸汽流入第二蒸发器106进行下一次循环。When the printing and dyeing factory has no medium-temperature wastewater discharge, but needs to carry out light lye treatment, the distillation treatment mode is activated. The specific method steps are: open the
所述电动调节阀401的开度与气液分离器302内的液位高度成反比例调节关系,当气液分离器302内的液位高度变高时,说明液态水量充足,此时需要调小电动调节阀401的阀门开度,减少补充水流量,所述电动调节阀401的开度与气液分离器302出口蒸汽温度成正比例调节关系,当气液分离器302出口蒸汽温度升高时,说明系统可利用热量富裕,需要增大电动调节阀401阀门开度,增加补充水流量,从而降低蒸汽温度。The opening of the
虽然本发明披露如上,但本发明并非限定于此。任何本领域技术人员,在不脱离本发明的精神和范围内,均可作各种变更与修改,因此本发明的保护范围应当以权利要求所限定的范围为准。Although the present invention is disclosed above, the present invention is not limited thereto. Any person skilled in the art can make various changes and modifications without departing from the spirit and scope of the present invention. Therefore, the protection scope of the present invention should be based on the scope defined by the claims.
Claims (7)
Priority Applications (1)
| Application Number | Priority Date | Filing Date | Title |
|---|---|---|---|
| CN202110948187.8A CN113694553B (en) | 2021-08-18 | 2021-08-18 | A kind of printing and dyeing light lye absorption heat pump multi-effect distillation system and its working method |
Applications Claiming Priority (1)
| Application Number | Priority Date | Filing Date | Title |
|---|---|---|---|
| CN202110948187.8A CN113694553B (en) | 2021-08-18 | 2021-08-18 | A kind of printing and dyeing light lye absorption heat pump multi-effect distillation system and its working method |
Publications (2)
| Publication Number | Publication Date |
|---|---|
| CN113694553A CN113694553A (en) | 2021-11-26 |
| CN113694553B true CN113694553B (en) | 2022-10-25 |
Family
ID=78653244
Family Applications (1)
| Application Number | Title | Priority Date | Filing Date |
|---|---|---|---|
| CN202110948187.8A Active CN113694553B (en) | 2021-08-18 | 2021-08-18 | A kind of printing and dyeing light lye absorption heat pump multi-effect distillation system and its working method |
Country Status (1)
| Country | Link |
|---|---|
| CN (1) | CN113694553B (en) |
Families Citing this family (5)
| Publication number | Priority date | Publication date | Assignee | Title |
|---|---|---|---|---|
| CN114259744B (en) * | 2022-02-11 | 2024-11-05 | 江山力凡蒸发器科技有限公司 | A multi-effect evaporation crystallization equipment |
| CN114807962B (en) * | 2022-04-14 | 2023-09-29 | 华中科技大学 | An alkaline electrolysis water hydrogen production system based on absorption heat pump and its adjustment method |
| CN115355489A (en) * | 2022-07-07 | 2022-11-18 | 江苏科技大学 | Air source heat pump steam generation system and working method thereof |
| CN115289444A (en) * | 2022-07-27 | 2022-11-04 | 绍兴国周纺织整理有限公司 | Process for recycling water used in printing and dyeing process |
| CN115323673B (en) * | 2022-08-25 | 2023-08-15 | 嘉兴壹度智慧节能技术有限公司 | Two-stage heating energy-saving transformation method for high-temperature overflow dyeing machine |
Citations (5)
| Publication number | Priority date | Publication date | Assignee | Title |
|---|---|---|---|---|
| CN106241833A (en) * | 2016-10-08 | 2016-12-21 | 无锡诚尔鑫环保装备科技有限公司 | A kind of method of the recycling of light alkali wasteliquid regeneration high alkali liquid |
| CN106766342A (en) * | 2016-12-12 | 2017-05-31 | 松下制冷(大连)有限公司 | Ammonia still process column overhead ammonia vapour residual heat system is reclaimed using lithium bromide absorption type heat pump |
| CN108126362A (en) * | 2018-01-31 | 2018-06-08 | 宜兴市华东印染机械厂 | A kind of light alkali evaporation equipment of multistage and mercerizing diluting alkali recovery system |
| CN109099743A (en) * | 2018-07-02 | 2018-12-28 | 东南大学 | A kind of multi-heat source residual neat recovering system |
| CN111087034A (en) * | 2019-12-12 | 2020-05-01 | 西安交通大学 | Desulfurization waste water and salt recovery system and method of integrated absorption heat pump |
-
2021
- 2021-08-18 CN CN202110948187.8A patent/CN113694553B/en active Active
Patent Citations (5)
| Publication number | Priority date | Publication date | Assignee | Title |
|---|---|---|---|---|
| CN106241833A (en) * | 2016-10-08 | 2016-12-21 | 无锡诚尔鑫环保装备科技有限公司 | A kind of method of the recycling of light alkali wasteliquid regeneration high alkali liquid |
| CN106766342A (en) * | 2016-12-12 | 2017-05-31 | 松下制冷(大连)有限公司 | Ammonia still process column overhead ammonia vapour residual heat system is reclaimed using lithium bromide absorption type heat pump |
| CN108126362A (en) * | 2018-01-31 | 2018-06-08 | 宜兴市华东印染机械厂 | A kind of light alkali evaporation equipment of multistage and mercerizing diluting alkali recovery system |
| CN109099743A (en) * | 2018-07-02 | 2018-12-28 | 东南大学 | A kind of multi-heat source residual neat recovering system |
| CN111087034A (en) * | 2019-12-12 | 2020-05-01 | 西安交通大学 | Desulfurization waste water and salt recovery system and method of integrated absorption heat pump |
Also Published As
| Publication number | Publication date |
|---|---|
| CN113694553A (en) | 2021-11-26 |
Similar Documents
| Publication | Publication Date | Title |
|---|---|---|
| CN113694553B (en) | A kind of printing and dyeing light lye absorption heat pump multi-effect distillation system and its working method | |
| CN103768808B (en) | Partial vapor recompression evaporation concentration system and method | |
| WO2017185930A1 (en) | Combined solar-powered seawater desalination and air-conditioned cooling method and system having high efficiency | |
| CN103090593B (en) | Heat pump circulating system and heat pump cycle method and vapo(u)rization system | |
| CN109798696B (en) | High-temperature heat pump system for recovering waste heat of industrial wastewater by using water as working medium and control method thereof | |
| CN202521938U (en) | Heat pump system and drying system | |
| CN103322725B (en) | Heat pump and drying system and method | |
| WO2023083300A1 (en) | Heat pump multi-effect evaporation coupled water treatment system and operating method thereof | |
| CN103322727B (en) | A kind of heat pump and drying system and method | |
| CN107023813A (en) | A kind of non-steam low temperature exhaust heat recovery system | |
| CN111271898A (en) | A combined cooling, heating and power supply system based on geothermal energy and its working method | |
| CN104986815B (en) | Universal evaporation concentration system experimental provision based on heat pump and climbing-film evaporation principle | |
| CN110440239A (en) | A kind of the depth recyclable device and method of heat of smoke discharged from boiler of power station and moisture | |
| CN206387141U (en) | A kind of combined twin-stage steam heat pump system | |
| CN116462260A (en) | A triple effect evaporation system for industrial waste water evaporation salt extraction | |
| CN208312760U (en) | Three combined production device of solar refrigeration supplying hot water and fresh water | |
| CN113526591B (en) | Energy-saving desulfurization waste water concentration and drying zero discharge system | |
| CN203584488U (en) | Double-working-medium circulation afterheat power generation system | |
| CN109350983A (en) | A kind of two-stage compression heat pump double-effect evaporation concentration systems | |
| CN206309436U (en) | A kind of steam-driven blower system based on steel mill's saturated vapor Optimum utilization | |
| CN204730519U (en) | A kind of composite absorption heat pump (type I) device for realizing hydro-thermal coproduction | |
| CN109059353B (en) | Waste heat recovery system and waste heat recovery process based on absorption heat pump | |
| CN209237375U (en) | A kind of heat pump double-effect evaporation concentration systems of embedded assistant starting | |
| CN216897896U (en) | Device for heating circulating mother liquor by using waste heat of alumina evaporation process | |
| CN107990592A (en) | A kind of liquid concentration heat pump unit with heat recovery function |
Legal Events
| Date | Code | Title | Description |
|---|---|---|---|
| PB01 | Publication | ||
| PB01 | Publication | ||
| SE01 | Entry into force of request for substantive examination | ||
| SE01 | Entry into force of request for substantive examination | ||
| GR01 | Patent grant | ||
| GR01 | Patent grant |
