CN112796775A - A new type of contact channel excavation equipment - Google Patents
A new type of contact channel excavation equipment Download PDFInfo
- Publication number
- CN112796775A CN112796775A CN202110177545.XA CN202110177545A CN112796775A CN 112796775 A CN112796775 A CN 112796775A CN 202110177545 A CN202110177545 A CN 202110177545A CN 112796775 A CN112796775 A CN 112796775A
- Authority
- CN
- China
- Prior art keywords
- supporting
- grease
- oil cylinder
- pressure
- inner sleeve
- Prior art date
- Legal status (The legal status is an assumption and is not a legal conclusion. Google has not performed a legal analysis and makes no representation as to the accuracy of the status listed.)
- Granted
Links
Images
Classifications
-
- E—FIXED CONSTRUCTIONS
- E21—EARTH OR ROCK DRILLING; MINING
- E21D—SHAFTS; TUNNELS; GALLERIES; LARGE UNDERGROUND CHAMBERS
- E21D9/00—Tunnels or galleries, with or without linings; Methods or apparatus for making thereof; Layout of tunnels or galleries
- E21D9/06—Making by using a driving shield, i.e. advanced by pushing means bearing against the already placed lining
- E21D9/08—Making by using a driving shield, i.e. advanced by pushing means bearing against the already placed lining with additional boring or cutting means other than the conventional cutting edge of the shield
-
- E—FIXED CONSTRUCTIONS
- E21—EARTH OR ROCK DRILLING; MINING
- E21D—SHAFTS; TUNNELS; GALLERIES; LARGE UNDERGROUND CHAMBERS
- E21D11/00—Lining tunnels, galleries or other underground cavities, e.g. large underground chambers; Linings therefor; Making such linings in situ, e.g. by assembling
- E21D11/04—Lining with building materials
- E21D11/08—Lining with building materials with preformed concrete slabs
-
- E—FIXED CONSTRUCTIONS
- E21—EARTH OR ROCK DRILLING; MINING
- E21D—SHAFTS; TUNNELS; GALLERIES; LARGE UNDERGROUND CHAMBERS
- E21D11/00—Lining tunnels, galleries or other underground cavities, e.g. large underground chambers; Linings therefor; Making such linings in situ, e.g. by assembling
- E21D11/14—Lining predominantly with metal
-
- E—FIXED CONSTRUCTIONS
- E21—EARTH OR ROCK DRILLING; MINING
- E21D—SHAFTS; TUNNELS; GALLERIES; LARGE UNDERGROUND CHAMBERS
- E21D11/00—Lining tunnels, galleries or other underground cavities, e.g. large underground chambers; Linings therefor; Making such linings in situ, e.g. by assembling
- E21D11/40—Devices or apparatus specially adapted for handling or placing units of linings or supporting units for tunnels or galleries
-
- E—FIXED CONSTRUCTIONS
- E21—EARTH OR ROCK DRILLING; MINING
- E21D—SHAFTS; TUNNELS; GALLERIES; LARGE UNDERGROUND CHAMBERS
- E21D23/00—Mine roof supports for step- by- step movement, e.g. in combination with provisions for shifting of conveyors, mining machines, or guides therefor
- E21D23/0086—Mine roof supports for step- by- step movement, e.g. in combination with provisions for shifting of conveyors, mining machines, or guides therefor in galleries
-
- E—FIXED CONSTRUCTIONS
- E21—EARTH OR ROCK DRILLING; MINING
- E21D—SHAFTS; TUNNELS; GALLERIES; LARGE UNDERGROUND CHAMBERS
- E21D23/00—Mine roof supports for step- by- step movement, e.g. in combination with provisions for shifting of conveyors, mining machines, or guides therefor
- E21D23/04—Structural features of the supporting construction, e.g. linking members between adjacent frames or sets of props; Means for counteracting lateral sliding on inclined floor
-
- E—FIXED CONSTRUCTIONS
- E21—EARTH OR ROCK DRILLING; MINING
- E21D—SHAFTS; TUNNELS; GALLERIES; LARGE UNDERGROUND CHAMBERS
- E21D23/00—Mine roof supports for step- by- step movement, e.g. in combination with provisions for shifting of conveyors, mining machines, or guides therefor
- E21D23/08—Advancing mechanisms
-
- E—FIXED CONSTRUCTIONS
- E21—EARTH OR ROCK DRILLING; MINING
- E21D—SHAFTS; TUNNELS; GALLERIES; LARGE UNDERGROUND CHAMBERS
- E21D9/00—Tunnels or galleries, with or without linings; Methods or apparatus for making thereof; Layout of tunnels or galleries
- E21D9/06—Making by using a driving shield, i.e. advanced by pushing means bearing against the already placed lining
- E21D9/0607—Making by using a driving shield, i.e. advanced by pushing means bearing against the already placed lining the shield being provided with devices for lining the tunnel, e.g. shuttering
-
- E—FIXED CONSTRUCTIONS
- E21—EARTH OR ROCK DRILLING; MINING
- E21D—SHAFTS; TUNNELS; GALLERIES; LARGE UNDERGROUND CHAMBERS
- E21D9/00—Tunnels or galleries, with or without linings; Methods or apparatus for making thereof; Layout of tunnels or galleries
- E21D9/06—Making by using a driving shield, i.e. advanced by pushing means bearing against the already placed lining
- E21D9/0621—Shield advancing devices
Landscapes
- Engineering & Computer Science (AREA)
- Mining & Mineral Resources (AREA)
- Life Sciences & Earth Sciences (AREA)
- General Life Sciences & Earth Sciences (AREA)
- Geochemistry & Mineralogy (AREA)
- Geology (AREA)
- Architecture (AREA)
- Structural Engineering (AREA)
- Civil Engineering (AREA)
- Environmental & Geological Engineering (AREA)
- Earth Drilling (AREA)
Abstract
本发明公开了隧道掘进技术领域的一种新型联络通道挖掘设备,包括支撑台车系统、回转钻机系统、管片接驳系统、内套筒支撑系统、门洞联板密封系统、保压系统、注脂系统和液压系统,无需使用冷冻法加固,受天气等因素影响较小,提高了安全系数;天气情况对本掘进设备使用影响较小,减少了复杂的前期工作准备,可适应不同地层地质条件,更加方便、快捷,节约时间成本;设备结构较简单,所有功能设备都安装在一节台车上,体积较小,无需花费高昂成本。
The invention discloses a new type of communication channel excavation equipment in the technical field of tunnel excavation. The grease system and hydraulic system do not need to be reinforced by the freezing method, and are less affected by factors such as weather, which improves the safety factor; It is more convenient, faster, and saves time and cost; the equipment structure is relatively simple, all functional equipment is installed on a trolley, the volume is small, and there is no need to spend high costs.
Description
Technical Field
The invention relates to the technical field of tunnel excavation, in particular to novel contact channel excavating equipment.
Background
Urban ground space resources are increasingly deficient, and underground space development is well-known for filling and realizing urban functions. At present, underground space development gradually develops into spatialization and networking. Through continuous improvement of geotechnical engineering theory, continuous progress of foundation reinforcement improvement technology and continuous development of tunneling machine manufacturing technology, construction processes and tunnel tunneling equipment with different forms and functions are continuously developed, and development of various underground spaces in a micro-disturbance form becomes possible. In order to realize the intercommunication of underground space networks, a large number of T-connection tunnels need to be built: a subway and highway section communication channel; subway entrances and exits and air shafts; a municipal pipe gallery manhole; water affair tunnel connecting wire, this type of connection engineering now mostly takes mine method construction as the main.
At present, the communication channel is generally excavated by a mine method, and the excavation range is reinforced by methods such as a freezing method, ground reinforcement and the like.
The freezing effect is influenced by multiple factors and is difficult to control; the mine method is adopted for construction, and potential safety hazards exist on an excavation surface. As follows:
firstly, if a sand layer is encountered, soil mass near an orifice is easy to be unstable, so that freezing and pouring are not in place, the freezing effect is not ideal, and the sand layer is just the geological environment which is frequently encountered.
Secondly, the freezing range is not easy to control, and resource waste and uneven freezing effect are easy to cause.
And thirdly, the soil body is expanded in the freezing process to cause the ground to be lifted, and the soil body sinks and lasts for a long time when being unfrozen, so that the soil body is easy to be unstable.
Fourthly, after the soil body is unfrozen, the pressure bearing of a shaft or a tunnel retaining wall is increased or uneven, construction joints are more, and the like, and water seepage and other leakage are easily caused.
Fifthly, when the freezing pipe is in the range of the water collecting well, freezing needs to be suspended when the water collecting well is excavated, and because the creep property of frozen soil is good, a larger creep process can occur on a frozen soil curtain damage line, and the safety of the frozen soil is poor.
The development trend of underground tunnel technology is that the mine underground excavation is replaced by full mechanical technologies such as a shield method and the like. However, the conventional shield method needs to redesign and manufacture the shield machine according to the stratum, and needs to provide a supporting infrastructure for construction before tunneling, so that the cost is high, and the construction period is long.
Based on the technical scheme, the novel contact channel excavating equipment is designed, and the problems that the construction period of the existing excavating equipment is too long, the resource consumption is large, the cost is too high and the like are solved.
Disclosure of Invention
The invention aims to provide a novel communication channel excavating device to solve the problems mentioned above.
In order to achieve the purpose, the invention provides the following technical scheme:
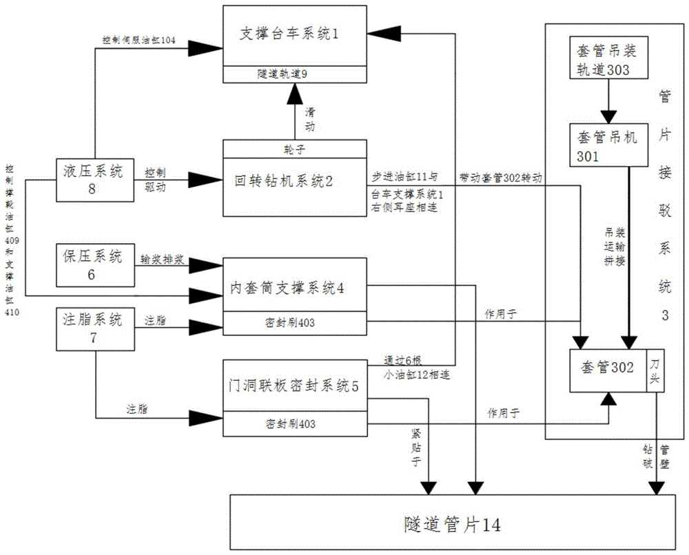
a novel connecting channel excavating device comprises a support platform trolley system, a rotary drilling machine system, a duct piece connecting system, an inner sleeve supporting system, a door opening yoke plate sealing system, a pressure maintaining system, a grease injection system and a hydraulic system; the supporting platform trolley system comprises a flat trolley, traveling wheels, supporting shoes and a servo oil cylinder, wherein the supporting shoes are connected with the upper front part and the lower front part of the flat trolley through the servo oil cylinder, the traveling wheels are welded at the bottom of the flat trolley, the flat trolley travels on a tunnel track through the traveling wheels, and the supporting platform trolley system is controlled through the servo oil cylinder and is used for protecting a tunnel structure in the whole tunnel construction process; the rotary drilling machine system comprises a hydraulic motor, a speed reducer, a transmission case, a gear, an idler wheel, a gear ring, a roller, a rolling ring, an upper support, a lower support and a clamping oil cylinder; the hydraulic motor is connected with the speed reducer, the speed reducer is connected with the transmission case, the speed reducer is meshed with the inner teeth of the gear, the outer teeth of the gear and the gear ring are respectively meshed with the idler wheel, the idler wheel is fixed inside the transmission case through an idler wheel shaft, and the gear ring is fixed on the lower support through the combination of three rows of rollers and an end cover; the rolling ring, four rows of rollers, a second end cover and a third end cover are combined and fixed on the upper support, the transmission case is connected with one end of the clamping oil cylinder through a second connecting pin, the other end of the clamping oil cylinder is connected with a connecting seat welded on the upper support through a first connecting pin, and the clamping block is connected with the gear ring and the rolling ring through a third connecting pin and a transmission rod; when the rotary drilling machine works, the rotary drilling machine system is arranged outside the sleeve, the pump station drives the clamping oil cylinder to act through the oil pipe to drive the upper support whole body to act, and the clamping block protrudes inwards to approach the sleeve until the clamping action is finished; after the clamping action is finished, the pump station drives the hydraulic motor to act through the oil pipe, force is transmitted to the gear through the speed reducer, the gear drives the gear ring to rotate through the idler wheel, and finally the rotation of the sleeve is realized; the rotary drilling machine system controls the clamping oil cylinder and the hydraulic motor through hydraulic pressure to provide power for equipment tunneling; the duct piece connection system comprises a casing crane, a casing and a casing hoisting track; the casing crane is arranged on the casing hoisting track, the casing hoisting track is welded at the top of the tunnel, and the casing comprises a plurality of pipe pieces and a tool bit fixed at the front ends of the pipe pieces; the duct piece connecting system is used for taking charge of hoisting, transporting and subsequent splicing work of duct pieces; the inner sleeve supporting system comprises an inner sleeve, the inner sleeve comprises a cylinder and a cover plate arranged at one end of the cylinder, a sealing brush is welded at the front end of the periphery of the cylinder, a slurry discharging hole, a slurry inlet hole and a feeding window are formed in the cover plate, a circle of supporting shoe oil cylinder base and a rear supporting oil cylinder base are welded at the outer side of the cylinder, a supporting shoe oil cylinder is connected onto the supporting shoe oil cylinder base, a supporting oil cylinder is connected onto the rear supporting oil cylinder base, a circle of roller is arranged outside the cylinder, and the roller and the sleeve synchronously rotate; the inner sleeve supporting system is used for sealing and blocking leakage of silt in the duct piece, shield tail grease is injected into the sealing brush on the outer edge through a grease hole at the bottom and is coated on the inner side of the duct piece, and the supporting oil cylinder and the supporting shoe oil cylinder are hydraulically controlled to carry out duct piece connection and stepping work; the door opening yoke plate sealing system comprises a door opening yoke plate, an oil cylinder support is welded on the periphery of the door opening yoke plate, an energy accumulator is arranged on the rear wall of the door opening yoke plate, a mountain-shaped seal is arranged at the front end of the door opening yoke plate, three sealing brushes are welded on the inner wall of the door opening yoke plate, and a grease hole communicated with the front sealing brush is arranged at the bottom of the door opening yoke plate; the gate hole yoke plate sealing system is used for sealing a gap between a tunnel and a duct piece and preventing formation water, mortar and solid from leaking, and when the duct piece is stepped, shield tail grease is punched through grease holes in the gate hole yoke plate and coated on the outer side of the duct piece, so that friction between the gate hole yoke plate sealing system and the duct piece is reduced; the pressure maintaining system comprises a pressure sensor, a PLC, an air compressor, a slurry storage tank, a safety valve, a pressure gauge, a liquid level meter, a slurry pipe and a ball valve, wherein the pressure sensor, the PLC, the air compressor, the liquid level meter and the ball valve are arranged in the inner sleeve supporting system; the pressure sensor detects the pressure in the inner sleeve supporting system, the detection signal is uploaded to the PLC through the signal wire, when the internal pressure is lower than a preset limit, the PLC gives a command to be transmitted to the air compressor through the signal wire, the air compressor is started, compressed air is injected into the slurry storage tank, the pressure gauge displays the instant pressure of the air at the upper part of the slurry storage tank, the liquid level meter displays the real-time liquid level condition in the slurry storage tank and transmits the real-time liquid level condition to the PLC, the safety valve ensures that the pressure does not exceed the limit value, the ball valve is in a normally open state, the upper air pressure presses the mud at the lower part of the mud storage tank into the inner cavity of the inner sleeve supporting system through the mud pipe, the internal pressure of the inner sleeve supporting system is recovered to a set value, the PLC receives the pressure sensor signal, gives an instruction, and closes the air compressor; the pressure in the inner sleeve supporting system is ensured to be stable through the feedback circulation; the grease injection system comprises a grease pump, an electric control valve, a pressure sensor and a PLC (programmable logic controller), the grease pump, the electric control valve and the pressure sensor are respectively and electrically connected to the PLC, and grease is provided for the inner sleeve supporting system and the door opening yoke plate system through the grease injection system; the grease pump is respectively connected to the grease holes of the door opening yoke plate sealing system and the inner sleeve supporting system through a grease pipe provided with an electric control valve, the pressure sensors are connected with the door opening yoke plate sealing system and the grease holes on the inner sleeve supporting system, signals collected by the pressure sensors are transmitted to the PLC through signal lines, when the pressure in the grease hole is insufficient, the PLC receives signals and respectively gives instructions to the grease pump and the electric control valve, the grease pump acts, the electric control valve is opened, grease is injected into the sealing brushes of the door opening yoke plate sealing system and the inner sleeve supporting system from the grease pipe through the driving of the grease pump to reach a set pressure, the grease pump stops acting, the electric control valve is closed, and the pressure in the sealing cavity is maintained to be stable through the feedback regulation; the hydraulic system is arranged on a flat car of the trolley supporting system and comprises an oil tank, a motor and a pump head; the bottom travelling wheel of the flat car is placed on a tunnel track and moves along with the trolley support system, the oil tank is welded and fixed on the flat car, the motor is fixed on the flat car, and the pump head is matched with the motor through a coupler; before starting, the trolley supporting system moves to a specified place with the flat car, the motor is controlled during starting, hydraulic oil in the oil tank is pumped out of the pump head through an oil pipe, and the hydraulic oil is pumped into the servo oil cylinder of the trolley supporting system from the oil pipe; the servo oil cylinder is connected with the supporting shoes through lug seats at two ends, and the supporting shoes are propped against the tunnel segment along with the extension of the oil cylinder; by adjusting the pressure, after fixing the corresponding position of each supporting shoe of the trolley supporting system, starting tunneling; the hydraulic system controls the rotary drilling machine system, the servo oil cylinders on the inner support trolley system, the shoe supporting oil cylinders and the supporting oil cylinders on the inner sleeve supporting system, the pressure maintaining system carries out slurry conveying and slurry discharging in the inner sleeve supporting system, the grease injecting system injects grease to the inner sleeve supporting system and the sealing brushes in the door opening connecting plate sealing system, the sealing brushes act on the inner wall and the outer wall of a sleeve in the duct piece connecting system, the rotary drilling machine system slides on the supporting trolley system and is connected with the right side supporting lug seat of the trolley supporting system through a stepping oil cylinder, the door opening connecting plate sealing system is connected with the supporting trolley system through six small oil cylinders, the inner sleeve supporting system and the door opening connecting plate sealing system are tightly attached to the wall of a tunnel, and the rotary drilling machine system drives the sleeve to rotate, drilling the pipe wall; the casing crane moves on the casing hoisting track to complete the hoisting, transporting and splicing work of the duct pieces, and the casing consists of a plurality of duct pieces and a front-end tool bit;
preferably, the method further comprises the step of arranging a fixed collapse prevention device at a position corresponding to a right-line working area, namely a right-side working area of the tunnel, wherein the fixed collapse prevention device comprises a sealing steel structure, channel steel and supports; the sealing steel structure is welded on the left side of the right line working area, the right side of the right line working area is welded with the channel steel, the tail end of the channel steel is connected with the support, and the support is tightly attached to the right side of the right line working area.
Compared with the prior art, the invention has the beneficial effects that:
1. higher safety
At present, the communication channel is generally excavated by a mining method and reinforced by a freezing method; when the freezing method is used for construction, the hydrological and geological conditions at the contact channel are poor, the freezing holes are constructed at the water-rich soil layer, the implementation effect is influenced by factors such as weather, geology and manpower, the problems of water leakage and sand gushing are easy to occur, the reinforcing effect is difficult to control, and safety accidents such as ground settlement and collapse can be caused. The invention provides a brand-new connection channel tunneling device which is not required to be reinforced by a freezing method, is less influenced by factors such as weather and the like, and improves the safety coefficient.
2. Less time consuming
The freezing method construction, the preparation work in earlier stage is comparatively complicated, need confirm different schemes according to different geological conditions, weather conditions. The invention provides a brand-new connection channel tunneling device, which has less influence on the use of the tunneling equipment due to weather conditions, reduces complex early-stage work preparation, can adapt to different stratum geological conditions, is more convenient and quicker, and saves time and cost.
3. The cost is lower
The existing shield method for excavating the communication channel needs to redesign a shield machine with a proper size, so that the cost is high and the construction period is long. The invention provides a brand-new communication channel tunneling device which is simple in equipment structure, small in size and free from high cost, and all functional equipment is arranged on a trolley.
Drawings
In order to more clearly illustrate the technical solutions of the embodiments of the present invention, the drawings used in the description of the embodiments will be briefly introduced below, and it is obvious that the drawings in the following description are only some embodiments of the present invention, and it is obvious for those skilled in the art that other drawings can be obtained according to the drawings without creative efforts.
FIG. 1 is a schematic diagram of a system control architecture of the present invention;
FIG. 2 is a schematic view of the main structure of the present invention;
FIG. 3 is a schematic view of the trolley support system and hydraulic system of the present invention;
FIG. 4 is a schematic diagram of a rotary drilling rig system;
FIG. 5 is a schematic diagram of a pressure maintaining system;
FIG. 6 is a schematic view of a grease injection system;
FIG. 7 is a schematic view of the system configuration at the time of origination and at the time of a step change, i.e., a sectional view C-C in FIG. 8;
FIG. 8 is a cross-sectional view taken along line A-A of FIG. 7;
FIG. 9 is a cross-sectional view taken along line B-B of FIG. 7;
fig. 10 is a schematic structural view of the present invention and its fixed collapse prevention device.
The reference numbers are as follows:
1. supporting trolley system, 101, flatbed, 102, road wheels, 103, supporting shoes, 104, servo cylinders, 2, rotary drilling rig system, 201, hydraulic motor, 202, speed reducer, 203, transmission case, 204, gear, 205, idler, 206, gear ring, 207, roller, 208, rolling ring, 209, upper support, 210, lower support, 211, clamping cylinder, 212, idler shaft, 213, end cover one, 214, end cover two, 215, end cover three, 216, connecting pin two, 217, connecting pin one, 218, connecting seat, 219, clamping block, 220, driving rod, 221, connecting pin three, 222, pump station, 223, oil pipe, 3, segment connection system, 301, casing crane, 302, casing, 3021, segment, tool bit, 303, casing hoisting track, 4, inner sleeve support system, 401, inner sleeve, 402, cylinder, 403, sealing brush, 404, slurry discharge hole, 405, slurry inlet hole, 406. a charging window, 407, a supporting shoe cylinder base, 408, a rear supporting cylinder base, 409, a supporting shoe cylinder, 410, a supporting cylinder, 411, a roller, 5, a door opening yoke plate sealing system, 501, a door opening yoke plate, 5011, a door opening yoke plate connecting lug seat, 502, a cylinder support, 503, an energy accumulator, 6, a pressure maintaining system, 601, a pressure sensor, 602, an air compressor, 603, a slurry storage tank, 604, a safety valve, 605, a pressure gauge, 606, a liquid level gauge, 607, a slurry pipe, 608, a ball valve, 609, a signal line, 7, a grease injection system, 701, a grease pump, 702, an electric control valve, 703, a grease pipe, 8, a hydraulic system, 801, a fuel tank, 802, a motor, 803, a pump head, 804, a coupler, 9, a tunnel track, 10, a grease hole, 11, a stepping cylinder, 12, a small cylinder, 13, a fixed collapse prevention device, 1301, a sealing steel structure, 1302, channel steel, 1303, a support, 14, a support, a, A tunnel segment.
Detailed Description
The technical solutions in the embodiments of the present invention will be clearly and completely described below with reference to the drawings in the embodiments of the present invention, and it is obvious that the described embodiments are only a part of the embodiments of the present invention, and not all of the embodiments. All other embodiments, which can be obtained by a person skilled in the art without inventive step based on the embodiments of the present invention, are within the scope of the present invention
Referring to fig. 2-9, a novel connecting channel excavating device comprises a supporting platform trolley system 1, a rotary drilling rig system 2, a duct piece connection system 3, an inner sleeve supporting system 4, a door opening connection plate sealing system 5, a pressure maintaining system 6, a grease injection system 7 and a hydraulic system 8.
The supporting platform trolley system 1 comprises a flat car 101, traveling wheels 102, supporting shoes 103 and servo oil cylinders 104, the upper front and the lower rear of the flat car 101 are connected with the supporting shoes 103 through ear bases 105, the servo oil cylinders 104 are connected with the bottom of the flat car 101, the traveling wheels 102 are welded at the bottom of the flat car 101, the flat car 101 travels on the tunnel track 9 through the traveling wheels 102, and the supporting platform trolley system 1 is controlled through the servo oil cylinders 104 and used for protecting the tunnel structure in the whole tunnel construction process.
The rotary drilling rig system 2 comprises a hydraulic motor 201, a speed reducer 202, a transmission case 203, a gear 204, an idler 205, a gear ring 206, a roller 207, a rolling ring 208, an upper support 209, a lower support 210 and a clamping oil cylinder 211; the hydraulic motor 201 is connected with a speed reducer 202, the speed reducer 202 is connected with a transmission case 203, the speed reducer 202 is meshed with the inner teeth of a gear 204, the outer teeth of the gear 204 and a gear ring 206 are respectively meshed with an idler 205, the idler 205 is fixed inside the transmission case 203 through an idler shaft 212, and the gear ring 206 is fixed on a lower support 210 through a combination of a three-row roller 207 and an end cover one 213; the rolling ring 208, the four rows of rollers 207, the second end cover 214 and the third end cover 215 are combined and fixed on an upper support 209, the transmission case 203 is connected with one end of a clamping cylinder 211 through a second connecting pin 216, the other end of the clamping cylinder 211 is connected with a connecting seat 218 welded on the upper support 209 through a first connecting pin 217, and a clamping block 219 is connected on the gear ring 206 and the rolling ring 208 through a transmission rod 220 and a third connecting pin 221; when the rotary drilling machine system 2 works, the rotary drilling machine system 2 is arranged outside the sleeve 302, the pump station 222 drives the clamping oil cylinder 211 to act through the oil pipe 223, the upper support 209 is driven to integrally act, and the clamping block 219 protrudes inwards to be close to the sleeve 302 until the clamping action is finished; after the clamping action is finished, the pump station 222 drives the hydraulic motor 201 to act through the oil pipe 223, force is transmitted to the gear 204 through the speed reducer 202, the gear 204 drives the gear ring 206 to rotate through the idler gear 205, and finally the sleeve 302 rotates; the rotary drilling machine system 2 provides power for equipment tunneling through hydraulically controlling the clamping oil cylinder 211 and the hydraulic motor 201.
The segment connection system 3 comprises a casing crane 301, a casing 302 and a casing hoisting track 303; the casing crane 301 is mounted on a casing hoisting track 303, the casing hoisting track 303 is welded on the top of a tunnel segment 14, and the casing 302 comprises a plurality of segments 3021 and a cutter head 3022 fixed at the front end of the segment 3021; and the segment connection system 3 is used for taking charge of hoisting, transporting and subsequent splicing work of the segment 3021.
The inner sleeve supporting system 4 comprises an inner sleeve 401, the inner sleeve 401 comprises a cylinder 402 and a cover plate arranged at one end of the cylinder, a sealing brush 403 is welded at the front end of the periphery of the cylinder 402, a slurry discharging hole 404, a slurry inlet hole 405 and a charging window 406 are formed in the cover plate, a circle of supporting shoe oil cylinder base 407 and a rear supporting oil cylinder base 408 are welded at the outer side of the cylinder 402, a supporting shoe oil cylinder 409 is connected onto the supporting shoe oil cylinder base 407, a supporting oil cylinder 410 is connected onto the rear supporting oil cylinder base 408, a circle of roller 411 is arranged outside the cylinder 402, and the roller 411 and the sleeve 302 rotate synchronously; the inner sleeve supporting system 2 is used for sealing and blocking leakage of silt in the duct piece 3021, shield tail grease is injected into the sealing brush 403 on the outer edge through the grease hole 10 at the bottom and is smeared on the inner side of the duct piece 3021, and the hydraulic control supporting oil cylinder 410 and the shoe supporting oil cylinder 409 are used for duct piece connection and stepping work.
The door opening yoke plate sealing system 5 comprises a door opening yoke plate 501, an oil cylinder support 502 is welded on the periphery of the door opening yoke plate 501, an energy accumulator 503 is installed on the rear wall of the door opening yoke plate 501, a mountain-shaped seal is installed at the front end of the door opening yoke plate, three sealing brushes 403 are welded on the inner wall of the door opening yoke plate, and a grease hole 10 communicated with the front sealing brushes is formed in the bottom of the door opening yoke plate; the gate hole yoke plate sealing system 5 is used for sealing a gap between a tunnel segment 14 and a segment 3021 and preventing formation water, mortar and solid from leaking, when the segment 3021 is stepped, shield tail grease is injected through a grease hole 10 in the gate hole yoke plate 501 and is coated on the outer side of the segment 3021, and friction between the gate hole yoke plate sealing system 5 and the segment 3021 is reduced.
The pressure maintaining system 6 comprises a pressure sensor 601, a PLC, an air compressor 602, a slurry storage tank 603, a safety valve 604, a pressure gauge 605, a liquid level meter 606, a slurry pipe 607 and a ball valve 608 which are arranged inside the inner sleeve supporting system 4, wherein the liquid level meter 606 is arranged in the slurry storage tank 603, the pressure sensor 601, the air compressor 602 and the liquid level meter 606 are electrically connected with the PLC through a signal line 609, the air compressor 602 is connected with the slurry storage tank 603 through an air pipe 610, the pressure gauge 605 is arranged on the slurry storage tank 603, the safety valve 611 is arranged between the pressure gauge 605 and the slurry storage tank 603, and the slurry storage tank 603 is communicated with the inner sleeve supporting system 4 through the slurry pipe 607 with; the pressure sensor 601 detects the pressure inside the inner sleeve supporting system 4, a detection signal is uploaded to the PLC through a signal line 609, when the internal pressure is lower than a preset limit, the PLC gives an instruction and transmits the instruction to the air compressor 602 through the signal line, the air compressor 602 is started, compressed air is injected into the slurry storage tank 603, the pressure gauge 605 displays the instant air pressure on the upper portion of the slurry storage tank 603, the liquid level gauge 606 displays the real-time liquid level condition in the slurry storage tank 603 and transmits the liquid level condition to the PLC, the safety valve 604 ensures that the pressure does not exceed the limit value, the ball valve 608 is in a normally open state, the upper air pressure presses the slurry on the lower portion of the slurry storage tank 603 into the inner cavity of the inner sleeve supporting system 4 through the slurry pipe 607, the internal pressure of the inner sleeve supporting system 4; the pressure in the inner sleeve supporting system 4 is ensured to be stable through the feedback circulation.
The grease injection system 7 comprises a grease pump 701, an electric control valve 702, a pressure sensor 601 and a PLC, the grease pump 701, the electric control valve 702 and the pressure sensor 601 are respectively and electrically connected to the PLC, and grease is provided for the inner sleeve supporting system 4 and the door opening yoke plate system 5 through the grease injection system 7; the grease pump 701 is respectively connected to grease holes 10 of the door opening yoke plate sealing system 5 and the inner sleeve supporting system 4 through a grease pipe 703 provided with an electric control valve 702, the grease holes 10 on the door opening yoke plate sealing system 5 and the inner sleeve supporting system 4 are connected with a pressure sensor 601, signals collected by the pressure sensor 601 are transmitted to the PLC through a signal line 609, when the pressure in the grease holes 10 is insufficient, the PLC receives the signals and respectively gives instructions to the grease pump 701 and the electric control valve 702, the grease pump 701 operates, the electric control valve 702 is opened, grease is injected into sealing brushes 403 of the door opening yoke plate sealing system 5 and the inner sleeve supporting system 4 through the grease pipe 703, the set pressure is reached, the grease pump 701 stops operating, the electric control valve 702 is closed, and the pressure in the sealing cavities is kept stable through feedback regulation.
The hydraulic system 8 is arranged on the flat car 101 of the trolley supporting system 1, and the hydraulic system 8 comprises an oil tank 801, a motor 802 and a pump head 803; the walking wheels 102 at the bottom of the flat car 101 are placed on the tunnel track 9 and move along with the trolley supporting system 1, the oil tank 801 is welded and fixed on the flat car 101, the motor 802 is fixed on the flat car, and the pump head 803 is matched with the motor 802 through the coupling 804; before starting, the trolley supporting system moves to a designated place with the flat car 101, and the motor 802 is controlled during starting, so that hydraulic oil in the oil tank 801 is pumped out of the pump head 803 through an oil pipe and is pumped into the servo oil cylinder 104 of the trolley supporting system 1 from the oil pipe; the servo oil cylinder 104 is connected with the supporting shoes 103 through the lug seats 105 at two ends, and the supporting shoes 103 are propped against the tunnel tube piece 14 along with the extension of the servo oil cylinder 104; by adjusting the pressure, the corresponding position of each supporting shoe 103 of the trolley supporting system 1 is fixed, and then the tunneling is started.
Referring to fig. 1, a hydraulic system 8 controls a rotary drilling machine system 2, a servo oil cylinder 104 on a support platform car system 1, a shoe supporting oil cylinder 409 and a supporting oil cylinder 410 on an inner sleeve supporting system 4, a pressure maintaining system 6 carries out slurry conveying and slurry discharging in the inner sleeve supporting system 4, a grease injecting system 7 carries out grease injecting in the inner sleeve supporting system 4 and a sealing brush 403 in a door opening yoke plate sealing system 5, the sealing brush 403 acts on the inner wall and the outer wall of a sleeve 302 in a duct piece connecting system 3, the rotary drilling machine system 2 slides on the support platform car system 1 and is connected with a right side supporting lug seat of the support platform car system 1 through a stepping oil cylinder 11, the door opening yoke plate sealing system 5 is connected with the support platform car system 1 through six small oil cylinders 12, the inner sleeve supporting system 4 and the door opening yoke plate sealing system 5 are tightly attached to the pipe wall of a tunnel 14, the rotary drilling machine system 2 drives the sleeve 302 to, drilling the pipe wall; the casing crane 301 moves on the casing hoisting track 303 to complete the hoisting, transporting and splicing work of the segment 3021, and the casing 302 is composed of a plurality of segments 3021 and a front-end cutter head 3022. The tunnel pipe piece 14 and the support trolley system 1 provide support for opening on the two sides of the left tunnel and the right tunnel, so that damage to the tunnels is reduced; the rotary drilling machine system 2 is similar to a drill bit fixing piece and a power drill bit, is arranged in the middle of the tunnel and is used for providing fixing and power; the door opening yoke plate 501 resembles a retaining lug.
Referring to fig. 10, a fixed collapse prevention device 13 is disposed at a corresponding position of a right-side working area, i.e., a right-side working area of a tunnel, and includes a sealing steel structure 1301, a channel steel 1302 and a support 1303; the sealing steel structure 1301 is welded on the left side of the right line working area, the right side of the right line working area is welded with a channel steel 1302, and the tail end of the channel steel is connected with a support 1303 which is tightly attached to the right side of the right line working area.
When the novel connecting channel excavating equipment is specifically implemented, the construction steps of the novel connecting channel excavating equipment are as follows:
1. mounting step before hole entering
1) The door opening connecting plate 501 is installed on the right side of the supporting platform vehicle system 1 in the shield tunneling direction, and the pull lug on the excircle side of the door opening connecting plate 501 is connected with the lug seat at the supporting position on the right side of the supporting platform vehicle system 1 through the small oil cylinder 12.
2) Wheels are arranged at the bottom of the rotary drilling machine system 2 and are placed on a track in the center of the support trolley system through the wheels, so that the rotary drilling machine system is confirmed to slide smoothly without interference.
3) And connecting a stepping oil cylinder 11 on the rotary drilling machine system with a fixed lug seat supported on the right side of the support trolley system 1.
4) A cutting head 3022 is mounted to the front end of originating end-piece 3021 by casing crane 301 and casing 302 is placed into rotary drill system 2 to ensure casing 302 length remains.
5) The pump station 222 is started to drive the clamping cylinder 211 in the rotary drilling machine system 2 to act: the clamping oil cylinder 211 contracts, the lifting layer of the rotary drilling machine system 2, namely the upper support 209, integrally descends, the clamping block 219 is driven to protrude into the position close to the sleeve 302 and finally clamped, the sleeve 302 can be driven to rotate after the sleeve 302 is clamped, and the clamping and the loosening of the sleeve 302 are regulated and controlled by controlling the extension and the retraction of the clamping oil cylinder 211.
6) The inner sleeve 401 is installed.
2. The installation is finished and the hole is drilled and the digging preparation work is carried out
1) The supporting platform trolley system 1 is sent into a left line working area, namely the corresponding position on the left side of the tunnel segment, and walking wheels 102 are welded at the bottom of a flat car 101 in the supporting platform trolley system 1.
2) The storage battery car drives the support platform car system 1 and the pump station 222 to move to the connection channel excavation starting place along the tunnel track 9.
3) At this time, the servo oil cylinder 104 is extended out to drive the support trolley system 1 to be supported up, down, left and right and to be uniformly pressed on the inner wall of the tunnel segment 14.
4) And 6 small oil cylinders 12 connected with the door opening yoke plate 501 supply oil, pressurize and recover the oil, and confirm that the mountain-shaped seal at the front end of the door opening yoke plate 501 is uniformly pressed on the tunnel segment 14. The external accumulator 503 ensures that the oil cylinder does not release pressure and slurry leakage does not occur when the work is powered off.
5) And a fixed collapse prevention device 13 is arranged at a corresponding position on the right line working area, namely the right side of the tunnel segment, and consists of a sealing steel structure 1301, a channel steel 1302 and a support 1303. The fixed collapse prevention device is used for propping against the inside of the built right side tunnel to prevent collapse and damage. Excavation equipment excavates from the tunnel of the left side to the tunnel of the right side promptly, and the right side tunnel can receive thrust, avoids thrust to cause harm and the right side tunnel of collapsing to the right side tunnel of building.
3. Excavation origination work
1) The hydraulic motor 201 of the rotary drilling rig system 2 is started, the rotary drilling rig system 2 rotates at a low speed, the stepping oil cylinder 11 of the rotary drilling rig system 1 acts to match with the clamping oil cylinder 211 and the front end tool bit 3022 of the segment 3021, the first segment 3021 and the tool bit 3022 at the front end of the sleeve 302 reach one side of the tunnel segment 14 after passing through the sealing brush 403 on the inner ring of the door opening yoke plate 501, the rotary drilling rig system 2 is stopped after the first segment 3021 and the tool bit 3022 on the front end of the sleeve 302 drill the wall of the tunnel segment 14, and at the moment, a closed space is formed by the inner sleeve 401 and the.
2) The 4 support cylinders 410 outside the inner sleeve 401 are extended to bear against the support shoes of the support trolley system 1.
3) After the completion of the operation is confirmed, the grease pump 701 starts to act, the electric control valve 702 is opened, grease is injected into the door opening connecting plate 501 and the sealing brush 403 of the inner sleeve 302 until the grease overflows (observed from the charging window 406 at the bottom of the inner sleeve), and the pressure change is observed.
4) The muck is filled into the inner sleeve cavity through the charging window 406 using the casing crane 301. After filling to the required depth, the charging window is closed by using a bolt.
5) The pipeline connecting the grout inlet 405 and the grout outlet 406 at the bottom of the inner sleeve 401 is internally filled with water, the internal pressure of the inner sleeve 401 is transmitted to an upper computer by a soil pressure sensor for displaying, and the internal pressure is corrected by grout conveying and discharging until the pressure range of normal work is met, and the initial digging work is finished.
4. Step changing
1) The pressure is provided by the energy accumulator 503 (the pressure of the energy accumulator of the inner sleeve supporting shoe oil cylinder is ensured to be always stabilized within a required range), the supporting shoe oil cylinder 409 extends out, the supporting shoe oil cylinder 409 is enabled to be abutted against the wall of the sleeve, and friction force is generated to counteract the force of the closed space in the inner sleeve.
2) And the supporting oil cylinder 410 is retracted, and a segment connection space is reserved.
3) The second segment is connected to the back of the first segment by a casing crane 301, and the segments are fixed by pins or welding.
4) And starting the rotary drilling machine system 2 again, starting the hydraulic motor 201 of the rotary drilling machine system, rotating at a low speed, enabling the drilling machine stepping oil cylinder 11 to act, matching with the clamping oil cylinder 211, driving the sleeve to dig forwards, stopping after reaching a designed position, and closing the drilling machine.
5) And repeating the steps 3) and 4) until the contact channel mining endpoint is approached.
5. Go out of the hole
1) The rotary drilling machine system 2 is continuously started to step, the cutter head on the sleeve is drilled to break the pipe wall of the right tunnel segment 14, the sealing steel structure 1301 can prevent the dregs in the contact channel from leaking into the right working area, and dangers such as collapse are avoided.
2) The rotary drilling machine system stops working, and the working personnel enter the connecting channel to discharge slag and detach the right line sealing steel structure 1301.
3) And the joint of every two sections of pipe sheets is reinforced, so that the rigidity and the strength are ensured.
In the description herein, references to the description of "one embodiment," "an example," "a specific example" or the like are intended to mean that a particular feature, structure, material, or characteristic described in connection with the embodiment or example is included in at least one embodiment or example of the invention. In this specification, the schematic representations of the terms used above do not necessarily refer to the same embodiment or example. Furthermore, the particular features, structures, materials, or characteristics described may be combined in any suitable manner in any one or more embodiments or examples.
The preferred embodiments of the invention disclosed above are intended to be illustrative only. The preferred embodiments are not intended to be exhaustive or to limit the invention to the precise embodiments disclosed. Obviously, many modifications and variations are possible in light of the above teaching. The embodiments were chosen and described in order to best explain the principles of the invention and the practical application, to thereby enable others skilled in the art to best utilize the invention. The invention is limited only by the claims and their full scope and equivalents.
Claims (2)
1. A novel contact channel excavating equipment is characterized in that: the system comprises a support platform trolley system, a rotary drilling machine system, a duct piece connection system, an inner sleeve supporting system, a door opening yoke plate sealing system, a pressure maintaining system, a grease injection system and a hydraulic system;
the supporting platform trolley system comprises a flat trolley, traveling wheels, supporting shoes and a servo oil cylinder, wherein the supporting shoes are connected with the servo oil cylinder through lug seats at the upper front and the lower front of the flat trolley, the traveling wheels are welded at the bottom of the flat trolley, the flat trolley travels on a tunnel track through the traveling wheels, and the supporting platform trolley system is controlled through the servo oil cylinder and is used for protecting a tunnel structure in the whole tunnel construction process;
the rotary drilling machine system comprises a hydraulic motor, a speed reducer, a transmission case, a gear, an idler wheel, a gear ring, a roller, a rolling ring, an upper support, a lower support and a clamping oil cylinder; the hydraulic motor is connected with the speed reducer, the speed reducer is connected with the transmission case, the speed reducer is meshed with the inner teeth of the gear, the outer teeth of the gear and the gear ring are respectively meshed with the idler wheel, the idler wheel is fixed inside the transmission case through an idler wheel shaft, and the gear ring is fixed on the lower support through the combination of three rows of rollers and an end cover; the rolling ring, four rows of rollers, a second end cover and a third end cover are combined and fixed on the upper support, the transmission case is connected with one end of the clamping oil cylinder through a second connecting pin, the other end of the clamping oil cylinder is connected with a connecting seat welded on the upper support through a first connecting pin, and the clamping block is connected with the gear ring and the rolling ring through a third connecting pin and a transmission rod; when the rotary drilling machine works, the rotary drilling machine system is arranged outside the sleeve, the pump station drives the clamping oil cylinder to act through the oil pipe to drive the upper support whole body to act, and the clamping block protrudes inwards to approach the sleeve until the clamping action is finished; after the clamping action is finished, the pump station drives the hydraulic motor to act through the oil pipe, force is transmitted to the gear through the speed reducer, the gear drives the gear ring to rotate through the idler wheel, and finally the rotation of the sleeve is realized; the rotary drilling machine system controls the clamping oil cylinder and the hydraulic motor through hydraulic pressure to provide power for equipment tunneling;
the duct piece connection system comprises a casing crane, a casing and a casing hoisting track; the casing crane is arranged on the casing hoisting track, the casing hoisting track is welded at the top of a tunnel segment, and the casing comprises a plurality of segments and a tool bit fixed at the front end of the segments; the duct piece connecting system is used for taking charge of hoisting, transporting and subsequent splicing work of duct pieces;
the inner sleeve supporting system comprises an inner sleeve, the inner sleeve comprises a cylinder and a cover plate arranged at one end of the cylinder, a sealing brush is welded at the front end of the periphery of the cylinder, a slurry discharging hole, a slurry inlet hole and a feeding window are formed in the cover plate, a circle of supporting shoe oil cylinder base and a rear supporting oil cylinder base are welded at the outer side of the cylinder, a supporting shoe oil cylinder is connected onto the supporting shoe oil cylinder base, a supporting oil cylinder is connected onto the rear supporting oil cylinder base, a circle of roller is arranged outside the cylinder, and the roller and the sleeve synchronously rotate; the inner sleeve supporting system is used for sealing and blocking leakage of silt in the duct piece, shield tail grease is injected into the sealing brush on the outer edge through a grease hole at the bottom and is coated on the inner side of the duct piece, and the supporting oil cylinder and the supporting shoe oil cylinder are hydraulically controlled to carry out duct piece connection and stepping work;
the door opening yoke plate sealing system comprises a door opening yoke plate, an oil cylinder support is welded on the periphery of the door opening yoke plate, an energy accumulator is arranged on the rear wall of the door opening yoke plate, a mountain-shaped seal is arranged at the front end of the door opening yoke plate, three sealing brushes are welded on the inner wall of the door opening yoke plate, and a grease hole communicated with the front sealing brush is arranged at the bottom of the door opening yoke plate; the gate hole yoke plate sealing system is used for sealing a gap between a tunnel segment and a segment and preventing formation water, mortar and solid leakage, and when the segment is stepped, shield tail grease is punched through grease holes in the gate hole yoke plate and is coated on the outer side of the segment, so that friction between the gate hole yoke plate sealing system and the segment is reduced;
the pressure maintaining system comprises a pressure sensor, a PLC, an air compressor, a slurry storage tank, a safety valve, a pressure gauge, a liquid level meter, a slurry pipe and a ball valve, wherein the pressure sensor, the PLC, the pressure gauge, the liquid level meter, the slurry pipe and the ball valve are arranged in the inner sleeve supporting system; the pressure sensor detects the pressure in the inner sleeve supporting system, the detection signal is uploaded to the PLC through the signal wire, when the internal pressure is lower than a preset limit, the PLC gives a command to be transmitted to the air compressor through the signal wire, the air compressor is started, compressed air is injected into the slurry storage tank, the pressure gauge displays the instant pressure of the air at the upper part of the slurry storage tank, the liquid level meter displays the real-time liquid level condition in the slurry storage tank and transmits the real-time liquid level condition to the PLC, the safety valve ensures that the pressure does not exceed the limit value, the ball valve is in a normally open state, the upper air pressure presses the mud at the lower part of the mud storage tank into the inner cavity of the inner sleeve supporting system through the mud pipe, the internal pressure of the inner sleeve supporting system is recovered to a set value, the PLC receives the pressure sensor signal, gives an instruction, and closes the air compressor; the pressure in the inner sleeve supporting system is ensured to be stable through the feedback circulation;
the grease injection system comprises a grease pump, an electric control valve, a pressure sensor and a PLC (programmable logic controller), the grease pump, the electric control valve and the pressure sensor are respectively and electrically connected to the PLC, and grease is provided for the inner sleeve supporting system and the door opening yoke plate system through the grease injection system; the grease pump is respectively connected to the grease holes of the door opening yoke plate sealing system and the inner sleeve supporting system through a grease pipe provided with an electric control valve, the pressure sensors are connected with the door opening yoke plate sealing system and the grease holes on the inner sleeve supporting system, signals collected by the pressure sensors are transmitted to the PLC through signal lines, when the pressure in the grease hole is insufficient, the PLC receives signals and respectively gives instructions to the grease pump and the electric control valve, the grease pump acts, the electric control valve is opened, grease is injected into the sealing brushes of the door opening yoke plate sealing system and the inner sleeve supporting system from the grease pipe through the driving of the grease pump to reach a set pressure, the grease pump stops acting, the electric control valve is closed, and the pressure in the sealing cavity is maintained to be stable through the feedback regulation;
the hydraulic system is arranged on a flat car of the trolley supporting system and comprises an oil tank, a motor and a pump head; the bottom travelling wheel of the flat car is placed on a tunnel track and moves along with the trolley support system, the oil tank is welded and fixed on the flat car, the motor is fixed on the flat car, and the pump head is matched with the motor through a coupler; before starting, the trolley supporting system moves to a specified place with the flat car, the motor is controlled during starting, hydraulic oil in the oil tank is pumped out of the pump head through an oil pipe, and the hydraulic oil is pumped into the servo oil cylinder of the trolley supporting system from the oil pipe; the servo oil cylinder is connected with the supporting shoes through lug seats at two ends, and the supporting shoes are propped against the tunnel segment along with the extension of the servo oil cylinder; by adjusting the pressure, after fixing the corresponding position of each supporting shoe of the trolley supporting system, starting tunneling;
the hydraulic system controls the rotary drilling machine system, the servo oil cylinders on the supporting platform truck system and the shoe supporting oil cylinders and the supporting oil cylinders on the inner sleeve supporting system, the pressure maintaining system carries out slurry conveying and slurry discharging in the inner sleeve supporting system, the grease injecting system injects grease to the inner sleeve supporting system and the sealing brushes in the door opening connecting plate sealing system, the sealing brushes act on the inner wall and the outer wall of a sleeve in the duct piece connecting system, the rotary drilling machine system slides on the supporting platform truck system and is connected with the right side supporting lug seat of the supporting platform truck system through a stepping oil cylinder, the door opening connecting plate sealing system is connected with the supporting platform truck system through six small oil cylinders, the inner sleeve supporting system and the door opening connecting plate sealing system are tightly attached to the pipe wall of a tunnel duct piece, and the rotary drilling machine system drives the sleeve to rotate, drilling the pipe wall; the casing crane moves on the casing hoisting track to complete the hoisting, transporting and splicing work of the duct pieces, and the casing consists of a plurality of duct pieces and a front-end tool bit.
2. The novel communication channel excavating equipment as claimed in claim 1, wherein: the tunnel is characterized by further comprising a fixed collapse prevention device arranged at a position corresponding to a right-line working area, namely a tunnel right-side working area, wherein the fixed collapse prevention device comprises a sealing steel structure, channel steel and supports; the sealing steel structure is welded on the left side of the right line working area, the right side of the right line working area is welded with the channel steel, the tail end of the channel steel is connected with the support, and the support is tightly attached to the right side of the right line working area.
Priority Applications (1)
| Application Number | Priority Date | Filing Date | Title |
|---|---|---|---|
| CN202110177545.XA CN112796775B (en) | 2021-02-07 | 2021-02-07 | A new type of communication channel excavation equipment |
Applications Claiming Priority (1)
| Application Number | Priority Date | Filing Date | Title |
|---|---|---|---|
| CN202110177545.XA CN112796775B (en) | 2021-02-07 | 2021-02-07 | A new type of communication channel excavation equipment |
Publications (2)
| Publication Number | Publication Date |
|---|---|
| CN112796775A true CN112796775A (en) | 2021-05-14 |
| CN112796775B CN112796775B (en) | 2025-06-24 |
Family
ID=75814988
Family Applications (1)
| Application Number | Title | Priority Date | Filing Date |
|---|---|---|---|
| CN202110177545.XA Active CN112796775B (en) | 2021-02-07 | 2021-02-07 | A new type of communication channel excavation equipment |
Country Status (1)
| Country | Link |
|---|---|
| CN (1) | CN112796775B (en) |
Cited By (5)
| Publication number | Priority date | Publication date | Assignee | Title |
|---|---|---|---|---|
| CN113622948A (en) * | 2021-07-23 | 2021-11-09 | 北京市政建设集团有限责任公司 | Shield tunnel connection channel pipeline device |
| CN113738382A (en) * | 2021-10-10 | 2021-12-03 | 中铁广州工程局集团有限公司 | Subway communication channel construction method based on freezing method |
| CN114483053A (en) * | 2022-01-27 | 2022-05-13 | 广东华隧建设集团股份有限公司 | Construction method of connecting channel |
| CN116537797A (en) * | 2023-05-24 | 2023-08-04 | 广州地铁集团有限公司 | Freezing method construction process and device for communication channel |
| CN120007082A (en) * | 2025-03-11 | 2025-05-16 | 中交路桥建设有限公司 | A kind of concealed underground cave detection drilling equipment |
Citations (7)
| Publication number | Priority date | Publication date | Assignee | Title |
|---|---|---|---|---|
| CN106437735A (en) * | 2016-11-07 | 2017-02-22 | 中铁工程装备集团有限公司 | Shield tunneling machine for tunnel connecting passageway and connecting passageway tunneling method of shield tunneling machine |
| CN106948833A (en) * | 2017-04-05 | 2017-07-14 | 宁波大学 | Pin-connected panel service channel structure and its construction method |
| CN107605507A (en) * | 2017-10-13 | 2018-01-19 | 中山大学 | Service channel shield-tunneling construction receives structure and construction method |
| CN107956477A (en) * | 2018-01-11 | 2018-04-24 | 中铁工程装备集团机电工程有限公司 | Shield service channel heading equipment |
| KR101889473B1 (en) * | 2017-11-23 | 2018-08-17 | (주)씨앤에스아이 | Drilling mud system monitoring apparatus |
| CN109057804A (en) * | 2018-08-30 | 2018-12-21 | 上海隧道工程有限公司 | Push pipe for construction tunnel service channel originates frame support system and method |
| CN112031780A (en) * | 2020-07-30 | 2020-12-04 | 北京中煤矿山工程有限公司 | Non-full-section mechanical construction method for water-bearing stratum tunnel contact passage |
-
2021
- 2021-02-07 CN CN202110177545.XA patent/CN112796775B/en active Active
Patent Citations (7)
| Publication number | Priority date | Publication date | Assignee | Title |
|---|---|---|---|---|
| CN106437735A (en) * | 2016-11-07 | 2017-02-22 | 中铁工程装备集团有限公司 | Shield tunneling machine for tunnel connecting passageway and connecting passageway tunneling method of shield tunneling machine |
| CN106948833A (en) * | 2017-04-05 | 2017-07-14 | 宁波大学 | Pin-connected panel service channel structure and its construction method |
| CN107605507A (en) * | 2017-10-13 | 2018-01-19 | 中山大学 | Service channel shield-tunneling construction receives structure and construction method |
| KR101889473B1 (en) * | 2017-11-23 | 2018-08-17 | (주)씨앤에스아이 | Drilling mud system monitoring apparatus |
| CN107956477A (en) * | 2018-01-11 | 2018-04-24 | 中铁工程装备集团机电工程有限公司 | Shield service channel heading equipment |
| CN109057804A (en) * | 2018-08-30 | 2018-12-21 | 上海隧道工程有限公司 | Push pipe for construction tunnel service channel originates frame support system and method |
| CN112031780A (en) * | 2020-07-30 | 2020-12-04 | 北京中煤矿山工程有限公司 | Non-full-section mechanical construction method for water-bearing stratum tunnel contact passage |
Non-Patent Citations (1)
| Title |
|---|
| 宁波市轨道交通集团有限公司、中铁上海工程局集团有限公司、宁波大学主编: "《宁波市工程建设地方细则 机械法联络通道施工及验收规范》", 30 November 2020, 中国建筑工业出版社, pages: 25 - 50 * |
Cited By (9)
| Publication number | Priority date | Publication date | Assignee | Title |
|---|---|---|---|---|
| CN113622948A (en) * | 2021-07-23 | 2021-11-09 | 北京市政建设集团有限责任公司 | Shield tunnel connection channel pipeline device |
| CN113622948B (en) * | 2021-07-23 | 2023-08-18 | 北京市政建设集团有限责任公司 | Shield tunnel connecting channel pipeline device |
| CN113738382A (en) * | 2021-10-10 | 2021-12-03 | 中铁广州工程局集团有限公司 | Subway communication channel construction method based on freezing method |
| CN113738382B (en) * | 2021-10-10 | 2024-01-30 | 中铁广州工程局集团有限公司 | Subway communication channel construction method based on freezing method |
| CN114483053A (en) * | 2022-01-27 | 2022-05-13 | 广东华隧建设集团股份有限公司 | Construction method of connecting channel |
| CN114483053B (en) * | 2022-01-27 | 2025-02-18 | 广东华隧建设集团股份有限公司 | A communication channel construction method |
| CN116537797A (en) * | 2023-05-24 | 2023-08-04 | 广州地铁集团有限公司 | Freezing method construction process and device for communication channel |
| CN120007082A (en) * | 2025-03-11 | 2025-05-16 | 中交路桥建设有限公司 | A kind of concealed underground cave detection drilling equipment |
| CN120007082B (en) * | 2025-03-11 | 2025-07-11 | 中交路桥建设有限公司 | A kind of concealed underground cave detection drilling equipment |
Also Published As
| Publication number | Publication date |
|---|---|
| CN112796775B (en) | 2025-06-24 |
Similar Documents
| Publication | Publication Date | Title |
|---|---|---|
| CN112796775B (en) | A new type of communication channel excavation equipment | |
| CN105804758B (en) | Across constructing metro tunnel method on the rectangular top pipe of the shallow small spacing of earthing big cross section | |
| CN112012753B (en) | Shield tunneling machine starting method based on special-shaped extension steel ring | |
| CN110864162B (en) | Construction technology of argillaceous sandstone geological pipe jacking | |
| CN108049878A (en) | A kind of powder land floor shield cuts the construction method that stake is crossed the river | |
| CN111810715B (en) | Trenchless pipeline updating method and construction system | |
| CN113818889B (en) | Construction method for crossing underground shield tunnel through civil air defense roadway | |
| CN214787386U (en) | Novel contact channel excavating equipment | |
| CN113187491A (en) | Subway tunnel transverse passage small shield construction process | |
| CN114856611A (en) | Subway bypass reverse well pipe pulling method construction process | |
| CN118346306A (en) | Method and structure for receiving push pipe close to underground operation station | |
| CN115492592A (en) | The construction method of starting and building warehouses for large-section shield tunnels jointly built by highways and railways | |
| CN111173523B (en) | Method for constructing underground box culvert by using open type shield tunneling machine | |
| CN118933903A (en) | A deep hole grouting device and grouting method behind a pipe segment wall in a water-rich sand and gravel formation | |
| CN116255504B (en) | Construction method of horizontal directional drilling pipeline with single-side deflecting | |
| CN205387937U (en) | T -shaped undercut tunnel shield constructs supporting platform truck in machine back translation system of going into well | |
| CN114776311B (en) | A shield tunneling construction method for the entrance and exit lines of a subway parking lot to pass through buildings | |
| CN217153410U (en) | Rotary grouting joint | |
| CN111577292B (en) | Double-branch road construction method for underground excavation station of local water-rich sand layer | |
| CN115978297A (en) | A new long-distance pipe jacking full-pipeline grouting process | |
| CN111441776B (en) | Machine head structure for empty pushing through underground excavation primary lining tunnel and construction method | |
| CN114483053B (en) | A communication channel construction method | |
| CN211648163U (en) | Self-propelled open type shield machine system for constructing underground box culvert | |
| CN115653499A (en) | Non-excavation horizontal directional drilling construction method for drainage pipeline at bottom of tunnel inverted arch | |
| CN115681613A (en) | Pipe jacking construction method for silt silty clay layer construction |
Legal Events
| Date | Code | Title | Description |
|---|---|---|---|
| PB01 | Publication | ||
| PB01 | Publication | ||
| SE01 | Entry into force of request for substantive examination | ||
| SE01 | Entry into force of request for substantive examination | ||
| GR01 | Patent grant | ||
| GR01 | Patent grant |
